JP6178428B2 - バッテリセル構成 - Google Patents

バッテリセル構成 Download PDF

Info

Publication number
JP6178428B2
JP6178428B2 JP2015544206A JP2015544206A JP6178428B2 JP 6178428 B2 JP6178428 B2 JP 6178428B2 JP 2015544206 A JP2015544206 A JP 2015544206A JP 2015544206 A JP2015544206 A JP 2015544206A JP 6178428 B2 JP6178428 B2 JP 6178428B2
Authority
JP
Japan
Prior art keywords
layer
substrate
anode
current collecting
cathode
Prior art date
Legal status (The legal status is an assumption and is not a legal conclusion. Google has not performed a legal analysis and makes no representation as to the accuracy of the status listed.)
Active
Application number
JP2015544206A
Other languages
English (en)
Other versions
JP2015535651A (ja
Inventor
アール タコルスキー ゲイリー
アール タコルスキー ゲイリー
Original Assignee
ブルー スパーク テクノロジーズ,インク.
ブルー スパーク テクノロジーズ,インク.
Priority date (The priority date is an assumption and is not a legal conclusion. Google has not performed a legal analysis and makes no representation as to the accuracy of the date listed.)
Filing date
Publication date
Application filed by ブルー スパーク テクノロジーズ,インク., ブルー スパーク テクノロジーズ,インク. filed Critical ブルー スパーク テクノロジーズ,インク.
Publication of JP2015535651A publication Critical patent/JP2015535651A/ja
Application granted granted Critical
Publication of JP6178428B2 publication Critical patent/JP6178428B2/ja
Active legal-status Critical Current
Anticipated expiration legal-status Critical

Links

Images

Classifications

    • HELECTRICITY
    • H01ELECTRIC ELEMENTS
    • H01MPROCESSES OR MEANS, e.g. BATTERIES, FOR THE DIRECT CONVERSION OF CHEMICAL ENERGY INTO ELECTRICAL ENERGY
    • H01M4/00Electrodes
    • H01M4/02Electrodes composed of, or comprising, active material
    • H01M4/64Carriers or collectors
    • H01M4/70Carriers or collectors characterised by shape or form
    • HELECTRICITY
    • H01ELECTRIC ELEMENTS
    • H01MPROCESSES OR MEANS, e.g. BATTERIES, FOR THE DIRECT CONVERSION OF CHEMICAL ENERGY INTO ELECTRICAL ENERGY
    • H01M6/00Primary cells; Manufacture thereof
    • H01M6/04Cells with aqueous electrolyte
    • H01M6/045Cells with aqueous electrolyte characterised by aqueous electrolyte
    • HELECTRICITY
    • H01ELECTRIC ELEMENTS
    • H01MPROCESSES OR MEANS, e.g. BATTERIES, FOR THE DIRECT CONVERSION OF CHEMICAL ENERGY INTO ELECTRICAL ENERGY
    • H01M6/00Primary cells; Manufacture thereof
    • H01M6/40Printed batteries, e.g. thin film batteries
    • HELECTRICITY
    • H01ELECTRIC ELEMENTS
    • H01MPROCESSES OR MEANS, e.g. BATTERIES, FOR THE DIRECT CONVERSION OF CHEMICAL ENERGY INTO ELECTRICAL ENERGY
    • H01M6/00Primary cells; Manufacture thereof
    • H01M6/42Grouping of primary cells into batteries
    • H01M6/46Grouping of primary cells into batteries of flat cells
    • HELECTRICITY
    • H01ELECTRIC ELEMENTS
    • H01MPROCESSES OR MEANS, e.g. BATTERIES, FOR THE DIRECT CONVERSION OF CHEMICAL ENERGY INTO ELECTRICAL ENERGY
    • H01M2300/00Electrolytes
    • H01M2300/0002Aqueous electrolytes
    • H01M2300/0005Acid electrolytes
    • HELECTRICITY
    • H01ELECTRIC ELEMENTS
    • H01MPROCESSES OR MEANS, e.g. BATTERIES, FOR THE DIRECT CONVERSION OF CHEMICAL ENERGY INTO ELECTRICAL ENERGY
    • H01M2300/00Electrolytes
    • H01M2300/0002Aqueous electrolytes
    • H01M2300/0014Alkaline electrolytes
    • HELECTRICITY
    • H01ELECTRIC ELEMENTS
    • H01MPROCESSES OR MEANS, e.g. BATTERIES, FOR THE DIRECT CONVERSION OF CHEMICAL ENERGY INTO ELECTRICAL ENERGY
    • H01M4/00Electrodes
    • H01M4/02Electrodes composed of, or comprising, active material
    • H01M4/06Electrodes for primary cells
    • H01M4/08Processes of manufacture
    • HELECTRICITY
    • H01ELECTRIC ELEMENTS
    • H01MPROCESSES OR MEANS, e.g. BATTERIES, FOR THE DIRECT CONVERSION OF CHEMICAL ENERGY INTO ELECTRICAL ENERGY
    • H01M4/00Electrodes
    • H01M4/02Electrodes composed of, or comprising, active material
    • H01M4/06Electrodes for primary cells
    • H01M4/08Processes of manufacture
    • H01M4/12Processes of manufacture of consumable metal or alloy electrodes
    • HELECTRICITY
    • H01ELECTRIC ELEMENTS
    • H01MPROCESSES OR MEANS, e.g. BATTERIES, FOR THE DIRECT CONVERSION OF CHEMICAL ENERGY INTO ELECTRICAL ENERGY
    • H01M6/00Primary cells; Manufacture thereof
    • H01M6/04Cells with aqueous electrolyte
    • H01M6/06Dry cells, i.e. cells wherein the electrolyte is rendered non-fluid
    • YGENERAL TAGGING OF NEW TECHNOLOGICAL DEVELOPMENTS; GENERAL TAGGING OF CROSS-SECTIONAL TECHNOLOGIES SPANNING OVER SEVERAL SECTIONS OF THE IPC; TECHNICAL SUBJECTS COVERED BY FORMER USPC CROSS-REFERENCE ART COLLECTIONS [XRACs] AND DIGESTS
    • Y02TECHNOLOGIES OR APPLICATIONS FOR MITIGATION OR ADAPTATION AGAINST CLIMATE CHANGE
    • Y02EREDUCTION OF GREENHOUSE GAS [GHG] EMISSIONS, RELATED TO ENERGY GENERATION, TRANSMISSION OR DISTRIBUTION
    • Y02E60/00Enabling technologies; Technologies with a potential or indirect contribution to GHG emissions mitigation
    • Y02E60/10Energy storage using batteries
    • YGENERAL TAGGING OF NEW TECHNOLOGICAL DEVELOPMENTS; GENERAL TAGGING OF CROSS-SECTIONAL TECHNOLOGIES SPANNING OVER SEVERAL SECTIONS OF THE IPC; TECHNICAL SUBJECTS COVERED BY FORMER USPC CROSS-REFERENCE ART COLLECTIONS [XRACs] AND DIGESTS
    • Y02TECHNOLOGIES OR APPLICATIONS FOR MITIGATION OR ADAPTATION AGAINST CLIMATE CHANGE
    • Y02PCLIMATE CHANGE MITIGATION TECHNOLOGIES IN THE PRODUCTION OR PROCESSING OF GOODS
    • Y02P70/00Climate change mitigation technologies in the production process for final industrial or consumer products
    • Y02P70/50Manufacturing or production processes characterised by the final manufactured product

Landscapes

  • Chemical & Material Sciences (AREA)
  • Chemical Kinetics & Catalysis (AREA)
  • Electrochemistry (AREA)
  • General Chemical & Material Sciences (AREA)
  • Engineering & Computer Science (AREA)
  • Manufacturing & Machinery (AREA)
  • Primary Cells (AREA)
  • Cell Electrode Carriers And Collectors (AREA)
  • Secondary Cells (AREA)
  • Battery Electrode And Active Subsutance (AREA)

Description

関連出願の相互参照
本出願は、2012年11月27日に出願された米国仮出願第61/730,083号の利益を主張し、その全内容を本明細書中に援用する。
本発明は、一般的には電気化学セルまたはバッテリに関し、より詳細には大電流薄型電気化学セルおよびその電気化学セルの製造方法に関する。
過去100年ほどの間、電気回路または電子回路の設計および組み立てプロセスは、劇的に変化してきた。およそ100年前、DC給電回路は、配線で接続されるとともに、ボックス形式に手はんだ付けされていた。ボックスには、大電流の電子コンポーネントまたは電気コンポーネントが固定され、それらが十分な直径の手はんだ付け配線により手動で接続され、必要とされる電流および電圧を伝送していた。これら回路の多くでは、大型の多電圧バッテリがバッテリ区画に配置され、回路に手はんだ付けされていた。一般的なバッテリサイズとしては、6Vのランタン用バッテリまたは6インチサイズ(もしくは、さらに小さなサイズも考えられる)の複数の単位セルで構成されたバッテリパックが可能であった。また、バッテリが消耗した場合には、はんだを除去して、回路製作時と同様に交換していた。
およそ60年前、トランジスタ等の電子部品の発明によって、回路の設計および製造は大きく様変わりした。この電子的な変化により、必要な電流が大幅に小さくなるとともに必要な電圧が何倍も低くなって、より効率的かつコンパクトに回路を構成可能となった。これにより、ウェーブはんだ付け法によって、回路基板上に回路を構成できるようになった。また、このウェーブはんだ付け組み立て法の一部として、バッテリホルダも回路に組み込まれていた。必要な電圧および電流が大幅に低減されたことから、電源のサイズも縮小可能となった。現在では、一般的な電源のサイズとして、D(単一形)、C(単二形)、AA(単三形)、AAA(単四形)、トランジスタ用9Vバッテリ、あるいはコイン型セルまたはボタン型セルも可能となった。バッテリホルダを備えたこれらの新たな回路では、消費者は、装置の使用開始時にバッテリを取り付け可能となった上、消耗したバッテリの交換が非常に容易となった。
近年は、いくつかのBlue Spark特許出願に記載の通り、可撓性基板上の印刷電子機器が新たな潮流となっており、需要が高まっている。この潮流においては、回路の一部または全部に加えて、電子コンポーネントの一部が印刷される。通常、この種の回路では、ディスプレイ、ICチップ、センサ、アンテナ、光源、およびフラット印刷バッテリ等の比較的小容量の電源を含むことも可能である。また、いくつかの用途においては、全面的に統合化した様態で電源を印刷することも可能である。
あるいは、電源は、異なる様態で統合可能である。電源は、コスト削減のため、完全なセルまたはバッテリとして提供されるフラットバッテリとして印刷あるいは構成した後、所望の回路に統合可能である。たとえば、一般的なセルは、およそ直流1.5Vを提供可能である。より高い電圧が必要な場合、従来は、2つ以上のセルを直列に接続して電圧を高くすることが知られている。同様に、複数のセルを並列に接続することによって、有効容量を大きくすることが可能である。たとえば、バッテリは、電気的に直列に接続された2つのセルを含むことによって、直流3Vを提供可能である。ただし依然として、複数のセルを備えた場合であっても、小さな回路に使用するため、バッテリの全体サイズを縮小することが望ましい。同時係属出願である2005年4月20日に出願された米国出願第11/110,202号、2006年4月24日に出願された米国出願第11/379,816号、2010年6月21日に出願された米国出願第12/809,844号、2011年3月30日に出願された米国出願第13/075,620号、2012年9月24日に出願された米国出願第13/625,366号、および2013年5月21日に出願された米国出願第13/899,291号、ならびに発行済みの米国特許第8,029,927号、第8,268,475号、第8,441,411号、および第8,574,745号には、フラットセルおよびバッテリの様々な設計および製造方法が記載されており、これらすべてを本明細書中に援用する。
低コストかつ小容量の薄型フラットセルに対する市場ニーズの高まりに応じて、多用途かつ安価に大量生産可能な薄型の印刷可能なフラット可撓性セルを生産するのが有益である。低電力かつ高生産量の用途に適した印刷可能かつ使い捨ての薄型セルであれば、特に、適当な電圧、十分な容量、レート容量、および低コストという解決策が得られる場合に有用となる。従来の薄型バッテリは通常、これらの特性を備えているとしても、ごく僅かである。
さらに、近年は、アクティブRFIDタグ、RFIDタグを備えたセンサ、センサを備えて体温を検出する皮膚パッチのほか、このようなデータの記録、無線送信および/または無線受信を行う電子機器、電気泳動等の電気的機能を提供する皮膚パッチ等、様々な電子装置に対するニーズが高まっている。これらの様々な電子装置は、様々な電気装荷特性を有し得る。したがって、比較的大きな電流を確実に提供可能な薄型フラット電源を提供することが有益となり得る。一例では、この薄型フラット電源は、別個に製造した後、様々な電子装置に対して電気的に結合することが可能である。別の例では、この薄型フラット電源の製造は、電気コンポーネントに給電する所望のコンポーネント回路の製造と統合することが可能である。
以下、本発明の概要を提示することによって、本発明のいくつかの例示的な態様に対する基本的な理解を与える。この概要は、本発明の広範な概観ではない。さらに、この概要は、本発明の重要な要素を特定することを意図したものではなく、また、本発明の範囲を正確に記述することを意図したものでもない。この概要は、後述するより詳細な説明の導入として、本発明のいくつかの概念を簡潔に提示することのみを目的とする。
本発明の一態様によれば、可撓性バッテリは、電流を生成する少なくとも1つの電気化学セルを含み、そのバッテリが、一対の対向側部を含む第1の基板と、第2の基板とを備える。第1の基板上の一対の対向側部間には、カソード集電層が設けられ、カソード集電層は乾燥インクまたは硬化インクで形成されている。また、カソード集電層上にはカソード層が設けられ、カソード層は乾燥インクまたは硬化インクで形成されている。第1の基板上の一対の対向側部間には、アノード層が設けられ、カソード層およびアノード層が同一平面内に配設されている。電解質層は、カソード層およびアノード層の両者と接触する液体電解質を含み、第1の基板が第2の基板に接続および封止されることによって電解質を含む内部空間が形成されるとともに、カソード層およびアノード層の少なくとも主要部が内部空間に含まれている。また、カソード集電層に対して電気的に結合されるとともに第1の基板の一対の対向側部の一方に沿って配設された第1の電極コンタクトが設けられ、アノード層に対して電気的に結合されるとともに第1の基板の一対の対向側部の他方に沿って配設された第2の電極コンタクトが設けられている。カソード集電層は、平方数がおよそ5以下となるような高さおよび幅を有する形状を含む。平方数は、第1の基板の一対の対向側部間の方向に延びるカソード集電層の高さを一対の対向側部の一方に沿った方向に延びるカソード集電層の幅で除算することによって決定される。
本発明の別の態様によれば、可撓性バッテリは、電流を生成する少なくとも2つの電気化学セルを含み、そのバッテリが、一対の対向側部を含む第1の基板と、第2の基板とを備える。第1の基板上には、第1の電気化学セルが設けられ、第1のカソード集電層、その第1のカソード集電層上の第1のカソード、および第1のアノードを含み、第1のカソード集電層が、第1の基板上の一対の対向側部間に設けられている。第1の基板上には、第2の電気化学セルが設けられ、第2のカソード集電層、その第2のカソード集電層上の第2のカソード、および第2のアノードを含み、第2のカソード集電層が、第1の基板上の一対の対向側部間に設けられている。また、第1の電気化学セルおよび第2の電気化学セルとそれぞれ接触する第1の液体電解質および第2の液体電解質が設けられており、第2の基板層が第1の基板層に接続されることによって、第1の液体電解質および第2の液体電解質をそれぞれ含む第1の内部空間および第2の内部空間が形成されている。また、第1の電気化学セルを第2の電気化学セルに対して並列に電気的に結合する第1の電気ブリッジが設けられている。また、第1のカソード集電層に対して電気的に結合されるとともに第1の基板の一対の対向側部の一方に沿って配設された第1の電極コンタクトと、第1のアノード層に対して電気的に結合されるとともに第1の基板の一対の対向側部の他方に沿って配設された第2の電極コンタクトとが設けられている。第1のカソード集電層および第2のカソード集電層はそれぞれ、平方数がおよそ5以下となるような高さおよび幅を有する形状を含む。平方数は、第1の基板の一対の対向側部間の方向に延びる各カソード集電層の高さを一対の対向側部の一方に沿った方向に延びる各カソード集電層の幅で除算することによって決定される。
上記の大略的な説明および以下の詳細な説明はいずれも、本発明の例示的かつ説明的な実施形態を提示しており、特許請求の範囲に係る本発明の性質および特徴を理解するための要旨または枠組みを提供することを意図したものであることが理解されるべきである。添付の図面は、本発明をより深く理解するためのものであって、本明細書に援用するとともに明細書の一部を構成する。各図面は、本発明の種々例示的な実施形態を示しており、説明と併せて、本発明の原理および動作を説明するのに役立つ。
本発明の上記および他の態様については、添付の図面を参照しつつ以下の説明を読むことによって、本発明が関係する当業者に明らかとなるであろう。
従来のバッテリ構成の一例を示した図である。 従来のバッテリ構成の別の例を示した図である。 図1および図2のバッテリを第1の実験形態で用いた場合の実験結果を示したグラフである。 図1および図2のバッテリを第2の実験形態で用いた場合の実験結果を示したグラフである。 本出願の一態様に係るバッテリ構成の新たな一例を示した図である。 本出願の別の態様に係るバッテリ構成の新たな別の例を示した図である。 図1、図2、図4、および図5のバッテリを第3の実験形態で用いた場合の実験結果を示したグラフである。 図1、図2、図4、および図5のバッテリを第4の実験形態で用いた場合の実験結果を示したグラフである。
本発明の1つまたは複数の態様を包含する例示的な実施形態を図面にて説明および図示する。これら図示した例は、本発明を限定することを意図したものではない。たとえば、本発明の1つまたは複数の態様は、他の実施形態ひいては他種の装置においても利用可能である。さらに、本明細書においては、便宜上の理由のみで特定の専門用語を使用しており、本発明を限定するものと捉えるべきではない。さらに、図面中、同じ要素を指定する際には、同じ参照番号を採用している。
一般的に、本出願は、大電流薄型電気化学セルおよびその電気化学セルの製造方法に関する。本明細書の概念は、同一平面構成を用いた例示的なバッテリにより表現しているが、様々な形状の共対面(co-facial)セル設計に使用することも可能である。
過去100年ほどの間、ドライセルは、アルカリ性Zn/MnO2、様々な電解質を備えたC/Zn、Li/MnO2等、様々な種類の化学系で構成されてきた。また、これらセルの大部分は、円筒、角柱、および薄型フラット構造等、様々な幾何学的形状を有していた。これら従来の構成では、セルおよび電極は、高背かつ狭隘であった。そして、より大きな容量および/またはより高いレート能力が必要な場合、セル設計者は、これらのパッケージを大型化するのみであった。容量を抑える必要がある場合は、セルを小型化するのみであった。この設計基準が成功を収めていたため、およそ15〜20年前に薄型の印刷フラットセルが導入された際には、同じ設計基準を用いて成功した例もあった。近年、高いドレイン能力を備えた小型のセルを設計するという課題に対して、異なる設計基準が必要となっている。この新たな基準を以下の段落において説明する。
印刷アノードを備えた薄型の印刷フラットセルの作製では、本出願人は、ドレインレートおよび放電効率に関するセル性能が実用的であり、様々なドレインレートにおいて効率的になるのであれば、従来の「高背かつ狭隘なセルおよび電極」(図1および図2参照)を変更可能であることを見出した。薄型の印刷セルは、その大部分において電極集電体および電極用のインクを使用しており、また、これらのインクは通例、その他の構成に見られる金属部品や、亜鉛箔アノードを有する本出願人の初期のセルに見られる金属部品よりも導電率が低い。高背かつ狭隘な電極を備えた高背かつ狭隘なセルを作製した場合、そのセルの内部抵抗は高くなる可能性があるため、大電流および高放電効率に対する潜在的な障壁となる。セルの内部抵抗は、(A)電解質の導電率、(B)セパレータの抵抗、(C)両電極の抵抗、および(D)両電極集電体の抵抗等、多くの要素に起因する。
一般的に、前者2つの要素(AおよびB)は比較的小さな因子である一方、両電極の抵抗および両集電体の抵抗を含む後者2つの要素(CおよびD)は、比較的大きな因子であって、セル全体の抵抗に影響する。上記インクが非導電性バインダやその他の材料を混合した導電性粉末であるため、電極および集電体の導電率は通常、金属部品を用いる場合よりも低い。現在、本出願人は、大電流および高放電効率に関するさらに大きな因子として、電極およびその集電体の形状が考えられることを把握している。
図1および図2は、上記の理由、高抵抗の影響、および簡単に抵抗を抑制可能な方法を説明するための従来のバッテリ構成を示している。図1は、本出願人の従来セル1000の一例を示した上面図である。本出願人の同時係属出願である2005年4月20日に出願された米国出願第11/110,202号、2006年4月24日に出願された米国出願第11/379,816号、2010年6月21日に出願された米国出願第12/809,844号、2011年3月30日に出願された米国出願第13/075,620号、2012年9月24日に出願された米国出願第13/625,366号、および2013年5月21日に出願された米国出願第13/899,291号、ならびに発行済みの米国特許第8,029,927号、第8,268,475号、第8,441,411号、および第8,574,745号には、フラットセルおよびバッテリの様々な設計および製造方法が記載されており、これらすべてを本明細書中に援用する。
従来セル1000は、その構成の基礎であって5層の積層構造が可能な底部の第1の基板101を特徴とする。説明を分かり易くするため、上部カバーは図示していない(ただし、底部層/カバーと同様に構成可能)。基板101の上面には、基板101の一部にカーボン製のカソード集電層2が印刷されている。このカソード集電層2は、底部シール1Aの内側からセル1000の上部まで延びて、正極コンタクト4を形成している。また、カソード集電層2は、コンタクト領域4の直前まで、上部シール1Cの下側を通過している。カソード集電層2が完全に乾燥した後、4つのシールエッジ1A、1B、1C、および1Dの内側エッジによって形成されたシール領域の内側にある集電体領域上には、カソード3を印刷する。これら2つの要素であるカソード集電層2およびカソード3は、カソード/カソードアセンブリ23を構成する。また、基板101には、カソード集電体23に隣接してアノードアセンブリ57が積層されている。本出願人の従来セルでは、両面感圧接着剤5に積層された亜鉛箔アノードストリップ7を使用していた。本製造プロセスでは、アノード−集電体アセンブリ層が上部シール1Cを越えてセル1000の底部からセル1000の上部まで延びて、負極コンタクト6を形成するようにしている。このアノードサブアセンブリ57を作製した後は、底部の剥離ライナを除去して、カソード−集電体アセンブリ23の隣で(およそ0.060インチの間隙10を介して)アノードサブアセンブリ57をセル基板101に積層した。電極を所定の位置に配置した後、アノードアセンブリ57およびカソードアセンブリ23上かつシール領域の内側には、セパレータ8を配置する。セパレータは通常、シール領域の内側よりも小さい。その後、ZnCl2の27%水溶液等の電解質17をセル1000のセパレータ8に添加する。本例のセルの場合、カソード−集電体アセンブリは、高さがおよそ2.80インチ、幅がおよそ0.95インチであった。また、このセルのアノードは、幅がおよそ0.20インチ、高さがおよそ2.80インチであった(ただし、底部シール領域1A中の領域は含まない)。
図2は、上述の亜鉛箔アノードストリップの代わりに印刷アノードアセンブリ999を備えた別のセル構成を示している。図2のセル1100では、アノード集電体9上に印刷された印刷亜鉛アノード99を使用しており、アノードの幅がおよそ0.270インチまで広くなっている。カーボン製の印刷アノード集電体9および印刷アノード99を備えた印刷アノードアセンブリ999を除くその他すべての要素は、図1の要素と同一または類似である。アノード集電体9およびカソード集電体2の両者は、同時に印刷可能であり(または、異なる時間でも可能)、セル1000のカソード集電体2と同じインクを使用可能である。
「シート抵抗」としても知られる表面抵抗率は、平方当たりのオームとして表現される。シート抵抗は、概して一様な厚さを有する薄膜の抵抗の測定値である。また、シート抵抗は、薄膜を2次元実体と見なす2次元系に適用可能である。これは、3次元系において用いられる抵抗率と似ている。「シート抵抗」という用語を使用する場合、電流は、シートの平面に垂直ではなく、その平面に沿って流れている必要がある。
導電高さは、カソード集電体の領域(上部から底部)およびアノード集電体の領域(上部から底部)間を各電極コンタクトまで電流が伝わることになる距離である。導電高さを本質的に低くすると、セルの内部抵抗は低くなる。また、カソード集電体の抵抗が相対的に低くなることから、電流を大きくすることが可能である。抵抗は、平方数が少なくなるために低くなる。正極コンタクトを含む底部から上部までのカソード集電体の抵抗は、カソード集電体中の平方数を計算することによって決定可能である。また、平方数は、集電体の高さを集電体領域の最も狭い幅で除算することによって決定される。本明細書の新たなセル設計を用いた場合の平方数は、標準的な構成を用いた類似サイズのセルに比べて大幅に少なくなる。たとえば、本出願の平方数としては一般的に、3つ以下が可能である。別の例では、本出願の平方数としては一般的に、1つ以下が可能である。
当業界では、導電性インクは通常、乾燥厚さ1ミルでのオーム/平方としての導電率を特徴とする。本例のセルサイズ(すなわち、図1および図2)におけるこれら2つの電極の抵抗は、以下のように計算可能である。各電極集電体アセンブリの高さは、およそ2.80インチ(7.1cm)で、カソード集電体2の幅がおよそ0.95インチ(2.43cm)である。また、亜鉛箔アノードは、高さがおよそ2.80インチ(7.1cm)、幅がおよそ0.20インチ(0.51cm)である。図1のセル1000では、カソード集電体は、およそ2.9個の平方を有し、アノード集電体は、およそ14.0個の平方を有する。乾燥厚さがおよそ0.001インチであるカーボンインク集電体の抵抗率は、およそ33Ω/平方である(本出願人による測定結果)。これは、カソード集電体の理論抵抗がおよそ96Ω(33Ω/平方×2.9平方)であることを意味する。アノードは、抵抗率がおよそ5.5×10−4Ω/cm(ハンドブック値)である非常に導電性が高い亜鉛箔を有する。アノード抵抗の計算は、以下の通りである。すなわち、アノード抵抗=(高さ/集電体全体の表面積)×抵抗率である。上記例の値を用いると、例示的な計算は、以下の通りである。すなわち、(7.1cm/(7.1×0.51))×5.5×10−4=およそ0.00108Ω(理論値)。
亜鉛純度、表面汚染、測定技術、および器具接触抵抗等の多くの因子により、本出願人がFlukeブランドのマルチメータを用いて実際に測定したアノード抵抗は、およそ1〜2Ωであった。ここで、セルが印刷亜鉛インクを有する場合、その抵抗は通例、亜鉛箔を備えたアノードよりも高くなる。図2に示すアノード(高さ2.8インチかつ幅0.27インチ(亜鉛箔より幅広)すなわちおよそ10.4個の平方)の一般的な抵抗は、以下のように計算される。印刷亜鉛インクの抵抗率は、1ミル厚にておよそ225Ω/平方(本出願人による測定結果)であるため、アノード抵抗は、以下のように計算される。すなわち、10.4平方×およそ225Ω/平方@1ミル厚/6ミル厚=およそ390Ωである。なお、225Ω/平方という抵抗率は、材料の厚さが1ミルの場合のものであり、材料の厚さが増すにつれて抵抗率は低くなることに留意されたい。印刷プロセス、調合に用いたバインダおよびカーボンによる印刷の有孔性に起因して、印刷アノードは通常、箔アノードよりも厚い。ここで、アノードの厚さはおよそ6ミルであり、上記の計算に反映されて、対応する因子6の分だけ抵抗が抑えられている。
ここで、図3および図4には、図1および図2のセル性能の比較を示している。図3のセル性能(様々な負荷におけるおよそ2秒パルス電圧での平均セル閉回路電圧(CCV))および図4のセル性能(負荷470Ωでの連続放電)、すなわち、この小型セルに対しては非常に高いドレインレートである約2mAの平均電流に関する性能は、亜鉛箔を備えた図1のセル1000および印刷亜鉛を備えた図2のセル1100について示している。実験データについては、室温で行った実験の結果を一覧にした。また、図4は、2つの比較セル1000および1100の放電効率を示している。図3は、高ドレインレートの図1のセル1000(亜鉛箔アノード)が図2のセル1100(印刷亜鉛)よりもはるかに高いパルス電圧および電流を有することを示している。ただし、負荷が約2100Ωまたは約0.7mAになると、2つの違いがなくなるため、セル電極の抵抗が電流低減のための大きな因子ではないことが分かる。図4は、亜鉛箔アノードアセンブリ57で構成された図1のセル1000が印刷亜鉛アノードを備えた図2のセル1100のセルに対して、試験全体ではるかに高い動作電圧を有するとともに、0.90Vまでの動作時間が2倍、出力容量が2倍、かつ放電効率が2倍であることを示している。これらのセル構成はいずれも、およそ2.66平方インチの有効面積を有する。印刷亜鉛は亜鉛箔アノードよりも多くの利点があることから、これらのセルを高ドレインレートおよび高放電効率にできれば都合が良い。これらの利点としては、低コスト、生産容易性、ならびにより多くの形状およびサイズを可能とする高い設計自由度等が挙げられる。上記に基づいて、電極および集電体の抵抗を抑制すればこの状況に役立つと思われる。
現在、本出願人は、比較的大きな電流および高い放電効率に関するさらに大きな因子として、電極およびその集電体の形状が考えられることを把握している。さらに、本出願人は、セル中の平方数を最少化することがこの目的を達成するための有益かつ比較的実施が容易な方法であろうことを把握している。以下は、この概念の検証である。高背かつ狭隘な電極の代わりに低背かつ幅広な電極に関する本明細書に記載の新たな設計基準を用いることによって、電極集電体の抵抗は大幅に抑えられる。したがって、この設計により、従来セルに比べて比較的高いドレインレートおよび高い放電効率がもたらされる。この新たなセルは本明細書において「低背かつ幅広」と記載するが、この記載は、図示の実施形態に関する便宜上のものであって、本出願を限定することを意図したものではないことが理解される。この新たなセル設計では、円形、楕円形、正方形、および多角形等、要望に応じた様々な形状を利用可能である。
本明細書に記載のバッテリは、同一平面構成にて図示している。同一平面構成には、製造が比較的容易であり、一貫した信頼性のある性能が得られ、同じ平面上に外部コンタクトが提供されるという複数の利点がある。当初は、主に比較的低レベルの電流を供給する電源として薄型の印刷セルが設計されていたが、現在では、標準的な同一平面電気化学セル構成よりも大きな電流を確実に提供可能な薄型のフラット電源に対するニーズが高まっている。より大きな電流を確実に提供可能な薄型のフラット電源に対するニーズがあることから、初期の同一平面セル/バッテリと同じ利点がありながらも、より大きな電流を提供可能な構成を追求した。図5および図6には、より大きな電流を提供可能であるとともに、他の重要な性能の利点も有する例示的な新規低背・幅広バッテリ構成の上面図を示している。これらは一般的に、カソード集電体抵抗の抑制、セル内部抵抗の抑制による同じ負荷でのパルス電圧の上昇、電流の増大に伴って大きくなるパルス電圧の向上、ならびに高ドレイン試験および/または高放電効率に関する高電圧カットオフまでの動作時間の延長等のうちの1つまたは複数を含む。また、この新設計の電気化学セルは、印刷(たとえば、印刷機の使用)によって容易に作製されるように設計されており、たとえば、セル/バッテリを電子的用途と直接統合可能である。
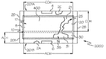
ここで、図5を参照すると、この上面図は、新たなセル設計2000の一例を示している。明確化のため、上部カバーは図示していない(ただし、底部層/カバーと同様に構成可能)。セル2000は、その構成の基礎として、セル1000およびセル1100に用いられているものと同一または類似の基板201を特徴とする。基板201上には、基板201の一部にカーボン製のカソード集電層20が印刷されている。この集電体は、幅がおよそ1.0インチで、セルの中ほど近傍から延びており、アノード集電体30から約0.060インチの間隙10をもたらしている。また、このカソード集電体20は、上部シール2Cの下側で延びており、辺201Aに沿って配置された正極コンタクト4を形成している。カソード集電体20は、側部シール2Bおよび側部シール2Dの一方または両方の下側でも延びることによって、電気抵抗をさらに抑制可能な僅かに幅広の層を提供可能と考えられる。集電体が完全に乾燥した後、およそ0.825平方インチで3つのシールエッジ2B、2C、および2Dの内側エッジから約0.050インチ(ただし、他の寸法も考えられる)離れたシール領域400の内側にある集電体領域上にカソード21を印刷する。これら2つの要素20および21は、カソード−カソード集電体アセンブリ25を構成する。同様に、アノード集電体30およびアノード31は、アノード−アノード集電体アセンブリ35を構成する。アノード集電体層30は、高さが約0.60インチで、底部シール2Aの外側から延びており、セル中心近傍の電極間隙の辺201Bに沿って配置された負極コンタクト6を形成している。また、アノード集電層30についても、側部シール2Bおよび側部シール2Dの一方または両方の下側で延びることによって、電気抵抗をさらに抑制可能な僅かに幅広の層を提供可能と考えられる。アノード−アノード集電体アセンブリ35は、およそ0.060インチの間隙10でカソード−集電体アセンブリ25に隣接して、基板201上に印刷されている。このセル2000においては、カソードの高さが約0.70インチである一方、カソード−集電体アセンブリは、高さがおよそ1.0インチであり、セルの上部まで延びて正極コンタクト4を形成している。このセルのアノードは、幅がおよそ1.00インチ、高さがおよそ0.30インチであり、シール2A、シール2B、およびシール2Dから約0.050インチだけ離れている。この特定の例では、このようにアノード/カソード高さの比を30:70としている理由は、セルのバランスを取れるようにして、アノードのmAHrsをカソードの約2〜3倍とするためである。ただし、アノード対カソード比は、セルサイズ、形状、および印刷方法等の多くの因子に応じて変更可能であり、完全なセルに関して所望の性能プロファイルが得られるように調整してもよい。たとえば、その他の考え得るアノード対カソード比としては、20:80、25:75、35:65、40:60、60:40、65:35、70:30等が挙げられるが、これらに限定されない。
本出願人は、セル中の平方数を最少化することによってバッテリの比較的大きな電流および高い放電効率が実現可能であることを把握しているため、バッテリのカソード集電層20は、平方数がおよそ5以下となるような高さおよび幅を有する形状を含むのが好ましい。より具体的に、カソード集電層は、平方数がおよそ5以下、より好ましくは3以下、さらに好ましくは1以下となるような高さおよび幅を有する形状を含む。図5に示す一例では、平方数は、第1の基板201の一対の対向側部(たとえば、辺201Aと辺201B)間の方向に延びるカソード集電層の高さ(CCH)を一対の対向側部の一方(たとえば、辺201A)に沿った方向に延びるカソード集電層の幅(CCW)で除算することによって決定される。矩形状を有する図示の例では、カソード集電層の高さおよび幅(CCHおよびCCW)は、実質的に垂直な軸に沿って測定される。このため、カソード集電層20に沿って各正極コンタクト4まで電流が伝わることになる導電距離CCHは、セル1000およびセル1100の導電距離に比べて、実質的に短くなっていることが分かる。同様に、アノード集電層30は、平方数がおよそ5以下、より好ましくは3以下、さらに好ましくは1以下となるような高さおよび幅を有する形状を含むのが好ましい。平方数は、第1の基板201の一対の対向側部(たとえば、辺201Aと辺201B)間の方向に延びるアノード集電層の高さ(ACH)を一対の対向側部の一方(たとえば、辺201A)に沿った方向に延びるアノード集電層の幅(ACW)で除算することによって決定される。上記と同様に、ACHおよびACWは、実質的に垂直な軸に沿って測定される。また、上記と同様に、アノード集電層30に沿って各負極コンタクト6まで電流が伝わることになる導電距離ACHは、セル1000およびセル1100に比べて、実質的に短くなっている。図5に見られるように、この構成によれば、バッテリには低背かつ幅広な構成が与えられる。導電高さを本質的に低くすることによって、セルの内部抵抗が低くなるため、カソード集電層およびアノード集電層の抵抗が相対的に低くなることから、電流を大きくすることが可能である。
本例では、カソードの容量は約5.5mAHrsの入力を有し、アノードは約15mAHrsの入力を有する(これらは、理論的な能力である)。このセルサイズにおけるこれら2つの電極集電体アセンブリの抵抗は、セル1100およびセル1000に関する上記の場合と同様に計算可能である。カソード電極−集電体アセンブリは、幅(CCW)がおよそ1.00インチ、高さ(CCH)がおよそ1.00インチであり(シール2Cの下側の領域を含む)、約1.00個の平方を与える(1.0/1.0=1.0)。カソード集電体用のカーボンインクの抵抗率は、厚さ0.001インチ当たりおよそ33Ω/平方である(本出願人による測定結果)。これは、カソード集電層の抵抗がおよそ33Ω(33Ω/平方×1.0平方)と計算され、セル1100の抵抗(96Ωと計算されている(上記参照))の約34%に過ぎないことを意味する。アノードの場合、アノード電極/集電体アセンブリは、幅(ACW)がおよそ1.00インチ、高さ(ACH)がおよそ0.60インチであり(シール2Aの下側の領域を含む)、約0.60個の平方を与える(0.60/1.0=0.60)。カーボン亜鉛インクの抵抗率は、1ミル厚にておよそ225Ω/平方であるため、アノード抵抗は、およそ22.5Ωと計算される(0.60平方×およそ225Ω/平方@1ミル厚/6ミル厚)。これは、図2のセル1100の値の6%を表しているに過ぎない。ここで再度、アノードの厚さはおよそ6ミルであり、上記の計算に反映されて、因子6の分だけ抵抗が抑えられている。
容量をさらに大きくすることを目的として、図6は、別のセル/バッテリ構成3000を示している。類似の要素には、図5と同様の参照番号を使用している。このバッテリは、中央シール2Eで分離された2つのセル(たとえば、図5のセル2000の2つ)を並列に接続することによって作製したものであり、入力容量がおよそ11mAHrsのバッテリを形成している。たとえば、第1の基板201上には、第1の電気化学セル40が設けられ、第1のカソード集電層、その第1のカソード集電層上の第1のカソード、および第1のアノードを含む。第1のカソード集電層は、第1の基板上の一対の対向側部201Aおよび201B間に設けられている。また、第1の基板上には、第2の電気化学セル42が設けられ、第2のカソード集電層、その第2のカソード集電層上の第2のカソード、および第2のアノードを含む。第2のカソード集電層は、第1の基板上の一対の対向側部201Aおよび201B間に設けられている。第1のカソード集電層および第2のカソード集電層はいずれも、第1の基板201の一対の対向側部の同じ一方(たとえば、201A)に沿って配設可能であり、第1のアノードおよび第2のアノードはいずれも、第1の基板201の一対の対向側部の同じ他方(たとえば、201B)に沿って配設可能である。また、第1の電気化学セル40および第2の電気化学セル42の一方または両方は、第1/第2アノード層と第1の基板との間にアノード集電層を備えることが可能である。第1の電気化学セル40および第2の電気化学セル42は、同一平面内にあるのが好ましい。さらには、第1のカソード層および第1のアノード層が同一平面内に配設され、第2のカソード層および第2のアノード層が同一平面内に配設されているのが好ましい。
また、第1の電気化学セルおよび第2の電気化学セルとそれぞれ接触する第1の液体電解質および第2の液体電解質が設けられている。このバッテリは、第1の基板層に接続された第2の基板層により完全となって、上記第1の液体電解質および第2の液体電解質をそれぞれ含む第1の内部空間および第2の内部空間を形成している。第1の内部空間および第2の内部空間は、独立して封止されている。電極の抵抗はセル2000と同じままであるが、有効面積および入力はそれぞれ、およそ1.75平方インチおよびおよそ11mAHrと2倍になっている。
また、第1の電気ブリッジは、第1の電気化学セルを第2の電気化学セルに対して並列に電気的に結合している。一例においては、印刷または積層されたジャンパバー51を設けることによって2つのカソード集電層20を電気的に接続することにより、並列構成および正極コンタクト4を与えることが可能である。また、第2の電気ブリッジ52は、第1のアノード集電層および第2のアノード集電層を電気的に結合している。このアノード集電層30についても、印刷または積層されたジャンパバー52を用いた同様の構成を用いることによって、並列構成および負極コンタクト6を与えることができる。このように、第1の電極コンタクト4を第1の電気ブリッジ51上に設けるとともに、第2の電極コンタクト6を第2の電気ブリッジ52上に設けることが可能である。
低背かつ幅広な電極を備えたこれらセルの高ドレインでの容量および放電効率を増大するため、およそ11〜22mAHrの入力を有する2つ、3つ、および4つの複数のセルを並列接続で配置することも可能である。たとえば、3つ以上のセル(たとえば、図5のセル2000の3つ以上)を並列に接続することによって容量を追加することも可能である。一例においては、図5に示すセルの4つを並列に接続することによって、面積および入力容量がそれぞれおよそ3.5平方インチおよびおよそ22mAHrsと2倍になったバッテリを形成することも可能である。さらには、5つ以上のセルを並列に接続してさらに大きな容量を与えることも可能であることが理解される。
また、これら多セルバッテリの容量は、単位セルを大型化すること、すなわち場合により2つのセルのみを並列にすることによって実現することも可能である。あるいは、バッテリの上部に沿って、1つの幅広なストリップとしてカソード集電層20をまとめて印刷し、その上に適当なサイズのカソード層を形成することによって、多セルバッテリの代わりに大型の単セルバッテリを形成することも可能である。対応するアノード集電層およびアノードについても、同じようにサイズを拡大することができる。ただし依然として、カソードアセンブリおよびアノードアセンブリに関して平方数を抑えた様々な形状が考えられる。たとえば、カソードアセンブリおよびアノードアセンブリは、複数の軸に沿って拡大することにより、単一の長くて幅広な矩形に代わって、正方形により近い形状を与えることも可能である。また、この新たな設計概念は、ZnCl2薄型印刷構成を用いた同一平面設計セルのみに限定されず、フラット、円筒、および角柱形状等の様々な形状の共対面設計のほか、任意の電気化学系に使用することも可能である。
そのような場合でも、上記の低背かつ幅広な電極の設計手法を用いることによって、入力がおよそ11mAHrもしくは22mAHrsまたは任意の所望入力の単セルを設計および作製可能であることが理解される。たとえば、図5に示したセル2000と類似の単セルをおよそ2倍の大きさにすることにより、電気化学層の有効面積を2倍にしてバッテリ容量の2倍増を実現するか、あるいは4倍の大きさにすることにより、電気化学層の有効面積を4倍にしてバッテリ容量の4倍増を実現するか、あるいはさらに大きくすることも可能である。例示的な一構成では、バッテリは、約1.75平方インチで11mAHrsの電極領域、すなわち図6に示すバッテリ3000と同じものを提供可能である。これは、様々に実現可能であるが、一例においては、中央シール2Eを用いずに、セル3000と寸法が類似するセルを構成可能であり、単一の細長カソード集電層と、バッテリの全幅を拡張する単一の細長アノード集電層とを備えることも可能である。同様に、複数の軸に沿ってカソード集電層およびアノード集電層の寸法をさらに大きくすることにより、電極領域が約3.5平方インチのバッテリによって、容量が22mAHrs(たとえば、セル2000の4倍)の単位セルを提供することも可能である。当然のことながら、バッテリサイズの拡大は、様々な形状により様々なバッテリ寸法を調整することによって実現可能である。また、小型の単位セルを並列に接続する代わりに単位セルを大きくすることによって、同じパッケージサイズでより大きな入力容量が得られるより効率的なパッケージを作ることも考えられる。
この構成概念を検証するため、図5および図6に示すとともに上記段落で説明したセル/バッテリの試験を行った。その結果について、図7および図8にまとめるとともに、以下の段落で論じる。これらのグラフはさらに、新たな低背かつ幅広な設計を用いて構成された薄型の可撓性バッテリの性能上の利点を実証している。明確化のため、並列4セル変形の例示的な構成については、図面中には示していないが、図7および図8の実験結果グラフで使用する参照番号4000によって表される。これらのグラフは、新たな低背かつ幅広な設計の例示的な性能を示しているに過ぎず、新設計セルは、その他様々な性能特性、値等を有し得ることが理解されるべきである。実験データについては、室温で行った実験の結果を一覧にした。また、図8は、比較セルの効率を示している。
図7は、上記段落でセル構成について論じたセルを表す5つの異なる曲線を示している。これらの議論においても、簡単化のため、上記段落で論じたセル番号を使用する。図7は、それぞれが上記セル構成のうちの1つを表す5つの異なる曲線を示している。これらの曲線は、3つの異なる2秒パルスにおける平均セル閉回路電圧(CCV)を表しており、各データ点にセル電流を示している。構成変更の目的が大電流および高放電効率であることから、議論においては、これらの特徴を強調する。これらのセル1000、1100、2000、3000(たとえば、2つのセル2000の並列化)、および4000(たとえば、4つのセル2000の並列化)はそれぞれ、有効面積が2.66平方インチ、2.66平方インチ、0.85平方インチ、1.75平方インチ、および3.5平方インチであり、入力が約35mAHrs、35mAHrs、5.5mAHrs、11.0mAHrs、および22mAHrsである。
新設計セル2000、3000、および4000は、図1(1000)および図2(1100)に示す上記標準設計セルと電気的に比較される。図7および図8に示すデータは、予測されるセル性能の向上を確認するものである。図7は、3つの異なるパルス負荷それぞれにおける2秒パルス電流ドレインとしての2セル構成の性能を示している。このデータから、印刷亜鉛アノードを備えた高背かつ狭隘な電極を特徴とする旧構成1100では、パルス電圧がはるかに低く、電流もはるかに小さくなることが明らかである。亜鉛箔を備えた旧構成1000は、印刷亜鉛構成の図2のセル1100よりもはるかに良い結果が得られているが、僅かおよそ11mAHrsの小型の新設計セル3000と類似しているに過ぎない。22mAHrsのセル4000は、0.7mA〜2.9mAのすべてのドレインレートでは、容量35mAHrsの亜鉛箔を備えたはるかに大型のセル1000および容量35mAHrsの印刷亜鉛を備えたセル1100よりも優れた性能を有する。
図8に示すように、これら2つの異なるセル設計を470Ω負荷で連続的に放電した結果として、新設計の小型の22mAHrセルは、印刷亜鉛を備えたはるかに大型の旧設計セルおよび亜鉛箔を備えたセル(1000)の性能を明らかに超えている。0.90Vのカットオフ電圧を用いると、新設計として低背かつ幅広な電極を備えた22mAHrセルの出力は、27%の放電効率(すなわち、セル出力/カソード入力)でおよそ5.9mAHrsであった。旧設計で構成された入力が35mAHrsの亜鉛箔セル(1000)は、容量がおよそ4.2mAHrsで、放電効率は僅かおよそ12%であった。これは、新設計(4000)の効率と比較すると、44%に過ぎない。そして、比較として、印刷アノードを備えるとともに容量が同じくおよそ35mAHrsである旧セル設計1100は、僅かおよそ2.1mAHrsで、効率はおよそ6%であり、新設計のセル4000の効率の約22%に過ぎない。入力が35mAHrsの旧設計セル1000の性能は、入力容量が僅かおよそ11mAHrsの新設計セル/バッテリ3000よりも非効率的である。この新設計セル3000は、出力はおよそ2.1mAHrsと同じであるものの、効率はおよそ19%であり、印刷亜鉛を備えた大型の旧セル設計1100より3倍高い。
新たなセル設計2000、3000、および4000を構築するため、以下の構成および製造方法を利用可能である。一例においては通常、連続した可撓性基板ウエブ上に電気化学セル(すなわち、バッテリ)を印刷および/または積層して、ロール状等に形成するようにしてもよい。個々のバッテリは、たとえば一度に1つずつ、ロールから取り外し可能である。たとえば、バッテリをロールから切り出すことができ、および/または、切り離しを容易にするために可撓性基板ロールにミシン目(perforations)を設けることができる。また、バッテリはさらに、たとえばアンテナ、ディスプレイ、および/またはプロセッサ等の1つまたは複数の電気コンポーネントとともに、統合された工程において、製造することも可能である。本出願の複数の相を、記載される全体パッケージにおいて使用することができ、および/または、これらの相を個別にもしくは何らかの組み合わせで使用することができる。
図5および図6のバッテリを参照して、例示的な一構成においては、一対の対向側部201Aおよび201Bを含む底部の第1の基板201上にセルが印刷および組み立てられている。さらなる明確化のため、バッテリは、上部の第2の基板なしで示している。底部基板および/または上部基板としては、複数の積層を含む材料が可能である。この複数の積層は、本明細書に記載の任意の層等、一体化バリア層および/または熱シール層を有する構造層を含み得る。また、複数の積層は、ポリマーフィルムおよび/または熱シール被覆を含む内側層、高水分バリア層、その内側層をその高水分バリア層に接続する第1の接着層、配向ポリエステルを含む外側構造層、および/またはその高水分層をその外側構造層に接続する第2の接着層のうちのいずれかまたはすべてを含み得る。高水分バリア層は、水分に対して非水密(non-hermetically)にバッテリを封止する酸化物被膜水分バリア層を含むことができ、また、金属箔層を含んでいてもよいし、含んでいなくてもよい。また、複数の積層は、任意選択として、金属化層を含むことも可能である。
電気化学セルのカソードおよびアノードそれぞれの直下に、集電層を別個に設けることが可能である。各集電層は、乾燥インクまたは硬化インク(たとえば、印刷)によって設けることが可能である。あるいは、積層、接着剤、材料ストリップ等の非印刷プロセスによって設けることも可能である。実際、集電体、アノード、およびカソードはすべて、硬化インクまたは乾燥インクとして設けることが可能である。一般的に、集電層は、アノードおよびカソードとは異なる材料として設けられている。各セルのアノードおよびカソードは、カソード集電体および/またはアノード集電体それぞれの上に印刷可能である。集電体のいずれかまたはすべては、同じ印刷ステーションでは、下側の第1の基板上に直接設けることが可能と考えられる。ただし、集電体のいずれかまたはすべては、任意選択としての中間層上に設けることも可能である。カソード集電層およびアノード集電層は、同一平面内に配設されているのが好ましい。
カソード集電層20は、第1の基板201上の一対の対向側部201Aおよび201B間に設けるとともに、乾燥インクまたは硬化インクで形成可能である。同様に、アノード集電層30についても、第1の基板201上の一対の対向側部201Aおよび201B間に設けるとともに、乾燥インクまたは硬化インクで形成可能である。アノード集電層30は、アノード層と第1の基板との間に設けられている。一実施形態では、カソード集電層20およびアノード集電層30は、同じカーボンインクを用いて、好ましくは同じ工程で印刷する。この工程においては、カソード集電体とアノード集電体との間に、約0.060インチの間隙10が保たれる。種々例では、可撓性バッテリは、底部の第1の基板201上に直接的または間接的に製造(すなわち、印刷)可能である。あるいは、(全体または一部を)別個に製造した後、底部の第1の基板201に直接的または間接的に取り付けることも可能である。次に、集電体上のシール領域にシーラントを印刷可能である。シーラントは、セルの外周上にも印刷して、ピクチャーフレームパターンを形成可能である。
その後、シール領域の内側にあるアノード集電層30上にアノード31を印刷し、シール領域の内側にあるカソード集電層20上にカソード21を印刷する。この印刷においても、カソードとアノードとの間に、約0.060インチの間隙が保たれる。各単位セルのアノード31およびカソード21は、同一平面内に印刷可能である。また、アノードおよびカソードは、硬化インクまたは乾燥インクで構成可能である。少なくとも1つの実施形態では、カソード集電層20の大面積部分には、二酸化マグネシウム、たとえばカーボン(たとえば、グラファイト)等の導電体、バインダ、および水等の溶媒を含むインクを用いてカソード層21を印刷する。その他の種々例では、カソードは、二酸化マグネシウム、カーボン、NiOOH、銀酸化物Ag2Oおよび/またはAgO、HgO、エアセルの形態の酸素O2、およびバナジウム酸化物VO2のうちの1つまたは複数を含むインクを用いて印刷可能である。アノード層31は、導電性の亜鉛インクとして印刷可能である。その他の種々例では、アノードは、亜鉛、ニッケル、カドミウム、AB2型およびAB3型の金属水素化物、鉄、およびFeS2のうちの1つまたは複数を含むインクを用いて印刷可能である。
印刷がすべて完了した後は、セルを組み立てる。たとえば、電極層(アノード層およびカソード層)を所定の位置に配置した後、電極の周りにシール2A、シール2B、シール2C、およびシール2Dを配置することが可能である。一例においては、電極の周りに、任意選択としての「ピクチャーフレーム」をスペーサとして配置可能である。一方法としては、たとえば硬化接着インクまたは乾燥接着インク等の誘電性インクを用いて、このセルピクチャーフレームを印刷する。別の方法としては、ポリマーシート、型打ち、ダイ切断、レーザ切断、または類似の方法を用いて適当な「ポケット」(1つまたは複数の内部空間)を形成することにより、セルコンタクト用の材料および切り出し部を収容する。ここで論じる簡略化した構成では、ピクチャーフレームは、中ほどにポリエステルまたはポリ塩化ビニル(PVC)等のダイ切断ポリマー積層シートを備えることも可能である。このダイ切断ポリマー積層シートは、剥離ライナを備えた感圧接着剤の2つの外側層(たとえば、上部表面および底部表面)を有する。一般的に、型打ちフレームを使用する場合、各「ピクチャーフレーム」の総厚(ライナの厚さを除く)は、約0.010インチ(約0.003インチ〜0.50インチ)となる。「ピクチャーフレーム」は、アノードおよびカソードがフレーム内の中心となるように、底部の剥離ライナを除去した後、底部の積層構造上に配置することが可能である。あるいは、ピクチャーフレームは、上述のフレームの形状に設けられた印刷または積層された接着剤で置き換えることも可能である。印刷フレームを使用する場合は、一般的に非常に薄く、その厚さは約0.002インチ(たとえば、約0.0005インチ〜0.005インチ)である。場合によっては、漏れのない構成とするため、アノード集電層上およびカソード集電層上のピクチャーフレームとなる領域に、シールおよび/もしくはコーキング接着剤、感熱シーラント、ならびに/または両面PSAテープを配置および/または印刷可能である。また、シール接着剤は、ピクチャーフレームの残りの部分の直下にも設けることも可能である。上部のPSA層は、上部の積層基板をピクチャーフレームに接着および封止する。また、底部のPSA層を用いることによって、底部の積層基板をピクチャーフレームに接着および封止することが可能である。
任意選択としてのピクチャーフレームを用いる場合は、印刷領域上に配置可能であり、アノードおよびカソードのほか、電極コンタクト4および電極コンタクト6を露出させる。セルの厚さは、ピクチャーフレームスペーサの厚さによって制御される。たとえば、このフレームとしては、厚さ約0.003インチの2層の外側PSAと、セル厚に応じた厚さ0.003インチ〜約0.015インチの中央PET層とから成る3層の積層(2つの接着剥離ライナを除く)が可能である。ピクチャーフレームは、アノードおよびカソードを露出させる切り出し部を特徴とすることも可能であり、また、電解質用の空洞を形成することも可能である。また、両方の面に、負極コンタクトおよび正極コンタクトをバッテリに露出させるための切り出し部が存在可能である。
電気化学セルのアノードおよびカソードは、電解質17を介して相互作用することにより、電流を生成する。電解質は、塩化亜鉛、塩化アンモニア、酢酸亜鉛、臭化亜鉛、ヨウ化亜鉛、酒石酸亜鉛、過塩素酸亜鉛、水酸化カリウム、および水酸化ナトリウムのうちの1つまたは複数を含み得る。液体電解質層は、ポリビニルアルコール、デンプン、加工デンプン、エチルセルロースおよびヒドロキシエチルセルロース、メチルセルロース、ポリエチレン酸化物、ならびにポリアクリルアミドのうちの1つまたは複数を含むポリマー増粘剤を含み得る。また、電解質層は、吸収紙セパレータ8をさらに備えることが可能である。本明細書に記載の通り、電解質は、粘性またはゲル状電解質である。電解質がゲル状被膜の一部でない場合は、両電極の全体または一部を覆う「紙セパレータ」8等の吸収材にセル電解質を設ける。電解質としては、重量百分率が約27%(たとえば、23%〜43%)のZnCl2水溶液が可能であって、約0.6%レベル(約0.1%〜2%)のカルボキシメチルセルロース(CMC)またはその他類似の材料等の増粘剤を含むことも可能である。電解質はいずれも、電気化学セル中のガス発生の防止または低減(たとえば、セル中の水素ガス発生の防止または低減)のための添加剤を含み得る。セパレータ8は、アノードおよびカソード上のスペーサ空洞に配置する。その後、ZnCl2の27%水溶液(または、その他の電解質溶液)等の液体電解質17をセパレータ8に添加する。セパレータに電解質を添加および浸透させた後は、上部基板(たとえば、第2の基板)を追加し、スペーサの上部および底部のPSA層によって、ピクチャーフレームパターンでスペーサに熱封止する。
上部の第2の基板(図示せず)を第1の底部基板に貼り付けて封止することにより、電解質を含む内部空間を形成し、カソード層およびアノード層の少なくとも主要部を内部空間に含めることによって、セルを完成させる。第1の基板は、PSAおよび/または熱シールを用いることによって、第2の基板に封止可能である。上部の第2の基板は、底部の第1の基板201に接続することによって液体電解質17を含めることにより、電気化学セルが封止されるようにする。任意選択としてのピクチャーフレームが存在する場合は、その上に上部の第2の基板を封止可能である。また、上部の第2の基板の貼付に先立って、剥離ライナが存在する場合(図示せず)は、任意選択としてのピクチャーフレーム上の接着層から除去する。別の例においては、印刷接着剤を用いることによって、上部基板および底部基板を接続可能である。また、印刷接着剤は、アノード層および/またはカソード層の上まで延びて、少なくともその一部を覆うようにしてもよい。別の例では、上部基板および底部基板は、中間の接着剤またはピクチャーフレームを用いることなく、相互に直接接続することが可能である。また、ピクチャーフレームを利用しない場合は、上部の積層基板を底部の積層基板に接続することによって、液体電解質を含む内部空間を形成することも考えられる。
上部の第2の基板を底部の第1の基板201上に封止したら、外側シール領域が形成される。シール領域は、液体電極の各セルからの漏出を阻止、たとえば防止する。シール領域の幅は、バッテリの全体サイズおよび形状に基づいて変更可能である(通常は、セル/バッテリが小さいほど、シール幅を狭くする)。一例では、シール領域の最小幅としては、約0.075インチが可能である。最大幅は、種々バッテリに基づいて変更可能であるが、一般的には約0.250インチであり、0.300インチあるいはそれ以上に大きくすることも可能である。また、同じ形状を有するこのバッテリ構成は、市販のポーチ充填機を用いることにより、フレームなしで大量に作製可能である。シール領域は、各セルの外周と実質的に同じであってもよいし、必要に応じて、各セルの外周に沿って異なっていても良いものと考えられる。
バッテリを外部の電子機器に対して電気的に接続するため、電極コンタクトが設けられている。たとえば、カソード集電層20に対しては、第1の電極コンタクト4が電気的に結合され、第1の基板201の一対の対向側部の一方(たとえば、辺201A)に沿って配設されている。アノード層31に対しては、第2の電極コンタクト6が電気的に結合され、第1の基板201の一対の対向側部の他方(たとえば、辺201B)に沿って配設されている。第2の電極コンタクト6は、アノード層31に対して、電気的に直接結合可能である。あるいは、アノード集電層を介して間接的に、電気的に結合可能である(第2の電極コンタクト6がアノード集電層に対して電気的に結合されている場合)。正極コンタクト4および負極コンタクト6は、電気化学セルの外側に露出して、他の電子機器に接続される。正極コンタクト4および負極コンタクト6の一方または両方には、印刷または積層された導電層、例えば印刷された銀インク等が形成されていてもよい。あるいは、電子機器との結合または導電性を促進する(1つまたは複数の)他の層を備えていてもよい。さらに、第1の基板および第2の基板の少なくとも一方は、貫通して延びる切り出し領域を含むことによって、第1の電極コンタクトおよび第2の電極コンタクトの一方が切り出し領域を介して露出するようにすることも可能と考えられる。たとえば、上部の第2の基板は、一対の切り出し部を含み、各切り出し部が正極コンタクト4および負極コンタクト6の所望の位置上に配置されるようにすることも可能である。
また、セルは、手動で組み立ててもよく、またはポーチ組み立て機によるスペーサを用いない自動プロセスでの組み立ても可能である。たとえば、これは、ポーチ組み立て機から供給される印刷セルロールによって可能であり、第1のステーションでは、セパレータを切断または遮断し、アノードおよびカソード上に配置する。次のステーションでは、所要量の電解質を投入可能である。また、底部基板の積層と同じまたは異なる基板ロールを底部ウエブに敷く。2つの基板を併せて敷いた後、電解質ステーションを起動可能である。この状況では、2つの基板層が互いに封止される前に、電解質が、2つの基板層間に挿入した非常に小径の管を介して投入される。次に、電解質の添加後、電解質管を除去することによって、ピクチャーフレームパターンにセルを熱シールすることが可能である。その後、組み立てたセルをウエブから遮断または切断する。
以下、別の構成および製造方法についてさらに論じる。本明細書においては、別段の明確な指示がない限り、すべての百分率は重量百分率である。また、本明細書では、「5〜25」(または、「約5〜25」)等の範囲が与えられている場合、これは、少なくとも1つの実施形態では、少なくとも約5であり、これとは別個かつ独立に、約25以下であることを意味する。また、別段の指示がない限り、範囲は厳密に解釈すべきものではなく、許容範囲の例として与えている。また、本明細書では、記載値または好適値に続く括弧内の範囲は、本出願の別の実施形態に係る値についてのより広い範囲を指定している。
本出願は、薄型の印刷電気化学セルおよび/または複数のそのセルを備えたバッテリに関する。通常、このようなセルはそれぞれ、第1の電気化学層を含む第1の電極(たとえば、カソード)と、第2の電気化学層を含む第2の電極(たとえば、アノード)と、これら電極と相互作用して電流を生成する電解質とを少なくとも備える。通常、第1の電極、第2の電極、および電解質はすべて、外部への電気的アクセスを電極に提供することによって何らかの装置に電流を供給可能な何らかの構造に含まれている。
このようなセルを大量生産する一方法には、たとえば積層ポリマーフィルム層等の特殊基板上に水性溶媒のインクおよび/または非水溶媒のインク、および/または他の被膜をパターン状に堆積させる工程を含む。この堆積工程は、特に所望量が膨大である場合、たとえば1つまたは複数の高速ウエブ回転スクリーン印刷機上における電気化学インクの印刷および/または亜鉛箔等の金属箔の積層等によって実行可能である。比較的少量の場合すなわち数百万個以下程度に過ぎない量の場合は、フラットベッドスクリーンを用いたウエブ印刷等の比較的低速の方法が妥当となり得る。数百または数千等、さらに少量の場合は、たとえばシート供給フラットベッド印刷機を利用してもよい。ただし依然として、様々な所望量に対して様々な印刷方法を使用可能である。
インクの印刷および/または固形物の適正な配置の後、セルを完成させることが可能である(たとえば、電解質の添加、封止、ダイ切断、スタック、および/または穿孔、ならびにロール巻き、または印刷機上でシートを用いた場合のスタック)。また、このセル製造プロセスを利用することによって、(1)1つもしくは複数の個別セルの実際の電子的用途との統合、(2)直列もしくは並列に接続された複数のセルを含むバッテリへの統合、またはこれら(1)、(2)の何らかの組み合わせが可能となる。以下、このような装置および対応するプロセスの例を説明するが、その他多くの実施形態も考えられる。
上述の通り、バッテリは、印刷され、可撓性があり、薄型であってもよい。このようなセル/バッテリは、たとえば、特殊なポリマー積層を利用可能な下側膜基板を含み得る。このポリマー積層はたとえば、場合により、両面をポリマーフィルムで囲まれた高水分バリア層を中央に備えた特殊機能を有する。さらに、一方または両方の外表面を印刷可能とすることにより、必要に応じて、情報、ロゴ、指示、ID、通し番号(シリアル番号)、図形(graphics)、またはその他の情報もしくは画像を印刷することもできる。
また、このバッテリが使用される構成に応じて、複数層の基板の1つの層では、バリア被膜に隣接して同時押出可能な熱シール層を特徴とすることも可能である。また、少なくともいくつかの実施形態のセルにおける1つの基板層の一部には、たとえば膜基板の一部に印刷または被膜(coated)あるいは他の方法で適用(applied)されたカーボン等のカソード集電体および/またはアノード集電体を利用することも可能である。また、この集電体の外側コンタクト領域には、必要に応じて、たとえばカーボン、金、銀、ニッケル、亜鉛、または錫等の導電性が比較的高いインクの層を印刷することにより、用途上の接続に対する導電性を向上させることが可能である。
第1の基板および/または第2の基板は、5つの層等の様々な層を含み得る。たとえば、第1の基板の様々な層には、3層の膜と、約0.2ミル厚で約0.1〜0.5ミルの範囲等、比較的薄くすることができる2層のUV硬化ウレタン積層接着剤とを含み得る。一例では、この積層構造は、Curwood Inc.、a Bemis Corporation Company of Oshkosh、WIにより供給可能である。上部膜層としては、たとえばDuPont(OLシリーズ)が提供するセルの内側の熱シール可能な層が可能であり、一例として、約0.00048インチ(たとえば、約0.0002インチ〜0.002インチ)の厚さを有し得る。中間膜層としては、日本の凸版印刷株式会社が供給するGL膜等の高水分バリアポリマー層が可能である。通常、このポリエステル膜は、積層構造の内側に酸化物被膜または金属化被膜を有し得る。この被膜は、真空蒸着酸化物または金属の種類および量に応じて水分透過値を変更可能である。第3の膜層としては、完成セルの外側に配置可能であり、構造層として作用し得るポリエステル層が可能である。この5層構造の構造層としては、配向ポリエステル(OPET)が可能であって、約0.002インチ(たとえば、約0.0005インチ〜0.010インチ)の厚さを有し得る。また、たとえば約0.2ミル厚のウレタン接着剤によってその他の層に積層可能である。この「構造層」としては、たとえばMelinexブランド等、DuPontのポリエステル配向(OPET)膜が可能である。別の材料としては、日本の東洋紡株式会社のものを使用可能である。これは、ポリエステルベースの合成紙であって、白色微小空洞配向ポリエステル(WMVOPET)として指定される。場合によっては、たとえば意図的にセルのガス発生率を高く、ライフサイクルを短くしている場合、より高い透過率の膜を用いることによって、より多くのガスを排出可能とすることにより、セルの膨張を最小限に抑えるのが適切で望ましい。別の例としては、砂漠等の高温乾燥環境における用途または何らかの特殊な産業用途が挙げられる。このような場合は、低透過率のバリア膜を有することによって、バッテリからの過剰な水分損失を防止するのが望ましい場合もある。
ポリマー厚のいずれかまたはすべてを増大することによって、より厚い基板を使用すると、いくつかの利点が考えられる。これらの利点としては、以下の一方または両方が挙げられる。すなわち、基板が厚いと温度に対する感度が低くなるため、セルが印刷機上で良好に処理される。また、セルパッケージは、より堅固かつ強固になる。
上記の仕様に加えて、外側層および内側層はいずれも、インクに対する印刷可能な表面、金属化膜、および/または1つもしくは複数の非常に薄い金属箔を水分バリアとして追加することも可能である。これらには、以下の1つまたは複数が含まれ得る。すなわち、金属バリア(薄い金属箔または真空金属化層)を備えた積層構造は高価となる傾向があり、金属層を備えた積層構造は内部短絡の原因となる可能性があり、金属バリアを備えた積層構造は、たとえばRFIDアンテナの機能等、ある用途の電子機器と干渉する可能性がある。
本明細書に記載の様々な基板は、バリア層(金属または他の材料を含む)の有無に依らず、実に様々なポリマーフィルムで構成可能であり、ポリエステルまたはポリオレフィン等の単層膜または多層膜を利用可能である。ポリエステルは、高温乾燥条件において強度が向上するため、より薄いゲージ膜を使用可能であり、通常は、多段ステーション印刷機での使用に際して容易に伸長しないため、使用に適した材料である。保存期間を非常に長くする必要がある場合および/または環境条件が極端な場合には、多層の積層を変更することによって、たとえばアルミニウムの真空蒸着によって得られる金属化層を酸化物被膜の代わりに含むことも可能である。
あるいは、非常に薄いアルミニウム箔を膜層の構造内あるいは別の位置に積層することによって、コストを低減するとともに、所望の寿命にわたってセルが機能できるようにすることも可能である。
非常に短い寿命が望まれるだけの用途では、セルパッケージは、ポリエステルまたはポリオレフィン等の低コストポリマー基板の膜層を代用することも可能である。様々な基板を結合および/または封止するための感圧接着剤は、積層上の熱シール系により置き換えることができる。たとえば、熱シール被膜等を使用可能であり、そのような材料の一例として、DuPont製のオーブンでの使用が可能な蓋(Ovenable Lidding)(OL)膜で、OL、OL2、またはOL13等のOLシリーズとして指定されるものがある。
少なくともいくつかの実施形態では、水系インクの電気化学層をカソードとして印刷する。そのようなカソード層としては、たとえば二酸化マンガン(MnO2)、カーボン(たとえば、グラファイト)、ポリマーバインダ、および水が挙げられる。また、これら材料のいずれの有無にも依らず、カソード層のその他構成が可能である。カソード集電層を用いる場合は、そのカソード集電体の少なくとも一部にカソード電気化学層を印刷することになり、カソード電気化学層はまずは基板に印刷あるいは貼付される。ただし依然として、カソード集電体は、カソード層の一部を構成していてもよいし、構成していなくてもよい。
アノードに関しては、基板上またはカーボン等の集電体上に亜鉛インクを印刷することによって、アノード層を貼り付けることも可能である。カーボンを使用する場合は、カソードおよび電気ブリッジに使用するカーボン集電体と同じステーションで印刷することも可能である。あるいは、オフライン工程では、場合により剥離ライナを用いた乾燥膜接着層を、亜鉛箔に貼り付けることが可能である。そして、この亜鉛箔をベース基板に積層可能である。
任意選択として、アノードおよびカソードの一方または両方には、デンプンインクまたは類似の材料を印刷する。デンプンインクは、電解質吸収剤として作用することにより、水性電解質溶液をセルに添加した後に電極を「湿潤」状態に保つことが可能である。また、このデンプンインクは、セル反応に用いられる電解質塩および水を含むことも可能である。アノードおよびカソード上には、印刷デンプンの代わりに紙層を用いることも可能である。少なくとも1つの実施形態では、水性電解質の添加を伴う印刷デンプン層の構成は、たとえば各電極の少なくとも一部(たとえば、実質的にすべて)を効果的に覆う印刷可能な粘性液体(ゲルまたはその他何らかの粘性材料を含み得る)で置き換え可能である。2003年9月4日に公開された米国特許公開第2003/0165744A1号には、このような印刷可能なゲルが記載されており、これを本明細書中に援用する。これら粘性の構成には、たとえば本明細書において論じる電解質の調合および濃度を利用可能である。
任意選択として、いくつかの実施形態では、2つの電極を所定の位置に配置した後、(1つまたは複数の)デンプン層の有無に依らず、任意選択としてのセル「ピクチャーフレーム」を追加可能である。これは、多数の異なる方法で実行可能である。一方法としては、たとえば誘電性インクおよび/または接着剤を用いて、この任意選択としてのセルピクチャーフレームを印刷する。別の方法としては、(i)感圧接着剤、あるいは(ii)接着層を含む任意選択としてのポリマーシートまたは積層ポリマーシートを利用し、型打ち、ダイ切断、レーザ切断、または類似の方法によって適当な「ポケット」(1つまたは複数の内部空間)を形成することにより、各単位セルの材料を収容するとともに、装置を接続する電気コンタクトを露出させる。可撓性バッテリは、フレームの有無に依らず形成可能と考えられる。たとえば、電気化学セル用の内部空間を設ける一方法は、フレームにより提供可能であるが、第1の基板および第2の基板を併せて固定することによって、フレームを用いなくても電気化学セル用の内部空間を設けられると考えられる。
ピクチャーフレームの基板に対する良好な封止を確保するとともに、コンタクトフィードスルー(セルの内側からセルの外側への電気的経路を提供)の良好な封止を提供するため、コンタクトフィードスルーおよび基板上には、たとえばフレームの印刷またはポリマーシートの挿入に先立って、たとえばセルフレームと同じパターンでシールまたはコーキング接着剤を印刷することも可能である。このシールまたはコーキング材料としては、感圧および/または感熱のものが可能であり、あるいは、両表面に対する封止を容易化するその他任意の種類の材料も可能である。
誘電性のピクチャーフレームを印刷して乾燥および/または硬化させた後は、フレーム上に感熱シール接着剤を印刷することによって、セルフレームに対する上部基板の良好な封止を可能とすることができる。また、このセルピクチャーフレームは、約0.015インチ厚(約0.003インチ〜0.050インチの範囲)のポリマーフィルムまたは積層膜を含むことも可能である。これらのポリマーフィルムまたは積層膜は、事前に孔開けした後に位置合わせして積層することで上述の事前印刷コーキング接着層と整合した約0.015インチ厚(約0.003インチ〜0.050インチの範囲)のものである。
少なくともいくつかの実施形態においては、電解質として塩化亜鉛(ZnCl2)を選定可能であり、その濃度範囲はたとえば約18重量%〜45重量%である。一例においては、約27%が好ましい場合がある。また、電解質は、たとえばオープンセルに添加可能である。ライン上での処理を容易化するため、この電解質または別の電解質は、たとえばCMCによって、約0.6重量%(約0.05%〜1.0%の範囲)のレベルで濃くすることも可能である。
たとえば、塩化アンモニウム(NH4Cl)、塩化亜鉛(ZnCl2)と塩化アンモニウム(NH4Cl)との混合物、酢酸亜鉛(Zn(C2H2O2))、臭化亜鉛(ZnBr2)、フッ化亜鉛(ZnF2)、酒石酸亜鉛(ZnC4H4O6.H2O)、過塩素酸亜鉛(Zn(ClO4)2.6H2O)、水酸化カリウム、水酸化ナトリウム、または有機物等、他の有用な電解質構成も使用可能である。
最適な電解質は、塩化亜鉛でありうる。塩化亜鉛は、通常直面する一般的な環境条件において優れた電気的性能を提供する。同様に、とりわけ上述の代替的な電解質であればいずれも、たとえば少なくともいくつかの別の実施形態に用いられる約18%〜50%の範囲内で約25%〜45%の範囲の濃度(重量百分率)で使用可能である。このような配合では、一般的な環境条件において許容範囲内の性能を提供可能である。酢酸亜鉛を用いて低温用途の低温性能を向上させる場合には、酢酸亜鉛の濃度として、約31〜33の範囲が許容範囲となることが多い。ただし、約30〜34、約28〜36、約26〜38、ひいては約25〜40重量%の範囲も利用可能である。
塩化亜鉛以外の電解質を使用すると、いくつかの異なる環境条件では、セル/バッテリの電気的性能を向上させることが可能である。たとえば、約32重量%の酢酸亜鉛(F.P.(凝固点)約28℃)は、約32重量%の塩化亜鉛(F.P.約−23℃)よりも凝固点が低い。これらの溶液はいずれも、約27%の塩化亜鉛(F.P.約−18℃)よりも凝固点が低い。たとえば約18〜45重量%または約25〜35重量%の他の酢酸亜鉛濃度についても、凝固点は低くなっている。あるいは、電解質として、水酸化ナトリウム(NaOH)または水酸化カリウム(KOH)等のアルカリ性電解質を用いることにより、いくつかの異なる環境条件では、セル/バッテリの電気的性能を向上させることも可能である。KOH電解質は、導電性がはるかに高いため、セルの性能を大幅に向上可能である。たとえば、KOHが良好に機能する範囲は、約23%〜45%の範囲内の濃度(重量百分率)である。アルカリ性電解質を使用する場合は、ナイロン、ポリオレフィン等の適切かつ化学的に互換性のある材料を可撓性バッテリの上部基板および/または底部基板に利用するのが有益となり得る。
このような電解質構成を塩化亜鉛の代替として、またはセルに使用する様々な混合物において使用すると、低温での性能向上が可能となる。たとえば、約32%の酢酸亜鉛電解質を使用すると、ボルタ電池の低温性能(すなわち、約−20℃未満)が実質的に向上することが分かっている。この種の低温での電気化学セルの性能向上は、たとえば低温環境で使用可能なバッテリ補助RFIDタグならびに/またはスマートアクティブラベルおよび温度タグ等の他の一過性(可搬型)の電動装置の成長ビジネスにおいて利用可能である。
たとえば、食料品、医薬品、血液等、今日輸送されている多くの製品は、低温での保管および輸送条件あるいは低温での動作を必要とする場合がある。このような物品の安全な輸送を確保するため、RFIDタグ、センサ、および/またはディスプレイによって、これらの品目を追跡可能である。これらのタグおよび/またはラベルは、−20℃あるいはそれ未満、たとえば約−23℃、約−27℃、あるいは約−30℃以下で有効に動作するように、電気化学セルおよび/またはバッテリを要する場合がある。
セルパッケージの上側基板は、特殊な積層ポリマーフィルムを利用することも可能である。上層は、感圧接着剤(PSA)ならびに/または事前に印刷した感熱シール接着剤、もしくは上側基板および下側基板の両者の熱シール層のみによって、セルフレームのエッジ周りで封止することにより、内部コンポーネントをセルフレーム内に制限する。
上述の構成としては、湿潤セル構成が可能である。ただし、類似のセル構成を使用することによって、バッテリを、液体の適用前の保存期間を長くすることができるという利点がある保存セル構成(reserve cell construction)とすることも可能である。。印刷可能な可撓性塩化亜鉛薄型セルは、環境に配慮して作製される。
この技術を使用可能な装置は、広範囲に及ぶ。比較的低い電力を利用する装置または寿命が1〜3年、場合によりそれ以上に限られた装置は、本明細書に記載した種類の薄型セル/バッテリを用いて機能することも可能である。上記段落および以下に説明するセルは、安価に大量生産できる場合が多く、たとえば使い捨ての製品に使用可能である。低コストのため、以前は費用対効果が良くなかったが、現在では商業的に実現可能な用途に適用可能である。
本出願に係る電気化学セル/バッテリでは、以下の利点のうちの1つまたは複数が考えられる。
・フラットで厚さが比較的均一である(エッジが中央よりも薄い)。
・比較的薄い。
・フラットで厚さが比較的均一である(エッジが中央とほぼ同じ厚さ)。
・可撓性がある。
・多くの幾何学的形状が可能である。
・容器が封止されている。
・単純な構成である。
・高速かつ大量生産用に設計されている。
・低コストである。
・様々な温度で性能の信頼性が高い。
・低温性能が良好である。
・使い捨て可能で環境に優しい。
・セルコンタクト/バッテリコンタクトがいずれも、両方の表面あるいは同じ表面に設けられている。
・セルコンタクト/バッテリコンタクトがいずれも、バッテリ外部の様々な位置に設けることが可能である。
・用途への組み立てが容易である。
・電子的用途の作製と同時に連続プロセスへの統合を容易に行える。
以上、本出願のいくつかの実施形態に係る様々なセル構成の概要を説明したが、以下では、図面を参照してさらに詳細を説明する。また、セル製造、印刷、および/または組み立てのためのセルおよびバッテリの生産プロセスについても説明する。
一例では、比較的高速かつ高出力の製造を考える場合は、たとえば50リニアフィート/分等の比較的高い速度について考える場合には、複数のウエブを使用可能である。複数のウエブは、概して連続させることが可能であり、既知のウエブ製造機器で利用可能であることが理解されるべきである。第1のウエブは、0.001インチ以下〜0.010インチ、好ましくは約0.002〜0.006インチと比較的薄くすることが可能であり、可撓性ベース基板は、多層の積層構造または単層の材料を含む。一例では、多層構造は、5つの層を含み得る。あるいは、単層材料は、カプトン、ポリオレフィン、またはポリエステル等の様々な材料を含み得る。また、0.001インチの層が薄過ぎで、印刷機および/または他の工程において効率的に取り扱うことができない場合は、この薄い基板層に、低タクトの感圧接着層を備えたより厚い使い捨て支持層を積層することも可能である。また、この0.001インチの基板層は、内側表面上で水バリアとして作用する非常に薄い酸化物層を備えた2層以上から作製することも可能である。使い捨て支持層は、印刷工程および組み立て工程が完了した後に除去することも可能である。
第2のウエブとしては、約0.003〜0.030インチ厚、好ましくは約0.006〜0.015インチ厚のPVCまたはポリエステル膜を含む比較的厚い積層構造も可能である。この第2のウエブは、一方または両方の面上に、約1〜5ミル厚の感圧接着剤の層(剥離ライナなし)を有し得る。この第2のウエブの積層構造は、完成後に第1のウエブに貼り付けることが可能である。その追加または代替として、第2のウエブを、任意の種類の機械的手段を用いてパターン切断することにより、セル活物質用の空洞およびセルコンタクト/バッテリコンタクト用の任意選択としての空洞を用意することが可能である。第3のウエブとしては、第1のウエブと同一および/または類似の比較的薄い積層構造が可能である。完成した3つのウエブ構造は、一方の面に感圧接着剤を有することによって、個々の装置アセンブリをラベルとして適用できるようにしてもよい。セル/バッテリは、同時係属出願である2005年4月20日に出願された米国出願第11/110,202号、2006年4月24日に出願された米国出願第11/379,816号、2010年6月21日に出願された米国出願第12/809,844号、2011年3月30日に出願された米国出願第13/075,620号、2012年9月24日に出願された米国出願第13/625,366号、および2013年5月21日に出願された米国出願第13/899,291号、ならびに発行済みの米国特許第8,029,927号、第8,268,475号、第8,441,411号、および第8,574,745号等に記載されている種類の薄いセルであってもよく、これらすべてを本明細書中に援用する。
セルの構成、セルの用途、および/またはセルの環境に応じて、基板のバリア特性を変更すると都合が良い。利用可能な透湿率の範囲が広いことから、必要に応じて、特定の用途および構成ごとにバリア層を選定可能である。場合によっては、たとえば意図的に、セルが高いガス発生率および/または短い寿命を有するようにしている場合、より高い透過率の膜を用いることによって、より多くのガスを排出可能とすることにより、セルの膨張を最小限に抑えるのが適切で望ましい。バリア層は、水の損失を最小限に抑えつつ、通常の電気化学反応で発生したガスを排出して薄いセルが膨張する可能性を低くできるように設計されている。別の例として、保存期間が長い用途または砂漠等の高温乾燥環境における用途が挙げられる。このような場合は、低透過率のバリア膜を有することによって、セルからの過剰な水分の損失を防止するのが望ましい場合もある。第1の基板層および第2の基板層の少なくとも一方は、その第1の基板層または第2の基板層の複数の積層を通してガスを排出可能である一方、水蒸気の消散を抑制(たとえば、最小化)するガス透過率を有する酸化物バリア層を含むその複数の積層を備えることが可能である。その追加または代替として、酸化物被膜水分バリア層は、被覆層の複数の積層を通して水蒸気を外部環境に排出可能な水蒸気透過率を有することができ、金属箔層を備えていなくてもよい。酸化物バリア層は、所望のガス透過率および/または水蒸気透過率を与えるように設計可能であることから、ガスおよび/または水分に対して非気密(非水密)にバッテリを封止することが理解される。
積層膜基板は、例示的な構成の種々実施形態を利用可能である。下側積層膜層および上側積層膜層は、ほとんどの場合およびほとんどの用途に対して、同じ材料が可能である。少なくとも1つの実施形態では、これらの膜層は、たとえば5層の積層膜で構成可能である。別の例では、積層膜基板は、4つの層を有し得る。セルの内側に配置された上部層は、一例として約0.48ミル(約0.2〜5.0ミル)の厚さを有し、以下のバリア特性を有する熱シール可能な可撓性ウエブを提供する高水分バリアポリマー層である。
・約30℃および70%の相対湿度における24時間当たりの酸素透過率が100平方インチ当たり約0.045cm未満である。
・約40℃および90%の相対湿度における24時間当たりのMVTRが100平方インチ当たり水約0.006〜0.300gである。
通常、このポリエステル膜は、積層構造の内側に酸化物被膜または金属化被膜を有する。これらポリマー(ポリエステル)ベースのバリア膜は、真空蒸着酸化物または金属の種類および量に応じて水分透過値を変更可能であり、底部のポリエステル層に積層可能であって、ウレタン接着剤とともに構造層として作用する。これら基板の内側層は、熱シール層を含み得る。別の高水分バリアとしては、以下のバリア特性を有する熱シール可能な可撓性ウエブも可能である。
・約73°Fおよび50%の相対湿度における24時間当たりの酸素透過率が100平方インチ当たり約0.045cm未満である。
・約100°Fおよび90%の相対湿度における24時間当たりのMVTRが100平方インチ当たり水約0.30g未満である。
別の例では、多層構造の外側層(または構造層)は、たとえば約0.1ミル厚のウレタン接着剤によって他の層に積層された約2.0ミル(約0.5〜10.0ミル)の配向ポリエステル(OPET)の層を含み得る。この「構造層」としては、ポリエステル配向(OPET)膜または白色微小空洞配向ポリエステル(WMVOPET)として指定されるポリエステルベースの合成紙が可能である。
ポリマー厚のいずれかまたはすべてを増大することによって、より厚い基板を使用すると、いくつかの利点が考えられる。これらの利点としては、以下の一方または両方が挙げられる。すなわち、基板が厚いと温度に対する感度が低くなるため、セルが印刷機上で良好に処理される。また、セルパッケージは、より堅固かつ強固になる。
上記の仕様に加えて、外側層および内側層の一方または両方は、必要とされるインクに対する印刷可能な表面を追加することも可能である。内側層は機能性インク用(集電体および/または電気化学層)に使用する一方、外側層は、必要に応じてグラフィックインク用に使用可能である。封止系を有するフラットセル構成では、金属化膜ならびに/または1つもしくは複数の非常に薄い金属箔を水分バリアとして備える積層構造を利用する場合がある。金属層を用いるこのような構造は、上述の実施形態のうちのいくつかに使用する構成よりも水分バリア特性が優れている場合があるとは言え、欠点もいくつか存在する場合がある。これらには、以下の1つまたは複数が含まれ得る。すなわち、金属バリア(薄い金属箔または真空金属化層)を備えた積層構造は高価となる傾向があり、金属層を備えた積層構造は内部短絡の原因となる可能性がある。また、金属バリアを備えた積層構造は、たとえばRFIDアンテナの機能等、ある用途の電子機器と干渉する可能性がある。
膜基板は、バリア層(金属または他の材料を含む)の有無に依らず、実に様々なポリマーフィルムで構成可能であり、ポリエステルまたはポリオレフィン等の単層膜または多層膜を利用可能である。ポリエステルは、強度が高いためより薄いゲージ膜を使用可能であり、通常は、多段ステーション印刷機での使用に際して容易に伸長しないため、使用に適した材料である。膜層または積層構成中の層のうちの1つまたは複数としては、ビニル、セロファン、あるいは紙も使用可能である。保存期間を非常に長くする必要がある場合および/または環境条件が極端な場合には、多層の積層ポリマーを変更することによって、たとえばアルミニウムの真空蒸着によって得られる金属化層を酸化物被膜の代わりに含むことも可能である。
あるいは、非常に薄いアルミニウム箔を層としてなど膜層の構造内に、あるいは別の位置に積層することも可能である。このような変更により、すでに低い水分損失を低減して、実質的にゼロにすることも可能である。一方、保存期間および/または動作寿命が比較的短い用途の場合は、コストを低減するとともに、必要とされる寿命の間、セルが機能できるようにする低効率の層によって高価なバリア層を置き換えることも可能である。
非常に短い寿命しか必要とされない用途では、セルパッケージは、ポリエステルまたはポリオレフィン等の低コストポリマー基板の膜層を代用することも可能である。フレームを上部基板および下側基板に接着するための感圧接着剤シール系は、積層上の熱シール系により置き換えることができる。
上側積層基板および/または下側積層基板の簡略化した構成では、積層バリア層は、たとえばウレタン接着層とともに積層可能である。あるいは、基板には、バリア層上のバリア被膜である別の層を設けることも可能である。また、複数の層は、ウレタン接着層とともに積層することも可能である。
あるいは、セルの基板には、例示的な7層の積層基板を使用することも可能である。熱シール層は、接着層を用いて上記構造に積層可能である。およそ50ゲージの熱シール層としては、ポリエステルなどのポリマーフィルム上に、非晶質ポリエステル(APETまたはPETG)、半結晶ポリエステル(CPET)、ポリ塩化ビニル(PVC)、またはポリオレフィンポリマー等の熱シール被膜を含む複合層が可能である。これにより、上述のセルの上部基板および/または底部基板は、7層構成となる。様々な層の厚さにより、これらの構造のいずれか(それぞれ、3層、4層、および7層の積層)は、これら積層の総厚としては、少なくともいくつかの実施形態では、約0.003インチで約0.001〜0.015インチの範囲も可能である。あるいは、異なる基板構成も利用可能であり、所望の用途および品質に応じて層の数を増減可能である。
本明細書に記載の様々な導電性インクは、カーボン、銀、金、ニッケル、銀で被膜した銅、銅、塩化銀、亜鉛、および/またはこれらの混合物等、様々な種類の導電性材料に基づくことも可能である。たとえば、導電性および可撓性に関して有用な特性を示すこのような材料としては、銀インクがある。さらに、印刷回路の一部となり得る様々な回路、電気的経路、アンテナ等は、ポリエステル基板等のポリマー上に積層されたアルミニウム、銅、または同様の種類の金属箔をエッチングすることによって作製可能である。これは、エッチングまたは印刷のいずれに関わらず、様々な種類(サイズおよび周波数)の経路および/またはアンテナにより実行可能である。
薄型の印刷可撓性電気化学セルは、印刷カソード集電体(たとえば、高導電性のカーボン製カソード集電体)上に積層された印刷カソードを備える。この印刷カソードに隣接して、印刷または箔ストリップのアノードが配置される。同時係属出願である2005年4月20日に出願された米国出願第11/110,202号、2006年4月24日に出願された米国出願第11/379,816号、2010年6月21日に出願された米国出願第12/809,844号、2011年3月30日に出願された米国出願第13/075,620号、2012年9月24日に出願された米国出願第13/625,366号、および2013年5月21日に出願された米国出願第13/899,291号、ならびに発行済みの米国特許第8,029,927号、第8,268,475号、第8,441,411号、および第8,574,745号には、この種の電気化学セル/バッテリが記載されており、それらの開示内容を本明細書中に援用する。また、電気化学セル/バッテリは、アノードおよびカソードの全部または一部を覆うセパレータに投入される粘性またはゲル状の電解質を含むことも可能である。また、上部積層は次いでピクチャーフレーム上に封止されうる。この種の電気化学セルは、印刷(たとえば、印刷機の使用)によって容易に作製されるように設計されており、たとえば、セル/バッテリを電子的用途と直接統合可能である。
図5〜図8に示すように、電流を生成する可撓性バッテリ2000および3000は、様々な詳細図で図示される。明確には記載していないが、可撓性バッテリは、本明細書に記載のバッテリ構造または方法のいずれかを含み得る。1つまたは複数のセルを含む可撓性バッテリは、単一の基板の単一の面上に印刷されている(明確化のため、上部基板は図示していない)。バッテリの様々な部分は、基板の両面に印刷可能であるものの、基板の単一の面上にバッテリを印刷することによって費用対効果がより高くなり得ることが理解される。また、バッテリは、要素ごとに印刷プロセスを用いることによって形成可能であるが、積層、接着剤、材料ストリップ等、要素の一部または全部を非印刷プロセスにより設けることも可能である。
バッテリは、薄型の印刷可撓性電気化学セルを備え、そのセルは、印刷カソードを含む任意選択としての封止「ピクチャーフレーム」構造を含んでいてもよい。印刷カソードは、印刷カソード集電体(たとえば、高導電性のカーボン製カソード集電体)上に積層される。印刷カソードに隣接して、印刷または箔ストリップのアノードが配置される。。また、電気化学セル/バッテリは、アノードおよびカソードの全部または一部を覆うセパレータに投入される粘性またはゲル状の電解質を含む。また、上部積層は次いでピクチャーフレーム上に封止されうる。この種の電気化学セルは、印刷(たとえば、印刷機の使用)によって容易に作製されるように設計されており、たとえば、セル/バッテリを電子的用途と直接統合可能である。
他の様々な基板をスペーサフレームとして利用可能である。たとえば、第3の基板は様々な材料で構成可能であり、例えば約0.0005インチ〜0.030インチ厚、好ましくは約0.005インチ〜0.015インチのPVCまたはPET膜で構成可能である。これらのPVCまたはPET膜は、剥離ライナを備えた約0.003インチ厚(0.001インチ〜0.005インチ)の感圧接着剤(PSA)の2層間に挟まれる(すなわち、介装される)。また、スペーサは、硬化誘電体またはその他何らかの硬化法および/もしくは乾燥法によって印刷することも可能である。Acheson ColloidのPM030等であるこの材料は、感圧接着剤とすることも可能であり、場合によっては、余分な接着剤の層を印刷する必要がなくなる。
セル/バッテリの製造プロセスのさらなる効率化および/またはスケールメリットの拡大のため、セル/バッテリは、概して連続したウエブを用い、オープンリール式印刷プロセスにおいて製造することにより、高速かつ低コストの生産を行うことが可能である。例示的な製造手順を以下の段落に記載する。この例示的な手順においては、ロール・ツー・ロール設定を動作させる高速印刷機と互換性のある多数のステーションをセル/バッテリが通過する。本明細書においては詳述していないが、この処理および組み立ては、可撓性バッテリの製造、またはそのバッテリが給電する電気コンポーネント等の要素の製造と統合することも可能である。
利用可能な印刷機によれば、セルは、たとえば所与の印刷機上で1回の通過または複数回の通過により作製することも可能である。一例としては、ウエブ上での個々のセルを2列とする。ただし、列数は、印刷機で処理可能な、単位セルのサイズおよびウエブの最大幅のみに限定される。また、工程数が非常に多いことから、長くて複雑な印刷機を利用することもありうるため、これら工程の一部および材料の一部の変更ならびに/または1つもしくは複数の印刷機の複数回の通過も可能である。さらに、印刷工程のいずれかまたはすべては、フラットベッドスクリーンあるいは回転スクリーンステーション等のスクリーン印刷により実行可能である。また、当業者であれば、6つ以上のステーションを備えた1つの印刷機は、入手および/または動作が困難であるため、以下では、1つまたは複数の印刷機あるいは1つの印刷機の複数回の通過としてプロセスを論じることも可能であることが理解されよう。
製造中は、任意選択としての様々な工程を行ってもよいし、行わなくてもよい。たとえば、任意選択としての工程には、ウエブの熱安定化およびグラフィックの印刷(ウエブの外表面上へのロゴ、コンタクトの極性、印刷コード、および登録マークの追加を含み得る)の一方または両方を含み得る。これら任意選択としての印刷工程をウエブに行う場合は、ウエブをひっくり返して、内側表面(すなわち、熱シール層)に機能性インクを印刷可能である。
当業者であれば、使用可能な方法、材料、および工程順序が多数存在し、それらよりも多いか、または少なく、同様または異なる数のステーションを利用することも可能であることが理解されよう。同時係属出願である2005年4月20日に出願された米国出願第11/110,202号、2006年4月24日に出願された米国出願第11/379,816号、2010年6月21日に出願された米国出願第12/809,844号、2011年3月30日に出願された米国出願第13/075,620号、2012年9月24日に出願された米国出願第13/625,366号、および2013年5月21日に出願された米国出願第13/899,291号、ならびに発行済みの米国特許第8,029,927号、第8,268,475号、第8,441,411号、および第8,574,745号には、フラットセルおよびバッテリの様々な設計および製造方法が記載されており、これらすべてを本明細書中に援用する。
一般的に、本明細書に記載の電気化学セルはそれぞれ、約1.5Vを提供可能である。ただし、より高い電圧および/または高容量が必要な場合は、多くの電気化学セルを電気的に結合することが可能である。たとえば、2つの1.5V単位セルを直列に接続することによって、3Vのバッテリが得られる。ただし、電圧が異なる単位セルの使用ならびに/または異なる数のセルの直列および/もしくは並列での組み合わせによって、他の電圧および/または電流を得ることが可能である。また、様々な電気化学系をカスタマイズすることによって、様々なバッテリ構成を得ることも可能である。様々なセルを用いてより高い電圧を得る場合は、各バッテリのすべてのセルを同じ電気化学系とするのが好ましい。このように、より高い電圧を使用する用途では、単位セルを直列に接続可能である一方、より大きな電流および/または容量が必要な用途では、単位セルを並列に接続可能である。また、両者を使用する用途では、直列に接続され、さらに並列に接続された様々なセル群を利用可能である。このように、各種単位セルおよび/またはバッテリ構成を用いることによって、様々な電圧および電流を使用する各種用途に対応可能である。
また、本明細書に記載の新規なセルは、概して非直線的な形状を有することができ、理論抵抗は、集電体高さを集電体領域の最も狭い幅で除算することによって同様に決定可能であることが理解される。ただし、概して非直線的な形状を使用する場合、高さおよび幅はそれぞれ、有効高さおよび有効幅によって決定可能である。たとえば、有効高さまたは幅としては、平均高さまたは平均幅、あるいは概して直線的な形状の高さおよび幅の測定値として近似可能な数学的に調整した高さおよび幅が可能である。
薄型の印刷可撓性バッテリには、多くの潜在的な用途が可能であり、例として、以下に示す一般的なカテゴリのうちの1つまたは複数を含み得る。
・RFIDアセンブリ;
・広告および販促;
・玩具,ノベルティ,書籍,グリーティングカード,およびゲーム;
・(スマートRFIDタグ)等の在庫追跡および管理;
・セキュリティタグ;
・温度、湿度等の状態指標;
・薬物送達、創傷治癒、疼痛管理、および/または美容のための電気泳動等の電気的機能を適用する皮膚パッチ;
・スマートおむつ,失禁用製品,健康データ(体温等)の記録ならびに無線送信および/もしくは無線受信を行う電子機器等の健康管理用品。
以上、上述の例示的な実施形態を参照して、本発明を説明した。本明細書を読んで理解すれば、改良および変更が想到されるであろう。本発明の1つまたは複数の態様を包含する例示的な実施形態は、添付の特許請求の範囲に含まれることを条件として、このようなすべての改良および変更を含むことを意図している。

Claims (23)

  1. 電流を生成する少なくとも1つの電気化学セルを含む可撓性バッテリであって、
    一対の対向側部を含む第1の基板と、
    第2の基板と、
    前記第1の基板上の前記一対の対向側部の一方に沿って設けられ、乾燥インクまたは硬化インクで形成されたカソード集電層と、
    前記カソード集電層上に設けられ、乾燥インクまたは硬化インクで形成されたカソード層と、
    前記第1の基板上の前記一対の対向側部の他方に沿って設けられ、前記カソード層と同一平面内に配設されたアノード層と、
    前記カソード層および前記アノード層の両者と接触する液体電解質を含む電解質層であり、前記少なくとも1つの電気化学セルの外周に形成される外側シール領域により前記第1の基板が前記第2の基板に接続および封止されることによって前記電解質を含む内部空間が形成されるとともに、前記カソード層および前記アノード層の少なくとも主要部が前記内部空間に含まれる、電解質層と、
    前記カソード集電層に対して電気的に結合されるとともに、前記第1の基板の前記一対の対向側部の前記一方に達するように配設された第1の電極コンタクトと、
    前記アノード層に対して電気的に結合されるとともに、前記第1の基板の前記一対の対向側部の前記他方に達するように配設された第2の電極コンタクトと、を備え、
    前記カソード集電層が、平方数が5以下となるような高さおよび幅を有する形状を含み、
    前記平方数が、前記第1の基板の前記一対の対向側部の前記一方と前記他方との間の方向に延びる前記カソード集電層の高さを、前記一対の対向側部の前記一方に沿った方向に延びる前記カソード集電層の幅で除算することによって決定されるとともに、
    前記カソード集電層は、前記外側シール領域の上面の下で、前記第1の基板の前記一対の対向側部の前記一方に沿って延びて、少なくとも部分的に前記第1の電極コンタクトを形成するとともに、
    前記第1の基板が、貫通して延びる切り出し領域を含むことによって、前記第1の基板を前記第2の基板に接続および封止した後に前記第1の電極コンタクトが前記切り出し領域を介して露出している、
    可撓性バッテリ。
  2. 前記カソード集電層が、前記平方数が1以下となるような高さおよび幅を有する形状を含む、請求項1に記載の可撓性バッテリ。
  3. 前記アノード層と前記第1の基板との間に、前記第1の基板上の前記一対の対向側部の前記他方に沿って設けられたアノード集電層をさらに備え、
    前記カソード集電層および前記アノード集電層が同一平面内に配設されている、請求項1に記載の可撓性バッテリ。
  4. 前記第2の電極コンタクトが、前記アノード集電層に対して電気的に結合された、請求項3に記載の可撓性バッテリ。
  5. 前記アノード層および前記アノード集電層の少なくとも一方が、乾燥インクまたは硬化インクで形成されている、請求項3に記載の可撓性バッテリ。
  6. 前記アノード層が、印刷された亜鉛を含む、請求項5に記載の可撓性バッテリ。
  7. 前記アノード集電層が、平方数が5以下となるような高さおよび幅を有する形状を含み、
    前記平方数が、前記第1の基板の前記一対の対向側部の前記一方と前記他方との間の方向に延びる前記アノード集電層の高さを、前記一対の対向側部の前記他方に沿った方向に延びる前記アノード集電層の幅で除算することによって決定される、請求項3に記載の可撓性バッテリ。
  8. 前記第1の基板と前記第2の基板との間に介装され、前記第1の基板を前記第2の基板に接続および封止することによって前記内部空間を形成するフレームをさらに備えた、請求項1に記載の可撓性バッテリ。
  9. 前記フレームが、硬化接着インク、乾燥接着インク、および感圧接着剤のうちの少なくとも一つ含む、請求項8に記載の可撓性バッテリ。
  10. 前記第1の基板が、貫通して延びる第2の切り出し領域を含むことによって、前記第1の基板を前記第2の基板に接続および封止した後に前記第2の電極コンタクトが前記第2の切り出し領域を介して露出している、請求項1に記載の可撓性バッテリ。
  11. 前記電解質が、塩化亜鉛(ZnCl2)の水溶液を含む、請求項1に記載の可撓性バッテリ。
  12. 前記電解質が、水酸化ナトリウム(NaOH)または水酸化カリウム(KOH)の少なくとも一方を含むアルカリ性電解質を含む、請求項1に記載の可撓性バッテリ。
  13. 電流を生成する少なくとも2つの電気化学セルを含む可撓性バッテリであって、
    一対の対向側部を含む第1の基板と、
    第2の基板と、
    第1のカソード集電層、前記第1のカソード集電層上の第1のカソード、および第1のアノードを含む前記第1の基板上の第1の電気化学セルであり、前記第1のカソード集電層が、前記第1の基板上の前記一対の対向側部の一方に沿って設けられた、第1の電気化学セルと、
    第2のカソード集電層、前記第2のカソード集電層上の第2のカソード、および第2のアノードを含む前記第1の基板上の第2の電気化学セルであり、前記第2のカソード集電層が、前記第1の基板上の前記一対の対向側部の前記一方に沿って設けられた、第2の電気化学セルと、
    前記第1の電気化学セルおよび前記第2の電気化学セルとそれぞれ接触する第1の液体電解質および第2の液体電解質であり、前記第2の基板が前記第1の基板に接続されることによって、前記第1の液体電解質および前記第2の液体電解質をそれぞれ含む第1の内部空間および第2の内部空間が形成された、第1の液体電解質および第2の液体電解質と、
    前記第1の電気化学セルを前記第2の電気化学セルに対して並列に電気的に結合する第1の電気ブリッジと、
    前記第1のカソード集電層に対して電気的に結合されるとともに前記第1の基板の前記一対の対向側部の前記一方に達するように配設された第1の電極コンタクトと、
    前記第1のアノード層に対して電気的に結合されるとともに前記第1の基板の前記一対の対向側部の他方に達するように配設された第2の電極コンタクトと、を備え、
    前記第1のカソード集電層が、平方数が5以下となるような高さおよび幅を有する形状を含み、
    前記平方数が、前記第1の基板の前記一対の対向側部の前記一方と前記他方との間の方向に延びる前記第1のカソード集電層の高さを前記一対の対向側部の前記一方に沿った方向に延びる前記第1のカソード集電層の幅で除算することによって決定されており
    前記第2のカソード集電層も、平方数が5以下となるような高さおよび幅を有する形状を含み、前記平方数が、前記第1の基板の前記一対の対向側部の前記一方と前記他方との間の方向に延びる前記第2のカソード集電層の高さを前記一対の対向側部の前記他方に沿った方向に延びる前記第2のカソード集電層の幅で除算することによって決定されている
    可撓性バッテリ。
  14. 前記第1の電気化学セルの前記第1のアノード層と前記第1の基板との間に設けられた第1のアノード集電層と、前記第2の電気化学セルの前記第2のアノード層と前記第1の基板との間に設けられた第2のアノード集電層と、をさらに備え、
    前記第1のアノード集電層は、前記第1の基板の前記一対の対向側部の前記他方に沿って設けられ、
    前記第2のアノード集電層は、前記第1の基板の前記一対の対向側部の前記他方に沿って設けられている、請求項13に記載の可撓性バッテリ。
  15. 前記第1の電気ブリッジが、前記第1のカソード集電層と前記第2のカソード集電層とを電気的に結合し、前記可撓性バッテリが、前記第1のアノード集電層と前記第2のアノード集電層とを電気的に結合する第2の電気ブリッジをさらに備えた、請求項14に記載の可撓性バッテリ。
  16. 前記第1の電極コンタクトが前記第1の電気ブリッジ上に設けられ、前記第2の電極コンタクトが前記第2の電気ブリッジ上に設けられた、請求項15に記載の可撓性バッテリ。
  17. 前記第1のアノード集電層が、平方数が5以下となるような高さおよび幅を有する形状を含み、前記平方数が、前記第1の基板の前記一対の対向側部の前記一方と前記他方との間の方向に延びる前記第1のアノード集電層の高さを前記一対の対向側部の前記他方に沿った方向に延びる前記第1のアノード集電層の幅で除算することによって決定されており、
    前記第2のアノード集電層も、平方数が5以下となるような高さおよび幅を有する形状を含み、前記平方数が、前記第1の基板の前記一対の対向側部の前記一方と前記他方との間の方向に延びる前記第2のアノード集電層の高さを前記一対の対向側部の前記他方に沿った方向に延びる前記第2のアノード集電層の幅で除算することによって決定されている、請求項14に記載の可撓性バッテリ。
  18. 前記第1のカソード集電層および前記第2のカソード集電層の両者が、前記第1の基板の前記一対の対向側部の同じ前記一方に沿って配設され、前記第1のアノードおよび前記第2のアノードの両者が、前記第1の基板の前記一対の対向側部の同じ前記他方に沿って配設された、請求項13に記載の可撓性バッテリ。
  19. 前記第1のカソード層および前記第1のアノード層が同一平面内に配設され、前記第2のカソード層および前記第2のアノード層が同一平面内に配設されている、請求項13に記載の可撓性バッテリ。
  20. 前記第1のカソード集電、前記第2のカソード集電、前記第1のカソード、前記第2のカソード、前記第1のアノード、および前記第2のアノードがすべて、硬化インクまたは乾燥インクを含む、請求項13に記載の可撓性バッテリ。
  21. 前記第1の基板上に第3の電気化学セルおよび第4の電気化学セルをさらに備え、
    前記第3の電気化学セルおよび前記第4の電気化学セルは、前記第1のカソード集電層および前記第2のカソード集電層に対して電気的に結合されたカソード集電層をそれぞれ含む、請求項13に記載の可撓性バッテリ。
  22. 前記第1の液体電解質および前記第2の液体電解質が、塩化亜鉛(ZnCl2)の水溶液を含む、請求項13に記載の可撓性バッテリ。
  23. 前記第1の液体電解質および前記第2の液体電解質が、水酸化ナトリウム(NaOH)または水酸化カリウム(KOH)の少なくとも一方を含むアルカリ性電解質を含む、請求項13に記載の可撓性バッテリ。
JP2015544206A 2012-11-27 2013-11-27 バッテリセル構成 Active JP6178428B2 (ja)

Applications Claiming Priority (3)

Application Number Priority Date Filing Date Title
US201261730083P 2012-11-27 2012-11-27
US61/730,083 2012-11-27
PCT/US2013/072259 WO2014085604A1 (en) 2012-11-27 2013-11-27 Battery cell construction

Publications (2)

Publication Number Publication Date
JP2015535651A JP2015535651A (ja) 2015-12-14
JP6178428B2 true JP6178428B2 (ja) 2017-08-09

Family

ID=50773571

Family Applications (1)

Application Number Title Priority Date Filing Date
JP2015544206A Active JP6178428B2 (ja) 2012-11-27 2013-11-27 バッテリセル構成

Country Status (4)

Country Link
US (1) US9444078B2 (ja)
EP (1) EP2926401B1 (ja)
JP (1) JP6178428B2 (ja)
WO (1) WO2014085604A1 (ja)

Families Citing this family (12)

* Cited by examiner, † Cited by third party
Publication number Priority date Publication date Assignee Title
US10396365B2 (en) 2012-07-18 2019-08-27 Printed Energy Pty Ltd Diatomaceous energy storage devices
KR102070369B1 (ko) * 2015-09-03 2020-01-28 주식회사 엘지화학 케이블형 이차전지 및 이의 제조방법
WO2018147803A1 (en) * 2017-02-09 2018-08-16 Agency For Science, Technology And Research A liquid sensor for a diaper and method of manufacturing the same
TWI639269B (zh) 2017-09-29 2018-10-21 輝能科技股份有限公司 可撓電池
US11276885B2 (en) * 2018-01-16 2022-03-15 Printed Energy Pty Ltd Thin film-based energy storage devices
JP6813016B2 (ja) * 2018-11-29 2021-01-13 昭和電工マテリアルズ株式会社 アルカリ蓄電池及びアルカリ蓄電池用電解液
US11171328B2 (en) 2019-03-01 2021-11-09 Imprint Energy, Inc. Solvent-free electrochemical cells with conductive pressure sensitive adhesives attaching current collectors
RU2716277C1 (ru) * 2019-11-05 2020-03-11 Акционерное общество "Литий-Элемент" Способ изготовления заготовок положительного электрода цилиндрических химических источников токов
RU2718955C1 (ru) * 2019-12-17 2020-04-15 Акционерное общество "Литий-Элемент" Способ изготовления заготовки положительного электрода призматических химических источников тока
US11637328B2 (en) * 2019-12-18 2023-04-25 New Jersey Institute Of Technology Methods and devices for high-capacity flexible, printable, and conformal periodate and iodate batteries
CN111048735B (zh) * 2019-12-28 2021-05-14 横店集团东磁股份有限公司 一种自控温-限流锂离子电池极片及其制备方法和用途
US11479439B2 (en) * 2020-08-11 2022-10-25 Anderson Travis Holdings, LLC Unidirectional locking spool

Family Cites Families (275)

* Cited by examiner, † Cited by third party
Publication number Priority date Publication date Assignee Title
US629325A (en) 1897-07-29 1899-07-25 Electric Power Dev Co Secondary battery.
US629372A (en) 1898-08-29 1899-07-25 Electric Power Dev Co Storage battery.
FR806723A (fr) 1934-08-25 1936-12-23 Maxolite Holdings Ltd Perfectionnement aux batteries sèches
US2480531A (en) 1946-04-03 1949-08-30 Burgess Battery Co Flat type dry cell
US2637757A (en) 1951-09-05 1953-05-05 Burgess Battery Co Deferred action battery
US2688649A (en) 1951-12-14 1954-09-07 Bjorksten Res Lab For Electroc Printed battery and method for making
US2905738A (en) 1955-12-14 1959-09-22 Yardney International Corp Battery electrode structure
US2903498A (en) 1957-11-25 1959-09-08 Pertrix Union Gmbh Primary dry cell
US3006980A (en) 1959-08-21 1961-10-31 Ethyl Corp Printed battery
US3230115A (en) 1962-11-16 1966-01-18 Tamminen Pentti Juuse Printed battery and method of making the same
US3375136A (en) 1965-05-24 1968-03-26 Army Usa Laminated thin film flexible alkaline battery
JPS5018932B1 (ja) 1968-10-28 1975-07-03
US3980497A (en) 1970-08-03 1976-09-14 The Gates Rubber Company Separators for alkaline batteries
CA962326A (en) 1970-11-05 1975-02-04 Sherritt Gordon Mines Limited Process for making porous electrode plates
US3770504A (en) 1970-12-21 1973-11-06 Esb Inc High discharge rate multicell battery
US3847669A (en) 1971-10-01 1974-11-12 Union Carbide Corp Reduced mercury containing zinc alkaline cells
US3954506A (en) 1971-11-16 1976-05-04 Polaroid Corporation Zinc anode and composition and method for producing same
US4427748A (en) 1973-10-03 1984-01-24 Polaroid Corporation Planar battery comprising a terminal plate having gas venting orifice covered with a layer of gas permeable material
US4001467A (en) 1973-10-23 1977-01-04 Polaroid Corporation Method for producing zinc anode
US4181778A (en) 1974-02-15 1980-01-01 Polaroid Corporation Novel battery anode
US3988168A (en) 1974-06-10 1976-10-26 Polaroid Corporation Flat battery and manufacture thereof
US4152825A (en) 1974-06-10 1979-05-08 Polaroid Corporation Method of making a flat battery
FR2278167A1 (fr) 1974-07-12 1976-02-06 Accumulateurs Fixes Boitier pour generateur electrochimique de faible encombrement
US3901732A (en) 1974-07-18 1975-08-26 Union Carbide Corp Thin flat cell construction having a gas-permeable coated perforated anode
US4007472A (en) 1974-08-08 1977-02-08 Polaroid Corporation Flat battery with dry cathode strata and slurry cathode strata
US4080728A (en) 1974-08-08 1978-03-28 Polaroid Corporation Method of making flat battery
US4047289A (en) 1974-10-15 1977-09-13 Polaroid Corporation Method for forming a slurry battery cell
US4150200A (en) 1974-12-16 1979-04-17 Polaroid Corporation Flat battery with novel slurry form electrode
US3967292A (en) 1974-12-23 1976-06-29 Polaroid Corporation Film assembly including a hermetically sealed battery
US4112205A (en) 1974-12-26 1978-09-05 Polaroid Corporation Battery electrolyte corrosion inhibitor
US4028479A (en) 1974-12-26 1977-06-07 Polaroid Corporation Flat battery
US4006036A (en) 1974-12-26 1977-02-01 Polaroid Corporation Method for reducing zinc oxide content of zinc particles
US4042760A (en) 1975-04-02 1977-08-16 Polaroid Corporation Flat battery
US4070528A (en) 1975-04-30 1978-01-24 Esb Incorporated Battery having porous inherently sealable separator
US3993508A (en) 1975-06-20 1976-11-23 Polaroid Corporation Method for manufacturing flat batteries
US4060669A (en) 1975-09-10 1977-11-29 Polaroid Corporation Flat battery
US4232099A (en) 1976-02-06 1980-11-04 Polaroid Corporation Novel battery assembly
CH607343A5 (ja) 1976-04-30 1978-12-15 Leclanche Sa
US4119770A (en) 1976-05-07 1978-10-10 Polaroid Corporation Electrical cells and batteries
US4105831A (en) 1977-01-24 1978-08-08 Polaroid Corporation Vented flat battery
US4256813A (en) 1977-01-24 1981-03-17 Polaroid Corporation Method and apparatus for manufacturing battery vents and vented batteries
US4532193A (en) 1977-11-18 1985-07-30 Polaroid Corporation Vented frame for laminar batteries and methods of making the same
US4098965A (en) 1977-01-24 1978-07-04 Polaroid Corporation Flat batteries and method of making the same
US4254191A (en) 1977-01-24 1981-03-03 Polaroid Corporation Method for manufacturing battery vents and vented batteries
US4069578A (en) 1977-01-24 1978-01-24 Polaroid Corporation Method for sealing battery
US4118860A (en) 1977-01-27 1978-10-10 Polaroid Corporation Method of making a flat battery
US4086400A (en) 1977-03-30 1978-04-25 Polaroid Corporation Carrier web for laminar batteries
US4086399A (en) 1977-03-30 1978-04-25 Polaroid Corporation Laminar batteries
US4125684A (en) 1977-06-30 1978-11-14 Polaroid Corporation Electrical cells and batteries
US4124742A (en) 1977-06-30 1978-11-07 Polaroid Corporation Electrical cells and batteries and methods and apparatus for making the same
US4125686A (en) 1977-06-30 1978-11-14 Polaroid Corporation Laminar cells and methods for making the same
US4172319A (en) 1977-06-30 1979-10-30 Polaroid Corporation Electrical cells and batteries and methods of making the same
US4125685A (en) 1977-06-30 1978-11-14 Polaroid Corporation Electrical cells and batteries and methods of making the same
US4177552A (en) 1977-11-18 1979-12-11 Polaroid Corporation Method of making laminar batteries
US4177330A (en) 1977-11-18 1979-12-04 Polaroid Corporation Laminar batteries and methods of making the same
US4195121A (en) 1978-03-28 1980-03-25 Union Carbide Corporation Thin flexible electrodes and the method for producing them
US4175052A (en) 1978-03-31 1979-11-20 Union Carbide Corporation Alkaline-MnO2 cell having a zinc powder-gel anode containing P-N-V-P or PMA
US4242424A (en) 1978-04-07 1980-12-30 Polaroid Corporation Flat battery
US4172184A (en) 1978-09-05 1979-10-23 Polaroid Corporation Laminar batteries
US4185144A (en) 1978-09-05 1980-01-22 Polaroid Corporation Electrochemical cell with a cadmium patch electrode
GB2030473B (en) 1978-10-03 1982-07-14 Pakcel Converters Ltd Coated laminate
US4194061A (en) 1979-03-23 1980-03-18 Polaroid Corporation Compact high voltage battery
US4345954A (en) 1979-03-23 1982-08-24 Polaroid Corporation Method of making laminates
US4204036A (en) 1979-03-29 1980-05-20 Polaroid Corporation Multiple duty battery
JPS55133770A (en) 1979-04-06 1980-10-17 Matsushita Electric Ind Co Ltd Grid for lead-acid battery and production thereof
US4455358A (en) 1979-12-26 1984-06-19 Duracell Inc. Electrochemical cells having a gelled anode-electrolyte mixture
US4361633A (en) 1981-08-24 1982-11-30 Polaroid Corporation Laminar electrical cells and batteries
US4539275A (en) 1981-08-24 1985-09-03 Polaroid Corporation Laminar batteries and methods of making the same
US4389470A (en) 1981-08-24 1983-06-21 Polaroid Corporation Laminar cells and batteries
US4609597A (en) 1981-08-24 1986-09-02 Polaroid Corporation Laminar batteries and methods of making the same
US4664993A (en) 1981-08-24 1987-05-12 Polaroid Corporation Laminar batteries and methods of making the same
US4756717A (en) 1981-08-24 1988-07-12 Polaroid Corporation Laminar batteries and methods of making the same
US4400452A (en) 1981-12-24 1983-08-23 Polaroid Corporation Laminar electrical cells and batteries
US4477544A (en) 1982-01-20 1984-10-16 Polaroid Corporation Intercell connector for lithium batteries
US4502903A (en) 1982-01-20 1985-03-05 Polaroid Corporation Method of making lithium batteries with laminar anodes
US4466470A (en) 1982-01-20 1984-08-21 Polaroid Corporation Lithium batteries with organic slurry cathodes
US4429026A (en) 1982-01-20 1984-01-31 Polaroid Corporation Laminar multicell lithium batteries
US4621035A (en) 1982-01-20 1986-11-04 Polaroid Corporation Lithium batteries with laminar anodes
US4977046A (en) 1982-04-26 1990-12-11 Polaroid Corporation Lithium batteries
JPS58206048A (ja) 1982-05-26 1983-12-01 Matsushita Electric Ind Co Ltd アルカリ電池
JPS59228353A (ja) 1983-06-08 1984-12-21 Matsushita Electric Ind Co Ltd 扁平形電池
DE3373748D1 (en) 1983-06-23 1987-10-22 Matsushita Electric Industrial Co Ltd Flat battery
US4525439A (en) 1983-10-07 1985-06-25 Simonton Robert D Connector aperture seal for a galvanic cell
US4554226A (en) 1983-10-07 1985-11-19 Simonton Robert D Flat cell battery connector seal
US4505996A (en) 1983-10-07 1985-03-19 Simonton Robert D Primary flat cell
JPS6155866A (ja) 1984-08-25 1986-03-20 Toppan Printing Co Ltd 薄型電池
JPS6164077A (ja) 1984-09-03 1986-04-02 Toppan Printing Co Ltd 薄型電池
US4608279A (en) 1984-12-27 1986-08-26 Union Carbide Corporation Galvanic cells having ion exchange resin in their cathode mix
US4604334A (en) 1985-10-30 1986-08-05 Bell Communications Research, Inc. Mo6 Se6 solid state electrode for secondary lithium batteries
JPS62126557A (ja) 1985-11-27 1987-06-08 Toppan Printing Co Ltd 薄型電池
JPS62165875A (ja) 1986-01-17 1987-07-22 Japan Storage Battery Co Ltd 蓄電池
JPS62165876A (ja) 1986-01-17 1987-07-22 Japan Storage Battery Co Ltd 蓄電池
JPH0662728B2 (ja) 1986-06-04 1994-08-17 日本板硝子株式会社 高分子固体電解質
JPS6381762A (ja) 1986-09-26 1988-04-12 Matsushita Electric Ind Co Ltd ボタン型アルカリ電池
JPS63119155A (ja) 1986-11-07 1988-05-23 Toshiba Battery Co Ltd 扁平形電池の製造方法
JPS6424364A (en) 1987-07-20 1989-01-26 Sanyo Electric Co Electrode plate for alkaline storage battery
US4916035A (en) 1987-08-06 1990-04-10 Matsushita Electric Industrial Co., Ltd. Photoelectrochemical cells having functions as a solar cell and a secondary cell
JPH0690934B2 (ja) 1987-08-07 1994-11-14 日本電信電話株式会社 二次電池およびその製造方法
AU626013B2 (en) 1988-07-04 1992-07-23 Sony Corporation A thin electronic device having an integrated circuit chip and a power battery and a method for producing same
US5120785A (en) 1988-10-28 1992-06-09 National Starch And Chemical Investment Holding Corporation Ethylene vinyl acetate polymers for latex caulks
US4997732A (en) 1989-03-30 1991-03-05 Mhb Joint Venture Battery in a vacuum sealed enveloping material and a process for making the same
JP2770396B2 (ja) 1989-04-12 1998-07-02 松下電器産業株式会社 亜鉛アルカリ電池
JP2808660B2 (ja) 1989-05-01 1998-10-08 ブラザー工業株式会社 薄膜電池内蔵プリント基板の製造方法
US5217828A (en) 1989-05-01 1993-06-08 Brother Kogyo Kabushiki Kaisha Flexible thin film cell including packaging material
US5110696A (en) 1990-11-09 1992-05-05 Bell Communications Research Rechargeable lithiated thin film intercalation electrode battery
US5116701A (en) 1991-02-22 1992-05-26 Eveready Battery Company, Inc. Microporous separator composed of microspheres secured to an electrode strip
JPH04276665A (ja) 1991-03-04 1992-10-01 Canon Inc 集積型太陽電池
JPH05217587A (ja) 1991-12-12 1993-08-27 Nippondenso Co Ltd 電子荷札の製造方法
JPH05225989A (ja) 1992-02-14 1993-09-03 Yuasa Corp 薄形電池の製造方法
JPH05275087A (ja) 1992-03-24 1993-10-22 Yuasa Corp 薄形電池の製造方法
US5779839A (en) 1992-06-17 1998-07-14 Micron Communications, Inc. Method of manufacturing an enclosed transceiver
US5326652A (en) 1993-01-25 1994-07-05 Micron Semiconductor, Inc. Battery package and method using flexible polymer films having a deposited layer of an inorganic material
US5338625A (en) 1992-07-29 1994-08-16 Martin Marietta Energy Systems, Inc. Thin film battery and method for making same
US5401590A (en) 1992-12-07 1995-03-28 Duracell Inc. Additives for electrochemical cells having zinc anodes
US5470357A (en) 1993-03-05 1995-11-28 Bell Communications Research, Inc. Method of making a laminated lithium-ion rechargeable battery cell
US5415888A (en) 1993-04-26 1995-05-16 E. I. Du Pont De Nemours And Company Method of imprinting catalytically active particles on membrane
US5330860A (en) 1993-04-26 1994-07-19 E. I. Du Pont De Nemours And Company Membrane and electrode structure
US5735912A (en) 1993-06-02 1998-04-07 Micron Communications, Inc. Methods of forming battery electrodes
US5624468A (en) 1993-06-02 1997-04-29 Micron Technology, Inc. Method for fabricating a leadless battery employing an alkali metal anode and polymer film inks
US5350645A (en) 1993-06-21 1994-09-27 Micron Semiconductor, Inc. Polymer-lithium batteries and improved methods for manufacturing batteries
CA2126487C (en) 1993-06-23 2001-05-29 Keiichiro Okabe Iontophoresis device
US5340368A (en) 1993-08-04 1994-08-23 Valence Technology, Inc. Method for in situ preparation of an electrode composition
US20050159699A1 (en) 1993-09-30 2005-07-21 Vyteris, Inc. Iontophoretic drug delivery device and reservoir and method of making same
US5445856A (en) 1993-11-10 1995-08-29 Chaloner-Gill; Benjamin Protective multilayer laminate for covering an electrochemical device
US5455127A (en) 1994-03-31 1995-10-03 Olsen; Ib I. Fire resistant curable solid electrolytes and electrolytic cells produced therefrom
JP3371532B2 (ja) 1994-04-21 2003-01-27 松下電器産業株式会社 アルカリ電池
US5578390A (en) 1994-09-29 1996-11-26 Duracell Inc. Electrochemical cell label with integrated tester
US5547911A (en) 1994-10-11 1996-08-20 E. I. Du Pont De Nemours And Company Process of imprinting catalytically active particles on membrane
US5565143A (en) 1995-05-05 1996-10-15 E. I. Du Pont De Nemours And Company Water-based silver-silver chloride compositions
US5514492A (en) 1995-06-02 1996-05-07 Pacesetter, Inc. Cathode material for use in an electrochemical cell and method for preparation thereof
GB9511205D0 (en) 1995-06-02 1995-07-26 Ever Ready Ltd Additives and separators for electrochemical cells
US5622652A (en) 1995-06-07 1997-04-22 Img Group Limited Electrically-conductive liquid for directly printing an electrical circuit component onto a substrate, and a method for making such a liquid
US7438896B2 (en) 1995-09-20 2008-10-21 N.V. Perricone Llc Method of skin care using lipoic and ascorbic acids
NZ321643A (en) 1995-11-08 1999-01-28 Ever Ready Ltd A paper separator for an electrochemical cell
US5759215A (en) 1995-11-17 1998-06-02 Masuda; William Method of preparing electrochemical cells
US5652043A (en) 1995-12-20 1997-07-29 Baruch Levanon Flexible thin layer open electrochemical cell
US5897522A (en) 1995-12-20 1999-04-27 Power Paper Ltd. Flexible thin layer open electrochemical cell and applications of same
US5637418A (en) 1996-02-08 1997-06-10 Motorola, Inc. Package for a flat electrochemical device
US5728181A (en) 1996-11-04 1998-03-17 Motorola, Inc. Electrodes for electrochemical cells and method of making same
US6157858A (en) 1996-12-26 2000-12-05 Elan Pharma International Limited Device for the delivery of a substance to a subject and improved electrode assembly
JP3767151B2 (ja) 1997-02-26 2006-04-19 ソニー株式会社 薄型電池
US6078842A (en) 1997-04-08 2000-06-20 Elan Corporation, Plc Electrode and iontophoretic device and method
US5964903A (en) 1997-04-23 1999-10-12 Valence Technology, Inc. Method of preparing electrochemical cells
GB2324883A (en) 1997-04-28 1998-11-04 Wisconsin Label Corp Self-powered electrochemical display cell with focused field
US6243192B1 (en) 1997-04-28 2001-06-05 Timer Technologies, Llc Electrochemical display and timing mechanism with migrating electrolyte
US6186982B1 (en) 1998-05-05 2001-02-13 Elan Corporation, Plc Subcutaneous drug delivery device with improved filling system
US5972152A (en) 1997-05-16 1999-10-26 Micron Communications, Inc. Methods of fixturing flexible circuit substrates and a processing carrier, processing a flexible circuit and processing a flexible circuit substrate relative to a processing carrier
US5941844A (en) 1997-11-17 1999-08-24 Alza Corporation Method and device for controlling mammalian reproductive cycle
US6045942A (en) 1997-12-15 2000-04-04 Avery Dennison Corporation Low profile battery and method of making same
US6030423A (en) 1998-02-12 2000-02-29 Micron Technology, Inc. Thin profile battery bonding method and method of conductively interconnecting electronic components
US6610440B1 (en) 1998-03-10 2003-08-26 Bipolar Technologies, Inc Microscopic batteries for MEMS systems
US6369793B1 (en) 1998-03-30 2002-04-09 David C. Zimman Printed display and battery
US6757560B1 (en) 1999-04-09 2004-06-29 Novosis Pharma Ag Transdermal delivery system (TDS) with electrode network
US8480580B2 (en) 1998-04-30 2013-07-09 Abbott Diabetes Care Inc. Analyte monitoring device and methods of use
US6175752B1 (en) 1998-04-30 2001-01-16 Therasense, Inc. Analyte monitoring device and methods of use
US6208524B1 (en) 1998-07-23 2001-03-27 Micron Technology, Inc. Electronic apparatus, battery powerable apparatus, and radio frequency communication device
JP4214615B2 (ja) 1999-05-10 2009-01-28 株式会社ジーエス・ユアサコーポレーション 高分子固体電解質マトリックス用ジ(メタ)アクリレートおよび高分子固体電解質マトリックス用ジ(メタ)アクリレート重合体。
EP1026767A4 (en) 1998-08-11 2008-03-26 Gs Yuasa Corp LITHIUM BATTERY, POLYMER ELECTROLYTE, ELECTROLYTE MATERIAL, DI (METH) ACRYLIC ESTER, AND DI (METH) ACRYLATE POLYMER
US6136468A (en) 1998-08-25 2000-10-24 Timer Technologies, Llc Electrochemical cell with deferred assembly
US6697694B2 (en) 1998-08-26 2004-02-24 Electronic Materials, L.L.C. Apparatus and method for creating flexible circuits
WO2000012172A1 (en) 1998-08-31 2000-03-09 Birch Point Medical Inc. Controlled dosage drug delivery system
JP3173594B2 (ja) 1998-08-31 2001-06-04 株式会社ファインセル マンガン塩(ii)とカ−ボン粉末を添加した硫酸亜鉛(ii)水溶液二次電池
JP3980505B2 (ja) 1998-08-31 2007-09-26 株式会社東芝 薄型リチウムイオン二次電池
US6200704B1 (en) 1998-09-01 2001-03-13 Polyplus Battery Company, Inc. High capacity/high discharge rate rechargeable positive electrode
JP3896581B2 (ja) 1998-09-17 2007-03-22 株式会社ジーエス・ユアサコーポレーション 薄形電池
US6084380A (en) 1998-11-02 2000-07-04 Hewlett-Packard Company Conforming intelligent battery label
JP2000164033A (ja) 1998-11-24 2000-06-16 Sony Corp 電解質およびそれを用いた電池
US6395043B1 (en) 1998-11-25 2002-05-28 Timer Technologies, Llc Printing electrochemical cells with in-line cured electrolyte
US6203941B1 (en) 1998-12-18 2001-03-20 Eveready Battery Company, Inc. Formed in situ separator for a battery
US6379835B1 (en) 1999-01-12 2002-04-30 Morgan Adhesives Company Method of making a thin film battery
US6317630B1 (en) 1999-01-29 2001-11-13 Yossi Gross Drug delivery device
JP4361153B2 (ja) 1999-02-10 2009-11-11 Tti・エルビュー株式会社 イオントフォレーゼ装置
US6273904B1 (en) 1999-03-02 2001-08-14 Light Sciences Corporation Polymer battery for internal light device
US6277520B1 (en) 1999-03-19 2001-08-21 Ntk Powerdex, Inc. Thin lithium battery with slurry cathode
WO2000059063A1 (en) 1999-03-26 2000-10-05 Matsushita Electric Industrial Co., Ltd. Laminate sheath type battery
US6676021B1 (en) 1999-04-14 2004-01-13 Power Paper Ltd. Authenticated cards
US6855441B1 (en) 1999-04-14 2005-02-15 Power Paper Ltd. Functionally improved battery and method of making same
JP2000316991A (ja) 1999-05-13 2000-11-21 Hisamitsu Pharmaceut Co Inc イオントフォレーシス装置の電極構造体及びその製造方法
KR100390971B1 (ko) 1999-05-14 2003-07-12 미쓰비시덴키 가부시키가이샤 판형상 전지 및 전자기기
US6235422B1 (en) 1999-05-28 2001-05-22 The Gillette Company Battery
JP2001023695A (ja) 1999-07-12 2001-01-26 Fujitsu Ltd 電 池
US6664006B1 (en) 1999-09-02 2003-12-16 Lithium Power Technologies, Inc. All-solid-state electrochemical device and method of manufacturing
WO2001022519A1 (en) 1999-09-20 2001-03-29 Sony Corporation Secondary cell
JP4529207B2 (ja) 1999-11-30 2010-08-25 ソニー株式会社 非水電解質電池
US6421561B1 (en) 1999-12-30 2002-07-16 Birch Point Medical, Inc. Rate adjustable drug delivery system
US20030014014A1 (en) 2000-02-10 2003-01-16 Zvi Nitzan Drug delivery device and method
AU2001250957A1 (en) 2000-03-24 2001-10-08 Cymbet Corporation Integrated capacitor-like battery and associated method
US6709778B2 (en) 2000-04-10 2004-03-23 Johnson Electro Mechanical Systems, Llc Electrochemical conversion system
US7049962B2 (en) 2000-07-28 2006-05-23 Micoh Corporation Materials and construction for a tamper indicating radio frequency identification label
US20020110733A1 (en) 2000-08-07 2002-08-15 Johnson Lonnie G. Systems and methods for producing multilayer thin film energy storage devices
US6418333B1 (en) 2000-10-02 2002-07-09 Axelgaard Manufacturing Co., Ltd. Floating electrode
US6498951B1 (en) 2000-10-13 2002-12-24 Medtronic, Inc. Implantable medical device employing integral housing for a formable flat battery
US6729025B2 (en) 2000-10-16 2004-05-04 Foster-Miller, Inc. Method of manufacturing a fabric article to include electronic circuitry and an electrically active textile article
KR100814572B1 (ko) 2000-10-17 2008-03-17 마쯔시다덴기산교 가부시키가이샤 발전방법 및 전지
JP2002151056A (ja) 2000-11-14 2002-05-24 Sanyo Electric Co Ltd リチウム二次電池用電極及びリチウム二次電池
US6560471B1 (en) 2001-01-02 2003-05-06 Therasense, Inc. Analyte monitoring device and methods of use
US6676714B2 (en) 2001-02-08 2004-01-13 Eveready Battery Company, Inc. Apparatus and method for assembling a flexible battery that is electrolyte-tight
US7017822B2 (en) 2001-02-15 2006-03-28 Integral Technologies, Inc. Low cost RFID antenna manufactured from conductive loaded resin-based materials
US6653014B2 (en) 2001-05-30 2003-11-25 Birch Point Medical, Inc. Power sources for iontophoretic drug delivery systems
US7501208B2 (en) 2001-06-01 2009-03-10 Eveready Battery Company, Inc. Doped manganese dioxides
JP3682244B2 (ja) 2001-06-12 2005-08-10 住友電気工業株式会社 レドックスフロー電池用セルフレーム及びレドックスフロー電池
US6752842B2 (en) 2001-06-18 2004-06-22 Power Paper Ltd. Manufacture of flexible thin layer electrochemical cell
US7652188B2 (en) 2001-06-20 2010-01-26 Power Paper Ltd. Adhesive bandage with display
US6503658B1 (en) 2001-07-11 2003-01-07 Electro Energy, Inc. Bipolar electrochemical battery of stacked wafer cells
WO2003009920A1 (en) 2001-07-25 2003-02-06 Biosource, Inc. Electrode array for use in electrochemical cells
US7022431B2 (en) 2001-08-20 2006-04-04 Power Paper Ltd. Thin layer electrochemical cell with self-formed separator
US7491465B2 (en) 2004-03-23 2009-02-17 Power Paper, Ltd. Method of making a thin layer electrochemical cell with self-formed separator
US7335441B2 (en) 2001-08-20 2008-02-26 Power Paper Ltd. Thin layer electrochemical cell with self-formed separator
US6838209B2 (en) 2001-09-21 2005-01-04 Eveready Battery Company, Inc. Flexible thin battery and method of manufacturing same
US7643874B2 (en) 2001-10-24 2010-01-05 Power Paper Ltd. Dermal patch
CA2464949A1 (en) 2001-10-24 2003-05-01 Daniela Mavor Device and method for controlled delivery of active substance into the skin
JP2003151634A (ja) 2001-11-12 2003-05-23 Asahi Kasei Corp 非水系二次電池
US6740451B2 (en) 2001-12-20 2004-05-25 The Gillette Company Gold additive for a cathode including nickel oxyhydroxide for an alkaline battery
US6836215B1 (en) 2002-01-22 2004-12-28 The Standard Register Company Printable identification band with top strip for RFID chip attachment
ATE515069T1 (de) 2002-02-12 2011-07-15 Eveready Battery Inc Flexible dünne bedruckte batterie
GB2388744A (en) 2002-03-01 2003-11-19 Btg Int Ltd An RFID tag
US6888502B2 (en) 2002-03-05 2005-05-03 Precision Dynamics Corporation Microstrip antenna for an identification appliance
TW540185B (en) 2002-03-05 2003-07-01 Shang-Hua Wu Paper-based battery and its manufacturing method
US6708050B2 (en) 2002-03-28 2004-03-16 3M Innovative Properties Company Wireless electrode having activatable power cell
US7320845B2 (en) 2002-05-24 2008-01-22 The Intertech Group, Inc. Printed battery
JP4043296B2 (ja) 2002-06-13 2008-02-06 松下電器産業株式会社 全固体電池
US6780208B2 (en) 2002-06-28 2004-08-24 Hewlett-Packard Development Company, L.P. Method of making printed battery structures
US20040018422A1 (en) 2002-07-24 2004-01-29 Islam Quazi Towhidul Device including flexible battery and method of producing same
US7364896B2 (en) 2002-10-31 2008-04-29 Agilent Technologies, Inc. Test strips including flexible array substrates and method of hybridization
US7483738B2 (en) 2002-11-29 2009-01-27 Power Paper Ltd. Combination stimulating and exothermic heating device and method of use thereof
US7224280B2 (en) 2002-12-31 2007-05-29 Avery Dennison Corporation RFID device and method of forming
US7294209B2 (en) 2003-01-02 2007-11-13 Cymbet Corporation Apparatus and method for depositing material onto a substrate using a roll-to-roll mask
US7603144B2 (en) 2003-01-02 2009-10-13 Cymbet Corporation Active wireless tagging system on peel and stick substrate
JP3913691B2 (ja) 2003-02-28 2007-05-09 三洋電機株式会社 水素吸蔵合金、水素吸蔵合金電極及びそれを用いたニッケル水素蓄電池
US6816125B2 (en) 2003-03-01 2004-11-09 3M Innovative Properties Company Forming electromagnetic communication circuit components using densified metal powder
JP3789439B2 (ja) * 2003-03-03 2006-06-21 Necラミリオンエナジー株式会社 フィルム外装積層型組電池
US7023078B2 (en) 2003-05-06 2006-04-04 Seiko Instruments Inc. Packages for communication devices
US7244326B2 (en) 2003-05-16 2007-07-17 Alien Technology Corporation Transfer assembly for manufacturing electronic devices
ES2316987T3 (es) 2003-06-02 2009-04-16 Power Paper Ltd. Kit, dispositivo y metodo para el suministro controlado de un agente oxifante dentro de la piel.
US20040267283A1 (en) 2003-06-25 2004-12-30 Daniela Mavor Method, device and kit for body decoration
US8734421B2 (en) 2003-06-30 2014-05-27 Johnson & Johnson Consumer Companies, Inc. Methods of treating pores on the skin with electricity
WO2005004984A1 (en) 2003-07-14 2005-01-20 Power Paper Ltd. Device and method for the treatment of pilosebaceous disorders
EP1673139A2 (en) 2003-09-10 2006-06-28 Power Paper Ltd. Disposable electric bandage
WO2005044141A2 (en) 2003-10-31 2005-05-19 Avery Dennison Corporation Skin-contacting heatable dressing
JP2005149783A (ja) * 2003-11-12 2005-06-09 Nissan Motor Co Ltd 二次電池、組電池、複合組電池及び車輌
JP2005191455A (ja) 2003-12-26 2005-07-14 Tdk Corp 電気化学デバイス
US20050194454A1 (en) 2004-02-06 2005-09-08 T-Ink, Llc Personal card system featuring integrated circuit
US8722235B2 (en) 2004-04-21 2014-05-13 Blue Spark Technologies, Inc. Thin printable flexible electrochemical cell and method of making the same
EP1769545A4 (en) 2004-04-27 2010-04-07 Univ Tel Aviv Future Tech Dev 3D MICROBATTERIES BASED ON NESTED MICROCONTAINER STRUCTURES
US7340310B2 (en) 2004-06-28 2008-03-04 Power Paper, Ltd. Multi-layered electrodes and uses thereof
CA2572787A1 (en) 2004-07-01 2006-01-12 Powerid Ltd. Battery-assisted backscatter rfid transponder
US20060131616A1 (en) 2004-12-21 2006-06-22 Devaney Douglas E Copperless flexible circuit
US8334464B2 (en) 2005-01-14 2012-12-18 Cabot Corporation Optimized multi-layer printing of electronics and displays
TWI250866B (en) 2005-03-21 2006-03-11 Ind Tech Res Inst Flexible equipment for monitoring vital signals
US8029927B2 (en) * 2005-03-22 2011-10-04 Blue Spark Technologies, Inc. Thin printable electrochemical cell utilizing a “picture frame” and methods of making the same
US20060264804A1 (en) 2005-04-07 2006-11-23 Yoram Karmon Device and kit for delivery of encapsulated substances and methods of use thereof
DE102005017682A1 (de) * 2005-04-08 2006-10-12 Varta Microbattery Gmbh Galvanisches Element
US7599192B2 (en) 2005-04-11 2009-10-06 Aveso, Inc. Layered structure with printed elements
US7821794B2 (en) 2005-04-11 2010-10-26 Aveso, Inc. Layered label structure with timer
US7856263B2 (en) 2005-04-22 2010-12-21 Travanti Pharma Inc. Transdermal systems for the delivery of therapeutic agents including granisetron using iontophoresis
US8722233B2 (en) 2005-05-06 2014-05-13 Blue Spark Technologies, Inc. RFID antenna-battery assembly and the method to make the same
US20070007661A1 (en) 2005-06-09 2007-01-11 Burgess Lester E Hybrid conductive coating method for electrical bridging connection of RFID die chip to composite antenna
JP2006346368A (ja) 2005-06-20 2006-12-28 Transcutaneous Technologies Inc イオントフォレーシス装置及びその製造方法
US20080272890A1 (en) 2005-06-30 2008-11-06 Zvi Nitzan Battery-assisted backscatter RFID transponder
US20070016277A1 (en) 2005-07-05 2007-01-18 Carol Karat Lip augmentation device
US7562445B2 (en) 2005-07-18 2009-07-21 Bartronics America, Inc. Method of manufacture of an identification wristband construction
CN101305387A (zh) 2005-08-01 2008-11-12 伯维雷德有限公司 中间附着机构及其在rfid发射应答器中的使用
EP1913529A1 (en) 2005-08-01 2008-04-23 Powerid Ltd. Intermediate attachment mechanism and use thereof in rfid transponder
WO2007149995A2 (en) 2006-06-21 2007-12-27 Velcro Industries B.V. Making and securing identification tags
TW200835044A (en) 2006-10-17 2008-08-16 Powerid Ltd Method and circuit for providing RF isolation of a power source and an RF device employing such a circuit
JP2008171599A (ja) * 2007-01-09 2008-07-24 Sumitomo Electric Ind Ltd リチウム電池
JP2008171732A (ja) 2007-01-12 2008-07-24 Sumitomo Electric Ind Ltd 薄型電池
US7862927B2 (en) * 2007-03-02 2011-01-04 Front Edge Technology Thin film battery and manufacturing method
US8441411B2 (en) * 2007-07-18 2013-05-14 Blue Spark Technologies, Inc. Integrated electronic device and methods of making the same
US20120118741A1 (en) 2007-08-01 2012-05-17 Blue Spark Technologies, Inc. Integrated Electronic Device and Methods of Making the Same
CN101946347A (zh) * 2007-12-19 2011-01-12 蓝色火花科技有限公司 高电流薄电化学电池单元及其制造方法
KR101798668B1 (ko) 2009-06-15 2017-11-16 아지노모토 가부시키가이샤 수지 조성물 및 유기 전해액 전지
WO2011126876A2 (en) 2010-03-30 2011-10-13 Blue Spark Technologies, Inc. Irreversible circuit activation switch
WO2013044224A2 (en) 2011-09-22 2013-03-28 Blue Spark Technologies, Inc. Cell attachment method
US8765284B2 (en) 2012-05-21 2014-07-01 Blue Spark Technologies, Inc. Multi-cell battery

Also Published As

Publication number Publication date
EP2926401A4 (en) 2015-11-18
HK1216053A1 (en) 2016-10-07
EP2926401B1 (en) 2017-07-05
US20140147723A1 (en) 2014-05-29
JP2015535651A (ja) 2015-12-14
EP2926401A1 (en) 2015-10-07
WO2014085604A1 (en) 2014-06-05
US9444078B2 (en) 2016-09-13

Similar Documents

Publication Publication Date Title
JP6178428B2 (ja) バッテリセル構成
KR101239054B1 (ko) 픽쳐 프레임을 이용하는 얇고 인쇄 가능한 전기화학 셀 및 그 제조 방법
US8441411B2 (en) Integrated electronic device and methods of making the same
JP5466175B2 (ja) 大電流薄型電気化学セルおよびその製造方法
US8765284B2 (en) Multi-cell battery
JP2020191293A (ja) 薄型電気化学セル
US9027242B2 (en) Cell attachment method
US11251483B2 (en) Method of preparing an electrochemical cell
WO2012078749A1 (en) Printed battery using non-aqueous electrolyte and battery packaging
HK1216053B (en) Battery cell construction

Legal Events

Date Code Title Description
A621 Written request for application examination

Free format text: JAPANESE INTERMEDIATE CODE: A621

Effective date: 20150526

A977 Report on retrieval

Free format text: JAPANESE INTERMEDIATE CODE: A971007

Effective date: 20160525

A131 Notification of reasons for refusal

Free format text: JAPANESE INTERMEDIATE CODE: A131

Effective date: 20160608

A521 Request for written amendment filed

Free format text: JAPANESE INTERMEDIATE CODE: A523

Effective date: 20160908

A131 Notification of reasons for refusal

Free format text: JAPANESE INTERMEDIATE CODE: A131

Effective date: 20170214

A521 Request for written amendment filed

Free format text: JAPANESE INTERMEDIATE CODE: A523

Effective date: 20170228

TRDD Decision of grant or rejection written
A01 Written decision to grant a patent or to grant a registration (utility model)

Free format text: JAPANESE INTERMEDIATE CODE: A01

Effective date: 20170627

A61 First payment of annual fees (during grant procedure)

Free format text: JAPANESE INTERMEDIATE CODE: A61

Effective date: 20170713

R150 Certificate of patent or registration of utility model

Ref document number: 6178428

Country of ref document: JP

Free format text: JAPANESE INTERMEDIATE CODE: R150

R250 Receipt of annual fees

Free format text: JAPANESE INTERMEDIATE CODE: R250

R250 Receipt of annual fees

Free format text: JAPANESE INTERMEDIATE CODE: R250

R250 Receipt of annual fees

Free format text: JAPANESE INTERMEDIATE CODE: R250

R250 Receipt of annual fees

Free format text: JAPANESE INTERMEDIATE CODE: R250

R250 Receipt of annual fees

Free format text: JAPANESE INTERMEDIATE CODE: R250

R250 Receipt of annual fees

Free format text: JAPANESE INTERMEDIATE CODE: R250