KR20130109261A - Dc/dc 전압 컨버터 및 전압 변환 방법 - Google Patents
Dc/dc 전압 컨버터 및 전압 변환 방법 Download PDFInfo
- Publication number
- KR20130109261A KR20130109261A KR1020137024872A KR20137024872A KR20130109261A KR 20130109261 A KR20130109261 A KR 20130109261A KR 1020137024872 A KR1020137024872 A KR 1020137024872A KR 20137024872 A KR20137024872 A KR 20137024872A KR 20130109261 A KR20130109261 A KR 20130109261A
- Authority
- KR
- South Korea
- Prior art keywords
- converter
- voltage
- output
- mosfet
- regulator
- Prior art date
- Legal status (The legal status is an assumption and is not a legal conclusion. Google has not performed a legal analysis and makes no representation as to the accuracy of the status listed.)
- Ceased
Links
- 230000001939 inductive effect Effects 0.000 title claims description 18
- 238000006243 chemical reaction Methods 0.000 abstract description 119
- 230000033228 biological regulation Effects 0.000 abstract description 77
- 230000008859 change Effects 0.000 abstract description 11
- 239000003990 capacitor Substances 0.000 description 193
- 238000010586 diagram Methods 0.000 description 68
- 230000001360 synchronised effect Effects 0.000 description 66
- 208000028485 lattice corneal dystrophy type I Diseases 0.000 description 41
- 239000000872 buffer Substances 0.000 description 38
- 229910001416 lithium ion Inorganic materials 0.000 description 24
- 230000001105 regulatory effect Effects 0.000 description 23
- HBBGRARXTFLTSG-UHFFFAOYSA-N Lithium ion Chemical compound [Li+] HBBGRARXTFLTSG-UHFFFAOYSA-N 0.000 description 22
- 208000022435 Light chain deposition disease Diseases 0.000 description 20
- 230000006870 function Effects 0.000 description 20
- 238000012546 transfer Methods 0.000 description 15
- 238000000034 method Methods 0.000 description 11
- 238000007667 floating Methods 0.000 description 10
- 230000002829 reductive effect Effects 0.000 description 10
- 239000008186 active pharmaceutical agent Substances 0.000 description 9
- 230000001276 controlling effect Effects 0.000 description 9
- 239000013256 coordination polymer Substances 0.000 description 9
- 230000002441 reversible effect Effects 0.000 description 9
- 238000013459 approach Methods 0.000 description 8
- 230000007704 transition Effects 0.000 description 8
- 230000003071 parasitic effect Effects 0.000 description 7
- 230000008901 benefit Effects 0.000 description 6
- 238000007599 discharging Methods 0.000 description 6
- 230000000694 effects Effects 0.000 description 6
- 230000008878 coupling Effects 0.000 description 5
- 238000010168 coupling process Methods 0.000 description 5
- 238000005859 coupling reaction Methods 0.000 description 5
- 230000007423 decrease Effects 0.000 description 4
- 230000001934 delay Effects 0.000 description 4
- 238000004064 recycling Methods 0.000 description 4
- 230000004044 response Effects 0.000 description 4
- 229910005813 NiMH Inorganic materials 0.000 description 3
- 230000001965 increasing effect Effects 0.000 description 3
- 230000000670 limiting effect Effects 0.000 description 3
- 238000013139 quantization Methods 0.000 description 3
- 230000001052 transient effect Effects 0.000 description 3
- TVZRAEYQIKYCPH-UHFFFAOYSA-N 3-(trimethylsilyl)propane-1-sulfonic acid Chemical compound C[Si](C)(C)CCCS(O)(=O)=O TVZRAEYQIKYCPH-UHFFFAOYSA-N 0.000 description 2
- 206010035148 Plague Diseases 0.000 description 2
- 241000607479 Yersinia pestis Species 0.000 description 2
- 230000006399 behavior Effects 0.000 description 2
- 230000003247 decreasing effect Effects 0.000 description 2
- 230000001419 dependent effect Effects 0.000 description 2
- 238000004146 energy storage Methods 0.000 description 2
- 230000010355 oscillation Effects 0.000 description 2
- 239000004065 semiconductor Substances 0.000 description 2
- 238000004804 winding Methods 0.000 description 2
- 238000012935 Averaging Methods 0.000 description 1
- 229910005580 NiCd Inorganic materials 0.000 description 1
- 206010048669 Terminal state Diseases 0.000 description 1
- 230000002411 adverse Effects 0.000 description 1
- OJIJEKBXJYRIBZ-UHFFFAOYSA-N cadmium nickel Chemical compound [Ni].[Cd] OJIJEKBXJYRIBZ-UHFFFAOYSA-N 0.000 description 1
- 230000001413 cellular effect Effects 0.000 description 1
- 230000001010 compromised effect Effects 0.000 description 1
- 238000013461 design Methods 0.000 description 1
- 238000011161 development Methods 0.000 description 1
- 238000011156 evaluation Methods 0.000 description 1
- 238000010438 heat treatment Methods 0.000 description 1
- 230000005415 magnetization Effects 0.000 description 1
- 230000015654 memory Effects 0.000 description 1
- 229910052987 metal hydride Inorganic materials 0.000 description 1
- 238000012986 modification Methods 0.000 description 1
- 230000004048 modification Effects 0.000 description 1
- 230000008450 motivation Effects 0.000 description 1
- 230000003252 repetitive effect Effects 0.000 description 1
- 229920006395 saturated elastomer Polymers 0.000 description 1
- 230000009466 transformation Effects 0.000 description 1
Images
Classifications
-
- H—ELECTRICITY
- H02—GENERATION; CONVERSION OR DISTRIBUTION OF ELECTRIC POWER
- H02M—APPARATUS FOR CONVERSION BETWEEN AC AND AC, BETWEEN AC AND DC, OR BETWEEN DC AND DC, AND FOR USE WITH MAINS OR SIMILAR POWER SUPPLY SYSTEMS; CONVERSION OF DC OR AC INPUT POWER INTO SURGE OUTPUT POWER; CONTROL OR REGULATION THEREOF
- H02M3/00—Conversion of DC power input into DC power output
- H02M3/02—Conversion of DC power input into DC power output without intermediate conversion into AC
- H02M3/04—Conversion of DC power input into DC power output without intermediate conversion into AC by static converters
- H02M3/06—Conversion of DC power input into DC power output without intermediate conversion into AC by static converters using resistors or capacitors, e.g. potential divider
- H02M3/07—Conversion of DC power input into DC power output without intermediate conversion into AC by static converters using resistors or capacitors, e.g. potential divider using capacitors charged and discharged alternately by semiconductor devices with control electrode, e.g. charge pumps
-
- H—ELECTRICITY
- H02—GENERATION; CONVERSION OR DISTRIBUTION OF ELECTRIC POWER
- H02M—APPARATUS FOR CONVERSION BETWEEN AC AND AC, BETWEEN AC AND DC, OR BETWEEN DC AND DC, AND FOR USE WITH MAINS OR SIMILAR POWER SUPPLY SYSTEMS; CONVERSION OF DC OR AC INPUT POWER INTO SURGE OUTPUT POWER; CONTROL OR REGULATION THEREOF
- H02M3/00—Conversion of DC power input into DC power output
- H02M3/02—Conversion of DC power input into DC power output without intermediate conversion into AC
-
- H—ELECTRICITY
- H02—GENERATION; CONVERSION OR DISTRIBUTION OF ELECTRIC POWER
- H02M—APPARATUS FOR CONVERSION BETWEEN AC AND AC, BETWEEN AC AND DC, OR BETWEEN DC AND DC, AND FOR USE WITH MAINS OR SIMILAR POWER SUPPLY SYSTEMS; CONVERSION OF DC OR AC INPUT POWER INTO SURGE OUTPUT POWER; CONTROL OR REGULATION THEREOF
- H02M3/00—Conversion of DC power input into DC power output
- H02M3/02—Conversion of DC power input into DC power output without intermediate conversion into AC
- H02M3/04—Conversion of DC power input into DC power output without intermediate conversion into AC by static converters
- H02M3/10—Conversion of DC power input into DC power output without intermediate conversion into AC by static converters using discharge tubes with control electrode or semiconductor devices with control electrode
-
- H—ELECTRICITY
- H02—GENERATION; CONVERSION OR DISTRIBUTION OF ELECTRIC POWER
- H02M—APPARATUS FOR CONVERSION BETWEEN AC AND AC, BETWEEN AC AND DC, OR BETWEEN DC AND DC, AND FOR USE WITH MAINS OR SIMILAR POWER SUPPLY SYSTEMS; CONVERSION OF DC OR AC INPUT POWER INTO SURGE OUTPUT POWER; CONTROL OR REGULATION THEREOF
- H02M3/00—Conversion of DC power input into DC power output
- H02M3/02—Conversion of DC power input into DC power output without intermediate conversion into AC
- H02M3/04—Conversion of DC power input into DC power output without intermediate conversion into AC by static converters
- H02M3/10—Conversion of DC power input into DC power output without intermediate conversion into AC by static converters using discharge tubes with control electrode or semiconductor devices with control electrode
- H02M3/145—Conversion of DC power input into DC power output without intermediate conversion into AC by static converters using discharge tubes with control electrode or semiconductor devices with control electrode using devices of a triode or transistor type requiring continuous application of a control signal
- H02M3/155—Conversion of DC power input into DC power output without intermediate conversion into AC by static converters using discharge tubes with control electrode or semiconductor devices with control electrode using devices of a triode or transistor type requiring continuous application of a control signal using semiconductor devices only
- H02M3/156—Conversion of DC power input into DC power output without intermediate conversion into AC by static converters using discharge tubes with control electrode or semiconductor devices with control electrode using devices of a triode or transistor type requiring continuous application of a control signal using semiconductor devices only with automatic control of output voltage or current, e.g. switching regulators
- H02M3/158—Conversion of DC power input into DC power output without intermediate conversion into AC by static converters using discharge tubes with control electrode or semiconductor devices with control electrode using devices of a triode or transistor type requiring continuous application of a control signal using semiconductor devices only with automatic control of output voltage or current, e.g. switching regulators including plural semiconductor devices as final control devices for a single load
- H02M3/1588—Conversion of DC power input into DC power output without intermediate conversion into AC by static converters using discharge tubes with control electrode or semiconductor devices with control electrode using devices of a triode or transistor type requiring continuous application of a control signal using semiconductor devices only with automatic control of output voltage or current, e.g. switching regulators including plural semiconductor devices as final control devices for a single load comprising at least one synchronous rectifier element
-
- H—ELECTRICITY
- H02—GENERATION; CONVERSION OR DISTRIBUTION OF ELECTRIC POWER
- H02J—CIRCUIT ARRANGEMENTS OR SYSTEMS FOR SUPPLYING OR DISTRIBUTING ELECTRIC POWER; SYSTEMS FOR STORING ELECTRIC ENERGY
- H02J2207/00—Indexing scheme relating to details of circuit arrangements for charging or depolarising batteries or for supplying loads from batteries
- H02J2207/20—Charging or discharging characterised by the power electronics converter
-
- H—ELECTRICITY
- H02—GENERATION; CONVERSION OR DISTRIBUTION OF ELECTRIC POWER
- H02J—CIRCUIT ARRANGEMENTS OR SYSTEMS FOR SUPPLYING OR DISTRIBUTING ELECTRIC POWER; SYSTEMS FOR STORING ELECTRIC ENERGY
- H02J7/00—Circuit arrangements for charging or depolarising batteries or for supplying loads from batteries
- H02J7/0063—Circuit arrangements for charging or depolarising batteries or for supplying loads from batteries with circuits adapted for supplying loads from the battery
-
- H—ELECTRICITY
- H02—GENERATION; CONVERSION OR DISTRIBUTION OF ELECTRIC POWER
- H02M—APPARATUS FOR CONVERSION BETWEEN AC AND AC, BETWEEN AC AND DC, OR BETWEEN DC AND DC, AND FOR USE WITH MAINS OR SIMILAR POWER SUPPLY SYSTEMS; CONVERSION OF DC OR AC INPUT POWER INTO SURGE OUTPUT POWER; CONTROL OR REGULATION THEREOF
- H02M1/00—Details of apparatus for conversion
- H02M1/0067—Converter structures employing plural converter units, other than for parallel operation of the units on a single load
- H02M1/007—Plural converter units in cascade
-
- Y—GENERAL TAGGING OF NEW TECHNOLOGICAL DEVELOPMENTS; GENERAL TAGGING OF CROSS-SECTIONAL TECHNOLOGIES SPANNING OVER SEVERAL SECTIONS OF THE IPC; TECHNICAL SUBJECTS COVERED BY FORMER USPC CROSS-REFERENCE ART COLLECTIONS [XRACs] AND DIGESTS
- Y02—TECHNOLOGIES OR APPLICATIONS FOR MITIGATION OR ADAPTATION AGAINST CLIMATE CHANGE
- Y02B—CLIMATE CHANGE MITIGATION TECHNOLOGIES RELATED TO BUILDINGS, e.g. HOUSING, HOUSE APPLIANCES OR RELATED END-USER APPLICATIONS
- Y02B70/00—Technologies for an efficient end-user side electric power management and consumption
- Y02B70/10—Technologies improving the efficiency by using switched-mode power supplies [SMPS], i.e. efficient power electronics conversion e.g. power factor correction or reduction of losses in power supplies or efficient standby modes
Landscapes
- Engineering & Computer Science (AREA)
- Power Engineering (AREA)
- Dc-Dc Converters (AREA)
Applications Claiming Priority (7)
| Application Number | Priority Date | Filing Date | Title |
|---|---|---|---|
| US87795206P | 2006-12-30 | 2006-12-30 | |
| US87772006P | 2006-12-30 | 2006-12-30 | |
| US60/877,952 | 2006-12-30 | ||
| US60/877,720 | 2006-12-30 | ||
| US11/890,818 US7782027B2 (en) | 2006-12-30 | 2007-08-08 | High-efficiency DC/DC voltage converter including down inductive switching pre-regulator and capacitive switching post-converter |
| US11/890,818 | 2007-08-08 | ||
| PCT/US2007/026340 WO2008082578A1 (en) | 2006-12-30 | 2007-12-27 | High-efficiency dc/dc voltage converter including down inductive switching pre-regulator and capacitive switching post-converter |
Related Parent Applications (1)
| Application Number | Title | Priority Date | Filing Date |
|---|---|---|---|
| KR1020097016064A Division KR101497723B1 (ko) | 2006-12-30 | 2007-12-27 | Dc/dc 전압 컨버터 및 전압 변환 방법 |
Related Child Applications (1)
| Application Number | Title | Priority Date | Filing Date |
|---|---|---|---|
| KR1020147036236A Division KR101504884B1 (ko) | 2006-12-30 | 2007-12-27 | Dc/dc 전압 컨버터 |
Publications (1)
| Publication Number | Publication Date |
|---|---|
| KR20130109261A true KR20130109261A (ko) | 2013-10-07 |
Family
ID=39582940
Family Applications (6)
| Application Number | Title | Priority Date | Filing Date |
|---|---|---|---|
| KR1020137024872A Ceased KR20130109261A (ko) | 2006-12-30 | 2007-12-27 | Dc/dc 전압 컨버터 및 전압 변환 방법 |
| KR1020097016064A Active KR101497723B1 (ko) | 2006-12-30 | 2007-12-27 | Dc/dc 전압 컨버터 및 전압 변환 방법 |
| KR1020147015620A Ceased KR20140079873A (ko) | 2006-12-30 | 2007-12-27 | 업 유도성 스위칭 프리-레귤레이터 및 용량성 스위칭 포스트-컨버터를 포함한 dc/dc 전압 컨버터 |
| KR1020147036236A Active KR101504884B1 (ko) | 2006-12-30 | 2007-12-27 | Dc/dc 전압 컨버터 |
| KR1020137024358A Active KR101436774B1 (ko) | 2006-12-30 | 2007-12-27 | 업 유도성 스위칭 프리-레귤레이터 및 용량성 스위칭 포스트-컨버터를 포함한 dc/dc 전압 컨버터 |
| KR1020097016065A Active KR101340204B1 (ko) | 2006-12-30 | 2007-12-27 | 업 유도성 스위칭 프리-레귤레이터 및 용량성 스위칭 포스트-컨버터를 포함한 dc/dc 전압 컨버터 |
Family Applications After (5)
| Application Number | Title | Priority Date | Filing Date |
|---|---|---|---|
| KR1020097016064A Active KR101497723B1 (ko) | 2006-12-30 | 2007-12-27 | Dc/dc 전압 컨버터 및 전압 변환 방법 |
| KR1020147015620A Ceased KR20140079873A (ko) | 2006-12-30 | 2007-12-27 | 업 유도성 스위칭 프리-레귤레이터 및 용량성 스위칭 포스트-컨버터를 포함한 dc/dc 전압 컨버터 |
| KR1020147036236A Active KR101504884B1 (ko) | 2006-12-30 | 2007-12-27 | Dc/dc 전압 컨버터 |
| KR1020137024358A Active KR101436774B1 (ko) | 2006-12-30 | 2007-12-27 | 업 유도성 스위칭 프리-레귤레이터 및 용량성 스위칭 포스트-컨버터를 포함한 dc/dc 전압 컨버터 |
| KR1020097016065A Active KR101340204B1 (ko) | 2006-12-30 | 2007-12-27 | 업 유도성 스위칭 프리-레귤레이터 및 용량성 스위칭 포스트-컨버터를 포함한 dc/dc 전압 컨버터 |
Country Status (5)
| Country | Link |
|---|---|
| US (3) | US7782027B2 (enExample) |
| JP (1) | JP5757685B2 (enExample) |
| KR (6) | KR20130109261A (enExample) |
| TW (3) | TWI357712B (enExample) |
| WO (3) | WO2008082581A1 (enExample) |
Families Citing this family (331)
| Publication number | Priority date | Publication date | Assignee | Title |
|---|---|---|---|---|
| US10091842B2 (en) | 2004-02-25 | 2018-10-02 | Lynk Labs, Inc. | AC light emitting diode and AC LED drive methods and apparatus |
| US10506674B2 (en) | 2004-02-25 | 2019-12-10 | Lynk Labs, Inc. | AC light emitting diode and AC LED drive methods and apparatus |
| WO2011143510A1 (en) | 2010-05-12 | 2011-11-17 | Lynk Labs, Inc. | Led lighting system |
| US10499465B2 (en) | 2004-02-25 | 2019-12-03 | Lynk Labs, Inc. | High frequency multi-voltage and multi-brightness LED lighting devices and systems and methods of using same |
| US10575376B2 (en) | 2004-02-25 | 2020-02-25 | Lynk Labs, Inc. | AC light emitting diode and AC LED drive methods and apparatus |
| CN1943276B (zh) | 2004-02-25 | 2012-05-23 | 迈克尔·米斯金 | Ac发光二极管以及ac led驱动方法和装置 |
| US10154551B2 (en) | 2004-02-25 | 2018-12-11 | Lynk Labs, Inc. | AC light emitting diode and AC LED drive methods and apparatus |
| US9198237B2 (en) | 2004-02-25 | 2015-11-24 | Lynk Labs, Inc. | LED lighting system |
| JP4673046B2 (ja) * | 2004-11-26 | 2011-04-20 | ザインエレクトロニクス株式会社 | スイッチング電源 |
| US7688046B2 (en) * | 2005-07-25 | 2010-03-30 | Apple Inc. | Power converters having varied switching frequencies |
| EP1921744B1 (en) * | 2005-08-31 | 2019-12-04 | Mitsubishi Denki Kabushiki Kaisha | Controller of generator for vehicle |
| JP2007274883A (ja) * | 2006-03-08 | 2007-10-18 | Matsushita Electric Ind Co Ltd | スイッチング電源装置 |
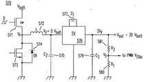
| US7782027B2 (en) * | 2006-12-30 | 2010-08-24 | Advanced Analogic Technologies, Inc. | High-efficiency DC/DC voltage converter including down inductive switching pre-regulator and capacitive switching post-converter |
| US7777459B2 (en) * | 2006-12-30 | 2010-08-17 | Advanced Analogic Technologies, Inc. | High-efficiency DC/DC voltage converter including capacitive switching pre-converter and down inductive switching post-regulator |
| US7598715B1 (en) * | 2007-04-04 | 2009-10-06 | National Semiconductor Corporation | Apparatus and method for reverse current correction for a switching regulator |
| US8077486B2 (en) | 2007-04-06 | 2011-12-13 | Power Integrations, Inc. | Method and apparatus for power converter fault condition detection |
| US8077483B2 (en) | 2007-04-06 | 2011-12-13 | Power Integrations, Inc. | Method and apparatus for sensing multiple voltage values from a single terminal of a power converter controller |
| TWI340911B (en) * | 2007-04-13 | 2011-04-21 | Generalplus Technology Inc | Capacitance touch sensor |
| GB2448905A (en) * | 2007-05-02 | 2008-11-05 | Zetex Semiconductors Plc | Voltage regulator for LNB |
| JP5103084B2 (ja) * | 2007-07-26 | 2012-12-19 | ローム株式会社 | チャージポンプ回路ならびにその制御回路 |
| US20090033293A1 (en) * | 2007-08-01 | 2009-02-05 | Intersil Americas Inc. | Voltage converter with combined capacitive voltage divider, buck converter and battery charger |
| US8427113B2 (en) * | 2007-08-01 | 2013-04-23 | Intersil Americas LLC | Voltage converter with combined buck converter and capacitive voltage divider |
| US7977927B2 (en) * | 2007-08-08 | 2011-07-12 | Advanced Analogic Technologies, Inc. | Step-up DC/DC voltage converter with improved transient current capability |
| US8085011B1 (en) | 2007-08-24 | 2011-12-27 | Intersil Americas Inc. | Boost regulator using synthetic ripple regulation |
| AT505801B1 (de) * | 2007-09-20 | 2012-09-15 | Siemens Ag | Verfahren zum betrieb eines elektronisch gesteuerten wechselrichters |
| US11297705B2 (en) | 2007-10-06 | 2022-04-05 | Lynk Labs, Inc. | Multi-voltage and multi-brightness LED lighting devices and methods of using same |
| MY153548A (en) | 2007-10-06 | 2015-02-27 | Lynk Labs Inc | Led circuits and assemblies |
| US10986714B2 (en) | 2007-10-06 | 2021-04-20 | Lynk Labs, Inc. | Lighting system having two or more LED packages having a specified separation distance |
| WO2009060098A2 (en) * | 2007-11-09 | 2009-05-14 | Nxp B.V. | Low power controller for dc to dc converters |
| US7847621B2 (en) * | 2007-11-13 | 2010-12-07 | Rohm Co., Ltd. | Control circuit and control method for charge pump circuit |
| KR101344020B1 (ko) * | 2007-11-30 | 2013-12-24 | 삼성전자주식회사 | 직류―직류 변환기 |
| WO2009082706A1 (en) | 2007-12-21 | 2009-07-02 | The Trustees Of Columbia University In The City Of New York | Active cmos sensor array for electrochemical biomolecular detection |
| US8575896B2 (en) * | 2008-02-15 | 2013-11-05 | Apple Inc. | Parallel battery architecture with shared bidirectional converter |
| JP4966249B2 (ja) * | 2008-05-07 | 2012-07-04 | コーセル株式会社 | スイッチング電源装置 |
| US8212541B2 (en) * | 2008-05-08 | 2012-07-03 | Massachusetts Institute Of Technology | Power converter with capacitive energy transfer and fast dynamic response |
| JP5185752B2 (ja) * | 2008-05-19 | 2013-04-17 | 本田技研工業株式会社 | 電力変換器 |
| US8330436B2 (en) | 2008-06-30 | 2012-12-11 | Intel Corporation | Series and parallel hybrid switched capacitor networks for IC power delivery |
| US8823342B2 (en) | 2008-07-07 | 2014-09-02 | Advanced Analogic Technologies Incorporated | Multiple-output dual-polarity DC/DC converters and voltage regulators |
| EP2144355B1 (en) * | 2008-07-07 | 2011-10-26 | ST-Ericsson SA | Voltage converter |
| US8278893B2 (en) * | 2008-07-16 | 2012-10-02 | Infineon Technologies Ag | System including an offset voltage adjusted to compensate for variations in a transistor |
| US8816659B2 (en) | 2010-08-06 | 2014-08-26 | Peregrine Semiconductor Corporation | Low-noise high efficiency bias generation circuits and method |
| US8148967B2 (en) * | 2008-08-05 | 2012-04-03 | Intersil Americas Inc. | PWM clock generation system and method to improve transient response of a voltage regulator |
| US8854019B1 (en) * | 2008-09-25 | 2014-10-07 | Rf Micro Devices, Inc. | Hybrid DC/DC power converter with charge-pump and buck converter |
| US7907430B2 (en) | 2008-12-18 | 2011-03-15 | WaikotoLink Limited | High current voltage regulator |
| DE102009005615A1 (de) | 2009-01-22 | 2010-07-29 | Continental Automotive Gmbh | Gleichspannungswandler für ein Kraftfahrzeug |
| JP5512139B2 (ja) * | 2009-01-30 | 2014-06-04 | ラピスセミコンダクタ株式会社 | 半導体集積回路装置及び電源供給回路 |
| US9166471B1 (en) | 2009-03-13 | 2015-10-20 | Rf Micro Devices, Inc. | 3D frequency dithering for DC-to-DC converters used in multi-mode cellular transmitters |
| DE102009014531A1 (de) | 2009-03-24 | 2010-10-07 | Continental Automotive Gmbh | Gleichspannungswandler für ein Kraftfahrzeug |
| EP2244365A1 (en) * | 2009-04-23 | 2010-10-27 | Mitsubishi Electric R&D Centre Europe B.V. | Method and apparatus for discharging the capacitors of a boost converter composed of plural bridge devices |
| US8315576B2 (en) | 2009-05-05 | 2012-11-20 | Rf Micro Devices, Inc. | Capacitive compensation of cascaded directional couplers |
| DE102009020834A1 (de) * | 2009-05-11 | 2011-02-03 | Austriamicrosystems Ag | Spannungswandler und Verfahren zur Spannungswandlung |
| EP3573432A3 (en) | 2009-05-28 | 2020-02-12 | Lynk Labs, Inc. | Multi-voltage and multi-brigthness led lighting devices and methods of using |
| US8320141B2 (en) * | 2009-08-05 | 2012-11-27 | Apple Inc. | High-efficiency, switched-capacitor power conversion using a resonant clocking circuit to produce gate drive signals for switching capacitors |
| KR100955090B1 (ko) * | 2009-10-12 | 2010-04-28 | (주)이미지스테크놀로지 | 부하 구동신호 연동형 고전압 생성방법 및 그 생성회로 |
| US8283905B2 (en) * | 2009-12-01 | 2012-10-09 | Upi Semiconductor Corporation | Voltage converter and control method thereof |
| CN102097131B (zh) * | 2009-12-15 | 2014-03-12 | 中芯国际集成电路制造(上海)有限公司 | 电压生成电路 |
| US12279345B2 (en) | 2009-12-28 | 2025-04-15 | Lynk Labs, Inc. | Light emitting diode and LED drive apparatus |
| CA2785721C (en) | 2009-12-28 | 2020-10-27 | Lynk Labs, Inc. | High frequency multi-voltage and multi-brightness led lighting devices |
| US8548398B2 (en) | 2010-02-01 | 2013-10-01 | Rf Micro Devices, Inc. | Envelope power supply calibration of a multi-mode radio frequency power amplifier |
| DE102010013319B4 (de) * | 2010-03-30 | 2012-04-05 | Austriamicrosystems Ag | Spannungswandler und Verfahren zur Spannungswandlung |
| US8538355B2 (en) | 2010-04-19 | 2013-09-17 | Rf Micro Devices, Inc. | Quadrature power amplifier architecture |
| US9077405B2 (en) | 2010-04-20 | 2015-07-07 | Rf Micro Devices, Inc. | High efficiency path based power amplifier circuitry |
| US8699973B2 (en) | 2010-04-20 | 2014-04-15 | Rf Micro Devices, Inc. | PA bias power supply efficiency optimization |
| US9214865B2 (en) | 2010-04-20 | 2015-12-15 | Rf Micro Devices, Inc. | Voltage compatible charge pump buck and buck power supplies |
| US9008597B2 (en) | 2010-04-20 | 2015-04-14 | Rf Micro Devices, Inc. | Direct current (DC)-DC converter having a multi-stage output filter |
| US8842399B2 (en) | 2010-04-20 | 2014-09-23 | Rf Micro Devices, Inc. | ESD protection of an RF PA semiconductor die using a PA controller semiconductor die |
| US8811921B2 (en) | 2010-04-20 | 2014-08-19 | Rf Micro Devices, Inc. | Independent PA biasing of a driver stage and a final stage |
| US8712349B2 (en) | 2010-04-20 | 2014-04-29 | Rf Micro Devices, Inc. | Selecting a converter operating mode of a PA envelope power supply |
| US8942650B2 (en) | 2010-04-20 | 2015-01-27 | Rf Micro Devices, Inc. | RF PA linearity requirements based converter operating mode selection |
| US8565694B2 (en) | 2010-04-20 | 2013-10-22 | Rf Micro Devices, Inc. | Split current current digital-to-analog converter (IDAC) for dynamic device switching (DDS) of an RF PA stage |
| US8942651B2 (en) | 2010-04-20 | 2015-01-27 | Rf Micro Devices, Inc. | Cascaded converged power amplifier |
| US8958763B2 (en) | 2010-04-20 | 2015-02-17 | Rf Micro Devices, Inc. | PA bias power supply undershoot compensation |
| US8571492B2 (en) | 2010-04-20 | 2013-10-29 | Rf Micro Devices, Inc. | DC-DC converter current sensing |
| US9577590B2 (en) | 2010-04-20 | 2017-02-21 | Qorvo Us, Inc. | Dual inductive element charge pump buck and buck power supplies |
| US8706063B2 (en) | 2010-04-20 | 2014-04-22 | Rf Micro Devices, Inc. | PA envelope power supply undershoot compensation |
| US8542061B2 (en) | 2010-04-20 | 2013-09-24 | Rf Micro Devices, Inc. | Charge pump based power amplifier envelope power supply and bias power supply |
| US9030256B2 (en) | 2010-04-20 | 2015-05-12 | Rf Micro Devices, Inc. | Overlay class F choke |
| US8831544B2 (en) | 2010-04-20 | 2014-09-09 | Rf Micro Devices, Inc. | Dynamic device switching (DDS) of an in-phase RF PA stage and a quadrature-phase RF PA stage |
| US9553550B2 (en) | 2010-04-20 | 2017-01-24 | Qorvo Us, Inc. | Multiband RF switch ground isolation |
| US8983407B2 (en) | 2010-04-20 | 2015-03-17 | Rf Micro Devices, Inc. | Selectable PA bias temperature compensation circuitry |
| US8731498B2 (en) | 2010-04-20 | 2014-05-20 | Rf Micro Devices, Inc. | Temperature correcting an envelope power supply signal for RF PA circuitry |
| US9184701B2 (en) | 2010-04-20 | 2015-11-10 | Rf Micro Devices, Inc. | Snubber for a direct current (DC)-DC converter |
| US8913971B2 (en) | 2010-04-20 | 2014-12-16 | Rf Micro Devices, Inc. | Selecting PA bias levels of RF PA circuitry during a multislot burst |
| US9900204B2 (en) | 2010-04-20 | 2018-02-20 | Qorvo Us, Inc. | Multiple functional equivalence digital communications interface |
| US9048787B2 (en) | 2010-04-20 | 2015-06-02 | Rf Micro Devices, Inc. | Combined RF detector and RF attenuator with concurrent outputs |
| US8515361B2 (en) | 2010-04-20 | 2013-08-20 | Rf Micro Devices, Inc. | Frequency correction of a programmable frequency oscillator by propagation delay compensation |
| US8892063B2 (en) | 2010-04-20 | 2014-11-18 | Rf Micro Devices, Inc. | Linear mode and non-linear mode quadrature PA circuitry |
| US8559898B2 (en) | 2010-04-20 | 2013-10-15 | Rf Micro Devices, Inc. | Embedded RF PA temperature compensating bias transistor |
| US8811920B2 (en) | 2010-04-20 | 2014-08-19 | Rf Micro Devices, Inc. | DC-DC converter semiconductor die structure |
| US9362825B2 (en) | 2010-04-20 | 2016-06-07 | Rf Micro Devices, Inc. | Look-up table based configuration of a DC-DC converter |
| US9214900B2 (en) | 2010-04-20 | 2015-12-15 | Rf Micro Devices, Inc. | Interference reduction between RF communications bands |
| US8947157B2 (en) | 2010-04-20 | 2015-02-03 | Rf Micro Devices, Inc. | Voltage multiplier charge pump buck |
| US8989685B2 (en) | 2010-04-20 | 2015-03-24 | Rf Micro Devices, Inc. | Look-up table based configuration of multi-mode multi-band radio frequency power amplifier circuitry |
| US8983410B2 (en) | 2010-04-20 | 2015-03-17 | Rf Micro Devices, Inc. | Configurable 2-wire/3-wire serial communications interface |
| US8913967B2 (en) | 2010-04-20 | 2014-12-16 | Rf Micro Devices, Inc. | Feedback based buck timing of a direct current (DC)-DC converter |
| US8963528B2 (en) | 2010-04-30 | 2015-02-24 | Lockheed Martin Corporation | Method and means to implement fixed frequency operation of buck mode switching |
| US8547141B2 (en) | 2010-04-30 | 2013-10-01 | Lockheed Martin Corporation | Wide dynamic range, wide bandwidth, voltage to current converter |
| US8564271B2 (en) | 2010-06-01 | 2013-10-22 | Lockheed Martin Corporation | Method and means to implement a current follower operation of a buck mode, switching power supply |
| CN101916553B (zh) * | 2010-07-13 | 2012-03-07 | 深圳市长江力伟股份有限公司 | 一种彩色lcos显示芯片及其驱动控制方法 |
| WO2012031241A2 (en) | 2010-09-03 | 2012-03-08 | Skyworks Solutions, Inc. | High-voltage tolerant voltage regulator |
| US9172303B2 (en) * | 2010-09-30 | 2015-10-27 | Stmicroelectronics International N.V. | Power management unit systems and methods |
| TWI427301B (zh) * | 2010-10-19 | 2014-02-21 | Himax Analogic Inc | 具有測試電路之直流轉換器 |
| US8786270B2 (en) | 2010-11-08 | 2014-07-22 | Intersil Americas Inc. | Synthetic ripple regulator with frequency control |
| TWI434496B (zh) | 2010-12-08 | 2014-04-11 | Richtek Technology Corp | 電壓調節器及其脈寬調變訊號產生方法 |
| US10389235B2 (en) | 2011-05-05 | 2019-08-20 | Psemi Corporation | Power converter |
| US8736245B1 (en) | 2011-01-20 | 2014-05-27 | Lockheed Martin Corporation | Method and means to combine pulse width modulation level control, full resonance and zero voltage switching for switched mode power supplies |
| KR101852065B1 (ko) * | 2011-02-17 | 2018-06-07 | 삼성전자주식회사 | 차지펌프의 래치업을 방지하기 위한 전원공급장치 및 그 방법 |
| US8817500B2 (en) * | 2011-02-17 | 2014-08-26 | Samsung Electronics Co., Ltd. | Power supply apparatuses for preventing latch-up of charge pump and methods thereof |
| US9419538B2 (en) | 2011-02-24 | 2016-08-16 | Crane Electronics, Inc. | AC/DC power conversion system and method of manufacture of same |
| JP5333485B2 (ja) * | 2011-03-04 | 2013-11-06 | 株式会社デンソー | 電力変換装置 |
| GB2489466A (en) * | 2011-03-29 | 2012-10-03 | Sony Corp | Grid tied inverter having DC-DC current fed push-pull converter |
| US9882471B2 (en) | 2011-05-05 | 2018-01-30 | Peregrine Semiconductor Corporation | DC-DC converter with modular stages |
| US10680515B2 (en) | 2011-05-05 | 2020-06-09 | Psemi Corporation | Power converters with modular stages |
| CN103650313B (zh) | 2011-05-05 | 2018-09-21 | 北极砂技术有限公司 | 具有模块化的级的dc-dc转换器 |
| US10381924B2 (en) * | 2011-05-05 | 2019-08-13 | Psemi Corporation | Power converters with modular stages |
| EP2714339B1 (en) | 2011-06-02 | 2018-01-03 | Black & Decker Inc. | Control system for a fastening power tool |
| US20130000666A1 (en) * | 2011-06-29 | 2013-01-03 | Kun Hu | Multi-Function Teeth Cleaning Device |
| US20140239809A1 (en) | 2011-08-18 | 2014-08-28 | Lynk Labs, Inc. | Devices and systems having ac led circuits and methods of driving the same |
| WO2013032753A2 (en) * | 2011-08-26 | 2013-03-07 | The Trustees Of Columbia University In The City Of New York | Systems and methods for switched-inductor integrated voltage regulators |
| TW201312916A (zh) * | 2011-09-15 | 2013-03-16 | Richtek Technology Corp | 電源供應電路及具有適應性致能電荷泵之電源供應電路 |
| TWI458241B (zh) * | 2011-09-23 | 2014-10-21 | Richtek Technology Corp | 具動態壓降控制的電源供應器及其方法 |
| CN103023308A (zh) * | 2011-09-26 | 2013-04-03 | 立锜科技股份有限公司 | 电源供应电路及具有适应性使能电荷泵的电源供应电路 |
| US8743553B2 (en) | 2011-10-18 | 2014-06-03 | Arctic Sand Technologies, Inc. | Power converters with integrated capacitors |
| TWI460981B (zh) * | 2011-10-24 | 2014-11-11 | 電容倍增之雙迴路控制電路 | |
| US9249953B2 (en) | 2011-11-11 | 2016-02-02 | Lynk Labs, Inc. | LED lamp having a selectable beam angle |
| CN103138571A (zh) * | 2011-11-30 | 2013-06-05 | Ge医疗系统环球技术有限公司 | 电源电路及包括该电源电路的便携式超声检测装置 |
| US9247597B2 (en) | 2011-12-02 | 2016-01-26 | Lynk Labs, Inc. | Color temperature controlled and low THD LED lighting devices and systems and methods of driving the same |
| US8723491B2 (en) * | 2011-12-19 | 2014-05-13 | Arctic Sand Technologies, Inc. | Control of power converters with capacitive energy transfer |
| US8786264B2 (en) | 2012-01-11 | 2014-07-22 | Blackberry Limited | DCDC converter with converter modules that can be dynamically enabled or disabled |
| US9065505B2 (en) | 2012-01-31 | 2015-06-23 | Rf Micro Devices, Inc. | Optimal switching frequency for envelope tracking power supply |
| US9529375B2 (en) * | 2012-02-28 | 2016-12-27 | Texas Instruments Deutschland Gmbh | Single inductor-multiple output DC-DC converter, method for operating the same and electronic device comprising the converter |
| WO2013130088A1 (en) * | 2012-03-01 | 2013-09-06 | Intel Corporation | Dual mode voltage regulator with reconfiguration capability |
| CA2872879C (en) * | 2012-05-16 | 2015-07-07 | Abb Research Ltd | A battery energy storage, battery energy storage system, method, computer program and computer program product |
| US9291478B2 (en) | 2012-05-31 | 2016-03-22 | Allegro Microsystems, Llc | Magnetic field sensor with improved sensitivity to magnetic fields |
| TWI485961B (zh) * | 2012-06-27 | 2015-05-21 | Macroblock Inc | 共鐵心式功率因數校正諧振轉換器 |
| US8947057B2 (en) * | 2012-06-29 | 2015-02-03 | Texas Instruments Incorporated | Inverting buck-boost using single-inductor boost and charge pump with a grounded switch |
| US9991821B2 (en) | 2012-08-17 | 2018-06-05 | Advanced Charging Technologies, LLC | Transformerless multiple output capable power supply system |
| US9520799B2 (en) | 2012-08-17 | 2016-12-13 | Advanced Charging Technologies, LLC | Power device |
| WO2014030029A1 (en) * | 2012-08-20 | 2014-02-27 | Nokia Corporation | Apparatus, method, and computer program for charging cable loss compensation |
| US8558586B1 (en) * | 2012-08-30 | 2013-10-15 | Infineon Technologies Ag | Circuit arrangement for driving transistors in bridge circuits |
| US9225253B2 (en) * | 2012-10-23 | 2015-12-29 | Microchip Technology Inc. | High voltage switching linear amplifier and method therefor |
| EP2915241A4 (en) | 2012-10-31 | 2016-12-28 | Massachusetts Inst Technology | SYSTEMS AND METHOD FOR A VARIABLE FREQUENCY MACHINE POWER CONVERTER |
| US8693224B1 (en) | 2012-11-26 | 2014-04-08 | Arctic Sand Technologies Inc. | Pump capacitor configuration for switched capacitor circuits |
| US9419463B2 (en) * | 2012-11-29 | 2016-08-16 | Cymbet Corporation | Thin film microbattery charge and output control |
| US20140152381A1 (en) | 2012-11-30 | 2014-06-05 | International Business Machines Corporation | Reconfigurable switched-capacitor voltage converter circuit, integrated circuit (ic) chip including the circuit and method of switching voltage on chip |
| US9395738B2 (en) * | 2013-01-28 | 2016-07-19 | Nvidia Corporation | Current-parking switching regulator with a split inductor |
| US9800158B2 (en) * | 2013-01-30 | 2017-10-24 | Nvidia Corporation | Current-parking switching regulator downstream controller |
| US9804621B2 (en) * | 2013-02-05 | 2017-10-31 | Nvidia Corporation | Current-parking switching regulator downstream controller pre-driver |
| US9484758B2 (en) * | 2013-02-05 | 2016-11-01 | Apple Inc. | Hybrid bootstrap capacitor refresh technique for charger/converter |
| US9461546B2 (en) * | 2013-02-08 | 2016-10-04 | Advanced Charging Technologies, LLC | Power device and method for delivering power to electronic devices |
| US9459635B2 (en) * | 2013-02-08 | 2016-10-04 | Nvidia Corporation | Current-parking switching regulator upstream controller |
| US9639102B2 (en) | 2013-02-19 | 2017-05-02 | Nvidia Corporation | Predictive current sensing |
| US9389617B2 (en) | 2013-02-19 | 2016-07-12 | Nvidia Corporation | Pulsed current sensing |
| US9136756B2 (en) * | 2013-03-14 | 2015-09-15 | Maxim Integrated Products, Inc. | System and methods for two-stage buck boost converters with fast transient response |
| US8724353B1 (en) | 2013-03-15 | 2014-05-13 | Arctic Sand Technologies, Inc. | Efficient gate drivers for switched capacitor converters |
| US8619445B1 (en) | 2013-03-15 | 2013-12-31 | Arctic Sand Technologies, Inc. | Protection of switched capacitor power converter |
| US9793803B2 (en) | 2013-03-15 | 2017-10-17 | Infineon Technologies Austria Ag | Power converter circuit |
| US9203299B2 (en) | 2013-03-15 | 2015-12-01 | Artic Sand Technologies, Inc. | Controller-driven reconfiguration of switched-capacitor power converter |
| US9847712B2 (en) | 2013-03-15 | 2017-12-19 | Peregrine Semiconductor Corporation | Fault control for switched capacitor power converter |
| JP5787926B2 (ja) * | 2013-03-29 | 2015-09-30 | 株式会社東芝 | 半導体スイッチ回路 |
| WO2014168911A1 (en) | 2013-04-09 | 2014-10-16 | Massachusetts Institute Of Technology | Power conservation with high power factor |
| JP6115273B2 (ja) * | 2013-04-11 | 2017-04-19 | ソニー株式会社 | 電源回路、電源システムおよび蓄電装置 |
| KR102128140B1 (ko) * | 2013-04-11 | 2020-06-29 | 라이온 세미컨덕터 인크. | 하이브리드 전압 조정기를 제공하기 위한 장치, 시스템들 및 방법들 |
| GB201312626D0 (en) * | 2013-07-15 | 2013-08-28 | Univ Plymouth | Electrical conversion |
| US9343960B2 (en) * | 2013-07-22 | 2016-05-17 | Avago Technologies General Ip (Singapore) Pte. Ltd. | Feedback/feed forward switched capacitor voltage regulation |
| KR101404570B1 (ko) | 2013-07-29 | 2014-06-11 | 주식회사 에이디텍 | 프리바이어스 상태의 동기식 스텝-다운 컨버터의 스타트 업 회로 |
| DE102013216878A1 (de) * | 2013-08-23 | 2015-02-26 | Osram Gmbh | Zweistufiger getakteter elektronischer Energiewandler |
| KR101448130B1 (ko) * | 2013-08-29 | 2014-10-13 | 충북대학교 산학협력단 | 하이브리드 컨버터 |
| US9041459B2 (en) | 2013-09-16 | 2015-05-26 | Arctic Sand Technologies, Inc. | Partial adiabatic conversion |
| US9742266B2 (en) | 2013-09-16 | 2017-08-22 | Arctic Sand Technologies, Inc. | Charge pump timing control |
| US10840805B2 (en) * | 2013-09-24 | 2020-11-17 | Eta Devices, Inc. | Integrated power supply and modulator for radio frequency power amplifiers |
| WO2015054186A1 (en) | 2013-10-07 | 2015-04-16 | Lion Semiconductor Inc. | Feedback control in hybrid voltage regulators |
| US9825545B2 (en) | 2013-10-29 | 2017-11-21 | Massachusetts Institute Of Technology | Switched-capacitor split drive transformer power conversion circuit |
| DE102014200526B4 (de) | 2014-01-14 | 2018-09-06 | Siemens Healthcare Gmbh | Röntgengerät und Röntgenstrahlendetektor für ein Röntgengerät |
| US9310817B2 (en) | 2014-02-04 | 2016-04-12 | Synaptics Incorporated | Negative voltage feedback generator |
| WO2015120023A1 (en) * | 2014-02-04 | 2015-08-13 | The Trustees Of Dartmouth College | System and method for reducing power loss in switched-capacitor power converters |
| GB2538664A (en) | 2014-03-14 | 2016-11-23 | Arctic Sand Technologies Inc | Charge balanced charge pump control |
| US10693368B2 (en) | 2014-03-14 | 2020-06-23 | Psemi Corporation | Charge pump stability control |
| CN106165279B (zh) | 2014-03-14 | 2019-05-10 | 北极砂技术有限公司 | 电荷泵稳定性控制 |
| US10615692B2 (en) * | 2014-04-25 | 2020-04-07 | Texas Instruments Incorporated | Series capacitor buck converter having circuitry for precharging the series capacitor |
| US11458851B2 (en) | 2014-07-03 | 2022-10-04 | The Noco Company | Jump starting apparatus |
| US10075064B2 (en) | 2014-07-03 | 2018-09-11 | Massachusetts Institute Of Technology | High-frequency, high density power factor correction conversion for universal input grid interface |
| US9007015B1 (en) | 2014-07-03 | 2015-04-14 | The Noco Company | Portable vehicle battery jump start apparatus with safety protection |
| CA2916782C (en) * | 2014-07-03 | 2016-08-09 | The Noco Company | Portable vehicle battery jump start apparatus with safety protection |
| US9490701B2 (en) * | 2014-07-07 | 2016-11-08 | Intel Corporation | Techniques for reducing switching noise and improving transient response in voltage regulators |
| US9831768B2 (en) | 2014-07-17 | 2017-11-28 | Crane Electronics, Inc. | Dynamic maneuvering configuration for multiple control modes in a unified servo system |
| WO2016050645A1 (en) | 2014-10-02 | 2016-04-07 | Merus Audio Aps | A multiple output boost dc-dc power converter |
| TWI580152B (zh) * | 2014-11-08 | 2017-04-21 | 立錡科技股份有限公司 | 高效率充電系統與應用於其中之充電電路 |
| JP2018502511A (ja) | 2014-12-30 | 2018-01-25 | メルス オーディオ アンパーツゼルスカブ | マルチレベルクラスdオーディオパワーアンプ |
| US9716433B2 (en) * | 2015-01-15 | 2017-07-25 | R2 Semiconductor, Inc. | Control of conversion ratios of a power source block and a bidirectional active filter |
| TWI555319B (zh) * | 2015-01-22 | 2016-10-21 | 通嘉科技股份有限公司 | 採用適應性閘偏壓技術之單一電感多輸出電源轉換器 |
| US9678528B2 (en) | 2015-02-15 | 2017-06-13 | Skyworks, Solutions Inc. | Voltage supply system with boost converter and charge pump |
| US10050522B2 (en) | 2015-02-15 | 2018-08-14 | Skyworks Solutions, Inc. | Interleaved dual output charge pump |
| US9230726B1 (en) | 2015-02-20 | 2016-01-05 | Crane Electronics, Inc. | Transformer-based power converters with 3D printed microchannel heat sink |
| US9160228B1 (en) * | 2015-02-26 | 2015-10-13 | Crane Electronics, Inc. | Integrated tri-state electromagnetic interference filter and line conditioning module |
| US9647548B2 (en) | 2015-03-13 | 2017-05-09 | Infineon Technologies Austria Ag | Method for operating a power converter circuit and power converter circuit |
| US10193441B2 (en) | 2015-03-13 | 2019-01-29 | Psemi Corporation | DC-DC transformer with inductor for the facilitation of adiabatic inter-capacitor charge transport |
| DK178680B1 (en) | 2015-04-10 | 2016-11-07 | Pr Electronics As | Zero drift, limitless and adjustable reference voltage generation |
| US10727738B2 (en) | 2015-04-22 | 2020-07-28 | Sridhar V. Kotikalapoodi | Method and apparatus for control of switch mode power supplies utilizing magnetic and capacitive conversion means |
| US10084384B1 (en) * | 2015-04-22 | 2018-09-25 | Sridhar Kotikalapoodi | Method and apparatus for switched capacitor and inductor based-switch mode power supply |
| US10396796B2 (en) * | 2015-05-20 | 2019-08-27 | Nikolaos Papadopoulos | Circuit, system and method for thin-film transistor logic gates |
| DE102015209330A1 (de) * | 2015-05-21 | 2016-11-24 | Dialog Semiconductor (Uk) Limited | Hocheffiziente schaltende Ladevorrichtung mit verringerter Eingangsspannungswelligkeit |
| CN204651904U (zh) * | 2015-05-26 | 2015-09-16 | 极创电子股份有限公司 | 电源供应器的保护电路 |
| US10284106B1 (en) * | 2015-06-05 | 2019-05-07 | Vlt, Inc. | Power adapter |
| DE102015212331A1 (de) | 2015-07-01 | 2017-01-05 | Dialog Semiconductor (Uk) Limited | Hochleistungsschaltaufwärtswandler mit reduzierter Induktorstromwelligkeit |
| DE102015212403B4 (de) * | 2015-07-02 | 2021-03-25 | Dialog Semiconductor (Uk) Limited | Batterieladesystem mit regelungsschleife |
| WO2017007991A1 (en) * | 2015-07-08 | 2017-01-12 | Arctic Sand Technologies, Inc. | Switched-capacitor power converters |
| US9293999B1 (en) | 2015-07-17 | 2016-03-22 | Crane Electronics, Inc. | Automatic enhanced self-driven synchronous rectification for power converters |
| US20170054363A1 (en) * | 2015-08-21 | 2017-02-23 | Allegro Microsystems, Llc | Systems and methods for dc power conversion |
| CN106655757B (zh) * | 2015-11-04 | 2020-06-05 | 上海贝岭股份有限公司 | 电容式电荷泵 |
| KR101755897B1 (ko) | 2015-11-25 | 2017-07-07 | 현대자동차주식회사 | 친환경 차량의 저전압 직류 변환 장치 |
| WO2017100306A1 (en) * | 2015-12-07 | 2017-06-15 | Uptake Technologies, Inc. | Local analytics device |
| US20170170732A1 (en) | 2015-12-15 | 2017-06-15 | Neofocal Systems, Inc. | System and method for zero voltage switching and switch capacator modulation |
| AT517714B1 (de) * | 2015-12-17 | 2017-04-15 | Avl List Gmbh | Schaltungsanordnung zur Signaleinprägung eines elektrischen Signals in eine elektrochemische Energieliefervorrichtung |
| US10033279B2 (en) * | 2016-04-19 | 2018-07-24 | Mediatek Singapore Pte. Ltd. | DC-DC voltage converter and associated control method capable of dynamically adjusting upper boundary of inductor current |
| DE102016208375B3 (de) * | 2016-05-17 | 2017-10-12 | Continental Automotive Gmbh | Vorrichtung zum Laden und Entladen einer kapazitiven Last |
| CN107231013B (zh) * | 2016-05-24 | 2019-01-15 | 华为技术有限公司 | 一种充电的方法、终端、充电器和系统 |
| US9780635B1 (en) | 2016-06-10 | 2017-10-03 | Crane Electronics, Inc. | Dynamic sharing average current mode control for active-reset and self-driven synchronous rectification for power converters |
| WO2017217250A1 (ja) * | 2016-06-16 | 2017-12-21 | 株式会社村田製作所 | パワーコンバータユニット |
| DE102016111127A1 (de) * | 2016-06-17 | 2017-12-21 | Infineon Technologies Ag | Elektrische Baugruppe, die eine bipolare Transistorvorrichtung mit isoliertem Gate und eine Transistorvorrichtung mit breiter Bandlücke enthält |
| US20170373600A1 (en) * | 2016-06-23 | 2017-12-28 | Cirrus Logic International Semiconductor Ltd. | Multi-mode switching power converter |
| CN106067792B (zh) * | 2016-07-04 | 2023-05-23 | 华南理工大学 | 一种阶数大于1的大功率分数阶电容及其控制方法 |
| WO2018009649A1 (en) * | 2016-07-06 | 2018-01-11 | Google Llc | Battery fast-charging system |
| US10263526B2 (en) | 2016-08-02 | 2019-04-16 | Smart Prong Technologies, Inc. | Electrical circuit for isolated voltage conversion |
| US11101674B2 (en) * | 2016-08-05 | 2021-08-24 | Avago Technologies International Sales Pte. Limited | Battery charging architectures |
| KR102547951B1 (ko) * | 2016-09-20 | 2023-06-26 | 삼성전자주식회사 | 재구성 가능한 양극성 출력 차지 펌프 회로 및 이를 포함하는 집적 회로 |
| JP6521187B2 (ja) * | 2016-10-06 | 2019-05-29 | 株式会社村田製作所 | Dc−dcコンバータ |
| TWI607623B (zh) * | 2016-10-07 | 2017-12-01 | 新唐科技股份有限公司 | 切換式電容型直流轉直流轉換器及其控制方法 |
| TWI605673B (zh) * | 2016-10-07 | 2017-11-11 | 新唐科技股份有限公司 | 切換式電容直流對直流電源轉換器電路及使用其輸出電壓之方法 |
| TWI594102B (zh) * | 2016-11-03 | 2017-08-01 | 緯創資通股份有限公司 | 電壓調節電路及其控制方法 |
| US9742183B1 (en) | 2016-12-09 | 2017-08-22 | Crane Electronics, Inc. | Proactively operational over-voltage protection circuit |
| US9735566B1 (en) | 2016-12-12 | 2017-08-15 | Crane Electronics, Inc. | Proactively operational over-voltage protection circuit |
| US10511223B2 (en) | 2016-12-09 | 2019-12-17 | Allegro Microsystems, Llc | Voltage regulator having boost and charge pump functionality |
| DE102016225795A1 (de) * | 2016-12-21 | 2018-06-21 | Dialog Semiconductor (Uk) Limited | Hybrid-dcdc-leistungswandler mit höherer effizienz |
| US11311728B2 (en) * | 2017-01-20 | 2022-04-26 | The Regents Of The University Of California | Electrode agnostic, supply variant stimulation engine for implantable neural stimulation |
| CN106982033A (zh) * | 2017-02-23 | 2017-07-25 | 锐迪科微电子(上海)有限公司 | 一种基于升压技术的功率放大器 |
| CN108733119B (zh) * | 2017-04-25 | 2022-11-04 | 恩智浦有限公司 | 低压降稳压器及其启动方法 |
| US10312724B2 (en) * | 2017-05-19 | 2019-06-04 | Nxp B.V. | Implementation of high-voltage direct-charging 2:1 switched-capacitor converter for battery charging of electronic devices |
| US10468898B2 (en) * | 2017-05-19 | 2019-11-05 | Nxp B.V. | Implementation of high efficiency battery charger for electronic devices |
| WO2018220778A1 (ja) * | 2017-06-01 | 2018-12-06 | 東芝三菱電機産業システム株式会社 | 電源装置およびそれを用いた電源システム |
| CN109038694B (zh) | 2017-06-08 | 2020-02-21 | 华为技术有限公司 | 电源转换电路、充电装置及系统 |
| US10014777B1 (en) * | 2017-08-09 | 2018-07-03 | Texas Instruments Incorporated | Buck-boost DC-DC converter |
| CN107422779B (zh) * | 2017-08-21 | 2019-02-22 | 南京矽力杰半导体技术有限公司 | 电压调节器 |
| US10193541B1 (en) * | 2017-09-13 | 2019-01-29 | Siemens Medical Solutions Usa, Inc. | Transformerless switching regulator with controllable boost factor |
| US12074434B2 (en) | 2017-09-22 | 2024-08-27 | The Noco Company | Portable vehicle battery jump starter with air pump |
| US9979285B1 (en) | 2017-10-17 | 2018-05-22 | Crane Electronics, Inc. | Radiation tolerant, analog latch peak current mode control for power converters |
| US10103620B1 (en) * | 2017-10-19 | 2018-10-16 | BravoTek Electronics Co., Ltd. | SIBO boost converter and operation method thereof |
| EP3484040A1 (en) * | 2017-11-09 | 2019-05-15 | CE+T Power Luxembourg SA | Inverter with ac forward bridge and improved dc/dc topology |
| JP7018507B2 (ja) | 2017-12-14 | 2022-02-10 | ザ・ノコ・カンパニー | エアポンプを備えた携帯型車両バッテリジャンプスタート装置 |
| US11038364B2 (en) | 2018-01-10 | 2021-06-15 | Microsoft Technology Licensing, Llc | Parallel charging and discharging of batteries with disparate characteristics |
| CN108306489B (zh) * | 2018-01-26 | 2020-04-21 | 成都芯源系统有限公司 | 升降压开关变换器的驱动电路、控制电路及驱动方法 |
| JP7053292B2 (ja) * | 2018-02-06 | 2022-04-12 | Fdk株式会社 | Dc/dcコンバータ |
| US10601311B2 (en) | 2018-02-13 | 2020-03-24 | Lion Semiconductor Inc. | Circuits and methods for hybrid 3:1 voltage regulators |
| US11063514B2 (en) | 2018-03-28 | 2021-07-13 | Qualcomm Incorporated | Methods and apparatuses for voltage regulation using predictively charged precharge rails |
| CN111903031B (zh) | 2018-04-06 | 2025-01-14 | 昕诺飞控股有限公司 | 具有电池的系统和控制该系统的方法 |
| US10992221B2 (en) * | 2018-04-09 | 2021-04-27 | Semiconductor Components Industries, Llc | Efficient buck-boost charge pump and method therefor |
| JP6805202B2 (ja) * | 2018-04-20 | 2020-12-23 | 株式会社京三製作所 | Dc/dcコンバータ、及びdc/dcコンバータの制御方法 |
| JP6805201B2 (ja) * | 2018-04-20 | 2020-12-23 | 株式会社京三製作所 | Dc/dcコンバータ、及びdc/dcコンバータの制御方法 |
| US10198015B1 (en) * | 2018-06-11 | 2019-02-05 | SK Hynix Inc. | Digital low drop-out regulator and operation method thereof |
| US20190393782A1 (en) * | 2018-06-25 | 2019-12-26 | Mykhaylo Teplechuk | Combined inductive and switched capacitive power supply conversion |
| US10790741B2 (en) * | 2018-09-24 | 2020-09-29 | Psemi Corporation | Pole compensation in reconfigurable power converter |
| TWI682614B (zh) * | 2018-10-26 | 2020-01-11 | 緯穎科技服務股份有限公司 | 多相位電源降壓系統 |
| US10425080B1 (en) | 2018-11-06 | 2019-09-24 | Crane Electronics, Inc. | Magnetic peak current mode control for radiation tolerant active driven synchronous power converters |
| CN109462330A (zh) * | 2018-11-13 | 2019-03-12 | 天津大学 | 带开关电感和开关电容的高升压直流变换器 |
| FR3089720B1 (fr) * | 2018-12-06 | 2020-11-20 | Continental Automotive France | Convertisseur de tension |
| CN111342541B (zh) * | 2018-12-19 | 2021-04-16 | 智原微电子(苏州)有限公司 | 电源切换电路 |
| US11201493B2 (en) | 2018-12-31 | 2021-12-14 | Dialog Semiconductor (Uk) Limited | Circuit for battery charging and system supply, combining capacitive and inductive charging |
| US11482889B2 (en) * | 2019-01-09 | 2022-10-25 | Integrated Device Technology, Inc. | Wireless power receiver configurable for LDO or buck operation |
| US10892746B2 (en) | 2019-01-14 | 2021-01-12 | Texas Instruments Incorporated | Switch on-time controller with delay line modulator |
| US10686367B1 (en) | 2019-03-04 | 2020-06-16 | Psemi Corporation | Apparatus and method for efficient shutdown of adiabatic charge pumps |
| US10903822B2 (en) * | 2019-03-05 | 2021-01-26 | Arm Limited | Integrated oscillator |
| US10756623B1 (en) | 2019-04-17 | 2020-08-25 | Dialog Semiconductor (Uk) Limited | Low loss power converter |
| US10790742B1 (en) | 2019-04-17 | 2020-09-29 | Dialog Semiconductor (Uk) Limited | Multi-level power converter with improved transient load response |
| US10811974B1 (en) | 2019-04-17 | 2020-10-20 | Dialog Semiconductor (Uk) Limited | Power converter |
| US11387789B2 (en) | 2019-06-05 | 2022-07-12 | Qorvo Us, Inc. | Charge pump tracker circuitry |
| US11165265B2 (en) | 2019-06-28 | 2021-11-02 | Microsoft Technology Licensing, Llc | Parallel battery discharge management |
| US11101680B2 (en) | 2019-06-28 | 2021-08-24 | Microsoft Technology Licensing, Llc | Parallel battery charge management |
| US11245367B2 (en) | 2019-07-08 | 2022-02-08 | Eta Wireless, Inc. | Multi-output supply generator for RF power amplifiers with differential capacitive energy transfer |
| KR102744389B1 (ko) * | 2019-08-16 | 2024-12-18 | 삼성전자주식회사 | 전하 펌프를 이용하는 반전형 스위칭 레귤레이터 및 이의 동작 방법 |
| US11075502B2 (en) | 2019-08-29 | 2021-07-27 | Analog Devices, Inc. | Laser diode driver circuit techniques |
| JP7170606B2 (ja) | 2019-09-03 | 2022-11-14 | 株式会社東芝 | Dc-dcコンバータ |
| TWI713288B (zh) | 2020-01-21 | 2020-12-11 | 立錡科技股份有限公司 | 切換式電源轉換電路與切換電路 |
| US11552543B2 (en) * | 2020-01-22 | 2023-01-10 | Psemi Corporation | Input voltage selecting auxiliary circuit for power converter circuit |
| US11909358B1 (en) | 2020-01-22 | 2024-02-20 | Murata Manufacturing Co., Ltd. | Multilevel amplifier systems and related techniques |
| DE102020200927A1 (de) | 2020-01-27 | 2021-07-29 | Dialog Semiconductor (Uk) Limited | Hybrid-Mehrpegel-Leistungsumsetzer mit lnduktor zwischen Stufen |
| CN113206595B (zh) * | 2020-02-03 | 2022-04-26 | 立锜科技股份有限公司 | 切换式电源转换电路与切换电路 |
| CN113676043B (zh) * | 2020-05-14 | 2023-01-31 | 立锜科技股份有限公司 | 切换式电源转换电路与切换电路 |
| US11283351B2 (en) | 2020-05-26 | 2022-03-22 | Analog Devices, Inc. | Load transient control for switched mode converter |
| TWI719906B (zh) * | 2020-06-05 | 2021-02-21 | 台達電子工業股份有限公司 | 升壓電路 |
| CN113872417B (zh) * | 2020-06-12 | 2024-05-14 | 华为技术有限公司 | Dvfs电源系统和dvfs电源控制方法 |
| US11228243B2 (en) | 2020-06-12 | 2022-01-18 | Dialog Semiconductor (Uk) Limited | Power converter with reduced RMS input current |
| US11456663B2 (en) | 2020-06-12 | 2022-09-27 | Dialog Semiconductor (Uk) Limited | Power converter with reduced root mean square input current |
| TWI766314B (zh) * | 2020-07-21 | 2022-06-01 | 茂達電子股份有限公司 | 具飛馳電容自動平衡機制的電源轉換器 |
| US11731163B2 (en) * | 2020-08-10 | 2023-08-22 | Cirrus Logic Inc. | Driver circuitry for piezoelectric transducers |
| US11532986B2 (en) * | 2020-10-14 | 2022-12-20 | Infineon Technologies Austria Ag | Multi-stage power converter with transformless switched-capacitor converter and control |
| KR102250427B1 (ko) | 2020-10-15 | 2021-05-12 | 주식회사 파워엘에스아이 | 슬립 타이머를 이용한 저전력 제어 장치 |
| KR102232908B1 (ko) | 2020-10-15 | 2021-03-29 | 주식회사 파워엘에스아이 | 시퀀스 제어가 가능한 멀티 전원 공급 장치 |
| US12348153B2 (en) * | 2020-11-23 | 2025-07-01 | Richtek Technology Corporation | High efficiency charging system and power conversion circuit thereof |
| US11637491B2 (en) | 2020-12-03 | 2023-04-25 | Dialog Semiconductor (Uk) Limited | Multi-stage power converter |
| US11496051B2 (en) | 2020-12-16 | 2022-11-08 | Dialog Semiconductor (Uk) Limited | Power converter |
| US11741333B2 (en) | 2020-12-31 | 2023-08-29 | Idex Biometrics Asa | Matching operating parameters in a smart card |
| US20240055989A1 (en) * | 2021-01-04 | 2024-02-15 | Maxim Integrated Products, Inc. | Two stage voltage converter for high efficiency operation |
| US11581796B2 (en) | 2021-01-19 | 2023-02-14 | Analog Devices, Inc. | Pulse width modulation controllers for hybrid converters |
| US11601049B2 (en) | 2021-01-19 | 2023-03-07 | Analog Devices, Inc. | Multi-phase hybrid converter |
| US11594956B2 (en) | 2021-01-19 | 2023-02-28 | Analog Devices, Inc. | Dual-phase hybrid converter |
| US11356016B1 (en) | 2021-03-11 | 2022-06-07 | Infineon Technologies Ag | Multi-stage charge pump circuit |
| US11594957B2 (en) * | 2021-03-16 | 2023-02-28 | Apple Inc. | Dual-stage boost converter |
| US11929672B2 (en) | 2021-08-06 | 2024-03-12 | Renesas Design (UK) Limited | Inverting buck-boost converter |
| US11990831B2 (en) | 2021-08-06 | 2024-05-21 | Renesas Design (UK) Limited | Hybrid buck boost converter with reduced inductor current |
| US12334801B2 (en) | 2021-08-20 | 2025-06-17 | Murata Manufacturing Co., Ltd. | Supply generator / supply modulator with switched-capacitor drive supply |
| US12093064B2 (en) * | 2021-08-20 | 2024-09-17 | Semiconductor Components Industries, Llc | Wide input voltage range low-power charge pump based LDO |
| CN117916993A (zh) | 2021-08-23 | 2024-04-19 | 株式会社村田制作所 | 可变控制器和相关联的控制方法 |
| US11855536B2 (en) | 2021-09-23 | 2023-12-26 | Psemi Corporation | Power converters, power systems, and switch topologies |
| CN113595215B (zh) * | 2021-09-28 | 2022-01-04 | 广东希荻微电子股份有限公司 | 一种电池充电系统与集成芯片 |
| US12003173B2 (en) | 2021-11-09 | 2024-06-04 | Qorvo Us, Inc. | Direct current-to-direct current conversion system |
| US11967901B2 (en) | 2021-12-09 | 2024-04-23 | Renesas Design (UK) Limited | Hybrid multi-phase power converter with phase shedding |
| CN114142723B (zh) * | 2022-02-05 | 2022-04-26 | 伏达半导体(合肥)有限公司 | 电源转换结构及包括其的电子设备 |
| US12009744B2 (en) * | 2022-09-20 | 2024-06-11 | Psemi Corporation | Charge pump with fractional negative voltage output |
| US12413146B2 (en) * | 2022-09-23 | 2025-09-09 | Ford Global Technologies, Llc | Automotive variable voltage converter with multiple sets of power switches |
| US20240250610A1 (en) * | 2023-01-25 | 2024-07-25 | Qorvo Us, Inc. | Fractional charge pump converters |
| US12105547B2 (en) * | 2023-02-09 | 2024-10-01 | Xsense Ltd. | Battery power supply circuit for maximizing utilization of available battery capacity |
| CN116155092A (zh) * | 2023-02-28 | 2023-05-23 | 合肥工业大学 | 一种应用于buck和ldo串联结构的瞬态响应增强电路 |
| TWI848595B (zh) * | 2023-03-03 | 2024-07-11 | 立錡科技股份有限公司 | 具線性轉換功能之切換式轉換器及其轉換控制電路及方法 |
| KR102803554B1 (ko) * | 2023-03-08 | 2025-05-08 | 고려대학교산학협력단 | 스위치드-커패시터 dc-dc 컨버터의 전력 회로 장치 및 방법 |
| TWI854608B (zh) * | 2023-04-21 | 2024-09-01 | 茂達電子股份有限公司 | 具有多模式切換機制的電源轉換器 |
| US20240405658A1 (en) * | 2023-05-29 | 2024-12-05 | Novatek Microelectronics Corp. | Power supply device and operation method thereof |
| US20240405673A1 (en) * | 2023-05-30 | 2024-12-05 | Novatek Microelectronics Corp. | Power converter |
| US20250047200A1 (en) * | 2023-08-02 | 2025-02-06 | Renesas Design (UK) Limited | Single inductor multiple output regulator |
| TWI852766B (zh) * | 2023-09-14 | 2024-08-11 | 強弦科技股份有限公司 | 切換式電源轉換電路 |
| US20250300557A1 (en) * | 2024-03-19 | 2025-09-25 | Richtek Technology Corporation | Switching power converter and control method thereof |
| CN118381293B (zh) * | 2024-06-24 | 2024-10-25 | 深圳市云天数字能源有限公司 | 具备旁路功能的dcdc电路、旁路控制方法 |
Family Cites Families (43)
| Publication number | Priority date | Publication date | Assignee | Title |
|---|---|---|---|---|
| US3943428A (en) | 1973-11-23 | 1976-03-09 | General Electric Company | DC to DC Voltage converter |
| US4533986A (en) * | 1983-10-31 | 1985-08-06 | General Electric Company | Compact electrical power supply for signal processing applications |
| US4553986A (en) | 1984-11-13 | 1985-11-19 | Westinghouse Electric Corp. | Filtering system and method of using same |
| US4761722A (en) * | 1987-04-09 | 1988-08-02 | Rca Corporation | Switching regulator with rapid transient response |
| US4743835A (en) * | 1987-09-03 | 1988-05-10 | Unisys Corporation | Output hold-up circuit for a step-up voltage regulator |
| US4974141A (en) | 1988-05-18 | 1990-11-27 | Viteq Corporation | AC to DC power converter with input current waveform control for buck-boost regualtion of output |
| US5066900A (en) | 1989-11-14 | 1991-11-19 | Computer Products, Inc. | Dc/dc converter switching at zero voltage |
| US5235504A (en) | 1991-03-15 | 1993-08-10 | Emerson Electric Co. | High power-factor converter for motor drives and power supplies |
| JP3085562B2 (ja) * | 1992-10-12 | 2000-09-11 | 三菱電機株式会社 | 基準電圧発生回路および内部降圧回路 |
| US5481178A (en) | 1993-03-23 | 1996-01-02 | Linear Technology Corporation | Control circuit and method for maintaining high efficiency over broad current ranges in a switching regulator circuit |
| US5446367A (en) | 1993-05-25 | 1995-08-29 | Micron Semiconductor, Inc. | Reducing current supplied to an integrated circuit |
| US5773966A (en) * | 1995-11-06 | 1998-06-30 | General Electric Company | Dual-mode, high-efficiency dc-dc converter useful for portable battery-operated equipment |
| US5744994A (en) * | 1996-05-15 | 1998-04-28 | Siliconix Incorporated | Three-terminal power mosfet switch for use as synchronous rectifier or voltage clamp |
| US5943227A (en) * | 1996-06-26 | 1999-08-24 | Fairchild Semiconductor Corporation | Programmable synchronous step down DC-DC converter controller |
| US5886512A (en) | 1996-12-20 | 1999-03-23 | General Electric Company | Low power and wide input voltage range DC to DC switching converter |
| US5905370A (en) * | 1997-05-06 | 1999-05-18 | Fairchild Semiconductor Corporation | Programmable step down DC-DC converter controller |
| US6023418A (en) | 1999-04-29 | 2000-02-08 | Cardiac Evaluation Center, Inc. | Low voltage polarity correcting DC to DC converter |
| US6272025B1 (en) | 1999-10-01 | 2001-08-07 | Online Power Supply, Inc. | Individual for distributed non-saturated magnetic element(s) (referenced herein as NSME) power converters |
| TW512578B (en) | 2000-03-21 | 2002-12-01 | Int Rectifier Corp | Inductor current synthesizer for switching power supplies |
| US6400579B2 (en) * | 2000-03-24 | 2002-06-04 | Slobodan Cuk | Lossless switching DC to DC converter with DC transformer |
| US6428918B1 (en) * | 2000-04-07 | 2002-08-06 | Avista Laboratories, Inc. | Fuel cell power systems, direct current voltage converters, fuel cell power generation methods, power conditioning methods and direct current power conditioning methods |
| JP2001339939A (ja) * | 2000-05-25 | 2001-12-07 | Seiko Epson Corp | Dc−dcコンバータ |
| US6348781B1 (en) * | 2000-12-11 | 2002-02-19 | Motorola, Inc. | Buck or boost power converter |
| JP2002233139A (ja) * | 2001-02-05 | 2002-08-16 | Matsushita Electric Ind Co Ltd | Dc−dcコンバータ |
| US6650552B2 (en) | 2001-05-25 | 2003-11-18 | Tdk Corporation | Switching power supply unit with series connected converter circuits |
| US6445623B1 (en) * | 2001-08-22 | 2002-09-03 | Texas Instruments Incorporated | Charge pumps with current sources for regulation |
| US6617832B1 (en) * | 2002-06-03 | 2003-09-09 | Texas Instruments Incorporated | Low ripple scalable DC-to-DC converter circuit |
| US6798177B1 (en) * | 2002-10-15 | 2004-09-28 | Arques Technology, Inc. | Boost-buck cascade converter for pulsating loads |
| US20060012585A1 (en) * | 2002-11-25 | 2006-01-19 | Franciscus Schoofs | Multi output dc/dc converter for liquid crystal display device |
| US6937487B1 (en) | 2003-04-29 | 2005-08-30 | National Semiconductor Corporation | Apparatus and method for a voltage booster with improved voltage regulator efficiency |
| TW200513013A (en) * | 2003-09-26 | 2005-04-01 | Asustek Comp Inc | Active clamping circuit and power supply system using the same |
| US6903536B2 (en) | 2003-11-12 | 2005-06-07 | System General Corp. | PFC-PWM controller having interleaved switching |
| JP2005198433A (ja) * | 2004-01-08 | 2005-07-21 | Rohm Co Ltd | 電源装置及びこれを用いた携帯機器 |
| US7071660B2 (en) * | 2004-02-20 | 2006-07-04 | Virginia Tech Intellectual Properties, Inc. | Two-stage voltage regulators with adjustable intermediate bus voltage, adjustable switching frequency, and adjustable number of active phases |
| US7161335B2 (en) | 2004-02-20 | 2007-01-09 | Virginia Tech Intellectual Properties, Inc. | Adaptive bus voltage positioning for two-stage voltage regulators |
| JP4704099B2 (ja) * | 2004-05-21 | 2011-06-15 | ローム株式会社 | 電源装置およびそれを用いた電子機器 |
| DE102004061341A1 (de) | 2004-12-20 | 2006-07-06 | Puls Gmbh | Stromversorgung |
| KR100667870B1 (ko) | 2005-01-17 | 2007-01-11 | 이성룡 | 양방향 전력제어가 가능한 고효율 직류전력변환기 |
| US7317302B1 (en) * | 2005-03-04 | 2008-01-08 | National Semiconductor Corporation | Converter with feedback voltage referenced to output voltage |
| US7336059B2 (en) | 2005-11-15 | 2008-02-26 | General Electric Company | System and method for charging and discharging a superconducting coil |
| US7408330B2 (en) * | 2006-06-06 | 2008-08-05 | Skyworks Solutions, Inc. | Voltage up-conversion circuit using low voltage transistors |
| US7782027B2 (en) | 2006-12-30 | 2010-08-24 | Advanced Analogic Technologies, Inc. | High-efficiency DC/DC voltage converter including down inductive switching pre-regulator and capacitive switching post-converter |
| US7777459B2 (en) | 2006-12-30 | 2010-08-17 | Advanced Analogic Technologies, Inc. | High-efficiency DC/DC voltage converter including capacitive switching pre-converter and down inductive switching post-regulator |
-
2007
- 2007-08-08 US US11/890,818 patent/US7782027B2/en active Active
- 2007-08-08 US US11/890,941 patent/US7812579B2/en active Active
- 2007-08-08 US US11/890,956 patent/US7786712B2/en active Active
- 2007-12-24 TW TW096149756A patent/TWI357712B/zh active
- 2007-12-24 TW TW096149753A patent/TWI357711B/zh active
- 2007-12-24 TW TW096149758A patent/TWI357713B/zh active
- 2007-12-27 KR KR1020137024872A patent/KR20130109261A/ko not_active Ceased
- 2007-12-27 WO PCT/US2007/026354 patent/WO2008082581A1/en not_active Ceased
- 2007-12-27 KR KR1020097016064A patent/KR101497723B1/ko active Active
- 2007-12-27 KR KR1020147015620A patent/KR20140079873A/ko not_active Ceased
- 2007-12-27 KR KR1020147036236A patent/KR101504884B1/ko active Active
- 2007-12-27 WO PCT/US2007/026375 patent/WO2008082585A1/en not_active Ceased
- 2007-12-27 JP JP2009544086A patent/JP5757685B2/ja active Active
- 2007-12-27 KR KR1020137024358A patent/KR101436774B1/ko active Active
- 2007-12-27 WO PCT/US2007/026340 patent/WO2008082578A1/en not_active Ceased
- 2007-12-27 KR KR1020097016065A patent/KR101340204B1/ko active Active
Also Published As
| Publication number | Publication date |
|---|---|
| US20080157733A1 (en) | 2008-07-03 |
| TW200843310A (en) | 2008-11-01 |
| TW200843309A (en) | 2008-11-01 |
| KR101504884B1 (ko) | 2015-03-20 |
| KR20090106405A (ko) | 2009-10-08 |
| WO2008082581A1 (en) | 2008-07-10 |
| KR20150006486A (ko) | 2015-01-16 |
| TWI357713B (en) | 2012-02-01 |
| KR20090107519A (ko) | 2009-10-13 |
| US20080157732A1 (en) | 2008-07-03 |
| US7812579B2 (en) | 2010-10-12 |
| TWI357712B (en) | 2012-02-01 |
| JP2010515419A (ja) | 2010-05-06 |
| KR101340204B1 (ko) | 2013-12-10 |
| US7782027B2 (en) | 2010-08-24 |
| KR101497723B1 (ko) | 2015-03-02 |
| US7786712B2 (en) | 2010-08-31 |
| TW200843308A (en) | 2008-11-01 |
| TWI357711B (en) | 2012-02-01 |
| WO2008082585A1 (en) | 2008-07-10 |
| KR20130111645A (ko) | 2013-10-10 |
| KR20140079873A (ko) | 2014-06-27 |
| KR101436774B1 (ko) | 2014-09-03 |
| JP5757685B2 (ja) | 2015-07-29 |
| US20080158915A1 (en) | 2008-07-03 |
| WO2008082578A1 (en) | 2008-07-10 |
Similar Documents
| Publication | Publication Date | Title |
|---|---|---|
| KR101497723B1 (ko) | Dc/dc 전압 컨버터 및 전압 변환 방법 | |
| CN101647181B (zh) | Dc/dc电压转换器 | |
| US7777459B2 (en) | High-efficiency DC/DC voltage converter including capacitive switching pre-converter and down inductive switching post-regulator | |
| JP5401546B2 (ja) | 改善された過渡電流能力を有する昇圧dc/dc電圧コンバータ | |
| Huang et al. | Hybrid buck–boost feedforward and reduced average inductor current techniques in fast line transient and high-efficiency buck–boost converter | |
| Qahouq et al. | On load adaptive control of voltage regulators for power managed loads: Control schemes to improve converter efficiency and performance | |
| Lei et al. | A GaN-based 97% efficient hybrid switched-capacitor converter with lossless regulation capability | |
| Chen et al. | Multi-mode control with GaN high operating frequency four-switch step-up/down converter | |
| Abramovitz et al. | Design Oriented Analysis of a Self-Bias Circuit for Boost Derived Converters | |
| Chen | Towards High-frequency High-efficiency Hybrid DC-DC Converters for Large-conversion-ratio Applications | |
| Lou et al. | Design of High Efficiency Green Mode SMPS Regulator |
Legal Events
| Date | Code | Title | Description |
|---|---|---|---|
| A107 | Divisional application of patent | ||
| PA0104 | Divisional application for international application |
Comment text: Divisional Application for International Patent Patent event code: PA01041R01D Patent event date: 20130923 Application number text: 1020097016064 Filing date: 20090730 |
|
| PG1501 | Laying open of application | ||
| A201 | Request for examination | ||
| PA0201 | Request for examination |
Patent event code: PA02012R01D Patent event date: 20131023 Comment text: Request for Examination of Application |
|
| E902 | Notification of reason for refusal | ||
| PE0902 | Notice of grounds for rejection |
Comment text: Notification of reason for refusal Patent event date: 20131112 Patent event code: PE09021S01D |
|
| E601 | Decision to refuse application | ||
| PE0601 | Decision on rejection of patent |
Patent event date: 20141023 Comment text: Decision to Refuse Application Patent event code: PE06012S01D Patent event date: 20131112 Comment text: Notification of reason for refusal Patent event code: PE06011S01I |
|
| J201 | Request for trial against refusal decision | ||
| PJ0201 | Trial against decision of rejection |
Patent event date: 20141124 Comment text: Request for Trial against Decision on Refusal Patent event code: PJ02012R01D Patent event date: 20141023 Comment text: Decision to Refuse Application Patent event code: PJ02011S01I Appeal kind category: Appeal against decision to decline refusal Decision date: 20150305 Appeal identifier: 2014101007234 Request date: 20141124 |
|
| A107 | Divisional application of patent | ||
| PA0104 | Divisional application for international application |
Comment text: Divisional Application for International Patent Patent event code: PA01041R01D Patent event date: 20141224 Application number text: 1020097016064 Filing date: 20090730 |
|
| PJ0801 | Rejection of trial |
Patent event date: 20150305 Patent event code: PJ08011S01D Comment text: Decision on Dismissal of Request for Trial (Dismissal of Decision) Decision date: 20150305 Appeal kind category: Appeal against decision to decline refusal Appeal identifier: 2014101007234 Request date: 20141124 |