JP5249342B2 - 高圧放電ランプを作動させるための回路装置および方法 - Google Patents

高圧放電ランプを作動させるための回路装置および方法 Download PDF

Info

Publication number
JP5249342B2
JP5249342B2 JP2010533441A JP2010533441A JP5249342B2 JP 5249342 B2 JP5249342 B2 JP 5249342B2 JP 2010533441 A JP2010533441 A JP 2010533441A JP 2010533441 A JP2010533441 A JP 2010533441A JP 5249342 B2 JP5249342 B2 JP 5249342B2
Authority
JP
Japan
Prior art keywords
circuit
signal
discharge lamp
pressure discharge
switch
Prior art date
Legal status (The legal status is an assumption and is not a legal conclusion. Google has not performed a legal analysis and makes no representation as to the accuracy of the status listed.)
Expired - Fee Related
Application number
JP2010533441A
Other languages
English (en)
Other versions
JP2011503810A (ja
Inventor
ブロイアー クリスティアン
フーバー アンドレアス
ライター ベルンハルト
Current Assignee (The listed assignees may be inaccurate. Google has not performed a legal analysis and makes no representation or warranty as to the accuracy of the list.)
Osram GmbH
Original Assignee
Osram GmbH
Priority date (The priority date is an assumption and is not a legal conclusion. Google has not performed a legal analysis and makes no representation as to the accuracy of the date listed.)
Filing date
Publication date
Application filed by Osram GmbH filed Critical Osram GmbH
Publication of JP2011503810A publication Critical patent/JP2011503810A/ja
Application granted granted Critical
Publication of JP5249342B2 publication Critical patent/JP5249342B2/ja
Expired - Fee Related legal-status Critical Current
Anticipated expiration legal-status Critical

Links

Images

Classifications

    • HELECTRICITY
    • H05ELECTRIC TECHNIQUES NOT OTHERWISE PROVIDED FOR
    • H05BELECTRIC HEATING; ELECTRIC LIGHT SOURCES NOT OTHERWISE PROVIDED FOR; CIRCUIT ARRANGEMENTS FOR ELECTRIC LIGHT SOURCES, IN GENERAL
    • H05B41/00Circuit arrangements or apparatus for igniting or operating discharge lamps
    • H05B41/14Circuit arrangements
    • H05B41/36Controlling
    • H05B41/38Controlling the intensity of light
    • H05B41/382Controlling the intensity of light during the transitional start-up phase
    • H05B41/384Controlling the intensity of light during the transitional start-up phase in case of hot-restriking
    • HELECTRICITY
    • H05ELECTRIC TECHNIQUES NOT OTHERWISE PROVIDED FOR
    • H05BELECTRIC HEATING; ELECTRIC LIGHT SOURCES NOT OTHERWISE PROVIDED FOR; CIRCUIT ARRANGEMENTS FOR ELECTRIC LIGHT SOURCES, IN GENERAL
    • H05B41/00Circuit arrangements or apparatus for igniting or operating discharge lamps
    • H05B41/14Circuit arrangements
    • H05B41/26Circuit arrangements in which the lamp is fed by power derived from DC by means of a converter, e.g. by high-voltage DC
    • H05B41/28Circuit arrangements in which the lamp is fed by power derived from DC by means of a converter, e.g. by high-voltage DC using static converters
    • H05B41/288Circuit arrangements in which the lamp is fed by power derived from DC by means of a converter, e.g. by high-voltage DC using static converters with semiconductor devices and specially adapted for lamps without preheating electrodes, e.g. for high-intensity discharge lamps, high-pressure mercury or sodium lamps or low-pressure sodium lamps
    • H05B41/292Arrangements for protecting lamps or circuits against abnormal operating conditions
    • H05B41/2928Arrangements for protecting lamps or circuits against abnormal operating conditions for protecting the lamp against abnormal operating conditions
    • YGENERAL TAGGING OF NEW TECHNOLOGICAL DEVELOPMENTS; GENERAL TAGGING OF CROSS-SECTIONAL TECHNOLOGIES SPANNING OVER SEVERAL SECTIONS OF THE IPC; TECHNICAL SUBJECTS COVERED BY FORMER USPC CROSS-REFERENCE ART COLLECTIONS [XRACs] AND DIGESTS
    • Y02TECHNOLOGIES OR APPLICATIONS FOR MITIGATION OR ADAPTATION AGAINST CLIMATE CHANGE
    • Y02BCLIMATE CHANGE MITIGATION TECHNOLOGIES RELATED TO BUILDINGS, e.g. HOUSING, HOUSE APPLIANCES OR RELATED END-USER APPLICATIONS
    • Y02B20/00Energy efficient lighting technologies, e.g. halogen lamps or gas discharge lamps

Landscapes

  • Circuit Arrangements For Discharge Lamps (AREA)

Description

本発明は、高圧放電ランプを作動する回路装置に関しており、ここでこの回路装置は、高圧放電ランプに対するオン/オフ信号を受信するための入力側と、作動信号を高圧放電ランプに供給するための少なくとも1つの出力側とを備えた、光電放電ランプに対する作動回路を有している。さらに本発明は、上記のような回路装置において高圧放電ランプを作動させるための方法にも関する。
従来の技術
本発明は、殊に高圧放電ランプの再点火の問題を扱っており、これらの高圧放電ランプは、殊にリアプロジェクションテレビジョンおよびビデオプロジェクタにおいて使用される。上記のような高圧放電ランプは、オフにした後、これを再び効果的に点火できるようになる前に冷却フェーズを必要とする。これにより、通例のテレビジョン装置を使用している人がいつもふつうに行っているようにオフにした後、これをすぐに再度オンにすることはできないのである。このため、従来技術では上記のような高圧放電ランプは、オフにした後、新たな点火の試みを行う前に所定の時間の間、冷却される。この冷却フェーズにはふつう30秒〜3分かかる。殊にリアプロジェクションテレビジョンではこのように長い再点火時間は望ましくない。
US 2002/0135324 A1からは、直流で作動する放電ランプの作動方法が公知である。上記の刊行物が扱っている問題は、放電ランプをオフにする際に、動作時の蒸発した水銀が放電ランプの2つの電極のうちの一方において凝縮し、これによって他方の電極と短絡する危険性が高まることである。これを解決するために上記の刊行物が提案しているのは、出力を低減することによってランプを冷却することであり、これによって水銀が、電極の点とは異なる点において凝縮することを保証するのである。
別の従来技術については、JP 2004-319193ならびにJP 2003-109845を参照されたい。
本発明の説明
したがって本発明の基礎にある課題は、冒頭に述べた回路装置ないしは冒頭に述べた方法を発展させ、これによって短縮された再点火時間を可能にすることである。
この課題は、請求項1の特徴部分に記載した特徴的構成を有する回路装置ならびに請求項11の特徴部分に記載した特徴的構成を有する方法によって解決される。
本発明は、実際にオフする前にランプをある種のスタンバイモードに移行させると、上記の課題が解決できるという知識に基づいている。このスタンバイモードでは、放電ランプは、通常動作時よりも少ない出力で作動され、これによって放電ランプは徐々に冷却され、場合によってはファンによる冷却によって支援されてさらに冷却される。上記のスタンバイモードの終わりには有利にもこのランプは、実際のオフの後、これを直ちに再点火できる温度にまで冷却される。このスタンバイモード中にはランプはいつでも迅速に元のように起動可能である。これによって理想的なケースでは、ランプを直ちに作動させることのできない時点はもはやなくなるのである。
しかしながら通常動作時にAC信号で作動される放電ランプでは、上記の出力を任意に小さく低減することはできないのであり、殊にオフにした後、放電ランプを直ちに再点火できる程度の放電ランプの冷却が得られる出力にまで低減することはできないのである。これができないのは、すなわち所定の出力閾値以下ではランプのアークが消えてしまうためである。このために本発明はさらに、放電ランプをAC信号で作動する際には、ランプアークの消弧を回避するために2つの電極が、熱放射温度以上にとどまらなければならないという知識に基づいている。本発明の発明者が認識したのは、実質的にただ1つの電極だけが発光している場合、すなわち、あらかじめ設定可能な出力閾値以下では擬似DC信号によってAC放電ランプが作動される場合、ランプアークが消弧することなくさらに低い出力まで高圧放電ランプを作動できることである。本発明において擬似DC信号とは、実質的にDC信号である信号のことであり、殊に、例えば、純粋なDC信号のことでもある。いいかえると、あらかじめ設定可能な出力閾値以下では、通常動作に対して設けられているAC電源の代わりに、のDC電源から上記のランプに給電してもよいのである。しかしながら殊にエレガントでコスト的に有利な解決手段は、通常動作に対して設けられているAC電源を適当に駆動制御することにより、上記の放電ランプへの出力側において擬似DC信号が供給されるようにすることである。この信号は、放電ランプに対してDC信号のように作用するが、AC電源を実現するためにふつうに設けられる部分回路からそれを形成することについてはある程度の妥協は許される。
したがって上記の作動回路には、少なくとも1つの第1および第2の電子スイッチを有するブリッジ回路を含むことができ、この作動回路にはさらに、少なくとも上記の第1および第2の電子スイッチに対する駆動制御回路が含まれており、ここでこの駆動制御回路は、これが少なくとも第1および第2の電子スイッチを駆動制御して、上記のブリッジ回路により、その出力側に少なくともAC信号が供給されるように設計されている。すでに述べたように上記の作動回路には直流電圧源を含むことができる。ここでこの作動回路を設計して、この作動回路により、あらかじめ設定可能な出力閾値以下では、上記の出力側と直流電圧源とが接続されるようにする。しかしながら上記の駆動制御回路を設計して、この駆動制御回路により、少なくとも第1および第2の電子スイッチが駆動制御されて、上記のブリッジ回路により、その出力側において擬似DC信号も供給されるようにすることも可能である。すなわち、この場合には別の直流電圧源を設ける必要はないのである。
高圧放電ランプがブリッジ分岐路に配置され、ブリッジ回路としてフルブリッジを使用する場合、対角線上にあるスイッチが同時にスイッチオンされる。ここでは上記のフルブリッジは直流電圧源によって給電され、殊にいわゆる中間回路電圧から給電される。上記の直流電圧源は、対角線上にあるスイッチを同時にスイッチオンすることにより、極性が換わって上記の高圧放電ランプに接続される。転流は、一方の対角線上にあるスイッチのスイッチオフすることと、他方の対角線上にあるスイッチをスイッチオンすることとから構成される。互に隣り合う2つのスイッチは、上記の直流電流源の負極に接続されており、別の2つのスイッチは正極に接続されている。負極は、ふつう上記の回路装置の基準電位である。このため、負極に接続されたスイッチは、大抵の場合に問題なく駆動制御することができる。正極に接続された上記のスイッチは、ハイサイドスイッチと称され、公知のように容易には駆動制御できない。
上記の駆動制御回路には、負極に接続されたスイッチ用のローサイドドライバと、正極に接続されたスイッチ用のハイサイドドライバとが含まれており、このローサイドドライバおよびハイサイドドライバは、各スイッチに接続するための1つずつの出力側と、制御装置と接続するための1つずつの制御入力側と、給電電圧に接続するための端子に接続するための1つずつの給電端子とを有しており、上記のハイサイドドライバにはチャージポンプ、殊にコンデンサが割り当てられており、このチャージポンプは、上記の第1電子スイッチと第2電子スイッチとの間の中間点と、上記の給電端子との間に接続されている。
ここで上記のチャージポンプには有利にはさらにダイオードが含まれており、このダイオードは、上記のコンデンサと給電電圧端子との間に接続されて、コンデンサから給電電圧端子への電流を阻止する。
この場合に殊に有利であるのは、上記の駆動制御回路を設計して、擬似DC信号が、擬似転流を行うことによって供給されるようにすることである。ここでこの擬似転流は、高速に相前後して行われる2つの転流であり、第1の転流は短いため、第1の転流は多かれ少なかれ抑圧される。例えば、有利な1実施例において一方のフルブリッジ分岐は5μs間オンになり、他方は15ms間オンになる。上記の第1の短い転流は、ランプ電流においてまったく識別できず、ほとんど抑圧される。それは、この電流は、点火回路の出力キャパシタンスおよび出力インダクタンスのためにその流れる方向を高速には逆転できないからである。すなわち、このランプにはDC信号が供給されるのである。しかしながら上記の短い転流は、チャージポンプのコンデンサを再充電するのには十分である。通常動作における典型的な転流には、有利な実施例において約50μsかかる。擬似DC信号を実現するための短い転流と長い転流との間の比は、有利には1:500〜1:1000の範囲である。
このような転流は、まったく異なる関連においてではあるが、上記2006年12月13日付けの本願出願人による特許明細書PCT/EP2006/069665に記載されており、その開示内容をこの参照によって本願発明の開示内容に含めるものとする。
有利には上記の駆動制御回路を設計して、この駆動制御回路により、上記の擬似転流が50Hz〜1kHz、有利には500Hzの周波数で行われるようにする。これにより、一方では高圧放電ランプのアノードとして作用する電極への十分なエネルギ供給を保証することができるため、放射温度を上回ったままであり、ランプのアークが消えることはない。他方では上記のランプを冷却することができ、この冷却により、高圧放電ランプのスイッチオフ過程の直後にこの高圧放電ランプを再点火することができる。最終的に上記のような擬似転流の周波数により、チャージポンプのコンデンサの十分な再充電を保証することができる。
さらに、有利には上記の駆動制御回路を設計して、この駆動制御回路により、前記のスイッチオフの際に最後の擬似DC動作中の極性が記憶されるようにし、さらにこの駆動制御回路を設計して、この駆動制御回路により、上記の擬似DC動作に対するつぎのスイッチオフの際に他方の極性が使用されるようにする。これによって上記のランプの2つの電極の均一な負荷を保証することができる。さらに上記の駆動制御回路には有利には時間測定装置が含まれており、この駆動制御回路をさらに設計して、あらかじめ設定可能な出力の擬似DC信号で作動されたあらかじめ設定可能な間の経過後、上記の駆動制御回路により、高圧放電ランプの動作が調整される、すなわち、これがスイッチオフされるようにする。択一的には温度測定装置を使用することも可能であり、この温度測定装置により、直ちに再点火することのできる温度に上記の高圧放電ランプが冷却されたか否かが決定される。上記の時間測定装置および/または温度測定装置により、高圧放電ランプが少ない出力で作動されるがエネルギを消費するフェーズが最小化される。
別の有利な実施形態は、従属請求項に記載されている。
本発明による回路装置に関連して述べてきた有利な実施形態およびそれらの利点は、適用可能であるかぎり、本発明による方法にも相応にあてはまる。
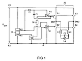
本発明による回路装置の構成を示す概略図である。 高圧放電ランプの出力供給の時間経過を示す線図である。 擬似転流のないランプ電流の時間経過を示す線図である。 擬似転流を有するランプ電流の時間経過を示す線図である。
さて以下では添付の図面を参照して、本発明による回路装置の実施例を詳しく説明する。
本発明の有利な実施形態
図1には、本発明による回路装置の実施例の略図が示されている。この回路装置には、第1入力端子E1と第2入力端子E2とが含まれており、これらの端子間に直流電圧が接続される。有利には、300〜400Vのオーダのいわゆる中間回路電圧が接続される。入力端子E1,E2間にはDC低電圧給電ユニット10が接続されており、この給電ユニットは、第1の出力側A1においてマイクロコントローラ12に5Vの直流電圧を供給し、また第2の出力側A2においてハイサイドドライバ14およびローサイドドライバ16に15Vの直流電圧を供給する。マイクロコントローラ12は、ローサイドドライバ16を直接駆動制御し、また電位分離ユニット18を介してハイサイドドライバを駆動制御する。
DC低電圧給電ユニット10の出力側A2とハイサイドドライバ14との間にはチャージポンプが接続されており、このチャージポンプにはダイオードD1およびコンデンサC1が含まれている。コンデンサC1は、交流電圧源に接続されており、これはここではブリッジ回路20のブリッジ中間点BM1である。ブリッジ中間点BM1の電位は、基準電位としてハイサイドドライバ14に供給されるのに対して、ローサイドドライバ16は、基準電位としてアース電位を受け取る。このアース電位は、入力端子E2における電位である。
ブリッジ回路20には4つの電子スイッチS1,S2,S3,S4が含まれており、動作時には対角線S1,S4のスイッチが公知のように同時に開かれるのに対して、別の対角線S2,S3のスイッチが閉じられる。またこの逆が行われる。高圧放電ランプLaは、互いに接続された2つのインダクタンスL1,L2と、コンデンサC2とを含む点火回路を介して、2つのブリッジ中間点BM1,BM2間に接続されている。
ハイサイドドライバ14は、スイッチS1,S3の駆動制御に使用されるのに対して、ローサイドドライバ16は、スイッチS2,S4の駆動制御に使用される。
したがってブリッジ中間点BM1の電位は、スイッチS1,S2の位置に依存して0VとUZWとに切り換わる。ハイサイドドライバ14を給電するためのコンデンサC1の再充電が可能になるのは、ブリッジ中間点BM1がアース電位にある場合、すなわち、スイッチS2が閉じられておりかつスイッチS1が開いている場合である。
放電ランプLaにDC信号を供給するため、連続する2つずつの転流が、高速に相前後して実施される2つの転流、いわゆる擬似転流によって複数回相前後して置き換えられる。これによってランプLaにDC信号が供給され続ける。それは、点火回路の出力キャパシタンスおよび出力インダクタンスにより、ランプ電流は十分な速度でその向きを変えることができないからである。ここではランプ電流の振幅の一時的な落ち込みだけが確認される。
図示しない1実施形態では、擬似転流を上記のように実施する代わりに、電源部および転流器を介してランプLaにDC信号が供給される。ここでこの供給は、ランプに供給される出力が低下して、AC信号によるランプの動作時にランプのアークが消える危険性があると直ちに行われる。
図2には、高圧放電ランプLaに供給される出力Pの時間経過が略示されている。時点t0とt1との間、ランプは通常動作において100%の出力で作動される。オペレータは、時点t1に高圧放電ランプLaが取り付けられているプロジェクタをオフにすることを望んでいる。マイクロコントローラ12には、図1に示していないインタフェースを介して相応する信号が供給され、これに基づき、本発明による回路装置は、ランプLaに供給される出力を制御して低下させ始める。時点t0とt2との間、高圧放電ランプLaはAC信号によって作動される。時点t2において、すなわち、AC信号で引き続けて作動させるとランプのアークが消えてしまう危険性がある出力閾値に達すると、AC動作から擬似DC動作に切り換えられる。このために高電圧放電ランプLaをいわゆる擬似転流で作動させる。ここではランプに供給される出力をさらに低減して、時点t3までに、500Hzのオーダの周波数の擬似転流によってランプが作動されるいわゆるスタンバイ動作に達するようにする。これによって確実に、コンデンサC1が十分に再充電されて、ハイサイドドライバ14の正常な動作が保証されるようにする。時点t3とt4との間ではランプは、その定格出力の約20%で作動される。これによってランプは、さらに冷却されて、t1からt4までの時間幅を設定するか、またはランプ温度を測定することによって求められる時点t4には、スイッチオフ過程後に直ちに再点火に成功する温度に到達する。択一的に温度を測定する場合、あらかじめ設定した温度、例えば、350℃またはそれ以下にランプが冷却されたことによって時点t4を決定する。
このようにすれば、オペレータが望めば、高圧放電ランプLaを時間窓ΔT1においていつでも直ちに再び100%にパワーアップすることができる。オペレータが望めば、時点ΔT2には、ランプLaを直ちに効果的に再点火することが可能である。したがってランプLaを直ちに再度オンにすることのできない時点はもはや存在しないのである。
図3には、擬似転流が行われないランプ電流の時間経過が示されている。上記の転流には1〜14の番号が付されている。転流の直前にランプ電流はパルス状に増大する。これは、例えば、WO95/35645に記載されたフリッカ現象、殊にフリッカおよびアークジャンプ(Bogensprichen)を低減するための手段である。この手段は、本発明の1態様による擬似転流の実施とは無関係である。上で示した電流の矩形状の経過の周波数は、ふつう200Hz〜5kHzである。
図4においてわかるのは、転流3,4および6,7がマイクロコントローラ12によって極めて短時間に行われていることである。ここでは長い転流15msであり、短い転流はわずかに5μsである。後者はランプ電流ILにおいてまったく識別できない。それは、この電流は、点火回路の出力キャパシタンスおよび出力インダクタンスのために、その流れる方向を高速には逆転できないからである。すなわち、このランプにはDC信号が供給されるのである。しかしながらこの短い転流は、チャージポンプのコンデンサを再充電するのには十分である。これに対して通常動作における典型的な転流には、有利な実施例において約50μsかかる。

Claims (10)

  1. 高圧放電ランプ(La)を作動させるための回路装置であって、
    該回路装置は、高圧放電ランプ用の作動回路を有しており、
    該作動回路は、高圧放電ランプ(La)用のスイッチオン/スイッチオフ信号を受信するための入力側と、作動信号を高圧放電ランプ(La)に供給するための少なくとも1つの出力側とを有している
    形式の回路装置において、
    前記の作動回路、その入力側にてスイッチオフ信号を受信した後、記の少なくとも1つの出力側に供給される前記の作動信号の出力(P)低減るように構成されており
    記の作動回路はさらに、前記の作動信号、あらかじめ設定可能な出力閾値以上ではAC信号として供給、当該のあらかじめ設定可能な出力閾値以下では擬似DC信号として供給るように構成されており、
    前記の駆動制御回路(12)は、スイッチオフの際に最後の擬似DC動作中の極性を記憶するように構成されており、
    前記の駆動制御回路(12)はさらに、前記の擬似DC動作に対する次のスイッチオフの際に他方の極性を使用するように構成されている、
    ことを特徴とする、高圧放電ランプ(La)を作動させるための回路装置。
  2. 前記の作動回路には、少なくとも1つの第1電子スイッチ(S1)および第2電子スイッチ(S2)を有するブリッジ回路(20)が含まれており、
    前記の作動回路にはさらに少なくとも前記の第1電子スイッチ(S1)および第2電子スイッチ(S2)用駆動制御回路(14,16)が含まれており、
    該駆動制御回路(14,16)は、少なくとも前記の第1電子スイッチ(S1)および第2電子スイッチ(S2)、前記のブリッジ回路(20)の出力側に少なくとも前記のAC信号供給るよう制御するように構成されている
    請求項1に記載の回路装置。
  3. 前記の作動回路には直流電圧源が含まれており、
    該作動回路は、前記のあらかじめ定めた出力閾値以下では前記の出力側と、前記の直流電源と接続るように構成されている
    請求項1または2に記載の回路装置。
  4. 記の駆動制御回路(14,16)はさらに、前記の少なくとも第1電子スイッチ(S1)および第2電子ステッチ(S2)、前記のブリッジ回路(20)の出力側に前記の擬似DC信号も供給るよう制御するように構成されている
    請求項2に記載の回路装置。
  5. 前記の駆動制御回路(14,16)、転流を時間的に短くすることによって、すなわち、いわゆる擬似転流によって前記の擬似DC信号供給るように構成されている
    請求項4に記載の回路装置。
  6. 前記の駆動制御回路には、前記の少なくとも第1電子スイッチ(S1)および第2電子スイッチ(S2)に対してローサイドドライバ(16)およびハイサイドドライバ(14)が含まれており、
    前記のローサイドドライバ(16)およびハイサイドドライバ(14)は、前記の各電子スイッチ(S1;S2)と接続するための1つずつの出力側と、制御装置(12)と接続するための1つずつの制御入力側と、給電電圧を接続するための端子に接続するための1つずつの給電端子とを有しており、
    前記のハイサイドドライバ(14)にはコンデンサ(C1)が割り当てられて設けられており、
    該コンデンサは、前記の第1電子スイッチ(S1)と第2電子スイッチ(S2)との間の中間点(BM1)と、前記の給電端子との間に接続されている、
    請求項1から5までのいずれか1項に記載の回路装置。
  7. 前記の駆動制御回路(14;16)にはさらにダイオード(D1)が含まれており、
    該ダイオードは、前記のコンデンサ(C1)から前記の給電電圧端子への電流が阻止されるように、前記のコンデンサ(C1)と前記の給電電圧端子との間に接続されている、
    請求項6に記載の回路装置。
  8. 前記の駆動制御回路(14,16)は、50Hzと1kHzとの間の周波数、有利には500Hzの周波数で前記の擬似転流を行うように構成されている
    請求項5からまでのいずれか1項に記載の回路装置。
  9. さらに前記の駆動制御回路(14,16)には時間測定装置が含まれており、
    前記の駆動制御回路(14,16)さらに前記の高圧放電ランプ(La)があらかじめ設定可能な出力の擬似DC信号で駆動されるあらかじめ設定した時間の経過後、記の高圧放電ランプ(La)の動作調整るように構成されている
    請求項1からまでのいずれか1項に記載の回路装置。
  10. 回路装置にて高圧放電ランプ(La)を作動させる方法であって、
    前記の回路装置は、高圧放電ランプ(La)用の作動回路を有しており、
    該作動回路は、前記の高圧放電ランプ(La)用のスイッチオン/スイッチオフ信号を受信するための入力側と、作動信号を前記の高圧放電ランプ(La)に供給するための少なくとも1つの出力側とを有している
    形式の方法において、
    該方法は以下のステップ、すなわち、
    a) 前記の作動回路の入力側にてスイッチオフ信号を受信するステップと、
    b) 前記の作動回路の少なくとも1つの出力側に供給される作動信号の出力を低減するステップであって、この際、あらかじめ設定可能な出力閾値以上ではAC信号として、また当該のあらかじめ設定可能な出力閾値以下では擬似DC信号として前記の作動信号を供給するステップと、
    を含み、
    スイッチオフの際に最後の擬似DC動作中の極性が記憶され、
    前記の擬似DC動作に対する次のスイッチオフの際に他方の極性が使用される、
    ことを特徴とする、回路装置にて高圧放電ランプ(La)を作動させる方法。
JP2010533441A 2007-11-13 2007-11-13 高圧放電ランプを作動させるための回路装置および方法 Expired - Fee Related JP5249342B2 (ja)

Applications Claiming Priority (1)

Application Number Priority Date Filing Date Title
PCT/EP2007/062269 WO2009062542A1 (de) 2007-11-13 2007-11-13 Schaltungsanordnung und verfahren zum betreiben einer hochdruckentladungslampe

Publications (2)

Publication Number Publication Date
JP2011503810A JP2011503810A (ja) 2011-01-27
JP5249342B2 true JP5249342B2 (ja) 2013-07-31

Family

ID=39618828

Family Applications (1)

Application Number Title Priority Date Filing Date
JP2010533441A Expired - Fee Related JP5249342B2 (ja) 2007-11-13 2007-11-13 高圧放電ランプを作動させるための回路装置および方法

Country Status (7)

Country Link
US (1) US8593072B2 (ja)
EP (1) EP2210454A1 (ja)
JP (1) JP5249342B2 (ja)
KR (1) KR20100098631A (ja)
CN (1) CN101855945B (ja)
TW (1) TW200932052A (ja)
WO (1) WO2009062542A1 (ja)

Families Citing this family (4)

* Cited by examiner, † Cited by third party
Publication number Priority date Publication date Assignee Title
CA2746571C (en) 2008-12-16 2017-08-22 Basf Se Production of carboxylic acid esters by stripping with alcohol vapor
US8472865B2 (en) * 2010-08-12 2013-06-25 Babak Taherloo Echo light complex
US9161423B2 (en) 2011-03-10 2015-10-13 Koninklijke Philips N.V. Method of driving a gas-discharge lamp
KR101360685B1 (ko) * 2012-05-31 2014-02-10 엘지이노텍 주식회사 대기전력 절감 조명 시스템

Family Cites Families (28)

* Cited by examiner, † Cited by third party
Publication number Priority date Publication date Assignee Title
TW339496B (en) 1994-06-22 1998-09-01 Philips Electronics Nv Method and circuit arrangement for operating a high-pressure discharge lamp
US5523405A (en) * 1995-03-14 1996-06-04 E. I. Du Pont De Nemours And Company Preparation of 4,6-dimethoxy-2-((phenoxycarbonyl)amino)-pyrimidine
US5932976A (en) * 1997-01-14 1999-08-03 Matsushita Electric Works R&D Laboratory, Inc. Discharge lamp driving
EP1057375B1 (en) * 1998-12-21 2003-10-15 Koninklijke Philips Electronics N.V. Circuit arrangement
US6329761B1 (en) * 2000-06-30 2001-12-11 Ebs International Corporation Frequency controlled half-bridge inverter for variable loads
JP4070420B2 (ja) * 2001-03-23 2008-04-02 フェニックス電機株式会社 超高圧放電灯の点灯方法と点灯装置
US6717375B2 (en) * 2001-05-16 2004-04-06 Matsushita Electric Industrial Co., Ltd. Discharge lamp lighting device and system comprising it
JP3948233B2 (ja) 2001-10-01 2007-07-25 株式会社村田製作所 積層型電子部品及びその製造方法
DE10220509A1 (de) * 2002-05-08 2003-11-20 Philips Intellectual Property Verfahren und Schaltungsanordnung zum Betrieb einer Hochdruckgasentladungslampe
WO2004002200A1 (en) * 2002-06-25 2003-12-31 Philips Intellectual Property & Standards Gmbh Operation of a discharge lamp
CN1739300B (zh) * 2003-01-15 2010-04-28 皇家飞利浦电子股份有限公司 基于视频信号表示视频图像的装置
JP3870914B2 (ja) 2003-02-28 2007-01-24 ウシオ電機株式会社 エキシマランプ発光装置
US7187244B2 (en) * 2003-03-03 2007-03-06 International Rectifier Corporation Digital light ballast oscillator
JP2004319193A (ja) 2003-04-15 2004-11-11 Phoenix Denki Kk 高圧放電灯の点灯方法と点灯装置並びに該点灯装置用使用した映像機器
JP4023413B2 (ja) * 2003-07-28 2007-12-19 松下電工株式会社 高圧放電灯点灯装置
JP4440614B2 (ja) * 2003-12-05 2010-03-24 フェニックス電機株式会社 高圧放電灯の点灯方法と点灯装置並びに該点灯装置を使用した映像機器
DE602004012450T2 (de) * 2003-12-19 2009-03-19 Philips Intellectual Property & Standards Gmbh Verfahren und schaltungsanordnung zum betrieb einer entladungslampe
JP2005190766A (ja) 2003-12-25 2005-07-14 Ushio Inc 高圧放電ランプ点灯装置およびプロジェクター装置
JP4448396B2 (ja) * 2004-07-13 2010-04-07 株式会社日立製作所 ランプ作動制御装置及びその方法
WO2006011075A1 (en) * 2004-07-21 2006-02-02 Koninklijke Philips Electronics N.V. A lamp driver providing synchronization during commutation
JP4297091B2 (ja) * 2004-08-02 2009-07-15 ウシオ電機株式会社 高圧放電ランプ点灯装置
JP4990490B2 (ja) 2004-11-11 2012-08-01 パナソニック株式会社 高圧放電ランプ点灯装置、高圧放電ランプ装置、投射型画像表示装置及び高圧放電ランプ点灯方法
JP4711742B2 (ja) 2005-05-26 2011-06-29 フェニックス電機株式会社 高圧放電灯の点灯方法
US7443103B2 (en) * 2005-06-24 2008-10-28 General Electric Company High pressure lamp with lamp flicker suppression and lamp voltage control
US7323827B2 (en) * 2005-12-29 2008-01-29 General Electric Company Ripple reduction method for electronic ballasts
JP2007214010A (ja) * 2006-02-10 2007-08-23 Seiko Epson Corp 放電灯点灯装置及びプロジェクタ
KR20090003236A (ko) 2006-02-20 2009-01-09 코닌클리즈케 필립스 일렉트로닉스 엔.브이. 개스 방전 램프를 구동하는 방법, 구동 유닛, 및 이미지 렌더링 시스템
KR101358178B1 (ko) * 2006-12-13 2014-02-07 오스람 게엠베하 방전 램프들 동작을 위한 회로 어렌지먼트, 및 상기 방전 램프들을 동작시키기 위한 방법

Also Published As

Publication number Publication date
CN101855945B (zh) 2013-10-23
US8593072B2 (en) 2013-11-26
KR20100098631A (ko) 2010-09-08
JP2011503810A (ja) 2011-01-27
WO2009062542A1 (de) 2009-05-22
EP2210454A1 (de) 2010-07-28
TW200932052A (en) 2009-07-16
US20100270934A1 (en) 2010-10-28
CN101855945A (zh) 2010-10-06

Similar Documents

Publication Publication Date Title
JP4052039B2 (ja) 高圧放電ランプ点灯装置
JP5073682B2 (ja) ガス放電ランプを駆動する方法及び駆動ユニット
CN101686594B (zh) 高压放电灯点亮装置和使用该高压放电灯点亮装置的灯具
JP5264713B2 (ja) ランプの駆動回路
WO2004103032A1 (ja) 高圧放電灯を点灯する装置および方法
WO2008001519A1 (en) Electric discharge lamp device and lighting apparatus
JP5249342B2 (ja) 高圧放電ランプを作動させるための回路装置および方法
JP4438617B2 (ja) 高圧放電ランプ用給電装置
CN1572125A (zh) 用于操作放电灯的电路装置
US8664872B2 (en) Circuit arrangement for operating a discharge lamp
JP5262647B2 (ja) 高圧放電灯点灯装置、プロジェクタ及び高圧放電灯の始動方法
JP4088816B2 (ja) 点灯装置及び照明装置
JP4969583B2 (ja) 放電灯点灯装置及びプロジェクタ
JP5460065B2 (ja) 放電灯点灯回路
EP1897418A2 (en) Method for driving an inverter of a gas discharge supply circuit
JP2011505659A (ja) ガス放電ランプを点火する方法及び点火装置
JP4460106B2 (ja) 高圧放電ランプの点灯方法
CN101982020B (zh) 用于操作hid放电灯的电路结构
JP2010080137A (ja) 高圧放電灯点灯装置、照明器具
JP2010080138A (ja) 高圧放電灯点灯装置、照明器具
JP2013201030A (ja) 高圧放電ランプ点灯装置及びそれを用いたプロジェクタ
US8917036B1 (en) Method and apparatus for dimming high intensity discharge lamps
JP2002237393A (ja) 放電灯点灯装置
KR200179879Y1 (ko) 고압방전 램프용 안정기의 시리즈형 이그나이터
JP2009224080A (ja) 放電灯点灯装置

Legal Events

Date Code Title Description
RD04 Notification of resignation of power of attorney

Free format text: JAPANESE INTERMEDIATE CODE: A7424

Effective date: 20101228

A977 Report on retrieval

Free format text: JAPANESE INTERMEDIATE CODE: A971007

Effective date: 20120309

A131 Notification of reasons for refusal

Free format text: JAPANESE INTERMEDIATE CODE: A131

Effective date: 20120328

A601 Written request for extension of time

Free format text: JAPANESE INTERMEDIATE CODE: A601

Effective date: 20120625

A602 Written permission of extension of time

Free format text: JAPANESE INTERMEDIATE CODE: A602

Effective date: 20120702

A601 Written request for extension of time

Free format text: JAPANESE INTERMEDIATE CODE: A601

Effective date: 20120726

A602 Written permission of extension of time

Free format text: JAPANESE INTERMEDIATE CODE: A602

Effective date: 20120802

A601 Written request for extension of time

Free format text: JAPANESE INTERMEDIATE CODE: A601

Effective date: 20120827

A602 Written permission of extension of time

Free format text: JAPANESE INTERMEDIATE CODE: A602

Effective date: 20120903

A521 Request for written amendment filed

Free format text: JAPANESE INTERMEDIATE CODE: A523

Effective date: 20120921

TRDD Decision of grant or rejection written
A01 Written decision to grant a patent or to grant a registration (utility model)

Free format text: JAPANESE INTERMEDIATE CODE: A01

Effective date: 20130313

A61 First payment of annual fees (during grant procedure)

Free format text: JAPANESE INTERMEDIATE CODE: A61

Effective date: 20130411

R150 Certificate of patent or registration of utility model

Free format text: JAPANESE INTERMEDIATE CODE: R150

FPAY Renewal fee payment (event date is renewal date of database)

Free format text: PAYMENT UNTIL: 20160419

Year of fee payment: 3

LAPS Cancellation because of no payment of annual fees