RU2449980C2 - Способ и устройство для производства ароматических карбоновых кислот (варианты) - Google Patents
Способ и устройство для производства ароматических карбоновых кислот (варианты) Download PDFInfo
- Publication number
- RU2449980C2 RU2449980C2 RU2007138831/04A RU2007138831A RU2449980C2 RU 2449980 C2 RU2449980 C2 RU 2449980C2 RU 2007138831/04 A RU2007138831/04 A RU 2007138831/04A RU 2007138831 A RU2007138831 A RU 2007138831A RU 2449980 C2 RU2449980 C2 RU 2449980C2
- Authority
- RU
- Russia
- Prior art keywords
- liquid
- water
- gas
- aromatic carboxylic
- carboxylic acid
- Prior art date
Links
- 238000000034 method Methods 0.000 title claims abstract description 139
- -1 aromatic carboxylic acids Chemical class 0.000 title claims abstract description 75
- 239000007788 liquid Substances 0.000 claims abstract description 497
- 238000007254 oxidation reaction Methods 0.000 claims abstract description 430
- 239000007789 gas Substances 0.000 claims abstract description 424
- 230000003647 oxidation Effects 0.000 claims abstract description 351
- XLYOFNOQVPJJNP-UHFFFAOYSA-N water Substances O XLYOFNOQVPJJNP-UHFFFAOYSA-N 0.000 claims abstract description 341
- 239000007791 liquid phase Substances 0.000 claims abstract description 247
- 239000002904 solvent Substances 0.000 claims abstract description 221
- 238000000926 separation method Methods 0.000 claims abstract description 193
- 238000006243 chemical reaction Methods 0.000 claims abstract description 190
- 238000000746 purification Methods 0.000 claims abstract description 189
- WPYMKLBDIGXBTP-UHFFFAOYSA-N benzoic acid Chemical compound OC(=O)C1=CC=CC=C1 WPYMKLBDIGXBTP-UHFFFAOYSA-N 0.000 claims abstract description 188
- 239000012535 impurity Substances 0.000 claims abstract description 142
- 239000006227 byproduct Substances 0.000 claims abstract description 138
- 239000011541 reaction mixture Substances 0.000 claims abstract description 132
- 238000009833 condensation Methods 0.000 claims abstract description 131
- 230000005494 condensation Effects 0.000 claims abstract description 131
- 239000003054 catalyst Substances 0.000 claims abstract description 74
- 239000007787 solid Substances 0.000 claims abstract description 58
- 238000010992 reflux Methods 0.000 claims abstract description 53
- 239000001257 hydrogen Substances 0.000 claims abstract description 42
- 229910052739 hydrogen Inorganic materials 0.000 claims abstract description 42
- UFHFLCQGNIYNRP-UHFFFAOYSA-N Hydrogen Chemical compound [H][H] UFHFLCQGNIYNRP-UHFFFAOYSA-N 0.000 claims abstract description 40
- 239000000203 mixture Substances 0.000 claims abstract description 40
- 150000004945 aromatic hydrocarbons Chemical class 0.000 claims abstract description 38
- 239000000126 substance Substances 0.000 claims abstract description 29
- 238000005984 hydrogenation reaction Methods 0.000 claims abstract description 22
- 238000012545 processing Methods 0.000 claims abstract description 19
- 239000012071 phase Substances 0.000 claims abstract description 18
- 229910001385 heavy metal Inorganic materials 0.000 claims abstract description 10
- 239000012264 purified product Substances 0.000 claims abstract description 9
- 125000002843 carboxylic acid group Chemical group 0.000 claims abstract 4
- 239000012808 vapor phase Substances 0.000 claims description 152
- KKEYFWRCBNTPAC-UHFFFAOYSA-N Terephthalic acid Chemical compound OC(=O)C1=CC=C(C(O)=O)C=C1 KKEYFWRCBNTPAC-UHFFFAOYSA-N 0.000 claims description 90
- 150000002762 monocarboxylic acid derivatives Chemical class 0.000 claims description 90
- 239000000047 product Substances 0.000 claims description 71
- 125000003118 aryl group Chemical group 0.000 claims description 70
- 239000002994 raw material Substances 0.000 claims description 64
- QVGXLLKOCUKJST-UHFFFAOYSA-N atomic oxygen Chemical compound [O] QVGXLLKOCUKJST-UHFFFAOYSA-N 0.000 claims description 63
- 239000001301 oxygen Substances 0.000 claims description 63
- 229910052760 oxygen Inorganic materials 0.000 claims description 63
- 239000012452 mother liquor Substances 0.000 claims description 62
- URLKBWYHVLBVBO-UHFFFAOYSA-N Para-Xylene Chemical group CC1=CC=C(C)C=C1 URLKBWYHVLBVBO-UHFFFAOYSA-N 0.000 claims description 56
- 238000011282 treatment Methods 0.000 claims description 51
- 238000002425 crystallisation Methods 0.000 claims description 43
- 230000008025 crystallization Effects 0.000 claims description 43
- 229910052751 metal Inorganic materials 0.000 claims description 43
- 239000002184 metal Substances 0.000 claims description 43
- 238000005406 washing Methods 0.000 claims description 38
- 239000012265 solid product Substances 0.000 claims description 31
- 230000008569 process Effects 0.000 claims description 27
- 230000015572 biosynthetic process Effects 0.000 claims description 26
- 238000004519 manufacturing process Methods 0.000 claims description 26
- 238000012546 transfer Methods 0.000 claims description 24
- 238000004821 distillation Methods 0.000 claims description 23
- 238000004140 cleaning Methods 0.000 claims description 22
- 239000002253 acid Substances 0.000 claims description 18
- 150000001875 compounds Chemical class 0.000 claims description 17
- 239000012530 fluid Substances 0.000 claims description 16
- 239000012043 crude product Substances 0.000 claims description 14
- 230000003197 catalytic effect Effects 0.000 claims description 12
- 239000000725 suspension Substances 0.000 claims description 12
- 125000001424 substituent group Chemical group 0.000 claims description 10
- 238000005194 fractionation Methods 0.000 claims description 8
- 239000003990 capacitor Substances 0.000 claims description 7
- 239000007858 starting material Substances 0.000 claims description 7
- 230000001590 oxidative effect Effects 0.000 claims description 6
- 229910052799 carbon Inorganic materials 0.000 claims description 5
- 150000001732 carboxylic acid derivatives Chemical class 0.000 claims description 5
- 238000012856 packing Methods 0.000 claims description 5
- OKTJSMMVPCPJKN-UHFFFAOYSA-N Carbon Chemical compound [C] OKTJSMMVPCPJKN-UHFFFAOYSA-N 0.000 claims description 4
- 239000002699 waste material Substances 0.000 claims description 3
- 239000004215 Carbon black (E152) Substances 0.000 claims 1
- 239000013529 heat transfer fluid Substances 0.000 claims 1
- 229930195733 hydrocarbon Natural products 0.000 claims 1
- 150000002430 hydrocarbons Chemical class 0.000 claims 1
- 230000035939 shock Effects 0.000 claims 1
- UIIMBOGNXHQVGW-UHFFFAOYSA-N sodium;hydron;carbonate Chemical compound [Na+].OC(O)=O UIIMBOGNXHQVGW-UHFFFAOYSA-N 0.000 claims 1
- 238000013022 venting Methods 0.000 claims 1
- 239000000463 material Substances 0.000 abstract description 18
- MYMOFIZGZYHOMD-UHFFFAOYSA-N Dioxygen Chemical compound O=O MYMOFIZGZYHOMD-UHFFFAOYSA-N 0.000 abstract description 11
- 229910001882 dioxygen Inorganic materials 0.000 abstract description 10
- 150000002763 monocarboxylic acids Chemical class 0.000 abstract description 8
- 150000001735 carboxylic acids Chemical class 0.000 abstract description 4
- 230000000694 effects Effects 0.000 abstract description 3
- QTBSBXVTEAMEQO-UHFFFAOYSA-N Acetic acid Chemical compound CC(O)=O QTBSBXVTEAMEQO-UHFFFAOYSA-N 0.000 description 119
- 239000000243 solution Substances 0.000 description 61
- 238000011084 recovery Methods 0.000 description 29
- IJGRMHOSHXDMSA-UHFFFAOYSA-N Atomic nitrogen Chemical compound N#N IJGRMHOSHXDMSA-UHFFFAOYSA-N 0.000 description 22
- 150000002739 metals Chemical class 0.000 description 22
- 239000003153 chemical reaction reagent Substances 0.000 description 19
- 230000002829 reductive effect Effects 0.000 description 19
- OKKJLVBELUTLKV-UHFFFAOYSA-N Methanol Chemical compound OC OKKJLVBELUTLKV-UHFFFAOYSA-N 0.000 description 18
- UGFAIRIUMAVXCW-UHFFFAOYSA-N Carbon monoxide Chemical class [O+]#[C-] UGFAIRIUMAVXCW-UHFFFAOYSA-N 0.000 description 16
- WKBOTKDWSSQWDR-UHFFFAOYSA-N Bromine atom Chemical compound [Br] WKBOTKDWSSQWDR-UHFFFAOYSA-N 0.000 description 15
- 238000010438 heat treatment Methods 0.000 description 14
- 239000000543 intermediate Substances 0.000 description 14
- 238000009835 boiling Methods 0.000 description 13
- GDTBXPJZTBHREO-UHFFFAOYSA-N bromine Substances BrBr GDTBXPJZTBHREO-UHFFFAOYSA-N 0.000 description 13
- 229910052794 bromium Inorganic materials 0.000 description 13
- 239000011261 inert gas Substances 0.000 description 13
- 238000002955 isolation Methods 0.000 description 13
- KDLHZDBZIXYQEI-UHFFFAOYSA-N Palladium Chemical compound [Pd] KDLHZDBZIXYQEI-UHFFFAOYSA-N 0.000 description 12
- 238000001816 cooling Methods 0.000 description 12
- 238000002156 mixing Methods 0.000 description 12
- 206010062717 Increased upper airway secretion Diseases 0.000 description 11
- 208000026435 phlegm Diseases 0.000 description 11
- 239000006096 absorbing agent Substances 0.000 description 10
- 235000010233 benzoic acid Nutrition 0.000 description 10
- GZUXJHMPEANEGY-UHFFFAOYSA-N bromomethane Chemical compound BrC GZUXJHMPEANEGY-UHFFFAOYSA-N 0.000 description 10
- 229910002090 carbon oxide Inorganic materials 0.000 description 10
- 239000007795 chemical reaction product Substances 0.000 description 10
- 238000005260 corrosion Methods 0.000 description 10
- 230000007797 corrosion Effects 0.000 description 10
- 229910052757 nitrogen Inorganic materials 0.000 description 10
- RTAQQCXQSZGOHL-UHFFFAOYSA-N Titanium Chemical compound [Ti] RTAQQCXQSZGOHL-UHFFFAOYSA-N 0.000 description 9
- 239000002245 particle Substances 0.000 description 9
- 239000010936 titanium Substances 0.000 description 9
- 239000005711 Benzoic acid Substances 0.000 description 8
- CPELXLSAUQHCOX-UHFFFAOYSA-N Hydrogen bromide Chemical compound Br CPELXLSAUQHCOX-UHFFFAOYSA-N 0.000 description 8
- 150000007513 acids Chemical class 0.000 description 8
- 239000007864 aqueous solution Substances 0.000 description 8
- 230000000875 corresponding effect Effects 0.000 description 8
- 238000013461 design Methods 0.000 description 7
- 150000002148 esters Chemical class 0.000 description 7
- 238000001914 filtration Methods 0.000 description 7
- 229910052719 titanium Inorganic materials 0.000 description 7
- XBDQKXXYIPTUBI-UHFFFAOYSA-M Propionate Chemical compound CCC([O-])=O XBDQKXXYIPTUBI-UHFFFAOYSA-M 0.000 description 6
- YXFVVABEGXRONW-UHFFFAOYSA-N Toluene Chemical compound CC1=CC=CC=C1 YXFVVABEGXRONW-UHFFFAOYSA-N 0.000 description 6
- KXKVLQRXCPHEJC-UHFFFAOYSA-N acetic acid trimethyl ester Natural products COC(C)=O KXKVLQRXCPHEJC-UHFFFAOYSA-N 0.000 description 6
- 150000001298 alcohols Chemical class 0.000 description 6
- 238000002485 combustion reaction Methods 0.000 description 6
- 238000004891 communication Methods 0.000 description 6
- 230000007423 decrease Effects 0.000 description 6
- 239000013067 intermediate product Substances 0.000 description 6
- LPNBBFKOUUSUDB-UHFFFAOYSA-N p-toluic acid Chemical compound CC1=CC=C(C(O)=O)C=C1 LPNBBFKOUUSUDB-UHFFFAOYSA-N 0.000 description 6
- 229910052763 palladium Inorganic materials 0.000 description 6
- 230000036961 partial effect Effects 0.000 description 6
- 239000000758 substrate Substances 0.000 description 6
- 229910045601 alloy Inorganic materials 0.000 description 5
- 239000000956 alloy Substances 0.000 description 5
- 150000001491 aromatic compounds Chemical class 0.000 description 5
- 229910017052 cobalt Inorganic materials 0.000 description 5
- 239000010941 cobalt Substances 0.000 description 5
- GUTLYIVDDKVIGB-UHFFFAOYSA-N cobalt atom Chemical compound [Co] GUTLYIVDDKVIGB-UHFFFAOYSA-N 0.000 description 5
- 230000007613 environmental effect Effects 0.000 description 5
- 239000003546 flue gas Substances 0.000 description 5
- 230000014509 gene expression Effects 0.000 description 5
- 229940102396 methyl bromide Drugs 0.000 description 5
- 229920000728 polyester Polymers 0.000 description 5
- 229910001220 stainless steel Inorganic materials 0.000 description 5
- GOUHYARYYWKXHS-UHFFFAOYSA-N 4-formylbenzoic acid Chemical compound OC(=O)C1=CC=C(C=O)C=C1 GOUHYARYYWKXHS-UHFFFAOYSA-N 0.000 description 4
- FERIUCNNQQJTOY-UHFFFAOYSA-N Butyric acid Chemical compound CCCC(O)=O FERIUCNNQQJTOY-UHFFFAOYSA-N 0.000 description 4
- CURLTUGMZLYLDI-UHFFFAOYSA-N Carbon dioxide Chemical compound O=C=O CURLTUGMZLYLDI-UHFFFAOYSA-N 0.000 description 4
- XEEYBQQBJWHFJM-UHFFFAOYSA-N Iron Chemical compound [Fe] XEEYBQQBJWHFJM-UHFFFAOYSA-N 0.000 description 4
- 229910000831 Steel Inorganic materials 0.000 description 4
- 238000010521 absorption reaction Methods 0.000 description 4
- 230000002411 adverse Effects 0.000 description 4
- 239000007810 chemical reaction solvent Substances 0.000 description 4
- XBDQKXXYIPTUBI-UHFFFAOYSA-N dimethylselenoniopropionate Natural products CCC(O)=O XBDQKXXYIPTUBI-UHFFFAOYSA-N 0.000 description 4
- 230000005611 electricity Effects 0.000 description 4
- 229910000042 hydrogen bromide Inorganic materials 0.000 description 4
- QQVIHTHCMHWDBS-UHFFFAOYSA-N isophthalic acid Chemical compound OC(=O)C1=CC=CC(C(O)=O)=C1 QQVIHTHCMHWDBS-UHFFFAOYSA-N 0.000 description 4
- 239000012263 liquid product Substances 0.000 description 4
- XNGIFLGASWRNHJ-UHFFFAOYSA-N phthalic acid Chemical compound OC(=O)C1=CC=CC=C1C(O)=O XNGIFLGASWRNHJ-UHFFFAOYSA-N 0.000 description 4
- BASFCYQUMIYNBI-UHFFFAOYSA-N platinum Chemical compound [Pt] BASFCYQUMIYNBI-UHFFFAOYSA-N 0.000 description 4
- 239000002244 precipitate Substances 0.000 description 4
- 239000013557 residual solvent Substances 0.000 description 4
- 239000010959 steel Substances 0.000 description 4
- 238000003860 storage Methods 0.000 description 4
- ZWEHNKRNPOVVGH-UHFFFAOYSA-N 2-Butanone Chemical compound CCC(C)=O ZWEHNKRNPOVVGH-UHFFFAOYSA-N 0.000 description 3
- LYCAIKOWRPUZTN-UHFFFAOYSA-N Ethylene glycol Chemical compound OCCO LYCAIKOWRPUZTN-UHFFFAOYSA-N 0.000 description 3
- VYPSYNLAJGMNEJ-UHFFFAOYSA-N Silicium dioxide Chemical compound O=[Si]=O VYPSYNLAJGMNEJ-UHFFFAOYSA-N 0.000 description 3
- HEMHJVSKTPXQMS-UHFFFAOYSA-M Sodium hydroxide Chemical compound [OH-].[Na+] HEMHJVSKTPXQMS-UHFFFAOYSA-M 0.000 description 3
- 230000002378 acidificating effect Effects 0.000 description 3
- 150000001347 alkyl bromides Chemical class 0.000 description 3
- 150000001555 benzenes Chemical class 0.000 description 3
- 150000007942 carboxylates Chemical group 0.000 description 3
- 238000005119 centrifugation Methods 0.000 description 3
- 239000012295 chemical reaction liquid Substances 0.000 description 3
- 239000012084 conversion product Substances 0.000 description 3
- 238000001035 drying Methods 0.000 description 3
- 239000012065 filter cake Substances 0.000 description 3
- WPBNNNQJVZRUHP-UHFFFAOYSA-L manganese(2+);methyl n-[[2-(methoxycarbonylcarbamothioylamino)phenyl]carbamothioyl]carbamate;n-[2-(sulfidocarbothioylamino)ethyl]carbamodithioate Chemical compound [Mn+2].[S-]C(=S)NCCNC([S-])=S.COC(=O)NC(=S)NC1=CC=CC=C1NC(=S)NC(=O)OC WPBNNNQJVZRUHP-UHFFFAOYSA-L 0.000 description 3
- 125000002496 methyl group Chemical group [H]C([H])([H])* 0.000 description 3
- 238000001556 precipitation Methods 0.000 description 3
- 238000003756 stirring Methods 0.000 description 3
- GWHJZXXIDMPWGX-UHFFFAOYSA-N 1,2,4-trimethylbenzene Chemical compound CC1=CC=C(C)C(C)=C1 GWHJZXXIDMPWGX-UHFFFAOYSA-N 0.000 description 2
- YGYNBBAUIYTWBF-UHFFFAOYSA-N 2,6-dimethylnaphthalene Chemical compound C1=C(C)C=CC2=CC(C)=CC=C21 YGYNBBAUIYTWBF-UHFFFAOYSA-N 0.000 description 2
- DYNFCHNNOHNJFG-UHFFFAOYSA-N 2-formylbenzoic acid Chemical class OC(=O)C1=CC=CC=C1C=O DYNFCHNNOHNJFG-UHFFFAOYSA-N 0.000 description 2
- IKHGUXGNUITLKF-UHFFFAOYSA-N Acetaldehyde Chemical compound CC=O IKHGUXGNUITLKF-UHFFFAOYSA-N 0.000 description 2
- 229910052684 Cerium Inorganic materials 0.000 description 2
- LFQSCWFLJHTTHZ-UHFFFAOYSA-N Ethanol Chemical compound CCO LFQSCWFLJHTTHZ-UHFFFAOYSA-N 0.000 description 2
- YNQLUTRBYVCPMQ-UHFFFAOYSA-N Ethylbenzene Chemical compound CCC1=CC=CC=C1 YNQLUTRBYVCPMQ-UHFFFAOYSA-N 0.000 description 2
- UFWIBTONFRDIAS-UHFFFAOYSA-N Naphthalene Chemical class C1=CC=CC2=CC=CC=C21 UFWIBTONFRDIAS-UHFFFAOYSA-N 0.000 description 2
- PXHVJJICTQNCMI-UHFFFAOYSA-N Nickel Chemical compound [Ni] PXHVJJICTQNCMI-UHFFFAOYSA-N 0.000 description 2
- CTQNGGLPUBDAKN-UHFFFAOYSA-N O-Xylene Chemical group CC1=CC=CC=C1C CTQNGGLPUBDAKN-UHFFFAOYSA-N 0.000 description 2
- QCWXUUIWCKQGHC-UHFFFAOYSA-N Zirconium Chemical compound [Zr] QCWXUUIWCKQGHC-UHFFFAOYSA-N 0.000 description 2
- 238000009825 accumulation Methods 0.000 description 2
- 150000001242 acetic acid derivatives Chemical class 0.000 description 2
- 125000000218 acetic acid group Chemical group C(C)(=O)* 0.000 description 2
- 150000001299 aldehydes Chemical class 0.000 description 2
- 125000000217 alkyl group Chemical group 0.000 description 2
- PNEYBMLMFCGWSK-UHFFFAOYSA-N aluminium oxide Inorganic materials [O-2].[O-2].[O-2].[Al+3].[Al+3] PNEYBMLMFCGWSK-UHFFFAOYSA-N 0.000 description 2
- 239000003125 aqueous solvent Substances 0.000 description 2
- 150000001559 benzoic acids Chemical class 0.000 description 2
- 239000001569 carbon dioxide Substances 0.000 description 2
- 229910002092 carbon dioxide Inorganic materials 0.000 description 2
- 125000003178 carboxy group Chemical group [H]OC(*)=O 0.000 description 2
- 238000009903 catalytic hydrogenation reaction Methods 0.000 description 2
- 230000001413 cellular effect Effects 0.000 description 2
- ZMIGMASIKSOYAM-UHFFFAOYSA-N cerium Chemical compound [Ce][Ce][Ce][Ce][Ce][Ce][Ce][Ce][Ce][Ce][Ce][Ce][Ce][Ce][Ce][Ce][Ce][Ce][Ce][Ce][Ce][Ce][Ce][Ce][Ce][Ce][Ce][Ce][Ce][Ce][Ce][Ce][Ce][Ce][Ce][Ce][Ce][Ce] ZMIGMASIKSOYAM-UHFFFAOYSA-N 0.000 description 2
- 238000004040 coloring Methods 0.000 description 2
- 238000010924 continuous production Methods 0.000 description 2
- 238000007599 discharging Methods 0.000 description 2
- SQNZJJAZBFDUTD-UHFFFAOYSA-N durene Chemical compound CC1=CC(C)=C(C)C=C1C SQNZJJAZBFDUTD-UHFFFAOYSA-N 0.000 description 2
- 239000000835 fiber Substances 0.000 description 2
- 239000000446 fuel Substances 0.000 description 2
- 239000008187 granular material Substances 0.000 description 2
- 229910052735 hafnium Inorganic materials 0.000 description 2
- VBJZVLUMGGDVMO-UHFFFAOYSA-N hafnium atom Chemical compound [Hf] VBJZVLUMGGDVMO-UHFFFAOYSA-N 0.000 description 2
- 229910052736 halogen Inorganic materials 0.000 description 2
- 150000002367 halogens Chemical class 0.000 description 2
- 150000002431 hydrogen Chemical class 0.000 description 2
- 238000002347 injection Methods 0.000 description 2
- 239000007924 injection Substances 0.000 description 2
- 230000010354 integration Effects 0.000 description 2
- 230000003993 interaction Effects 0.000 description 2
- 229910052742 iron Inorganic materials 0.000 description 2
- UQSXHKLRYXJYBZ-UHFFFAOYSA-N iron oxide Inorganic materials [Fe]=O UQSXHKLRYXJYBZ-UHFFFAOYSA-N 0.000 description 2
- 235000013980 iron oxide Nutrition 0.000 description 2
- VBMVTYDPPZVILR-UHFFFAOYSA-N iron(2+);oxygen(2-) Chemical class [O-2].[Fe+2] VBMVTYDPPZVILR-UHFFFAOYSA-N 0.000 description 2
- GPSDUZXPYCFOSQ-UHFFFAOYSA-N m-toluic acid Chemical compound CC1=CC=CC(C(O)=O)=C1 GPSDUZXPYCFOSQ-UHFFFAOYSA-N 0.000 description 2
- IVSZLXZYQVIEFR-UHFFFAOYSA-N m-xylene Chemical group CC1=CC=CC(C)=C1 IVSZLXZYQVIEFR-UHFFFAOYSA-N 0.000 description 2
- VUZPPFZMUPKLLV-UHFFFAOYSA-N methane;hydrate Chemical compound C.O VUZPPFZMUPKLLV-UHFFFAOYSA-N 0.000 description 2
- 238000012806 monitoring device Methods 0.000 description 2
- UHOVQNZJYSORNB-UHFFFAOYSA-N monobenzene Natural products C1=CC=CC=C1 UHOVQNZJYSORNB-UHFFFAOYSA-N 0.000 description 2
- KYTZHLUVELPASH-UHFFFAOYSA-N naphthalene-1,2-dicarboxylic acid Chemical class C1=CC=CC2=C(C(O)=O)C(C(=O)O)=CC=C21 KYTZHLUVELPASH-UHFFFAOYSA-N 0.000 description 2
- 230000000737 periodic effect Effects 0.000 description 2
- 229910052697 platinum Inorganic materials 0.000 description 2
- IOLCXVTUBQKXJR-UHFFFAOYSA-M potassium bromide Chemical compound [K+].[Br-] IOLCXVTUBQKXJR-UHFFFAOYSA-M 0.000 description 2
- 239000002243 precursor Substances 0.000 description 2
- 238000011085 pressure filtration Methods 0.000 description 2
- 235000019260 propionic acid Nutrition 0.000 description 2
- KRIOVPPHQSLHCZ-UHFFFAOYSA-N propiophenone Chemical compound CCC(=O)C1=CC=CC=C1 KRIOVPPHQSLHCZ-UHFFFAOYSA-N 0.000 description 2
- 239000008213 purified water Substances 0.000 description 2
- IUVKMZGDUIUOCP-BTNSXGMBSA-N quinbolone Chemical compound O([C@H]1CC[C@H]2[C@H]3[C@@H]([C@]4(C=CC(=O)C=C4CC3)C)CC[C@@]21C)C1=CCCC1 IUVKMZGDUIUOCP-BTNSXGMBSA-N 0.000 description 2
- 239000012429 reaction media Substances 0.000 description 2
- 230000001105 regulatory effect Effects 0.000 description 2
- JHJLBTNAGRQEKS-UHFFFAOYSA-M sodium bromide Chemical compound [Na+].[Br-] JHJLBTNAGRQEKS-UHFFFAOYSA-M 0.000 description 2
- 239000010935 stainless steel Substances 0.000 description 2
- GWEVSGVZZGPLCZ-UHFFFAOYSA-N titanium dioxide Inorganic materials O=[Ti]=O GWEVSGVZZGPLCZ-UHFFFAOYSA-N 0.000 description 2
- OGIDPMRJRNCKJF-UHFFFAOYSA-N titanium oxide Inorganic materials [Ti]=O OGIDPMRJRNCKJF-UHFFFAOYSA-N 0.000 description 2
- ARCGXLSVLAOJQL-UHFFFAOYSA-N trimellitic acid Chemical compound OC(=O)C1=CC=C(C(O)=O)C(C(O)=O)=C1 ARCGXLSVLAOJQL-UHFFFAOYSA-N 0.000 description 2
- 239000002912 waste gas Substances 0.000 description 2
- 229910052726 zirconium Inorganic materials 0.000 description 2
- RVHSTXJKKZWWDQ-UHFFFAOYSA-N 1,1,1,2-tetrabromoethane Chemical compound BrCC(Br)(Br)Br RVHSTXJKKZWWDQ-UHFFFAOYSA-N 0.000 description 1
- PAAZPARNPHGIKF-UHFFFAOYSA-N 1,2-dibromoethane Chemical compound BrCCBr PAAZPARNPHGIKF-UHFFFAOYSA-N 0.000 description 1
- CJJFFBINNGWEBO-UHFFFAOYSA-N 2,6-diethylnaphthalene Chemical compound C1=C(CC)C=CC2=CC(CC)=CC=C21 CJJFFBINNGWEBO-UHFFFAOYSA-N 0.000 description 1
- WYMDQXZJSAYJIC-UHFFFAOYSA-N 2,7-diethylnaphthalene Chemical compound C1=CC(CC)=CC2=CC(CC)=CC=C21 WYMDQXZJSAYJIC-UHFFFAOYSA-N 0.000 description 1
- LRQYSMQNJLZKPS-UHFFFAOYSA-N 2,7-dimethylnaphthalene Chemical compound C1=CC(C)=CC2=CC(C)=CC=C21 LRQYSMQNJLZKPS-UHFFFAOYSA-N 0.000 description 1
- MGMNPSAERQZUIM-UHFFFAOYSA-N 2-(hydroxymethyl)benzoic acid Chemical class OCC1=CC=CC=C1C(O)=O MGMNPSAERQZUIM-UHFFFAOYSA-N 0.000 description 1
- LSTRKXWIZZZYAS-UHFFFAOYSA-N 2-bromoacetyl bromide Chemical compound BrCC(Br)=O LSTRKXWIZZZYAS-UHFFFAOYSA-N 0.000 description 1
- ZOYUJOHRFWIQTH-UHFFFAOYSA-N 2-ethyl-6-methylnaphthalene Chemical compound C1=C(C)C=CC2=CC(CC)=CC=C21 ZOYUJOHRFWIQTH-UHFFFAOYSA-N 0.000 description 1
- KMTDMTZBNYGUNX-UHFFFAOYSA-N 4-methylbenzyl alcohol Chemical compound CC1=CC=C(CO)C=C1 KMTDMTZBNYGUNX-UHFFFAOYSA-N 0.000 description 1
- WWIKFXPBGKBXLZ-UHFFFAOYSA-N 6-methylnaphthalene-2-carbaldehyde Chemical compound C1=C(C=O)C=CC2=CC(C)=CC=C21 WWIKFXPBGKBXLZ-UHFFFAOYSA-N 0.000 description 1
- RWQUWTMOHXGTNN-UHFFFAOYSA-N 9-n,10-n-bis(4-butylphenyl)-9-n,10-n-bis(4-methylphenyl)phenanthrene-9,10-diamine Chemical compound C1=CC(CCCC)=CC=C1N(C=1C2=CC=CC=C2C2=CC=CC=C2C=1N(C=1C=CC(C)=CC=1)C=1C=CC(CCCC)=CC=1)C1=CC=C(C)C=C1 RWQUWTMOHXGTNN-UHFFFAOYSA-N 0.000 description 1
- 241000087792 Azana Species 0.000 description 1
- CPELXLSAUQHCOX-UHFFFAOYSA-M Bromide Chemical compound [Br-] CPELXLSAUQHCOX-UHFFFAOYSA-M 0.000 description 1
- VYZAMTAEIAYCRO-UHFFFAOYSA-N Chromium Chemical compound [Cr] VYZAMTAEIAYCRO-UHFFFAOYSA-N 0.000 description 1
- JGFBQFKZKSSODQ-UHFFFAOYSA-N Isothiocyanatocyclopropane Chemical compound S=C=NC1CC1 JGFBQFKZKSSODQ-UHFFFAOYSA-N 0.000 description 1
- 206010051602 Laziness Diseases 0.000 description 1
- PWHULOQIROXLJO-UHFFFAOYSA-N Manganese Chemical compound [Mn] PWHULOQIROXLJO-UHFFFAOYSA-N 0.000 description 1
- RJUFJBKOKNCXHH-UHFFFAOYSA-N Methyl propionate Chemical compound CCC(=O)OC RJUFJBKOKNCXHH-UHFFFAOYSA-N 0.000 description 1
- ZOKXTWBITQBERF-UHFFFAOYSA-N Molybdenum Chemical compound [Mo] ZOKXTWBITQBERF-UHFFFAOYSA-N 0.000 description 1
- 229910000990 Ni alloy Inorganic materials 0.000 description 1
- KJTLSVCANCCWHF-UHFFFAOYSA-N Ruthenium Chemical compound [Ru] KJTLSVCANCCWHF-UHFFFAOYSA-N 0.000 description 1
- 244000019194 Sorbus aucuparia Species 0.000 description 1
- 238000010793 Steam injection (oil industry) Methods 0.000 description 1
- 229910001069 Ti alloy Inorganic materials 0.000 description 1
- WAIPAZQMEIHHTJ-UHFFFAOYSA-N [Cr].[Co] Chemical compound [Cr].[Co] WAIPAZQMEIHHTJ-UHFFFAOYSA-N 0.000 description 1
- 238000005299 abrasion Methods 0.000 description 1
- 239000003082 abrasive agent Substances 0.000 description 1
- 239000012670 alkaline solution Substances 0.000 description 1
- 150000004996 alkyl benzenes Chemical class 0.000 description 1
- 125000005907 alkyl ester group Chemical group 0.000 description 1
- 229910000323 aluminium silicate Inorganic materials 0.000 description 1
- 150000004056 anthraquinones Chemical class 0.000 description 1
- 239000012431 aqueous reaction media Substances 0.000 description 1
- 239000007900 aqueous suspension Substances 0.000 description 1
- 159000000032 aromatic acids Chemical class 0.000 description 1
- 230000001174 ascending effect Effects 0.000 description 1
- 150000003935 benzaldehydes Chemical class 0.000 description 1
- QMKYBPDZANOJGF-UHFFFAOYSA-N benzene-1,3,5-tricarboxylic acid Chemical compound OC(=O)C1=CC(C(O)=O)=CC(C(O)=O)=C1 QMKYBPDZANOJGF-UHFFFAOYSA-N 0.000 description 1
- AGEZXYOZHKGVCM-UHFFFAOYSA-N benzyl bromide Chemical compound BrCC1=CC=CC=C1 AGEZXYOZHKGVCM-UHFFFAOYSA-N 0.000 description 1
- 230000002051 biphasic effect Effects 0.000 description 1
- PWLNAUNEAKQYLH-UHFFFAOYSA-N butyric acid octyl ester Natural products CCCCCCCCOC(=O)CCC PWLNAUNEAKQYLH-UHFFFAOYSA-N 0.000 description 1
- 229910002091 carbon monoxide Inorganic materials 0.000 description 1
- 150000004649 carbonic acid derivatives Chemical class 0.000 description 1
- 239000000969 carrier Substances 0.000 description 1
- 229910052804 chromium Inorganic materials 0.000 description 1
- 239000011651 chromium Substances 0.000 description 1
- 230000001276 controlling effect Effects 0.000 description 1
- 239000002826 coolant Substances 0.000 description 1
- 230000002596 correlated effect Effects 0.000 description 1
- 239000013078 crystal Substances 0.000 description 1
- 230000003247 decreasing effect Effects 0.000 description 1
- 230000018044 dehydration Effects 0.000 description 1
- 238000006297 dehydration reaction Methods 0.000 description 1
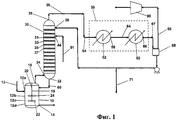
- 238000010586 diagram Methods 0.000 description 1
- HNPSIPDUKPIQMN-UHFFFAOYSA-N dioxosilane;oxo(oxoalumanyloxy)alumane Chemical compound O=[Si]=O.O=[Al]O[Al]=O HNPSIPDUKPIQMN-UHFFFAOYSA-N 0.000 description 1
- KZHJGOXRZJKJNY-UHFFFAOYSA-N dioxosilane;oxo(oxoalumanyloxy)alumane Chemical compound O=[Si]=O.O=[Si]=O.O=[Al]O[Al]=O.O=[Al]O[Al]=O.O=[Al]O[Al]=O KZHJGOXRZJKJNY-UHFFFAOYSA-N 0.000 description 1
- 238000006073 displacement reaction Methods 0.000 description 1
- 238000010494 dissociation reaction Methods 0.000 description 1
- 230000005593 dissociations Effects 0.000 description 1
- 238000004090 dissolution Methods 0.000 description 1
- 238000005265 energy consumption Methods 0.000 description 1
- WBJINCZRORDGAQ-UHFFFAOYSA-N ethyl formate Chemical compound CCOC=O WBJINCZRORDGAQ-UHFFFAOYSA-N 0.000 description 1
- 125000001495 ethyl group Chemical group [H]C([H])([H])C([H])([H])* 0.000 description 1
- 238000001704 evaporation Methods 0.000 description 1
- 230000008020 evaporation Effects 0.000 description 1
- 238000000605 extraction Methods 0.000 description 1
- 239000012527 feed solution Substances 0.000 description 1
- 150000008376 fluorenones Chemical class 0.000 description 1
- 125000002485 formyl group Chemical group [H]C(*)=O 0.000 description 1
- 239000012458 free base Substances 0.000 description 1
- 239000008246 gaseous mixture Substances 0.000 description 1
- 239000011521 glass Substances 0.000 description 1
- 230000005484 gravity Effects 0.000 description 1
- 150000004820 halides Chemical class 0.000 description 1
- 150000008282 halocarbons Chemical class 0.000 description 1
- 150000002366 halogen compounds Chemical class 0.000 description 1
- 230000020169 heat generation Effects 0.000 description 1
- 239000002638 heterogeneous catalyst Substances 0.000 description 1
- 150000004679 hydroxides Chemical class 0.000 description 1
- 125000002768 hydroxyalkyl group Chemical group 0.000 description 1
- 229910052741 iridium Inorganic materials 0.000 description 1
- GKOZUEZYRPOHIO-UHFFFAOYSA-N iridium atom Chemical compound [Ir] GKOZUEZYRPOHIO-UHFFFAOYSA-N 0.000 description 1
- 230000002262 irrigation Effects 0.000 description 1
- 238000003973 irrigation Methods 0.000 description 1
- 125000001449 isopropyl group Chemical group [H]C([H])([H])C([H])(*)C([H])([H])[H] 0.000 description 1
- 125000000468 ketone group Chemical group 0.000 description 1
- 150000002576 ketones Chemical class 0.000 description 1
- 229910052747 lanthanoid Inorganic materials 0.000 description 1
- 150000002602 lanthanoids Chemical class 0.000 description 1
- 230000000670 limiting effect Effects 0.000 description 1
- 239000006194 liquid suspension Substances 0.000 description 1
- 229910052748 manganese Inorganic materials 0.000 description 1
- 239000011572 manganese Substances 0.000 description 1
- 150000002697 manganese compounds Chemical class 0.000 description 1
- 230000007246 mechanism Effects 0.000 description 1
- 229910044991 metal oxide Inorganic materials 0.000 description 1
- 150000004706 metal oxides Chemical class 0.000 description 1
- 229940017219 methyl propionate Drugs 0.000 description 1
- 229910052750 molybdenum Inorganic materials 0.000 description 1
- 239000011733 molybdenum Substances 0.000 description 1
- 238000012544 monitoring process Methods 0.000 description 1
- 229910052863 mullite Inorganic materials 0.000 description 1
- UUIQMZJEGPQKFD-UHFFFAOYSA-N n-butyric acid methyl ester Natural products CCCC(=O)OC UUIQMZJEGPQKFD-UHFFFAOYSA-N 0.000 description 1
- 125000001624 naphthyl group Chemical group 0.000 description 1
- 229910052759 nickel Inorganic materials 0.000 description 1
- MWUXSHHQAYIFBG-UHFFFAOYSA-N nitrogen oxide Inorganic materials O=[N] MWUXSHHQAYIFBG-UHFFFAOYSA-N 0.000 description 1
- 229910000510 noble metal Inorganic materials 0.000 description 1
- ZWLPBLYKEWSWPD-UHFFFAOYSA-N o-toluic acid Chemical compound CC1=CC=CC=C1C(O)=O ZWLPBLYKEWSWPD-UHFFFAOYSA-N 0.000 description 1
- 229940078552 o-xylene Drugs 0.000 description 1
- 150000002894 organic compounds Chemical class 0.000 description 1
- 229910052762 osmium Inorganic materials 0.000 description 1
- SYQBFIAQOQZEGI-UHFFFAOYSA-N osmium atom Chemical compound [Os] SYQBFIAQOQZEGI-UHFFFAOYSA-N 0.000 description 1
- SOQBVABWOPYFQZ-UHFFFAOYSA-N oxygen(2-);titanium(4+) Chemical class [O-2].[O-2].[Ti+4] SOQBVABWOPYFQZ-UHFFFAOYSA-N 0.000 description 1
- RVTZCBVAJQQJTK-UHFFFAOYSA-N oxygen(2-);zirconium(4+) Chemical class [O-2].[O-2].[Zr+4] RVTZCBVAJQQJTK-UHFFFAOYSA-N 0.000 description 1
- FXLOVSHXALFLKQ-UHFFFAOYSA-N p-tolualdehyde Chemical compound CC1=CC=C(C=O)C=C1 FXLOVSHXALFLKQ-UHFFFAOYSA-N 0.000 description 1
- 239000005022 packaging material Substances 0.000 description 1
- 230000000149 penetrating effect Effects 0.000 description 1
- 125000001997 phenyl group Chemical group [H]C1=C([H])C([H])=C(*)C([H])=C1[H] 0.000 description 1
- 229920005646 polycarboxylate Polymers 0.000 description 1
- 238000002360 preparation method Methods 0.000 description 1
- 238000004321 preservation Methods 0.000 description 1
- 230000002035 prolonged effect Effects 0.000 description 1
- 238000005086 pumping Methods 0.000 description 1
- 238000001953 recrystallisation Methods 0.000 description 1
- 238000004064 recycling Methods 0.000 description 1
- 230000009467 reduction Effects 0.000 description 1
- 230000000717 retained effect Effects 0.000 description 1
- 229910052703 rhodium Inorganic materials 0.000 description 1
- 239000010948 rhodium Substances 0.000 description 1
- MHOVAHRLVXNVSD-UHFFFAOYSA-N rhodium atom Chemical compound [Rh] MHOVAHRLVXNVSD-UHFFFAOYSA-N 0.000 description 1
- 230000000630 rising effect Effects 0.000 description 1
- 238000010074 rubber mixing Methods 0.000 description 1
- 229910052707 ruthenium Inorganic materials 0.000 description 1
- 238000005070 sampling Methods 0.000 description 1
- 239000004576 sand Substances 0.000 description 1
- 229920006395 saturated elastomer Polymers 0.000 description 1
- 238000005201 scrubbing Methods 0.000 description 1
- 235000006414 serbal de cazadores Nutrition 0.000 description 1
- 238000007086 side reaction Methods 0.000 description 1
- 239000000377 silicon dioxide Substances 0.000 description 1
- 239000002002 slurry Substances 0.000 description 1
- 229910052708 sodium Inorganic materials 0.000 description 1
- 239000011734 sodium Substances 0.000 description 1
- 235000011121 sodium hydroxide Nutrition 0.000 description 1
- 229910052596 spinel Inorganic materials 0.000 description 1
- 239000011029 spinel Substances 0.000 description 1
- 239000007921 spray Substances 0.000 description 1
- 230000007704 transition Effects 0.000 description 1
- 239000012498 ultrapure water Substances 0.000 description 1
- 238000011144 upstream manufacturing Methods 0.000 description 1
- 238000003828 vacuum filtration Methods 0.000 description 1
- NQPDZGIKBAWPEJ-UHFFFAOYSA-N valeric acid Chemical compound CCCCC(O)=O NQPDZGIKBAWPEJ-UHFFFAOYSA-N 0.000 description 1
- 229910052720 vanadium Inorganic materials 0.000 description 1
- GPPXJZIENCGNKB-UHFFFAOYSA-N vanadium Chemical compound [V]#[V] GPPXJZIENCGNKB-UHFFFAOYSA-N 0.000 description 1
- 239000006226 wash reagent Substances 0.000 description 1
- 239000002351 wastewater Substances 0.000 description 1
- 238000004065 wastewater treatment Methods 0.000 description 1
- 239000008096 xylene Substances 0.000 description 1
- 229910001928 zirconium oxide Inorganic materials 0.000 description 1
Images
Classifications
-
- C—CHEMISTRY; METALLURGY
- C07—ORGANIC CHEMISTRY
- C07C—ACYCLIC OR CARBOCYCLIC COMPOUNDS
- C07C51/00—Preparation of carboxylic acids or their salts, halides or anhydrides
- C07C51/42—Separation; Purification; Stabilisation; Use of additives
-
- C—CHEMISTRY; METALLURGY
- C07—ORGANIC CHEMISTRY
- C07C—ACYCLIC OR CARBOCYCLIC COMPOUNDS
- C07C51/00—Preparation of carboxylic acids or their salts, halides or anhydrides
- C07C51/16—Preparation of carboxylic acids or their salts, halides or anhydrides by oxidation
- C07C51/21—Preparation of carboxylic acids or their salts, halides or anhydrides by oxidation with molecular oxygen
- C07C51/255—Preparation of carboxylic acids or their salts, halides or anhydrides by oxidation with molecular oxygen of compounds containing six-membered aromatic rings without ring-splitting
- C07C51/265—Preparation of carboxylic acids or their salts, halides or anhydrides by oxidation with molecular oxygen of compounds containing six-membered aromatic rings without ring-splitting having alkyl side chains which are oxidised to carboxyl groups
-
- B—PERFORMING OPERATIONS; TRANSPORTING
- B01—PHYSICAL OR CHEMICAL PROCESSES OR APPARATUS IN GENERAL
- B01D—SEPARATION
- B01D3/00—Distillation or related exchange processes in which liquids are contacted with gaseous media, e.g. stripping
- B01D3/009—Distillation or related exchange processes in which liquids are contacted with gaseous media, e.g. stripping in combination with chemical reactions
-
- C—CHEMISTRY; METALLURGY
- C07—ORGANIC CHEMISTRY
- C07C—ACYCLIC OR CARBOCYCLIC COMPOUNDS
- C07C51/00—Preparation of carboxylic acids or their salts, halides or anhydrides
- C07C51/42—Separation; Purification; Stabilisation; Use of additives
- C07C51/43—Separation; Purification; Stabilisation; Use of additives by change of the physical state, e.g. crystallisation
- C07C51/44—Separation; Purification; Stabilisation; Use of additives by change of the physical state, e.g. crystallisation by distillation
-
- C—CHEMISTRY; METALLURGY
- C07—ORGANIC CHEMISTRY
- C07C—ACYCLIC OR CARBOCYCLIC COMPOUNDS
- C07C63/00—Compounds having carboxyl groups bound to a carbon atoms of six-membered aromatic rings
- C07C63/04—Monocyclic monocarboxylic acids
- C07C63/06—Benzoic acid
-
- B—PERFORMING OPERATIONS; TRANSPORTING
- B01—PHYSICAL OR CHEMICAL PROCESSES OR APPARATUS IN GENERAL
- B01J—CHEMICAL OR PHYSICAL PROCESSES, e.g. CATALYSIS OR COLLOID CHEMISTRY; THEIR RELEVANT APPARATUS
- B01J2219/00—Chemical, physical or physico-chemical processes in general; Their relevant apparatus
- B01J2219/00002—Chemical plants
- B01J2219/00004—Scale aspects
- B01J2219/00006—Large-scale industrial plants
-
- Y—GENERAL TAGGING OF NEW TECHNOLOGICAL DEVELOPMENTS; GENERAL TAGGING OF CROSS-SECTIONAL TECHNOLOGIES SPANNING OVER SEVERAL SECTIONS OF THE IPC; TECHNICAL SUBJECTS COVERED BY FORMER USPC CROSS-REFERENCE ART COLLECTIONS [XRACs] AND DIGESTS
- Y02—TECHNOLOGIES OR APPLICATIONS FOR MITIGATION OR ADAPTATION AGAINST CLIMATE CHANGE
- Y02P—CLIMATE CHANGE MITIGATION TECHNOLOGIES IN THE PRODUCTION OR PROCESSING OF GOODS
- Y02P20/00—Technologies relating to chemical industry
- Y02P20/10—Process efficiency
-
- Y—GENERAL TAGGING OF NEW TECHNOLOGICAL DEVELOPMENTS; GENERAL TAGGING OF CROSS-SECTIONAL TECHNOLOGIES SPANNING OVER SEVERAL SECTIONS OF THE IPC; TECHNICAL SUBJECTS COVERED BY FORMER USPC CROSS-REFERENCE ART COLLECTIONS [XRACs] AND DIGESTS
- Y02—TECHNOLOGIES OR APPLICATIONS FOR MITIGATION OR ADAPTATION AGAINST CLIMATE CHANGE
- Y02P—CLIMATE CHANGE MITIGATION TECHNOLOGIES IN THE PRODUCTION OR PROCESSING OF GOODS
- Y02P20/00—Technologies relating to chemical industry
- Y02P20/50—Improvements relating to the production of bulk chemicals
-
- Y—GENERAL TAGGING OF NEW TECHNOLOGICAL DEVELOPMENTS; GENERAL TAGGING OF CROSS-SECTIONAL TECHNOLOGIES SPANNING OVER SEVERAL SECTIONS OF THE IPC; TECHNICAL SUBJECTS COVERED BY FORMER USPC CROSS-REFERENCE ART COLLECTIONS [XRACs] AND DIGESTS
- Y02—TECHNOLOGIES OR APPLICATIONS FOR MITIGATION OR ADAPTATION AGAINST CLIMATE CHANGE
- Y02P—CLIMATE CHANGE MITIGATION TECHNOLOGIES IN THE PRODUCTION OR PROCESSING OF GOODS
- Y02P70/00—Climate change mitigation technologies in the production process for final industrial or consumer products
- Y02P70/10—Greenhouse gas [GHG] capture, material saving, heat recovery or other energy efficient measures, e.g. motor control, characterised by manufacturing processes, e.g. for rolling metal or metal working
Landscapes
- Chemical & Material Sciences (AREA)
- Organic Chemistry (AREA)
- Engineering & Computer Science (AREA)
- Oil, Petroleum & Natural Gas (AREA)
- Chemical Kinetics & Catalysis (AREA)
- Crystallography & Structural Chemistry (AREA)
- Organic Low-Molecular-Weight Compounds And Preparation Thereof (AREA)
Applications Claiming Priority (2)
| Application Number | Priority Date | Filing Date | Title |
|---|---|---|---|
| US66379205P | 2005-03-21 | 2005-03-21 | |
| US60/663,792 | 2005-03-21 |
Publications (2)
| Publication Number | Publication Date |
|---|---|
| RU2007138831A RU2007138831A (ru) | 2009-04-27 |
| RU2449980C2 true RU2449980C2 (ru) | 2012-05-10 |
Family
ID=36481307
Family Applications (3)
| Application Number | Title | Priority Date | Filing Date |
|---|---|---|---|
| RU2007138831/04A RU2449980C2 (ru) | 2005-03-21 | 2006-03-20 | Способ и устройство для производства ароматических карбоновых кислот (варианты) |
| RU2007134060/04A RU2414448C2 (ru) | 2005-03-21 | 2006-03-20 | Способ и аппарат для производства ароматических карбоновых кислот |
| RU2007138833/04A RU2435754C2 (ru) | 2005-03-21 | 2006-03-20 | Способ возврата энергии в процессе производства ароматических карбоновых кислот |
Family Applications After (2)
| Application Number | Title | Priority Date | Filing Date |
|---|---|---|---|
| RU2007134060/04A RU2414448C2 (ru) | 2005-03-21 | 2006-03-20 | Способ и аппарат для производства ароматических карбоновых кислот |
| RU2007138833/04A RU2435754C2 (ru) | 2005-03-21 | 2006-03-20 | Способ возврата энергии в процессе производства ароматических карбоновых кислот |
Country Status (18)
| Country | Link |
|---|---|
| US (4) | US7935845B2 (enExample) |
| EP (3) | EP1861349B1 (enExample) |
| JP (1) | JP5254001B2 (enExample) |
| KR (3) | KR101432517B1 (enExample) |
| CN (3) | CN101146756B (enExample) |
| AT (3) | ATE438610T1 (enExample) |
| BR (3) | BRPI0608502B1 (enExample) |
| CA (3) | CA2599981C (enExample) |
| DE (3) | DE602006008284D1 (enExample) |
| EG (1) | EG25228A (enExample) |
| ES (3) | ES2346560T3 (enExample) |
| MX (3) | MX2007011184A (enExample) |
| PL (3) | PL1861349T3 (enExample) |
| PT (3) | PT1866273E (enExample) |
| RU (3) | RU2449980C2 (enExample) |
| UA (1) | UA96569C2 (enExample) |
| WO (3) | WO2006102459A1 (enExample) |
| ZA (1) | ZA200707537B (enExample) |
Families Citing this family (64)
| Publication number | Priority date | Publication date | Assignee | Title |
|---|---|---|---|---|
| US7264422B2 (en) * | 2004-03-25 | 2007-09-04 | Owens-Corning Fiberglas Technology Inc. | Rotary separator for mineral fibers |
| CN101146756B (zh) | 2005-03-21 | 2011-05-18 | Bp北美公司 | 用于制造纯形式的芳族羧酸的方法和设备 |
| KR100794317B1 (ko) * | 2006-02-20 | 2008-01-11 | (주)에이엠티퍼시픽 | 방향족 화합물의 산화반응시 반응기 배출가스로부터 물을제거하는 방법 |
| US7566802B2 (en) | 2006-05-24 | 2009-07-28 | Eastman Chemical Company | Process for energy recovery and water removal in the preparation of aromatic carboxylic acids |
| US7465824B2 (en) * | 2007-02-08 | 2008-12-16 | Bp Corporation North America Inc. | Process for the production of high purity aromatic carboxylic acids using a benzoic acid and water solvent for oxidation and purification |
| BRPI0721363A2 (pt) * | 2007-02-28 | 2013-01-08 | Hitachi Plant Technologies Ltd | processos para a produÇço de um Ácido carboxÍlico aromÁtico bruto, e de um Ácido dicarboxÍlico aromÁtico bruto |
| KR100860343B1 (ko) * | 2007-03-15 | 2008-09-26 | 삼성석유화학(주) | 친환경적이고 단순화된 방향족 디카르복실산의 제조방법 |
| KR100894761B1 (ko) | 2007-10-18 | 2009-04-24 | 주식회사 효성 | 에너지를 회수 및 재활용하는 2,6-나프탈렌디카르복실산제조방법 |
| US9493389B2 (en) * | 2008-10-31 | 2016-11-15 | Grupo Petrotemex, S.A. De C.V. | Dicarboxylic acid production with enhanced energy recovery |
| US20100113735A1 (en) * | 2008-10-31 | 2010-05-06 | Eastman Chemical Company | Integrated Co-Production of Dicarboxylic Acids |
| US9493387B2 (en) * | 2008-10-31 | 2016-11-15 | Grupo Petrotemex, S.A. De C.V. | Dicarboxylic acid production with minimal wastewater generation |
| US9493388B2 (en) * | 2008-10-31 | 2016-11-15 | Grupo Petrotemex, S.A. De C.V. | Dicarboxylic acid production with direct fired off-gas heating |
| US9505692B2 (en) * | 2008-10-31 | 2016-11-29 | Grupo Petrotemex, S.A. De C.V. | Dicarboxylic acid production with self-fuel oxidative destruction |
| CN102239000B (zh) * | 2008-12-02 | 2014-09-24 | 英威达技术有限公司 | 控制反应器瞬态的系统和方法 |
| US20100243228A1 (en) * | 2009-03-31 | 2010-09-30 | Price Richard J | Method and Apparatus to Effect Heat Transfer |
| DE102009029912A1 (de) * | 2009-06-19 | 2011-06-30 | E.ON Anlagen Service GmbH, 45896 | Verfahren und Vorrichtung zur Gewinnung von Energie aus einem gasförmigen oder flüssigen Brennstoff |
| US8944152B2 (en) * | 2009-07-22 | 2015-02-03 | Johnson Controls Technology Company | Compact evaporator for chillers |
| WO2011041337A2 (en) * | 2009-10-02 | 2011-04-07 | Invista Technologies S. A. R. L. | Systems and methods for reducing entrainment background |
| CN102892742B (zh) * | 2010-02-15 | 2014-11-19 | 英威达技术有限公司 | 通过催化加氢纯化羧酸 |
| US20120031096A1 (en) * | 2010-08-09 | 2012-02-09 | Uop Llc | Low Grade Heat Recovery from Process Streams for Power Generation |
| US9963413B2 (en) * | 2010-08-20 | 2018-05-08 | Grupo Petrotemex, S.A. De C.V. | Terephthalic acid purge filtration rate by controlling % water in filter feed slurry |
| US8466312B2 (en) * | 2010-08-20 | 2013-06-18 | Grupo Petrotemex, S.A. De C.V. | Terephthalic acid purge filtration rate by controlling % water in filter feed slurry |
| RU2013128562A (ru) * | 2010-11-22 | 2015-01-10 | Инвиста Текнолоджиз С.А. Р.Л. | Получение ароматических карбоновых кислот |
| DE102011000322A1 (de) | 2011-01-25 | 2012-07-26 | saperatec GmbH | Trennmedium, Verfahren und Anlage zum Trennen von Mehrschichtsystemen |
| US8992640B2 (en) * | 2011-02-07 | 2015-03-31 | General Electric Company | Energy recovery in syngas applications |
| FR2990989B1 (fr) * | 2012-05-22 | 2016-03-11 | IFP Energies Nouvelles | Procede de production d'electricite par recuperation de la chaleur residuelle de fluides gazeux issus d'une colonne de distillation |
| GB201219983D0 (en) * | 2012-11-06 | 2012-12-19 | Davy Process Techn Ltd | Apparatus and process |
| US20150014148A1 (en) * | 2013-07-11 | 2015-01-15 | Celanese Acetate Llc | Process for Energy Recovery in Manufacturing Cellulose Esters |
| DE102013016660A1 (de) * | 2013-10-09 | 2015-04-09 | Ralf Spitzl | Verfahren und Vorrichtung zur plasmakatalytischen Umsetzung von Stoffen |
| RU2687489C1 (ru) * | 2013-12-18 | 2019-05-14 | Бипи Корпорейшен Норт Америка Инк. | Улучшенный способ и устройство для производства ароматических карбоновых кислот |
| KR20160104705A (ko) | 2013-12-30 | 2016-09-05 | 비피 코포레이션 노쓰 아메리카 인코포레이티드 | 미가공 산물의 정제를 위해 탈수 타워 응축물을 사용하여 테레프탈산을 제조하는 방법 |
| KR102185028B1 (ko) | 2013-12-30 | 2020-12-01 | 비피 코포레이션 노쓰 아메리카 인코포레이티드 | 방향족 카르복실산의 정제 |
| EP3089804B1 (en) | 2013-12-31 | 2021-06-09 | Ineos Us Chemicals Company | Solid-liquid separations with a no-dry rotary pressure filter |
| CN105849079A (zh) * | 2013-12-31 | 2016-08-10 | Bp北美公司 | 在制造纯化的芳族羧酸中的高压冷凝液生成 |
| US9394223B2 (en) | 2013-12-31 | 2016-07-19 | Bp Corporation North America Inc. | Oxidation process for preparing purified aromatic carboxylic acids |
| JP6158149B2 (ja) * | 2014-08-11 | 2017-07-05 | 株式会社神戸製鋼所 | 蒸留装置 |
| GB201418362D0 (en) * | 2014-10-16 | 2014-12-03 | Invista Tech Sarl | Production of a polyester |
| GB201418900D0 (en) * | 2014-10-23 | 2014-12-10 | Invista Technologies S.�.R.L. | Production of an aromatic discarboxylic acid |
| KR101645514B1 (ko) * | 2015-10-26 | 2016-08-08 | 주식회사 롤팩 | 진공포장장치 |
| PT3397610T (pt) | 2015-12-31 | 2021-03-03 | Bp Corp North America Inc | Processo de recuperação de ácido acético de correntes aquosas |
| TW201823193A (zh) * | 2016-12-29 | 2018-07-01 | 美商Bp公司北美股份有限公司 | 經純化的對苯二甲酸(pta)排氣孔乾燥器蒸氣流出物處理技術 |
| TW201823194A (zh) * | 2016-12-29 | 2018-07-01 | 美商Bp公司北美股份有限公司 | 經純化的對苯二甲酸(pta)排氣孔蒸汽之利用 |
| CN108627438B (zh) * | 2017-03-23 | 2020-11-17 | 天华化工机械及自动化研究设计院有限公司 | 旋转压力过滤机试验装置、测试方法及过滤机设计方法 |
| TW201842956A (zh) | 2017-04-28 | 2018-12-16 | 美商Bp公司北美股份有限公司 | 使用加壓濕氣線路以避免於經純化的對苯二甲酸(pta)過濾器及線路的積垢 |
| WO2019005532A1 (en) | 2017-06-29 | 2019-01-03 | Bp Corporation North America Inc. | METHODS OF MAKING AROMATIC CARBOXYLIC ACIDS |
| WO2019019012A1 (en) | 2017-07-25 | 2019-01-31 | Bp Corporation North America Inc. | DELIVERY OF A FILTER RINSE PRODUCT OF A PURIFIED AROMATIC CARBOXYLIC ACID FOR ENERGY OPTIMIZATION |
| CN110997610A (zh) | 2017-08-01 | 2020-04-10 | Bp北美公司 | 纯化芳族羧酸制造中锅炉给水的预热方法 |
| CN111108084A (zh) * | 2017-08-01 | 2020-05-05 | Bp北美公司 | 纯化芳族羧酸制造中锅炉给水的电加热 |
| US11091419B2 (en) | 2017-11-22 | 2021-08-17 | Exxonmobil Chemical Patents Inc. | Preparation and purification of biphenyldicarboxylic acids |
| DE102018110296A1 (de) * | 2018-04-27 | 2019-10-31 | Linde Aktiengesellschaft | Verfahren zur Behandlung einer sulfidhaltigen Ablauge |
| CN112334210A (zh) | 2018-06-29 | 2021-02-05 | Bp北美公司 | 使用大孔滤器的固-液分离方法 |
| US11634323B2 (en) | 2018-08-23 | 2023-04-25 | Transform Materials Llc | Systems and methods for processing gases |
| US11633710B2 (en) | 2018-08-23 | 2023-04-25 | Transform Materials Llc | Systems and methods for processing gases |
| WO2020102639A1 (en) | 2018-11-16 | 2020-05-22 | Bp Corporation North America Inc. | Process for manufacturing aromatic carboxylic acids |
| CN110015954A (zh) * | 2019-01-31 | 2019-07-16 | 武汉有机实业有限公司 | 食品添加剂苯甲酸钠的生产方法 |
| EP3769830A1 (en) | 2019-07-22 | 2021-01-27 | Sulzer Management AG | Process for distilling a crude composition in a rectification plant including an indirect heat pump |
| US20220380287A1 (en) | 2019-10-31 | 2022-12-01 | Ineos Us Chemicals Company | Solids-Liquid Separation Processes |
| CN111389314B (zh) * | 2020-03-31 | 2020-12-11 | 南京延长反应技术研究院有限公司 | Px生产pta的内置微界面机组强化反应系统及工艺 |
| WO2022061793A1 (en) * | 2020-09-27 | 2022-03-31 | Ineos Us Chemicals Company | Process for recovering oxidation by-products |
| US12017197B2 (en) * | 2021-06-22 | 2024-06-25 | Andreas Döring | Method and apparatus for the production of chemical compounds |
| CN113318471B (zh) * | 2021-07-08 | 2024-05-31 | 山东友道化学有限公司 | 二甲苯氧化反应液的处理方法及系统 |
| CN113416623B (zh) * | 2021-08-10 | 2022-12-23 | 肖斌 | 一种白酒生产用分序排酸设备 |
| CN114057252B (zh) * | 2021-12-07 | 2024-05-03 | 天华化工机械及自动化研究设计院有限公司 | 改善精对苯二甲酸装置脱水塔水质的系统及其方法 |
| WO2023183864A1 (en) | 2022-03-24 | 2023-09-28 | Ineos Us Chemicals Company | Process and apparatus of production of aromatic dicarboxylic acid. |
Citations (2)
| Publication number | Priority date | Publication date | Assignee | Title |
|---|---|---|---|---|
| US5723656A (en) * | 1994-10-14 | 1998-03-03 | Amoco Corporation | Process for preparing aromatic carboxylic acids with efficient energy recovery |
| RU2002121869A (ru) * | 2000-01-21 | 2004-01-10 | Бп Корпорейшн Норт Америка Инк. (Us) | Способ получения ароматической карбоновой кислоты |
Family Cites Families (38)
| Publication number | Priority date | Publication date | Assignee | Title |
|---|---|---|---|---|
| US2833816A (en) | 1954-05-03 | 1958-05-06 | Mid Century Corp | Preparation of aromatic polycarboxylic acids |
| US3584039A (en) | 1967-08-30 | 1971-06-08 | Standard Oil Co | Fiber-grade terephthalic acid by catalytic hydrogen treatment of dissolved impure terephthalic acid |
| GB1373230A (en) | 1971-12-23 | 1974-11-06 | Mitsui Petrochemical Ind | Process for producing terephthalic acid |
| JPS5555138A (en) | 1978-10-19 | 1980-04-22 | Mitsubishi Chem Ind Ltd | Preparation of highly pure terephthalic acid |
| JPS59106435A (ja) * | 1982-12-10 | 1984-06-20 | Mitsubishi Chem Ind Ltd | 高純度テレフタル酸の製法 |
| US4626598A (en) | 1985-06-17 | 1986-12-02 | Amoco Corporation | Purification of terephthalic acid |
| US4629715A (en) | 1985-10-07 | 1986-12-16 | Amoco Corporation | Purification of terephthalic acid to relatively low levels of 4-carboxybenzaldehyde and catalyst therefor |
| US4892972A (en) | 1985-10-07 | 1990-01-09 | Amoco Corporation | Purification of crude terephthalic acid |
| US5198156A (en) * | 1986-02-17 | 1993-03-30 | Imperial Chemical Industries Plc | Agitators |
| US4914230A (en) | 1986-07-28 | 1990-04-03 | Amoco Corporation | Catalyst recovery method |
| JP2504461B2 (ja) | 1987-04-24 | 1996-06-05 | 三菱化学株式会社 | 高品質テレフタル酸の製法 |
| US4777900A (en) * | 1987-06-01 | 1988-10-18 | Abeene Claris D | Oar storage and carrying rack for boats |
| US4782181A (en) | 1987-06-04 | 1988-11-01 | Amoco Corporation | Process for removal of high molecular weight impurities in the manufacture of purified terephthalic acid |
| US5081290A (en) | 1990-06-21 | 1992-01-14 | Amoco Corporation | Process for making aromatic polycarboxylic acids and oxidation catalyst system |
| IT1244870B (it) * | 1990-09-11 | 1994-09-12 | Ministero Dall Uni E Della Ric | Composti ammelinici |
| GB9102393D0 (en) | 1991-02-05 | 1991-03-20 | Ici Plc | Production of terephthalic acid |
| GB9104776D0 (en) | 1991-03-07 | 1991-04-17 | Ici Plc | Process for the production of terephthalic acid |
| US5175355A (en) | 1991-04-12 | 1992-12-29 | Amoco Corporation | Improved process for recovery of purified terephthalic acid |
| US5200557A (en) | 1991-04-12 | 1993-04-06 | Amoco Corporation | Process for preparation of crude terephthalic acid suitable for reduction to prepare purified terephthalic acid |
| US5103933A (en) | 1991-05-01 | 1992-04-14 | Huff Larry T | One piece leg |
| US5112992A (en) | 1991-06-06 | 1992-05-12 | Amoco Corporation | Production of polycarboxylic acids with hafnium-activated cobalt catalyst |
| DE69313985T2 (de) * | 1992-06-18 | 1998-04-30 | Amoco Corp., Chicago, Ill. | Verfahren zur herstellung aromatischer carbonsäuren |
| US5362908A (en) * | 1993-03-10 | 1994-11-08 | Amoco Corporation | Catalyst and method for purifying crude terephthalic acid, isophthalic acid or naphthalene dicarboxylic acid |
| JP3198711B2 (ja) | 1993-03-30 | 2001-08-13 | 三井化学株式会社 | テレフタル酸の製造方法および装置 |
| US5354898A (en) | 1993-06-17 | 1994-10-11 | Amoco Corporation | Method for purifying crude aromatic carboxylic acids |
| US6326130B1 (en) | 1993-10-07 | 2001-12-04 | Mallinckrodt Baker, Inc. | Photoresist strippers containing reducing agents to reduce metal corrosion |
| EP0879221A1 (en) | 1996-01-25 | 1998-11-25 | E.I. Du Pont De Nemours And Company | Production of aromatic carboxylic acids |
| US5616792A (en) | 1996-02-01 | 1997-04-01 | Amoco Corporation | Catalytic purification of dicarboxylic aromatic acid |
| DE29621683U1 (de) | 1996-12-13 | 1997-02-13 | Ekato Ruehr Mischtechnik | Rührorgan |
| US6137001A (en) * | 1998-02-11 | 2000-10-24 | Bp Amoco Corporation | Process for preparing aromatic carboxylic acids with efficient treatments of gaseous effluent |
| KR20000005733A (ko) | 1998-06-05 | 2000-01-25 | 나까니시 히로유끼 | 방향족카복실산의제조방법 |
| US6194607B1 (en) | 1998-12-22 | 2001-02-27 | Samsung General Chemicals Co., Ltd. | Method of producing aromatic carboxylic acids by oxidizing alkyl aromatic hydrocarbons or partially oxidized intermediates thereof |
| US6504051B1 (en) | 2001-06-04 | 2003-01-07 | Eastman Chemical Company | Process for production of aromatic carboxylic acids with improved water removal technique |
| US6852879B2 (en) | 2001-10-05 | 2005-02-08 | Bp Corporation North America Inc. | Method of removing iron oxide deposits from the surface of titanium components |
| JP2003137833A (ja) * | 2001-11-02 | 2003-05-14 | Mitsubishi Chemicals Corp | テレフタル酸の製造方法 |
| US7135596B2 (en) | 2002-04-23 | 2006-11-14 | Bp Corporation North America Inc. | Method of removing iron contaminants from liquid streams during the manufacture and/or purification of aromatic acids |
| US7049465B2 (en) * | 2003-07-10 | 2006-05-23 | Eastman Chemical Company | Process for energy recovery in processes for the preparation of aromatic carboxylic acids |
| CN101146756B (zh) * | 2005-03-21 | 2011-05-18 | Bp北美公司 | 用于制造纯形式的芳族羧酸的方法和设备 |
-
2006
- 2006-03-20 CN CN2006800092717A patent/CN101146756B/zh not_active Ceased
- 2006-03-20 MX MX2007011184A patent/MX2007011184A/es active IP Right Grant
- 2006-03-20 ES ES06748568T patent/ES2346560T3/es active Active
- 2006-03-20 AT AT06748436T patent/ATE438610T1/de active
- 2006-03-20 JP JP2008503155A patent/JP5254001B2/ja not_active Expired - Fee Related
- 2006-03-20 KR KR1020077024038A patent/KR101432517B1/ko not_active Expired - Fee Related
- 2006-03-20 PL PL06748436T patent/PL1861349T3/pl unknown
- 2006-03-20 EP EP06748436A patent/EP1861349B1/en not_active Not-in-force
- 2006-03-20 US US11/815,576 patent/US7935845B2/en not_active Expired - Fee Related
- 2006-03-20 PT PT06748568T patent/PT1866273E/pt unknown
- 2006-03-20 CA CA2599981A patent/CA2599981C/en not_active Expired - Fee Related
- 2006-03-20 EP EP06739160A patent/EP1861348B1/en not_active Revoked
- 2006-03-20 UA UAA200711597A patent/UA96569C2/ru unknown
- 2006-03-20 BR BRPI0608502A patent/BRPI0608502B1/pt not_active IP Right Cessation
- 2006-03-20 RU RU2007138831/04A patent/RU2449980C2/ru not_active IP Right Cessation
- 2006-03-20 DE DE602006008284T patent/DE602006008284D1/de active Active
- 2006-03-20 AT AT06748568T patent/ATE473958T1/de active
- 2006-03-20 KR KR1020077024162A patent/KR101314005B1/ko not_active Expired - Fee Related
- 2006-03-20 PL PL06739160T patent/PL1861348T3/pl unknown
- 2006-03-20 CA CA2599461A patent/CA2599461C/en not_active Expired - Fee Related
- 2006-03-20 US US11/909,117 patent/US8173834B2/en not_active Expired - Fee Related
- 2006-03-20 WO PCT/US2006/010486 patent/WO2006102459A1/en not_active Ceased
- 2006-03-20 MX MX2007011186A patent/MX2007011186A/es active IP Right Grant
- 2006-03-20 CN CN2006800092825A patent/CN101146757B/zh not_active Expired - Fee Related
- 2006-03-20 BR BRPI0609328A patent/BRPI0609328B1/pt not_active IP Right Cessation
- 2006-03-20 CN CN200680009300XA patent/CN101146758B/zh active Active
- 2006-03-20 DE DE602006016083T patent/DE602006016083D1/de active Active
- 2006-03-20 AT AT06739160T patent/ATE477230T1/de active
- 2006-03-20 MX MX2007011182A patent/MX2007011182A/es active IP Right Grant
- 2006-03-20 WO PCT/US2006/010255 patent/WO2006102336A2/en not_active Ceased
- 2006-03-20 PT PT06748436T patent/PT1861349E/pt unknown
- 2006-03-20 DE DE602006015446T patent/DE602006015446D1/de active Active
- 2006-03-20 RU RU2007134060/04A patent/RU2414448C2/ru not_active IP Right Cessation
- 2006-03-20 PT PT06739160T patent/PT1861348E/pt unknown
- 2006-03-20 KR KR1020077024172A patent/KR101327679B1/ko not_active Ceased
- 2006-03-20 ES ES06748436T patent/ES2328402T3/es active Active
- 2006-03-20 BR BRPI0608504A patent/BRPI0608504B1/pt not_active IP Right Cessation
- 2006-03-20 EP EP06748568A patent/EP1866273B1/en active Active
- 2006-03-20 ES ES06739160T patent/ES2348062T3/es active Active
- 2006-03-20 US US11/817,262 patent/US7935844B2/en not_active Expired - Fee Related
- 2006-03-20 WO PCT/US2006/009828 patent/WO2006102137A1/en not_active Ceased
- 2006-03-20 PL PL06748568T patent/PL1866273T3/pl unknown
- 2006-03-20 RU RU2007138833/04A patent/RU2435754C2/ru not_active IP Right Cessation
- 2006-03-20 CA CA2601941A patent/CA2601941C/en not_active Expired - Fee Related
-
2007
- 2007-08-31 ZA ZA200707537A patent/ZA200707537B/xx unknown
- 2007-09-19 EG EGNA2007000990 patent/EG25228A/xx active
-
2012
- 2012-05-07 US US13/465,807 patent/US8779185B2/en not_active Expired - Fee Related
Patent Citations (2)
| Publication number | Priority date | Publication date | Assignee | Title |
|---|---|---|---|---|
| US5723656A (en) * | 1994-10-14 | 1998-03-03 | Amoco Corporation | Process for preparing aromatic carboxylic acids with efficient energy recovery |
| RU2002121869A (ru) * | 2000-01-21 | 2004-01-10 | Бп Корпорейшн Норт Америка Инк. (Us) | Способ получения ароматической карбоновой кислоты |
Also Published As
Similar Documents
| Publication | Publication Date | Title |
|---|---|---|
| RU2449980C2 (ru) | Способ и устройство для производства ароматических карбоновых кислот (варианты) | |
| RU2687489C1 (ru) | Улучшенный способ и устройство для производства ароматических карбоновых кислот |
Legal Events
| Date | Code | Title | Description |
|---|---|---|---|
| MM4A | The patent is invalid due to non-payment of fees |
Effective date: 20210321 |