JP5911368B2 - 成膜装置及び成膜方法 - Google Patents

成膜装置及び成膜方法 Download PDF

Info

Publication number
JP5911368B2
JP5911368B2 JP2012099773A JP2012099773A JP5911368B2 JP 5911368 B2 JP5911368 B2 JP 5911368B2 JP 2012099773 A JP2012099773 A JP 2012099773A JP 2012099773 A JP2012099773 A JP 2012099773A JP 5911368 B2 JP5911368 B2 JP 5911368B2
Authority
JP
Japan
Prior art keywords
powder
film forming
electrodes
pair
gas
Prior art date
Legal status (The legal status is an assumption and is not a legal conclusion. Google has not performed a legal analysis and makes no representation as to the accuracy of the status listed.)
Expired - Fee Related
Application number
JP2012099773A
Other languages
English (en)
Other versions
JP2013227612A (ja
JP2013227612A5 (ja
Inventor
齊藤 哲郎
哲郎 齊藤
康 蒲池
康 蒲池
Current Assignee (The listed assignees may be inaccurate. Google has not performed a legal analysis and makes no representation or warranty as to the accuracy of the list.)
Canon Inc
Original Assignee
Canon Inc
Priority date (The priority date is an assumption and is not a legal conclusion. Google has not performed a legal analysis and makes no representation as to the accuracy of the date listed.)
Filing date
Publication date
Application filed by Canon Inc filed Critical Canon Inc
Priority to JP2012099773A priority Critical patent/JP5911368B2/ja
Publication of JP2013227612A publication Critical patent/JP2013227612A/ja
Publication of JP2013227612A5 publication Critical patent/JP2013227612A5/ja
Application granted granted Critical
Publication of JP5911368B2 publication Critical patent/JP5911368B2/ja
Expired - Fee Related legal-status Critical Current
Anticipated expiration legal-status Critical

Links

Images

Landscapes

  • Physical Vapour Deposition (AREA)
  • Chemical Vapour Deposition (AREA)

Description

本発明は、粉体を成膜材料に用いて、基板上に薄膜を形成する、成膜装置及び成膜方法に関するものである。
プラズマを利用し薄膜を基板上に生成する方法としてプラズマCVD法が知られている。プラズマCVD法は材料ガスを用いて成膜するのが一般的であるが、材料ガスは高価な上に、有害であったり爆発性を有したりするものが多い。この為、こうしたガスの供給設備は安全性を高める為に、非常に高価になっている。
これらの問題から、近年、成膜材料として粉体を用いる成膜装置や成膜方法の研究が盛んに行われている。粉体を用いて良好な膜を成膜するためには、成膜で用いているプラズマ中に、粒径が小さくそろった粉体を精度よくコンスタントに供給することが求められる。又、微粉体を基板に直接吹き付けて成膜する技術も研究されているが、粉体の供給に関しては上記と同様に、粒径が小さくそろった粉体を精度よくコンスタントに供給することが求められる。
特許文献1によれば、キャリアガスを粉体に吹き付け、舞い上がらせた粉体をキャリアガスに載せて排出配管にて供給する装置や方法が提案されている。
特開平06−024556号公報
特許文献1に記載のキャリアガスにより粉体を舞い上がらせて供給する装置や方法では、粉体が凝集している場合には、粉体を舞い上がらせることが容易ではない。また、大量のキャリアガスにより舞い上がらせることができたとしても、粉体が凝集しているため、数mg/分程度の精度で粉体を供給することは困難である。
更に、一様に凝集する訳ではないので、粉体の供給量が安定せず、凝集したままの粉体が成膜室へ供給され、膜中に凝集したままの粉体が付着するなど、膜の品質を落としてしまう。又、大量のキャリアガスが成膜室に送られると成膜室内部のプラズマが維持できなくなる為、成膜が不可能となることもある。
本発明の成膜装置は、成膜材料として粉体を使用する成膜装置であって、一対の電極、気体を供給するための供給管及び供給された前記気体を排出するための排出管が設けられた密閉容器と、前記一対の電極間に放電を生じさせるための電源とを有する粉体供給部、及び、基板を載置するための基板ホルダーとプラズマ発生装置とを有する成膜室と、前記プラズマ発生装置に高周波を供給する高周波供給装置とを含む成膜部からなり、前記一対の電極は対向して設けられており、かつ、前記一対の電極のうちの一方の電極は前記一対の電極間に粉体を載置できるように構成されていることを特徴とする。
また、本発明の成膜方法は、一対の電極、気体供給管及び排出管を有する密閉容器とプラズマ発生装置とからなる成膜装置を使用して、成膜材料として粉体を用いて基板上に膜を形成する成膜方法であって、前記一対の電極間に前記粉体を載置し、前記一対の電極間に放電を生じさせて前記粉体を解砕し、解砕された前記粉体と前記気体供給管から供給される気体とを、前記排出管を通じて前記プラズマ発生装置に搬送し、前記プラズマ装置によりプラズマを発生させて前記基板上に膜を形成する、ことを特徴とする。
本発明の成膜装置や成膜方法によれば、凝集した粉体であっても放電により解砕し、気中に分散出来るので、凝集の無い粉体を微量に搬送することができる。更に、その際の気体の量はわずかで可能である。又、成膜部の圧力にかかわらず搬送気体および粉体の供給量を制御することができるので、成膜部に対する汎用性が広がる。効率良く粉体を気中分散できるとともに、電極の損耗を抑え、長期間安定した粉体供給が可能となる。
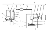
本発明における成膜装置の構成図である。
図1は本発明による成膜装置を説明する図である。本装置は粉体供給部1と成膜部20とから構成される。粉体を貯留する密閉容器2にはモーター7により回転可能な、第1の電極として円板状の導電性の円板3が設置されている。導電性円板3の上方に導電性円板3と対向する、第2の電極4が設置されている。これら一対の電極としての円板3と電極4に、電源5により電圧をかけて、放電6を発生することができるようになっている。この時使用される電源5は導電性円板3と電極4の間に放電を起こすことができればよく、交流電源でも直流電源でも使用可能である。一対の電極のうち、一方の電極である導電性円板3の上には成膜材料の粉体8が載置され、導電性円板3と共に回転する。
放電6が起こると、粉体8が凝集している場合でも、放電6の近辺の粉体8が凝集を解かれると同時に空中に舞上り微粒子状(煙状)の粉体9になる。このとき、放電が起こった位置の円板3上の粉体は放電位置以外の場所に移動してしまうので、円板3を回転させて粉体8を放電部に移動する必要がある。密閉容器2へは、図示しないガス供給設備に接続されている気体供給管10により、気体が供給されている。前記ガス供給設備はガスの流量を正確に制御できる装置を備えている。
気体は不活性ガスでプラズマを励起できる気体であればよい。たとえば、アルゴン、ヘリウム、窒素等を使用することができ、特にアルゴンが好ましい。
気体供給管10を通して一定量の気体が密閉容器2に入ると、密閉容器2内の圧力が上昇し、排出管11から気体は流れ出ていく。この気体の流れに戴って、舞い上がった粉体9も排出管11に流れる。排出管11に流れこんだ粉体は、フレキシブルチュ−ブ13を通った後、粉体流量計14を通過する時に流量が測定される。
粉体流量計14の測定結果をもとに粉体の供給量を制御する。制御方法としては、放電電圧、円板3の回転速度、気体の流量、排出管11の出口の高さ等があり、適宜選択することができる。
排出管11はベローズ12により密閉容器2に接続されているため、密閉を保ったまま上下に移動可能となっている。これらを適宜調整することで、所望の粉体供給量が得られる。
成膜部20に送られた粉体が混合された気体は、成膜室27内のプラズマ発生装置であるプラズマガン21に供給される。プラズマガン21には、マイクロ波発生装置であるマイクロ波発振機22から導波管23を通してマイクロ波が供給され、排出管11から送られてきた気体をプラズマ化し、プラズマ炎24を発生する。
排出管11を気体と共に搬送されてきた粉体8はプラズマ炎24内で気化し、基板25上に薄膜となり堆積する。基板ホルダー26はXYステージ上にあり、基板上の全面に成膜出来るように、広範囲に移動可能となっている。
以上のような構成により、プラズマガンに必要量のプラズマを励起する気体と、成膜材料としての粉体の必要量を安定して供給することが可能となる。また、粉体は凝集を解いた状態で供給することができるので、これによって品質の良い薄膜を形成することが出来る。
図1を参照しつつ、本発明の成膜装置及び成膜方法を説明する。
粉体を貯留する密閉容器2は透明なアクリル製で内部を観察することができる様になっている。この密閉容器にはモーター7により回転することができるステンレス製の円板3が設置されている。モーター7からの回転を円板3に伝える軸には回転導入器を用いているため、密閉容器2の密閉性は保たれる。
円板3の上には成膜材料として平均粒径5μmのhBN粉体8が載置され円板3と共に回転する。さらに円板3の上方には円板3と対向する電極4が設置されている。電極4はステンレス製で先端は半径1mmの球形状とした。
円板3と電極4の間には電源5により約10kV、20kHzの電圧をかけ、円板3と電極4の間に放電を起こした。この放電は一般にコロナ放電と呼ばれている現象であり、電極間に線状の火花が見られる放電のときにhBN粉体8がよく舞い上がった。この時、hBN粉体8は凝集していたが、放電6の近辺のhBN粉体8が凝集を解かれると同時に気中に舞い上り煙状の粉体9になった。
円板3上のhBN粉体8は放電した部分から別の場所に移動してしまうため、円板3をおよそ毎分30回転の速さで回転し、hBN粉体8を放電位置へ供給した。ここでは、円板3の回転速度を変化させることによって粉体の供給量を制御した。
密閉容器2へは図示しないアルゴンガスの供給設備に接続されている気体供給管10により、アルゴンガスをマスフローコントローラーで制御し、100sccmの流量で供給した。この様にアルゴンガスを密閉容器2に供給すると、密閉容器2内の圧力が上昇し排出管11からアルゴンが流れ出ていく。ただし、初期においては容器内の空気がなくなるまで充分な時間、アルゴンガスを供給し続けた。
その後、放電を開始してhBN粉体8を舞い上げた。舞い上がった粉体9はアルゴンガスの流れに戴って、排出管11に流れた。排出管11に流れこんだ粉体はフレキシブルチュ−ブ13を通り粉体流量計14に至った。この粉体流量計14には光学式のものを使用した。
粉体流量計14の測定結果をもとに粉体の供給量を0.01g/minに制御した。粉体の舞い上がり量を制御するために円板3の回転速度を制御する方法を用いた。成膜部20に流れたアルゴンガスと粉体を成膜室27内のプラズマガン21に供給した。
プラズマガン21には2.45GHzのマイクロ波を発振機22から導波管23を通して供給した。マイクロ波の出力は300Wとし、整合器28により整合を取った。プラズマガン21では配管15から供給されたアルゴンガスをプラズマ化し、プラズマ炎24を発生させた。
配管15からアルゴンガスと共に供給された粉体はプラズマ炎24内で気化し、シリコン基板25上に薄膜となり堆積した。この時、基板ホルダー26は図示しないXYステージ上にあり、成膜時にはシリコン基板25の全面に膜が形成するように、走査移動を行った。この様にして、基板全面に0.5μmの厚さで窒化ホウ素の膜を形成した。
本実施例では粉体の舞い上がり量の制御を、円板3の回転速度の変化により行ったが、更に、円板3と隙間を隔てたすり切り板を設け、円板3上の粉体の量を一定に保つと、制御精度が向上する。又、粉体の舞い上がり量を制御する方法として、放電電圧を変化させる方法もある。更に、粉体の供給量を制御する方法として、排出管11の高さを変える方法がある。排出管11はベローズ12によって密閉容器2と接続されているため、上下方向の移動が可能である。
又、本実施例ではプラズマを発生するエネルギーとして、マイクロ波を用いたが、プラズマを発生出来れば、マイクロ波に限った事でなく13.56MHzのRF高周波等も使用できる。
以上説明したように本発明によれば、凝集した粉体で有っても容易に解砕しながら気中に分散することが出来るので、その後の微量な粉体の供給が可能となる。更に、気中に舞い上がった解砕後の粉体を測定しながら供給量を制御することが出来るので、安定供給が可能である。また、キャリアガスと粉体の供給量を個別に制御出来るので、プラズマを良好な状態に保つことができる。よって、本発明の成膜装置では膜中に凝集粒の無い良好な成膜が可能となる。
1・・・粉体供給部
2・・・密閉容器
3・・・円板
4・・・電極
5・・・電源
6・・・放電
8・・・粉体
9・・・舞い上がった粉体
10・・・気体供給管
11・・・排出管
20・・・成膜部
21・・・プラズマガン
25・・・基板

Claims (6)

  1. 成膜材料として粉体を使用する成膜装置であって、
    密閉容器(2)と、
    前記密閉容器(2)内に設置された一対の電極(3、4)であって、粉体をその間に載置する、一対の電極(3、4)
    前記密閉容器(2)内に気体を供給するための供給管(10)
    前記粉体を前記密閉容器(2)内に舞上がらせるために、前記一対の電極(3、4)間に放電を生じさせるための電源(5)と、
    前記舞上がらせた粉体と前記供給された気体とを前記密閉容器(2)内から排出するための排出管(11)と、
    を有する粉体供給部(1)、及び
    基板(25)を載置するための基板ホルダー(26)と前記排出管(11)から前記粉体と前記気体とが供給されるプラズマ発生装置(21)とを有する成膜室(27)と、
    前記プラズマ発生装置(21)に高周波を供給する高周波供給装置(22)と、
    有する成膜部(20)、
    を含むことを特徴とする、成膜装置。
  2. 前記一対の電極(3,4)のうちの一方の電極が回転可能に構成されている、請求項1に記載の成膜装置。
  3. 前記一対の電極(3,4)のうちの一方の電極が円板状である、請求項1または2に記載の成膜装置。
  4. の製造方法であって、
    密閉容器(2)内に気体を供給しながら、前記密閉容器(2)内に設置された一対の電極(3、4)間に放電を生じさせて、前記一対の電極(3、4)間に載置された粉体を前記密閉容器(2)内に舞上げるとともに前記粉体の凝集を解き、
    前記舞上げられた前記粉体と前記供給された気体とを、排出管(11)を通じてプラズマ発生装置(21)に搬送し、
    前記プラズマ発生装置(21)によりプラズマを発生させて、前記排出管(11)から搬送された前記気体をプラズマ化し、前記排出管(11)から搬送された前記粉体を気化させて基板(25)上に膜を形成することを特徴とする、膜の製造方法。
  5. 前記一対の電極(3,4)のうちの一方の電極が回転可能に構成されている、請求項4に記載の膜の製造方法。
  6. 前記一対の電極(3,4)のうちの一方の電極が円板状である、請求項4または5に記載の膜の製造方法。
JP2012099773A 2012-04-25 2012-04-25 成膜装置及び成膜方法 Expired - Fee Related JP5911368B2 (ja)

Priority Applications (1)

Application Number Priority Date Filing Date Title
JP2012099773A JP5911368B2 (ja) 2012-04-25 2012-04-25 成膜装置及び成膜方法

Applications Claiming Priority (1)

Application Number Priority Date Filing Date Title
JP2012099773A JP5911368B2 (ja) 2012-04-25 2012-04-25 成膜装置及び成膜方法

Publications (3)

Publication Number Publication Date
JP2013227612A JP2013227612A (ja) 2013-11-07
JP2013227612A5 JP2013227612A5 (ja) 2015-06-11
JP5911368B2 true JP5911368B2 (ja) 2016-04-27

Family

ID=49675529

Family Applications (1)

Application Number Title Priority Date Filing Date
JP2012099773A Expired - Fee Related JP5911368B2 (ja) 2012-04-25 2012-04-25 成膜装置及び成膜方法

Country Status (1)

Country Link
JP (1) JP5911368B2 (ja)

Families Citing this family (1)

* Cited by examiner, † Cited by third party
Publication number Priority date Publication date Assignee Title
CN114032510A (zh) * 2021-11-17 2022-02-11 中国科学院半导体研究所 碲纳米线垂直阵列的生长方法

Family Cites Families (11)

* Cited by examiner, † Cited by third party
Publication number Priority date Publication date Assignee Title
JPS6320032A (ja) * 1986-07-14 1988-01-27 Res Dev Corp Of Japan 被膜を有する超微粒子の製造法
JPS6430636A (en) * 1987-07-27 1989-02-01 Ulvac Corp Method and apparatus for producing compound superfine powder
JP2615190B2 (ja) * 1989-03-14 1997-05-28 三菱重工業株式会社 立方晶窒化ほう素の製造方法
JP2853046B2 (ja) * 1989-06-21 1999-02-03 日新製鋼株式会社 超微粉製造装置
JPH042781A (ja) * 1990-04-20 1992-01-07 Vacuum Metallurgical Co Ltd エアロゾル製造装置
JPH04281840A (ja) * 1991-03-07 1992-10-07 Takeshi Masumoto 金属酸化物超微粒子の製造方法及び製造装置
JP3033861B2 (ja) * 1991-08-30 2000-04-17 豊信 吉田 粉末供給装置
JPH06136519A (ja) * 1992-10-23 1994-05-17 Matsushita Electric Ind Co Ltd 結晶質膜の製膜方法およびその製膜装置
JPH07223899A (ja) * 1993-08-30 1995-08-22 Tonen Corp シリコン積層体の製造方法
JPH08158033A (ja) * 1994-12-02 1996-06-18 Nisshin Steel Co Ltd 微細組織厚膜材料の製造法および装置
JP4526162B2 (ja) * 2000-06-06 2010-08-18 独立行政法人産業技術総合研究所 セラミック構造物作製装置

Also Published As

Publication number Publication date
JP2013227612A (ja) 2013-11-07

Similar Documents

Publication Publication Date Title
US10125421B2 (en) Plasma CVD apparatus, plasma CVD method, and agitating device
JP2005523142A (ja) 保護コーティング組成物
JP6092863B2 (ja) 特殊粉末化コーティング物質を使用するコーティング方法、およびそのようなコーティング物質の使用
JP2009544854A (ja) 誘電体バリア放電を利用したプラズマ表面処理
WO2003006172A1 (en) Powder supply device and portable powder-deposition apparatus for ultra-fine powders
CN106660270A (zh) 使用激光与等离子体的增材制造
US20140004260A1 (en) Deposition method
KR101497854B1 (ko) 성막 방법
US20130236727A1 (en) Method for attaching nanoparticles to substrate particles
EP3327172A1 (en) Powder coating apparatus
TW201419947A (zh) 基板的電漿處理
US20040115872A1 (en) Method and device for generating an activated gas curtain for surface treatment
EP2960359B1 (en) Deposition method and deposition apparatus
JP5911368B2 (ja) 成膜装置及び成膜方法
JP3809860B2 (ja) 複合構造物作製方法及び複合構造物作製装置
Korzec et al. Application of a pulsed atmospheric arc plasma jet for low‐density polyethylene coating
JP5909737B2 (ja) イットリア膜の成膜方法
WO2022009340A1 (ja) プラズマ処理装置のカバー部材、プラズマ処理および被膜の製造方法
Chen et al. Application of a novel atmospheric pressure plasma fluidized bed in the powder surface modification
JP4526162B2 (ja) セラミック構造物作製装置
JP2009046741A (ja) 微粒子膜の形成方法
JP2006274322A (ja) 撥水処理方法
JP4321308B2 (ja) プラズマ発生方法及び装置
JP5946179B2 (ja) セラミックス皮膜の成膜装置及び成膜方法
JP7187073B1 (ja) セラミックコーティングシステム及び方法

Legal Events

Date Code Title Description
A521 Request for written amendment filed

Free format text: JAPANESE INTERMEDIATE CODE: A523

Effective date: 20150417

A621 Written request for application examination

Free format text: JAPANESE INTERMEDIATE CODE: A621

Effective date: 20150417

A977 Report on retrieval

Free format text: JAPANESE INTERMEDIATE CODE: A971007

Effective date: 20151112

A131 Notification of reasons for refusal

Free format text: JAPANESE INTERMEDIATE CODE: A131

Effective date: 20151117

A521 Request for written amendment filed

Free format text: JAPANESE INTERMEDIATE CODE: A523

Effective date: 20160115

TRDD Decision of grant or rejection written
A01 Written decision to grant a patent or to grant a registration (utility model)

Free format text: JAPANESE INTERMEDIATE CODE: A01

Effective date: 20160301

A61 First payment of annual fees (during grant procedure)

Free format text: JAPANESE INTERMEDIATE CODE: A61

Effective date: 20160329

R151 Written notification of patent or utility model registration

Ref document number: 5911368

Country of ref document: JP

Free format text: JAPANESE INTERMEDIATE CODE: R151

LAPS Cancellation because of no payment of annual fees