JP5200375B2 - ポリカーボネート樹脂の製造方法 - Google Patents
ポリカーボネート樹脂の製造方法 Download PDFInfo
- Publication number
- JP5200375B2 JP5200375B2 JP2006340464A JP2006340464A JP5200375B2 JP 5200375 B2 JP5200375 B2 JP 5200375B2 JP 2006340464 A JP2006340464 A JP 2006340464A JP 2006340464 A JP2006340464 A JP 2006340464A JP 5200375 B2 JP5200375 B2 JP 5200375B2
- Authority
- JP
- Japan
- Prior art keywords
- reactor
- stirring reactor
- vertical stirring
- polycarbonate resin
- raw material
- Prior art date
- Legal status (The legal status is an assumption and is not a legal conclusion. Google has not performed a legal analysis and makes no representation as to the accuracy of the status listed.)
- Expired - Fee Related
Links
Images
Classifications
-
- C—CHEMISTRY; METALLURGY
- C08—ORGANIC MACROMOLECULAR COMPOUNDS; THEIR PREPARATION OR CHEMICAL WORKING-UP; COMPOSITIONS BASED THEREON
- C08G—MACROMOLECULAR COMPOUNDS OBTAINED OTHERWISE THAN BY REACTIONS ONLY INVOLVING UNSATURATED CARBON-TO-CARBON BONDS
- C08G64/00—Macromolecular compounds obtained by reactions forming a carbonic ester link in the main chain of the macromolecule
- C08G64/20—General preparatory processes
- C08G64/30—General preparatory processes using carbonates
-
- C—CHEMISTRY; METALLURGY
- C08—ORGANIC MACROMOLECULAR COMPOUNDS; THEIR PREPARATION OR CHEMICAL WORKING-UP; COMPOSITIONS BASED THEREON
- C08G—MACROMOLECULAR COMPOUNDS OBTAINED OTHERWISE THAN BY REACTIONS ONLY INVOLVING UNSATURATED CARBON-TO-CARBON BONDS
- C08G64/00—Macromolecular compounds obtained by reactions forming a carbonic ester link in the main chain of the macromolecule
- C08G64/20—General preparatory processes
- C08G64/205—General preparatory processes characterised by the apparatus used
-
- C—CHEMISTRY; METALLURGY
- C08—ORGANIC MACROMOLECULAR COMPOUNDS; THEIR PREPARATION OR CHEMICAL WORKING-UP; COMPOSITIONS BASED THEREON
- C08G—MACROMOLECULAR COMPOUNDS OBTAINED OTHERWISE THAN BY REACTIONS ONLY INVOLVING UNSATURATED CARBON-TO-CARBON BONDS
- C08G64/00—Macromolecular compounds obtained by reactions forming a carbonic ester link in the main chain of the macromolecule
- C08G64/04—Aromatic polycarbonates
-
- C—CHEMISTRY; METALLURGY
- C08—ORGANIC MACROMOLECULAR COMPOUNDS; THEIR PREPARATION OR CHEMICAL WORKING-UP; COMPOSITIONS BASED THEREON
- C08G—MACROMOLECULAR COMPOUNDS OBTAINED OTHERWISE THAN BY REACTIONS ONLY INVOLVING UNSATURATED CARBON-TO-CARBON BONDS
- C08G64/00—Macromolecular compounds obtained by reactions forming a carbonic ester link in the main chain of the macromolecule
- C08G64/20—General preparatory processes
-
- C—CHEMISTRY; METALLURGY
- C08—ORGANIC MACROMOLECULAR COMPOUNDS; THEIR PREPARATION OR CHEMICAL WORKING-UP; COMPOSITIONS BASED THEREON
- C08G—MACROMOLECULAR COMPOUNDS OBTAINED OTHERWISE THAN BY REACTIONS ONLY INVOLVING UNSATURATED CARBON-TO-CARBON BONDS
- C08G64/00—Macromolecular compounds obtained by reactions forming a carbonic ester link in the main chain of the macromolecule
- C08G64/20—General preparatory processes
- C08G64/30—General preparatory processes using carbonates
- C08G64/307—General preparatory processes using carbonates and phenols
Landscapes
- Chemical & Material Sciences (AREA)
- Health & Medical Sciences (AREA)
- Chemical Kinetics & Catalysis (AREA)
- Medicinal Chemistry (AREA)
- Polymers & Plastics (AREA)
- Organic Chemistry (AREA)
- Polyesters Or Polycarbonates (AREA)
Description
また、溶融重合反応停止後、反応液を抜き出し、24時間以内にモノヒドロキシ化合物や炭酸ジエステル等を含む洗浄液で、反応槽等に残存した樹脂を溶解洗浄した後、装置内部を不活性ガス雰囲気下に保持する方法が報告されている(特許文献2参照)。
バッチスタートでは、予め、反応器に液面レベルになるまで反応液を投入し、徐々に反応器内の昇温・減圧操作を行い、所定の内温・真空度に達した後に、溶融重合反応が開始される。
しかし、バッチスタートの場合は、各反応器内の内温・真空度が所定の数値に達するまでに時間を要するため、必要以上に滞留時間が費やされる。その結果、得られる芳香族ポリカーボネート樹脂中に、結晶化異物、ゲルまたはヤケ等の異物が発生し、さらに着色の原因となる。
さらに、溶融重合反応を停止し、重合反応液を取り出した後に、フェノールや炭酸ジエステル等を含む洗浄液で反応器内部を洗浄するためには、大量のフェノールが必要とされる。
即ち、本発明の目的は、着色が少なく、結晶化異物、ゲル等の異物が低減されたポリカーボネート樹脂の製造方法を提供することにある。
ここで、原料の成分として使用されるジヒドロキシ化合物が、芳香族ジヒドロキシ化合物であることが好ましい。
ここで、原料成分であるジヒドロキシ化合物が、芳香族ジヒドロキシ化合物であることが好ましく、且つ、エステル交換反応停止後、芳香族ジヒドロキシ化合物及び炭酸ジエステルの溶融混合物によりエステル交換反応が行われる反応器を洗浄することが好ましい。
さらに、エステル交換反応停止後、芳香族ジヒドロキシ化合物及び炭酸ジエステルの溶融混合物によりエステル交換反応が行われる反応器を洗浄し、続いて、反応器を芳香族モノヒドロキシ化合物により洗浄することが好ましい。
この場合、反応器を洗浄する前に、反応器中から重合反応液を排出させることが好ましい。
本実施の形態において使用するポリカーボネートは、ジヒドロキシ化合物と炭酸ジエステルとのエステル交換反応により製造される。
ここで、ジヒドロキシ化合物としては、芳香族ジヒドロキシ化合物が好ましい化合物として挙げられる。また、ポリカーボネートとしては、芳香族ジヒドロキシ化合物と炭酸ジエステルとのエステル交換反応に基づく溶融重縮合により製造される芳香族ポリカーボネートが好ましい。
以下、原料として芳香族ジヒドロキシ化合物及び炭酸ジエステルを用い、エステル交換触媒の存在下、連続的に溶融重縮合反応を行うことにより、芳香族ポリカーボネートを製造する方法(溶融法)について説明する。
本実施の形態において使用する芳香族ジヒドロキシ化合物としては、下記一般式(1)で示される化合物が挙げられる。
これらの中でも、2,2−ビス(4−ヒドロキシフェニル)プロパン(「ビスフェノールA」、以下、BPAと略記することがある。)が好ましい。これらの芳香族ジヒドロキシ化合物は、単独で、又は2種以上を混合して用いることができる。
本実施の形態において使用する炭酸ジエステルとしては、下記一般式(2)で示される化合物が挙げられる。
なお、A’上の置換基としては、ハロゲン原子、炭素数1〜炭素数10のアルキル基、炭素数1〜炭素数10のアルコキシ基、フェニル基、フェノキシ基、ビニル基、シアノ基、エステル基、アミド基、ニトロ基等が例示される。
これらの中でも、ジフェニルカーボネート(以下、DPCと略記することがある。)、置換ジフェニルカーボネートが好ましい。これらの炭酸ジエステルは、単独で、又は2種以上を混合して用いることができる。
代表的なジカルボン酸又はジカルボン酸エステルとしては、例えば、テレフタル酸、イソフタル酸、テレフタル酸ジフェニル、イソフタル酸ジフェニル等が挙げられる。このようなジカルボン酸又はジカルボン酸エステルで置換した場合には、ポリエステルカーボネートが得られる。
即ち、芳香族ジヒドロキシ化合物に対して、通常、炭酸ジエステル1.01〜1.30、好ましくは1.02〜1.20のモル比で用いられる。モル比が過度に小さいと、得られる芳香族ポリカーボネートの末端OH基が多くなり、樹脂の熱安定性が悪化する傾向となる。また、モル比が過度に大きいと、エステル交換の反応速度が低下し、所望の分子量を有する芳香族ポリカーボネートの生産が困難となる傾向となる他、樹脂中の炭酸ジエステルの残存量が多くなり、成形加工時や成形品としたときの臭気の原因となることがあり、好ましくない。
本実施の形態において使用するエステル交換触媒としては、通常、エステル交換法によりポリカーボネートを製造する際に用いられる触媒が挙げられ、特に限定されない。一般的には、例えば、アルカリ金属化合物、アルカリ土類金属化合物、塩基性ホウ素化合物、塩基性リン化合物、塩基性アンモニウム化合物又はアミン系化合物等の塩基性化合物が挙げられる。
これらのエステル交換触媒の中でも、実用的にはアルカリ金属化合物が望ましい。これらのエステル交換触媒は、単独で使用してもよく、2種類以上を組み合わせて使用してもよい。
エステル交換触媒の使用量は、通常、芳香族ジヒドロキシ化合物1モルに対して1×10−9〜1×10−1モル、好ましくは1×10−7〜1×10−2モルの範囲で用いられる。
これらのアルカリ金属化合物の中でも、セシウム化合物が好ましく、特に、炭酸セシウム、炭酸水素セシウム、水酸化セシウムが好ましい。
次に、芳香族ポリカーボネートの製造方法について説明する。
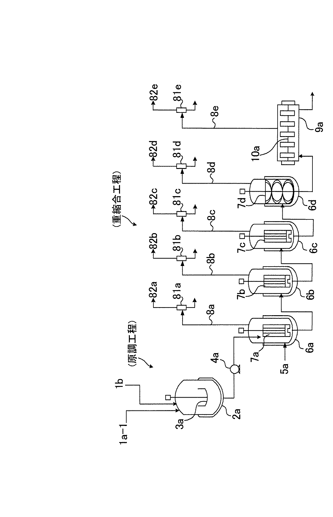
芳香族ポリカーボネートの製造は、原料である芳香族ジヒドロキシ化合物及び炭酸ジエステル化合物の原料混合溶融液を調製し(原調工程)、これらの化合物を、エステル交換反応触媒の存在下、溶融状態で複数の反応器を用いて多段階で重縮合反応をさせる(重縮合工程)ことによって行われる。反応方式は、バッチ式、連続式、又はバッチ式と連続式の組合せのいずれでもよい。反応器は、複数基の竪型攪拌反応器及びこれに続く少なくとも1基の横型攪拌反応器が用いられる。通常、これらの反応器は直列に設置され、連続的に処理が行われる。
重縮合工程後、反応を停止させ、重合反応液中の未反応原料や反応副生物を脱揮除去する工程や、熱安定剤、離型剤、色剤等を添加する工程、芳香族ポリカーボネートを所定の粒径のペレットに形成する工程等を適宜追加してもよい。
次に、製造方法の各工程について説明する。
芳香族ポリカーボネートの原料として使用する芳香族ジヒドロキシ化合物と炭酸ジエステルとは、通常、窒素、アルゴン等の不活性ガスの雰囲気下、バッチ式、半回分式または連続式の撹拌槽型の装置を用いて、原料混合溶融液として調製される。溶融混合の温度は、例えば、芳香族ジヒドロキシ化合物としてビスフェノールAを用い、炭酸ジエステルとしてジフェニルカーボネートを用いる場合は、通常20℃〜180℃、好ましくは125℃〜160℃の範囲から選択される。
この際、芳香族ジヒドロキシ化合物と炭酸ジエステルとの割り合いは、炭酸ジエステルが過剰になるように調整され、芳香族ジヒドロキシ化合物1モルに対して、炭酸ジエステルは通常1.01モル〜1.30モル、好ましくは1.02モル〜1.20モルの割合になるように調整される。
芳香族ジヒドロキシ化合物と炭酸ジエステル化合物とのエステル交換反応による重縮合は、通常、2段階以上、好ましくは3段〜7段の多段方式で連続的に行われる。具体的な反応条件としては、温度:150℃〜320℃、圧力:常圧〜0.01Torr(1.3Pa)、平均滞留時間:5分〜150分の範囲である。
多段方式の各反応器においては、重縮合反応の進行とともに副生するフェノールをより効果的に系外に除去するために、上記の反応条件内で、段階的により高温、より高真空に設定する。尚、得られる芳香族ポリカーボネートの色相等の品質低下を防止するためには、できるだけ低温、短滞留時間の設定が好ましい。
ここで、反応器としては、例えば、攪拌槽型反応器、薄膜反応器、遠心式薄膜蒸発反応器、表面更新型二軸混練反応器、二軸横型攪拌反応器、濡れ壁式反応器、自由落下させながら重合する多孔板型反応器、ワイヤーに沿わせて落下させながら重合するワイヤー付き多孔板型反応器等が用いられる。
触媒の溶解に使用する水の性状は、含有される不純物の種類ならびに濃度が一定であれば特に限定されないが、通常、蒸留水や脱イオン水等が好ましく用いられる。
次に、図面に基づき、本実施の形態が適用される芳香族ポリカーボネートの製造方法の一例を具体的に説明する。
図1は、芳香族ポリカーボネートの製造装置の一例を示す図である。図1に示す製造装置において、芳香族ポリカーボネートは、原料の芳香族ジヒドロキシ化合物及び炭酸ジエステル化合物を調製する原調工程と、これらの原料を溶融状態で複数の反応器を用いて重縮合反応させる重縮合工程とを経て製造される。
その後、反応を停止させ、重合反応液中の未反応原料や反応副生物を脱揮除去する工程(図示せず)や、熱安定剤、離型剤、色剤等を添加する工程(図示せず)、芳香族ポリカーボネートを所定の粒径のペレットに形成する工程(図示せず)を経て、芳香族ポリカーボネートのペレットが成形される。
また、原料混合槽2aには、DPC供給口1a−1から、炭酸ジエステルであるジフェニルカーボネート(以下、DPCと記載することがある。)が溶融状態で供給され、BPA供給口1bからは、芳香族ジヒドロキシ化合物であるビスフェノールA(以下、BPAと記載することがある。)が粉末状態で供給され、溶融したジフェニルカーボネートにビスフェノールAが溶解する。
次に、原料混合溶融液は、原料供給ポンプ4aを経由して第1竪型攪拌反応器6aに連続的に供給される。また触媒として、水溶液状の炭酸セシウムが、原料混合溶融液の移送配管途中の触媒供給口5aから連続的に供給される。
次に、第1竪型攪拌反応器6aより排出された重合反応液は、引き続き、第2竪型攪拌反応器6b、第3竪型攪拌反応器6c、第4竪型攪拌反応器6d、第5横型攪拌反応器9aに順次連続供給され、重縮合反応が進行する。各反応器における反応条件は、重縮合反応の進行とともに高温、高真空、低撹拌速度となるようにそれぞれ設定される。重縮合反応の間、各反応器における平均滞留時間は、例えば、60分程度になるように液面レベルを制御し、また各反応器においては、副生するフェノールが留出管8b,8c,8d,8eから留出される。
本実施の形態では、芳香族ジヒドロキシ化合物と炭酸ジエステルとのエステル交換反応に基づく溶融重縮合は、以下の手順に従い開始される。
先ず、図1に示す連続製造装置において、直列に接続された5基の反応器(第1竪型攪拌反応器6a、第2竪型攪拌反応器6b、第3竪型攪拌反応器6c、第4竪型攪拌反応器6d、第5横型攪拌反応器9a)を、予め、エステル交換反応に基づく溶融重縮合に応じた内温と真空度とに、それぞれ設定する。
ここで、各反応器の内温と真空度とは、特に限定されないが、通常、以下の通りである。
(第1竪型攪拌反応器6a)
内温:200℃〜250℃、真空度:常圧〜13.3kPa
(第2竪型攪拌反応器6b)
内温:200℃〜250℃、真空度:70kPa〜10kPa
(第3竪型攪拌反応器6c)
内温:240℃〜320℃、真空度:10kPa〜0.1kPa
(第4竪型攪拌反応器6d)
内温:240℃〜320℃、真空度:1000Pa〜1Pa
(第5横型攪拌反応器9a)
内温:240℃〜320℃、真空度:500Pa〜1Pa
続いて、前述した5基の反応器の内温と真空度が、それぞれの設定値の−5%〜+5%の範囲内に達した後に、別途、原料混合槽2aで調製した原料混合溶融液を、第1竪型撹拌反応器6a内に連続供給する。また、原料混合溶融液の供給開始と同時に、第1竪型撹拌反応器6a内に触媒供給口5aから触媒を連続供給し、エステル交換反応に基づく溶融重縮合を開始する。
ここで、第1竪型撹拌反応器6aにおける平均滞留時間は、特に限定されないが、通常、30分〜120分である。
溶融重縮合反応の間、各反応器における液面レベルは、所定の平均滞留時間になるように制御される。ここで、各反応器における平均滞留時間は、特に限定されないが、通常、30分〜120分である。
尚、各反応器において溶融重縮合反応と同時に副生するフェノールは、各反応器に取り付けられた留出管(8a,8b,8c,8d,8e)により系外に留去される。
このため、各反応器における重合反応液の平均滞留時間は、溶融重縮合の開始直後から定常運転時と同等となる。その結果、重合反応液は必要以上な熱履歴を受けることがなく、得られる芳香族ポリカーボネート樹脂中に生じる結晶化異物、ゲルまたはヤケ等の異物が低減する。
次に、本実施の形態では、溶融重縮合による連続的な芳香族ポリカーボネート樹脂の製造は、以下の手順に従い停止され、さらに、製造装置が洗浄される。
先ず、図1に示す連続製造装置により、所定の粘度平均分子量(Mv1)を有する芳香族ポリカーボネート樹脂の製造運転を所定の時間(t1)行った後、引き続き、前述の粘度平均分子量(Mv1)より低い粘度平均分子量(Mv2)を有する芳香族ポリカーボネート樹脂の製造を一定時間(t2)行い、その後、原料混合溶融液及び触媒の供給を停止し、製造運転を停止する。
ここで、前段の連続製造運転で製造される芳香族ポリカーボネート樹脂の粘度平均分子量(Mv1)は、特に制限されないが、通常、15,000〜40,000である。また、後段の製造運転で製造される芳香族ポリカーボネート樹脂の粘度平均分子量(Mv2)は、通常、10,000〜20,000であることが好ましい。このような後段の芳香族ポリカーボネート樹脂を製造する運転時間(t2)は、通常、全反応器の滞留時間(θ)の合計と同等以上、好ましくは4θ以上である。
また、低い粘度平均分子量(Mv2)を有する芳香族ポリカーボネート樹脂を含む重合反応液を排出する際に、製造装置系内の高分子量成分が洗い流され、後工程の洗浄効率を高めることができる。さらに、洗浄効率が高まることにより配管等のたまり部分の残存樹脂が低減し、再起動時に、ヤケ等の異物の発生を防ぐことができる。
本実施の形態では、図1に示す製造装置は、製造運転停止後、先ず、芳香族ジヒドロキシ化合物及び炭酸ジエステルの溶融混合物により洗浄され、続いて、芳香族モノヒドロキシ化合物により洗浄される。
図1に示す製造装置において、原料混合溶融液及び触媒の供給を停止した後、5基の反応器を直列に接続したまま、第5横型攪拌反応器9aの槽底部のパージバルブ(図示せず)を開放して、重合反応液の排出を開始する。第5横型攪拌反応器9aの槽底部から重合反応液の排出が開始されることにより、第1竪型攪拌反応器6a〜第4竪型攪拌反応器6d内に残存する重合反応液は、順次、第5横型攪拌反応器9a内に送液され、最後に第5横型攪拌反応器9a内の重合反応液を排出して、製造装置内の重合反応液を全て排出する。
これにより、各反応器に重合反応液を排出するためのパージバルブをそれぞれ設ける必要がなく、パージバルブ数を減らすことが可能となる。その結果、パージバルブにて液溜まりが生じることによる樹脂の劣化やそれに伴う異物の形成を抑止することが可能である。
その後、第1竪型攪拌反応器6aと第2竪型攪拌反応器6bとの移送管のバルブ(図示せず)を開放し、第1竪型攪拌反応器6a内の原料混合溶融液が第2竪型攪拌反応器6bに移送され、さらに、所定時間、第2竪型攪拌反応器6b内で攪拌される。
続いて、原料混合溶融液は、第2竪型攪拌反応器6bから第3竪型攪拌反応器6c、第4竪型攪拌反応器6d、第5横型攪拌反応器9aと順次移送され、それぞれの反応器において同様な操作が行われた後、最後に、第5横型攪拌反応器9aのパージバルブ(図示せず)より排出される。
続いて、製造装置を洗浄する洗浄液として芳香族モノヒドロキシ化合物であるフェノールを第1竪型攪拌反応器6aに供給し、微減圧にて所定時間攪拌する。このとき、第1竪型攪拌反応器6aに供給するフェノールの供給量は、特に限定されないが、通常、定常運転時に供給される原調液の量の0.1倍〜1.5倍程度である。また、第1竪型攪拌反応器6aの圧力は、通常、101.3kPa〜33.3kPaである。さらに、第1竪型攪拌反応器6a内でフェノールが攪拌される時間は、特に限定されないが、通常、0.5時間〜24時間である。
続いて、フェノールは、第2竪型攪拌反応器6bから第3竪型攪拌反応器6c、第4竪型攪拌反応器6d、第5横型攪拌反応器9aに順次移送され、それぞれの反応器において同様な操作が行われた後、最後に、第5横型攪拌反応器9aのパージバルブ(図示せず)よりフェノール廃液として排出される。
さらに、その後行われるフェノールによる洗浄では、フェノール使用量の低減が可能であり、また、洗浄時間を短縮することが可能である。
芳香族ポリカーボネートの塩化メチレン溶液(濃度(C)0.6g/dl)を調製し、ウベローデ粘度計を用いて、この溶液の温度20℃における比粘度(ηsp)を測定し、下記の式により粘度平均分子量(Mv)を算出した。
ηsp/C=[η](1+0.28ηsp)
[η]=1.23×10−4Mv0.83
芳香族ポリカーボネートを、窒素雰囲気下、120℃で6時間以上乾燥した後、単軸30mm押出機(株式会社いすず化工製)を用いて、厚さ70μmのフィルムを製膜した。次に、このフィルムから、9cm×50cm範囲(約4g)のシート5枚を切り出し、各シートについて核のない透明異物(=フィッシュアイ)をマーキングし、倍率200倍の実体顕微鏡を用いて、これらの透明異物の大きさと数を測定した。
尚、測定に際し、核のない透明異物の平面的境界は、周辺との屈折率が異なることによって定め、その大きさは、平面的境界線上の2点間の最大距離とした。そして、大きさが10μm以上の透明異物の総数を数え、1g当たりの異物数を算出し、「10μm以上の透明異物数(N)」とした。
上記(2)で調製したフィルムを目視で観察し、以下の基準に基き外観を評価した。
良:フィルム表面が透明且つ均一
不良:フィルム表面が不透明又はざらつきがある
射出成形(バレル温度360℃、金型温度80℃)により、芳香族ポリカーボネートの平板(60mm×60mm×3.2mm)を成形し、この平板について分光測色計(ミノルタ株式会社製CM−3700d)を用いてイエローインデックス(YI)を測定した。数値が小さいほど色調が良好であることを示す。
前述した図1に示すように、竪型攪拌反応器4基及び横型攪拌反応器1基を有する連続製造装置により、以下の条件で芳香族ポリカーボネートを製造した。
先ず、以下のように、各反応器を、予め反応条件に応じた内温・真空度に設定した。
(第1竪型攪拌反応器6a):220℃、常圧
(第2竪型攪拌反応器6b):220℃、13.3kPa
(第3竪型攪拌反応器6c):240℃、2kPa
(第4竪型攪拌反応器6d):270℃、67Pa
(第5横型攪拌反応器9a):290℃、67Pa
続いて、この原料混合溶融液を、140℃に加熱した原料導入管を介して、前述した所定温度・真空度の±5%の範囲内に制御した第1竪型撹拌反応器6a内に連続供給し、平均滞留時間が60分になるように、槽底部のポリマー排出ラインに設けたバルブ(図示せず)の開度を制御しつつ、液面レベルを一定に保った。
また、上記原料混合溶融液の供給開始と同時に、第1竪型撹拌反応器6a内に触媒供給口5aから触媒として炭酸セシウム水溶液を、ビスフェノールA1モルに対し、0.35μモルの割合で連続供給した。
重合反応の間、各反応器の平均滞留時間が60分になるように液面レベルを制御し、また、重合反応と同時に副生するフェノールの留去を行った。芳香族ポリカーボネートの製造レートは、50kg/Hrである。こうして得られた芳香族ポリカーボネートの粘度平均分子量(Mv)は25,000であった。
ここで、ポリマーフィルターは、絶対濾過精度40μmの織金網製のリーフディスク135枚をセンターポストに装着したものである。尚、使用に際して、予め重合反応液の通液前に、流速5ml/min、36時間、窒素雰囲気下で280℃に昇温して使用した。得られたペレットを用いて成形したフィルムとプレートについて、それぞれ、10μm以上の透明異物数(N)、フィルム外観検査、プレート色調(YI)を測定した。結果を表1に示す。
図1に示す連続製造装置により、実施例1と同様な条件で芳香族ポリカーボネートの製造運転を100時間行った後、BPAとDPCとのモル比をDPC/BPA=1.060に変更し、さらに、第4竪型攪拌反応器6dの内温を260℃、第5横型攪拌反応器9aの内温を265℃に変更し、さらに24時間の製造運転を行い、粘度平均分子量(Mv)15,000の芳香族ポリカーボネートを得た。
その後、原料混合溶融液・触媒の供給を停止し、第1竪型攪拌反応器6aから順次反応器内の重合反応液を排出した。続いて、各反応器の圧力を復圧し、原料混合層2aから原料混合溶融液20kgを第1竪型攪拌反応器6aに供給した。
このような洗浄操作を行った連続製造装置を用いて、1ヶ月後に実施例1と同様の条件で芳香族ポリカーボネートの連続重合運転を実施した。得られたペレットを用いて成形したフィルムとプレートについて、それぞれ、10μm以上の透明異物数(N)、フィルム外観検査、プレート色調(YI)を測定した。結果を表1に示す。
図1に示す連続製造装置において、先ず、各反応器を140℃、常圧とした。次に、BPAとDPCとの原料混合溶融液を各反応器に所定の液面レベルになるまで供給した。続いて、各反応器をそれぞれ実施例1と同様な温度と圧力に設定し、各反応器が所定の温度と圧力に到達後60分間攪拌し、その後、連続重合をスタートさせ、実施例1と同様な条件で連続重合運転を行った。
得られたペレットを用いて成形したフィルムとプレートについて、それぞれ、10μm以上の透明異物数(N)、フィルム外観検査、プレート色調(YI)を測定した。結果を表1に示す。尚、実施例1と同様のプレート色調(YI)が得られるまで20時間を要した。
比較例1において、第1竪型攪拌反応器6aのみに所定の液面レベルまでBPAとDPCとの原料混合溶融を供給した。次いで、第1竪型攪拌反応器6aの温度と圧力を、実施例1と同様な条件に設定し、所定の温度と圧力に到達後60分間攪拌した。その後に、第2竪型攪拌反応器6bに原料混合溶融の供給を開始すると同時に、原料混合槽2aから第1竪型攪拌反応器6aに、実施例1と同様な条件で連続重合運転を行った。
得られたペレットを用いて成形したフィルムとプレートについて、それぞれ、10μm以上の透明異物数(N)、フィルム外観検査、プレート色調(YI)を測定した。結果を表1に示す。
また、図1に示す連続製造装置において、製造運転停止後、先ず製造装置内を原料モノマーの溶融混合物により洗浄し、さらに、その後フェノールにより洗浄することにより、10μm以上の透明異物数(N)が少なく、フィルム外観検査及びプレート色調(YI)が良好な芳香族ポリカーボネート樹脂が得られることが分かる(実施例2)。
一方、反応器の内温と圧力を定常運転時の数値に設定しない場合(比較例1)及びバッチスタートの場合(比較例2)は、良好な芳香族ポリカーボネート樹脂が得られないことが分かる。
また、こうして得られた芳香族ポリカーボネート樹脂は、シート等の建築材料、水用ボトル等の容器、自動車用ヘッドランプレンズ、眼鏡等の光学用レンズ類、光ディスク等の光学用記録材料、液晶ディスプレイの導光板等に好適に使用することができる。
Claims (3)
- ジヒドロキシ化合物及び炭酸ジエステルを原料とするエステル交換反応により連続的にポリカーボネート樹脂を製造する方法であって、
前記エステル交換反応を停止させる前に、所定時間、粘度平均分子量10,000〜20,000のポリカーボネート樹脂を連続的に製造し、
前記エステル交換反応停止後、ジヒドロキシ化合物及び炭酸ジエステルの溶融混合物により当該エステル交換反応が行われる反応器を洗浄し、さらに当該反応器を芳香族モノヒドロキシ化合物により洗浄することを特徴とするポリカーボネート樹脂の製造方法。 - 前記ジヒドロキシ化合物が、芳香族ジヒドロキシ化合物であることを特徴とする請求項1記載のポリカーボネート樹脂の製造方法。
- 前記反応器を洗浄する前に、当該反応器中から重合反応液を排出させることを特徴とする請求項1又は2記載のポリカーボネート樹脂の製造方法。
Priority Applications (8)
| Application Number | Priority Date | Filing Date | Title |
|---|---|---|---|
| JP2006340464A JP5200375B2 (ja) | 2006-12-18 | 2006-12-18 | ポリカーボネート樹脂の製造方法 |
| BRPI0719750-0A BRPI0719750A2 (pt) | 2006-12-18 | 2007-09-25 | Método de produção de resina de policarbonato |
| PCT/JP2007/068571 WO2008075490A1 (ja) | 2006-12-18 | 2007-09-25 | ポリカーボネート樹脂の製造方法 |
| KR1020087027537A KR101211979B1 (ko) | 2006-12-18 | 2007-09-25 | 폴리카보네이트 수지의 제조 방법 |
| CNA2007800430737A CN101541855A (zh) | 2006-12-18 | 2007-09-25 | 聚碳酸酯树脂的制造方法 |
| RU2009127771/04A RU2430935C2 (ru) | 2006-12-18 | 2007-09-25 | Способ получения поликарбонатной смолы |
| SG201101244-0A SG170014A1 (en) | 2006-12-18 | 2007-09-25 | Production method of polycarbonate resin |
| US12/519,205 US7985823B2 (en) | 2006-12-18 | 2007-09-25 | Production method of polycarbonate resin |
Applications Claiming Priority (1)
| Application Number | Priority Date | Filing Date | Title |
|---|---|---|---|
| JP2006340464A JP5200375B2 (ja) | 2006-12-18 | 2006-12-18 | ポリカーボネート樹脂の製造方法 |
Publications (2)
| Publication Number | Publication Date |
|---|---|
| JP2008150509A JP2008150509A (ja) | 2008-07-03 |
| JP5200375B2 true JP5200375B2 (ja) | 2013-06-05 |
Family
ID=39536126
Family Applications (1)
| Application Number | Title | Priority Date | Filing Date |
|---|---|---|---|
| JP2006340464A Expired - Fee Related JP5200375B2 (ja) | 2006-12-18 | 2006-12-18 | ポリカーボネート樹脂の製造方法 |
Country Status (8)
| Country | Link |
|---|---|
| US (1) | US7985823B2 (ja) |
| JP (1) | JP5200375B2 (ja) |
| KR (1) | KR101211979B1 (ja) |
| CN (1) | CN101541855A (ja) |
| BR (1) | BRPI0719750A2 (ja) |
| RU (1) | RU2430935C2 (ja) |
| SG (1) | SG170014A1 (ja) |
| WO (1) | WO2008075490A1 (ja) |
Families Citing this family (9)
| Publication number | Priority date | Publication date | Assignee | Title |
|---|---|---|---|---|
| KR101913449B1 (ko) * | 2011-03-31 | 2018-10-30 | 미쯔비시 케미컬 주식회사 | 폴리카보네이트의 제조 방법 및 폴리카보네이트 펠릿 |
| TWI549986B (zh) * | 2011-05-19 | 2016-09-21 | Mitsubishi Gas Chemical Co | A high-flow polycarbonate copolymer, a method for producing a high molecular weight aromatic polycarbonate resin, and an aromatic polycarbonate compound |
| JP5872905B2 (ja) | 2012-01-10 | 2016-03-01 | 出光興産株式会社 | 透明熱可塑性樹脂ペレットの製造方法 |
| JP6167570B2 (ja) * | 2012-03-30 | 2017-07-26 | 三菱ケミカル株式会社 | 芳香族ポリカーボネートの製造方法及び製造設備 |
| SG11201406986YA (en) * | 2012-05-18 | 2015-02-27 | Mitsubishi Gas Chemical Co | Method for continuously producing high-molecular-weight polycarbonate resin |
| CN108789913B (zh) * | 2018-06-20 | 2020-04-21 | 北京濮源新材料技术研究院(普通合伙) | 用于连续化生产聚碳酸酯的原料混合装置及混合工艺 |
| JP7570916B2 (ja) * | 2020-12-25 | 2024-10-22 | 株式会社カネカ | ポリアミック酸製造システムの洗浄方法 |
| CN113801313B (zh) * | 2021-09-22 | 2023-06-13 | 宁波浙铁大风化工有限公司 | 一种高分子量聚碳酸酯的制备方法及聚碳酸酯 |
| WO2025061258A1 (en) * | 2023-09-18 | 2025-03-27 | EPC Engineering & Technologies GmbH | Process and apparatus for increasing the flexibility and robustness of a polycarbonate plant by means of a pre-transesterification-reaction technology |
Family Cites Families (14)
| Publication number | Priority date | Publication date | Assignee | Title |
|---|---|---|---|---|
| WO1991009832A1 (en) * | 1989-12-28 | 1991-07-11 | Asahi Kasei Kogyo Kabushiki Kaisha | Process for continuously producing aromatic carbonate |
| JP2777003B2 (ja) * | 1991-06-28 | 1998-07-16 | 帝人株式会社 | 磁気記録媒体用ポリエステルフイルム及びその製造方法 |
| JP3100008B2 (ja) * | 1992-08-07 | 2000-10-16 | 旭化成工業株式会社 | 芳香族ポリカーボネートの製法 |
| CN1194656A (zh) | 1996-04-11 | 1998-09-30 | 帝人株式会社 | 芳香族聚碳酸酯树脂生产方法 |
| WO1999055764A1 (fr) * | 1998-04-27 | 1999-11-04 | Teijin Limited | Diester carbonique, polycarbonate aromatique, appareil de production et procede de production |
| JP3544623B2 (ja) * | 1998-08-20 | 2004-07-21 | 三菱瓦斯化学株式会社 | 光学用ポリカーボネートの製造法 |
| JP2002020478A (ja) * | 2000-07-10 | 2002-01-23 | Teijin Ltd | 芳香族ポリカーボネートの製造方法 |
| JP4712225B2 (ja) * | 2001-06-05 | 2011-06-29 | 帝人株式会社 | 芳香族ポリカーボネートの製造方法 |
| JP2003138001A (ja) * | 2001-11-01 | 2003-05-14 | Teijin Ltd | 芳香族ポリカーボネートの製造方法 |
| JP2004197004A (ja) | 2002-12-19 | 2004-07-15 | Mitsubishi Gas Chem Co Inc | ポリカーボネート樹脂の製造方法 |
| JP4321169B2 (ja) * | 2003-07-22 | 2009-08-26 | 三菱瓦斯化学株式会社 | ポリカーボネート樹脂の製造方法 |
| RU2326133C2 (ru) * | 2003-08-21 | 2008-06-10 | Мицубиси Кемикал Корпорейшн | Способ получения ароматического поликарбоната |
| JP5366354B2 (ja) | 2005-06-01 | 2013-12-11 | 三菱化学株式会社 | 芳香族ポリカーボネートの製造方法 |
| BRPI0702912A2 (pt) * | 2006-07-25 | 2011-03-29 | Mitsubishi Chem Corp | processo para a produção de policarbonato aromático |
-
2006
- 2006-12-18 JP JP2006340464A patent/JP5200375B2/ja not_active Expired - Fee Related
-
2007
- 2007-09-25 RU RU2009127771/04A patent/RU2430935C2/ru active
- 2007-09-25 US US12/519,205 patent/US7985823B2/en active Active
- 2007-09-25 SG SG201101244-0A patent/SG170014A1/en unknown
- 2007-09-25 KR KR1020087027537A patent/KR101211979B1/ko active Active
- 2007-09-25 BR BRPI0719750-0A patent/BRPI0719750A2/pt not_active Application Discontinuation
- 2007-09-25 WO PCT/JP2007/068571 patent/WO2008075490A1/ja not_active Ceased
- 2007-09-25 CN CNA2007800430737A patent/CN101541855A/zh active Pending
Also Published As
| Publication number | Publication date |
|---|---|
| KR101211979B1 (ko) | 2012-12-13 |
| US20100036087A1 (en) | 2010-02-11 |
| RU2009127771A (ru) | 2011-01-27 |
| JP2008150509A (ja) | 2008-07-03 |
| WO2008075490A1 (ja) | 2008-06-26 |
| CN101541855A (zh) | 2009-09-23 |
| SG170014A1 (en) | 2011-04-29 |
| US7985823B2 (en) | 2011-07-26 |
| BRPI0719750A2 (pt) | 2014-01-21 |
| RU2430935C2 (ru) | 2011-10-10 |
| KR20090093793A (ko) | 2009-09-02 |
Similar Documents
| Publication | Publication Date | Title |
|---|---|---|
| KR101129202B1 (ko) | 폴리카보네이트 수지의 제조 장치, 및 폴리카보네이트 수지의 제조 방법 | |
| KR101211979B1 (ko) | 폴리카보네이트 수지의 제조 방법 | |
| US7999056B2 (en) | Continuous production method and production apparatus of aromatic polycarbonate | |
| JP3197416B2 (ja) | 芳香族ポリカーボネートの製造法 | |
| CN101874056A (zh) | 制备聚碳酸酯的单体溶液 | |
| JP2008285565A (ja) | 熱可塑性樹脂の製造装置および熱可塑性樹脂の製造装置の洗浄方法 | |
| JP5347225B2 (ja) | ポリカーボネート樹脂の製造方法 | |
| JP2008195918A (ja) | 芳香族ポリカーボネート樹脂の製造方法 | |
| JP4836299B2 (ja) | 芳香族ポリカーボネート樹脂の製造方法 | |
| JP5303847B2 (ja) | 炭酸ジエステルの精製方法及びポリカーボネート樹脂の製造方法 | |
| JP3694434B2 (ja) | 芳香族ポリカーボネートの製造方法 | |
| CN104169326A (zh) | 芳香族聚碳酸酯的制造方法和制造设备 | |
| JP4957311B2 (ja) | 芳香族ポリカーボネートの連続製造方法 | |
| JP5754465B2 (ja) | 芳香族ポリカーボネートの連続製造方法 | |
| JP5464166B2 (ja) | 炭酸ジエステルの精製方法及びポリカーボネート樹脂の製造方法 | |
| JP2013177636A (ja) | ポリカーボネート樹脂の製造方法 | |
| JP5168844B2 (ja) | 芳香族ポリカーボネートの製造方法 | |
| JP2013227511A (ja) | ポリカーボネート樹脂の製造方法 | |
| JP5245311B2 (ja) | 芳香族ポリカーボネートの製造方法 | |
| JP2003246853A (ja) | 芳香族ポリカーボネートの製造方法、製造装置 | |
| JP5605287B2 (ja) | 連続反応装置およびポリカーボネートの連続製造方法 | |
| JP5003045B2 (ja) | 芳香族ポリカーボネートの製造方法 | |
| JP2000034344A (ja) | ポリカーボネートの製造方法 | |
| JP3711209B2 (ja) | 芳香族ポリカーボネート | |
| JP2002030141A (ja) | 芳香族ポリカーボネート樹脂の製造方法 |
Legal Events
| Date | Code | Title | Description |
|---|---|---|---|
| A621 | Written request for application examination |
Free format text: JAPANESE INTERMEDIATE CODE: A621 Effective date: 20090825 |
|
| A131 | Notification of reasons for refusal |
Free format text: JAPANESE INTERMEDIATE CODE: A131 Effective date: 20120911 |
|
| A521 | Request for written amendment filed |
Free format text: JAPANESE INTERMEDIATE CODE: A523 Effective date: 20121109 |
|
| TRDD | Decision of grant or rejection written | ||
| A01 | Written decision to grant a patent or to grant a registration (utility model) |
Free format text: JAPANESE INTERMEDIATE CODE: A01 Effective date: 20130115 |
|
| A61 | First payment of annual fees (during grant procedure) |
Free format text: JAPANESE INTERMEDIATE CODE: A61 Effective date: 20130128 |
|
| R150 | Certificate of patent or registration of utility model |
Ref document number: 5200375 Country of ref document: JP Free format text: JAPANESE INTERMEDIATE CODE: R150 Free format text: JAPANESE INTERMEDIATE CODE: R150 |
|
| FPAY | Renewal fee payment (event date is renewal date of database) |
Free format text: PAYMENT UNTIL: 20160222 Year of fee payment: 3 |
|
| S111 | Request for change of ownership or part of ownership |
Free format text: JAPANESE INTERMEDIATE CODE: R313111 |
|
| R350 | Written notification of registration of transfer |
Free format text: JAPANESE INTERMEDIATE CODE: R350 |
|
| LAPS | Cancellation because of no payment of annual fees |
