JP2005291622A - 冷凍サイクル装置およびその制御方法 - Google Patents

冷凍サイクル装置およびその制御方法 Download PDF

Info

Publication number
JP2005291622A
JP2005291622A JP2004107079A JP2004107079A JP2005291622A JP 2005291622 A JP2005291622 A JP 2005291622A JP 2004107079 A JP2004107079 A JP 2004107079A JP 2004107079 A JP2004107079 A JP 2004107079A JP 2005291622 A JP2005291622 A JP 2005291622A
Authority
JP
Japan
Prior art keywords
refrigeration cycle
cycle apparatus
refrigerant
compression mechanism
radiator
Prior art date
Legal status (The legal status is an assumption and is not a legal conclusion. Google has not performed a legal analysis and makes no representation as to the accuracy of the status listed.)
Granted
Application number
JP2004107079A
Other languages
English (en)
Other versions
JP3708536B1 (ja
Inventor
Noriho Okaza
典穂 岡座
Masahito Megata
雅人 目片
Kazuo Nakatani
和生 中谷
Current Assignee (The listed assignees may be inaccurate. Google has not performed a legal analysis and makes no representation or warranty as to the accuracy of the list.)
Panasonic Holdings Corp
Original Assignee
Matsushita Electric Industrial Co Ltd
Priority date (The priority date is an assumption and is not a legal conclusion. Google has not performed a legal analysis and makes no representation as to the accuracy of the date listed.)
Filing date
Publication date
Application filed by Matsushita Electric Industrial Co Ltd filed Critical Matsushita Electric Industrial Co Ltd
Priority to JP2004107079A priority Critical patent/JP3708536B1/ja
Priority to CNB2005100628492A priority patent/CN100513930C/zh
Application granted granted Critical
Publication of JP3708536B1 publication Critical patent/JP3708536B1/ja
Publication of JP2005291622A publication Critical patent/JP2005291622A/ja
Anticipated expiration legal-status Critical
Expired - Fee Related legal-status Critical Current

Links

Images

Classifications

    • FMECHANICAL ENGINEERING; LIGHTING; HEATING; WEAPONS; BLASTING
    • F25REFRIGERATION OR COOLING; COMBINED HEATING AND REFRIGERATION SYSTEMS; HEAT PUMP SYSTEMS; MANUFACTURE OR STORAGE OF ICE; LIQUEFACTION SOLIDIFICATION OF GASES
    • F25BREFRIGERATION MACHINES, PLANTS OR SYSTEMS; COMBINED HEATING AND REFRIGERATION SYSTEMS; HEAT PUMP SYSTEMS
    • F25B2309/00Gas cycle refrigeration machines
    • F25B2309/06Compression machines, plants or systems characterised by the refrigerant being carbon dioxide
    • F25B2309/061Compression machines, plants or systems characterised by the refrigerant being carbon dioxide with cycle highest pressure above the supercritical pressure
    • FMECHANICAL ENGINEERING; LIGHTING; HEATING; WEAPONS; BLASTING
    • F25REFRIGERATION OR COOLING; COMBINED HEATING AND REFRIGERATION SYSTEMS; HEAT PUMP SYSTEMS; MANUFACTURE OR STORAGE OF ICE; LIQUEFACTION SOLIDIFICATION OF GASES
    • F25BREFRIGERATION MACHINES, PLANTS OR SYSTEMS; COMBINED HEATING AND REFRIGERATION SYSTEMS; HEAT PUMP SYSTEMS
    • F25B2500/00Problems to be solved
    • F25B2500/18Optimization, e.g. high integration of refrigeration components
    • FMECHANICAL ENGINEERING; LIGHTING; HEATING; WEAPONS; BLASTING
    • F25REFRIGERATION OR COOLING; COMBINED HEATING AND REFRIGERATION SYSTEMS; HEAT PUMP SYSTEMS; MANUFACTURE OR STORAGE OF ICE; LIQUEFACTION SOLIDIFICATION OF GASES
    • F25BREFRIGERATION MACHINES, PLANTS OR SYSTEMS; COMBINED HEATING AND REFRIGERATION SYSTEMS; HEAT PUMP SYSTEMS
    • F25B2600/00Control issues
    • F25B2600/25Control of valves
    • F25B2600/2501Bypass valves
    • FMECHANICAL ENGINEERING; LIGHTING; HEATING; WEAPONS; BLASTING
    • F25REFRIGERATION OR COOLING; COMBINED HEATING AND REFRIGERATION SYSTEMS; HEAT PUMP SYSTEMS; MANUFACTURE OR STORAGE OF ICE; LIQUEFACTION SOLIDIFICATION OF GASES
    • F25BREFRIGERATION MACHINES, PLANTS OR SYSTEMS; COMBINED HEATING AND REFRIGERATION SYSTEMS; HEAT PUMP SYSTEMS
    • F25B2700/00Sensing or detecting of parameters; Sensors therefor
    • F25B2700/21Temperatures
    • F25B2700/2115Temperatures of a compressor or the drive means therefor
    • F25B2700/21152Temperatures of a compressor or the drive means therefor at the discharge side of the compressor
    • FMECHANICAL ENGINEERING; LIGHTING; HEATING; WEAPONS; BLASTING
    • F25REFRIGERATION OR COOLING; COMBINED HEATING AND REFRIGERATION SYSTEMS; HEAT PUMP SYSTEMS; MANUFACTURE OR STORAGE OF ICE; LIQUEFACTION SOLIDIFICATION OF GASES
    • F25BREFRIGERATION MACHINES, PLANTS OR SYSTEMS; COMBINED HEATING AND REFRIGERATION SYSTEMS; HEAT PUMP SYSTEMS
    • F25B2700/00Sensing or detecting of parameters; Sensors therefor
    • F25B2700/21Temperatures
    • F25B2700/2117Temperatures of an evaporator
    • F25B2700/21174Temperatures of an evaporator of the refrigerant at the inlet of the evaporator
    • FMECHANICAL ENGINEERING; LIGHTING; HEATING; WEAPONS; BLASTING
    • F25REFRIGERATION OR COOLING; COMBINED HEATING AND REFRIGERATION SYSTEMS; HEAT PUMP SYSTEMS; MANUFACTURE OR STORAGE OF ICE; LIQUEFACTION SOLIDIFICATION OF GASES
    • F25BREFRIGERATION MACHINES, PLANTS OR SYSTEMS; COMBINED HEATING AND REFRIGERATION SYSTEMS; HEAT PUMP SYSTEMS
    • F25B2700/00Sensing or detecting of parameters; Sensors therefor
    • F25B2700/21Temperatures
    • F25B2700/2117Temperatures of an evaporator
    • F25B2700/21175Temperatures of an evaporator of the refrigerant at the outlet of the evaporator
    • FMECHANICAL ENGINEERING; LIGHTING; HEATING; WEAPONS; BLASTING
    • F25REFRIGERATION OR COOLING; COMBINED HEATING AND REFRIGERATION SYSTEMS; HEAT PUMP SYSTEMS; MANUFACTURE OR STORAGE OF ICE; LIQUEFACTION SOLIDIFICATION OF GASES
    • F25BREFRIGERATION MACHINES, PLANTS OR SYSTEMS; COMBINED HEATING AND REFRIGERATION SYSTEMS; HEAT PUMP SYSTEMS
    • F25B9/00Compression machines, plants or systems, in which the refrigerant is air or other gas of low boiling point
    • F25B9/002Compression machines, plants or systems, in which the refrigerant is air or other gas of low boiling point characterised by the refrigerant
    • F25B9/008Compression machines, plants or systems, in which the refrigerant is air or other gas of low boiling point characterised by the refrigerant the refrigerant being carbon dioxide

Landscapes

  • Air Conditioning Control Device (AREA)

Abstract

【課題】膨張機を用いた冷凍サイクル装置において、密度比一定の制約があっても最適な高圧側圧力を維持し、さまざまな運転範囲の中で運転効率や能力を低下させることなく冷凍サイクル運転を可能とする。
【解決手段】冷凍サイクル装置は、圧縮機構1と、膨張機構3と、膨張機構3に一本の軸9で連結した圧縮機構1を駆動する駆動源8と、圧縮機構1から吐出された冷媒を冷却する放熱器2と、膨張機構3から流出した冷媒を加熱する蒸発器5と、膨張機構3をバイパスするバイパス流路10と、バイパス流路10上に設けられたバイパス弁11と、膨張機構3に流入する冷媒を減圧する予減圧弁12と、バイパス弁11及び予減圧弁12を制御する操作器21とを備え、冷凍サイクルの吐出温度または過熱度に基づいてバイパス弁11と予減圧弁12の開度を操作して、望ましい高圧側圧力に調整することにより、幅広い範囲にわたり効率の良い運転を可能とする。
【選択図】 図1

Description

本発明は、膨張機を備えた冷凍サイクル装置およびその制御方法に関する。
オゾン破壊係数がゼロであり、かつ地球温暖化係数もフロン類に比べれば格段に小さい、二酸化炭素(以下、CO2という)を冷媒として用いる冷凍サイクル装置が近年着目されているが、CO2冷媒は、臨界温度が31.06℃と低く、この温度よりも高い温度を利用する場合には、冷凍サイクル装置の高圧側(圧縮機出口〜放熱器〜減圧器入口)ではCO2冷媒の凝縮が生じない超臨界状態となり、従来の冷媒に比べて、冷凍サイクル装置の運転効率(COP)が低下する。したがって、CO2冷媒を用いた冷凍サイクル装置にあっては、COPを向上させる手段が重要である。
このような手段として、減圧器の代わりに膨張機を設け、膨張時の圧力エネルギーを動力として回収する冷凍サイクルが提案されている。ここで、容積式の圧縮機と膨張機を一軸に連結した構成の冷凍サイクル装置では、圧縮機のシリンダ容積をVC、膨張機のシリンダ容積をVEとすると、VC/VE(設計容積比)により圧縮機、膨張機のそれぞれを流れる体積循環量の比が決定される。蒸発器出口の冷媒(圧縮機に流入する冷媒)の密度をDC、放熱器出口の冷媒(膨張機に流入する冷媒)の密度をDEとすると、圧縮機、膨張機のそれぞれを流れる質量循環量は等しいことから、「VC×DC=VE×DE」、すなわち、「VC/VE=DE/DC」の関係が成立する。VC/VE(設計容積比)は機器の設計時に定まる定数であるので、DE/DC(密度比)が常に一定となるように冷凍サイクルはバランスしようとする。(以下、このことを、「密度比一定の制約」と呼ぶ。)
しかし、冷凍サイクル装置の使用条件は必ずしも一定ではないので、設計時に想定した設計容積比と実際の運転状態での密度比が異なる場合には、「密度比一定の制約」のために、最良な高圧側圧力に調整することが困難となる。
そこで、膨張機をバイパスするバイパス流路を設け、膨張機に流入する冷媒量を制御することで、最良な高圧側圧力に調整する構成や制御方法が提案されている(例えば特許文献1及び特許文献2参照)。
特開2000−234814号公報 特開2001−116371号公報
ところが、上記特許文献には、実際の運転状態での密度比が設計容積比より小さい場合には、膨張機をバイパスするバイパス流路に冷媒を流すことで、最良な高圧側圧力に調整できる構成や制御方法が記載されているが、実際の運転状態での密度比が設計容積比より大きい場合については、最良な高圧側圧力に調整できる構成や制御方法について、何ら記載されていない。また、設計容積比の値をどのように設定すればよいかも記載されていない。
さらに、実際の運転状態での密度比が設計容積比より小さい場合についても、バイパス流路に冷媒を流す冷媒量を一定以上に増やせない場合、すなわち、バイパス流路上に設けられたバイパス弁の開度が最大となってしまった場合などについても、どのようにすればよいか記載されていない。そのために、実際の運転状態での密度比が設計容積比より大きい場合や、バイパス弁の開度が最大となってしまった場合などについては、最良な高圧側圧力に調整できずに冷凍サイクル装置の運転効率が低下するといった課題が生じていた。
したがって本発明は、実際の運転状態での密度比が設計容積比より大きい場合でも、小さい場合でも、最良な高圧側圧力に調整できる冷凍サイクル装置の構成およびその制御方法を提供し、冷凍サイクル装置の運転効率(COP)を向上させることを目的としている。
また、様々な運転状態で効率の良い運転が可能な設計容積比を有する冷凍サイクル装置を提供することを目的としている。
請求項1記載の本発明の冷凍サイクル装置は、圧縮機構と膨張機構と駆動源とを一本の軸に連結するとともに、前記圧縮機構から吐出された冷媒を冷却する放熱器と、前記膨張機構から流出した冷媒を加熱する蒸発器とを備えた冷凍サイクル装置において、前記膨張機構をバイパスするバイパス流路と、前記バイパス流路上に設けられたバイパス弁と、前記膨張機構に流入する冷媒を減圧する予減圧弁と、前記バイパス弁と前記予減圧弁とを吐出温度または過熱度に基づいて制御する操作器とを備えたことを特徴とする。
請求項2記載の本発明の冷凍サイクル装置は、圧縮機構と膨張機構と駆動源とを一本の軸に連結するとともに、前記圧縮機構から吐出された冷媒を冷却する放熱器と、前記膨張機構から流出した冷媒を加熱する蒸発器とを備えた冷凍サイクル装置において、前記膨張機構をバイパスするバイパス流路と、前記バイパス流路上に設けられたバイパス弁と、前記バイパス弁と前記駆動源の回転数とを吐出温度または過熱度に基づいて制御する操作器とを備えたことを特徴とする。
請求項3記載の本発明の冷凍サイクル装置は、圧縮機構と膨張機構と駆動源とを一本の軸に連結するとともに、前記圧縮機構から吐出された冷媒を冷却する放熱器と、前記膨張機構から流出した冷媒を加熱する蒸発器とを備えた冷凍サイクル装置において、前記膨張機構をバイパスするバイパス流路と、前記バイパス流路上に設けられたバイパス弁と、前記蒸発器に送風するファンと、前記バイパス弁と前記ファンの回転数とを吐出温度または過熱度に基づいて制御する操作器とを備えたことを特徴とする。
請求項4記載の本発明の冷凍サイクル装置は、圧縮機構と膨張機構と駆動源とを一本の軸に連結するとともに、前記圧縮機構から吐出された冷媒を冷却する放熱器と、前記膨張機構から流出した冷媒を加熱する蒸発器とを備えた冷凍サイクル装置において、前記圧縮機構と前記膨張機構の容積比を、冷凍サイクル装置の運転状態で前記放熱器と前記蒸発器のそれぞれの出口冷媒密度の比のうち最も大きくなる値と略一致させたことを特徴とする。
請求項5記載の本発明の冷凍サイクル装置は、圧縮機構と膨張機構と駆動源とを一本の軸に連結するとともに、前記圧縮機構から吐出された冷媒を冷却する放熱器と、前記膨張機構から流出した冷媒を加熱する蒸発器とを備えた冷凍サイクル装置において、前記圧縮機構と前記膨張機構の容積比を、前記放熱器の出口の冷媒密度が最も大きくなる冷凍サイクル装置の運転状態での前記放熱器と前記蒸発器のそれぞれの出口冷媒密度の比と略一致させたことを特徴とする。
請求項6記載の本発明の冷凍サイクル装置は、圧縮機構と膨張機構と駆動源とを一本の軸に連結するとともに、前記圧縮機構から吐出された冷媒を冷却する放熱器と、前記膨張機構から流出した冷媒を加熱する蒸発器とを備えた冷凍サイクル装置において、前記圧縮機構と前記膨張機構の容積比を、前記蒸発器の周囲温度が最も低く、かつ、前記放熱器に流入する水温が最も低く、かつ、前記放熱器から流出させる湯温が最も高くなる冷凍サイクル装置の運転状態での前記放熱器と前記蒸発器のそれぞれの出口冷媒密度の比と略一致させたことを特徴とする。
請求項7記載の本発明の冷凍サイクル装置は、圧縮機構と膨張機構と駆動源とを一本の軸に連結するとともに、前記圧縮機構から吐出された冷媒を冷却する放熱器と、前記膨張機構から流出した冷媒を加熱する蒸発器とを備え、冷媒として二酸化炭素が用いられ、給湯機として使用される冷凍サイクル装置において、前記圧縮機構と前記膨張機構の容積比を10以上としたことを特徴とする。
請求項8記載の本発明の冷凍サイクル装置は、圧縮機構と膨張機構と駆動源とを一本の軸に連結するとともに、前記圧縮機構から吐出された冷媒を冷却する放熱器と、前記膨張機構から流出した冷媒を加熱する蒸発器とを備えた冷凍サイクル装置において、前記圧縮機構と前記膨張機構の容積比を、前記蒸発器に送風される空気の温度が最も低く、かつ、前記放熱器に送風される空気の温度が最も低く、かつ、前記放熱器から吹き出される空気温度が最も高くなる冷凍サイクル装置の運転状態での前記放熱器と前記蒸発器のそれぞれの出口冷媒密度の比と略一致させたことを特徴とする。
請求項9記載の本発明の冷凍サイクル装置は、圧縮機構と膨張機構と駆動源とを一本の軸に連結するとともに、前記圧縮機構から吐出された冷媒を冷却する放熱器と、前記膨張機構から流出した冷媒を加熱する蒸発器とを備え、冷媒として二酸化炭素が用いられ、空気調和機として使用される冷凍サイクル装置において、前記圧縮機構と前記膨張機構の容積比を8以上としたことを特徴とする。
請求項10記載の本発明の冷凍サイクル装置の制御方法は、圧縮機構と膨張機構と駆動源とを一本の軸に連結するとともに、前記圧縮機構から吐出された冷媒を冷却する放熱器と、前記膨張機構から流出した冷媒を加熱する蒸発器と、前記膨張機構をバイパスするバイパス流路と、前記バイパス流路上に設けられたバイパス弁と、前記膨張機構に流入する冷媒を減圧する予減圧弁とを備えた冷凍サイクル装置において、前記バイパス弁と前記予減圧弁とを吐出温度または過熱度に基づいて制御することを特徴とする。
請求項11記載の本発明の冷凍サイクル装置の制御方法は、圧縮機構と膨張機構と駆動源とを一本の軸に連結するとともに、前記圧縮機構から吐出された冷媒を冷却する放熱器と、前記膨張機構から流出した冷媒を加熱する蒸発器と、前記膨張機構をバイパスするバイパス流路と、前記バイパス流路上に設けられたバイパス弁とを備えた冷凍サイクル装置において、前記バイパス弁と前記駆動源の回転数とを吐出温度または過熱度に基づいて制御することを特徴とする。
請求項12記載の本発明の冷凍サイクル装置の制御方法は、圧縮機構と膨張機構と駆動源とを一本の軸に連結するとともに、前記圧縮機構から吐出された冷媒を冷却する放熱器と、前記膨張機構から流出した冷媒を加熱する蒸発器と、前記膨張機構をバイパスするバイパス流路と、前記バイパス流路上に設けられたバイパス弁と、前記蒸発器に送風するファンとを備えた冷凍サイクル装置において、前記バイパス弁と前記ファンの回転数とを吐出温度または過熱度に基づいて制御することを特徴とする。
請求項13記載の本発明の冷凍サイクル装置は、補助圧縮機構と膨張機構とを一本の軸に連結するとともに、冷媒を圧縮する圧縮機構と、前記圧縮機構から吐出された冷媒をさらに圧縮する補助圧縮機構と、前記補助圧縮機構から吐出された冷媒を冷却する放熱器と、前記膨張機構から流出した冷媒を加熱する蒸発器とを備えた冷凍サイクル装置において、前記膨張機構をバイパスするバイパス流路と、前記バイパス流路上に設けられたバイパス弁とを備えたことを特徴とする。
請求項14記載の本発明は、請求項13に記載の本発明の冷凍サイクル装置において、前記膨張機構に流入する冷媒を減圧する予減圧弁を備えたことを特徴とする。
請求項15記載の本発明の冷凍サイクル装置は、請求項14に記載の本発明の冷凍サイクル装置において、前記バイパス弁と前記予減圧弁とを当該冷凍サイクル装置の吐出温度または過熱度に基づいて制御する操作器を備えたことを特徴とする。
請求項16記載の本発明は、請求項13に記載の本発明の冷凍サイクル装置において、前記補助圧縮機構と前記膨張機構の容積比を、冷凍サイクル装置の運転状態で前記放熱器と前記圧縮機構のそれぞれの出口冷媒密度の比のうち最も大きくなる値と略一致させたことを特徴とする。
請求項17記載の本発明は、請求項13に記載の本発明の冷凍サイクル装置において、前記補助圧縮機構と前記膨張機構の容積比を、前記放熱器の出口の冷媒密度が最も大きくなる冷凍サイクル装置の運転状態での前記放熱器と前記圧縮機構のそれぞれの出口冷媒密度の比と略一致させたことを特徴とする。
請求項18記載の本発明は、請求項13に記載の本発明の冷凍サイクル装置において、前記補助圧縮機構と前記膨張機構の容積比を、前記蒸発器の周囲温度が最も低く、かつ、前記放熱器に流入する水温が最も低く、かつ、前記放熱器から流出させる湯温が最も高くなる冷凍サイクル装置の運転状態での前記放熱器と前記圧縮機構のそれぞれの出口冷媒密度の比と略一致させたことを特徴とする。
請求項19記載の本発明は、請求項13に記載の本発明の冷凍サイクル装置において、冷媒として二酸化炭素が用いられ、給湯機として使用される冷凍サイクル装置であって、前記補助圧縮機構と前記膨張機構の容積比を4以上としたことを特徴とする。
本発明の冷凍サイクル装置およびその制御方法は、密度比一定の制約により最良な高圧側圧力に調整することが困難である膨張機を用いた冷凍サイクル装置であっても、幅広い運転範囲の中で高い動力回収効果を得て、効率のよい運転が可能な冷凍サイクル装置およびその制御方法である。
本発明の第1の実施の形態による冷凍サイクル装置は、膨張機構をバイパスするバイパス流路と、バイパス流路上に設けられたバイパス弁と、膨張機構に流入する冷媒を減圧する予減圧弁と、バイパス弁と予減圧弁とを吐出温度または過熱度に基づいて制御する操作器とを備えたものである。本実施の形態によれば、密度比が設計容積比より小さい場合でも大きい場合でも、バイパス弁と予減圧弁の開度操作により、望ましい高圧側圧力に調整することができ、幅広い範囲にわたり運転効率や能力を低下させることなく運転できる冷凍サイクル装置が提供される。
本発明の第2の実施の形態による冷凍サイクル装置は、膨張機構をバイパスするバイパス流路と、バイパス流路上に設けられたバイパス弁と、バイパス弁と駆動源の回転数とを吐出温度または過熱度に基づいて制御する操作器とを備えたものである。本実施の形態によれば、バイパス弁の開度と駆動源の駆動回転数を操作することで、実際の運転状態で望ましい高圧側圧力に調整でき、さらにバイパス弁の開度が全開となった場合でも、駆動源の駆動回転数を操作することで、望ましい高圧側圧力に調整できるために、幅広い範囲にわたり冷凍サイクル装置の運転効率や能力を低下させることがない。
本発明の第3の実施の形態による冷凍サイクル装置は、膨張機構をバイパスするバイパス流路と、バイパス流路上に設けられたバイパス弁と、蒸発器に送風するファンと、バイパス弁とファンの回転数とを吐出温度または過熱度に基づいて制御する操作器とを備えたものである。本実施の形態によれば、バイパス弁の開度とファンの回転数を操作することで、実際の運転状態で望ましい高圧側圧力に調整でき、さらにバイパス弁の開度が全開となった場合でも、ファンの回転数を操作することで、望ましい高圧側圧力に調整できるために、幅広い範囲にわたり冷凍サイクル装置の運転効率や能力を低下させることがない。
本発明の第4の実施の形態による冷凍サイクル装置は、圧縮機構と膨張機構の容積比を、冷凍サイクル装置の運転状態で放熱器と蒸発器のそれぞれの出口冷媒密度の比のうち最も大きくなる値と略一致させたものである。本実施の形態によれば、運転条件が異なっても可能な限り予膨張させないような容積比とすることで、COP向上率の季節差を小さくし、常に高い運転効率を維持した冷凍サイクル装置の運転が可能である。
本発明の第5の実施の形態による冷凍サイクル装置は、圧縮機構と膨張機構の容積比を、放熱器の出口の冷媒密度が最も大きくなる冷凍サイクル装置の運転状態での放熱器と蒸発器のそれぞれの出口冷媒密度の比と略一致させたものである。本実施の形態によれば、運転条件が異なっても可能な限り予膨張させないような容積比とすることで、COP向上率の季節差を小さくし、常に高い運転効率を維持した冷凍サイクル装置の運転が可能である。
本発明の第6の実施の形態による冷凍サイクル装置は、圧縮機構と膨張機構の容積比を、蒸発器の周囲温度が最も低く、かつ、放熱器に流入する水温が最も低く、かつ、放熱器から流出させる湯温が最も高くなる冷凍サイクル装置の運転状態での放熱器と蒸発器のそれぞれの出口冷媒密度の比と略一致させたものである。本実施の形態によれば、運転条件が異なっても可能な限り予膨張させないような容積比とすることで、COP向上率の季節差を小さくし、常に高い運転効率を維持した冷凍サイクル装置の運転が可能である。
本発明の第7の実施の形態による冷凍サイクル装置は、圧縮機構と膨張機構の容積比を10以上としたものである。冷凍サイクル装置が給湯機の場合であれば、本実施の形態によって、運転条件が異なっても可能な限り予膨張させないような容積比となり、COP向上率の季節差が小さくなるので、常に高い運転効率を維持する給湯機が提供される。
本発明の第8の実施の形態による冷凍サイクル装置は、圧縮機構と膨張機構の容積比を、蒸発器に送風される空気の温度が最も低く、かつ、放熱器に送風される空気の温度が最も低く、かつ、放熱器から吹き出される空気温度が最も高くなる冷凍サイクル装置の運転状態での放熱器と蒸発器のそれぞれの出口冷媒密度の比と略一致させたものである。本実施の形態によれば、運転条件が異なっても可能な限り予膨張させないような容積比とすることで、COP向上率の季節差を小さくし、常に高い運転効率を維持した冷凍サイクル装置の運転が可能である。
本発明の第9の実施の形態による冷凍サイクル装置は、圧縮機構と膨張機構の容積比を8以上としたものである。冷凍サイクル装置が空気調和機の場合であれば、本実施の形態によって、運転条件が異なっても可能な限り予膨張させないような容積比となり、COP向上率の季節差が小さくなるので、常に高い運転効率を維持する空気調和機が提供される。
本発明の第10の実施の形態による冷凍サイクル装置の制御方法は、圧縮機構と膨張機構と駆動源とを一本の軸に連結するとともに、圧縮機構から吐出された冷媒を冷却する放熱器と、膨張機構から流出した冷媒を加熱する蒸発器と、膨張機構をバイパスするバイパス流路と、バイパス流路上に設けられたバイパス弁と、膨張機構に流入する冷媒を減圧する予減圧弁とを備えた冷凍サイクル装置において、バイパス弁と予減圧弁とを吐出温度または過熱度に基づいて制御するものである。本実施の形態によれば、密度比が設計容積比より小さい場合でも大きい場合でも、バイパス弁と予減圧弁の開度操作により、望ましい高圧側圧力に調整することができ、幅広い範囲にわたり冷凍サイクル装置をその運転効率や能力を低下させることなく運転できる。
本発明の第11の実施の形態による冷凍サイクル装置の制御方法は、圧縮機構と膨張機構と駆動源とを一本の軸に連結するとともに、圧縮機構から吐出された冷媒を冷却する放熱器と、膨張機構から流出した冷媒を加熱する蒸発器と、膨張機構をバイパスするバイパス流路と、バイパス流路上に設けられたバイパス弁とを備えた冷凍サイクル装置において、バイパス弁と駆動源の回転数とを吐出温度または過熱度に基づいて制御するものである。本実施の形態によれば、密度比が設計容積比より小さい場合でも大きい場合でも、バイパス弁の開度と駆動源の駆動回転数を操作することで、望ましい高圧側圧力に調整でき、さらにバイパス弁の開度が全開となった場合でも、駆動源の駆動回転数を操作することで、望ましい高圧側圧力に調整できるために、幅広い範囲にわたり冷凍サイクル装置をその運転効率や能力を低下させることなく運転できる。
本発明の第12の実施の形態による冷凍サイクル装置の制御方法は、圧縮機構と膨張機構と駆動源とを一本の軸に連結するとともに、圧縮機構から吐出された冷媒を冷却する放熱器と、膨張機構から流出した冷媒を加熱する蒸発器と、膨張機構をバイパスするバイパス流路と、バイパス流路上に設けられたバイパス弁と、蒸発器に送風するファンとを備えた冷凍サイクル装置において、バイパス弁とファンの回転数とを吐出温度または過熱度に基づいて制御するものである。本実施の形態によれば、密度比が設計容積比より小さい場合でも大きい場合でも、バイパス弁の開度とファンの回転数を操作することで、望ましい高圧側圧力に調整でき、さらにバイパス弁の開度が全開となった場合でも、ファンの回転数を操作することで、望ましい高圧側圧力に調整できるために、幅広い範囲にわたり冷凍サイクル装置をその運転効率や能力を低下させることなく運転できる。
本発明の第13の実施の形態による冷凍サイクル装置は、補助圧縮機構と膨張機構とを一本の軸に連結するとともに、冷媒を圧縮する圧縮機構と、圧縮機構から吐出された冷媒をさらに圧縮する補助圧縮機構と、補助圧縮機構から吐出された冷媒を冷却する放熱器と、膨張機構から流出した冷媒を加熱する蒸発器とを備えた冷凍サイクル装置において、膨張機構をバイパスするバイパス流路と、バイパス流路上に設けられたバイパス弁とを備えたものである。本実施の形態によれば、密度比一定の制約のために、最適な高圧側圧力を維持することが困難である膨張機を用いた冷凍サイクル装置において、実際の運転状態での密度比の変化が小さいことから、設計時に想定した設計容積比と異なっても、バイパス弁のみの開度操作により、望ましい高圧側圧力に調整し、冷凍サイクル装置の運転効率や能力を低下させることなく運転できる。
本発明の第14の実施の形態は、第13の実施の形態による冷凍サイクル装置において、膨張機構に流入する冷媒を減圧する予減圧弁を備えたものである。本実施の形態によれば、密度比が設計容積比より小さい場合でも大きい場合でも、バイパス弁と予減圧弁の開度操作により、望ましい高圧側圧力に調整し、冷凍サイクル装置の運転効率や能力を低下させることなく運転できる。
本発明の第15の実施の形態は、第14の実施の形態による冷凍サイクル装置において、バイパス弁と予減圧弁とを当該冷凍サイクル装置の吐出温度または過熱度に基づいて制御する操作器を備えたものである。本実施の形態によれば、バイパス弁と予減圧弁の開度操作により、望ましい高圧側圧力に調整し、冷凍サイクル装置の運転効率や能力を低下させることなく運転できる。
本発明の第16の実施の形態は、第13の実施の形態による冷凍サイクル装置において、補助圧縮機構と膨張機構の容積比を、冷凍サイクル装置の運転状態で放熱器と圧縮機構のそれぞれの出口冷媒密度の比のうち最も大きくなる値と略一致させたものである。本実施の形態によれば、運転条件が異なっても可能な限り予膨張させないような容積比とすることで、COP向上率の季節差を小さくし、常に高い運転効率を維持した冷凍サイクル装置の運転が可能である。
本発明の第17の実施の形態は、第13の実施の形態による冷凍サイクル装置において、補助圧縮機構と膨張機構の容積比を、放熱器の出口の冷媒密度が最も大きくなる冷凍サイクル装置の運転状態での放熱器と圧縮機構のそれぞれの出口冷媒密度の比と略一致させたものである。本実施の形態によれば、運転条件が異なっても可能な限り予膨張させないような容積比とすることで、COP向上率の季節差を小さくし、常に高い運転効率を維持した冷凍サイクル装置の運転が可能である。
本発明の第18の実施の形態は、第13の実施の形態による冷凍サイクル装置において、補助圧縮機構と膨張機構の容積比を、蒸発器の周囲温度が最も低く、かつ、放熱器に流入する水温が最も低く、かつ、放熱器から流出させる湯温が最も高くなる冷凍サイクル装置の運転状態での放熱器と圧縮機構のそれぞれの出口冷媒密度の比と略一致させたものである。本実施の形態によれば、運転条件が異なっても可能な限り予膨張させないような容積比とすることで、COP向上率の季節差を小さくし、常に高い運転効率を維持した冷凍サイクル装置の運転が可能である。
本発明の第19の実施の形態は、第13の実施の形態による冷凍サイクル装置において、冷媒として二酸化炭素が用いられ、給湯機として使用される冷凍サイクル装置であって、補助圧縮機構と膨張機構の容積比を4以上としたものである。冷凍サイクル装置が補助圧縮機構を備える給湯機の場合であれば、本実施の形態によって、運転条件が異なっても可能な限り予膨張させないような容積比となり、COP向上率の季節差が小さくなるので、常に高い運転効率を維持する冷凍サイクル装置が提供される。
以下、本発明の実施例について、図面を参照しながら説明する。
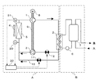
図1は、本発明の第1の実施例における冷凍サイクル装置を示す構成図である。なお、本実施例の冷凍サイクル装置に関しては、給湯機を例に取り説明する。即ち、本実施例の給湯機に本発明が限定されるものではなく、空気調和機などであってもよい。
本実施例の冷凍サイクル装置は、圧縮機構1、放熱器2、膨張機構3、およびファン4により送風される外気と熱交換させる蒸発器5などからなる冷媒サイクル回路Aと、給水ポンプ6、放熱器2、および給湯タンク7などからなる給湯サイクル回路Bとを備え、放熱器2において圧縮機構1から吐出された冷媒により給水ポンプ6からの水を加熱してお湯とし、そのお湯を給湯タンク7に貯めておくようにした冷凍サイクル装置(本実施例の場合には、給湯機)である。
圧縮機構1は、モータ等の駆動源8により駆動される。さらに、圧縮機構1は、圧力エネルギーを動力に変換する膨張機構3(膨張機)と一本の軸9により連結され、膨張機構3の回収動力により駆動源8の入力を低減する。また、冷媒サイクル回路Aは、膨張機構3をバイパスするバイパス流路10と、バイパス流路10に流れる流量を調節するバイパス弁11と、放熱器2と膨張機構3入口との間に設けられ、膨張機構3に流入する冷媒を予め減圧させる予減圧弁12とを備えている。冷媒としては二酸化炭素(CO2)が封入されている。また、圧縮機構1の出口温度(圧縮機構の吐出温度)を検知する吐出温度検知手段20と、吐出温度検知手段20が検知した値に基づきバイパス弁11および予減圧弁12の開度を演算、操作する第1操作器21とを備えている。
次に、上述のように構成された冷凍サイクル装置の運転時の動作について、圧縮機構1のシリンダ容積をVC、膨張機構3のシリンダ容積をVE、蒸発器5の出口冷媒密度をDC(圧縮機構1の流入冷媒密度)、放熱器2の出口冷媒密度をDE(膨張機構3の流入冷媒密度)として説明する。まず、実際の運転状態での密度比(DE/DC)が、設計時に想定した設計容積比(VC/VE)と略同等である場合について説明する。
圧縮機構1は、臨界圧力を越える圧力(高圧側圧力)まで冷媒を圧縮する。その圧縮された冷媒は、高温高圧状態となり、放熱器2を流れる際に、水に放熱して冷却される。換言すれば、給湯タンク7の底部から給水ポンプ6により放熱器2の水流路へ送り込まれた水は、放熱器2の冷媒流路を流れる冷媒により加熱される。その後、冷媒は、膨張機構3で減圧されて気液二相状態となる。膨張機構3では冷媒の圧力エネルギーを動力に変換し、その動力は軸9に伝達される。この軸9に伝達された動力により駆動源8の入力は低減される。膨張機構3により減圧された冷媒は、蒸発器5に流入し、この蒸発器5で冷媒は空気によって冷却されて気液二相またはガス状態となる。その後、気液二相またはガス状態となった冷媒は、再び圧縮機構1に吸入される。
次に、実際の運転状態での密度比(DE/DC)が、設計時に想定した設計容積比(VC/VE)と異なる場合について説明する。まず、実際の運転状態での密度比(DE/DC)が、設計時に想定した設計容積比(VC/VE)より大きい場合の動作について説明する。
この場合には、密度比一定の制約のために、放熱器2出口(膨張機構3入口)の冷媒密度(DE)が小さくなるように、冷凍サイクルは高圧側圧力を低下させた状態でバランスしようとする。ところが、高圧側圧力が望ましい圧力より低下した状態では、吐出温度が低下して冷凍サイクル装置の加熱能力が低下したり、冷凍サイクル装置の効率が低下したりする。このため、バイパス弁11が全閉状態でなければ、バイパス弁11を閉方向に操作し、バイパス流路10に流入していた冷媒を膨張機構3に流入させる。あるいは、バイパス弁11が全閉状態であれば、予減圧弁12を閉方向に操作して膨張機構3に流入する冷媒を減圧し、冷媒密度を低下させる。これらの動作により、高圧側圧力を上昇させ、望ましい圧力に調整できるので、効率の良い運転を行うことができる。
逆に、実際の運転状態での密度比(DE/DC)が、設計時に想定した設計容積比(VC/VE)より小さい場合の動作について説明する。
この場合には、密度比一定の制約のために、放熱器2出口(膨張機構3入口)の冷媒密度(DE)が大きくなるように、冷凍サイクルは高圧側圧力を上昇させた状態でバランスしようとする。ところが、高圧側圧力が望ましい圧力より上昇した状態では、冷凍サイクル装置の運転効率が低下してしまう。このため、予減圧弁12が全開状態でなければ、予減圧弁12を開方向に操作し、膨張機構3に流入する冷媒を減圧しないようにして冷媒密度を上昇させる。あるいは、予減圧弁12が全開状態であれば、バイパス弁11を開方向に操作して膨張機構3に流入する冷媒の一部をバイパス流路10に流入させる。これらの動作により、高圧側圧力を低下させ、望ましい圧力に調整できるので、効率の良い運転を行うことができる。
以上説明したように、第1の実施例の冷凍サイクル装置では、密度比一定の制約のために、最適な高圧側圧力を維持することが困難である膨張機を用いた冷凍サイクル装置において、実際の運転状態での密度比(DE/DC)が、設計時に想定した設計容積比(VC/VE)より小さい場合でも、大きい場合でも、バイパス弁11と予減圧弁12の開度操作により、望ましい高圧側圧力に調整し、運転効率や能力を低下させることなく運転できる冷凍サイクル装置が提供される。
次に、バイパス弁11と予減圧弁12の具体的な操作方法として、第1操作器21が行う制御について、図2に示すフローチャートに基づいて説明する。
本実施例の制御では、高圧側圧力と吐出温度との相関関係を利用して、計測するには高コストなセンサーが必要な高圧側圧力によらず、比較的安価に計測の可能な吐出温度によりバイパス弁11及び予減圧弁12の制御を行う。
すなわち、冷凍サイクル装置の運転時には、吐出温度検知手段20からの検出値(吐出温度Td)(ステップ100)が取り込まれる。予めROM等に記憶されている目標吐出温度(目標Td)とステップ100で取り込んだ吐出温度とを比較する(ステップ110)。
吐出温度が目標吐出温度より低い場合には、高圧側圧力が最適な圧力より低い傾向にあるため、まず、バイパス弁11が全閉となっているか否かを判定する(ステップ120)。バイパス弁11が全閉である場合には、予減圧弁12を閉方向に操作し(ステップ130)、膨張機構3に流入する冷媒を減圧し、冷媒密度を低下させ、高圧側圧力および吐出温度を上昇させる。また、バイパス弁11が全閉でない場合には、バイパス弁11を閉方向に操作し(ステップ140)、膨張機構3をバイパスするバイパス流路10に流入する冷媒量を減少させ、高圧側圧力及び吐出温度を上昇させる。
逆に、吐出温度が目標吐出温度より高い場合には、高圧側圧力が最適な圧力より高い傾向にあるため、まず、予減圧弁12が全開となっているか否かを判定する(ステップ150)。予減圧弁12が全開である場合には、バイパス弁11を開方向に操作し(ステップ160)、膨張機構3をバイパスするバイパス流路10に流入する冷媒量を増加させ、高圧側圧力および吐出温度を低下させる。また、予減圧弁12が全開でない場合には、予減圧弁12を開方向に操作し(ステップ170)、膨張機構3に流入する冷媒を減圧しないようにして、冷媒密度を低下させないようにすることで、高圧側圧力及び吐出温度を低下させる。
以上のステップの後、ステップ100に戻り、以後ステップ100からステップ170まで繰り返すことにより、図3に示すように、バイパス弁11と予減圧弁12とを連携させた制御を行う。
以上説明したように、第1の実施例の冷凍サイクル装置の制御方法では、密度比一定の制約のために、最適な高圧側圧力を維持することが困難である膨張機を用いた冷凍サイクル装置において、実際の運転状態での密度比(DE/DC)が、設計時に想定した設計容積比(VC/VE)より小さい場合でも、大きい場合でも、吐出温度に基づいてバイパス弁11と予減圧弁12の開度を操作することで、望ましい高圧側圧力に調整し、冷凍サイクル装置の運転効率や能力の低下させることなく運転できる。
なお、バイパス弁11、予減圧弁12が全開、または、全閉であるとの判定は、物理的に弁が全開、または、全閉となっていなくてもよく、弁の信頼性等を考慮して予め定めた全開、または、全閉に近い最大開度、または、最小開度となったことで判定してもよい。
また、本実施例の冷媒は二酸化炭素(CO2)であるとして説明したが、他の冷媒、例えば、R410A等でも同様の効果が得られる。
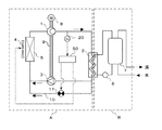
本発明の第2の実施例における冷凍サイクル装置について説明する。本実施例の冷凍サイクル装置は、第1の実施例の冷凍サイクル装置とほぼ同様な構成であり、同一機能部品については同一の符号を付して説明を省略する。図4は、本発明の第2の実施例における冷凍サイクル装置を示す構成図である。また、図5は、本発明の第2の実施例における冷凍サイクル装置の制御方法を示すフローチャートである。
本実施例の冷凍サイクル装置において、第1の実施例の冷凍サイクル装置と異なる点は、第1の実施例の吐出温度検知手段20及び第1操作器21の代わりに、蒸発器5の入口から出口の間の温度(蒸発器の蒸発温度)を検知する蒸発温度検知手段30と、圧縮機構1の入口温度(圧縮機構の吸入温度)を検知する吸入温度検知手段31と、蒸発温度検知手段30と吸入温度検知手段31とが検知した値から過熱度(吸入温度と蒸発温度との差)を演算し、バイパス弁11および予減圧弁12の開度を演算、操作する第2操作器32とを備えている構成にある。
次に、第2操作器32が行う制御について、図5に示すフローチャートに基づいて説明する。本実施例の制御では、高圧側圧力と過熱度との相関関係を利用して、計測するには高コストなセンサーが必要な高圧側圧力によらず、比較的安価に計測の可能な蒸発温度と吸入温度とから演算される過熱度によりバイパス弁11及び予減圧弁12の制御を行う。
すなわち、冷凍サイクル装置の運転時には、蒸発温度検知手段30からの検出値(蒸発温度Te)(ステップ200)が取り込まれ、また、吸入温度検知手段31からの検出値(吸入温度Ts)(ステップ210)が取り込まれる。それら取り込んだ検出値から吸入温度と蒸発温度の差である過熱度(SH)を演算(ステップ220)し、予めROM等に記憶されている目標過熱度(目標SH)とステップ200で演算した過熱度とを比較する(ステップ230)。
過熱度が目標過熱度より低い場合には、高圧側圧力が最適な圧力より低い傾向にあるため、まず、バイパス弁11が全閉となっているか否かを判定する(ステップ240)。バイパス弁11が全閉である場合には、予減圧弁12を閉方向に操作し(ステップ250)、膨張機構3に流入する冷媒を減圧し、冷媒密度を低下させ、高圧側圧力および吐出温度を上昇させる。また、バイパス弁11が全閉でない場合には、バイパス弁11を閉方向に操作し(ステップ260)、膨張機構3をバイパスするバイパス流路10に流入する冷媒量を減少させ、高圧側圧力および過熱度を上昇させる。
逆に、過熱度が目標過熱度より高い場合には、高圧側圧力が最適な圧力より高い傾向にあるため、まず、予減圧弁12が全開となっているか否かを判定する(ステップ270)。予減圧弁12が全開である場合には、バイパス弁11を開方向に操作し(ステップ280)、膨張機構3をバイパスするバイパス流路10に流入する冷媒量を増加させ、高圧側圧力および過熱度を低下させる。
また、予減圧弁12が全開でない場合には、予減圧弁12を開方向に操作し(ステップ290)、膨張機構3に流入する冷媒を減圧しないようにして、冷媒密度を低下させないようにすることで、高圧側圧力および吐出温度を低下させる。
以上のステップの後、ステップ200に戻り、以後ステップ200からステップ290まで繰り返すことにより、バイパス弁11と予減圧弁12とを連携させた制御を行う。
以上説明したように、第2の実施例の冷凍サイクル装置及びその制御方法では、密度比一定の制約のために、最適な高圧側圧力を維持することが困難である膨張機を用いた冷凍サイクル装置において、実際の運転状態での密度比(DE/DC)が、設計時に想定した設計容積比(VC/VE)より小さい場合でも、大きい場合でも、過熱度に基づいてバイパス弁11と予減圧弁12の開度を操作することで、望ましい高圧側圧力に調整し、冷凍サイクル装置の運転効率や能力の低下させることなく運転できる。
なお、バイパス弁11、予減圧弁12が全開、または、全閉であるとの判定は、物理的に弁が全開、または、全閉となっていなくてもよく、弁の信頼性等を考慮して予め定めた全開、または、全閉に近い最大開度、または、最小開度となったことで判定してもよい。
また、本実施例の冷媒は二酸化炭素(CO2)であるとして説明したが、他の冷媒、例えば、R410A等でも同様の効果が得られる。
本発明の第3の実施例における冷凍サイクル装置について説明する。本実施例の冷凍サイクル装置は、第1の実施例の冷凍サイクル装置とほぼ同様な構成であり、同一機能部品については同一の符号を付して説明を省略する。図6は、本発明の第3の実施例における冷凍サイクル装置を示す構成図である。また、図7は、本発明の第3の実施例における冷凍サイクル装置の制御方法を示すフローチャートである。
本実施例の冷凍サイクル装置において、第1の実施例の冷凍サイクル装置と異なる点は、第1の実施例の予減圧弁12を備えず、吐出温度検知手段20が検知した値に基づきバイパス弁11および圧縮機構1を駆動する駆動源8の回転数を操作する第3操作器40を備えている構成にある。
次に、第3操作器40が行う制御について、図7に示すフローチャートに基づいて説明する。本実施例の制御では、第1の実施例と同様に、吐出温度に基づき制御を行う。
すなわち、冷凍サイクル装置の運転時には、吐出温度検知手段20からの検出値(吐出温度)(ステップ300)が取り込まれる。予めROM等に記憶されている目標吐出温度とステップ300で取り込んだ吐出温度とを比較する(ステップ310)。
吐出温度が目標吐出温度より低い場合には、高圧側圧力が最適な圧力より低い傾向にあるため、まず、バイパス弁11が全閉となっているか否かを判定する(ステップ320)。バイパス弁11が全閉である場合には、駆動源8の駆動回転数を大きくする(ステップ330)。駆動回転数が大きくなると圧縮機構1から吐出される冷媒の循環量が増加し、放熱器2、蒸発器5での熱交換効率が低下するため、放熱器2の出口温度が上昇し、膨張機構3に流入する冷媒の密度が低下するとともに、蒸発器5の出口温度が低下し、圧縮機構1に吸入される冷媒密度が増加するので、密度比(DE/DC)が低下する。このため、予減圧弁12を閉方向に操作するのと同等の効果が得られ、高圧側圧力および吐出温度を上昇させることができる。
また、バイパス弁11が全閉でない場合には、駆動回転数が予め定められた基準値より小さいかどうかを判定する(ステップ340)。駆動回転数が基準値より小さい場合には、後に述べるステップ380で、駆動回転数を小さくしたと考えられるので、基準値までの範囲内で駆動回転数を大きくし(ステップ350)、密度比(DE/DC)を低下させることで、高圧側圧力および吐出温度を上昇させる。また、駆動回転数が基準値である場合には、バイパス弁11を閉方向に操作し(ステップ360)、膨張機構3をバイパスするバイパス流路10に流入する冷媒量を減少させ、高圧側圧力および吐出温度を上昇させる。
逆に、吐出温度が目標吐出温度より高い場合には、高圧側圧力が最適な圧力より高い傾向にあるため、まず、バイパス弁11が全開となっているか否かを判定する(ステップ370)。バイパス弁11が全開である場合には、駆動源8の駆動回転数を小さくする(ステップ380)。駆動回転数が小さくなると圧縮機構1から吐出される冷媒の循環量が低下し、放熱器2、蒸発器5での熱交換効率が向上するため、放熱器2の出口温度が低下し、膨張機構3に流入する冷媒の密度が上昇するとともに、蒸発器5の出口温度が上昇し、圧縮機構1に吸入される冷媒密度が低下するので、密度比(DE/DC)が増加する。このため、バイパス弁11を開方向に操作するのと同等の効果が得られ、高圧側圧力および吐出温度を低下させることができる。
また、バイパス弁11が全開でない場合には、駆動回転数が予め定められた基準値より大きいかどうかを判定する(ステップ390)。駆動回転数が基準値より大きい場合には、ステップ330で、駆動回転数を大きくしたと考えられるので、基準値までの範囲内で駆動回転数を小さくし(ステップ400)、密度比(DE/DC)を増加させることで、高圧側圧力および吐出温度を低下させる。また、駆動回転数が基準値である場合には、バイパス弁11を開方向に操作し(ステップ410)、膨張機構3をバイパスするバイパス流路10に流入する冷媒量を増加させ、高圧側圧力および吐出温度を低下させる。
以上のステップの後、ステップ300に戻り、以後ステップ300からステップ410まで繰り返すことにより、図8に示すように、バイパス弁11の開度と駆動源8の駆動回転数とを連携させた制御を行う。
以上説明したように、第3の実施例の冷凍サイクル装置及びその制御方法では、密度比一定の制約のために、最適な高圧側圧力を維持することが困難である膨張機を用いた冷凍サイクル装置において、実際の運転状態での密度比(DE/DC)が、設計時に想定した設計容積比(VC/VE)より小さい場合でも、大きい場合でも、吐出温度に基づいてバイパス弁11の開度と駆動源8の駆動回転数を操作することで、望ましい高圧側圧力に調整できる。
さらに、図8に示したようにバイパス弁11の開度が全開となった場合でも、駆動源8の駆動回転数を操作することで、望ましい高圧側圧力に調整できるために、冷凍サイクル装置の運転効率や能力の低下させることなく運転できる。
なお、本実施例では、第1の実施例と同様に吐出温度に基づき制御を行うとして説明したが、第2の実施例のように過熱度に基づき制御してもよい。さらに、第1、2の実施例の予減圧弁12の開度操作と、本実施例の駆動源8の駆動回転数操作を組み合わせて実施してもよい。また、バイパス弁11が全開、または、全閉であるとの判定は、物理的に弁が全開、または、全閉となっていなくてもよく、弁の信頼性等を考慮して予め定めた全開、または、全閉に近い最大開度、または、最小開度となったことで判定してもよい。また、本実施例の冷媒は二酸化炭素(CO2)であるとして説明したが、他の冷媒、例えば、R410A等でも同様の効果が得られる。
本発明の第4の実施例における冷凍サイクル装置について説明する。本実施例の冷凍サイクル装置は、第1の実施例の冷凍サイクル装置とほぼ同様な構成であり、同一機能部品については同一の符号を付して説明を省略する。図9は、本発明の第4の実施例における冷凍サイクル装置を示す構成図である。また、図10は、本発明の第4の実施例における冷凍サイクル装置の制御方法を示すフローチャートである。
本実施例の冷凍サイクル装置において、第1の実施例の冷凍サイクル装置と異なる点は、第1の実施例の予減圧弁12を備えず、吐出温度検知手段20が検知した値に基づきバイパス弁11およびファン4を駆動する駆動源(図示せず)の回転数を操作する第4操作器50を備えている構成にある。
次に、第4操作器50が行う制御について、図10に示すフローチャートに基づいて説明する。本実施例の制御では、第1の実施例と同様に、吐出温度に基づき制御を行う。
すなわち、冷凍サイクル装置の運転時には、吐出温度検知手段20からの検出値(吐出温度)(ステップ400)が取り込まれる。予めROM等に記憶されている目標吐出温度とステップ400で取り込んだ吐出温度とを比較する(ステップ410)。
吐出温度が目標吐出温度より低い場合には、高圧側圧力が最適な圧力より低い傾向にあるため、まず、バイパス弁11が全閉となっているか否かを判定する(ステップ420)。バイパス弁11が全閉である場合には、ファン4の回転数を大きくする(ステップ430)。ファン回転数が大きくなると蒸発圧力(蒸発器5入口〜圧縮機構1入口の圧力)が上昇するため、蒸発器5の出口の冷媒密度が上昇するので、密度比(DE/DC)が低下する。このため、予減圧弁12を閉方向に操作するのと同等の効果が得られ、高圧側圧力および吐出温度を上昇させることができる。
また、バイパス弁11が全閉でない場合には、ファン回転数が予め定められた基準値より小さいかどうかを判定する(ステップ440)。ファン回転数が基準値より小さい場合には、後に述べるステップ480で、ファン回転数を小さくしたと考えられるので、基準値までの範囲内でファン回転数を大きくし(ステップ450)、密度比(DE/DC)を低下させることで、高圧側圧力および吐出温度を上昇させる。また、ファン回転数が基準値である場合には、バイパス弁11を閉方向に操作し(460)、膨張機構3をバイパスするバイパス流路10に流入する冷媒量を減少させ、高圧側圧力および吐出温度を上昇させる。
逆に、吐出温度が目標吐出温度より高い場合には、高圧側圧力が最適な圧力より高い傾向にあるため、まず、バイパス弁11が全開となっているか否かを判定する(ステップ470)。バイパス弁11が全開である場合には、ファン4の駆動回転数を小さくする(ステップ480)。ファン駆動回転数が小さくなると蒸発圧力が低下するため、蒸発器5の出口の冷媒密度が低下するので、密度比(DE/DC)が増加する。このため、バイパス弁11を開方向に操作するのと同等の効果が得られ、高圧側圧力および吐出温度を低下させることができる。
また、バイパス弁11が全開でない場合には、ファン回転数が予め定められた基準値より大きいかどうかを判定する(ステップ490)。ファン回転数が基準値より大きい場合には、ステップ430で、ファン回転数を大きくしたと考えられるので、基準値までの範囲内でファン回転数を小さくし(ステップ500)、密度比(DE/DC)を増加させることで、高圧側圧力および吐出温度を低下させる。また、ファン回転数が基準値である場合には、バイパス弁11を開方向に操作し(ステップ510)、膨張機構3をバイパスするバイパス流路10に流入する冷媒量を増加させ、高圧側圧力および吐出温度を低下させる。
以上のステップの後、ステップ400に戻り、以後ステップ400からステップ510まで繰り返すことにより、図11に示すように、バイパス弁11の開度とファン4の回転数とを連携させた制御を行う。
以上説明したように、第4の実施例の冷凍サイクル装置及びその制御方法では、密度比一定の制約のために、最適な高圧側圧力を維持することが困難である膨張機を用いた冷凍サイクル装置において、実際の運転状態での密度比(DE/DC)が、設計時に想定した設計容積比(VC/VE)より小さい場合でも大きい場合でも、過熱度に基づいてバイパス弁11の開度とファン4の回転数を操作することで、望ましい高圧側圧力に調整できる。
さらに、図11に示したようにバイパス弁11の開度が全開となった場合でも、ファン4の回転数を操作することで、望ましい高圧側圧力に調整できるために、冷凍サイクル装置の運転効率や能力の低下させることなく運転できる。
なお、本実施例では、第1の実施例と同様に吐出温度に基づき制御を行うとして説明したが、第2の実施例のように過熱度に基づき制御してもよい。さらに、第1、2の実施例の予減圧弁12の開度操作や、第3の実施例の圧縮機構11の駆動回転数操作と、本実施例のファン4の回転数操作を組み合わせて実施してもよい。また、バイパス弁11が全開、または、全閉であるとの判定は、物理的に弁が全開、または、全閉となっていなくてもよく、弁の信頼性等を考慮して予め定めた全開、または、全閉に近い最大開度、または、最小開度となったことで判定してもよい。また、本実施例の冷媒は二酸化炭素(CO2)であるとして説明したが、他の冷媒、例えば、R410A等でも同様の効果が得られる。
本発明の第5の実施例における冷凍サイクル装置について説明する。なお、本実施例の冷凍サイクル装置の構成及びその制御方法は、第1の実施例と同様であるので、同様な構成及び動作等についての説明を省略する。
本実施例の冷凍サイクル装置の特徴とする構成は、圧縮機構1のシリンダ容積をVC、膨張機構3のシリンダ容積をVE、蒸発器5の出口冷媒密度をDC、放熱器2の出口冷媒密度をDEとした場合に、設計容積比(VC/VE)が、実際の運転状態での密度比(DE/DC)が最も大きくなる条件での密度比(DE/DC)の値とほぼ一致するように設計されている。さらに、具体的には、放熱器2の出口冷媒密度(DE)が最も大きくなる条件での密度比(DE/DC)の値とほぼ一致するように設計されている点にある。
また、給湯機として使用される冷凍サイクル装置においては、設計容積比(VC/VE)が、給湯機の使用範囲内で、蒸発器5の周囲温度(外気温度)が最も低く、かつ、放熱器2に流入する水温(入水温度)が最も低く、かつ、放熱器2から流出させる湯温(出湯温度)が最も高い条件で運転された場合の密度比(DE/DC)とほぼ一致するように設計されている構成を特徴とする。
さらに、具体的には、給湯機として使用される冷凍サイクル装置において、設計容積比(VC/VE)は、10以上の値となるように設計されている構成を特徴とする。
ところで、本実施例の冷凍サイクル装置では、第1の実施例で説明したように、実際の運転状態での密度比(DE/DC)が、設計時に決定した設計容積比(VC/VE)より小さい場合には、バイパス弁11を開方向に操作することにより、あるいは、密度比(DE/DC)が設計容積比(VC/VE)より大きい場合には、予減圧弁12を開方向に操作することにより密度比(DE/DC)を設計容積比(VC/VE)に一致させて、望ましい高圧側圧力に調整できる。しかし、バイパス流路10を流れる冷媒量が多くなったり、予減圧弁12で予め膨張させる圧力差が大きくなったりすると、回収できるはずの動力が減少してしまうため、運転効率(COP)の向上率も低下してしまう。したがって、設計容積比をいかに最適な値として設計するかが重要である。
そこで、本実施例の冷凍サイクル装置を給湯機として使用する場合の、その最適な設計容積比について、図12と図13を用いて詳しく説明する。
図12は、本発明の第5の実施例における密度比とCOP比の相関図であり、図13は、本発明の第5の実施例における密度比と冷媒密度との相関図である。
図12において、外気温度は温度が高い順に、夏期、中間期、冬期、低温期を想定している。入水温度はそれぞれの外気温度条件に応じた最も低い温度を想定し、出湯温度はそれぞれの外気温度条件に応じた標準的な温度を想定している。また、COP比はそれぞれの外気温度条件において、膨張機を用いていない冷凍サイクル装置のCOPを100とした。以下、夏期条件を例に取り説明する。
夏期条件において、実際の運転状態での密度比(DE/DC)は、約7である。この値より大きい設計容積比(VC/VE)で設計された冷凍サイクル装置の場合には、夏期条件ではバイパス流路10に冷媒をバイパスさせる必要がある。逆に、この値より小さい設計容積比(VC/VE)で設計された冷凍サイクル装置の場合には、夏期条件では予減圧弁12で予め膨張させる必要がある。しかし、バイパス、予膨張のいずれの場合でも、夏期条件で最適に設計された場合、すなわち、設計容積比(VC/VE)を約7として設計した場合に比べて、COP比は低下し、特に、予膨張させた場合にはCOP比が急激に大きく低下することがわかる。
一方、冬期条件、および、低温期条件では、実際の運転状態での密度比(DE/DC)は、それぞれ、約10、および、約12である。これらの値より大きい設計容積比(VC/VE)で設計された冷凍サイクル装置の場合には、冬期条件や低温期条件ではバイパス流路10に冷媒をバイパスさせる必要がある。逆に、これらの値より小さい設計容積比(VC/VE)で設計された冷凍サイクル装置の場合には、冬期条件や低温期条件では予減圧弁12で予め膨張させる必要がある。しかし、バイパス、予膨張のいずれの場合でも、冬期条件、低温期条件のそれぞれの条件で最適に設計された場合、すなわち、設計容積比(VC/VE)を約10や約12として設計した場合に比べて、COP比は低下し、特に、予膨張させた場合にはCOP比が急激に大きく低下することがわかる。
つまり、季節等によって異なる運転条件により、最適な設計容積比は異なるが、圧縮機構1と膨張機構3とが一本の軸9により直結された冷凍サイクル装置では、設計容積比(VC/VE)は設計時に1つの値に決めざるを得ない。このため、例えば、夏期条件で最適となるように設計容積比(VC/VE)を約7として設計した場合には、夏期条件ではCOP比は約112となるが、他の季節条件ではCOP比が約101〜103となる。
これに対し、低温期条件で最適となるように設計容積比(VC/VE)を約12として設計した場合には、低温期条件でのCOP比は約110であり、他の季節条件でも107〜108となる。あるいは、冬期条件で最適となるように設計容積比(VC/VE)を約10として設計した場合には、比較的期間の短い低温期でのCOP比は約103であるが、冬期条件では、110となり、他の季節条件でも約108となる。
このように、設計容積比(VC/VE)を冬期条件や低温期条件で最適となるように設計すれば、COP向上率の季節差を小さくすることができ、季節等の運転条件が異なっても、常に高い運転効率を維持することが可能である。
すなわち、第5の実施例の冷凍サイクル装置では、図12から明らかなように、予膨張させる場合はバイパスさせる場合と比べてCOPの向上率が小さいことに着目し、運転条件が異なっても可能な限り予膨張させないように、設計容積比(VC/VE)を、実際の運転状態での密度比(DE/DC)が最も大きくなる条件(図12の場合には低温期条件)での密度比(DE/DC)の値とほぼ一致するように設計することで、常に高い運転効率を維持した冷凍サイクル運転が可能である。
更には、図13に示す蒸発器5の出口冷媒密度(DC)、あるいは放熱器2の出口冷媒密度(DE)と、密度比との相関から、密度比(DE/DC)は、蒸発器5の出口冷媒密度(DC)の変化より、放熱器2の出口冷媒密度(DE)の変化からより影響を受け、さらに、放熱器2の出口冷媒密度(DE)とほぼ比例関係にあることがわかる。
従って、本実施例の冷凍サイクル装置の設計容積比(VC/VE)を、実際の運転状態での密度比(DE/DC)が最も大きくなる条件、すなわち、放熱器2の出口冷媒密度(DE)が最も大きくなる条件での密度比(DE/DC)の値とほぼ一致するように設計することで、常に高い運転効率を維持した冷凍サイクル装置の運転が可能である。
また、図12ですでに説明したように、給湯機として使用される冷凍サイクル装置において、その使用範囲内で、蒸発器5の周囲温度(外気温度)が最も低く、かつ、放熱器2に流入する水温(入水温度)が最も低く、かつ、放熱器2から流出させる湯温(出湯温度)が最も高い条件で運転された場合が、冷凍サイクル装置の実際の運転状態での密度比(DE/DC)が最も大きくなる条件で運転された場合(図12の場合の低温期条件)に相当するので、この運転状態での密度比(DE/DC)と、設計容積比(VC/VE)とをほぼ一致するように設計することにより、常に高い運転効率を維持した冷凍サイクル運転が可能である。
なお、冷凍サイクル装置の実際の運転状態での密度比(DE/DC)が最も大きくなる条件は、冷凍サイクル装置が給湯機であれば、蒸発器5の周囲温度が最も低く、かつ、放熱器2に流入する水温が最も低く、かつ、放熱器2から流出させる湯温が最も高い条件に相当するが、後述の空気調和機などを含む一般の冷凍サイクル装置に当てはめれば、蒸発器5で冷媒を加熱する流体の温度が最も低く、かつ、放熱器2で冷媒を冷却するために放熱器2に流入する流入流体の温度が最も低く、かつ、この冷媒冷却により加熱されて放熱器2から流出する流出流体の温度が最も高い条件であると置き換えられる。
さらに、給湯機として使用される冷凍サイクル装置において、設計容積比(VC/VE)を、10以上の値(図12の場合の冬期条件や低温期条件に対応する値)となるように設計することにより、常に高い運転効率を維持した冷凍サイクル運転が可能である。
本発明の第6の実施例における冷凍サイクル装置について、第1の実施例の給湯機の例ではなく、空気調和機を例に取り説明する。図14は、本発明の第6の実施例における冷凍サイクル装置を示す構成図である。なお、本実施例の冷凍サイクル装置は、第1の実施例の冷凍サイクル装置とほぼ同様な構成であり、同一機能部品については同一の符号を適用する。そして、同様な構成及びその動作ついての説明を省略する。また、冷凍サイクル装置の制御方法も、第1の実施例と同様であるので、その説明を省略する。
本実施例の冷凍サイクル装置は、室外機Cと室内機Dとから構成される。そして、室外機Cは、圧縮機構1、第1四方弁60、室外ファン61により送風される空気と熱交換させる室外熱交換器62、第2四方弁63、膨張機構3などから成り、また、室内機Dは、室内ファン64により送風される空気と熱交換させる室内熱交換器65などから成っている。
そして、本実施例の冷凍サイクル装置において、第1四方弁60、第2四方弁63を図中の実線方向に切替えると、室外熱交換器62を放熱器として作用させ、室内熱交換器65を蒸発器として作用させることで、室内機Cが設置された室内を冷房する。また、第1四方弁60、第2四方弁63を図中の破線方向に切替えると、室内熱交換器65を放熱器として作用させ、室外熱交換器62を蒸発器として作用させることで、室内機Cが設置された室内を暖房する空気調和の動作が行われる。
さらに、本実施例の冷凍サイクル装置の特徴とする構成は、圧縮機構1のシリンダ容積をVC、膨張機構3のシリンダ容積をVE、室外熱交換器62または室内熱交換器65のいずれかが蒸発器として作用するときの熱交換器の出口冷媒密度をDC(圧縮機構1の流入冷媒密度)、室外熱交換器62または室内熱交換器65のいずれかが放熱器として作用するときの熱交換器の出口冷媒密度をDE(膨張機構3の流入冷媒密度)とした場合に、設計容積比(VC/VE)が、実際の運転状態での密度比(DE/DC)が最も大きくなる条件での密度比(DE/DC)の値とほぼ一致するように設計されている。さらに、具体的には、室外熱交換器62または室内熱交換器65のいずれかが放熱器として作用するときの熱交換器の出口冷媒密度(DE)が最も大きくなる条件での密度比(DE/DC)の値とほぼ一致するように設計されている点にある。
また、空気調和機として使用される冷凍サイクル装置においては、設計容積比(VC/VE)が、空気調和機の使用範囲内で、蒸発器として作用する室外熱交換器62または室内熱交換器65のいずれかの熱交換器に送風される空気の温度が最も低く、かつ、放熱器として作用する室外熱交換器62または室内熱交換器65のいずれかの熱交換器に送風される空気の温度が最も低く、かつ、放熱器として作用する熱交換器から吹き出される空気温度が最も高い条件で運転された場合の密度比(DE/DC)とほぼ一致するように設計されている構成を特徴とする。
さらに、具体的には、空気調和機として使用される冷凍サイクル装置において、設計容積比(VC/VE)は、8以上の値となるように設計されている構成を特徴とする。
次に、空気調和機として使用される本実施例の冷凍サイクル装置の最適設計容積比について、図15と図16を用いて詳しく説明する。
図15は、本発明の第6の実施例における密度比とCOP比の相関図であり、図16は、本発明の第6の実施例における密度比と冷媒密度との相関図である。
図15において、外気温度は温度が高い順に、夏期冷房、中間期冷房、中間期暖房、冬期暖房を想定している。室内温度(室内熱交換器65に送風される空気温度)、室内吹き出し温度(室内熱交換器65から吹き出される空気温度)はそれぞれの外気温度条件に応じた標準的な温度を想定している。また、COP比はそれぞれの外気温度条件において、膨張機を用いていない冷凍サイクル装置のCOPを100とした。以下、夏期冷房条件を例に取り説明する。
夏期冷房条件において、実際の運転状態での密度比(DE/DC)は、約4である。この値より大きい設計容積比(VC/VE)で設計された冷凍サイクル装置の場合には、夏期冷房条件ではバイパス流路10に冷媒をバイパスさせる必要がある。逆に、この値より小さい設計容積比(VC/VE)で設計された冷凍サイクル装置の場合には、夏期冷房条件では予減圧弁12で予め膨張させる必要がある。しかし、バイパス、予膨張のいずれの場合でも、夏期冷房条件で最適に設計された場合、すなわち、設計容積比(VC/VE)を約4として設計した場合に比べて、COP比は低下し、特に、予膨張させた場合にはCOP比が急激に大きく低下することがわかる。
一方、中間期暖房条件、および、冬期暖房条件では、実際の運転状態での密度比(DE/DC)は、それぞれ、約8〜9である。これらの値より大きい設計容積比(VC/VE)で設計された冷凍サイクル装置の場合には、中間期暖房条件や冬期暖房条件ではバイパス流路10に冷媒をバイパスさせる必要がある。逆に、これらの値より小さい設計容積比(VC/VE)で設計された冷凍サイクル装置の場合には、中間期暖房条件や冬期暖房条件では予減圧弁12で予め膨張させる必要がある。しかし、バイパス、予膨張のいずれの場合でも、中間期暖房条件や冬期暖房条件のそれぞれの条件で最適に設計された場合、すなわち、設計容積比(VC/VE)を約8〜9として設計した場合に比べて、COP比は低下し、特に、予膨張させた場合にはCOP比が急激に大きく低下することがわかる。
つまり、季節等によって異なる運転条件により、最適な設計容積比は異なるが、圧縮機構1と膨張機構3とが一本の軸9により直結された冷凍サイクル装置では、設計容積比(VC/VE)は設計時に1つの値に決めざるを得ない。このため、例えば、夏期冷房条件で最適となるように設計容積比(VC/VE)を約4として設計した場合には、夏期冷房条件ではCOP比は約130となるが、中間期暖房条件や冬期暖房条件ではCOP比が約102〜104となる。
これに対し、中間期暖房条件や冬期暖房条件で最適となるように設計容積比(VC/VE)を約8〜9として設計した場合には、中間期暖房条件や冬期暖房条件でのCOP比は約111であり、夏期冷房条件や中間期冷房条件でも113〜114となる。
このように、設計容積比(VC/VE)を中間期暖房条件や冬期暖房条件で最適となるように設計すれば、COP向上率の季節差を小さくすることができ、季節等の運転条件が異なっても、常に高い運転効率を維持することが可能である。
すなわち、第6の実施例の冷凍サイクル装置では、図15から明らかなように、予膨張させる場合はバイパスさせる場合と比べてCOPの向上率が小さいことに着目し、運転条件が異なっても可能な限り予膨張させないように、設計容積比(VC/VE)を、実際の運転状態での密度比(DE/DC)が最も大きくなる条件(図15の場合には冬期暖房条件)での密度比(DE/DC)の値とほぼ一致するように設計することで、常に高い運転効率を維持した冷凍サイクル運転が可能である。
また、図16に示す室外熱交換器62または室内熱交換器65のいずれかが蒸発器として作用するときの出口冷媒密度(DC)、あるいは室外熱交換器62または室内熱交換器65のいずれかが放熱器として作用するときの出口冷媒密度(DE)と、密度比(DE/DC)との相関から、密度比(DE/DC)は、蒸発器の出口冷媒密度(DC)の変化より、放熱器2の出口冷媒密度(DE)の変化からより影響を受け、さらに、放熱器2の出口冷媒密度(DE)とほぼ比例関係にあることがわかる。
従って、本実施例の冷凍サイクル装置では、その設計容積比(VC/VE)を、実際の運転状態での密度比(DE/DC)が最も大きくなる条件、すなわち、放熱器の出口冷媒密度(DE)が最も大きくなる条件での密度比(DE/DC)の値とほぼ一致するように設計することで、常に高い運転効率を維持した冷凍サイクル運転が可能である。
また、図15ですでに説明したように、空気調和機として使用される冷凍サイクル装置において、その使用範囲内で、蒸発器として作用する室外熱交換器62または室内熱交換器65のいずれかの熱交換器に送風される空気の温度が最も低く、かつ、放熱器として作用する室外熱交換器62または室内熱交換器65のいずれかの熱交換器に送風される空気の温度が最も低く、かつ、放熱器として作用する熱交換器から吹き出される空気温度が最も高い条件で運転された場合が、実際の運転状態での密度比(DE/DC)が最も大きくなる条件で運転された場合(図15の場合の冬期暖房条件)に相当するので、この運転状態での密度比(DE/DC)と、設計容積比(VC/VE)とをほぼ一致するように設計することにより、常に高い運転効率を維持した冷凍サイクル運転が可能である。
さらに、空気調和機として使用される冷凍サイクル装置において、設計容積比(VC/VE)を、8以上の値(図15の場合の冬期暖房条件や中間期暖房条件に対応する値)となるように設計することにより、常に高い運転効率を維持した冷凍サイクル運転が可能である。
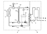
本発明の第7の実施例における冷凍サイクル装置について説明する。図17は、本発明の第7の実施例における冷凍サイクル装置を示す構成図である。なお、本実施例の冷凍サイクル装置は、第1の実施例の冷凍サイクル装置とほぼ同様な構成であり、同一機能部品については同一の符号を付して説明を省略する。また、冷凍サイクル装置の制御方法も、第1の実施例と同様であるので、その説明を省略する。また、本実施例の冷凍サイクル装置に関しては、給湯機を例に取り説明する。
本実施例の冷凍サイクル装置は、冷媒サイクル回路Aと給湯サイクル回路Bとから構成される。そして、冷媒サイクル回路Aは、モータ等の駆動源71、駆動源71により駆動される圧縮機構72、圧縮機構72から吐出された冷媒をさらに圧縮する補助圧縮機構73、放熱器2、膨張機構74、およびファン4により送風される外気と熱交換させる蒸発器5などを備えている。また、給湯サイクル回路Bは、第1の実施例の構成と同様に、給水ポンプ6、放熱器2、および給湯タンク7などを備えている。さらに、補助圧縮機構73は、圧力エネルギーを動力に変換する膨張機構74と軸75により連結され、膨張機構74の回収動力により駆動される構成である。
次に、上述のように構成された冷凍サイクル装置の運転時の動作について、補助圧縮機構73のシリンダ容積をVCs、膨張機構74のシリンダ容積をVE、圧縮機構72の出口冷媒密度をDCs(補助圧縮機構73の流入冷媒密度)、放熱器2の出口冷媒密度をDE(膨張機構3の流入冷媒密度)として、説明する。まず、実際の運転状態での密度比(DE/DCs)が、設計時に想定した設計容積比(VCs/VE)と略同等である場合について説明する。
圧縮機構72は、臨界圧力を越える圧力(中間圧力)まで冷媒を圧縮する。その圧縮された冷媒は、さらに補助圧縮機構73により高圧側圧力まで圧縮される。そして、高温高圧状態となった冷媒は、放熱器2を流れる際に、水に放熱して冷却される。その後、冷媒は、膨張機構74で減圧されて気液二相状態となる。膨張機構74では冷媒の圧力エネルギーを動力に変換し、その動力は軸75に伝達される。この軸75に伝達された動力により補助圧縮機構73は駆動される。膨張機構74により減圧された冷媒は、蒸発器5に流入し、この蒸発器5で冷媒は空気によって冷却されて気液二相またはガス状態となる。その後、気液二相またはガス状態となった冷媒は、再び圧縮機構72に吸入される。
次に、実際の運転状態での密度比(DE/DCs)が、設計時に想定した設計容積比(VCs/VE)と異なる場合について説明する。まず、実際の運転状態での密度比(DE/DCs)が、設計時に想定した設計容積比(VCs/VE)より大きい場合の動作について説明する。
この場合には、密度比一定の制約のために、放熱器2出口(膨張機構74入口)の冷媒密度(DE)が小さくなるように、冷凍サイクルは高圧側圧力を低下させた状態でバランスしようとする。ところが、高圧側圧力が望ましい圧力より低下した状態では、吐出温度が低下して冷凍サイクル装置の加熱能力が低下したり、冷凍サイクル装置の効率が低下したりする。このため、バイパス弁11が全閉状態でなければ、バイパス弁11を閉方向に操作し、バイパス流路10に流入していた冷媒を膨張機構74に流入させる。あるいは、バイパス弁11が全閉状態であれば、予減圧弁12を閉方向に操作して膨張機構74に流入する冷媒を減圧し、冷媒密度を低下させる。これらの動作により、高圧側圧力を上昇させ、望ましい圧力に調整できるので、効率の良い運転を行うことができる。
逆に、実際の運転状態での密度比(DE/DCs)が、設計時に想定した設計容積比(VCs/VE)より小さい場合の動作について説明する。
この場合には、密度比一定の制約のために、放熱器2出口(膨張機構74入口)の冷媒密度(DE)が大きくなるように、冷凍サイクルは高圧側圧力を上昇させた状態でバランスしようとする。ところが、高圧側圧力が望ましい圧力より上昇した状態では、冷凍サイクル装置の運転効率が低下してしまう。このため、予減圧弁12が全開状態でなければ、予減圧弁12を開方向に操作し、膨張機構74に流入する冷媒を減圧しないようにして冷媒密度を上昇させる。あるいは、予減圧弁12が全開状態であれば、バイパス弁11を開方向に操作して膨張機構74に流入する冷媒の一部をバイパス流路10に流入させる。これらの動作により、高圧側圧力を低下させ、望ましい圧力に調整できるので、効率の良い運転を行うことができる。
以上説明したように、第7の実施例の冷凍サイクル装置では、密度比一定の制約のために、最適な高圧側圧力を維持することが困難である膨張機を用いた冷凍サイクル装置において、実際の運転状態での密度比(DE/DCs)が、設計時に想定した設計容積比(VCs/VE)より小さい場合でも、大きい場合でも、バイパス弁11と予減圧弁12の開度操作により、望ましい高圧側圧力に調整し、冷凍サイクル装置の運転効率や能力を低下させることなく運転できる。
なお、本実施例における冷凍サイクルの吐出温度は、補助圧縮機構73の出口温度であり、冷凍サイクルの過熱度は、圧縮機構72の吸入温度と蒸発器5の蒸発温度との差である。
本発明の第8の実施例における冷凍サイクル装置について説明する。なお、本実施例の冷凍サイクル装置の構成およびその制御方法は、第7の実施例と同様であるので、同様な構成及び動作等についての説明を省略する。
本実施例の冷凍サイクル装置の特徴とする構成は、補助圧縮機構73のシリンダ容積をVCs、膨張機構74のシリンダ容積をVE、圧縮機構72の出口冷媒密度をDCs、放熱器2の出口冷媒密度をDEとした場合に、設計容積比(VCs/VE)が、実際の運転状態での密度比(DE/DCs)が最も大きくなる条件での密度比(DE/DCs)の値とほぼ一致するように設計されている。さらに、具体的には、放熱器2の出口冷媒密度(DE)が最も大きくなる条件での密度比(DE/DCs)の値とほぼ一致するように設計されている点にある。
また、給湯機として使用される冷凍サイクル装置においては、設計容積比(VCs/VE)が、給湯機の使用範囲内で、蒸発器5の周囲温度(外気温度)が最も低く、かつ、放熱器2に流入する水温(入水温度)が最も低く、かつ、放熱器2から流出させる湯温(出湯温度)が最も高い条件で運転された場合の密度比(DE/DCs)とほぼ一致するように設計されている構成を特徴とする。
さらに、具体的には、給湯機として使用される冷凍サイクル装置において、設計容積比(VCs/VE)は、3.5以上の値となるように設計されている構成を特徴とする。
ところで、本実施例の冷凍サイクル装置では、第1の実施例で説明したように、実際の運転状態での密度比(DE/DCs)が、設計時に決定した設計容積比(VCs/VE)より小さい場合には、バイパス弁11を開方向に操作することにより、あるいは、密度比(DE/DCs)が設計容積比(VCs/VE)より大きい場合には、予減圧弁12を開方向に操作することにより密度比(DE/DCs)を設計容積比(VCs/VE)に一致させて、望ましい高圧側圧力に調整できる。しかし、バイパス流路10を流れる冷媒量が多くなったり、予減圧弁12で予め膨張させる圧力差が大きくなったりすると、回収できるはずの動力が減少してしまうため、運転効率(COP)の向上率も低下してしまう。したがって、設計容積比をいかに最適な値として設計するかが重要である。
そこで、本実施例の冷凍サイクル装置を給湯機として使用する場合の、その最適な設計容積比について、図18と図19を用いて詳しく説明する。
図18は、本発明の第8の実施例における密度比とCOP比の相関図であり、図19は、本発明の第8の実施例における密度比と冷媒密度との相関図である。
図18において、外気温度は温度が高い順に、夏期、中間期、冬期、低温期を想定している。入水温度はそれぞれの外気温度条件に応じた最も低い温度を想定し、出湯温度はそれぞれの外気温度条件に応じた標準的な温度を想定している。また、COP比はそれぞれの外気温度条件において、膨張機を用いていない冷凍サイクル装置のCOPを100とした。以下、夏期条件を例に取り説明する。
夏期条件において、実際の運転状態での密度比(DE/DCs)は、約4.1である。この値より大きい設計容積比(VCs/VE)で設計された冷凍サイクル装置の場合には、夏期条件ではバイパス流路10に冷媒をバイパスさせる必要がある。逆に、この値より小さい設計容積比(VCs/VE)で設計された冷凍サイクル装置の場合には、夏期条件では予減圧弁12で予め膨張させる必要がある。しかし、バイパス、予膨張のいずれの場合でも、夏期条件で最適に設計された場合、すなわち、設計容積比(VCs/VE)を約4.1として設計した場合に比べて、COP比は低下し、特に、予膨張させた場合にはCOP比が急激に大きく低下することがわかる。
一方、冬期条件、および、低温期条件では、実際の運転状態での密度比(DE/DCs)は、それぞれ、約4.3、および、約4.5である。これらの値より大きい設計容積比(VCs/VE)で設計された冷凍サイクル装置の場合には、冬期条件や低温期条件ではバイパス流路10に冷媒をバイパスさせる必要がある。逆に、これらの値より小さい設計容積比(VCs/VE)で設計された冷凍サイクル装置の場合には、冬期条件や低温期条件では予減圧弁12で予め膨張させる必要がある。しかし、バイパス、予膨張のいずれの場合でも、冬期条件、低温期条件のそれぞれの条件で最適に設計された場合、すなわち、設計容積比(VCs/VE)を約4.3や約4.5として設計した場合に比べて、COP比は低下し、特に、予膨張させた場合にはCOP比が急激に大きく低下することがわかる。
つまり、季節等によって異なる運転条件により、最適な設計容積比は異なるが、補助圧縮機構73と膨張機構74とが一本の軸75により直結された冷凍サイクル装置では、設計容積比(VCs/VE)は設計時に1つの値に決めざるを得ない。このため、例えば、夏期条件で最適となるように設計容積比(VCs/VE)を約4.1として設計した場合には、夏期条件ではCOP比は約112となるが、他の季節条件ではCOP比が約105となる。
これに対し、低温期条件で最適となるように設計容積比(VCs/VE)を約4.5として設計した場合には、低温期条件でのCOP比は約110であり、他の季節条件でも110〜111となる。あるいは、冬期条件で最適となるように設計容積比(VCs/VE)を設計した場合も同様である。
このように、設計容積比(VCs/VE)を冬期条件や低温期条件で最適となるように設計すれば、COP向上率の季節差を小さくすることができ、季節等の運転条件が異なっても、常に高い運転効率を維持することが可能である。
すなわち、第8の実施例の冷凍サイクル装置では、図18から明らかなように、予膨張させる場合はバイパスさせる場合と比べてCOPの向上率が小さいことに着目し、運転条件が異なっても可能な限り予膨張させないように、設計容積比(VCs/VE)を、実際の運転状態での密度比(DE/DCs)が最も大きくなる条件(図18の場合には低温期条件)での密度比(DE/DCs)の値とほぼ一致するように設計することで、常に高い運転効率を維持した冷凍サイクル運転が可能である。
更には、図19に示す圧縮機構71の出口冷媒密度(DCs)、あるいは放熱器2の出口冷媒密度(DE)と、密度比(DE/DCs)との相関から、密度比(DE/DCs)は、圧縮機構71の出口冷媒密度(DCs)の変化より、放熱器2の出口冷媒密度の変化からより影響を受け、さらに、放熱器2の出口冷媒密度(DE)とほぼ比例関係にあることがわかる。
従って、本実施例の冷凍サイクル装置の設計容積比(VCs/VE)を、実際の運転状態での密度比(DE/DCs)が最も大きくなる条件、すなわち、放熱器2の出口冷媒密度(DE)が最も大きくなる条件での密度比(DE/DCs)の値とほぼ一致するように設計することで、常に高い運転効率を維持した冷凍サイクル装置の運転が可能である。
また、図18ですでに説明したように、給湯機として使用される冷凍サイクル装置において、その使用範囲内で、蒸発器5の周囲温度(外気温度)が最も低く、かつ、放熱器2に流入する水温(入水温度)が最も低く、かつ、放熱器2から流出させる湯温(出湯温度)が最も高い条件で運転された場合が、冷凍サイクル装置の実際の運転状態での密度比(DE/DCs)が最も大きくなる条件で運転された場合(図18の場合の低温期条件)に相当するので、この運転状態での密度比(DE/DCs)と、設計容積比(VCs/VE)とをほぼ一致するように設計することにより、常に高い運転効率を維持した冷凍サイクル運転が可能である。
また、補助圧縮機構73を備えた給湯機として使用される冷凍サイクル装置において、設計容積比(VCs/VE)を、4以上の値(図18の場合の夏期条件、中間期条件、冬期条件及び低温期条件のほぼ全てに対応する値)となるように設計することにより、常に高い運転効率を維持した冷凍サイクル運転が可能である。
さらに、本実施例の構成によれば、図18に示したように、第5の実施例の図12と比べて、季節等の運転条件が異なった場合の容積比の変化が小さくなるために、常に高い運転効率を維持した冷凍サイクル装置の運転が可能である。
換言すれば、補助圧縮機構73を備える冷凍サイクル装置では、実際の運転状態での容積比の変化が小さくなるために、設計時に設定した設計容積比と異なっても、バイパス弁11のみの開度操作により、望ましい高圧側圧力に調整することができ、常に高い運転効率を維持した冷凍サイクル運転が可能である。即ち、予減圧弁12がなくバイパス弁11のみの構成でも良く、また、バイパス弁11のみの構成の場合でも、設計時に設定する設計容積比を大きめの値とすることが望ましい。
本発明の冷凍サイクル装置及びその制御方法は、給湯装置(給湯器)、家庭用空気調和機、業務用空気調和機、車両用空気調和機(カーエアコン)等に適している。そして、幅広い運転範囲の中で高い動力回収効果を得て、効率のよい運転が可能な冷凍サイクル装置を提供することができる。特に、二酸化炭素を用いた冷凍サイクルの高圧側が超臨界状態となりうる冷凍サイクル装置で効果が大きい。
本発明の第1の実施例における冷凍サイクル装置を示す構成図 本発明の第1の実施例における冷凍サイクル装置の制御方法を示すフローチャート 本発明の第1の実施例における制御手段の関連を示す模式図 本発明の第2の実施例における冷凍サイクル装置を示す構成図 本発明の第2の実施例における冷凍サイクル装置の制御方法を示すフローチャート 本発明の第3の実施例における冷凍サイクル装置を示す構成図 本発明の第3の実施例における冷凍サイクル装置の制御方法を示すフローチャート 本発明の第3の実施例における制御手段の関連を示す模式図 本発明の第4の実施例における冷凍サイクル装置を示す構成図 本発明の第4の実施例における冷凍サイクル装置の制御方法を示すフローチャート 本発明の第4の実施例における制御手段の関連を示す模式図 本発明の第5の実施例における密度比とCOP比との相関図 本発明の第5の実施例における密度比と冷媒密度との相関図 本発明の第6の実施例における冷凍サイクル装置を示す構成図 本発明の第6の実施例における密度比とCOP比との相関図 本発明の第6の実施例における密度比と冷媒密度との相関図 本発明の第7の実施例における冷凍サイクル装置を示す構成図 本発明の第8の実施例における密度比とCOP比との相関図 本発明の第8の実施例における密度比と冷媒密度との相関図
符号の説明
1,72 圧縮機構
2 放熱器
3,74 膨張機構
4 ファン
5 蒸発器
6 給水ポンプ
7 給湯タンク
8,71 駆動源
9,75 軸
10 バイパス流路
11 バイパス弁
12 予減圧弁
20 吐出温度検知手段
21 第1操作器
30 蒸発温度検知手段
31 吸入温度検知手段
32 第2操作器
40 第3操作器
50 第4操作器
60 第1四方弁
61 室外熱交換器
62 室外ファン
63 第2四方弁
64 室内熱交換器
65 室内ファン
73 補助圧縮機構
A 冷媒サイクル回路
B 給湯サイクル回路
C 室外機
D 室内機

Claims (19)

  1. 圧縮機構と膨張機構と駆動源とを一本の軸に連結するとともに、前記圧縮機構から吐出された冷媒を冷却する放熱器と、前記膨張機構から流出した冷媒を加熱する蒸発器とを備えた冷凍サイクル装置において、前記膨張機構をバイパスするバイパス流路と、前記バイパス流路上に設けられたバイパス弁と、前記膨張機構に流入する冷媒を減圧する予減圧弁と、前記バイパス弁と前記予減圧弁とを吐出温度または過熱度に基づいて制御する操作器とを備えたことを特徴とする冷凍サイクル装置。
  2. 圧縮機構と膨張機構と駆動源とを一本の軸に連結するとともに、前記圧縮機構から吐出された冷媒を冷却する放熱器と、前記膨張機構から流出した冷媒を加熱する蒸発器とを備えた冷凍サイクル装置において、前記膨張機構をバイパスするバイパス流路と、前記バイパス流路上に設けられたバイパス弁と、前記バイパス弁と前記駆動源の回転数とを吐出温度または過熱度に基づいて制御する操作器とを備えたことを特徴とする冷凍サイクル装置。
  3. 圧縮機構と膨張機構と駆動源とを一本の軸に連結するとともに、前記圧縮機構から吐出された冷媒を冷却する放熱器と、前記膨張機構から流出した冷媒を加熱する蒸発器とを備えた冷凍サイクル装置において、前記膨張機構をバイパスするバイパス流路と、前記バイパス流路上に設けられたバイパス弁と、前記蒸発器に送風するファンと、前記バイパス弁と前記ファンの回転数とを吐出温度または過熱度に基づいて制御する操作器とを備えたことを特徴とする冷凍サイクル装置。
  4. 圧縮機構と膨張機構と駆動源とを一本の軸に連結するとともに、前記圧縮機構から吐出された冷媒を冷却する放熱器と、前記膨張機構から流出した冷媒を加熱する蒸発器とを備えた冷凍サイクル装置において、前記圧縮機構と前記膨張機構の容積比を、冷凍サイクル装置の運転状態で前記放熱器と前記蒸発器のそれぞれの出口冷媒密度の比のうち最も大きくなる値と略一致させたことを特徴とする冷凍サイクル装置。
  5. 圧縮機構と膨張機構と駆動源とを一本の軸に連結するとともに、前記圧縮機構から吐出された冷媒を冷却する放熱器と、前記膨張機構から流出した冷媒を加熱する蒸発器とを備えた冷凍サイクル装置において、前記圧縮機構と前記膨張機構の容積比を、前記放熱器の出口の冷媒密度が最も大きくなる冷凍サイクル装置の運転状態での前記放熱器と前記蒸発器のそれぞれの出口冷媒密度の比と略一致させたことを特徴とする冷凍サイクル装置。
  6. 圧縮機構と膨張機構と駆動源とを一本の軸に連結するとともに、前記圧縮機構から吐出された冷媒を冷却する放熱器と、前記膨張機構から流出した冷媒を加熱する蒸発器とを備えた冷凍サイクル装置において、前記圧縮機構と前記膨張機構の容積比を、前記蒸発器の周囲温度が最も低く、かつ、前記放熱器に流入する水温が最も低く、かつ、前記放熱器から流出させる湯温が最も高くなる冷凍サイクル装置の運転状態での前記放熱器と前記蒸発器のそれぞれの出口冷媒密度の比と略一致させたことを特徴とする冷凍サイクル装置。
  7. 圧縮機構と膨張機構と駆動源とを一本の軸に連結するとともに、前記圧縮機構から吐出された冷媒を冷却する放熱器と、前記膨張機構から流出した冷媒を加熱する蒸発器とを備え、冷媒として二酸化炭素が用いられ、給湯機として使用される冷凍サイクル装置において、前記圧縮機構と前記膨張機構の容積比を10以上としたことを特徴とする冷凍サイクル装置。
  8. 圧縮機構と膨張機構と駆動源とを一本の軸に連結するとともに、前記圧縮機構から吐出された冷媒を冷却する放熱器と、前記膨張機構から流出した冷媒を加熱する蒸発器とを備えた冷凍サイクル装置において、前記圧縮機構と前記膨張機構の容積比を、前記蒸発器に送風される空気の温度が最も低く、かつ、前記放熱器に送風される空気の温度が最も低く、かつ、前記放熱器から吹き出される空気温度が最も高くなる冷凍サイクル装置の運転状態での前記放熱器と前記蒸発器のそれぞれの出口冷媒密度の比と略一致させたことを特徴とする冷凍サイクル装置。
  9. 圧縮機構と膨張機構と駆動源とを一本の軸に連結するとともに、前記圧縮機構から吐出された冷媒を冷却する放熱器と、前記膨張機構から流出した冷媒を加熱する蒸発器とを備え、冷媒として二酸化炭素が用いられ、空気調和機として使用される冷凍サイクル装置において、前記圧縮機構と前記膨張機構の容積比を8以上としたことを特徴とする冷凍サイクル装置。
  10. 圧縮機構と膨張機構と駆動源とを一本の軸に連結するとともに、前記圧縮機構から吐出された冷媒を冷却する放熱器と、前記膨張機構から流出した冷媒を加熱する蒸発器と、前記膨張機構をバイパスするバイパス流路と、前記バイパス流路上に設けられたバイパス弁と、前記膨張機構に流入する冷媒を減圧する予減圧弁とを備えた冷凍サイクル装置において、前記バイパス弁と前記予減圧弁とを吐出温度または過熱度に基づいて制御することを特徴とする冷凍サイクル装置の制御方法。
  11. 圧縮機構と膨張機構と駆動源とを一本の軸に連結するとともに、前記圧縮機構から吐出された冷媒を冷却する放熱器と、前記膨張機構から流出した冷媒を加熱する蒸発器と、前記膨張機構をバイパスするバイパス流路と、前記バイパス流路上に設けられたバイパス弁とを備えた冷凍サイクル装置において、前記バイパス弁と前記駆動源の回転数とを吐出温度または過熱度に基づいて制御することを特徴とする冷凍サイクル装置の制御方法。
  12. 圧縮機構と膨張機構と駆動源とを一本の軸に連結するとともに、前記圧縮機構から吐出された冷媒を冷却する放熱器と、前記膨張機構から流出した冷媒を加熱する蒸発器と、前記膨張機構をバイパスするバイパス流路と、前記バイパス流路上に設けられたバイパス弁と、前記蒸発器に送風するファンとを備えた冷凍サイクル装置において、前記バイパス弁と前記ファンの回転数とを吐出温度または過熱度に基づいて制御することを特徴とする冷凍サイクル装置の制御方法。
  13. 補助圧縮機構と膨張機構とを一本の軸に連結するとともに、冷媒を圧縮する圧縮機構と、前記圧縮機構から吐出された冷媒をさらに圧縮する補助圧縮機構と、前記補助圧縮機構から吐出された冷媒を冷却する放熱器と、前記膨張機構から流出した冷媒を加熱する蒸発器とを備えた冷凍サイクル装置において、前記膨張機構をバイパスするバイパス流路と、前記バイパス流路上に設けられたバイパス弁とを備えたことを特徴とする冷凍サイクル装置。
  14. 前記膨張機構に流入する冷媒を減圧する予減圧弁を備えたことを特徴とする請求項13に記載の冷凍サイクル装置。
  15. 前記バイパス弁と前記予減圧弁とを当該冷凍サイクル装置の吐出温度または過熱度に基づいて制御する操作器を備えたことを特徴とする請求項14に記載の冷凍サイクル装置。
  16. 前記補助圧縮機構と前記膨張機構の容積比を、冷凍サイクル装置の運転状態で前記放熱器と前記圧縮機構のそれぞれの出口冷媒密度の比のうち最も大きくなる値と略一致させたことを特徴とする請求項13に記載の冷凍サイクル装置。
  17. 前記補助圧縮機構と前記膨張機構の容積比を、前記放熱器の出口の冷媒密度が最も大きくなる冷凍サイクル装置の運転状態での前記放熱器と前記圧縮機構のそれぞれの出口冷媒密度の比と略一致させたことを特徴とする請求項13に冷凍サイクル装置。
  18. 前記補助圧縮機構と前記膨張機構の容積比を、前記蒸発器の周囲温度が最も低く、かつ、前記放熱器に流入する水温が最も低く、かつ、前記放熱器から流出させる湯温が最も高くなる冷凍サイクル装置の運転状態での前記放熱器と前記圧縮機構のそれぞれの出口冷媒密度の比と略一致させたことを特徴とする請求項13に記載の冷凍サイクル装置。
  19. 冷媒として二酸化炭素が用いられ、給湯機として使用される冷凍サイクル装置であって、前記補助圧縮機構と前記膨張機構の容積比を4以上としたことを特徴とする請求項13に記載の冷凍サイクル装置。
JP2004107079A 2004-03-31 2004-03-31 冷凍サイクル装置およびその制御方法 Expired - Fee Related JP3708536B1 (ja)

Priority Applications (2)

Application Number Priority Date Filing Date Title
JP2004107079A JP3708536B1 (ja) 2004-03-31 2004-03-31 冷凍サイクル装置およびその制御方法
CNB2005100628492A CN100513930C (zh) 2004-03-31 2005-03-31 冷冻循环装置及其控制方法

Applications Claiming Priority (1)

Application Number Priority Date Filing Date Title
JP2004107079A JP3708536B1 (ja) 2004-03-31 2004-03-31 冷凍サイクル装置およびその制御方法

Publications (2)

Publication Number Publication Date
JP3708536B1 JP3708536B1 (ja) 2005-10-19
JP2005291622A true JP2005291622A (ja) 2005-10-20

Family

ID=35049678

Family Applications (1)

Application Number Title Priority Date Filing Date
JP2004107079A Expired - Fee Related JP3708536B1 (ja) 2004-03-31 2004-03-31 冷凍サイクル装置およびその制御方法

Country Status (2)

Country Link
JP (1) JP3708536B1 (ja)
CN (1) CN100513930C (ja)

Cited By (12)

* Cited by examiner, † Cited by third party
Publication number Priority date Publication date Assignee Title
JP2007132622A (ja) * 2005-11-11 2007-05-31 Daikin Ind Ltd ヒートポンプ給湯装置
JP2007303709A (ja) * 2006-05-10 2007-11-22 Sanden Corp 冷凍サイクル
JP2007309565A (ja) * 2006-05-17 2007-11-29 Daikin Ind Ltd 給湯機
JP2008101837A (ja) * 2006-10-19 2008-05-01 Matsushita Electric Ind Co Ltd 冷凍サイクル装置およびその制御方法
EP1793182A3 (en) * 2005-11-30 2011-05-18 Panasonic Corporation Control method of refrigeration cycle apparatus
WO2012092274A1 (en) * 2010-12-30 2012-07-05 Scherer John S Refrigeration system controlled by refrigerant quality within evaporator
WO2013030896A1 (ja) 2011-09-01 2013-03-07 三菱電機株式会社 冷凍サイクル装置
US8511112B2 (en) 2009-06-02 2013-08-20 Mitsubishi Electric Corporation Refrigeration cycle apparatus
US9086230B2 (en) 2007-05-25 2015-07-21 Mitsubishi Electric Corporation Refrigeration cycle device
US9791188B2 (en) 2014-02-07 2017-10-17 Pdx Technologies Llc Refrigeration system with separate feedstreams to multiple evaporator zones
CN110953699A (zh) * 2018-09-26 2020-04-03 杭州三花研究院有限公司 一种空调系统及其控制方法
US11828507B2 (en) 2018-09-25 2023-11-28 Hangzhou Sanhua Research Institute Co., Ltd. Air conditioning system and control method therefor

Families Citing this family (15)

* Cited by examiner, † Cited by third party
Publication number Priority date Publication date Assignee Title
WO2008115227A1 (en) * 2007-03-16 2008-09-25 Carrier Corporation Refrigerant system with variable capacity expander
JP4827859B2 (ja) * 2008-01-08 2011-11-30 三菱電機株式会社 空気調和装置およびその運転方法
JP4906962B2 (ja) * 2008-05-22 2012-03-28 三菱電機株式会社 冷凍サイクル装置
EP2312238B1 (en) 2008-06-05 2018-09-12 Mitsubishi Electric Corporation Refrigeration cycle apparatus
US9353975B2 (en) * 2009-09-24 2016-05-31 Mitsubishi Electric Corporation Refrigeration cycle apparatus with an expander to recover power from refrigerant
WO2011117924A1 (ja) 2010-03-25 2011-09-29 三菱電機株式会社 冷凍サイクル装置及びその運転方法
JP4941581B2 (ja) * 2010-07-15 2012-05-30 ダイキン工業株式会社 ヒートポンプシステム
TWI444579B (zh) * 2011-11-09 2014-07-11 Ind Tech Res Inst 具熱回收功能之冷媒循環系統
JP6266942B2 (ja) * 2013-10-10 2018-01-24 日立ジョンソンコントロールズ空調株式会社 空気調和機
CN104296648A (zh) * 2014-09-12 2015-01-21 浙江万安科技股份有限公司 制动阀用位移传感器及其ebs制动阀
CN106839539A (zh) * 2017-03-02 2017-06-13 钟晓华 一种能量循环式空调节能技术
CN112229043A (zh) * 2020-10-19 2021-01-15 珠海格力电器股份有限公司 一种空调运行方法、装置、电子设备和计算机可读介质
CN112665098A (zh) * 2020-12-09 2021-04-16 珠海格力电器股份有限公司 空调管路压力控制方法、控制器以及空调器
CN112710071B (zh) * 2020-12-28 2022-07-26 宁波奥克斯电气股份有限公司 电子膨胀阀的调节速度控制方法、装置及多联机空调系统
CN115638531A (zh) * 2022-09-28 2023-01-24 浙江中广电器集团股份有限公司 一种热泵evi闪蒸罐空调系统及其防回液的控制方法

Family Cites Families (7)

* Cited by examiner, † Cited by third party
Publication number Priority date Publication date Assignee Title
US3934424A (en) * 1973-12-07 1976-01-27 Enserch Corporation Refrigerant expander compressor
US5467613A (en) * 1994-04-05 1995-11-21 Carrier Corporation Two phase flow turbine
US6112547A (en) * 1998-07-10 2000-09-05 Spauschus Associates, Inc. Reduced pressure carbon dioxide-based refrigeration system
JP2000320910A (ja) * 1999-05-11 2000-11-24 Bosch Automotive Systems Corp 冷凍サイクルの制御方法及びこの方法を用いた冷凍サイクル
JP2003074997A (ja) * 2001-09-04 2003-03-12 Sanyo Electric Co Ltd 超臨界冷凍装置
JP3952951B2 (ja) * 2003-01-08 2007-08-01 ダイキン工業株式会社 冷凍装置
US6968708B2 (en) * 2003-06-23 2005-11-29 Carrier Corporation Refrigeration system having variable speed fan

Cited By (18)

* Cited by examiner, † Cited by third party
Publication number Priority date Publication date Assignee Title
JP2007132622A (ja) * 2005-11-11 2007-05-31 Daikin Ind Ltd ヒートポンプ給湯装置
EP1793182A3 (en) * 2005-11-30 2011-05-18 Panasonic Corporation Control method of refrigeration cycle apparatus
JP2007303709A (ja) * 2006-05-10 2007-11-22 Sanden Corp 冷凍サイクル
JP2007309565A (ja) * 2006-05-17 2007-11-29 Daikin Ind Ltd 給湯機
JP2008101837A (ja) * 2006-10-19 2008-05-01 Matsushita Electric Ind Co Ltd 冷凍サイクル装置およびその制御方法
US9086230B2 (en) 2007-05-25 2015-07-21 Mitsubishi Electric Corporation Refrigeration cycle device
US8511112B2 (en) 2009-06-02 2013-08-20 Mitsubishi Electric Corporation Refrigeration cycle apparatus
US8646286B2 (en) 2010-12-30 2014-02-11 Pdx Technologies Llc Refrigeration system controlled by refrigerant quality within evaporator
WO2012092274A1 (en) * 2010-12-30 2012-07-05 Scherer John S Refrigeration system controlled by refrigerant quality within evaporator
US10365018B2 (en) 2010-12-30 2019-07-30 Pdx Technologies Llc Refrigeration system controlled by refrigerant quality within evaporator
WO2013030896A1 (ja) 2011-09-01 2013-03-07 三菱電機株式会社 冷凍サイクル装置
CN103765125A (zh) * 2011-09-01 2014-04-30 三菱电机株式会社 制冷循环装置
US9395105B2 (en) 2011-09-01 2016-07-19 Mitsubishi Electric Corporation Refrigeration cycle device
US9791188B2 (en) 2014-02-07 2017-10-17 Pdx Technologies Llc Refrigeration system with separate feedstreams to multiple evaporator zones
US11306951B2 (en) 2014-02-07 2022-04-19 Pdx Technologies Llc Refrigeration system with separate feedstreams to multiple evaporator zones
US11828507B2 (en) 2018-09-25 2023-11-28 Hangzhou Sanhua Research Institute Co., Ltd. Air conditioning system and control method therefor
CN110953699A (zh) * 2018-09-26 2020-04-03 杭州三花研究院有限公司 一种空调系统及其控制方法
CN110953699B (zh) * 2018-09-26 2021-05-18 杭州三花研究院有限公司 一种空调系统及其控制方法

Also Published As

Publication number Publication date
CN100513930C (zh) 2009-07-15
CN1677017A (zh) 2005-10-05
JP3708536B1 (ja) 2005-10-19

Similar Documents

Publication Publication Date Title
JP3708536B1 (ja) 冷凍サイクル装置およびその制御方法
JP3897681B2 (ja) 冷凍サイクル装置の高圧冷媒圧力の決定方法
USRE43312E1 (en) Refrigeration cycle apparatus
JP5349686B2 (ja) 冷凍サイクル装置
JP4321095B2 (ja) 冷凍サイクル装置
JP4670329B2 (ja) 冷凍空調装置、冷凍空調装置の運転制御方法、冷凍空調装置の冷媒量制御方法
JP5018496B2 (ja) 冷凍装置
JP5411643B2 (ja) 冷凍サイクル装置および温水暖房装置
JP4273493B2 (ja) 冷凍空調装置
JP2010164257A (ja) 冷凍サイクル装置及び冷凍サイクル装置の制御方法
JP6080939B2 (ja) 空気調和装置
JP2007218460A (ja) 冷凍サイクル装置および保冷庫
JP4156422B2 (ja) 冷凍サイクル装置
JP3870951B2 (ja) 冷凍サイクル装置およびその制御方法
JP2007093100A (ja) ヒートポンプ給湯機の制御方法及びヒートポンプ給湯機
JP2007212024A (ja) 冷凍サイクル装置および冷凍サイクル装置の制御方法
JP3863555B2 (ja) 冷凍サイクル装置
JP2010038408A (ja) 室外熱交換器及びこれを搭載した冷凍サイクル装置
JP4765675B2 (ja) 冷凍サイクル装置
JP4581795B2 (ja) 冷凍装置
JP4715650B2 (ja) 冷凍サイクル装置
KR100436606B1 (ko) 지열용 냉난방 최적시스템의 제어방법
JP2006194537A (ja) ヒートポンプ装置
JP2007187332A (ja) 冷凍サイクル装置
JP2006220356A (ja) 空気調和装置

Legal Events

Date Code Title Description
TRDD Decision of grant or rejection written
A01 Written decision to grant a patent or to grant a registration (utility model)

Free format text: JAPANESE INTERMEDIATE CODE: A01

Effective date: 20050726

A61 First payment of annual fees (during grant procedure)

Free format text: JAPANESE INTERMEDIATE CODE: A61

Effective date: 20050803

R150 Certificate of patent or registration of utility model

Free format text: JAPANESE INTERMEDIATE CODE: R150

FPAY Renewal fee payment (event date is renewal date of database)

Free format text: PAYMENT UNTIL: 20080812

Year of fee payment: 3

FPAY Renewal fee payment (event date is renewal date of database)

Free format text: PAYMENT UNTIL: 20090812

Year of fee payment: 4

FPAY Renewal fee payment (event date is renewal date of database)

Free format text: PAYMENT UNTIL: 20090812

Year of fee payment: 4

FPAY Renewal fee payment (event date is renewal date of database)

Free format text: PAYMENT UNTIL: 20100812

Year of fee payment: 5

FPAY Renewal fee payment (event date is renewal date of database)

Free format text: PAYMENT UNTIL: 20110812

Year of fee payment: 6

FPAY Renewal fee payment (event date is renewal date of database)

Free format text: PAYMENT UNTIL: 20110812

Year of fee payment: 6

FPAY Renewal fee payment (event date is renewal date of database)

Free format text: PAYMENT UNTIL: 20120812

Year of fee payment: 7

FPAY Renewal fee payment (event date is renewal date of database)

Free format text: PAYMENT UNTIL: 20130812

Year of fee payment: 8

FPAY Renewal fee payment (event date is renewal date of database)

Free format text: PAYMENT UNTIL: 20130812

Year of fee payment: 8

FPAY Renewal fee payment (event date is renewal date of database)

Free format text: PAYMENT UNTIL: 20140812

Year of fee payment: 9

LAPS Cancellation because of no payment of annual fees