JP3842002B2 - 可変吐出量燃料供給装置 - Google Patents

可変吐出量燃料供給装置 Download PDF

Info

Publication number
JP3842002B2
JP3842002B2 JP2000055335A JP2000055335A JP3842002B2 JP 3842002 B2 JP3842002 B2 JP 3842002B2 JP 2000055335 A JP2000055335 A JP 2000055335A JP 2000055335 A JP2000055335 A JP 2000055335A JP 3842002 B2 JP3842002 B2 JP 3842002B2
Authority
JP
Japan
Prior art keywords
fuel
valve
dead center
plunger
delivery pipe
Prior art date
Legal status (The legal status is an assumption and is not a legal conclusion. Google has not performed a legal analysis and makes no representation as to the accuracy of the status listed.)
Expired - Fee Related
Application number
JP2000055335A
Other languages
English (en)
Other versions
JP2001248515A (ja
Inventor
善彦 大西
正泰 宮嶋
Current Assignee (The listed assignees may be inaccurate. Google has not performed a legal analysis and makes no representation or warranty as to the accuracy of the list.)
Mitsubishi Electric Corp
Original Assignee
Mitsubishi Electric Corp
Priority date (The priority date is an assumption and is not a legal conclusion. Google has not performed a legal analysis and makes no representation as to the accuracy of the date listed.)
Filing date
Publication date
Application filed by Mitsubishi Electric Corp filed Critical Mitsubishi Electric Corp
Priority to JP2000055335A priority Critical patent/JP3842002B2/ja
Priority to US09/613,716 priority patent/US6343588B1/en
Priority to DE10038646A priority patent/DE10038646A1/de
Priority to FR0010521A priority patent/FR2805861B1/fr
Publication of JP2001248515A publication Critical patent/JP2001248515A/ja
Application granted granted Critical
Publication of JP3842002B2 publication Critical patent/JP3842002B2/ja
Anticipated expiration legal-status Critical
Expired - Fee Related legal-status Critical Current

Links

Images

Classifications

    • FMECHANICAL ENGINEERING; LIGHTING; HEATING; WEAPONS; BLASTING
    • F02COMBUSTION ENGINES; HOT-GAS OR COMBUSTION-PRODUCT ENGINE PLANTS
    • F02MSUPPLYING COMBUSTION ENGINES IN GENERAL WITH COMBUSTIBLE MIXTURES OR CONSTITUENTS THEREOF
    • F02M63/00Other fuel-injection apparatus having pertinent characteristics not provided for in groups F02M39/00 - F02M57/00 or F02M67/00; Details, component parts, or accessories of fuel-injection apparatus, not provided for in, or of interest apart from, the apparatus of groups F02M39/00 - F02M61/00 or F02M67/00; Combination of fuel pump with other devices, e.g. lubricating oil pump
    • F02M63/02Fuel-injection apparatus having several injectors fed by a common pumping element, or having several pumping elements feeding a common injector; Fuel-injection apparatus having provisions for cutting-out pumps, pumping elements, or injectors; Fuel-injection apparatus having provisions for variably interconnecting pumping elements and injectors alternatively
    • F02M63/0225Fuel-injection apparatus having a common rail feeding several injectors ; Means for varying pressure in common rails; Pumps feeding common rails
    • FMECHANICAL ENGINEERING; LIGHTING; HEATING; WEAPONS; BLASTING
    • F02COMBUSTION ENGINES; HOT-GAS OR COMBUSTION-PRODUCT ENGINE PLANTS
    • F02MSUPPLYING COMBUSTION ENGINES IN GENERAL WITH COMBUSTIBLE MIXTURES OR CONSTITUENTS THEREOF
    • F02M59/00Pumps specially adapted for fuel-injection and not provided for in groups F02M39/00 -F02M57/00, e.g. rotary cylinder-block type of pumps
    • F02M59/20Varying fuel delivery in quantity or timing
    • F02M59/36Varying fuel delivery in quantity or timing by variably-timed valves controlling fuel passages to pumping elements or overflow passages
    • F02M59/366Valves being actuated electrically
    • FMECHANICAL ENGINEERING; LIGHTING; HEATING; WEAPONS; BLASTING
    • F02COMBUSTION ENGINES; HOT-GAS OR COMBUSTION-PRODUCT ENGINE PLANTS
    • F02MSUPPLYING COMBUSTION ENGINES IN GENERAL WITH COMBUSTIBLE MIXTURES OR CONSTITUENTS THEREOF
    • F02M59/00Pumps specially adapted for fuel-injection and not provided for in groups F02M39/00 -F02M57/00, e.g. rotary cylinder-block type of pumps
    • F02M59/44Details, components parts, or accessories not provided for in, or of interest apart from, the apparatus of groups F02M59/02 - F02M59/42; Pumps having transducers, e.g. to measure displacement of pump rack or piston
    • FMECHANICAL ENGINEERING; LIGHTING; HEATING; WEAPONS; BLASTING
    • F02COMBUSTION ENGINES; HOT-GAS OR COMBUSTION-PRODUCT ENGINE PLANTS
    • F02MSUPPLYING COMBUSTION ENGINES IN GENERAL WITH COMBUSTIBLE MIXTURES OR CONSTITUENTS THEREOF
    • F02M59/00Pumps specially adapted for fuel-injection and not provided for in groups F02M39/00 -F02M57/00, e.g. rotary cylinder-block type of pumps
    • F02M59/44Details, components parts, or accessories not provided for in, or of interest apart from, the apparatus of groups F02M59/02 - F02M59/42; Pumps having transducers, e.g. to measure displacement of pump rack or piston
    • F02M59/46Valves
    • F02M59/462Delivery valves
    • FMECHANICAL ENGINEERING; LIGHTING; HEATING; WEAPONS; BLASTING
    • F02COMBUSTION ENGINES; HOT-GAS OR COMBUSTION-PRODUCT ENGINE PLANTS
    • F02MSUPPLYING COMBUSTION ENGINES IN GENERAL WITH COMBUSTIBLE MIXTURES OR CONSTITUENTS THEREOF
    • F02M59/00Pumps specially adapted for fuel-injection and not provided for in groups F02M39/00 -F02M57/00, e.g. rotary cylinder-block type of pumps
    • F02M59/44Details, components parts, or accessories not provided for in, or of interest apart from, the apparatus of groups F02M59/02 - F02M59/42; Pumps having transducers, e.g. to measure displacement of pump rack or piston
    • F02M59/46Valves
    • F02M59/466Electrically operated valves, e.g. using electromagnetic or piezoelectric operating means

Landscapes

  • Engineering & Computer Science (AREA)
  • Chemical & Material Sciences (AREA)
  • Combustion & Propulsion (AREA)
  • Mechanical Engineering (AREA)
  • General Engineering & Computer Science (AREA)
  • Physics & Mathematics (AREA)
  • Electromagnetism (AREA)
  • Fuel-Injection Apparatus (AREA)

Description

【0001】
【発明の属する技術分野】
この発明は、車両用の内燃機関、特に高圧の加圧燃料を要する筒内噴射用ガソリンエンジンに使用され、燃料噴射弁に供給する燃料の供給量を制御する可変吐出量燃料供給装置に関するものである。
【0002】
【従来の技術】
自動車用の内燃機関に使用される可変吐出量燃料供給装置は、内燃機関の各気筒に燃料を噴射する複数の燃料噴射弁と、これらの燃料噴射弁に燃料を供給するデリバリパイプと、このデリバリパイプに加圧燃料を供給する燃料ポンプと、この燃料ポンプに燃料タンクからの燃料を供給する低圧燃料ポンプと、燃料の噴射時期や噴射量および燃料ポンプの吐出量などを制御する制御手段などから構成され、また、燃料ポンプは、シリンダと、内燃機関のカムシャフトに設けられた駆動用カムに駆動され、シリンダ内を往復動して吸入行程では加圧室内に燃料を吸入し、吐出行程では加圧室内の燃料をデリバリパイプに圧送するプランジャと、加圧室内の加圧された燃料を所定のタイミングで低圧側にリリーフすることにより、加圧室からの吐出量を制御し、デリバリパイプの燃料圧を所定の圧力に制御する電磁弁などから構成されている。
【0003】
この電磁弁は例えば特開平11−200990号公報などに開示されているように、一般的には電磁弁への制御信号がない場合は弁が閉じている常閉の電磁弁が使用され、制御手段からの開弁信号に応じて開弁し、加圧室内の加圧された燃料を低圧側にリリーフするように構成されている。また、制御手段はデリバリパイプ内の燃料圧を検知し、燃料圧の変動に応じて開弁信号を電磁弁に与えて開弁するが、デリバリパイプ内の燃料圧が上昇するのは燃料ポンプの吐出行程であるから、吐出行程の途中で開弁信号が与えられ、吐出行程の終了と共に閉弁するように信号幅が形成されている。
【0004】
図4は、このような従来の可変吐出量燃料供給装置に使用される燃料ポンプの行程と電磁弁の動作タイミングとを説明する説明図であり、例えば特開平11−200990号公報などに開示されているものである。図のピストンリフト量は内燃機関の駆動用カムに駆動されて往復動するプランジャの移動量を示し、下死点から上死点までの行程が加圧行程であり、この行程のストロークに応じた量の燃料が加圧されて加圧室からデリバリパイプに圧送され、また、上死点から下死点までの行程が吸入行程であって、この吸入行程においては燃料タンクから加圧室内に燃料が導入される。
【0005】
図の各行程AないしDは、それぞれ燃料ポンプのプランジャの一周期の行程を示し、それぞれ特徴のある行程を抽出して示したものである。図に基づき従来の燃料ポンプの行程と電磁弁の動作とを説明すると、まず、行程Aは燃料ポンプの吐出量を全ストロークの50%のみ吐出した場合を示し、プランジャの吐出行程においてストロークの50%位置で開弁信号が与えられて電磁弁が開弁し、プランジャの上死点、すなわち、吐出行程の終了と共に開弁信号が終了して電磁弁が閉弁する状態を示している。また、行程Bは吐出量が75%のときに開弁信号が与えられた場合を示すもので、開弁信号は行程Aと同様に吐出行程の終了と共に終了する。
【0006】
行程Cは、内燃機関の高速低負荷時、例えば、エンジンブレーキ使用時の状態など、燃料ポンプの吐出量が多く燃料消費量が少ない場合を示し、このような場合にはデリバリパイプ内の燃料圧は所定値に維持されており、燃料ポンプからの吐出量が0%で、電磁弁によるリリーフ量が100%となり、プランジャの全行程期間にわたり開弁信号が与えられる。行程Dは燃料ポンプの吐出量が少なく燃料消費量が多い、例えば、内燃機関の低速高負荷時の場合などであり、この場合には吐出量を100%にするために開弁信号は与えられない。
【0007】
これらの各行程の内、吐出量が0%または100%の状態は高頻度で発生するものではなく、通常の使用状態では上記のように、開弁信号はプランジャの加圧行程の途上で印可され、上死点にて終了することになる。開弁信号の信号幅はデリバリパイプ内の燃料圧により決まるものであるから、内燃機関の回転数や負荷の状態により常に変動し、回転数や負荷が一定の場合においてもプランジャの各行程毎に変化し、制御手段は各行程毎に開弁時期と開弁信号幅とを演算して電磁弁に与える。
【0008】
【発明が解決しようとする課題】
従来の可変吐出量燃料供給装置では以上のような開弁信号が電磁弁に与えられていたが、内燃機関の始動直後などデリバリパイプの燃料圧が所定圧まで立上げ時期や、燃料ポンプの吐出量に対して燃料消費量が比較的大きい場合には、燃料圧が所定値に達するのがプランジャが上死点を通過する直前の極めて短い時間となることがあり、このような場合には開弁信号は短時間のパルス信号となる。一方、開弁信号に対する電磁弁の応答性には限界があるため、短時間のパルス信号に対しては電磁弁が追従できず、制御が不能になってデリバリパイプ内の燃料圧が不安定な状態になることがあった。特に、内燃機関の高速回転時にはプランジャの行程時間が短くなり、開弁信号の信号幅も短くなるので電磁弁の応答性は燃料ポンプの最高回転速度を制限するものであった。
【0009】
また、制御ユニットにも制御のバラツキがあるため、上記の従来の制御内容ではプランジャの上死点前の吐出行程中に弁が閉じてしまうことがあり、燃料ポンプが再度吐出することによりデリバリパイプ内の燃料圧が所定値より高くなるという問題を有していた。さらに、内燃機関のエンジンブレーキ使用時などの高速低負荷時では、燃料ポンプの吐出量に対して燃料消費が小さく、吐出量の0%が継続する場合があり、このような場合には電磁弁のコイルに対する通電が100%となる。電磁弁は応答性を向上させるためコイル抵抗を小さく設定するため、コイル温度が異常に上昇する問題が発生する。この温度上昇を抑制するには電磁弁のコイル抵抗をを大きくする必要があり、これは電磁弁の応答性をさらに悪化させるという問題を有するものであった。
【0010】
この発明はこのような課題を解決するためになされたもので、電磁弁の応答性や制御のバラツキに影響されることなく、常に安定した燃料圧の制御が可能であり、コイル温度が異常に上昇することのない可変吐出量燃料供給装置を得ることを目的とするものである。
【0011】
【課題を解決するための手段】
この発明に係わる可変吐出量燃料供給装置は、内燃機関の各気筒に燃料を噴射する燃料噴射弁と、これらの燃料噴射弁に加圧燃料を供給するデリバリパイプと、シリンダ内をプランジャが往復動することにより、燃料吸入通路から吸入弁を介して加圧室内に燃料を吸入して加圧し、吐出弁を介して加圧燃料をデリバリパイプに吐出する燃料ポンプと、この燃料ポンプの加圧室と燃料吸入通路とを連通するリリーフ通路に設けられ、開弁時に加圧室内の加圧燃料を燃料吸入通路にリリーフして加圧燃料のデリバリパイプへの吐出量を制御する電磁弁と、この電磁弁に開弁信号を与える制御手段とを備え、この制御手段から電磁弁に与えられる開弁信号が、電磁弁による加圧燃料のリリーフ量に関わらず、プランジャの上死点から下死点に向かう吸入行程中における上死点を経過した後の所定の一定位置において終了するように構成したものである。
【0012】
また、プランジャが上死点を通過してから少なくとも電磁弁の応答時間が経過した後に開弁信号が終了するように構成したものである。
【0013】
【発明の実施の形態】
実施の形態1.
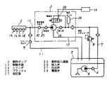
図1はこの発明の実施の形態1の可変吐出量燃料供給装置の燃料ポンプと電磁弁との動作タイミングを説明する動作説明図、図2は可変吐出量燃料供給装置の構成を示す系統図、図3は燃料ポンプの断面図である。図2において、1aないし1dは内燃機関の各気筒に設けられた燃料噴射弁、2は加圧された燃料を保持して燃料噴射弁1aないし1dに燃料を供給するデリバリパイプ、3はデリバリパイプ2に燃料経路10を介して加圧された燃料を供給する燃料ポンプ、4は燃料タンク5から燃料経路7を経由して燃料ポンプ3に燃料を供給する低圧燃料ポンプ、6は燃料経路7に設けられたエンジン停止時に燃圧経路7内の燃圧を一定時間保持するチェックバルブ、8は燃料経路7の圧力制御用の低圧レギュレータ、9はデリバリパイプ2の燃料圧が所定値を越えたときに燃料経路10から燃料経路11を介して燃料タンク5に燃料をリリーフするチェックバルブ、12は燃料ポンプ3から燃料タンク5に燃料を戻すリターン経路、13は燃料圧を制御する制御手段である。
【0014】
図3の燃料ポンプ3において、14はシリンダ、15は図示しないカムシャフトの駆動カムにローラ16を介して駆動され、シリンダ14内を往復動して加圧室17内に燃料を吸入し、加圧するプランジャ、18はプランジャ15を常時加圧室17が拡大する方向に付勢するバネ、19はローラ16を図示しないカムシャフト側に付勢するバネ、20はシリンダ14とプランジャ15との間から漏出する燃料をシールする金属製のベローズで、金属製のベローズ20内に漏出した燃料はリターン通路21と図2のリターン経路12とを介して燃料タンク5に戻される。22は低圧ダンパ23を有する燃料吸入口、24は図2の燃料経路10を介してデリバリパイプ2に接続される燃料吐出口であり、燃料吸入口22は燃料吸入通路25と例えばリードバルブなどの逆止弁にて構成される吸入弁26とを介して加圧室17に連通し、燃料吐出口24は吐出弁27を介して加圧室17に連通する。
【0015】
28は制御手段13からの開弁信号により開弁する常閉の電磁弁であり、弁体29と弁座30とからなる弁部は加圧室17から燃料吸入通路25に連通するリリーフ通路31を開閉するように設けられ、電磁弁28が開弁することにより加圧室17内の加圧された燃料がリリーフ通路31を経由して燃料吸入通路25にリリーフされるように構成されている。燃料ポンプ3は内燃機関に装着され、内燃機関のカムシャフトに設けられたポンプ駆動用のカムにより駆動され、内燃機関の回転に伴って燃料を加圧してデリバリパイプ2に圧送する。また、制御手段13には図示しないセンサ類から内燃機関の回転速度や、カムシャフトの回転角およびデリバリパイプ2の燃料圧などが入力され、電磁弁28に開弁信号を与えるように構成されている。
【0016】
このように構成されたこの発明の実施の形態1の可変吐出量燃料供給装置において、まず、内燃機関のキースイッチがオンされると電動の低圧燃料ポンプ4が作動して燃料タンク5より燃料ポンプ3に燃料が供給される。続いて内燃機関の始動操作と共に燃料ポンプ3が駆動され、プランジャ15の吸入行程では吐出弁27が閉じて吸入弁26が開き、燃料が燃料吸入口22と燃料吸入通路25とを介して加圧室17内に吸入され、プランジャ15の吐出行程では吸入弁26が閉じて吐出弁27が開き、加圧された燃料が燃料吐出口24から燃料経路10を通ってデリバリパイプ2に圧送される。また、エンジン停止時に燃料ポンプ3内の燃料圧は低下するが、デリバリパイプ2内の燃料圧は燃圧保持バルブ32が閉じることにより一定時間保持される。
【0017】
プランジャ15の往復動は内燃機関の回転速度と共に高くなり、デリバリパイプ2内の燃料圧が所定値に達すると制御手段13がこれを検知して電磁弁28に開弁信号を与え、弁を開いて高燃料圧の加圧室17を低燃料圧の燃料吸入通路25に連通させ、燃料をリリーフすることにより加圧室17からデリバリパイプ2に対する燃料の圧送を停止し、デリバリパイプ2内の燃料圧を一定値に保つ。このときの制御手段13の制御動作は次のように行われる。
【0018】
図1はこの制御動作の内容を示すもので、制御手段13からの開弁信号は図1に示すように、開弁信号の印可はデリバリパイプ2の燃料圧の検出値により決定されるが、終了位置はプランジャ15が上死点位置を経過した後の所定の位置とされる。図1の各行程AないしDはそれぞれ特徴のある行程を抽出して示したものであり、まず、行程Aはデリバリパイプ2内の燃料圧がプランジャ15の全ストロークの50%を吐出することによりデリバリパイプ2内の燃料圧が所定圧に達した場合を示し、この場合には、プランジャ15が下死点から上死点までのストロークの50%位置にて開弁信号が印加されて電磁弁28が開き、この開弁信号はプランジャ15の上死点過ぎの所定の位置まで継続される。プランジャの吐出期間は下死点から上死点までの間であるから、この場合の燃料リリーフ量は全ストロークの50%となる。
【0019】
また、行程Bはデリバリパイプ2内の燃料圧がプランジャ15の全ストロークの75%を吐出することにより、デリバリパイプ2内の燃料圧が所定圧に達した場合を示し、プランジャ15が下死点から上死点までのストロークの75%位置にて開弁信号が印可され、この開弁信号は行程Aの場合と同様にプランジャ15の上死点過ぎの所定の位置まで継続される。行程Cはデリバリパイプ2の燃料圧が所定値を満足しており、吐出量が0%でよいと判定された場合を示し、プランジャ15が下死点位置にて開弁信号が印可され、この開弁信号は行程Aおよび行程Bの場合と同様にプランジャ15の上死点過ぎの所定の位置まで継続される。
【0020】
行程Dはデリバリパイプ2内の燃料圧が低く、また燃料消費量が多い場合のように、吐出量が100%必要な状態を示し、この場合には圧力制御のためのリリーフは必要でないのでプランジャ15の上死点、または、上死点を誤差吸収分過ぎた位置にて開弁信号が印可され、行程Aないし行程Cの場合と同様にプランジャ15の上死点過ぎの所定の位置まで継続される。そして、この開弁信号の終了時点、すなわち、上死点過ぎの所定の位置は、例えば上死点から下死点までのストロークに対して所定の率で決定されるか、または、図1の行程Dに示すように電磁弁28の応答性のバラツキと制御ユニット13の制御のバラツキを補償し得る最小時間以上に設定される。
【0021】
制御動作を以上のように設定することにより、開弁信号幅を常に電磁弁28の応答性に必要なパルス幅以上に設定できることになり、また、制御のバラツキがあってもプランジャ15が上死点を過ぎた後に閉弁動作することになるので内燃機関の全回転域において安定した吐出量制御が可能になり、また、応答性の悪い電磁弁でも使用することが可能になる。さらに、電磁弁の応答性により限界があった内燃機関の回転速度のより高い領域までの制御ができることになると共に、電磁弁28のコイルには従来のような100%通電がなく、温度上昇を抑制して応答性の向上を可能とすることができる。
【0022】
【発明の効果】
以上に説明したようにこの発明の可変吐出量燃料供給装置によれば、電磁弁による加圧燃料のリリーフ量に関わらず、電磁弁の開弁時間を燃料ポンプのプランジャが上死点を過ぎた後、所定の一定位置まで継続されるようにし、この位置を電磁弁の応答性や制御のバラツキを加味して決定するようにしたので、燃料圧が安定して制御できると共に、電磁弁のコイルの温度上昇が抑制できて余裕のある設計が可能になり、また、より高速域までの制御に対応できて内燃機関の高速回転化を可能にする他、制御ユニットの制御精度や電磁弁の応答性を必要以上に向上させる必要がなくなるなど、優れた可変吐出量燃料供給装置を得ることができるものである。
【図面の簡単な説明】
【図1】 この発明の実施の形態1の可変吐出量燃料供給装置の動作説明図である。
【図2】 この発明の実施の形態1の可変吐出量燃料供給装置の構成を示す系統図である。
【図3】 この発明の実施の形態1の可変吐出量燃料供給装置に使用する燃料ポンプの構成を示す断面図である。
【図4】 従来の可変吐出量燃料供給装置の動作説明図である。
【符号の説明】
1a、1b、1c、1d 燃料噴射弁、2 デリバリパイプ、
3 燃料ポンプ、4 低圧燃料ポンプ、5 燃料タンク、
6、9 チェックバルブ、8 低圧レギュレータ
10,11 燃料経路、13 制御手段、14 シリンダ、
15 プランジャ、17 加圧室、18,19 バネ、
20 ベローズ、22 燃料吸入口、24 燃料吐出口、
25 燃料吸入通路、26 吸入弁、27 吐出弁、28 電磁弁、
29 弁体、30 弁座、31 リリーフ通路、32 燃圧保持バルブ。

Claims (2)

  1. 内燃機関の各気筒に燃料を噴射する燃料噴射弁、これらの燃料噴射弁に加圧燃料を供給するデリバリパイプ、シリンダ内をプランジャが往復動することにより、燃料吸入通路から吸入弁を介して加圧室内に燃料を吸入して加圧し、吐出弁を介して加圧燃料を前記デリバリパイプに吐出する燃料ポンプ、この燃料ポンプの前記加圧室と前記燃料吸入通路とを連通するリリーフ通路に設けられ、開弁時に前記加圧室内の加圧燃料を前記燃料吸入通路にリリーフして加圧燃料のデリバリパイプへの吐出量を制御する電磁弁、この電磁弁に開弁信号を与える制御手段を備え、この制御手段から前記電磁弁に与えられる開弁信号が、電磁弁による加圧燃料のリリーフ量に関わらず、前記プランジャの上死点から下死点に向かう吸入行程中におけるプランジャが上死点を経過した後の所定の一定位置において終了するように構成されたことを特徴とする可変吐出量燃料供給装置。
  2. プランジャが上死点を通過してから少なくとも電磁弁の応答時間が経過した後に開弁信号が終了するように構成したことを特徴とする請求項1に記載の可変吐出量燃料供給装置。
JP2000055335A 2000-03-01 2000-03-01 可変吐出量燃料供給装置 Expired - Fee Related JP3842002B2 (ja)

Priority Applications (4)

Application Number Priority Date Filing Date Title
JP2000055335A JP3842002B2 (ja) 2000-03-01 2000-03-01 可変吐出量燃料供給装置
US09/613,716 US6343588B1 (en) 2000-03-01 2000-07-11 Variable delivery fuel supply device
DE10038646A DE10038646A1 (de) 2000-03-01 2000-08-08 Variable Kraftstoffzuführvorrichtung
FR0010521A FR2805861B1 (fr) 2000-03-01 2000-08-10 Dispositif d'alimentation de carburant a debit variable

Applications Claiming Priority (1)

Application Number Priority Date Filing Date Title
JP2000055335A JP3842002B2 (ja) 2000-03-01 2000-03-01 可変吐出量燃料供給装置

Publications (2)

Publication Number Publication Date
JP2001248515A JP2001248515A (ja) 2001-09-14
JP3842002B2 true JP3842002B2 (ja) 2006-11-08

Family

ID=18576476

Family Applications (1)

Application Number Title Priority Date Filing Date
JP2000055335A Expired - Fee Related JP3842002B2 (ja) 2000-03-01 2000-03-01 可変吐出量燃料供給装置

Country Status (4)

Country Link
US (1) US6343588B1 (ja)
JP (1) JP3842002B2 (ja)
DE (1) DE10038646A1 (ja)
FR (1) FR2805861B1 (ja)

Families Citing this family (17)

* Cited by examiner, † Cited by third party
Publication number Priority date Publication date Assignee Title
JP3630407B2 (ja) * 2000-08-31 2005-03-16 三菱電機株式会社 高圧燃料供給装置
ITTO20001227A1 (it) 2000-12-29 2002-06-29 Fiat Ricerche Impianto di iniezione a collettore comune per un motore a combustioneinterna, avente un dispositivo di predosaggio del combustibile.
ITTO20001228A1 (it) * 2000-12-29 2002-06-29 Fiat Ricerche Impianto di iniezione del combustibile per un motore a combustione interna.
GB0210753D0 (en) * 2002-05-10 2002-06-19 Delphi Tech Inc Fuel pump
EP1873382B1 (en) * 2002-06-20 2010-05-26 Hitachi, Ltd. Control device of high-pressure fuel pump of internal combustion engine
JP4101802B2 (ja) 2002-06-20 2008-06-18 株式会社日立製作所 内燃機関の高圧燃料ポンプ制御装置
ITBO20040322A1 (it) * 2004-05-20 2004-08-20 Magneti Marelli Powertrain Spa Metodo ed impianto per l'iniezione diretta di carburante in un motore a combustione interna
ITBO20040323A1 (it) * 2004-05-20 2004-08-20 Magneti Marelli Powertrain Spa Metodo di iniezione diretta di carburante in un motore a combustione interna
EP1657430B1 (en) * 2004-11-12 2008-05-07 C.R.F. Società Consortile per Azioni An accumulation volume fuel injection system for an internal combustion engine
DE102005014093A1 (de) * 2005-03-29 2006-10-05 Robert Bosch Gmbh Zweipunktregelung einer Hochdruckpumpe für direkteinspritzende Ottomotoren
JP4672640B2 (ja) * 2006-11-30 2011-04-20 三菱重工業株式会社 エンジンの燃料噴射装置及び運転方法
DE602007009109D1 (de) * 2007-09-21 2010-10-21 Magneti Marelli Spa Steuerverfahren für ein Common-Rail Einspritzsystem mit einem Absperrventil zur Steuerung des Flusses einer Hochdruckbrennstoffpumpe
ATE460582T1 (de) * 2007-09-26 2010-03-15 Magneti Marelli Spa Verfahren zur steuerung eines common-rail- direkteinspritzungsystems mit einer hochdruckkraftstoffpumpe
EP2241744A1 (en) * 2009-04-15 2010-10-20 Delphi Technologies Holding S.à.r.l. Common Rail Fuel Pump and Control Method for a Common Rail Fuel Pump
EP2402584A1 (en) * 2010-06-30 2012-01-04 Hitachi Ltd. Method and control apparatus for controlling a high-pressure fuel supply pump
US20130312706A1 (en) * 2012-05-23 2013-11-28 Christopher J. Salvador Fuel system having flow-disruption reducer
WO2018081115A1 (en) * 2016-10-24 2018-05-03 Cummins Inc. Fuel pump pressure control structure and methodology

Family Cites Families (12)

* Cited by examiner, † Cited by third party
Publication number Priority date Publication date Assignee Title
DE3633107A1 (de) * 1986-04-10 1987-10-15 Bosch Gmbh Robert Kraftstoffeinspritzvorrichtung fuer brennkraftmaschinen
EP0307947B1 (en) * 1987-09-16 1993-11-18 Nippondenso Co., Ltd. Variable discharge high pressure pump
US5058553A (en) * 1988-11-24 1991-10-22 Nippondenso Co., Ltd. Variable-discharge high pressure pump
EP0563760B2 (en) * 1992-03-26 1999-05-12 Zexel Corporation Fuel-injection device
DE4407166C1 (de) * 1994-03-04 1995-03-16 Daimler Benz Ag Kraftstoffeinspritzanlage für eine Brennkraftmaschine
JPH10176625A (ja) 1996-12-19 1998-06-30 Unisia Jecs Corp プランジャポンプ
JP3818607B2 (ja) * 1997-01-27 2006-09-06 株式会社小松製作所 カム駆動式の電子制御ユニットインジェクタの制御装置及びその制御方法
JP3999855B2 (ja) * 1997-09-25 2007-10-31 三菱電機株式会社 燃料供給装置
JP3471587B2 (ja) * 1997-10-27 2003-12-02 三菱電機株式会社 筒内噴射用高圧燃料ポンプ
JPH11200990A (ja) 1998-01-07 1999-07-27 Unisia Jecs Corp 燃料噴射制御装置
JP2000055335A (ja) 1998-08-13 2000-02-22 Nittetu Chemical Engineering Ltd 廃液の処理方法
JP2000345901A (ja) * 1999-05-31 2000-12-12 Isuzu Motors Ltd 電子燃料噴射装置

Also Published As

Publication number Publication date
US6343588B1 (en) 2002-02-05
JP2001248515A (ja) 2001-09-14
FR2805861B1 (fr) 2006-02-03
DE10038646A1 (de) 2001-09-27
FR2805861A1 (fr) 2001-09-07

Similar Documents

Publication Publication Date Title
JP3842002B2 (ja) 可変吐出量燃料供給装置
US7757667B2 (en) Control device of high-pressure fuel pump of internal combustion engine
KR100373616B1 (ko) 고압 연료 펌프 및 고압 연료 펌프용 캠
US7552720B2 (en) Fuel pump control for a direct injection internal combustion engine
JP4442048B2 (ja) 内燃機関の高圧燃料供給装置
JP2001248517A (ja) 可変吐出量燃料供給装置
JP2002115623A (ja) 可変吐出量燃料供給装置
US7198034B2 (en) Method and system for the direct injection of fuel into an internal combustion engine
US9062625B2 (en) Fuel control system and fuel control method of a gasoline direct injection engine
JP3819208B2 (ja) 可変吐出量燃料供給装置
US6959694B2 (en) Fuel injection system for an internal combustion engine
US7063073B2 (en) Method for the direct injection of fuel into an internal combustion engine
JP2004156574A (ja) コモンレール(cr)燃料噴射システムの作動油損失・油圧変動低減構造
JPH1077892A (ja) エンジン用蓄圧式燃料供給装置
JP2006017111A (ja) 内燃機関燃料噴射装置における圧力/流れを調節するための装置
JP2639036B2 (ja) 可変吐出量高圧ポンプ
WO2001007779A1 (en) High-pressure fuel pump and fuel feed method
JPS5951156A (ja) 内燃機関の燃料噴射装置
JP4296732B2 (ja) 筒内噴射式内燃機関の始動時制御装置
EP1873382B1 (en) Control device of high-pressure fuel pump of internal combustion engine
JP4404056B2 (ja) 内燃機関用燃料噴射装置
JP4389417B2 (ja) 筒内噴射式内燃機関の燃料供給装置
JPH088277Y2 (ja) 電子制御燃料噴射装置
JPH10141176A (ja) 可変吐出量高圧ポンプおよびそれを用いた燃料噴射装置
JP2007162642A (ja) 内燃機関の高圧燃料ポンプ

Legal Events

Date Code Title Description
A131 Notification of reasons for refusal

Free format text: JAPANESE INTERMEDIATE CODE: A131

Effective date: 20051227

A521 Written amendment

Free format text: JAPANESE INTERMEDIATE CODE: A523

Effective date: 20060221

A131 Notification of reasons for refusal

Free format text: JAPANESE INTERMEDIATE CODE: A131

Effective date: 20060418

A521 Written amendment

Free format text: JAPANESE INTERMEDIATE CODE: A523

Effective date: 20060529

TRDD Decision of grant or rejection written
A01 Written decision to grant a patent or to grant a registration (utility model)

Free format text: JAPANESE INTERMEDIATE CODE: A01

Effective date: 20060801

A61 First payment of annual fees (during grant procedure)

Free format text: JAPANESE INTERMEDIATE CODE: A61

Effective date: 20060809

FPAY Renewal fee payment (event date is renewal date of database)

Free format text: PAYMENT UNTIL: 20090818

Year of fee payment: 3

FPAY Renewal fee payment (event date is renewal date of database)

Free format text: PAYMENT UNTIL: 20100818

Year of fee payment: 4

FPAY Renewal fee payment (event date is renewal date of database)

Free format text: PAYMENT UNTIL: 20110818

Year of fee payment: 5

FPAY Renewal fee payment (event date is renewal date of database)

Free format text: PAYMENT UNTIL: 20110818

Year of fee payment: 5

FPAY Renewal fee payment (event date is renewal date of database)

Free format text: PAYMENT UNTIL: 20120818

Year of fee payment: 6

FPAY Renewal fee payment (event date is renewal date of database)

Free format text: PAYMENT UNTIL: 20120818

Year of fee payment: 6

FPAY Renewal fee payment (event date is renewal date of database)

Free format text: PAYMENT UNTIL: 20130818

Year of fee payment: 7

LAPS Cancellation because of no payment of annual fees