JP2010012467A - 廃水及び汚泥の処理装置 - Google Patents
廃水及び汚泥の処理装置 Download PDFInfo
- Publication number
- JP2010012467A JP2010012467A JP2009206963A JP2009206963A JP2010012467A JP 2010012467 A JP2010012467 A JP 2010012467A JP 2009206963 A JP2009206963 A JP 2009206963A JP 2009206963 A JP2009206963 A JP 2009206963A JP 2010012467 A JP2010012467 A JP 2010012467A
- Authority
- JP
- Japan
- Prior art keywords
- sludge
- map
- pipe
- hydrocyclone
- concentration
- Prior art date
- Legal status (The legal status is an assumption and is not a legal conclusion. Google has not performed a legal analysis and makes no representation as to the accuracy of the status listed.)
- Granted
Links
Images
Classifications
-
- C—CHEMISTRY; METALLURGY
- C02—TREATMENT OF WATER, WASTE WATER, SEWAGE, OR SLUDGE
- C02F—TREATMENT OF WATER, WASTE WATER, SEWAGE, OR SLUDGE
- C02F11/00—Treatment of sludge; Devices therefor
- C02F11/02—Biological treatment
- C02F11/04—Anaerobic treatment; Production of methane by such processes
-
- B—PERFORMING OPERATIONS; TRANSPORTING
- B01—PHYSICAL OR CHEMICAL PROCESSES OR APPARATUS IN GENERAL
- B01D—SEPARATION
- B01D9/00—Crystallisation
- B01D9/0036—Crystallisation on to a bed of product crystals; Seeding
-
- B—PERFORMING OPERATIONS; TRANSPORTING
- B01—PHYSICAL OR CHEMICAL PROCESSES OR APPARATUS IN GENERAL
- B01D—SEPARATION
- B01D9/00—Crystallisation
- B01D9/0059—General arrangements of crystallisation plant, e.g. flow sheets
-
- C—CHEMISTRY; METALLURGY
- C02—TREATMENT OF WATER, WASTE WATER, SEWAGE, OR SLUDGE
- C02F—TREATMENT OF WATER, WASTE WATER, SEWAGE, OR SLUDGE
- C02F1/00—Treatment of water, waste water, or sewage
- C02F1/52—Treatment of water, waste water, or sewage by flocculation or precipitation of suspended impurities
- C02F1/5236—Treatment of water, waste water, or sewage by flocculation or precipitation of suspended impurities using inorganic agents
- C02F1/5254—Treatment of water, waste water, or sewage by flocculation or precipitation of suspended impurities using inorganic agents using magnesium compounds and phosphoric acid for removing ammonia
-
- C—CHEMISTRY; METALLURGY
- C02—TREATMENT OF WATER, WASTE WATER, SEWAGE, OR SLUDGE
- C02F—TREATMENT OF WATER, WASTE WATER, SEWAGE, OR SLUDGE
- C02F1/00—Treatment of water, waste water, or sewage
- C02F1/38—Treatment of water, waste water, or sewage by centrifugal separation
-
- C—CHEMISTRY; METALLURGY
- C02—TREATMENT OF WATER, WASTE WATER, SEWAGE, OR SLUDGE
- C02F—TREATMENT OF WATER, WASTE WATER, SEWAGE, OR SLUDGE
- C02F2101/00—Nature of the contaminant
- C02F2101/10—Inorganic compounds
- C02F2101/105—Phosphorus compounds
-
- C—CHEMISTRY; METALLURGY
- C02—TREATMENT OF WATER, WASTE WATER, SEWAGE, OR SLUDGE
- C02F—TREATMENT OF WATER, WASTE WATER, SEWAGE, OR SLUDGE
- C02F2209/00—Controlling or monitoring parameters in water treatment
- C02F2209/06—Controlling or monitoring parameters in water treatment pH
Landscapes
- Chemical & Material Sciences (AREA)
- Life Sciences & Earth Sciences (AREA)
- Engineering & Computer Science (AREA)
- Chemical Kinetics & Catalysis (AREA)
- Crystallography & Structural Chemistry (AREA)
- Organic Chemistry (AREA)
- Water Supply & Treatment (AREA)
- Environmental & Geological Engineering (AREA)
- Hydrology & Water Resources (AREA)
- Molecular Biology (AREA)
- Oil, Petroleum & Natural Gas (AREA)
- Health & Medical Sciences (AREA)
- General Chemical & Material Sciences (AREA)
- Inorganic Chemistry (AREA)
- Treatment Of Sludge (AREA)
- Removal Of Specific Substances (AREA)
- Cyclones (AREA)
- Purification Treatments By Anaerobic Or Anaerobic And Aerobic Bacteria Or Animals (AREA)
- Combined Means For Separation Of Solids (AREA)
Abstract
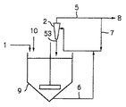
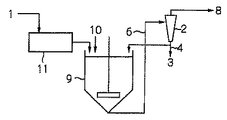
【解決手段】汚泥1、又は汚泥の濃縮又は脱水処理による分離水からそれに含まれる結晶を分離する装置において、前記汚泥1又は分離水を投入し結晶を分離する液体サイクロン2と、前記液体サイクロン2の溢流上昇管5より流出した汚泥1又は分離水を、前記液体サイクロンの汚泥又は分離水の投入部に返送する返送管7とを設けたことを特徴とする結晶の分離装置。
【選択図】図1
Description
前記汚泥又は分離水を投入し結晶を分離する液体サイクロンと、
前記液体サイクロンの溢流上昇管より流出した汚泥又は分離水を、前記液体サイクロンの汚泥又は分離水の投入部に返送する返送管Aとを設けた
ことを特徴とする結晶の分離装置。
さらに、前記液体サイクロンで分離した結晶の一部又は全量を、晶析リアクタに返送する返送管Bを設けた
ことを特徴とする上記第1項に記載の結晶の分離装置。
前記汚泥又は分離水に薬品を添加することによって結晶を析出させる晶析リアクタと、
前記晶析リアクタで処理した汚泥又は分離水を投入し結晶を分離する液体サイクロンと、
前記液体サイクロンの溢流上昇管より流出した汚泥又は分離水を、前記晶析リアクタに返送する返送管Cを設けた
ことを特徴とする結晶の分離装置。
ことを特徴とする上記第3項に記載の結晶の分離装置。
ことを特徴とする上記第3項又は第4項に記載の結晶の分離装置。
前記晶析リアクタに供給する前記汚泥又は原水の供給量をQ1、
前記晶析リアクタに添加する薬品量をQ2、
前記液体サイクロンで分離した結晶を晶析リアクタに返送する返送量をQ3、
該引抜き管より結晶を引抜く量をQ4、
とした場合に、Q1+Q2+Q3<Q4である
ことを特徴とする上記第2項乃至第5項のいずれかに記載の結晶の分離装置。
前記汚泥又は分離水に薬品を添加することによって結晶を析出させる晶析リアクタと、
前記晶析リアクタで処理した汚泥又は分離水を投入し、結晶を分離する液体サイクロンを並列に複数設け、
さらに、前記液体サイクロンで分離又は濃縮した結晶の一部又は全量を、晶析リアクタに返送する返送管Bを設けた、
ことを特徴とする結晶の分離装置。
前記流量計の測定値と、予め設定された流量範囲と、前記液体サイクロンの稼働台数の関係とから稼動させる液体サイクロンの台数を決定する手段を有する
ことを特徴とする上記第10項に記載の結晶の分離装置。
前記汚泥濃度計の検出値に応じて前記液体サイクロンの稼動台数を決定する手段を有する
ことを特徴とする上記第10項に記載の結晶の分離装置。
前記晶析リアクタ及び前記液体サイクロンにより処理した汚泥又は分離水のリン濃度及びpH値をモニタリングする手段と、
前記モニタリング手段により測定したリン濃度及びpH値に基づいて過飽和度比を演算する手段と、
前記過飽和度比に応じてマグネシウムの添加量及び液体サイクロンの稼働台数を決定する手段とを有する
ことを特徴とする上記第10項に記載の結晶の分離装置。
Q1+Q2+Q3<Q4
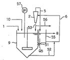
に保つことが好ましい。この関係を保つことで、返送管51を通る返送水量Q5の流れ方向を、晶析リアクタ9に向かう方向に維持することができ、晶析リアクタ9内のMAP粒子が循環水流出管を通して流出することを防ぐことができる。
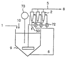
液体サイクロンを複数台並列に設置した場合、例えば、図8に示すように、液体サイクロンの稼働台数を、原水流量に応じて制御することができる。具体的には、原汚泥1の供給管に流量計71を設置して晶析リアクタ9への原汚泥の流入量をモニタリングして、予め設定された流量範囲と液体サイクロン2の稼働台数の関係から、各液体サイクロン2の流入部に設置されたポンプの稼動台数を決めることにより液体サイクロン2の稼働台数を決定することができる。このようにすることで、原汚泥の流入量の変動があった場合でも、晶析リアクタ9内を所望のMAP濃度に維持することが可能となる。
ここで、SPはMAPの溶解度積を示し、10-12.6(一般水質化学;共立出版株式会社)である。[Mg2+]、[NH3 +]は各イオンのモル濃度を示し、pHによって濃度が変化するので、過飽和度比を演算する未知数は4つとなる。他の過飽和度の表し方としては、
過飽和度=([Mg2+][NH3 +][PO4 3-])(1/3)/SP(1/3)・・・(2)
や、
過飽和度=[Mg2+][NH3 +][PO4 3-]―SP・・・(3)
などがあり、いずれも、溶解度積からのずれを指標としている。ここでは式(1)の過飽和度比を指標として演算を行う。
即ち、本発明の他の形態は以下の通りである。
前記消化汚泥を脱炭酸する装置と、
前記消化汚泥中のし渣を除去する除去装置とを備え、
前記脱炭酸する装置と除去装置とを経た前記消化汚泥からリン酸マグネシウムアンモニウムを含む結晶を分離又は濃縮する装置を備える
ことを特徴とする消化汚泥の処理装置。
前記消化汚泥からリン酸マグネシウムアンモニウムを析出させる晶析リアクタと、
前記消化汚泥中のし渣を除去する除去装置とを備え、
前記晶析リアクタとし渣除去装置とを経た前記消化汚泥からリン酸マグネシウムアンモニウムを含む結晶を分離又は濃縮する装置を備える
ことを特徴とする消化汚泥の処理装置。
実施例1
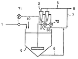
本実施例では、嫌気性消化の消化汚泥に、予め用意したMAPを80g/リットルとなるように添加した汚泥を原汚泥として、液体サイクロンの性能試験を確認した。装置の処理フロー図を図1に示す。
実施例2
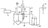
この実施例では、下水処理場の消化槽から抜き出した消化汚泥を対象として、リンの除去試験を行った。処理フローを図3に示す。
実施例3
この実施例は、原汚泥のMAP濃度を55g/Lとして、循環比(循環汚泥量/原汚泥量)を変えて通泥した場合の閉塞状況を確認した例である。処理フローは図1のフローを用いた。液体サイクロン2としては2インチサイクロンを用いて、オーバー径(汚泥排出管径)は14mm、アンダー径(微粒子排出管径)は5mmとした。サイクロン2への汚泥投入流量は循環汚泥(7)量と原汚泥量を合わせて4m3/hrとした。
比較例1(実施例1の比較例)
この比較例は実施例1の比較例である。実施例1と同様に、濃度80g/リットルのMAPを含む汚泥を原汚泥として、液体サイクロンの性能試験を行った。装置のフロー図を図20に示す。
比較例2(実施例2の比較例)
この比較例は、実施例2の比較例である。実施例2と同様の汚泥を原汚泥とした。処理フローを図21に示す。処理フローは実施例2と同様に、し渣の除去装置11、晶析リアクタ9、液体サイクロン2からなる。
実施例4
実施例4〜8及び比較例3〜4は、上記で図4〜6を参照して説明した形態の実施例・比較例である。
実施例5
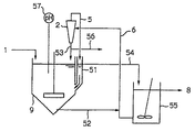
この実施例では、ゴミ浸出水の処理に当たり、炭酸カルシウム粒子を析出させることでカルシウム塩の除去を行った。処理装置は、晶析リアクタ9と液体サイクロン2、循環水槽55からなる。処理フローを図23に示す。
比較例3(実施例4の比較例)
この比較例は実施例4の比較例である。実施例4と同様の汚泥を原汚泥とした。処理フローを図24に示す。処理フローは、実施例4と同様にし査の除去装置11、晶析リアクタ9、液体サイクロン2からなる。以下に特に説明する事項以外は実施例4と同様に処理を行った。
比較例4(実施例4の比較例)
この比較例は実施例4の比較例である。実施例4と同様の汚泥を原汚泥とした。処理フローを図25に示す。処理フローは、し査の除去装置11、晶析リアクタ9、液体サイクロン2、循環水槽55からなる。以下に特に説明する事項以外は実施例4と同様に処理を行った。
実施例6
この実施例では、下水処理場の消化槽から抜き出した消化汚泥を対象として、リンをりん酸マグネシウムアンモニウム(MAP)の形態で回収する試験を行った。処理フローを図26に示す。液体サイクロンを2台直列に設置してMAP粒子の回収率の向上を図った。
実施例7
この実施例では、下水処理場の余剰汚泥の濃縮工程分離水(以下原水という)から、リンをヒドロキシアパタイトで形態で回収する試験を行った。処理フローを図27に示す。
実施例8
この実施例では、半導体製造工場廃水(以下原水という)から、フッ素をフッ化カルシウムで形態で回収する試験を行った。処理フローを図28に示す。
実施例9
実施例9〜11及び比較例5は、上記で図7〜10を参照して説明した形態の実施例・比較例である。下水処理場の消化槽から抜き出した消化汚泥を対象として、リンの除去試験を行った。汚泥を晶析リアクタに投入する前に実施例2と同じし渣除去装置でし渣の除去を行った。
実施例10
この実施例では、晶析リアクタ9に汚泥濃度計73を設置し、リアクタ9内の汚泥濃度をモニタリングすることで、液体サイクロン2の稼動台数を制御した。処理フローを図30に示す。なお、モニタリングで測定された汚泥濃度とMAP濃度の変換は、予め作成した検量線で行った。
実施例11
この実施例では、図31に示すような処理フローを用いて処理を行った。嫌気性消化槽で余剰汚泥を35℃で嫌気性消化した消化汚泥1を原汚泥として用いた。液体サイクロンの溢流上昇管から流出する処理汚泥のpHとリン濃度をモニタリングし、過飽和度を算出して、算出値に基づいて液体サイクロンの稼働台数を制御した。
この比較例は実施例9の比較例であり、実施例9同様のリンの除去試験を行った。処理フローを図32に示す。
この実施例では、図12に示すような処理フローを用いて処理を行った。対象有機性廃棄物は、嫌気好気法の余剰汚泥とした。処理フローは、嫌気性消化槽、脱炭酸槽として減圧処理、し渣の分離工程、微粒子の分離工程とした。嫌気性消化槽に投入する汚泥量は90L/dとした。消化日数は20日、消化温度は35℃とした。消化槽内の消化汚泥は、引抜汚泥として1日に約90L/dを排出した。
各工程の水質を表2に示す。
この実施例では、図33に示すような処理フローを用いて処理を行った。対象有機性廃棄物は、嫌気好気法の余剰汚泥とした。処理フローは、リンの吐出し槽と脱水工程、濃度調整工程、嫌気性消化槽、脱炭酸槽(曝気槽)、し渣の分離工程、微粒子の分離工程とした。余剰汚泥のリンの吐き出し槽における滞留時間は1日とした。嫌気性消化槽、脱炭酸槽(曝気槽)、し渣の分離工程、微粒子の分離工程は実施例1と同様とした。各工程の水質を表3に示す。
以下において、実施例12と比較した結果を示す。比較例6は、図34に示すように、脱炭酸工程、し渣の分離工程と微粒子の分離工程がないこと以外は実施例12と同じである。各工程の水質を表4に示す。
実施例15及び比較例7は、上記で図15〜17を参照して説明した形態の実施例・比較例である。
各工程の水質を表5に示す。
以下において、実施例15と比較した結果を示す。比較例7は、図35に示すように、晶析工程、し渣の分離工程、微粒子の分離工程がないこと以外は実施例15と同じである。各工程の水質を表6に示す。
実施例16
この実施例では、先に示した図18の処理フローと全く同じフローを用いて汚泥の処理を行った。フローの詳細については、図18に関する説明を参照されたい。対象汚泥はA下水処理場の嫌気性消化汚泥とし、対象回収物は汚泥中で生成したMAPとした。本フローでの消化汚泥の処理速度は5m3/日であり、運転を3ヶ月行った。
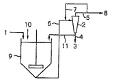
2:液体サイクロン
3:MAP
4:排出管
5:溢流上昇管
6:液体サイクロン流入管
7:返送管A
8:処理汚泥
9:晶析リアクタ
10:薬品
11:返送管B
11:し渣除去装置
51:返送管
52:引抜管
53:微粒子排出管
54:循環水流入管
55:循環水槽
56:MAP回収管
57:pH計
71:流量計
72:ポンプ
73:濃度計
74:リン濃度計
75:pH計
81:二段型振動ふるい
82:MAP洗浄装置
83:水切り装置
84:洗浄水
85:分離物
86:MAPを主体とする粒子
87:微細粒子含有汚泥
88:排出汚泥
89:MAP結晶回収物
91:MAP粒子が除去された汚泥スラリー
92:夾雑物
93:MAP粒子を含む汚泥スラリー
101:投入汚泥
102:嫌気性消化槽
103:消化汚泥(引き抜き汚泥)
104:脱炭酸工程
105:し渣の除去工程
106:し渣
107:MAPを含む微粒子の分離工程
108:MAPを含む微粒子回収
109:系外へ
110:pH調整剤
111:濃縮余剰汚泥
112:リン吐き出し槽
113:BOD源
114:濃縮工程
115:分離水
116:脱水工程
117:濃度調整水
118:脱離液
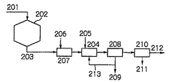
201:投入汚泥
202:嫌気性消化槽
203:引き抜き汚泥(消化汚泥)
204:晶析工程
205:Mg化合物
206:し渣の除去工程
207:し渣
208:MAPを含む微粒子の分離工程
209:MAPを含む微粒子回収
210:脱水工程
211:脱離液
212:系外へ
213:微粒子移送配管
214:し渣移送配管
Claims (6)
- 汚泥、又は汚泥の濃縮又は脱水処理による分離水からそれに含まれる結晶を分離する装置において、
前記汚泥又は分離水に薬品を添加することによって結晶を析出させる晶析リアクタと、
前記晶析リアクタに該リアクタ内から汚泥又は結晶を含む液を引き抜く引抜き管と、
前記引抜き管から引き抜いた液から結晶を分離する第一の液体サイクロン(X)と、
前記第一の液体サイクロン(X)の溢流上昇管から流出した分離水を循環水として受け入れて上部に該循環水の越流部と前記晶析リアクタの底部で連通部とを有する返送管(C)と、
前記第一の液体サイクロン(X)で分離又は濃縮した結晶を前記晶析リアクタへ返送する返送管(B)とを設け、
前記晶析リアクタ内で沈降させて引き抜いた液を前記返送管(C)から流出する循環水の一部とともに前記第一の液体サイクロン(X)に導入する配管を設けたことを特徴とする結晶の分離装置。 - 前記返送管(C)から溢流する循環水を受け入れる配管を接続するとともに前記引抜き管から引き抜いた汚泥又は結晶を含む液に該循環水の一部を合流して前記第一の液体サイクロン(X)へ送る配管を接続した循環水槽を設けたことを特徴とする請求項1に記載の結晶の分離装置。
- 前記循環水槽に受け入れた循環水の残部から結晶を分離する第二の液体サイクロン(Y)を更に設けたことを特徴とする請求項2に記載の結晶の分離装置。
- 前記汚泥又は分離水に含まれるし渣を除去するし渣除去装置が前記晶析リアクタに接続されたことを特徴とする請求項1乃至3に記載の結晶の分離装置。
- 前記返送管(C)から流出する循環水の一部の流出口を返送管(C)の溢流部の下方に設けたことを特徴とする請求項1に記載の結晶の分離装置。
- 前記第一の液体サイクロン(X)で分離又は濃縮した結晶の一部を回収する回収管を当該液体サイクロン(X)の底部又は返送管(B)に設けたことを特徴とする請求項1乃至5のいずれかに記載の結晶の分離装置。
Priority Applications (1)
| Application Number | Priority Date | Filing Date | Title |
|---|---|---|---|
| JP2009206963A JP4523069B2 (ja) | 2005-01-21 | 2009-09-08 | 廃水及び汚泥の処理装置 |
Applications Claiming Priority (3)
| Application Number | Priority Date | Filing Date | Title |
|---|---|---|---|
| JP2005013551 | 2005-01-21 | ||
| JP2005013552 | 2005-01-21 | ||
| JP2009206963A JP4523069B2 (ja) | 2005-01-21 | 2009-09-08 | 廃水及び汚泥の処理装置 |
Related Parent Applications (1)
| Application Number | Title | Priority Date | Filing Date |
|---|---|---|---|
| JP2006553983A Division JP4402697B2 (ja) | 2005-01-21 | 2006-01-23 | 廃水及び汚泥の処理装置 |
Publications (2)
| Publication Number | Publication Date |
|---|---|
| JP2010012467A true JP2010012467A (ja) | 2010-01-21 |
| JP4523069B2 JP4523069B2 (ja) | 2010-08-11 |
Family
ID=36692384
Family Applications (2)
| Application Number | Title | Priority Date | Filing Date |
|---|---|---|---|
| JP2006553983A Expired - Lifetime JP4402697B2 (ja) | 2005-01-21 | 2006-01-23 | 廃水及び汚泥の処理装置 |
| JP2009206963A Expired - Lifetime JP4523069B2 (ja) | 2005-01-21 | 2009-09-08 | 廃水及び汚泥の処理装置 |
Family Applications Before (1)
| Application Number | Title | Priority Date | Filing Date |
|---|---|---|---|
| JP2006553983A Expired - Lifetime JP4402697B2 (ja) | 2005-01-21 | 2006-01-23 | 廃水及び汚泥の処理装置 |
Country Status (4)
| Country | Link |
|---|---|
| US (1) | US7402245B2 (ja) |
| EP (1) | EP1849751B1 (ja) |
| JP (2) | JP4402697B2 (ja) |
| WO (1) | WO2006078012A1 (ja) |
Cited By (11)
| Publication number | Priority date | Publication date | Assignee | Title |
|---|---|---|---|---|
| JP2008006405A (ja) * | 2006-06-30 | 2008-01-17 | Ebara Corp | 液中イオンを含む水又は汚泥の処理装置 |
| WO2014030786A1 (ko) * | 2012-08-23 | 2014-02-27 | 뉴엔텍(주) | 소화조 슬러지 인발 시스템 |
| WO2014030788A1 (ko) * | 2012-08-23 | 2014-02-27 | 뉴엔텍(주) | 고효율 슬러지 감량화 시스템 |
| JP2014104432A (ja) * | 2012-11-28 | 2014-06-09 | Swing Corp | 汚泥処理装置およびリンの製造方法 |
| JP2016190190A (ja) * | 2015-03-31 | 2016-11-10 | 株式会社石垣 | 汚泥処理システム及び汚泥処理方法 |
| KR101706013B1 (ko) * | 2016-04-11 | 2017-02-13 | 성균관대학교산학협력단 | 사이클론 처리장치 및 이를 포함하는 하폐수 처리 시스템 |
| JP2018075555A (ja) * | 2016-11-11 | 2018-05-17 | 水ing株式会社 | 有機性廃水又は有機性汚泥の処理装置及び処理方法 |
| JP2019522611A (ja) * | 2016-05-20 | 2019-08-15 | キャンビ・テクノロジー・アクシェルスカブCambi Technology As | リン酸塩の回収方法 |
| JP2021507805A (ja) * | 2017-12-18 | 2021-02-25 | ヴェオリア・ウォーター・ソリューションズ・アンド・テクノロジーズ・サポート | スラッジの処理方法 |
| WO2021040499A1 (ko) * | 2019-08-30 | 2021-03-04 | 허관용 | 소화슬러지로부터 탈수된 폐수의 화학적 처리를 통한 암모늄 제거 장치 및 방법 |
| JP2023060193A (ja) * | 2019-06-26 | 2023-04-27 | パナソニックIpマネジメント株式会社 | 軟水化システムおよび軟水化装置 |
Families Citing this family (11)
| Publication number | Priority date | Publication date | Assignee | Title |
|---|---|---|---|---|
| JP5715350B2 (ja) * | 2010-06-29 | 2015-05-07 | 株式会社タクマ | メタン発酵残渣脱水システム |
| US9415421B2 (en) | 2010-11-16 | 2016-08-16 | Nisshin Seifun Group Inc. | Powder classifying device |
| EP3705253A1 (en) * | 2013-10-21 | 2020-09-09 | Re-Match (UK) Limited | Process and system for separating infill obtainable from a synthetic turf product |
| EP2904892A1 (en) * | 2014-02-11 | 2015-08-12 | Morten Toft | Method and system for extracting at least a part of the phosphorous and/or nitrogen content of slurry and use of a mobile slurry distribution system as a crystallisation container |
| JP6592406B2 (ja) * | 2016-06-10 | 2019-10-16 | 水ing株式会社 | 晶析装置、メタン発酵設備、及びメタン発酵設備におけるスケール防止方法 |
| WO2018185025A1 (en) * | 2017-04-06 | 2018-10-11 | Universiteit Gent | Method for recovering n, k, and p from liquid waste stream |
| CN110183059A (zh) * | 2019-06-24 | 2019-08-30 | 上海华畅环保设备发展有限公司 | 旋流自转强化废水短程硝化反硝化的方法和装置 |
| JP2021155771A (ja) * | 2020-03-25 | 2021-10-07 | 住友金属鉱山株式会社 | 鉱石スラリーの処理方法、ニッケル酸化鉱石の湿式製錬方法 |
| CN112142285B (zh) * | 2020-09-08 | 2021-03-30 | 江阴市晨辉市政建设工程有限责任公司 | 生态环保型化粪池 |
| CN112792102A (zh) * | 2021-01-14 | 2021-05-14 | 中铁三局集团桥隧工程有限公司 | 一种盾构渣土环保处理方法 |
| CN113402134A (zh) * | 2021-06-02 | 2021-09-17 | 大连大学 | 一种淤泥固化处理装置 |
Citations (8)
| Publication number | Priority date | Publication date | Assignee | Title |
|---|---|---|---|---|
| JP2002102603A (ja) * | 2000-09-29 | 2002-04-09 | Mitsubishi Gas Chem Co Inc | 晶析方法および装置 |
| JP2002336875A (ja) * | 2001-05-17 | 2002-11-26 | Ebara Corp | 水中のリンの回収方法及び装置 |
| JP2003047973A (ja) * | 2001-08-02 | 2003-02-18 | Ebara Corp | 脱リン方法及び装置 |
| JP2004000941A (ja) * | 2002-04-18 | 2004-01-08 | Ebara Corp | 有機性廃水又は汚泥の処理方法及び処理装置 |
| JP2004160300A (ja) * | 2002-11-11 | 2004-06-10 | Ebara Corp | 有機性廃水及び汚泥の処理方法並びに処理装置 |
| JP2004160340A (ja) * | 2002-11-12 | 2004-06-10 | Ebara Corp | 有機性廃水及び汚泥の処理方法及び処理装置 |
| JP2004167307A (ja) * | 2002-11-18 | 2004-06-17 | Ebara Corp | 有機性汚水からのリン除去・回収方法及び装置 |
| WO2004067139A1 (ja) * | 2003-01-31 | 2004-08-12 | Ebara Corporation | 晶析法による液中イオンの除去方法及び装置 |
Family Cites Families (10)
| Publication number | Priority date | Publication date | Assignee | Title |
|---|---|---|---|---|
| JPH0777640B2 (ja) * | 1986-09-26 | 1995-08-23 | 福岡市 | 脱リン装置 |
| JP2576679B2 (ja) * | 1990-10-01 | 1997-01-29 | 福岡市 | 脱リン装置 |
| JPH06312111A (ja) * | 1993-04-28 | 1994-11-08 | Kubota Corp | 濾過機 |
| JPH0813276B2 (ja) | 1993-10-28 | 1996-02-14 | 国立衛生試験所長 | 新規なラムダーファージdnaおよびその利用 |
| JP2811408B2 (ja) | 1993-11-12 | 1998-10-15 | 株式会社荏原製作所 | 連続脱気装置 |
| JPH09192532A (ja) * | 1996-01-16 | 1997-07-29 | Daido Steel Co Ltd | 粉末分級装置 |
| JP4724894B2 (ja) * | 1999-10-28 | 2011-07-13 | 株式会社Ihi | 固体分離装置 |
| JP2002336898A (ja) | 2001-05-15 | 2002-11-26 | Ebara Corp | 汚泥のメタン発酵処理方法と装置 |
| JP4053273B2 (ja) | 2001-10-12 | 2008-02-27 | 株式会社荏原製作所 | 反応晶析方法及び装置 |
| JP2004025055A (ja) * | 2002-06-26 | 2004-01-29 | Unitika Ltd | 汚泥処理返流水の処理方法 |
-
2006
- 2006-01-19 US US11/334,387 patent/US7402245B2/en not_active Expired - Fee Related
- 2006-01-23 EP EP06712163.2A patent/EP1849751B1/en not_active Expired - Lifetime
- 2006-01-23 JP JP2006553983A patent/JP4402697B2/ja not_active Expired - Lifetime
- 2006-01-23 WO PCT/JP2006/300947 patent/WO2006078012A1/ja not_active Ceased
-
2009
- 2009-09-08 JP JP2009206963A patent/JP4523069B2/ja not_active Expired - Lifetime
Patent Citations (8)
| Publication number | Priority date | Publication date | Assignee | Title |
|---|---|---|---|---|
| JP2002102603A (ja) * | 2000-09-29 | 2002-04-09 | Mitsubishi Gas Chem Co Inc | 晶析方法および装置 |
| JP2002336875A (ja) * | 2001-05-17 | 2002-11-26 | Ebara Corp | 水中のリンの回収方法及び装置 |
| JP2003047973A (ja) * | 2001-08-02 | 2003-02-18 | Ebara Corp | 脱リン方法及び装置 |
| JP2004000941A (ja) * | 2002-04-18 | 2004-01-08 | Ebara Corp | 有機性廃水又は汚泥の処理方法及び処理装置 |
| JP2004160300A (ja) * | 2002-11-11 | 2004-06-10 | Ebara Corp | 有機性廃水及び汚泥の処理方法並びに処理装置 |
| JP2004160340A (ja) * | 2002-11-12 | 2004-06-10 | Ebara Corp | 有機性廃水及び汚泥の処理方法及び処理装置 |
| JP2004167307A (ja) * | 2002-11-18 | 2004-06-17 | Ebara Corp | 有機性汚水からのリン除去・回収方法及び装置 |
| WO2004067139A1 (ja) * | 2003-01-31 | 2004-08-12 | Ebara Corporation | 晶析法による液中イオンの除去方法及び装置 |
Cited By (13)
| Publication number | Priority date | Publication date | Assignee | Title |
|---|---|---|---|---|
| JP2008006405A (ja) * | 2006-06-30 | 2008-01-17 | Ebara Corp | 液中イオンを含む水又は汚泥の処理装置 |
| WO2014030786A1 (ko) * | 2012-08-23 | 2014-02-27 | 뉴엔텍(주) | 소화조 슬러지 인발 시스템 |
| WO2014030788A1 (ko) * | 2012-08-23 | 2014-02-27 | 뉴엔텍(주) | 고효율 슬러지 감량화 시스템 |
| JP2014104432A (ja) * | 2012-11-28 | 2014-06-09 | Swing Corp | 汚泥処理装置およびリンの製造方法 |
| JP2016190190A (ja) * | 2015-03-31 | 2016-11-10 | 株式会社石垣 | 汚泥処理システム及び汚泥処理方法 |
| KR101706013B1 (ko) * | 2016-04-11 | 2017-02-13 | 성균관대학교산학협력단 | 사이클론 처리장치 및 이를 포함하는 하폐수 처리 시스템 |
| JP2019522611A (ja) * | 2016-05-20 | 2019-08-15 | キャンビ・テクノロジー・アクシェルスカブCambi Technology As | リン酸塩の回収方法 |
| JP2018075555A (ja) * | 2016-11-11 | 2018-05-17 | 水ing株式会社 | 有機性廃水又は有機性汚泥の処理装置及び処理方法 |
| JP2021507805A (ja) * | 2017-12-18 | 2021-02-25 | ヴェオリア・ウォーター・ソリューションズ・アンド・テクノロジーズ・サポート | スラッジの処理方法 |
| US11440828B2 (en) | 2017-12-18 | 2022-09-13 | Veolia Water Solutions & Technologies Support | Method of treating sludge |
| JP2023060193A (ja) * | 2019-06-26 | 2023-04-27 | パナソニックIpマネジメント株式会社 | 軟水化システムおよび軟水化装置 |
| JP7557798B2 (ja) | 2019-06-26 | 2024-09-30 | パナソニックIpマネジメント株式会社 | 軟水化システムおよび軟水化装置 |
| WO2021040499A1 (ko) * | 2019-08-30 | 2021-03-04 | 허관용 | 소화슬러지로부터 탈수된 폐수의 화학적 처리를 통한 암모늄 제거 장치 및 방법 |
Also Published As
| Publication number | Publication date |
|---|---|
| EP1849751A4 (en) | 2011-03-23 |
| WO2006078012A1 (ja) | 2006-07-27 |
| US20060163134A1 (en) | 2006-07-27 |
| US7402245B2 (en) | 2008-07-22 |
| EP1849751B1 (en) | 2014-07-30 |
| JP4523069B2 (ja) | 2010-08-11 |
| JP4402697B2 (ja) | 2010-01-20 |
| EP1849751A1 (en) | 2007-10-31 |
| JPWO2006078012A1 (ja) | 2008-06-19 |
Similar Documents
| Publication | Publication Date | Title |
|---|---|---|
| JP4523069B2 (ja) | 廃水及び汚泥の処理装置 | |
| US7431834B2 (en) | Waste water and sludge treatment apparatus | |
| Wijdeveld et al. | Pilot-scale magnetic recovery of vivianite from digested sewage sludge | |
| JP4743627B2 (ja) | 液中イオンを含む水又は汚泥の処理装置 | |
| EP1593417A1 (en) | Method and apparatus for removing ion in fluid by crystallization | |
| KR20140131239A (ko) | 인 결정화 장치를 갖는 하·폐수처리시설 | |
| US20060196835A1 (en) | Method and apparatus for removing ions in liquid through crystallization method | |
| JP4519485B2 (ja) | リンの回収方法及び装置 | |
| JP6592406B2 (ja) | 晶析装置、メタン発酵設備、及びメタン発酵設備におけるスケール防止方法 | |
| JPH10113673A (ja) | 廃水処理装置及び方法 | |
| JP5997145B2 (ja) | 有機性廃水及び有機性汚泥の処理方法及び処理装置 | |
| EP1435259B1 (en) | Method and apparatus for removing ion present in solution by the crystallization method | |
| JP4376539B2 (ja) | 有機性廃水又は汚泥の処理方法及び処理装置 | |
| JP3362276B2 (ja) | 廃水処理装置 | |
| JP3681073B2 (ja) | 造粒脱リン装置 | |
| JP5808638B2 (ja) | 高濃度カルシウム、アルカリ含有排水の処理方法及び処理装置 | |
| JPH10323677A (ja) | 廃水処理装置 | |
| JP2005074248A (ja) | 結晶の回収及び移送方法及び装置 | |
| KR101864178B1 (ko) | 이단 공기부상 방식의 결정형성조와 입경 분리가 가능한 결정회수장치가 도입된 인과 질소의 회수 시스템 및 이를 이용한 인과 질소의 회수 방법 | |
| CN217323388U (zh) | 磷回收系统 | |
| JP7246339B2 (ja) | 有機性廃液の処理方法及び装置 | |
| Shimamura et al. | Phosphorus recovery in a fluidized bed crystallization reactor | |
| JPH11300369A (ja) | 脱リン装置及び脱リン設備 | |
| JP2000301166A (ja) | 廃水処理装置 | |
| JP2007244994A (ja) | 消化汚泥の処理方法及び処理設備 |
Legal Events
| Date | Code | Title | Description |
|---|---|---|---|
| A621 | Written request for application examination |
Free format text: JAPANESE INTERMEDIATE CODE: A621 Effective date: 20091007 |
|
| A521 | Request for written amendment filed |
Free format text: JAPANESE INTERMEDIATE CODE: A523 Effective date: 20091008 |
|
| A871 | Explanation of circumstances concerning accelerated examination |
Free format text: JAPANESE INTERMEDIATE CODE: A871 Effective date: 20091022 |
|
| A975 | Report on accelerated examination |
Free format text: JAPANESE INTERMEDIATE CODE: A971005 Effective date: 20091117 |
|
| A131 | Notification of reasons for refusal |
Free format text: JAPANESE INTERMEDIATE CODE: A131 Effective date: 20091126 |
|
| A521 | Request for written amendment filed |
Free format text: JAPANESE INTERMEDIATE CODE: A523 Effective date: 20100125 |
|
| A131 | Notification of reasons for refusal |
Free format text: JAPANESE INTERMEDIATE CODE: A131 Effective date: 20100226 |
|
| A521 | Request for written amendment filed |
Free format text: JAPANESE INTERMEDIATE CODE: A523 Effective date: 20100427 |
|
| TRDD | Decision of grant or rejection written | ||
| A01 | Written decision to grant a patent or to grant a registration (utility model) |
Free format text: JAPANESE INTERMEDIATE CODE: A01 Effective date: 20100518 |
|
| A01 | Written decision to grant a patent or to grant a registration (utility model) |
Free format text: JAPANESE INTERMEDIATE CODE: A01 |
|
| A61 | First payment of annual fees (during grant procedure) |
Free format text: JAPANESE INTERMEDIATE CODE: A61 Effective date: 20100526 |
|
| R150 | Certificate of patent or registration of utility model |
Ref document number: 4523069 Country of ref document: JP Free format text: JAPANESE INTERMEDIATE CODE: R150 Free format text: JAPANESE INTERMEDIATE CODE: R150 |
|
| FPAY | Renewal fee payment (event date is renewal date of database) |
Free format text: PAYMENT UNTIL: 20130604 Year of fee payment: 3 |
|
| S111 | Request for change of ownership or part of ownership |
Free format text: JAPANESE INTERMEDIATE CODE: R313111 |
|
| R350 | Written notification of registration of transfer |
Free format text: JAPANESE INTERMEDIATE CODE: R350 |
|
| R250 | Receipt of annual fees |
Free format text: JAPANESE INTERMEDIATE CODE: R250 |
|
| R250 | Receipt of annual fees |
Free format text: JAPANESE INTERMEDIATE CODE: R250 |
|
| R250 | Receipt of annual fees |
Free format text: JAPANESE INTERMEDIATE CODE: R250 |
|
| R250 | Receipt of annual fees |
Free format text: JAPANESE INTERMEDIATE CODE: R250 |
|
| R250 | Receipt of annual fees |
Free format text: JAPANESE INTERMEDIATE CODE: R250 |
|
| R250 | Receipt of annual fees |
Free format text: JAPANESE INTERMEDIATE CODE: R250 |
|
| R250 | Receipt of annual fees |
Free format text: JAPANESE INTERMEDIATE CODE: R250 |
|
| R250 | Receipt of annual fees |
Free format text: JAPANESE INTERMEDIATE CODE: R250 |
|
| R250 | Receipt of annual fees |
Free format text: JAPANESE INTERMEDIATE CODE: R250 |
|
| R250 | Receipt of annual fees |
Free format text: JAPANESE INTERMEDIATE CODE: R250 |
|
| R250 | Receipt of annual fees |
Free format text: JAPANESE INTERMEDIATE CODE: R250 |
|
| R250 | Receipt of annual fees |
Free format text: JAPANESE INTERMEDIATE CODE: R250 |
|
| R250 | Receipt of annual fees |
Free format text: JAPANESE INTERMEDIATE CODE: R250 |
