WO2017221697A1 - 給電制御装置 - Google Patents

給電制御装置 Download PDF

Info

Publication number
WO2017221697A1
WO2017221697A1 PCT/JP2017/021069 JP2017021069W WO2017221697A1 WO 2017221697 A1 WO2017221697 A1 WO 2017221697A1 JP 2017021069 W JP2017021069 W JP 2017021069W WO 2017221697 A1 WO2017221697 A1 WO 2017221697A1
Authority
WO
WIPO (PCT)
Prior art keywords
semiconductor switch
value
current
voltage
resistor
Prior art date
Legal status (The legal status is an assumption and is not a legal conclusion. Google has not performed a legal analysis and makes no representation as to the accuracy of the status listed.)
Ceased
Application number
PCT/JP2017/021069
Other languages
English (en)
French (fr)
Japanese (ja)
Inventor
康太 小田
克馬 塚本
佳佑 若園
Current Assignee (The listed assignees may be inaccurate. Google has not performed a legal analysis and makes no representation or warranty as to the accuracy of the list.)
Sumitomo Wiring Systems Ltd
AutoNetworks Technologies Ltd
Sumitomo Electric Industries Ltd
Original Assignee
Sumitomo Wiring Systems Ltd
AutoNetworks Technologies Ltd
Sumitomo Electric Industries Ltd
Priority date (The priority date is an assumption and is not a legal conclusion. Google has not performed a legal analysis and makes no representation as to the accuracy of the date listed.)
Filing date
Publication date
Application filed by Sumitomo Wiring Systems Ltd, AutoNetworks Technologies Ltd, Sumitomo Electric Industries Ltd filed Critical Sumitomo Wiring Systems Ltd
Priority to US16/310,903 priority Critical patent/US11031771B2/en
Priority to CN201780034641.0A priority patent/CN109314386B/zh
Priority to DE112017003071.4T priority patent/DE112017003071T5/de
Publication of WO2017221697A1 publication Critical patent/WO2017221697A1/ja
Anticipated expiration legal-status Critical
Ceased legal-status Critical Current

Links

Images

Classifications

    • HELECTRICITY
    • H02GENERATION; CONVERSION OR DISTRIBUTION OF ELECTRIC POWER
    • H02HEMERGENCY PROTECTIVE CIRCUIT ARRANGEMENTS
    • H02H3/00Emergency protective circuit arrangements for automatic disconnection directly responsive to an undesired change from normal electric working condition with or without subsequent reconnection ; integrated protection
    • H02H3/08Emergency protective circuit arrangements for automatic disconnection directly responsive to an undesired change from normal electric working condition with or without subsequent reconnection ; integrated protection responsive to excess current
    • H02H3/087Emergency protective circuit arrangements for automatic disconnection directly responsive to an undesired change from normal electric working condition with or without subsequent reconnection ; integrated protection responsive to excess current for DC applications
    • HELECTRICITY
    • H02GENERATION; CONVERSION OR DISTRIBUTION OF ELECTRIC POWER
    • H02HEMERGENCY PROTECTIVE CIRCUIT ARRANGEMENTS
    • H02H7/00Emergency protective circuit arrangements specially adapted for specific types of electric machines or apparatus or for sectionalised protection of cable or line systems, and effecting automatic switching in the event of an undesired change from normal working conditions
    • H02H7/10Emergency protective circuit arrangements specially adapted for specific types of electric machines or apparatus or for sectionalised protection of cable or line systems, and effecting automatic switching in the event of an undesired change from normal working conditions for converters; for rectifiers
    • H02H7/12Emergency protective circuit arrangements specially adapted for specific types of electric machines or apparatus or for sectionalised protection of cable or line systems, and effecting automatic switching in the event of an undesired change from normal working conditions for converters; for rectifiers for static converters or rectifiers
    • BPERFORMING OPERATIONS; TRANSPORTING
    • B60VEHICLES IN GENERAL
    • B60RVEHICLES, VEHICLE FITTINGS, OR VEHICLE PARTS, NOT OTHERWISE PROVIDED FOR
    • B60R16/00Electric or fluid circuits specially adapted for vehicles and not otherwise provided for; Arrangement of elements of electric or fluid circuits specially adapted for vehicles and not otherwise provided for
    • B60R16/02Electric or fluid circuits specially adapted for vehicles and not otherwise provided for; Arrangement of elements of electric or fluid circuits specially adapted for vehicles and not otherwise provided for electric constitutive elements
    • B60R16/03Electric or fluid circuits specially adapted for vehicles and not otherwise provided for; Arrangement of elements of electric or fluid circuits specially adapted for vehicles and not otherwise provided for electric constitutive elements for supply of electrical power to vehicle subsystems or for
    • B60R16/033Electric or fluid circuits specially adapted for vehicles and not otherwise provided for; Arrangement of elements of electric or fluid circuits specially adapted for vehicles and not otherwise provided for electric constitutive elements for supply of electrical power to vehicle subsystems or for characterised by the use of electrical cells or batteries
    • HELECTRICITY
    • H02GENERATION; CONVERSION OR DISTRIBUTION OF ELECTRIC POWER
    • H02HEMERGENCY PROTECTIVE CIRCUIT ARRANGEMENTS
    • H02H1/00Details of emergency protective circuit arrangements
    • H02H1/0007Details of emergency protective circuit arrangements concerning the detecting means
    • HELECTRICITY
    • H02GENERATION; CONVERSION OR DISTRIBUTION OF ELECTRIC POWER
    • H02HEMERGENCY PROTECTIVE CIRCUIT ARRANGEMENTS
    • H02H7/00Emergency protective circuit arrangements specially adapted for specific types of electric machines or apparatus or for sectionalised protection of cable or line systems, and effecting automatic switching in the event of an undesired change from normal working conditions
    • H02H7/20Emergency protective circuit arrangements specially adapted for specific types of electric machines or apparatus or for sectionalised protection of cable or line systems, and effecting automatic switching in the event of an undesired change from normal working conditions for electronic equipment

Definitions

  • the present invention relates to a power supply control device that controls power supply via a semiconductor switch.
  • the vehicle is equipped with a power supply control device (for example, see Patent Document 1) that controls power supply from the battery to the load.
  • a power supply control device for example, see Patent Document 1
  • an FET Field-Effect-Transistor
  • the FET is turned on or off via the FET. Control power feeding.
  • a current value proportional to the voltage value between the drain and source of the FET is detected, and the current value of the current flowing between the drain and source of the FET is determined based on the detected current value. calculate.
  • the on-resistance value of the FET varies depending on the ambient temperature of the FET. Therefore, even when the current value of the current flowing between the drain and source of the FET is constant, when the ambient temperature of the FET varies, the voltage value between the drain and source of the FET, that is, the detected current The value varies.
  • the current value of the current flowing between the drain and the source of the FET is calculated based on the detected current value and the ambient temperature of the FET.
  • the calculated current value hardly varies depending on the ambient temperature of the FET.
  • the FET is turned off to prevent an overcurrent from flowing through the power supply path from the battery to the load.
  • the present invention has been made in view of such circumstances, and the object of the present invention is to immediately switch off the semiconductor switch when the current value of the current flowing through the semiconductor switch exceeds a threshold value.
  • An object is to provide an inexpensive power supply control device.
  • a power supply control device is a power supply control device that controls power supply through a semiconductor switch, a resistor having one end connected to a current input end of the semiconductor switch, and a current value connected to the other end of the resistor.
  • a current circuit that draws, through the resistor, a current that varies in the same direction as the variation direction of the on-resistance value of the semiconductor switch according to the ambient temperature of the semiconductor switch, and the voltage value of the current output terminal of the semiconductor switch Includes a switching unit that switches the semiconductor switch off when the voltage is less than the voltage value at the other end of the resistor.
  • the positive electrode of the battery is connected to the current input terminal of the semiconductor switch.
  • the current circuit draws current from the current input terminal of the semiconductor switch via a resistor.
  • a voltage drop occurs in the resistor, and the width of the voltage drop is expressed by (resistance value of resistor) ⁇ (current value of current drawn by the current circuit).
  • “ ⁇ ” represents a product.
  • the voltage value at the other end of the resistor is expressed by (battery output voltage value) ⁇ (resistance value of resistor) ⁇ (current value of current drawn by the current circuit).
  • the voltage value at the output terminal of the semiconductor switch is expressed by (battery output voltage value) ⁇ (voltage value across the semiconductor switch).
  • Whether the voltage value at the output end of the semiconductor switch is less than the voltage value at the other end of the resistor is determined by whether the voltage value across the semiconductor switch is (resistance value of the resistor) / (current value of the current drawn by the current circuit) ) Or not.
  • the voltage value across the semiconductor switch is expressed by (on-resistance value of the semiconductor switch) ⁇ (current value of the current flowing through the semiconductor switch).
  • the threshold value represented by (resistance value of the resistor) ⁇ (current value of the current drawn by the current circuit) / (on-resistance value of the semiconductor switch) is substantially constant regardless of the ambient temperature of the semiconductor switch. Moreover, since it is not necessary to calculate the current value of the current flowing through the semiconductor switch, it is possible to immediately switch off the semiconductor switch when the current value of the current flowing through the semiconductor switch exceeds a threshold value. The manufacturing cost of the device is low.
  • the power supply control device is characterized in that the current value is substantially constant regardless of the voltage value of the current input terminal of the semiconductor switch when the ambient temperature is constant.
  • the threshold value of the current value of the current flowing through the semiconductor switch hardly varies depending on the voltage value of the current input terminal of the semiconductor switch.
  • the current circuit has a first end connected to the other end of the resistor, a second end to which a constant voltage is applied, and a third end.
  • a transistor in which a resistance value between the first end and the third end is adjusted so that a voltage value between the end and the third end becomes a predetermined value, and one end connected to the third end of the transistor; And a resistor that varies in a direction opposite to the variation direction according to the ambient temperature.
  • the current circuit has, for example, an NPN-type bipolar transistor.
  • the collector of the bipolar transistor is connected to the other end of the resistor, and the emitter of the bipolar transistor is connected to one end of the resistor.
  • the bipolar transistor adjusts the resistance value between the collector and the emitter so that the voltage value between the base and the emitter becomes a predetermined value.
  • a constant voltage is applied to the base of the bipolar transistor.
  • the bipolar transistor adjusts the current value of the current flowing through the resistor, that is, the current value of the current flowing through the resistor, so that the base voltage value becomes a specific voltage value. Therefore, the current value of the current flowing through the resistor increases when the resistance value of the resistor increases, and decreases when the resistance value of the resistor decreases.
  • the resistance value of the resistor fluctuates in the direction opposite to the fluctuation direction of the on-resistance value of the semiconductor switch according to the ambient temperature of the semiconductor switch. For this reason, the current value of the current flowing through the resistor varies in the same direction as the on-resistance value variation direction of the semiconductor switch according to the ambient temperature of the semiconductor switch.
  • the resistor includes a second resistor having one end connected to the third end of the transistor, and a third resistor and the thermistor connected in parallel to the second resistor. And a resistance value of the thermistor varies in the opposite direction according to the ambient temperature.
  • the resistance value of the resistor increases as the resistance value of the thermistor increases.
  • the resistance value of the thermistor varies in a direction opposite to the variation direction of the on-resistance value of the semiconductor switch according to the ambient temperature of the semiconductor switch. For this reason, the resistance value of the resistor varies in a direction opposite to the variation direction of the on-resistance value of the semiconductor switch according to the ambient temperature of the semiconductor switch.
  • the resistance value of the thermistor is infinite, the resistance value of the resistor is the resistance value of the second resistor and is the largest.
  • the resistance value of the thermistor is approximately zero ⁇ , the resistance value of the resistor is the resistance value of the circuit in which the third resistor is connected in parallel to the second resistor, and is the smallest.
  • the semiconductor switch can be switched off immediately when the current value of the current flowing through the semiconductor switch becomes equal to or greater than the threshold value.
  • FIG. 1 is a circuit diagram of a power supply system in Embodiment 1.
  • FIG. It is a timing chart for demonstrating operation
  • It is a circuit diagram of a current circuit. It is explanatory drawing of the temperature dependence of the electric current value of the electric current which a current circuit draws. It is explanatory drawing of the temperature dependence of a threshold value.
  • FIG. 6 is a circuit diagram of a current circuit in a second embodiment.
  • FIG. 6 is a circuit diagram of a current circuit in a third embodiment.
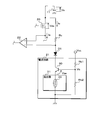
  • FIG. 1 is a circuit diagram of a power supply system 1 according to the first embodiment.
  • the power supply system 1 is preferably mounted on a vehicle and includes a power supply control device 10, a battery 11, and a load 12.
  • the power supply control device 10 is connected to the positive electrode of the battery 11 and one end of the load 12 separately.
  • the negative electrode of the battery 11 and the other end of the load 12 are grounded.
  • the load 12 is an electric device mounted on the vehicle. Power is supplied from the battery 11 to the load 12 via the power supply control device 10. When power is supplied from the battery 11 to the load 12, the load 12 operates. When power supply from the battery 11 to the load 12 stops, the load 12 stops operating. A control signal composed of a high level voltage and a low level voltage is input to the power supply control device 10. The power supply control device 10 controls power supply from the battery 11 to the load 12 based on the input control signal.
  • the output voltage value Vs of the battery 11 varies.
  • a motor for starting a vehicle engine that is, a starter is connected to the positive electrode of the battery 11.
  • the battery 11 supplies power not only to the load 12 but also to the starter.
  • the battery 11 outputs a voltage via an internal resistor (not shown). Furthermore, while the starter is operating, the current value of the current flowing from the battery 11 to the starter is sufficiently larger than the current value of the current flowing from the battery 11 to the load 12. For this reason, when the starter is activated, a large voltage drop occurs in the internal resistance of the battery 11, and the output voltage value Vs of the battery 11 decreases. When the starter stops its operation, the width of the voltage drop caused by the internal resistance of the battery 11 decreases, and the output voltage value Vs of the battery 11 returns to the voltage value before the starter is activated. Thus, for example, the output voltage value Vs of the battery 11 varies according to the operation of the starter.
  • the power supply control device 10 includes a semiconductor switch 20, a current circuit 21, a comparator 22, an OR circuit 23, an inverter 24, a delay circuit 25, an AND circuit 26, a drive circuit 27, a diode D1, and a resistor Rc.
  • the semiconductor switch 20 is an N channel type FET.
  • the comparator 22 has a plus terminal, a minus terminal, and an output terminal.
  • Each of the OR circuit 23 and the AND circuit 26 has two input terminals and one output terminal.
  • Each of the inverter 24, the delay circuit 25, and the drive circuit 27 has one input terminal and one output terminal.
  • the drain of the semiconductor switch 20 is connected to the positive electrode of the battery 11, and the source of the semiconductor switch 20 is connected to one end of the load 12.
  • the drain of the semiconductor switch 20 is further connected to one end of the resistor Rc.
  • the other end of the resistor Rc is connected to the negative terminal of the comparator 22 and the anode of the diode D1.
  • the cathode of the diode D1 is connected to the current circuit 21. Therefore, the current circuit 21 is connected to the other end of the resistor Rc via the diode D1.
  • the current circuit 21 is further grounded.
  • the source of the semiconductor switch 20 is further connected to the plus terminal of the comparator 22.
  • the output terminal of the comparator 22 is connected to one input terminal of the OR circuit 23.
  • the other input terminal of the OR circuit 23 is connected to the output terminal of the inverter 24.
  • the input terminal of the inverter 24 is connected to the output terminal of the delay circuit 25.
  • a control signal is input to the input terminal of the delay circuit 25.
  • the output terminal of the OR circuit 23 is connected to one input terminal of the AND circuit 26.
  • a control signal is input to the other input terminal of the AND circuit 26.
  • the output terminal of the AND circuit 26 is connected to the input terminal of the drive circuit 27.
  • the output terminal of the drive circuit 27 is connected to the gate of the semiconductor switch 20.
  • the voltage value of the gate of the semiconductor switch 20 with respect to the ground potential is adjusted by the drive circuit 27.
  • the semiconductor switch 20 when the voltage value of the gate is equal to or higher than a certain voltage value, a current can flow between the drain and the source. At this time, the semiconductor switch 20 is on. Further, in the semiconductor switch 20, when the voltage value of the gate is less than a certain voltage value, no current flows between the drain and the source. At this time, the semiconductor switch 20 is off.
  • the drive circuit 27 switches the semiconductor switch 20 on or off by adjusting the voltage value of the gate of the semiconductor switch 20.
  • a constant voltage is applied to the current circuit 21.
  • the voltage value Vcc of the voltage applied to the current circuit 21 is constant, for example, 5V.
  • the minimum value of the output voltage value Vs of the battery 11 is higher than the voltage value Vcc, and fluctuates within a range of 8 to 14 V, for example.
  • the power supply control device 10 further includes a regulator (not shown), for example. In this case, the regulator generates a constant voltage from the voltage output from the battery 11 and applies the generated voltage to the current circuit 21.
  • the current circuit 21 draws current from the drain of the semiconductor switch 20 through the resistor Rc and the diode D1. For example, when the current circuit 21 is grounded by connecting to a vehicle body that is a conductor, the current drawn by the current circuit 21 flows toward the vehicle body.
  • the current value Ic of the current drawn by the current circuit 21 increases as the ambient temperature of the semiconductor switch 20 increases. Further, the current value Ic does not vary or hardly varies even when the voltage value of the drain of the semiconductor switch 20, that is, the output voltage value Vs of the battery 11 varies.
  • the ambient temperature of the semiconductor switch 20 is constant, the current value Ic is constant or substantially constant regardless of the voltage value of the drain of the semiconductor switch 20.
  • the comparator 22 applies a high level voltage from the output terminal to one input terminal of the OR circuit 23 when the voltage value of the plus terminal with respect to the ground potential is equal to or higher than the voltage value of the minus terminal with respect to the ground potential. Output. Further, the comparator 22 has a low level from the output terminal to one input terminal of the OR circuit 23 when the voltage value of the plus terminal with respect to the ground potential is less than the voltage value of the minus terminal with respect to the ground potential. Output voltage.
  • the delay circuit 25 When the control signal indicates a low level voltage or when the voltage indicated by the control signal is switched from the low level voltage to the high level voltage, the delay circuit 25 has a predetermined time during which the control signal indicates the high level voltage. When it is less than the time, a low level voltage is output from the output terminal to the input terminal of the inverter 24. When the time that the control signal indicates the high level voltage is a predetermined time or more from the time when the voltage indicated by the control signal is switched from the low level voltage to the high level voltage, the delay circuit 25 starts from the output terminal. Is output to the input terminal of the inverter 24.
  • the inverter 24 outputs a low level voltage from the output terminal to the other input terminal of the OR circuit 23 when the delay circuit 25 outputs a high level voltage.
  • the inverter 24 outputs a high level voltage from the output end to the other input end of the OR circuit 23.
  • the OR circuit 23 outputs a high level voltage from the output terminal to one input terminal of the AND circuit 26 when the comparator 22 or the inverter 24 outputs a high level voltage.
  • the OR circuit 23 outputs a low level voltage from the output terminal to one input terminal of the AND circuit 26 when both the comparator 22 and the inverter 24 output a low level voltage.
  • the AND circuit 26 outputs a high level voltage from the output end to the input end of the drive circuit 27 when the control signal indicates a high level voltage and the OR circuit 23 outputs the high level voltage.
  • the AND circuit 26 outputs a low level voltage from the output end to the input end of the drive circuit 27 when the control signal indicates a low level voltage or the OR circuit 23 outputs a low level voltage.
  • the drive circuit 27 increases the voltage value of the gate of the semiconductor switch 20 and switches the semiconductor switch 20 on.
  • the drive circuit 27 decreases the voltage value of the gate of the semiconductor switch 20 and switches the semiconductor switch 20 to OFF.
  • the semiconductor switch 20 When the semiconductor switch 20 is on, power is supplied from the battery 11 to the load 12 via the semiconductor switch 20, and the load 12 operates. When the semiconductor switch 20 is off, power supply from the battery 11 to the load 12 via the semiconductor switch 20 is stopped, and the load 12 stops operating. In the power supply control device 10, the power supply via the semiconductor switch 20 is controlled by the drive circuit 27 switching the semiconductor switch 20 on or off. When the semiconductor switch 20 is on, current flows from the positive electrode of the battery 11 to the drain and source of the semiconductor switch 20. Therefore, in the semiconductor switch 20, the drain functions as a current input terminal, and the source functions as a current output terminal.
  • FIG. 2 is a timing chart for explaining the operation of the power supply control device 10.
  • FIG. 2 shows the transition of the voltage indicated by the control signal and the transition of the voltage output from each of the AND circuit 26, the delay circuit 25, the comparator 22, and the OR circuit 23.
  • the horizontal axis represents time.
  • the high level voltage is indicated by “H” and the low level voltage is indicated by “L”.
  • the AND circuit 26 When the control signal indicates a low level voltage, the AND circuit 26 outputs a low level voltage regardless of the voltage output by the OR circuit 23. For this reason, the drive circuit 27 switches the semiconductor switch 20 to OFF.
  • the delay circuit 25 When the control signal indicates a low level voltage, as described above, the delay circuit 25 outputs a low level voltage, so that the inverter 24 outputs a high level voltage.
  • the OR circuit 23 When the inverter 24 outputs a high level voltage, the OR circuit 23 outputs a high level voltage regardless of the voltage output by the comparator 22.
  • the comparator 22 When the control signal indicates a low level voltage, that is, when the semiconductor switch 20 is off, the comparator 22 outputs a low level voltage.
  • the voltage value of the plus terminal of the comparator 22 is substantially zero V. Further, since there is no power source in the current circuit 21 and current continues to flow through the resistor Rc, the voltage value of the negative terminal of the comparator 22 exceeds zero V. For this reason, when the semiconductor switch 20 is off, the voltage value of the plus terminal of the comparator 22 is lower than the voltage value of the minus terminal of the comparator 22, and the comparator 22 outputs a low level voltage.
  • the delay circuit 25 When the voltage indicated by the control signal is switched from the low level voltage to the high level voltage, the delay circuit 25 continues to output the low level voltage until a predetermined time elapses after the voltage indicated by the control signal is switched. As described above, when the delay circuit 25 outputs a low level voltage, the OR circuit 23 outputs a high level voltage regardless of the voltage output by the comparator 22. For this reason, the OR circuit 23 outputs the high level voltage until a predetermined time elapses from the time when the voltage indicated by the control signal is switched from the low level voltage to the high level voltage.
  • the voltage value of the positive terminal of the comparator 22 is the voltage value of the source of the semiconductor switch 20 with reference to the ground potential, and the semiconductor switch 20 with reference to the potential of the source of the semiconductor switch 20 from the output voltage value Vs of the battery 11. This is a voltage value obtained by subtracting the drain voltage value Vds. This voltage value is represented by (Vs ⁇ Vds).
  • the voltage value at the negative terminal of the comparator 22 is the voltage value at the other end of the resistor Rc with respect to the ground potential.
  • the comparator 22 outputs a high level voltage when (Vs ⁇ Vds) ⁇ (Vs ⁇ rc ⁇ Ic) is satisfied, that is, when Vds ⁇ rc ⁇ Ic is satisfied.
  • the comparator 22 outputs a low level voltage when (Vs ⁇ Vds) ⁇ (Vs ⁇ rc ⁇ Ic) is satisfied, that is, when Vds> rc ⁇ Ic is satisfied.
  • the voltage value Vds is a product of the current value Ia of the current flowing through the load 12 via the semiconductor switch 20 and the on-resistance value ron of the semiconductor switch 20, and is represented by ron ⁇ Ia.
  • the current value Vds is higher as the current value Ia of the current flowing through the semiconductor switch 20 is larger.
  • the resistance value rc of the resistor Rc and the current value Ic of the current drawn by the current circuit 21 are set so that Vds ⁇ rc ⁇ Ic is satisfied. Has been.
  • the comparator 22 when the voltage indicated by the control signal is switched from the low level voltage to the high level voltage, when the current value Ia is normal, a predetermined time elapses after the voltage indicated by the control signal is switched, that is, The voltage output from the comparator 22 is switched from the low level voltage to the high level voltage while the delay circuit 25 outputs the low level voltage. Thereafter, as long as the semiconductor switch 20 is on and the current value Ia is normal, the comparator 22 continues to output a high level voltage. When the comparator 22 outputs a high level voltage, the OR circuit 23 outputs a high level voltage regardless of the voltage output by the delay circuit 25.
  • the delay circuit 25 reduces the voltage output to the input terminal of the inverter 24 when a predetermined time has elapsed since the voltage indicated by the control signal was switched from the low level voltage to the high level voltage. Switch from level voltage to high level voltage.
  • the comparator 22 when the current value Ia is normal, the comparator 22 outputs the high level voltage when the delay circuit 25 outputs the high level voltage, so the OR circuit 23 continues to output the high level voltage. Output. Therefore, as long as the current value Ia of the current flowing through the semiconductor switch 20 is normal when the semiconductor switch 20 is on, the voltage indicated by the control signal is switched from the low level voltage to the high level voltage. The voltage output from 23 is not switched to the low level voltage.
  • the AND circuit 26 When the voltage indicated by the control signal is switched from the high level voltage to the low level voltage, the AND circuit 26 outputs the low level voltage regardless of the voltage output from the OR circuit 23, and the drive circuit 27 outputs the semiconductor switch 20. Switch from on to off. When the semiconductor switch 20 is switched from on to off, the comparator 22 outputs a low level voltage as described above.
  • the delay circuit 25 is connected to the inverter 24 before the voltage output from the comparator 22 is switched from the high level voltage to the low level voltage.
  • the output voltage is switched from the high level voltage to the low level voltage. Therefore, when the comparator 22 is switched from the high level voltage to the low level voltage, the delay circuit 25 outputs the low level voltage, so the OR circuit 23 continuously outputs the high level voltage. Therefore, the voltage output from the OR circuit 23 is not switched to the low level voltage when the voltage indicated by the control signal is switched from the high level voltage to the low level voltage.
  • the OR circuit 23 continues to output a high level voltage.
  • the voltages output from the AND circuit 26, the delay circuit 25, the comparator 22, and the OR circuit 23 are switched as described above according to the voltage indicated by the control signal.
  • the semiconductor switch 20 is on when the control signal indicates a high level voltage, and the semiconductor switch 20 is off when the control signal indicates a low level voltage.
  • the delay circuit 25 is configured by a resistor, a capacitor, a diode, and the like, for example.
  • one end of the resistor is connected to the input end of the inverter 24 and one end of the capacitor, and the other end of the capacitor is grounded.
  • the anode and cathode of the diode are connected to one end and the other end of the resistor, respectively.
  • a control signal is input to the other end of the resistor. When the voltage indicated by the control signal is switched from the low level voltage to the high level voltage, current flows to the capacitor through the resistor, the capacitor is gradually charged, and the voltage value across the capacitor gradually increases.
  • the voltage value across the capacitor becomes equal to or higher than a certain voltage value, and the voltage output from the delay circuit 25 changes from the low level voltage to the high level voltage. Switch.
  • the voltage indicated by the control signal is switched from the high level voltage to the low level voltage, current flows from the capacitor through the diode, the capacitor is rapidly discharged, and the voltage value across the capacitor is immediately The voltage drops below a certain voltage value. Therefore, when the voltage indicated by the control signal is switched from the high level voltage to the low level voltage, the voltage output from the delay circuit 25 is immediately switched from the high level voltage to the low level voltage.
  • the AND circuit 26, the delay circuit 25, the comparator 22 and the OR circuit 23 Outputs a high level voltage.
  • the voltage output by the comparator 22 is high level. Switching from voltage to low level voltage.
  • the delay circuit 25 outputs the high level voltage, the low level voltage is input to each of the two input terminals of the OR circuit 23, and the voltage output from the OR circuit 23 is changed from the high level voltage to the low level voltage. Switch to level voltage.
  • the AND circuit 26 outputs a low level voltage regardless of the voltage indicated by the control signal, and the drive circuit 27 switches the semiconductor switch 20 from on to off.
  • the drive circuit 27 does not depend on the voltage indicated by the control signal.
  • the semiconductor switch 20 is switched off. Thereby, the current flowing from the battery 11 to the load 12 is forcibly cut off regardless of the voltage indicated by the control signal.
  • the drive circuit 27 functions as a switching unit.
  • the comparator 22 When the semiconductor switch 20 is off, the comparator 22 outputs a low level voltage as described above. For this reason, even after the current is forcibly cut off, the comparator 22 continues to output the low level voltage. Therefore, after the current is forcibly cut off, as long as the control signal indicates a high level voltage, the delay circuit 25 outputs a high level voltage, and the OR circuit 23 outputs a low level voltage. When the voltage indicated by the control signal is switched from the high level voltage to the low level voltage, the delay circuit 25 outputs the low level voltage, so the OR circuit 23 outputs the high level voltage. As a result, the forced cut-off performed regardless of the voltage indicated by the control signal is released. After the forced cutoff is released, the semiconductor switch 20 is turned on or off based on the voltage indicated by the control signal until the current is forcibly cut off again.
  • the semiconductor switch 20 when Vds> rc ⁇ Ic is satisfied in a state where the semiconductor switch 20 is on, the semiconductor switch 20 is switched off.
  • the voltage value Vds is the voltage value between the drain and source of the semiconductor switch 20
  • the resistance value rc is the resistance value of the resistor Rc
  • the current value Ic is the current value of the current drawn by the current circuit 21. It is.
  • the voltage value Vds is represented by the product of the current value Ia of the current flowing through the semiconductor switch 20 and the on-resistance value ron of the semiconductor switch 20. Therefore, satisfying Vds> rc ⁇ Ic corresponds to satisfying Ia> rc ⁇ Ic / ron.
  • the threshold value Ith of the current value Ia is expressed by the following equation (1).
  • Ith rc ⁇ Ic / ron (1)
  • the on-resistance value ron of the semiconductor switch 20 increases when the ambient temperature of the semiconductor switch 20 increases, and decreases when the ambient temperature of the semiconductor switch 20 decreases.
  • the current value Ic of the current drawn by the current circuit 21 also increases when the ambient temperature of the semiconductor switch 20 increases, and decreases when the ambient temperature of the semiconductor switch 20 decreases. To do.
  • the current value Ic varies in the same direction as the variation direction of the on-resistance value ron according to the ambient temperature of the semiconductor switch 20.
  • the resistance value rc is substantially constant regardless of the ambient temperature of the semiconductor switch 20.
  • the threshold value Ith of the current value Ia expressed by the equation (1) is substantially constant regardless of the ambient temperature of the semiconductor switch 20.
  • the current value Ic is constant or substantially constant regardless of the voltage value of the drain of the semiconductor switch 20.
  • the resistance values rc and ron are also constant or substantially constant regardless of the voltage value of the drain of the semiconductor switch 20.
  • the threshold value Ith of the current value Ia is constant or substantially constant regardless of the voltage value of the drain of the semiconductor switch 20, that is, the output voltage value Vs of the battery 11.
  • FIG. 3 is a circuit diagram of the current circuit 21.
  • the current circuit 21 includes a transistor 30, a resistor 31, and resistors Rb1 and Rb2.
  • the resistor 31 includes a thermistor 40 and resistors Re1 and Re2.
  • the transistor 30 is an NPN bipolar transistor.
  • the collector of the transistor 30 is connected to the cathode of the diode D1. Therefore, the collector of the transistor 30 is connected to the other end of the resistor Rc via the diode D1.
  • the emitter of the transistor 30 is connected to one end of each of the resistors Re1 and Re2 included in the resistor 31.
  • One end of each of the resistors Re1 and Re2 corresponds to one end of the resistor 31.
  • the other end of the resistor Re2 is connected to one end of the thermistor 40.
  • the other end of each of the thermistor 40 and the resistor Re1 corresponds to the other end of the resistor 31 and is grounded.
  • a series circuit of the resistor Re2 and the thermistor 40 is connected in parallel to the resistor Re1.
  • the resistor Re1 functions as a second resistor
  • the resistor Re2 functions as a third resistor.
  • the base of the transistor 30 is connected to one end of each of the resistors Rb1 and Rb2. A voltage is applied to the other end of the resistor Rb1. The voltage value Vcc of this voltage is constant as described above. The other end of the resistor Rb2 is grounded. In the transistor 30, the resistance value between the collector and the emitter is adjusted so that the voltage value between the base and the emitter becomes a predetermined voltage value Vbe, for example, 0.7V.
  • the collector, base, and emitter of the transistor 30 function as a first end, a second end, and a third end, respectively.
  • the resistors Rb1 and Rb2 divide the voltage applied to the other end of the resistor Rb1, and apply the divided voltage to the base of the transistor 30.
  • the voltage value Vb of the base of the transistor 30 with respect to the ground potential is a voltage value of a voltage divided by the resistors Rb1 and Rb2.
  • the voltage value Vb is expressed as follows using the voltage value Vcc, the resistance value rb1 of the resistor Rb1, and the resistance value rb2 of the resistor Rb2.
  • Vb Vcc ⁇ rb2 / (rb1 + rb2)
  • the current drawn from the drain of the semiconductor switch 20 via the resistor Rc flows between the collector and emitter of the transistor 30. Further, a current flows into the base of the transistor 30 via the resistor Rb1. The current that flows into the collector and base of the transistor 30 flows through the resistor 31.
  • the transistor 30 Since the voltage value Vb is constant as described above, the transistor 30 has a resistance value between the collector and the emitter, that is, the current value Ic of the current drawn by the current circuit 21 so that the emitter voltage value becomes Vb ⁇ Vbe. Adjust.
  • the current value of the current flowing through the base of the transistor 30 is expressed as Ic / hfe using the constant hfe. Therefore, the current value of the current flowing through the resistor 31 is represented by (1 + hfe) ⁇ Ic / hfe.
  • the voltage values Vb, Vbe, the constant hfe, and the resistance value ra do not vary or hardly vary according to the voltage value of the drain of the semiconductor switch 20, that is, the output voltage value Vs of the battery 11. Therefore, the current value Ic of the current drawn by the current circuit 21 does not vary or hardly varies depending on the voltage value of the drain of the semiconductor switch 20.
  • Each of the resistance value rc of the resistor Rc and the on-resistance value ron of the semiconductor switch 20 does not vary or hardly varies depending on the voltage value of the drain of the semiconductor switch 20. Therefore, the threshold value Ith represented by rc ⁇ Ic / ron does not vary or hardly varies depending on the voltage value of the drain of the semiconductor switch 20.
  • FIG. 4 is an explanatory diagram of the temperature dependence of the current value Ic of the current drawn by the current circuit 21.
  • FIG. 4 shows the relationship between the resistance value ra of the resistor 31 and the ambient temperature of the semiconductor switch 20, and the relationship between the current value Ic and the ambient temperature of the semiconductor switch 20.
  • the horizontal axis indicates the ambient temperature of the semiconductor switch 20.
  • the resistance value rth of the thermistor 40 decreases when the ambient temperature of the semiconductor switch 20 increases, and increases when the ambient temperature of the semiconductor switch 20 decreases. Therefore, the resistance value rth varies in the direction opposite to the variation direction of the on-resistance value ron of the semiconductor switch 20 according to the ambient temperature of the semiconductor switch 20.
  • the resistance value ra is represented by re1 ⁇ re2 / (re1 + re2) and is the smallest. This value is a combined resistance value of a circuit in which the resistor Re2 is connected in parallel to the resistor Re1.
  • the resistance value rth is infinite, the resistance value ra matches the resistance value re1 and is the largest.
  • the resistance value rth Since the resistance value rth is large when the ambient temperature of the semiconductor switch 20 is low, the resistance value ra expressed by the equation (3) is also large. When the resistance value ra is large, the current value Ia of the current drawn by the current circuit 21 is small as shown in the equation (2). As the ambient temperature of the semiconductor switch 20 is lower, the resistance value ra is closer to the resistance value re1.
  • the on-resistance value ron of the semiconductor switch 20 increases when the ambient temperature of the semiconductor switch 20 increases, and decreases when the ambient temperature of the semiconductor switch 20 decreases.
  • the resistance value rth of the thermistor 40 varies in the direction opposite to the variation direction of the on-resistance value ron according to the ambient temperature of the semiconductor switch 20.
  • the resistance value ra of the resistor 31 also varies in the direction opposite to the variation direction of the on-resistance value ron according to the ambient temperature of the semiconductor switch 20.
  • the resistance value rth is small when the ambient temperature of the semiconductor switch 20 is high, the resistance value ra expressed by the equation (3) is also small.
  • the current value Ia of the current drawn by the current circuit 21 is large as shown in the equation (2).
  • the resistance value ra approaches re1 ⁇ re2 / (re1 + re2).
  • the on-resistance value ron of the semiconductor switch 20 increases when the ambient temperature of the semiconductor switch 20 increases, and decreases when the ambient temperature of the semiconductor switch 20 decreases.
  • the resistance value ra of the resistor 31 varies in a direction opposite to the variation direction of the on-resistance value ron according to the ambient temperature of the semiconductor switch 20.
  • the current value Ic of the current flowing through the semiconductor switch 20 varies in the same direction as the variation direction of the on-resistance value ron according to the ambient temperature of the semiconductor switch 20, as shown in FIG.
  • the upper limit value of the current value Ic is the current value Ic calculated by substituting re1 ⁇ re2 / (re1 + re2) for the resistance value ra in the equation (2).
  • the lower limit value of the current value Ic is the current value Ic calculated by substituting re1 for the resistance value ra in the equation (2).
  • FIG. 5 is an explanatory diagram of the temperature dependence of the threshold value Ith.
  • FIG. 5 shows the relationship between the current value Ic and the ambient temperature of the semiconductor switch 20, the relationship between the resistance value ron and the ambient temperature of the semiconductor switch 20, and the relationship between the threshold value Ith and the ambient temperature of the semiconductor switch 20. .
  • the horizontal axis indicates the ambient temperature of the semiconductor switch 20.
  • the threshold value Ith is a threshold value of the current value Ia of the current flowing through the semiconductor switch 20.
  • the current value Ic is the current value of the current drawn by the current circuit 21.
  • the resistance value ron is the on-resistance value of the semiconductor switch 20.
  • the current value Ic increases when the ambient temperature of the semiconductor switch 20 increases.
  • the graph of the current value Ic with respect to the ambient temperature of the semiconductor switch 20 is a graph of the resistance value ron against the ambient temperature of the semiconductor switch 20.
  • the shape is almost the same.
  • the ratio between the current value Ic and the resistance value ron is substantially constant.
  • the resistance value rc of the resistor Rc hardly varies depending on the ambient temperature of the semiconductor switch 20. For this reason, when the ambient temperature of the semiconductor switch 20 is within a predetermined range, the threshold value Ith expressed by the equation (1) is substantially constant regardless of the ambient temperature of the semiconductor switch 20. When the ambient temperature of the semiconductor switch 20 is within a predetermined range, it is assumed that the threshold value Ith is approximately 10 A, for example. As long as the ambient temperature of the semiconductor switch 20 is within a predetermined range, when the current value Ia flowing through the semiconductor switch 20 exceeds approximately 10 A, the semiconductor switch 20 is switched from on to off.
  • the predetermined range is an assumed ambient temperature range of the semiconductor switch 20. In this range, the voltage values Vb and Vbe, the constants hfe, the resistance values re1 and re2, and the resistance value rth so that the current value Ic changes with respect to the ambient temperature of the semiconductor switch 20 in the same manner as the on-resistance value ron. Set the temperature characteristics.
  • the semiconductor switch 20 can be immediately switched off when the current value Ia exceeds the threshold value Ith. The manufacturing cost of the power supply control device 10 is low.
  • the resistance value ra of the resistor 31 may be varied in the direction opposite to the variation direction of the semiconductor switch 20 in accordance with the ambient temperature of the semiconductor switch 20.
  • the configuration of the resistor 31 is not limited to the configuration in which the series circuit of the resistor Re2 and the thermistor 40 is connected in parallel to the resistor Re1.
  • the differences between the second embodiment and the first embodiment will be described. Since the configuration other than the configuration described later is the same as that in the first embodiment, the same reference numerals as those in the first embodiment are given to the components common to the first embodiment, and the description thereof is omitted. To do.
  • FIG. 6 is a circuit diagram of the current circuit 21 in the second embodiment.
  • the configuration of the resistor 31 is different from that of the power supply system 1 according to the first embodiment.
  • the resistor 31 includes a thermistor 40 as in the first embodiment.
  • One end of the thermistor 40 corresponds to one end of the resistor 31 and is connected to the emitter of the transistor 30.
  • the other end of the thermistor 40 corresponds to the other end of the resistor 31 and is grounded.
  • the resistance value ra of the resistor 31 is the resistance value rth of the thermistor 40. As described in the first embodiment, the resistance value rth varies in a direction opposite to the variation direction of the on-resistance value ron of the semiconductor switch 20 according to the ambient temperature of the semiconductor switch 20. Therefore, the current value Ic represented by the equation (2) varies in the same direction as the variation direction of the on-resistance value ron of the semiconductor switch 20 according to the ambient temperature of the semiconductor switch 20.
  • the voltage value Vb, Vbe and the constant hfe, and the temperature characteristic of the resistance value rth so that the current value Ic changes in the same manner as the on-resistance value ron with respect to the ambient temperature of the semiconductor switch 20.
  • the resistance value rth does not vary or hardly varies depending on the voltage value of the drain of the semiconductor switch 20.
  • the current value Ic expressed by the equation (2) does not vary or hardly varies depending on the voltage value of the drain of the semiconductor switch 20.
  • the threshold value Ith expressed by the equation (1) does not vary or hardly varies depending on the voltage value of the drain of the semiconductor switch 20.
  • the power supply control device 10 according to the second embodiment has the same effects as the power supply control device 10 according to the first embodiment.
  • the configuration of the resistor 31 may be a configuration in which a resistor (not shown) is connected to the thermistor 40 in series. Even in this case, if the resistance value of the resistor connected in series to the thermistor 40 does not vary according to the ambient temperature of the semiconductor switch 20, the resistance value ra of the resistor 31 becomes the ambient temperature of the semiconductor switch 20. Accordingly, it is obvious that the on-resistance value ron of the semiconductor switch 20 varies in the opposite direction to the variation direction.
  • the current circuit 21 is configured such that the current value Ic drawn through the resistor Rc varies in the direction opposite to the variation direction of the on-resistance value ron of the semiconductor switch 20 according to the ambient temperature of the semiconductor switch 20. If it is. For this reason, the configuration of the current circuit 21 is not limited to a configuration in which a constant voltage is applied to the base of the transistor 30 and one end of the resistor 31 is connected to the emitter of the transistor 30.
  • the differences between the third embodiment and the first embodiment will be described. Since the configuration other than the configuration described later is the same as that in the first embodiment, the same reference numerals as those in the first embodiment are given to the components common to the first embodiment, and the description thereof is omitted. To do.
  • FIG. 7 is a circuit diagram of the current circuit 21 according to the third embodiment.
  • the current circuit 21 in the second embodiment includes a resistor 31 as in the first embodiment.
  • the current circuit 21 further includes a current mirror circuit 50.
  • the current mirror circuit 50 includes two transistors 60 and 61. Each of the transistors 60 and 61 is an NPN-type bipolar transistor.
  • a voltage is applied to one end of the resistor 31, that is, one end of each of the resistors Re1 and Re2.
  • the voltage value Vcc of this voltage is constant as in the first embodiment.
  • the other end of the resistor 31, that is, the other end of each of the resistor Re 1 and the thermistor 40 is connected to the bases of the transistors 60 and 61 and the emitter of the transistor 61.
  • the collector of the transistor 60 is connected to the cathode of the diode D1.
  • the emitters of the transistors 60 and 61 are grounded.
  • the resistance value between the collector and the emitter is adjusted so that the voltage value between the base and the emitter becomes a predetermined voltage value Vt.
  • the resistance value between the collector and the emitter is adjusted so that the voltage value between the base and the emitter becomes a voltage value that substantially matches the voltage value Vt.
  • the current value Ir of the current flowing through the resistor 31 substantially matches the current value Ic of the current drawn by the current circuit 21 through the resistor Rc.
  • the resistance value ra is the resistance value of the resistor 31 as described in the first embodiment.
  • the voltage values Vcc and Vt hardly vary according to the ambient temperature of the semiconductor switch 20.
  • the resistance value ra of the resistor 31 varies in the direction opposite to the variation direction of the on-resistance value ron of the semiconductor switch 20 according to the ambient temperature of the semiconductor switch 20. Therefore, the current value Ir of the current flowing through the resistor 31, that is, the current value Ic of the current drawn into the current circuit 21 through the resistor Rc is the same direction as the fluctuation direction of the on-resistance value ron of the semiconductor switch 20. Fluctuates.
  • the current values Ir that is, the current value Ic change with respect to the ambient temperature of the semiconductor switch 20 in the same manner as the on-resistance value ron.
  • Resistance values re1 and re2 and temperature characteristics of the resistance value rth are set.
  • the resistance values re1, re2, and rth are the resistance values Re1 and Re2 of the resistor 31 and the resistance value of the thermistor.
  • the threshold Ith expressed by the equation (1) is the ambient temperature of the semiconductor switch 20. Regardless of the constant.
  • the voltage values Vcc and Vt and the resistance value ra do not vary or hardly vary depending on the voltage value of the drain of the semiconductor switch 20. Therefore, when the ambient temperature of the semiconductor switch 20 is constant, the current value Ir, that is, the current value Ic is constant or substantially constant regardless of the voltage value of the drain of the semiconductor switch 20. As a result, the threshold value Ith also does not vary or hardly varies depending on the voltage value of the drain of the semiconductor switch 20.
  • the power supply control device 10 according to the third embodiment has the same effects as the power supply control device 10 according to the first embodiment.
  • the current mirror circuit 50 is not limited to a circuit that substantially matches the current values Ic and Ir, and may be any circuit as long as the current value Ic is a predetermined number of times the current value Ir.
  • the transistors 60 and 61 of the current mirror circuit 50 are not limited to NPN type bipolar transistors, but may be PNP type bipolar transistors, for example.
  • the emitter of the transistor 60 is connected to the cathode of the diode D1
  • the base of the transistor 60 is connected to the base and collector of the transistor 61.
  • a constant voltage is applied to the emitter of the transistor 61.
  • the collector of the transistor 61 is further connected to one end of the resistor 31.
  • the other end of the resistor 31 and the collector of the transistor 60 are grounded.
  • the transistor included in the current mirror circuit 50 is not limited to a bipolar transistor, and may be an FET. Further, the number of transistors included in the current mirror circuit 50 is not limited to two, and may be three or more. Furthermore, the configuration of the resistor 31 is not limited to the configuration of the first embodiment, and may be the configuration of the second embodiment.
  • the semiconductor switch 20 is not limited to an N-channel FET, and may be a P-channel FET, for example.
  • the source of the semiconductor switch 20 is connected to the positive electrode of the battery 11 and one end of the resistor Rc, and the drain of the semiconductor switch 20 is connected to one end of the load 12 and the plus terminal of the comparator 22.
  • the source and drain of the semiconductor switch 20 function as a current input terminal and a current output terminal, respectively.
  • the on-resistance value ron of the semiconductor switch 20 decreases as the ambient temperature of the semiconductor switch 20 increases
  • a thermistor whose resistance value rth increases as the ambient temperature of the semiconductor switch 20 increases may be used as the thermistor 40.
  • the current value Ic varies in the same direction as the variation direction of the on-resistance value ron of the semiconductor switch 20 according to the ambient temperature of the semiconductor switch 20, and the threshold value Ith is equal to the ambient temperature of the semiconductor switch 20. It is almost constant regardless.

Landscapes

  • Engineering & Computer Science (AREA)
  • Power Engineering (AREA)
  • Mechanical Engineering (AREA)
  • Electronic Switches (AREA)
  • Charge And Discharge Circuits For Batteries Or The Like (AREA)
  • Emergency Protection Circuit Devices (AREA)
  • Protection Of Static Devices (AREA)
PCT/JP2017/021069 2016-06-21 2017-06-07 給電制御装置 Ceased WO2017221697A1 (ja)

Priority Applications (3)

Application Number Priority Date Filing Date Title
US16/310,903 US11031771B2 (en) 2016-06-21 2017-06-07 Power supply control apparatus
CN201780034641.0A CN109314386B (zh) 2016-06-21 2017-06-07 供电控制装置
DE112017003071.4T DE112017003071T5 (de) 2016-06-21 2017-06-07 Stromversorgungssteuervorrichtung

Applications Claiming Priority (2)

Application Number Priority Date Filing Date Title
JP2016-122816 2016-06-21
JP2016122816A JP6610446B2 (ja) 2016-06-21 2016-06-21 給電制御装置

Publications (1)

Publication Number Publication Date
WO2017221697A1 true WO2017221697A1 (ja) 2017-12-28

Family

ID=60784686

Family Applications (1)

Application Number Title Priority Date Filing Date
PCT/JP2017/021069 Ceased WO2017221697A1 (ja) 2016-06-21 2017-06-07 給電制御装置

Country Status (5)

Country Link
US (1) US11031771B2 (enExample)
JP (1) JP6610446B2 (enExample)
CN (1) CN109314386B (enExample)
DE (1) DE112017003071T5 (enExample)
WO (1) WO2017221697A1 (enExample)

Families Citing this family (8)

* Cited by examiner, † Cited by third party
Publication number Priority date Publication date Assignee Title
WO2020218077A1 (ja) * 2019-04-26 2020-10-29 株式会社オートネットワーク技術研究所 電流検出装置及び給電制御装置
JP2021034838A (ja) * 2019-08-22 2021-03-01 株式会社オートネットワーク技術研究所 出力装置
DE102019212889A1 (de) * 2019-08-28 2021-03-04 Robert Bosch Gmbh Verfahren und Vorrichtung zur Kurzschlussdetektion durch Sättigungserkennung in Leistungshalbleiterschaltern
JP7472577B2 (ja) 2020-03-23 2024-04-23 株式会社オートネットワーク技術研究所 電流制御装置、スイッチ制御装置、電流制御方法及びコンピュータプログラム
JP7404983B2 (ja) * 2020-04-10 2023-12-26 株式会社オートネットワーク技術研究所 給電制御装置
JP7347316B2 (ja) * 2020-04-20 2023-09-20 株式会社オートネットワーク技術研究所 給電制御装置
JP7533149B2 (ja) 2020-11-17 2024-08-14 株式会社オートネットワーク技術研究所 給電制御装置
JP7512904B2 (ja) * 2021-01-08 2024-07-09 株式会社オートネットワーク技術研究所 スイッチ装置

Citations (3)

* Cited by examiner, † Cited by third party
Publication number Priority date Publication date Assignee Title
JP2002017036A (ja) * 2000-06-29 2002-01-18 Nissan Motor Co Ltd 過電流検知回路
JP2007134780A (ja) * 2005-11-08 2007-05-31 Yazaki Corp 自己診断機能を備えた負荷駆動装置
JP2015170918A (ja) * 2014-03-05 2015-09-28 株式会社オートネットワーク技術研究所 防止装置

Family Cites Families (7)

* Cited by examiner, † Cited by third party
Publication number Priority date Publication date Assignee Title
JP3424489B2 (ja) * 1997-03-24 2003-07-07 日産自動車株式会社 半導体過電流検知回路とその検査方法
US8174811B2 (en) * 2003-11-07 2012-05-08 Tyco Electronics Japan G.K. Overheat protection device and electrical system having same
JP4278572B2 (ja) * 2004-06-16 2009-06-17 矢崎総業株式会社 半導体スイッチの制御装置
JP4504222B2 (ja) * 2005-02-21 2010-07-14 矢崎総業株式会社 過電流検出装置
JP5099505B2 (ja) * 2008-02-15 2012-12-19 セイコーインスツル株式会社 ボルテージレギュレータ
JP5448706B2 (ja) 2009-10-15 2014-03-19 古河電気工業株式会社 電流検出装置及び電流検出方法
JP6958418B2 (ja) * 2018-02-21 2021-11-02 株式会社オートネットワーク技術研究所 給電制御装置

Patent Citations (3)

* Cited by examiner, † Cited by third party
Publication number Priority date Publication date Assignee Title
JP2002017036A (ja) * 2000-06-29 2002-01-18 Nissan Motor Co Ltd 過電流検知回路
JP2007134780A (ja) * 2005-11-08 2007-05-31 Yazaki Corp 自己診断機能を備えた負荷駆動装置
JP2015170918A (ja) * 2014-03-05 2015-09-28 株式会社オートネットワーク技術研究所 防止装置

Also Published As

Publication number Publication date
DE112017003071T5 (de) 2019-03-14
JP2017229138A (ja) 2017-12-28
CN109314386A (zh) 2019-02-05
US20190267795A1 (en) 2019-08-29
JP6610446B2 (ja) 2019-11-27
US11031771B2 (en) 2021-06-08
CN109314386B (zh) 2020-01-07

Similar Documents

Publication Publication Date Title
JP6610446B2 (ja) 給電制御装置
US7443645B2 (en) Overcurrent detecting device
US9748789B2 (en) Charging/discharging control circuit, charging/discharging control device, and battery device
JP2006053898A (ja) 過電流保護回路およびそれを利用した電圧生成回路ならびに電子機器
US7061302B2 (en) Semiconductor integrated circuit device
JP2001216033A (ja) 電源供給制御装置および電源供給制御方法
US10135234B2 (en) Preventive apparatus
CN110171370B (zh) 起动电路
US20210281105A1 (en) Circuit device
JP7082758B2 (ja) 電圧レギュレータ及び車載用のバックアップ電源
WO2021205816A1 (ja) 給電制御装置
WO2017199793A1 (ja) 給電制御装置
WO2020230605A1 (ja) 電圧レギュレータ及び車載用のバックアップ電源
JP2003150255A (ja) 電源回路
CN115459378B (zh) 一种电池保护电路及系统
CN115398763B (zh) 供电控制装置
WO2020003699A1 (ja) スイッチング素子の駆動回路
US12176809B2 (en) Power feeding control apparatus
WO2018147102A1 (ja) スイッチ制御装置
US10020667B2 (en) Charging circuit for charging a capacitor
TWI492536B (zh) 開關裝置
JP2018061115A (ja) イネーブル信号生成回路
JP2002123325A (ja) 基準電圧発生装置
JP2023102646A (ja) 電気機器及び車載システム
WO2022244319A1 (ja) ゲート駆動装置

Legal Events

Date Code Title Description
121 Ep: the epo has been informed by wipo that ep was designated in this application

Ref document number: 17815166

Country of ref document: EP

Kind code of ref document: A1

122 Ep: pct application non-entry in european phase

Ref document number: 17815166

Country of ref document: EP

Kind code of ref document: A1