WO2012165220A1 - バッテリ装置、制御方法、及び電動車両 - Google Patents
バッテリ装置、制御方法、及び電動車両 Download PDFInfo
- Publication number
- WO2012165220A1 WO2012165220A1 PCT/JP2012/063033 JP2012063033W WO2012165220A1 WO 2012165220 A1 WO2012165220 A1 WO 2012165220A1 JP 2012063033 W JP2012063033 W JP 2012063033W WO 2012165220 A1 WO2012165220 A1 WO 2012165220A1
- Authority
- WO
- WIPO (PCT)
- Prior art keywords
- battery
- authentication information
- power
- power line
- electronic device
- Prior art date
- Legal status (The legal status is an assumption and is not a legal conclusion. Google has not performed a legal analysis and makes no representation as to the accuracy of the status listed.)
- Ceased
Links
Images
Classifications
-
- B—PERFORMING OPERATIONS; TRANSPORTING
- B60—VEHICLES IN GENERAL
- B60L—PROPULSION OF ELECTRICALLY-PROPELLED VEHICLES; SUPPLYING ELECTRIC POWER FOR AUXILIARY EQUIPMENT OF ELECTRICALLY-PROPELLED VEHICLES; ELECTRODYNAMIC BRAKE SYSTEMS FOR VEHICLES IN GENERAL; MAGNETIC SUSPENSION OR LEVITATION FOR VEHICLES; MONITORING OPERATING VARIABLES OF ELECTRICALLY-PROPELLED VEHICLES; ELECTRIC SAFETY DEVICES FOR ELECTRICALLY-PROPELLED VEHICLES
- B60L53/00—Methods of charging batteries, specially adapted for electric vehicles; Charging stations or on-board charging equipment therefor; Exchange of energy storage elements in electric vehicles
- B60L53/10—Methods of charging batteries, specially adapted for electric vehicles; Charging stations or on-board charging equipment therefor; Exchange of energy storage elements in electric vehicles characterised by the energy transfer between the charging station and the vehicle
- B60L53/14—Conductive energy transfer
-
- B—PERFORMING OPERATIONS; TRANSPORTING
- B60—VEHICLES IN GENERAL
- B60L—PROPULSION OF ELECTRICALLY-PROPELLED VEHICLES; SUPPLYING ELECTRIC POWER FOR AUXILIARY EQUIPMENT OF ELECTRICALLY-PROPELLED VEHICLES; ELECTRODYNAMIC BRAKE SYSTEMS FOR VEHICLES IN GENERAL; MAGNETIC SUSPENSION OR LEVITATION FOR VEHICLES; MONITORING OPERATING VARIABLES OF ELECTRICALLY-PROPELLED VEHICLES; ELECTRIC SAFETY DEVICES FOR ELECTRICALLY-PROPELLED VEHICLES
- B60L53/00—Methods of charging batteries, specially adapted for electric vehicles; Charging stations or on-board charging equipment therefor; Exchange of energy storage elements in electric vehicles
- B60L53/60—Monitoring or controlling charging stations
- B60L53/65—Monitoring or controlling charging stations involving identification of vehicles or their battery types
-
- B—PERFORMING OPERATIONS; TRANSPORTING
- B60—VEHICLES IN GENERAL
- B60R—VEHICLES, VEHICLE FITTINGS, OR VEHICLE PARTS, NOT OTHERWISE PROVIDED FOR
- B60R16/00—Electric or fluid circuits specially adapted for vehicles and not otherwise provided for; Arrangement of elements of electric or fluid circuits specially adapted for vehicles and not otherwise provided for
- B60R16/02—Electric or fluid circuits specially adapted for vehicles and not otherwise provided for; Arrangement of elements of electric or fluid circuits specially adapted for vehicles and not otherwise provided for electric constitutive elements
- B60R16/03—Electric or fluid circuits specially adapted for vehicles and not otherwise provided for; Arrangement of elements of electric or fluid circuits specially adapted for vehicles and not otherwise provided for electric constitutive elements for supply of electrical power to vehicle subsystems or for
- B60R16/033—Electric or fluid circuits specially adapted for vehicles and not otherwise provided for; Arrangement of elements of electric or fluid circuits specially adapted for vehicles and not otherwise provided for electric constitutive elements for supply of electrical power to vehicle subsystems or for characterised by the use of electrical cells or batteries
-
- B—PERFORMING OPERATIONS; TRANSPORTING
- B62—LAND VEHICLES FOR TRAVELLING OTHERWISE THAN ON RAILS
- B62H—CYCLE STANDS; SUPPORTS OR HOLDERS FOR PARKING OR STORING CYCLES; APPLIANCES PREVENTING OR INDICATING UNAUTHORIZED USE OR THEFT OF CYCLES; LOCKS INTEGRAL WITH CYCLES; DEVICES FOR LEARNING TO RIDE CYCLES
- B62H5/00—Appliances preventing or indicating unauthorised use or theft of cycles; Locks integral with cycles
-
- B—PERFORMING OPERATIONS; TRANSPORTING
- B62—LAND VEHICLES FOR TRAVELLING OTHERWISE THAN ON RAILS
- B62H—CYCLE STANDS; SUPPORTS OR HOLDERS FOR PARKING OR STORING CYCLES; APPLIANCES PREVENTING OR INDICATING UNAUTHORIZED USE OR THEFT OF CYCLES; LOCKS INTEGRAL WITH CYCLES; DEVICES FOR LEARNING TO RIDE CYCLES
- B62H5/00—Appliances preventing or indicating unauthorised use or theft of cycles; Locks integral with cycles
- B62H5/20—Appliances preventing or indicating unauthorised use or theft of cycles; Locks integral with cycles indicating unauthorised use, e.g. acting on signalling devices
-
- B—PERFORMING OPERATIONS; TRANSPORTING
- B62—LAND VEHICLES FOR TRAVELLING OTHERWISE THAN ON RAILS
- B62M—RIDER PROPULSION OF WHEELED VEHICLES OR SLEDGES; POWERED PROPULSION OF SLEDGES OR SINGLE-TRACK CYCLES; TRANSMISSIONS SPECIALLY ADAPTED FOR SUCH VEHICLES
- B62M6/00—Rider propulsion of wheeled vehicles with additional source of power, e.g. combustion engine or electric motor
- B62M6/40—Rider propelled cycles with auxiliary electric motor
- B62M6/45—Control or actuating devices therefor
-
- B—PERFORMING OPERATIONS; TRANSPORTING
- B62—LAND VEHICLES FOR TRAVELLING OTHERWISE THAN ON RAILS
- B62M—RIDER PROPULSION OF WHEELED VEHICLES OR SLEDGES; POWERED PROPULSION OF SLEDGES OR SINGLE-TRACK CYCLES; TRANSMISSIONS SPECIALLY ADAPTED FOR SUCH VEHICLES
- B62M6/00—Rider propulsion of wheeled vehicles with additional source of power, e.g. combustion engine or electric motor
- B62M6/40—Rider propelled cycles with auxiliary electric motor
- B62M6/75—Rider propelled cycles with auxiliary electric motor power-driven by friction rollers or gears engaging the ground wheel
-
- B—PERFORMING OPERATIONS; TRANSPORTING
- B62—LAND VEHICLES FOR TRAVELLING OTHERWISE THAN ON RAILS
- B62M—RIDER PROPULSION OF WHEELED VEHICLES OR SLEDGES; POWERED PROPULSION OF SLEDGES OR SINGLE-TRACK CYCLES; TRANSMISSIONS SPECIALLY ADAPTED FOR SUCH VEHICLES
- B62M6/00—Rider propulsion of wheeled vehicles with additional source of power, e.g. combustion engine or electric motor
- B62M6/80—Accessories, e.g. power sources; Arrangements thereof
- B62M6/90—Batteries
-
- H—ELECTRICITY
- H01—ELECTRIC ELEMENTS
- H01M—PROCESSES OR MEANS, e.g. BATTERIES, FOR THE DIRECT CONVERSION OF CHEMICAL ENERGY INTO ELECTRICAL ENERGY
- H01M10/00—Secondary cells; Manufacture thereof
- H01M10/42—Methods or arrangements for servicing or maintenance of secondary cells or secondary half-cells
- H01M10/425—Structural combination with electronic components, e.g. electronic circuits integrated to the outside of the casing
- H01M10/4257—Smart batteries, e.g. electronic circuits inside the housing of the cells or batteries
-
- H—ELECTRICITY
- H01—ELECTRIC ELEMENTS
- H01M—PROCESSES OR MEANS, e.g. BATTERIES, FOR THE DIRECT CONVERSION OF CHEMICAL ENERGY INTO ELECTRICAL ENERGY
- H01M10/00—Secondary cells; Manufacture thereof
- H01M10/42—Methods or arrangements for servicing or maintenance of secondary cells or secondary half-cells
- H01M10/44—Methods for charging or discharging
-
- B—PERFORMING OPERATIONS; TRANSPORTING
- B60—VEHICLES IN GENERAL
- B60L—PROPULSION OF ELECTRICALLY-PROPELLED VEHICLES; SUPPLYING ELECTRIC POWER FOR AUXILIARY EQUIPMENT OF ELECTRICALLY-PROPELLED VEHICLES; ELECTRODYNAMIC BRAKE SYSTEMS FOR VEHICLES IN GENERAL; MAGNETIC SUSPENSION OR LEVITATION FOR VEHICLES; MONITORING OPERATING VARIABLES OF ELECTRICALLY-PROPELLED VEHICLES; ELECTRIC SAFETY DEVICES FOR ELECTRICALLY-PROPELLED VEHICLES
- B60L2200/00—Type of vehicles
- B60L2200/12—Bikes
-
- B—PERFORMING OPERATIONS; TRANSPORTING
- B60—VEHICLES IN GENERAL
- B60L—PROPULSION OF ELECTRICALLY-PROPELLED VEHICLES; SUPPLYING ELECTRIC POWER FOR AUXILIARY EQUIPMENT OF ELECTRICALLY-PROPELLED VEHICLES; ELECTRODYNAMIC BRAKE SYSTEMS FOR VEHICLES IN GENERAL; MAGNETIC SUSPENSION OR LEVITATION FOR VEHICLES; MONITORING OPERATING VARIABLES OF ELECTRICALLY-PROPELLED VEHICLES; ELECTRIC SAFETY DEVICES FOR ELECTRICALLY-PROPELLED VEHICLES
- B60L2200/00—Type of vehicles
- B60L2200/34—Wheel chairs
-
- B—PERFORMING OPERATIONS; TRANSPORTING
- B60—VEHICLES IN GENERAL
- B60L—PROPULSION OF ELECTRICALLY-PROPELLED VEHICLES; SUPPLYING ELECTRIC POWER FOR AUXILIARY EQUIPMENT OF ELECTRICALLY-PROPELLED VEHICLES; ELECTRODYNAMIC BRAKE SYSTEMS FOR VEHICLES IN GENERAL; MAGNETIC SUSPENSION OR LEVITATION FOR VEHICLES; MONITORING OPERATING VARIABLES OF ELECTRICALLY-PROPELLED VEHICLES; ELECTRIC SAFETY DEVICES FOR ELECTRICALLY-PROPELLED VEHICLES
- B60L2200/00—Type of vehicles
- B60L2200/46—Vehicles with auxiliary ad-on propulsions, e.g. add-on electric motor kits for bicycles
-
- H—ELECTRICITY
- H01—ELECTRIC ELEMENTS
- H01M—PROCESSES OR MEANS, e.g. BATTERIES, FOR THE DIRECT CONVERSION OF CHEMICAL ENERGY INTO ELECTRICAL ENERGY
- H01M10/00—Secondary cells; Manufacture thereof
- H01M10/42—Methods or arrangements for servicing or maintenance of secondary cells or secondary half-cells
- H01M10/425—Structural combination with electronic components, e.g. electronic circuits integrated to the outside of the casing
- H01M2010/4278—Systems for data transfer from batteries, e.g. transfer of battery parameters to a controller, data transferred between battery controller and main controller
-
- H—ELECTRICITY
- H01—ELECTRIC ELEMENTS
- H01M—PROCESSES OR MEANS, e.g. BATTERIES, FOR THE DIRECT CONVERSION OF CHEMICAL ENERGY INTO ELECTRICAL ENERGY
- H01M2220/00—Batteries for particular applications
- H01M2220/20—Batteries in motive systems, e.g. vehicle, ship, plane
-
- H—ELECTRICITY
- H02—GENERATION; CONVERSION OR DISTRIBUTION OF ELECTRIC POWER
- H02J—CIRCUIT ARRANGEMENTS OR SYSTEMS FOR SUPPLYING OR DISTRIBUTING ELECTRIC POWER; SYSTEMS FOR STORING ELECTRIC ENERGY
- H02J7/00—Circuit arrangements for charging or depolarising batteries or for supplying loads from batteries
- H02J7/00032—Circuit arrangements for charging or depolarising batteries or for supplying loads from batteries characterised by data exchange
- H02J7/00045—Authentication, i.e. circuits for checking compatibility between one component, e.g. a battery or a battery charger, and another component, e.g. a power source
-
- H—ELECTRICITY
- H02—GENERATION; CONVERSION OR DISTRIBUTION OF ELECTRIC POWER
- H02J—CIRCUIT ARRANGEMENTS OR SYSTEMS FOR SUPPLYING OR DISTRIBUTING ELECTRIC POWER; SYSTEMS FOR STORING ELECTRIC ENERGY
- H02J7/00—Circuit arrangements for charging or depolarising batteries or for supplying loads from batteries
- H02J7/0013—Circuit arrangements for charging or depolarising batteries or for supplying loads from batteries acting upon several batteries simultaneously or sequentially
-
- H—ELECTRICITY
- H04—ELECTRIC COMMUNICATION TECHNIQUE
- H04B—TRANSMISSION
- H04B2203/00—Indexing scheme relating to line transmission systems
- H04B2203/54—Aspects of powerline communications not already covered by H04B3/54 and its subgroups
- H04B2203/5404—Methods of transmitting or receiving signals via power distribution lines
- H04B2203/5416—Methods of transmitting or receiving signals via power distribution lines by adding signals to the wave form of the power source
-
- Y—GENERAL TAGGING OF NEW TECHNOLOGICAL DEVELOPMENTS; GENERAL TAGGING OF CROSS-SECTIONAL TECHNOLOGIES SPANNING OVER SEVERAL SECTIONS OF THE IPC; TECHNICAL SUBJECTS COVERED BY FORMER USPC CROSS-REFERENCE ART COLLECTIONS [XRACs] AND DIGESTS
- Y02—TECHNOLOGIES OR APPLICATIONS FOR MITIGATION OR ADAPTATION AGAINST CLIMATE CHANGE
- Y02E—REDUCTION OF GREENHOUSE GAS [GHG] EMISSIONS, RELATED TO ENERGY GENERATION, TRANSMISSION OR DISTRIBUTION
- Y02E60/00—Enabling technologies; Technologies with a potential or indirect contribution to GHG emissions mitigation
- Y02E60/10—Energy storage using batteries
-
- Y—GENERAL TAGGING OF NEW TECHNOLOGICAL DEVELOPMENTS; GENERAL TAGGING OF CROSS-SECTIONAL TECHNOLOGIES SPANNING OVER SEVERAL SECTIONS OF THE IPC; TECHNICAL SUBJECTS COVERED BY FORMER USPC CROSS-REFERENCE ART COLLECTIONS [XRACs] AND DIGESTS
- Y02—TECHNOLOGIES OR APPLICATIONS FOR MITIGATION OR ADAPTATION AGAINST CLIMATE CHANGE
- Y02T—CLIMATE CHANGE MITIGATION TECHNOLOGIES RELATED TO TRANSPORTATION
- Y02T10/00—Road transport of goods or passengers
- Y02T10/60—Other road transportation technologies with climate change mitigation effect
- Y02T10/70—Energy storage systems for electromobility, e.g. batteries
-
- Y—GENERAL TAGGING OF NEW TECHNOLOGICAL DEVELOPMENTS; GENERAL TAGGING OF CROSS-SECTIONAL TECHNOLOGIES SPANNING OVER SEVERAL SECTIONS OF THE IPC; TECHNICAL SUBJECTS COVERED BY FORMER USPC CROSS-REFERENCE ART COLLECTIONS [XRACs] AND DIGESTS
- Y02—TECHNOLOGIES OR APPLICATIONS FOR MITIGATION OR ADAPTATION AGAINST CLIMATE CHANGE
- Y02T—CLIMATE CHANGE MITIGATION TECHNOLOGIES RELATED TO TRANSPORTATION
- Y02T10/00—Road transport of goods or passengers
- Y02T10/60—Other road transportation technologies with climate change mitigation effect
- Y02T10/7072—Electromobility specific charging systems or methods for batteries, ultracapacitors, supercapacitors or double-layer capacitors
-
- Y—GENERAL TAGGING OF NEW TECHNOLOGICAL DEVELOPMENTS; GENERAL TAGGING OF CROSS-SECTIONAL TECHNOLOGIES SPANNING OVER SEVERAL SECTIONS OF THE IPC; TECHNICAL SUBJECTS COVERED BY FORMER USPC CROSS-REFERENCE ART COLLECTIONS [XRACs] AND DIGESTS
- Y02—TECHNOLOGIES OR APPLICATIONS FOR MITIGATION OR ADAPTATION AGAINST CLIMATE CHANGE
- Y02T—CLIMATE CHANGE MITIGATION TECHNOLOGIES RELATED TO TRANSPORTATION
- Y02T90/00—Enabling technologies or technologies with a potential or indirect contribution to GHG emissions mitigation
- Y02T90/10—Technologies relating to charging of electric vehicles
- Y02T90/12—Electric charging stations
-
- Y—GENERAL TAGGING OF NEW TECHNOLOGICAL DEVELOPMENTS; GENERAL TAGGING OF CROSS-SECTIONAL TECHNOLOGIES SPANNING OVER SEVERAL SECTIONS OF THE IPC; TECHNICAL SUBJECTS COVERED BY FORMER USPC CROSS-REFERENCE ART COLLECTIONS [XRACs] AND DIGESTS
- Y02—TECHNOLOGIES OR APPLICATIONS FOR MITIGATION OR ADAPTATION AGAINST CLIMATE CHANGE
- Y02T—CLIMATE CHANGE MITIGATION TECHNOLOGIES RELATED TO TRANSPORTATION
- Y02T90/00—Enabling technologies or technologies with a potential or indirect contribution to GHG emissions mitigation
- Y02T90/10—Technologies relating to charging of electric vehicles
- Y02T90/14—Plug-in electric vehicles
-
- Y—GENERAL TAGGING OF NEW TECHNOLOGICAL DEVELOPMENTS; GENERAL TAGGING OF CROSS-SECTIONAL TECHNOLOGIES SPANNING OVER SEVERAL SECTIONS OF THE IPC; TECHNICAL SUBJECTS COVERED BY FORMER USPC CROSS-REFERENCE ART COLLECTIONS [XRACs] AND DIGESTS
- Y02—TECHNOLOGIES OR APPLICATIONS FOR MITIGATION OR ADAPTATION AGAINST CLIMATE CHANGE
- Y02T—CLIMATE CHANGE MITIGATION TECHNOLOGIES RELATED TO TRANSPORTATION
- Y02T90/00—Enabling technologies or technologies with a potential or indirect contribution to GHG emissions mitigation
- Y02T90/10—Technologies relating to charging of electric vehicles
- Y02T90/16—Information or communication technologies improving the operation of electric vehicles
-
- Y—GENERAL TAGGING OF NEW TECHNOLOGICAL DEVELOPMENTS; GENERAL TAGGING OF CROSS-SECTIONAL TECHNOLOGIES SPANNING OVER SEVERAL SECTIONS OF THE IPC; TECHNICAL SUBJECTS COVERED BY FORMER USPC CROSS-REFERENCE ART COLLECTIONS [XRACs] AND DIGESTS
- Y02—TECHNOLOGIES OR APPLICATIONS FOR MITIGATION OR ADAPTATION AGAINST CLIMATE CHANGE
- Y02T—CLIMATE CHANGE MITIGATION TECHNOLOGIES RELATED TO TRANSPORTATION
- Y02T90/00—Enabling technologies or technologies with a potential or indirect contribution to GHG emissions mitigation
- Y02T90/10—Technologies relating to charging of electric vehicles
- Y02T90/16—Information or communication technologies improving the operation of electric vehicles
- Y02T90/167—Systems integrating technologies related to power network operation and communication or information technologies for supporting the interoperability of electric or hybrid vehicles, i.e. smartgrids as interface for battery charging of electric vehicles [EV] or hybrid vehicles [HEV]
-
- Y—GENERAL TAGGING OF NEW TECHNOLOGICAL DEVELOPMENTS; GENERAL TAGGING OF CROSS-SECTIONAL TECHNOLOGIES SPANNING OVER SEVERAL SECTIONS OF THE IPC; TECHNICAL SUBJECTS COVERED BY FORMER USPC CROSS-REFERENCE ART COLLECTIONS [XRACs] AND DIGESTS
- Y04—INFORMATION OR COMMUNICATION TECHNOLOGIES HAVING AN IMPACT ON OTHER TECHNOLOGY AREAS
- Y04S—SYSTEMS INTEGRATING TECHNOLOGIES RELATED TO POWER NETWORK OPERATION, COMMUNICATION OR INFORMATION TECHNOLOGIES FOR IMPROVING THE ELECTRICAL POWER GENERATION, TRANSMISSION, DISTRIBUTION, MANAGEMENT OR USAGE, i.e. SMART GRIDS
- Y04S30/00—Systems supporting specific end-user applications in the sector of transportation
- Y04S30/10—Systems supporting the interoperability of electric or hybrid vehicles
- Y04S30/14—Details associated with the interoperability, e.g. vehicle recognition, authentication, identification or billing
Definitions
- the present technology relates to a battery device, a control method, and an electric vehicle, and more particularly, to a battery device, a control method, and an electric vehicle that can provide a highly safe antitheft function.
- the battery device mounted on a power-assisted bicycle is premised on being charged for every use from one day to about one week, and for convenience, it is designed so that it can be easily attached to and detached from the bicycle body. Yes. Therefore, there is one aspect that only the battery device is easily stolen.
- the most reliable way to prevent theft of the battery device is to remove the battery device from the bicycle when leaving the bicycle. It's not a method.
- This technology has been made in view of such a situation, and is intended to provide a highly secure antitheft function.
- a battery device communicates by outputting a high-frequency signal via the power line when the battery device outputs DC power via the power line and an electronic device is connected to the battery via the power line.
- the control unit that stores the read authentication information and controls the battery
- the control unit is configured to read the authentication information and the electronic device based on the authentication information stored in the first connection. And the battery is controlled in accordance with the result of the authentication process of the electronic device.
- the electronic device is a power supply device that supplies DC power to a driving device that generates the power driving force in an electrically assisted bicycle that travels forward by generating auxiliary power driving force in addition to human power driving force.
- the control unit controls DC power output from the battery to the power supply device via the power line.
- the power supply device is provided with a storage element that outputs the stored authentication information to the battery device via the power line by load-modulating a high-frequency signal input via the power line.
- the electronic device is a charging device for charging the battery, and the control unit controls DC power output from the charging device to the battery via the power line.
- the charging device is provided with a storage element that outputs the stored authentication information to the battery device via the power line by load-modulating a high-frequency signal input via the power line.
- the storage device further includes a storage unit that stores history information related to the authentication history and the usage history of the battery device, and the communication unit outputs the high-frequency signal via the power line and communicates to store the stored history information. Send to charging device.
- the battery device may be an independent device or an internal block constituting one device.
- the control method or electric vehicle according to one aspect of the present technology is a control method or electric vehicle corresponding to the battery device according to one aspect of the present technology described above.
- the high-frequency signal is output and communicated via the power line.
- the authentication information is read and the first connection with the electronic device is performed, the read authentication information is stored, the battery is controlled, and the second and subsequent connections with the electronic device are performed.
- an electronic device authentication process is performed based on the read authentication information and the authentication information stored in the first connection, and the battery is controlled according to the result of the electronic device authentication process.
- a highly secure antitheft function can be provided.
- FIG. 1 is a diagram illustrating a configuration example of an electrically assisted bicycle.
- the electric assist bicycle 1 is a bicycle that travels in the forward direction by generating an auxiliary power driving force in addition to the human driving force.
- the main skeleton part of the electric assist bicycle 1 is composed of a body frame made of a metal tube, and a front wheel, a rear wheel, a handle, a saddle, a pedal and the like are attached to this frame. Yes. Further, the frame is provided with a frame device 12 for supplying electric power from the battery device 11 to the drive device 13, and the pedaling force applied to the pedal is supplied to the drive device 13 via a control circuit (not shown). Is transmitted to the rear wheel. As a result, it becomes possible to run the electrically assisted bicycle 1 in the forward direction.
- the frame device 12 has a shape in which the battery device 11 can be mounted, and a power terminal (contact 31 in FIG. 2) is provided at a position corresponding to the power terminal (contact 24 in FIG. 2) of the battery device 11. Therefore, it can be electrically connected to the battery device 11 to be mounted. Therefore, the battery device 11 that is detachably mounted on the frame device 12 can be removed at the time of charging, for example.
- the electric assist bicycle 1 is configured as described above.
- FIG. 2 is a diagram showing a detailed configuration of the battery device 11, the frame device 12, and the driving device 13 of FIG. 2 shows a state in which the battery device 11 is mounted on the frame device 12 and the respective contacts are electrically connected.
- the battery device 11 includes a battery 21, a switch 22, a low-pass filter 23, a contact 24, a microcomputer 25, a reader / writer 26, and a high-pass filter 27.
- the battery 21 includes one or more battery cells and a control circuit therein, and outputs a DC voltage / DC current, that is, DC power, through a power line.
- the switch 22 is arranged on the power line between the battery 21 and the low-pass filter 23, and performs a switching operation under the control of the microcomputer 25. That is, when the switch 22 is turned on (energized state), the DC power from the battery 21 is supplied to the low-pass filter 23 through the power line. On the other hand, when the switch 22 is in an off state (a power shielding state), DC power is not supplied to the low pass filter 23.
- the low-pass filter 23 is disposed on the power line between the battery 21 and the contact 24, and enables DC power to be supplied to the frame device 12 connected via the contact 24.
- the low-pass filter 23 blocks a high-frequency signal generated by the reader / writer 26 and transmitted through the power line.
- the microcomputer 25 controls the switch 22 and the reader / writer 26.
- the microcomputer 25 has a memory 25A and can store various kinds of information.
- the reader / writer 26 communicates with the frame device 12 connected via the contact 24 under the control of the microcomputer 25.
- the reader / writer 26 is originally for electromagnetically coupling with the IC chip to exchange high frequency signals with the IC chip. That is, the reader / writer 26 is provided for writing and reading information according to the standard of the IC chip.
- a high frequency signal (AC signal) is transmitted / received via the power line. That is, the high-frequency signal originally transmitted / received by the coil or the like in the reader / writer 26 is superimposed on the power line via the high-pass filter 27, and communication with the IC chip is performed via the power line.
- the high-pass filter 27 passes the high-frequency signal generated by the reader / writer 26 and transmits it to the frame device 12 through the power line.
- the high-pass filter 33 cuts off DC power transmitted through the power line.
- the battery device 11 is configured as described above, and supplies DC power to the frame device 12.
- the frame device 12 includes a contact 31, a low-pass filter 32, a high-pass filter 33, and an IC chip 34.
- the low-pass filter 32 is disposed on the power line between the contact 31 and the drive device 13, and enables DC power supplied from the battery device 11 connected via the contact 31 to the drive device 13.
- the low-pass filter 32 blocks a high-frequency signal generated by the reader / writer 26 of the battery device 11 and transmitted through the power line.
- the high-pass filter 33 allows a high-frequency signal generated by the reader / writer 26 of the battery device 11 to pass through and can be transmitted to the IC chip 34 through the power line.
- the high pass filter 33 cuts off DC power supplied through the power line.
- the IC chip 34 performs processing according to a command corresponding to the high-frequency signal transmitted from the reader / writer 26 with the power obtained from the high-frequency signal superimposed on the power line.
- the IC chip 34 performs load modulation on the processing result and transmits the result to the reader / writer 26 via the power line.
- the IC chip 34 is a storage element and has a memory 34A, and can store information and processing results transmitted from the reader / writer 26.
- the IC chip 34 can be configured by an electronic tag such as an IC tag based on various standards. For example, not only standards such as FeliCa, NFC (Near Field Communication), RFID (Radio Frequency Identification), Mifare (both are trademarks), but also electronic tags having a unique configuration not based on these standards can be prepared.
- the IC chip 34 preferably has a function of reading and outputting at least information stored therein by a high-frequency signal, and a function of storing supplied information. Moreover, either a passive type or an active type may be used.
- the frame device 12 is configured as described above, and supplies DC power from the battery device 11 to the drive device 13.
- step S11 When the battery device 11 is mounted on the frame device 12 and the battery device 11 and the frame device 12 are electrically connected (“Yes” in step S11), the authentication connection process is started.
- step S12 the microcomputer 25 generates a command for reading authentication information. Specifically, authentication information for uniquely identifying the frame device 12 is stored in the memory 34A of the IC chip 34 of the frame device 12, and a command for reading this is generated.
- step S13 the reader / writer 26 modulates a high frequency signal as a high frequency signal in response to the command. Specifically, the reader / writer 26 modulates the amplitude of a carrier wave having a frequency of 13.56 MHz as a high-frequency signal in accordance with the command generated in step S12. In step S14, the reader / writer 26 outputs a high-frequency signal through the power line.
- the high-frequency signal output from the battery device 11 is transmitted to the frame device 12 through the power line.
- the IC chip 34 receives the high-frequency signal transmitted through the power line (step S31).
- step S32 the IC chip 34 uses the power obtained from the high-frequency signal to execute an authentication information read command, and reads the authentication information of the frame device 12 stored in the memory 34A (step S33).
- step S34 the IC chip 34 performs load modulation corresponding to the read authentication information.
- the signal of the reflected wave generated by the load modulation of the high frequency signal is received by the battery device 11 through the power line. Then, in the battery device 11, the reader / writer 26 demodulates the reflected wave signal generated by the load modulation (step S15). As a result, the authentication information is read from the frame device 12.
- step S16 the microcomputer 25 determines whether or not the connection with the frame device 12 is the first connection. For example, when the authentication information of the frame device 12 is not stored in the memory 25A, when it is determined in step S16 that the connection is the first time, the process proceeds to step S17.
- step S17 the microcomputer 25 stores the authentication information read from the frame device 12 in the memory 25A. Thereby, the battery apparatus 11 has memorize
- step S18 the microcomputer 25 reads out authentication information for uniquely identifying the battery device 11 stored in the memory 25A.
- step S19 the reader / writer 26 modulates the high-frequency signal in accordance with the read authentication information, and outputs the high-frequency signal via the power line (step S20).
- the high-frequency signal output from the battery device 11 is transmitted to the frame device 12 through the power line.
- the IC chip 34 receives the high-frequency signal transmitted through the power line (step S35), and stores the authentication information obtained from the high-frequency signal in the memory 34A (step S36). That is, the authentication information of the connection destination device is held not only on the battery device 11 side but also on the frame device 12 side.
- the DC power from the battery 21 is supplied to the frame device 12 via the power line, and the drive device 13 is thereby driven.
- step S16 determines whether the connection is not the first time, that is, the second or later connection. If it is determined in step S16 that the connection is not the first time, that is, the second or later connection, the process proceeds to step S21.
- step S21 the microcomputer 25 compares the authentication information read from the frame device 12 with the authentication information stored in the memory 25A by the first connection, and performs an authentication process.
- step S22 the microcomputer 25 determines whether or not the authentication information read from the frame device 12 is valid authentication information, based on the collation result in step S21. If it is determined in step S22 that the authentication information is valid, the process proceeds to step S23.
- step S23 the microcomputer 25 controls the switch 22 to process valid authentication information.
- a process of valid authentication information for example, when the switch 22 is turned on, the battery 21 is controlled, and direct-current power from the battery 21 is supplied to the frame device 12 via the power line. Is driven.
- step S24 the microcomputer 25 stores the result of the authentication process in the memory 25A.
- step S26 the reader / writer 26 modulates the high-frequency signal according to the result of the authentication process, and outputs the high-frequency signal via the power line (step S20).
- the result of the authentication process is stored in the memory 34A of the IC chip 34.
- step S22 determines whether the authentication information is invalid. If it is determined in step S22 that the authentication information is invalid, the process proceeds to step S25.
- step S25 the microcomputer 25 controls the switch 22 to process invalid authentication information.
- the unauthorized authentication information is processed by turning off the switch 22 so that the battery 21 is controlled and the DC power from the battery 21 is not supplied to the frame device 12, thereby driving the drive device 13. I can't do that.
- the drive device 13 can be driven only by the battery device 11 and the frame device 12 of the correct combination.
- the authentication connection process when the battery device 11 is connected to the frame device 12 for the first time, the authentication information read from the frame device 12 is stored.
- the second and subsequent connections with the frame device 12 are made, authentication processing based on the authentication information read from the frame device 12 and the authentication information stored in the first connection is performed.
- the battery 21 is controlled in accordance with the result of the authentication process.
- the battery device 11 stores the authentication information of the frame device 12 mounted at the start of use, and does not supply power other than the frame device 12 holding the authentication information.
- the battery device 11 cannot be used with any other frame device other than the frame device 12 that is initially mounted, and thus provides a more secure anti-theft function. can do.
- a theft prevention measure using a conventional physical key may be added to the theft prevention function.
- Second Embodiment> By the way, as described above, the battery device 11 is premised on being charged for every use from, for example, one day to about one week. Therefore, the battery device 11 is detached from the frame device 12 according to the use frequency of the electric assist bicycle 1. It is necessary to charge. Then, next, the battery charge system which charges the battery device 11 is demonstrated.
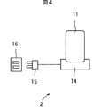
- FIG. 4 is a diagram illustrating a configuration example of the battery charging system.
- the battery charging system 2 includes a battery device 11 and a charging device 14 that charges the battery device 11.
- the AC plug 15 of the charging device 14 is connected to the household outlet 16, whereby the charging device 14 can use the AC power source via the AC plug 15.
- the charging device 14 has a shape in which the battery device 11 can be placed, and a power supply terminal (contact 43 in FIG. 5) is provided at a position corresponding to the power supply terminal (contact 24 in FIG. 5) of the battery device 11.
- the battery device 11 to be placed can be electrically connected.
- the charging device 14 generates DC power for charging the battery device 11 from the AC power supplied from the AC plug 15 and supplies the direct current power to the mounted battery device 11. Thereby, the battery device 11 is charged.
- the battery charging system 2 is configured as described above.
- FIG. 5 is a diagram showing a detailed configuration of the battery device 11 and the charging device 14 of FIG.
- the battery device 11 is placed on the charging device 14 and the respective contacts are electrically connected.
- the battery device 11 has the same configuration as the battery device 11 of FIG.
- FIG. 5 shows a management server 17 that manages information related to the authentication history and usage history of the battery device 11 (hereinafter referred to as history information).
- the charging device 14 includes a charging circuit 41, a low-pass filter 42, a contact 43, a high-pass filter 44, an IC chip 45, a non-contact I / F 46, a microcomputer 47, and a communication circuit 48.
- the charging circuit 41 generates DC power for charging the battery device 11 from the AC power supplied from the AC plug 15, and supplies the DC power to the battery device 11 via the power line.
- the low-pass filter 42 is arranged on the power line between the charging circuit 41 and the contact 43 and enables the DC power from the charging circuit 41 to be supplied to the battery 21 of the battery device 11 connected via the contact 43.
- the low-pass filter 42 blocks a high-frequency signal generated by the reader / writer 26 of the battery device 11 and transmitted via the power line.
- the high-pass filter 44 passes the high-frequency signal generated by the reader / writer 26 of the battery device 11 and transmits it to the IC chip 45 through the power line.
- the high pass filter 44 cuts off DC power supplied through the power line.
- the IC chip 45 performs processing according to a command corresponding to the high-frequency signal transmitted from the reader / writer 26 with the power obtained from the high-frequency signal superimposed on the power line.
- the IC chip 45 performs load modulation on the processing result and transmits the result to the reader / writer 26 via the power line.
- the IC chip 45 is a storage element and has a memory 45A, and can store information transmitted from the reader / writer 26 and a processing result. Further, the IC chip 45 has a non-contact I / F 46 corresponding to a standard such as FeliCa (trademark), and by performing proximity communication with an electronic device in which the IC chip corresponding to the standard is incorporated, The information stored in the memory 45A can be transmitted.
- a standard such as FeliCa (trademark)
- the microcomputer 47 controls the IC chip 45 and the communication circuit 48.
- the microcomputer 47 has a memory 47A, and can store various information.
- the communication circuit 48 communicates with the management server 17 via a predetermined network under the control of the microcomputer 47.
- the charging device 14 is configured as described above, and supplies DC power for charging to the battery device 11.
- the management server 17 includes a communication circuit 51, a CPU 52, a storage device 53, and a display 54.
- the communication circuit 51 communicates with the charging device 14 via a predetermined network according to the control of the CPU 52.
- the CPU 52 controls the operation of each part of the management server 17.
- the CPU 52 stores information supplied from the communication circuit 51 in the storage device 53. Further, the CPU 52 displays information from the communication circuit 51 or the storage device 53 on the display 54.
- the management server 17 is configured as described above, and manages history information transmitted from the charging device 14.
- the communication performed between the charging device 14 and the management server 17 via the network is not only wireless communication and wired communication, but also communication in which wireless communication and wired communication are mixed, that is, wireless communication is performed in a certain section. In other sections, wired communication may be performed.
- step S51 the authentication charging process is started.
- steps S52 to S54 as in steps S12 to S14 in FIG. 3, the microcomputer 25 generates an authentication information reading command, and the reader / writer 26 transmits a high-frequency signal corresponding to the authentication information reading command to the power line. Is output via.
- the high frequency signal output from the battery device 11 is transmitted to the charging device 14 through the power line.
- steps S71 to S74 as in steps S31 to S34 of FIG. 3, the IC chip 45 receives a high-frequency signal, and a command for reading authentication information obtained from the received high-frequency signal is executed and stored in the memory 45A. The authentication information of the charged charging device 14 is read out. Then, load modulation according to the authentication information is performed by the IC chip 45 and transmitted to the battery device 11 through the power line.
- the reflected wave signal generated by load modulation of the high-frequency signal is received and demodulated by the battery device 11 via the power line (step S55).
- the authentication information is read from the charging device 14.
- Steps S55 to S65 as in Steps S15 to S25 of FIG. 3, when the first connection with the charging device 14 is performed, the microcomputer 25 reads the data from the charging device 14. Authentication information is stored in the memory 25A. Thereby, the battery apparatus 11 memorize
- the battery device 11 can be used not only with the correct combination of the frame devices 12 but also with the correct combination of the charging devices 14.
- step S60 a high-frequency signal corresponding to the authentication information is output as in step S20 of FIG.
- steps S75 and S76 a high-frequency signal is received in the same manner as in steps S35 and S36 in FIG. 3, and authentication information obtained thereby is stored in memory 45A.
- step S66 of FIG. 7 the microcomputer 25 of the battery device 11 reads the history information stored in the memory 25A.
- this history information in addition to the authentication history and usage history of the battery device 11, for example, information that can be accumulated on the battery device 11 side, such as usage status and self-diagnosis information of the electric assist bicycle 1 acquired by the frame device 12. Is included.
- step S67 the reader / writer 26 modulates the high-frequency signal in response to the history information and outputs it via the power line (step S68).
- the high frequency signal output from the battery device 11 is transmitted to the charging device 14 through the power line.
- the IC chip 45 receives the high frequency signal (step S77), and the history information obtained thereby is stored in the memory 45A (step S78).
- step S79 the microcomputer 47 determines whether or not to transmit history information to the management server 17. For example, when transmission of management information is instructed by a user operation, it is determined to transmit history information (“Yes” in step S79), and the process proceeds to step S80.
- step S80 the communication circuit 48 transmits history information to the management server 17 according to the control of the microcomputer 47.
- step S91 When the history information is transmitted from the charging device 14, the history information is received by the communication circuit 51 in the management server 17 (step S91).
- step S ⁇ b> 92 the CPU 51 stores the received history information in the storage device 53. For example, when analysis of history information is instructed by a user operation, the CPU 51 performs a predetermined analysis process on the history information in step S93, and displays the analysis result on the display 54 in step S94. .
- history information such as authentication information of the frame device 12 on which the battery device 11 is mounted, a result of the authentication process, usage history, and the like are collectively managed by the management server 17 and analyzed. It is possible to take further antitheft measures by effectively utilizing.
- the authentication process when the battery device 11 is connected to the charging device 14 for the first time, the authentication information read from the charging device 14 is stored.
- the second or subsequent connection with the charging device 14 an authentication process based on the authentication information read from the charging device 14 and the authentication information stored in the first connection is performed.
- the battery 21 is controlled in accordance with the result of the authentication process.
- the battery device 11 stores the authentication information of the charging device 14 placed at the time of the first charging after the start of use, and does not charge with power other than the charging device 14 that holds the authentication information. become.
- the battery device 11 cannot be used with any other charging device other than the charging device 14 that is initially placed. Unless it can be charged, once it is discharged, the battery device 11 cannot be used again.
- the charging device 14 is installed at a place away from the electrically assisted bicycle 1 such as the user's home, it is very unlikely that the battery device 11 and the charging device 14 will be stolen at the same time. Can provide.
- the IC chip 34 of the frame device 12 is operated by a high-frequency signal from the reader / writer 26 of the battery device 11, the IC chip 34 and peripheral circuits do not need a power supply during the authentication process. That is, it is not necessary to separately install a power source for authentication processing on the frame device 12 side, and authentication processing can be performed at a stage where the battery device 11 is not energized. Further, by encrypting communication between the reader / writer 26 of the battery device 11 and the IC chip 34 of the frame device 12, unauthorized use due to impersonation of a legitimate frame device can be prevented. This makes it possible to realize a secure authentication system with a simpler mechanism than before.
- the battery device 11 is a consumable item, and considering the possibility of using a plurality of battery devices in parallel, on the battery device 11 side, the frame device 12 on which the battery device 11 is to be mounted or the battery device 11 is mounted. It is considered that a method of storing authentication information of the charging device 14 and performing an authentication process is a desirable method for operation.
- the battery device 11 is a consumable item, for example, replacement every year is necessary.
- the battery device 11 holds the authentication information, the new battery device 11 that does not yet hold the authentication information Without setting, it can be immediately mounted on the frame device 12 or charged by the charging device 14.
- the frame device 12 of the electrically assisted bicycle 1 and the charging device 14 that charges the battery device 11 are described as electronic devices on which the battery device 11 is mounted. It may be connected to a device via a power line and the above-described authentication process may be performed.
- the battery device may be mounted on an electric vehicle such as an electric automobile, an electric motorcycle, or an electric wheelchair.
- the battery device 11 holds the authentication information of one frame device 12.
- the battery device 11 can hold the authentication information of a plurality of frame devices 12. Setting may be made so that a plurality of frame devices 12 can hold common authentication information.
- a plurality of battery devices 11 can be shared by a plurality of frame devices 12, so that even when a specific business operator operates a plurality of electric assist bicycles 1, such as a bicycle rental, for example.
- the electrically assisted bicycle 1 owned by the company it is possible to easily construct a mechanism in which the battery device 11 can be shared and the battery device 11 cannot be used in other electrically assisted bicycles.
- a system represents the whole apparatus comprised by a some apparatus.
- the present technology can be configured as follows.
- the read authentication information is stored, and a control unit that controls the battery includes:
- the control unit performs an authentication process of the electronic device based on the read authentication information and the authentication information stored in the first connection.
- the electronic device is a power supply device that supplies DC power to a driving device that generates the power driving force in an electrically assisted bicycle that travels forward by generating auxiliary power driving force in addition to human power driving force.
- the battery device according to [1] wherein the control unit controls DC power output from the battery to the power supply device via the power line.
- the power supply device is provided with a storage element that outputs the stored authentication information to the battery device via the power line by load-modulating a high-frequency signal input via the power line.
- the electronic device is a charging device for charging the battery, The battery device according to [1], wherein the control unit controls DC power output from the charging device to the battery via the power line.
- the charging device is provided with a storage element that outputs the stored authentication information to the battery device via the power line by load-modulating a high-frequency signal input via the power line.
- a storage element that outputs the stored authentication information to the battery device via the power line by load-modulating a high-frequency signal input via the power line.
- a method for controlling a battery device including a battery, When the electronic device is connected to the battery via the power line, the authentication information of the electronic device is read out by communicating by outputting a high-frequency signal via the power line, When the first connection with the electronic device is made, the read authentication information is stored and the battery is controlled, When the second or subsequent connection with the electronic device is performed, the electronic device performs authentication processing based on the read authentication information and the authentication information stored in the first connection, and the electronic device A control method for controlling the battery according to a result of the authentication process.
- a battery that outputs DC power via a power line;
- a power supply device that supplies DC power to a drive device that generates auxiliary power drive force in addition to human power drive force;
- a communication unit that reads out authentication information of the power supply device by outputting and communicating a high-frequency signal via the power line;
- the control unit that controls the battery includes:
- the control unit authenticates the power supply device based on the read authentication information and the authentication information stored in the first connection.
- 1 electric assist bicycle 2 battery charging system, 11 battery device, 12 frame device, 13 drive device, 14 charging device, 17 management server, 21 battery, 22 switch, 24 contacts, 25 microcomputer, 25A memory, 26 reader / writer, 31 contacts, 34 IC chips, 34A memory, 43 contacts, 45 IC chips, 45A memory
Landscapes
- Engineering & Computer Science (AREA)
- Chemical & Material Sciences (AREA)
- Mechanical Engineering (AREA)
- Combustion & Propulsion (AREA)
- Transportation (AREA)
- Chemical Kinetics & Catalysis (AREA)
- General Chemical & Material Sciences (AREA)
- Electrochemistry (AREA)
- Manufacturing & Machinery (AREA)
- Power Engineering (AREA)
- Microelectronics & Electronic Packaging (AREA)
- Charge And Discharge Circuits For Batteries Or The Like (AREA)
- Battery Mounting, Suspending (AREA)
- Electric Propulsion And Braking For Vehicles (AREA)
- Lock And Its Accessories (AREA)
- Secondary Cells (AREA)
Priority Applications (3)
| Application Number | Priority Date | Filing Date | Title |
|---|---|---|---|
| US14/122,129 US9577456B2 (en) | 2011-05-31 | 2012-05-22 | Battery device, control method, and electric vehicle |
| CN201280025048.7A CN103562059B (zh) | 2011-05-31 | 2012-05-22 | 电池装置、控制方法以及电动车辆 |
| EP12792297.9A EP2716531B1 (en) | 2011-05-31 | 2012-05-22 | Battery device, control method, and electric vehicle |
Applications Claiming Priority (2)
| Application Number | Priority Date | Filing Date | Title |
|---|---|---|---|
| JP2011122194A JP5741222B2 (ja) | 2011-05-31 | 2011-05-31 | バッテリ装置、制御方法、及び電動車両 |
| JP2011-122194 | 2011-05-31 |
Publications (1)
| Publication Number | Publication Date |
|---|---|
| WO2012165220A1 true WO2012165220A1 (ja) | 2012-12-06 |
Family
ID=47259081
Family Applications (1)
| Application Number | Title | Priority Date | Filing Date |
|---|---|---|---|
| PCT/JP2012/063033 Ceased WO2012165220A1 (ja) | 2011-05-31 | 2012-05-22 | バッテリ装置、制御方法、及び電動車両 |
Country Status (5)
| Country | Link |
|---|---|
| US (1) | US9577456B2 (enExample) |
| EP (1) | EP2716531B1 (enExample) |
| JP (1) | JP5741222B2 (enExample) |
| CN (1) | CN103562059B (enExample) |
| WO (1) | WO2012165220A1 (enExample) |
Cited By (2)
| Publication number | Priority date | Publication date | Assignee | Title |
|---|---|---|---|---|
| CN105103402A (zh) * | 2013-04-11 | 2015-11-25 | 索尼公司 | 电池设备 |
| US9893767B2 (en) | 2015-03-23 | 2018-02-13 | Panasonic Intellectual Property Management Co., Ltd. | Control method for battery storage apparatus, battery storage apparatus, and control method for information terminal |
Families Citing this family (47)
| Publication number | Priority date | Publication date | Assignee | Title |
|---|---|---|---|---|
| US9600434B1 (en) | 2011-12-30 | 2017-03-21 | Bedrock Automation Platforms, Inc. | Switch fabric having a serial communications interface and a parallel communications interface |
| US8862802B2 (en) | 2011-12-30 | 2014-10-14 | Bedrock Automation Platforms Inc. | Switch fabric having a serial communications interface and a parallel communications interface |
| US9437967B2 (en) | 2011-12-30 | 2016-09-06 | Bedrock Automation Platforms, Inc. | Electromagnetic connector for an industrial control system |
| US10834820B2 (en) | 2013-08-06 | 2020-11-10 | Bedrock Automation Platforms Inc. | Industrial control system cable |
| US9727511B2 (en) | 2011-12-30 | 2017-08-08 | Bedrock Automation Platforms Inc. | Input/output module with multi-channel switching capability |
| US11314854B2 (en) | 2011-12-30 | 2022-04-26 | Bedrock Automation Platforms Inc. | Image capture devices for a secure industrial control system |
| US10834094B2 (en) | 2013-08-06 | 2020-11-10 | Bedrock Automation Platforms Inc. | Operator action authentication in an industrial control system |
| US11967839B2 (en) | 2011-12-30 | 2024-04-23 | Analog Devices, Inc. | Electromagnetic connector for an industrial control system |
| US8971072B2 (en) | 2011-12-30 | 2015-03-03 | Bedrock Automation Platforms Inc. | Electromagnetic connector for an industrial control system |
| US9191203B2 (en) | 2013-08-06 | 2015-11-17 | Bedrock Automation Platforms Inc. | Secure industrial control system |
| US11144630B2 (en) | 2011-12-30 | 2021-10-12 | Bedrock Automation Platforms Inc. | Image capture devices for a secure industrial control system |
| US8868813B2 (en) | 2011-12-30 | 2014-10-21 | Bedrock Automation Platforms Inc. | Communications control system with a serial communications interface and a parallel communications interface |
| US9467297B2 (en) | 2013-08-06 | 2016-10-11 | Bedrock Automation Platforms Inc. | Industrial control system redundant communications/control modules authentication |
| US12061685B2 (en) | 2011-12-30 | 2024-08-13 | Analog Devices, Inc. | Image capture devices for a secure industrial control system |
| US9840306B2 (en) * | 2012-10-03 | 2017-12-12 | Kawasaki Jukogyo Kabushiki Kaisha | Electric vehicle, and battery pack |
| JP2014125095A (ja) * | 2012-12-26 | 2014-07-07 | Tokai Rika Co Ltd | 車両盗難防止装置 |
| FR3003536B1 (fr) * | 2013-03-21 | 2016-04-15 | Jcdecaux Sa | Systeme automatique de stockage de cycles et batterie pour un tel systeme. |
| FR3003535B1 (fr) * | 2013-03-21 | 2016-03-25 | Jcdecaux Sa | Systeme automatique de stockage de cycles et batterie pour un tel systeme. |
| WO2014155904A1 (ja) | 2013-03-29 | 2014-10-02 | パナソニック株式会社 | 蓄電池パック、電気機器、通信制御方法 |
| US10613567B2 (en) | 2013-08-06 | 2020-04-07 | Bedrock Automation Platforms Inc. | Secure power supply for an industrial control system |
| DE102013114777A1 (de) | 2013-12-23 | 2015-06-25 | Linde Material Handling Gmbh | Steuerungsverfahren für eine Traktionsbatterie |
| CN105611982B (zh) * | 2014-03-25 | 2018-12-14 | 华为终端(东莞)有限公司 | 一种电池、通信终端及通信系统 |
| US10305293B2 (en) * | 2014-05-23 | 2019-05-28 | Infineon Technologies Ag | Battery management system |
| CN105281061A (zh) | 2014-07-07 | 2016-01-27 | 基岩自动化平台公司 | 工业控制系统电缆 |
| GB201512681D0 (en) * | 2014-08-01 | 2015-08-26 | Ford Global Tech Llc | Electric bicycle |
| US9634502B2 (en) * | 2014-08-20 | 2017-04-25 | Qualcomm Incorporated | Fast battery charging through digital feedback |
| JP2017073951A (ja) * | 2015-10-09 | 2017-04-13 | キヤノン株式会社 | 電子機器及びプログラム |
| DE102015220084A1 (de) | 2015-10-15 | 2017-04-20 | Conti Temic Microelectronic Gmbh | Elektrofahrrad, Wegfahrsperre für ein Elektrofahrrad und Verfahren zum Betrieb eines Elektrofahrrades |
| WO2018038423A1 (ko) * | 2016-08-23 | 2018-03-01 | 삼성전자 주식회사 | 전력 제공 장치 및 전력을 수신하는 전자 장치와 그 제어 방법 |
| JP6826917B2 (ja) * | 2017-03-09 | 2021-02-10 | ヤマハ発動機株式会社 | 電動補助車両 |
| JP6957182B2 (ja) | 2017-03-31 | 2021-11-02 | キヤノン株式会社 | 記録装置および記録方法 |
| JP6846300B2 (ja) * | 2017-06-23 | 2021-03-24 | 株式会社シマノ | 自転車用電源システム |
| CN107688656A (zh) * | 2017-09-04 | 2018-02-13 | 罗腾 | 充电电瓶的定位方法和装置 |
| CN109873402A (zh) | 2017-12-01 | 2019-06-11 | 睿能创意公司 | 轮毂装置、载具及其保护方法 |
| US10981624B2 (en) * | 2017-12-01 | 2021-04-20 | Gogoro Inc. | Hub apparatus and associated charging apparatus and systems |
| TWI682185B (zh) * | 2018-03-02 | 2020-01-11 | 光陽工業股份有限公司 | 傳輸資訊的方法及電動載具系統 |
| JP7082899B2 (ja) * | 2018-04-18 | 2022-06-09 | 株式会社シマノ | 制御装置および制御システム |
| JP7579629B2 (ja) * | 2019-02-19 | 2024-11-08 | 株式会社シマノ | 電力供給装置、および、制御方法 |
| DE102019111636A1 (de) | 2019-05-06 | 2020-11-12 | Einhell Germany Ag | Portabler Akku, Servereinrichtung und zugehörige Betriebsverfahren |
| KR102846684B1 (ko) * | 2019-08-01 | 2025-08-19 | 현대자동차주식회사 | 공유 배터리 시스템을 포함하는 모빌리티 공유 서비스 시스템 |
| EP4464546A3 (en) * | 2020-01-23 | 2025-01-29 | Panasonic Intellectual Property Management Co., Ltd. | Authentication method for power storage pack, power storage pack, charging device, electric moving body, and control device for electric moving body |
| EP4095976B1 (en) * | 2020-01-23 | 2024-11-13 | Panasonic Intellectual Property Management Co., Ltd. | Power storage pack authentication method, power storage pack, charging device, electric mobile body, and electric mobile body control device |
| CN115398708B (zh) * | 2020-04-01 | 2025-06-24 | 松下知识产权经营株式会社 | 蓄电组、电动移动体以及充电装置 |
| JP7373483B2 (ja) * | 2020-12-22 | 2023-11-02 | 本田技研工業株式会社 | 電動移動体 |
| JP7716350B2 (ja) * | 2022-01-31 | 2025-07-31 | 株式会社シマノ | 人力駆動車用のコンポーネントおよび人力駆動車用の外付けユニット |
| JP7594564B2 (ja) * | 2022-04-28 | 2024-12-04 | ヤマハ発動機株式会社 | 車載システム |
| CN118430133B (zh) * | 2024-07-04 | 2024-08-23 | 福州风火轮信息科技有限公司 | 一种电动自行车换电租车支付管理系统 |
Citations (5)
| Publication number | Priority date | Publication date | Assignee | Title |
|---|---|---|---|---|
| JP2000142514A (ja) * | 1998-09-09 | 2000-05-23 | Honda Motor Co Ltd | 電動車両及びそのカードキー装置 |
| JP2000164185A (ja) * | 1998-11-24 | 2000-06-16 | Honda Motor Co Ltd | 充電式バッテリ |
| JP2006321452A (ja) * | 2005-05-20 | 2006-11-30 | Yamaha Motor Co Ltd | 鞍乗型車両の車両制御装置 |
| JP2008260400A (ja) | 2007-04-12 | 2008-10-30 | Bridgestone Cycle Co | 電動アシスト自転車 |
| JP2009248662A (ja) * | 2008-04-03 | 2009-10-29 | Panasonic Corp | 認証システム、認証装置及びプログラム |
Family Cites Families (16)
| Publication number | Priority date | Publication date | Assignee | Title |
|---|---|---|---|---|
| JP3765544B1 (ja) * | 2004-11-26 | 2006-04-12 | 株式会社ソニー・コンピュータエンタテインメント | バッテリ、及び認証要求装置 |
| JP2007045339A (ja) * | 2005-08-11 | 2007-02-22 | Matsushita Electric Ind Co Ltd | 電動自転車 |
| CN1988699A (zh) * | 2005-12-20 | 2007-06-27 | 姚立和 | 便携式电子装置的电池认证方法及系统 |
| JP4736862B2 (ja) * | 2006-03-03 | 2011-07-27 | トヨタ自動車株式会社 | 車両、電力授受方法および電気装置 |
| JP4353197B2 (ja) * | 2006-03-13 | 2009-10-28 | トヨタ自動車株式会社 | 車両および電気機器 |
| JP4366385B2 (ja) * | 2006-08-31 | 2009-11-18 | 株式会社東海理化電機製作所 | 充電システム |
| US20100228405A1 (en) * | 2007-06-13 | 2010-09-09 | Intrago Corporation | Shared vehicle management system |
| JP2009027781A (ja) * | 2007-07-17 | 2009-02-05 | Seiko Epson Corp | 受電制御装置、受電装置、無接点電力伝送システム、充電制御装置、バッテリ装置および電子機器 |
| JP4713623B2 (ja) * | 2008-09-25 | 2011-06-29 | 株式会社日立製作所 | 充放電管理装置 |
| JP5344895B2 (ja) * | 2008-12-10 | 2013-11-20 | 矢崎総業株式会社 | 充電監視装置 |
| JP5380158B2 (ja) * | 2009-05-28 | 2014-01-08 | アマノ株式会社 | 係留式二輪車駐車装置 |
| JP5304500B2 (ja) * | 2009-07-13 | 2013-10-02 | 株式会社デンソー | 車両用充電システム |
| JP2012151914A (ja) * | 2009-07-31 | 2012-08-09 | Panasonic Corp | 車載電力線通信装置およびこれを用いた車両 |
| JP5490473B2 (ja) * | 2009-09-15 | 2014-05-14 | ルネサスエレクトロニクス株式会社 | データ処理システム、電気自動車及びメンテナンスサービスシステム |
| JP5484843B2 (ja) * | 2009-09-24 | 2014-05-07 | パナソニック株式会社 | 非接触充電システム |
| CN101860062A (zh) * | 2010-06-07 | 2010-10-13 | 杭州市电力局 | 电能提供方法及充电设备 |
-
2011
- 2011-05-31 JP JP2011122194A patent/JP5741222B2/ja not_active Expired - Fee Related
-
2012
- 2012-05-22 WO PCT/JP2012/063033 patent/WO2012165220A1/ja not_active Ceased
- 2012-05-22 CN CN201280025048.7A patent/CN103562059B/zh not_active Expired - Fee Related
- 2012-05-22 EP EP12792297.9A patent/EP2716531B1/en not_active Not-in-force
- 2012-05-22 US US14/122,129 patent/US9577456B2/en not_active Expired - Fee Related
Patent Citations (5)
| Publication number | Priority date | Publication date | Assignee | Title |
|---|---|---|---|---|
| JP2000142514A (ja) * | 1998-09-09 | 2000-05-23 | Honda Motor Co Ltd | 電動車両及びそのカードキー装置 |
| JP2000164185A (ja) * | 1998-11-24 | 2000-06-16 | Honda Motor Co Ltd | 充電式バッテリ |
| JP2006321452A (ja) * | 2005-05-20 | 2006-11-30 | Yamaha Motor Co Ltd | 鞍乗型車両の車両制御装置 |
| JP2008260400A (ja) | 2007-04-12 | 2008-10-30 | Bridgestone Cycle Co | 電動アシスト自転車 |
| JP2009248662A (ja) * | 2008-04-03 | 2009-10-29 | Panasonic Corp | 認証システム、認証装置及びプログラム |
Non-Patent Citations (1)
| Title |
|---|
| See also references of EP2716531A4 |
Cited By (5)
| Publication number | Priority date | Publication date | Assignee | Title |
|---|---|---|---|---|
| CN105103402A (zh) * | 2013-04-11 | 2015-11-25 | 索尼公司 | 电池设备 |
| JPWO2014167889A1 (ja) * | 2013-04-11 | 2017-02-16 | ソニー株式会社 | 電池装置 |
| EP2985854A4 (en) * | 2013-04-11 | 2017-04-05 | Sony Corporation | Battery device |
| CN105103402B (zh) * | 2013-04-11 | 2019-02-22 | 索尼公司 | 电池设备 |
| US9893767B2 (en) | 2015-03-23 | 2018-02-13 | Panasonic Intellectual Property Management Co., Ltd. | Control method for battery storage apparatus, battery storage apparatus, and control method for information terminal |
Also Published As
| Publication number | Publication date |
|---|---|
| CN103562059B (zh) | 2016-02-24 |
| JP2012250552A (ja) | 2012-12-20 |
| JP5741222B2 (ja) | 2015-07-01 |
| EP2716531A1 (en) | 2014-04-09 |
| US20140097672A1 (en) | 2014-04-10 |
| CN103562059A (zh) | 2014-02-05 |
| EP2716531B1 (en) | 2018-08-08 |
| US9577456B2 (en) | 2017-02-21 |
| EP2716531A4 (en) | 2015-11-18 |
Similar Documents
| Publication | Publication Date | Title |
|---|---|---|
| JP5741222B2 (ja) | バッテリ装置、制御方法、及び電動車両 | |
| KR102211052B1 (ko) | 차량, 차량 충전 시스템 및 차량 충전 방법 | |
| US8525473B2 (en) | Charging system for hybrid and electric vehicles including an authentication management device arranged in the household | |
| CN100423909C (zh) | 动力工具系统 | |
| JP2008059450A (ja) | 車両情報書換えシステム | |
| JP2010259248A (ja) | 車両充電システム | |
| JP5197936B2 (ja) | 車両制御装置およびそれを備えた車両 | |
| JP4967865B2 (ja) | 車両盗難防止装置 | |
| CN111882707B (zh) | 锁具控制方法和装置 | |
| KR101978232B1 (ko) | 인체통신을 기반한 스마트 키를 이용한 차량 도어락 록킹 제어 방법 및 이를 이용한 차량 도어락 록킹 제어 시스템 | |
| JP5138486B2 (ja) | 機器の盗難防止装置 | |
| JP2009248662A (ja) | 認証システム、認証装置及びプログラム | |
| KR20060105589A (ko) | 인증 장치, 기지국 및 휴대기 | |
| US20090027160A1 (en) | Entry system for vehicle | |
| CN103935321A (zh) | 一种基于识别密码的电动车启动控制方法 | |
| JP5427417B2 (ja) | 電気自動車の充電ケーブル | |
| EP4470825A1 (en) | Battery-swappable electric vehicle, swappable battery, and battery-binding method thereof | |
| JP2010136015A (ja) | 携帯機及び車両通信システム | |
| TWM515499U (zh) | 無線電池控制系統 | |
| US20240265407A1 (en) | Systems and Methods for Activating a Power Tool Following a Verified Purchase of a Power Tool | |
| JP2010127036A (ja) | 車両用キーレスエントリーシステムに使用する携帯機 | |
| JP2009118045A (ja) | 人体通信端末装置及び人体通信端末装置の認証処理方法 | |
| JP2012151997A (ja) | 車両用バッテリー装置 | |
| CN107862769B (zh) | 信息处理方法、电子设备及计算机存储介质 | |
| JP2021098479A (ja) | 制御装置、鞍乗型車両、および制御方法 |
Legal Events
| Date | Code | Title | Description |
|---|---|---|---|
| WWE | Wipo information: entry into national phase |
Ref document number: 201280025048.7 Country of ref document: CN |
|
| 121 | Ep: the epo has been informed by wipo that ep was designated in this application |
Ref document number: 12792297 Country of ref document: EP Kind code of ref document: A1 |
|
| WWE | Wipo information: entry into national phase |
Ref document number: 2012792297 Country of ref document: EP |
|
| WWE | Wipo information: entry into national phase |
Ref document number: 14122129 Country of ref document: US |
|
| NENP | Non-entry into the national phase |
Ref country code: DE |