WO2012132127A1 - 電力変換装置 - Google Patents

電力変換装置 Download PDF

Info

Publication number
WO2012132127A1
WO2012132127A1 PCT/JP2011/078923 JP2011078923W WO2012132127A1 WO 2012132127 A1 WO2012132127 A1 WO 2012132127A1 JP 2011078923 W JP2011078923 W JP 2011078923W WO 2012132127 A1 WO2012132127 A1 WO 2012132127A1
Authority
WO
WIPO (PCT)
Prior art keywords
circuit
power
short
conversion
operation mode
Prior art date
Legal status (The legal status is an assumption and is not a legal conclusion. Google has not performed a legal analysis and makes no representation as to the accuracy of the status listed.)
Ceased
Application number
PCT/JP2011/078923
Other languages
English (en)
French (fr)
Japanese (ja)
Inventor
伊藤 和雄
紘一郎 江阪
Current Assignee (The listed assignees may be inaccurate. Google has not performed a legal analysis and makes no representation or warranty as to the accuracy of the list.)
Sanyo Electric Co Ltd
Original Assignee
Sanyo Electric Co Ltd
Priority date (The priority date is an assumption and is not a legal conclusion. Google has not performed a legal analysis and makes no representation as to the accuracy of the date listed.)
Filing date
Publication date
Family has litigation
First worldwide family litigation filed litigation Critical https://patents.darts-ip.com/?family=46929924&utm_source=google_patent&utm_medium=platform_link&utm_campaign=public_patent_search&patent=WO2012132127(A1) "Global patent litigation dataset” by Darts-ip is licensed under a Creative Commons Attribution 4.0 International License.
Application filed by Sanyo Electric Co Ltd filed Critical Sanyo Electric Co Ltd
Publication of WO2012132127A1 publication Critical patent/WO2012132127A1/ja
Anticipated expiration legal-status Critical
Ceased legal-status Critical Current

Links

Images

Classifications

    • HELECTRICITY
    • H02GENERATION; CONVERSION OR DISTRIBUTION OF ELECTRIC POWER
    • H02MAPPARATUS FOR CONVERSION BETWEEN AC AND AC, BETWEEN AC AND DC, OR BETWEEN DC AND DC, AND FOR USE WITH MAINS OR SIMILAR POWER SUPPLY SYSTEMS; CONVERSION OF DC OR AC INPUT POWER INTO SURGE OUTPUT POWER; CONTROL OR REGULATION THEREOF
    • H02M7/00Conversion of AC power input into DC power output; Conversion of DC power input into AC power output
    • H02M7/66Conversion of AC power input into DC power output; Conversion of DC power input into AC power output with possibility of reversal
    • H02M7/68Conversion of AC power input into DC power output; Conversion of DC power input into AC power output with possibility of reversal by static converters
    • H02M7/72Conversion of AC power input into DC power output; Conversion of DC power input into AC power output with possibility of reversal by static converters using discharge tubes with control electrode or semiconductor devices with control electrode
    • H02M7/79Conversion of AC power input into DC power output; Conversion of DC power input into AC power output with possibility of reversal by static converters using discharge tubes with control electrode or semiconductor devices with control electrode using devices of a triode or transistor type requiring continuous application of a control signal
    • H02M7/797Conversion of AC power input into DC power output; Conversion of DC power input into AC power output with possibility of reversal by static converters using discharge tubes with control electrode or semiconductor devices with control electrode using devices of a triode or transistor type requiring continuous application of a control signal using semiconductor devices only
    • HELECTRICITY
    • H02GENERATION; CONVERSION OR DISTRIBUTION OF ELECTRIC POWER
    • H02MAPPARATUS FOR CONVERSION BETWEEN AC AND AC, BETWEEN AC AND DC, OR BETWEEN DC AND DC, AND FOR USE WITH MAINS OR SIMILAR POWER SUPPLY SYSTEMS; CONVERSION OF DC OR AC INPUT POWER INTO SURGE OUTPUT POWER; CONTROL OR REGULATION THEREOF
    • H02M7/00Conversion of AC power input into DC power output; Conversion of DC power input into AC power output
    • H02M7/42Conversion of DC power input into AC power output without possibility of reversal
    • H02M7/44Conversion of DC power input into AC power output without possibility of reversal by static converters
    • H02M7/48Conversion of DC power input into AC power output without possibility of reversal by static converters using discharge tubes with control electrode or semiconductor devices with control electrode
    • HELECTRICITY
    • H02GENERATION; CONVERSION OR DISTRIBUTION OF ELECTRIC POWER
    • H02JELECTRIC POWER NETWORKS; CIRCUIT ARRANGEMENTS OR SYSTEMS FOR SUPPLYING OR DISTRIBUTING ELECTRIC POWER; SYSTEMS FOR STORING ELECTRIC ENERGY
    • H02J3/00Circuit arrangements for AC mains or AC distribution networks
    • H02J3/28Arrangements for balancing of the load in networks by storage of energy
    • H02J3/32Arrangements for balancing of the load in networks by storage of energy using batteries or super capacitors with converting means

Definitions

  • the present invention relates to a power conversion device that performs bidirectional power conversion.
  • Patent Document 1 proposes an inverter device including a full-bridge inverter and having a power supply line short circuit.
  • the power supply lines are short-circuited by the power supply line short circuit when the drive pulse signal for the full bridge inverter is in an off period and the output current of the full bridge inverter decreases.
  • the ripple generated in the output current of the full bridge inverter can be reduced around the average value of the output current becoming zero, improving the conversion efficiency from DC to AC and reducing noise. Reduction is achieved. Furthermore, it is possible to prevent the backflow of current to the DC power supply circuit, suppress the fluctuation range of the potential at the negative output terminal of the DC power supply circuit, and reduce the leakage current.
  • Patent Document 1 described above is designed to perform various improvements by performing an operation (short-circuit operation) for short-circuiting between power supply lines under a predetermined condition at the time of system interconnection operation involving DC-AC conversion of electric power. is there.
  • the present invention is capable of enjoying the advantages of a short-circuit operation, but is capable of preventing a malfunction due to the short-circuit operation being performed during an AC-DC conversion operation.
  • the purpose is to provide.
  • a power converter includes a bridge circuit provided between a DC power supply line and an AC power supply line, and from the DC power supply line side to the AC power supply line side using the bridge circuit.
  • the bridge circuit is formed by bridge-connecting switching elements, and is connected to a reactor via the AC power line, and the power line short circuit
  • the AC power supply line may be short-circuited between the bridge circuit and the reactor by the short-circuit operation.
  • the configuration further includes a voltage detection unit that detects a voltage value of the input DC power, and the operation mode switching unit switches the operation mode based on the detection result. It is good also as a structure.
  • the above configuration may further include an operation switch operated by a user, and the operation mode switching unit may switch the operation mode based on an operation of the operation switch.
  • the operation mode switching unit may be configured to switch the operation mode based on the current time zone.
  • the operation mode switching unit may be configured to switch the operation mode in accordance with an operation mode switching instruction given from the outside.
  • the power line short circuit receives a short circuit control signal indicating either ON or OFF, and the AC power line is turned on at the timing of the short circuit control signal ON. It is good also as a structure which performs the said short circuit operation
  • the operation mode switching unit outputs an operation mode switching signal that is switched ON and OFF according to the operation mode
  • the short circuit operation prohibiting unit is configured to output the operation mode switching signal.
  • the short circuit control signal may be modified so as to be fixed to OFF in the AC-DC conversion mode by calculating a logical product with the short circuit control signal.
  • the power supply line short-circuit circuit is provided in a part, and further includes a connection switch that opens and closes so as to switch connection and separation of the part, the short-circuit operation prohibiting unit, In the AC-DC conversion mode, the connection switch may be fixed in the open state.
  • the short circuit operation while the short circuit operation is performed, the short circuit operation is not performed when in the AC-DC conversion mode. Therefore, while it is possible to enjoy the advantages of the short-circuit operation, it is possible to prevent problems caused by the short-circuit operation being performed during the AC-DC conversion operation.
  • the block diagram of the power converter device which concerns on 1st Embodiment of this invention Explanatory drawing about the usage pattern of a power converter
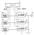
  • FIG. 1 is a configuration diagram of a power conversion device according to the present embodiment.
  • the power conversion device 1 includes a DC conversion circuit 11, a PWM bridge circuit 12, a power line short circuit 13, a reactor (L2, L3), a capacitor (C1, C2), a DC side terminal T1, and an AC It has a side terminal T2.
  • the power conversion device 1 further includes an operation mode switching signal generation unit 20 and first to fourth drive circuits (21 to 24).
  • the electric potential of each grounding point (GND) provided in the power converter device 1 does not need to be the same electric potential, and may be different electric potentials. That is, the potentials at the locations of the GND symbols in FIG. 1 (the same applies to FIGS. 3 and 4 described later) may be the same or different.
  • the power converter 1 is used in a form in which a DC power source DC is connected to the DC side terminal T1 and an AC power source AC is connected to the AC side terminal T2.
  • the DC power source DC may be a secondary battery that charges and discharges DC power, or may be another type of DC power source.
  • the AC power supply AC may be a power distribution system, or may be another type of AC power supply. Further, a load may be connected to each terminal together with the DC power source DC or the AC power source AC or instead of the DC power source DC or the AC power source AC.
  • the DC conversion circuit 11 is a circuit that performs DC voltage conversion in both directions.
  • a bidirectional chopper circuit is employed as a kind of DC conversion circuit.
  • the DC conversion circuit 11 includes switching elements (Q1, Q2) and a reactor L1.
  • the switching element is an N-channel MOSFET, but other types of switching elements may be employed.
  • the source of the switching element Q1 is connected to the drain of the switching element Q2 and one end of the reactor L1.
  • the drain of the switching element Q1 is connected to the drains of the switching elements Q3 and Q5 of the PWM bridge circuit 12 and one end of the capacitor C1.
  • the source of the switching element Q2 is connected to the sources of the switching elements Q4 and Q6 of the PWM bridge circuit 12, the other end of the capacitor C1, and the negative side of the DC side terminal T1.
  • the other end of the reactor L1 is connected to the positive electrode side of the DC side terminal T1.
  • Each switching element (Q1, Q2) is connected with a diode such that the anode is connected to the source and the cathode is connected to the drain.
  • the DC conversion circuit 11 can convert a DC voltage in both directions by opening / closing operations of each switching element (Q1, Q2) (switching operation between conduction and non-conduction between source and drain). Note that the DC voltage conversion performed by the DC converter circuit 11 may be either step-up or step-down.
  • the PWM bridge circuit 12 is a circuit that performs bidirectional power conversion, specifically, DC-AC conversion in one direction and AC-DC conversion in the opposite direction.
  • Each switching element Q3 To Q6.
  • each switching element Q3 to Q6
  • the drain of the switching element Q4 is connected to the source of the switching element Q3, the drain of the switching element Q6 is connected to the source of the switching element Q5, and the drain of the switching element Q3 is connected.
  • the drain of the switching element Q5 is connected, and the source of the switching element Q6 is connected to the source of the switching element Q4.
  • Each switching element (Q3 to Q6) is connected with a diode in an antiparallel manner, that is, with the anode connected to the source and the cathode connected to the drain.
  • the connection point between the switching element Q3 and the switching element Q4 is connected to one of the AC terminals T2 via the reactor L2, and the connection point between the switching element Q5 and the switching element Q6 is connected via the reactor L3. And connected to the other of the AC side terminal T2.
  • the PWM bridge circuit 12 can perform bidirectional power conversion by opening and closing the switching elements (Q3 to Q6).
  • the PWM bridge circuit 12 has a DC power supply line for transmitting DC power provided on the side close to the DC side terminal T1, and an AC power supply line for transmitting AC power provided on the side close to the AC side terminal T2 (FIG. 1). As shown in FIG. 2, there is an upper side and a lower side).
  • the PWM bridge circuit 12 is connected to the reactors L2 and L3 via an AC power supply line.
  • the power supply line short circuit 13 is a circuit for realizing a short circuit operation to be described later, and includes switching elements Q7 and Q8.
  • the source of the switching element Q7 is connected between the PWM bridge circuit 12 and the reactor L2 (upper AC power supply line), and the drain of the switching element Q7 is connected to the drain of the switching element Q8.
  • the source of the switching element Q8 is connected between the PWM bridge circuit 12 and the reactor L3 (lower AC power supply line).
  • the switching element Q7 is connected to a diode such that the anode is connected to the source and the cathode is connected to the drain.
  • the switching element Q8 is connected to a diode such that the anode is connected to the source and the cathode is connected to the drain.
  • the switching element Q7 is closed (conductive state), so that the AC power supply line is short-circuited from the lower side to the upper side. Further, since only the switching element Q8 is closed, the AC power supply line is short-circuited from the upper side to the lower side. Further, when both switching elements Q7 and Q8 are in an open state (non-conductive state), the AC power supply lines are not short-circuited.
  • the capacitor C2 has one end connected between the reactor L2 and one AC side terminal T2, and the other end connected between the reactor L3 and the other AC side terminal T2.
  • the operation mode switching signal generation unit 20 generates an operation mode switching signal for switching the operation mode (operation mode) of the power conversion device 1.
  • the power conversion device 1 has operation modes of “DC-AC conversion mode” and “AC-DC conversion mode”, and any one of them is set alternatively.
  • the DC power input from the DC side terminal T1 is subjected to DC-AC conversion from the DC power supply line side to the AC power supply line side using the PWM bridge circuit 12, and the AC side terminal T2 is converted. This is an operation mode that operates so as to output from.
  • the AC-DC conversion mode the AC power input from the AC side terminal T2 is subjected to AC-DC conversion from the AC power line side to the DC power line side using the PWM bridge circuit 12, and the DC side terminal This is an operation mode that operates to output from T1.
  • the operation mode switching signal generation unit 20 generates an operation mode switching signal for switching the operation mode of the power converter 1 between the DC-AC conversion mode and the AC-DC conversion mode according to a predetermined operation mode switching condition. Generate.
  • the operation mode switching condition will be described in detail again.
  • the first driving circuit 21 the driving signal S 3 for driving the switching element Q3, and generates a drive signal S 7 for driving the switching element Q7.
  • the switching elements Q3 and Q7 respectively, in response to the drive signals S 3 and S 7, and performs opening and closing operations.
  • the second drive circuit 22 generates a drive signal S 2 for driving the switching element Q2, a drive signal S 4 for driving the switching element Q4, and a drive signal S 6 for driving the switching element Q6.
  • the switching elements Q2, Q4, and Q6, respectively, the driving signals S 2, S 4, and in response to S 6, and performs opening and closing operations.
  • Third driving circuit 23 the driving signal S 5 for driving the switching element Q5, and generates a drive signal S 8 for driving the switching element Q8.
  • Fourth drive circuit 24 generates the driving signals S 1 for driving the switching element Q1.
  • the switching element Q1 is adapted to perform a switching operation in response to the driving signal S 1.
  • Each of the drive signals (S 1 to S 8 ) is a pulse signal that can open and close the switching element.
  • Each drive circuit of the first drive circuit 21 to the fourth drive circuit 24 (hereinafter referred to as “each drive circuit (21 to 24)”) has a drive control circuit and is given from a drive control circuit (not shown).
  • Drive signals S 1 to S 6 are generated in accordance with the instructions.
  • This drive control circuit receives the operation mode switching signal from the operation mode switching signal generator 20 and recognizes the current operation mode.
  • the drive control circuit issues an instruction to each drive circuit (21-24) so that the operation in the DC-AC conversion mode described above is realized, and each drive circuit (21-24) is instructed. Drive signals S 1 to S 6 are generated.
  • the drive control circuit issues an instruction to each drive circuit (21 to 24) so that the operation in the above-described AC-DC conversion mode is realized, and the drive signal S is sent to each drive circuit. 1 to S 6 are generated.
  • the power conversion device 1 performs voltage conversion (step-up or step-down) using the DC conversion circuit 11 for the DC power input from the DC side terminal T1, and a PWM bridge.
  • DC-AC conversion using the circuit 12 is performed in order, and the operation is performed so as to output from the AC side terminal T2. That is, it operates so as to convert electric power in the right direction in FIG.
  • the voltage conversion using the DC conversion circuit 11 is appropriately performed so that a desired AC waveform can be output.
  • the AC-DC conversion using the PWM bridge circuit 12 and the DC conversion circuit 11 are performed on the AC power input from the AC-side terminal T2.
  • the voltage conversion (step-up or high-voltage) using is sequentially performed and output from the DC side terminal T1. That is, it operates to convert electric power in the left direction in FIG.
  • the voltage conversion using the DC conversion circuit 11 is appropriately performed so that a desired voltage value is obtained.
  • a drive signal that is a pulse signal may be generated by pulse width modulation (PWM) based on voltage comparison between a predetermined sine wave signal and a triangular wave signal.
  • PWM pulse width modulation
  • a drive signal may be generated by the same method as in Patent Document 1.
  • the power supply line short circuit 13 is provided between the AC power supply lines as described above, and the AC power supply lines can be short-circuited by the opening / closing operation of the switching elements (Q7, Q8).
  • drive signals S 7 and the drive signal S 8 is (execution of a short circuit) ON and OFF can also be seen as short-circuit control signal representative of one of (non-execution of the short-circuit).
  • Each of the switching elements (Q7, Q8) is closed at the timing when the corresponding short-circuit control signal is turned ON, and the AC power supply lines are short-circuited.
  • the short-circuit operation is an operation for short-circuiting between the AC power supply lines under a predetermined condition to make various improvements in the DC-AC conversion of the power.
  • the short-circuit operation is an operation in which the AC power supply lines are short-circuited in one direction in synchronization with the polarity of the AC voltage waveform when the PWM bridge circuit 12 performs DC-AC conversion. Specifically, when the AC voltage is a positive value, it is short-circuited upward in FIG. 1, and when the AC voltage is a negative value, it is short-circuited downward in FIG.
  • the voltage at both ends of the power supply line short circuit 13 is made three levels, and highly efficient DC-AC conversion becomes possible.
  • the content of the short-circuit operation is not limited to this, and for example, it is possible to conform to the operation disclosed in Patent Document 1.
  • the power conversion device 1 includes the first drive circuit 21 and the third drive circuit 23 as means (a prohibition means) for preventing the short-circuit operation from being executed when in the AC-DC conversion mode.
  • the first drive circuit 21 and the third drive circuit 23 receive the operation mode switching signal from the operation mode switching signal generator 20, and in the AC-DC conversion mode, whichever of the switching elements Q7 and Q8 is selected. Is also fixed to the open state. As a result, the short circuit operation is performed in the DC-AC conversion mode, while the short circuit operation is not performed in the AC-DC conversion mode.
  • the operation mode switching signal generation unit 20 generates an operation mode switching signal in accordance with a predetermined operation mode switching condition.
  • the operation mode switching condition can be set to various conditions according to the application or use environment of the power conversion device 1. Here, some specific examples of the operation mode switching condition will be described and described below.
  • the condition is based on the voltage value Assume that the DC power source DC is a rechargeable secondary battery, for example. In this case, in a situation where the voltage value of the secondary battery is relatively high, the charge amount of the secondary battery is relatively large (thus, the necessity of charging is low at this time), and conversely the voltage value of the secondary battery is compared. In a low situation, it can be said that the amount of charge of the secondary battery is relatively small (therefore, it is highly necessary to charge at the present time).
  • the voltage value of the DC power input to the power conversion device 1 (for example, the voltage value between the DC side terminals T1 and reflecting the voltage value of the secondary battery) is detected.
  • the voltage value is equal to or higher than the predetermined first threshold value
  • an operation mode switching signal for switching to the DC-AC conversion mode is generated, and the voltage value is the same as the predetermined second threshold value (the first threshold value). It is preferable that an operation mode switching signal for switching to the AC-DC conversion mode is generated when the voltage value is equal to or higher than the predetermined first threshold value, an operation mode switching signal for switching to the DC-AC conversion mode is generated, and the voltage value is the same as the predetermined second threshold value (the first threshold value). It is preferable that an operation mode switching signal for switching to the AC-DC conversion mode is generated when
  • the DC power source DC is, for example, a solar cell (power source that can sell power to an electric power company, etc.), the AC power source AC is a distribution system, and a DC load ( It is assumed that a heater or the like is connected to the DC side terminal T1.
  • the power sale price and the power purchase price may be different, and it is considered preferable for the user of the power conversion device 1 (such as a power consumer) to sell power when the power sale price is higher. Therefore, the operation mode of the power conversion device is set to the DC-AC conversion mode so that the power sale is promoted in the situation where the power sale price is expected to be higher, and in the situation where the power sale price is not expected, the power purchase is promoted. It is preferable to be in an AC-DC conversion mode.
  • the selling price tends to be higher or lower depending on the time of day. Therefore, in determining whether the power selling price is expected to be higher, information on the current time zone may be used. That is, the power conversion device 1 has a clock function, grasps the current time zone using the clock function, and switches the operation mode based on the current time zone (for example, the DC-AC conversion mode in the daytime time zone). And in the night time zone, the AC-DC conversion mode may be used).
  • the power conversion device 1 receives this information, and based on the information, the power sale price is expected to be higher. You may make it determine whether there exists.
  • the power conversion device 1 is provided with an operation switch for accepting a user operation (operation for switching the operation mode).
  • the condition may be based on the operation of the operation switch.
  • the operation mode switching signal for switching to the DC-AC conversion mode is generated, and when the operation for switching to the AC-DC conversion mode is performed, the AC It is possible to set an operation mode switching condition so that an operation mode switching signal for switching to the DC conversion mode is generated. As a result, the operation mode can be set to reflect the user's intention.
  • each controller 2 is used in a state where each power conversion device 1 is connected to the controller 2.
  • the controller 2 may give an operation mode switching instruction to each power conversion device 1, and each power conversion device 1 may generate an operation mode switching signal in accordance with this instruction. That is, when the controller 2 gives an instruction to switch to the DC-AC conversion mode, an operation mode switching signal to switch to the DC-AC conversion mode is generated, and an instruction to switch to the AC-DC conversion mode is given.
  • the operation mode switching condition can be set so that an operation mode switching signal for switching to the AC-DC conversion mode is generated.
  • the controller 2 has a clock function. For example, based on information on the current time zone, the controller 2 performs a DC-AC conversion mode operation (such as an operation of discharging a secondary battery) during the daytime, and AC- at the nighttime. An operation mode switching instruction may be issued to each power conversion device 1 so as to perform an operation in a DC conversion mode (such as an operation of charging a secondary battery).
  • a DC-AC conversion mode operation such as an operation of discharging a secondary battery
  • An operation mode switching instruction may be issued to each power conversion device 1 so as to perform an operation in a DC conversion mode (such as an operation of charging a secondary battery).
  • the controller 2 detects a voltage value of a DC power source (or load) such as a secondary battery connected to each power converter 1, and the voltage value is equal to or higher than a predetermined first threshold value.
  • a DC power source or load
  • the power conversion device 1 is operated in the DC-AC conversion mode (the operation of discharging the secondary battery), and the voltage value is the same as the predetermined second threshold value (the first threshold value). It is also possible to issue an operation mode switching instruction so that the power conversion device 1 operates in the AC-DC conversion mode (the operation of charging the secondary battery) when Also good.
  • controller 2 shown in FIG. 2 is provided outside the power conversion device 1, and gives an operation mode switching instruction from the outside to each power conversion device 1.
  • the controller 2 may be provided inside the power conversion device 1.
  • the power conversion device 1 itself may have a functional unit (control unit) corresponding to the controller 2.
  • the present embodiment is basically the same as the first embodiment except for the point relating to the means for inhibiting the short-circuit operation.
  • emphasis is placed on the description of parts different from the first embodiment, and descriptions of parts common to the first embodiment may be omitted.
  • FIG. 3 is a configuration diagram of the power conversion device according to the present embodiment.
  • the power conversion device 1 has two AND circuits (31, 32).
  • the operation mode switching signal generation unit 20 represents one of ON (a state representing a logic “1” in the AND circuit) and OFF (a state representing a logic “0” in the AND circuit) as the operation mode switching signal. A signal is generated.
  • the ON state represents the DC-AC conversion mode
  • the OFF state represents the AC-DC conversion mode.
  • the operation mode switching signal transitions from ON to OFF
  • the operation mode is switched from DC-AC conversion mode to AC-DC conversion mode.
  • the operation mode transition signal transitions from OFF to ON
  • the operation mode is AC-DC conversion.
  • the mode is switched to the DC-AC conversion mode.
  • the AND circuit 31 receives an operation mode switching signal and a drive signal S 7 (short circuit control signal).
  • the drive signal S 7 is either ON (state that represents a logic “1” in the AND circuit) that closes the switching element Q7 or OFF (state that represents a logic “0” in the AND circuit) that opens the switching element Q7. Is a pulse signal representing
  • the AND circuit 31 outputs a drive signal S 7 ′, which is a logical product of these input signals, to the switching element Q7. That AND circuit 31, the drive signal S 7 instead of the drive signal S 7 'is set to be the drive signal of the switching element Q7.
  • the AND circuit 32 receives an operation mode switching signal and a drive signal S 8 (short circuit control signal).
  • the drive signal S 8 is either the ON of the switching element Q8 closed OFF to (state representing a logic "1" in the AND circuit) and an open state (state representing a logic "0" in the AND circuit) Is a pulse signal representing
  • the AND circuit 32 outputs a drive signal S 8 ′, which is the logical product of these input signals, to the switching element Q8. That AND circuit 32, the drive signal S 8 in place of the drive signal S 8 'is set to be the drive signal of the switching element Q8.
  • each AND circuit (31, 32) calculates the logical product of the operation mode switching signal and the short-circuit control signal, so that the short-circuit control signal is fixed to OFF in the AC-DC conversion mode. Has been fixed.
  • the switching elements Q7 and Q8 are both fixed in the open state, and the AC power supply line short circuit between the power supply line short circuit 13 is not performed.
  • the power conversion apparatus 1 performs a short-circuit operation in the DC-AC conversion mode, and prohibits execution of the short-circuit operation in the AC-DC conversion mode.
  • the execution of the short-circuit operation is prohibited by using each AND circuit (31, 32). Therefore, it is not necessary to provide the first drive circuit 21 or the third drive circuit 23 with a function of changing the state of the drive signals (S 7 , S 8 ) according to the operation mode switching signal, and this function is provided in this embodiment. It is not done. Therefore, the configurations and operations of the first drive circuit 21 and the third drive circuit 23 are simpler than those in the first embodiment.
  • the form of the AND circuit (31, 32) is not particularly limited.
  • the AND circuit may be provided either inside or outside the drive circuit (21, 23).
  • an AND circuit as hardware may be provided, and processing of the AND circuit may be performed using software.
  • the present embodiment is basically the same as the first embodiment except for the point relating to the means for inhibiting the short-circuit operation.
  • emphasis is placed on the description of parts different from the first embodiment, and descriptions of parts common to the first embodiment may be omitted.
  • FIG. 4 is a configuration diagram of the power conversion device according to the present embodiment.
  • the power conversion device 1 includes a connection switch SW and a fifth drive circuit 25.
  • the connection switch SW is provided in a part of the power supply line short circuit 13, and the connection switch SW is opened / closed to switch connection / separation at that point.
  • connection switch SW When the connection switch SW is open, the AC power supply line is not short-circuited by the power supply line short circuit 13 regardless of the state of the switching elements Q7 and Q8.
  • connection switch SW When the connection switch SW is closed, the AC power supply lines are short-circuited by the power supply line short circuit 13 according to the states of the switching elements Q7 and Q8.
  • the fifth drive circuit 25 receives the operation mode switching signal and controls the opening / closing of the connection switch SW in accordance with this signal. That is, when the fifth drive circuit 25 receives the operation mode switching signal for switching to the DC-AC conversion mode, the fifth drive circuit 25 receives the operation mode switching signal for switching to the AC-DC conversion mode by fixing the connection switch SW to the closed state. If the switch is connected, the connection switch SW is switched to the open state and fixed.
  • the connection switch SW is fixed in the open state, and a short circuit between the AC power supply lines by the power supply line short circuit 13 is prohibited. Therefore, the power converter 1 is configured to execute a short circuit operation in the DC-AC conversion mode, and is prohibited from performing the short circuit operation in the AC-DC conversion mode.
  • a semiconductor switching element or the like can be used as the connection switch SW. Also, unlike other switching elements, it does not require very high speed opening and closing, so it is possible to use a mechanical switch such as a relay. When a semiconductor switching element is used, it is necessary to use a device that conducts bidirectionally in the closed state and completely shuts off in the open state, such as a reverse blocking IGBT.
  • connection switch SW is provided between the switching elements (Q7, Q8), between the upper AC power supply line and the switching element Q7, or at the lower AC. It may be between the power supply line and the switching element Q8.
  • the prohibition of the short-circuit operation is realized by using the connection switch SW. Therefore, it is not necessary to provide the first drive circuit 21 or the third drive circuit 23 with a function of changing the state of the drive signals (S 7 , S 8 ) according to the operation mode switching signal, and this function is provided in this embodiment. It is not done. Therefore, the configurations and operations of the first drive circuit 21 and the third drive circuit 23 are simpler than those in the first embodiment.
  • the power conversion device 1 includes the PWM bridge circuit 12 between the DC power supply line and the AC power supply line, and the AC power supply line from the DC power supply line side using the PWM bridge circuit 12.
  • DC-AC conversion mode for performing DC-AC conversion to the side, and AC-DC conversion mode for performing AC-DC conversion from the AC power supply line side to the DC power supply line side using the PWM bridge circuit 12 have.
  • the power conversion device 1 is provided between the AC power supply lines, and performs a short circuit operation for short-circuiting the AC power supply lines.
  • the power line short circuit 13 a function unit (operation mode switching unit) for switching the operation mode, and an AC ⁇ And a functional unit (short-circuit operation prohibiting unit) that prevents the short-circuit operation from being executed in the DC conversion mode.
  • the short-circuit operation is not performed in the AC-DC conversion mode. Therefore, while it is possible to enjoy the advantages of the short-circuit operation, it is possible to prevent problems caused by the short-circuit operation being performed during the AC-DC conversion operation.
  • the present invention can be used for a power conversion device that converts power bidirectionally.

Landscapes

  • Engineering & Computer Science (AREA)
  • Power Engineering (AREA)
  • Inverter Devices (AREA)
  • Rectifiers (AREA)
PCT/JP2011/078923 2011-03-25 2011-12-14 電力変換装置 Ceased WO2012132127A1 (ja)

Applications Claiming Priority (2)

Application Number Priority Date Filing Date Title
JP2011067713A JP5834225B2 (ja) 2011-03-25 2011-03-25 電力変換装置
JP2011-067713 2011-03-25

Publications (1)

Publication Number Publication Date
WO2012132127A1 true WO2012132127A1 (ja) 2012-10-04

Family

ID=46929924

Family Applications (1)

Application Number Title Priority Date Filing Date
PCT/JP2011/078923 Ceased WO2012132127A1 (ja) 2011-03-25 2011-12-14 電力変換装置

Country Status (2)

Country Link
JP (1) JP5834225B2 (enExample)
WO (1) WO2012132127A1 (enExample)

Cited By (5)

* Cited by examiner, † Cited by third party
Publication number Priority date Publication date Assignee Title
WO2014157700A1 (ja) * 2013-03-28 2014-10-02 パナソニック株式会社 インバータ装置
WO2015015721A1 (ja) * 2013-08-02 2015-02-05 パナソニックIpマネジメント株式会社 半導体装置、および電力変換装置
JP2016096616A (ja) * 2014-11-12 2016-05-26 パナソニックIpマネジメント株式会社 電力変換装置
JP2016111818A (ja) * 2014-12-05 2016-06-20 パナソニックIpマネジメント株式会社 電力変換装置
US20190006957A1 (en) * 2016-01-13 2019-01-03 Panasonic Intellectual Property Management Co., Ltd. Power conversion system and power conversion device

Families Citing this family (3)

* Cited by examiner, † Cited by third party
Publication number Priority date Publication date Assignee Title
CN106067738B (zh) * 2015-04-23 2020-04-14 松下知识产权经营株式会社 电力变换装置
WO2021002017A1 (ja) * 2019-07-04 2021-01-07 三菱電機株式会社 3レベル電力変換装置
JP6639762B1 (ja) * 2019-07-04 2020-02-05 三菱電機株式会社 3レベル電力変換装置

Citations (4)

* Cited by examiner, † Cited by third party
Publication number Priority date Publication date Assignee Title
JP2008021152A (ja) * 2006-07-13 2008-01-31 Sanyo Electric Co Ltd 電気機器運転制御方法及びシステム
JP2008104332A (ja) * 2006-10-21 2008-05-01 Idemitsu Kosan Co Ltd 貯蔵電力管理システム、貯蔵電力管理方法及び貯蔵電力管理プログラム
JP2009089541A (ja) * 2007-10-01 2009-04-23 Toshiba Carrier Corp 系統連系インバータ装置
JP2009303380A (ja) * 2008-06-12 2009-12-24 Mitsubishi Electric Corp 電力変換装置

Family Cites Families (2)

* Cited by examiner, † Cited by third party
Publication number Priority date Publication date Assignee Title
JP5468816B2 (ja) * 2009-05-20 2014-04-09 株式会社ダイヘン 系統連系インバータシステム
JP2011229215A (ja) * 2010-04-15 2011-11-10 Sumitomo Electric Ind Ltd 直流‐交流変換装置

Patent Citations (4)

* Cited by examiner, † Cited by third party
Publication number Priority date Publication date Assignee Title
JP2008021152A (ja) * 2006-07-13 2008-01-31 Sanyo Electric Co Ltd 電気機器運転制御方法及びシステム
JP2008104332A (ja) * 2006-10-21 2008-05-01 Idemitsu Kosan Co Ltd 貯蔵電力管理システム、貯蔵電力管理方法及び貯蔵電力管理プログラム
JP2009089541A (ja) * 2007-10-01 2009-04-23 Toshiba Carrier Corp 系統連系インバータ装置
JP2009303380A (ja) * 2008-06-12 2009-12-24 Mitsubishi Electric Corp 電力変換装置

Cited By (11)

* Cited by examiner, † Cited by third party
Publication number Priority date Publication date Assignee Title
WO2014157700A1 (ja) * 2013-03-28 2014-10-02 パナソニック株式会社 インバータ装置
AU2014244868B2 (en) * 2013-03-28 2017-01-19 Panasonic Intellectual Property Management Co., Ltd. Inverter device
JPWO2014157700A1 (ja) * 2013-03-28 2017-02-16 パナソニックIpマネジメント株式会社 インバータ装置
WO2015015721A1 (ja) * 2013-08-02 2015-02-05 パナソニックIpマネジメント株式会社 半導体装置、および電力変換装置
JP2015033217A (ja) * 2013-08-02 2015-02-16 パナソニックIpマネジメント株式会社 半導体装置、および電力変換装置
JP2016096616A (ja) * 2014-11-12 2016-05-26 パナソニックIpマネジメント株式会社 電力変換装置
EP3220528A4 (en) * 2014-11-12 2018-06-27 Panasonic Intellectual Property Management Co., Ltd. Power conversion device
US10075093B2 (en) 2014-11-12 2018-09-11 Panasonic Intellectual Property Management Co., Ltd. Power conversion device for suppressing fluctuation of common mode voltage
JP2016111818A (ja) * 2014-12-05 2016-06-20 パナソニックIpマネジメント株式会社 電力変換装置
US20190006957A1 (en) * 2016-01-13 2019-01-03 Panasonic Intellectual Property Management Co., Ltd. Power conversion system and power conversion device
US10601339B2 (en) * 2016-01-13 2020-03-24 Panasonic Intellectual Property Management Co., Ltd. Power conversion system including power conversion devices which operate in parallel, and power conversion device

Also Published As

Publication number Publication date
JP5834225B2 (ja) 2015-12-16
JP2012205390A (ja) 2012-10-22

Similar Documents

Publication Publication Date Title
JP5834225B2 (ja) 電力変換装置
JP5279797B2 (ja) 電力変換装置
US9515546B2 (en) Power conversion device having initial charging circuit
CN102739059B (zh) 电力变换装置
US10530238B2 (en) Power conversion device and method for controlling same
JP6671045B2 (ja) 電力変換システム
CN103688456B (zh) 电力变换装置
JP6334336B2 (ja) 電力変換装置
JP6597258B2 (ja) 電力変換装置及び電源システム並びに電力変換装置の制御方法
CN108667124B (zh) 用于3电平逆变器的多状态pwm命令
CN114731113B (zh) 电力转换装置
JP2020191725A (ja) 電力変換装置
US10284113B2 (en) Power conversion device performing DC/AC power conversion via intermediate bus, and control method thereof
EP3591827B1 (en) Power supply control device, power conversion system, and power supply control method
KR20120010631A (ko) 전력 변환 장치
JP6415259B2 (ja) パワーコンディショナ、およびその制御装置
JP4277186B2 (ja) 電力変換器の制御装置
JP6573198B2 (ja) 電力変換装置
US11404974B2 (en) Power converter for performing conversion from DC to AC or vice versa, and method for controlling the power converter
JP6468114B2 (ja) 電源装置及びそのスイッチ制御方法
US11356038B2 (en) Power conversion device
JP2013176173A (ja) 電源装置
JP2011193704A (ja) 直流−交流電力変換装置
WO2024143258A1 (ja) 電力変換システム
JP2016096661A (ja) パワーコンディショナ、その制御装置および電力システム

Legal Events

Date Code Title Description
121 Ep: the epo has been informed by wipo that ep was designated in this application

Ref document number: 11862448

Country of ref document: EP

Kind code of ref document: A1

NENP Non-entry into the national phase

Ref country code: DE

122 Ep: pct application non-entry in european phase

Ref document number: 11862448

Country of ref document: EP

Kind code of ref document: A1