EP1867944B1 - Heat exchanger - Google Patents
Heat exchanger Download PDFInfo
- Publication number
- EP1867944B1 EP1867944B1 EP07110094.5A EP07110094A EP1867944B1 EP 1867944 B1 EP1867944 B1 EP 1867944B1 EP 07110094 A EP07110094 A EP 07110094A EP 1867944 B1 EP1867944 B1 EP 1867944B1
- Authority
- EP
- European Patent Office
- Prior art keywords
- heat exchanger
- tubes
- flow passage
- refrigerant
- end parts
- Prior art date
- Legal status (The legal status is an assumption and is not a legal conclusion. Google has not performed a legal analysis and makes no representation as to the accuracy of the status listed.)
- Not-in-force
Links
- 239000003507 refrigerant Substances 0.000 claims description 54
- 238000005057 refrigeration Methods 0.000 claims description 17
- 238000004891 communication Methods 0.000 claims description 9
- 238000006073 displacement reaction Methods 0.000 claims description 4
- 230000008878 coupling Effects 0.000 claims description 3
- 238000010168 coupling process Methods 0.000 claims description 3
- 238000005859 coupling reaction Methods 0.000 claims description 3
- 238000012545 processing Methods 0.000 description 7
- 238000013461 design Methods 0.000 description 2
- 238000010586 diagram Methods 0.000 description 2
- 239000007788 liquid Substances 0.000 description 2
- 238000004519 manufacturing process Methods 0.000 description 2
- 238000000034 method Methods 0.000 description 2
- 230000004075 alteration Effects 0.000 description 1
- 238000009833 condensation Methods 0.000 description 1
- 230000005494 condensation Effects 0.000 description 1
- 238000001816 cooling Methods 0.000 description 1
- 238000011161 development Methods 0.000 description 1
- 230000000694 effects Effects 0.000 description 1
- 238000005516 engineering process Methods 0.000 description 1
- 238000001704 evaporation Methods 0.000 description 1
- 238000001125 extrusion Methods 0.000 description 1
- 230000004907 flux Effects 0.000 description 1
- 238000009413 insulation Methods 0.000 description 1
- 239000000463 material Substances 0.000 description 1
- 230000001105 regulatory effect Effects 0.000 description 1
- 229910000679 solder Inorganic materials 0.000 description 1
- 238000005476 soldering Methods 0.000 description 1
Images
Classifications
-
- F—MECHANICAL ENGINEERING; LIGHTING; HEATING; WEAPONS; BLASTING
- F28—HEAT EXCHANGE IN GENERAL
- F28D—HEAT-EXCHANGE APPARATUS, NOT PROVIDED FOR IN ANOTHER SUBCLASS, IN WHICH THE HEAT-EXCHANGE MEDIA DO NOT COME INTO DIRECT CONTACT
- F28D7/00—Heat-exchange apparatus having stationary tubular conduit assemblies for both heat-exchange media, the media being in contact with different sides of a conduit wall
- F28D7/0008—Heat-exchange apparatus having stationary tubular conduit assemblies for both heat-exchange media, the media being in contact with different sides of a conduit wall the conduits for one medium being in heat conductive contact with the conduits for the other medium
- F28D7/0025—Heat-exchange apparatus having stationary tubular conduit assemblies for both heat-exchange media, the media being in contact with different sides of a conduit wall the conduits for one medium being in heat conductive contact with the conduits for the other medium the conduits for one medium or the conduits for both media being flat tubes or arrays of tubes
-
- F—MECHANICAL ENGINEERING; LIGHTING; HEATING; WEAPONS; BLASTING
- F25—REFRIGERATION OR COOLING; COMBINED HEATING AND REFRIGERATION SYSTEMS; HEAT PUMP SYSTEMS; MANUFACTURE OR STORAGE OF ICE; LIQUEFACTION SOLIDIFICATION OF GASES
- F25B—REFRIGERATION MACHINES, PLANTS OR SYSTEMS; COMBINED HEATING AND REFRIGERATION SYSTEMS; HEAT PUMP SYSTEMS
- F25B40/00—Subcoolers, desuperheaters or superheaters
-
- F—MECHANICAL ENGINEERING; LIGHTING; HEATING; WEAPONS; BLASTING
- F28—HEAT EXCHANGE IN GENERAL
- F28F—DETAILS OF HEAT-EXCHANGE AND HEAT-TRANSFER APPARATUS, OF GENERAL APPLICATION
- F28F1/00—Tubular elements; Assemblies of tubular elements
- F28F1/02—Tubular elements of cross-section which is non-circular
- F28F1/025—Tubular elements of cross-section which is non-circular with variable shape, e.g. with modified tube ends, with different geometrical features
-
- F—MECHANICAL ENGINEERING; LIGHTING; HEATING; WEAPONS; BLASTING
- F28—HEAT EXCHANGE IN GENERAL
- F28F—DETAILS OF HEAT-EXCHANGE AND HEAT-TRANSFER APPARATUS, OF GENERAL APPLICATION
- F28F9/00—Casings; Header boxes; Auxiliary supports for elements; Auxiliary members within casings
- F28F9/02—Header boxes; End plates
-
- F—MECHANICAL ENGINEERING; LIGHTING; HEATING; WEAPONS; BLASTING
- F25—REFRIGERATION OR COOLING; COMBINED HEATING AND REFRIGERATION SYSTEMS; HEAT PUMP SYSTEMS; MANUFACTURE OR STORAGE OF ICE; LIQUEFACTION SOLIDIFICATION OF GASES
- F25B—REFRIGERATION MACHINES, PLANTS OR SYSTEMS; COMBINED HEATING AND REFRIGERATION SYSTEMS; HEAT PUMP SYSTEMS
- F25B2309/00—Gas cycle refrigeration machines
- F25B2309/06—Compression machines, plants or systems characterised by the refrigerant being carbon dioxide
- F25B2309/061—Compression machines, plants or systems characterised by the refrigerant being carbon dioxide with cycle highest pressure above the supercritical pressure
-
- F—MECHANICAL ENGINEERING; LIGHTING; HEATING; WEAPONS; BLASTING
- F25—REFRIGERATION OR COOLING; COMBINED HEATING AND REFRIGERATION SYSTEMS; HEAT PUMP SYSTEMS; MANUFACTURE OR STORAGE OF ICE; LIQUEFACTION SOLIDIFICATION OF GASES
- F25B—REFRIGERATION MACHINES, PLANTS OR SYSTEMS; COMBINED HEATING AND REFRIGERATION SYSTEMS; HEAT PUMP SYSTEMS
- F25B2500/00—Problems to be solved
- F25B2500/18—Optimization, e.g. high integration of refrigeration components
Definitions
- the present invention relates to a heat exchanger comprising a tube body having a first flow passage and a second flow passage in which heat exchange is effected between a medium flowing through the first flow passage and a medium flowing through the second flow passage by way of heat transmitted to said tube body.
- the refrigeration efficiency of a compression-type refrigeration cycle in which a refrigerant is circulated can be improved by heat exchange performed between the high-pressure side and low-pressure side of the refrigerant.
- Refrigeration cycles that use CO 2 as a refrigerant and in which the internal pressure of the radiator exceeds the critical point of the refrigerant have become particularly well known in recent years.
- Supercritical refrigeration cycles such as this necessitate a very high pressure resistance, and a demand exists for a heat exchanger configuration in which heat exchange is effected between the high-pressure side and the low-pressure side of the refrigerant having improved heat exchange efficiency and the capacity to withstand the pressure of the refrigerant.
- Cited references 1 to 4 disclose a heat exchanger comprising a tube body through which a high-pressure side and low pressure side refrigerant flows in which heat exchange is effected between a high-pressure side and low-pressure side refrigerant by means of heat transmitted to the tube body.
- the tube body is configured from a flat first tube through which the high-pressure side refrigerant flows and a flat second tube through which the low-pressure side refrigerant flows.
- a configuration based on the stacking of these tubes is also disclosed in cited reference 5.
- the invention according to Claim 1 of the subject application constitutes a heat exchanger comprising a tube body having a first flow passage and a second flow passage, an inlet port and outlet port for a medium that flows through the first flow passage, and an inlet port and outlet port for a medium that flows through the second flow passage in which heat exchange is effected between the medium flowing through said first flow passage and the medium flowing through said second flow passage by way of heat transmitted to the tube body of a configuration in which the tube body is formed by stacking of a plurality of flat first tubes in which the first flow passage is provided and a plurality of flat second tubes in which the second flow passage is provided, in which the plurality of first tubes and the plurality of second tubes are alternately stacked with uniformity in a longitudinal direction and a flatness direction thereof, and in which end parts of the plurality of first tubes and end parts of the plurality of second tubes are respectively connected at an end part of the tube body to a predetermined inlet part and outlet part with displacement therebetween in the flatness direction, wherein the predetermined
- the invention according to Claim 2 of the subject application constitutes the heat exchanger of Claim 1 or Claim 2 of a configuration in which the heat exchanger constitutes an internal heat exchanger employed in a compression-type refrigeration cycle in which a refrigerant is circulated and in which heat exchange is effected between a high-pressure side and a low-pressure side of the refrigerant.
- the invention according to Claim 3 of the subject application constitutes the heat exchanger of Claim 3 of a configuration in which the heat exchanger is supported in a radiator of the refrigeration cycle, and a pipe through which the refrigerant flows from the radiator to the heat exchanger and the inlet part of the first flow passage are integrated.
- a heat exchanger in which the media flow structure of the tube body is logically configured can be produced.
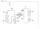
- a compression-type refrigeration cycle 1 as shown in FIG. 1 refers to a vehicle air conditioner mounted in a vehicle that comprises a compressor 2 for compressing a refrigerant, a radiator 3 for cooling a refrigerant compressed by the compressor 2, a depressurizer 4 for reducing the pressure and expanding the refrigerant cooled by the radiator 3, an evaporator 5 for evaporating the refrigerant depressurized by the depressurizer 4, and an accumulator 6 for separating the refrigerant that flows out from the evaporator 5 into a gas layer and a liquid layer and feeding the gas layer refrigerant to the compressor 2.
- CO 2 is employed as the refrigerant
- the internal pressure of the radiator 3 exceeds the critical point of the refrigerant in accordance with usage conditions such as the gas temperature.
- the critical point of the refrigerant refers to the high-pressure side limit of thereof in a state in which the gas layer and liquid layer are coexisting, in other words the high-pressure side limit, and on a vapour pressure curve thereof is represented as the terminus.
- the pressure, temperature and density at the critical point are referred to as the critical pressure, critical temperature and critical density.
- a heat exchanger 100 for performing heat exchange between a high-pressure side and low-pressure side refrigerant is provided between the radiator 3 and depressurizer 4 and between the accumulator 6 and compressor 2.
- the heat exchanger 100 improves the efficiency of the refrigeration cycle 1 by effecting heat exchange between the high-pressure side refrigerant and low-pressure side refrigerant.
- the white arrow in this diagram denotes the direction in which the high-pressure side refrigerant flows, and the black arrow denotes the direction in which the low-pressure side refrigerant flows.
- the symbol 11 in the drawing denotes a pipe through which the refrigerant flows from the radiator 3 to the heat exchanger 100
- the symbol 12 denotes a pipe through which the refrigerant flows from the heat exchanger 100 to the depressurizer 4
- the symbol 13 denotes a pipe through which the refrigerant flows from the accumulator 6 to the heat exchanger 100
- the symbol 14 denotes a pipe through which the refrigerant flows from the heat exchanger 100 to the compressor 2.
- the heat exchanger 100 of this example comprises a tube body 200 through which the high-pressure side refrigerant and the low pressure side refrigerant flow, heat exchange being effected by means of heat transmitted to the tube body 200.
- the tube body 200 comprises a first flow passage 211 and a second flow passage 221, an inlet part 310 and outlet part 320 for a medium that flows through the first flow passage 211, and an inlet part 330 and outlet part 340 for a medium that flows through the second flow passage 221, heat exchange being effected between the medium that flows through the first flow passage 211 (high-pressure side refrigerant) and the medium that flows through the second flow passage 221 (low-pressure side refrigerant) by means of heat transmitted to the tube body 200.
- the tube body 200 is formed by stacking of a plurality of first tubes 210 in which the first flow passage 211 is provided and a plurality of flat second tubes 220 in which the second flow passage 221 is provided.
- the first tubes 210 and the second tubes 220 are configured as extruded members in which a plurality of flow passages is arranged in a row.
- the cross-sectional area of the first flow passage 211 is designed to be smaller than the cross-sectional area of the second flow passage 221 from the viewpoint of pressure resistance.
- the plurality of first tubes 210 and second tubes 220 are alternately stacked with uniformity in the longitudinal direction and in the flatness direction thereof.
- end parts 210a of the plurality of first tubes 210 and end parts 220a of the plurality of second tubes 220 are respectively connected at the end part of the tube body 200 to predetermined inlet parts 310, 330 or outlet parts 320, 340 with displacement therebetween in the flatness direction.
- Both end parts 210a of the first tubes 210 and both end parts 220a of the second tubes 220 are subjected to a predetermined bend processing following extrusion moulding.
- the inlet parts 310, 330 and outlet parts 320, 340 are configured by coupling of a first block member 301 with a second block member 302.
- the first block member 301 and the second block member 302 from which the inlet part 310 of the first flow passage 211 is configured is integrated with the first block member 301 and the second block member 302 from which the outlet part 340 of the second flow passage 221 is configured
- the first block member 301 and the second block member 302 from which the outlet part 320 of the first flow passage 211 is configured is integrated with the first block member 301 and the second block member 302 from which the inlet part 330 of the second flow passage 221 is configured.
- the first block member 301 constitutes a member that comprises a plurality of first slits 301 a in which the end parts 210a of the plurality of first tubes 210 are inserted and a plurality of second slits 301 b into which the end parts 220a of the plurality of second tubes 220 are inserted.
- the second block member 302 constitutes a member that comprises a first communication part 302a through which the plurality of first slits 301 a communicate with each other, and a second communication part 302b through which the plurality of second slits 301 b communicate with each other.
- the end parts 210a of the first tubes 210 are inserted to around the middle of the first slits 301 a.
- the end parts 220a of the second tubes 220 are also inserted to around the middle of the second slits 301 b.
- the pipes 11, 12, 13 and 14 are inserted to have connection with each of the first communication part 302a and the second communication part 302b.
- the pipe 11 in which the refrigerant flows from the radiator 3 to the heat exchanger 100 and the pipe 14 in which the refrigerant from the heat exchanger 100 flows to the compressor 2 are formed as a bundle by a block-shaped connector member 20, the pipes 11, 14 being connected by screwing of the connector member 20 to the second block member 302.
- the pipe 12 in which the refrigerant flows from the heat exchanger 100 to the depressurizer 4 and the pipe 13 in which the refrigerant flows from the accumulator 6 to the heat exchanger 100 are formed as a bundle by the block-shaped connector member 20, and the pipes 12, 13 are connected by screwing of a connector member 20 into the second block member 302.
- a female screw part and a through-hole penetrated by a screw bolt 21 are provided in the connector member 20 and the second block member respectively.
- the heat exchanger 100 of this example is configured by assembly of the first tubes 210, the second tubes 220, the first block member 301 and the second block member 302, the assembly being heat-processed and soldered in a furnace. During the soldering, the solder material and flux are provided in the necessary positions of each member.
- the configuration of this embodiment in which the end parts 210a of the plurality of first tubes 210 and the end parts 220a of the plurality of second tubes 220 are respectively connected to predetermined inlet parts 310, 330 or outlet parts 320, 340 with displacement in the flatness direction between the first tubes 210 and the second tubes 220 is advantageous in that a plurality of first tubes 210 of the same shape and a plurality of second tubes 220 of the same shape can be employed whereupon, accordingly, the shape thereof can be reliably simplified.
- a step part 301 c may be provided in the middle region thereof, the insert amount of the end parts 210a of the first tubes 210 and the end parts 220a of the second tubes 220 being regulated as a result of abutting against the step part 301 c. Based on a configuration such as this, a state in which the first flow passage 211 or the second flow passage 221 is caused to close as a result of having abutted against the second block member 302 can be reliably prevented.
- the first block member 301 may be configured from a plurality of members as shown in FIG. 9 . Furthermore, as shown in FIG. 10 , as an effective method for preventing closure of the first flow passage 211 and the second flow passage 221, a method in which the end parts 210a of the first tubes 210 or the end parts 220a of the second tubes 220 are cut to a predetermined angle may be employed.
- the positional relationship between the inlet parts 310, 330 and the outlet parts 320, 340 can be set as appropriate.
- the bend processing of the end parts 210a of the first tubes 210 and the end parts 220a of the second tubes 220 can be set as appropriate.
- a bend processing administered to each of both end parts 210a of the first tubes 210 and both end parts 220a of the second tubes 220a is advantageous from the viewpoint of reducing the amount of processing.
- Administering of this processing on both end parts 210a of the first tubes 210 only (see FIG. 12 ), or on both end parts 220a of the second tubes 220 only (see FIG. 13 ), or on one end part of the first tube and the other end part of the second tube (see FIG. 14 and FIG. 15 ) only is advantageous from the viewpoint of reducing the number of processing steps.
- a heat-insulating member may be fitted around the perimeter of the tube body 200. Fitting of a heat-insulating body improves the heat insulation characteristics to the exterior whereupon, as a result, heat exchange efficiency between the high-pressure side refrigerant and low-pressure side refrigerant is further improved.
- a second embodiment of the present invention will be hereinafter described with reference to FIG. 16 and FIG. 17 .
- the heat exchanger 100 of this example is supported in the radiator 3 of the refrigeration cycle 1, a pipe 11 in which the refrigerant flows from the radiator 3 to the heat exchanger 100 being integrated with the inlet part 310 of the first flow passage 211.
- a bracket 30 for supporting the heat exchanger 100 is provided in the radiator 3.
- the heat exchanger 100 and radiator 3 are manufactured by assembly of members from which the heat exchanger 100 is configured, members from which the radiator 3 is configured, and the pipe 11 and bracket 30, and is then heat-processed and soldered in a furnace.
- the pipe 11 is connected to the radiator 3 and is inserted to connect with the first communication part 302a of the second block member 302.
- the basic configuration of the remainder of the embodiment is the same as the embodiment described above.
- the space occupied by the refrigeration cycle 1 can be effectively utilized.
- the pipe 11 between the heat exchanger 100 and radiator 3 is also short.
- the heat exchanger 100 of this example is configured from hollow tank bodies comprising inlet parts 310, 330 and outlet parts 320 and 340 respectively.
- the pipes 11, 12, 13, 14 are inserted in and soldered to the predetermined tank bodies.
- First slits 301 a and second slits 301b are respectively provided in the tank bodies.
- the inlet parts 310, 330 and outlet parts 320, 340 are able to be configured in hollow tank bodies.
- the orientation of the end parts 210a of the first tubes 210 and the end parts 220a of the second tubes 220 are able to be arbitrarily set as shown in, for example, FIG. 20 .
- the heat exchanger of the present invention is very suitable for utilization as an internal heat exchanger of a refrigeration cycle in which the internal pressure of the radiator exceeds the critical point of the refrigerant.
Landscapes
- Engineering & Computer Science (AREA)
- Physics & Mathematics (AREA)
- Thermal Sciences (AREA)
- Mechanical Engineering (AREA)
- General Engineering & Computer Science (AREA)
- Geometry (AREA)
- Heat-Exchange Devices With Radiators And Conduit Assemblies (AREA)
Priority Applications (1)
| Application Number | Priority Date | Filing Date | Title |
|---|---|---|---|
| PL07110094T PL1867944T3 (pl) | 2006-06-15 | 2007-06-12 | Wymiennik ciepła |
Applications Claiming Priority (1)
| Application Number | Priority Date | Filing Date | Title |
|---|---|---|---|
| JP2006165726A JP2007333304A (ja) | 2006-06-15 | 2006-06-15 | 熱交換器 |
Publications (3)
| Publication Number | Publication Date |
|---|---|
| EP1867944A2 EP1867944A2 (en) | 2007-12-19 |
| EP1867944A3 EP1867944A3 (en) | 2012-11-21 |
| EP1867944B1 true EP1867944B1 (en) | 2015-08-12 |
Family
ID=38512447
Family Applications (1)
| Application Number | Title | Priority Date | Filing Date |
|---|---|---|---|
| EP07110094.5A Not-in-force EP1867944B1 (en) | 2006-06-15 | 2007-06-12 | Heat exchanger |
Country Status (3)
| Country | Link |
|---|---|
| EP (1) | EP1867944B1 (pl) |
| JP (1) | JP2007333304A (pl) |
| PL (1) | PL1867944T3 (pl) |
Cited By (1)
| Publication number | Priority date | Publication date | Assignee | Title |
|---|---|---|---|---|
| EP4464965A1 (en) * | 2023-05-17 | 2024-11-20 | Valeo Systemes Thermiques | A heat exchanger |
Families Citing this family (14)
| Publication number | Priority date | Publication date | Assignee | Title |
|---|---|---|---|---|
| WO2007122685A1 (ja) | 2006-04-14 | 2007-11-01 | Mitsubishi Denki Kabushiki Kaisha | 熱交換器及び冷凍空調装置 |
| JP4665045B1 (ja) | 2009-09-28 | 2011-04-06 | 株式会社テイエルブイ | 蒸気供給システム及びそれに用いる逆止弁 |
| EP2413045B1 (de) | 2010-07-30 | 2014-02-26 | Grundfos Management A/S | Wärmetauschereinheit |
| JP6025716B2 (ja) * | 2011-05-11 | 2016-11-16 | 株式会社ヴァレオジャパン | 車両用空調装置 |
| JP5786497B2 (ja) * | 2011-06-30 | 2015-09-30 | ダイキン工業株式会社 | 熱交換器 |
| JP5287949B2 (ja) * | 2011-07-28 | 2013-09-11 | ダイキン工業株式会社 | 熱交換器 |
| JP2013127346A (ja) * | 2011-12-19 | 2013-06-27 | Daikin Industries Ltd | 熱交換器 |
| WO2013114474A1 (ja) * | 2012-01-30 | 2013-08-08 | 三菱電機株式会社 | 積層型熱交換器及びそれを搭載したヒートポンプシステム、並びに積層型熱交換器の製造方法 |
| JP5744316B2 (ja) * | 2012-03-07 | 2015-07-08 | 三菱電機株式会社 | 熱交換器及びこの熱交換器を備えたヒートポンプシステム |
| DE102013217287A1 (de) * | 2012-09-03 | 2014-03-06 | Behr Gmbh & Co. Kg | Innerer Wärmeübertrager für einen Kältemittelkreislauf, insbesondere für eine Klimaanlage eines Kraftfahrzeuges, und einen Kältemittelkreislauf mit einem Verdampfer |
| JP5790730B2 (ja) * | 2012-12-25 | 2015-10-07 | ダイキン工業株式会社 | 熱交換器 |
| US20170146305A1 (en) * | 2015-11-24 | 2017-05-25 | Hamilton Sundstrand Corporation | Header for heat exchanger |
| JP2017215130A (ja) * | 2016-06-02 | 2017-12-07 | サンデンホールディングス株式会社 | 車両用内部熱交換器 |
| CN119289557A (zh) | 2018-12-14 | 2025-01-10 | 丹佛斯有限公司 | 换热器和空调系统 |
Family Cites Families (8)
| Publication number | Priority date | Publication date | Assignee | Title |
|---|---|---|---|---|
| US3907032A (en) * | 1971-04-27 | 1975-09-23 | United Aircraft Prod | Tube and fin heat exchanger |
| JPS5188866A (pl) * | 1975-01-20 | 1976-08-03 | ||
| FR2332511A1 (fr) * | 1975-11-18 | 1977-06-17 | Owens Illinois Inc | Ensemble tubulaire en vitroceramique pour echanges thermiques dans un recuperateur de chaleur et procede de fabrication de cet ensemble |
| JP4718716B2 (ja) * | 2001-05-01 | 2011-07-06 | 三菱重工業株式会社 | ガスクーラ及び車載用空調装置 |
| JP4348113B2 (ja) * | 2003-05-23 | 2009-10-21 | 株式会社ヴァレオサーマルシステムズ | 熱交換器 |
| JP4774238B2 (ja) * | 2004-05-20 | 2011-09-14 | 昭和電工株式会社 | 冷凍サイクルの冷媒流通部接続構造 |
| DE112005002312T5 (de) * | 2004-09-22 | 2007-09-27 | Showa Denko Kk | Integrierte Wärmetauscheinrichtung |
| JP4561305B2 (ja) * | 2004-10-18 | 2010-10-13 | 三菱電機株式会社 | 熱交換器 |
-
2006
- 2006-06-15 JP JP2006165726A patent/JP2007333304A/ja active Pending
-
2007
- 2007-06-12 PL PL07110094T patent/PL1867944T3/pl unknown
- 2007-06-12 EP EP07110094.5A patent/EP1867944B1/en not_active Not-in-force
Cited By (1)
| Publication number | Priority date | Publication date | Assignee | Title |
|---|---|---|---|---|
| EP4464965A1 (en) * | 2023-05-17 | 2024-11-20 | Valeo Systemes Thermiques | A heat exchanger |
Also Published As
| Publication number | Publication date |
|---|---|
| EP1867944A3 (en) | 2012-11-21 |
| JP2007333304A (ja) | 2007-12-27 |
| EP1867944A2 (en) | 2007-12-19 |
| PL1867944T3 (pl) | 2015-12-31 |
Similar Documents
| Publication | Publication Date | Title |
|---|---|---|
| EP1867944B1 (en) | Heat exchanger | |
| CN100445687C (zh) | 用于热交换器的缝隙式散热片 | |
| US20080105420A1 (en) | Parallel Flow Heat Exchanger With Crimped Channel Entrance | |
| JP4882890B2 (ja) | 内部熱交換器 | |
| US20050011637A1 (en) | Heat exchanger and tube for heat exchanger | |
| US7337834B2 (en) | Multi-channel heat exchanger and connection unit | |
| CN112154297B (zh) | 集成式液体空气冷却的冷凝器和低温散热器 | |
| MX2007009252A (es) | Termointercambiadores de flujo paralelo que incorporan inserciones porosas. | |
| US20080041093A1 (en) | Accumulator of air conditioner | |
| KR20120044851A (ko) | 열교환기 | |
| WO2007013439A1 (ja) | 熱交換器 | |
| CN119317547A (zh) | 流体管理模块,特别用于车辆 | |
| JP2003185381A (ja) | 高圧型のヘッダ及び熱交換器並びにその製造方法 | |
| JP2009041798A (ja) | 熱交換器 | |
| CN114174757B (zh) | 热交换器、其制造方法以及空调装置 | |
| CN105737453B (zh) | 冷却装置及其使用方法 | |
| JP2006003071A (ja) | 熱交換器 | |
| US11067340B2 (en) | Double pipe heat exchanger and method for manufacturing the same | |
| CN211552123U (zh) | 换热组件及空调系统 | |
| JP2009250600A (ja) | 銅製扁平伝熱管 | |
| JP2007078252A (ja) | 熱交換器 | |
| CN114518042B (zh) | 换热器和具有其的制冷空调系统 | |
| KR200244919Y1 (ko) | 에어컨용열교환기 | |
| CN115289880A (zh) | 一种耦合超薄均热板的二氧化碳板式换热器 | |
| JP5959209B2 (ja) | 内部熱交換器 |
Legal Events
| Date | Code | Title | Description |
|---|---|---|---|
| PUAI | Public reference made under article 153(3) epc to a published international application that has entered the european phase |
Free format text: ORIGINAL CODE: 0009012 |
|
| AK | Designated contracting states |
Kind code of ref document: A2 Designated state(s): AT BE BG CH CY CZ DE DK EE ES FI FR GB GR HU IE IS IT LI LT LU LV MC MT NL PL PT RO SE SI SK TR |
|
| AX | Request for extension of the european patent |
Extension state: AL BA HR MK YU |
|
| PUAL | Search report despatched |
Free format text: ORIGINAL CODE: 0009013 |
|
| AK | Designated contracting states |
Kind code of ref document: A3 Designated state(s): AT BE BG CH CY CZ DE DK EE ES FI FR GB GR HU IE IS IT LI LT LU LV MC MT NL PL PT RO SE SI SK TR |
|
| AX | Request for extension of the european patent |
Extension state: AL BA HR MK RS |
|
| RIC1 | Information provided on ipc code assigned before grant |
Ipc: F28D 7/00 20060101AFI20121016BHEP |
|
| 17P | Request for examination filed |
Effective date: 20130521 |
|
| AKX | Designation fees paid |
Designated state(s): AT BE BG CH CY CZ DE DK EE ES FI FR GB GR HU IE IS IT LI LT LU LV MC MT NL PL PT RO SE SI SK TR |
|
| 17Q | First examination report despatched |
Effective date: 20140307 |
|
| GRAP | Despatch of communication of intention to grant a patent |
Free format text: ORIGINAL CODE: EPIDOSNIGR1 |
|
| INTG | Intention to grant announced |
Effective date: 20150330 |
|
| GRAS | Grant fee paid |
Free format text: ORIGINAL CODE: EPIDOSNIGR3 |
|
| GRAA | (expected) grant |
Free format text: ORIGINAL CODE: 0009210 |
|
| AK | Designated contracting states |
Kind code of ref document: B1 Designated state(s): AT BE BG CH CY CZ DE DK EE ES FI FR GB GR HU IE IS IT LI LT LU LV MC MT NL PL PT RO SE SI SK TR |
|
| REG | Reference to a national code |
Ref country code: GB Ref legal event code: FG4D |
|
| REG | Reference to a national code |
Ref country code: CH Ref legal event code: EP |
|
| REG | Reference to a national code |
Ref country code: AT Ref legal event code: REF Ref document number: 742547 Country of ref document: AT Kind code of ref document: T Effective date: 20150815 |
|
| REG | Reference to a national code |
Ref country code: IE Ref legal event code: FG4D |
|
| REG | Reference to a national code |
Ref country code: DE Ref legal event code: R096 Ref document number: 602007042515 Country of ref document: DE |
|
| REG | Reference to a national code |
Ref country code: PL Ref legal event code: T3 |
|
| REG | Reference to a national code |
Ref country code: LT Ref legal event code: MG4D |
|
| REG | Reference to a national code |
Ref country code: AT Ref legal event code: MK05 Ref document number: 742547 Country of ref document: AT Kind code of ref document: T Effective date: 20150812 |
|
| REG | Reference to a national code |
Ref country code: NL Ref legal event code: MP Effective date: 20150812 |
|
| PG25 | Lapsed in a contracting state [announced via postgrant information from national office to epo] |
Ref country code: LT Free format text: LAPSE BECAUSE OF FAILURE TO SUBMIT A TRANSLATION OF THE DESCRIPTION OR TO PAY THE FEE WITHIN THE PRESCRIBED TIME-LIMIT Effective date: 20150812 Ref country code: FI Free format text: LAPSE BECAUSE OF FAILURE TO SUBMIT A TRANSLATION OF THE DESCRIPTION OR TO PAY THE FEE WITHIN THE PRESCRIBED TIME-LIMIT Effective date: 20150812 Ref country code: LV Free format text: LAPSE BECAUSE OF FAILURE TO SUBMIT A TRANSLATION OF THE DESCRIPTION OR TO PAY THE FEE WITHIN THE PRESCRIBED TIME-LIMIT Effective date: 20150812 Ref country code: GR Free format text: LAPSE BECAUSE OF FAILURE TO SUBMIT A TRANSLATION OF THE DESCRIPTION OR TO PAY THE FEE WITHIN THE PRESCRIBED TIME-LIMIT Effective date: 20151113 |
|
| PG25 | Lapsed in a contracting state [announced via postgrant information from national office to epo] |
Ref country code: AT Free format text: LAPSE BECAUSE OF FAILURE TO SUBMIT A TRANSLATION OF THE DESCRIPTION OR TO PAY THE FEE WITHIN THE PRESCRIBED TIME-LIMIT Effective date: 20150812 Ref country code: IS Free format text: LAPSE BECAUSE OF FAILURE TO SUBMIT A TRANSLATION OF THE DESCRIPTION OR TO PAY THE FEE WITHIN THE PRESCRIBED TIME-LIMIT Effective date: 20151212 Ref country code: ES Free format text: LAPSE BECAUSE OF FAILURE TO SUBMIT A TRANSLATION OF THE DESCRIPTION OR TO PAY THE FEE WITHIN THE PRESCRIBED TIME-LIMIT Effective date: 20150812 Ref country code: SE Free format text: LAPSE BECAUSE OF FAILURE TO SUBMIT A TRANSLATION OF THE DESCRIPTION OR TO PAY THE FEE WITHIN THE PRESCRIBED TIME-LIMIT Effective date: 20150812 Ref country code: PT Free format text: LAPSE BECAUSE OF FAILURE TO SUBMIT A TRANSLATION OF THE DESCRIPTION OR TO PAY THE FEE WITHIN THE PRESCRIBED TIME-LIMIT Effective date: 20151214 |
|
| PG25 | Lapsed in a contracting state [announced via postgrant information from national office to epo] |
Ref country code: NL Free format text: LAPSE BECAUSE OF FAILURE TO SUBMIT A TRANSLATION OF THE DESCRIPTION OR TO PAY THE FEE WITHIN THE PRESCRIBED TIME-LIMIT Effective date: 20150812 |
|
| PG25 | Lapsed in a contracting state [announced via postgrant information from national office to epo] |
Ref country code: EE Free format text: LAPSE BECAUSE OF FAILURE TO SUBMIT A TRANSLATION OF THE DESCRIPTION OR TO PAY THE FEE WITHIN THE PRESCRIBED TIME-LIMIT Effective date: 20150812 Ref country code: DK Free format text: LAPSE BECAUSE OF FAILURE TO SUBMIT A TRANSLATION OF THE DESCRIPTION OR TO PAY THE FEE WITHIN THE PRESCRIBED TIME-LIMIT Effective date: 20150812 Ref country code: IT Free format text: LAPSE BECAUSE OF FAILURE TO SUBMIT A TRANSLATION OF THE DESCRIPTION OR TO PAY THE FEE WITHIN THE PRESCRIBED TIME-LIMIT Effective date: 20150812 Ref country code: SK Free format text: LAPSE BECAUSE OF FAILURE TO SUBMIT A TRANSLATION OF THE DESCRIPTION OR TO PAY THE FEE WITHIN THE PRESCRIBED TIME-LIMIT Effective date: 20150812 |
|
| REG | Reference to a national code |
Ref country code: DE Ref legal event code: R097 Ref document number: 602007042515 Country of ref document: DE |
|
| PG25 | Lapsed in a contracting state [announced via postgrant information from national office to epo] |
Ref country code: RO Free format text: LAPSE BECAUSE OF FAILURE TO SUBMIT A TRANSLATION OF THE DESCRIPTION OR TO PAY THE FEE WITHIN THE PRESCRIBED TIME-LIMIT Effective date: 20150812 |
|
| PLBE | No opposition filed within time limit |
Free format text: ORIGINAL CODE: 0009261 |
|
| STAA | Information on the status of an ep patent application or granted ep patent |
Free format text: STATUS: NO OPPOSITION FILED WITHIN TIME LIMIT |
|
| REG | Reference to a national code |
Ref country code: FR Ref legal event code: PLFP Year of fee payment: 10 |
|
| 26N | No opposition filed |
Effective date: 20160513 |
|
| PG25 | Lapsed in a contracting state [announced via postgrant information from national office to epo] |
Ref country code: SI Free format text: LAPSE BECAUSE OF FAILURE TO SUBMIT A TRANSLATION OF THE DESCRIPTION OR TO PAY THE FEE WITHIN THE PRESCRIBED TIME-LIMIT Effective date: 20150812 |
|
| PG25 | Lapsed in a contracting state [announced via postgrant information from national office to epo] |
Ref country code: BE Free format text: LAPSE BECAUSE OF FAILURE TO SUBMIT A TRANSLATION OF THE DESCRIPTION OR TO PAY THE FEE WITHIN THE PRESCRIBED TIME-LIMIT Effective date: 20150812 |
|
| PG25 | Lapsed in a contracting state [announced via postgrant information from national office to epo] |
Ref country code: MC Free format text: LAPSE BECAUSE OF FAILURE TO SUBMIT A TRANSLATION OF THE DESCRIPTION OR TO PAY THE FEE WITHIN THE PRESCRIBED TIME-LIMIT Effective date: 20150812 |
|
| REG | Reference to a national code |
Ref country code: CH Ref legal event code: PL |
|
| GBPC | Gb: european patent ceased through non-payment of renewal fee |
Effective date: 20160612 |
|
| REG | Reference to a national code |
Ref country code: IE Ref legal event code: MM4A |
|
| PG25 | Lapsed in a contracting state [announced via postgrant information from national office to epo] |
Ref country code: CH Free format text: LAPSE BECAUSE OF NON-PAYMENT OF DUE FEES Effective date: 20160630 Ref country code: LI Free format text: LAPSE BECAUSE OF NON-PAYMENT OF DUE FEES Effective date: 20160630 |
|
| PG25 | Lapsed in a contracting state [announced via postgrant information from national office to epo] |
Ref country code: IE Free format text: LAPSE BECAUSE OF NON-PAYMENT OF DUE FEES Effective date: 20160612 Ref country code: GB Free format text: LAPSE BECAUSE OF NON-PAYMENT OF DUE FEES Effective date: 20160612 |
|
| REG | Reference to a national code |
Ref country code: FR Ref legal event code: PLFP Year of fee payment: 11 |
|
| PG25 | Lapsed in a contracting state [announced via postgrant information from national office to epo] |
Ref country code: CY Free format text: LAPSE BECAUSE OF FAILURE TO SUBMIT A TRANSLATION OF THE DESCRIPTION OR TO PAY THE FEE WITHIN THE PRESCRIBED TIME-LIMIT Effective date: 20150812 Ref country code: HU Free format text: LAPSE BECAUSE OF FAILURE TO SUBMIT A TRANSLATION OF THE DESCRIPTION OR TO PAY THE FEE WITHIN THE PRESCRIBED TIME-LIMIT; INVALID AB INITIO Effective date: 20070612 |
|
| REG | Reference to a national code |
Ref country code: FR Ref legal event code: PLFP Year of fee payment: 12 |
|
| PG25 | Lapsed in a contracting state [announced via postgrant information from national office to epo] |
Ref country code: LU Free format text: LAPSE BECAUSE OF NON-PAYMENT OF DUE FEES Effective date: 20160612 Ref country code: MT Free format text: LAPSE BECAUSE OF NON-PAYMENT OF DUE FEES Effective date: 20160630 Ref country code: TR Free format text: LAPSE BECAUSE OF FAILURE TO SUBMIT A TRANSLATION OF THE DESCRIPTION OR TO PAY THE FEE WITHIN THE PRESCRIBED TIME-LIMIT Effective date: 20150812 |
|
| PG25 | Lapsed in a contracting state [announced via postgrant information from national office to epo] |
Ref country code: BG Free format text: LAPSE BECAUSE OF FAILURE TO SUBMIT A TRANSLATION OF THE DESCRIPTION OR TO PAY THE FEE WITHIN THE PRESCRIBED TIME-LIMIT Effective date: 20150812 |
|
| PGFP | Annual fee paid to national office [announced via postgrant information from national office to epo] |
Ref country code: CZ Payment date: 20210521 Year of fee payment: 15 |
|
| PGFP | Annual fee paid to national office [announced via postgrant information from national office to epo] |
Ref country code: PL Payment date: 20210525 Year of fee payment: 15 |
|
| PGFP | Annual fee paid to national office [announced via postgrant information from national office to epo] |
Ref country code: DE Payment date: 20220607 Year of fee payment: 16 |
|
| PGFP | Annual fee paid to national office [announced via postgrant information from national office to epo] |
Ref country code: FR Payment date: 20220627 Year of fee payment: 16 |
|
| PG25 | Lapsed in a contracting state [announced via postgrant information from national office to epo] |
Ref country code: CZ Free format text: LAPSE BECAUSE OF NON-PAYMENT OF DUE FEES Effective date: 20220612 |
|
| P01 | Opt-out of the competence of the unified patent court (upc) registered |
Effective date: 20230528 |
|
| PG25 | Lapsed in a contracting state [announced via postgrant information from national office to epo] |
Ref country code: PL Free format text: LAPSE BECAUSE OF NON-PAYMENT OF DUE FEES Effective date: 20220612 |
|
| REG | Reference to a national code |
Ref country code: DE Ref legal event code: R119 Ref document number: 602007042515 Country of ref document: DE |
|
| PG25 | Lapsed in a contracting state [announced via postgrant information from national office to epo] |
Ref country code: DE Free format text: LAPSE BECAUSE OF NON-PAYMENT OF DUE FEES Effective date: 20240103 |
|
| PG25 | Lapsed in a contracting state [announced via postgrant information from national office to epo] |
Ref country code: FR Free format text: LAPSE BECAUSE OF NON-PAYMENT OF DUE FEES Effective date: 20230630 |