JP5027751B2 - 作業機用モジュール - Google Patents

作業機用モジュール Download PDF

Info

Publication number
JP5027751B2
JP5027751B2 JP2008192670A JP2008192670A JP5027751B2 JP 5027751 B2 JP5027751 B2 JP 5027751B2 JP 2008192670 A JP2008192670 A JP 2008192670A JP 2008192670 A JP2008192670 A JP 2008192670A JP 5027751 B2 JP5027751 B2 JP 5027751B2
Authority
JP
Japan
Prior art keywords
substrate
sensor circuit
pattern area
communication circuit
ground pattern
Prior art date
Legal status (The legal status is an assumption and is not a legal conclusion. Google has not performed a legal analysis and makes no representation as to the accuracy of the status listed.)
Active
Application number
JP2008192670A
Other languages
English (en)
Other versions
JP2010034159A (ja
Inventor
貴夫 中川
Current Assignee (The listed assignees may be inaccurate. Google has not performed a legal analysis and makes no representation or warranty as to the accuracy of the list.)
Kubota Corp
Original Assignee
Kubota Corp
Priority date (The priority date is an assumption and is not a legal conclusion. Google has not performed a legal analysis and makes no representation as to the accuracy of the date listed.)
Filing date
Publication date
Application filed by Kubota Corp filed Critical Kubota Corp
Priority to JP2008192670A priority Critical patent/JP5027751B2/ja
Publication of JP2010034159A publication Critical patent/JP2010034159A/ja
Application granted granted Critical
Publication of JP5027751B2 publication Critical patent/JP5027751B2/ja
Active legal-status Critical Current
Anticipated expiration legal-status Critical

Links

Images

Landscapes

  • Structure Of Printed Boards (AREA)

Description

本発明は、センサ回路とCAN通信回路とを同一の基板に設けた作業機用モジュールに関する。
従来、プリント基板に関する技術として、たとえば特許文献1に記載されたものがあった。
特許文献1に記載されたものでは、基板2又は12の一面に電源パターン1が形成され、他面にグランド面(グランドパターン)3又は13が形成されている。グランド面3又は13は、基板2又は12の他面の全体にわたっている。(各符号1,2,3,12,13は、公報に記載されたものである。)
特開平11−330647号公報(段落〔0014〕、〔0016〕、〔0017〕、図1−5)
上記した従来の技術を基にグランドパターンを設けると、グランドパターンが基板のプリント面の全体や広い範囲に一連に行きわたった簡素な形、いわゆるベタ形になり、グランドパターンの成形面からモジュールを安価に得ることができる。ところが、センサ回路とCAN通信回路とを同一の基板に設けた作業機用モジュールにおいて、グランドパターンがベタ形になると、センサ回路にCAN通信に起因した不具合が出やすくなる。
つまり、CAN通信では、通信速度が高速であり、かつ電流がオンしたときとオフしたときの電流値差が大きく、このように高速でかつ変化の激しい電流のオン、オフは、グランドパターンに電位変化を発生させてセンサ回路における電源電圧の変動をもたらす。すると、たとえばセンサ回路に入力されるセンサ情報がアナログセンサによる情報である場合、センサ情報に変化があったと判断されて制御を実行されることがある。
本発明の目的は、グランドパターンの面から安価に得ることができながら、CAN通信の影響によるセンサ回路の作動が生じにくい作業機用モジュールを提供することにある。
本第1発明は、センサ回路とCAN通信回路とを同一の基板に設けた作業機用モジュールにおいて、
前記基板におけるグランドパターンには、前記センサ回路に対応するセンサ回路用グランドパターン域と、前記CAN通信回路に対応するCAN通信回路用グランドパターン域と、前記センサ回路用グランドパターン域と前記CAN通信回路用グランドパターン域とを分離させる無パターン域とを前記基板における同一の面上に備えてあり、
前記センサ回路用グランドパターン域と前記CAN通信回路用グランドパターン域とが、前記基板における電源の単一のマイナス端子部に接続してあり、
前記無パターン域は、前記基板の平面視において、前記基板の外側から前記センサ回路用グランドパターン域と前記CAN通信回路用グランドパターン域との間を通り、前記マイナス端子部の付近に至る部位まで延びるように備えてある。
本第1発明の構成によると、グランドパターンを、前記無パターン域を備えるだけのベタ形に近い形状に形成しても、かつ、CAN通信に起因してCAN通信回路用グランドパターン域に電位変化が発生することがあっても、この電位変化がセンサ回路用グランドパターン域に及ぶことを無パターン域によって抑制や防止することができる。これにより、CAN通信の影響でセンサ回路における電源電圧の変化が発生することを抑制や防止できる。
したがって、グランドパターンをベタ形に近い形状に形成して安価に得ることができながら、CAN通信の影響によるセンサ回路の作動が生じにくい高品質の作業機用モジュールを得ることができる。
本第1発明の更なる特徴構成は、前記センサ回路は、アナログセンサ回路部を備えてあり、
前記センサ回路のための前記基板における電源と、前記CAN通信回路のための前記基板における電源とを別々に設けてある。
センサ回路の電源とCAN通信回路の電源とを共用する構成を採用すると、CAN通信回路に通信に起因した電位変化が発生すると、この電位変化がセンサ回路に影響する。これに対し、この特徴構成によると、センサ回路のための電源とCAN通信回路のための電源とを別々に設けたものだから、CAN通信回路に電位変化が発生しても、この電位変化がセンサ回路に影響しない。
したがって、CAN通信回路用グランドパターン域の電位変化がセンサ回路に影響することを抑制や防止できることに加え、CAN通信回路の電位変化がセンサ回路に影響することも抑制や防止できることにより、CAN通信の影響によるセンサ回路の作動が一層生じにくいより高品質の作業機用モジュールを得ることができる。
本第1発明の更なる特徴構成は、前記無パターン域は、前記基板の平面視において、前記CAN通信回路のための前記基板における電源の配置部位、及び、その電源の配置部位と前記CAN通信回路においてその電源から電力供給を受ける電子部品の配置部位との間の領域を、前記センサ回路から分離させるように備えてある。
以下、本発明の実施例を図面に基づいて説明する。
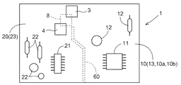
図1は、本発明の実施例に係る作業機用モジュール1の平面図である。図2は、本発明の実施例に係る作業機用モジュール1の断面図である。これらの図に示すように、本発明の実施例に係る作業機用モジュール1は、基板2と、この基板2の表面側に設けた制御マイクロプロセッサ11を有したセンサ回路10と、前記基板2の表面側に設けたCANドライバIC21を有したCAN(Controller Area Network)通信回路20と、前記基板2の表面側に設けた一対の電源3,4とを備えている。
このモジュール1は、作業機の一例としてのトラクタに搭載されてリフトアーム制御と運転パネル制御とを司る。
すなわち、図6に示すように、トラクタは、左右一対の操向操作および駆動自在な前車輪31,31と左右一対の駆動自在な後車輪32,32とによって自走する自走車と、この自走車の車体フレームFの後部を構成するミッションケースMに設けた左右一対のリフトアーム34,34を有したリンク機構35と、前記ミッションケースMの後部に設けた動力取り出し軸36とを備えている。前記左右一対のリフトアーム34,34は、前記ミッションケースMの内部に位置するリフトシリダ33(図4参照)によって上下に揺動操作される。
このトラクタは、車体の後部に前記リンク機構35を介して昇降操作自在にロータリ耕耘装置を連結するとともにエンジン37の出力を前記動力取り出し軸36からロータリ耕耘装置に伝達するように構成して、乗用型耕耘機を構成するなど、車体後部に各種の作業装置を昇降操作および駆動自在に連結して、各種の乗用型作業機を構成する。
前記自走車は、車体後部に設けた運転座席38と、ステアリングハンドル39の下方に設けた運転パネル40と、前記運転座席38の横側方に揺動操作自在に設けた昇降レバー41とを備えている。
図2に示すように、前記モジュール1の前記基板2は、積層された3枚の基板絶縁体2a,2b,2cを備えて構成してあり、多層基板になっている。
前記センサ回路10は、前記制御マイクロプロセッサ11を備える他、前記3枚の基板絶縁体2a,2b,2cのうちの第1基板絶縁体2aの一方の面に設けた前記制御マイクロプロセッサ11以外の複数の電子部品12と、前記第1基板絶縁体2aの前記一方の面にプリントされた配線パターン13とを備えて構成してある。このセンサ回路10は、アナログセンサ回路部10aとデジタルセンサ回路部10bとを備えている。
前記CAN通信回路20は、前記CANドライバIC21を備える他、前記第1基板絶縁体2aの一方の面(前記センサ回路10が位置する面)に設けた前記CANドライバIC21以外の電子部品22と、前記第1基板絶縁体2aの前記一方の面にプリントされた配線パターン23とを備えて構成してある。
前記基板2は、前記3枚の基板絶縁体2a,2b,2cのうちの第2基板絶縁体2bの一方の面にプリントされた第1電源パターン5と第2電源パターン6とを備えている。前記第1電源パターン5と前記第2電源パターン6とは、プリントパターンが無い部分15(図2参照)によって分離されている。前記第1電源パターン5は、前記一対の電源3,4の一方の第1電源3が備えるプラス端子部と前記センサ回路10とを接続している。前記第2電源パターン6は、前記一対の電源3,4の他方の第2電源4が備えるプラス端子部と前記CAN通信回路20とを接続している。
前記基板2は、前記3枚の基板絶縁体2a,2b,2cのうちの第3基板絶縁体2cの一方の面を基板2のプリント面としてこのプリント面にプリントされたグランドパターン7(以下、GNDパターン7と略称する。)を備えている。このGNDパターン7は、前記センサ回路10および前記CAN通信回路20を、前記第1電源3と前記第2電源4とが両電源3,4に共通したものとして備えているマイナス端子部8(図3参照)に接続している。
前記一対の電源3,4は、電源ICによって構成してあり、自走車に設けられたバッテリで成る12Vの電源50(図4参照)から機器制御および駆動に必要な5VのDC電源を出力する。一対の電源3,4のうちの前記第1電源3は、出力する5VのDC電源を、前記第1電源パターン5を介して前記センサ回路10に供給する。第2電源4は、出力する5VのDC電源を、前記第2電源パターン6を介して前記CAN通信回路20に供給する。
図4は、前記モジュール1によって構成される制御系のブロック図である。この図に示すように、前記モジュール1は、前記センサ回路10により、車体後部に連結された作業装置が前記昇降レバー41の操作位置に対応した連結高さになるよう前記リフトアーム34の昇降制御を行なう。
すなわち、前記昇降レバー41の操作位置を検出するよう昇降レバー41に連動されたポテンショメータで成る操作位置検出センサ51による検出情報と、前記リフトアーム34の揺動角を検出するようリフトアーム34に連動されたポテンショメータで成る揺動角検出センサ52とによる検出情報とを前記センサ回路10に入力し、各センサ51,52による検出情報をアナログセンサ回路部10aによって電圧値に変換する。各電圧値を基に前記制御マイクロプロセッサ11によってリフトシリンダ33を伸縮操作し、これにより、揺動角検出センサ52側の電圧値と操作位置検出センサ51側の電圧値とが一致するようにリフトアーム34を昇降操作する。
前記モジュール1は、前記CAN通信回路20により、自走車の走行速度、走行変速装置の変速操作された変速段数、前記動力取り出し軸36の回転数を前記運転パネル40に表示する運転パネル制御を行なう。
すなわち、自走車に設けた車速センサ53と変速段検出センサ54とPTO回転センサ55とによる検出情報を、CANバス56を介してCAN通信回路20に入力し、この入力情報を基に、CANドライバIC21によって表示ドライバ(図示せず)を操作して運転パネル40が備える液晶式の表示部57を作動させる。これにより、表示部57に車速、変速段数、PTO回転速度をデジタル表示によって表示させる。
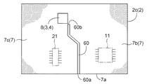
図3は、前記基板2の前記GNDパターン配設部での平面図である。この図に示すように、前記基板2は、前記GNDパターン7にスリットを設けて形成した無パターン域60(GNDパターンが存在しない部分)を備えている。前記無パターン域60の一端60aは、GNDパターン7の前記制御マイクロプロセッサ11および前記CANドライバIC21に近い一辺7aに位置し、他端60bは、前記電源3,4の前記マイナス端子部8の付近に位置している。
すなわち、前記GNDパターン7は、前記無パターン域60を有するだけのほぼベタ形になっている。このGNDパターン7は、ほぼベタ形でありながら、前記センサ回路10に対応するセンサ回路用グランドパターン域7b(以下、センサGNDパターン域7bと略称する。)と前記CAN通信回路20に対応するCAN通信回路用グランドパターン域7c(以下、CAN.GNDパターン域7cと略称する。)とが、前記一辺7aから前記マイナス端子部8の付近に至る部位において前記無パターン域60によって分離されている。
図5は、前記CAN通信回路20における通信のための電流波形図である。この図に示すように、CAN通信回路20は、高速な通信速度で、かつ送信時はCANバス終端抵抗器へ80mAの電流を流してCAN通信を行なう。
CAN通信回路20における高速で、かつ電流値変化が激しい電流のオン・オフによるCAN通信に起因してCAN.GNDパターン域7cに電位変化が発生しても、前記無パターン域60は、CAN.GNDパターン域7cでの電位変化がセンサGNDパターン域7bに影響することを抑制する。
つまり、CAN.GNDパターン域7cにCAN通信に起因して電位変化が発生し、この電位変化がセンサGNDパターン域7bに影響すると、この影響がセンサ回路10での操作位置検出センサ51や揺動角検出センサ52による検出情報の電圧値への変換に及び、連結された作業装置が突然上下にずれ動くなどの事態が発生する。無パターン域60は、CAN.GNDパターン域7cにおける電位変化のセンサGNDパターン域7bへの影響を抑制することにより、作業装置のずれ動きを発生させないとか、発生したとしてもぴくっと動く程度のものに留め、仕上がり精度の高い作業や作業者にとって快適な作業を実現する。
前記GNDパターン7は、前記センサGNDパターン域7bと前記CAN.GNDパターン域7cとが前記電源3,4の前記マイナス端子部8に接続する部位で連なり合っている。
これにより、センサGNDパターン域7bとCAN.GNDパターン域7cとは、無パターン域60によって分離されているにもかかわらず、センサGNDパターン域7bおよびCAN.GNDパターン域7cの前記マイナス端子部8との接続面積を大に確保した状態で前記マイナス端子部8に接続している。
〔別実施例〕
上記した実施例に替え、燃料噴射量の変更によるエンジンの回転数制御を行なうCAN通信回路など、各種のCAN通信回路の構成を採用して実施してもよい。また、走行用の静油圧式無段変速装置を操作するアクチュエータと、変速レバーの操作位置を検出するセンサとを連係させて変速レバーによる静油圧式無段変速装置の変速操作を可能にするセンサ回路など、各種のサンサ回路の構成を採用して実施してもよい。これらの場合でも本発明の目的を達成することができる。
作業機用モジュールの平面図 作業機用モジュールの断面図 作業機用モジュールのグランドパターン配設部での平面図 制御系のブロック図 CAN通信回路の電波波形図 トラクタの側面図
2 基板
3,4,8 電源
7 グラントパターン
7b センサ回路用グランドパターン域
7c CAN通信回路用グランドパターン域
10 センサ回路
20 CAN通信回路
60 無パターン域

Claims (3)

  1. センサ回路とCAN通信回路とを同一の基板に設けた作業機用モジュールであって、
    前記基板におけるグランドパターンには、前記センサ回路に対応するセンサ回路用グランドパターン域と、前記CAN通信回路に対応するCAN通信回路用グランドパターン域と、前記センサ回路用グランドパターン域と前記CAN通信回路用グランドパターン域とを分離させる無パターン域とを前記基板における同一の面上に備えてあり、
    前記センサ回路用グランドパターン域と前記CAN通信回路用グランドパターン域とが、前記基板における電源の単一のマイナス端子部に接続してあり、
    前記無パターン域は、前記基板の平面視において、前記基板の外側から前記センサ回路用グランドパターン域と前記CAN通信回路用グランドパターン域との間を通り、前記マイナス端子部の付近に至る部位まで延びるように備えてある作業機用モジュール。
  2. 前記センサ回路は、アナログセンサ回路部を備えてあり、
    前記センサ回路のための前記基板における電源と、前記CAN通信回路のための前記基板における電源とを別々に設けてある請求項1に記載の作業機用モジュール。
  3. 前記無パターン域は、前記基板の平面視において、前記CAN通信回路のための前記基板における電源の配置部位、及び、その電源の配置部位と前記CAN通信回路においてその電源から電力供給を受ける電子部品の配置部位との間の領域を、前記センサ回路から分離させるように備えてある請求項2に記載の作業機用モジュール。
JP2008192670A 2008-07-25 2008-07-25 作業機用モジュール Active JP5027751B2 (ja)

Priority Applications (1)

Application Number Priority Date Filing Date Title
JP2008192670A JP5027751B2 (ja) 2008-07-25 2008-07-25 作業機用モジュール

Applications Claiming Priority (1)

Application Number Priority Date Filing Date Title
JP2008192670A JP5027751B2 (ja) 2008-07-25 2008-07-25 作業機用モジュール

Publications (2)

Publication Number Publication Date
JP2010034159A JP2010034159A (ja) 2010-02-12
JP5027751B2 true JP5027751B2 (ja) 2012-09-19

Family

ID=41738320

Family Applications (1)

Application Number Title Priority Date Filing Date
JP2008192670A Active JP5027751B2 (ja) 2008-07-25 2008-07-25 作業機用モジュール

Country Status (1)

Country Link
JP (1) JP5027751B2 (ja)

Family Cites Families (3)

* Cited by examiner, † Cited by third party
Publication number Priority date Publication date Assignee Title
JPH08321685A (ja) * 1995-05-26 1996-12-03 Hitachi Commun Syst Inc 多層プリント板
JP5032803B2 (ja) * 2006-07-10 2012-09-26 新光電気工業株式会社 電子部品
JP4787710B2 (ja) * 2006-09-28 2011-10-05 株式会社クボタ コンバインのエンジン制御装置

Also Published As

Publication number Publication date
JP2010034159A (ja) 2010-02-12

Similar Documents

Publication Publication Date Title
US10427705B2 (en) Steering wheel with fixed eccentric center hub
US20200167114A1 (en) Driving assistance apparatus and vehicle
WO2013176165A1 (ja) 車両用インナーミラーシステム及びこの車両用インナーミラーシステムを備えた車両
CN110884559B (zh) 转向控制器和转向控制的方法
US20200081608A1 (en) Display control device
JP2019028920A (ja) 表示制御装置
JP2015191608A (ja) 作業情報管理システム
CN110881123B (zh) 照相机校准装置
JP5027751B2 (ja) 作業機用モジュール
US11491874B2 (en) Vehicle body structure
US20190344667A1 (en) Outboard motor
JP5736144B2 (ja) トラクタにおける運転操作装置
JP2015160450A (ja) サイドミラー装置
JP4521317B2 (ja) トラクタの負荷制御装置
JP2015042140A (ja) 作業車両
US20080258896A1 (en) System for improving back end visibility and machine using same
JP2020079057A (ja) 作業車両
JP2010268755A (ja) 作業車輌の傾斜制御装置
JP5138392B2 (ja) 農作業機
JP2019083422A (ja) 車両周辺視認装置
JP2018188047A (ja) 車載表示装置及び車載表示システム
CN106809273A (zh) 电动助力转向系统、控制方法及车辆
JP2010137602A (ja) スイッチ装置
US20190233007A1 (en) Method for operating steering systems of machines
JP2014192732A (ja) 車両用後方確認システム、撮像条件設定装置、電動パワーステアリング装置およびプログラム

Legal Events

Date Code Title Description
A621 Written request for application examination

Free format text: JAPANESE INTERMEDIATE CODE: A621

Effective date: 20100927

A977 Report on retrieval

Free format text: JAPANESE INTERMEDIATE CODE: A971007

Effective date: 20120224

A131 Notification of reasons for refusal

Free format text: JAPANESE INTERMEDIATE CODE: A131

Effective date: 20120308

A521 Written amendment

Free format text: JAPANESE INTERMEDIATE CODE: A523

Effective date: 20120501

TRDD Decision of grant or rejection written
A01 Written decision to grant a patent or to grant a registration (utility model)

Free format text: JAPANESE INTERMEDIATE CODE: A01

Effective date: 20120524

A01 Written decision to grant a patent or to grant a registration (utility model)

Free format text: JAPANESE INTERMEDIATE CODE: A01

A61 First payment of annual fees (during grant procedure)

Free format text: JAPANESE INTERMEDIATE CODE: A61

Effective date: 20120622

FPAY Renewal fee payment (event date is renewal date of database)

Free format text: PAYMENT UNTIL: 20150629

Year of fee payment: 3

R150 Certificate of patent or registration of utility model

Ref document number: 5027751

Country of ref document: JP

Free format text: JAPANESE INTERMEDIATE CODE: R150

Free format text: JAPANESE INTERMEDIATE CODE: R150