JP4635989B2 - 電流遮断装置 - Google Patents

電流遮断装置 Download PDF

Info

Publication number
JP4635989B2
JP4635989B2 JP2006237193A JP2006237193A JP4635989B2 JP 4635989 B2 JP4635989 B2 JP 4635989B2 JP 2006237193 A JP2006237193 A JP 2006237193A JP 2006237193 A JP2006237193 A JP 2006237193A JP 4635989 B2 JP4635989 B2 JP 4635989B2
Authority
JP
Japan
Prior art keywords
current
circuit
limiting fuse
fuse
short
Prior art date
Legal status (The legal status is an assumption and is not a legal conclusion. Google has not performed a legal analysis and makes no representation as to the accuracy of the status listed.)
Expired - Fee Related
Application number
JP2006237193A
Other languages
English (en)
Other versions
JP2008059967A (ja
Inventor
泰弘 高林
謙二 馬場
昌英 小柴
Current Assignee (The listed assignees may be inaccurate. Google has not performed a legal analysis and makes no representation or warranty as to the accuracy of the list.)
Fuji Electric Co Ltd
Original Assignee
Fuji Electric Systems Co Ltd
Priority date (The priority date is an assumption and is not a legal conclusion. Google has not performed a legal analysis and makes no representation as to the accuracy of the date listed.)
Filing date
Publication date
Application filed by Fuji Electric Systems Co Ltd filed Critical Fuji Electric Systems Co Ltd
Priority to JP2006237193A priority Critical patent/JP4635989B2/ja
Publication of JP2008059967A publication Critical patent/JP2008059967A/ja
Application granted granted Critical
Publication of JP4635989B2 publication Critical patent/JP4635989B2/ja
Expired - Fee Related legal-status Critical Current
Anticipated expiration legal-status Critical

Links

Images

Landscapes

  • Emergency Protection Circuit Devices (AREA)
  • Fuses (AREA)

Description

この発明は、直流または交流の電気回路において短絡事故にともなう短絡電流のような過電流が発生した場合、この過電流を限流して速やかに遮断して、電気回路を短絡事故から保護する電流遮断装置に関する。
このような電流遮断装置としては、すでに、特許文献1および2に示すような電流遮断装置がよく知られている。
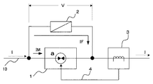
この従来から知られている電流遮断装置は、図3に示すように、電気回路の電路10中に挿入された電路遮断器1に並列に限流ヒューズ2を接続して構成される。電路遮断器1には、電路10の電流を検出する電流検出器3が付属する。電路遮断器1は、前記特許文献1および2に示すような、電路の開放を火薬類の爆発エネルギーによって行うように構成され、電流検出器3が電路10の電流が予め設定された電流以上の過電流になったことを検出したとき、電路遮断器1の図示しない電気点火装置に点火信号4を与えることにより、内蔵された火薬類を爆発させて、その爆発エネルギーにより内部通電路aを破断して電路を開放することにより、電流を遮断するものである。このため、電路遮断器1の電流遮断動作は、極めて高速で、電流検出器3が過電流を検出すると電路遮断器1はほぼ瞬時に電路10を開放し、電路の短絡電流Iを遮断する。
このような電路遮断器1は、電流遮断を高速で行うことができるが、構造上、遮断容量が制限され、これをあまり大きくすることができないので、電流容量の大きな電気回路で使用する場合は、図示するように並列に限流ヒューズ2を接続して使用する。
このような電流遮断装置の電流遮断動作を、図4を参照して説明する。
電路10に時点0において短絡事故が発生し、電路10を流れる短絡電流Iが図4のt0時点において、電流検出器3の過電流設定値I0のP1点に達すると、電流検出器3が
これを検知して、電路遮断器1に内部通電路aを破断する点火信号4を与える。これによって電流がI1となるP2点まで上昇したt1時点から電路遮断器1が通電路aの破断動作を開始し、この電路遮断器1に流れる電流IMが、次第に減少し、限流ヒューズ2へ流れる電流IFがP3点からP4点へ向かって上昇し始める。
すなわち、短絡電流Iは、電路遮断器1から限流ヒューズ2へ転流し、t2時点で電路遮断器1に流れる電流IMは0となるP5点に達し、短絡電流Iが完全に限流ヒューズ2に転流する(P4点)。
短絡電流Iが限流ヒューズ2へ転流し、限流ヒューズ2を流れる電流IFが増加を続け、限流ヒューズ2の溶断I2t値(溶断時間に対するジュール積分値)によって決まる溶断動作タイミングであるP6点(t3時点)(この時点の電流値はI5)で限流ヒューズ2の内部エレメントが溶断してアークが発生すると、この時点よりアークが消滅するまでの限流ヒューズ2の動作として、短絡電流Iは限流ヒューズ2の限流特性に従って減少を始め、限流ヒューズ2の端子電圧Vが上昇し、t4時点で、短絡電流Iが0となり(P8点)、限流ヒューズ2の両端電圧Vが電源電圧Vsとなって遮断が完了する(P9点)。
なお、限流ヒューズを構成する内部エレメントである可溶体の溶断現象は、例えば特許文献3に示されているように、特に溶断時間が5ms以下の短時間となるような大電流遮断の場合、その限流ヒューズ個有の溶断I2t値によってのみ決定されると考えることができ、流れた電流によるI2t値(電流の2乗の積分値)が溶断I2t値と等しくなったとき可溶体が溶断してアークが発生することになる。
また、電気回路の電源容量が増大する等して、短絡電流Iの上昇率が増大し、短絡電流Iの変化を示す電流特性線が図4におけるIAからIBへ変化したとすると、電路遮断器1および限流ヒューズ2の動作時間は変わらないものとすれば、短絡電流Iはt1時点でI1からI2へ、t2時点でI3からI4へ、そしてt3時点でI5からI6へ増加し、特に限流ヒューズ2の内部エレメントが溶断してアークが発生する時点(t3時点)の電流が増大するので、限流ヒューズ2として必要な遮断容量も増加する。もし、短絡電流Iの増大が限流ヒューズ2の遮断容量を上回れば、短絡電流を遮断することができず、電気回路の短絡保護ができなくなる。
特公昭49−19065号公報 特公昭49−24742号公報 特公昭52−18898号公報
このように従来の電流遮断装置においては、電気回路の電源容量が増大したり、電気回路のインピーダンスまたは抵抗が低下されたりして、短絡事故の際に電流値そのもの、またはその上昇率の大きな短絡電流が発生すると、限流ヒューズの遮断容量を増加しない限り、短絡電流の遮断ができず、電気回路の保護が困難となる問題がある。
この発明は、このような従来装置における問題を解決して、大容量の電気回路において短絡事故が発生し、電流値の大きな短絡電流あるいは電流上昇率の大きな短絡電流が生じても、限流ヒューズの遮断容量を増加することなくこの短絡電流を遮断することのできる電流遮断装置を提供することを課題とするものである。
このような課題を解決するため、この発明は、電路に流れる電流が過電流になったとき内部通電路を高速で遮断する電路遮断器と、この電路遮断器と並列に接続された、過電流によって内部の溶断エレメントを溶断して電流を限流して遮断する限流ヒューズとを組み合わせて構成した電流遮断装置において、前記限流ヒューズを、定格電流の小さな第1の限流ヒューズと、この第1の限流ヒューズより定格電流の大きな第2の限流ヒューズとを直列接続して構成するとともに前記第1の限流ヒューズに並列に限流用抵抗またはインピーダンスを接続したことを特徴とするものである。
この発明は、電気回路の電路中に挿入された電路遮断器と並列に直列接続された定格電流値の小さな第1の限流ヒューズと大きな第2の限流ヒューズとを接続し、前記第1の限流ヒューズに並列に限流用のインピーダンスまたは抵抗を接続して電流遮断装置を構成しているので、電路に流れる短絡電流を電路遮断器により高速で遮断することにより、短絡電流がこの電路遮断器から限流ヒューズへ転流されると、定格電流の小さい第1の限流ヒューズがより早く溶断され、短絡電流を第1の限流ヒューズからこれに並列に接続された限流用インピーダンスまたは抵抗に転流させることにより、短絡電流を限流することができ、この限流された短絡電流を第2の限流ヒューズにより遮断することができるので、限流ヒューズの遮断容量を減ずることができる。
電気回路の電源容量の増大に応じて限流用インピーダンスまたは抵抗の値を調整することにより、限流量の調整ができるので、どのような電源容量を有する電気回路にでも適用することができる。
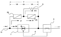
この発明の実施の態様を図1に示す実施例について説明する。
図1において、1は従来装置と同様に例えば内蔵された火薬類を爆発させて、その爆発エネルギーにより内部通電路aを破断して電路を開放し、電流を遮断するようにした高速度遮断器により構成した電路遮断器であり、電気回路の電路中に挿入される。この電路遮断器1に並列に、直列接続した定格電流値が小さく選ばれた第1の限流ヒューズ2Aと定格電流値が第1の限流ヒューズより大きく選ばれた第2の限流ヒューズ2Bとを接続する。
ここで、定格電流値の小さい第1の限流ヒューズ2Aは、その溶断I2t値(溶断に必要なエネルギー値)が定格電流値の大きい第2の限流ヒューズ2Bの溶断I2t値(溶断に必要なエネルギー値)よりも小さいので、第2の限流ヒューズ2Bよりも早いタイミングで、流れた電流によるI2t値(電流の2乗の積分値)が溶断I2t値と等しくなって、第2の限流ヒューズ2Bよりも先に、その内部エレメントが溶断してアークが発生する。
そして、第1の限流ヒューズ2Aに並列に適宜の限流用抵抗を接続する。交流回路の場合は、この限流用抵抗5は限流用インピーダンスとすることもできる。
また、3は電路遮断器1に付属する電路10の電流を検出する電流検出器である。この電流検出器3は、電路電流が設定電流を超えて過電流になったことを検出すると、電路遮断器1に点火信号4を与る。電路遮断器1は、この点火信号により内部の火薬に点火し爆発させ、その爆発エネルギーにより内部通電路aを破断させて電路電流を高速に遮断することができる。
電路10の電流Iが通常の範囲で流れている場合は、電路遮断器1の内部通電路aは接続状態にあるので、内部抵抗が第1および第2の限流ヒューズの直列接続回路の内部抵抗よりはるかに小さいため、この電路電流Iはほとんど全部が電路遮断器1に流れ、ヒューズ2A、2Bにはほとんど流れないので、限流ヒューズ2A,2Bは長期間劣化することなく接続状態を維持する。また、限流ヒューズ2Aが接続状態にあるときは、限流用抵抗5は、これによって短絡された状態になるので、電路電流Iへ影響することがない。
このように構成したこの発明の電流遮断装置の動作を、図2を参照して説明する。図2は、電流遮断装置内の各部の電流および電圧の時間的な変化を示すものである。
電流遮断装置の挿入された電気回路の電路10に短絡事故が発生した状態で、この電気回路に図2の0時点で電源が投入されると、電路遮断器1に短絡電流Iが流れ始め、電気回路の電源容量、内部抵抗およびインピーダンス等の回路条件にしたがって上昇する。この電流Iが電流検出器3の設定した過電流レベルI0となるP1点(t0時点)で、電流検出器3から電路遮断器1を断路するための点火信号4が与えられる。これにより、電路遮断器1は、いくらか時間をおいたt1時点から、内部の火薬を爆発させ、そのエネルギーで内部通電路aを破断して、電流の遮断動作を開始すると、電路遮断器1を流れる電流IMが減少し、限流ヒューズ2Aと2Bの直列回路への転流が始まり、限流ヒューズ回路の電流IFが図2のP3点からP4点に向かって増加する。t2時点で電路遮断器1の内部通電路aが完全に断路し、電路遮断器1を流れる電流IMは0となるP5点へ移動し、限流ヒューズ回路を流れる電流IFが増加し、I3となるP4点へ移動し、電路10の短絡電流Iは完全に限流ヒューズ回路へ流れ、転流が完了する。
短絡電流Iが限流ヒューズ回路に転流し、増加を続けると、定格電流値が限流ヒューズ2Bよりも小さい限流ヒューズ2Aは、上述のように溶断I2t値も限流ヒューズ2Bより小さいことから、限流ヒューズ2Bの溶断動作タイミング(後述のP8点(t4時点))よりも早いP6点(t3時点)(この時点の電流値はI5)で内部エレメントが溶断してアークが発生し、この時点よりアークが消滅するまでの限流ヒューズ2Aの動作として、電流I=IF1が限流ヒューズ2Aの限流特性に従って減少する限流動作が開始する。これにより、短絡電流Iは限流ヒューズ2Aへ流れる電流IF1と限流用抵抗5へを流れる電流IF2とに分流し、限流ヒューズ2Aの限流動作の進行とともにIF1が減少し、IF2が増加する。
このとき、限流用抵抗5は、図2に示すように短絡電流Iを所定の電流、例えば電流IBになるような抵抗値に選定すれば、短絡電流I=IFは、限流ヒューズ2Aの限流動作により減少を続ける一方、限流用抵抗5によっても抑制されて減少する。
定格電流値が限流ヒューズ2Aよりも大きく設定された限流ヒューズ2Bは、その溶断動作タイミングであるP8点(t4時点)(この時点の電流値はI4)で内部エレメントが溶断してアークが発生し、この時点よりアークが消滅するまでの限流ヒューズ2Bの動作として、電流I=IFが限流ヒューズ2Bの限流特性に従って減少する限流動作が開始する。これにより、短絡電流はI=IFは、限流ヒューズ2Aと2Bの直列の限流動作と限流用抵抗5の限流作用とにより急速に減少して、限流ヒューズ2Aの溶断が完了するt5時点においてこの限流ヒューズ2Aの電流IF1は0となるP13点へ至る。
限流ヒューズ2Aが遮断したとき、短絡電流I=IFはP12点に達し、このt5時点からは限流ヒューズ2Bと限流用抵抗5の直列回路を流れるので、さらに限流され、電流IFは、限流ヒューズ2Bにおけるアークが消滅し限流動作が完了するt6時点で0となるP15点に至る。これにより、限流ヒューズ2Bの両端電圧VBが電源電圧Vsまで上昇し、短絡電流の遮断が完了する。
以上の説明から明らかなように図1の電流遮断装置では、電路遮断器1に並列接続される限流ヒューズを、定格電流値の小さな限流ヒューズ2Aと、限流ヒューズ2Aより定格電流値の大きな限流ヒューズ2Bとを直列接続してなる限流ヒューズ直列回路とするとともに、限流ヒューズ2Aに並列に限流用抵抗5を接続した構成としているので、短絡事故が発生したときの電流遮断動作において、短絡電流が電路遮断器1から限流ヒューズ直列回路へ転流されると、定格電流値の小さい方の限流ヒューズ2Aの内部エレメントがより早い溶断動作タイミングのt3時点で溶断してアークが発生するように動作し、このt3時点の電流I5、すなわち、限流ヒューズ2Aの限流動作が開始する時点の電流は小さく抑えられている。そして、図1の電流遮断装置では、さらに、短絡電流を限流ヒューズ2Aからこれに並列に接続された限流用抵抗5に転流させることにより、短絡電流を限流することができる。したがって、図1の電流遮断装置では、上記のようにして限流された短絡電流を定格電流値の大きい方の限流ヒューズ2Bにより遮断することになるので、限流ヒューズ2Bの遮断責務を軽減して、より速やかな短絡電流遮断動作を行うことができる。
このような各限流ヒューズの定格電流値等の電流仕様の選択は、例えば、一方の限流ヒューズ2Aを200アンペア型ヒューズ(定格電流200A)とすれば、他方の限流ヒューズ2Bは600アンペア型ヒューズ(定格電流600A)にするなどして、保護する電気回路の定数、状態に合わせて最適な組み合わせのヒューズを選定するようにすればよく、限流ヒューズ2Aが限流ヒューズ2Bよりも先に溶断する、すなわち限流ヒューズ2Aの溶断時間が限流ヒューズ2Bの溶断時間よりも短い、という限流ヒューズ2Aと限流ヒューズ2Bとの溶断動作の協調に必要な条件として、(限流ヒューズ2Aの溶断I2t値)<(限流ヒューズ2Bの溶断I2t値)という条件が満たされるようにすればよい。そして、各限流ヒューズの仕様の選択においては、限流ヒューズの溶断時間電流特性として、規定された溶断時間での溶断電流、すなわち溶断動作電流の仕様値に基づき、[限流ヒューズ2Aの(規定溶断時間での)溶断動作電流値]<[限流ヒューズ2Bの(規定溶断時間での)溶断動作電流値]という条件に基づいて仕様を選択してもよく、これによっても、限流ヒューズ2Aが限流ヒューズ2Bよりも先に溶断するという溶断動作の協調を行うことができる。
なお、限流ヒューズの仕様の選択においては基本的な事項であるが、上記のような溶断時間、すなわち、電流が流れ始めた瞬間から内部エレメントである可溶体が溶断してアークを発生するまでの時間だけではなく、可溶体が溶断してアークが発生した瞬間から電流が消滅するまでの時間であるアーク時間も電流遮断装置として重要であり、溶断時間とアーク時間との総和である動作時間に係る動作時間電流特性として動作I2t値(遮断I2t値)(動作時間に対するジュール積分)などを考慮することも重要である。
また、限流用抵抗5の限流作用は上述の通りであるが、図1の構成において限流用抵抗5を設けない場合には、限流ヒューズ2Bの内部エレメントが溶断してアークが発生するt4時点で、短絡電流Iが図2におけるP16点のI6まで上昇するが、この発明では、限流用抵抗5を設けることにより、t4時点における短絡電流IをP8点のI4に抑えることができ、大幅な限流効果が得られるため、限流ヒューズ等の遮断容量を増大することなく電源容量の大きい電気回路の短絡電流を確実に遮断することができる効果が得られる。
また、この発明における電路遮断器としては、火薬により内部通電路を破断して電流遮断を行うようにした遮断器だけでなく、過電流をより高速で遮断することのできる遮断器であれば、どのような形式の遮断器でも使用することができる。
この発明の実施例を示す回路構成図である。 この発明の動作説明図である。 従来の電流遮断装置を示す回路構成図である。 従来装置の動作説明図である。
符号の説明
1:電路遮断器
2A、2B:限流ヒューズ
3:電流検出器
5:限流用抵抗

Claims (1)

  1. 電路に流れる電流が過電流になったとき内部通電路を高速で遮断する電路遮断器と、この電路遮断器と並列に接続された、過電流によって内部の溶断エレメントを溶断して電流を限流して遮断する限流ヒューズとを組み合わせて構成した電流遮断装置において、前記限流ヒューズを、定格電流の小さな第1の限流ヒューズと、この第1の限流ヒューズより定格電流の大きな第2の限流ヒューズとを直列接続して構成するとともに前記第1の限流ヒューズに並列に限流用抵抗またはインピーダンスを接続したことを特徴とする電流遮断装置。
JP2006237193A 2006-09-01 2006-09-01 電流遮断装置 Expired - Fee Related JP4635989B2 (ja)

Priority Applications (1)

Application Number Priority Date Filing Date Title
JP2006237193A JP4635989B2 (ja) 2006-09-01 2006-09-01 電流遮断装置

Applications Claiming Priority (1)

Application Number Priority Date Filing Date Title
JP2006237193A JP4635989B2 (ja) 2006-09-01 2006-09-01 電流遮断装置

Publications (2)

Publication Number Publication Date
JP2008059967A JP2008059967A (ja) 2008-03-13
JP4635989B2 true JP4635989B2 (ja) 2011-02-23

Family

ID=39242447

Family Applications (1)

Application Number Title Priority Date Filing Date
JP2006237193A Expired - Fee Related JP4635989B2 (ja) 2006-09-01 2006-09-01 電流遮断装置

Country Status (1)

Country Link
JP (1) JP4635989B2 (ja)

Families Citing this family (7)

* Cited by examiner, † Cited by third party
Publication number Priority date Publication date Assignee Title
JP5185181B2 (ja) * 2009-04-07 2013-04-17 日本電信電話株式会社 電流分配装置および直流用遮断器
CN101902027B (zh) * 2009-09-04 2013-02-13 中国人民解放军海军工程大学 电弧触发型混合限流熔断器
FR3041143B1 (fr) * 2015-09-10 2017-10-20 Mersen France Sb Sas Dispositif de protection pour un circuit electrique, circuit electrique equipe d'un tel dispositif et procede de protection d'un tel circuit electrique
US11233391B2 (en) 2017-11-09 2022-01-25 Mitsubishi Electric Corporation DC interrupting device
US11646562B2 (en) 2019-09-17 2023-05-09 National University Corporation Saitama University Devices and methods for current interrupting using current diversion path
CN115036193A (zh) * 2022-03-22 2022-09-09 西安中熔电气股份有限公司 一种高可靠性主被动一体保护装置
CN120266355A (zh) * 2022-11-08 2025-07-04 株式会社自动网络技术研究所 车辆用保护装置

Family Cites Families (3)

* Cited by examiner, † Cited by third party
Publication number Priority date Publication date Assignee Title
JPS6129034A (ja) * 1984-07-19 1986-02-08 三菱電機株式会社 限流遮断装置
JPH0773024B2 (ja) * 1987-04-25 1995-08-02 富士電機株式会社 超限流ヒユ−ズのしや断筒
JP4223988B2 (ja) * 2004-05-11 2009-02-12 北陸電力株式会社 電力系統の保護回路

Also Published As

Publication number Publication date
JP2008059967A (ja) 2008-03-13

Similar Documents

Publication Publication Date Title
RU2713468C2 (ru) Защитное устройство для электрической цепи, электрическая цепь с таким устройством и способ защиты такой электрической цепи
JP6097301B2 (ja) バッテリシステム及び方法
JP4514669B2 (ja) 温度ヒューズを用いた保護装置
JP6186144B2 (ja) 直流電流遮断装置
CN210404710U (zh) 用于熔断装置的控制电路及车辆
JP7554972B2 (ja) 保護システム
JP2014007134A (ja) 高遮断容量ヒューズ
CN106716591A (zh) 一种用于被保护装置的熔断器
JP2014512789A (ja) 三相系統内の三相負荷の短絡保護用の電気装置
JP2017114373A (ja) ジャンクションボックス
JP4635989B2 (ja) 電流遮断装置
JP5373165B2 (ja) 回路遮断器
JP5175893B2 (ja) 回路遮断器および回路遮断制御方法
JP5295635B2 (ja) サージ防護装置
CN113644621A (zh) 汽车电路保护装置、系统和方法
JP2017139903A (ja) 電流遮断装置
US11735377B2 (en) Protection device for an electrical circuit, electrical circuit equipped with such a device and method for protecting such an electrical circuit
JPH08205411A (ja) バッテリの逆接続保護回路
JP4380451B2 (ja) 双方向電流検出装置
KR20150031729A (ko) 재폐로 기능을 갖는 한류기
JP6354212B2 (ja) 電気推進装置の給電回路の保護方式
CN210821842U (zh) 保护电路系统及电动车
JP2010252455A (ja) 回路遮断器
JP4120540B2 (ja) 直流給電回路網の保護方法及び直流給電回路網の保護システム
CN113168980A (zh) 用于保护电路的装置,以及包括这种装置的电路

Legal Events

Date Code Title Description
A621 Written request for application examination

Free format text: JAPANESE INTERMEDIATE CODE: A621

Effective date: 20080715

A977 Report on retrieval

Free format text: JAPANESE INTERMEDIATE CODE: A971007

Effective date: 20101021

TRDD Decision of grant or rejection written
A01 Written decision to grant a patent or to grant a registration (utility model)

Free format text: JAPANESE INTERMEDIATE CODE: A01

Effective date: 20101026

A01 Written decision to grant a patent or to grant a registration (utility model)

Free format text: JAPANESE INTERMEDIATE CODE: A01

A61 First payment of annual fees (during grant procedure)

Free format text: JAPANESE INTERMEDIATE CODE: A61

Effective date: 20101108

FPAY Renewal fee payment (event date is renewal date of database)

Free format text: PAYMENT UNTIL: 20131203

Year of fee payment: 3

R150 Certificate of patent or registration of utility model

Free format text: JAPANESE INTERMEDIATE CODE: R150

Ref document number: 4635989

Country of ref document: JP

Free format text: JAPANESE INTERMEDIATE CODE: R150

FPAY Renewal fee payment (event date is renewal date of database)

Free format text: PAYMENT UNTIL: 20131203

Year of fee payment: 3

S111 Request for change of ownership or part of ownership

Free format text: JAPANESE INTERMEDIATE CODE: R313111

FPAY Renewal fee payment (event date is renewal date of database)

Free format text: PAYMENT UNTIL: 20131203

Year of fee payment: 3

R350 Written notification of registration of transfer

Free format text: JAPANESE INTERMEDIATE CODE: R350

R250 Receipt of annual fees

Free format text: JAPANESE INTERMEDIATE CODE: R250

R250 Receipt of annual fees

Free format text: JAPANESE INTERMEDIATE CODE: R250

R250 Receipt of annual fees

Free format text: JAPANESE INTERMEDIATE CODE: R250

R250 Receipt of annual fees

Free format text: JAPANESE INTERMEDIATE CODE: R250

R250 Receipt of annual fees

Free format text: JAPANESE INTERMEDIATE CODE: R250

LAPS Cancellation because of no payment of annual fees