JP2015016385A - 炊飯器 - Google Patents

炊飯器 Download PDF

Info

Publication number
JP2015016385A
JP2015016385A JP2014218208A JP2014218208A JP2015016385A JP 2015016385 A JP2015016385 A JP 2015016385A JP 2014218208 A JP2014218208 A JP 2014218208A JP 2014218208 A JP2014218208 A JP 2014218208A JP 2015016385 A JP2015016385 A JP 2015016385A
Authority
JP
Japan
Prior art keywords
rice
steaming
cooking
inner pot
steam
Prior art date
Legal status (The legal status is an assumption and is not a legal conclusion. Google has not performed a legal analysis and makes no representation as to the accuracy of the status listed.)
Granted
Application number
JP2014218208A
Other languages
English (en)
Other versions
JP5884883B2 (ja
Inventor
逸美 長谷川
Itsumi Hasegawa
逸美 長谷川
佐藤 恵
Megumi Sato
恵 佐藤
Current Assignee (The listed assignees may be inaccurate. Google has not performed a legal analysis and makes no representation or warranty as to the accuracy of the list.)
Tiger Vacuum Bottle Co Ltd
Original Assignee
Tiger Vacuum Bottle Co Ltd
Priority date (The priority date is an assumption and is not a legal conclusion. Google has not performed a legal analysis and makes no representation as to the accuracy of the date listed.)
Filing date
Publication date
Application filed by Tiger Vacuum Bottle Co Ltd filed Critical Tiger Vacuum Bottle Co Ltd
Priority to JP2014218208A priority Critical patent/JP5884883B2/ja
Publication of JP2015016385A publication Critical patent/JP2015016385A/ja
Application granted granted Critical
Publication of JP5884883B2 publication Critical patent/JP5884883B2/ja
Active legal-status Critical Current
Anticipated expiration legal-status Critical

Links

Images

Landscapes

  • Cookers (AREA)

Abstract

【課題】本願発明の目的は、炊飯と同時に蒸し料理を行う場合の蒸し工程での蒸し効率を高めることができる炊飯器を提供することである。
【解決手段】内鍋と、前記内鍋を加熱する加熱手段と、前記加熱手段を制御する制御装置と、前記内鍋内に収容される有低無孔の蒸し具を有する炊飯器であって、炊飯と同時に蒸し料理を行う場合、炊飯のみを行う場合に比べて蒸らし温度を高くすることを特徴とする炊飯器。
【選択図】図9

Description

本願発明は、特に蒸し具との同時料理が可能な炊飯器に関するものである。
従来、炊飯器に蒸し具を取付け、炊飯と蒸し料理を同時に行うものとして、図10のものが知られている。
一般に炊飯器は、内鍋内に水及び米等を入れ、内鍋の下方に設ける加熱手段により炊飯を行なうものであり、その炊飯中に水が沸騰し蒸気が発生する。図10のものは内鍋a内で発生する蒸気を利用して炊飯と同時に食材を蒸すものである。
図に示すように内鍋aの上方には、蒸し具bが取り付けられる。蒸し具bは、その全体に多数の孔を有する皿状の部材であり、その上端外周にはフランジ状の懸架部cを有しており、この懸架部cを内鍋aの上端外周に形成されるフランジ部dに懸架することにより内鍋aの上方に取り付けられる。
そして、内鍋a内で発生する蒸気により蒸し具b内に入れる食材の蒸しが行われる。この際、同時に内鍋a内の米の炊飯も行われる。そして、炊飯後には、蒸し具bの下方の内鍋a内でご飯eができ、蒸し具b内で例えば容器に入れた煮物f等及び皮をむいた根菜g等からなる蒸し料理ができることになる(特許文献1参照)。
上記従来例のものは、白米等を炊飯するための通常の加熱制御で炊飯と蒸しの同時料理を行うものである。ところで、蒸し料理には十分な蒸気が必要であるが、白米等を炊飯するための通常の加熱制御で炊飯と蒸しの同時料理を行なった場合、蒸す食材によっては蒸気及び熱が不足し十分な蒸しが行われない場合があることが判明した。また、上記従来例のものは、内鍋内の内容物の調理と蒸し具内の内容物の蒸し料理とを同時に行うメニューを有していない。
特許第3336313号
本願発明の目的は、炊飯と同時に蒸し料理を行う場合の蒸し工程での蒸し効率を高めることができる炊飯器を提供することである。
前記目的を達成するため、本発明は以下の構成を採用する。
本願発明は、内鍋と、前記内鍋を加熱する加熱手段と、前記加熱手段を制御する制御装置と、前記内鍋内に収容される有低無孔の蒸し具を有する炊飯器であって、炊飯と同時に蒸し料理を行う場合、炊飯のみを行う場合に比べて蒸らし温度を高くすることを特徴とする。なお、昇温工程は、少なくとも水が蒸発する現象を含む工程であり、所謂炊き上げ工程を含んでもよい。
本願発明は、炊飯と同時に蒸し料理を行う場合の蒸し工程での蒸し効率を高めることができる。
蒸し具付き炊飯器の断面図 蒸し具の拡大断面図 蒸し具の外部材の平面図 蒸し具の内部材の平面図 蒸し台の断面図(A)、及び平面図(B) 操作パネルの正面図 炊飯器の制御装置のシステムブロック図 炊飯工程から保温工程に到るタイムチャート図 昇温工程のフローチャート図 従来の蒸し具付き炊飯器の内鍋の断面図
図1は内鍋に蒸し具をセットした状態を示す炊飯器の断面図であり、図2に蒸し具の拡大断面図を示し、図3〜図5に外部材、内部材及び蒸し台をそれぞれ示す。
炊飯器1は、炊飯器本体2及び蓋体3から構成される。炊飯器本体2は、内鍋4をセット可能な合成樹脂製の有底筒状の内ケース5と、外装筐体である合成樹脂製の外ケース6と、肩部材6aを有し、内ケース5と肩部材6aはビス等により結合され、外ケース6と肩部材6aは無理嵌め等により結合される。
前記内ケース5の外周面には、底部及び底部から側面にかけてのコーナー部にそれぞれワークコイルからなる底部コイル7及びコーナーコイル8が設けられ、更に側部には保温用加熱手段である保温ヒータ11が設けられ、それぞれ公知の制御装置により適正な炊飯及び保温制御が行われる。なお、保温ヒータ11による加熱方式はIH式及び高周波式等であってもよい。
前記底部コイル7及びコーナーコイル8は、コイル台9に載置される。該コイル台9の中央部には、上下方向に貫通した貫通孔9aを有し、該貫通孔9aには、内鍋4のセット状態を検知するリードスイッチ及び内鍋4の温度を検知するサーミスタが内設される温度センサ10が設けられる。
前記温度センサ10には、スプリングが内蔵され、内鍋4がセットされていない状態では、その先端部が内ケース5の底部より上方に突出する。温度センサ10は、内鍋4がセットされた状態では内鍋4の底部外面に当接した状態で下方に押し下げられ前記リードスイッチにより作動状態になるが、内鍋4がセットされないと作動しない安全装置としての機能をも有している。
前記内鍋4は、前記底部コイル7及びコーナーコイル8により内部に誘起される渦電流によって自己発熱が可能なステンレス鋼等の鉄系金属から形成され、該内鍋4を前記内ケース5内にセットすることにより、前記温度センサ10がオンし、前記底部コイル7及びコーナーコイル8等に通電され、炊飯用のスイッチが入れられると前記渦電流に起因したジュール熱により内鍋4が加熱され、内部に入れたご飯等の内容物がムラなく加熱され、効率よく炊きあげられる。
一方、前記蓋体3は、合成樹脂製の蓋板12と、前記蓋体3の下面を構成すべく前記蓋板12に対してビス14により固定される熱良導体からなる放熱板13とを有し、蓋板12と放熱板13との間には、中空部15が形成され必要に応じ断熱材が封入される。また、放熱板13の外周端には環状のシール材13aが設けられており、蓋体3の閉蓋時、シール材13aが内鍋4或いは後記蒸し具の外部材31に当接し、蒸気等の外部への逃げを防止する。
前記放熱板13の上面には通電時に抵抗熱を発生する電熱ヒータからなる蓋用加熱手段である蓋ヒータ16が取り付けられ、制御装置により制御され、凝縮液滴を速かに蒸発させて御飯の白ボケを防止する。なお、蓋ヒータ16による加熱方式もIH式及び高周波式等であってもよい。
前記蓋板12の中央部には、円筒状の開口17が形成されており、この開口17には、内部にボール弁18を有し、蓋板12に対し着脱自在な筒状体19が設けられる。またその上面には蒸気口20が設けられ、内鍋4内の蒸気圧が所定以上になると蒸気は、矢印で示すように筒状体19内に進入しボール弁18を押し上げ蒸気口20から大気に排出される。
前記炊飯器本体2の後端部上部には、蓋体3を開閉自在にする回動自在なヒンジ部材21が設けられ、蓋体3は炊飯器本体2に対し開閉自在にされている。
前記炊飯器本体2の外ケース6の前面側上部には操作パネル22が設けられる。該操作パネル22には、図6に示すように、各種の操作スイッチ23、即ち、炊飯スイッチ23a、保温スイッチ23b、白米、早炊き、無洗米等の各種メニューを設定するメニュースイッチ23c、時間を設定するタイマースイッチ23d、設定を取り消す取消しスイッチ23e及び本実施例で用いられる炊飯同時蒸しスイッチ23f、並びに液晶表示部24が配設され、更に、操作パネル22には、各種スイッチ23及び液晶表示部24等が取り付けられるマイコン基板25が設けられる。
また、前記マイコン基板25の後方側には、前記底部コイル7及びコーナーコイル8、保温ヒータ11、蓋ヒータ16等を駆動制御するIGBTやヒータ駆動回路、CPU、ダイオードブリッジよりなる整流回路及び平滑回路等の制御装置を備えた制御基板26が立設状態で設けられる。
図1乃至図4に外部材31と内部材40が別体の蒸し具30を示す。蒸し具30は、それぞれ別体の外部材31と内部材40とを有する。
前記外部材31は、略垂直な側壁部32及び水平な底壁部33を有する断面皿状の部材であり、その上方には上部開口34を有する。そして、側壁部32の環状の上方端部には、外方に円弧状に反った鍔状の懸架部35が形成されており、その大きさは、内鍋4内に挿入可能な大きさとされる。
底壁部33には、図2及び図3に示すように、その中央に1個の大径の中央開口36と、その外周に複数、例えば6個の外周開口37(図3参照)が等間隔に設けられ、隣合う外周開口37の間には、側壁部32と底壁部33を連結する平面視細長い矩形状の連結部39が設けられる。
また、底壁部33の中央開口36と外周開口37との間には、環状の載置部33aを有し、更に載置部33aの外周端には、高さが低い垂直状の環状壁38が立設しており、図2に示すように、載置部33aには内部材40が載置され、環状壁38には内部材40が底壁部33の中央に位置決めされる。
前記内部材40は、略垂直な側壁部41及び水平な底壁部42を有する断面皿状の部材であり、側壁部41及び底壁部42は無孔で、且つその上方には上部開口43を有する。そして、側壁部41の環状の上方端部には、外方に円弧状に反った鍔部44が形成されており、その大きさは、外部材31の環状壁38内に挿入可能な大きさとされる。
このように内部材40は、上部開口43以外は無孔であるため、例えば、煮物、プリン、酒蒸し等の液体の入った食材を内部材40内に直接入れて料理することができ、また、炊飯中に例えおねばが上昇したとしても上昇したおねばが食材に触れることはない。
内部材40を外部材31内にセットする際には、鍔部44を指で掴んで内部材40を外部材31内にセットすることになる。内部材40が外部材31内にセットされると、図1及び図2に示すように、内部材40の底壁部42の外周は、外部材31の載置部33aに載置され、その側壁部41の下方は、外部材31の環状壁38内に挿入され水平方向の動きが規制される。
内部材40内には蒸し台50がセットされる。蒸し台50は、図5に示すように複数の開孔51を有する円板状の部材であり、その底面には、複数、例えば3個の脚52を有しており、その外径は、内部材40の内径より小さい。
この蒸し台50を内部材40内にセットすると、図1及び図2に示すように、蒸し台50と内部材40との間に脚52の高さの空間53ができるようになり、蒸し時に、食材から出る汁や油等は、開孔51より蒸し台50と内部材40との間の空間53に落ちる。そのため、食材を美味しく且つヘルシーに蒸すことができるようになる。
外部材31内に内部材40をセットし、内部材40内に蒸し台50をセットした蒸し具30を炊飯器1の内鍋4内にセットすると、図1に示すように、外部材31の懸架部35は、内鍋4の上方端部の環状のフランジ部4aに係合して懸架される。
なお、蒸し具30の高さは、内鍋4の高さの略半分或いは半分以下とされており、蒸し具30の下方の内鍋4内で同時に炊飯を行うことになる。この場合、内鍋4内の炊飯可能な容量が半減するため、炊飯量も少なくなり、例えば1合乃至2合程度になる。
蓋体3を閉蓋すると、蓋体3下面のシール材13aは、外部材31の懸架部35の内周面に当接し、蒸気の外部への逃げを防止する。そして、炊飯が行われると、昇温工程中に内鍋4内で水が沸騰して蒸気が発生し、発生した蒸気は、図1で矢印で示すように上昇し、外部材31の外周開口37より外部材31内を介して内部材40内に進入し、内部材40内の食材を蒸す。そして、蒸気が所定圧以上になると、ボール弁18が開放され、余剰蒸気は蒸気口20より外部に排出される。
なお、内部材40の上部開口43に複数の孔を有するキャップを設けてもよく、また、外部材31の環状壁38を上方に伸ばして内部材40の側壁部41にし、外部材31の中央開口36がない底壁部33を内部材40の底壁部42として内部材40と外部材31とを一体形成した一体型蒸し具を用いてもよい。
内部材40と外部材31とが別々の別体型蒸し具は、内部材で煮物、プリン、酒蒸し等の液体の入った食材を料理する場合、内部材を取り外しての準備、並びに蒸し後の取り出しが容易であるとともに、洗浄がし易い等の利点がある。それに対し、一体型蒸し具は、別体型に比べて、軽量であり、また部品点数が少なく、更には生産コストが安くなる等の利点がある。
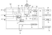
次に、炊飯及び保温制御用のマイコン制御装置100を中心とするワークコイル及び保温ヒータ、蓋ヒータ等の制御回路部の概略を図7に示す。図中、符号60が炊飯・保温制御用のマイコン制御ユニット(CPU)であり、該マイコン制御ユニット60は、マイクロコンピュータを中心とし、例えば温度検知回路部、ワークコイル駆動回路部、発振回路部、リセット回路部、保温ヒータ及び蓋ヒータ駆動回路部、電源回路部、液晶表示部、操作スイッチ等を各々備えている。
前記内鍋4の底壁部に当接する温度センサ10に対応して設けられる温度検知回路61には、温度センサ10による鍋温度検知信号が入力される。また、前記ワークコイル駆動回路部は、例えばパルス幅変調回路62、同期トリガー回路63、IGBT駆動回路64、IGBT65、共振コンデンサ66によって形成されている。
そして、ワークコイル駆動回路部には、家庭用AC電源68が前記ワークコイル駆動用のダイオードブリッジを内蔵した整流回路67及び平滑回路69を介して電気的に接続されており、底部コイル7及びコーナーコイル8は、マイコン制御ユニット60により、炊飯及び保温工程に適した出力値及び同出力値でのONデューティ比(例えばn/16秒)により、炊飯及び保温制御が行われる。
また、保温ヒータ11は保温ヒータ駆動回路70に電気的に接続され、蓋ヒータ16は蓋ヒータ駆動回路71に電気的に接続されており、それぞれ所望の出力とデューティ比でON,OFF駆動される。さらに、マイコン制御ユニット60には、各種操作スイッチ23、液晶表示部24、ブザー等の報知部72、リセット回路73及びクロック基準制御信号形成用の発振回路74が電気的に接続される。
次に上述のマイコン制御ユニット60を使用して行われる炊飯及び保温制御について、図8のタイムチャートを参照して説明する。
炊飯工程では、底部コイル7及びコーナーコイル8の出力を所定値に上げることにより、まずお米に水を吸水させる吸水工程でお米に充分な吸水が行われる。
吸水工程でお米に充分な吸水が行われると、出力を急激に上げ、水を蒸発させてお米を一気に炊き上げる昇温工程が行われる。この昇温工程において、例えば所定時間内の温度上昇率に基づいて内鍋内の米量の合数が判定され、その米量の合数に基づいて以後の沸騰維持時間が決定される。
この昇温工程では、水が沸騰し蒸気が発生する。即ち、昇温工程は、少なくとも蒸気が発生する工程である。蒸し料理は、この蒸気を利用して後記の制御が行われる。なお、昇温工程を昇温工程と炊き上げ工程に分けるものもあるが、その場合、炊き上げ工程は本願発明の昇温工程に含んでもよい。
昇温工程が終わると蒸らし工程が行われ、炊き上がったご飯を充分蒸らし、ご飯を最適な状態にして炊飯工程を終了して、保温工程に移ることになる。
蒸し制御について説明する。上述したように、昇温工程では、水が沸騰し蒸気が発生する。通常の昇温工程(炊飯専用である例えば、白米、早炊き、おこわ等の昇温工程)は、お米を一気に炊き上げるために高出力の電力で行われる。そのため蒸気は短い時間で急激に発生するが、蒸気が発生する時間は短くなり、蒸し料理を行う場合、食材によっては十分な蒸し料理が行われない場合が生じる。
本願発明は、図6で示すように専用の炊飯同時蒸しメニューを設け、このメニューが選択されると、通常の昇温工程での単位時間当たりの加熱量を小さくする、例えばワークコイルの出力またはヒータ式の場合を含み通電時間のデューティ比を小さくするものである。なお、この制御は、昇温工程の全ての工程で行ってもよいし、一部の工程で行ってもよい。そして一部の場合は昇温工程時の所定時間後又は所定温度後の蒸気がより多く発生する時期に行なうとよい。また、このメニューは、白米、早炊き、無洗米、玄米、炊き込み、おかゆのどのコースでも行うことができる。
昇温工程での単位時間当たりの加熱量を小さくすることにより、蒸気の発生を緩やかにして蒸気の発生時間を長くすることができるようになる。その結果、蒸し料理を行うための十分な蒸気を確保することができるようになり、炊飯とともに適正な蒸し料理を行うことができるようになる。なお、その場合、炊飯時間は長くなる。
炊飯同時蒸しメニューが選択された場合、前記保温ヒータ11及び蓋ヒータ16のいずれか一方または両方による単位時間当たりの加熱量を大きくするとよい。このようにすることにより、蒸し具30内の食材の側部または/及び上方から熱を加えることができるようになり、より適正な蒸し料理が行える。
ところで、蒸すための食材は、例えば、蒸し野菜、肉類、ゆで卵及びしっかりめのプリン等、蒸し時により多くの蒸気を必要とする食材と、茶碗蒸し、柔らかめのプリン、蒸しチーズケーキ及びアサリの酒蒸し等、蒸し時に蒸気が少なめでよい食材とのように各種あるため、炊飯同時蒸しメニューに更に強弱メニューを備える。
強弱メニューは、炊飯同時蒸しメニューを複数、例えば2段階に分けるものであり、上記蒸し時により多くの蒸気を必要とする食材を料理する場合(強メニューを選択)、上記蒸し時に蒸気が少なめでよい食材を料理する場合(弱メニューを選択)に比べて単位時間当たりの加熱量を大きく変更し調整する、例えばワークコイルの出力またはヒータ式の場合を含み通電時間のデューティ比を大きく変更し調整するものである(詳細については後記フローチャート参照)。
なお、強弱メニューの選択は主としてユーザーが選択することになるが、例えば、蒸し台50に重量センサ、或いは蓋体3に食材を識別可能なセンサを設ける等により自動で選択されるようにしてもよい。
炊飯同時蒸しメニューが行われる場合、上記したように炊飯量は少なくなり(例えば、1、2合程度)、更に蒸し具30及び蒸すための食材が内鍋4内に入れられているため、内鍋4内の温度上昇率がゆっくりめになり、炊飯量を自動的に判定する合数判定が誤判断される恐れが生じる。
そのため、炊飯同時蒸しメニューの合数判定閾値を、例えば、1合と2合の2ランクとする新たな合数判定閾値を設定し、その閾値に基づいて合数判定をするとよい。このような新たな合数判定閾値を設けることにより、合数判定の誤判断を防止することができる。
次に、昇温工程の制御を図9の吸水工程後の昇温工程の一例のフローチャートにより説明する。まずステップS1で炊飯同時蒸しメニューであるかが判定される。この判定は手動の場合ユーザーが炊飯同時蒸しスイッチ23fを選択したかで行われる。ステップS1で否定判定がなされるとステップS2に進み、蒸しなしの通常の昇温工程をスタートさせる。
昇温工程がスタートするとステップS3、ステップS4、ステップS5に順次進み底部コイル及びコーナーコイルであるワークコイル7、8を100%の出力で且つデューティー比16/16による高出力のON制御で制御し、保温ヒータ11及び蓋ヒータ16をオフする。なお、保温ヒータ11及び蓋ヒータ16を低出力でON制御してもよい。その後、ステップS6に進み、10分経過かを判定する。この時間は図示しないタイマのカウントにより検出する。
ステップS6で否定判定がなされるとステップS3に戻り、同様なステップを繰り返す。ステップS6で10分以上経過したと判定されるとステップS7、ステップS8、ステップS9に順次進みワークコイル7、8を60%の出力で且つデューティー比14/16によるON制御で制御し、保温ヒータ11及び蓋ヒータ16をオフする。なお、保温ヒータ11及び蓋ヒータ16を低出力でON制御してもよい。その後、ステップS10に進み内鍋4の温度が120℃以上かを判定する。この温度は温度センサ10により検出する。
ステップS10で否定判定がなされるとステップS7に戻り、同様なステップを繰り返す。ステップS10で120℃以上であると判定されると蒸らし工程に進む。
ステップS1で炊飯同時蒸しメニューと判定されるとステップS11に進み、炊飯同時蒸しメニューの昇温工程をスタートさせる。昇温工程がスタートするとステップS12、ステップS13、ステップS14に順次進みワークコイル7、8を100%の出力で且つデューティー比16/16による高出力のON制御で制御し、保温ヒータ11及び蓋ヒータ16をオフする。なお、保温ヒータ11及び蓋ヒータ16を低出力でON制御してもよい。その後、ステップS15に進み、10分経過かを判定する。この時間は図示しないタイマのカウントにより検出する。
ステップS15で否定判定がなされるとステップS12に戻り、同様なステップを繰り返す。ステップS15で10分以上経過したと判定されるとステップS16に進み、強メニューかどうかが判定される。
ステップS16で肯定判定がなされる、即ち、強メニューが選択されると、ステップS17、ステップS18、ステップ19に順次進みワークコイル7、8を60%の出力で、且つデューティー比10/16によるON制御で制御し、保温ヒータ11及び蓋ヒータ16をデューティー比6/16によるON制御で制御する。その後、ステップS20に進み、内鍋4の温度が120℃以上かを判定する。この温度は温度センサ10により検出する。
ステップS20で否定判定がなされるとステップS17に戻り、同様なステップを繰り返す。ステップS20で120℃以上であると判定されると蒸らし工程に進む。
ステップS16で否定判定がなされる、即ち、弱メニューが選択されると、ステップS21、ステップS22、ステップ23に順次進みワークコイル7、8を60%の出力で、且つデューティー比8/16によるON制御で制御し、保温ヒータ11及び蓋ヒータ16をデューティー比4/16によるON制御で制御する。その後、ステップS24に進み、内鍋4の温度が120℃以上かを判定する。この温度は温度センサ10により検出する。
ステップS24で否定判定がなされるとステップS21に戻り、同様なステップを繰り返す。ステップS24で120℃以上であると判定されると蒸らし工程に進む。
なお、炊飯専用である例えば、白米、早炊き、おこわ等の蒸らし工程時、保温ヒータ11及び蓋ヒータ16をON制御するが、炊飯同時蒸しメニュー時での蒸らし工程時に、保温ヒータ11及び蓋ヒータ16を前記炊飯専用のものより、そのデューティー比をより高めるとよい。そのような蒸らし制御により蒸し効率をより高めることができる。
本願発明は、上記実施例の構成に限定されるものではなく、発明の要旨を逸脱しない範囲において適宜設計変更可能であることは勿論である。
1…炊飯器 2…炊飯器本体
3…蓋体 4…内鍋
5…内ケース 6…外ケース
6a…肩部材 7…底部コイル
8…コーナーコイル 9…コイル台
9a…貫通孔 10…温度センサ
11…保温ヒータ 12…蓋板
13…放熱板 13a…シール材
14…ビス 15…中空部
16…蓋ヒータ 17…開口
18…ボール弁 19…筒状体
20…蒸気口 21…ヒンジ部材
22…操作パネル 23…各種操作スイッチ
23a…炊飯スイッチ 23b…保温スイッチ
23c…メニュースイッチ 23d…タイマースイッチ
23e…取消しスイッチ 23f…炊飯同時蒸しスイッチ
24…液晶表示部 25…マイコン基板
26…制御基板 30…蒸し具
31…外部材 32…側壁部
33…底壁部 33a…載置部
34…上部開口 35…懸架部
36…中央開口 37…外周開口
38…環状壁 39…連結部
40…内部材 41…側壁部
42…底壁部 43…上部開口
44…鍔部 50…蒸し台
51…開孔 52…脚
53…空間 60…マイコン制御ユニット
61…温度検知回路 62…パルス幅変調回路
63…同期トリガー回路 64…IGBT駆動回路
65…IGBT 66…共振コンデンサ
67…整流回路 68…家庭用AC電源
69…平滑回路 70…保温ヒータ駆動回路
71…蓋ヒータ駆動回路 72…報知部
73…リセット回路 74…発振回路
100…マイコン制御装置

Claims (1)

  1. 内鍋と、前記内鍋を加熱する加熱手段と、前記加熱手段を制御する制御装置と、前記内鍋内に収容される有低無孔の蒸し具を有する炊飯器であって、
    炊飯と同時に蒸し料理を行う場合、炊飯のみを行う場合に比べて蒸らし温度を高くすることを特徴とする炊飯器。
JP2014218208A 2014-10-27 2014-10-27 炊飯器 Active JP5884883B2 (ja)

Priority Applications (1)

Application Number Priority Date Filing Date Title
JP2014218208A JP5884883B2 (ja) 2014-10-27 2014-10-27 炊飯器

Applications Claiming Priority (1)

Application Number Priority Date Filing Date Title
JP2014218208A JP5884883B2 (ja) 2014-10-27 2014-10-27 炊飯器

Related Parent Applications (1)

Application Number Title Priority Date Filing Date
JP2011048955A Division JP5724467B2 (ja) 2011-03-07 2011-03-07 炊飯器

Publications (2)

Publication Number Publication Date
JP2015016385A true JP2015016385A (ja) 2015-01-29
JP5884883B2 JP5884883B2 (ja) 2016-03-15

Family

ID=52437954

Family Applications (1)

Application Number Title Priority Date Filing Date
JP2014218208A Active JP5884883B2 (ja) 2014-10-27 2014-10-27 炊飯器

Country Status (1)

Country Link
JP (1) JP5884883B2 (ja)

Cited By (5)

* Cited by examiner, † Cited by third party
Publication number Priority date Publication date Assignee Title
JP2018046960A (ja) * 2016-09-21 2018-03-29 日立アプライアンス株式会社 炊飯器
CN108618644A (zh) * 2018-05-21 2018-10-09 珠海格力电器股份有限公司 烹饪器具的控制方法及装置,存储介质,烹饪器具
JP2019205533A (ja) * 2018-05-28 2019-12-05 タイガー魔法瓶株式会社 加熱調理具、及び、炊飯器
JP2022012516A (ja) * 2020-07-01 2022-01-17 タイガー魔法瓶株式会社 電気炊飯器
JP2023138498A (ja) * 2022-03-16 2023-10-02 東芝ホームテクノ株式会社 炊飯器

Citations (7)

* Cited by examiner, † Cited by third party
Publication number Priority date Publication date Assignee Title
JPS5523601U (ja) * 1978-01-30 1980-02-15
JPH08224166A (ja) * 1995-02-23 1996-09-03 Matsushita Electric Ind Co Ltd 電気炊飯器
JP2002125849A (ja) * 2000-10-20 2002-05-08 Yuudai Nishinomiya 電気炊飯調理器
JP2002238742A (ja) * 2001-02-14 2002-08-27 Tiger Vacuum Bottle Co Ltd 煮炊調理器
JP2002345643A (ja) * 2001-05-25 2002-12-03 Tiger Vacuum Bottle Co Ltd 電気炊飯器
JP2003265313A (ja) * 2002-03-18 2003-09-24 Tiger Vacuum Bottle Co Ltd 電気炊飯器
JP2003284639A (ja) * 2002-03-28 2003-10-07 Mitsubishi Electric Corp 炊飯器

Patent Citations (7)

* Cited by examiner, † Cited by third party
Publication number Priority date Publication date Assignee Title
JPS5523601U (ja) * 1978-01-30 1980-02-15
JPH08224166A (ja) * 1995-02-23 1996-09-03 Matsushita Electric Ind Co Ltd 電気炊飯器
JP2002125849A (ja) * 2000-10-20 2002-05-08 Yuudai Nishinomiya 電気炊飯調理器
JP2002238742A (ja) * 2001-02-14 2002-08-27 Tiger Vacuum Bottle Co Ltd 煮炊調理器
JP2002345643A (ja) * 2001-05-25 2002-12-03 Tiger Vacuum Bottle Co Ltd 電気炊飯器
JP2003265313A (ja) * 2002-03-18 2003-09-24 Tiger Vacuum Bottle Co Ltd 電気炊飯器
JP2003284639A (ja) * 2002-03-28 2003-10-07 Mitsubishi Electric Corp 炊飯器

Cited By (6)

* Cited by examiner, † Cited by third party
Publication number Priority date Publication date Assignee Title
JP2018046960A (ja) * 2016-09-21 2018-03-29 日立アプライアンス株式会社 炊飯器
CN108618644A (zh) * 2018-05-21 2018-10-09 珠海格力电器股份有限公司 烹饪器具的控制方法及装置,存储介质,烹饪器具
WO2019223238A1 (zh) * 2018-05-21 2019-11-28 格力电器(武汉)有限公司 烹饪器具的控制方法及装置,存储介质,烹饪器具
JP2019205533A (ja) * 2018-05-28 2019-12-05 タイガー魔法瓶株式会社 加熱調理具、及び、炊飯器
JP2022012516A (ja) * 2020-07-01 2022-01-17 タイガー魔法瓶株式会社 電気炊飯器
JP2023138498A (ja) * 2022-03-16 2023-10-02 東芝ホームテクノ株式会社 炊飯器

Also Published As

Publication number Publication date
JP5884883B2 (ja) 2016-03-15

Similar Documents

Publication Publication Date Title
JP5831521B2 (ja) 炊飯器
JP5884883B2 (ja) 炊飯器
CN109793421B (zh) 烹饪控制方法及烹饪控制装置、存储介质及压力烹饪器具
JP5724467B2 (ja) 炊飯器
KR20180025857A (ko) 유도 조리 장치 및 유도 조리 장치를 제어하는 방법
US20180058699A1 (en) Cooking appliance for receiving at least one cooking vessel
JP5888389B2 (ja) 炊飯器
CN110353469B (zh) 烹饪器具、烹饪的方法及计算机存储介质
CN110604463A (zh) 用于运行烹饪设备的方法和烹饪设备
JP2004261476A (ja) 電気圧力鍋
JP5854109B2 (ja) 炊飯器
JP6257496B2 (ja) 加熱調理器
JP5884881B2 (ja) 炊飯器
JP5884882B2 (ja) 炊飯器
JP5811685B2 (ja) 圧力式炊飯器
KR102309098B1 (ko) 하이라이트를 이용한 일인용 전기 조리장치
JP2005296366A (ja) 電気炊飯器
JP5817325B2 (ja) 調理器
JP2012231915A (ja) 電気炊飯器
JP4863169B2 (ja) 調理器
JP2018187125A (ja) 加熱調理器
JP6561025B2 (ja) 炊飯器
JP2005296368A (ja) 電気炊飯器
KR200287787Y1 (ko) 조리기구
CN109892953A (zh) 一种电饭锅

Legal Events

Date Code Title Description
A621 Written request for application examination

Free format text: JAPANESE INTERMEDIATE CODE: A621

Effective date: 20141027

A977 Report on retrieval

Free format text: JAPANESE INTERMEDIATE CODE: A971007

Effective date: 20150820

A131 Notification of reasons for refusal

Free format text: JAPANESE INTERMEDIATE CODE: A131

Effective date: 20150901

A521 Written amendment

Free format text: JAPANESE INTERMEDIATE CODE: A523

Effective date: 20151002

TRDD Decision of grant or rejection written
A01 Written decision to grant a patent or to grant a registration (utility model)

Free format text: JAPANESE INTERMEDIATE CODE: A01

Effective date: 20160112

A61 First payment of annual fees (during grant procedure)

Free format text: JAPANESE INTERMEDIATE CODE: A61

Effective date: 20160125

R150 Certificate of patent or registration of utility model

Ref document number: 5884883

Country of ref document: JP

Free format text: JAPANESE INTERMEDIATE CODE: R150