JP2010041165A - 音声広報機能付き携帯通信端末用の充電器 - Google Patents

音声広報機能付き携帯通信端末用の充電器 Download PDF

Info

Publication number
JP2010041165A
JP2010041165A JP2008199252A JP2008199252A JP2010041165A JP 2010041165 A JP2010041165 A JP 2010041165A JP 2008199252 A JP2008199252 A JP 2008199252A JP 2008199252 A JP2008199252 A JP 2008199252A JP 2010041165 A JP2010041165 A JP 2010041165A
Authority
JP
Japan
Prior art keywords
communication terminal
voice
charging
mail
charger
Prior art date
Legal status (The legal status is an assumption and is not a legal conclusion. Google has not performed a legal analysis and makes no representation as to the accuracy of the status listed.)
Granted
Application number
JP2008199252A
Other languages
English (en)
Other versions
JP4857316B2 (ja
Inventor
Chojiro Kobayashi
長次郎 小林
Current Assignee (The listed assignees may be inaccurate. Google has not performed a legal analysis and makes no representation or warranty as to the accuracy of the list.)
AVES Inc
Original Assignee
AVES Inc
Priority date (The priority date is an assumption and is not a legal conclusion. Google has not performed a legal analysis and makes no representation as to the accuracy of the date listed.)
Filing date
Publication date
Application filed by AVES Inc filed Critical AVES Inc
Priority to JP2008199252A priority Critical patent/JP4857316B2/ja
Publication of JP2010041165A publication Critical patent/JP2010041165A/ja
Application granted granted Critical
Publication of JP4857316B2 publication Critical patent/JP4857316B2/ja
Expired - Fee Related legal-status Critical Current
Anticipated expiration legal-status Critical

Links

Images

Landscapes

  • Transceivers (AREA)
  • Mobile Radio Communication Systems (AREA)
  • Telephone Function (AREA)
  • Telephonic Communication Services (AREA)

Abstract

【課題】携帯通信端末Pの機能のうち音声通話しか使えない視力障害者や端末の操作の苦手な高齢者や年少者にも電子メールの内容を周知させることができる音声広報機能付き携帯通信端末用の充電器を提供する。
【解決手段】携帯通信端末Pに着信した電子メールのデータを転送するための通信手段2と、転送された電子メールから読み上げのために必要な情報を選択する選択手段3aと、選択された情報のうち、少なくとも本文のテキストデータから音声データを生成する生成手段3bと、少なくとも本文のテキストデータや音声データを記憶する記憶手段4と、音声データに基づいて発声する音声出力手段5と、携帯通信端末P内の充電池P2に充電させる充電手段7とを有することを特徴とする音声広報機能付き携帯通信端末用の充電器1である。
【選択図】図1

Description

本発明は、電子メールの内容を音声で読み上げる音声広報機能付き携帯通信端末用の充電器に係り、特に、携帯通信端末の機能のうち音声通話しか使えないような視力障害者や、携帯通信端末の操作が苦手な高齢者や年少者にも電子メールの内容を容易且つ確実に周知させることができる音声広報機能付き携帯通信端末用の充電器に関する。
従来、例えば、地方自治体等による住民への広報活動には、回覧板、郵便配達、電柱等や広報車に取り付けられたスピーカーを用いた音声広報等が用いられてきた。これらのうち、回覧板は近年では住民同士の付き合いが希薄になっていることから機能しにくくなっている。また、郵便配達ではコストが高く付き過ぎる。さらに、スピーカーを用いた音声広報ではスピーカーからの距離によって、又は風向きによって聞こえ方が全く異なり、また近年では家屋の防音性が高くなっているため、窓を締め切るとスピーカーによる音声が殆ど聞こえなくなることもあり、広報内容の周知徹底が確実にできるとは限らない。
そこで近年では、急速に発達した情報通信機器を利用し、電子メールによる広報活動が模索されている。電子メールによれば、送信側は同一内容の文書を安価且つ大量に送信することができ、また受信側もパソコンや携帯通信機器等、好みの機器を用いて受信できるとともに、受信した電子メールを都合のよい時に読むことができるため、大変便利である。
この電子メールを地方自治体等の広報活動に使用するには、台風、地震等の自然災害やテロ等の人為的災害等、安全や生命に関わる重要且つ深刻な情報が含まれているため、全ての住民が電子メールを確実に読むことが必要である。しかしながら、情報通信機器の発達は余りに急速で、しかも多種多様の複雑な機能を搭載しているため、高齢者や年少者にとっては機器の操作を十分に習熟することは困難であり、また、視力障害者にとっては機器の操作には習熟していても電子メールを読むことが出来ない。
そこで、このような問題を解決する方法として、近時、電子メールのテキストデータを読み上げるソフトウエアを利用したり(例えば特許文献1)、さらに、読み上げた音声を通常の電話と同様に聞く方法(例えば特許文献2)が提案され、これらの方法によれば、音声により電子メールを利用することができ、広報内容を知ることができる。
特開2006−325267号公報 特開2005−318467号公報
しかしながら、この場合においても、機器の操作がますます複雑になっている状況下においては、高齢者や年少者によっては機器を十分に操作できず、その結果、全ての住民に広報内容を周知徹底させることができず、従って、地方自治体等による広報活動に用いるには問題がある。
また、電子メールの読み忘れを防止せんとして、単に電子メールを受信したときに自動的にその電子メールを読み上げるようにすれば、都合がよい時に読むことができるという電子メールの利点を生かすことができないばかりでなく、内容の一部又は全部を聞き逃しやすくなる。
そこで本発明者は、上記従来技術の課題を解決するべく鋭意検討の結果、例え従来の携帯通信端末の複雑な操作を十分には習得していない場合であっても、最低限、通話機能だけは使用できることが多く、その結果、必然的に充電機能は使用できる点に着目し、充電のための操作と電子メールの読み上げを関連付ければ、使用者が携帯通信端末のそばにいる時に読み上げが開始され、必然的に電子メールの内容を音声で聞くことができることを見出し、本発明を完成した。
本発明の請求項1は、携帯通信端末に着信した電子メールのデータを転送するための通信手段と、転送された電子メールから読み上げのために必要な情報を選択する選択手段と、選択された情報のうち、少なくとも本文のテキストデータから音声データを生成する生成手段と、少なくとも本文のテキストデータや音声データを記憶する記憶手段と、音声データに基づいて発声する音声出力手段と、携帯通信端末内の充電池に充電させる充電手段とを有することを特徴とする音声広報機能付き携帯通信端末用の充電器を内容とする。
本発明の請求項2は、さらに、記憶手段がテキストデータ又は音声データを記憶していることを検知する記憶検知手段と、前記記憶検知手段による記憶の検知を表示する表示手段と、ON状態になるまで選択手段、生成手段、音声出力手段のいずれかの機能を妨げる手動開始スイッチを有し、表示手段による記憶検知の表示がある状態で、手動開始スイッチがON状態にされると読み上げが開始されることを特徴とする請求項1に記載の音声広報機能付き携帯通信端末用の充電器を内容とする。
本発明の請求項3は、さらに、情報通信ケーブル用のコネクタと電源供給ケーブル用のコネクタ又は給電コイルが一体化され、通信手段と充電手段の接続が実質的に同時に行われることを特徴とする請求項1又は請求項2に記載の音声広報機能付き携帯通信端末用の充電器を内容とする。
本発明の請求項4は、さらに、充電手段が作動したことを検知する充電検知手段と、充電検知手段からの検知信号を受けるまで通信手段、選択手段、生成手段、音声出力手段のいずれかの機能を妨げる充電確認手段を有するとともに、通信手段は携帯通信端末が充電器から一定範囲内に入った時に、自動的にこれらを接続する無線通信機能を有していることを特徴とする請求項1又は請求項2に記載の音声広報機能付き携帯通信端末用の充電器を内容とする。
本発明による音声広報機能付き携帯通信端末用の充電器は、充電手段と電子メールの読み上げのための手段が一体化されているので、充電のための接続が電子メールの転送のための接続を想起させるので操作が確実に行われ、音声により広報内容を確実に知ることができる。また、機器の接続作業自体がスイッチと同様の働きをするため、電子メールの読み上げのために接続作業以外の操作をする必要がなく、容易にこの読み上げ機能を利用することができる。さらに、充電作業の際には、使用者は必ず携帯通信端末の近くにいるので、読み上げの内容を聞き逃すこともなく、地方自治体等による広報活動をより容易、確実、且つ効率的に行うことができる。
表示手段による記憶検知の表示がある状態で、開始スイッチがON状態にされると読み上げが開始されるようにすれば、充電作業後、読み上げが開始されるまでしばらく充電器の前にいるような必要がなく、使用者にとって最も都合のよいタイミングで読み上げが開始されるため、使い勝手がよい。
電源ケーブル用のコネクタと情報通信ケーブル用のコネクタを一体化し、両コネクタの接続が実質的に同時に行われるようにすれば、電源ケーブルの接続と同時に、意識させずに且つ確実に有線で通信手段を接続させることができる。
充電検知手段と、充電確認手段を有するとともに、通信手段として自動的に携帯通信端末と充電器を接続する無線通信機能を有しているものを使用すれば、使用者に一切気遣わせることなく携帯通信端末内の電子メールの内容を充電器に転送することができ、かつ充電操作以外の手間を掛けさせることなく、充電開始とともに即座に読み上げを開始させることができる。
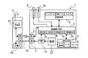
本発明の音声広報機能付き携帯通信端末用の充電器1(以下、単に充電器1という)は、図1に記載した実施例1で代表的に示すとおり、携帯通信端末Pに着信した電子メールのデータを転送するための通信手段2と、転送された電子メールから読み上げのために必要な情報を選択する選択手段3aと、選択された情報のうち、少なくとも本文のテキストデータから音声データを生成する生成手段3bと、少なくとも本文のテキストデータや音声データを記憶する記憶手段4と、音声データに基づいて発声する音声出力手段5と、携帯通信端末P内の充電池P2に充電させる充電手段7とを有することを特徴とする。
なお、実施例1の充電器は、さらに記憶手段4が音声データを記憶していることを検知する記憶検知手段3cと、前記記憶検知手段3cによる記憶の検知を表示する表示手段6と、ON状態になるまで音声出力手段の機能を妨げる手動開始スイッチ6aを有している。
また、図1中における制御部3とは、通信手段2、記憶手段4、音声出力手段5、表示手段6その他の構成を本発明の目的に沿って作動させるために制御する装置であって、CPUとも呼ばれる。
本発明で用いられる通信手段2は、携帯通信端末Pで受信した電子メールのデータを充電器1に送信できるものであれば特に限定されないが、通常は、シリアル通信が用いられる。その規格も特に限定されず、USB、RS−232C等の有線通信規格や、IrDA、ブルートゥース(BlueTooth)のSPP (Serial Port Profile) 等の無線通信規格の中から適当なものを選択することができる。本実施例においてはUSBが使用されている。
本発明における選択手段3aは、充電器1内に転写された電子メールのデータから必要な情報を選択する手段である。この選択手段3aは、他の手段から独立した専用の装置を用いることも可能であるが、充電器1の小型化や効率化のため、制御部3に適当なプログラムを読み込ませて機能を実現させるほうが好ましく、本実施例でもそのように構成されている。
この選択手段3aは、読み上げの必要がない電子メールを取り除いて特定の発信者から送られた電子メールだけ読み上げるようにする機能と、発信元情報、タイトル、本文等のうち読み上げる必要がある部分を選択する機能を有する。なお、通常は広報活動を行う地方自治体等が送信した電子メールの本文だけを選択して読み上げるようにするが、その他、設定によって例えば家族や親戚等、特定の知り合いのメールを含めたり、所謂迷惑メールを除いた全てを選択できるようにしてもよい。また、通常は本文の読み上げだけで足りるが、送信者が2以上ある場合 (例えば、同じ地方自治体の防災担当と生活支援担当など)は、本文だけでなく発信元情報やタイトルも読み上げるようにすることもできる。
本発明における生成手段3bは、電子メールの本文等のテキストデータを音声データに変換する手段である。この生成手段3bは他の手段から独立した専用の装置を用いることも可能であるが、充電器1の小型化や効率化のため、制御部3に適当なプログラムを読み込ませて機能を実現させるほうが好ましく、本実施例でもそのようにされている。使用できるプログラム等は従来から使用されているものでよく、例えば特許文献1、2で使用されているものが、本発明でも好適に利用できる。
記憶手段4は携帯通信端末から転写された電子メールのテキストデータ、これから生成された音声データ、これらのデータを処理するためのプログラム等が記憶され、必要に応じ制御部3に送られる。この記憶手段はRAMだけで構成されていてもよいが、通常は、プログラムの一部又は全部がROMに記憶される。
記憶検知手段3cは記憶手段4にテキストデータ又は音声データ、即ち電子メールの内容を読み上げるためのデータが有るかどうかを検知する手段であり、広報すべき内容が読み上げ可能な状態で蓄えられていることを検知するものである。
読み上げ可能な状態とは、例えば、記憶手段4に音声データが記録されていて、制御部3からの信号に応じて音声出力手段5に送信可能な状態であること、或いは、記憶手段4にテキストデータが記録されていて、制御部3からの信号に応じて、音声データの生成及び音声出力手段5への送信が連続して行える状態であることを指し、記憶検知手段3cは、前者の場合は音声データの有無を検出し、後者の場合はテキストデータの有無を検出する。
なお、処理効率は前者の方が優れているため、記憶検知手段3cは音声データの有無を検出するようにする方が好ましく、本実施例でもそのようにされている。
本発明における音声出力手段5とは生成された音声データに基づいて音声を出力する手段であり、D/A変換機、アンプ、スピーカ等からなる通常の手段が使用される。
本発明において、表示手段6とはテキストデータ又は音声データの記憶を検出、即ち読み上げ可能な状態であることを表示する手段であり、手動開始スイッチ6aとは電子メールの読み上げを開始させるための手段である。
本実施例においては、表示手段6は発光ダイオードであって発光することにより読み上げ可能であることを表示し、手動開始スイッチ6aは押しボタンであって一回押し下げられるごとにON状態とOFF状態が切換えられるようにされているが、本発明においてはこれに限られず、本発明の目的を達成できる限り、いかなる物でも使用できる。例えば、表示手段6及び手動開始スイッチ6aとしてタッチパネルを使用して読み上げ可能な電子メールのタイトルを表示させ、この部分をタッチすることにより任意の電子メールの読み上げを開始させることも可能である。
本発明で用いる充電手段7は、通常の充電器に用いられているものであれば特に限定されず、電源ケーブルの先端にコネクタがつけられた有線式のものでもよいし、電磁誘導を利用した非接触型のものでもよい。
但し、本発明において電子メール読み上げのための手段と充電器と一体にした理由は、充電のための操作と電子メールの読み上げを関連付けて、読み上げのための操作を容易にするためであるので、充電のための操作が電子メール読み上げのための操作を想起させるように構成するのが好ましい。
例えば、電源ケーブルと通信用のケーブルを近接配置する、又はこれらを1本にまとめて、1本のケーブルに2つのコネクタを設けれは、電源ケーブルの接続と同時に通信用ケーブルの接続が想起され、携帯通信端末の操作に詳しくない人でも電子メール読み上げのための操作をすることができる。
また、通信用ケーブルを接続させなければ電源ケーブルが接続できないようにして、充電時には通信手段が確実に接続されるようにしてもよい。
上記の構成を有する実施例1に係る充電器1の動作を、図2に示したフローチャートに基づいて説明する。
本実施例において、制御部3は通信手段2を監視し、接続が行われていることを確認し(step1)、行われていれば携帯通信端末Pのメール受信部P1に新着メールがあるか確認する(step2)。新着メールがあれば、それを記憶手段に転写し(step3)、それが特定の送信元から送付されたメールであれば(step4)、読み上げる部分のテキストデータを音声データに変換する(step5)。
次のステップで記憶手段4に未読の音声データが記録されているか判定し(step7)、記録されていれば表示手段6を点灯し(step8)、手動開始スイッチ6aがON状態となったときに(step9)電子メールの内容が読み上げられる。
なお、step5をstep9とstep10の間に移動すると共に、step7で音声データに変えてテキストデータの記録を判定することによっても、本発明の目的は達成できる。
step1で通信手段が接続されていなかった場合はその他のステップを全て行わずに、通信手段の接続が行われるまで待つ。
step2で新着メールが無かった場合、及びstep4で新着メールが特定の送信元以外のものから送信されたものであった場合は、転写したメールを削除した上で(step6)、step7を実行する。これは前回の充電時に読み上げ可能な音声データがあったにもかかわらず、step9で手動開始スイッチ6aがON状態にされなかった場合に備えたものである。
step7で音声データが無かった場合、以後のステップを行わずに、通信手段が接続されている限り特定の送信元から新着メールがあるのを待つ。
step9で手動開始スイッチ6aがOFF状態のときは、通信手段が接続されている限りON状態になるのを待つ。
以下、図3、図4に基づいて実施例2、実施例3を説明する。
実施例2及び実施例3では、通信手段用のコネクタ2a及び充電手段用のコネクタ7a又は給電コイル7bを一体化することにより、通信手段用のコネクタ2aが接続されるまで充電手段7が接続できないようにし、これにより充電手段7だけを接続して通信手段2を接続しないことがあるといった不都合を回避し、広報活動が確実に行われるようにしている。
実施例2においては、図3(a)に示すように、通信手段用のコネクタ2aと充電手段用のコネクタ7aが結合治具8aにより一体化されている。通信手段用のコネクタ2aは結合治具8aの横側に固着されていると共に、充電手段用のコネクタ7aは結合治具8a下側に摺動可能に設けられている。
この結合治具8aにより一体化されたコネクタ2a、7aは、図3(b)に示すように、携帯通信端末Pの横側及び下側に設けられた端末側コネクタ(図示せず)に接続されるが、この一体化されたコネクタ2a、7aによると、まず、通信手段用のコネクタ2aを接続しなければ、充電手段用のコネクタ7aは端末側コネクタと位置が合わず、接続できないようになっている。従って、充電手段だけを接続して通信手段が接続されず、充電したにもかかわらず電子メールの読み上げがされないといったトラブルが防止される。
また、実施例3における充電手段7としては、充電器1側の給電コイル7bと携帯通信端末P側の受電コイル(図示せず)を利用した電磁誘導により充電する方式のものが利用されており、図4(a)(b)に示すとおり、上面の横側及び手前側に位置規制壁8bが設けられ、横側の位置規制壁8bの内側に通信手段用のコネクタ2aが突設され、本体部分には給電コイル7bが内蔵されている。
本実施例の充電器1では、図4(c)に示すとおり、通信手段用のコネクタ2aが本体側のコネクタ(図示せず)に接続されたときに、給電コイル7bの真上に携帯通信端末Pが配置されて、給電コイル7bが受電コイルと対向するように構成されている。通信手段用のコネクタ2aが接続されていない状態では、給電コイル7bと携帯通信端末P内に設けられた受電コイルがうまく対向せず、電磁誘導の効率が極めて悪くなるので実質的に充電できない。従って、充電したにもかかわらず通信手段が接続されず、電子メールの読み上げがされないといったトラブルが防止される。
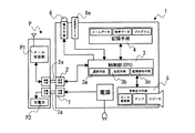
以下、図5、図6に基づいて、実施例4について説明する。
実施例4は、通信手段2の接続にコネクタを使用しない例であり、充電手段7が作動したことを検知する充電検知手段7cと、充電検知手段7cからの検知信号を受けるまで、音声出力手段5の機能を妨げる充電確認手段3dが設けられている。
本実施例において、通信手段2は携帯通信端末Pが充電器1から一定範囲内に入った時に、自動的にこれらを接続する無線通信機能を有している。なお、このような機能を有する無線通信規格としてはブルートゥース(BlueTooth)のSPP (Serial Port Profile) が挙げられ、本実施例でもこれが用いられている。
本実施例における充電手段7としては、実施例1と同様、電源ケーブルとコネクタ7aを用いて、充電器1と携帯通信端末Pを物理的に接続する方式のものを採用している。なお、充電手段7として実施例3のような給電コイル7bと受電コイルを利用した電磁誘導により非接触で充電する機構を採用しても、本実施例と同様の方法で使用することができる。
本実施例では通信手段2の接続が自動で行われ、使用者が気付かないうちに携帯通信端末P内のデータが充電器1内に転写されるので、充電検知手段7c及び充電確認手段3dにより、充電の開始が検知されるのを待って、即ち使用者が充電器1の近くにいるのを確認してから読み上げが開始されるようにする必要がある。
本発明において、充電検知手段7cは充電手段7が作動していることを検知するためのものであり、電源と充電手段7の間、又は充電手段7内部における電流等の変化により充電手段7が作動していることを検知し、充電が検知されれば充電確認手段3dに検知信号を送信する。また、充電確認手段3dは充電検知手段7cから検知信号が届くまでは通信手段、選択手段、生成手段、音声出力手段のいずれかの機能を妨げることにより、使用者が近くにいない時に電子メールの読み上げがされるのを防ぐ。
なお、通信手段2、選択手段3a、生成手段3bによる処理時間を考慮すれば、検知信号の送信後に即座に電子メールの読み上げが開始されるようにするため、充電確認手段3dにより音声出力手段5の機能だけが妨げられる場合が最も好ましく、実施例4においてもそのようにされている。また、充電確認手段3dとして独立した装置を組み込むことも可能であるが、実施例4においては検知信号の受信まで音声出力手段5を作動させないようプログラムを作成して、制御部3を充電確認手段3dとして機能させている。
上記の構成を有する実施例4に係る充電器1の動作は、図6に示したフローチャートに示した通りである。
本実施例に係る図6のフローチャートと、実施例1に係る図2のフローチャートを比較すると、手動開始スイッチ6aのON、OFFを確認するステップ(step9)と音声出力手段5により読み上げを行うステップ(step11)の間に、充電開始の確認をするステップ(step10)がある点のみが異なる。なお、このステップはstep2の手前、step7の手前、step9の手前であってもよい。
本実施例では使用者が気付かない内に通信手段2の接続がされて電子メールのデータが充電器内に転写されるので、step10を設けることにより、充電開始前、即ち使用者が近くにいないうちに読み上げが開始されて広報内容が伝わらないといった不都合を回避している。
なお、本発明では図6のフローチャートの内、step9を行わずに充電検知手段7cと充電確認手段3dによる充電開始の検知信号の送受信(step10)を手動開始スイッチの替わりにすることもできる。また、図6のstep9で手動開始スイッチ6aがONでない時(N側の矢印)にstep10に進ませ、ONの時にstep11に進ませることにより、手動開始スイッチ6aがON、又は充電開始のいずれかの条件を満たした時に読み上げを開始するようにすることもできる。
以上、本発明の好ましい態様を実施例1〜4に基づいて説明したが、本発明はこれら実施例のみに限定されるものではなく、本発明の要旨から逸脱することなく種々のバリエーションが可能であることは云うまでもない。
叙上のとおり、本発明の音声広報機能付き携帯通信端末用の充電器によれば、携帯通信端末の操作が不得手な高齢者や年少者に対しても、電子メールを読めない視力障害者に対しても、着信した電子メールに記載された内容を容易且つ確実に周知徹底させることができる。従って、例えば、地方自治体等の広報活動を安価且つ確実に行うためのシステムとして頗る有用である。
本発明の実施例1に係る充電器のブロック図である。 本発明の実施例1に係る充電器の処理を示すフローチャートである。 (a)は本発明の実施例2に係る充電器の通信手段及び充電手段のコネクタを示す平面図であり、(b)はその使用状況を示す説明図である。 (a)は本発明の実施例3に係る充電器の通信手段及び充電手段のコネクタを示す平面図であり、(b)はその右側面図であり、(c)はその使用状況を示す説明図である。 本発明の実施例4に係る充電器のブロック図である。 本発明の実施例4に係る充電器の処理を示すフローチャートである。
符号の説明
1 充電器
2 通信手段
2a コネクタ
3 制御部
3a 選択手段
3b 生成手段
3c 記憶検知手段
3d 充電確認手段
4 記憶手段
5 音声出力手段
6 表示手段
6a 手動開始スイッチ
7 充電手段
7a コネクタ
7b 給電コイル
7c 充電検知手段
8a 結合治具
8b 位置規制壁
P 携帯通信端末
P1 メール受信部
P2 充電池

Claims (4)

  1. 携帯通信端末に着信した電子メールのデータを転送するための通信手段と、
    転送された電子メールから読み上げのために必要な情報を選択する選択手段と、
    選択された情報のうち、少なくとも本文のテキストデータから音声データを生成する生成手段と、
    少なくとも本文のテキストデータや音声データを記憶する記憶手段と、
    音声データに基づいて発声する音声出力手段と、
    携帯通信端末内の充電池に充電させる充電手段とを有することを特徴とする音声広報機能付き携帯通信端末用の充電器。
  2. さらに、記憶手段がテキストデータ又は音声データを記憶していることを検知する記憶検知手段と、
    前記記憶検知手段による記憶の検知を表示する表示手段と、
    ON状態になるまで選択手段、生成手段、音声出力手段のいずれかの機能を妨げる手動開始スイッチを有し、
    表示手段による記憶検知の表示がある状態で、手動開始スイッチがON状態にされると読み上げが開始されることを特徴とする請求項1に記載の音声広報機能付き携帯通信端末用の充電器。
  3. さらに、情報通信ケーブル用のコネクタと電源供給ケーブル用のコネクタ又は給電コイルが一体化され、通信手段と充電手段の接続が実質的に同時に行われることを特徴とする請求項1又は請求項2に記載の音声広報機能付き携帯通信端末用の充電器。
  4. さらに、充電手段が作動したことを検知する充電検知手段と、
    充電検知手段からの検知信号を受けるまで通信手段、選択手段、生成手段、音声出力手段のいずれかの機能を妨げる充電確認手段を有するとともに、
    通信手段は携帯通信端末が充電器から一定範囲内に入った時に、自動的にこれらを接続する無線通信機能を有していることを特徴とする請求項1又は請求項2に記載の音声広報機能付き携帯通信端末用の充電器。
JP2008199252A 2008-08-01 2008-08-01 音声広報機能付き携帯通信端末用の充電器 Expired - Fee Related JP4857316B2 (ja)

Priority Applications (1)

Application Number Priority Date Filing Date Title
JP2008199252A JP4857316B2 (ja) 2008-08-01 2008-08-01 音声広報機能付き携帯通信端末用の充電器

Applications Claiming Priority (1)

Application Number Priority Date Filing Date Title
JP2008199252A JP4857316B2 (ja) 2008-08-01 2008-08-01 音声広報機能付き携帯通信端末用の充電器

Publications (2)

Publication Number Publication Date
JP2010041165A true JP2010041165A (ja) 2010-02-18
JP4857316B2 JP4857316B2 (ja) 2012-01-18

Family

ID=42013273

Family Applications (1)

Application Number Title Priority Date Filing Date
JP2008199252A Expired - Fee Related JP4857316B2 (ja) 2008-08-01 2008-08-01 音声広報機能付き携帯通信端末用の充電器

Country Status (1)

Country Link
JP (1) JP4857316B2 (ja)

Cited By (3)

* Cited by examiner, † Cited by third party
Publication number Priority date Publication date Assignee Title
JP2013093753A (ja) * 2011-10-26 2013-05-16 Pioneer Electronic Corp 再生システム、再生機器、再生システムの制御方法およびプログラム
JP2013236137A (ja) * 2012-05-02 2013-11-21 Kyocera Corp 電子機器、制御方法、及び制御プログラム
JP2016110654A (ja) * 2014-12-08 2016-06-20 日本圧着端子製造株式会社 携帯機器用の充電器および携帯機器

Citations (6)

* Cited by examiner, † Cited by third party
Publication number Priority date Publication date Assignee Title
JP2000307685A (ja) * 1999-04-21 2000-11-02 Tanikawa Shoji Kk 移動体通信電話用受信器
JP2002057752A (ja) * 2000-08-09 2002-02-22 Hitachi Ltd 携帯端末装置
JP2003060740A (ja) * 2001-08-20 2003-02-28 Nec Saitama Ltd 携帯電話機の充電用置き台
JP2003233385A (ja) * 2002-02-08 2003-08-22 Denso Corp 電子メール機能付端末およびコンピュータプログラム
JP2005318467A (ja) * 2004-04-30 2005-11-10 Casio Comput Co Ltd 通信端末装置および通信端末処理プログラム
JP2006325267A (ja) * 2006-08-28 2006-11-30 Fujitsu Ltd 携帯端末装置

Patent Citations (6)

* Cited by examiner, † Cited by third party
Publication number Priority date Publication date Assignee Title
JP2000307685A (ja) * 1999-04-21 2000-11-02 Tanikawa Shoji Kk 移動体通信電話用受信器
JP2002057752A (ja) * 2000-08-09 2002-02-22 Hitachi Ltd 携帯端末装置
JP2003060740A (ja) * 2001-08-20 2003-02-28 Nec Saitama Ltd 携帯電話機の充電用置き台
JP2003233385A (ja) * 2002-02-08 2003-08-22 Denso Corp 電子メール機能付端末およびコンピュータプログラム
JP2005318467A (ja) * 2004-04-30 2005-11-10 Casio Comput Co Ltd 通信端末装置および通信端末処理プログラム
JP2006325267A (ja) * 2006-08-28 2006-11-30 Fujitsu Ltd 携帯端末装置

Cited By (3)

* Cited by examiner, † Cited by third party
Publication number Priority date Publication date Assignee Title
JP2013093753A (ja) * 2011-10-26 2013-05-16 Pioneer Electronic Corp 再生システム、再生機器、再生システムの制御方法およびプログラム
JP2013236137A (ja) * 2012-05-02 2013-11-21 Kyocera Corp 電子機器、制御方法、及び制御プログラム
JP2016110654A (ja) * 2014-12-08 2016-06-20 日本圧着端子製造株式会社 携帯機器用の充電器および携帯機器

Also Published As

Publication number Publication date
JP4857316B2 (ja) 2012-01-18

Similar Documents

Publication Publication Date Title
US9106447B2 (en) Systems, methods and apparatus for providing unread message alerts
KR101139297B1 (ko) 블루투스 시계 및 그의 제어방법
US20160049145A1 (en) Mobile terminal device
JP2016110654A (ja) 携帯機器用の充電器および携帯機器
JP4857316B2 (ja) 音声広報機能付き携帯通信端末用の充電器
JP5527799B2 (ja) 端末装置及びプログラム
JP2010245692A (ja) 携帯端末
JP2012073764A (ja) 安否確認システム、安否確認方法
JP2009290634A (ja) コードレス電話装置
CN101010664B (zh) 移动终端设备
JP3950825B2 (ja) 携帯電話装置並びにそのユーザインタフェース
JP2007274500A (ja) 携帯電話機、閲覧方法、及び閲覧プログラム
CN101150750A (zh) 紧急短信息提醒方法
JP5101160B2 (ja) 携帯端末装置
JP4990483B2 (ja) 携帯端末装置
CN101103640A (zh) 发送音频消息的方法和移动终端
JP2011022817A (ja) 広報受信装置
JP2021069074A (ja) ナースコールシステム、中継器およびナースコール子機
JP5171660B2 (ja) 電話機
RU194209U1 (ru) Устройство информационно-коммуникационное для слабослышащих
TW521516B (en) Automatic voice prompting method of mobile phone
JP2010039601A (ja) 音声広報装置
JP2007005979A (ja) ファックスデータ受信システム
JP2011188440A (ja) 受信装置
KR101469286B1 (ko) 멀티모달 메시징 서비스 방법

Legal Events

Date Code Title Description
A621 Written request for application examination

Free format text: JAPANESE INTERMEDIATE CODE: A621

Effective date: 20110422

A871 Explanation of circumstances concerning accelerated examination

Free format text: JAPANESE INTERMEDIATE CODE: A871

Effective date: 20110422

A975 Report on accelerated examination

Free format text: JAPANESE INTERMEDIATE CODE: A971005

Effective date: 20110615

A131 Notification of reasons for refusal

Free format text: JAPANESE INTERMEDIATE CODE: A131

Effective date: 20110628

A521 Written amendment

Free format text: JAPANESE INTERMEDIATE CODE: A523

Effective date: 20110824

TRDD Decision of grant or rejection written
A01 Written decision to grant a patent or to grant a registration (utility model)

Free format text: JAPANESE INTERMEDIATE CODE: A01

Effective date: 20111018

A01 Written decision to grant a patent or to grant a registration (utility model)

Free format text: JAPANESE INTERMEDIATE CODE: A01

A61 First payment of annual fees (during grant procedure)

Free format text: JAPANESE INTERMEDIATE CODE: A61

Effective date: 20111031

FPAY Renewal fee payment (event date is renewal date of database)

Free format text: PAYMENT UNTIL: 20141104

Year of fee payment: 3

R150 Certificate of patent or registration of utility model

Free format text: JAPANESE INTERMEDIATE CODE: R150

R250 Receipt of annual fees

Free format text: JAPANESE INTERMEDIATE CODE: R250

LAPS Cancellation because of no payment of annual fees