JP2005293067A - ボルテージレギュレータ - Google Patents

ボルテージレギュレータ Download PDF

Info

Publication number
JP2005293067A
JP2005293067A JP2004105353A JP2004105353A JP2005293067A JP 2005293067 A JP2005293067 A JP 2005293067A JP 2004105353 A JP2004105353 A JP 2004105353A JP 2004105353 A JP2004105353 A JP 2004105353A JP 2005293067 A JP2005293067 A JP 2005293067A
Authority
JP
Japan
Prior art keywords
output
voltage
protection circuit
overcurrent protection
circuit
Prior art date
Legal status (The legal status is an assumption and is not a legal conclusion. Google has not performed a legal analysis and makes no representation as to the accuracy of the status listed.)
Withdrawn
Application number
JP2004105353A
Other languages
English (en)
Inventor
Takashi Imura
多加志 井村
Yoshihide Kanakubo
圭秀 金久保
Current Assignee (The listed assignees may be inaccurate. Google has not performed a legal analysis and makes no representation or warranty as to the accuracy of the list.)
Seiko Instruments Inc
Original Assignee
Seiko Instruments Inc
Priority date (The priority date is an assumption and is not a legal conclusion. Google has not performed a legal analysis and makes no representation as to the accuracy of the date listed.)
Filing date
Publication date
Application filed by Seiko Instruments Inc filed Critical Seiko Instruments Inc
Priority to JP2004105353A priority Critical patent/JP2005293067A/ja
Publication of JP2005293067A publication Critical patent/JP2005293067A/ja
Withdrawn legal-status Critical Current

Links

Images

Landscapes

  • Continuous-Control Power Sources That Use Transistors (AREA)

Abstract

【課題】 最大出力電流を入出力電圧差によらず一定値に設定でき、最大出力電流によらず短絡電流を小さくできるボルテージレギュレータを提供する。
【解決手段】 最大出力電流が入出力電圧差に依存しない第1の過電流保護回路と、短絡電流を最大出力電流以下に抑える第2の過電流保護回路を具備し、過電流時に出力電圧が高い時には第1の過電流保護回路が動作し、出力電圧が低下してきたら第2の過電流保護回路が動作し、更に出力電圧が低下してきたら第2の過電流保護回路の過電流検出抵抗を大きくすることで出力電流を制限するような構成とした。
【選択図】 図1

Description

本発明は、半導体集積回路の定電圧電源回路等に用いるボルテージレギュレータに関するものであり、特にその過電流保護回路に関する。
ボルテージレギュレータの過電流保護回路は、垂下形あるいはフの字形の出力電流出力電圧特性を持たせることにより、出力端子の短絡などで発生する過電流による出力制御部の破損を防止するようにしている。
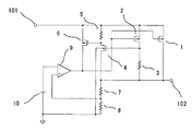
図4は、垂下形の出力特性を有する従来例のボルテージレギュレータである。図6(a)に示すような垂下形の出力特性を有する。
このボルテージレギュレータは、入力端子101と出力端子102の間に接続したトランジスタ1と、その出力電圧を抵抗7と抵抗8で分圧した電圧を+入力端子に接続し、かつ基準電圧源10の出力を−入力端子に接続した誤差増幅器9と、入力端子101と出力端子102の間に直列に接続したトランジスタ2と抵抗3の電流検出部と、その出力を反転し出力するトランジスタ44と抵抗5と、トランジスタ1のゲート−ソース間に接続したトランジスタ6とからなる。
トランジスタ2のアスペクト比は、トランジスタ1のアスペクト比より小さく設定され、例えば1/10に設定されている。
従って、トランジスタ1およびトランジスタ2に流れる電流をI1およびI2、抵抗3の抵抗値をR3とするとき、出力電圧に比べ入力電圧が十分に高く、トランジスタ1およびトランジスタ2が共に飽和領域にあるときは、両トランジスタのソース−ドレイン間電圧はI2・R3だけ相違する。しかし、I1およびI2はゲート電位に依存するため、両者は比例の関係、すなわち上記例ではI1≒10・I2の関係にある。
トランジスタ44の閾値電圧をVth4とすると、I2・R3≧Vth4、即ち
I1・R3/10≧Vth4 ・・・・・(1)
となる時、トランジスタ44がONする。これにより、トランジスタ44のドレイン端子の電位は出力電圧近くまで下がり、トランジスタ6がONしトランジスタ1のゲート電圧を入力電圧に引き上げることにより、トランジスタ1をOFFし過電流保護を行っている。(例えば、特許文献1)
図5は、フの字形の出力特性を有する従来例のボルテージレギュレータである。図6(b)に示すようなフの字形の出力特性を有する。
このボルテージレギュレータの回路は、電流検出部の出力を反転し出力するトランジスタ4のバックゲート端子が接地されている以外は、図4の回路と同様である。
通常の定電圧動作時にはトランジスタ4のバックゲートが接地されているため、バックゲート効果により(1)式で示すVth4が上昇し過電流検出レベルは高くなる。しかし、出力端子の短絡などにより出力電圧が接地電位まで低下した場合には、トランジスタ9のソースとバックゲートの電位が等しくなり、トランジスタ4の閾値電圧はバックゲートがソースに接続されている通常の値と等しくなる。
従って、出力短絡時の電流に対し出力トランジスタを十分保護できるように抵抗3の値を定めておくことにより、通常動作時にはこれより大きな電流の流れる負荷を許容できるので、比較的小容量の定電圧電源で大きな負荷を駆動できる利点がある。(例えば、特許文献2)
特開平7−74976号公報(第4頁、第1図) 特開2000−133721号公報(第5頁、第1図)
しかしながら、従来のレギュレータの過充電保護回路には以下のような課題がある。
図4の回路では、過電流保護回路が動作し出力電圧が低下した場合においても、出力電流は変化しないため定電流性負荷の場合には出力制御トランジスタに大きな電流が流れ、短絡保護が不十分になりやすいという欠点を持つ。
図5の回路では、前記の問題は解決されるものの、以下のような欠点を有する。この過電流保護回路の電流検出部が正確に出力電流を検出するには、トランジスタ1およびトランジスタ2が飽和領域で動作する必要がある。しかしながら、入出力電位差が小さい場合には、トランジスタ2の動作が飽和領域から外れ、図7(a)で示すように最大電流Imが変化してしまう。
また、トランジスタ4のバックゲートとソースの電位差を利用してフの字形の特性を実現しているため、図7(b)に示すとおり、最大出力電流Imと短絡電流Isとの差が出力電圧に依存する。したがって、ある最大出力電流Imにおける短絡電流Isを任意に設定できないという欠点があった。
さらに、負荷の条件によっては定電圧領域以外に安定点が存在し、起動時に出力電圧が過電流保護領域の安定点に留まってしまい、定電圧領域まで起動できないという問題が存在する。
本発明は、垂下形出力特性を有する第1の過電流保護回路とフの字形出力特性を有する第2の過電流保護回路を具備し、負荷の短絡などによって出力端子に大電流が流れた場合に、出力電圧が高い時には第1の過電流保護回路が動作して出力電流を制限し、出力電圧が低下してきたら第2の過電流保護回路が動作して出力電流を最大出力電流以下に制限し、更に出力電圧が低下してきたら第2の過電流保護回路の過電流検出抵抗を大きくすることで更に出力電流を制限するような構成とした。
以上のように本発明によれば、入出力電圧差によらず最大出力電流を高く設定でき、最大出力電流によらず短絡電流を低く設定でき、かつ起動時の条件にかかわらず出力電圧を定電圧領域まで安定して起動できるボルテージレギュレータを提供することができる。
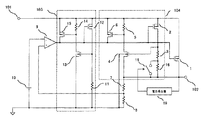
図1は、本発明の第1の実施例によるボルテージレギュレータのブロック図である。
入力端子101と出力端子102の間に接続されたトランジスタ1と、その出力電圧を抵抗7と抵抗8で分圧した電圧を+入力端子に接続され、かつ基準電圧源10の出力を−入力端子に接続された誤差増幅器9と、入力端子101と出力端子102の間に垂下形の入出力特性を持つ第1の過電流保護回路103とフの字形の入出力特性を持つ第2の過電流保護回路104を設けた構成となっている。トランジスタ1のゲート端子は誤差増幅器9の出力で制御され、トランジスタ1が出力電圧を制御するトランジスタとして働く。
第1の過電流保護回路103の電流検出部は、入力端子101とGND端子の間に直列接続されたトランジスタ12と抵抗11によって構成される。また、第2の過電流保護回路104の電流検出部は、入力端子101と出力端子102の間に直列接続されたトランジスタ2、抵抗3、抵抗16と抵抗16に並列に接続されたトランジスタ17によって構成される。トランジスタ17のゲートは、出力電圧を抵抗7と抵抗8で分圧した電圧が接続される。
次に動作について説明する。
正常動作状態では、第2の過電流保護回路104はトランジスタ17がONしていて抵抗3のみで過電流を検出している。この状態で、第1の過電流保護回路103の検出電流は、第2の過電流保護回路104の検出電流よりも低く設定されている。
出力端子102より負荷に、設定した最大電流を超える過電流が流れた場合、第1の過電流保護回路103および第2の過電流保護回路104が動作する。この時、検出電流が低く設定されている第1の過電流保護回路103が働き、出力端子102の出力はある電圧になるまで垂下形の出力特性となる。
第1の過電流保護回路103が働き出力端子102の出力電圧が下がることによって、第2の過電流保護回路104の検出電流も低下していく。第2の過電流保護回路104の検出電流が第1の過電流保護回路103の検出電流よりも低下した電圧から、出力端子102の出力はフの字形の出力特性となる。
さらに出力端子102の電圧が低下すると、トランジスタ17のゲート電圧も下がり、トランジスタ17は徐々にOFFになる。これにより、抵抗3と抵抗16が直列となり、検出電流はトランジスタ17がONした状態の検出電流よりもさらに低い値となる。
このような動作により、図3(a)のような出力電圧電流特性が得られるので、入出力電圧差によらず最大電流を高くかつ短絡電流を低く設定でき、更に起動時の条件にかかわらず出力電圧を定電圧領域まで起動できるボルテージレギュレータを提供すること可能となる。
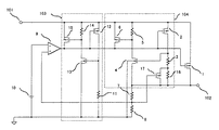
図2は、本発明の第1の実施例によるボルテージレギュレータのブロック図である。
入力端子101と出力端子102の間に接続されたトランジスタ1と、その出力電圧を抵抗7と抵抗8で分圧した電圧を+入力端子に接続され、かつ基準電圧源10の出力を−入力端子に接続された誤差増幅器9と、入力端子101と出力端子102の間に垂下形の入出力特性を持つ第1の過電流保護回路103とフの字形の入出力特性を持つ第2の過電流保護回路104を設けた構成となっている。トランジスタ1のゲート端子は誤差増幅器9の出力で制御され、トランジスタ1が出力電圧を制御するトランジスタとして働く。
第1の過電流保護回路103の電流検出部は、入力端子101とGND端子の間に直列接続されたトランジスタ12と抵抗11によって構成される。また、第2の過電流保護回路104の電流検出部は、入力端子101と出力端子102の間に直列接続されたトランジスタ2、抵抗3、抵抗16と抵抗16に並列に接続されたスイッチ素子18によって構成される。スイッチ素子18は、出力端子102の電圧をモニタする電圧検出器19によって制御される。
次に動作について説明する。
正常動作状態では、第2の過電流保護回路104はスイッチ素子18がONしていて抵抗3のみで過電流を検出している。この状態で、第1の過電流保護回路103の検出電流は、第2の過電流保護回路104の検出電流よりも低く設定されている。
出力端子102より負荷に、設定した最大電流を超える過電流が流れた場合、第1の過電流保護回路103および第2の過電流保護回路104が動作する。この時、検出電流が低く設定されている第1の過電流保護回路103が働き、出力端子102の出力はある電圧になるまで垂下形の出力特性となる。
第1の過電流保護回路103が働き出力端子102の出力電圧が下がることによって、第2の過電流保護回路104の検出電流も低下していく。第2の過電流保護回路104の検出電流が第1の過電流保護回路103の検出電流よりも低下した電圧から、出力端子102の出力はフの字形の出力特性となる。
さらに出力端子102の電圧が低下すると、電圧検出器19が動作しスイッチ素子18をOFFする。これにより、抵抗3と抵抗16が直列となり、検出電流はスイッチ素子18がONした状態の検出電流よりもさらに低い値となる。
このような動作により、図3(b)のような出力電圧電流特性が得られるので、入出力電圧差によらず最大電流を高くかつ短絡電流を低く設定でき、更に起動時の条件にかかわらず出力電圧を定電圧領域まで起動できるボルテージレギュレータを提供すること可能となる。
本実施例ではフの字形過電流保護回路の検出抵抗をスイッチ素子18により制御したが、ON/OFFを行うのではなく徐々に抵抗値が変化するような回路でも本発明が適用されることは明白である。
本発明の第1の実施例によるボルテージレギュレータのブロック図である。 本発明の第2の実施例によるボルテージレギュレータのブロック図である。 本発明のボルテージレギュレータの出力電圧と出力電流の関係を示す図である。 垂下形の出力特性を有する、従来例のボルテージレギュレータのブロック図である。 フの字形の出力特性を有する、従来例のボルテージレギュレータのブロック図である。 従来例のボルテージレギュレータの出力電圧出力電流特性を示す図である。 従来例のボルテージレギュレータの出力電圧出力電流特性を示す図である。
符号の説明
1,2,6,12,15,17・・・・P−MOSトランジスタ
4,44,13・・・・N−MOSトランジスタ
3,5,7,8,11,14,16 ・・・・抵抗
9 ・・・・誤差増幅器
10 ・・・・基準電圧源
18 ・・・・スイッチ素子
19 ・・・・電圧検出回路
101 ・・・・入力端子
102 ・・・・出力端子
103 ・・・・第1の過電流保護回路
104 ・・・・第2の過電流保護回路

Claims (10)

  1. 入力端子と出力端子の間に接続した出力制御部と、基準電圧源の出力と前記出力端子の電圧を分圧する電圧分圧回路の出力とを入力し前記出力制御部に制御信号を出力する誤差増幅器とを有するボルテージレギュレータにおいて、第1の過電流保護回路と第2の過電流保護回路を有することを特徴とするボルテージレギュレータ。
  2. 前記第1の過電流保護回路は出力電圧を低下させる垂下形過電流保護回路であり、前記第2の過電流保護回路は出力電圧と出力電流を低下させるフの字形過電流保護回路であることを特徴とする請求項1記載のボルテージレギュレータ。
  3. 前記第1の過電流保護回路の過電流検出値は前記第2の過電流保護回路の過電流検出値はよりも低く設定し、過電流時には先ず前記第1の過電流保護回路が動作し、次に前記第2の過電流保護回路が動作することを特徴とする請求項2記載のボルテージレギュレータ。
  4. 前記第2の過電流保護回路は、過電流検出部の抵抗値を出力電圧に応じて可変する機能を有することを特徴とする請求項2記載のボルテージレギュレータ。
  5. 前記抵抗値は、抵抗と並列に接続したトランジスタのゲートを前記電圧分圧回路の出力で制御して可変することを特徴とする請求項4記載のボルテージレギュレータ。
  6. 前記出力端子の電圧を検出する電圧検出回路と、前記電圧検出回路の出力が制御するスイッチ素子とを備え、前記抵抗値はスイッチ素子よって可変することを特徴とする請求項4記載のボルテージレギュレータ。
  7. 入力端子と出力端子の間に接続した出力制御部と、基準電圧源の出力と出力端子の電圧を分圧する電圧分圧回路の出力とを入力し前記出力制御部に制御信号を出力する誤差増幅器と、前記出力端子の電流をモニタし前記誤差増幅器の出力を制御する過電流保護回路とを有するボルテージレギュレータにおいて、前記過電流保護回路は過電流検出部の抵抗値を出力電圧に応じて可変する機能を有することを特徴とするボルテージレギュレータ。
  8. 入力端子と、出力端子と、ソースに前記入力端子を接続しドレインに前記出力端子を接続した出力用P−MOSトランジスタと、前記出力端子とGNDの間に接続した前記出力端子の電圧を分圧する分圧抵抗と、基準電圧源と、前記分圧抵抗の出力と前記基準電圧源の出力とを入力する誤差増幅器と、前記誤差増幅器の出力を前記出力用P−MOSトランジスタのゲートに接続するボルテージレギュレータにおいて、
    ソースに前記入力端子を接続しゲートに前記誤差増幅器の出力を接続した第1の電流検出用P−MOSトランジスタと、前記第1の電流検出用P−MOSトランジスタのドレインと前記GNDの間に接続した第1の電流検出抵抗と、前記入力端子と前記GNDの間に接続した前記第1の電流検出抵抗の出力を反転出力する第1の反転回路と、ソースに前記入力端子を接続しドレインに前記誤差増幅器の出力を接続しゲートに前記第1の反転回路の出力を接続した第1の制御用P−MOSトランジスタとからなる第1の過電流保護回路と、
    ソースに前記入力端子を接続しゲートに前記誤差増幅器の出力を接続した第2の電流検出用P−MOSトランジスタと、前記第2の電流検出用P−MOSトランジスタのドレインと前記GNDの間に接続した前記出力電圧によって抵抗値が可変する第2の電流検出抵抗と、少なくともソースに前記出力端子を接続しゲートに前記第2の電流検出抵抗の出力を接続しバックゲートに前記GNDを接続したN−MOSトランジスタからなり前記第2の電流検出抵抗の出力を反転出力する第2の反転回路と、ソースに前記入力端子を接続しドレインに前記誤差増幅器の出力を接続しゲートに前記第2の反転回路の出力を接続した第2の制御用P−MOSトランジスタとからなる第2の過電流保護回路と、を設けたことを特徴とするボルテージレギュレータ。
  9. 前記第2の電流検出抵抗は、少なくともゲートに分圧回路の出力を接続したトランジスタのソースとドレインに並列接続された抵抗で構成されていることを特徴とする請求項8記載のボルテージレギュレータ。
  10. 前記出力端子の電圧を検出する電圧検出回路と、前記電圧検出回路の出力が制御するスイッチ素子とを備え、前記第2の電流検出抵抗はスイッチ素子よって抵抗値を可変することを特徴とする請求項8記載のボルテージレギュレータ。
JP2004105353A 2004-03-31 2004-03-31 ボルテージレギュレータ Withdrawn JP2005293067A (ja)

Priority Applications (1)

Application Number Priority Date Filing Date Title
JP2004105353A JP2005293067A (ja) 2004-03-31 2004-03-31 ボルテージレギュレータ

Applications Claiming Priority (1)

Application Number Priority Date Filing Date Title
JP2004105353A JP2005293067A (ja) 2004-03-31 2004-03-31 ボルテージレギュレータ

Publications (1)

Publication Number Publication Date
JP2005293067A true JP2005293067A (ja) 2005-10-20

Family

ID=35325951

Family Applications (1)

Application Number Title Priority Date Filing Date
JP2004105353A Withdrawn JP2005293067A (ja) 2004-03-31 2004-03-31 ボルテージレギュレータ

Country Status (1)

Country Link
JP (1) JP2005293067A (ja)

Cited By (9)

* Cited by examiner, † Cited by third party
Publication number Priority date Publication date Assignee Title
JP2007148561A (ja) * 2005-11-24 2007-06-14 New Japan Radio Co Ltd 安定化電源回路
JP2008052516A (ja) * 2006-08-24 2008-03-06 Seiko Instruments Inc 定電圧回路
JP2009169503A (ja) * 2008-01-11 2009-07-30 Ricoh Co Ltd 過電流保護回路及びその過電流保護回路を備えた定電圧回路
US7675725B2 (en) 2006-11-13 2010-03-09 Sharp Kabushiki Kaisha Constant voltage output circuit
US7855537B2 (en) 2006-11-07 2010-12-21 Nec Electronics Corporation Voltage supply circuit
CN102778914A (zh) * 2011-05-12 2012-11-14 精工电子有限公司 电压调节器
CN103226370A (zh) * 2012-01-31 2013-07-31 精工电子有限公司 电压调节器
CN103576729A (zh) * 2012-07-26 2014-02-12 精工电子有限公司 电压调节器
CN112099560A (zh) * 2020-09-25 2020-12-18 上海华虹宏力半导体制造有限公司 线性稳压器

Cited By (17)

* Cited by examiner, † Cited by third party
Publication number Priority date Publication date Assignee Title
JP2007148561A (ja) * 2005-11-24 2007-06-14 New Japan Radio Co Ltd 安定化電源回路
JP2008052516A (ja) * 2006-08-24 2008-03-06 Seiko Instruments Inc 定電圧回路
US7855537B2 (en) 2006-11-07 2010-12-21 Nec Electronics Corporation Voltage supply circuit
US7675725B2 (en) 2006-11-13 2010-03-09 Sharp Kabushiki Kaisha Constant voltage output circuit
JP2009169503A (ja) * 2008-01-11 2009-07-30 Ricoh Co Ltd 過電流保護回路及びその過電流保護回路を備えた定電圧回路
US9110487B2 (en) 2011-05-12 2015-08-18 Seiko Instruments Inc. Voltage regulator
CN102778914A (zh) * 2011-05-12 2012-11-14 精工电子有限公司 电压调节器
CN102778914B (zh) * 2011-05-12 2015-09-02 精工电子有限公司 电压调节器
CN103226370B (zh) * 2012-01-31 2016-06-15 精工半导体有限公司 电压调节器
KR20130088800A (ko) 2012-01-31 2013-08-08 세이코 인스트루 가부시키가이샤 전압 조정기
CN103226370A (zh) * 2012-01-31 2013-07-31 精工电子有限公司 电压调节器
US9459641B2 (en) 2012-01-31 2016-10-04 Sii Semiconductor Corporation Voltage regulator
KR102007630B1 (ko) * 2012-01-31 2019-08-06 에이블릭 가부시키가이샤 전압 조정기
CN103576729A (zh) * 2012-07-26 2014-02-12 精工电子有限公司 电压调节器
CN103576729B (zh) * 2012-07-26 2016-01-20 精工电子有限公司 电压调节器
TWI575350B (zh) * 2012-07-26 2017-03-21 Sii Semiconductor Corp Voltage regulator
CN112099560A (zh) * 2020-09-25 2020-12-18 上海华虹宏力半导体制造有限公司 线性稳压器

Similar Documents

Publication Publication Date Title
JP5421133B2 (ja) ボルテージレギュレータ
JP3983612B2 (ja) 電流制限機能付き安定化電源装置
US8547079B2 (en) Voltage regulator capable of enabling overcurrent protection in a state in which an output current is large
JP5279544B2 (ja) ボルテージレギュレータ
JP5047815B2 (ja) 過電流保護回路及びその過電流保護回路を備えた定電圧回路
US9063558B2 (en) Current limiting circuit configured to limit output current of driver circuit
JP2017523530A (ja) 電圧レギュレータのための短絡保護
US7233462B2 (en) Voltage regulator having overcurrent protection circuit
US6870351B2 (en) Voltage regulator circuit and integrated circuit device including the same
US9740222B2 (en) Overcurrent protection circuit for controlling a gate of an output transistor based on an output current
JP4805643B2 (ja) 定電圧回路
JP4169670B2 (ja) 出力制御回路と定電圧源icおよび電子機器
US8493097B2 (en) Current-sensing circuit
JP2005241463A (ja) 電流検出回路及び保護回路
JP2005293067A (ja) ボルテージレギュレータ
JP4439974B2 (ja) 電源電圧監視回路
JP4319012B2 (ja) 過電流保護回路及びボルテージレギュレータ
JP2009011112A (ja) 過電流保護回路及びこれを用いた電子機器
JP2007128292A (ja) ボルテージレギュレータ
JP4550506B2 (ja) 直流安定化電源回路
JP2009282908A (ja) レギュレータ
JP2007312529A (ja) 過熱検出回路および該過熱検出回路を内蔵した半導体装置および電子機器
JP4403288B2 (ja) レギュレータ回路
JP4225615B2 (ja) 短絡保護回路
JP2007184677A (ja) スイッチ回路及びその過電流検出回路

Legal Events

Date Code Title Description
A621 Written request for application examination

Free format text: JAPANESE INTERMEDIATE CODE: A621

Effective date: 20070328

A977 Report on retrieval

Free format text: JAPANESE INTERMEDIATE CODE: A971007

Effective date: 20091022

A131 Notification of reasons for refusal

Free format text: JAPANESE INTERMEDIATE CODE: A131

Effective date: 20091027

RD01 Notification of change of attorney

Free format text: JAPANESE INTERMEDIATE CODE: A7421

Effective date: 20091113

A761 Written withdrawal of application

Free format text: JAPANESE INTERMEDIATE CODE: A761

Effective date: 20091211