EP0185945A2 - Verfahren zur Erfassung einer Extremwertposition eines beweglichen Teiles - Google Patents

Verfahren zur Erfassung einer Extremwertposition eines beweglichen Teiles Download PDF

Info

Publication number
EP0185945A2
EP0185945A2 EP85114945A EP85114945A EP0185945A2 EP 0185945 A2 EP0185945 A2 EP 0185945A2 EP 85114945 A EP85114945 A EP 85114945A EP 85114945 A EP85114945 A EP 85114945A EP 0185945 A2 EP0185945 A2 EP 0185945A2
Authority
EP
European Patent Office
Prior art keywords
value
extreme value
stored
idle
throttle valve
Prior art date
Legal status (The legal status is an assumption and is not a legal conclusion. Google has not performed a legal analysis and makes no representation as to the accuracy of the status listed.)
Granted
Application number
EP85114945A
Other languages
English (en)
French (fr)
Other versions
EP0185945A3 (en
EP0185945B1 (de
Inventor
Rolf Dipl.-Ing. Kohler
Günther Dipl.-Ing. Plapp
Current Assignee (The listed assignees may be inaccurate. Google has not performed a legal analysis and makes no representation or warranty as to the accuracy of the list.)
Robert Bosch GmbH
Original Assignee
Robert Bosch GmbH
Priority date (The priority date is an assumption and is not a legal conclusion. Google has not performed a legal analysis and makes no representation as to the accuracy of the date listed.)
Filing date
Publication date
Application filed by Robert Bosch GmbH filed Critical Robert Bosch GmbH
Publication of EP0185945A2 publication Critical patent/EP0185945A2/de
Publication of EP0185945A3 publication Critical patent/EP0185945A3/de
Application granted granted Critical
Publication of EP0185945B1 publication Critical patent/EP0185945B1/de
Expired legal-status Critical Current

Links

Images

Classifications

    • FMECHANICAL ENGINEERING; LIGHTING; HEATING; WEAPONS; BLASTING
    • F02COMBUSTION ENGINES; HOT-GAS OR COMBUSTION-PRODUCT ENGINE PLANTS
    • F02DCONTROLLING COMBUSTION ENGINES
    • F02D41/00Electrical control of supply of combustible mixture or its constituents
    • F02D41/24Electrical control of supply of combustible mixture or its constituents characterised by the use of digital means
    • F02D41/26Electrical control of supply of combustible mixture or its constituents characterised by the use of digital means using computer, e.g. microprocessor
    • F02D41/28Interface circuits
    • FMECHANICAL ENGINEERING; LIGHTING; HEATING; WEAPONS; BLASTING
    • F02COMBUSTION ENGINES; HOT-GAS OR COMBUSTION-PRODUCT ENGINE PLANTS
    • F02DCONTROLLING COMBUSTION ENGINES
    • F02D41/00Electrical control of supply of combustible mixture or its constituents
    • F02D41/02Circuit arrangements for generating control signals
    • F02D41/04Introducing corrections for particular operating conditions
    • F02D41/08Introducing corrections for particular operating conditions for idling
    • FMECHANICAL ENGINEERING; LIGHTING; HEATING; WEAPONS; BLASTING
    • F02COMBUSTION ENGINES; HOT-GAS OR COMBUSTION-PRODUCT ENGINE PLANTS
    • F02BINTERNAL-COMBUSTION PISTON ENGINES; COMBUSTION ENGINES IN GENERAL
    • F02B1/00Engines characterised by fuel-air mixture compression
    • F02B1/02Engines characterised by fuel-air mixture compression with positive ignition
    • F02B1/04Engines characterised by fuel-air mixture compression with positive ignition with fuel-air mixture admission into cylinder
    • FMECHANICAL ENGINEERING; LIGHTING; HEATING; WEAPONS; BLASTING
    • F02COMBUSTION ENGINES; HOT-GAS OR COMBUSTION-PRODUCT ENGINE PLANTS
    • F02DCONTROLLING COMBUSTION ENGINES
    • F02D2250/00Engine control related to specific problems or objectives
    • F02D2250/16End position calibration, i.e. calculation or measurement of actuator end positions, e.g. for throttle or its driving actuator

Definitions

  • the invention is based on a method according to the type of the main claim, in particular for detecting the idle position of the throttle valve of an internal combustion engine.
  • an electrically controlled, intermittently operating fuel injection system with an injection signal generation is known, which is based on the speed and the throttle valve position.
  • the throttle valve position is detected there using a potentiometer.
  • an idle position of the throttle valve must be recognized, for which purpose an idle switch is usually used.
  • the idle stop is subject to changes both by adjusting the idle speed and by mechanical wear on the stop.
  • the idle position of the throttle valve must be within a very small angular range of approx. 0.3 ° can be recognized, because only there the air flows are small enough to keep the torque change when switching the fuel on and off by the overrun fuel cut-off function within tolerable limits.
  • the invention has for its object to improve the known in the prior art method so that with high accuracy and rapid adaptation, even with irregular operating conditions and large angle differences, an extreme value can be adapted isolated, without the opposite extreme value one could exert influence.
  • the inventive method with the characterizing features of the main claim solves this problem and has the advantage that an exact setting and detection of this position is ensured by a very low hysteresis and reliable detection of the idle position.
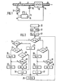
  • FIG. 1 shows an overview of an electronically controlled injection system, in which the throttle valve position and the speed are processed as the most important operating parameters
  • FIG. 2 shows a flow diagram as an exemplary embodiment of the invention
  • FIG. 3 shows various examples of an irregular displacement of the idling position and its correction
  • FIG. 4 shows a flow diagram to explain the operation of the idle detection.
  • Figure 1 discloses the basic structure of an electrically controlled and preferably intermittent fuel injection system, based on signals of the speed and the throttle valve position angle. Such an arrangement is e.g. known from the aforementioned DE-OS 24 42 373.
  • An internal combustion engine 10 receives intake air via an intake pipe 11 with a throttle valve 12 and has. an exhaust pipe 13.
  • a speed sensor 14 detects the instantaneous speed of the crankshaft and, together with the position ⁇ of the throttle valve 12, determines an injection signal t p for an injection valve 15 assigned to the intake manifold 11
  • other operating parameters such as the temperature and the lambda value are fed in. This is indicated by further inputs of the control unit 16.
  • the positionoC of the throttle valve 12 is detected by a potentiometer 17 and supplied to the control unit 16 as a measured value M.
  • the operating voltage of the potentiometer of, for example, drops over the entire slider path of the potentiometer 17. 5 volts off. If you divide the slider track into increments, then there are 256 increments in the case of 8 bits over the entire slider track. Since the mechanical adjustment range of the throttle valve 12 must lie within the adjustment range of the potentiometer, a specific data word results for the mechanical throttle valve stop A (idle position), which corresponds to a very small voltage or a small number of increments. In Figure 3, the mechanical stop A corresponds to nine increments.
  • the idle position of the throttle valve can shift due to mechanical displacement of the potentiometer relative to the throttle valve, aging, wear of the stops and other error influencing variables. Through constant adaptation, the exact idle position should always be recognizable in a purely electronic manner.
  • the mode of operation of the adaptation will be explained below with reference to FIGS. 2 and 3.
  • the adaptation process starts 20 after the supply voltage (for example, ignition lock) is switched on, after the internal combustion engine has started and after the engine temperature has exceeded a certain threshold. This represents the beginning of an operating cycle, which occurs when the internal combustion engine or the supply voltage is switched off is ended. This is followed by an initialization 21 in which four memory cells or. Registers F, H, G and I are set to the value 0. Finally, in method step 22, the stored value of the idle position S LL is increased by one increment. The query step 23 now takes place, with which it is determined whether the measured value M present at the moment is greater than the stored idle value S LL .
  • the supply voltage for example, ignition lock
  • this condition applies, it is checked in query step 24 whether this measured value M lies outside a partial correction range which is limited by the value S LL on the one hand and S LL + 2 on the other. If this is the case, the condition M> S LL + 2 is fulfilled, the register F is set to the value 1 in step 25 and, after a delay time of 10 ms, a return to the query step 23 in a program loop. The cycle for querying the measured value M is specified in method step 26. The loop 23 to 26 is now run through until the measured value M falls within the correction range.
  • steps 24, 27, 28 are carried out, it being determined in query step 28 that register F no longer has the value 1, so that method steps 32 and 26 lead to the query step 23 is returned.
  • the described loop is run through without changes until the measured value M rises above the value S LL + 2 (query step 24), whereby in step 25 the register F is reset to the value 1.
  • This loop 23, 24, 25, 26 is now run through until the measured value M no longer fulfills the condition of the query step 24.
  • query step 23 If it is found in query step 23 that the measured value M is smaller than the stored idle value 8LL, it can be concluded immediately that this measured value M is at least closer to the actual idle value than the stored idle value does. The question of whether this measured value is close to the stored idle value is therefore superfluous.
  • query step 34 it is therefore immediately checked whether the memory content of the register G> 2, which is not the case at this time.
  • query step 35 it is then determined that the measured value M has not yet occurred, so that the registers G and I are set to the value 0 and the value 1 via method steps 36, 37 and via method step 26 to the query step again 23 is returned.
  • the register G is incremented, since it was now determined in query step 35 that the measured value M has already occurred once.
  • the loop 23, 34, 35, 38, 26 is now run through until the register G reaches the value 3, provided that the measured value M is retained in an identical manner.
  • this measured value M which has occurred several times, is stored as a new idle value S LL and then the register G is reset to the value 0 and the register I is reset to the value 1.
  • the measured value should correspond to the idling stop value A.
  • the stored idle value is shown with double hatching in each case, while the two increments adjoining it on the right, which are simply hatched, represent the part of the correction range located to the right of the idle value.
  • the stored idle value corresponds to the value 5. In this operating cycle, only the loop 23, 24, 25, 26 can be run through. In the subsequent operating cycle, the stored idle value increases in method step 22 by one increment (line b), but the loop 23, 24, 25, 26 is also run through again.
  • condition 24 is no longer fulfilled, ie the measured value is now in the correction range. If - as described - an identical measured value M now occurs four times in an identical manner, this measured value is stored as a new idle value S LL in the same operating cycle as is shown in column d. In the subsequent fourth operating cycle, the new idle value is first incremented again in method step 22, as shown in column e. In query step 23 it is now determined that the measured value is smaller than the stored idle value, so that according to the above statements, after four identical occurrences, this measured value is stored as a new idle value, as shown in column f.
  • the stored idle value can be increased by a number of increments instead of by one increment, which correspond to the maximum possible idle position of the throttle valve during warming up of the internal combustion engine.
  • This number of increments corresponds, for example, to an angular position of 20 °.
  • the engine temperature does not apply as a starting condition in process step 20.
  • the throttle valve angle is set to a high idling value, which is then recorded and stored using process steps 34 to 39. If the idle angle slowly decreases as far as the engine temperature increases, the stored idle value follows this changing value by constant adaptation. At least one successfully completed adaptation process should be awaited for idle detection.
  • FIG. 4 explains the logical decision in control unit 16 whether the idle position is present or not.
  • query step 40 queries whether the current measured value M is smaller than the stored idle value S LL increased by three increments, that is to say whether the measured value lies within a hatched area according to FIG. 3. If this is not the case, no idle position is recognized in method step 41. If, on the other hand, the conditions apply, it is checked in query step 42 whether register I contains the value 1. This is only the case if at least one measured value that is below the idle value S LL was previously detected (see method steps 35 and 37).
  • This query step 42 is for safe Detection of the idling is necessary if, in method step 22, an increase in the stored idling value S LL by a large amount at the beginning of an operating cycle has occurred, which is above the idling position during warm-up. On the other hand, if, according to FIG. 2, the stored idle speed S LL was increased by only one increment, the query step 42 can be omitted. In method step 43, the idle position is then identified when the condition of query step 40 and, if applicable, query step 42 is present.
  • a characteristic curve or a characteristic map are selected by the measured values of the throttle valve position in the control unit 16, for example to determine the injection time, then after an adaptation, i.e. after a shift in the idle position compared to the originally entered value, a corresponding shift in the characteristic curve or the map.
  • the newly determined and stored idle value is stored in a non-volatile or buffered memory and is available again when the internal combustion engine is started again.
  • the described method is not limited to the detection of the idle position of a throttle valve, but is in principle suitable for the detection of an end position of any movable part which can carry out both linear and non-linear movements.
  • the invention is not only limited to the detection of an initial position of such a movable part, but can also be used to detect the end position or any extreme displacement.
  • potentiometers there are also other position detection devices, such as Optical, inductive and capacitive systems can be used.
  • an initialization adaptation can preferably be provided, which is initiated, for example, by connecting a specific control unit pin to ground. This enables the control unit to recognize that an initialization adaptation is to be carried out. During this operating mode, the smallest measured value that occurs is interpreted as an idle value.
  • the adaptation is not subject to any stationary or dynamic restrictions.
  • the plausibility check can consist, for example, of whether the recorded measured values lie within a range that is at all possible as an extreme value position.

Landscapes

  • Engineering & Computer Science (AREA)
  • Chemical & Material Sciences (AREA)
  • Combustion & Propulsion (AREA)
  • Mechanical Engineering (AREA)
  • General Engineering & Computer Science (AREA)
  • Computer Hardware Design (AREA)
  • Microelectronics & Electronic Packaging (AREA)
  • Combined Controls Of Internal Combustion Engines (AREA)
  • Length Measuring Devices With Unspecified Measuring Means (AREA)

Abstract

Es wird ein Verfahren zur Erfassung einer Extremwertposition eines beweglichen Teils durch ein Positionserfassungsorgan (17) vorgeschlagen, insbesondere zur Erfassung der Leerlaufposition der Drosselklappe (12) einer Brennkraftmaschine (10) mit Hilfe eines Potentiometers. Dabei wird ein der Extremwertposition entsprechnder gespeicherter Wert (Extremwert) bei Erfassung abweichender gemessener Werte korrigiert, sofern diese abweichenden gemessenen Werte in einem Korrekturbereich um den Extremwert herum liegen. Der Bewegungsbereich des beweglichen Teils muß innerhalb des durch das Positionserfassungsorgan (17) erfaßbaren Bereichs liegen. Nach Erfassung einer festgelegten Anzahl identischer Meßwerte im Korrekturbereich während eines Betriebszyklus wird ein solcher Meßwert als neuer Extremwert gespeichert. Dieser neue Extremwert wird zyklisch, vorzugsweise vor jedem Betriebszyklus um einem vorgegebenen Wert von der äußersten Position weg verändert, um die Adaption dynamisch zu gestalten. Dieses Verfahren weist eine sehr kleine Hysterese bei hoher Genau- igkeit der Erfassung der Extremwertposition auf, wobei selbst bei irregulären Betriebsbedingungen nach kurzer Zeit wieder die volle Funktionsfähigkeit erreicht wird.

Description

    Stand der Technik
  • Die Erfindung geht aus von einem Verfahren nach der Gattung des Hauptanspruchs, insbesondere zur Erfassung der Leerlaufposition der Drosselklappe einer Brennkraftmaschine.
  • Aus der DE-OS 24 42 373 ist eine elektrisch gesteuerte, intermittierend arbeitende Kraftstoffeinspritzanlage mit einer Einspritzsignalerzeugung bekannt, die von der Drehzahl und der Drosselklappenstellung ausgeht. Die Drosselklappenstellung wird dort mittels eines Potentiometers erfaßt. Im Hinblick auf eine optimale Kraftstoffzumessung ist es erforderlich, daß insbesondere im Bereich relativ kleiner Drosselklappenöffnungsvinkel die Drosselklappenposition sehr exakt erfaßt wird. Z.B. muß zur Einstellung des Leerlaufs eine Leerlaufstellung der Drosselklappe erkannt werden, wozu üblicherweise ein Leerlaufschalter verwendet wird. Der Leerlaufanschlag unterliegt jedoch Änderungen sowohl durch Einstellung.der Leerlaufdrehzahl, als auch durch mechanische Abnützung des Anschlages. Die . Leerlaufposition der Drosselklappe muß jedoch innerhalb eines sehr kleinen Winkelbereiches von ca. 0,3° erkannt werden, da nur dort die Luftflüsse klein genug sind, um die Momentenänderung beim Zu- und Abschalten des Kraftstoffes durch die Schubabschaltfunktion in erträglichen Grenzen zu halten.
  • Aus der DE-OS 34 28 87.9 ist ein digitales Verfahren zur Leerlauferkennung bekannt, bei dem die Schleiferbahn des als Potentiometer ausgebildeten Positionserfassungsorgans in Inkremente unterteilt ist. Ein gespeicherter Grenzwert wird in Abhängigkeit gemessener Werte mit einer bestimmten Zeitkonstanten nachgeführt. Zur Nachführung muß jedoch ein konstanter Winkelhub zwischen Minimalwert und Maximalwert in Betracht gezogen werden, wobei dann dieser gesamte Meßbereich nachgeführt wird. Insbesondere für nichtlineare Potentiometer ist dieses Verfahren wenig geeignet.
  • Der Erfindung liegt die Aufgabe zugrunde, das im oben angegebenen Stand der Technik bekannte Verfahren so zu verbessern, daß bei hoher Genauigkeit und schneller Adaption, auch bei irregulären Betriebsbedingungen und großen Winkeldifferenzen, ein Extremwert isoliert adaptiert werden kann, ohne daß der entgegengesetzt liegende Extremwert einen Einfluß ausüben könnte.
  • Vorteile der Erfindung
  • Das erfindungsgemäße Verfahren mit den kennzeichnenden Merkmalen des Hauptanspruchs löst diese Aufgabe und hat den Vorteil, daß durch eine sehr geringe Hysterese und sichere Erkennung der Leerlaufposition eine exakte Einstellung und Erkennung dieser Position gewährleistet ist.
  • Durch die in den Unteransprüchen angegebenen Merkmale sind vorteilhafte Weiterbildungen und Verbesserungen des im Hauptanspruch angegebenen Verfahrens möglich.
  • Zeichnung
  • Ein Ausführungsbeispiel der Erfindung ist in der Zeichnung dargestellt und in der nachfolgenden Beschreibung näher erläutert. Es zeigen Figur 1 eine Übersichtsdarstellung einer elektronisch gesteuerten Einspritzanlage, bei der als wichtigste Betriebskenngrößen die Drosselklappenposition und die Drehzahl verarbeitet werden, Figur 2 als Ausführungsbeispiel der Erfindung ein Flußdiagramm, Figur 3 verschiedene Beispiele einer irregulären Verschiebung der Leerlaufposition und deren Korrektur und Figur 4 ein Flußdiagramm zur Erläuterung der Wirkungsweise der Leerlauferkennung.
  • Beschreibung des Ausführungsbeispiels
  • Figur 1 offenbart die Grundstruktur einer elektrisch gesteuerten und vorzugsweise intermittierend arbeitenden Kraftstoffeinspritzanlage, ausgehend von Signalen der Drehzahl und des Drosselklappenstellungswinkels. Eine derartige Anordnung ist z.B. aus der bereits eingangs erwähnten DE-OS 24 42 373 bekannt.
  • Eine Brennkraftmaschine 10 erhält Ansaugluft über ein Ansaugrohr 11 mit einer Drosselklappe 12 und besitzt . eine Abgasleitung 13. Ein Drehzahlsensor 14 erfaßt die Augenblicksdrehzahl der Kurbelwelle und bestimmt zusammen mit der Position α der Drosselklappe 12 ein Einspritzsignal tp für ein dem Ansaugrohr 11 zugeordnetes Einspritzventil 15. In ein Steuergerät 16 für die elektronische Kraftstoffeinspritzung werden in der Regel außer der Drehzahl und der Drosselklappenposition noch weitere Betriebskenngrößen, wie z.B. die Temperatur und der Lambda-Wert eingespeist. Dies ist mit weiteren Eingängen des Steuergeräts 16 angedeutet.
  • Die PositionoC der Drosselklappe 12 wird dabei über ein Potentiometer 17 erfaßt und als Meßwert M dem Steuergerät 16 zugeführt. Über der gesamten Schleiferbahn des Potentiometers 17 fällt dabei die Betriebsspannung des Potentiometers von z.B. 5 Volt ab. Unterteilt man die Schleiferbahn in Inkremente, dann ergeben sich im Falle von 8 Bit über der gesamten Schleiferbahn 256 Inkremente. Da der mechanische Verstellbereich der Drosselklappe 12 innerhalb des Verstellbereichs des Potentiometers liegen muß, ergibt sich für den mechanischen Drosselklappenanschlag A (Leerlaufposition) ein bestimmtes Datenwort, das einer sehr kleinen Spannung, bzw. einer geringen Anzahl von Inkremten entspricht. In Figur 3 entspricht der mechanische Anschlag A neun Inkrementen. Durch mechanische Verschiebung des Potentiometers relativ zur Drosselklappe, durch Alterung, durch Abnutzung der Anschläge und durch weitere Fehlereinflußgrößen kann sich die Leerlaufposition der Drosselklappe verschieben. Durch ständige Adaption soll auf rein elektronische Weise immer die exakte Leerlaufposition erkannt werden können.
  • Die Wirkungsweise der Adaption soll im folgenden anhand der Figuren 2 und 3 erläutert werden. Der Start 20 des Adaptionsverfahrens erfolgt nach Einschalten der Versorgungsspannung (z.B. Zündschloß), nach erfolgtem Start der Brennkraftmaschine und nachdem die Motortemperatur eine bestimmte Schwelle überschritten hat. Dies stellt den Beginn eines Betriebszyklus dar, der durch Abschaltung der Brennkraftmaschine bzw. der Versorgungsspannung beendet wird. Danach erfolgt eine Initialisierung 21, bei der vier Speicherzellen bzv. Register F, H, G und I auf den Wert 0 gesetzt werden. Schließlich wird im Verfahrensschritt 22 der gespeicherte Wert der Leerlaufposition SLL um ein Inkrement erhöht. Jetzt erfolgt der Abfrageschritt 23, mit dem festgestellt wird, ob der im Augenblick vorliegende Meßwert M größer als der gespeicherte Leerlaufwert S LL ist.
  • Trifft diese Bedingung zu, so wird im Abfrageschritt 24 geprüft, ob dieser Meßwert M außerhalb.eines Teilkorrekturbereichs liegt, der durch den Wert SLL einerseits und SLL+2 andererseits begrenzt wird. Trifft dies zu, ist also die Bedingung M > SLL+2 erfüllt, so wird im Schritt 25 das Register F auf den Wert 1 gesetzt und nach einer Verzögerungszeit von 10 ms in einer Programmschleife wieder zum Abfrageschritt 23 zurückgekehrt. Der Takt für die Abfrage des Meßwerts M wird im Verfahrensschritt 26 vorgegeben. Die Schleife 23 bis 26 wird nun solange durchlaufen, bis der Meßwert M in den Korrekturbereich fällt.
  • Ist somit die Bedingung des Abfrageschritts 24 nicht mehr erfüllt, so wird im Abfrageschritt 27 geprüft, ob der Registerwert des Registers H > 2 ist. Zu diesem Zeitpunkt ist diese Bedingung nicht erfüllt, so daß nunmehr im Abfrageschritt 28 geprüft wird, ob das Register F den Wert 1 aufweist, was jetzt zutrifft. Nun wird im Abfrageschritt 29 geprüft, ob der Meßwert M bereits zuvor schon einmal aufgetreten ist (Mi = Mi-1). Da dies nicht der Fall ist, wird das Register H im Schritt 30 auf den Wert 0 gesetzt - der Wert 0 liegt zu diesem Zeitpunkt ohnehin vor - und zum Abfrageschritt 23 nach der vorgegebenen Taktzeit zurückgekehrt. Nun erfolgt ein erneuter Durchlauf der Schritte 23, 24, 27, 28 und 29, sofern die entsprechenden Bedingungen noch vorliegen. Im Abfrageschritt 29 wird jetzt festgestellt, daß der Meßwert M schon einmal auftrat, so daß jetzt im Verfahrensschritt 31 das Register H um den Wert 1 inkrementiert wird. Danach wird im Verfahrensschritt 32 das Register F auf den Wert 0 gesetzt und nach der vorgesehenen Taktzeit zum Abfrageschritt 23 zurückgekehrt.
  • Liegt der gleiche Meßwert M jetzt immer noch vor., so werden die Schritte 24, 27, 28 durchlaufen, wobei im Abfrageschritt 28 festgestellt wird, daß das Register F nicht mehr den Wert 1 aufweist, so daß über die Verfahrensschritte 32 und 26 zum Abfrageschritt 23 zurückgekehrt wird. Solange sich der Meßwert M nicht ändert, wird die beschriebene Schleife ohne Änderungen durchlaufen, bis der Meßwert M über den Wert SLL+2 ansteigt (Abfrageschritt 24) wodurch im Verfahrensschritt 25 das Register F wieder auf den Wert 1 gesetzt wird. Nunmehr wird diese Schleife 23, 24, 25, 26 solange durchlaufen, bis der Meßwert M die Bedingung des Abfrageschritts 24 nicht mehr erfüllt.
  • Zur weiteren Inkrementierung des Registers H im Verfahrensschritt 31 ist es erforderlich, daß die Bedingung des Abfrageschritts 29 erfüllt ist, daß also der erfaßte Meßwert M bereits vorher identisch erfaßt wurde. In diesem Fall kann das Register H um 1 auf nunmehr den Wert 2 inkrementiert werden.
  • Um die Bedingung des Abfrageschritts 27 (H > 2) zu erfüllen, ist es somit erforderlich, daß nacheinander die Schleife 1 (23, 24, 25, 26), die Schleife 2 (23, 24, 27, 28, 29, 30, 26), die Schleife 3 (23, 24, 27, 28, 29, 31, 32, 26) und danach nochmals im doppelten Wechselspiel die Schleife 1 und die Schleife 3 durchlaufen werden. Wenn also mit anderen Worten der Meßwert M viermal identisch nachgewiesen wird, wobei zuletzt dreimal jeweils.dazwischen mindestes ein Meßwert auftreten muß, der die Abfragebedingung 24 erfüllt, dann wird im Verfahrensschritt 33 dieser Meßwert M als neuer Leerlaufwert SLL gespeichert. Da danach im Verfahrensschritt 30 das Register H wieder auf den Wert 0 gesetzt wird, muß der gesamte Verfahrensablauf wiederholt werden, um den Wert SLL erneut zu verändern. Es wird dabei von der Überlegung ausgegangen, daß ein Meßwert, der mehrmals in identischer Weise in der Nähe des gespeicherten Leerlaufwerts auftritt, der tatsächliche Leerlaufwert sein muß.
  • Wird beim Abfrageschritt 23 festgestellt, daß der Meßwert M kleiner als der gespeicherte Leerlaufwert 8LL ist, so kann hieraus sofort geschlossen werden, daß dieser Meßwert M dem tatsächlichen Leerlaufwert zumindest näher kommt, als dies der gespeicherte Leerlaufwert tut. Die Abfrage, ob sich dieser Meßwert in der Nähe des gespeicherten Leerlaufwerts befindet, ist daher überflüssig. Im Abfrageschritt 34 wird daher sofort geprüft, ob der Speicherinhalt des Registers G > 2 ist, was zu diesem Zeitpunkt nicht zutrifft. Im Abfrageschritt 35 wird danach festgestellt, daß der erfaßte Meßwert M zuvor noch nicht aufgetreten ist, so daß über die Verfahrensschritte 36, 37 die Register G und I auf den Wert 0 bzw. den Wert 1 gesetzt werden und über den Verfahrensschritt 26 wieder zum Abfrageschritt 23 zurückgekehrt wird. Im nächsten Durchlauf wird nach den Abfrageschritten 23, 34, 35, im Verfahrensschritt 38 das Register G inkrementiert, da jetzt im Abfrageschritt 35 festgestellt wurde, daß der Meßwert M bereits schon einmal aufgetreten ist. Die Schleife 23, 34, 35, 38, 26 wird nun solange durchlaufen, bis das Register G den Wert 3 erreicht, immer vorausgesetzt, der Meßwert M bleibt in identischer Weise erhalten. Jetzt wird im Verfahrensschritt 39 dieser mehrmals aufgetretene Meßwert M als neuer Leerlaufwert SLL gespeichert und danach das Register G wieder auf den Wert 0 und das Register I wieder auf den Wert 1 gesetzt.
  • In Figur 3 soll der Meßwert dem Leerlaufanschlagwert A entsprechen. Der gespeicherte Leerlaufwert ist jeweils doppelt schraffiert dargestellt, während die beiden rechts daran anschließenden Inkremente, die einfach schraffiert dargestellt sind, den rechts vom Leerlaufwert befindlichen Teil des Korrekturbereichs darstellen.
  • In Zeile a entspricht der gespeicherte Leerlaufwert dem Wert 5. In diesem Betriebszyklus kann somit lediglich die Schleife 23, 24, 25, 26 durchlaufen werden. Im darauffolgenden Betriebszyklus erhöht sich zwar der gespeicherte Leerlaufwert im Verfahrensschritt 22 um ein Inkrement (Zeile b), jedoch wird auch jetzt wiederum die Schleife 23, 24, 25, 26 durchlaufen.
  • In dem in Spalte c dargestellten dritten Betriebszyklus ist die Bedingung 24 nicht mehr erfüllt, d.h., der Meßwert befindet sich jetzt im Korrekturbereich. Tritt nunmehr - wie beschrieben - ein gleicher Meßwert M viermal in identischer Weise auf, dann wird dieser Meßwert als neuer Leerlaufwert SLL im gleichen Betriebszyklus gespeichert, wie dies in Spalte d dargestellt ist. Im darauffolgenden vierten Betriebszyklus wird zunächst wiederum der neue Leerlaufwert im Verfahrensschritt 22 inkrementiert, wie dies in Spalte e dargestellt ist. Im Abfrageschritt 23 wird jetzt festgestellt, daß der Meßwert kleiner als der gespeicherte Leerlaufwert ist, so daß gemäß obigen Ausführungen nach viermaligem identischen Auftreten dieser Meßwert als neuer Leerlaufwert gespeichert wird, wie dies in Spalte f dargestellt ist.
  • Wie die Spalten g und h zeigen, wird bei Unterschreitung des gespeicherten Leerlaufwerts durch den Meßwert im gleichen Betriebszyklus noch eine neue Festlegung des gespeicherten Leerlaufverts vorgenommen, unabhängig wie groß die Abweichung vom bisherigen Leerlaufwert ist.
  • Als Alternative zum Verfahrensschritt 22 kann zu Beginn eines Betriebszyklus der gespeicherte Leerlaufwert statt um ein Inkrement um eine Anzahl von Inkrementen erhöht werden, die der maximal möglichen Leerlaufstellung der Drosselklappe während des Aufwärmens der Brennkraftmaschine entsprechen. Diese Anzahl von Inkrementen entspricht dabei beispielsweise einer Winkelstellung von 20°. In diesem Fall entfällt natürlich die Motortemperatur als Startbedingung im Verfahrensschritt 20. Zu Beginn des Warmlaufs stellt sich der Drosselklappenvinkel auf einen hohen Leerlaufwert ein, der dann mittels der Verfahrensschritte 34 bis 39 erfaßt und eingespeichert wird. Wenn dann mit zunehmender Motortemperatur der Leerlaufvinkel langsam bis zum Anschlag zurückgeht, folgt der gespeicherte Leerlaufwert durch ständige Adaption diesem sich verändernden Wert. Für die Leerlauferkennung sollte dabei mindestens ein erfolgreich abgeschlossener Adaptionsvorgang abgewartet werden.
  • In Figur 4 ist die logische Entscheidung im Steuergerät 16 erläutert, ob die Leerlaufstellung vorliegt oder nicht. Dazu wird im Abfrageschritt 40 abgefragt, ob der augenblicklich vorliegende Meßwert M kleiner als der um drei Inkremente erhöhte gespeicherte Leerlaufwert SLL ist, also ob der Meßwert innerhalb eines schraffierten Bereichs gemäß Figur 3 liegt. Trifft dies nicht zu, so wird im Verfahrensschritt 41 keine Leerlaufstellung erkannt. Trifft die Bedingungen dagegen zu, so wird im Abfrageschritt 42 geprüft, ob das Register I den Wert 1 beinhaltet. Dies ist nur dann der Fall, wenn wenigstens ein Meßwert zuvor erkannt wurde, der unterhalb dem Leerlaufwert SLL liegt (siehe Verfahrensschritte 35 und 37). Dieser Abfrageschritt 42 ist zur sicheren Erkennung des Leerlaufs erforderlich, wenn im Verfahrensschritt 22 zu Beginn eines Betriebszyklus eine Erhöhung des gespeicherten Leerlaufwerts SLL um einen großen Betrag erfolgt ist, der über der Leerlaufstellung während des Warmlaufs liegt. Wurde dagegen gemäß Figur 2 der gespeicherte Leerlauf SLL nur um ein Inkrement erhöht, so kann der Abfrageschritt 42 entfallen. Im Verfahrensschritt 43 erfolgt dann bei Vorliegen der Bedingung des Abfrageschritts 40 und gegebenenfalls des Abfrageschritts 42 die Erkennung der Leerlaufstellung.
  • Sofern durch die Meßwerte der Drosselklappenstellung im Steuergerät 16 die Werte einer Kennlinie oder eines Kennfeldes angewählt werden, beispielsweise zur Festlegung der Einspritzzeit, so muß nach einer Adaption, also nach einer Verschiebung der Leerlaufstellung gegenüber dem ursprünglich eingegebenen Wert natürlich auch eine entsprechende Verschiebung der Kennlinie bzw. des Kennfeldes erfolgen. Der jeweils neu festgelegte und gespeicherte Leerlaufwert wird in einem nichtflüchtigen bzw. gepufferten Speicher festgehalten und steht bei einem erneuten Start der Brennkraftmaschine wieder sofort zur Verfügung.
  • Selbstverständlich ist das beschriebene Verfahren nicht auf die Erfassung der Leerlaufposition einer Drosselklappe beschränkt, sondern ist prinzipiell zur Erfassung einer Endstellung eines beliebigen beweglichen Teils geeignet, das sowohl lineare, wie auch nichtlineare Bewegungen ausführen kann. Des weiteren ist die Erfindung nicht nur auf die Erfassung einer Anfangsposition eines solchen beweglichen Teils beschränkt, sondern kann auch zur Erfassung der Endposition, bzw. jeder Extremvertposition verwendet werden. Schließlich sind prinzipiell neben Potentiometern auch andere Positionserfassungsorgane, wie z.B. optische, induktive und kapazitive Systeme verwendbar.
  • Liegt beim ersten Betriebsbeginn noch kein gespeicherter Extremwert vor oder trat eine Störung oder Löschung dieses Extremwerts ein, so kann vorzugsweise eine Initialisierungsadaption vorgesehen werden, die beispielsweise dadurch eingeleitet wird, daß ein bestimmter Steuergeräte-Pin an Masse gelegt wird. Dadurch kann das Steuergerät erkennen, daß eine Initialisierungsadaption vorgenommen werden soll. Während dieser Betriebsart wird der jeweils auftretende kleinste Meßwert als Leerlaufwert interpretiert. Die Adaption unterliegt dabei außer einer Plausibilitätsprüfung keiner stationären oder dynamischen Beschränkung. Die Plausibilitätsprüfung kann beispielsweise darin bestehen, ob die erfaßten Meßwerte innerhalb eines Bereichs liegen, der überhaupt als Extremwertposition in Frage kommt.

Claims (7)

1. Verfahren zur Erfassung einer Extremvertposition eines beweglichen Teils durch ein Positionserfassungsorgan, insbesondere zur Erfassung der Leerlaufposition der Drosselklappe einer Brennkraftmaschine, wobei ein der Extremwertposition entsprechender gespeicherter Wert (Extremwert) bei Erfassung abweichender gemessener Werte korrigiert wird und wobei der Bewegungsbereich des beweglichen Teils innerhalb des durch das Positionserfassungsorgan, erfaßbaren Bereichs liegt, dadurch gekennzeichnet, daß ein Korrekturbereich um den Extremwert definiert wird,' daß nach Erfassung einer festgelegten Anzahl identischer Meßwerte in diesem Korrekturbereich während eines Betriebszyklus ein solcher Meßwert als neuer Extremwert gespeichert wird und daß der gespeicherte Extremwert zyklisch um einen vorgegebenen Wert von der äußeren Position veg verändert wird.
2. Verfahren nach Anspruch 1, dadurch gekennzeichnet, daß der Korrekturbereich von der äußersten, durch das Positionserfassungsorgan (17) erfaßbaren Position über den gespeicherten Extremwert bis zu einer festgelegten Zahl von Inkrementen hinter diesem Extremwert reicht.
3. Verfahren nach Anspruch 1 oder 2, dadurch gekennzeichnet, daß in wenigstens einem Teil des Korrekturbereichs, vorzugsweise dem der äußersten Position abgewandten Teil ab dem gespeicherten Extremwert, identische Meßwerte nur dann erfaßt werden, wenn jeweils dazwischen Meßwerte außerhalb des.Korrekturbereichs erfaßt werden.
4. Verfahren nach Anspruch 1, dadurch gekennzeichnet, daß die zyklische Veränderung des gespeicherten Extremwerts vor jedem Betriebszyklus erfolgt.
5. Verfahren nach Anspruch 4, dadurch gekennzeichnet, daß die Veränderung jeweils ein Inkrement beträgt.
6. Verfahren nach Anspruch 4 zur Erfassung der Stellung der Drosselklappe einer Brennkraftmaschine, dadurch gekennzeichnet, daß die Veränderung jeweils eine einem Winkel entsprechende Anzahl von Inkrementen beträgt, der wenigstens dem in der Warmlaufphase der Brennkraftmaschine erforderlichen Leerlauf-Drosselklappenwinkel entspricht.
7. Verfahren nach einem der vorhergehenden Ansprüche, dadurch gekennzeichnet, daß durch ein Schaltsignal eine Initialisierungsadaption einschaltbar ist, während der der jeweils kleinste auftretende Meßwert als Extremwert interpretiert und gespeichert wird.
EP85114945A 1984-12-17 1985-11-26 Verfahren zur Erfassung einer Extremwertposition eines beweglichen Teiles Expired EP0185945B1 (de)

Applications Claiming Priority (2)

Application Number Priority Date Filing Date Title
DE3445983 1984-12-17
DE19843445983 DE3445983A1 (de) 1984-12-17 1984-12-17 Verfahren zur erfassung einer extremwertposition eines beweglichen teiles

Publications (3)

Publication Number Publication Date
EP0185945A2 true EP0185945A2 (de) 1986-07-02
EP0185945A3 EP0185945A3 (en) 1987-02-04
EP0185945B1 EP0185945B1 (de) 1989-03-15

Family

ID=6252994

Family Applications (1)

Application Number Title Priority Date Filing Date
EP85114945A Expired EP0185945B1 (de) 1984-12-17 1985-11-26 Verfahren zur Erfassung einer Extremwertposition eines beweglichen Teiles

Country Status (4)

Country Link
US (1) US4722313A (de)
EP (1) EP0185945B1 (de)
JP (1) JPS61145406A (de)
DE (2) DE3445983A1 (de)

Cited By (7)

* Cited by examiner, † Cited by third party
Publication number Priority date Publication date Assignee Title
EP0210419A1 (de) * 1985-07-12 1987-02-04 WEBER S.r.l. System zur automatischen Kalibration der geschlossenen Stellung eines gaspedalgesteuerten Drosselventils um einen Brennkraftmotor zu speisen
FR2616848A1 (fr) * 1987-06-16 1988-12-23 Renault Procede de reconnaissance de la position pied-leve pour un vehicule a injection ou carburation electronique
EP0297433A3 (en) * 1987-07-03 1989-07-05 Hitachi, Ltd. Electronically-controlled fuel injection system for internal combustion engines
EP0264384B1 (de) 1986-04-17 1990-09-05 Robert Bosch Gmbh Verfahren zur toleranzkompensation eines positionsgebersignals
WO1990011442A1 (de) * 1989-03-25 1990-10-04 Robert Bosch Gmbh Verfahren zur bestimmung wenigstens einer endstellung einer verstelleinrichtung in einem kraftfahrzeug
WO1991004399A1 (de) * 1989-09-21 1991-04-04 Robert Bosch Gmbh Verfahren zur steuerung der luftzufuhr einer brennkraftmaschine eines kraftfahrzeugs
DE4335239C1 (de) * 1993-10-15 1994-12-01 Vdo Schindling Verfahren zum Positionieren eines Stellglieds

Families Citing this family (9)

* Cited by examiner, † Cited by third party
Publication number Priority date Publication date Assignee Title
JPH081148B2 (ja) * 1988-11-30 1996-01-10 富士重工業株式会社 エンジンのスロットル弁全閉状態検出装置
JP2542709B2 (ja) * 1989-11-09 1996-10-09 三菱電機株式会社 エンジンのスロットル開度検出装置
JP3634872B2 (ja) * 1992-09-30 2005-03-30 株式会社デンソー スロットル全閉検出装置
DE4336038A1 (de) * 1993-10-22 1995-04-27 Vdo Schindling Verfahren zum Betreiben einer Drosselklappen-Verstelleinrichtung
DE4339693A1 (de) * 1993-11-22 1995-05-24 Bosch Gmbh Robert Verfahren und Vorrichtung zur Steuerung einer Brennkraftmaschine
DE4340372A1 (de) * 1993-11-26 1995-06-01 Vdo Schindling Verfahren zur Leerlauferkennung bei einer Lastverstelleinrichtung einer drosselklappengeregelten Brennkraftmaschine
US5415144A (en) * 1994-01-14 1995-05-16 Robertshaw Controls Company Throttle position validation method and apparatus
JP3769083B2 (ja) * 1996-10-07 2006-04-19 本田技研工業株式会社 アイドル回転数制御装置の故障判定装置
US6751567B2 (en) * 2001-11-26 2004-06-15 Ford Global Technologies, Llc Electronic throttle plate index position determination for improved airflow correlation over various temperature conditions

Family Cites Families (6)

* Cited by examiner, † Cited by third party
Publication number Priority date Publication date Assignee Title
JPS55115101A (en) * 1979-02-26 1980-09-04 Nissan Motor Co Ltd Data processor
JPS56107926A (en) * 1980-01-31 1981-08-27 Nissan Motor Co Ltd Device for detecting entire closing of throttle valve of internal conbustion engine
JPS57188753A (en) * 1981-05-08 1982-11-19 Honda Motor Co Ltd Fuel closing reference positional automatic compensator for exhaust gas recirculating valve in exhaust gas recirculating control equipment
JPS58122326A (ja) * 1982-01-14 1983-07-21 Honda Motor Co Ltd 内燃エンジンの絞り弁アイドル開度検出方法
US4586403A (en) * 1984-01-05 1986-05-06 General Motors Corporation Adaptively calibrated sensing mechanism for an engine demand device
BR8507067A (pt) * 1984-11-19 1987-07-14 Bosch Gmbh Robert Processo de adaptacao para um orgao de determinacao de posicao,especialmente em um veiculo automotor

Cited By (8)

* Cited by examiner, † Cited by third party
Publication number Priority date Publication date Assignee Title
EP0210419A1 (de) * 1985-07-12 1987-02-04 WEBER S.r.l. System zur automatischen Kalibration der geschlossenen Stellung eines gaspedalgesteuerten Drosselventils um einen Brennkraftmotor zu speisen
EP0264384B1 (de) 1986-04-17 1990-09-05 Robert Bosch Gmbh Verfahren zur toleranzkompensation eines positionsgebersignals
FR2616848A1 (fr) * 1987-06-16 1988-12-23 Renault Procede de reconnaissance de la position pied-leve pour un vehicule a injection ou carburation electronique
EP0297433A3 (en) * 1987-07-03 1989-07-05 Hitachi, Ltd. Electronically-controlled fuel injection system for internal combustion engines
WO1990011442A1 (de) * 1989-03-25 1990-10-04 Robert Bosch Gmbh Verfahren zur bestimmung wenigstens einer endstellung einer verstelleinrichtung in einem kraftfahrzeug
WO1991004399A1 (de) * 1989-09-21 1991-04-04 Robert Bosch Gmbh Verfahren zur steuerung der luftzufuhr einer brennkraftmaschine eines kraftfahrzeugs
DE4335239C1 (de) * 1993-10-15 1994-12-01 Vdo Schindling Verfahren zum Positionieren eines Stellglieds
US5854545A (en) * 1993-10-15 1998-12-29 Vdo Adolf Schindling Ag Method for the positioning of an actuator

Also Published As

Publication number Publication date
US4722313A (en) 1988-02-02
DE3445983A1 (de) 1986-06-19
DE3568827D1 (en) 1989-04-20
EP0185945A3 (en) 1987-02-04
EP0185945B1 (de) 1989-03-15
JPS61145406A (ja) 1986-07-03

Similar Documents

Publication Publication Date Title
EP0185945B1 (de) Verfahren zur Erfassung einer Extremwertposition eines beweglichen Teiles
EP0051723B1 (de) Verfahren zum Betrieb eines elektronischen Steuersystems einer Brennkraftmaschine
DE4208002B4 (de) System zur Steuerung einer Brennkraftmaschine
DE2743664A1 (de) Elektronische zuendzeitpunkt-voreil- einstelleinrichtung
DE69827722T2 (de) Vorrichtung zur Steuerung der Kraftstoffeinspritzung einer direkteinspritzenden Otto-Brennkraftmaschine und Verfahren dafür.
DE19647161A1 (de) Steuerverfahren und Steuervorrichtung für eine Brennkraftmaschine
DE4000220C2 (de)
DE2245029B2 (de) Verfahren und Vorrichtung zur Abgasentgiftung von Brennkraftmaschinen
DE19749815B4 (de) Verfahren und Vorrichtung zur Ermittlung der eingespritzten Kraftstoffmenge
EP0170834B1 (de) Verfahren zur Messerfassung in Kraftfahrzeugen
DE3343481C2 (de)
DE2740044C2 (de) Verfahren und Vorrichtung zur abgasabhängigen Zündzeitpunktregelung
DE2247656A1 (de) Verfahren und vorrichtung zur abgasentgiftung von brennkraftmaschinen
DE4041505C2 (de) Verfahren und Vorrichtung zur Erfassung einer veränderlichen Größe für eine Brennkraftmaschine an einem Kraftfahrzeug
DE4029537A1 (de) Verfahren und vorrichtung zur steuerung und/oder regelung einer betriebsgroesse einer brennkraftmaschine
DE4401828A1 (de) Verfahren und Vorrichtung zur Vorhersage eines zukünftigen Lastsignals im Zusammenhang mit der Steuerung einer Brennkraftmaschine
DE4308541A1 (de) Verfahren und Vorrichtung zur Steuerung und/oder Regelung eines Stellgliedes
DE19857971A1 (de) Verfahren und Vorrichtung zur Steuerung einer Brennkraftmaschine
EP1311751B1 (de) Verfahren und vorrichtung zur steuerung einer brennkraftmaschine
DE3310577C2 (de)
WO1992000447A1 (de) Verfahren und einrichtung zur ansteuerung eines elektromagnetischen verbrauchers
EP0128523B1 (de) Verfahren zum Betrieb einer Brennkraftmaschine
DE4113958C2 (de) Kraftstoffeinspritzvorrichtung
DE19860398A1 (de) Verfahren und Vorrichtung zur Steuerung der Kraftstoffzumessung in eine Brennkraftmaschine
DE3328951C2 (de)

Legal Events

Date Code Title Description
PUAI Public reference made under article 153(3) epc to a published international application that has entered the european phase

Free format text: ORIGINAL CODE: 0009012

AK Designated contracting states

Kind code of ref document: A2

Designated state(s): DE FR GB IT

PUAL Search report despatched

Free format text: ORIGINAL CODE: 0009013

AK Designated contracting states

Kind code of ref document: A3

Designated state(s): DE FR GB IT

17P Request for examination filed

Effective date: 19870612

17Q First examination report despatched

Effective date: 19871109

GRAA (expected) grant

Free format text: ORIGINAL CODE: 0009210

AK Designated contracting states

Kind code of ref document: B1

Designated state(s): DE FR GB IT

GBT Gb: translation of ep patent filed (gb section 77(6)(a)/1977)
REF Corresponds to:

Ref document number: 3568827

Country of ref document: DE

Date of ref document: 19890420

ET Fr: translation filed
ITF It: translation for a ep patent filed
PLBE No opposition filed within time limit

Free format text: ORIGINAL CODE: 0009261

STAA Information on the status of an ep patent application or granted ep patent

Free format text: STATUS: NO OPPOSITION FILED WITHIN TIME LIMIT

26N No opposition filed
ITTA It: last paid annual fee
PGFP Annual fee paid to national office [announced via postgrant information from national office to epo]

Ref country code: GB

Payment date: 20001109

Year of fee payment: 16

PGFP Annual fee paid to national office [announced via postgrant information from national office to epo]

Ref country code: FR

Payment date: 20001121

Year of fee payment: 16

PGFP Annual fee paid to national office [announced via postgrant information from national office to epo]

Ref country code: DE

Payment date: 20010126

Year of fee payment: 16

PG25 Lapsed in a contracting state [announced via postgrant information from national office to epo]

Ref country code: GB

Free format text: LAPSE BECAUSE OF NON-PAYMENT OF DUE FEES

Effective date: 20011126

REG Reference to a national code

Ref country code: GB

Ref legal event code: IF02

PG25 Lapsed in a contracting state [announced via postgrant information from national office to epo]

Ref country code: DE

Free format text: LAPSE BECAUSE OF NON-PAYMENT OF DUE FEES

Effective date: 20020702

GBPC Gb: european patent ceased through non-payment of renewal fee

Effective date: 20011126

PG25 Lapsed in a contracting state [announced via postgrant information from national office to epo]

Ref country code: FR

Free format text: LAPSE BECAUSE OF NON-PAYMENT OF DUE FEES

Effective date: 20020730

REG Reference to a national code

Ref country code: FR

Ref legal event code: ST

REG Reference to a national code

Ref country code: FR

Ref legal event code: ST