WO2018194083A1 - 化粧被膜の製造方法 - Google Patents

化粧被膜の製造方法 Download PDF

Info

Publication number
WO2018194083A1
WO2018194083A1 PCT/JP2018/015977 JP2018015977W WO2018194083A1 WO 2018194083 A1 WO2018194083 A1 WO 2018194083A1 JP 2018015977 W JP2018015977 W JP 2018015977W WO 2018194083 A1 WO2018194083 A1 WO 2018194083A1
Authority
WO
WIPO (PCT)
Prior art keywords
component
mass
producing
composition
less
Prior art date
Legal status (The legal status is an assumption and is not a legal conclusion. Google has not performed a legal analysis and makes no representation as to the accuracy of the status listed.)
Ceased
Application number
PCT/JP2018/015977
Other languages
English (en)
French (fr)
Japanese (ja)
Inventor
元章 伊藤
浅見 信之
Current Assignee (The listed assignees may be inaccurate. Google has not performed a legal analysis and makes no representation or warranty as to the accuracy of the list.)
Kao Corp
Original Assignee
Kao Corp
Priority date (The priority date is an assumption and is not a legal conclusion. Google has not performed a legal analysis and makes no representation as to the accuracy of the date listed.)
Filing date
Publication date
Application filed by Kao Corp filed Critical Kao Corp
Priority to CN201880024985.8A priority Critical patent/CN110520105B/zh
Priority to US16/604,726 priority patent/US11253439B2/en
Priority to KR1020197029476A priority patent/KR102768024B1/ko
Priority to AU2018254091A priority patent/AU2018254091A1/en
Priority to CA3059541A priority patent/CA3059541A1/en
Priority to EP18788218.8A priority patent/EP3613410A4/en
Priority to BR112019021763A priority patent/BR112019021763A2/pt
Publication of WO2018194083A1 publication Critical patent/WO2018194083A1/ja
Anticipated expiration legal-status Critical
Ceased legal-status Critical Current

Links

Images

Classifications

    • AHUMAN NECESSITIES
    • A61MEDICAL OR VETERINARY SCIENCE; HYGIENE
    • A61KPREPARATIONS FOR MEDICAL, DENTAL OR TOILETRY PURPOSES
    • A61K8/00Cosmetics or similar toiletry preparations
    • A61K8/02Cosmetics or similar toiletry preparations characterised by special physical form
    • A61K8/0241Containing particulates characterized by their shape and/or structure
    • AHUMAN NECESSITIES
    • A61MEDICAL OR VETERINARY SCIENCE; HYGIENE
    • A61KPREPARATIONS FOR MEDICAL, DENTAL OR TOILETRY PURPOSES
    • A61K8/00Cosmetics or similar toiletry preparations
    • A61K8/02Cosmetics or similar toiletry preparations characterised by special physical form
    • A61K8/0216Solid or semisolid forms
    • A61K8/022Powders; Compacted Powders
    • AHUMAN NECESSITIES
    • A61MEDICAL OR VETERINARY SCIENCE; HYGIENE
    • A61KPREPARATIONS FOR MEDICAL, DENTAL OR TOILETRY PURPOSES
    • A61K8/00Cosmetics or similar toiletry preparations
    • A61K8/02Cosmetics or similar toiletry preparations characterised by special physical form
    • A61K8/0241Containing particulates characterized by their shape and/or structure
    • A61K8/027Fibers; Fibrils
    • AHUMAN NECESSITIES
    • A45HAND OR TRAVELLING ARTICLES
    • A45DHAIRDRESSING OR SHAVING EQUIPMENT; EQUIPMENT FOR COSMETICS OR COSMETIC TREATMENTS, e.g. FOR MANICURING OR PEDICURING
    • A45D34/00Containers or accessories specially adapted for handling liquid toiletry or cosmetic substances, e.g. perfumes
    • A45D34/04Appliances specially adapted for applying liquid, e.g. using roller or ball
    • AHUMAN NECESSITIES
    • A61MEDICAL OR VETERINARY SCIENCE; HYGIENE
    • A61KPREPARATIONS FOR MEDICAL, DENTAL OR TOILETRY PURPOSES
    • A61K8/00Cosmetics or similar toiletry preparations
    • A61K8/02Cosmetics or similar toiletry preparations characterised by special physical form
    • A61K8/04Dispersions; Emulsions
    • A61K8/046Aerosols; Foams
    • AHUMAN NECESSITIES
    • A61MEDICAL OR VETERINARY SCIENCE; HYGIENE
    • A61KPREPARATIONS FOR MEDICAL, DENTAL OR TOILETRY PURPOSES
    • A61K8/00Cosmetics or similar toiletry preparations
    • A61K8/18Cosmetics or similar toiletry preparations characterised by the composition
    • A61K8/30Cosmetics or similar toiletry preparations characterised by the composition containing organic compounds
    • A61K8/33Cosmetics or similar toiletry preparations characterised by the composition containing organic compounds containing oxygen
    • A61K8/34Alcohols
    • AHUMAN NECESSITIES
    • A61MEDICAL OR VETERINARY SCIENCE; HYGIENE
    • A61KPREPARATIONS FOR MEDICAL, DENTAL OR TOILETRY PURPOSES
    • A61K8/00Cosmetics or similar toiletry preparations
    • A61K8/18Cosmetics or similar toiletry preparations characterised by the composition
    • A61K8/30Cosmetics or similar toiletry preparations characterised by the composition containing organic compounds
    • A61K8/33Cosmetics or similar toiletry preparations characterised by the composition containing organic compounds containing oxygen
    • A61K8/35Ketones, e.g. benzophenone
    • AHUMAN NECESSITIES
    • A61MEDICAL OR VETERINARY SCIENCE; HYGIENE
    • A61KPREPARATIONS FOR MEDICAL, DENTAL OR TOILETRY PURPOSES
    • A61K8/00Cosmetics or similar toiletry preparations
    • A61K8/18Cosmetics or similar toiletry preparations characterised by the composition
    • A61K8/72Cosmetics or similar toiletry preparations characterised by the composition containing organic macromolecular compounds
    • A61K8/81Cosmetics or similar toiletry preparations characterised by the composition containing organic macromolecular compounds obtained by reactions involving only carbon-to-carbon unsaturated bonds
    • AHUMAN NECESSITIES
    • A61MEDICAL OR VETERINARY SCIENCE; HYGIENE
    • A61KPREPARATIONS FOR MEDICAL, DENTAL OR TOILETRY PURPOSES
    • A61K8/00Cosmetics or similar toiletry preparations
    • A61K8/18Cosmetics or similar toiletry preparations characterised by the composition
    • A61K8/72Cosmetics or similar toiletry preparations characterised by the composition containing organic macromolecular compounds
    • A61K8/81Cosmetics or similar toiletry preparations characterised by the composition containing organic macromolecular compounds obtained by reactions involving only carbon-to-carbon unsaturated bonds
    • A61K8/8129Compositions of homopolymers or copolymers of compounds having one or more unsaturated aliphatic radicals, each having only one carbon-to-carbon double bond, and at least one being terminated by an alcohol, ether, aldehydo, ketonic, acetal or ketal radical; Compositions of hydrolysed polymers or esters of unsaturated alcohols with saturated carboxylic acids; Compositions of derivatives of such polymers, e.g. polyvinylmethylether
    • AHUMAN NECESSITIES
    • A61MEDICAL OR VETERINARY SCIENCE; HYGIENE
    • A61KPREPARATIONS FOR MEDICAL, DENTAL OR TOILETRY PURPOSES
    • A61K8/00Cosmetics or similar toiletry preparations
    • A61K8/18Cosmetics or similar toiletry preparations characterised by the composition
    • A61K8/72Cosmetics or similar toiletry preparations characterised by the composition containing organic macromolecular compounds
    • A61K8/81Cosmetics or similar toiletry preparations characterised by the composition containing organic macromolecular compounds obtained by reactions involving only carbon-to-carbon unsaturated bonds
    • A61K8/8164Compositions of homopolymers or copolymers of compounds having one or more unsaturated aliphatic radicals, each having only one carbon-to-carbon double bond, and at least one being terminated by a carboxyl radical, and containing at least one other carboxyl radical in the molecule, or of salts, anhydrides, esters, amides, imides or nitriles thereof; Compositions of derivatives of such polymers, e.g. poly (methyl vinyl ether-co-maleic anhydride)
    • AHUMAN NECESSITIES
    • A61MEDICAL OR VETERINARY SCIENCE; HYGIENE
    • A61KPREPARATIONS FOR MEDICAL, DENTAL OR TOILETRY PURPOSES
    • A61K8/00Cosmetics or similar toiletry preparations
    • A61K8/18Cosmetics or similar toiletry preparations characterised by the composition
    • A61K8/72Cosmetics or similar toiletry preparations characterised by the composition containing organic macromolecular compounds
    • A61K8/84Cosmetics or similar toiletry preparations characterised by the composition containing organic macromolecular compounds obtained by reactions otherwise than those involving only carbon-carbon unsaturated bonds
    • A61K8/87Polyurethanes
    • AHUMAN NECESSITIES
    • A61MEDICAL OR VETERINARY SCIENCE; HYGIENE
    • A61QSPECIFIC USE OF COSMETICS OR SIMILAR TOILETRY PREPARATIONS
    • A61Q1/00Make-up preparations; Body powders; Preparations for removing make-up
    • A61Q1/02Preparations containing skin colorants, e.g. pigments
    • AHUMAN NECESSITIES
    • A61MEDICAL OR VETERINARY SCIENCE; HYGIENE
    • A61QSPECIFIC USE OF COSMETICS OR SIMILAR TOILETRY PREPARATIONS
    • A61Q1/00Make-up preparations; Body powders; Preparations for removing make-up
    • A61Q1/12Face or body powders for grooming, adorning or absorbing
    • AHUMAN NECESSITIES
    • A61MEDICAL OR VETERINARY SCIENCE; HYGIENE
    • A61QSPECIFIC USE OF COSMETICS OR SIMILAR TOILETRY PREPARATIONS
    • A61Q17/00Barrier preparations; Preparations brought into direct contact with the skin for affording protection against external influences, e.g. sunlight, X-rays or other harmful rays, corrosive materials, bacteria or insect stings
    • A61Q17/04Topical preparations for affording protection against sunlight or other radiation; Topical sun tanning preparations
    • AHUMAN NECESSITIES
    • A61MEDICAL OR VETERINARY SCIENCE; HYGIENE
    • A61QSPECIFIC USE OF COSMETICS OR SIMILAR TOILETRY PREPARATIONS
    • A61Q19/00Preparations for care of the skin
    • BPERFORMING OPERATIONS; TRANSPORTING
    • B05SPRAYING OR ATOMISING IN GENERAL; APPLYING FLUENT MATERIALS TO SURFACES, IN GENERAL
    • B05DPROCESSES FOR APPLYING FLUENT MATERIALS TO SURFACES, IN GENERAL
    • B05D1/00Processes for applying liquids or other fluent materials
    • B05D1/02Processes for applying liquids or other fluent materials performed by spraying
    • B05D1/04Processes for applying liquids or other fluent materials performed by spraying involving the use of an electrostatic field
    • AHUMAN NECESSITIES
    • A61MEDICAL OR VETERINARY SCIENCE; HYGIENE
    • A61KPREPARATIONS FOR MEDICAL, DENTAL OR TOILETRY PURPOSES
    • A61K2800/00Properties of cosmetic compositions or active ingredients thereof or formulation aids used therein and process related aspects
    • A61K2800/40Chemical, physico-chemical or functional or structural properties of particular ingredients
    • A61K2800/42Colour properties
    • A61K2800/43Pigments; Dyes
    • AHUMAN NECESSITIES
    • A61MEDICAL OR VETERINARY SCIENCE; HYGIENE
    • A61KPREPARATIONS FOR MEDICAL, DENTAL OR TOILETRY PURPOSES
    • A61K2800/00Properties of cosmetic compositions or active ingredients thereof or formulation aids used therein and process related aspects
    • A61K2800/80Process related aspects concerning the preparation of the cosmetic composition or the storage or application thereof
    • A61K2800/805Corresponding aspects not provided for by any of codes A61K2800/81 - A61K2800/95
    • AHUMAN NECESSITIES
    • A61MEDICAL OR VETERINARY SCIENCE; HYGIENE
    • A61KPREPARATIONS FOR MEDICAL, DENTAL OR TOILETRY PURPOSES
    • A61K2800/00Properties of cosmetic compositions or active ingredients thereof or formulation aids used therein and process related aspects
    • A61K2800/80Process related aspects concerning the preparation of the cosmetic composition or the storage or application thereof
    • A61K2800/87Application Devices; Containers; Packaging
    • AHUMAN NECESSITIES
    • A61MEDICAL OR VETERINARY SCIENCE; HYGIENE
    • A61KPREPARATIONS FOR MEDICAL, DENTAL OR TOILETRY PURPOSES
    • A61K2800/00Properties of cosmetic compositions or active ingredients thereof or formulation aids used therein and process related aspects
    • A61K2800/80Process related aspects concerning the preparation of the cosmetic composition or the storage or application thereof
    • A61K2800/88Two- or multipart kits
    • A61K2800/884Sequential application
    • AHUMAN NECESSITIES
    • A61MEDICAL OR VETERINARY SCIENCE; HYGIENE
    • A61KPREPARATIONS FOR MEDICAL, DENTAL OR TOILETRY PURPOSES
    • A61K2800/00Properties of cosmetic compositions or active ingredients thereof or formulation aids used therein and process related aspects
    • A61K2800/80Process related aspects concerning the preparation of the cosmetic composition or the storage or application thereof
    • A61K2800/95Involves in-situ formation or cross-linking of polymers

Definitions

  • the present invention relates to a method for producing a cosmetic film on the skin.
  • Patent Document 1 describes a method for treating skin including electrostatic spraying of a composition onto the skin.
  • the composition used in this method includes a liquid insulating material, a conductive material, a particulate powder material, and a thickener.
  • cosmetics and skin care compositions containing pigments are typically used.
  • a cosmetic foundation is used as a composition. That is, the invention described in Patent Document 1 mainly assumes that the cosmetic foundation is made by electrostatic spraying for cosmetic purposes.
  • Patent Document 2 describes a disposable cartridge for use in a cosmetic electrostatic spray device.
  • This electrostatic spray device is a hand-held self-contained device.
  • This electrostatic spray device is used to spray a cosmetic foundation in the same manner as in Patent Document 1 described above.
  • the present invention comprises A) electrostatic spraying the composition containing component (a) and component (b) directly onto the skin to form a coating on the skin surface; And B) a step of applying a cosmetic containing powder to the formed coating, and a method for producing a cosmetic coating on the skin.
  • A one or more volatile substances selected from water, alcohol and ketone,
  • B A polymer having a film-forming ability.
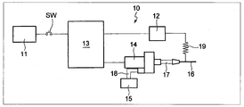
  • FIG. 1 is a schematic view showing the configuration of an electrostatic spray apparatus suitably used in the present invention.
  • FIG. 2 is a schematic diagram illustrating a state where an electrostatic spray method is performed using an electrostatic spray apparatus.
  • a cosmetic film formed by the means described in Patent Documents 1 and 2 also requires the use of a cleansing agent or the like in order to remove cosmetics such as a foundation. Therefore, the present invention provides a means for forming a cosmetic film that can remove cosmetics without using a cleansing agent or the like.
  • the inventor has formed a film on the skin surface by directly spraying a composition containing a specific component directly onto the skin, and then a cosmetic containing powder on the film. If applied, the powder cosmetics are less likely to sway over time than the powder cosmetics alone, and a cosmetic film with good makeup sustainability is obtained, and a cleansing agent is not used.
  • the present inventors have found that cosmetics can be easily removed simply by peeling with a finger.
  • the cosmetic coating obtained by the method of the present invention is that the coating formed by electrostatic spraying masks the surface of the bare skin, so that the powder cosmetic passes over time compared to the case of using the powder cosmetic alone. Even so, it is difficult to sway and has excellent makeup sustainability.
  • the cosmetic film can be easily and easily peeled off with a finger without using a cleansing agent. it can.
  • the method for producing a decorative coating according to the present invention is characterized by performing step A) and then step B). That is, first, a step of forming a film on the skin surface by electrostatically spraying directly on the skin a composition containing A) component (a) and component (b) (hereinafter sometimes referred to as a spraying composition) (Ste A)) is performed.
  • B A polymer having a film-forming ability.
  • the volatile substance of component (a) is a substance that is volatile in the liquid state.
  • the component (a) is discharged from the tip of the nozzle toward the skin after the spray composition placed in an electric field is sufficiently charged, and the component (a) evaporates.
  • the charge density of the spraying composition becomes excessive, and the component (a) further evaporates while being further refined by Coulomb repulsion, so that a dry film is finally formed on the skin.
  • the vapor pressure of the volatile substance is preferably 0.01 kPa or more and 106.66 kPa or less, more preferably 0.13 kPa or more and 66.66 kPa or less at 20 ° C. It is still more preferably 67 kPa or more and 40.00 kPa or less, and further preferably 1.33 kPa or more and 40.00 kPa or less.
  • a monovalent chain aliphatic alcohol for example, a monovalent chain aliphatic alcohol, a monovalent cyclic aliphatic alcohol, or a monovalent aromatic alcohol is preferably used.
  • the monovalent chain aliphatic alcohol is C 1 -C 6 alcohol
  • the monovalent cyclic aliphatic alcohol is C 4 -C 6 cyclic alcohol
  • the monovalent aromatic alcohol is benzyl alcohol, phenyl Examples include ethyl alcohol. Specific examples thereof include ethanol, isopropyl alcohol, butyl alcohol, phenylethyl alcohol, n-propanol, n-pentanol and the like. These alcohols can use 1 type, or 2 or more types chosen from these.
  • ketone examples include di-C 1 -C 4 alkyl ketones such as acetone, methyl ethyl ketone, and methyl isobutyl ketone. These ketones can be used alone or in combination of two or more.
  • the volatile substance of component (a) is more preferably one or more selected from ethanol, isopropyl alcohol, butyl alcohol and water, more preferably one or more selected from ethanol and butyl alcohol. And more preferably a volatile material containing at least ethanol.
  • the content of the component (a) in the spray composition is preferably 30% by mass or more, more preferably 55% by mass or more, and further preferably 60% by mass or more. Moreover, it is preferable that it is 98 mass% or less, it is still more preferable that it is 96 mass% or less, and it is still more preferable that it is 94 mass% or less.
  • the content of the component (a) in the spray composition is preferably 30% by mass to 98% by mass, more preferably 55% by mass to 96% by mass, and 60% by mass to 94% by mass. More preferably, it is as follows. By containing the component (a) in the spray composition at this ratio, the spray composition can be sufficiently volatilized when the electrostatic spray method is performed.
  • ethanol is preferably 50% by mass or more, more preferably 65% by mass or more, and still more preferably 80% by mass or more based on the total amount of the volatile substance of component (a). Moreover, it is preferable that it is 100 mass% or less. Ethanol is preferably 50% by mass or more and 100% by mass or less, more preferably 65% by mass or more and 100% by mass or less, and more preferably 80% by mass or more and 100% by mass or less with respect to the total amount of the volatile substance of component (a). More preferably, it is at most mass%.
  • the polymer having film-forming ability as the component (b) is generally a substance that can be dissolved in the volatile material of the component (a).
  • dissolving means being in a dispersed state at 20 ° C., and means that the dispersed state is a visually uniform state, preferably a visually transparent or translucent state.
  • polymers having a film-forming ability are roughly classified into water-soluble polymers and water-insoluble polymers.
  • water-soluble polymer means that 1 g of a polymer is weighed in an environment of 1 atm and 23 ° C. and then immersed in 10 g of ion-exchanged water. The thing which has the property which 5g or more melt
  • water-insoluble polymer means that 1 g of a polymer is weighed in an environment of 1 atm and 23 ° C. and then immersed in 10 g of ion-exchanged water. .5g or more has the property of not dissolving.
  • water-soluble polymer having a film-forming ability examples include, for example, pullulan, hyaluronic acid, chondroitin sulfate, poly- ⁇ -glutamic acid, modified corn starch, ⁇ -glucan, gluco-oligosaccharide, heparin, keratosulfuric mucopolysaccharide, cellulose, pectin, etc.
  • Xylan lignin, glucomannan, galacturonic acid, psyllium seed gum, tamarind seed gum, gum arabic, tragacanth gum, soybean water-soluble polysaccharides, alginic acid, carrageenan, laminaran, agar (agarose), fucoidan, methylcellulose, hydroxypropylcellulose, hydroxypropyl Natural polymers such as methylcellulose, partially saponified polyvinyl alcohol (when not used in combination with a crosslinking agent), low saponified polyvinyl alcohol, polyvinyl pyrrolidone (PVP), polyethylene Side, and synthetic polymers such as sodium polyacrylate and the like.
  • PVP polyvinyl pyrrolidone
  • water-soluble polymers can be used alone or in combination of two or more.
  • polyethylene oxide is used as the water-soluble polymer, the number average molecular weight is preferably 50,000 or more and 3 million or less, and more preferably 100,000 or more and 2.5 million or less.
  • examples of the water-insoluble polymer having film-forming ability include, for example, fully saponified polyvinyl alcohol that can be insolubilized after film formation, partially saponified polyvinyl alcohol that can be crosslinked after film formation by using in combination with a crosslinking agent, and poly (N-propylene).
  • Noylethyleneimine graft-dimethylsiloxane / ⁇ -aminopropylmethylsiloxane copolymer and other oxazoline-modified silicones, polyvinyl acetal diethylaminoacetate, zein (a major component of corn protein), polyester, polylactic acid (PLA), polyacrylonitrile resin, Acrylic resin such as polymethacrylic acid resin, polystyrene resin, polyvinyl butyral resin, polyethylene terephthalate resin, polybutylene terephthalate resin, polyurethane resin, polyamide resin , Polyimide resins, polyamide-imide resins. These water-insoluble polymers can be used alone or in combination of two or more.
  • water-insoluble polymers fully saponified polyvinyl alcohol that can be insolubilized after film formation, partially saponified polyvinyl alcohol that can be crosslinked after film formation by using in combination with a crosslinking agent, polyvinyl butyral resin, polyurethane resin, poly (N-propanoyl) Ethyleneimine) Graft-dimethylsiloxane / ⁇ -aminopropylmethylsiloxane copolymer and other oxazoline-modified silicones, polyvinyl acetal diethylaminoacetate and one or more selected from twein are preferably used, polybutyral resin and polyurethane resin It is more preferable to use one or more selected from
  • the content of the component (b) in the spray composition is preferably 2% by mass or more, more preferably 4% by mass or more, and further preferably 6% by mass or more. Further, it is preferably 50% by mass or less, more preferably 45% by mass or less, and further preferably 40% by mass or less.
  • the content of the component (b) in the spray composition is preferably 2% by mass or more and 50% by mass or less, more preferably 4% by mass or more and 45% by mass or less, and more preferably 6% by mass or more and 40% by mass. More preferably, it is as follows.
  • the component (b) in the spray composition By blending the component (b) in the spray composition at this ratio, it is made of fiber deposits, masks the surface of the bare skin, and even if the cosmetics containing the powder have passed over time, it is difficult to spill. Thus, it is possible to successfully form a film excellent in makeup sustainability.
  • the ratio ((a) / (b)) of the content of component (a) and component (b) in the spray composition is sufficient to volatilize component (a) when performing electrostatic spraying. From a viewpoint which can do, 0.5 or more and 40 or less are preferred, 1 or more and 30 or less are more preferred, and 2 or more and 25 or less are still more preferred. Moreover, the ratio ((a) / (b)) of the content of ethanol and component (b) in the spray composition can sufficiently volatilize component (a) when performing the electrostatic spray method. From a viewpoint, 0.5 or more and 40 or less are preferable, 1 or more and 30 or less are more preferable, and 2 or more and 25 or less are more preferable.
  • glycol can be contained in the spray composition.
  • examples of the glycol include ethylene glycol, propylene glycol, butylene glycol, diethylene glycol, dipropylene glycol, and polypropylene glycol. From the viewpoint of sufficiently volatilizing the component (a) when performing the electrostatic spraying method, it is preferably 10% by mass or less, more preferably 3% by mass or less, and preferably 1% by mass or less in the spray composition. It is preferable that it does not contain substantially.
  • the spray composition can contain powder.
  • the powder include coloring pigments / extreme pigments, pearl pigments, and organic powders.
  • the content for spraying is preferably 5% by mass or less, more preferably 3% by mass or less, and preferably 1% by mass or less, and preferably not substantially contained.
  • the spray composition may contain only the component (a) and the component (b) described above, or may contain other components in addition to the component (a) and the component (b). Good.
  • examples of other ingredients include oils such as dilauroyl glutamate (phytosteryl / octyldodecyl), surfactants, UV protection agents, fragrances, repellents, antioxidants, stabilizers, antiseptics, antiperspirants, various vitamins Etc.
  • each of these agents is not limited to the use as each agent, and other uses, for example, an antiperspirant can be used as a fragrance according to the purpose. Or it can be used as what uses as an antiperspirant and a fragrance
  • the content of the other components is preferably 0.1% by mass or more and 30% by mass or less, and 0.5% by mass or more and 20% by mass or less. More preferably it is.
  • the spray composition is directly sprayed onto the skin to form a film on the skin surface.
  • a spray composition having a viscosity of preferably 1 mPa ⁇ s or more, more preferably 10 mPa ⁇ s or more, and further preferably 50 mPa ⁇ s or more at 25 ° C. is used. Further, at 25 ° C., the viscosity is preferably 5000 mPa ⁇ s or less, more preferably 2000 mPa ⁇ s or less, and still more preferably 1500 mPa ⁇ s or less.
  • the viscosity of the spray composition is preferably 1 mPa ⁇ s or more and 5000 mPa ⁇ s or less, more preferably 10 mPa ⁇ s or more and 2000 mPa ⁇ s or less, and further preferably 50 mPa ⁇ s or more and 1500 mPa ⁇ s or less at 25 ° C. It is.
  • a spray composition having a viscosity in this range a coating, particularly a porous coating composed of a fiber deposit, can be successfully formed by electrostatic spraying.
  • the porous coating is formed from the viewpoints of improving the prevention of the skin from stuffiness, improving the adhesion of the coating to the skin, and easily and beautifully when removing the coating from the skin.
  • the viscosity of the spray composition is measured at 25 ° C. using an E-type viscometer.
  • an E-type viscometer manufactured by Tokyo Keiki Co., Ltd. can be used as the E-type viscometer.
  • the rotor No. 43 can be used.
  • FIG. 1 is a schematic diagram showing the configuration of an electrostatic spray apparatus that is preferably used in the present invention.
  • An electrostatic spray apparatus 10 shown in FIG. 1 includes a low voltage power supply 11.
  • the low voltage power supply 11 can generate a voltage of several volts to several tens of volts.
  • the low voltage power supply 11 is preferably composed of one or two or more batteries. Further, by using a battery as the low voltage power supply 11, there is an advantage that replacement can be easily performed as necessary. Instead of the battery, an AC adapter or the like can be used as the low voltage power supply 11.
  • the electrostatic spray device 10 also includes a high voltage power supply 12.
  • the high voltage power supply 12 is connected to the low voltage power supply 11 and includes an electronic circuit (not shown) that boosts the voltage generated by the low voltage power supply 11 to a high voltage.
  • the step-up electronic circuit is generally composed of a transformer, a capacitor, a semiconductor element, and the like.
  • the electrostatic spray device 10 further includes an auxiliary electric circuit 13.
  • the auxiliary electric circuit 13 is interposed between the low voltage power supply 11 and the high voltage power supply 12 described above, and has a function of adjusting the voltage of the low voltage power supply 11 and causing the high voltage power supply 12 to operate stably. Further, the auxiliary electric circuit 13 has a function of controlling the rotational speed of a motor provided in the micro gear pump 14 described later. By controlling the number of rotations of the motor, the amount of the spray composition supplied from the spray composition container 15 to be described later to the micro gear pump 14 is controlled.
  • a switch SW is attached between the auxiliary electric circuit 13 and the low voltage power source 11, and the electrostatic spray device 10 can be operated / stopped by turning on / off the switch SW.
  • the electrostatic spray device 10 further includes a nozzle 16.
  • the nozzle 16 is made of various conductors including metals and non-conductors such as plastic, rubber, and ceramic, and has a shape that allows the spray composition to be discharged from its tip.
  • a minute space through which the spraying composition flows is formed along the longitudinal direction of the nozzle 16.
  • the size of the cross section of the minute space is preferably 100 ⁇ m or more and 1000 ⁇ m or less in terms of diameter.
  • the nozzle 16 communicates with the micro gear pump 14 through a pipe line 17.
  • the conduit 17 may be a conductor or a non-conductor.
  • the nozzle 16 is electrically connected to the high voltage power supply 12. As a result, a high voltage can be applied to the nozzle 16.
  • the nozzle 16 and the high voltage power supply 12 are electrically connected via the current limiting resistor 19 in order to prevent an excessive current from flowing when the human body directly touches the nozzle 16.
  • the micro gear pump 14 that communicates with the nozzle 16 via the pipe line 17 functions as a supply device that supplies the spray composition contained in the container 15 to the nozzle 16.
  • the micro gear pump 14 operates by receiving power from the low voltage power source 11. Further, the micro gear pump 14 is configured to supply a predetermined amount of the spray composition to the nozzle 16 under the control of the auxiliary electric circuit 13.
  • the container 15 is connected to the micro gear pump 14 through a flexible pipe 18.
  • the container 15 contains a spraying composition.
  • the container 15 is preferably in a cartridge-type replaceable form.
  • FIG. 2 shows a handy type electrostatic spray apparatus 10 having a size that can be held with one hand.
  • the electrostatic spray device 10 shown in the figure all members in the configuration diagram shown in FIG. 1 are accommodated in a cylindrical housing 20.
  • a nozzle (not shown) is disposed at one end 10 a in the longitudinal direction of the housing 20.
  • the nozzle is arranged in the casing 20 so that the blowing direction of the composition coincides with the longitudinal direction of the casing 20 and is convex toward the skin side that is the film forming target.
  • FIG. 2 shows a state where one end 10a of the electrostatic spray device 10 is directed to the inner side of the user's forearm. Under this state, the apparatus 10 is turned on to perform the electrostatic spray method. When the apparatus 10 is turned on, an electric field is generated between the nozzle and the skin. In the embodiment shown in FIG. 2, a positive high voltage is applied to the nozzle and the skin becomes the negative electrode.
  • the spray composition at the tip of the nozzle is polarized by electrostatic induction so that the tip becomes a cone shape, and droplets of the spray composition charged from the tip of the cone are charged. Are discharged into the air along the electric field toward the skin.
  • component (a) which is a solvent, evaporates from the spray composition charged and discharged into space, the charge density on the surface of the spray composition becomes excessive and spreads into the space while repeating miniaturization by Coulomb repulsion. Reach the skin.
  • the viscosity of the spray composition the sprayed composition can reach the skin in the form of droplets.
  • the component (a) of the volatile substance that is a solvent is volatilized from the composition, and a polymer having a film-forming ability that is a solute is solidified and stretched and deformed by a potential difference.
  • a polymer having a film-forming ability that is a solute is solidified and stretched and deformed by a potential difference.
  • fibers and deposit them are formed on the surface of the skin. For example, increasing the viscosity of the spray composition tends to deposit the composition on the surface of the skin in the form of fibers. As a result, a film composed of fiber deposits is formed on the surface of the skin.
  • a film made of fiber deposits can also be formed by adjusting the distance between the nozzle and the skin and the voltage applied to the nozzle.
  • the electrostatic spray method a high potential difference is generated between the skin, which is a film formation target, and the nozzle.
  • the impedance is very large, the current flowing through the human body is extremely small.
  • the present inventor has confirmed that the current flowing through the human body during the electrostatic spray method is several orders of magnitude smaller than the current flowing through the human body due to static electricity generated in normal life.
  • the thickness of the fiber is preferably 10 nm or more, and more preferably 50 nm or more, when expressed in terms of a circle equivalent diameter. Moreover, it is preferable that it is 3000 nm or less, and it is still more preferable that it is 1000 nm or less.
  • the thickness of the fiber is observed by, for example, scanning electron microscope (SEM) observation by magnifying the fiber 10,000 times, and removing defects (fiber clumps, fiber intersections, droplets) from the two-dimensional image, It can be measured by selecting 10 fibers arbitrarily, drawing a line perpendicular to the longitudinal direction of the fiber, and directly reading the fiber diameter.
  • SEM scanning electron microscope
  • the above-mentioned fibers are continuous fibers having an infinite length on the principle of production, but preferably have a length at least 100 times the thickness of the fiber.
  • a fiber having a length of 100 times or more the thickness of the fiber is defined as “continuous fiber”.
  • the film manufactured by the electrostatic spray method is a porous discontinuous film made of a continuous fiber deposit.
  • the coating in such a form has very soft characteristics, and even when shearing force is applied to it, it does not easily break apart, and can follow the movement of the body. There is an advantage of being excellent.
  • the coating can be easily peeled off.
  • the continuous film having no pores is not easily peeled off and has very low sweat diffusibility, so that the skin is easily stuffy.
  • the spray composition in a fibrous form reaches the skin in a charged state.
  • the fibers adhere to the skin by electrostatic force. Since fine irregularities such as texture are formed on the surface of the skin, the fibers are more closely adhered to the surface of the skin in combination with the anchor effect due to the irregularities.
  • electrostatic spraying is completed in this way, the electrostatic sprayer 10 is turned off. As a result, the electric field between the nozzle and the skin disappears, and the electric charge is fixed on the surface of the skin. As a result, the adhesion of the film is further developed.
  • porous coating made of a fiber deposit as a coating is not limited to this, and a continuous coating without pores may be formed.
  • a porous film having a form other than the deposit for example, a porous film in which a plurality of through holes are irregularly or regularly formed in a continuous film, that is, a discontinuous film may be formed.
  • a film having an arbitrary shape can be formed by controlling the viscosity of the spray composition, the distance between the nozzle and the skin, the voltage applied to the nozzle, and the like.
  • the distance between the nozzle and the skin depends on the voltage applied to the nozzle, but is preferably 50 mm or more and 150 mm or less in order to successfully form the coating.
  • the distance between the nozzle and the skin can be measured by a generally used non-contact sensor or the like.
  • the basis weight of the coating is preferably 0.1 g / m 2 or more, and preferably 1 g / m 2 or more. Is more preferable. Moreover, it is preferable that it is 30 g / m ⁇ 2 > or less, and it is still more preferable that it is 20 g / m ⁇ 2 > or less.
  • the basis weight of the coating is preferably 0.1 g / m 2 or more 30 g / m 2 or less, further preferably 1 g / m 2 or more 20 g / m 2 or less.
  • the electrostatic spraying process in which the composition is directly sprayed on the skin to form a film means a process in which the film is formed by electrostatic spraying on the skin.
  • the step of electrostatically spraying the composition to a place other than the skin to produce a sheet made of fibers and applying the sheet to the skin is different from the electrostatic spraying step.
  • Step B) is a step of applying a cosmetic containing powder to the coating formed in step A) by means other than electrostatic spraying.
  • Examples of the powder used for the cosmetic in Step B) include a color pigment, an extender pigment, a pearl pigment, and an organic powder.
  • Examples of the color pigment include inorganic color pigments, organic color pigments, and organic dyes, and one or more of these can be used.
  • inorganic pigments include bengara, iron hydroxide, iron titanate, yellow iron oxide, black iron oxide, carbon black, bitumen, ultramarine, bituminous titanium oxide, black titanium oxide, titanium / titanium oxide sintered , Inorganic violet pigments such as manganese violet, cobalt violet, chromium oxide, chromium hydroxide, cobalt oxide, cobalt titanate; titanium oxide, zinc oxide, calamine, zirconium oxide, magnesium oxide, cerium oxide, aluminum oxide, composites of these Inorganic white pigments such as body.
  • Inorganic violet pigments such as manganese violet, cobalt violet, chromium oxide, chromium hydroxide, cobalt oxide, cobalt titanate
  • At least one or more selected from iron oxide, titanium oxide and zinc oxide are preferable, and one or more selected from
  • Red No. 3 Red No. 102, Red No. 104, Red No. 106, Red No. 201, Red No. 202, Red No. 204, Red No. 205, Red No. 220, Red No. 226, Red 227, Red 228, Red 230, Red 401, Red 405, Red 505, Orange 203, Orange 204, Orange 205, Yellow 4, Yellow 5, Yellow 401, Blue 1 And organic tar pigments such as Blue No. 404; and organic dyes such as ⁇ -carotene, caramel and paprika dyes.
  • covered with polymers, such as a cellulose and polymethacrylic acid ester, etc. are mentioned. Of these, at least Red No. 102 is preferably included.
  • the extender pigments include barium sulfate, calcium sulfate, magnesium sulfate, magnesium carbonate, calcium carbonate, talc, mica, kaolin, sericite, silicic acid, anhydrous silicic acid, aluminum silicate, magnesium silicate, aluminum magnesium silicate, silica Calcium oxide, barium silicate, strontium silicate, metal tungstate, hydroxyapatite, vermiculite, clay, bentonite, montmorillonite, hectorite, smectite, zeolite, ceramic powder, dicalcium phosphate, alumina, silica, aluminum hydroxide, nitriding Examples thereof include boron, synthetic mica, synthetic sericite, metal soap, and barium sulfate-treated mica. One or more of these can be used. Of these, barium sulfate, calcium carbonate, mica, silicic anhydride, talc, boron nitride, and synthetic mica are preferably included.
  • Pearl pigments include fish scale foil, titanium oxide-coated mica (titanium mica), bismuth oxychloride, titanium oxide-coated bismuth oxychloride, titanium oxide-coated talc, titanium oxide-coated colored mica, and titanium oxide-iron oxide coating Mica, fine particle titanium oxide coated mica titanium, fine particle zinc oxide coated mica titanium, organic pigment treated mica titanium, low order titanium oxide coated mica, titanium oxide coated synthetic mica, titanium oxide coated plate silica, hollow plate titanium oxide, iron oxide Coated mica, plate-like iron oxide (MIO), aluminum flake, stainless steel flake, titanium oxide-coated plate-like alumina, glass flake, titanium oxide-coated glass flake, pearl shell, gold foil, gold-deposited resin film, metal-deposited resin film, etc. It is done. One or more of these can be used.
  • Organic powders include silicone rubber powder, silicone resin coated silicone rubber powder, polymethylsilsesquioxane, polyamide powder, nylon powder, polyester powder, polypropylene powder, polystyrene powder, polyurethane powder, vinyl resin powder, urea resin Powder, phenol resin powder, fluororesin powder, silicon resin powder, acrylic resin powder, melamine resin powder, polycarbonate resin, divinylbenzene / styrene copolymer, silk powder, wool powder, cellulose powder, long chain metal alkyl phosphate, N-mono long chain alkyl acyl basic amino acids, complexes thereof and the like. One or more of these can be used. Of these, cellulose powder, silicone rubber powder, silicone resin-coated silicone rubber powder, polymethylsilsesquioxane, acrylic resin powder, and nylon powder are preferably included.
  • any of the powders used in the present invention can be used as they are, and those obtained by hydrophobizing one or more of these can also be used.
  • the hydrophobizing treatment is not limited as long as it is a treatment applied to normal cosmetic powders, such as fluorine compounds, silicone compounds, metal soaps, amino acid compounds, lecithin, alkylsilanes, oil agents, organic titanates, etc.
  • the surface treatment agent may be used for dry treatment, wet treatment, or the like.
  • the surface treatment agent include fluorine compounds such as perfluoropolyether, perfluoroalkyl phosphate ester, perfluoroalkylalkoxysilane, and fluorine-modified silicone; dimethylpolysiloxane, methylhydrogenpolysiloxane, cyclic silicone, piece Silicone compounds such as terminal or both-end trialkoxy group-modified organopolysiloxane, cross-linked silicone, silicone resin, fluorine-modified silicone resin, acrylic-modified silicone; aluminum stearate, aluminum myristate, zinc stearate, magnesium stearate, etc.
  • fluorine compounds such as perfluoropolyether, perfluoroalkyl phosphate ester, perfluoroalkylalkoxysilane, and fluorine-modified silicone
  • dimethylpolysiloxane methylhydrogenpolysiloxane
  • cyclic silicone piece Silicone compounds such as terminal or both-end trialkoxy group-
  • Metal soap amino acid compounds such as proline, hydroxyproline, alanine, glycine, sarcosine, glutamic acid, aspartic acid, lysine and derivatives thereof; lecithin, Attached lecithin; alkyl silanes such as methyltrimethoxysilane, ethyltrimethoxysilane, hexyltrimethoxysilane, octyltrimethoxysilane, octyltriethoxysilane; oil agents such as polyisobutylene, wax, fats and oils; organics such as isopropyl titanium triisostearate Examples include titanate.
  • the powder used in the present invention may be one obtained by hydrophilizing one or more of these.
  • the hydrophilic treatment is not limited as long as it is a treatment applied to a normal cosmetic powder.
  • Plant polymers such as locust bean gum; Microbial polymers such as xanthan gum, dextran, succinoglucan and pullulan; Animal polymers such as collagen, casein, albumin, deoxyribonucleic acid (DNA) and salts thereof; carboxymethyl starch , Starch polymers such as methylhydroxypropyl starch; methylcellulose, ethylcellulose, methylhydroxypropylcellulose, carboxymethylcellulose, hydroxymethylcellulose Cellulose polymers such as hydroxy
  • the powder if it is a powder usually used in cosmetics, the shape is spherical, plate-like, needle-like, indefinite, etc., the particle size is fumes, fine particles, pigment grade, etc., porous, nonporous The thing of particle structure etc. can be used.
  • the average particle diameter of the powder is preferably 0.001 ⁇ m or more and 200 ⁇ m or less, preferably 0.01 ⁇ m or more and 50 ⁇ m or less from the viewpoint of evenly adhering to the skin dermis / skin / pores and giving a natural cosmetic feel. More preferably, it is 0.02 to 20 ⁇ m, more preferably 0.05 to 10 ⁇ m.
  • the average particle diameter of the powder is measured by an electron microscope observation and a particle size distribution measuring machine by a laser diffraction / scattering method.
  • the laser diffraction / scattering method measurement is performed with a laser diffraction / scattering particle size distribution analyzer (for example, LMS-350, manufactured by Seishin Enterprise Co., Ltd.) using ethanol as a dispersion medium.
  • a laser diffraction / scattering particle size distribution analyzer for example, LMS-350, manufactured by Seishin Enterprise Co., Ltd.
  • the average particle size and content of component (c) mean the average particle size and mass including the hydrophobized or hydrophilized agent.
  • 1 type or 2 types or more can be used for powder, and although content changes with forms of cosmetics, 1 mass% or more is preferable in cosmetics from a viewpoint of a finish, and 3 mass% or more is preferable. More preferably, 5 mass% or more is further preferable, 99 mass% or less is preferable, 95 mass% or less is more preferable, and 90 mass% or less is more preferable.
  • the content of the powder is preferably 1% by mass or more and 99% by mass or less, more preferably 3% by mass or more and 95% by mass or less, and further preferably 5% by mass or more and 90% by mass or less in the cosmetic.
  • the mass ratio of the colored pigment to the total powder [colored pigment / component (c)] is 0. From the viewpoint that the cosmetic material containing the powder is not swayed and has excellent makeup sustainability even if time passes. 2 or more is preferable, 0.3 or more is more preferable, 0.4 or more is further preferable, and 1.0 or less is preferable.
  • the type of cosmetic used in step B) is not particularly limited as long as it is a powder-containing cosmetic, and a makeup base, foundation, concealer, blusher, eyeshadow, mascara, eyeliner, eyebrow, overcoat agent, lipstick, etc. It can be applied as UV protection cosmetics such as sunscreen milky lotion and sunscreen cream. Of these, makeup bases, foundations, concealers, sunscreen emulsions, and sunscreen creams are more preferred.
  • the form of the cosmetic is not particularly limited, and any of powder cosmetics, solid powder cosmetics, liquid cosmetics, oily cosmetics, emulsified cosmetics, and oily solid cosmetics may be used.
  • Ingredients other than the powder contained in the cosmetic used in Step B) include oils (including liquid oils and solid oils), emulsifiers, water-soluble polymers, fragrances, repellents, antioxidants, stabilizers, Examples include antiseptics, thickeners, pH adjusters, blood circulation promoters, various vitamins, cooling agents, antiperspirants, bactericides, skin activators, and moisturizers.
  • the application of the cosmetic material in step B) is a means other than electrostatic spraying and may be performed by a normal application means according to the type of cosmetic material.
  • the cosmetic material may be spread and pressed using fingers or palms. Apply, spread using a special tool, or apply by holding down.
  • a step of forming a film by electrostatic spraying the composition containing the components (a) and (b) on the decorative film (process C)) is performed. Even without using a cleansing agent, you can easily peel off the makeup film simply by peeling with your finger, preventing the color transfer of cosmetics including powder to the clothing, etc. It is preferable from the viewpoint of preventing makeup of cosmetics including the body. That is, if a porous film, more preferably a film made of fiber deposits, is formed on the decorative film obtained in step B) by electrostatic spraying, a cosmetic garment containing powder is obtained. Is effectively prevented from being transferred or adhered to clothing, resulting in improved makeup retention. Furthermore, the peeling property when peeling the decorative film with a finger or the like is improved, and when the film is peeled off from the skin, it can be easily and cleanly peeled off.
  • step C) can be performed in the same manner as step A) except that electrostatic spray is applied to the surface coated with the powder-containing cosmetic.
  • a liquid application step of further applying to the skin a solution containing one or more selected from water, polyol and oil liquid at 20 ° C. by means other than electrostatic spraying Can also be done.
  • the coating formed in the electrostatic spraying step becomes easier to adapt to the skin with the liquid agent, The coating is highly adhered to the skin and the transparency is further improved. A step is less likely to occur between the end portion of the coating and the skin, thereby improving the adhesion between the coating and the skin.
  • the coating is a porous coating made of a fiber deposit, it has high adhesion to the skin despite a high porosity, and a large capillary force tends to be generated. Furthermore, when the fibers are fine, it is easy to increase the specific surface area of the porous coating.
  • this invention was demonstrated based on the preferable embodiment, this invention is not restrict
  • a person who wants to form a film on his / her skin grips the electrostatic spray device 10 and generates an electric field between the nozzle of the device 10 and his / her skin. As long as an electric field is generated, it is not necessary for a person who wants to form a film on his skin to hold the electrostatic spray device 10.
  • the present invention further discloses the following method for producing a decorative coating.
  • A) A step of forming a film on the skin surface by electrostatically spraying the composition containing the component (a) and the component (b) directly onto the skin; And B) a step of applying a cosmetic containing powder to the formed coating, and a method for producing a cosmetic coating on the skin.
  • A) one or more volatile substances selected from water, alcohol and ketone,
  • ⁇ 2> The method for producing a cosmetic coating according to ⁇ 1>, wherein the cosmetic of step B) includes a step of applying by means other than electrostatic spraying.
  • ⁇ 3> The method according to ⁇ 1> or ⁇ 2>, further comprising a step of electrostatic spraying the composition containing the component (a) and the component (b) on the decorative film after the step B).
  • ⁇ 4> The method for producing a decorative coating according to any one of ⁇ 1> to ⁇ 3>, wherein the coating formed by electrostatic spraying in steps A) and C) is a porous coating.
  • the electrostatic spraying steps A) and C) are steps of electrostatically spraying the composition onto the skin using an electrostatic spraying device to form a film made of fiber deposits,
  • the electrostatic spray device includes a container that contains the composition, a nozzle that discharges the composition, a supply device that supplies the composition contained in the container to the nozzle, and a voltage applied to the nozzle.
  • the volatile substance of component (a) has a vapor pressure of 0.01 kPa to 106.66 kPa at 20 ° C., preferably 0.13 kPa to 66.66 kPa, and more preferably 0.8.
  • the volatile substances of the component (a) as the alcohol, a monovalent chain aliphatic alcohol, a monovalent cycloaliphatic alcohol, or a monovalent aromatic alcohol is used.
  • ⁇ 8> Among the volatile substances of the component (a), as the ketone, acetone, methyl ethyl ketone, methyl isobutyl ketone or the like is used, and these ketones are used alone or in combination of two or more.
  • ⁇ 1>- ⁇ 7> The method for producing a decorative film according to any one of ⁇ 7>.
  • the volatile substance of the component (a) is one or more selected from ethanol, isopropyl alcohol, butyl alcohol, and water, preferably one or two selected from ethanol and butyl alcohol. It is a seed or more, more preferably a volatile substance containing at least ethanol, more preferably a volatile substance containing at least ethanol, and the content of ethanol in the volatile substance is 50% by mass or more and 100% by mass or less.
  • the polymer having film-forming ability is water-soluble
  • the water-soluble polymer having a film-forming ability includes pullulan, hyaluronic acid, chondroitin sulfate, poly- ⁇ -glutamic acid, modified corn starch, ⁇ -glucan, glucooligosaccharide, heparin, keratosulfuric mucopolysaccharide, cellulose, pectin, Xylan, lignin, glucomannan, galacturonic acid, psyllium seed gum, tamarind seed gum, gum arabic, tragacanth gum, soy water-soluble polysaccharide, alginic acid, carrageenan, laminaran, agar (agarose), fucoidan, methylcellulose, hydroxypropylcellulose, hydroxypropylmethylcellulose Natural polymers such as partially saponified polyvinyl alcohol (when not used in combination with a crosslinking agent), low saponified polyvinyl alcohol, poly(vin
  • the polymer having film-forming ability is water-insoluble
  • the water-insoluble polymer having film-forming ability includes fully saponified polyvinyl alcohol that can be insolubilized after film formation, partially saponified polyvinyl alcohol that can be crosslinked after film formation by using in combination with a crosslinking agent, and poly (N-propanoylethyleneimine).
  • Oxazoline-modified silicone such as graft-dimethylsiloxane / ⁇ -aminopropylmethylsiloxane copolymer, polyvinyl acetal diethylaminoacetate, zein (main component of corn protein), polyester, polylactic acid (PLA), polyacrylonitrile resin, polymethacrylic acid Acrylic resin such as resin, polystyrene resin, polyvinyl butyral resin, polyethylene terephthalate resin, polybutylene terephthalate resin, polyurethane resin, polyamide resin, polyimide resin A polyamideimide resin, these water-insoluble polymer is used alone or in combination of two or more, a manufacturing method of a decorative film according to any one of ⁇ 1> to ⁇ 10>.
  • PVA polylactic acid
  • Acrylic resin such as resin, polystyrene resin, polyvinyl butyral resin, polyethylene terephthalate resin, polybutylene terephthalate resin, polyurethane resin
  • Component (b) is preferably one or more selected from fully saponified or partially saponified polyvinyl alcohol, polyvinyl butyral resin, polyurethane resin, oxazoline-modified silicone, water-soluble polyester and twein, more preferably Is a method for producing a coating film according to any one of ⁇ 1> to ⁇ 11>, which is one or more selected from polyvinyl butyral resins and polyurethane resins.
  • component (a) is a volatile substance containing at least ethanol
  • component (b) is one or more selected from polyvinyl butyral resin and polyurethane resin
  • the manufacturing method of the film as described in any one of. ⁇ 14> The content of the component (a) in the composition is 30% by mass or more, preferably 55% by mass or more, more preferably 60% by mass or more, and 98% by mass or less, preferably 96% by mass.
  • the content of the component (b) in the composition is 2% by mass or more, preferably 4% by mass or more, more preferably 6% by mass or more, and 30% by mass or less, preferably 45% by mass.
  • the composition has a viscosity of 1 mPa ⁇ s or more at 25 ° C., preferably 10 mPa ⁇ s or more, more preferably 50 mPa ⁇ s or more, and at 25 ° C., 5000 mPa ⁇ s or less, preferably Is 2000 mPa ⁇ s or less, more preferably 1500 mPa ⁇ s or less, 1 mPa ⁇ s or more and 5000 mPa ⁇ s or less, preferably 10 mPa ⁇ s or more and 2000 mPa ⁇ s or less, more preferably 50 mPa ⁇ s or more and 1500 mPa ⁇ s or less.
  • ⁇ 17> In the composition, only component (a) and component (b) are included, or in addition to component (a) and component (b), other components are included, As the other components, plasticizers, oil agents, surfactants, UV protection agents, fragrances, repellents, antioxidants, stabilizers, preservatives, various vitamins of the polymer (b) having the ability to form a film are used.
  • plasticizers, oil agents, surfactants, UV protection agents, fragrances, repellents, antioxidants, stabilizers, preservatives, various vitamins of the polymer (b) having the ability to form a film are used.
  • the method for producing a decorative film according to any one of ⁇ 1> to ⁇ 16> The method for producing a decorative film according to any one of ⁇ 1> to ⁇ 16>.
  • the blending ratio of the other components is preferably 0.1% by mass or more and 30% by mass or less, and 0.5% by mass or more and 20% by mass or less.
  • An electrostatic spray method is performed using an electrostatic spray device,
  • the electrostatic spray device includes a nozzle,
  • the nozzle is made of various conductors including metal, or non-conductor such as plastic, rubber, ceramic, etc., and has a shape capable of discharging the composition from the tip thereof ⁇ 1> to ⁇ 18>
  • the manufacturing method of the decorative film in any one of.
  • An electrostatic spray method is performed using an electrostatic spray device,
  • the electrostatic spray device includes a nozzle and a housing,
  • the nozzle is arranged at one end in the longitudinal direction of the housing,
  • the nozzle is disposed in the casing such that the blowing direction of the composition coincides with the longitudinal direction of the casing and is convex toward the skin side.
  • a method for producing a decorative coating according to claim 1. ⁇ 21>
  • the sprayed composition forms a fiber while volatilizing a volatile substance as a solvent from droplets and solidifying a polymer having a film-forming ability as a solute while stretching and deforming by a potential difference ⁇ 1>- ⁇ 20>
  • An electrostatic spray method is performed using an electrostatic spray device,
  • the electrostatic spray device includes a nozzle,
  • the basis weight of the coating formed by the electrostatic spray method is preferably 0.1 g / m 2 or more, more preferably 1 g / m 2 or more, and 30 g / m 2 or less.
  • the basis weight of the coating is preferably 0.1 g / m 2 or more 30 g / m 2 or less, 1 g / m 2 or more 20 g / m 2 or less More preferably, the method for producing a decorative film according to any one of ⁇ 1> to ⁇ 22>.
  • the powder used in the cosmetic of Step B) is one or more selected from a color pigment, an extender pigment, a pearl pigment and an organic powder, preferably an inorganic color pigment, an organic color pigment,
  • Inorganic coloring pigments include bengara, iron hydroxide, iron titanate, yellow iron oxide, black iron oxide, carbon black, bitumen, ultramarine, bituminous titanium oxide, black titanium oxide, titanium / titanium oxide sintered product, manganese Inorganic colored pigments such as violet, cobalt violet, chromium oxide, chromium hydroxide, cobalt oxide, cobalt titanate; titanium oxide, zinc oxide, calamine, zirconium oxide, magnesium oxide, cerium oxide, aluminum oxide, and composites thereof
  • One or more selected from inorganic white pigments preferably one or more selected from iron oxide, titanium oxide and zinc oxide, titanium oxide, zinc oxide, bengara, yellow iron oxide and black iron oxide
  • Organic coloring pigments and organic dyes are Red No. 3, Red No. 102, Red No. 104, Red No. 106, Red No. 201, Red No. 202, Red No. 204, Red No. 205, Red No. 220, Red No. 226 Red 227, Red 228, Red 230, Red 401, Red 405, Red 505, Orange 203, Orange 204, Orange 205, Yellow 4, Yellow 5, Yellow 401, Blue
  • the organic tar pigments such as No. 1 and Blue No. 404 are used; one or more organic pigments selected from organic pigments such as ⁇ -carotene, caramel, and paprika pigments.
  • the extender is barium sulfate, calcium sulfate, magnesium sulfate, magnesium carbonate, calcium carbonate, talc, mica, kaolin, sericite, silicic acid, anhydrous silicic acid, aluminum silicate, magnesium silicate, aluminum magnesium silicate , Calcium silicate, barium silicate, strontium silicate, metal tungstate, hydroxyapatite, vermiculite, clay, bentonite, montmorillonite, hectorite, smectite, zeolite, ceramic powder, dicalcium phosphate, alumina, silica, aluminum hydroxide , Boron nitride, synthetic mica, synthetic sericite, metal soap, barium sulfate-treated mica, etc., preferably barium sulfate, calcium carbonate, mica
  • Pearl pigment is fish scale foil, titanium oxide coated mica (titanium mica), bismuth oxychloride, titanium oxide coated bismuth oxychloride, titanium oxide coated talc, titanium oxide coated colored mica, titanium oxide oxidized Iron coated mica, fine titanium oxide coated mica titanium, fine zinc oxide coated mica titanium, organic pigment treated mica titanium, low order titanium oxide coated mica, titanium oxide coated synthetic mica, titanium oxide coated plate silica, hollow plate titanium oxide, From iron oxide-coated mica, plate-like iron oxide (MIO), aluminum flakes, stainless steel flakes, titanium oxide-coated plate-like alumina, glass flakes, titanium oxide-coated glass flakes, pearl shells, gold foil, gold-deposited resin film, metal-deposited resin film
  • the method for producing a decorative film according to ⁇ 24> which is one or more selected.
  • Organic powder is silicone rubber powder, silicone resin coated silicone rubber powder, polymethylsilsesquioxane, polyamide powder, nylon powder, polyester powder, polypropylene powder, polystyrene powder, polyurethane powder, vinyl resin powder, Urea resin powder, phenol resin powder, fluororesin powder, silicon resin powder, acrylic resin powder, melamine resin powder, polycarbonate resin, divinylbenzene / styrene copolymer, silk powder, wool powder, cellulose powder, long chain metal alkyl phosphate 1 type or 2 or more types selected from salts, N-mono long chain alkyl acyl basic amino acids, and complexes thereof, preferably cellulose powder, silicone rubber powder, silicone Resin-coated silicone rubber powder, polymethylsilsesquioxane, acrylic resin powder, one or two or more kinds ⁇ 24> method for producing a decorative coating according selected from nylon powder.
  • the powder is a hydrophobized powder, preferably hydrophobized, selected from fluorine compounds, silicone compounds, metal soaps, amino acid compounds, lecithin, alkylsilanes, oils, and organic titanates.
  • the average particle size of the powder is preferably 0.001 ⁇ m to 200 ⁇ m, more preferably 0.01 ⁇ m to 50 ⁇ m, further preferably 0.02 ⁇ m to 20 ⁇ m, and more preferably 0.05 ⁇ m to 10 ⁇ m ⁇ 1.
  • the content of ⁇ 33> powder in the cosmetic is 1% by mass or more, preferably 3% by mass or more, more preferably 5% by mass or more, 99% by mass or less, and preferably 95% by mass or less.
  • the mass ratio of the color pigment to the total powder in the cosmetic [color pigment / component (c)] is preferably 0.2 or more, more preferably 0.3 or more, and further preferably 0.4 or more, The method for producing a decorative coating according to any one of ⁇ 1> to ⁇ 33>, preferably 1.0 or less.
  • the cosmetic is a makeup base such as a makeup base, foundation, concealer, blusher, eyeshadow, mascara, eyeliner, eyebrow, lipstick, etc .; UV protection cosmetics such as sunscreen emulsions and sunscreen creams
  • a method for producing a decorative coating is
  • the cosmetic further comprises an oil (including liquid oil and solid oil), an emulsifier, a water-soluble polymer, a fragrance, a repellent, an antioxidant, a stabilizer, an antiseptic, a thickener, a pH adjuster, Cosmetics according to any one of ⁇ 1> to ⁇ 36>, comprising at least one selected from blood circulation promoters, various vitamins, cooling agents, antiperspirants, bactericides, skin activators, and moisturizers. A method for producing a coating.
  • the content of the component (a) is 30% by mass to 98% by mass in the composition, and the content of the component (b) is 2% by mass to 50% by mass in the spray composition ⁇ [1]
  • the content of component (a) is 55% by mass or more and 96% by mass or less in the composition, and the content of component (b) is 4% by mass or more and 45% by mass or less in the spray composition ⁇ [1]
  • the content of the component (a) is 60% by mass to 94% by mass in the composition, and the content of the component (b) is 6% by mass to 40% by mass in the spray composition.
  • the component (a) is a volatile substance containing at least ethanol, and the component (b) is one or more selected from polyvinyl butyral resins and polyurethane resins.
  • the manufacturing method of the film in any one.
  • Examples 1 to 11 (1) Preparation of spraying composition The composition of Table 1 was used as a spraying composition. (2) Powder-containing cosmetics Commercially available makeup cosmetics described in Table 2 were used. (3) Electrostatic spray process A) Using the electrostatic spray apparatus 10 having the configuration shown in FIG. 1 and the appearance shown in FIG. 2, electrostatic spraying was performed for 20 seconds toward the human cheek. The conditions of the electrostatic spray method were as shown below. ⁇ Applied voltage: 10 kV ⁇ Distance between nozzle and skin: 100mm ⁇ Discharge rate of spray composition: 5 mL / h ⁇ Environment: 25 °C, 30% RH By this electrostatic spraying, a porous coating made of a fiber deposit was formed on the surface of the skin.
  • the coating was a circle with a diameter of about 4 cm and the mass was about 5.5 mg.
  • the fiber thickness measured by the method described above was 506 nm.

Landscapes

  • Health & Medical Sciences (AREA)
  • Life Sciences & Earth Sciences (AREA)
  • Public Health (AREA)
  • Veterinary Medicine (AREA)
  • Animal Behavior & Ethology (AREA)
  • General Health & Medical Sciences (AREA)
  • Epidemiology (AREA)
  • Birds (AREA)
  • Emergency Medicine (AREA)
  • Dermatology (AREA)
  • Chemical & Material Sciences (AREA)
  • Dispersion Chemistry (AREA)
  • Cosmetics (AREA)
PCT/JP2018/015977 2017-04-18 2018-04-18 化粧被膜の製造方法 Ceased WO2018194083A1 (ja)

Priority Applications (7)

Application Number Priority Date Filing Date Title
CN201880024985.8A CN110520105B (zh) 2017-04-18 2018-04-18 化妆覆膜的制造方法
US16/604,726 US11253439B2 (en) 2017-04-18 2018-04-18 Method for producing cosmetic coating
KR1020197029476A KR102768024B1 (ko) 2017-04-18 2018-04-18 화장 피막의 제조 방법
AU2018254091A AU2018254091A1 (en) 2017-04-18 2018-04-18 Method for producing cosmetic coating
CA3059541A CA3059541A1 (en) 2017-04-18 2018-04-18 Method for producing cosmetic coating
EP18788218.8A EP3613410A4 (en) 2017-04-18 2018-04-18 COSMETIC FILM PRODUCTION METHOD
BR112019021763A BR112019021763A2 (pt) 2017-04-18 2018-04-18 método para a produção de revestimento cosmético

Applications Claiming Priority (2)

Application Number Priority Date Filing Date Title
JP2017-082072 2017-04-18
JP2017082072 2017-04-18

Publications (1)

Publication Number Publication Date
WO2018194083A1 true WO2018194083A1 (ja) 2018-10-25

Family

ID=63855927

Family Applications (1)

Application Number Title Priority Date Filing Date
PCT/JP2018/015977 Ceased WO2018194083A1 (ja) 2017-04-18 2018-04-18 化粧被膜の製造方法

Country Status (10)

Country Link
US (1) US11253439B2 (enExample)
EP (1) EP3613410A4 (enExample)
JP (1) JP7272753B2 (enExample)
KR (1) KR102768024B1 (enExample)
CN (1) CN110520105B (enExample)
AU (1) AU2018254091A1 (enExample)
BR (1) BR112019021763A2 (enExample)
CA (1) CA3059541A1 (enExample)
TW (1) TWI763826B (enExample)
WO (1) WO2018194083A1 (enExample)

Cited By (1)

* Cited by examiner, † Cited by third party
Publication number Priority date Publication date Assignee Title
CN114616191A (zh) * 2019-11-01 2022-06-10 株式会社资生堂 超微细气泡的产生和使用的方法以及产生装置

Families Citing this family (3)

* Cited by examiner, † Cited by third party
Publication number Priority date Publication date Assignee Title
JP7137958B2 (ja) * 2017-04-19 2022-09-15 花王株式会社 被膜の製造方法
CN114025851B (zh) * 2019-07-03 2024-08-16 株式会社资生堂 保湿用膜化妆料
JP7738397B2 (ja) * 2020-04-01 2025-09-12 花王株式会社 化粧方法

Citations (8)

* Cited by examiner, † Cited by third party
Publication number Priority date Publication date Assignee Title
JP2003506470A (ja) * 1999-08-18 2003-02-18 ザ、プロクター、エンド、ギャンブル、カンパニー スキンケア組成物からの不連続フィルム
JP2003507165A (ja) 1999-08-18 2003-02-25 ザ、プロクター、エンド、ギャンブル、カンパニー 手持ち式静電スプレー装置用の使い捨てカートリッジ
JP2005527548A (ja) * 2002-03-28 2005-09-15 ザ プロクター アンド ギャンブル カンパニー 粒子安定化組成物
JP2005350466A (ja) * 2004-06-08 2005-12-22 L'oreal Sa エステルおよび皮膜形成剤を含む化粧品組成物
JP2006104211A (ja) 1999-08-18 2006-04-20 Procter & Gamble Co 皮膚の処理方法
JP2012012317A (ja) * 2010-06-29 2012-01-19 Kao Corp ナノファイバ積層シート
US20130058880A1 (en) * 2010-05-11 2013-03-07 Shaosheng Dong Film forming personal care compositions and methods
JP2016503037A (ja) * 2012-12-24 2016-02-01 ユニリーバー・ナームローゼ・ベンノートシヤープ 化粧品組成物

Family Cites Families (9)

* Cited by examiner, † Cited by third party
Publication number Priority date Publication date Assignee Title
US4161557A (en) * 1978-03-23 1979-07-17 Liquid Crystal Products, Inc. Polyvinyl butyral-liquid crystal film-forming composition and film
EP0741559B1 (en) 1994-11-03 2004-09-29 Estee Lauder Inc. Sprayable compositions containing dispersed powders and methods for using the same
FR2774296B1 (fr) 1998-01-30 2000-06-09 Oreal Dispositif pour l'application d'une composition filmogene
US6558682B2 (en) 1999-08-18 2003-05-06 The Procter & Gamble Company Discontinuous films from skin care compositions
AU2003215393A1 (en) * 2002-02-25 2003-09-09 The Procter And Gamble Company Electrostatic spray device
US20050287103A1 (en) 2004-06-08 2005-12-29 Vanina Filippi Cosmetic composition comprising at least one ester and at least one film-forming polymer
FR2952820B1 (fr) 2009-11-24 2015-10-30 Oreal Procede de traitement cosmetique
WO2012002390A1 (ja) 2010-06-29 2012-01-05 花王株式会社 ナノファイバ積層シート
JP2018177724A (ja) 2017-04-18 2018-11-15 花王株式会社 外用薬

Patent Citations (8)

* Cited by examiner, † Cited by third party
Publication number Priority date Publication date Assignee Title
JP2003506470A (ja) * 1999-08-18 2003-02-18 ザ、プロクター、エンド、ギャンブル、カンパニー スキンケア組成物からの不連続フィルム
JP2003507165A (ja) 1999-08-18 2003-02-25 ザ、プロクター、エンド、ギャンブル、カンパニー 手持ち式静電スプレー装置用の使い捨てカートリッジ
JP2006104211A (ja) 1999-08-18 2006-04-20 Procter & Gamble Co 皮膚の処理方法
JP2005527548A (ja) * 2002-03-28 2005-09-15 ザ プロクター アンド ギャンブル カンパニー 粒子安定化組成物
JP2005350466A (ja) * 2004-06-08 2005-12-22 L'oreal Sa エステルおよび皮膜形成剤を含む化粧品組成物
US20130058880A1 (en) * 2010-05-11 2013-03-07 Shaosheng Dong Film forming personal care compositions and methods
JP2012012317A (ja) * 2010-06-29 2012-01-19 Kao Corp ナノファイバ積層シート
JP2016503037A (ja) * 2012-12-24 2016-02-01 ユニリーバー・ナームローゼ・ベンノートシヤープ 化粧品組成物

Non-Patent Citations (1)

* Cited by examiner, † Cited by third party
Title
See also references of EP3613410A4

Cited By (1)

* Cited by examiner, † Cited by third party
Publication number Priority date Publication date Assignee Title
CN114616191A (zh) * 2019-11-01 2022-06-10 株式会社资生堂 超微细气泡的产生和使用的方法以及产生装置

Also Published As

Publication number Publication date
US11253439B2 (en) 2022-02-22
CN110520105A (zh) 2019-11-29
KR102768024B1 (ko) 2025-02-13
CN110520105B (zh) 2022-08-26
KR20190136008A (ko) 2019-12-09
EP3613410A1 (en) 2020-02-26
AU2018254091A1 (en) 2019-10-31
CA3059541A1 (en) 2018-10-25
JP7272753B2 (ja) 2023-05-12
US20200155424A1 (en) 2020-05-21
JP2018177793A (ja) 2018-11-15
BR112019021763A2 (pt) 2020-05-05
TWI763826B (zh) 2022-05-11
EP3613410A4 (en) 2021-01-06
TW201903006A (zh) 2019-01-16

Similar Documents

Publication Publication Date Title
JP6203363B2 (ja) 被膜の製造方法
JP6316495B1 (ja) 化粧料用被膜の製造方法
JP7272754B2 (ja) 被膜の製造方法
JP6532613B2 (ja) 被膜の製造方法及び静電スプレー装置
JP2019156853A (ja) 被膜の製造方法
JP2023115047A (ja) 被膜の製造方法
WO2018194083A1 (ja) 化粧被膜の製造方法
JP2023153104A (ja) 被膜形成用組成物
JP2023153105A (ja) 被膜形成用組成物

Legal Events

Date Code Title Description
121 Ep: the epo has been informed by wipo that ep was designated in this application

Ref document number: 18788218

Country of ref document: EP

Kind code of ref document: A1

ENP Entry into the national phase

Ref document number: 20197029476

Country of ref document: KR

Kind code of ref document: A

ENP Entry into the national phase

Ref document number: 3059541

Country of ref document: CA

NENP Non-entry into the national phase

Ref country code: DE

REG Reference to national code

Ref country code: BR

Ref legal event code: B01A

Ref document number: 112019021763

Country of ref document: BR

ENP Entry into the national phase

Ref document number: 2018254091

Country of ref document: AU

Date of ref document: 20180418

Kind code of ref document: A

ENP Entry into the national phase

Ref document number: 2018788218

Country of ref document: EP

Effective date: 20191118

ENP Entry into the national phase

Ref document number: 112019021763

Country of ref document: BR

Kind code of ref document: A2

Effective date: 20191016