US20080098758A1 - Refrigeration Apparatus - Google Patents
Refrigeration Apparatus Download PDFInfo
- Publication number
- US20080098758A1 US20080098758A1 US11/661,315 US66131505A US2008098758A1 US 20080098758 A1 US20080098758 A1 US 20080098758A1 US 66131505 A US66131505 A US 66131505A US 2008098758 A1 US2008098758 A1 US 2008098758A1
- Authority
- US
- United States
- Prior art keywords
- refrigerant
- heat exchanger
- compressor
- refrigerant circuit
- expander
- Prior art date
- Legal status (The legal status is an assumption and is not a legal conclusion. Google has not performed a legal analysis and makes no representation as to the accuracy of the status listed.)
- Abandoned
Links
- 238000005057 refrigeration Methods 0.000 title claims description 124
- 239000003507 refrigerant Substances 0.000 claims abstract description 767
- 239000007788 liquid Substances 0.000 claims abstract description 158
- 238000002347 injection Methods 0.000 claims abstract description 72
- 239000007924 injection Substances 0.000 claims abstract description 72
- 230000007246 mechanism Effects 0.000 claims description 42
- 230000037361 pathway Effects 0.000 claims description 14
- CURLTUGMZLYLDI-UHFFFAOYSA-N Carbon dioxide Chemical compound O=C=O CURLTUGMZLYLDI-UHFFFAOYSA-N 0.000 claims description 10
- 229910002092 carbon dioxide Inorganic materials 0.000 claims description 6
- 239000001569 carbon dioxide Substances 0.000 claims description 6
- 238000011084 recovery Methods 0.000 claims description 5
- 238000011144 upstream manufacturing Methods 0.000 claims description 2
- 230000008859 change Effects 0.000 abstract description 11
- 238000010586 diagram Methods 0.000 description 23
- 238000001816 cooling Methods 0.000 description 22
- 238000010438 heat treatment Methods 0.000 description 22
- 238000009428 plumbing Methods 0.000 description 19
- 238000005259 measurement Methods 0.000 description 18
- 230000004048 modification Effects 0.000 description 11
- 238000012986 modification Methods 0.000 description 11
- 238000013459 approach Methods 0.000 description 9
- 230000007423 decrease Effects 0.000 description 6
- 229920006395 saturated elastomer Polymers 0.000 description 5
- 239000012530 fluid Substances 0.000 description 4
- 238000001704 evaporation Methods 0.000 description 2
- 230000006872 improvement Effects 0.000 description 2
- 238000006073 displacement reaction Methods 0.000 description 1
- 230000000694 effects Effects 0.000 description 1
- 238000005516 engineering process Methods 0.000 description 1
- 230000017525 heat dissipation Effects 0.000 description 1
- 238000005096 rolling process Methods 0.000 description 1
- 239000011555 saturated liquid Substances 0.000 description 1
- 230000003245 working effect Effects 0.000 description 1
Images
Classifications
-
- F—MECHANICAL ENGINEERING; LIGHTING; HEATING; WEAPONS; BLASTING
- F25—REFRIGERATION OR COOLING; COMBINED HEATING AND REFRIGERATION SYSTEMS; HEAT PUMP SYSTEMS; MANUFACTURE OR STORAGE OF ICE; LIQUEFACTION SOLIDIFICATION OF GASES
- F25B—REFRIGERATION MACHINES, PLANTS OR SYSTEMS; COMBINED HEATING AND REFRIGERATION SYSTEMS; HEAT PUMP SYSTEMS
- F25B1/00—Compression machines, plants or systems with non-reversible cycle
-
- F—MECHANICAL ENGINEERING; LIGHTING; HEATING; WEAPONS; BLASTING
- F25—REFRIGERATION OR COOLING; COMBINED HEATING AND REFRIGERATION SYSTEMS; HEAT PUMP SYSTEMS; MANUFACTURE OR STORAGE OF ICE; LIQUEFACTION SOLIDIFICATION OF GASES
- F25B—REFRIGERATION MACHINES, PLANTS OR SYSTEMS; COMBINED HEATING AND REFRIGERATION SYSTEMS; HEAT PUMP SYSTEMS
- F25B9/00—Compression machines, plants or systems, in which the refrigerant is air or other gas of low boiling point
- F25B9/002—Compression machines, plants or systems, in which the refrigerant is air or other gas of low boiling point characterised by the refrigerant
- F25B9/008—Compression machines, plants or systems, in which the refrigerant is air or other gas of low boiling point characterised by the refrigerant the refrigerant being carbon dioxide
-
- F—MECHANICAL ENGINEERING; LIGHTING; HEATING; WEAPONS; BLASTING
- F25—REFRIGERATION OR COOLING; COMBINED HEATING AND REFRIGERATION SYSTEMS; HEAT PUMP SYSTEMS; MANUFACTURE OR STORAGE OF ICE; LIQUEFACTION SOLIDIFICATION OF GASES
- F25B—REFRIGERATION MACHINES, PLANTS OR SYSTEMS; COMBINED HEATING AND REFRIGERATION SYSTEMS; HEAT PUMP SYSTEMS
- F25B1/00—Compression machines, plants or systems with non-reversible cycle
- F25B1/10—Compression machines, plants or systems with non-reversible cycle with multi-stage compression
-
- F—MECHANICAL ENGINEERING; LIGHTING; HEATING; WEAPONS; BLASTING
- F25—REFRIGERATION OR COOLING; COMBINED HEATING AND REFRIGERATION SYSTEMS; HEAT PUMP SYSTEMS; MANUFACTURE OR STORAGE OF ICE; LIQUEFACTION SOLIDIFICATION OF GASES
- F25B—REFRIGERATION MACHINES, PLANTS OR SYSTEMS; COMBINED HEATING AND REFRIGERATION SYSTEMS; HEAT PUMP SYSTEMS
- F25B13/00—Compression machines, plants or systems, with reversible cycle
-
- F—MECHANICAL ENGINEERING; LIGHTING; HEATING; WEAPONS; BLASTING
- F25—REFRIGERATION OR COOLING; COMBINED HEATING AND REFRIGERATION SYSTEMS; HEAT PUMP SYSTEMS; MANUFACTURE OR STORAGE OF ICE; LIQUEFACTION SOLIDIFICATION OF GASES
- F25B—REFRIGERATION MACHINES, PLANTS OR SYSTEMS; COMBINED HEATING AND REFRIGERATION SYSTEMS; HEAT PUMP SYSTEMS
- F25B40/00—Subcoolers, desuperheaters or superheaters
-
- F—MECHANICAL ENGINEERING; LIGHTING; HEATING; WEAPONS; BLASTING
- F25—REFRIGERATION OR COOLING; COMBINED HEATING AND REFRIGERATION SYSTEMS; HEAT PUMP SYSTEMS; MANUFACTURE OR STORAGE OF ICE; LIQUEFACTION SOLIDIFICATION OF GASES
- F25B—REFRIGERATION MACHINES, PLANTS OR SYSTEMS; COMBINED HEATING AND REFRIGERATION SYSTEMS; HEAT PUMP SYSTEMS
- F25B41/00—Fluid-circulation arrangements
-
- F—MECHANICAL ENGINEERING; LIGHTING; HEATING; WEAPONS; BLASTING
- F25—REFRIGERATION OR COOLING; COMBINED HEATING AND REFRIGERATION SYSTEMS; HEAT PUMP SYSTEMS; MANUFACTURE OR STORAGE OF ICE; LIQUEFACTION SOLIDIFICATION OF GASES
- F25B—REFRIGERATION MACHINES, PLANTS OR SYSTEMS; COMBINED HEATING AND REFRIGERATION SYSTEMS; HEAT PUMP SYSTEMS
- F25B9/00—Compression machines, plants or systems, in which the refrigerant is air or other gas of low boiling point
- F25B9/06—Compression machines, plants or systems, in which the refrigerant is air or other gas of low boiling point using expanders
-
- F—MECHANICAL ENGINEERING; LIGHTING; HEATING; WEAPONS; BLASTING
- F25—REFRIGERATION OR COOLING; COMBINED HEATING AND REFRIGERATION SYSTEMS; HEAT PUMP SYSTEMS; MANUFACTURE OR STORAGE OF ICE; LIQUEFACTION SOLIDIFICATION OF GASES
- F25B—REFRIGERATION MACHINES, PLANTS OR SYSTEMS; COMBINED HEATING AND REFRIGERATION SYSTEMS; HEAT PUMP SYSTEMS
- F25B2309/00—Gas cycle refrigeration machines
- F25B2309/06—Compression machines, plants or systems characterised by the refrigerant being carbon dioxide
- F25B2309/061—Compression machines, plants or systems characterised by the refrigerant being carbon dioxide with cycle highest pressure above the supercritical pressure
-
- F—MECHANICAL ENGINEERING; LIGHTING; HEATING; WEAPONS; BLASTING
- F25—REFRIGERATION OR COOLING; COMBINED HEATING AND REFRIGERATION SYSTEMS; HEAT PUMP SYSTEMS; MANUFACTURE OR STORAGE OF ICE; LIQUEFACTION SOLIDIFICATION OF GASES
- F25B—REFRIGERATION MACHINES, PLANTS OR SYSTEMS; COMBINED HEATING AND REFRIGERATION SYSTEMS; HEAT PUMP SYSTEMS
- F25B2313/00—Compression machines, plants or systems with reversible cycle not otherwise provided for
- F25B2313/027—Compression machines, plants or systems with reversible cycle not otherwise provided for characterised by the reversing means
- F25B2313/0272—Compression machines, plants or systems with reversible cycle not otherwise provided for characterised by the reversing means using bridge circuits of one-way valves
-
- F—MECHANICAL ENGINEERING; LIGHTING; HEATING; WEAPONS; BLASTING
- F25—REFRIGERATION OR COOLING; COMBINED HEATING AND REFRIGERATION SYSTEMS; HEAT PUMP SYSTEMS; MANUFACTURE OR STORAGE OF ICE; LIQUEFACTION SOLIDIFICATION OF GASES
- F25B—REFRIGERATION MACHINES, PLANTS OR SYSTEMS; COMBINED HEATING AND REFRIGERATION SYSTEMS; HEAT PUMP SYSTEMS
- F25B2313/00—Compression machines, plants or systems with reversible cycle not otherwise provided for
- F25B2313/027—Compression machines, plants or systems with reversible cycle not otherwise provided for characterised by the reversing means
- F25B2313/02741—Compression machines, plants or systems with reversible cycle not otherwise provided for characterised by the reversing means using one four-way valve
-
- F—MECHANICAL ENGINEERING; LIGHTING; HEATING; WEAPONS; BLASTING
- F25—REFRIGERATION OR COOLING; COMBINED HEATING AND REFRIGERATION SYSTEMS; HEAT PUMP SYSTEMS; MANUFACTURE OR STORAGE OF ICE; LIQUEFACTION SOLIDIFICATION OF GASES
- F25B—REFRIGERATION MACHINES, PLANTS OR SYSTEMS; COMBINED HEATING AND REFRIGERATION SYSTEMS; HEAT PUMP SYSTEMS
- F25B2313/00—Compression machines, plants or systems with reversible cycle not otherwise provided for
- F25B2313/027—Compression machines, plants or systems with reversible cycle not otherwise provided for characterised by the reversing means
- F25B2313/02742—Compression machines, plants or systems with reversible cycle not otherwise provided for characterised by the reversing means using two four-way valves
-
- F—MECHANICAL ENGINEERING; LIGHTING; HEATING; WEAPONS; BLASTING
- F25—REFRIGERATION OR COOLING; COMBINED HEATING AND REFRIGERATION SYSTEMS; HEAT PUMP SYSTEMS; MANUFACTURE OR STORAGE OF ICE; LIQUEFACTION SOLIDIFICATION OF GASES
- F25B—REFRIGERATION MACHINES, PLANTS OR SYSTEMS; COMBINED HEATING AND REFRIGERATION SYSTEMS; HEAT PUMP SYSTEMS
- F25B2400/00—General features or devices for refrigeration machines, plants or systems, combined heating and refrigeration systems or heat-pump systems, i.e. not limited to a particular subgroup of F25B
- F25B2400/14—Power generation using energy from the expansion of the refrigerant
-
- F—MECHANICAL ENGINEERING; LIGHTING; HEATING; WEAPONS; BLASTING
- F25—REFRIGERATION OR COOLING; COMBINED HEATING AND REFRIGERATION SYSTEMS; HEAT PUMP SYSTEMS; MANUFACTURE OR STORAGE OF ICE; LIQUEFACTION SOLIDIFICATION OF GASES
- F25B—REFRIGERATION MACHINES, PLANTS OR SYSTEMS; COMBINED HEATING AND REFRIGERATION SYSTEMS; HEAT PUMP SYSTEMS
- F25B2400/00—General features or devices for refrigeration machines, plants or systems, combined heating and refrigeration systems or heat-pump systems, i.e. not limited to a particular subgroup of F25B
- F25B2400/23—Separators
-
- F—MECHANICAL ENGINEERING; LIGHTING; HEATING; WEAPONS; BLASTING
- F25—REFRIGERATION OR COOLING; COMBINED HEATING AND REFRIGERATION SYSTEMS; HEAT PUMP SYSTEMS; MANUFACTURE OR STORAGE OF ICE; LIQUEFACTION SOLIDIFICATION OF GASES
- F25B—REFRIGERATION MACHINES, PLANTS OR SYSTEMS; COMBINED HEATING AND REFRIGERATION SYSTEMS; HEAT PUMP SYSTEMS
- F25B2600/00—Control issues
- F25B2600/17—Control issues by controlling the pressure of the condenser
-
- F—MECHANICAL ENGINEERING; LIGHTING; HEATING; WEAPONS; BLASTING
- F25—REFRIGERATION OR COOLING; COMBINED HEATING AND REFRIGERATION SYSTEMS; HEAT PUMP SYSTEMS; MANUFACTURE OR STORAGE OF ICE; LIQUEFACTION SOLIDIFICATION OF GASES
- F25B—REFRIGERATION MACHINES, PLANTS OR SYSTEMS; COMBINED HEATING AND REFRIGERATION SYSTEMS; HEAT PUMP SYSTEMS
- F25B2600/00—Control issues
- F25B2600/25—Control of valves
- F25B2600/2515—Flow valves
-
- F—MECHANICAL ENGINEERING; LIGHTING; HEATING; WEAPONS; BLASTING
- F25—REFRIGERATION OR COOLING; COMBINED HEATING AND REFRIGERATION SYSTEMS; HEAT PUMP SYSTEMS; MANUFACTURE OR STORAGE OF ICE; LIQUEFACTION SOLIDIFICATION OF GASES
- F25B—REFRIGERATION MACHINES, PLANTS OR SYSTEMS; COMBINED HEATING AND REFRIGERATION SYSTEMS; HEAT PUMP SYSTEMS
- F25B45/00—Arrangements for charging or discharging refrigerant
Definitions
- the present invention relates to a refrigeration apparatus equipped with a refrigerant circuit in which is connected an expander for the recovery of power.
- Refrigeration apparatuses such as those disclosed in JP-A-2001-116371 and JP-A-2003-121018, have been well known in the conventional technology.
- a typical such refrigeration apparatus is provided with a refrigerant circuit in which an expander for the recovery of power is connected and refrigerant is circulated in the refrigerant circuit to thereby perform a refrigeration cycle.
- the expander is mechanically coupled to a compressor by a shaft or the like. And, power produced by the expansion of refrigerant in the expander is utilized to activate the compressor and the input to a motor which activates the compressor is reduced with a view to accomplishing improvements in COP (coefficient of performance).
- the compressor and the expander are connected in the refrigerant circuit which is a closed circuit.
- This arrangement requires that the refrigerant mass flow rate through the compressor be always equal to the refrigerant mass flow rate through the expander.
- refrigerant which is drawn into the compressor and refrigerant which flows into the expander change their state (temperature, pressure, density et cetera) depending on the operational state of the refrigeration apparatus. Consequently, if the rotational speed of the compressor and the rotational speed of the expander cannot be set individually from each other, this may create an imbalance between the amount of refrigerant passing through the compressor and the amount of refrigerant passing through the expander. As a result, it becomes impossible to perform a refrigeration cycle in a proper condition.
- the refrigeration apparatus disclosed in JP-A-2001-116371 therefore incorporates therein a bypass passageway which bypasses the expander.
- refrigerant is made to flow also into the bypass passageway, thereby establishing a balance between the amount of refrigerant passing the through the compressor and the amount of refrigerant passing through the expander.
- an expansion valve is disposed in series with the expander.
- refrigerant In an operational state in which the amount of refrigerant passing through the expander is relatively too large, refrigerant is expanded by both the expander and the expansion valve, thereby establishing a balance between the amount of refrigerant passing through the compressor and the amount of refrigerant passing through the expander.
- the amount of refrigerant passing through the expander and the amount of refrigerant passing through the compressor are balanced with each other by making a change in the state of refrigerant passing through the expander. Consequently, the amount of power recoverable from refrigerant in the expander is reduced, therefore producing the possibility of resulting in insufficient improvement in COP.
- the amount of refrigerant passing through the expander decreases, and the amount of power which is obtained in the expander decreases.
- an object of the present invention is that, in a refrigeration apparatus equipped with an expander, the amount of refrigerant passing through the compressor and the amount of refrigerant passing through the expander can be balanced with each other, regardless of the operational state and without reducing the amount of power recoverable in the expander.
- the present invention provides, as a first aspect, a refrigeration apparatus, equipped with a refrigerant circuit ( 11 ) in which an expander ( 16 ) for the recovery of power is connected, for performing a refrigeration cycle by causing refrigerant to circulate within the refrigerant circuit ( 11 ).
- the refrigeration apparatus of the first aspect comprises: (a) a refrigerant adjustment tank ( 14 ), disposed along a refrigerant circulation pathway extending from the expander ( 16 ) to a compressor ( 15 ) in the refrigerant circuit ( 11 ), for controlling the amount of refrigerant circulating in the refrigerant circuit ( 11 ); (b) a liquid injection passageway ( 31 ) for supplying liquid refrigerant in the refrigerant adjustment tank ( 14 ) to the suction side of the compressor ( 15 ); and (c) a liquid flow rate control mechanism ( 32 ) for controlling the flow rate of refrigerant in the liquid injection passageway ( 31 ).
- the present invention provides, as a second aspect according to the aforesaid first aspect, a refrigeration apparatus in which the refrigerant adjustment tank ( 14 ) is disposed downstream of an evaporator in a refrigerant circulation pathway extending from the expander ( 16 ) to the compressor ( 15 ).
- the present invention provides, as a third aspect according to the aforesaid first aspect, a refrigeration apparatus in which the refrigerant adjustment tank ( 14 ) is disposed upstream of an evaporator in a refrigerant circulation pathway extending from the expander ( 16 ) to the compressor ( 15 ).
- the present invention provides, as a fourth aspect according to the aforesaid third aspect, a refrigeration apparatus comprising: (a) a gas injection passageway ( 33 ) for supplying gas refrigerant in the refrigerant adjustment tank ( 14 ) to the suction side of the compressor ( 15 ); and (b) a gas flow rate control mechanism ( 34 ) for controlling the flow rate of refrigerant in the gas injection passageway ( 33 ).
- the present invention provides, as a fifth aspect according to any one of the aforesaid first, second, third, and fourth aspects, a refrigeration apparatus in which the high pressure of the refrigeration cycle performed by causing refrigerant to circulate in the refrigerant circuit ( 11 ) is set to a higher pressure level value than the critical pressure of the refrigerant.
- the present invention provides, as a sixth aspect according to any one of the aforesaid first, second, and third aspects, a refrigeration apparatus in which:
- the refrigeration apparatus includes controller means ( 90 ) for controlling the liquid flow rate control mechanism ( 32 ) so that the temperature of refrigerant discharged from the compressor ( 15 ) has a predetermined control target value.
- the present invention provides, as a seventh aspect according to the aforesaid fourth aspect, a refrigeration apparatus in which:
- the refrigeration apparatus includes controller means ( 90 ) for controlling the liquid flow rate control mechanism ( 32 ) and the gas flow rate control mechanism ( 34 ) so that the temperature of refrigerant discharged from the compressor ( 15 ) has a predetermined control target value.
- the present invention provides, as an eighth aspect according to any one of the aforesaid first, second, and third aspects, a refrigeration apparatus in which:
- the refrigeration apparatus includes controller means ( 90 ) for controlling the liquid flow rate control mechanism ( 32 ) so that the high pressure of the refrigeration cycle performed in the refrigerant circuit ( 11 ) has a predetermined control target value.
- the present invention provides, as a ninth aspect according to the aforesaid fourth aspect, a refrigeration apparatus in which:
- the refrigeration apparatus includes controller means ( 90 ) for controlling the liquid flow rate control mechanism ( 32 ) and the gas flow rate control mechanism ( 34 ) so that the high pressure of the refrigeration cycle performed in the refrigerant circuit ( 11 ) has a predetermined control target value.
- the present invention provides, as a tenth aspect according to the aforesaid sixth aspect, a refrigeration apparatus in which the controller means ( 90 ) sets, based on the refrigeration cycle operational state, a control target value so that the coefficient of performance of the refrigeration cycle performed in the refrigerant circuit ( 11 ) has an optimal value obtainable in an operational state at the time.
- the present invention provides, as an eleventh aspect according to either the aforesaid seventh aspect or the aforesaid ninth aspect, a refrigeration apparatus in which the controller means ( 90 ) sets, based on the refrigeration cycle operational state, a control target value so that the coefficient of performance of the refrigeration cycle performed in the refrigerant circuit ( 11 ) has an optimal value obtainable in an operational state at the time.
- the present invention provides, as a twelfth aspect according to the aforesaid ninth aspect, a refrigeration apparatus in which the controller means ( 90 ) sets, based on the refrigeration cycle operational state, a control target value so that the coefficient of performance of the refrigeration cycle performed in the refrigerant circuit ( 11 ) has an optimal value obtainable in an operational state at the time.
- the present invention provides, as a thirteenth aspect according to any one of the aforesaid fifth to tenth aspects, a refrigeration apparatus in which the refrigerant circuit ( 11 ) is charged with carbon dioxide as a refrigerant.
- the expander ( 16 ) is disposed in the refrigerant circuit ( 11 ).
- refrigerant discharged from the compressor ( 15 ) dissipates heat to, for example, outdoor air, is then expanded in the expander ( 16 ), is evaporated as it absorbs heat from air or the like, and is drawn into the compressor ( 15 ) where it is compressed.
- the refrigerant is circulated in the refrigerant circuit ( 11 ) whereby the refrigeration cycle is performed.
- the refrigerant adjustment tank ( 14 ) is disposed in the refrigerant circuit ( 11 ).
- the refrigerant adjustment tank ( 14 ) is a tank used to regulate the amount of refrigerant circulating in the refrigerant circuit ( 11 ) by causing a change in the amount of liquid refrigerant held inside the refrigerant adjustment tank ( 14 ).
- liquid refrigerant in the refrigerant adjustment tank ( 14 ) can be supplied through the liquid injection passageway ( 31 ) to the suction side of the compressor ( 15 ).
- the refrigerant flow rate in the liquid injection passageway ( 31 ) is controlled by operation of the liquid flow rate control mechanism ( 32 ). For example, if the density of refrigerant which is drawn into the compressor ( 15 ) becomes excessively low as the degree of superheat thereof increases, the amount of refrigerant passable through the compressor ( 15 ) becomes excessively small relative to the amount of refrigerant passable through the expander ( 16 ), thereby producing the possibility that the refrigeration cycle high pressure may not be set to a proper pressure level value.
- liquid refrigerant is supplied through the liquid injection passageway ( 31 ) to the suction side of the compressor ( 15 ), this increases the density of refrigerant which is drawn into the compressor ( 15 ) whereby the amount of refrigerant passable through the compressor ( 15 ) is balanced with the amount of refrigerant passable through the expander ( 16 ).
- the refrigerant adjustment tank ( 14 ) is disposed in a refrigerant circulation pathway extending from an evaporator to the compressor ( 15 ) in the refrigerant circuit ( 11 ).
- the refrigerant circuit ( 11 ) the outflow of refrigerant from the evaporator once enters the refrigerant adjustment tank ( 14 ).
- the compressor ( 15 ) draws saturated gas refrigerant in the refrigerant adjustment tank ( 14 ).
- the refrigerant adjustment tank ( 14 ) is disposed in a refrigerant circulation pathway extending from the expander ( 16 ) to an evaporator in the refrigerant circuit ( 11 ).
- the outflow of refrigerant from the expander ( 16 ) once enters the refrigerant adjustment tank ( 14 ).
- saturated liquid refrigerant in the refrigerant adjustment tank ( 14 ) is supplied to the evaporator.
- gas refrigerant in the refrigerant adjustment tank ( 14 ) can be supplied through the gas injection passageway ( 33 ) to the suction side of the compressor ( 15 ).
- the refrigerant flow rate in the gas injection passageway ( 33 ) is controlled by operation of the gas flow rate control mechanism ( 34 ). For example, if the density of refrigerant which is drawn into the compressor ( 15 ) becomes excessively high as it enters the wet state, the amount of refrigerant passable through the compressor ( 15 ) becomes excessively large relative to the amount of refrigerant passable through the expander ( 16 ), thereby producing the possibility that the refrigeration cycle high pressure may not be set to a proper pressure level value.
- gas refrigerant is supplied through the gas injection passageway ( 33 ) to the suction side of the compressor ( 15 ), this decreases the density of refrigerant which is drawn into the compressor ( 15 ) whereby the amount of refrigerant passable through the compressor ( 15 ) is balanced with the amount of refrigerant passable through the expander ( 16 ).
- the high pressure of the refrigeration cycle which is performed in the refrigerant circuit ( 11 ) is set to a higher pressure level value than the critical pressure of the refrigerant.
- the refrigerant discharged from the compressor ( 15 ) is in the supercritical state.
- the controller means ( 90 ) is provided which controls the liquid flow rate control mechanism ( 32 ).
- the controller means ( 90 ) controls the liquid flow rate control mechanism ( 32 )
- the flow rate of refrigerant which is supplied through the liquid injection passageway ( 31 ) to the suction side of the compressor ( 15 ) is varied.
- the suction refrigerant of the compressor ( 15 ) changes its state and the refrigerant discharge temperature of the compressor ( 15 ) changes as well.
- the controller means ( 90 ) controls the liquid flow rate control mechanism ( 32 ) to thereby regulate the amount of refrigerant which is supplied to the compressor ( 15 ) from the liquid injection passageway ( 31 ).
- the controller means ( 90 ) is provided which controls both the liquid flow rate control mechanism ( 32 ) and the gas flow rate control mechanism ( 34 ).
- the controller means ( 90 ) controls the liquid flow rate control mechanism ( 32 )
- the flow rate of refrigerant which is supplied through the liquid injection passageway ( 31 ) to the suction side of the compressor ( 15 ) is varied.
- the controller means ( 90 ) controls the gas flow rate control mechanism ( 34 )
- the flow rate of refrigerant which is supplied through the gas injection passageway ( 33 ) to the suction side of the compressor ( 15 ) is varied.
- the suction refrigerant of the compressor ( 15 ) changes its density and the refrigerant discharge temperature of the compressor ( 15 ) changes as well.
- the controller means ( 90 ) controls either the liquid flow rate control mechanism ( 32 ) to thereby regulate the amount of refrigerant which is supplied to the compressor ( 15 ) from the liquid injection passageway ( 31 ) or the gas flow rate control mechanism ( 34 ) to thereby regulate the amount of refrigerant which is supplied to the compressor ( 15 ) from the gas injection passageway ( 33 ).
- the controller means ( 90 ) is provided which controls the liquid flow rate control mechanism ( 32 ).
- the controller means ( 90 ) controls the liquid flow rate control mechanism ( 32 ) the flow rate of refrigerant which is supplied to the suction side of the compressor ( 15 ) from the liquid injection passageway ( 31 ) is varied, and the suction refrigerant of the compressor ( 15 ) changes its state.
- the discharge refrigerant of the compressor ( 15 ) changes its density the density of refrigerant which flows into the expander ( 16 ) also changes. With such change, the refrigeration cycle high pressure undergoes a change.
- the controller means ( 90 ) controls the liquid flow rate control mechanism ( 32 ) to thereby regulate the amount of refrigerant which is supplied to the compressor ( 15 ) from the liquid injection passageway ( 31 ) in order that the high pressure of the refrigeration cycle which is performed in the refrigerant circuit ( 11 ) may have a predetermined control target value.
- the controller means ( 90 ) is provided which controls both the liquid flow rate control mechanism ( 32 ) and the gas flow rate control mechanism ( 34 ).
- the controller means ( 90 ) controls the liquid flow rate control mechanism ( 32 )
- the flow rate of refrigerant which is supplied through the liquid injection passageway ( 31 ) to the suction side of the compressor ( 15 ) is varied.
- the controller means ( 90 ) controls the gas flow rate control mechanism ( 34 )
- the flow rate of refrigerant which is supplied through the gas injection passageway ( 33 ) to the suction side of the compressor ( 15 ) is varied.
- the suction refrigerant of the compressor ( 15 ) changes its state. And, since the discharge refrigerant of the compressor ( 15 ) changes its density, the density of refrigerant which flows into the expander ( 16 ) also changes. With such change, the refrigeration cycle high pressure undergoes a change.
- the controller means ( 90 ) controls either the liquid flow rate control mechanism ( 32 ) to thereby regulate the amount of refrigerant which is supplied to the compressor ( 15 ) from the liquid injection passageway ( 31 ) or the gas flow rate control mechanism ( 34 ) to thereby regulate the amount of refrigerant which is supplied to the compressor ( 15 ) from the gas injection passageway ( 33 ), in order that the high pressure of the refrigeration cycle which is performed in the refrigerant circuit ( 11 ) may have a predetermined control target value.
- the controller means ( 90 ) sets, based on the operational state of the refrigeration cycle, a control target value. In so doing, the controller means ( 90 ) determines a control target value so that the refrigeration cycle high pressure has an optimal value obtainable in an operational state at the time.
- carbon dioxide (CO 2 ) is used as a refrigerant with which the refrigerant circuit ( 11 ) is filled up.
- the liquid injection passageway ( 31 ) is arranged in the refrigerant circuit ( 11 ), which arrangement makes it possible to provide a supply of liquid refrigerant to the suction side of the compressor ( 15 ) through the liquid injection passageway ( 31 ). Even in an operational state that will cause an imbalance between the amount of refrigerant passable through the compressor ( 15 ) and the amount of refrigerant passable through the expander ( 16 ) unless a certain countermeasure is taken, these amounts are balanced with each other by supplying liquid refrigerant to the suction side of the compressor ( 15 ) to thereby control the suction refrigerant density of the compressor ( 15 ) whereby the high pressure of the refrigeration cycle can be set to an adequate pressure level value.
- the amount of refrigerant passable through the compressor ( 15 ) and the amount of refrigerant passable through the expander ( 16 ) can be balanced with each other while introducing to the expander ( 16 ) the entire refrigerant after heat dissipation as it is. Accordingly, according to the present invention, it becomes possible to establish a balance between the amount of refrigerant passing through the compressor ( 15 ) and the amount of refrigerant passing through the expander ( 16 ), regardless of the operational state and without reducing the amount of power recoverable in the expander ( 16 ).
- gas refrigerant in the refrigerant adjustment tank ( 14 ) can be supplied to the suction side of the compressor ( 15 ) by the gas injection passageway ( 33 ). Therefore, according to the fourth aspect of the present invention, even in an operational state that will cause the amount of refrigerant passable through the compressor ( 15 ) to become excessive relative to the amount of refrigerant passable through the expander ( 16 ) unless a certain countermeasure is taken, it becomes possible to establish a balance between the amount of refrigerant passable through the compressor ( 15 ) and the amount of refrigerant passable through the expander ( 16 ) by supplying gas refrigerant to the suction side of the compressor ( 15 ) from the gas injection passageway ( 33 ).
- the controller means ( 90 ) sets a control target value which provides an optimal COP obtainable in an operational state at the time. Therefore, according to the tenth aspect of the present invention, not only the amount of refrigerant passable through the compressor ( 15 ) and the amount of refrigerant passable through the expander ( 16 ) can be balanced with each other, but also the operational condition of the refrigeration cycle can be optimized.
- FIG. 1 is a plumbing diagram of a refrigerant circuit in an air conditioner according to a first embodiment of the present invention
- FIG. 2 is a Mollier diagram (pressure-enthalpy diagram) which represents refrigeration cycles performed in the refrigerant circuit
- FIG. 3 is a plumbing diagram of a refrigerant circuit in an air conditioner according to a second embodiment of the present invention.
- FIG. 4 is a plumbing diagram of a refrigerant circuit in an air conditioner according to a third embodiment of the present invention.
- FIG. 5 is a plumbing diagram of a refrigerant circuit in an air conditioner according to a fourth embodiment of the present invention.
- FIG. 6 is a plumbing diagram of a refrigerant circuit in an air conditioner according to a first exemplary variation of the fourth embodiment
- FIG. 7 is a plumbing diagram of a refrigerant circuit in an air conditioner according to a second exemplary variation of the fourth embodiment
- FIG. 8 is a plumbing diagram of a refrigerant circuit in an air conditioner according to a third exemplary variation of the fourth embodiment
- FIG. 9 is a plumbing diagram of a refrigerant circuit in an air conditioner according to a fifth embodiment of the present invention.
- FIG. 10 is a plumbing diagram of a refrigerant circuit in an air conditioner according to a sixth embodiment of the present invention.
- FIG. 11 is a plumbing diagram of a refrigerant circuit in an air conditioner according to a seventh embodiment of the present invention.
- FIG. 12 is a plumbing diagram of a refrigerant circuit in an air conditioner according to an eighth embodiment of the present invention.
- FIG. 13 is a plumbing diagram of a refrigerant circuit in an air conditioner according to a first exemplary variation of the eighth embodiment
- FIG. 14 is a plumbing diagram of a refrigerant circuit in an air conditioner according to a second exemplary variation of the eighth embodiment
- FIG. 15 is a plumbing diagram of a refrigerant circuit in an air conditioner according to a third exemplary variation of the eighth embodiment.
- FIG. 16 is a plumbing diagram of a refrigerant circuit in an air conditioner according to a forth exemplary variation of the eighth embodiment
- FIG. 17 is a plumbing diagram of a refrigerant circuit in an air conditioner according to a ninth embodiment of the present invention.
- FIG. 18 is a plumbing diagram of a refrigerant circuit in an air conditioner according to a tenth embodiment of the present invention.
- FIG. 19 is a plumbing diagram of a refrigerant circuit in an air conditioner according to an exemplary variation of the tenth embodiment.
- FIG. 20 is a plumbing diagram of a refrigerant circuit in an air conditioner according to an eleventh embodiment of the present invention.
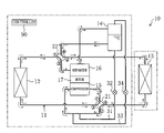
- An air conditioner ( 10 ) of the first embodiment is composed of a refrigeration apparatus according to the present invention.
- the air conditioner ( 10 ) is provided with a refrigerant circuit ( 11 ).
- the refrigerant circuit ( 11 ) is a closed circuit charged with carbon dioxide (CO 2 ) as a refrigerant.
- the refrigerant circuit ( 11 ) includes a compressor ( 15 ), an expander ( 16 ), an outdoor heat exchanger ( 12 ), an indoor heat exchanger ( 13 ), and a refrigerant adjustment tank ( 14 ).
- the refrigerant circuit ( 11 ) further includes two four-way switch valves ( 21 , 22 ).
- Both the compressor ( 15 ) and the expander ( 16 ) are implemented by positive-displacement fluid machines such as swinging piston type rotary fluid machines, rolling piston type rotary fluid machines, scroll fluid machines et cetera. Together with a motor ( 17 ), the compressor ( 15 ) and the expander ( 16 ) are housed in a single casing. Although not shown diagrammatically in FIG. 1 , the compressor ( 15 ), the expander ( 16 ), and the motor ( 17 ) are coupled together by a single shaft.
- Both the outdoor heat exchanger ( 12 ) and the indoor heat exchanger ( 13 ) are implemented by fin and tube heat exchangers for heat exchange between refrigerant and air.
- the refrigerant adjustment tank ( 14 ) is a tank shaped like a longitudinally elongated cylinder.
- Each of the foregoing two four-way switch valves ( 21 , 22 ) has four ports.
- the four-way switch valves ( 21 , 22 ) are selectively switchable between a first state (indicated by solid line in FIG. 1 ) in which the first and third ports fluidly communicate with each other and the second and fourth ports fluidly communicate with each other and a second state (indicated by broken line in FIG. 1 ) in which the first and fourth ports fluidly communicate with each other and the second and third ports fluidly communicate with each other.
- the suction and discharge sides of the compressor ( 15 ) are connected, respectively, to the second and first ports of the first four-way switch valve ( 21 ).
- the third and fourth ports of the first four-way switch valve ( 21 ) are connected, respectively, to one end of the outdoor heat exchanger ( 12 ) and to one end of the indoor heat exchanger ( 13 ).
- the inflow and outflow sides of the expander ( 16 ) are connected, respectively, to the third port of the second four-way switch valve ( 22 ) and to the upper side of the refrigerant adjustment tank ( 14 ).
- the lower side of the refrigerant adjustment tank ( 14 ) is corrected to the fourth port of the second four-way switch valve ( 22 ).
- the first and second ports of the second four-way switch valve ( 22 ) are connected, respectively, to the other end of the outdoor heat exchanger ( 12 ) and to the other end of the indoor heat exchanger ( 13 ).
- the refrigerant adjustment tank ( 14 ) is disposed along a refrigerant circulation pathway extending from the expander ( 16 ) to either the outdoor heat exchanger ( 12 ) or the indoor heat exchanger ( 13 ), whichever functions as an evaporator.
- the refrigerant circuit ( 11 ) includes a liquid injection line ( 31 ) which constitutes a liquid injection passageway and a gas injection line ( 33 ) which constitutes a gas injection passageway.
- a liquid injection line ( 31 ) which constitutes a liquid injection passageway
- a gas injection line ( 33 ) which constitutes a gas injection passageway.
- One end and the other end of the liquid injection line ( 31 ) are connected, respectively, to the bottom side of the refrigerant adjustment tank ( 14 ) and to the suction side of the compressor ( 15 ).
- a liquid side control valve ( 32 ) Disposed along the liquid injection line ( 31 ) is a liquid side control valve ( 32 ) as a liquid side flow rate control mechanism.
- One end and the other end of the gas injection line ( 33 ) are connected, respectively, to the top side of the refrigerant adjustment tank ( 14 ) and to the suction side of the compressor ( 15 ).
- a gas side control valve ( 34 ) Disposed along the gas injection line ( 33 ) is a gas side control valve ( 34 ) as a gas side flow rate control mechanism. Both the liquid side control valve ( 32 ) and the gas side control valve ( 34 ) are implemented by motor-operated valves and the opening of these valves is variable.
- the air conditioner ( 10 ) is provided with a controller ( 90 ) as a controller means.
- the controller ( 90 ) is configured such that it controls the opening of the liquid and gas side control valves ( 32 , 34 ). More specifically, the controller ( 90 ) sets, as a control target value, a target value of the refrigerant discharge temperature of the compressor ( 15 ) and controls the opening of the liquid and gas side control valves ( 32 , 34 ) so that the actually measured refrigerant discharge temperature of the compressor ( 15 ) becomes the control target value. In so doing, the controller ( 90 ) sets, as a control target value, a value of the refrigeration cycle high pressure which provides an optimal coefficient of performance (COP) for the refrigeration cycle obtainable in an operational state at the time.
- COP optimal coefficient of performance
- the first and second four-way switch valves ( 21 , 22 ) are set to the first state (indicated by solid line in FIG. 1 ), and refrigerant is circulated in the refrigerant circuit ( 11 ) in the direction indicated by solid line arrow in FIG. 1 .
- the outdoor heat exchanger ( 12 ) functions as a gas cooler while on the other hand the indoor heat exchanger ( 13 ) functions as an evaporator.
- supercritical refrigerant discharged from the compressor ( 15 ) flows into the outdoor heat exchanger ( 12 ) and dissipates heat to outdoor air. Thereafter, the refrigerant enters the expander ( 16 ).
- the inflow refrigerant is expanded and resulting power is transmitted to the compressor ( 15 ).
- the outflow of gas-liquid two-phase refrigerant from the expander ( 16 ) enters the refrigerant adjustment tank ( 14 ) where the refrigerant is separated into a liquid refrigerant and a gas refrigerant.
- the outflow of liquid refrigerant from the refrigerant adjustment tank ( 14 ) enters the indoor heat exchanger ( 13 ), absorbs heat from indoor air, and is evaporated.
- indoor heat exchanger ( 13 ) indoor air is cooled by the refrigerant.
- the refrigerant evaporated in the indoor heat exchanger ( 13 ) is drawn into the compressor ( 15 ) where it is compressed.
- the first and second four-way switch valves ( 21 , 22 ) are set to the second state (indicated by broken line in FIG. 1 ), and refrigerant is circulated in the refrigerant circuit ( 11 ) in the direction indicated by broken line arrow in FIG. 1 .
- the indoor heat exchanger ( 13 ) functions as a gas cooler while on the other hand the outdoor heat exchanger ( 12 ) functions as an evaporator.
- supercritical refrigerant discharged from the compressor ( 15 ) flows into the indoor heat exchanger ( 13 ) and dissipates heat to indoor air. Thereafter, the refrigerant enters the expander ( 16 ). In the indoor heat exchanger ( 13 ), indoor air is heated by the refrigerant. In the expander ( 16 ), the inflow refrigerant is expanded and resulting power is transmitted to the compressor ( 15 ). The outflow of gas-liquid two-phase refrigerant from the expander ( 16 ) enters the refrigerant adjustment tank ( 14 ) where the refrigerant is separated into a liquid refrigerant and a gas refrigerant.
- FIG. 2 which is a Mollier diagram (pressure-enthalpy diagram)
- the refrigerant evaporating pressure i.e., the refrigeration cycle low pressure
- the refrigerant temperature at the outlet of the gas cooler is T gc .
- a refrigeration cycle represented by A-B-C-D in FIG. 2 provides an optimal COP in this operational state.
- the COP of the refrigeration cycle is optimized when the refrigerant discharge temperature of the compressor ( 15 ) becomes T d (i.e., when the refrigeration cycle high pressure becomes P H ).
- the refrigerant evaporating pressure i.e., the refrigeration cycle low pressure
- the state of refrigerant drawn into the compressor more specifically, the degree of superheat or wetness
- the refrigerant temperature at the gas cooler outlet are determined, this accordingly makes it possible to specify a value of the refrigeration cycle high pressure that provides an optimal COP of the refrigeration cycle.
- the controller ( 90 ) sets a control target value for the refrigerant discharge temperature of the compressor ( 15 ). More specifically, the controller ( 90 ) gains from sensors et cetera an actual measurement value of the refrigerant cycle low pressure and an actual measurement value of the refrigerant temperature at the gas cooler outlet. In addition, the controller ( 90 ) pre-stores, as a function of the refrigerant cycle low pressure and the refrigerant temperature at the gas cooler outlet, a value for the refrigerant discharge temperature of the compressor ( 15 ) that provides an optimal COP of the refrigeration cycle.
- the state of the suction refrigerant of the compressor ( 15 ) is pre-set as follows: for example, “at a degree of superheat of 5 degrees Centigrade” or “in the saturated state”.
- the controller ( 90 ) performs a calculation by substituting a gained actual measurement value in a stored function and sets a result of the calculation as a control target value.
- the controller ( 90 ) compares the set control target value with an actual measurement value of the refrigerant discharge temperature of the compressor ( 15 ) and, based on the compare result, controls the opening of the liquid and gas side control valves ( 32 , 34 ).
- the controller ( 90 ) gradually reduces the opening of the gas side control valve ( 34 ). If, even when the gas side control valve ( 34 ) enters the fully closed state, the actually measured refrigerant discharge temperature of the compressor ( 15 ) is still higher than the control target value, the controller ( 90 ) gradually increases the opening of the liquid side control valve ( 32 ). On the contrary, suppose that an actual measurement value of the refrigerant discharge temperature of the compressor ( 15 ) is lower than the control target value.
- the controller ( 90 ) gradually reduces the opening of the liquid side control valve ( 32 ). If, even when the liquid side control valve ( 32 ) enters the fully closed state, the actually measured refrigerant discharge temperature of the compressor ( 15 ) still falls below the control target value, the controller ( 90 ) gradually increases the opening of the gas side control valve ( 34 ).
- the liquid injection line ( 31 ) is arranged in the refrigerant circuit ( 11 ), which arrangement allows liquid refrigerant to be supplied through the liquid injection line ( 31 ) to the suction side of the compressor ( 15 ). Even in an operational state that will cause an imbalance between the amount of refrigerant passable through the compressor ( 15 ) and the amount of refrigerant passable through the expander ( 16 ) unless a certain countermeasure is taken, these amounts are balanced with each other by supplying liquid refrigerant to the suction side of the compressor ( 15 ) to thereby control the suction refrigerant density of the compressor ( 15 ) whereby the high pressure of the refrigeration cycle can be set to an adequate pressure level value.
- the amount of refrigerant passable through the compressor ( 15 ) and the amount of refrigerant passable through the expander ( 16 ) can be balanced with each other while simultaneously introducing the entire outflow refrigerant from the gas cooler to the expander ( 16 ) as it is. Accordingly, according to the first embodiment, it becomes possible to establish a balance between the amount of refrigerant passing through the compressor ( 15 ) and the amount of refrigerant passing through the expander ( 16 ), regardless of the operational state and without reducing the amount of power recoverable in the expander ( 16 ).
- gas refrigerant in the refrigerant adjustment tank ( 14 ) can be supplied to the suction side of the compressor ( 15 ) by the gas injection line ( 33 ). Therefore, according to the first embodiment, even in an operational state that will cause the amount of refrigerant passable through the compressor ( 15 ) to become excessive relative to the amount of refrigerant passable through the expander ( 16 ) unless a certain countermeasure is taken, it becomes possible to establish a balance between the amount of refrigerant passable through the compressor ( 15 ) and the amount of refrigerant passable through the expander ( 16 ) by supplying gas refrigerant to the suction side of the compressor ( 15 ) from the gas injection line ( 33 ).
- An air conditioner ( 10 ) of the second embodiment is a modification of the air conditioner ( 10 ) of the first embodiment (more specifically, the refrigerant circuit ( 11 ) and the controller ( 90 ) in the first embodiment are modified in configuration in the second embodiment).
- the difference from the first embodiment in regard to the air conditioner ( 10 ) of the second embodiment is described.
- the refrigerant circuit ( 11 ) of the second embodiment is provided with a bridge circuit ( 40 ) as a substitute for the second four-way switch valve ( 22 ).
- the bridge circuit ( 40 ) comprises a bridge connection of four check valves ( 41 , 42 , 43 , 44 ).
- the bridge circuit ( 40 ) is configured such that the inflow side of each of the first and fourth check valves ( 41 , 44 ) is connected to the outflow side of the expander ( 16 ); the outflow side of each of the second and third check valves ( 42 , 43 ) is connected to the inflow side of the expander ( 16 ); the outflow side of the first check valve ( 41 ) and the inflow side of the second check valve ( 42 ) are connected to the other end of the indoor heat exchanger ( 13 ); and the inflow side of the third check valve ( 43 ) and the outflow side of the fourth check valve ( 44 ) are connected to the other end of the outdoor heat exchanger ( 12 ).
- the refrigerant adjustment tank ( 14 ) is arranged differently from the first embodiment.
- the refrigerant adjustment tank ( 14 ) is disposed along a refrigerant circulation pathway extending from either the outdoor heat exchanger ( 12 ) or the indoor heat exchanger ( 13 ), whichever functions as an evaporator, to the compressor ( 15 ). More specifically, the upper and top sides of the refrigerant adjustment tank ( 14 ) are connected, respectively, to the second port of the first four-way switch valve ( 21 ) and to the suction side of the compressor ( 15 ).
- the liquid injection line ( 31 ) and the liquid side control valve ( 32 ) are provided, but the gas injection line ( 33 ) and the gas side control valve ( 34 ) are omitted.
- the refrigerant circuit ( 11 ) one end and the other end of the liquid injection line ( 31 ) are connected, respectively, to the bottom side of the refrigerant adjustment tank ( 14 ) and to the suction side of the compressor ( 15 ). This arrangement is the same as the first embodiment.
- the controller ( 90 ) of the second embodiment is configured such that it controls only the opening of the liquid side control valve ( 32 ). Stated another way, the controller ( 90 ) sets a target value of the refrigerant discharge temperature of the compressor ( 15 ) as a control target value and controls the opening of the liquid side control valve ( 32 ) so that the actually measured refrigerant discharge temperature of the compressor ( 15 ) becomes the control target value.
- the first four-way switch valve ( 21 ) is set to the first state (indicated by solid line in FIG. 3 ) and refrigerant is circuited in the refrigerant circuit ( 11 ) in the direction indicated by solid line arrow in FIG. 3 .
- the outdoor heat exchanger ( 12 ) functions as a gas cooler while on the other hand the indoor heat exchanger ( 13 ) functions as an evaporator.
- supercritical refrigerant discharged from the compressor ( 15 ) flows into the outdoor heat exchanger ( 12 ) and dissipates heat to outdoor air. Thereafter, the refrigerant enters the expander ( 16 ). In the expander ( 16 ), the inflow refrigerant is expanded and resulting power is transmitted to the compressor ( 15 ). The outflow of gas-liquid two-phase refrigerant from the expander ( 16 ) enters the indoor heat exchanger ( 13 ), absorbs heat from indoor air, and is evaporated. In the indoor heat exchanger ( 13 ), indoor air is cooled by the refrigerant.
- the first four-way switch valve ( 21 ) is set to the second state (indicated by broken line in FIG. 1 ), and refrigerant is circulated in the refrigerant circuit ( 11 ) in the direction indicated by broken line arrow in FIG. 3 .
- the indoor heat exchanger ( 13 ) functions as a gas cooler while on the other hand the outdoor heat exchanger ( 12 ) functions as an evaporator.
- supercritical refrigerant discharged from the compressor ( 15 ) flows into the indoor heat exchanger ( 13 ) and dissipates heat to indoor air. Thereafter, the refrigerant enters the expander ( 16 ). In the indoor heat exchanger ( 13 ), indoor air is heated by the refrigerant. In the expander ( 16 ), the inflow refrigerant is expanded and resulting power is transmitted to the compressor ( 15 ). The outflow of gas-liquid two-phase refrigerant from the expander ( 16 ) enters the outdoor heat exchanger ( 12 ), absorbs heat from outdoor air, and is evaporated.
- the controller ( 90 ) sets a control target value for the refrigerant discharge temperature of the compressor ( 15 ). In so doing, the controller ( 90 ) sets a control target value in the same way as the first embodiment. In other words, based on an actual measurement value of the refrigeration cycle low pressure and an actual measurement value of the refrigerant temperature at the gas cooler outlet, the controller ( 90 ) performs an arithmetic operation to calculate a value of the refrigerant discharge temperature of the compressor ( 15 ) that provides an optimal COP of the refrigerant cycle and sets a result of the arithmetic operation as a control target value.
- the controller ( 90 ) compares the set control target value with an actual measurement value of the refrigerant discharge temperature of the compressor ( 15 ) and, based on the compare result, controls the opening of the liquid side control valve ( 32 ). That is to say, the controller ( 90 ) increases the opening of the liquid side control valve ( 32 ) if the actually measured refrigerant discharge temperature of the compressor ( 15 ) exceeds the control target value while on the other hand the controller ( 90 ) reduces the opening of the liquid side control valve ( 32 ) if the actually measured refrigerant discharge temperature of the compressor ( 15 ) falls below the control target value.
- An air conditioner ( 10 ) of the third embodiment is a modification of the air conditioner ( 10 ) of the second embodiment (more specifically, the refrigerant circuit ( 11 ) of the second embodiment is modified in configuration in the third embodiment).
- the difference from the second embodiment in regard to the air conditioner ( 10 ) of the third embodiment is described.
- the refrigerant circuit ( 11 ) of the third embodiment is additionally provided with an internal heat exchanger ( 50 ).
- the internal heat exchanger ( 50 ) includes a first flow path ( 51 ) and a second flow path ( 52 ) and effectuates heat exchange between refrigerant in the first flow path ( 51 ) and refrigerant in the second flow path ( 52 ).
- the area of heat transfer facing the second flow path ( 52 ) is larger than the area of heat transfer facing the first flow path ( 51 ).
- the first flow path ( 51 ) is connected to a line extending between the bridge circuit ( 40 ) and the outdoor heat exchanger ( 12 ) and the second flow path ( 52 ) is connected to a line extending between the bridge circuit ( 40 ) and the indoor heat exchanger ( 13 ).
- refrigerant is circulated in the refrigerant circuit ( 11 ) in the direction indicated by solid line arrow in FIG. 4 .
- the outflow of liquid refrigerant from the outdoor heat exchanger ( 12 ) passes through the first flow path ( 51 ), while the outflow of gas-liquid two-phase refrigerant from the expander ( 16 ) passes through the second flow path ( 52 ).
- the gas-liquid two-phase refrigerant flows through the second flow path ( 52 ) having a greater heat transfer area.
- refrigerant is circulated in the refrigerant circuit ( 11 ) in the direction indicated by broken line arrow in FIG. 4 .
- the outflow of gas-liquid two-phase refrigerant from the expander ( 16 ) passes through the first flow path ( 51 ), while the outflow of liquid refrigerant from the indoor heat exchanger ( 13 ) passes through the second flow path ( 52 ). That is to say, in the internal heat exchanger ( 50 ), the gas-liquid two-phase refrigerant flows through the first flow path ( 51 ) having a smaller heat transfer area.
- the amount of heat exchange between the refrigerant in the first flow path ( 51 ) and the refrigerant in the second flow path ( 52 ) becomes relatively small and, as a result, the temperature of the liquid refrigerant does not fall considerably during passage through the first flow path ( 51 ).
- the refrigerant after passage through the first flow path ( 51 ) is then delivered to the expander ( 16 ). In this way, the refrigerant, not cooled considerably in the internal heat exchanger ( 50 ) and hardly changed in density, is introduced to the expander ( 16 ).
- An air conditioner ( 10 ) of the fourth embodiment is a modification of the air conditioner ( 10 ) of the third embodiment (more specifically, the refrigerant circuit ( 11 ) in the third embodiment is modified in configuration in the fourth embodiment).
- the difference from the third embodiment in regard to the air conditioner ( 10 ) of the fourth embodiment is described.
- the refrigerant adjustment tank ( 14 ) is arranged differently from the third embodiment.
- the refrigerant adjustment tank ( 14 ) is disposed along a refrigerant circulation pathway extending from the expander ( 16 ) to either the outdoor heat exchanger ( 12 ) or the indoor heat exchanger ( 13 ), whichever functions as an evaporator.
- the refrigerant circuit ( 11 ) of the fourth embodiment is additionally provided with a fifth check valve ( 45 ) and a sixth check valve ( 46 ).
- the fifth check valve ( 45 ) is disposed in a line connecting the second flow path ( 52 ) of the internal heat exchanger ( 50 ) and the indoor heat exchanger ( 13 ).
- the fifth check valve ( 45 ) is oriented such that the inflow side is located on the side of the indoor heat exchanger ( 13 ) while the outflow side is located on the side of the internal heat exchanger ( 50 ).
- the sixth check valve ( 46 ) is disposed in a line connecting the first flow path ( 51 ) of the internal heat exchanger ( 50 ) and the outdoor heat exchanger ( 12 ).
- the sixth check valve ( 46 ) is oriented such that the inflow side is located on the side of the outdoor heat exchanger ( 12 ) while the outflow side is located on the side of the internal heat exchanger ( 50 ).
- the refrigerant circuit ( 11 ) is additionally provided with a lead-in pipe ( 60 ).
- One end of the lead-in pipe ( 60 ) is connected to the top side of the refrigerant adjustment tank ( 14 ).
- the other end of the lead-in pipe ( 60 ) is branched off into two branch pipes one of which becomes a first lead-in branch pipe ( 61 ) and the other of which becomes a second lead-in branch pipe ( 62 ).
- the first lead-in branch pipe ( 61 ) is connected between the fifth check valve ( 45 ) and the internal heat exchanger ( 50 ).
- the first lead-in branch pipe ( 61 ) is provided with a first solenoid valve ( 56 ).
- the second lead-in branch pipe ( 62 ) is connected between the sixth check valve ( 46 ) and the internal heat exchanger ( 50 ).
- the second lead-in branch pipe ( 62 ) is provided with a second solenoid valve ( 57 ).
- the refrigerant circuit ( 11 ) is additionally provided with a first lead-out pipe ( 68 ) and a second lead-out pipe ( 69 ).
- One end and the other end of the first lead-out pipe ( 68 ) are connected, respectively, to the lower side of the refrigerant adjustment tank ( 14 ) and between the indoor heat exchanger ( 13 ) and the fifth check valve ( 45 ).
- a seventh check valve ( 47 ) is disposed in the first lead-out pipe ( 68 ).
- the seventh check valve ( 47 ) allows only refrigerant flow from one end towards the other end of the first lead-out pipe ( 68 ).
- One end and the other end of the second lead-out pipe ( 69 ) are connected, respectively, to the lower side of the refrigerant adjustment tank ( 14 ) and between the outdoor heat exchanger ( 12 ) and the sixth check valve ( 46 ).
- An eighth check valve ( 48 ) is disposed in the second lead-out pipe ( 69 ). The eighth check valve ( 48 ) allows only refrigerant flow from one end towards the other end of the second lead-out pipe ( 69 ).
- the first solenoid valve ( 56 ) is placed in the open state and the second solenoid valve ( 57 ) is placed in the closed state.
- refrigerant is circulated in the direction as indicated by solid line arrow in FIG. 5 . More specifically, the outflow of gas-liquid two-phase refrigerant from the expander ( 16 ) passes through the second flow path ( 52 ) of the internal heat exchanger ( 50 ) and then through the first lead-in branch pipe ( 61 ) and enters the refrigerant adjustment tank ( 14 ).
- the inflow refrigerant is separated into a liquid refrigerant and a gas refrigerant.
- the liquid refrigerant in the refrigerant adjustment tank ( 14 ) is delivered through the first lead-out pipe ( 68 ) to the indoor heat exchanger ( 13 ).
- the first solenoid valve ( 56 ) is placed in the closed state and the second solenoid valve ( 57 ) is placed in the open state.
- refrigerant is circulated in the direction as indicated by broken line arrow in FIG. 5 . More specifically, the outflow of gas-liquid two-phase refrigerant from the expander ( 16 ) passes through the first flow path ( 51 ) of the internal heat exchanger ( 50 ) and then through the second lead-in branch pipe ( 62 ) and enters the refrigerant adjustment tank ( 14 ).
- the inflow refrigerant is separated into a liquid refrigerant and a gas refrigerant.
- the liquid refrigerant in the refrigerant adjustment tank ( 14 ) is delivered through the second lead-out pipe ( 69 ) to the outdoor heat exchanger ( 12 ).
- the refrigerant circuit ( 11 ) may be arranged as follows.
- FIG. 6 there is shown a refrigerant circuit ( 11 ) according to a first exemplary variation of the fourth embodiment.
- the refrigerant circuit ( 11 ) of the first exemplary variation is provided with a first three-way valve ( 26 ) as a substitute for the first and second solenoid valves ( 56 , 57 ).
- the first three-way valve ( 26 ) is disposed at where the first and second lead-in branch pipes ( 61 , 62 ) join together.
- the first three-way valve ( 26 ) has three ports of which the second and third ports are connected to the first lead-in branch pipe ( 61 ) and to the second lead-in branch pipe ( 62 ), respectively.
- a lead-out pipe ( 65 ) as a substitute for the first and second lead-out pipes ( 68 , 69 ).
- One end of the lead-out pipe ( 65 ) is connected to the lower side of the refrigerant adjustment tank ( 14 ).
- the other end of the lead-out pipe ( 65 ) is branched off into two branch pipes one of which becomes a first lead-out branch pipe ( 66 ) and the other of which becomes a second lead-out branch pipe ( 67 ).
- the first lead-out branch pipe ( 66 ) is connected between the indoor heat exchanger ( 13 ) and the fifth check valve ( 45 ).
- the second lead-out pipe ( 67 ) is connected between the outdoor heat exchanger ( 12 ) and the sixth check valve ( 46 ).
- the lead-out pipe ( 65 ) is provided with a second three-way valve ( 27 ).
- the second three-way valve ( 27 ) is disposed at where the first lead-out branch pipe ( 66 ) and the second lead-out branch pipe ( 67 ) join together.
- the second three-way valve ( 27 ) has three ports of which the second and third ports are connected to the first lead-out branch pipe ( 66 ) and to the second lead-out branch pipe ( 67 ), respectively.
- the first three-way valve ( 26 ) and the second three-way valve ( 27 ) are set to the state (indicated by solid line in FIG. 6 ) in which the first and second ports fluidly communicate with each other.
- refrigerant is circulated in the direction as indicated by solid line arrow in FIG. 6 . More specifically, the outflow of gas-liquid two-phase refrigerant from the expander ( 16 ) passes through the second flow path ( 52 ) of the internal heat exchanger ( 50 ) and then through the first lead-in branch pipe ( 61 ) and enters the refrigerant adjustment tank ( 14 ).
- liquid refrigerant in the refrigerant adjustment tank ( 14 ) is delivered through the first lead-out branch pipe ( 66 ) to the indoor heat exchanger ( 13 ).
- the first three-way valve ( 26 ) and the second three-way valve ( 27 ) are set to the state (indicated by broken line in FIG. 6 ) in which the first and third ports fluidly communicate with each other.
- refrigerant is circulated in the direction as indicated by broken line arrow in FIG. 6 . More specifically, the outflow of gas-liquid two-phase refrigerant from the expander ( 16 ) passes through the first flow path ( 51 ) of the internal heat exchanger ( 50 ) and then through the second lead-in branch pipe ( 62 ) and enters the refrigerant adjustment tank ( 14 ).
- liquid refrigerant in the refrigerant adjustment tank ( 14 ) is delivered through the second lead-out branch pipe ( 67 ) to the outdoor heat exchanger ( 12 ).
- the refrigerant circuit ( 11 ) may be arranged as follows.
- FIG. 7 there is shown a refrigerant circuit ( 11 ) according to a second exemplary variation of the fourth embodiment.
- the refrigerant circuit ( 11 ) of the second exemplary variation is provided with a second four-way switch valve ( 22 ) as a substitute for the bridge circuit ( 40 ).
- the second four-way switch valve ( 22 ) has four ports of which: the first port is connected to the first flow path ( 51 ) of the internal heat exchanger ( 50 ); the second port is connected to the second flow path ( 52 ) of the internal heat exchanger ( 50 ); the third port is connected to the inflow side of the expander ( 16 ); and the fourth port is connected to the outflow side of the expander ( 16 ).
- the first and second solenoid valves ( 56 , 57 ) and the fifth to eighth check valves ( 45 , 46 , 47 , 48 ) are omitted and a third four-way switch valve ( 23 ) and a fourth four-way switch valve ( 24 ) are provided instead.
- the third four-way switch valve ( 23 ) has four ports of which: the first port is connected to the first lead-out pipe ( 68 ); the second port is connected to the second flow path ( 52 ) of the internal heat exchanger ( 50 ); the third port is connected to the other end of the indoor heat exchanger ( 13 ); and the fourth port is connected to the first lead-in branch pipe ( 61 ).
- the fourth four-way switch valve ( 24 ) has four ports of which: the first port is connected to the other end of the outdoor heat exchanger ( 12 ); the second port is connected to the second lead-in branch pipe ( 62 ); the third port is connected to the first flow path ( 51 ) of the internal heat exchanger ( 50 ); and the fourth port is connected to the second lead-out pipe ( 69 ).
- the four-way switch valves ( 21 , 22 , 23 , 24 ) are all set to the state indicated by solid line in FIG. 7 .
- refrigerant is circulated in the direction indicated by solid line arrow in FIG. 7 . More specifically, the outflow of gas-liquid two-phase refrigerant from the expander ( 16 ) passes through the second flow path ( 52 ) of the internal heat exchanger ( 50 ) and then through the first lead-in branch pipe ( 61 ) and enters the refrigerant adjustment tank ( 14 ).
- liquid refrigerant in the refrigerant adjustment tank ( 14 ) is delivered through the first lead-out branch pipe ( 66 ) to the indoor heat exchanger ( 13 ).
- the four-way switch valves ( 21 , 22 , 23 , 24 ) are all set to the state indicated by broken line in FIG. 7 .
- refrigerant is circulated in the direction as indicated by broken line arrow in FIG. 7 . More specifically, the outflow of gas-liquid two-phase refrigerant from the expander ( 16 ) passes through the first flow path ( 51 ) of the internal heat exchanger ( 50 ) and then through the second lead-in branch pipe ( 62 ) and enters the refrigerant adjustment tank ( 14 ).
- liquid refrigerant in the refrigerant adjustment tank ( 14 ) is delivered through the second lead-out branch pipe ( 67 ) to the outdoor heat exchanger ( 12 ).
- the refrigerant circuit ( 11 ) may be arranged as follows.
- FIG. 8 there is shown a refrigerant circuit ( 11 ) according to a third exemplary variation of the fourth embodiment.
- the refrigerant circuit ( 11 ) of the third exemplary variation is provided with a second four-way switch valve ( 22 ) as a substitute for the bridge circuit ( 40 ).
- the second four-way switch valve ( 22 ) has four ports of which: the first port is connected to a third four-way switch valve ( 23 ) which is descried later; the second port is connected to the second flow path ( 52 ) of the internal heat exchanger ( 50 ); the third port is connected to the inflow side of the expander ( 16 ); and the fourth port is connected to the outflow side of the expander ( 16 ).
- the sixth check valve ( 46 ) is omitted and the third four-way switch valve ( 23 ) and a third solenoid valve ( 58 ) are added instead.
- the third four-way switch valve ( 23 ) has four ports of which: the first port is connected to the other end of the outdoor heat exchanger ( 12 ); the second port is connected to the first port of the second four-way switch valve ( 22 ); the third port is connected to one end of the first flow path ( 51 ) of the internal heat exchanger ( 50 ); and the fourth port is connected to the other end of the first flow path ( 51 ) of the internal heat exchanger ( 50 ).
- the third solenoid valve ( 58 ) is connected between the fourth port of the third four-way switch valve ( 23 ) and the first flow path ( 51 ) of the internal heat exchanger ( 50 ).
- each of the second lead-in branch pipe ( 62 ) and the second lead-out pipe ( 69 ) is changed. More specifically, the second lead-in branch pipe ( 62 ) is connected between the first flow path ( 51 ) of the internal heat exchanger ( 50 ) and the third solenoid valve ( 58 ) and the second lead-out pipe ( 69 ) is connected between the fourth port of the third four-way switch valve ( 23 ) and the third solenoid valve ( 58 ).
- the four-way switch valves ( 21 , 22 , 23 ) are set to the state indicated by solid line in FIG. 8 and the first and third solenoid valves ( 56 , 58 ) are placed in the open state while the second solenoid valve ( 57 ) is placed in the closed state.
- refrigerant is circulated in the direction indicated by solid line arrow in FIG. 8 . More specifically, the outflow of gas-liquid two-phase refrigerant from the expander ( 16 ) passes through the second flow path ( 52 ) of the internal heat exchanger ( 50 ) and then through the first lead-in branch pipe ( 61 ) and enters the refrigerant adjustment tank ( 14 ).
- liquid refrigerant in the refrigerant adjustment tank ( 14 ) is delivered through the first lead-out pipe ( 68 ) to the indoor heat exchanger ( 13 ).
- the four-way switch valves ( 21 , 22 , 23 ) are set to the state indicated by broken line in FIG. 8 and the first and third solenoid valves ( 56 , 58 ) are placed in the closed state while the second solenoid valve ( 57 ) is placed in the open state. And, in the refrigerant circuit ( 11 ), refrigerant is circulated in the direction as indicated by broken line arrow in FIG. 8 .
- the outflow of gas-liquid two-phase refrigerant from the expander ( 16 ) passes through the first flow path ( 51 ) of the internal heat exchanger ( 50 ) and then through the second lead-in branch pipe ( 62 ) and enters the refrigerant adjustment tank ( 14 ).
- liquid refrigerant in the refrigerant adjustment tank ( 14 ) is delivered through the second lead-out pipe ( 69 ) to the outdoor heat exchanger ( 12 ).
- An air conditioner ( 10 ) of the fifth embodiment is a modification of the air conditioner ( 10 ) of the first embodiment (more specifically, the refrigerant circuit ( 11 ) of the first embodiment is modified in configuration in the fifth embodiment).
- the difference from the first embodiment in regard to the air conditioner ( 10 ) of the fifth embodiment is described.
- the first and second four-way switch valves ( 21 , 22 ) are arranged differently from the first embodiment.
- the first port is connected to the discharge side of the compressor ( 15 );
- the second port is connected to the lower side of the refrigerant adjustment tank ( 14 );
- the third port is connected to one end of the outdoor heat exchanger ( 12 ); and
- the fourth port is connected to the other end of the indoor heat exchanger ( 13 ).
- the first port is connected to the other end of the outdoor heat exchanger ( 12 ); the second port is connected to one end of the indoor heat exchanger ( 13 ); the third port is connected to the inflow side of the expander ( 16 ); and the fourth port is connected to the suction side of the compressor ( 15 ).
- both the liquid injection line ( 31 ) and the gas injection line ( 33 ) are connected between the suction side of the compressor ( 15 ) and the second four-way switch valve ( 22 ).
- both the first four-way switch valve ( 21 ) and the second four-way switch valve ( 22 ) are set to the first state (indicated by solid line in FIG. 9 ).
- refrigerant is circulated in the direction indicated by solid line arrow in FIG. 9 .
- refrigerant discharged from the compressor ( 15 ) passes through the outdoor heat exchanger ( 12 ), then through the expander ( 16 ), then through the refrigerant adjustment tank ( 14 ), and then through the indoor heat exchanger ( 13 ), in that order and is drawn into the compressor ( 15 ) where it is compressed.
- both the first four-way switch valve ( 21 ) and the second four-way switch valve ( 22 ) are set to the second state (indicated by broken line in FIG. 9 ).
- refrigerant is circulated in the direction indicated by broken line arrow in FIG. 9 .
- refrigerant discharged from the compressor ( 15 ) passes through the indoor heat exchanger ( 13 ), then through the expander ( 16 ), then through the refrigerant adjustment tank ( 14 ), and then through the outdoor heat exchanger ( 12 ), in that order and is drawn into the compressor ( 15 ) where it is compressed.
- An air conditioner ( 10 ) of the sixth embodiment is a modification of the air conditioner ( 10 ) of the fifth embodiment (more specifically, the refrigerant circuit ( 11 ) of the fifth embodiment is modified in configuration in the sixth embodiment).
- the difference from the fifth embodiment in regard to the air conditioner ( 10 ) of the sixth embodiment is described.
- the refrigerant adjustment tank ( 14 ) is arranged differently from the fifth embodiment.
- the refrigerant adjustment tank ( 14 ) is disposed along a refrigerant circulation pathway extending from either the outdoor heat exchanger ( 12 ) or the indoor heat exchanger ( 13 ), whichever functions as an evaporator, to the compressor ( 15 ). More specifically, the upper side of the refrigerant adjustment tank ( 14 ) is connected to the fourth port of the second four-way switch valve ( 22 ) and the top thereof is connected to the suction side of the compressor ( 15 ). With the change in the arrangement of the refrigerant adjustment tank ( 14 ), the second port of the first four-way switch valve ( 21 ) is connected to the outflow side of the expander ( 16 ).
- the liquid injection line ( 31 ) and the liquid side control valve ( 32 ) are provided, but the gas injection line ( 33 ) and the gas side control valve ( 34 ) are omitted.
- the refrigerant circuit ( 11 ) one end and the other end of the liquid injection line ( 31 ) are connected to the bottom side of the refrigerant adjustment tank ( 14 ) and to the suction side of the compressor ( 15 ), respectively. This arrangement is the same as the fifth embodiment.
- the controller ( 90 ) of the sixth embodiment is configured such that it controls only the opening of the liquid side control valve ( 32 ).
- the controller ( 90 ) sets a target value of the refrigerant discharge temperature of the compressor ( 15 ) as a control target value and controls the opening of the liquid side control valve ( 32 ) so that the actually measured refrigerant discharge temperature of the compressor ( 15 ) becomes the control target value.
- the controller ( 90 ) of the sixth embodiment is configured in the same way that the controller ( 90 ) of the second embodiment is configured.
- both the first four-way switch valve ( 21 ) and the second four-way switch valve ( 22 ) are set to the first state (indicated by solid line in FIG. 10 ).
- refrigerant is circulated in the direction indicated by solid line arrow in FIG. 10 .
- refrigerant discharged from the compressor ( 15 ) passes through the outdoor heat exchanger ( 12 ), then through the expander ( 16 ), then through the indoor heat exchanger ( 13 ), and then through the refrigerant adjustment tank ( 14 ), in that order and is drawn into the compressor ( 15 ) where it is compressed.
- both the first four-way switch valve ( 21 ) and the second four-way switch valve ( 22 ) are set to the second state (indicated by broken line in FIG. 10 ).
- refrigerant is circulated in the direction indicated by broken line arrow in FIG. 10 .
- refrigerant discharged from the compressor ( 15 ) passes through the indoor heat exchanger ( 13 ), then through the expander ( 16 ), then through the outdoor heat exchanger ( 12 ), and then through the refrigerant adjustment tank ( 14 ), in that order and is drawn into the compressor ( 15 ) where it is compressed.
- An air conditioner ( 10 ) of the seventh embodiment is a modification of the air conditioner ( 10 ) of the fifth embodiment (more specifically, the refrigerant circuit ( 11 ) in the fifth embodiment is modified in configuration in the seventh embodiment).
- the difference from the fifth embodiment in regard to the air conditioner ( 10 ) of the seventh embodiment is described.
- the refrigerant circuit ( 11 ) of the seventh embodiment is additionally provided with an internal heat exchanger ( 50 ).
- the internal heat exchanger ( 50 ) of the seventh embodiment has the same configuration as the internal heat exchanger ( 50 ) of the third embodiment.
- the internal heat exchanger ( 50 ) of the seventh embodiment is provided with a first flow path ( 51 ) and a second flow path ( 52 ) and the area of heat transfer facing the first flow path ( 51 ) is larger than the area of heat transfer facing the second flow path ( 52 ).
- the first flow path ( 51 ) is connected between the first port of the second four-way switch valve ( 22 ) and the outdoor heat exchanger ( 12 ) and the second flow path ( 52 ) is connected between the second port of the second four-way switch valve ( 22 ) and the indoor heat exchanger ( 13 ).
- both the first four-way switch valve ( 21 ) and the second four-way switch valve ( 22 ) are set to the first state (indicated by solid line in FIG. 11 ).
- refrigerant is circulated in the direction indicated by solid line arrow in FIG. 11 .
- refrigerant discharged from the outdoor heat exchanger ( 12 ) functioning as a gas cooler passes through the first flow path ( 51 ) of the internal heat exchanger ( 50 ) and then flows into the expander ( 16 ).
- refrigerant discharged from the indoor heat exchanger ( 13 ) functioning as an evaporator passes through the second flow path ( 52 ) of the internal heat exchanger ( 50 ) and is then drawn into the compressor ( 15 ).
- both the first four-way switch valve ( 21 ) and the second four-way switch valve ( 22 ) are set to the second state (indicated by broken line in FIG. 11 ).
- refrigerant is circulated in the direction indicated by broken line arrow in FIG. 11 .
- refrigerant discharged from the indoor heat exchanger ( 13 ) functioning as a gas cooler passes through the second flow path ( 52 ) of the internal heat exchanger ( 50 ) and then flows into the expander ( 16 ).
- refrigerant discharged from the outdoor heat exchanger ( 12 ) functioning as an evaporator passes through the first flow path ( 51 ) of the internal heat exchanger ( 50 ) and is then drawn into the compressor ( 15 ).
- An air conditioner ( 10 ) of the eighth embodiment is a modification of the air conditioner ( 10 ) of the seventh embodiment (more specifically, the refrigerant circuit ( 11 ) and the controller ( 90 ) in the seventh embodiment are modified in configuration in the eighth embodiment).
- the difference from the seventh embodiment in regard to the air conditioner ( 10 ) of the eighth embodiment is described.
- the refrigerant circuit ( 11 ) of the eighth embodiment is additionally provided with a first solenoid valve ( 71 ) and a second solenoid valve ( 72 ).
- the first solenoid valve ( 71 ) is disposed between the second flow path ( 52 ) of the internal heat exchanger ( 50 ) and the outdoor heat exchanger ( 12 ).
- the second solenoid valve ( 72 ) is disposed between the first flow path ( 51 ) of the internal heat exchanger ( 50 ) and the outdoor heat exchanger ( 12 ).
- the refrigerant adjustment tank ( 14 ) is arranged differently from the seventh embodiment.
- the refrigerant adjustment tank ( 14 ) is disposed along a refrigerant circulation pathway extending from either the outdoor heat exchanger ( 12 ) or the indoor heat exchanger ( 13 ), whichever functions as an evaporator, to the compressor ( 15 ).
- the second port of the first four-way switch valve ( 21 ) is connected to the outflow side of the expander ( 16 ) in the refrigerant circuit ( 11 ).
- the refrigerant circuit ( 11 ) of the eighth embodiment is additionally provided with a first lead-in pipe ( 63 ), a second lead-in pipe ( 64 ), and a lead-out pipe ( 65 ).
- first lead-in pipe ( 63 ) One end and the other end of the first lead-in pipe ( 63 ) are connected to the upper side of the refrigerant adjustment tank ( 14 ) and between the indoor heat exchanger ( 13 ) and the first solenoid valve ( 71 ), respectively.
- the first lead-in pipe ( 63 ) is provided with a third solenoid valve ( 73 ).
- One end and the other end of the second lead-in pipe ( 64 ) are connected to the upper side of the refrigerant adjustment tank ( 14 ) and between the outdoor heat exchanger ( 12 ) and the second solenoid valve ( 72 ), respectively.
- the second lead-in pipe ( 64 ) is provided with a fourth solenoid valve ( 74 ).
- One end of the lead-out pipe ( 65 ) is connected to the top side of the refrigerant adjustment tank ( 14 ).
- the other end of the lead-out pipe ( 65 ) is branched off into two branch pipes one of which becomes a first lead-out branch pipe ( 66 ) and the other of which becomes a second lead-out branch pipe ( 67 ).
- the first lead-out branch pipe ( 66 ) is connected between the second flow path ( 52 ) of the internal heat exchanger ( 50 ) and the first solenoid valve ( 71 ).
- the first lead-out branch pipe ( 66 ) is provided with a first check valve ( 76 ).
- the first check valve ( 76 ) permits only refrigerant flow in the direction in which refrigerant flows out from the refrigerant adjustment tank ( 14 ).
- the second lead-out branch pipe ( 67 ) is connected between the first flow path ( 51 ) of the internal heat exchanger ( 50 ) and the second solenoid valve ( 72 ).
- the second lead-out branch pipe ( 67 ) is provided with a second check valve ( 77 ).
- the second check valve ( 77 ) permits only refrigerant flow in the direction in which refrigerant flows out from the refrigerant adjustment tank ( 14 ).
- the liquid injection line ( 31 ) and the liquid side control valve ( 32 ) are provided, but the gas injection line ( 33 ) and the gas side control valve ( 34 ) are omitted.
- the refrigerant circuit ( 11 ) one end and the other end of the liquid injection line ( 31 ) are connected to the bottom side of the refrigerant adjustment tank ( 14 ) and to the suction side of the compressor ( 15 ), respectively. This arrangement is the same as the seventh embodiment.
- the controller ( 90 ) of the second embodiment is configured such that it controls only the opening of the liquid side control valve ( 32 ).
- the controller ( 90 ) sets a target value of the refrigerant discharge temperature of the compressor ( 15 ) as a control target value and controls the opening of the liquid side control valve ( 32 ) so that the actually measured refrigerant discharge temperature of the compressor ( 15 ) becomes the control target value.
- the controller ( 90 ) of the present embodiment is configured in the same way as the controller ( 90 ) of the second embodiment.
- the second and third solenoid valves ( 72 , 73 ) are placed in the open state while on the other hand the first and fourth solenoid valves ( 71 , 74 ) are placed in the closed state.
- refrigerant is circulated in the direction indicated by solid line arrow in FIG. 12 . More specifically, the outflow of refrigerant from the indoor heat exchanger ( 13 ) flows through the first lead-in pipe ( 63 ) into the refrigerant adjustment tank ( 14 ).
- Gas refrigerant in the refrigerant adjustment tank ( 14 ) flows through the first lead-out branch pipe ( 66 ) into the internal heat exchanger ( 50 ) and is drawn, after passage through the second flow path ( 52 ) of the internal heat exchanger ( 50 ), into the compressor ( 15 ).
- the second and third solenoid valves ( 72 , 73 ) are placed in the closed state while on the other hand the first and fourth solenoid valves ( 71 , 74 ) are placed in the open state.
- refrigerant is circulated in the direction indicated by broken line arrow in FIG. 12 . More specifically, the outflow of refrigerant from the outdoor heat exchanger ( 12 ) flows through the second lead-in pipe ( 64 ) into the refrigerant adjustment tank ( 14 ).
- Gas refrigerant in the refrigerant adjustment tank ( 14 ) flows through the second lead-out branch pipe ( 67 ) into the internal heat exchanger ( 50 ) and is drawn, after passage through the first flow path ( 51 ) of the internal heat exchanger ( 50 ), into the compressor ( 15 ).
- the refrigerant circuit ( 11 ) may be arranged as follows.
- FIG. 13 there is shown a refrigerant circuit ( 11 ) according to a first exemplary variation of the eighth embodiment.
- the refrigerant circuit ( 11 ) of the first exemplary variation is provided with a first three-way valve ( 26 ) and a second three-way valve ( 27 ) instead of the first to fourth solenoid valves ( 71 , 72 , 73 , 74 ).
- the first three-way valve ( 26 ) is disposed along a line connecting the indoor heat exchanger ( 13 ) and the second flow path ( 52 ) of the internal heat exchanger ( 50 ).
- the first three-way valve ( 26 ) has three ports of which the first port is connected to the indoor heat exchanger ( 13 ) and the third port is connected to the second flow path ( 52 ) of the internal heat exchanger ( 50 ).
- connected to the second port of the first three-way valve ( 26 ) is the first lead-in pipe ( 63 ).
- the second three-way valve ( 27 ) is disposed along a line connecting the outdoor heat exchanger ( 12 ) and the first flow path ( 51 ) of the internal heat exchanger ( 50 ).
- the second three-way valve ( 27 ) has three ports of which the first port is connected to the outdoor heat exchanger ( 12 ) and the second port is connected to the first flow path ( 51 ) of the internal heat exchanger ( 50 ).
- connected to the third port of the second three-way valve ( 27 ) is the second lead-in pipe ( 64 ).
- the first three-way valve ( 26 ) and the second three-way valve ( 27 ) are set to the state (indicated by solid line in FIG. 13 ) in which the first and second ports fluidly communicate with each other. And, in the refrigerant circuit ( 11 ), refrigerant is circulated in the direction indicated by solid line arrow in FIG. 13 . More specifically, the outflow of refrigerant from the indoor heat exchanger ( 13 ) flows through the first lead-in pipe ( 63 ) into the refrigerant adjustment tank ( 14 ).
- Gas refrigerant in the refrigerant adjustment tank ( 14 ) flows through the first lead-out branch pipe ( 66 ) into the internal heat exchanger ( 50 ) and is drawn, after passage through the second flow path ( 52 ) of the internal heat exchanger ( 50 ), into the compressor ( 15 ).
- the first three-way valve ( 26 ) and the second three-way valve ( 27 ) are set to the state (indicated by broken line in FIG. 13 ) in which the first and third ports fluidly communicate with each other. And, in the refrigerant circuit ( 11 ), refrigerant is circulated in the direction indicated by broken line arrow in FIG. 13 . More specifically, the outflow of refrigerant from the outdoor heat exchanger ( 12 ) flows through the second lead-in pipe ( 64 ) into the refrigerant adjustment tank ( 14 ).
- Gas refrigerant in the refrigerant adjustment tank ( 14 ) flows through the second lead-out branch pipe ( 67 ) into the internal heat exchanger ( 50 ) and is drawn, after passage through the first flow path ( 51 ) of the internal heat exchanger ( 50 ), into the compressor ( 15 ).
- the refrigerant circuit ( 11 ) may be arranged as follows.
- FIG. 14 there is shown a refrigerant circuit ( 11 ) according to a second exemplary variation of the eighth embodiment.
- the first to fourth solenoid valves ( 71 , 72 , 73 , 74 ) and the first and second check valves ( 76 , 77 ) are omitted and a third four-way switch valve ( 23 ) and a fourth four-way switch valve ( 24 ) are provided instead.
- the third four-way switch valve ( 23 ) is disposed along a line connecting the indoor heat exchanger ( 13 ) and the second flow path ( 52 ) of the internal heat exchanger ( 50 ).
- the third four-way switch valve ( 23 ) has four ports of which the first port is connected to the indoor heat exchanger ( 13 ); the fourth port is connected to the second flow path ( 52 ) of the internal heat exchanger ( 50 ); the second port is connected to the first lead-out branch pipe ( 66 ); and the third port is connected to the first lead-in pipe ( 63 ).
- the fourth four-way switch valve ( 24 ) is disposed along a line connecting the outdoor heat exchanger ( 12 ) and the first flow path ( 51 ) of the internal heat exchanger ( 50 ).
- the fourth four-way switch valve ( 24 ) has four ports of which the first port is connected to the outdoor heat exchanger ( 12 ); the third port is connected to the first flow path ( 51 ) of the internal heat exchanger ( 50 ); the second port is connected to the second lead-out branch pipe ( 67 ); and the fourth port is connected to the second lead-in pipe ( 64 ).
- the first and second four-way switch valves ( 21 , 22 ) but also the third and fourth four-way switch valves ( 23 , 24 ) are set to the state (indicated by solid line in FIG. 14 ).
- refrigerant is circulated in the direction indicated by solid line arrow in FIG. 14 . More specifically, the outflow of refrigerant from the indoor heat exchanger ( 13 ) flows through the first lead-in pipe ( 63 ) into the refrigerant adjustment tank ( 14 ).
- Gas refrigerant in the refrigerant adjustment tank ( 14 ) flows through the first lead-out branch pipe ( 66 ) into the internal heat exchanger ( 50 ) and is drawn, after passage through the second flow path ( 52 ) of the internal heat exchanger ( 50 ), into the compressor ( 15 ).
- Gas refrigerant in the refrigerant adjustment tank ( 14 ) flows through the second lead-out branch pipe ( 67 ) into the internal heat exchanger ( 50 ) and is drawn, after passage through the first flow path ( 51 ) of the internal heat exchanger ( 50 ), into the compressor ( 15 ).
- the refrigerant circuit ( 11 ) may be arranged as follows.
- FIG. 15 there is shown a refrigerant circuit ( 11 ) according to a third exemplary variation of the eighth embodiment.
- the refrigerant circuit ( 11 ) of the third exemplary variation is additionally provided with a third four-way switch valve ( 23 ).
- the refrigerant circuit ( 11 ) is provided with a lead-in pipe ( 60 ) as a substitute for the first and second lead-in pipes ( 63 , 64 ).
- the third four-way switch valve ( 23 ) is disposed in a line extending from the outdoor heat exchanger ( 12 ) to the second four-way switch valve ( 22 ) by way of the first flow path ( 51 ) of the internal heat exchanger ( 50 ).
- the first port is connected to the other end of the outdoor heat exchanger ( 12 ); the second port is connected to the first port of the second four-way switch valve ( 22 ); the third port is connected to one end of the first flow path ( 51 ) of the internal heat exchanger ( 50 ); and the fourth port is connected to the other end of the first flow path ( 51 ) of the internal heat exchanger ( 50 ).
- the second solenoid valve ( 72 ) is disposed between the fourth port of the third four-way switch valve ( 23 ) and the internal heat exchanger ( 50 ).
- the second lead-out branch pipe ( 67 ) is connected between the first flow path ( 51 ) of the internal heat exchanger ( 50 ) and the second solenoid valve ( 72 ).
- the lead-in pipe ( 60 ) is connected to the upper side of the refrigerant adjustment tank ( 14 ).
- the other end of the lead-in pipe ( 60 ) is branched off into two branch pipes one of which becomes a first lead-in branch pipe ( 61 ) and the other of which becomes a second lead-in branch pipe ( 62 ).
- the first lead-in branch pipe ( 61 ) is connected between the internal heat exchanger ( 13 ) and the first solenoid valve ( 71 ).
- the first lead-in branch pipe ( 61 ) is provided with a third solenoid valve ( 73 ).
- the second lead-in branch pipe ( 62 ) is connected between the fourth port of the third four-way switch valve ( 23 ) and the second solenoid valve ( 72 ).
- the second lead-in branch pipe ( 62 ) is provided with a fourth solenoid valve ( 74 ).
- the cooling operation mode not only the first and second four-way switch valves ( 21 , 22 ) but also the third four-way switch valve ( 23 ) is set to the state (indicated by solid line in FIG. 15 ) and the second and third solenoid valves ( 72 , 73 ) are placed in the open state while on the other hand the first and fourth solenoid valves ( 71 , 74 ) are placed in the closed state. And, in the refrigerant circuit ( 11 ), refrigerant is circulated in the direction indicated by solid line arrow in FIG. 15 .
- the outflow of refrigerant from the indoor heat exchanger ( 13 ) flows through the first lead-in branch pipe ( 61 ) into the refrigerant adjustment tank ( 14 ).
- Gas refrigerant in the refrigerant adjustment tank ( 14 ) flows through the first lead-out branch pipe ( 66 ) into the internal heat exchanger ( 50 ) and is drawn, after passage through the second flow path ( 52 ) of the internal heat exchanger ( 50 ), into the compressor ( 15 ).
- the outflow of refrigerant from the outdoor heat exchanger ( 12 ) flows through the second lead-in branch pipe ( 62 ) into the refrigerant adjustment tank ( 14 ).
- Gas refrigerant in the refrigerant adjustment tank ( 14 ) flows through the second lead-out branch pipe ( 67 ) into the internal heat exchanger ( 50 ) and is drawn, after passage through the first flow path ( 51 ) of the internal heat exchanger ( 50 ), into the compressor ( 15 ).
- the refrigerant circuit ( 11 ) may be arranged as follows.
- a fourth exemplary variation of the eighth embodiment is a modification of the second exemplary variation (see FIG. 14 ) (more specifically, the internal heat exchanger ( 50 ) in the second exemplary variation is modified in configuration in the fourth exemplary variation).
- the internal heat exchanger ( 50 ) of the fourth exemplary variation of the eighth embodiment is provided with a third flow path ( 53 ) in addition to the first and second flow paths ( 51 , 52 ).
- the internal heat exchanger ( 50 ) is configured such that it effectuates heat exchange between refrigerant in the first flow path ( 51 ) and refrigerant in the second flow path ( 52 ) and heat exchange between refrigerant in the first flow path ( 51 ) and refrigerant in the third flow path ( 53 ).
- neither the area of heat transfer facing the first flow path ( 51 ) nor the area of heat transfer facing the third flow path ( 53 ) is greater than the area of heat transfer facing the second flow path ( 52 ).
- One end and the other end of the first flow path ( 51 ) of the internal heat exchanger ( 50 ) are connected to the third port of the fourth four-way switch valve ( 24 ) and to the first port of the second four-way switch valve ( 22 ), respectively.
- one end and the other end of the second flow path ( 52 ) of the internal heat exchanger ( 50 ) are connected to the fourth port of the second four-way switch valve ( 22 ) and to the suction side of the compressor ( 15 ), respectively.
- one end and the other end of the third flow path ( 53 ) of the internal heat exchanger ( 50 ) are connected to the fourth port of the third four-way switch valve ( 23 ) and to the second port of the second four-way switch valve ( 22 ), respectively.
- the first and second four-way switch valves ( 21 , 22 ) but also the third and fourth four-way switch valves ( 23 , 24 ) are set to the state (indicated by solid line in FIG. 16 ).
- refrigerant is circulated in the direction indicated by solid line arrow in FIG. 16 . More specifically, the outflow of refrigerant from the indoor heat exchanger ( 13 ) flows through the first lead-in pipe ( 63 ) into the refrigerant adjustment tank ( 14 ).
- Gas refrigerant in the refrigerant adjustment tank ( 14 ) flows through the first lead-out branch pipe ( 66 ) into the internal heat exchanger ( 50 ) and then passes through the third flow path ( 53 ) of the internal heat exchanger ( 50 ). After passage through the third flow path ( 53 ), the refrigerant flows into the second flow path ( 52 ) of the internal heat exchanger ( 50 ) and is drawn, after passage through the second flow path ( 52 ), into the compressor ( 15 ). In addition, the outflow of refrigerant from the outdoor heat exchanger ( 12 ) flows into the first flow path ( 51 ) of the internal heat exchanger ( 50 ) and flows, after passage through the first flow path ( 51 ), into the expander ( 16 ).
- Gas refrigerant in the refrigerant adjustment tank ( 14 ) flows through the second lead-out branch pipe ( 67 ) into the internal heat exchanger ( 50 ) and then passes through the first flow path ( 51 ) of the internal heat exchanger ( 50 ). After passage through the first flow path ( 51 ), the refrigerant flows into the second flow path ( 52 ) of the internal heat exchanger ( 50 ) and is drawn, after passage through the second flow path ( 52 ), into the compressor ( 15 ). In addition, the outflow of refrigerant from the indoor heat exchanger ( 13 ) flows into the third flow path ( 53 ) of the internal heat exchanger ( 50 ) and flows, after passage through the third flow path ( 53 ), into the expander ( 16 ).
- An air conditioner ( 10 ) of the ninth embodiment is a modification of the air conditioner ( 10 ) of the first embodiment (more specifically, the refrigerant circuit ( 11 ) of the first embodiment is modified in configuration in the ninth embodiment).
- the difference from the first embodiment in regard to the air conditioner ( 10 ) of the ninth embodiment is described.
- the refrigerant circuit ( 11 ) of the ninth embodiment is additionally provided with an internal heat exchanger ( 50 ).
- the internal heat exchanger ( 50 ) has a first flow path ( 51 ) and a second flow path ( 52 ) and effectuates heat exchange between refrigerant in the first flow path ( 51 ) and refrigerant in the second flow path ( 52 ).
- the first flow path ( 51 ) of the internal heat exchanger ( 50 ) is disposed along a line connecting the second port of the second four-way switch valve ( 22 ) and the indoor heat exchanger ( 13 ).
- the second flow path ( 52 ) of the internal heat exchanger ( 50 ) is disposed along a line connecting the third port of the second four-way switch valve ( 22 ) and the expander ( 16 ).
- refrigerant is circulated in the refrigerant circuit ( 11 ) in the direction indicated by solid line arrow in FIG. 17 .
- the outflow of refrigerant from the refrigerant adjustment tank ( 14 ) enters the first flow path ( 51 ) of the internal heat exchanger ( 50 ).
- the outflow of refrigerant from the outdoor heat exchanger ( 12 ) enters the second flow path ( 52 ) of the internal heat exchanger ( 50 ).
- the refrigerant flowing through the second flow path ( 52 ) is cooled by the refrigerant flowing through the first flow path ( 51 ).
- the refrigerant cooled during passage through the second flow path ( 52 ) of the internal heat exchanger ( 50 ) is introduced into the expander ( 16 ).
- refrigerant is circulated in the refrigerant circuit ( 11 ) in the direction indicated by broken line arrow in FIG. 17 .
- the outflow of refrigerant from the refrigerant adjustment tank ( 14 ) enters the outdoor heat exchanger ( 12 ) without passing through the internal heat exchanger ( 50 ).
- the outflow of refrigerant from the indoor heat exchanger ( 13 ) passes through the first flow path ( 51 ) of the internal heat exchanger ( 50 ) and then enters the second flow path ( 52 ) of the internal heat exchanger ( 50 ).
- An air conditioner ( 10 ) of the ninth embodiment is a modification of the air conditioner ( 10 ) of the tenth embodiment (more specifically, the refrigerant circuit ( 11 ) and the controller ( 90 ) in the ninth embodiment are modified in configuration in the tenth embodiment.
- the difference from the ninth embodiment in regard to the air conditioner ( 10 ) of the tenth embodiment is described.
- the refrigerant adjustment tank ( 14 ) is arranged differently from the ninth embodiment.
- the refrigerant adjustment tank ( 14 ) is disposed along a refrigerant circulation pathway extending from either the outdoor heat exchanger ( 12 ) or the indoor heat exchanger ( 13 ), whichever functions as an evaporator, to the compressor ( 15 ).
- the outflow side of the expander ( 16 ) is connected to the fourth port of the second four-way switch valve ( 22 ) in the refrigerant circuit ( 11 ).
- the internal heat exchanger ( 50 ) is arranged differently from the ninth embodiment.
- the refrigerant adjustment tank ( 14 ) is connected, at its lower side, to the second port of the first four-way switch valve ( 21 ).
- one end and the other end of the first flow path ( 51 ) of the internal heat exchanger ( 50 ) are connected, respectively, to the top side of the refrigerant adjustment tank ( 14 ) and to the suction side of the compressor ( 15 ).
- the second flow path ( 52 ) of the internal heat exchanger ( 50 ) is arranged along a line connecting the third port of the second four-way switch valve ( 22 ) and the expander ( 16 ), which arrangement is the same as the ninth embodiment.
- the refrigerant circuit ( 11 ) of the tenth embodiment is provided with a first solenoid valve ( 81 ) and a bypass line ( 80 ).
- the first solenoid valve ( 81 ) is disposed between the third port of the second four-way switch valve ( 22 ) and the second flow path ( 52 ) of the internal heat exchanger ( 50 ).
- One end and the other end of the bypass line ( 80 ) are connected, respectively, between the second four-way switch valve ( 22 ) and the first solenoid valve ( 81 ) and between the second flow path ( 52 ) of the internal heat exchanger ( 50 ) and the expander ( 16 ).
- the bypass line ( 80 ) is provided with a second solenoid valve ( 82 ).
- the liquid injection line ( 31 ) and the liquid side control valve ( 32 ) are provided, but the gas injection line ( 33 ) and the gas side control valve ( 34 ) are omitted.
- one end and the other end of the liquid injection line ( 31 ) are connected, respectively, to the bottom side of the refrigerant adjustment tank ( 14 ) and to the suction side of the compressor ( 15 ). This arrangement is the same as the first embodiment.
- the controller ( 90 ) of the tenth embodiment is configured such that it controls only the opening of the liquid side control valve ( 32 ).
- the controller ( 90 ) sets a target value of the refrigerant discharge temperature of the compressor ( 15 ) as a control target value and controls the opening of the liquid side control valve ( 32 ) so that the actually measured refrigerant discharge temperature of the compressor ( 15 ) becomes the control target value.
- the controller ( 90 ) is configured in the same way as the controller ( 90 ) of the second embodiment.
- the first solenoid valve ( 81 ) is placed in the open state and the second solenoid valve ( 82 ) is placed in the closed state.
- refrigerant is circulated in the direction indicated by solid line arrow in FIG. 18 . More specifically, the outflow of refrigerant from the outdoor heat exchanger ( 12 ) enters the second flow path ( 52 ) of the internal heat exchanger ( 50 ). In addition, the outflow of gas refrigerant from the refrigerant adjustment tank ( 14 ) enters the first flow path ( 51 ) of the internal heat exchanger ( 50 ).
- the refrigerant flowing through the second flow path ( 52 ) is cooled by the refrigerant flowing through the first flow path ( 51 ). And, the refrigerant cooled during passage through the second flow path ( 52 ) of the internal heat exchanger ( 50 ) is introduced into the expander ( 16 ).
- the first solenoid valve ( 81 ) is placed in the closed state and the second solenoid valve ( 82 ) is placed in the open state.
- refrigerant is circulated in the direction indicated by broken line arrow in FIG. 18 . More specifically, the outflow of refrigerant from the indoor heat exchanger ( 13 ) enters the bypass line ( 80 ) and flows into the expander ( 16 ) without passing through the internal heat exchanger ( 50 ). In other words, the refrigerant flowing into the expander ( 16 ) remains in largely the same state as when it exited the indoor heat exchanger ( 13 ). In addition, the outflow of gas refrigerant from the refrigerant adjustment tank ( 14 ) is drawn through the first flow path ( 51 ) of the internal heat exchanger ( 50 ) into the compressor ( 15 ).
- the refrigerant circuit ( 11 ) may be configured as follows.
- FIG. 19 there is shown a refrigerant circuit ( 11 ) of an exemplary variation of the tenth embodiment, the indoor heat exchanger ( 50 ) and the bypass line ( 80 ) are arranged differently.
- One end and the other end of the first flow path ( 51 ) of the internal heat exchanger ( 50 ) are connected, respectively, to the fourth port of the second four-way switch valve ( 22 ) and to the upper side of the refrigerant adjustment tank ( 14 ).
- the second flow path ( 52 ) of the internal heat exchanger ( 50 ) is likewise arranged along a line connecting the third port of the second four-way switch valve ( 22 ) and the expander ( 16 ).
- the first solenoid valve ( 81 ) is disposed between the first flow path ( 51 ) of the internal heat exchanger ( 50 ) and the refrigerant adjustment tank ( 14 ).
- one end and the other end of the bypass line ( 80 ) are connected, respectively, between the first flow path ( 51 ) of the internal heat exchanger ( 50 ) and the second four-way switch valve ( 22 ) and between the first solenoid valve ( 81 ) and the refrigerant adjustment tank ( 14 ).
- the bypass line ( 80 ) is likewise provided with a second solenoid valve ( 82 ).
- the first solenoid valve ( 81 ) is placed in the open state and the second solenoid valve ( 82 ) is placed in the closed state.
- refrigerant is circulated in the direction indicated by solid line arrow in FIG. 19 . More specifically, the outflow of refrigerant from the outdoor heat exchanger ( 12 ) enters the second flow path ( 52 ) of the internal heat exchanger ( 50 ). In addition, the outflow of refrigerant from the indoor heat exchanger ( 13 ) enters the first flow path ( 51 ) of the internal heat exchanger ( 50 ).
- the refrigerant flowing through the second flow path ( 52 ) is cooled by the refrigerant flowing through the first flow path ( 51 ). And, the refrigerant cooled during passage through the second flow path ( 52 ) of the internal heat exchanger ( 50 ) is introduced into the expander ( 16 ).
- the first solenoid valve ( 81 ) is placed in the closed state and the second solenoid valve ( 82 ) is placed in the open state.
- refrigerant is circulated in the direction indicated by broken line arrow in FIG. 19 . More specifically, the outflow of refrigerant from the outdoor heat exchanger ( 12 ) enters the bypass line ( 80 ) and is drawn into the compressor ( 15 ) without passing through the internal heat exchanger ( 50 ).
- the outflow of refrigerant from the indoor heat exchanger ( 13 ) enters the expander ( 16 ). And, the refrigerant flowing into the expander ( 16 ) remains in largely the same state as when it exited the indoor heat exchanger ( 13 ).
- An air conditioner ( 10 ) of the eleventh embodiment is a modification of the air conditioner ( 10 ) of the first embodiment (more specifically, the refrigerant circuit ( 11 ) in the first embodiment is modified in configuration in the eleventh embodiment).
- the difference from the first embodiment in regard to the air conditioner ( 10 ) of the eleventh embodiment is described.
- the refrigerant circuit ( 11 ) of the eleventh embodiment is provided with a heat exchange section ( 85 ).
- the heat exchange section ( 85 ) is disposed along a line connecting the first port of the second four-way switch valve ( 22 ) and the outdoor heat exchanger ( 12 ).
- the heat exchange section ( 85 ) is housed within the refrigerant adjustment tank ( 14 ) and is placed under liquid refrigerant.
- refrigerant is circulated in the refrigerant circuit ( 11 ) in the direction indicated by solid line arrow in FIG. 20 .
- the outflow of gas-liquid two-phase refrigerant from the expander ( 16 ) enters the refrigerant adjustment tank ( 14 ) where the inflow refrigerant is separated into a liquid refrigerant and a gas refrigerant, and the liquid refrigerant within the refrigerant adjustment tank ( 14 ) is delivered to the indoor heat exchanger ( 13 ).
- the outflow of refrigerant from the outdoor heat exchanger ( 12 ) enters the heat exchange section ( 85 ) and is cooled by the liquid refrigerant in the refrigerant adjustment tank ( 14 ). Then, the refrigerant cooled in the heat exchange section ( 85 ) flows into the expander ( 16 ).
- refrigerant is circulated in the refrigerant circuit ( 11 ) in the direction indicated by broken line arrow in FIG. 20 .
- the outflow of gas-liquid two-phase refrigerant from the expander ( 16 ) enters the refrigerant adjustment tank ( 14 ) where the inflow refrigerant is separated into a liquid refrigerant and a gas refrigerant, and the liquid refrigerant within the refrigerant adjustment tank ( 14 ) is delivered, after passage through the heat exchange section ( 85 ), to the outdoor heat exchanger ( 12 ).
- the outflow of refrigerant from the indoor heat exchanger ( 13 ) flows into the expander ( 16 ).
- the controller ( 90 ) may be configured such that it controls the opening of the liquid side control valve ( 32 ) and the opening of the gas side control valve ( 34 ) so that the high pressure of the refrigeration cycle has a predetermined target value.
- the controller ( 90 ) sets a control target value for the refrigeration cycle high pressure. More specifically, the controller ( 90 ) gains, from sensors et cetera, an actual measurement value of the refrigerant cycle low pressure and an actual measurement value of the refrigerant temperature at the gas cooler outlet. In addition, the controller ( 90 ) pre-stores, as a function of the refrigerant cycle low pressure and the refrigerant temperature at the gas cooler outlet, a value for the refrigerant cycle high pressure that provides an optimal COP of the refrigeration cycle. In so doing, the state of the suction refrigerant of the compressor ( 15 ) is pre-set as follows: for example, “at a degree of superheat of 5 degrees Centigrade” or “in the saturated state”. The controller ( 90 ) performs a calculation by substituting a gained actual measurement value in a stored function and sets a result of the calculation as a control target value.
- the controller ( 90 ) configured to control the opening of the liquid and gas side control valves ( 32 , 34 ) compares a set control target value with an actual measurement value of the refrigeration cycle high pressure and, based on the compare result, controls the opening of the liquid and gas side control valves ( 32 , 34 ).
- the controller ( 90 ) gradually reduces the opening of the gas side control valve ( 34 ). If, even when the gas side control valve ( 34 ) enters the fully closed state, the actually measured refrigerant discharge temperature of the compressor ( 15 ) is still higher than the control target value, the controller ( 90 ) gradually increases the opening of the liquid side control valve ( 32 ). On the contrary, suppose that an actual measurement value of the refrigerant discharge temperature of the compressor ( 15 ) is higher than the control target value.
- the controller ( 90 ) gradually reduces the opening of the liquid side control valve ( 32 ). If, even when the liquid side control valve ( 32 ) enters the fully closed state, the actually measured refrigerant discharge temperature of the compressor ( 15 ) still falls below the control target value, the controller ( 90 ) gradually increases the opening of the gas side control valve ( 34 ).
- the controller ( 90 ) configured to control the opening of the liquid side control valve ( 32 ) compares a set control target value with an actual measurement value of the refrigeration cycle high pressure and, based on the compare result, controls the opening of the liquid side control valve ( 32 ).
- the controller ( 90 ) gradually increases the opening of the liquid side control valve ( 32 ).
- the controller ( 90 ) gradually increases the opening of the gas side control valve ( 34 ).
- the present invention finds utility in connection with a refrigeration apparatus having a refrigerant circuit ( 11 ) in which is connected an expander ( 16 ) for the recovery of power.
Landscapes
- Engineering & Computer Science (AREA)
- Physics & Mathematics (AREA)
- Mechanical Engineering (AREA)
- Thermal Sciences (AREA)
- General Engineering & Computer Science (AREA)
- Chemical & Material Sciences (AREA)
- Chemical Kinetics & Catalysis (AREA)
- Air Conditioning Control Device (AREA)
Applications Claiming Priority (3)
| Application Number | Priority Date | Filing Date | Title |
|---|---|---|---|
| JP2004-252938 | 2004-08-31 | ||
| JP2004252938A JP4375171B2 (ja) | 2004-08-31 | 2004-08-31 | 冷凍装置 |
| PCT/JP2005/015781 WO2006025397A1 (ja) | 2004-08-31 | 2005-08-30 | 冷凍装置 |
Publications (1)
| Publication Number | Publication Date |
|---|---|
| US20080098758A1 true US20080098758A1 (en) | 2008-05-01 |
Family
ID=36000047
Family Applications (1)
| Application Number | Title | Priority Date | Filing Date |
|---|---|---|---|
| US11/661,315 Abandoned US20080098758A1 (en) | 2004-08-31 | 2005-08-30 | Refrigeration Apparatus |
Country Status (7)
| Country | Link |
|---|---|
| US (1) | US20080098758A1 (ja) |
| EP (1) | EP1808653A1 (ja) |
| JP (1) | JP4375171B2 (ja) |
| KR (1) | KR100837498B1 (ja) |
| CN (1) | CN100458307C (ja) |
| AU (1) | AU2005278483B2 (ja) |
| WO (1) | WO2006025397A1 (ja) |
Cited By (6)
| Publication number | Priority date | Publication date | Assignee | Title |
|---|---|---|---|---|
| US20080168781A1 (en) * | 2005-02-10 | 2008-07-17 | Yuuichi Yakumaru | Refrigerating Machine |
| US20100154447A1 (en) * | 2006-03-20 | 2010-06-24 | Daikin Industrials, Ltd. | Air conditioner |
| US20160320100A1 (en) * | 2014-03-20 | 2016-11-03 | Mitsubishi Electric Corporation | Heat source side unit and air-conditioning apparatus |
| CN106761988A (zh) * | 2017-01-25 | 2017-05-31 | 东南大学 | 一种单膨胀机实现热能梯级分时有机朗肯循环装置及方法 |
| DE102017101304A1 (de) | 2017-01-24 | 2018-07-26 | Ibw Engineering Gmbh | Wärmeübertragungsanlage |
| US11022355B2 (en) | 2017-03-24 | 2021-06-01 | Johnson Controls Technology Company | Converging suction line for compressor |
Families Citing this family (19)
| Publication number | Priority date | Publication date | Assignee | Title |
|---|---|---|---|---|
| JP2006078087A (ja) * | 2004-09-09 | 2006-03-23 | Daikin Ind Ltd | 冷凍装置 |
| US7787730B2 (en) | 2006-03-15 | 2010-08-31 | Sumitomo Electric Industries, Ltd. | Optical fiber and broadband light source |
| JP2008002742A (ja) | 2006-06-21 | 2008-01-10 | Daikin Ind Ltd | 冷凍装置 |
| CN101506597B (zh) * | 2006-10-25 | 2013-01-02 | 松下电器产业株式会社 | 冷冻循环装置以及用于该冷冻循环装置的流体机械 |
| US20110225999A1 (en) * | 2008-06-03 | 2011-09-22 | Panasonic Corporation | Refrigeration cycle apparatus |
| FR2967483B1 (fr) * | 2010-11-17 | 2015-08-07 | Valeo Systemes Thermiques | Boucle de climatisation, systeme comprenant une telle boucle et procede de mise en oeuvre d'un tel systeme |
| DE102011052776B4 (de) * | 2011-04-27 | 2016-12-29 | Dürr Thermea Gmbh | Überkritische Wärmepumpe |
| WO2014068967A1 (ja) * | 2012-10-31 | 2014-05-08 | パナソニック株式会社 | 冷凍装置 |
| JP6320566B2 (ja) * | 2015-01-08 | 2018-05-09 | 三菱電機株式会社 | 空気調和機 |
| EP3249319B1 (en) * | 2015-05-01 | 2019-09-04 | Mayekawa Mfg. Co., Ltd. | Refrigerator and operation method for refrigerator |
| EP3159628A1 (de) * | 2015-10-20 | 2017-04-26 | Ulrich Brunner GmbH | Wärmepumpenkreislauf mit einem verdampfer |
| BE1024383B1 (nl) * | 2016-02-23 | 2018-02-12 | Atlas Copco Airpower Naamloze Vennootschap | Gasexpansie-inrichting en werkwijze voor het expanderen van gas |
| CN110715479A (zh) * | 2019-11-28 | 2020-01-21 | 广东美的制冷设备有限公司 | 压缩空气换热系统 |
| CN110715478A (zh) * | 2019-11-28 | 2020-01-21 | 广东美的制冷设备有限公司 | 压缩空气换热系统 |
| CN110779234B (zh) * | 2019-11-28 | 2025-01-03 | 广东美的制冷设备有限公司 | 运行控制方法、压缩空气换热系统以及存储介质 |
| CN110715477A (zh) * | 2019-11-28 | 2020-01-21 | 广东美的制冷设备有限公司 | 压缩空气换热系统 |
| CN110762891A (zh) * | 2019-11-28 | 2020-02-07 | 广东美的制冷设备有限公司 | 运行控制方法、压缩空气换热系统以及存储介质 |
| CN112706581B (zh) * | 2021-01-04 | 2022-07-12 | 西安交通大学 | 跨临界二氧化碳电动客车空调系统及控制方法 |
| JPWO2023073872A1 (ja) * | 2021-10-28 | 2023-05-04 |
Citations (4)
| Publication number | Priority date | Publication date | Assignee | Title |
|---|---|---|---|---|
| US3934424A (en) * | 1973-12-07 | 1976-01-27 | Enserch Corporation | Refrigerant expander compressor |
| US5711161A (en) * | 1996-06-14 | 1998-01-27 | Thermo King Corporation | Bypass refrigerant temperature control system and method |
| US5735134A (en) * | 1996-05-30 | 1998-04-07 | Massachusetts Institute Of Technology | Set point optimization in vapor compression cycles |
| US6898941B2 (en) * | 2003-06-16 | 2005-05-31 | Carrier Corporation | Supercritical pressure regulation of vapor compression system by regulation of expansion machine flowrate |
Family Cites Families (13)
| Publication number | Priority date | Publication date | Assignee | Title |
|---|---|---|---|---|
| JPS597858A (ja) * | 1982-07-03 | 1984-01-17 | 株式会社東芝 | 冷凍サイクル |
| JPS59157446A (ja) * | 1983-02-22 | 1984-09-06 | 松下電器産業株式会社 | 冷凍サイクル装置 |
| JP2987951B2 (ja) * | 1991-02-12 | 1999-12-06 | ダイキン工業株式会社 | 空気調和装置の運転制御装置 |
| JPH05302760A (ja) * | 1992-04-27 | 1993-11-16 | Matsushita Refrig Co Ltd | 冷凍サイクル |
| JPH07280363A (ja) * | 1994-04-11 | 1995-10-27 | Mitsubishi Heavy Ind Ltd | 冷凍サイクル |
| JP3275559B2 (ja) * | 1994-09-20 | 2002-04-15 | 株式会社日立製作所 | 冷凍装置 |
| JPH08313074A (ja) * | 1995-05-24 | 1996-11-29 | Mitsubishi Heavy Ind Ltd | 冷凍装置 |
| JPH11173682A (ja) * | 1997-12-10 | 1999-07-02 | Sanyo Electric Co Ltd | 空気調和装置 |
| JP2001141315A (ja) * | 1999-11-10 | 2001-05-25 | Aisin Seiki Co Ltd | 冷凍空調機 |
| JP2002228282A (ja) * | 2001-01-29 | 2002-08-14 | Matsushita Electric Ind Co Ltd | 冷凍装置 |
| JP3598997B2 (ja) * | 2001-05-31 | 2004-12-08 | ダイキン工業株式会社 | 冷凍装置 |
| JP4039024B2 (ja) * | 2001-10-09 | 2008-01-30 | ダイキン工業株式会社 | 冷凍装置 |
| JP3863480B2 (ja) * | 2002-10-31 | 2006-12-27 | 松下電器産業株式会社 | 冷凍サイクル装置 |
-
2004
- 2004-08-31 JP JP2004252938A patent/JP4375171B2/ja not_active Expired - Fee Related
-
2005
- 2005-08-30 WO PCT/JP2005/015781 patent/WO2006025397A1/ja not_active Ceased
- 2005-08-30 EP EP05776073A patent/EP1808653A1/en not_active Withdrawn
- 2005-08-30 AU AU2005278483A patent/AU2005278483B2/en not_active Ceased
- 2005-08-30 KR KR1020077005797A patent/KR100837498B1/ko not_active Expired - Fee Related
- 2005-08-30 CN CNB2005800284750A patent/CN100458307C/zh not_active Expired - Fee Related
- 2005-08-30 US US11/661,315 patent/US20080098758A1/en not_active Abandoned
Patent Citations (4)
| Publication number | Priority date | Publication date | Assignee | Title |
|---|---|---|---|---|
| US3934424A (en) * | 1973-12-07 | 1976-01-27 | Enserch Corporation | Refrigerant expander compressor |
| US5735134A (en) * | 1996-05-30 | 1998-04-07 | Massachusetts Institute Of Technology | Set point optimization in vapor compression cycles |
| US5711161A (en) * | 1996-06-14 | 1998-01-27 | Thermo King Corporation | Bypass refrigerant temperature control system and method |
| US6898941B2 (en) * | 2003-06-16 | 2005-05-31 | Carrier Corporation | Supercritical pressure regulation of vapor compression system by regulation of expansion machine flowrate |
Cited By (9)
| Publication number | Priority date | Publication date | Assignee | Title |
|---|---|---|---|---|
| US20080168781A1 (en) * | 2005-02-10 | 2008-07-17 | Yuuichi Yakumaru | Refrigerating Machine |
| US7730729B2 (en) * | 2005-02-10 | 2010-06-08 | Panasonic Corporation | Refrigerating machine |
| US20100154447A1 (en) * | 2006-03-20 | 2010-06-24 | Daikin Industrials, Ltd. | Air conditioner |
| US8069682B2 (en) * | 2006-03-20 | 2011-12-06 | Daikin Industries, Ltd. | Air conditioner that corrects refrigerant quantity determination based on refrigerant temperature |
| US20160320100A1 (en) * | 2014-03-20 | 2016-11-03 | Mitsubishi Electric Corporation | Heat source side unit and air-conditioning apparatus |
| US10539343B2 (en) * | 2014-03-20 | 2020-01-21 | Mitsubishi Electric Corporation | Heat source side unit and air-conditioning apparatus |
| DE102017101304A1 (de) | 2017-01-24 | 2018-07-26 | Ibw Engineering Gmbh | Wärmeübertragungsanlage |
| CN106761988A (zh) * | 2017-01-25 | 2017-05-31 | 东南大学 | 一种单膨胀机实现热能梯级分时有机朗肯循环装置及方法 |
| US11022355B2 (en) | 2017-03-24 | 2021-06-01 | Johnson Controls Technology Company | Converging suction line for compressor |
Also Published As
| Publication number | Publication date |
|---|---|
| AU2005278483A1 (en) | 2006-03-09 |
| WO2006025397A1 (ja) | 2006-03-09 |
| KR100837498B1 (ko) | 2008-06-12 |
| CN101006310A (zh) | 2007-07-25 |
| KR20070046922A (ko) | 2007-05-03 |
| JP2006071137A (ja) | 2006-03-16 |
| CN100458307C (zh) | 2009-02-04 |
| EP1808653A1 (en) | 2007-07-18 |
| JP4375171B2 (ja) | 2009-12-02 |
| AU2005278483B2 (en) | 2009-01-15 |
Similar Documents
| Publication | Publication Date | Title |
|---|---|---|
| US20080098758A1 (en) | Refrigeration Apparatus | |
| US10036562B2 (en) | Air-conditioning apparatus | |
| JP5951109B2 (ja) | 暖房能力増強用付加ユニット付き空気調和装置 | |
| US8074459B2 (en) | Heat pump system having auxiliary water heating and heat exchanger bypass | |
| EP2325577B1 (en) | Heat pump | |
| EP2325578B1 (en) | Heat pump | |
| US7185505B2 (en) | Refrigerant circuit and heat pump type hot water supply apparatus | |
| US20080197206A1 (en) | Refrigerant System With Water Heating | |
| US7000423B2 (en) | Dual economizer heat exchangers for heat pump | |
| US11927376B2 (en) | Refrigeration cycle apparatus | |
| WO2019073621A1 (ja) | 空気調和装置 | |
| CN102365510A (zh) | 空调热水供给复合系统 | |
| EP2320164A2 (en) | Refrigeration cycle apparatus and hot water heater | |
| CN102419024A (zh) | 制冷循环装置和热水采暖装置 | |
| CN114127479B (zh) | 制冷装置 | |
| JP4273493B2 (ja) | 冷凍空調装置 | |
| US8166771B2 (en) | Refrigeration system | |
| KR101161381B1 (ko) | 냉동 사이클 장치 | |
| US20080282728A1 (en) | Refrigerating Apparatus | |
| JP7407920B2 (ja) | 冷凍サイクル装置 | |
| CN117847828A (zh) | 电池热管理检测的直冷直热制冷系统及控制方法 | |
| JP7423819B2 (ja) | 冷凍サイクル装置 | |
| WO2024201778A1 (ja) | 空気調和装置 | |
| KR20100062079A (ko) | 냉난방 겸용 인젝션 타입 공기조화기 및 그 공기조화기의 인젝션 모드 절환방법 |
Legal Events
| Date | Code | Title | Description |
|---|---|---|---|
| AS | Assignment |
Owner name: DAIKIN INDUSTRIES, LTD., JAPAN Free format text: ASSIGNMENT OF ASSIGNORS INTEREST;ASSIGNORS:MORIWAKI, MICHIO;SAKITANI, KATSUMI;INOKUCHI, YUME;AND OTHERS;REEL/FRAME:018997/0286;SIGNING DATES FROM 20050929 TO 20051004 |
|
| STCB | Information on status: application discontinuation |
Free format text: ABANDONED -- FAILURE TO RESPOND TO AN OFFICE ACTION |