JP5884493B2 - 重金属含有排水の処理方法 - Google Patents
重金属含有排水の処理方法 Download PDFInfo
- Publication number
- JP5884493B2 JP5884493B2 JP2012003286A JP2012003286A JP5884493B2 JP 5884493 B2 JP5884493 B2 JP 5884493B2 JP 2012003286 A JP2012003286 A JP 2012003286A JP 2012003286 A JP2012003286 A JP 2012003286A JP 5884493 B2 JP5884493 B2 JP 5884493B2
- Authority
- JP
- Japan
- Prior art keywords
- heavy metal
- solid
- liquid separation
- iron
- treatment
- Prior art date
- Legal status (The legal status is an assumption and is not a legal conclusion. Google has not performed a legal analysis and makes no representation as to the accuracy of the status listed.)
- Active
Links
Images
Landscapes
- Separation Using Semi-Permeable Membranes (AREA)
- Separation Of Suspended Particles By Flocculating Agents (AREA)
Description
(i)アルカリ凝集沈殿法(アルカリ性とすることにより水酸化物を生成させ沈殿させる(例えば特許文献1,2))
(ii)Fe−Ca置換法(FeCl3で凝集あるいはキレート系重金属をFeで置換させた後アルカリ性にしてCaと置換。Fe、重金属は水酸化物として析出させる(例えば特許文献3))
(iii)Mg法(塩化マグネシウムを添加し次いでアルカリ性とすることにより金属を水酸化物として沈殿除去する(例えば特許文献4))が用いられてきた。
重金属含有排水としては、銅配線基板のポリッシング工程などCuを多量に、例えば5〜20mg/L程度含む排水などが例示される。
この重金属含有排水に添加する塩化マグネシウムの量は、重金属含有排水中の重金属1モルに対し25〜200モル特に30〜100モル程度が好適である。
重金属及びマグネシウムの水酸化物を析出させた後、ポリマー凝集剤を添加して析出フロックを成長させる。このフロックは正に帯電しているので、ポリマー凝集剤としてはアニオン系ポリマー凝集剤を用いるのが好ましい。アニオン系ポリマー凝集剤の添加量は、1〜5mg/L特に2〜3mg/Lとなる程度が好ましい。
ポリマー凝集剤を添加してフロックを成長させた後、好ましくは沈降分離、遠心分離などの比重差分離によってフロックを除去する。これにより重金属及びマグネシウムの水酸化物がほぼ除去された第1固液分離処理水が得られる。
第1固液分離処理水に残留する重金属を除去するために、第1固液分離処理水に鉄系無機凝集剤を添加する。鉄系無機凝集剤としては、塩化第二鉄、ポリ硫酸鉄などが挙げられるが、特に好ましくは塩化第二鉄が挙げられる。鉄系無機凝集剤の添加量は100〜300mg/L特に150〜200mg/L程度が好ましい。この鉄系無機凝集剤の添加により、残留していた重金属がFeとの共沈反応により除去される。また、鉄系無機凝集剤中の鉄も水酸化鉄として析出する。
鉄系無機凝集剤添加後の固液分離としては、濾材層に通水する濾過が望ましい。濾材としては、砂、アンスラサイトなどを用いることができる。この第2固液分離処理により、重金属及び鉄の水酸化物が除去され、重金属濃度が著しく低い処理水が得られる。
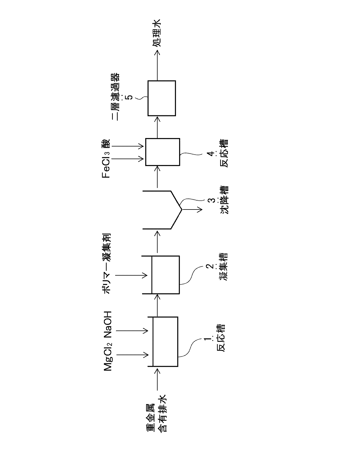
銅配線基板のポリッシング工程から排出されるCu含有排水(Cu:10mg/L、pH7.2)を図1の通り反応槽1に導入し、塩化マグネシウムを200mg/L(as Mg)を添加した後、NaOHを添加してpH=11.5に調整した。これを凝集槽2に導入し、アニオン系ポリマー凝集剤(栗田工業(株)クリフロック PA372)を3mg/L添加した。これを沈降槽3に導入し、第1固液分離処理し、上澄水を反応槽4内に導入し、塩化第二鉄を100mg/Lとなるように添加し、NaOHを添加してpH=9.5に調整した。これを第2固液分離手段としての二層濾過器5(濾材:砂、アンスラサイト)にてLV=8m/hrにて濾過した。濾過処理水のSDI値及びCu濃度を表1に示す。
反応槽4のpHを10としたこと以外は実施例1と同様にして処理を行った。濾過処理水のSDI値及びCu濃度を表1に示す。
反応槽4のpHを11としたこと以外は実施例1と同様にして処理を行った。濾過処理水のSDI値及びCu濃度を表1に示す。
反応槽4のpHを11.5としたこと以外は実施例1と同様にして処理を行った。濾過処理水のSDI値及びCu濃度を表1に示す。
反応槽4のpHを9としたこと以外は実施例1と同様にして処理を行った。濾過処理水のSDI値及びCu濃度を表1に示す。
実施例1において、反応槽4以下を省略し、沈降槽3までの処理とした。沈降槽3から流出する上澄水のSDI値及びCu濃度を表1に示す。
2 凝集槽
3 沈降槽
4 反応槽
5 二層濾過器
Claims (4)
- 重金属含有排水に塩化マグネシウムを添加し、pHを11以上とした後、アニオン系ポリマー凝集剤を添加し、
第1固液分離処理し、
その後、該第1固液分離処理の処理水に鉄系無機凝集剤を添加し、pH9.5〜11とした後、第2固液分離処理する重金属含有排水の処理方法であって、
該塩化マグネシウムの添加量が該重金属含有排水中の重金属1モルに対して25〜200モルであり、
該アニオン系ポリマー凝集剤の添加量が1〜5mg/Lであり、
該鉄系無機凝集剤の添加量が100〜300mg/Lであることを特徴とする重金属含有排水の処理方法。 - 請求項1において、鉄系無機凝集剤は塩化第二鉄であることを特徴とする重金属含有排水の処理方法。
- 請求項1又は2において、重金属含有排水はCuを0.1mg/L以上含有することを特徴とする重金属含有排水の処理方法。
- 請求項1ないし3のいずれか1項において、前記第2固液分離処理の処理水を逆浸透処理することを特徴とする重金属含有排水の処理方法。
Priority Applications (1)
| Application Number | Priority Date | Filing Date | Title |
|---|---|---|---|
| JP2012003286A JP5884493B2 (ja) | 2012-01-11 | 2012-01-11 | 重金属含有排水の処理方法 |
Applications Claiming Priority (1)
| Application Number | Priority Date | Filing Date | Title |
|---|---|---|---|
| JP2012003286A JP5884493B2 (ja) | 2012-01-11 | 2012-01-11 | 重金属含有排水の処理方法 |
Publications (2)
| Publication Number | Publication Date |
|---|---|
| JP2013141641A JP2013141641A (ja) | 2013-07-22 |
| JP5884493B2 true JP5884493B2 (ja) | 2016-03-15 |
Family
ID=49038509
Family Applications (1)
| Application Number | Title | Priority Date | Filing Date |
|---|---|---|---|
| JP2012003286A Active JP5884493B2 (ja) | 2012-01-11 | 2012-01-11 | 重金属含有排水の処理方法 |
Country Status (1)
| Country | Link |
|---|---|
| JP (1) | JP5884493B2 (ja) |
Cited By (1)
| Publication number | Priority date | Publication date | Assignee | Title |
|---|---|---|---|---|
| CN107176711A (zh) * | 2017-04-20 | 2017-09-19 | 东北大学 | 一种高效回收高浓度黄连素废水中铜的工艺 |
Families Citing this family (3)
| Publication number | Priority date | Publication date | Assignee | Title |
|---|---|---|---|---|
| CN104176848B (zh) * | 2013-05-24 | 2016-04-27 | 深圳市清淼环保科技有限公司 | 重金属废水资源化方法 |
| CN103466843A (zh) * | 2013-10-08 | 2013-12-25 | 宜兴市欧瑞特环保科技有限公司 | 重金属离子废水处理的工艺与设备 |
| CN105800825A (zh) * | 2016-04-08 | 2016-07-27 | 苏州市美能五金镀饰有限公司 | 一种镀铬综合废水处理工艺 |
Family Cites Families (8)
| Publication number | Priority date | Publication date | Assignee | Title |
|---|---|---|---|---|
| JPS61192386A (ja) * | 1985-02-22 | 1986-08-26 | Kurita Water Ind Ltd | 重金属錯体を含む廃水の処理方法 |
| JPH0714512B2 (ja) * | 1988-12-09 | 1995-02-22 | 栗田工業株式会社 | 重金属含有廃水の処理方法 |
| JPH1190165A (ja) * | 1997-09-19 | 1999-04-06 | Mitsubishi Heavy Ind Ltd | 排煙脱硫排水の処理方法 |
| JP4374636B2 (ja) * | 1999-01-11 | 2009-12-02 | 栗田工業株式会社 | 重金属錯体含有排液の処理方法 |
| JP3621963B2 (ja) * | 1999-07-23 | 2005-02-23 | 独立行政法人産業技術総合研究所 | 有害性イオンを除去するための方法及びそれに用いる除去剤 |
| JP2006061754A (ja) * | 2004-08-24 | 2006-03-09 | Aquatech:Kk | フッ素含有廃水の処理方法およびフッ素含有廃水の処理設備 |
| JP5206453B2 (ja) * | 2009-02-03 | 2013-06-12 | 宇部興産株式会社 | セメントキルン抽気ダストの処理方法 |
| JP5106463B2 (ja) * | 2009-03-30 | 2012-12-26 | 太平洋セメント株式会社 | セレン及びフッ素を含む溶液の処理方法並びに処理装置 |
-
2012
- 2012-01-11 JP JP2012003286A patent/JP5884493B2/ja active Active
Cited By (1)
| Publication number | Priority date | Publication date | Assignee | Title |
|---|---|---|---|---|
| CN107176711A (zh) * | 2017-04-20 | 2017-09-19 | 东北大学 | 一种高效回收高浓度黄连素废水中铜的工艺 |
Also Published As
| Publication number | Publication date |
|---|---|
| JP2013141641A (ja) | 2013-07-22 |
Similar Documents
| Publication | Publication Date | Title |
|---|---|---|
| JP5471054B2 (ja) | メッキ洗浄排水からの水及び金属の回収方法 | |
| CN101723526B (zh) | 一种合成橡胶生产废水的膜处理方法 | |
| JP2022159814A (ja) | マンガン含有水の処理方法及び処理装置 | |
| CN101456637A (zh) | 综合电镀废水的处理工艺及方法 | |
| CN101234828A (zh) | 综合电镀废水处理方法 | |
| JP5489982B2 (ja) | 被処理水の逆浸透膜による分離のための前処理方法 | |
| JP2015112593A (ja) | 高硬度排水の処理装置及び処理方法 | |
| CN102656122B (zh) | 增强型高水回收率膜工艺 | |
| JP5884493B2 (ja) | 重金属含有排水の処理方法 | |
| JP2013075261A (ja) | 有害物質を除去する処理方法および処理装置 | |
| JP2012196614A (ja) | 排水処理方法および排水処理システム | |
| JPH02157090A (ja) | 重金属含有廃水の処理方法 | |
| JP2010189747A (ja) | 高品位Niリサイクルスラッジの製造方法 | |
| JP4261857B2 (ja) | 金属含有排水中の有価金属の回収方法および利用方法 | |
| JP6078345B2 (ja) | 排液の処理方法および装置 | |
| JP5224380B2 (ja) | 低品位Niリサイクルスラッジの製造方法 | |
| CN110590007A (zh) | 多次控制pH分段除去高盐废液中高价金属离子预处理方法 | |
| JP2019126784A (ja) | シリカ含有水の処理装置および処理方法 | |
| JP2007098270A (ja) | 純水製造方法および装置 | |
| JP7460004B1 (ja) | フッ素含有排水の処理装置及び方法 | |
| JP5874359B2 (ja) | 凝集処理方法 | |
| JP6524752B2 (ja) | カルシウムイオン及び無機炭素含有水の処理方法 | |
| JP6277940B2 (ja) | カドミウム含有排水の処理方法 | |
| JP7589779B1 (ja) | 排水処理設備および排水処理方法 | |
| JP5985925B2 (ja) | 重金属含有廃液の処理方法及び装置 |
Legal Events
| Date | Code | Title | Description |
|---|---|---|---|
| A621 | Written request for application examination |
Free format text: JAPANESE INTERMEDIATE CODE: A621 Effective date: 20150109 |
|
| A977 | Report on retrieval |
Free format text: JAPANESE INTERMEDIATE CODE: A971007 Effective date: 20150826 |
|
| A131 | Notification of reasons for refusal |
Free format text: JAPANESE INTERMEDIATE CODE: A131 Effective date: 20150908 |
|
| A521 | Request for written amendment filed |
Free format text: JAPANESE INTERMEDIATE CODE: A523 Effective date: 20151106 |
|
| TRDD | Decision of grant or rejection written | ||
| A01 | Written decision to grant a patent or to grant a registration (utility model) |
Free format text: JAPANESE INTERMEDIATE CODE: A01 Effective date: 20160112 |
|
| A61 | First payment of annual fees (during grant procedure) |
Free format text: JAPANESE INTERMEDIATE CODE: A61 Effective date: 20160125 |
|
| R150 | Certificate of patent or registration of utility model |
Ref document number: 5884493 Country of ref document: JP Free format text: JAPANESE INTERMEDIATE CODE: R150 |
|
| R250 | Receipt of annual fees |
Free format text: JAPANESE INTERMEDIATE CODE: R250 |
|
| R250 | Receipt of annual fees |
Free format text: JAPANESE INTERMEDIATE CODE: R250 |
