JP3910941B2 - スイッチング定電流電源装置 - Google Patents

スイッチング定電流電源装置 Download PDF

Info

Publication number
JP3910941B2
JP3910941B2 JP2003190365A JP2003190365A JP3910941B2 JP 3910941 B2 JP3910941 B2 JP 3910941B2 JP 2003190365 A JP2003190365 A JP 2003190365A JP 2003190365 A JP2003190365 A JP 2003190365A JP 3910941 B2 JP3910941 B2 JP 3910941B2
Authority
JP
Japan
Prior art keywords
circuit
feedback signal
current
load
switching
Prior art date
Legal status (The legal status is an assumption and is not a legal conclusion. Google has not performed a legal analysis and makes no representation as to the accuracy of the status listed.)
Expired - Fee Related
Application number
JP2003190365A
Other languages
English (en)
Other versions
JP2005027432A (ja
Inventor
徹志 大竹
茂之 大杉
Current Assignee (The listed assignees may be inaccurate. Google has not performed a legal analysis and makes no representation or warranty as to the accuracy of the list.)
Toko Inc
Original Assignee
Toko Inc
Priority date (The priority date is an assumption and is not a legal conclusion. Google has not performed a legal analysis and makes no representation as to the accuracy of the date listed.)
Filing date
Publication date
Application filed by Toko Inc filed Critical Toko Inc
Priority to JP2003190365A priority Critical patent/JP3910941B2/ja
Priority to US10/879,918 priority patent/US7106037B2/en
Priority to TW93119373A priority patent/TWI257037B/zh
Publication of JP2005027432A publication Critical patent/JP2005027432A/ja
Application granted granted Critical
Publication of JP3910941B2 publication Critical patent/JP3910941B2/ja
Anticipated expiration legal-status Critical
Expired - Fee Related legal-status Critical Current

Links

Images

Landscapes

  • Dc-Dc Converters (AREA)

Description

【0001】
【発明の属する技術分野】
本発明は、断続が繰り返される負荷に安定した電流を供給するためのスイッチング式定電流電源装置に関する。
【0002】
【従来の技術】
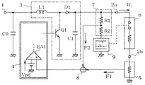
一般にスイッチング方式の電源装置は負荷に安定した電圧を供給する定電圧源として使用されることが多い。しかしスイッチング方式の電源装置は、図5に示すように接続構成し、帰還信号を出力電流に応じたものにすることで、負荷にほぼ一定の電流を供給する定電流源として使用することも可能である。
図5において、1は外部のバッテリー等から電力の供給を受けるための入力端子であり、2a、2bは、その間に接続された負荷6に所定の電流を安定供給するための出力端子である。入力端子1と一方の出力端子2aとの間にはチョークコイルL1、スイッチングトランジスタQ1、整流ダイオードD1および平滑コンデンサC1が昇圧チョッパコンバータを形成するように接続構成された電力変換回路3が接続されている。
【0003】
他方の出力端子2bと回路の基準電位点としてのグランドとの間には、負荷6に流れる電流IL(以下、負荷電流という)を検出し、当該負荷電流ILに応じた帰還信号F1を発生するための電流検出回路5が接続されている。そして、電力変換回路3と電流検出回路5の間には、電流検出回路5から帰還信号F1の供給を受け、帰還信号F1のレベルに応じて電力変換回路3を駆動する制御回路4が接続されている。(ここでは、制御回路4として、ごく一般的な他励PWM制御方式の制御用ICを想定する)
これら電力変換回路3、制御回路4および検出回路5により、スイッチング定電流電源装置が構成されている。なお、入力端子1とグランドとの間に接続されたコンデンサC0は入力フィルタ用コンデンサである。
【0004】
この図5のスイッチング定電流電源装置の動作を簡単に説明すると、電力変換回路3内のスイッチングトランジスタQ1は、制御回路4から供給される信号に従ってオン、オフ動作を行う。(オン、オフ動作の周波数は数百kHz程度)このスイッチングトランジスタQ1のオン、オフ動作に伴ってチョークコイルL1から整流ダイオードD1を介して平滑コンデンサC1に電流が流入する。これにより平滑コンデンサC1は入力端子1に供給される入力電圧よりも高い電圧に充電され、このコンデンサC1の端子間電圧に応じた電流ILが負荷6および電流検出回路5に流れる。そして、電流検出回路5において負荷電流ILに応じた帰還信号F1が生成され、この帰還信号F1は制御回路4にフィードバックされる。
【0005】
電流検出回路5から制御回路4に提供される帰還信号F1は通常のスイッチング電源装置のような出力電圧に応じたレベルではなく、出力電流(=負荷電流IL)に応じたレベルとなっている。このため制御回路4は、その内部の誤差増幅器EA1、基準電圧Vref、その他、によって形成された制御ロジックに従って、帰還信号F1(=負荷電流IL)に応じたオンデューティのパルス状の信号を生成し、それをスイッチングトランジスタQ1に供給する。するとスイッチングトランジスタQ1は、負荷電流の大きさに応じたオンデューティにてオン、オフ動作を行い、例えば、負荷電流ILが安定化目標値よりも低い場合、平滑コンデンサC1の端子間電圧を上昇させて負荷電流ILが増加するように誘導する。このような動作が行われることにより、図5の電源装置では負荷電流ILが安定化される。
【0006】
ところで、近年の電子機器には大小様々な表示装置や照明装置が取り付けられており、その表示装置や照明装置の光源として発光ダイオード(以下、LEDという)が使用されるケースが増えている。LEDを光源として利用する場合、その発光量や輝度等を一定にするために、LEDへの供給電流を安定化することが要求される。そこで近年の電子機器の中には、表示装置や照明装置に付随して図5に示すような構成を持つスイッチング定電流電源装置を設け、当該電源装置からLEDに安定化した電流を供給するように構成するものが存在した。(特許文献1乃至特許文献3参照)
【0007】
【特許文献1】
特開平11−068161号公報
【特許文献2】
特開2001−215913号公報
【特許文献3】
特開2002−203988号公報
【0008】
【発明が解決しようとする課題】
近年のLEDを光源として使用する表示装置や照明装置の中には、人間の目では認識できない速度(具体的には数百Hz)でLEDの点灯と消灯を繰り返し、調光を行うようにしたものが存在する。このような表示装置や照明装置では、LEDに電流が流れている期間(以下、電流流通期間と言う)と流れていない期間(以下、電流遮断期間と言う)が当然に生じる。すると、LEDへ電流を供給するための電源が図5に示すようなスイッチング定電流電源装置である場合、負荷の断続によって生じる電流遮断期間には、電流検出回路5から制御回路4に供給される帰還信号F1がほぼゼロレベルとなってしまう。
【0009】
このような帰還信号F1が供給された制御回路4は、電流遮断期間にはスイッチングトランジスタQ1のオン、オフ動作のオンデューティを最大に設定しようとし、その次に現れる電流流通期間には帰還信号に応じたオンデューティに設定しようとする。ここで、電流遮断期間中にオンデューティが最大になると、平滑コンデンサC1の端子間電圧が急激かつ必要以上に上昇し、次の電流流通期間には、比較的長い間、安定化目標値以上の負荷電流が流れるという電流不安定化の現象を生じる。
【0010】
このような電流不安定化への対策の一つとしては、例えば、その帰還信号F1を比較的大きな静電容量を持つコンデンサで平滑した上で制御回路4に供給することが考えられる。しかし、電流遮断期間の間、帰還信号F1を有意な大きさに維持できるだけの大容量のコンデンサを設けると、制御回路4で処理される信号は比較的長い期間の平均値となってしまう。このため非周期的な負荷の断続、あるいは断続とは別の原因によって負荷電流ILに変動が生じた時には、安定化目標値から外れた負荷電流ILを速やかに復帰させることが出来なくなり、その結果、電流遮断期間とは別の原因で負荷電流の不安定化が引き起こされてしまう。
【0011】
このように、図5に示す構成の電源装置を使用した場合、負荷が断続される条件下では制御回路4からスイッチングトランジスタQ1、平滑コンデンサC1、負荷6、電流検出回路5を経て再び制御回路4に戻るフィードバックループの制御動作の応答速度が負荷の変化に追従できず、負荷電流ILを安定化できなくなる可能性があった。
そこで本発明は、負荷が断続を繰返す条件下においても負荷電流を安定化することのできるスイッチング定電流電源装置を提供することを目的とする。
【0012】
【課題を解決するための手段】
上記目的を達成するために、本発明は、負荷に所定の電流を供給するスイッチング方式の電力変換回路、負荷電流に応じた第1の帰還信号を発生する電流検出回路および、第1の帰還信号に応じて負荷電流を安定化するように電力変換回路を駆動する制御回路を備えたスイッチング定電流電源装置において、電力変換回路の出力側に設けられ、電力変換回路の出力電圧に応じた第2の帰還信号を生成する電圧検出回路と、電流検出回路と電圧検出回路と制御回路との間に設けられ、第1と第2の帰還信号のいずれか一方を該制御回路に供給する帰還回路と、負荷の状態が変化した時、制御回路内の同一の誤差増幅器に入力される基準電圧と第2の帰還信号の相対的な大小関係を変化させるように該第2の帰還信号の大きさを変化させる切替回路と、を備えることを特徴とする。
【0013】
【発明の実施の形態】
負荷に安定した電流を供給する電力変換回路と、電力変換回路を駆動する制御回路と、負荷電流に応じた第1の帰還信号を発生する電流検出回路とにより、基本的なスイッチング定電流電源装置を構成する。ここで、電力変換回路の出力側に、その出力電圧に応じた第2の帰還信号を発生する電圧検出回路を設け、電流検出回路と電圧検出回路と制御回路との間に帰還回路を設ける。そして、負荷状態が変化した時に第2の帰還信号の大きさを変化させる切替回路を設け、この切替回路を電圧検出回路の所定位置に接続する。
【0014】
ここで切替回路は、一例として電圧検出回路とグランドとの間に接続された抵抗と、当該抵抗に並列接続したスイッチとにより構成される。
一方、帰還回路は、第1の帰還信号と第2の帰還信号を個別に受信する2つの増幅器を有し、第1の帰還信号と第2の帰還信号のうち、信号レベルの大きな方の帰還信号を制御回路に供給するような構成とする。
【0015】
このようなスイッチング定電流電源装置では、負荷電流が流れている時(電流流通期間)には、切替回路は第2の帰還信号の信号レベルを相対的に低くする。具体的には、制御回路内部で同一の誤差増幅器に供給される基準電圧、換言すると、安定した負荷電流が流れている時の第1の帰還信号よりも低い信号レベル、とする。すると、制御回路には第1の帰還信号が供給され、スイッチング定電流電源装置は従来回路と同様に負荷電流を安定化するように動作する。
【0016】
一方、負荷電流が流れていない時(電流遮断期間)には、切替回路は第2の帰還信号の信号レベルを相対的に高くする。具体的には、制御回路内部で同一の誤差増幅器に供給される基準電圧よりも高い信号レベルとする。すると、制御回路には第2の帰還信号が供給され、基準電圧より信号レベルの高い帰還信号が供給された制御回路は、電力変換回路のスイッチングトランジスタのオン、オフ動作を停止させるか、あるいはスイッチングトランジスタのオン期間を極めて短くする。
このような動作により、負荷が断続された場合に平滑コンデンサの端子間電圧が電流遮断期間に必要以上に上昇するのを防止する。
【0017】
【実施例】
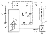
本発明によるスイッチング定電流電源装置の実施例を図1に示した。
図1のスイッチング定電流電源装置は、出力端子2aとグランドとの間に電圧検出回路7と切替回路9を直列に接続し、更に、電流検出回路5と電圧検出回路7と制御回路4の間に帰還回路8を設けている。なお、電圧検出回路7は、一般的なスイッチング電源装置と同様に抵抗R1とR2の直列回路で構成されている。これらの点を除けば、図1の回路は図5の従来の回路とほぼ同じ構成となっている。
【0018】
ここで、切替回路9については、負荷6の状態(換言すると、負荷電流ILの流通状態、あるいはLEDの点灯・消灯の動作)に応じて、電圧検出回路7から出力される帰還信号F2のレベルを、具体的には制御回路4内の同一の誤差増幅器EA1に供給される基準電圧Vrefよりも小さく、あるいは大きくなるように変化させるものとする。
そして帰還回路8は、電流検出回路5から供給された第1の帰還信号F1と電圧検出回路7から供給された第2の帰還信号F2のうち、信号レベルの高い方を制御回路4に供給するものとする。
【0019】
このような構成とした電源装置では、例えば、負荷6に安定化目標値に等しい負荷電流ILが流れている時(図2のタイミングチャートの時間t0以降)、電流検出回路5から出力される第1の帰還信号F1はほぼ基準電圧Vrefに等しい値となる。一方、電圧検出回路7から出力される第2の帰還信号F2は、切替回路9の作用により基準電圧Vrefよりも低い値となる。このため帰還回路8は、電流流通期間(負荷電流が流れている時:図2の時間t0からt1の間の期間)には電流検出回路5からの第1の帰還信号F1を制御回路4に供給する。この第1の帰還信号F1が制御回路4に供給されている状態の図1の電源装置は、図5の従来回路と全く同じ動作を行い、負荷電流ILを安定化目標値に等しい値に誘導し、安定化することになる。
【0020】
所定の時間t1において負荷6に負荷電流ILが流れなくなると、電流検出回路5から出力される第1の帰還信号F1はほぼゼロになる。一方、電圧検出回路7から出力される第2の帰還信号F2は、切替回路9の作用により基準電圧Vrefよりも高い値となる。このため帰還回路8は、電流遮断期間(負荷電流が流れない時:図2の時間t1からt2の間の期間)には電圧検出回路7からの第2の帰還信号F2を制御回路4に供給する。
【0021】
ここで制御回路4は、基準電圧Vrefより高い第2の帰還信号F2が供給されることにより、電力変換回路3内のスイッチングトランジスタQ1のオン、オフ動作を停止させることになる。スイッチングトランジスタQ1のオン、オフ動作が停止すると電流遮断期間に平滑コンデンサC1の端子間電圧は上昇せず、次の電流流通期間(図2の時間t2以降)に安定化目標値以上の負荷電流ILが流れるという不都合な現象が発生しなくなる。その結果、負荷が断続を繰返す場合にも負荷電流を安定化できるようになる。
【0022】
なお、電圧検出回路7には常に微小電流が流入するため、スイッチングトランジスタQ1のオン、オフ動作が完全に停止すると、平滑コンデンサC1の端子間電圧は徐々に低下する。このため、時間t2の直後、すなわち電流遮断期間から次の電流流通期間に移行した直後、には負荷電流ILは安定化目標値よりも少々低目になる。しかし、電流流通期間に入って制御回路4と電力変換回路3が動作を再開することにより、負荷電流ILは早急に安定化目標値に復帰することになる。
【0023】
もし、何らかの原因で電流遮断期間が長くなり、平滑コンデンサC1の端子間電圧が大幅に低下するような事態が生じても、第2の帰還信号F2が基準電圧Vref以下になると制御回路4と電力変換回路3が再起動し、平滑コンデンサC1の端子間電圧を所定の最低値に維持する。このため、図1の構成とした電源装置では、安定化目標値以上の負荷電流ILが流れるのを防止するだけでなく、電流流通期間の開始直後の負荷電流ILが極端に小さくなることも防止できるという付帯効果も期待できる。
【0024】
ところで、本発明によるスイッチング定電流電源装置に設けられる切替回路9は、負荷電流ILが流れている時には第2の帰還信号F2のレベルを基準電圧Vrefよりも小さくし、負荷電流ILが流れていない時には第2の帰還信号F2のレベルを基準電圧Vrefよりも大きくするという機能を持つものである。この機能を実現する切替回路9としては図3に示すような2つの形態の回路が考えられる。
図3の右側(a)に示す切替回路9は抵抗R3とスイッチSWの並列回路から成っており、左側(b)に示す切替回路9は定電圧ダイオードDZとスイッチSWの並列回路から成っている。
【0025】
図3右側(a)の回路では、スイッチSWは負荷電流ILが流れている時に閉じられるものとする。すると、抵抗R3は短絡され、この時に電圧検出回路7から出力される第2の帰還信号F2は電力変換回路3の出力電圧を抵抗R1と抵抗R2で分圧した値となる。一方、負荷電流ILが流れていない時にはスイッチSWは開かれ、第2の帰還信号F2は電力変換回路3の出力電圧を抵抗R1と(抵抗R2+抵抗R3)で分圧された値となる。
【0026】
つまり、負荷電流ILが流れていない時には、負荷電流ILが流れている時に比べ、抵抗R3の端子間に生じる電圧降下の分だけ第2の帰還信号F2の信号レベルは高くなる。そこで、電力変換回路3の出力電圧と各抵抗R1、R2、R3の抵抗値を適当な値に設定すれば、先に述べた機能が実現できる。ちなみに、図1の回路では電圧検出回路7とグランドの間に切替回路9を接続しているが、切替回路9を電圧検出回路7と出力端子2aの間に接続するようにしても構わない。ただし、その場合にはスイッチSWの開閉動作は逆になる。
【0027】
図3左側(b)の回路は、抵抗R3の端子間に生じる電圧降下の代わりに定電圧ダイオードDZのツェナー電圧を利用したものであり、実質的な動作作用は右側(a)の回路と同じである。
なお、図3左側(b)の回路の定電圧ダイオードDZは、機能的にレベルシフト回路と等価である。実際にレベルシフト回路を使用して切替回路9を構成した場合、必ずしも出力端子2aとグランドの間に電圧検出回路7と直列になるように設けなくても良い。具体的には、切替回路9を電圧検出回路7と帰還回路8の間に設けても構わず、また、負荷電流ILが流れている時には第1の帰還信号F1をそのまま通過させるような構成とした切替回路9であれば、帰還回路8と制御回路4の間に設けても構わない。
【0028】
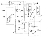
図4には本発明によるスイッチング定電流電源装置の具体的な回路を示した。図4の実施例の回路は、入力端子1と一方の出力端子2aの間に、チョークコイルL1、スイッチングトランジスタQ1、整流ダイオードD1および平滑コンデンサC1が昇圧チョッパコンバータを形成するように接続構成された電力変換回路3が接続されている。出力端子2a、2b間には断続動作を行う負荷6が接続され、他方の出力端子2bとグランドとの間には電流検出回路5が接続されている。そして、その内部の誤差増幅器EA1に供給される帰還信号の信号レベルに応じて電力変換回路3を駆動するための制御回路4が電力変換回路3に接続されている。
【0029】
ここで電流検出回路5は、出力端子2bとグランドとの間に接続された抵抗R4と、非反転入力端子(+)が抵抗R4の出力端子2b側端子に接続された増幅器EA2と、増幅器EA2の反転入力端子(−)とグランドとの間に接続された抵抗R5と、増幅器EA2の出力端子と反転入力端子(−)との間に接続された抵抗R6から構成されている。
【0030】
そして、出力端子2aとグランドとの間には抵抗R1、R2およびR3が直列に接続され、抵抗R3に対して並列にトランジスタQ2の主電流路が接続されている。トランジスタQ2のベースはバッファ回路Bufの出力側に接続され、バッファ回路Bufの入力側は電流検出回路5の抵抗R4の出力端子2b側端子に接続されている。この抵抗R1とR2により電圧検出回路7が構成され、抵抗R3とトランジスタQ2とバッファ回路Bufにより切替回路9が構成されている。
【0031】
また、2つの増幅器EA3とEA4が設けられ、増幅器EA3の非反転入力端子(+)は抵抗R1とR2の共通接続点に接続され、増幅器EA4の非反転入力端子(+)は増幅器EA2の出力端子に接続されている。増幅器EA3の出力端子は逆流防止用のダイオードD2のアノードに接続され、増幅器EA4の出力端子は逆流防止用のダイオードD3のアノードに接続され、ダイオードD2とD3のカソードは共通接続されている。このダイオードD2とD3のカソードの共通接続点は増幅器EA3とEA4の各反転入力端子(−)に接続され、さらに制御回路4、具体的には制御回路4の内部の誤差増幅器EA1の非反転入力端子(+)に接続されている。これら増幅器EA3、EA4、ダイオードD2、D3により帰還回路8が構成されている。
【0032】
このような構成の回路では、負荷6に負荷電流ILが流れている時、電流検出回路5内部の抵抗R4の端子間に所定の電圧が発生する。この電圧は増幅器EA2において適当な信号レベルに増幅された後、第1の帰還信号F1として帰還回路8に供給される。
この抵抗R4の端子間電圧は切替回路9のバッファ回路Bufにも供給され、これを受けたバッファ回路BufはトランジスタQ2をオンさせる。するとトランジスタQ2によって抵抗R3の端子間が短絡され、抵抗R1とR2の共通接続点に現れる電圧は、電力変換回路3の出力電圧を抵抗R1とR2で分圧した値になる。この時に抵抗R1とR2の共通接続点に現れた電圧は制御回路4内部の基準電圧Vrefより若干低い値となり、第2の帰還信号F2として帰還回路8に供給される。
【0033】
ここで帰還回路8は、増幅器EA3と増幅器EA4の各反転入力端子(−)に同じ信号が帰還される回路構成となっているため、増幅器EA3に供給される第2の帰還信号F2と増幅器EA4に供給される帰還信号F1のうち、信号レベルの高い方の帰還信号が帰還回路8から制御回路4に供給される。ちなみに、負荷電流ILが安定化目標値にほぼ等しい値である時、第1の帰還信号F1は制御回路4内部の基準電圧Vrefとほぼ同じになる。一方、第2の帰還信号F2は切替回路9の作用により、基準電圧Vrefより若干低い値になる。このため負荷6に負荷電流ILが流れている時には、第1の帰還信号F1が制御回路4に供給されることになる。
【0034】
第1の帰還信号F1が供給された制御回路4は、その内部に構成された制御ロジックに従い、スイッチングトランジスタQ1に対して第1の帰還信号F1の信号レベルに応じたオンデューティにてオン、オフ動作させる信号を供給する。その結果、負荷電流ILは安定化目標値に等しい値に誘導され、安定化されることになる。
所定時間後に負荷6に流れていた負荷電流ILが遮断されると、抵抗R4の端子間に生じていた電圧はほぼゼロとなる。すると増幅器EA2から出力される第1の帰還信号F1の信号レベルもほぼゼロとなる。
【0035】
ここで、バッファ回路Bufは、抵抗R4の端子間電圧がほぼゼロとなったのに応じてトランジスタQ2をオフさせる。すると、抵抗R1とR2の共通接続点に現れる電圧は、電力変換回路3の出力電圧を抵抗R1と(抵抗R2+抵抗R3)で分圧した値になる。つまり、この時に抵抗R1とR2の共通接続点に現れる電圧は抵抗R3の端子間に生じる電圧降下の分だけ嵩上げされ、これにより第2の帰還信号F2の信号レベルは制御回路4内部の基準電圧Vrefより若干高い値となる。
【0036】
帰還回路8は信号レベルの高い方の帰還信号を制御回路4に供給する回路構成であるため、負荷電流ILが遮断された時には第2の帰還信号F2が制御回路4に供給されることになる。
第2の帰還信号F2の信号レベルは基準電圧Vrefより若干高い値であることから、第1の帰還信号F1が供給された制御回路4はスイッチングトランジスタQ1のオン、オフ動作を停止させる。その結果、負荷電流ILが流れない電流遮断期間に平滑コンデンサC1の端子間電圧が上昇することが無くなり、次の電流流通期間に安定化目標値以上の負荷電流ILが流れるという不都合な現象が発生しなくなる。
【0037】
以上までの各実施例の説明では、電力変換回路3に昇圧チョッパ型の回路、制御回路4に他励PWM型の制御用ICを想定して説明したが、本発明を適用するスイッチング定電流電源装置はこれに限定されるものではない。また、各実施例の説明では、基準電圧Vrefよりも高い第2の帰還信号が供給された時、制御回路4はスイッチングトランジスタQ1のオン、オフ動作を完全に停止させるものとして説明したが、オン期間の極めて短いオン、オフ動作をさせるものであっても構わない。さらに、電流検出回路5や電圧検出回路7も抵抗検出以外の検出方法を用いても良く、本発明の要旨を変更しない範囲であれば具体的な回路構成の変形が可能であることは言うまでも無い。
【0038】
【発明の効果】
本発明によるスイッチング定電流電源装置は、電力変換回路の出力側に電圧検出回路と共に設けられた切替回路の動作により、電流流通期間には第2の帰還信号の信号レベルを制御回路内で同一の誤差増幅器に供給される基準電圧よりも低い値とし、逆に電流遮断期間には第2の帰還信号の信号レベルを基準電圧よりも高い値とする。そして、電圧検出回路と電流検出回路と制御回路の間に設けられた帰還回路の動作により、電流遮断期間中には第2の帰還信号を制御回路に供給し、実質的に電力変換回路の動作を停止させることを特徴としている。
【0039】
このような本発明によれば、電流遮断期間中に平滑コンデンサの端子間電圧が上昇することが無くなり、フィードバックループの電流制御動作の応答速度が負荷変動に追従できなくなる事態が防止される。その結果、負荷が断続される場合にも負荷電流を安定化できるスイッチング定電流電源装置が提供できる。
【図面の簡単な説明】
【図1】本発明によるスイッチング定電流電源装置の実施例を示すブロック図。
【図2】図1の回路中に現れる信号及び負荷電流のタイミングチャート。
【図3】切替回路の具体的な実施例の回路図。
【図4】本発明の実施例の具体的な回路図。
【図5】従来のスイッチング定電流電源装置の一例の回路図。
【符号の説明】
1:入力端子 2a、2b:出力端子 3:電力変換回路 4:制御回路 5:電流検出回路 6:負荷(断続を繰り返す負荷) 7:電圧検出回路 8:帰還回路 9:切替回路 F1:第1の帰還信号 F2:第2の帰還信号 IL:負荷電流 EA1:制御回路内の誤差増幅器 Vref:基準電圧(帰還信号と同一の誤差増幅器に供給される基準電圧)

Claims (8)

  1. 負荷に所定の電流を供給するスイッチング方式の電力変換回路、負荷電流に応じた第1の帰還信号を発生する電流検出回路および、該第1の帰還信号に応じて該負荷電流を安定化するように該電力変換回路を駆動する制御回路を備えたスイッチング定電流電源装置において、
    該電力変換回路の出力側に設けられ、該電力変換回路の出力電圧に応じた第2の帰還信号を生成する電圧検出回路と、
    該電流検出回路と該電圧検出回路と該制御回路との間に設けられ、該第1と第2の帰還信号のいずれか一方を該制御回路に供給する帰還回路と、
    該負荷の状態が変化した時、該制御回路内の同一の誤差増幅器に入力される基準電圧と該第2の帰還信号の相対的な大小関係を変化させるように該第2の帰還信号の大きさを変化させる切替回路と、
    を備えることを特徴とするスイッチング定電流電源装置。
  2. 負荷に所定の電流を供給するスイッチング方式の電力変換回路、負荷電流に応じた第1の帰還信号を発生する電流検出回路および、該第1の帰還信号に応じて該負荷電流を安定化するように該電力変換回路を駆動する制御回路を備えたスイッチング定電流電源装置において、
    該電力変換回路の出力側に設けられ、該電力変換回路の出力電圧に応じた第2の帰還信号を生成する電圧検出回路と、
    該電流検出回路と該電圧検出回路と該制御回路との間に設けられ、該負荷の状態に応じて該第1と第2の帰還信号のいずれか一方を該制御回路に供給する帰還回路と、
    該電圧検出回路に接続され、該負荷の状態に応じて該電圧検出回路から出力される該第2の帰還信号の信号レベルを変化させる切替回路と、
    を備えることを特徴とするスイッチング定電流電源装置。
  3. 前記負荷電流は前記負荷の動作に従って任意あるいは所定のタイミングで断続され、
    前記帰還回路は、該負荷電流が流れている時には前記第1の帰還信号を前記制御回路に供給し、該負荷電流が流れていない時には前記第2の帰還信号を前記制御回路に供給し、
    前記切替回路は、該負荷電流の流通が遮断された時に該第2の帰還信号を相対的に大きな値に変化させ、該負荷電流の流通が開始した時に該第2の帰還信号を相対的に小さな値に変化させる、
    ことを特徴とする、請求項1あるいは請求項2に記載したスイッチング定電流電源装置。
  4. 負荷電流の流通が遮断された直後の前記第2の帰還信号は前記基準電圧よりも大きな値となり、負荷電流の流通が開始した直後の該第2の帰還信号は該基準電圧よりも小さな値となることを特徴とする、請求項3に記載したスイッチング定電流電源装置。
  5. 前記基準電圧より大きい前記第2の帰還信号が供給されている間、前記制御回路は該電力変換回路の動作を実質的に停止させることを特徴とする、請求項4に記載したスイッチング定電流電源装置。
  6. 前記切替回路は、前記電圧検出回路の一端とグランドとの間に接続された抵抗とスイッチの並列回路より構成され、該スイッチが前記第1の帰還信号に応じてオン、オフすることを特徴とする、請求項1から請求項5のいずれかに記載したスイッチング定電流電源装置。
  7. 前記切替回路は、前記電圧検出回路に接続されたレベルシフト回路と、該レベルシフト回路に並列接続されたスイッチより構成され、該スイッチが前記第1の帰還信号に応じてオン、オフすることを特徴とする、請求項1から請求項5のいずれかに記載したスイッチング定電流電源装置。
  8. 前記負荷が高速で点滅を繰り返す発光ダイオード素子を含むことを特徴とする、請求項1から請求項7のいずれかに記載したスイッチング定電流電源装置。
JP2003190365A 2003-07-02 2003-07-02 スイッチング定電流電源装置 Expired - Fee Related JP3910941B2 (ja)

Priority Applications (3)

Application Number Priority Date Filing Date Title
JP2003190365A JP3910941B2 (ja) 2003-07-02 2003-07-02 スイッチング定電流電源装置
US10/879,918 US7106037B2 (en) 2003-07-02 2004-06-28 Switching-type constant current power supply device
TW93119373A TWI257037B (en) 2003-07-02 2004-06-30 Switching-type constant current power supply device

Applications Claiming Priority (1)

Application Number Priority Date Filing Date Title
JP2003190365A JP3910941B2 (ja) 2003-07-02 2003-07-02 スイッチング定電流電源装置

Publications (2)

Publication Number Publication Date
JP2005027432A JP2005027432A (ja) 2005-01-27
JP3910941B2 true JP3910941B2 (ja) 2007-04-25

Family

ID=34188284

Family Applications (1)

Application Number Title Priority Date Filing Date
JP2003190365A Expired - Fee Related JP3910941B2 (ja) 2003-07-02 2003-07-02 スイッチング定電流電源装置

Country Status (1)

Country Link
JP (1) JP3910941B2 (ja)

Families Citing this family (7)

* Cited by examiner, † Cited by third party
Publication number Priority date Publication date Assignee Title
JP2005168129A (ja) * 2003-12-01 2005-06-23 Toyota Industries Corp スイッチング電源回路
JP4497982B2 (ja) * 2004-03-31 2010-07-07 三菱電機株式会社 電源回路
US8053923B2 (en) 2005-12-12 2011-11-08 Mitsubishi Electric Corporation Light-emitting diode lighting apparatus and vehicle light lighting apparatus using the same
JP5189261B2 (ja) * 2006-08-28 2013-04-24 矢崎総業株式会社 Led駆動装置
JP6182972B2 (ja) * 2013-05-15 2017-08-23 三菱電機株式会社 点灯装置および照明装置
JP6978914B2 (ja) * 2017-12-05 2021-12-08 シーシーエス株式会社 電源装置及びこれを備えた光照射システム
DE102018110696B3 (de) * 2018-05-04 2019-09-12 Vossloh-Schwabe Deutschland Gmbh Betriebsvorrichtung und Verfahren zum Betreiben einer Leuchtmittelanordnung

Family Cites Families (8)

* Cited by examiner, † Cited by third party
Publication number Priority date Publication date Assignee Title
JPH08126311A (ja) * 1994-10-20 1996-05-17 Brother Ind Ltd 電源装置
JPH1168161A (ja) * 1997-08-15 1999-03-09 Digital Electron Corp 発光装置
JPH11122920A (ja) * 1997-10-17 1999-04-30 Toshiba Tec Corp スイッチング電源装置
JP2001190067A (ja) * 1999-12-28 2001-07-10 Murata Mfg Co Ltd 高圧電源装置およびそれを用いた電子装置
JP2001215913A (ja) * 2000-02-04 2001-08-10 Toko Inc 点灯回路
JP2002203988A (ja) * 2000-12-28 2002-07-19 Toshiba Lsi System Support Kk 発光素子駆動回路
JP2002369507A (ja) * 2001-06-11 2002-12-20 Toko Inc スイッチング電源
JP4653350B2 (ja) * 2001-07-19 2011-03-16 ニチコン株式会社 スイッチング電源

Also Published As

Publication number Publication date
JP2005027432A (ja) 2005-01-27

Similar Documents

Publication Publication Date Title
JP3653078B2 (ja) スイッチング定電流電源装置
US9337727B2 (en) Circuitry to control a switching regulator
US7106037B2 (en) Switching-type constant current power supply device
US6844760B2 (en) LED drive circuit
US7034607B2 (en) Switching constant-current power device
JP2004274872A (ja) スイッチング定電流電源装置
US7652462B2 (en) Constant current regulator with current sensing circuit loop
TW201034371A (en) Load driving device and liquid crystal display using such load driving device
WO2006018923A1 (ja) 電源装置
US9069366B2 (en) Switching regulator
JP3910942B2 (ja) スイッチング定電流電源装置
JP3910941B2 (ja) スイッチング定電流電源装置
JP4209730B2 (ja) スイッチング定電流電源装置
JP3747037B2 (ja) スイッチング定電流電源装置
CN102752906B (zh) 点亮设备以及具有该点亮设备的照明装置
JP4971254B2 (ja) Led点灯装置
US10129939B1 (en) High efficiency flicker attenuator for lighting
JP3747036B2 (ja) スイッチング定電流電源装置
JP2005051883A (ja) スイッチング定電流電源装置
CN101320910A (zh) 开关电源保护电路
JP2007004995A (ja) Led点灯装置
JP3910949B2 (ja) スイッチング定電流電源装置
JP6139360B2 (ja) 光源駆動装置
JP2011187205A (ja) 調光制御装置、及び、調光制御方法
JP2009182097A (ja) Led駆動用電源装置および電源駆動用半導体集積回路

Legal Events

Date Code Title Description
A621 Written request for application examination

Free format text: JAPANESE INTERMEDIATE CODE: A621

Effective date: 20050126

A977 Report on retrieval

Free format text: JAPANESE INTERMEDIATE CODE: A971007

Effective date: 20061120

TRDD Decision of grant or rejection written
A01 Written decision to grant a patent or to grant a registration (utility model)

Free format text: JAPANESE INTERMEDIATE CODE: A01

Effective date: 20070109

A61 First payment of annual fees (during grant procedure)

Free format text: JAPANESE INTERMEDIATE CODE: A61

Effective date: 20070125

R150 Certificate of patent or registration of utility model

Ref document number: 3910941

Country of ref document: JP

Free format text: JAPANESE INTERMEDIATE CODE: R150

Free format text: JAPANESE INTERMEDIATE CODE: R150

FPAY Renewal fee payment (event date is renewal date of database)

Free format text: PAYMENT UNTIL: 20100202

Year of fee payment: 3

FPAY Renewal fee payment (event date is renewal date of database)

Free format text: PAYMENT UNTIL: 20120202

Year of fee payment: 5

R250 Receipt of annual fees

Free format text: JAPANESE INTERMEDIATE CODE: R250

FPAY Renewal fee payment (event date is renewal date of database)

Free format text: PAYMENT UNTIL: 20140202

Year of fee payment: 7

R250 Receipt of annual fees

Free format text: JAPANESE INTERMEDIATE CODE: R250

R250 Receipt of annual fees

Free format text: JAPANESE INTERMEDIATE CODE: R250

R250 Receipt of annual fees

Free format text: JAPANESE INTERMEDIATE CODE: R250

R250 Receipt of annual fees

Free format text: JAPANESE INTERMEDIATE CODE: R250

S111 Request for change of ownership or part of ownership

Free format text: JAPANESE INTERMEDIATE CODE: R313113

S531 Written request for registration of change of domicile

Free format text: JAPANESE INTERMEDIATE CODE: R313531

S111 Request for change of ownership or part of ownership

Free format text: JAPANESE INTERMEDIATE CODE: R313113

S531 Written request for registration of change of domicile

Free format text: JAPANESE INTERMEDIATE CODE: R313531

R350 Written notification of registration of transfer

Free format text: JAPANESE INTERMEDIATE CODE: R350

LAPS Cancellation because of no payment of annual fees