JP3760552B2 - 突入電流制限方法 - Google Patents

突入電流制限方法 Download PDF

Info

Publication number
JP3760552B2
JP3760552B2 JP07749197A JP7749197A JP3760552B2 JP 3760552 B2 JP3760552 B2 JP 3760552B2 JP 07749197 A JP07749197 A JP 07749197A JP 7749197 A JP7749197 A JP 7749197A JP 3760552 B2 JP3760552 B2 JP 3760552B2
Authority
JP
Japan
Prior art keywords
time
inrush current
current limiting
smoothing capacitor
power failure
Prior art date
Legal status (The legal status is an assumption and is not a legal conclusion. Google has not performed a legal analysis and makes no representation as to the accuracy of the status listed.)
Expired - Fee Related
Application number
JP07749197A
Other languages
English (en)
Other versions
JPH10271668A (ja
Inventor
一男 佐藤
Current Assignee (The listed assignees may be inaccurate. Google has not performed a legal analysis and makes no representation or warranty as to the accuracy of the list.)
Yaskawa Electric Corp
Original Assignee
Yaskawa Electric Corp
Priority date (The priority date is an assumption and is not a legal conclusion. Google has not performed a legal analysis and makes no representation as to the accuracy of the date listed.)
Filing date
Publication date
Application filed by Yaskawa Electric Corp filed Critical Yaskawa Electric Corp
Priority to JP07749197A priority Critical patent/JP3760552B2/ja
Publication of JPH10271668A publication Critical patent/JPH10271668A/ja
Application granted granted Critical
Publication of JP3760552B2 publication Critical patent/JP3760552B2/ja
Anticipated expiration legal-status Critical
Expired - Fee Related legal-status Critical Current

Links

Images

Landscapes

  • Emergency Protection Circuit Devices (AREA)
  • Stand-By Power Supply Arrangements (AREA)
  • Direct Current Feeding And Distribution (AREA)
  • Rectifiers (AREA)

Description

【0001】
【発明の属する技術分野】
本発明はコンバータ回路における交流電源停電後の復電時に対する突入電流制限方法に関する。
【0002】
【従来の技術】
図4はこの種の突入電流制限方法の従来例を用いるコンバータ回路の構成を示す回路図である。
コンバータ回路のダイオードブリッジ1は交流電源より入力し、整流して負荷5に直流電流を供給する。突入電流制限抵抗3は負荷5と直列に、また、平滑コンデンサ4は負荷5と並列に、それぞれ設けられている。そこで、リレーコイル21 と接点22 とよりなるリレーは、負荷の通電中は突入電流制限抵抗3を接点22 で短絡し、交流電源の停電を検出したときは接点22 を開いて突入電流制限抵抗3を負荷回路に投入することにより、復電時における突入電流を制限していた。
【0003】
【発明が解決しようとする課題】
上述した従来例の場合では、交流電源が停電してから突入電流制限抵抗3が投入されるまでのリレーの動作時間に一定の遅延時間があるので、この間に平滑コンデンサ4の端子電圧が低下する。したがって瞬間停電のため接点21 がオフするまでの間に復電した場合には、過大な突入電流が流れてダイオードブリッジ1のパワー素子やリレー接点等を損傷するという欠点があった。
そこで、本発明は、交流電源が瞬間停電しても復電時の突入電流を常に小さい値に抑制して回路素子の保護を行う突入電流制限方法を提供することを目的とする。
【0004】
【課題を解決するための手段】
本発明では、交流電源の停電時における平滑コンデンサの端子間電圧降下値を、復電時の突入電流が過大とならないような値に予め定めておく。そこで、停電の都度、停電時から平滑コンデンサの端子間電圧がこの所定電圧降下値だけ低下するまでの時間を演算し、算出した時間が経過する以前に突入電流制限抵抗を投入することとしている。
【0005】
【発明の実施の形態】
次に、本発明の実施の形態を図面を参照して説明する。
図1は本発明の突入電流制限方法の一形態例を用いたコンバータ回路を示す回路図である。
図4の従来例と異なる点は、交流電源の停電を検出するリレーの代りに交流側電圧の半周期ごとに電圧の有無を検出するフォトアイソレータ6と、直流側の負荷電流を検出する電流検出器7と、突入電流制限抵抗3の短絡用接点91 用のコイル92 とトランジスタ93 とを含む駆動回路と、フォトアイソレータ6および電流検出器7からの入力と所定の平滑コンデンサ電圧降下値ならびに交流電源の停電検出の動作遅れとを考慮して駆動回路を動作させる時間を演算するCPU8とより構成されていることである。
【0006】
次に、本形態例による動作を図2のフローチャートを用いて説明する。
CPU8は起動とともに常時、交流電源の電圧の有無をフォトアイソレータ6を介して監視し(ステップS1)、フォトアイソレータ6から電源遮断の通報を受けると次式により突入電流制限抵抗3を投入すべき時間tを演算する(ステップS2)。
t=C(V−Vs )/i−1/2f ・・・・(1)
但し、C:平滑コンデンサ4の容量
V:通電時の平滑コンデンサ4の端子間電圧
s :復電時に過大な突入電流を生じない平滑コンデンサ4の残留端子電圧の所定値
i:交流電源の停電による平滑コンデンサ4の放電開始時の負荷電流
f:交流電源周波数
次に、CPU8は停電検出時から時間tが経過したか否かを調べ(ステップS3)、時間tが経過した時点で駆動回路を動作させて接点91 をオフとし、突入電流抵抗を投入して(ステップS4)動作を終了する。
【0007】
式(1)の第1項は、停電後の復電時に平滑コンデンサ4の端子間の電圧降下が、過大な突入電流を生じないような許容範囲内に入っている限度の経過時間を算出するものである。また、式(1)の第2項は、停電検出時の動作遅れ時間を考慮して、安全側に時間tを演算するためのものである。
【0008】
【発明の効果】
以上説明したように本発明は、交流電源の停止の都度、平滑コンデンサから負荷への放電電流の値その他を用いて適切な突入電流制限抵抗の投入時間を演算して、停電後のこの時間の経過する時点で突入電流制限抵抗を投入することにより、特に極めて短時間の停電の場合でも遅れることなく、突入電流が過大となることを防いで回路素子の破損を防ぐことができるという効果がある。
【図面の簡単な説明】
【図1】本発明の突入電流制限方法の1実施形態例を適用したコンバータ回路の構成図である。
【図2】図1のコンバータ回路の停電時の動作を説明するフローチャートである。
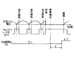
【図3】図1のフォトアイソレータ6による交流電圧検出とフォトアイソレータ6および短絡用接点91のタイミングチャートである。
【図4】コンバータ回路の突入電流制限方法の従来例を適用した回路構成図である。
【符号の説明】
1 ダイオードブリッジ
1 ,91 接点
2 ,92 コイル
3 突入電流制限抵抗
4 平滑コンデンサ
5 負荷
6 フォトアイソレータ
7 電流検出器
8 CPU

Claims (2)

  1. 交流電源より入力して直流変換を行うコンバータ回路において、電源投入時に負荷に直列に突入電流制限抵抗を投入することにより突入電流を抑制する突入電流制限方法であって、
    交流電源の停電時における直流側平滑コンデンサの端子間電圧降下値を、予め所定値に定めておき、
    停電の都度、停電時から平滑コンデンサの電圧降下が前記所定値に到達するまでの時間を演算し、
    交流電源が停電してから前記時間の経過するまでに前記突入電流制限抵抗を投入することを特徴とする突入電流制限方法。
  2. 前記演算では、停電時に平滑コンデンサより供給する負荷電流で平滑コンデンサの容量値と前記所定値との積を除して前記時間を求め、さらに停電後、該時間より停電の検出遅れとして半周期分を差引いた時間の経過時に前記突入電流制限抵抗を投入する請求項1記載の突入電流制限方法。
JP07749197A 1997-03-28 1997-03-28 突入電流制限方法 Expired - Fee Related JP3760552B2 (ja)

Priority Applications (1)

Application Number Priority Date Filing Date Title
JP07749197A JP3760552B2 (ja) 1997-03-28 1997-03-28 突入電流制限方法

Applications Claiming Priority (1)

Application Number Priority Date Filing Date Title
JP07749197A JP3760552B2 (ja) 1997-03-28 1997-03-28 突入電流制限方法

Publications (2)

Publication Number Publication Date
JPH10271668A JPH10271668A (ja) 1998-10-09
JP3760552B2 true JP3760552B2 (ja) 2006-03-29

Family

ID=13635468

Family Applications (1)

Application Number Title Priority Date Filing Date
JP07749197A Expired - Fee Related JP3760552B2 (ja) 1997-03-28 1997-03-28 突入電流制限方法

Country Status (1)

Country Link
JP (1) JP3760552B2 (ja)

Families Citing this family (9)

* Cited by examiner, † Cited by third party
Publication number Priority date Publication date Assignee Title
JP2001112265A (ja) 1999-10-06 2001-04-20 Hitachi Ltd インバータ装置及び電動機駆動装置
JP4609868B2 (ja) * 1999-12-17 2011-01-12 河村電器産業株式会社 交流電圧調整装置の制御方法
JP5279796B2 (ja) 2010-10-29 2013-09-04 三菱電機株式会社 電力変換装置
JP5817565B2 (ja) * 2012-02-02 2015-11-18 富士通株式会社 配電装置、配電システムおよび突入電流抑制方法
JP5460838B2 (ja) * 2012-12-10 2014-04-02 三菱電機株式会社 電力変換装置
GB2515587B (en) * 2013-11-26 2017-08-09 Keymed (Medical & Ind Equipment) Ltd Inrush current limiter
JP6930336B2 (ja) 2017-09-27 2021-09-01 ヤマハ株式会社 電源回路および音響機器
CN108199572B (zh) * 2017-12-25 2021-03-30 苏州英威腾电力电子有限公司 一种变频器及其断电保护系统
CN120847530B (zh) * 2025-09-22 2025-12-30 深圳长虹聚和源科技有限公司 一种储能电源负载接入状态检测方法及系统

Also Published As

Publication number Publication date
JPH10271668A (ja) 1998-10-09

Similar Documents

Publication Publication Date Title
KR960012527B1 (ko) 직류 평활커패시터의 전하방전 제어회로가 마련된 인버터장치 및 그의 제조방법
JP3760552B2 (ja) 突入電流制限方法
KR101809944B1 (ko) 반도체 스위치를 사용한 아크억제형 직류차단기
JP2007174792A (ja) 系統連系インバータ装置
JPH02231922A (ja) モータ駆動装置における瞬時停電回復時の突入電流防止制御方式
JP4121972B2 (ja) インバータ装置
KR20180110586A (ko) 소프트―스타트 및 보호를 구비한 전력 공급 장치
CN101909395B (zh) 用于驱动至少一个放电灯的电子镇流器和方法
JP3565054B2 (ja) インバータ装置の保護方法
JP3369890B2 (ja) インバータの異常検出回路
JPH0829470A (ja) 電流検出器の故障検出方法
JP3543692B2 (ja) オゾン発生装置
JP5259941B2 (ja) インバータ装置及び空気調和機
JP7524680B2 (ja) 電力変換装置
JP2815230B2 (ja) 放電灯点灯装置
JPH11341820A (ja) 電圧型インバータ
JP3775251B2 (ja) 多出力電源回路および多出力電源供給方法
JP2004215457A (ja) 電源回路
JP3048502B2 (ja) 突入電流防止回路
JPH0537632Y2 (ja)
JP2003174778A (ja) リレー不動作検出回路およびこれを備えるモータ制御装置
JP3998917B2 (ja) 放電灯点灯装置
JPH09115412A (ja) 復電時遮断機能付漏電遮断器
JPH04331473A (ja) 異常検出機構を有する電力変換装置
JP4178364B2 (ja) Acサーボモータの制御装置

Legal Events

Date Code Title Description
A621 Written request for application examination

Free format text: JAPANESE INTERMEDIATE CODE: A621

Effective date: 20040109

A977 Report on retrieval

Free format text: JAPANESE INTERMEDIATE CODE: A971007

Effective date: 20051213

TRDD Decision of grant or rejection written
A01 Written decision to grant a patent or to grant a registration (utility model)

Free format text: JAPANESE INTERMEDIATE CODE: A01

Effective date: 20051220

A61 First payment of annual fees (during grant procedure)

Free format text: JAPANESE INTERMEDIATE CODE: A61

Effective date: 20060102

R150 Certificate of patent (=grant) or registration of utility model

Free format text: JAPANESE INTERMEDIATE CODE: R150

FPAY Renewal fee payment (prs date is renewal date of database)

Free format text: PAYMENT UNTIL: 20100120

Year of fee payment: 4

FPAY Renewal fee payment (prs date is renewal date of database)

Free format text: PAYMENT UNTIL: 20110120

Year of fee payment: 5

FPAY Renewal fee payment (prs date is renewal date of database)

Free format text: PAYMENT UNTIL: 20110120

Year of fee payment: 5

FPAY Renewal fee payment (prs date is renewal date of database)

Free format text: PAYMENT UNTIL: 20120120

Year of fee payment: 6

LAPS Cancellation because of no payment of annual fees