JP2017532318A - 低水かつ低エネルギー消費の2反応工程におけるエタノールからのブタジエンおよび水素の製造方法 - Google Patents

低水かつ低エネルギー消費の2反応工程におけるエタノールからのブタジエンおよび水素の製造方法 Download PDF

Info

Publication number
JP2017532318A
JP2017532318A JP2017515814A JP2017515814A JP2017532318A JP 2017532318 A JP2017532318 A JP 2017532318A JP 2017515814 A JP2017515814 A JP 2017515814A JP 2017515814 A JP2017515814 A JP 2017515814A JP 2017532318 A JP2017532318 A JP 2017532318A
Authority
JP
Japan
Prior art keywords
effluent
ethanol
section
butadiene
acetaldehyde
Prior art date
Legal status (The legal status is an assumption and is not a legal conclusion. Google has not performed a legal analysis and makes no representation as to the accuracy of the status listed.)
Granted
Application number
JP2017515814A
Other languages
English (en)
Other versions
JP2017532318A5 (ja
JP6594416B2 (ja
Inventor
レジャーヌ ダスティルン
レジャーヌ ダスティルン
ベアトリス フィッシャー
ベアトリス フィッシャー
マルク ジャカン
マルク ジャカン
ラファエル ユイグ
ラファエル ユイグ
Current Assignee (The listed assignees may be inaccurate. Google has not performed a legal analysis and makes no representation or warranty as to the accuracy of the list.)
IFP Energies Nouvelles IFPEN
Original Assignee
IFP Energies Nouvelles IFPEN
Priority date (The priority date is an assumption and is not a legal conclusion. Google has not performed a legal analysis and makes no representation as to the accuracy of the date listed.)
Filing date
Publication date
Application filed by IFP Energies Nouvelles IFPEN filed Critical IFP Energies Nouvelles IFPEN
Publication of JP2017532318A publication Critical patent/JP2017532318A/ja
Publication of JP2017532318A5 publication Critical patent/JP2017532318A5/ja
Application granted granted Critical
Publication of JP6594416B2 publication Critical patent/JP6594416B2/ja
Active legal-status Critical Current
Anticipated expiration legal-status Critical

Links

Images

Classifications

    • CCHEMISTRY; METALLURGY
    • C07ORGANIC CHEMISTRY
    • C07CACYCLIC OR CARBOCYCLIC COMPOUNDS
    • C07C1/00Preparation of hydrocarbons from one or more compounds, none of them being a hydrocarbon
    • C07C1/20Preparation of hydrocarbons from one or more compounds, none of them being a hydrocarbon starting from organic compounds containing only oxygen atoms as heteroatoms
    • C07C1/207Preparation of hydrocarbons from one or more compounds, none of them being a hydrocarbon starting from organic compounds containing only oxygen atoms as heteroatoms from carbonyl compounds
    • C07C1/2076Preparation of hydrocarbons from one or more compounds, none of them being a hydrocarbon starting from organic compounds containing only oxygen atoms as heteroatoms from carbonyl compounds by a transformation in which at least one -C(=O)- moiety is eliminated
    • CCHEMISTRY; METALLURGY
    • C07ORGANIC CHEMISTRY
    • C07CACYCLIC OR CARBOCYCLIC COMPOUNDS
    • C07C1/00Preparation of hydrocarbons from one or more compounds, none of them being a hydrocarbon
    • C07C1/20Preparation of hydrocarbons from one or more compounds, none of them being a hydrocarbon starting from organic compounds containing only oxygen atoms as heteroatoms
    • CCHEMISTRY; METALLURGY
    • C07ORGANIC CHEMISTRY
    • C07CACYCLIC OR CARBOCYCLIC COMPOUNDS
    • C07C1/00Preparation of hydrocarbons from one or more compounds, none of them being a hydrocarbon
    • C07C1/20Preparation of hydrocarbons from one or more compounds, none of them being a hydrocarbon starting from organic compounds containing only oxygen atoms as heteroatoms
    • C07C1/207Preparation of hydrocarbons from one or more compounds, none of them being a hydrocarbon starting from organic compounds containing only oxygen atoms as heteroatoms from carbonyl compounds
    • C07C1/2072Preparation of hydrocarbons from one or more compounds, none of them being a hydrocarbon starting from organic compounds containing only oxygen atoms as heteroatoms from carbonyl compounds by condensation
    • CCHEMISTRY; METALLURGY
    • C07ORGANIC CHEMISTRY
    • C07CACYCLIC OR CARBOCYCLIC COMPOUNDS
    • C07C11/00Aliphatic unsaturated hydrocarbons
    • C07C11/12Alkadienes
    • C07C11/16Alkadienes with four carbon atoms
    • C07C11/1671, 3-Butadiene
    • CCHEMISTRY; METALLURGY
    • C07ORGANIC CHEMISTRY
    • C07CACYCLIC OR CARBOCYCLIC COMPOUNDS
    • C07C45/00Preparation of compounds having >C = O groups bound only to carbon or hydrogen atoms; Preparation of chelates of such compounds
    • C07C45/002Preparation of compounds having >C = O groups bound only to carbon or hydrogen atoms; Preparation of chelates of such compounds by dehydrogenation
    • CCHEMISTRY; METALLURGY
    • C07ORGANIC CHEMISTRY
    • C07CACYCLIC OR CARBOCYCLIC COMPOUNDS
    • C07C47/00Compounds having —CHO groups
    • C07C47/02Saturated compounds having —CHO groups bound to acyclic carbon atoms or to hydrogen
    • C07C47/06Acetaldehyde
    • CCHEMISTRY; METALLURGY
    • C07ORGANIC CHEMISTRY
    • C07CACYCLIC OR CARBOCYCLIC COMPOUNDS
    • C07C7/00Purification; Separation; Use of additives
    • C07C7/005Processes comprising at least two steps in series
    • CCHEMISTRY; METALLURGY
    • C07ORGANIC CHEMISTRY
    • C07CACYCLIC OR CARBOCYCLIC COMPOUNDS
    • C07C7/00Purification; Separation; Use of additives
    • C07C7/04Purification; Separation; Use of additives by distillation
    • C07C7/05Purification; Separation; Use of additives by distillation with the aid of auxiliary compounds
    • C07C7/08Purification; Separation; Use of additives by distillation with the aid of auxiliary compounds by extractive distillation
    • CCHEMISTRY; METALLURGY
    • C07ORGANIC CHEMISTRY
    • C07CACYCLIC OR CARBOCYCLIC COMPOUNDS
    • C07C7/00Purification; Separation; Use of additives
    • C07C7/10Purification; Separation; Use of additives by extraction, i.e. purification or separation of liquid hydrocarbons with the aid of liquids
    • CCHEMISTRY; METALLURGY
    • C07ORGANIC CHEMISTRY
    • C07CACYCLIC OR CARBOCYCLIC COMPOUNDS
    • C07C7/00Purification; Separation; Use of additives
    • C07C7/11Purification; Separation; Use of additives by absorption, i.e. purification or separation of gaseous hydrocarbons with the aid of liquids
    • CCHEMISTRY; METALLURGY
    • C07ORGANIC CHEMISTRY
    • C07CACYCLIC OR CARBOCYCLIC COMPOUNDS
    • C07C7/00Purification; Separation; Use of additives
    • C07C7/12Purification; Separation; Use of additives by adsorption, i.e. purification or separation of hydrocarbons with the aid of solids, e.g. with ion-exchangers
    • CCHEMISTRY; METALLURGY
    • C07ORGANIC CHEMISTRY
    • C07CACYCLIC OR CARBOCYCLIC COMPOUNDS
    • C07C2523/00Catalysts comprising metals or metal oxides or hydroxides, not provided for in group C07C2521/00
    • C07C2523/16Catalysts comprising metals or metal oxides or hydroxides, not provided for in group C07C2521/00 of arsenic, antimony, bismuth, vanadium, niobium, tantalum, polonium, chromium, molybdenum, tungsten, manganese, technetium or rhenium
    • C07C2523/20Vanadium, niobium or tantalum
    • CCHEMISTRY; METALLURGY
    • C07ORGANIC CHEMISTRY
    • C07CACYCLIC OR CARBOCYCLIC COMPOUNDS
    • C07C2523/00Catalysts comprising metals or metal oxides or hydroxides, not provided for in group C07C2521/00
    • C07C2523/70Catalysts comprising metals or metal oxides or hydroxides, not provided for in group C07C2521/00 of the iron group metals or copper
    • C07C2523/72Copper
    • CCHEMISTRY; METALLURGY
    • C07ORGANIC CHEMISTRY
    • C07CACYCLIC OR CARBOCYCLIC COMPOUNDS
    • C07C2523/00Catalysts comprising metals or metal oxides or hydroxides, not provided for in group C07C2521/00
    • C07C2523/70Catalysts comprising metals or metal oxides or hydroxides, not provided for in group C07C2521/00 of the iron group metals or copper
    • C07C2523/76Catalysts comprising metals or metal oxides or hydroxides, not provided for in group C07C2521/00 of the iron group metals or copper combined with metals, oxides or hydroxides provided for in groups C07C2523/02 - C07C2523/36
    • C07C2523/84Catalysts comprising metals or metal oxides or hydroxides, not provided for in group C07C2521/00 of the iron group metals or copper combined with metals, oxides or hydroxides provided for in groups C07C2523/02 - C07C2523/36 with arsenic, antimony, bismuth, vanadium, niobium, tantalum, polonium, chromium, molybdenum, tungsten, manganese, technetium or rhenium
    • C07C2523/85Chromium, molybdenum or tungsten
    • C07C2523/86Chromium

Landscapes

  • Chemical & Material Sciences (AREA)
  • Organic Chemistry (AREA)
  • Engineering & Computer Science (AREA)
  • Analytical Chemistry (AREA)
  • Oil, Petroleum & Natural Gas (AREA)
  • Water Supply & Treatment (AREA)
  • Organic Low-Molecular-Weight Compounds And Preparation Thereof (AREA)

Abstract

本発明は、最低80重量%のエタノールを含むエタノール供給原料からのブタジエンの製造方法であって、少なくとも:エタノールをアセトアルデヒドに転化させる工程A)、エタノール/アセトアルデヒド混合物をブタジエンに転化させる工程B)、水素を処理する工程C1)、ブタジエンを抽出する工程D1)、ブタジエンを精製する第1の工程D2)、ブタジエンを精製する続く工程D3)、流出物を処理する工程E1)、不純物および褐色油を除去する工程E2)、および水により洗浄する工程F)を含む、方法に関する。

Description

本発明は、エタノールからブタジエンを製造する方法であって、2反応工程:アセトアルデヒドを生じさせる第1の反応工程と、エタノールおよびアセトアルデヒドの混合物からブタジエンを生じさせる第2の工程とで操作する、方法に関する。
エタノールからブタジエンを製造する方法の開発、特に、ロシア人による、1920年代におけるLebedevによる研究(1反応工程による方法)に基づいて、およびアメリカ人による、第二次世界大戦の間のOstromilenskiによる研究(2反応工程−エタノールを脱水素させてアセトアルデヒドを形成する工程、その後の、エタノール/アセトアルデヒド混合物からブタジエンを生じさせる工程による方法)からなされた。この後者の方法は、わずかにより良好な収率を引き出すことができるものであり、1940年代の間に米国において操作されていた。このタイプの全ての装置は、遠い昔に、主として経済的な理由のために停止させられた。
この方法は、そのLebedevまたはOstromilenskiのバージョンにおいて、実質的に50%未満の通過当たりの転化率を有し、これは、多くの再循環を暗示し、第2の反応器への入口におけるエタノール/アセトアルデヒドの比を正確に調節することは困難である。
この方法による別の課題は、多種多様なあらゆる種類の不純物:飽和の、不飽和のおよび芳香族の炭化水素の生成であるが、さらに、酸素含有生成物(例えば、アルコール、フェノール、アルデヒド、ケトン、酸、エステル、エーテルまたはアセタール)も生じる。
標準の温度および圧力の条件下に気体および液体の両方の、これらの副生成物の数種は有意な量で生じる。挙げられてよい気体の副生成物は、水素、一酸化炭素、二酸化炭素、C−Cアルカンおよびオレフィン、およびメチルエチルエーテルを含む。挙げられてよい液体の副生成物は、ペンテン、ペンタジエン、ジエチルエーテル、エチルビニルエーテル、ヘキセン、ヘキサジエン、ブタナール、クロトンアルデヒド、酢酸エチル、ジエチルアセタール、ブタノール、ヘキサノールおよび酢酸を含む。これらの気体および液体の副生成物が問題であるのは、仕様に適合したブタジエンを得ることに関してだけではなく、エタノールおよびアセトアルデヒドと共に反応工程にそれらを再循環させることにより、装置からの全体的な収率における低減が誘導されるためでもある。それらを抽出することは、分離方法を相当複雑にする。
他の副生成物は、極めて少量で生じる。本明細書の以降において、用語「褐色油(brown oil)」は、反応セクションにおいて生じた数千ものセットの炭化水素および酸素含有化合物であって、エタノールの沸点から600℃までにわたる沸点を有するものを明示するために用いられることになる。これらの褐色油は、エタノールに可溶であるが水に不溶であるという特定的特徴を有する。特に、それらが大過剰のエタノールによって希釈されない場合、それらは、一緒になって詰まり設備を閉塞させ得る。さらに、これらの褐色油は、反応によって生じた水と未転化エタノールとを分離する蒸留塔において問題である。実際に、これらの褐色油は、前記蒸留塔に供給する水−エタノール流出物に可溶であり、水によって必然的に構成される残渣に不溶である。それ故に、相分離がこの塔内において生じ、分離の効率を相当低減させる。褐色油がこの方法の範囲内で除去することが困難であるのは、大きく異なる物理化学的特性を有する数千もの化合物によってそれらが構成されるからである。これらの褐色油の部分は、それ故に、方法内に蓄積し、せいぜい数日または数週の後にその操作効率において降下が生じ、所定の流れの周期的なパージが必要となる。結果として生じたエタノールおよびアルデヒドの喪失は、今日法外であるだろうコストで、方法の全体的な収率を降格させる。
この方法によって生じた数多くの不純物のために、ブタジエンの精製は複雑である。それは、数多くの単位操作、例えば、スクラブ、単純なおよび抽出の蒸留の組合せを頼む。従来技術は、溶媒ビス(2−クロロエチル)エーテル(Chlorex)を用いる抽出蒸留の使用を推奨するが、これは、今や、その高毒性のために禁止されている。ブタジエンについての仕様が今や、ブタジエンのポリマー化触媒の感受性のために極めてシビアであることに留意することは重要である。従来技術の単位操作の連結を再現することは、それ故に、現行仕様が合致されないだろうことを意味するだろう。例として、ブタジエン中のアセトアルデヒドについての仕様は、今日、1000ppmから10ppm未満に変わった。
非特許文献1により、Carbide and Carbonによって開発された方法の概観が提供される:主要な工程は、下記に要約される。
流出物処理工程から得られたエタノールは、第1の反応工程においてエタノール/アセトアルデヒド流出物に転化される。この工程により、気体水素流出物も生じる。エタノール/アセトアルデヒドの流出物は、次いで、流出物処理工程において処理されるが、これは、エタノール流出物およびアセトアルデヒド流出物を分離するようにブタジエン抽出工程に事前に送られていてもよい。エタノール/アセトアルデヒド流出物は、大量のアセトアルデヒドを含有し(約20重量%)、これは、エタノールよりはるかに揮発性であり、それ故に、気体流出物中により容易に同伴される。
水素流出物は、水スクラブ処理(scrubbing)工程において処理される。このスクラブ処理工程は、水素と同伴されたエタノールおよびアセトアルデヒドを回収するために用いられ得る。装置の全体的な収率がエタノールおよびアセトアルデヒドの喪失によって低減させられないことを意味する効果的なスクラブは、生じたブタジエンの重量(トン)当たり水少なくとも2トンまたは回収されたアセトアルデヒドおよびエタノールの重量(トン)当たり水5トン程度相当を用いることを含む。スクラブ処理水が、次いで、流出物処理工程において処理されなければならない。痕跡量のエタノールおよびアセトアルデヒドの回収により、それ故に、設備のサイズおよび方法のエネルギー消費における相当な増加が提供される。水素の純度は、99モル%または90重量%の程度である。
エタノール/アセトアルデヒド混合物のブタジエンへの転化のための第2の反応工程は、流出物処理工程から得られたエタノールおよびアセトアルデヒドによって供給される。それは、液体流出物および気体流出物を生じさせる。流出物の処理工程において、第1の反応工程から得られた生成物を分離し、さらに第2の反応工程への入口においてそれらを混合するという事実は、設備のサイズおよび方法のエネルギー消費における増大と同調する。
従来技術において、第2の反応工程から得られた気体流出物は、エタノールを豊富に含むが高純度ではない流出物によりスクラブ処理され、これは、ブタジエンの抽出工程と、気体副生成物を過剰寸法(over-dimension)にさせる処理工程と、それ故の同様に流出物の処理工程とを必要とするという結果となる。
第2の反応工程からの流出物は、ブタジエン抽出工程において処理され、これは、第1の反応工程から得られたエタノール/アセトアルデヒドの流出物の部分も供給される。この工程は、少なくとも1つの気−液スクラブ処理セクションと、蒸留セクションとを含む。この抽出工程は、粗製ブタジエン流出物、気体生成物流出物、およびエタノール/アセトアルデヒド/水流出物を生じさせる。このエタノール/アセトアルデヒド/水流出物は、この工程の気−液スクラブ処理セクションの頭部に再循環させられてよい。しかしながら、この再循環が問題であるのは、エタノール中の水の存在が、ブタジエンの溶解性を低下させるからである。それ故に、液体流量は、可溶性の低下を補うようにスクラブ処理された気体流から同一量のブタジエンを抽出するために増加させられなければならない。
未精製ブタジエンは、第1の精製工程において水によりスクラブ処理され、次いで、続く精製工程において、特に、ビス(2−クロロエチル)エーテル(Chlorex)タイプの溶媒を採用する抽出蒸留によって精製される。未精製ブタジエンをスクラブ処理することから得られた水は、流出物処理工程において処理され、次の精製から得られた不純物は、方法から除去される。
第1のブタジエン精製工程は、ブタジエン抽出工程から得られた未精製ブタジエン中に存在するアセトアルデヒドを除去するために用いられ得る。しかしながら、1960年代と今日との間のブタジエン中のカルボニル仕様における変化のため、第1のブタジエン精製工程に供給する水の流量は、現行の仕様を得るために非常に大幅に増量させられなければならない。これにより発生した使用済み水流出物は、流出物処理工程に送られ、このため、仕様に適合させることは、設備のサイズおよびエネルギー消費における相当な増量ということになる。さらに、仕様に適合させるためのスクラブ処理水の流量の増量は、スクラブ処理塔中のブタジエン/水の脱混合の問題ということになる。
流出物処理工程は、種々の処理流出物から出発して、アセトアルデヒド流出物、エタノール流出物、水流出物、液体副生成物流出物および場合による褐色油流出物が分離され得ることを意味する。この工程は、一般的に、2基または3基の蒸留塔を含む。方法のためのエタノール供給原料が、流出物処理工程にエタノール/水の蒸留レベルにおいて供給される。
この工程において場合によっては生じる褐色油流出物は、方法から除去されるか、または、種々の品質向上可能な流出物、例えば、酢酸エチルを豊富に含む流出物、あるいはヘキサジエンを豊富に含み、かつ、液体副生成物および褐色油によりエタノールおよびアセトアルデヒドの喪失を最小にすることを目的とする流出物を生じさせるように液体副生成物および褐色油を処理するための特定の工程において処理されるかのいずれかである。
流出物処理工程の種々の単位操作の間の再循環の複雑さにより、この工程は操作困難となる。さらに、塔内で起こる、特に、褐色油に起因する相分離は、操作に関してだけでなく、設備の寸法に関しても問題である。
気体副生成物は、水の流れによりスクラブ処理される気体副生成物の処理工程において処理され、この水の流れは、次いで、流出物処理工程において処理される。
特許文献1には、エタノールをアセトアルデヒドに転化させる工程および水素の処理の工程が記載されている。エタノールは、触媒セクションにおいて部分的に転化させられる。流出物は、主として、エタノール、アセトアルデヒドおよび水素によって構成され、このものは、水凝縮機の中で、次いで、食塩水を供給される凝縮機中で冷却され、その後、水によりスクラブ処理される。これらの3つの単位操作中に集められた液体流出物のセットは、組み合わされ、蒸留され、これにより、未転化のアセトアルデヒドおよびエタノールが回収される。
特許文献2には、エタノールをアセトアルデヒドに転化させる工程と、アセトアルデヒドとその副生成物とのみを生じさせる方法の場合に流出物を処理する工程とが記載されている。特に、この文献には、エタノール供給原料を、流出物処理工程のエタノール/水の蒸留塔の還流ドラムに導入することの重要性が記載され、その経験は、全ての続く文献において再現されている。
特許文献3には、エタノールをアセトアルデヒドに転化させる工程と、エタノール/アセトアルデヒドの混合物をブタジエンに転化させる工程と、水素を処理する工程と、ブタジエンを抽出する工程と、ブタジエンの第1の精製工程と、流出物を処理する工程とが記載されている。この文献には、第1の反応工程から得られたエタノール/アセトアルデヒドの流出物を用いて第2の反応工程から得られた蒸気流出物に含まれるブタジエンの抽出の工程を行うことの重要性が記載されている。
特許文献4には、エタノールをアセトアルデヒドに転化させる工程と、エタノール/アセトアルデヒドの混合物をブタジエンに転化させる工程と、水素を処理する工程と、ブタジエンを抽出する工程と、ブタジエンの第1の精製工程と、流出物を処理する工程とが記載されている。この文献には、流出物の処理の工程から得られたアセトアルデヒド流出物を第2の反応工程の方に再循環させることの困難性が記載されているが、これは、特に、アセトアルデヒドとの共沸化合物を形成するジエチルエーテルの存在のためである。流出物の処理工程は、それ故に、アセトアルデヒドを生じさせる塔とエタノールを生じさせる塔との間に中間蒸留塔を用いて、液体副生成物を除去する。この経験も、全ての続く文献において見られる。
特許文献5〜7には、流出物の処理工程の種々の構成およびエタノールおよびアセトアルデヒドの喪失を最小にするための液体副生成物および褐色油の処理工程の場合による存在が記載されている。これらの文献には、我々に、記載された発明を行うことなく、流出物の処理工程から得られたアセトアルデヒド流出物の純度は、50重量%未満に降下し、この流出物が第2の反応工程に再循環させられる場合にシビアな問題を生ずるだろうことが示されている。提案された発明は、流出物処理工程から得られるアセトアルデヒド/エタノールの流出物を80重量%超の純度で、最良の場合には、93重量%に等しい純度で得るために用いられ得る。しかしながら、記載される分離列は、種々の単位操作の間の多くの再循環のため、操作するのに明らかに困難であり、エネルギーをむさぼり食う。
特許文献8(Carbide and Carbon, 1944)には、連続的なブタジエン精製工程(抽出、第1の精製およびこれに続く超精留によるブタジエンの精製)が記載されている。生じるブタジエンの純度は98.7%であるが、コストがある上、収率が有意に喪失する。この喪失を制限するために、超精留によるブタジエンの精製のための塔からの塔頂生成物が抜き出され、その一部についてブタジエン抽出工程に再循環させられる。これらの相当な再循環、特に、凝縮できないように除去することを目指してブタン/ブタジエンの流れを再循環させることは、設備の過大寸法化を伴う。
特許文献9では、Koppersは、Carbide and Carbonの方法に対する改善を提案し、これは、酢酸エチル副生成物を回収することと、それを第2反応工程に再循環させることとからなる。分離操作が複雑であり、レギュレート困難である。それらは、特に、側流、デカンテーション、パージおよび水によるスクラブ処理を採用し、エタノールおよびアセトアルデヒドの大きな喪失を誘導するからである。
特許文献10(Carbide and Carbon,1931)には、Chlorexを含む種々の溶媒を用いる抽出蒸留によるブタジエンの精製のための続く工程が詳細に記載されている。塔の頭部におけるブタジエンの喪失を制限すること、すなわち、蒸留物中のブタジエンの濃度が0.2%であることによって、底部において得られるブタジエンの純度が70%に過ぎない一方で、底部においてより純度の高い、すなわち、99%のブタジエンを得ることを求めるに際して、塔頂のブタジエンの喪失は、はるかにより高く、蒸留物中のブタジエンの濃度は30%である。それ故に、高純度のブタジエンは、装置からの全体的収率における降下を犠牲にして生じさせられる。
第2の反応工程に再循環させられたアセトアルデヒド流出物が低純度であるとすれば、エタノールおよびアセトアルデヒドの喪失のために、従来技術のレイアウトの全体的な収率は低い。
現行の主要なブタジエンの供給源が石油からのものであるが、将来的な産地の喪失により、代替の供給源からブタジエンを製造することを可能にするように古い方法を完全に再考するに至った。
米国特許第1977750号明細書 米国特許第2249847号明細書 米国特許第2403741号明細書 米国特許第2403742号明細書 米国特許第2403743号明細書 米国特許第2393381号明細書 米国特許第2395057号明細書 米国特許第2409250号明細書 米国特許第2439587号明細書 米国特許第1948777号明細書
W. J. ToussaintおよびJ. Lee Marah著、「Synthetic Rubber」、第4章
(発明の目的および利点)
本発明は、最低80重量%のエタノールを含むエタノール供給原料からブタジエンを製造する方法であって、少なくとも:
A) エタノールをアセトアルデヒドに転化させる工程であって、少なくとも1つの反応セクションと、分離セクションとを含み、該反応セクションは、工程E1)から得られたエタノールリッチな流出物の少なくとも1つの部分を供給され、0.1〜1.0MPaの範囲内の圧力および200〜500℃の範囲内の温度で、触媒の存在下に操作され、該分離セクションは、前記反応セクションからの流出物を、気体形態にある少なくとも1つの水素流出物と液体形態にあるエタノール/アセトアルデヒド流出物とに分離するためのものである、工程;
B) ブタジエンに転化させる工程であって、少なくとも1つの反応セクションと、分離セクションとを含み、該反応セクションは、工程A)から得られた前記エタノール/アセトアルデヒド流出物の少なくとも1つの部分、工程C)から得られたエタノールリッチな液体、工程E1)から得られたアセトアルデヒドリッチな流出物の部分を供給され、触媒の存在下に、300〜400℃の範囲内の温度、および0.1〜1.0MPaの範囲内の圧力で操作され、供給流量は、エタノール/アセトアルデヒドのモル比が、前記反応セクションへの入口において、1〜5の範囲内になるようにレギュレートされ、該分離セクションは、前記反応セクションからの流出物を、少なくとも1つの気体流出物と液体流出物とに分離するためのものである、工程;
C1) 水素処理工程であって、少なくとも1つの圧縮セクションと、気−液スクラブ処理セクションとを含み、該圧縮セクションは、工程A)から得られた前記水素流出物を、0.1〜1.0MPaの範囲内の圧力に圧縮し、該気−液スクラブ処理セクションは、15〜−30℃の範囲内の温度で、工程E1)から得られた前記エタノール流出物の部分と、工程A)から得られた前記エタノール/アセトアルデヒド流出物の部分とを供給され、25〜60℃の範囲内の温度で、前記圧縮された水素流出物を供給され、少なくとも1つの液体のエタノールリッチな流出物と精製された水素流出物とを生じさせる、工程;
D1) ブタジエンの抽出工程であって、少なくとも1つの圧縮セクションと、気−液スクラブ処理セクションと、蒸留セクションとを含み、該圧縮セクションは、工程B)から得られた前記気体流出物を、0.1〜1.0MPaの範囲内の圧力に圧縮し、該気−液スクラブ処理セクションは、スクラブ処理塔を含み、該スクラブ処理塔は、塔頂において、20〜−20℃の範囲内の温度で、方法のための前記エタノール供給原料によって構成されたエタノール流および/または工程E1)から得られたエタノール流出物の部分を供給され、底部において、工程B)から得られた気体流出物を供給され、かつ冷却され、該蒸留セクションは、0.1〜1MPaの範囲内の圧力で操作され、少なくとも、前記工程B)から得られた液体流出物と、前記気−液スクラブ処理セクションからの液体流出物とを供給され、前記工程D1)は、少なくとも1つの気体副生成物の流出物と、未精製ブタジエン流出物と、エタノール/アセトアルデヒド/水の流出物とを生じさせる、工程;
D2) 第1のブタジエン精製工程であって、少なくとも1つの気−液スクラブ処理セクションを含み、該気−液スクラブ処理セクションの底部は、工程D1)から得られた未精製ブタジエン流出物を供給され、該気−液スクラブ処理セクションの頭部は、水の流れを供給され、該水の流れは、前記ブタジエン製造方法に対して外部に起源を有する水の流れ、および/または、工程E1)から得られた水流出物の部分であってよく、前記スクラブ処理セクションは、塔頂で予備精製されたブタジエン流出物を、底部から使用済み水流出物を生じさせる、工程;
D3) 続くブタジエン精製工程であって、少なくとも、前記工程D2)から得られた前記予備精製されたブタジエン流出物を供給され、少なくとも1つの精製済みブタジエン流出物を生じさせる、工程;
E1) 流出物処理工程であって、少なくとも、工程E2)から得られた水/エタノール/アセトアルデヒドラフィネートを供給され、少なくとも1つのエタノールリッチな流出物、アセトアルデヒドリッチな流出物および水リッチな流出物を生じさせる、工程;
E2) 不純物および褐色油を除去する工程であって、少なくとも、工程D1)から得られたエタノール/アセトアルデヒド/水流出物と、工程E1)から得られた水リッチな流出物とを供給され、少なくとも1つの水/エタノール/アセトアルデヒドラフィネート、軽質褐色油流出物および重質褐色油流出物を生じさせる、工程;
F) 工程D1)から得られた気体副生物の流出物によって供給された水、並びに、前記工程E1)から得られた水リッチな流出物の部分によりスクラブ処理し、少なくとも1つのアルコール含有水流出物生じさせる工程
を含む、方法を提供する。
本出願人は、従来技術の数多くのデメリットを克服するために用いられ得る単位操作の配列を明らかにした。特に、本発明の単位操作の配列は、エタノールおよびアセトアルデヒドの喪失を最小限にしながら気体不純物、液体不純物および褐色油を除去するために用いられ得て、これにより、分離工程に必要な水の全体的な流れを低減させながら装置の全体的収率が改善され、非常に高い純度のブタジエンが得られる。水の全体的な流れの大きな低減は、方法のエネルギー消費が低減させられると共に、分離設備の寸法が低減させられ得ることを意味する。
(発明の詳細な説明)
(供給原料)
本発明の方法において用いられるエタノール供給原料は、あらゆる起源のもの−化石、植物または動物−であってよく、特に、植物資源からのエタノールの製造方法からのものである。前記供給原料は、最低80重量%のエタノールを含み、好ましくは最低90重量%、好ましくは最低93重量%である。大いに好ましくは、前記エタノール供給原料は、EN 15376エタノール燃料仕様を満足する。
(エタノールをアセトアルデヒドに転化させるための工程A))
本発明によると、エタノールをアセトアルデヒドに転化させるための工程A)は、少なくとも1つの反応セクションと、分離セクションとを含み、この反応セクションは、工程E1)から得られたエタノールリッチな流出物の少なくとも1つの部分を供給され、前記部分は、好ましくは、工程E1)から得られた前記エタノールリッチな流出物の流量の最低10%を構成し、場合によっては、有利には前記エタノール供給原料の少なくとも1つの部分を供給され、分離セクションは、前記反応セクションからの流出物を、気体形態にある少なくとも1つの水素流出物と、液体形態にあるエタノール/アセトアルデヒド流出物とに分離するためのものである。
前記反応セクションは、触媒の存在下にエタノールをアセトアルデヒドに転化させるために用いられ得、この触媒は、好ましくは、酸化クロムと酸化銅の混合物からなるか、または、任意の他の適切な触媒である。これらの触媒は、当業者に周知である。
前記反応セクションが操作される際の圧力は、0.1〜1.0MPaの範囲内、好ましくは0.1〜0.5MPaの範囲内、好ましくは0.1〜0.3MPaの範囲内であり、その際の温度は、200〜500℃の範囲内、好ましくは250〜300℃の範囲内である。
好ましくは、エタノールの転化率は、30〜40%の範囲内であり、選択性は、アセトアルデヒドの方に85〜100%の範囲内、好ましくはアセトアルデヒドの方に90〜95%の範囲内である。前記反応セクションからの流出物は、副生成物、例えば、クロトンアルデヒド、ブチルアルデヒド、ジエチルアセタール、酢酸エチルおよび酢酸も含む。
前記分離セクションには、当業者に知られている気−液分離手段が用いられる。好ましくは、0.1〜0.3MPaの範囲内の圧力および25〜60℃の範囲内の温度で操作される気−液分離器が用いられる。
(エタノール/アセトアルデヒド混合物をブタジエンに転化させるための工程B))
本発明によると、ブタジエンに転化させるための工程B)は、少なくとも1つの反応セクションと、分離セクションとを含み、この反応セクションは、工程A)から得られた前記エタノール/アセトアルデヒド流出物の少なくとも1つの部分と、工程C1)から得られたエタノールリッチな液体流出物と、工程E1)から得られたアセトアルデヒドリッチな流出物の部分とを供給され、有利には、場合によっては、工程E1)から得られたエタノールリッチな流れを供給され、分離セクションは、前記反応セクションからの流出物を、少なくとも1つの気体流出物と液体流出物に分離するためのものである。前記反応セクションは、アセトアルデヒドの外部流を供給されてもよい。
前記工程B)の反応セクションへの種々の供給物の流量は、前記反応セクションへの入口におけるエタノール対アセトアルデヒドのモル比が、1〜5の範囲内、好ましくは1〜3.5の範囲内、より好ましくは2〜3の範囲内、大いに好ましくは2.4〜2.7の範囲内になるように調節される。
前記反応セクションは、エタノール/アセトアルデヒド混合物の一部を少なくともブタジエンに転化させるために用いられ得る。エタノール/アセトアルデヒド混合物の変換の選択性は、好ましくは60%超、より好ましくは70%超、大いに好ましくは80%超である。用語「選択性(selectivity)」は、前記反応セクションからの流出物中のブタジエンの流量対前記反応セクションにおいて消費されたエタノールおよびアセトアルデヒドの流量のモル比を意味する。エタノール/アセトアルデヒド混合物の変換の転化率は、好ましくは30%超、より好ましくは40%超、好ましくは47%超である。用語「転化率(conversion)」は、前記反応セクションへの供給物中のエタノールおよびアセトアルデヒドの流量に対する前記反応セクションからの流出物中のエタノールおよびアセトアルデヒドの流量のモル比を意味する。それは、触媒の存在下に操作され、この触媒は、有利には、シリカ上に、酸化タンタル、ジルコニウムまたはコロンビウム(ニオブ)を含む触媒によって構成される群から選択されるものを担持させてなるものであり、好ましくは2%の酸化タンタルを含む(例えば、Corson, Jones, Welling, Hincbley, Stahly, Ind. Eng Chem. 1950, 42, 2, 359-373を参照のこと)。前記反応セクションが操作される際の温度は、300〜400℃の範囲内、好ましくは320〜370℃の範囲内であり、その際の圧力は、0.1〜1.0MPaの範囲内、好ましくは0.1〜0.5MPaの範囲内、好ましくは0.1〜0.3MPaの範囲内である。
好ましくは、アセトアルデヒドの約65〜80%が、前記反応セクションにおいて転化させられる。前記反応セクションからの流出物は、それ故に、依然として、エタノールを含む。エチレン、プロピレン、ジエチルエーテル(diethyl ether:DEE)、酢酸エチル、ブタノール、ヘキサノール、ブテン、ペンテン、ペンタジエン、ヘキセンおよびヘキサジエンを含む多くの不純物がブタジエンと共に生じさせられるかもしれない。
前記反応セクションは、流出物の処理のための工程E1)から得られたアセトアルデヒド流出物を供給され、この反応セクションへの入口におけるエタノール対アセトアルデヒドの比は、工程A)に供給する、前記工程E1)から得られたエタノール流出物の割合を制御することによって調節され、このようして、アセトアルデヒドが生じる。実際に、前記工程E1)から得られたエタノールリッチな流出物の残りの部分は、水素の処理のための工程C1)に供給し、水素流出物をスクラブ処理した後に、前記工程C1)から得られる前記エタノールリッチな液体流出物を形成し、これは、前記工程B)に供給される。しかしながら、前記工程C1)から得られたこのエタノールリッチな液体流出物は、ごく少量にアセトアルデヒドを含有するにすぎない。それ故に、前記反応セクションへの入口においてエタノール対アセトアルデヒドの比を制御することは、本発明の方法により容易である。
前記分離セクションには、当業者に知られている気−液分離手段が用いられる。好ましくは、0.1〜0.3MPaの範囲内の圧力および25〜60℃の範囲内の温度で操作される気−液分離器が用いられる。
(水素の処理のための工程C1))
本発明によると、水素処理工程C1)は、少なくとも1つの圧縮セクションと、気−液スクラブ処理セクションとを含み、この圧縮セクションは、工程A)から得られた前記水素流出物を供給され、この気−液スクラブ処理セクションは、工程E1)から得られた前記エタノール流出物の部分と、工程A)から得られた前記エタノール/アセトアルデヒド流出物の部分とを供給され、この水素処理工程C1)は、少なくとも1つの液体のエタノールリッチな流出物と精製された水素流出物とを生じさせる。好ましくは、前記工程C1)は、任意の他の流れを供給されない。
工程A)から得られた前記エタノール/アセトアルデヒド流出物の前記部分は、0〜100%の範囲内である。前記エタノール/アセトアルデヒド流出物の部分を用いることは、前記工程E1)から得られた前記エタノールリッチな流出物の部分の流量が低減させられ得ることを意味する。
前記工程C1)は、高純度の精製水素流出物、すなわち、最低90モル%の水素、好ましくは99モル%の水素、好ましくは99.8モル%の水素を含むものを得るために用いられ得る。精製水素流出物は、痕跡量の水およびエタノールも含む。この工程は、前記工程A)から得られた水素流出物中に含まれるエタノールおよびアセトアルデヒドを回収するためにも用いられ得て、これにより、それらを再循環させることおよび本方法の全体的な収率を最大にすることが可能となる。
従来技術における場合がそうであったように水ではなく、工程E1)から得られたエタノールリッチな流出物の部分および工程A)から得られたエタノール/アセトアルデヒド流出物の部分を使用することは、本方法において移動する水の全体流量が低減させられ得ることを意味する。それ故に、流出物の処理のための工程E1)およびE2)に供給する水の全体流量は低減させられ、これにより、工程E1)およびE2)において設備のサイズおよび有用性物(utilities)の消費が低減させられる。さらに、上記のように、前記工程C1)から得られたエタノールリッチな流出物は、流出物処理工程E1)において処理される必要なくブタジエン転化工程B)に直接的に供給するために用いられ得る。
本出願人は、本発明の方法において、エタノールは、アセトアルデヒドをスクラブ処理するためには水よりはるかに良好な溶媒であることを発見した。これは、本発明の工程C1)において用いられる設備の寸法が、従来技術と比較して低減させられ得ることを意味する。
工程A)から得られた水素流出物は、圧縮セクションにおいて、0.1〜1.0MPaの範囲内、有利には0.1〜0.7MPaの範囲内、好ましくは0.4〜0.68MPaの範囲内の圧力に圧縮される。この圧縮の効果は、一方では、気体の容積流量を低減させることにあり、他方では、下流のスクラブ処理の効率を向上させることにある。
圧縮された水素流出物は、次いで、25〜60℃の範囲内、好ましくは30〜40℃の範囲内の温度に冷却され、次いで、スクラブ処理セクションのスクラブ処理塔の底部に供給され、ここで、それは、工程E1)から得られたエタノール流出物の前記部分および工程A)から得られたエタノール/アセトアルデヒド流出物の前記部分と接触させられ、前記部分は、それぞれ、前記スクラブ処理塔の頭部および中間点に供給される。これらの2つの部分は、それぞれ、15〜−30℃の範囲内、好ましくは0〜−15℃の範囲内の温度に冷却され、その後に、前記スクラブ処理塔に供給される。有利には、工程E1)から得られたエタノールを豊富に含む流出物は、工程A)から得られたエタノール/アセトアルデヒド流出物の前記部分の温度より低い温度で供給され、これにより、頭部と底部との間に熱勾配が作り出され、精製された水素流出物における溶媒の喪失が制限される。スクラブ処理セクションの気−液スクラブ処理塔は、板または解放型のまたは構造化されたパッキングを提供される。
本出願人は、前記スクラブ処理セクション中の水と比較して大量のエタノールの存在は、この塔内で水和物を形成するという危険を冒すことなく、より低い操作温度が採用され得ることを意味することを発見した。スクラブ処理液の低い温度および頭部と底部との間の温度勾配は、圧縮された水素流出物中に存在するアセトアルデヒドの非常に良好な回収が得られると共に、非常に高い純度の精製水素流出物が前記スクラブ処理セクションの頭部から抜き出され得ることを意味する。それ故に、精製水素流出物におけるアセトアルデヒドの喪失はゼロである。さらに、精製水素中のエタノールの喪失は、スクラブ処理セクションの頭部に導入されたエタノールの温度が低いために非常に低い。これは、水和物の形成が存在しないことによって裏付けられる。
(場合による、水素流出物の最終処理のための工程C2))
最終水素処理工程C2)が、有利には、工程C1)の終わりに行われる。前記工程C2)は、少なくとも1つの気−液スクラブ処理セクションを含み、この気−液スクラブ処理セクションは、工程C1)から得られた精製水素流出物と、本方法の外側を起源とする高純度水流出物または工程E1)から得られた水リッチな流出物を供給され、精製水素流出物と使用済みの水流出物を生じさせる。
前記スクラブ処理セクションは、少なくとも1つの気−液スクラブ処理塔を含み、この気−液スクラブ処理塔は、底部において、工程C1)から得られた前記精製水素流出物を供給され、塔頂において、高純度水流出物、または工程E1)から得られた水リッチな流出物を供給され、塔頂において精製水素流出物を、底部において使用済み水流出物を生じさせる。
この工程は、工程C1)から得られた精製水素流出物中に含有されるかもしれない最終の痕跡量のエタノールを回収するために用いられ得る。前記工程C2)は、従来技術の水素処理と同様に、従来技術において用いられる水流量よりはるかに低い水流量をそれにも拘わらず採用し、工程C2)に供給する水素流出物は、工程C1)においてすでに処理されており、それ故に、工程A)から得られた水素流出物において同伴されるアセトアルデヒドの全てを含有しない。他の全てが同じならば、水によりスクラブ処理することによる痕跡量のエタノールの除去は、痕跡量のアセトアルデヒドの除去より低い流量を要求する。さらに、エタノールは、アセトアルデヒドより揮発性が乏しいので、同じ操作条件下に、それは、アセトアルデヒドよりはるかに少ない程度に同伴される。
(ブタジエンの抽出工程D1))
本発明によると、ブタジエンの抽出のための工程D1)は、少なくとも1つの圧縮セクションと、気−液スクラブ処理セクションと、蒸留セクションとを含み、この工程D1)は、前記工程B)から得られた少なくとも前記気体および液体の流出物と、本方法の前記エタノール供給原料によって構成されるエタノール流および/または工程E1)から得られたエタノール流出物の部分とを供給され、気体副生成物の少なくとも1つの流出物、未精製ブタジエン流出物およびエタノール/アセトアルデヒド/水流出物を生じさせる。
工程D1)に供給する前記エタノール流は、好ましくは、最低80重量%、好ましくは最低90重量%、好ましくは93重量%のエタノールを含む。工程D1)に供給する前記エタノール流は、メタノール、水、酢酸エチル、ブタノールおよびヘキサノールを含有してよい。好ましくは、工程D1)に供給する前記エタノール流は、10重量%未満、好ましくは5重量%未満、より好ましくは1重量%未満のアセトアルデヒドを含む。好ましくは、工程D1)に供給する前記エタノール流は、20重量%未満、好ましくは5重量%未満、より好ましくは1重量%未満の水を含む。
好ましい配列において、工程D1)に供給する前記エタノール流は、本方法のための前記エタノール供給原料によって構成される。この配列の一つの利点は、前記供給原料は、工程A)およびB)において形成され、再循環によって濃縮されるかもしれない、反応からの副生成物を不含有であることにある。特に、このエタノール供給原料は、アセトアルデヒドを含有しないか、または、痕跡量においてのみ含有する。
別の好ましい配列において、前記エタノール流は、流出物処理工程E1
)から得られたエタノール流出物の部分によって構成される。
アセトアルデヒドをほとんどまたは全く含有しないエタノール流の使用は、前記気−液スクラブ処理セクションの頭部から抜き出された気体状副生成物の前記流出物中のアセトアルデヒドの同伴を最小にし、本方法の全体的収率の喪失並びに工程F)におけるスクラブ処理水の必要な流量を低減させる。
工程B)から得られた気体流出物は、前記圧縮セクションにおいて、0.1〜1.0MPaの範囲内、好ましくは0.1〜0.7MPaの範囲内、好ましくは0.2〜0.5MPaの範囲内の圧力に圧縮される。この圧縮の効果は、一方では、気体の容積流量を低減させることにあり、他方で、下流のスクラブ処理の効率を向上させることにある。好ましくは、圧縮された気体流出物は、次いで、25〜60℃の範囲内、好ましくは30〜40℃の範囲内の温度に冷却される。
好ましくは、工程D1)の前記気−液スクラブ処理セクションは、スクラブ処理塔を含み、このスクラブ処理塔は、工程D1)に供給する前記エタノール流を塔頂供給され、前記圧縮されかつ冷却された気体流出物を底部供給され、塔頂流出物としての気体副生成物と、底部液体流出物とを生じさせ、この底部液体流出物は、工程D1)の前記蒸留セクションに供給される。
工程D1)に供給する前記エタノール流は、冷却された後、スクラブ処理セクションの前記気−液スクラブ処理塔の頭部に供給され、その際の温度は、20〜−20℃の範囲内、好ましくは15〜5℃の範囲内である。前記エタノール流を冷却することの重要性は、気体副生成物の前記流出物中のエタノールおよびアセトアルデヒドの同伴を最小にすることによってスクラブ処理操作の性能を改善することにある。それ故に、工程B)から得られた圧縮・冷却された気体流出物中に存在するブタジエンの全てが、スクラブ処理され、前記気−液スクラブ処理セクションの頭部から抜き出された副生成物の流出物蒸気は、ブタジエンを含まない。
気体副生成物の前記流出物中のアセトアルデヒドの同伴を最小にすることは、水により気体副生成物をスクラブ処理するための工程F)において要求される水の流量を偶発的に大幅に低減させ得、その目標は、工程D1)のエタノールスクラブ処理セクションの頭部から抜き出された気体副生成物の流出物中に同伴されたエタノールおよびいくらか痕跡量のアセトアルデヒドを回収することにある。
好ましくは、工程D1)の前記気−液スクラブ処理セクションの底部から抜き出されたブタジエンを豊富に含むエタノール流並びに工程B)から得られた液体流出物は、工程D1)の前記蒸留セクションに供給し、大部分のブタジエンを含む塔頂の蒸気流出物(未精製ブタジエン流出物と称する)および底部からのエタノール/アセトアルデヒド/水残渣を分離する。用語「大部分(majority)」は、前記蒸留セクションへの供給物に含まれるブタジエンの80%超、好ましくは90%超、より好ましくは95%超、一層より好ましくは98%超、大いに好ましくは99%超、大いに有利には、前記供給物中に含まれるブタジエンの全てを意味する。このエタノール/アセトアルデヒド/水残渣は、エタノールおよびアセトアルデヒドを含み、工程B)において生じた水および工程A)およびB)において形成された副生成物、例えば、ジエチルエーテルおよび酢酸エチルおよび褐色油も含む。前記エタノール/アセトアルデヒド/水の残渣は、次いで、流出物処理工程E2)に供給する。前記蒸留セクションが操作される際の圧力は、0.1〜1MPaの範囲内、好ましくは0.2〜0.5MPaの範囲内である。
本発明の再循環の配列および外部流(エタノール供給原料、水)、特に、冷却されたエタノール流の使用は、使用済みの水流出物の流量が、前記セクションE1)およびE2)によって処理されるべき流量と共に最小にされ得ることを意味する。本発明の方法は、それ故に、流出物処理工程において処理されるべき流出物の流量を最小にするために用いられ得る。
(第1のブタジエン精製工程D2))
第1のブタジエン精製工程D2)は、少なくとも1つの気−液スクラブ処理セクションを含み、その底部は、工程D1)から得られた未精製ブタジエン流出物を供給され、その頭部は、前記ブタジエン製造方法に対して外部を起源とする水の流れであってよい水の流れおよび/または工程E1)から得られた水流出物の部分を供給され、前記スクラブ処理セクションは、塔頂における予備精製ブタジエン流出物と、底部からの使用済みの水流出物とを生じさせる。好ましくは、前記水の流れは、この方法の外部を起源とする水の流れである。
前記使用済みの水流出物は、アセトアルデヒドと、少量のブタジエンとを含有し、流出物の処理のための工程E1)に、アセトアルデヒド蒸留セクションの方にまたは工程E2)の方に送られ得る。
工程D2)の目的は、極性の不純物、特に、アセトアルデヒドを除去することにあり、これは、最終のブタジエン中に数ppmを超える量で存在してはならない。工程D1)から得られた未精製ブタジエン流出物は、主としてブタジエンを含むが、依然として、大量のアセトアルデヒドを含む多くの不純物を含有し、これは、ブタジエンとの共沸混合物を形成し、それ故に、工程D1)の間の蒸留によって完全には除去され得ない。それ故に、前記水の流れの流量は、予備精製ブタジエン流出物中のアセトアルデヒドのための所望の仕様を得るように調節される。
前記水の流れは、25℃未満、好ましくは20℃未満の温度に冷却された後に、気−液スクラブ処理セクションに供給し、低減された量の水によりスクラブ処理を行う。前記水の流れのための供給温度は、工程D1)から得られた未精製ブタジエン流中に依然として存在するブタジエンおよび軽質炭化水素により水和物が形成されないように選択される。スクラブ処理塔の圧力は、ブタジエンの凝縮がないことおよび気体の形態で残留することを保証するように決定される。この工程上の圧力は、0.1〜1MPaの範囲内、好ましくは0.2〜0.3MPaの範囲内である。
(場合による第2のブタジエン精製工程D2−2))
工程D2)から得られた予備精製されたブタジエン流出物は、有利には、第2のブタジエン精製工程D2−2)を経た後に、続くブタジエン精製工程D3)に供給され、前記工程D2−2)は、少なくとも1つのスクラブ処理セクションを含み、このスクラブ処理セクションの底部は、工程D2)から得られた前記予備精製されたブタジエン流出物を供給され、このスクラブ処置セクションの頭部は、吸収剤溶液を供給される。予備精製されたブタジエン流出物は、前記スクラブ処理セクションの頭部から抜き出され、そこから、予備精製されたブタジエン流出物中に依然として含まれる痕跡量のアセトアルデヒド並びにアセトアルデヒドより水への溶解性に乏しく、それ故に、水による単純なスクラブによりより効率性に乏しく除去される、痕跡量の他のカルボニル、例えば、ブタナール、アセトンおよびヘキサナールが除去される。液体流出物は、前記スクラブ処理セクションの底部から抜き出され、これは、本方法から除去される。
前記工程D2−2)の第1の実施形態において、前記吸収剤溶液は、pHが10超である水溶液であり、ナトリウムまたはカリウムの水酸化物を加えることによって調節される。
前記工程D2−2)の第2の実施形態において、前記吸収剤溶液は、ナトリウムまたはカリウムの亜硫酸水素塩の水溶液であり、そのpHは、5〜8の範囲内、好ましくは6〜7の範囲内である。
前記工程D2−2)の第3の実施形態において、前記吸収剤溶液は、ヒドラジン族からの化合物を含有する水溶液である。
本出願人は、工程D2およびD2−2)の組み合わせは、エタノールからブタジエンを製造する方法から得られた未精製ブタジエン流出物の処理に特によく適していることを発見した。
実際に、工程D2)のみを行うと、カルボニル化合物10ppm未満の仕様に適合させるために大流量の水が必要となる。これらの大きな水流量は、工程E1)において処理され、これは、かなりの操作と投資のコストを必要とする。さらに、工程D2)に供給する水の流量を非常に大きく増加させることによって、小部分のブタジエンが溶解させられ、これは、本方法の全体的な収率を低減させる。
さらに、工程D2−2)のみを行うことは、工程D1)から得られた未精製ブタジエン流出物を処理するのに適さないだろう。実際に、塩基性水溶液または亜硫酸水素塩溶液またはヒドラジン族からの化合物の水溶液と接触させることによって未精製ブタジエン流出物から除去されたアセトアルデヒドは、容易には再生され得ないだろう。結論として、大量のアセトアルデヒドは、失われることになり、これは、本方法の全体的な収率における降下につながるだろう。
それ故に、本出願人は、第1および第2のブタジエン精製の工程D2)およびD2−2)を連結することによる方法の最適化した機能を確認した。このことは、方法の全体的な収率を最大にしかつ操作コストを最小にしながら、仕様がそれぞれ適合させられ得ることを意味する。
(続くブタジエン精製工程D3))
本発明によると、続くブタジエン精製工程D3)は、少なくとも、前記工程D2)から得られ、かつ有利には、第2の精製工程D2−2)において処理された前記の予備精製されたブタジエン流出物を供給され、少なくとも1つの精製されたブタジエン流出物を生じさせる。
この工程D3)は、工程D1)、D2)および有利にはD2−2)の間に除去されなかった、または一部においてのみ除去された不純物を分離することにより生成物の喪失を制限しつつ、反応工程において生じたブタジエンを、非常に高い程度の純度(99.5重量%超、好ましくは99.8重量%超、大いに好ましくは99.9重量%超)に精製するために用いられ得る。
本発明の第1の実施形態において、前記工程D3)は、少なくとも1つの乾燥セクションと、深冷蒸留(cryogenic distillation)セクションと、液−液抽出を用いるブタジエン/ブテン分離セクションとを含む。
工程D2)から得られ、かつ、有利には、工程D2−2)において処理された予備精製ブタジエン流出物は、乾燥セクションに供給される。このセクションは、最終生成物(精製ブタジエン流出物)中の水について要求される仕様に適合させること、および水和物の形成のリスクなしで深冷分離を行うこと可能にすることを目的とする。乾燥ブタジエン流出物は、前記乾燥セクションからの出口において得られる。用語「乾燥ブタジエン(dry butadiene)」は、水が10ppm未満、好ましくは5ppm未満、より好ましくは1ppm未満であることを意味する。
前記乾燥セクションは、好ましくは、水に高い親和性を有する1種以上の吸着剤を含有する1個以上のチャンバによって構成される乾燥を含む。限定しない方法で、この吸着剤は、シリカおよび/またはアルミナによって構成されてよい。限定しない方法で、この吸着剤は、ゼオライト、例えば、ゼオライト3Aまたは4Aであってよい。1種または複数種の吸着剤が水により飽和している場合、前記の予備精製されたブタジエン流出物は、新鮮なまたは再生された1種または複数種の吸着剤を含有する別のチャンバに供給される。
吸着剤は、チャンバ内の水の分圧を改変すること、または、チャンバ内の温度を改変すること、または、チャンバ内の水の分圧および温度を改変することのいずれかによって再生されてよい。この後者の実施形態において、水が飽和した1種または複数種の吸着剤の再生は、水をほとんどまたは全く含有しない流れをチャンバに供給しながら、チャンバを加熱することによって行われる。用語「水をほとんどまたは全く(含有しない)」は、500ppm未満、好ましくは350ppm未満、好ましくは10ppm未満、好ましくは5ppm未満、大いに好ましくは1ppm未満を意味する。制限しない方法で、水をほとんどまたは全く含有しないこの流れは、窒素の流れ、空気の流れ、炭化水素の流れ、または水素の流れであってよい。本発明の好ましい実施形態において、工程C1)から得られた精製された水素流出物の部分が用いられる。
水をほとんどまたは全く含有しない前記流れは、再生されるべき1種または複数種の吸着剤を含有するチャンバに供給される前に1種または複数種の吸着剤を再生するのに十分な温度、好ましくは約250℃に加熱される。
この第1の実施形態において、前記乾燥ブタジエン流出物は、次いで、蒸留塔を採用する深冷蒸留セクションに供給される。軽質生成物は、−25〜−35℃で深冷蒸留セクションの頭部を出る。塔の底部は、20〜50℃の範囲内、好ましくは25〜45℃の範囲内、大いに好ましくは30〜40℃の範囲内の温度にある;塔頂の塔圧力は、0.3〜0.4MPaの範囲内、好ましくは0.35MPaである。塔の利点は、それが、ブタジエンの喪失なく(0.05%未満)、後の凝縮不可物に非常に良好な分離効率を提供することができることにある。それ故に、工程D1)への相当な再循環およびブタジエンの喪失が回避される。
依然としてこの第1の実施形態において、前記深冷蒸留セクションからの底部生成物(最上部(topped)ブタジエン流出物と称される)は、主たる不純物としてブテンを含む。前記最上部ブタジエン流出物は、特許FR 2 036 057に記載されたような液−液ブタジエン/ブテン抽出セクションに供給する。
前記ブタジエン/ブテン分離セクションは、液−液抽出セクションであり、このセクションにおいて、前記最上部ブタジエン流出物は、中間帯域において、第1の液−液抽出塔に供給され、この第1の液−液抽出塔に、極性溶媒、好ましくはDMSOの流れが、頭部に供給される。底部は、飽和炭化水素溶媒、好ましくはペンタンまたはシクロヘキサンを供給される。流量並びに極性溶媒対炭化水素溶媒の流量の比は、ブテンの必須部分が炭化水素溶媒によって同伴されることになり、かつ、ブタジエンの必須部分が極性溶媒によって同伴されるようにレギュレートされる。
第1の抽出塔からの塔頂で得られたブテン/炭化水素の混合物は、次いで、第1の蒸留塔において処理されて、塔頂でブテン流出物が、底部から炭化水素溶媒が得られ、炭化水素溶媒は、再循環させられてよい。
ブタジエン/極性溶媒の混合物は、次いで、第2の液−液抽出塔の頭部に供給され、この第2の液−液抽出塔において、ブタジエンを第1の液−液抽出塔におけるより多い量の炭化水素溶媒と直接的に接触させることによってブタジエンは極性溶媒から抽出され、これは、第2の液−液抽出塔の底部に導入される。
第2の液−液抽出塔の頭部から得られたブタジエン/炭化水素の混合物は、次いで、蒸留塔において処理されて、塔頂で精製されたブタジエン流出物が、底部から炭化水素溶媒が得られ、炭化水素溶媒は、再循環させられてよい。
好ましくは、前記ブタジエン/ブテンの分離セクションの液−液抽出塔が操作される際の圧力は、0.1〜1MPaの範囲内であり、その際の温度は、20〜60℃の範囲内である。
本発明の別の実施形態において、前記工程D3)は、少なくとも1回の蒸留工程と、抽出蒸留工程とを含む。蒸留工程は、抽出蒸留工程の上流または下流で行われてよい。制限しない方法で、抽出蒸留は、溶媒、例えば、N−メチルピロリドン、ジメチルホルムアミドまたはアセトニトリルを用いて行われてよい。
ブタジエンの精製のための種々の処理工程D1)、D2)、D2−2)およびD3)は、明確に、本発明の方法の近接に位置する他の方法によって生じさせられてよいブタジエンを含むあらゆる流れを共処理するために用いられてよい。
(流出物処理工程E1))
本発明によると、流出物の処理のための工程E1)は、少なくとも、工程E2)から得られた水/エタノール/アセトアルデヒドラフィネートを供給され、少なくとも1つのエタノールリッチな流出物、アセトアルデヒドリッチな流出物および水リッチな流出物を生じさせる。工程D2)から得られた使用済み水流出物または工程F)から得られたアルコール含有水流出物または工程C2)から得られた使用済み水流出物が不純物および褐色油の除去のための工程E2)を経なかったならば、それらは、流出物の処理のための工程E1)に直接的に供給されてよい。セクションE1)は、有利には、エタノール供給原料の部分も供給される。
好ましくは、および、従来技術からの差異として、エタノールまたはアセトアルデヒドの喪失のない抜き出しが行われる。
好ましくは、前記工程E1)は、少なくとも2つの蒸留セクションを含み、これらは、「水およびエタノール」蒸留セクションおよび「アセトアルデヒド」蒸留セクションである。
工程E2)から得られた前記水/エタノール/アセトアルデヒド流出物および場合による、工程D2)から得られた使用済みの水流出物は、前記アセトアルデヒド蒸留セクションに供給し、このアセトアルデヒド蒸留セクションにおいて、アセトアルデヒドは、アセトアルデヒドを豊富に含む流出物を形成するように分離され、前記アセトアルデヒド蒸留セクションからの残渣は、水およびエタノールの蒸留セクションに供給して、塔頂のエタノールリッチな流出物と、底部の水リッチな流出物とを分離する。工程F)から得られたアルコール含有水流出物および工程C2)から得られた使用済み水流出物は、アセトアルデヒドを含有しておらず、その結果、それらは、前記水およびエタノールの蒸留セクションに直接的に供給するために用いられ得る。
工程E1)から得られたエタノールリッチな流出物は、主に、エタノールによって構成される。用語「主に(mainly)」は、80重量%超、好ましくは84重量%超を意味する。制限しない方法で、工程E1)から得られたエタノールリッチな流出物は、不純物、例えば、水、酢酸エチル、ブタノールおよびヘキサノールを含有してよい。
水以外の不純物は、流れの重量で10%未満、好ましくは5%未満、より好ましくは2%未満を示す。
工程E1)から得られたアセトアルデヒドリッチな流出物は、主に、アセトアルデヒドおよびエタノールによって構成される。用語「主に(mainly)」は、80重量%超、好ましくは85重量%超を意味する。制限しない方法で、工程E1)から得られたアセトアルデヒドリッチな流出物は、不純物、例えば、水、酢酸エチルまたはアセトンを含有してよい。水以外の不純物は、流れの重量で10%未満、好ましくは5%未満を示す。
前記アセトアルデヒドリッチな流出物、エタノールリッチな流出物および水リッチな流出物は、次いで、本発明の方法の以降に再循環させられる。工程A)に供給される前記エタノールリッチな流出物の割合は、好ましくは少なくとも0.7、より好ましくは少なくとも0.75、大いに好ましくは少なくとも0.8である。前記工程F)に供給される前記水リッチな流出物の割合は、有利には0〜0.3の範囲内、大いに有利には0〜0.1の範囲内、より有利には0〜0.01の範囲内である。不純物および褐色油の除去のための前記工程E2)に供給される前記水リッチ流出物の割合は、有利には0〜1の範囲内、好ましくは0.3〜0.6の範囲内、有利には0.4〜0.5の範囲内である。
本発明の別の実施形態において、前記アセトアルデヒドリッチな流出物、エタノールリッチな流出物および水リッチな流出物は、精製工程を経た後に、本発明の以降に再循環させられる。用語「精製(purification)」は、前記流出物を吸着剤、例えば、活性炭、シリカ、アルミナまたは官能化高分子樹脂と接触させることを意味する。例として、エタノールリッチな流れに含まれる痕跡量のブタノールおよびヘキサノールを除去するために活性炭が用いられ得る。例として、水リッチな流出物に存在する酢酸を除去するために塩基性樹脂が用いられてよい。吸着剤が飽和しており、アセトアルデヒドリッチな流出物、エタノールリッチな流出物および水リッチな流出物の純度を保証することができない場合、それらは、除去されるか再使用のために再生されるかのいずれかである。
(液体不純物および褐色油の除去のための工程E2))
本発明によると、不純物および褐色油の除去のための工程E2)は、少なくとも、工程D1)から得られたエタノール/アセトアルデヒド/水流出物と工程E1)から得られた水流出物の部分とを供給され、少なくとも1つのエタノール/アセトアルデヒド/水ラフィネート、軽質褐色油流出物および重質褐色油流出物を生じさせる。
好ましくは、前記工程E2)は、少なくとも1つのスクラブ処理/バックスクラブ処理(back-scrubbing)セクションと、軽質褐色油を蒸留するためのセクションと、重質褐色油を蒸留するためのセクションとを含む。
前記の好ましいスクラブ処理/バックスクラブ処理セクションは、工程D1)から得られた前記エタノール/アセトアルデヒド/水流出物を中間ポイントに、有利には、工程D2)から得られた使用済み水流出物、工程F)から得られたアルコール含有水流出物および工程C2)から得られた使用済み水流出物(この工程が行われた場合)との混合物として、好ましくは工程D2)から得られた使用済み水流出物の部分との混合物として供給される。これらの流出物は、工程D1)から得られたエタノール/アセトアルデヒド/水流出物より水リッチであり、したがって、混合物としてそれらを導入することは、ラフィネートにおける炭化水素の喪失が制限され得ることを意味する。
前記の好ましいスクラブ処理/バックスクラブ処理のセクションの底部は、炭化水素流出物を供給され、その頭部は、工程E1)から得られた水流出物の部分を供給され、これは、エタノールおよびアセトアルデヒドを含まない。炭化水素流出物および工程E1)から得られた水流出物の部分が供給される際の温度は、好ましくは10〜70℃の範囲内、より好ましくは45〜55℃の範囲内である。前記スクラブ処理/バックスクラブ処理のセクションは、塔頂の炭化水素スクラブ抽出物と底部からの前記エタノール/アセトアルデヒド/水ラフィネートとを生じさせ、炭化水素スクラブ抽出物は、不純物および褐色油の部分を積み込まれている。
前記スクラブ処理/バックスクラブ処理セクションが操作される際の圧力は、好ましくは0.1〜0.5MPaの範囲内、好ましくは0.2〜0.4MPaの範囲内である。好ましくは、バックスクラブ処理を行うために加えられる水は、水/エタノール/アセトアルデヒドラフィネート中の水の含有率が、30重量%超、好ましくは40重量%になるようにされる。
一実施形態において、前記スクラブ処理/バックスクラブ処理セクションにおける2つの液相の間の接触は、液−液抽出器において行われる。種々の態様の接触が想定されてよい。挙げられてよい限定しない例は、充填塔、脈動塔、撹拌コンパートメント塔(agitated compartmented column)である。別の実施形態において、前記スクラブ処理/バックスクラブ処理のセクションにおける2つの液相の間の接触は、膜接触器、または膜接触器の連結において行われる。この接触態様は、用いられるシステムに特に適している。実際に、水−エタノール−炭化水素の混合物は、安定なエマルジョンを形成することが知られており、これは、液−液抽出器において問題になるかもしれない。膜接触器は、大きな接触面積を生じさせるために用いられ得て、エマルジョンを生じさせることなく不純物および油の炭化水素相の方への移動を促す。
前記炭化水素スクラブ抽出物は、前記軽質褐色油蒸留セクションに供給され、蒸留物としての前記軽質褐色油流出物と褐色油の重質部分を含む炭化水素残渣とを生じさせる。
前記軽質褐色油流出物は、反応工程B)によって生じた不純物からなり、この不純物は、主として、ジエチルエーテル、酢酸エチルおよびクロトンアルデヒドを含むが、褐色油の軽質部分も含み、これは、より少ない量の不純物からなり、ペンテン、イソプレン、ブタナールおよびビニルエチルエーテルを含む。この流出物は、本方法の高温油回路またはスチームボイラーに必要な熱の一部を提供するように焼き払われるか、または、ジエチルエーテル流出物および/または酢酸エチル/クロトンアルデヒド流出物を回収するために蒸留されてよく、これは、品質向上させられるか再変換のための工程B)の反応セクションに再循環させられ得るだろう。
前記炭化水素残渣は、必然的に、スクラブ処理のために用いられた炭化水素を含有するが、褐色油の最も重質の部分も含む。炭化水素流出物を液−液抽出器に再循環させることによって褐色油が蓄積することを防止するために、前記炭化水素残渣の部分は、蒸留塔からなる前記重質油蒸留セクションにおいて処理され、炭化水素蒸留物を生じさせ、この炭化水素蒸留物は、必然的に炭化水素からなるが、依然として、わずかな痕跡量の褐色油と、残渣としての、前記重質褐色油流出物とを伴い、この重質褐色油流出物は、80%超、好ましくは85%超の炭化水素並びに最も重質な褐色油を含む。油のための前記蒸留セクションに送られる前記炭化水素流出物の割合は、前記炭化水素残渣の全流量の5〜30%の範囲内、好ましくは10〜20%の範囲内である。炭化水素蒸留物は、前記重質油蒸留セクションにおいて処理されなかった炭化水素残渣の部分と混合されて、炭化水素流出物が形成され、この炭化水素流出物は、前記スクラブ処理/バックスクラブ処理セクションに供給される。
この流出物は、好ましくは、前記重質油蒸留セクションのための供給原料の0.1〜20%の範囲内、好ましくは、0.3〜5%の範囲内を示すものであり、このものは、本方法の高温油回路またはスチームボイラーに必要な熱の一部を提供するために焼き払われてよい。前記重質油蒸留セクションの底部における喪失に相当する炭化水素の補充が、スクラブ処理流量を一定に維持するために必要である。この塔は、炭化水素再循環ループ(炭化水素流出物/スクラブ処理炭化水素流出物のループ)中の褐色油の濃度を一定に維持するようにレギュレートされる。
軽質および重質の褐色油は、方法から除去される。
工程D1)から得られたエタノール/アセトアルデヒド/水流出物は、主に、エタノール、アセトアルデヒド、水を含むが、不純物、例えば、ジエチルエーテル、酢酸エチルおよび上記のような褐色油も含む。これらの不純物は、それらが反応工程A)およびB)に戻されるならば、アセトアルデヒドリッチな蒸留留分および/またはエタノールリッチな蒸留留分内に、それらが部分的にのみ工程A)およびB)の反応セクションにおいて転化させられるならば、蓄積し得る。工程E2)は、流出物処理工程E1)の前にこれらの不純物の一部を回収するために用いられ得、これは、蒸留塔における褐色油の脱混合が回避され得ることを意味し、蒸留レイアウトが、単純にされ得、従来技術におけるより高い純度を有する、エタノール流出物、アセトアルデヒド流出物および水流出物が得られ得る。
工程D1)から得られたエタノール/アセトアルデヒド/水流出物を炭化水素流出物によりスクラブ処理することは、ある程度の不純物を同伴する一方で、炭化水素流を工程E1)から得られた水流出物部分により炭化水素流をバックスクラブ処理することは、アセトアルデヒドおよびエタノールのあらゆる喪失を制限するような方法で、不純物および褐色油の部分を同伴する。
驚くべきことに、本出願人は、工程D1)から得られたエタノール/アセトアルデヒド残渣に所定の炭化水素を加えることによって液−液相分離を得ることが可能であることを発見した。この結果が驚くべきものであるのは、その工程から得られたエタノール/アセトアルデヒド残渣があらゆる割合で炭化水素に混和性であるエタノールおよびアセトアルデヒドを非常に豊富に含むからである。炭化水素の適切な選択によって、本出願人は、液−液相分離を得ること、それ故に、液−液抽出を行って、工程D1)から得られたエタノール/アセトアルデヒド/水流出物に含有される不純物の部分を除去することが可能であることを発見した。前記炭化水素流出物は、飽和のおよび/または不飽和のおよび/または芳香族化合物性の炭化水素を含有し得るが、好ましくは飽和炭化水素である。前記炭化水素流出物は、有利には、6〜40個の炭素原子、好ましくは10〜20個の範囲内の炭素原子を含有する炭化水素の混合物によって構成される。限定しない方法において、前記炭化水素流出物は、ガスオイル留分または脱硫ケロセン留分あるいはフィッシャートロプシュタイプの装置によって生じた炭化水素留分であってよい。
スクラブ処理/バックスクラブ処理のセクションに水を加えることは、本発明による不純物および褐色油の除去のための方法のより良好な操作が得られ得ることを意味する。
それ故に、本発明の方法は、褐色油の蓄積を防止するためにエタノールを定期的にパージすることを回避し、これは、本方法の全体的な性能が向上させられることを意味する。
(水により気体副生成物をスクラブ処理するための工程F))
本発明によると、水によりスクラブ処理するための工程F)は、工程D1)から得られた気体副生成物の流出物並びに前記工程E1)から得られた水リッチな流出物の部分を供給され、少なくとも1つのアルコール含有水流出物を生じさせる。
前記工程F)の目的は、工程D1)から得られた気体副生成物の前記流出物中に同伴されるエタノールの小部分を回収し、本方法の全体的収率を向上させることにある。
本発明の前記工程F)において必要である前記工程E1)から得られた水の量は非常に少なく、従来技術において必要な量とは対照的であり、これは、工程B)から得られた流出物蒸気が、工程D1)においてアセトアルデヒドをほとんどまたは全く含有しないエタノール流によりスクラブ処理されたからである。それ故に、エタノールの小部分のみが、この流れの中に残り、これは、工程D1)から得られた気体副生成物の流出物中に痕跡量のアセトアルデヒドが存在したならば必要であったであろう水の量と比較して少量の水により容易に回収される。
スクラブ処理した後のエタノールが充填された水は、前記工程F)から抜き出され、アルコール含有水流出物を構成する。それは、好ましくは、工程E1)に、直接的に水−エタノール蒸留セクションに、アセトアルデヒド蒸留セクションに過剰に負荷をかけることなく供給される。本発明の別の実施形態において、それは、好ましくは、不純物および褐色油の除去のための工程E2)に供給される。
それ故に、本発明の方法は、流出物処理工程において処理されるべき流出物の流量を最小にするために用いられ得る。それは、ブタジエンの喪失を可及的に低減させるためにも用いられ得、反応工程の終わりに生じたブタジエンの98%超、好ましくは99%超が前記精製ブタジエン流出物において回収されることを可能とする。
(図面の説明)
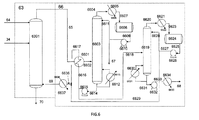
図1には、図示的かつ非制限な方法で、本発明の方法の配列が示されている。
蒸留セクション(71)から得られたエタノール流出物の部分は、導管(1)を介して反応セクション(2)に送られ、ここで、エタノールの一部が、主として、アセトアルデヒドと水素とに転化させられる。前記反応セクションからの流出物は、導管(3)を介して分離セクション(4)に送られる。
分離セクション(4)は、水素流出物(5)と、エタノール/アセトアルデヒド流出物とを分離するために用いられ得、水素流出物(5)は、セクション(6)において圧縮され、エタノール/アセトアルデヒド流出物は、2つの部分に分離され、一方は、導管(52)を介して反応セクション(18)に供給され、他方は、導管(50)を介してスクラブ処理セクション(8)に送られて、圧縮された水素流出物(7)をスクラブ処理する。圧縮された水素流出物は、蒸留セクション(71)から得られたエタノール流出物の部分(49)によってもスクラブ処理され、導管(10)を介して精製水素流出物として排出される。この集合は、図2においてより詳細に記載される。
反応セクション(18)は、導管(17)を介して蒸留セクション(71)から得られたアセトアルデヒド流出物を、導管(51)を介して到着する、水素をスクラブ処理するために用いられたエタノール/アセトアルデヒド流出物、および分離セクション(4)から導管(52)を介して供給されたエタノール/アセトアルデヒド流出物とともに供給される。反応セクション(18)からの流出物は、導管(19)を介して分離セクション(20)に送られて、気体流出物(21)と液体流出物(31)とに分離される。
気体流出物(21)は、セクション(22)において圧縮される。それは、導管(23)を介して、スクラブ処理セクション(24)に供給され、このスクラブ処理セクション(24)において、それは、エタノール供給原料(15)との接触によってスクラブ処理される。この集合は、図3においてより詳細に記載されている。圧縮されかつスクラブ処理された気体流出物は、導管(26)を介して水スクラブ処理セクション(27)に供給され、この水スクラブ処理セクション(27)において、それは、蒸留セクション(71)から得られた水流出物の部分(53)によりスクラブ処理される。スクラブ処理の後にエタノールを充填された水は、導管(30)を介して、蒸留セクション(71)に、直接的に水−エタノール分離塔に、アセトアルデヒド塔に過剰に負荷をかけることなく戻される。セクション(27)においてスクラブ処理された蒸気流出物は、導管(28)を介して抜き出される。
分離器(20)から得られ、導管(31)を介して送られた液体流出物は、導管(25)を介して到着する底部スクラブ処理液(24)と混合される。混合物は、蒸留セクション(32)に送られ、この蒸留セクション(32)は、塔頂ブタジエン留分と、底部からの水、エタノール、アセトアルデヒドおよび不純物を含む混合物とを分離することになる。ブタジエン留分は、導管(33)を介して水スクラブ(35)に送られる。水スクラブ(35)は、極性不純物、特にアセトアルデヒドを除去することを目的とする。スクラブ処理水(これは、清浄な水である)は、導管(36)を介して導入される。アセトアルデヒドを充填された水は、導管(37)を介して蒸留セクション(71)に戻される。
予備精製されたブタジエン流出物は、導管(38)を介して乾燥セクション(54)に送られ、全ての痕跡量の水が除去される。乾燥ブタジエン流出物(56)は、深冷蒸留(57)に供給され、導管(55)を介して水が排出される。この集合は、図4においてより詳細に記載されている。軽質生成物は、導管(58)を介して塔頂から−35℃で、ブタジエンの非常に小さい喪失を伴って深冷蒸留セクションを出る。最上部ブタジエン留分は、導管(59)を介して出て、液−液抽出セクション(60)に到着する。この抽出の機能は、図5においてより詳細に記載されている。
精製ブタジエン流出物は、導管(62)を介してこの抽出工程を出、現行の仕様(99.5%超)を満たす純度を有し、残留不純物は、主としてブテンである。このセクションにおいて分離されたブテン(少量のブタジエンを含む)は、導管(61)を介してこの装置を出る。
蒸留工程(32)の底部からのエタノール/アセトアルデヒド残渣は、導管(34)を介して、スクラブ処理/バックスクラブ処理セクション(63)に送られ、重質炭化水素が導管(69)を介して供給され、再循環水が導管(64)を介して供給される。重質スクラブ処理炭化水素は、不純物を充填され、導管(65)を介して出て、再生セクション(66)に供給し、この再生セクションから、重質炭化水素が(69)に出て、スクラブに戻り、軽質部分(67)は除去される。軽質部分(67)は、特に、ジエチルエーテルおよび酢酸エチルに加えていくらかの軽質褐色油を含有する。重質留分(68)も除去される。重質留分(68)は、重質褐色油およびスクラブ処理炭化水素の小部分を含有する。セクション(63)および(66)の機能は、図6においてより詳細に記載されている。
スクラブ処理/バックスクラブ処理のセクション(63)からの底部液は、その不純物を含んでおらずかつ重質炭化水素(69)に強い親和性を有するエタノール/アセトアルデヒド残渣(34)と、スクラブ処理水(64)の両方を含有しており、この底部液は、導管(70)を介して蒸留セクション(71)に送られる。このセクションは、アセトアルデヒド部分とエタノール部分と水部分とを分離するために用いられ得、アセトアルデヒド部分は、導管(17)を介して反応セクション(18)に戻され、エタノール部分の一部は、導管(1)を介して反応セクション(2)に送られ、エタノール部分の一部は、導管(49)を介してスクラブ処理工程(8)に送られ、水部分は、酢酸をほとんど含有しておらず、これは、一部、導管(53)を介してスクラブ処理工程(27)と、導管(64)を介してスクラブ処理工程(63)とに再循環させられ、残りの水は、導管(72)を介して装置からパージされる。このセクションの機能は、図7において詳細に記載される。
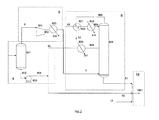
図2には、図示的かつ制限しない方法で、反応セクション(2)からの流出物の分離および水素処理工程が示される。
反応セクション(2)からの流出物は、導管(3)を介してチャンバ(401)に供給される。チャンバ(401)は、水素流出物(5)と液相(402)とを分離するためのものである。水素流出物(5)は、圧縮機(601)によって圧縮される。圧縮された水素流出物は、次いで、導管(602)を介して、熱交換器(603)に送られ、これは、冷却有用性物(cooling utility)(604)を活用して気体を冷却することになる。圧縮された水素流出物は、導管(7)を介して熱交換器(603)を出て、断熱性スクラブ処理塔(805)の底部に入り、低温に冷却された2種の液体によりスクラブ処理されることになる。
液相(402)は、ポンプ(403)を介して汲み上げられてより高い圧力とされ、エタノール/アセトアルデヒド流出物(404)を形成する。エタノール/アセトアルデヒド流出物の部分(50)は、クーラント(807)を活用した熱交換器(806)を介して冷却される。このクーラントは、例えば、プロパンであってよい。液体は、導管(808)を介して熱交換器(806)を出た後に、塔(805)に、この塔の頭部と底部との間の中間レベルで入る。
蒸留セクション(71)から得られたエタノール流出物の部分は、導管(49)を介して第1の熱交換器(801)に供給され、導管(49)中のエタノールが冷却されかつ導管(809)を介して塔(805)を出る水素を再加熱することが可能となる。この交換器からの出口において、再加熱された精製済み水素流出物は、導管(10)を介してこの方法を出、冷却されたエタノールは、導管(802)を介して交換器(803)に送られ、クーラント(810)を活用してそれはさらに冷却される。クーラントは、例えば、プロパンであってよい。エタノールは、導管(804)を介して塔(805)に送られる。塔(805)の液体の底部流出物は、導管(51)を介して、エタノール/アセトアルデヒド流出物(404)の部分(52)との混合物として反応セクション(18)に送られる。
図3には、非制限的な方法で、反応セクション(18)からの流出物の分離とブタジエン流出物処理工程の一部が図示される。
反応セクション(18)からの流出物(19)は、分離器(2001)に供給され、この分離器(2001)において、ブタジエン流出物(21)および液相(2002)が分離される。ブタジエン流出物(21)は、圧縮機(2202)において圧縮され、圧縮された蒸気流出物(2203)は、次いで、熱交換器(2204)において冷却有用性物(2205)により冷却される。
圧縮されかつ冷却された蒸気流出物(23)は、断熱性スクラブ処理塔(2404)に供給され、ここで、それは、エタノール供給原料(15)によりスクラブ処理されることになる。エタノール供給原料は、すでに、導管(2402)を介して到着するクーラントによって熱交換器(2401)において冷却されている。予備冷却されたエタノール供給原料が導管(2403)を介して塔(2404)に入る。圧縮されかつスクラブ処理された蒸気流出物(26)は、塔頂回収され、スクラブ処理液(25)は、底部から回収される。
底部スクラブ処理液(25)は、ポンプ(2003)を介してすでに汲み上げられている液相(2002)と混合され、導管(31)を介して持ち込まれる。(25)と(31)の混合物は、生じたブタジエンの全てを含有しており、セクション(32)に送られる。
図4には、図示的かつ非制限的な方法でブタジエンのシーブ乾燥処理が示される。
予備精製されたブタジエン流出物は、導管(38)を介して乾燥のために到着する;それは、開口弁(5402−1または2)中、次いで、チャンバ(5403−1または2)に含まれる乾燥シーブ中を通る。乾燥ブタジエンは、開口弁(5404−1または2)、次いで、導管(5405−1または2)を通じでチャンバ(5403−1または2)を出、最終的には、導管(56)を介して深冷蒸留工程に送られる。
水素の流れが、導管(10)を介して到着し、熱交換器(5406)における加熱手段(5407)との交換によって加熱される。加熱手段(5407)は、例えば、高温油(hot oil)であってよい。
熱交換器(5406)からの出口において、高温水素流は、導管(5407−2または5407−1)を介して、開口弁(5408−2または1)に送られ、これから、再生チャンバ(5403−2または1)に送られる。チャンバ(5403−2または1)からの出口において、水を充填された高温気体は、開口弁(5409−2または1)を介して、次いで、導管(5410−2または1)、導管(5411)、次いで熱交換器(5412)を介して通過し、この熱交換器(5412)において、それは、導管(5413)を介して到着する冷却水を活用して冷却され、水が凝縮させられる。気体は、同様に、空気冷却器によって冷却されてよい。熱交換器(5412)を出る、冷却された気体は、導管(5414)を通じて分離器(5415)に送られ、ここで、凝縮水が分離され、装置を出て導管(55)を介して送られる。凝縮水は、流れ(10)に含有されるエタノールの一部を含有している:それは、場合によっては、エタノールを回収するためのセクション(71)に送られれてよい。
図5には、図示的かつ非制限的な方法で、極性溶媒、例えば、DMSO(dimethylsulphoxide:ジメチルスルホキシド)を用いるブタジエンの精製が示される。
乾燥ブタジエン流出物は、導管(59)を介して第1の抽出塔(6001)に供給され、この第1の抽出塔(6001)に、極性溶媒(例えばDMSOであってよい)の流れが、導管(6002)を介して塔頂に到着する。底部において、炭化水素溶媒、例えば、ペンタンまたはシクロヘキサンが、導管(6003)を介して供給される。
塔(6001)の底部において、極性溶媒および溶解したブタジエンは、導管(6004)を介して出、ポンプ(6005)によって汲み上げられ、導管(6006)を介して塔(6007)の頭部に送られる。大量の炭化水素溶媒が、導管(6049)を介して塔(6007)の底部に注入され、極性溶媒からブタジエンが分離される。塔(6007)の底部において、ブタジエンを含まない極性溶媒は、導管(6008)を介して出て、ポンプ(6009)を介して汲み上げられ、次いで、導管(6002)を介して塔(6001)に戻される。
塔の頭部において、炭化水素中に溶解したブタジエンは、導管(6030)を介して熱交換器(6031)に送られ、ここで、それは、塔(6033)の底部との間接的交換によって加熱される。熱交換器(6031)からの出口において、ブタジエン−溶媒の混合物は、導管(6032)を介して塔(6033)に供給される。
この塔(6033)は、加熱手段(6043)を用いて塔の底部を加熱しおよび再沸騰させるためのデバイス(6042)を備えている。この加熱手段(6043)は、例えば、低圧水蒸気であってよい。塔の頭部において、塔(6034)を介して出る塔頂蒸気は、冷却有用性物(6036)を用いて、熱交換器(6035)において冷却され、完全に凝縮させられる。熱交換器(6035)からの出口において、凝縮液は、導管(6037)を介してチャンバ(6038)中に流れる。液体は、次いで、導管(6039)を介してポンプ(6040)の方に送られる。液体の一部は、還流として、導管(6041)を介して塔(6033)に送られ、残りは、精製ブタジエン流出物を構成し、このものは、導管(62)を介して方法から送り出される。
塔(6033)の底部は、炭化水素溶媒であり、このものは、導管(6044)を介してポンプ(6045)に送られる。ポンプ(6045)からの出口において、溶媒は、導管(6046)を介して熱交換器(6031)に送られ、ここで、それは、塔(6033)のための供給原料との間接熱交換によって冷却される。熱交換器(6031)からの出口において、溶媒は、導管(6047)を介して熱交換器(6048)に送られ、冷却有用性物(6049)を用いて最終冷却仕上げがなされる。交換器(6048)からの出口において、溶媒は、導管(6049)を介してスクラブ処理塔(6007)に戻される。
炭化水素溶媒とブテンとの混合物は、塔(6001)を塔頂から出、ブタジエンの喪失は少ない。この混合物は、熱交換器(6011)に送られ、ここで、それは、塔(6013)の底部との間接交換によって加熱される。熱交換器(6011)からの出口において、ブテン−溶媒の混合物は、導管(6012)を介して塔(6013)に供給する。この塔(6013)は、デバイス(6022)を備えており、このデバイス(6022)は、加熱手段(6023)を用いて塔の底部を加熱しかつ再沸騰させるために用いられ得る。加熱手段(6023)は、例えば、低圧水蒸気であってよい。塔の頭部において、導管(6014)を介して出る塔頂蒸気は、熱交換器(6015)において冷却有用性物(6016)を用いて冷却されかつ完全に凝縮させられる。熱交換器(6015)からの出口において、部分的に凝縮させられた混合物は、導管(6017)を介してチャンバ(6018)に供給される。気相および液相は、このチャンバ(6018)において分離される。チャンバからの液相は、導管(6019)を介してポンプ(6020)に送られ、次いで、還流として、導管(6021)を介して塔(6013)に送られる。蒸気相は、ブテンと少量のブタジエンとによって必然的に構成され、このものは、導管(61)を介して方法から除かれ、例えば燃料として作用する。
塔(6013)の底部は、炭化水素溶媒であり、このものは、導管(6024)を介してポンプ(6025)に送られる。ポンプ(6025)からの出口において、溶媒は、導管(6026)を介して、熱交換器(6011)に送られ、ここで、それは、塔(6013)のための供給原料との間接熱交換によって冷却される。熱交換器(6011)からの出口において、溶媒は、導管(6027)を介して熱交換器(6028)に送られ、冷却有用性物(6029)を用いて最終冷却仕上げがなされる。交換器(6028)からの出口において、溶媒は、導管(6003)を介してスクラブ処理塔(6001)に戻される。
図6には、図示的かつ非限定な方法で、スクラブ処理/バックスクラブ処理による極性のより低い不純物および褐色油の抽出が示される。
エタノール/アセトアルデヒド残渣(34)は、スクラブ処理塔(6301)に供給される。重質炭化水素溶媒(これは、例えば、ガスオイル留分または脱硫ケロセン、またはフィッシャートロプシュタイプの装置によって生じた留分であってよい)は、導管(69)を介して塔(6301)の底部に供給される一方、水流出物の部分(64)は、塔(6301)に塔頂から供給する。
重質スクラブ処理炭化水素流出物は、導管(65)を介して塔(6301)から塔頂抜き出しされ、再生のためのセクションに送られる(66)。それは、熱交換器(6601)において塔(6603)の底部との交換によって予熱される。交換器(6601)からの出口において、予熱された重質スクラブ処理炭化水素流出物は、導管(6602)を介して塔(6603)に送られる。
この塔(6603)は、加熱手段(6613)を用いて塔の底部を加熱しかつ再沸騰させるためのデバイス(6612)を備えている。加熱手段(6613)は、例えば、高温油であってよい。塔の頭部において、導管(6604)を介して出る塔頂蒸気は、熱交換器(6605)において、冷却有用性物(6606)を用いて冷却されかつ完全に凝縮させられる。熱交換器(6605)からの出口において、凝縮させられた液体は、導管(6607)を介してチャンバ(6608)中に流れる。液体は、次いで、導管(6609)を介してポンプ(6610)に送られる。液体の一部は、導管(6611)を介して塔(6603)に還流として送られる;残りは、導管(67)を介して装置から送り出される。
塔(6603)の底部は、導管(6614)を介してポンプ(6615)に送られる。ポンプ(6615)を出る液の部分は、導管(6618)を介して別の蒸留塔(6619)に送られる。残りの部分は、導管(6616)を介して熱交換器(6601)に送られ、塔(6603)のための供給原料(65)との間接交換により底部液(6616)を冷却するために用いられ得る。冷却された底部液は、導管(6617)を介して交換器(6601)を出て、熱交換器(6637)に送られる。
精製塔(6619)は、加熱手段(6631)を用いて塔底部を加熱しかつ再沸騰させるためのデバイス(6630)を備えている。加熱手段(6631)は、例えば、高温油であってよい。塔の頭部において、導管(6620)を介して出る塔頂蒸気は、熱交換器(6621)において、冷却有用性物(6622)を用いて冷却されかつ完全に凝縮させられる。熱交換器(6621)からの出口において、凝縮させられた液体は、導管(6623)を介してチャンバ(6624)中に流れる。液体は、次いで、導管(6625)を介してポンプ(6626)に送られる。液体の一部は、導管(6628)を介して塔(6619)に還流として送られ、残りは、導管(6629)を介して交換器(6637)に、塔底(6603)との混合物として送られ、ここで、それは、冷却有用性物(6638)を用いて冷却される。交換器(6637)出る炭化水素は、導管(69)を介してスクラブ処理塔(6301)に送られる。
塔(6619)の頭部は、必然的に、重質炭化水素からなるが、依然として、ほんの痕跡量の「黒油(black oil)」を伴う。重質炭化水素の等価な補給(図示なし)は、スクラブ処理流量を一定に維持するために必要である。
塔(6619)の底部からの液体は、導管(6631)を介して除去され、ポンプ(6632)を介して汲み上げられ、次いで、導管(6633)を介して熱交換器(6634)に送られ、ここで、それは、流体(6635)によって冷却され、導管(68)を介して方法から除去される。それは、そこで、例えば燃料として作用し得る。流体(6635)は、冷却水であってよい;空気冷却器により空気を用いること、または、この流体(6635)のように再加熱されなければならない装置からの流れを用いることも可能である。
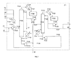
図7には、蒸留セクション(71)のための可能な配列が示される。
スクラブ処理(63)から得られたエタノール/アセトアルデヒド/水/極性不純物の混合物は、導管(70)を介して蒸留セクション(71)に供給される。この流れは、導管(37)を介してスクラブ処理セクション(35)から到着するアセトアルデヒドを充填されたスクラブ処理水と混合される。これらの2つの流れの混合物は、熱交換器(7101)において、流れ(7133)に対する間接熱交換によって加熱される。この交換器からの出力は、導管(7102)を介して塔(7103)に供給される。導管(7104)を介して出る塔の頭部は、熱交換器(7105)において、冷却有用性物(7106)との交換により完全に凝縮させられる。交換器(7105)の出力は、導管(7107)を介して還流ドラム(7108)に供給される。このドラムからの液体は、導管(7109)を介してポンプ(7110)の方に出て、ポンプ(7110)は、還流を、導管(7111)を介して塔(7103)の方に送り、蒸留物(アセトアルデヒドリッチな流出物)を、導管(17)を介して反応セクション(18)の方に送る。この蒸留物は、主として、アセトアルデヒドを含有するが、水、エタノールおよび他の軽質不純物(ジエチルエーテル、ブタナール、アセトン、酢酸エチル等)も含む。
塔(7103)は、交換器(7112)を活用して、例えば導管を介して到着する低圧水蒸気(7113)により再沸騰させられる。塔(7103)の底部からの生成物は、主として、水、エタノール、少量のブタノール、酢酸および複数種の他の不純物を含有するものであり、これは、導管(7114)を介して出て、次いで、ポンプ(7115)を活用して、導管(7116)を介して塔(7118)に送られる。スクラブ処理セクション(27)からのスクラブ処理水は、エタノールを充填されており、このものは、導管(30)を介して到着し、導管(7116)を介して到着する塔(7103)からの底部生成物と混合される。混合物は、導管(7117)を介して塔(7118)に送られる。
塔(7118)の頭部は、導管(7119)を介して出て、次いで、熱交換器(7120)を介して、冷却有用性物(7121)を活用して完全に凝縮させられる。交換器(7120)からの出口は、導管(7122)を介して還流ドラム(7123)に供給される。このドラムからの液体は、導管(7124)を介して、ポンプ(7125)の方に出て、ポンプ(7125)は、還流を、導管(7126)を介して塔(7118)に送り、蒸留物を、導管(7127)を介して、一部を、導管(1)を介して反応セクション(2)の方に、別の部分を、導管(49)を介してスクラブ処理(8)の方に送る(エタノールリッチな流出物)。これらの2つ送り先の間の比の調節は、セクション(18)の反応器への入口におけるエタノール/アセトアルデヒドの比が調節され得ることを意味する。この蒸留物は、主として、エタノールを含むが、水、少量のブタノール、および複数種の他の不純物も含む。
塔(7118)は、交換器(7128)を活用して、例えば、導管を介して到着する低圧蒸気(7129)により再沸騰させられる。塔(7118)からの底部生成物(水リッチな流出物)は、主として、水と、少量の酢酸とを含有するものであり、これは、導管(7130)を介して出て、ポンプ(7131)を活用して、導管(7132)を介して熱交換器(7101)に送られ、熱交換器(7101)において、それは、塔(7103)のための供給原料との間接交換によって冷却される。生成物は、導管(7133)を介して熱交換器(7101)から取り出され、交換器(7134)において冷却有用性物(7135)を活用して冷却される。交換器からの出口において、水の一部は、導管(64)を介してスクラブ処理工程(63)に、導管(53)を介してスクラブ処理工程(27)に送られる;残りは、導管(72)を介して装置からパージされる。
(実施例)
以下の実施例は、流れの再循環を用い、かつ、実験ポイント(二元気液平衡データおよび液−液分配係数)に基づく熱力学的データを積算するプロセスシミュレーションに基づいている。実施例のそれぞれにおいて、供給原料の流量は、ブタジエンの年次生産150kt/年、純度99.5〜100重量%を得るように調節され(生成物の現行の使用と一致している)、本方法のための年次操作期間は8000時間とされた。
(実施例1−従来技術のブタジエン製造方法)
(1.1−水素処理工程)
エタノールのアセトアルデヒドへの転化のための反応器からの出口における気相(これは、10t/hの流量を示していた)は、反応によって同時製造された水素、エタノールおよびアセトアルデヒドを含んでいた。この方法の全体的収率を最大にするためにエタノールおよびアセトアルデヒドの喪失を可及的に制限することは重要であった。水により気相をスクラブ処理することは、この気相中に含有されるアセトアルデヒドおよびエタノールの99.5重量%が回収され得るだろうことを意味する。
このスクラブ処理の目標は、50t/hの水を用いて満足させられた。この50トンの水は、単純に、本方法の外側からの清浄な水であり得るか、一部、本方法から再循環させられた水であり得るだろう。精製された水素流出物中のエタノールの喪失は31kg/hであった。
再循環水を用いることは、清浄な水の消費が最小にされ得ることを意味するが再循環させることの効果に起因して、酢酸を精製水素流出物に持ち込むだろう。最大40t/hの再循環水が用いられ得るだろう。「清浄な」水の消費は、それ故に、最小10t/hであるだろう。この10〜50t/hの水は、従来技術のレイアウトの全体において処理された水の流れの35〜70%を示していた。
スクラブ処理水が部分的に再循環水を起源とするかまたは完全に清浄な水を起源とするかどうかで、水/エタノール/アセトアルデヒド蒸留セクションに入る水の流量は、142t/hに上昇させられる。
(1.2−第1のブタジエン分離工程(代替1))
ブタジエン転化工程からの蒸気流出物が圧縮され、次いで、それを、エタノールのアセトアルデヒドへの転化のための反応器から得られたエタノール/アセトアルデヒド流出物と接触させることによってスクラブ処理された。エタノール/アセトアルデヒド流出物は、35℃に冷却されたものであった。前記エタノール/アセトアルデヒド流出物を用いて前記蒸気流出物をスクラブ処理することは、スクラブ処理前の前記蒸気流出物中に含まれるほとんど全てのブタジエン(99.988%)が回収され得るだろうことを意味する。スクラブ処理工程を出る蒸気流出物は、スクラブ処理済みの気体流出物を形成した。それは、反応副生成物(エチレン、エタン等)を含んでいたが、エタノールおよびアセトアルデヒドも含んでいた。
前記スクラブ処理済み流出物気体は、次いで、再循環水によりスクラブ処理されて、アセトアルデヒドおよびエタノールが回収された。アセトアルデヒドおよびエタノールの全てを回収するために12.7t/hの水を用いることが必要であった。
(1.3−第1のブタジエン分離工程(代替2))
この実施例が先行実施例と異なっているのは、エタノールのアセトアルデヒドへの転化のための反応器から得られたエタノール/アセトアルデヒド流出物が14℃に予備冷却された後に、すでに圧縮されたブタジエン転化工程からの蒸気流出物をスクラブ処理するために用いられた点である。
エタノール/アセトアルデヒド流出物の温度低下は、前記蒸気流出物中に含まれるブタジエンの全体が回収され得、スクラブ処理済みの気体流出物中に同伴されるエタノールおよびアセトアルデヒドの量が低減され得るだろうことを意味する。
このスクラブ処理された気体流出物は、次いで、再循環水によりスクラブ処理されて、アセトアルデヒドおよびエタノールが回収された。アセトアルデヒドおよびエタノールの全てを回収するために8.5t/hの水を用いることが必要であった。
(実施例2−本発明に合致するブタジエンの製造方法)
(2.1−水素処理工程)
圧縮の後、エタノールのアセトアルデヒドへの転化のための反応器からの出口における気相がスクラブ処理され、流出物処理工程から得られたエタノール流出物の部分が用いられた。スクラブ処理された気相は、精製水素流出物を形成した。精製水素流出物におけるエタノールの喪失は32kg/hであり、これは、従来技術のレイアウトにおけるアセトアルデヒドの喪失31kg/hに類似していた。
水の代わりに再循環エタノールによりスクラブ処理することは、水/エタノール/アセトアルデヒド蒸留セクションへの入口における水の流量が50t/hだけ低減させられ得て、これは、それ故に、91t/hに低減させられたことを意味する。これは、方法のレイアウトの全体中、特に、蒸留セクションの塔中を移動する水の流量における35%の節約を示す。この節約は、結果として、エタノールおよびアセトアルデヒドの回収セクションの全体にわたる有用性物の投資および消費のレベルの降下をもたらした。
(2.2−第1のブタジエン分離工程(代替1))
この実施例では、ブタジエン転化工程からの蒸気流出物は圧縮され、次いで、転化方法のためのエタノール供給原料との接触によりスクラブ処理された。スクラブ処理工程を出る流出物気体は、スクラブ処理済み気体流出物を形成した。
前記エタノール供給原料は以下の組成を有していた:エタノール93.3重量%および水6.7重量%;測定可能な痕跡量の不純物を有していない。それは、35℃の温度でスクラブ処理塔に供給された。このスクラブは、前記蒸気流出物に含まれるブタジエンの99.88%を回収するために用いられた。スクラブ処理済みの気体流出物は、従来技術の例とは対照的に、アセトアルデヒドを含まなかった。
スクラブ処理済みの気体流出物は、次いで、再循環水によりスクラブ処理されて、エタノールが回収された。エタノールの全てを回収するために3.2t/hの水を用いることが必要であり、すなわち、従来技術の例の場合よりはるかに少なかった。
(2.3−第1のブタジエン分離工程(代替2))
この実施例が先行実施例と異なっているのは、エタノール供給原料が、14℃に予備冷却された後に、ブタジエン転化工程からの事前に圧縮された蒸気流出物をスクラブ処理するために用いられた点である。このスクラブ処理工程は、前記蒸気流出物に含まれるブタジエンの全てを回収するために用いられた。
スクラブ処理済み気体流出物は、アセトアルデヒドを含んでおらず、このものは、次いで、再循環水によりスクラブ処理されて、エタノールが回収された。エタノールの全てを回収するために0.4t/hの水を用いることが必要であり、すなわち、これは、従来技術におけるより20倍超少なかった。
スクラブ処理のために要求される水の流量の低減は、流出物処理工程への入口における水の流量が、13%低減させられ得ることを意味する;その結果として、これは、分離設備の寸法およびそれらのエネルギー消費を低減させる。
流出物処理工程から得られたエタノール流出物の部分を用いるのとは対照的にエタノール供給原料を用いる本発明のこの有利なバリエーションは、ブタジエン留分をスクラブ処理する流れの流量が低減させられ得るだろうことを意味する。それ故に、エタノール流量は、16%まで低減させられた。
(2.4−第1のブタジエン分離工程(代替3))
この実施例では、ブタジエン転化工程からの蒸気流出物は、圧縮され、次いで、流出物処理工程から得られたエタノール流出物の部分との接触によってスクラブ処理された。スクラブ処理工程を出る気体流出物は、スクラブ処理済み気体流出物を形成した。
流出物処理工程から得られた前記エタノール流出物は、以下の組成を有していた:エタノール84重量%および水16重量%;不純物は測定可能な痕跡量も有していない。それは、35℃の温度でスクラブ処理塔に供給された。このスクラブ処理工程は、前記蒸気流出物に含まれるブタジエンの全てを回収するために用いられ得た。スクラブ処理済みの気体流出物は、従来技術の例とは対照的に、アセトアルデヒドを含んでいなかった。
スクラブ処理済みの気体流出物は、次いで、再循環水によりスクラブ処理されて、エタノールが回収された。エタノールの全てを回収するために2.8t/hの水を用いることが必要であった。すなわち、従来技術の例におけるよりはるかに少なかった。
(2.5−第1のブタジエン分離工程(代替4))
この実施例が前の実施例と異なっているのは、流出物の処理のための工程から得られたエタノール流出物の部分が14℃に予備冷却された後に、ブタジエン圧縮工程からの事前圧縮された蒸気流出物をスクラブ処理するために用いられた点である。このスクラブは、前記蒸気流出物に含まれるブタジエンの全てを回収するために用いられた。
スクラブ処理済みの気体流出物は、アセトアルデヒドを含んでおらず、このものは、次いで、再循環水によりスクラブ処理されて、エタノールが回収された。エタノールの全てを回収するために0.4t/hの水を採用することが必要であった。すなわち、従来技術におけるよりも20倍超少ない。
スクラブ処理するために要求される水の流量における低減は、流出物処理工程への入口における水の流量の13%が低減され得たことを意味する:結果として、これは、分離設備のサイズおよびそのエネルギー消費を低減させた。
(2.6−続くブタジエン分離工程)
第1のブタジエン精製工程から得られた精製ブタジエン流出物は乾燥セクションに供給され、それを連続してアルミナ上に、次いで、ゼオライト4A上に通すことによって、前記精製ブタジエン流出物中に存在するかもしれない水の全てがスクラブ処理された。乾燥セクションからの流出物は、乾燥ブタジエン流出物を形成した。この乾燥ブタジエン流出物は、次いで、深冷蒸留塔に供給された。この深冷蒸留塔は、塔頂圧力0.35MPa、底部温度34℃および塔頂温度−33℃で操作された。
最後に、最上部ブタジエン流出物として知られる蒸留残渣は、DMSOおよびシクロヘキサンを用いる液−液抽出セクションに供給された。
第1のスクラブ処理塔は、塔頂で260t/hのDMSOを供給され、底部において52t/hのシクロヘキサンを供給された。この第1の塔は、20段のサブスクライブ処理理論段を含んでいた。第1の塔からの底部生成物は、第2のスクラブ処理塔に送られた。この第2のスクラブ処理塔は、10理論段を含んでいた。
この第2のスクラブ処理塔からの塔頂生成物は、蒸留塔において処理された。このことは、ブタジエンは、シクロヘキサンから分離され得たことを意味する;それは、24理論段を含んでおり、還流比8で操作された。
第1のスクラブ処理塔からの塔頂生成物は、蒸留塔において処理され、シクロヘキサンからブテン類が分離された;それは、26理論段を含んでおり、還流比10で操作された。
第2のブタジエン分離工程に入るブタジエンの99.3%は、純度99.88重量%を有する生成物として回収された。
精製済みブタジエン流出物は、液−液抽出セクションからの出口から得られ、そのブタジエン含有率は、99.88重量%であった。精製工程の全てにわたるブタジエンの喪失(ブタジエン転化反応器からの流出物に含まれる高純度ブタジエンの流量に対する、精製済みブタジエン流出物に含まれる高純度ブタジエンの流量の比から計算される)は、0.8重量%未満であった。
本発明の工程および再循環の、特に、不純物の蓄積を防止することによる配列は、反応していなかった化合物のほとんど全てが再循環させられ得るだろうことを意味する。それ故に、従来技術に匹敵する、反応器中の通過当たりの低い転化率に拘わらず、全体的な収率(tbutadiene produced/tconverted ethanol)は41%であった。本発明の再循環を行うことは、全体的な収率が、第2の転化工程からの流出物中に存在するアセトアルデヒドの全ての再循環並びに回収および品質向上がない状況と比較して20ポイント超改善され得ることを意味する。それ故に、本方法のための供給原料に含まれるエタノールの99.9%超が品質向上させられる。
図示的かつ非制限な方法で、本発明の方法の配列を示す。 図示的かつ制限しない方法で、反応セクション(2)からの流出物の分離および水素処理工程を示す。 非制限的な方法で、反応セクション(18)からの流出物の分離とブタジエン流出物処理工程の一部を示す。 図示的かつ非制限的な方法でブタジエンのシーブ乾燥処理を示す。 図示的かつ非制限的な方法で、極性溶媒、例えば、DMSOを用いるブタジエンの精製を示す。 図示的かつ非限定な方法で、スクラブ処理/バックスクラブ処理による極性のより低い不純物および褐色油の抽出を示す。 蒸留セクション(71)のための可能な配列を示す。

Claims (15)

  1. 最低80重量%のエタノールを含むエタノール供給原料からブタジエンを製造する方法であって、少なくとも:
    A) エタノールをアセトアルデヒドに転化させる工程であって、少なくとも1つの反応セクションと、分離セクションとを含み、該反応セクションは、少なくとも1つの、工程E1)から得られたエタノールリッチな流出物の部分を供給され、0.1〜1.0MPaの範囲内の圧力および200〜500℃の範囲内の温度で、触媒の存在下に操作され、該分離セクションは、前記反応セクションからの流出物を、気体の形態にある少なくとも1つの水素流出物と液体の形態にあるエタノール/アセトアルデヒド流出物とに分離するためのものである、工程;
    B) ブタジエンに転化させるための工程であって、少なくとも1つの反応セクションと、分離セクションとを含み、該反応セクションは、少なくとも、工程A)から得られた前記エタノール/アセトアルデヒド流出物の部分と、工程C1)から得られたエタノールリッチな液体と、工程E1)から得られたアセトアルデヒドリッチな流出物の部分とを供給され、触媒の存在下に、300〜400℃の範囲内の温度、0.1〜1.0MPaの範囲内の圧力で操作され、供給流量は、前記反応セクションへの入口におけるエタノール/アセトアルデヒドのモル比が1〜5の範囲内になるようにレギュレートされ、該分離セクションは、前記反応セクションからの流出物を、少なくとも1つの気体流出物と液体流出物とに分離するためのものである、工程;
    C1) 水素処理工程であって、少なくとも1つの圧縮セクションと、気−液スクラブ処理セクションとを含み、該圧縮セクションは、工程A)から得られた前記水素流出物を、0.1〜1.0MPaの範囲内の圧力に圧縮し、該スクラブ処理セクションは、15〜−30℃の範囲内の温度で、工程E1)から得られた前記エタノール流出物の部分と工程A)から得られた前記エタノール/アセトアルデヒド流出物の部分とを供給され、25〜60℃の範囲内の温度で、前記圧縮された水素流出物を供給され、少なくとも1つの液体のエタノールリッチな流出物と、精製水素流出物とを生じさせる、工程;
    D1) ブタジエンの抽出のための工程であって、少なくとも1つの圧縮セクションと、気−液スクラブ処理セクションと、蒸留セクションとを含み、該圧縮セクションは、工程B)から得られた前記気体流出物を、0.1〜1.0MPaの範囲内の圧力に圧縮し、該気−液スクラブ処理セクションは、スクラブ処理塔を含み、該スクラブ処理塔は、20〜−20℃の範囲内の温度で、方法のための前記エタノール供給原料および/または工程E1)から得られたエタノール流出物の部分によって構成されるエタノール流を塔頂供給され、工程B)から得られた前記気体流出物を底部供給され、冷却され、該蒸留セクションは、0.1〜1MPaの範囲内の圧力で操作され、少なくとも、前記工程B)から得られた液体流出物と、前記気−液スクラブ処理セクションからの液体流出物とを供給され、前記工程D1)は、気体副生成物の少なくとも1つの流出物と、未精製ブタジエン流出物と、エタノール/アセトアルデヒド/水流出物とを生じさせる、工程;
    D2) 第1のブタジエン精製工程であって、少なくとも1つの気−液スクラブ処理セクションを含み、該気−液スクラブ処理セクションの底部は、工程D1)から得られた未精製ブタジエン流出物を供給され、該気−液スクラブ処理セクションの頭部は、水の流れを供給され、該水の流れは、前記ブタジエン製造方法に対して外部を起源とする水の流れおよび/または工程E1)から得られた水流出物の部分であってよく、前記スクラブ処理セクションは、塔頂の予備精製されたブタジエン流出物と、底部からの使用済み水流出物を生じさせる、工程;
    D3) 続くブタジエン精製工程であって、少なくとも、前記工程D2)から得られた前記予備精製されたブタジエン流出物を供給され、少なくとも1つの精製済みブタジエン流出物を生じさせる、工程;
    E1) 流出物処理工程であって、少なくとも、工程E2)から得られた水/エタノール/アセトアルデヒドラフィネートを供給され、少なくとも1つのエタノールリッチな流出物と、アセトアルデヒドリッチな流出物と、水リッチな流出物とを生じさせる、工程;
    E2) 不純物および褐色油を除去するための工程であって、少なくとも、工程D1)から得られたエタノール/アセトアルデヒド/水流出物と、工程E1)から得られた水リッチな流出物とを供給され、少なくとも1つの水/エタノール/アセトアルデヒドラフィネートと、軽質褐色油流出物と、重質褐色油流出物とを生じさせる、工程;
    F) 工程D1)から得られた気体副生成物の流出物によって供給された水、並びに前記工程E1)から得られた水リッチな流出物の部分によりスクラブ処理するための工程であって、少なくとも1つのアルコール含有水流出物を生じさせる、工程
    を含む、方法。
  2. 最終水素処理工程C2)が、工程C1)の終わりに行われ、前記工程C2)は、少なくとも1つの気−液スクラブ処理セクションを含み、該気−液スクラブ処理セクションは、工程C1)から得られた精製水素流出物と、方法の外側を起源とする高純度水流出物または工程E1)から得られた水リッチな流出物とを供給され、精製水素流出物と使用済み流出物とを生じさせる、請求項1に記載の方法。
  3. 工程D2)から得られた予備精製されたブタジエン流出物は、第2のブタジエン精製工程D2−2)を経た後に、続くブタジエン精製工程D3)に供給され、前記工程D2−2)は、少なくとも1つのスクラブ処理セクションを含み、該スクラブ処理セクションの底部は、工程D2)から得られた前記予備精製されたブタジエン流出物を供給され、該スクラブ処理セクションの頭部は、吸収剤溶液を供給される、請求項1または2に記載の方法。
  4. 前記吸収剤溶液は、pHが10超である水溶液であり、ナトリウムまたはカリウムの水酸化物を加えることによって調節される、請求項3に記載の方法。
  5. 前記吸収剤溶液は、ナトリウムまたはカリウムの亜硫酸水素塩の水溶液であり、そのpHは、5〜8の範囲内である、請求項3に記載の方法。
  6. 前記吸収剤溶液は、ヒドラジン族からの化合物を含有する水溶液である、請求項3に記載の方法。
  7. 工程E2)は、少なくとも1つのスクラブ処理/バックスクラブ処理セクションと、軽質褐色油の蒸留のためのセクションと、重質褐色油の蒸留のためのセクションとを含み、前記スクラブ処理/バックスクラブ処理セクションは、中間点において、工程D1)から得られた前記エタノール/アセトアルデヒド/水流出物を、底部において炭化水素流出物を、塔頂において、工程E1)から得られた水リッチな流出物の部分を供給され、前記軽質褐色油蒸留セクションは、前記スクラブ処理炭化水素抽出物を供給され、蒸留物としての前記軽質褐色油流出物と、炭化水素残渣を生じさせ、前記重質油蒸留セクションは、前記炭化水素残渣の全流量の5〜30%の範囲内の部分を供給され、炭化水素蒸留物と、残渣としての前記重質褐色油流出物を生じさせ、前記炭化水素蒸留物および前記炭化水素残渣の未精製な部分は、前記スクラブ処理/バックスクラブ処理セクションに供給する炭化水素流出物を構成するように混合される、請求項1〜6のいずれか1つに記載の方法。
  8. 前記工程A)は、前記エタノール供給原料の少なくとも1つの部分も供給される、請求項1〜7のいずれか1つに記載の方法。
  9. 前記工程B)の前記反応セクションは、工程E1)から得られたエタノールリッチな流れも供給される、請求項1〜8のいずれか1つに記載の方法。
  10. 前記工程B)の前記反応セクションは、外部のアセトアルデヒド流も供給される、請求項1〜9のいずれか1つに記載の方法。
  11. 前記工程C1)は、あらゆる他の流れを供給されない、請求項1〜10のいずれか1つに記載の方法。
  12. 工程E1)から得られたエタノールリッチな流出物は、前記工程C1)の前記気−液スクラブ処理セクションに、工程A)から得られた前記エタノール/アセトアルデヒド流出物の温度より低い温度で供給される、請求項1〜11のいずれか1つに記載の方法。
  13. 前記工程D3)は、少なくとも1つの乾燥セクションと、深冷蒸留セクションと、液−液抽出によるブタジエン/ブテン分離のためのセクションとを含む、請求項1〜12のいずれか1つに記載の方法。
  14. 前記工程D3)は、少なくとも1回の蒸留および抽出蒸留を含む、請求項1〜13のいずれか1つに記載の方法。
  15. 前記セクションE1)は、前記エタノール供給原料の部分も供給される、請求項1〜14のいずれか1つに記載の方法。
JP2017515814A 2014-09-19 2015-09-17 低水かつ低エネルギー消費の2反応工程におけるエタノールからのブタジエンおよび水素の製造方法 Active JP6594416B2 (ja)

Applications Claiming Priority (3)

Application Number Priority Date Filing Date Title
FR1458859 2014-09-19
FR1458859A FR3026100B1 (fr) 2014-09-19 2014-09-19 Procede de production de butadiene et d'hydrogene a partir d'ethanol en deux etapes reactionnelles a faible consommation en eau et en energie
PCT/EP2015/071361 WO2016042095A1 (fr) 2014-09-19 2015-09-17 Procede de production de butadiene et d'hydrogene a partir d'ethanol en deux etapes reactionnelles a faible consommation en eau et en energie

Publications (3)

Publication Number Publication Date
JP2017532318A true JP2017532318A (ja) 2017-11-02
JP2017532318A5 JP2017532318A5 (ja) 2018-10-25
JP6594416B2 JP6594416B2 (ja) 2019-10-23

Family

ID=51932466

Family Applications (1)

Application Number Title Priority Date Filing Date
JP2017515814A Active JP6594416B2 (ja) 2014-09-19 2015-09-17 低水かつ低エネルギー消費の2反応工程におけるエタノールからのブタジエンおよび水素の製造方法

Country Status (14)

Country Link
US (1) US10358396B2 (ja)
EP (1) EP3194349B1 (ja)
JP (1) JP6594416B2 (ja)
KR (1) KR102411988B1 (ja)
CN (1) CN106715365B (ja)
BR (1) BR112017004046B1 (ja)
CA (1) CA2960715C (ja)
FR (1) FR3026100B1 (ja)
MY (1) MY182714A (ja)
PL (1) PL3194349T3 (ja)
RU (1) RU2672877C2 (ja)
TW (1) TWI718996B (ja)
UA (1) UA121317C2 (ja)
WO (1) WO2016042095A1 (ja)

Cited By (7)

* Cited by examiner, † Cited by third party
Publication number Priority date Publication date Assignee Title
JPWO2021006252A1 (ja) * 2019-07-05 2021-09-13 積水化学工業株式会社 1,3−ブタジエンの製造方法
JPWO2021006250A1 (ja) * 2019-07-05 2021-09-13 積水化学工業株式会社 1,3−ブタジエンの製造方法
JP2021195304A (ja) * 2020-06-09 2021-12-27 横浜ゴム株式会社 ブタジエンの製造方法およびブタジエンの製造装置
JP2022530069A (ja) * 2019-04-25 2022-06-27 イエフペ エネルジ ヌヴェル エタノールおよびアセトアルデヒドを含んでいる水-アルコール性の供給原料の精製方法
JP2023031584A (ja) * 2021-08-25 2023-03-09 積水化学工業株式会社 1,3-ブタジエンの製造方法及び1,3-ブタジエンの製造装置
JP2023542375A (ja) * 2020-09-25 2023-10-06 イエフペ エネルジ ヌヴェル 多管式反応器におけるエタノールの脱水素方法
JP2024546685A (ja) * 2021-12-08 2024-12-26 ブリヂストン アメリカズ タイヤ オペレーションズ、 エルエルシー 使用済みタイヤからのブタジエン生成

Families Citing this family (18)

* Cited by examiner, † Cited by third party
Publication number Priority date Publication date Assignee Title
FR3051124B1 (fr) * 2016-05-12 2018-06-01 IFP Energies Nouvelles Utilisation d'un solvant donneur de lewis pour la purification d'une charge comprenant de l'ethanol, de l'acetaldehyde, et des impuretes
FR3053331B1 (fr) * 2016-06-29 2018-08-03 IFP Energies Nouvelles Procede de production de butadiene a partir d'ethanol integre avec distillation extractive
FR3053332B1 (fr) * 2016-06-29 2018-08-03 IFP Energies Nouvelles Procede de production de butadiene a partir d'ethanol comprenant une purification d'un effluent riche en butadiene par distillation extractive
FR3057467B1 (fr) 2016-10-17 2018-12-07 IFP Energies Nouvelles Procede de purification d'une solution aqueuse comprenant du diethylacetal
FR3058720B1 (fr) 2016-11-17 2018-12-07 IFP Energies Nouvelles Hydrogenation des effluents liquides d'une unite de production de butadiene a partir d'ethanol
FR3060558B1 (fr) 2016-12-21 2019-05-24 IFP Energies Nouvelles Procede de production de butadiene comprenant des etapes de separation ameliorees
FR3060559A1 (fr) 2016-12-21 2018-06-22 IFP Energies Nouvelles Procede de traitement d'une solution aqueuse comprenant de l'ethanol utilisant une colonne a cloison
JP7160604B2 (ja) * 2017-08-30 2022-10-25 積水化学工業株式会社 1,3-ブタジエン及びアセトアルデヒドジエチルアセタールの製造方法
FR3077994B1 (fr) 2018-02-22 2020-02-28 IFP Energies Nouvelles Separation selective des impuretes presentes dans une coupe hydroalcoolique par recyclage dans une colonne d'extraction liquide-liquide
FR3081726B1 (fr) * 2018-06-01 2020-05-29 IFP Energies Nouvelles Methode d'extraction partielle de butanol d'une solution aqueuse comprenant de l'ethanol et du butanol
FR3086548B1 (fr) 2018-09-28 2020-10-30 Ifp Energies Now Procede de purification d'une charge hydroalcoolique comprenant de l'ethanol, de l'acetaldehyde et des impuretes
FR3090631B1 (fr) 2018-12-21 2020-12-25 Ifp Energies Now Procédé de production de butadiène à partir d’éthanol avec régénération in situ du catalyseur de la deuxième étape réactionnelle
FR3090632B1 (fr) 2018-12-21 2020-12-25 Ifp Energies Now Procédé de production de butadiène à partir d’éthanol avec régénération in situ optimisée du catalyseur de la deuxième étape réactionnelle
US12404222B2 (en) 2020-02-06 2025-09-02 Sabic Global Technologies B.V. Systems and methods for enhancing the extractive section operability and modifying solvent heat recovery cycle in the separation of C4 mixtures
WO2022271796A2 (en) * 2021-06-22 2022-12-29 Battelle Memorial Institute Systems and methods for preparing butenes
FR3131306A1 (fr) 2021-12-23 2023-06-30 IFP Energies Nouvelles Procédé de deshydrogenation de l’éthanol avec élimination de l’hydrogene et intégration thermique
FR3131307A1 (fr) 2021-12-23 2023-06-30 IFP Energies Nouvelles Procédé de deshydrogenation de l’éthanol en presence d’oxygene
FR3143602B1 (fr) 2022-12-20 2024-11-15 Ifp Energies Now Conversion d’une charge hydrocarbonée issue de la biomasse pour produire de l’acide adipique

Citations (10)

* Cited by examiner, † Cited by third party
Publication number Priority date Publication date Assignee Title
US1948777A (en) * 1931-07-15 1934-02-27 Carbide & Carbon Chem Corp Process of separating hydrocarbons
US1977750A (en) * 1931-12-07 1934-10-23 Carbide & Carbon Chem Corp Process for making acetaldehyde and a catalyst therefor
US2249847A (en) * 1938-05-27 1941-07-22 Carbide & Carbon Chem Corp Recovery method for cyclic vapor phase reaction products
US2393381A (en) * 1944-04-27 1946-01-22 Carbide & Carbon Chem Corp Cyclic process for making butadiene
US2395057A (en) * 1944-05-02 1946-02-19 Carbide & Carbon Chem Corp Recovery method in process for making butadiene
US2403742A (en) * 1943-09-09 1946-07-09 Carbide & Carbon Chem Corp Process for making butadiene
US2403741A (en) * 1943-09-09 1946-07-09 Carbide & Carbon Chem Corp Process for making butadiene
US2404743A (en) * 1938-06-10 1946-07-23 Prause Robert Device for adjusting the pitch of air propellers
US2409250A (en) * 1944-11-07 1946-10-15 Carbide & Carbon Chem Corp Separation of butadiene
US2439587A (en) * 1945-05-17 1948-04-13 Koppers Co Inc Manufacture of dienes

Family Cites Families (6)

* Cited by examiner, † Cited by third party
Publication number Priority date Publication date Assignee Title
US2403743A (en) * 1944-03-16 1946-07-09 Carbide & Carbon Chem Corp Cyclic butadiene process
KR101152768B1 (ko) * 2010-04-22 2012-06-18 금호석유화학 주식회사 에탄올로부터 1,3-부타디엔 제조를 위한 나노 실리카계 촉매 및 이를 이용한 1,3-부타디엔의 제조방법
RU2440962C1 (ru) * 2010-07-29 2012-01-27 Общество с ограниченной ответственностью "УНИСИТ" (ООО "УНИСИТ") Одностадийный способ получения бутадиена
JP2013121939A (ja) * 2011-12-12 2013-06-20 Ichikawa Office Inc ブタジエンの製造方法
CN103172504B (zh) * 2011-12-26 2014-10-08 南京工业大学 2,7-二甲基-2,4,6-辛三烯-1,8-二醛的合成方法
RU2503650C1 (ru) * 2012-11-16 2014-01-10 Открытое акционерное общество Научно-исследовательский институт "Ярсинтез" (ОАО НИИ "Ярсинтез") Способ получения бутадиена превращением этанола (варианты)

Patent Citations (10)

* Cited by examiner, † Cited by third party
Publication number Priority date Publication date Assignee Title
US1948777A (en) * 1931-07-15 1934-02-27 Carbide & Carbon Chem Corp Process of separating hydrocarbons
US1977750A (en) * 1931-12-07 1934-10-23 Carbide & Carbon Chem Corp Process for making acetaldehyde and a catalyst therefor
US2249847A (en) * 1938-05-27 1941-07-22 Carbide & Carbon Chem Corp Recovery method for cyclic vapor phase reaction products
US2404743A (en) * 1938-06-10 1946-07-23 Prause Robert Device for adjusting the pitch of air propellers
US2403742A (en) * 1943-09-09 1946-07-09 Carbide & Carbon Chem Corp Process for making butadiene
US2403741A (en) * 1943-09-09 1946-07-09 Carbide & Carbon Chem Corp Process for making butadiene
US2393381A (en) * 1944-04-27 1946-01-22 Carbide & Carbon Chem Corp Cyclic process for making butadiene
US2395057A (en) * 1944-05-02 1946-02-19 Carbide & Carbon Chem Corp Recovery method in process for making butadiene
US2409250A (en) * 1944-11-07 1946-10-15 Carbide & Carbon Chem Corp Separation of butadiene
US2439587A (en) * 1945-05-17 1948-04-13 Koppers Co Inc Manufacture of dienes

Cited By (13)

* Cited by examiner, † Cited by third party
Publication number Priority date Publication date Assignee Title
JP7595026B2 (ja) 2019-04-25 2024-12-05 イエフペ エネルジ ヌヴェル エタノールおよびアセトアルデヒドを含んでいる水-アルコール性の供給原料の精製方法
JP2022530069A (ja) * 2019-04-25 2022-06-27 イエフペ エネルジ ヌヴェル エタノールおよびアセトアルデヒドを含んでいる水-アルコール性の供給原料の精製方法
JPWO2021006250A1 (ja) * 2019-07-05 2021-09-13 積水化学工業株式会社 1,3−ブタジエンの製造方法
US11472753B2 (en) 2019-07-05 2022-10-18 Sekisui Chemical Co., Ltd. Method for producing 1,3-butadiene
US11479518B2 (en) 2019-07-05 2022-10-25 Sekisui Chemical Co., Ltd. Method for producing 1,3-butadiene
JPWO2021006252A1 (ja) * 2019-07-05 2021-09-13 積水化学工業株式会社 1,3−ブタジエンの製造方法
JP2021195304A (ja) * 2020-06-09 2021-12-27 横浜ゴム株式会社 ブタジエンの製造方法およびブタジエンの製造装置
JP7546245B2 (ja) 2020-06-09 2024-09-06 横浜ゴム株式会社 ブタジエンの製造方法およびブタジエンの製造装置
JP2023542375A (ja) * 2020-09-25 2023-10-06 イエフペ エネルジ ヌヴェル 多管式反応器におけるエタノールの脱水素方法
JP7781149B2 (ja) 2020-09-25 2025-12-05 イエフペ エネルジ ヌヴェル 多管式反応器におけるエタノールの脱水素方法
JP2023031584A (ja) * 2021-08-25 2023-03-09 積水化学工業株式会社 1,3-ブタジエンの製造方法及び1,3-ブタジエンの製造装置
JP2024546685A (ja) * 2021-12-08 2024-12-26 ブリヂストン アメリカズ タイヤ オペレーションズ、 エルエルシー 使用済みタイヤからのブタジエン生成
JP7828455B2 (ja) 2021-12-08 2026-03-11 ブリヂストン アメリカズ タイヤ オペレーションズ、 エルエルシー 使用済みタイヤからのブタジエン生成

Also Published As

Publication number Publication date
BR112017004046B1 (pt) 2020-12-01
EP3194349B1 (fr) 2018-11-07
TW201630853A (zh) 2016-09-01
US10358396B2 (en) 2019-07-23
CA2960715A1 (fr) 2016-03-24
TWI718996B (zh) 2021-02-21
KR102411988B1 (ko) 2022-06-21
CN106715365A (zh) 2017-05-24
RU2017113365A3 (ja) 2018-10-19
BR112017004046A2 (pt) 2017-12-05
WO2016042095A1 (fr) 2016-03-24
EP3194349A1 (fr) 2017-07-26
PL3194349T4 (pl) 2019-07-31
PL3194349T3 (pl) 2019-07-31
UA121317C2 (uk) 2020-05-12
JP6594416B2 (ja) 2019-10-23
CA2960715C (fr) 2023-08-15
FR3026100A1 (fr) 2016-03-25
RU2672877C2 (ru) 2018-11-20
MY182714A (en) 2021-02-03
CN106715365B (zh) 2020-03-17
US20170291859A1 (en) 2017-10-12
RU2017113365A (ru) 2018-10-19
KR20170071499A (ko) 2017-06-23
FR3026100B1 (fr) 2016-12-09

Similar Documents

Publication Publication Date Title
JP6594416B2 (ja) 低水かつ低エネルギー消費の2反応工程におけるエタノールからのブタジエンおよび水素の製造方法
CN107074676B (zh) 由乙醇在一个低水和低能耗反应步骤中制备丁二烯的方法
CN101568614B (zh) 利用产物水的含氧化合物到烯烃的加工方法
US20130172654A1 (en) Process for removing oxygenated contaminants from an hydrocarbon stream
KR20110089320A (ko) MTO (Methanol To Olefins) 공정용 흡수제 탈메탄화기
US20140350319A1 (en) Process for removing oxygenated contaminants from an hydrocarbonstream
CN109641816B (zh) 包括通过萃取蒸馏纯化包含丁二烯的流出物的由乙醇生产丁二烯的方法
CN109641815B (zh) 集成了萃取蒸馏的由乙醇生产丁二烯的方法
JP2025529069A (ja) エタノールからジェット燃料へのプロセスにおける蒸気統合
JPH0212453B2 (ja)
EP3512823A1 (en) Ethylene recovery and purification

Legal Events

Date Code Title Description
A521 Request for written amendment filed

Free format text: JAPANESE INTERMEDIATE CODE: A523

Effective date: 20180913

A621 Written request for application examination

Free format text: JAPANESE INTERMEDIATE CODE: A621

Effective date: 20180913

A977 Report on retrieval

Free format text: JAPANESE INTERMEDIATE CODE: A971007

Effective date: 20190808

TRDD Decision of grant or rejection written
A01 Written decision to grant a patent or to grant a registration (utility model)

Free format text: JAPANESE INTERMEDIATE CODE: A01

Effective date: 20190827

A61 First payment of annual fees (during grant procedure)

Free format text: JAPANESE INTERMEDIATE CODE: A61

Effective date: 20190924

R150 Certificate of patent or registration of utility model

Ref document number: 6594416

Country of ref document: JP

Free format text: JAPANESE INTERMEDIATE CODE: R150

R250 Receipt of annual fees

Free format text: JAPANESE INTERMEDIATE CODE: R250

R250 Receipt of annual fees

Free format text: JAPANESE INTERMEDIATE CODE: R250

R250 Receipt of annual fees

Free format text: JAPANESE INTERMEDIATE CODE: R250

R250 Receipt of annual fees

Free format text: JAPANESE INTERMEDIATE CODE: R250