JP2013523902A - 水および溶媒を含まない水素化ニトリルゴムの製造方法 - Google Patents
水および溶媒を含まない水素化ニトリルゴムの製造方法 Download PDFInfo
- Publication number
- JP2013523902A JP2013523902A JP2013500462A JP2013500462A JP2013523902A JP 2013523902 A JP2013523902 A JP 2013523902A JP 2013500462 A JP2013500462 A JP 2013500462A JP 2013500462 A JP2013500462 A JP 2013500462A JP 2013523902 A JP2013523902 A JP 2013523902A
- Authority
- JP
- Japan
- Prior art keywords
- extruder
- fluid
- nitrile rubber
- hydrogenated nitrile
- weight
- Prior art date
- Legal status (The legal status is an assumption and is not a legal conclusion. Google has not performed a legal analysis and makes no representation as to the accuracy of the status listed.)
- Granted
Links
- 229920000459 Nitrile rubber Polymers 0.000 title claims abstract description 124
- XLYOFNOQVPJJNP-UHFFFAOYSA-N water Substances O XLYOFNOQVPJJNP-UHFFFAOYSA-N 0.000 title claims abstract description 47
- 238000004519 manufacturing process Methods 0.000 title claims abstract description 12
- 239000002904 solvent Substances 0.000 title abstract description 33
- 229920000642 polymer Polymers 0.000 claims abstract description 32
- 150000001993 dienes Chemical class 0.000 claims abstract description 24
- 150000002825 nitriles Chemical class 0.000 claims abstract description 23
- 239000000178 monomer Substances 0.000 claims abstract description 21
- 239000012530 fluid Substances 0.000 claims description 125
- 238000000034 method Methods 0.000 claims description 104
- 238000007872 degassing Methods 0.000 claims description 73
- 150000001875 compounds Chemical class 0.000 claims description 50
- 238000005984 hydrogenation reaction Methods 0.000 claims description 35
- 230000008569 process Effects 0.000 claims description 30
- CSCPPACGZOOCGX-UHFFFAOYSA-N Acetone Chemical compound CC(C)=O CSCPPACGZOOCGX-UHFFFAOYSA-N 0.000 claims description 25
- 238000001816 cooling Methods 0.000 claims description 25
- 238000009825 accumulation Methods 0.000 claims description 22
- ZWEHNKRNPOVVGH-UHFFFAOYSA-N 2-Butanone Chemical compound CCC(C)=O ZWEHNKRNPOVVGH-UHFFFAOYSA-N 0.000 claims description 21
- 238000005649 metathesis reaction Methods 0.000 claims description 19
- 239000003960 organic solvent Substances 0.000 claims description 18
- 239000003795 chemical substances by application Substances 0.000 claims description 17
- 238000003303 reheating Methods 0.000 claims description 15
- WYURNTSHIVDZCO-UHFFFAOYSA-N Tetrahydrofuran Chemical compound C1CCOC1 WYURNTSHIVDZCO-UHFFFAOYSA-N 0.000 claims description 14
- 238000004898 kneading Methods 0.000 claims description 13
- KAKZBPTYRLMSJV-UHFFFAOYSA-N Butadiene Chemical compound C=CC=C KAKZBPTYRLMSJV-UHFFFAOYSA-N 0.000 claims description 12
- OKKJLVBELUTLKV-UHFFFAOYSA-N Methanol Chemical compound OC OKKJLVBELUTLKV-UHFFFAOYSA-N 0.000 claims description 12
- 239000003039 volatile agent Substances 0.000 claims description 11
- 238000004891 communication Methods 0.000 claims description 10
- 238000011144 upstream manufacturing Methods 0.000 claims description 10
- VNWKTOKETHGBQD-UHFFFAOYSA-N methane Chemical compound C VNWKTOKETHGBQD-UHFFFAOYSA-N 0.000 claims description 8
- VLKZOEOYAKHREP-UHFFFAOYSA-N n-Hexane Chemical compound CCCCCC VLKZOEOYAKHREP-UHFFFAOYSA-N 0.000 claims description 8
- 230000001105 regulatory effect Effects 0.000 claims description 8
- 239000000654 additive Substances 0.000 claims description 7
- 238000010438 heat treatment Methods 0.000 claims description 7
- YLQBMQCUIZJEEH-UHFFFAOYSA-N tetrahydrofuran Natural products C=1C=COC=1 YLQBMQCUIZJEEH-UHFFFAOYSA-N 0.000 claims description 7
- RTZKZFJDLAIYFH-UHFFFAOYSA-N Diethyl ether Chemical compound CCOCC RTZKZFJDLAIYFH-UHFFFAOYSA-N 0.000 claims description 6
- LFQSCWFLJHTTHZ-UHFFFAOYSA-N Ethanol Chemical compound CCO LFQSCWFLJHTTHZ-UHFFFAOYSA-N 0.000 claims description 6
- VQTUBCCKSQIDNK-UHFFFAOYSA-N Isobutene Chemical compound CC(C)=C VQTUBCCKSQIDNK-UHFFFAOYSA-N 0.000 claims description 6
- 239000000203 mixture Substances 0.000 claims description 6
- OFBQJSOFQDEBGM-UHFFFAOYSA-N n-pentane Natural products CCCCC OFBQJSOFQDEBGM-UHFFFAOYSA-N 0.000 claims description 6
- 230000002441 reversible effect Effects 0.000 claims description 6
- 238000003860 storage Methods 0.000 claims description 6
- 239000000126 substance Substances 0.000 claims description 5
- IJGRMHOSHXDMSA-UHFFFAOYSA-N Atomic nitrogen Chemical compound N#N IJGRMHOSHXDMSA-UHFFFAOYSA-N 0.000 claims description 4
- CURLTUGMZLYLDI-UHFFFAOYSA-N Carbon dioxide Chemical compound O=C=O CURLTUGMZLYLDI-UHFFFAOYSA-N 0.000 claims description 4
- VGGSQFUCUMXWEO-UHFFFAOYSA-N Ethene Chemical compound C=C VGGSQFUCUMXWEO-UHFFFAOYSA-N 0.000 claims description 4
- 239000005977 Ethylene Substances 0.000 claims description 4
- ATUOYWHBWRKTHZ-UHFFFAOYSA-N Propane Chemical compound CCC ATUOYWHBWRKTHZ-UHFFFAOYSA-N 0.000 claims description 4
- QQONPFPTGQHPMA-UHFFFAOYSA-N Propene Chemical compound CC=C QQONPFPTGQHPMA-UHFFFAOYSA-N 0.000 claims description 4
- 230000003197 catalytic effect Effects 0.000 claims description 4
- NNPPMTNAJDCUHE-UHFFFAOYSA-N isobutane Chemical compound CC(C)C NNPPMTNAJDCUHE-UHFFFAOYSA-N 0.000 claims description 4
- 239000007788 liquid Substances 0.000 claims description 4
- 238000005453 pelletization Methods 0.000 claims description 4
- 238000012545 processing Methods 0.000 claims description 4
- 239000002826 coolant Substances 0.000 claims description 3
- 238000006073 displacement reaction Methods 0.000 claims description 3
- 230000000379 polymerizing effect Effects 0.000 claims description 3
- 239000007921 spray Substances 0.000 claims description 3
- UGFAIRIUMAVXCW-UHFFFAOYSA-N Carbon monoxide Chemical compound [O+]#[C-] UGFAIRIUMAVXCW-UHFFFAOYSA-N 0.000 claims description 2
- XDTMQSROBMDMFD-UHFFFAOYSA-N Cyclohexane Chemical compound C1CCCCC1 XDTMQSROBMDMFD-UHFFFAOYSA-N 0.000 claims description 2
- OTMSDBZUPAUEDD-UHFFFAOYSA-N Ethane Chemical compound CC OTMSDBZUPAUEDD-UHFFFAOYSA-N 0.000 claims description 2
- 230000000996 additive effect Effects 0.000 claims description 2
- 239000001273 butane Substances 0.000 claims description 2
- 229910002092 carbon dioxide Inorganic materials 0.000 claims description 2
- 239000001569 carbon dioxide Substances 0.000 claims description 2
- 229910002091 carbon monoxide Inorganic materials 0.000 claims description 2
- 239000001282 iso-butane Substances 0.000 claims description 2
- 239000012528 membrane Substances 0.000 claims description 2
- IJDNQMDRQITEOD-UHFFFAOYSA-N n-butane Chemical compound CCCC IJDNQMDRQITEOD-UHFFFAOYSA-N 0.000 claims description 2
- 239000003345 natural gas Substances 0.000 claims description 2
- 229910052757 nitrogen Inorganic materials 0.000 claims description 2
- 229910052756 noble gas Inorganic materials 0.000 claims description 2
- 239000001294 propane Substances 0.000 claims description 2
- 229920006168 hydrated nitrile rubber Polymers 0.000 description 39
- 239000000047 product Substances 0.000 description 37
- 239000003054 catalyst Substances 0.000 description 29
- -1 polyethylene Polymers 0.000 description 23
- 229920001971 elastomer Polymers 0.000 description 19
- 150000002148 esters Chemical class 0.000 description 18
- 239000005060 rubber Substances 0.000 description 18
- UHOVQNZJYSORNB-UHFFFAOYSA-N Benzene Chemical compound C1=CC=CC=C1 UHOVQNZJYSORNB-UHFFFAOYSA-N 0.000 description 15
- YMWUJEATGCHHMB-UHFFFAOYSA-N Dichloromethane Chemical compound ClCCl YMWUJEATGCHHMB-UHFFFAOYSA-N 0.000 description 15
- XEKOWRVHYACXOJ-UHFFFAOYSA-N Ethyl acetate Chemical compound CCOC(C)=O XEKOWRVHYACXOJ-UHFFFAOYSA-N 0.000 description 15
- YXFVVABEGXRONW-UHFFFAOYSA-N Toluene Chemical compound CC1=CC=CC=C1 YXFVVABEGXRONW-UHFFFAOYSA-N 0.000 description 15
- 239000012855 volatile organic compound Substances 0.000 description 15
- 239000000243 solution Substances 0.000 description 14
- 230000032258 transport Effects 0.000 description 14
- MVPPADPHJFYWMZ-UHFFFAOYSA-N chlorobenzene Chemical compound ClC1=CC=CC=C1 MVPPADPHJFYWMZ-UHFFFAOYSA-N 0.000 description 12
- 125000000753 cycloalkyl group Chemical group 0.000 description 11
- HEDRZPFGACZZDS-UHFFFAOYSA-N Chloroform Chemical compound ClC(Cl)Cl HEDRZPFGACZZDS-UHFFFAOYSA-N 0.000 description 10
- VZCYOOQTPOCHFL-OWOJBTEDSA-N Fumaric acid Chemical compound OC(=O)\C=C\C(O)=O VZCYOOQTPOCHFL-OWOJBTEDSA-N 0.000 description 10
- 238000001035 drying Methods 0.000 description 10
- 239000007789 gas Substances 0.000 description 10
- 239000000463 material Substances 0.000 description 10
- RFFLAFLAYFXFSW-UHFFFAOYSA-N 1,2-dichlorobenzene Chemical compound ClC1=CC=CC=C1Cl RFFLAFLAYFXFSW-UHFFFAOYSA-N 0.000 description 9
- NIXOWILDQLNWCW-UHFFFAOYSA-M Acrylate Chemical compound [O-]C(=O)C=C NIXOWILDQLNWCW-UHFFFAOYSA-M 0.000 description 9
- 238000006243 chemical reaction Methods 0.000 description 9
- 150000005690 diesters Chemical class 0.000 description 9
- VZCYOOQTPOCHFL-UHFFFAOYSA-N trans-butenedioic acid Natural products OC(=O)C=CC(O)=O VZCYOOQTPOCHFL-UHFFFAOYSA-N 0.000 description 9
- HNEGQIOMVPPMNR-IHWYPQMZSA-N citraconic acid Chemical compound OC(=O)C(/C)=C\C(O)=O HNEGQIOMVPPMNR-IHWYPQMZSA-N 0.000 description 8
- 125000004183 alkoxy alkyl group Chemical group 0.000 description 7
- UBOXGVDOUJQMTN-UHFFFAOYSA-N 1,1,2-trichloroethane Chemical compound ClCC(Cl)Cl UBOXGVDOUJQMTN-UHFFFAOYSA-N 0.000 description 6
- LIKMAJRDDDTEIG-UHFFFAOYSA-N 1-hexene Chemical compound CCCCC=C LIKMAJRDDDTEIG-UHFFFAOYSA-N 0.000 description 6
- NLHHRLWOUZZQLW-UHFFFAOYSA-N Acrylonitrile Chemical compound C=CC#N NLHHRLWOUZZQLW-UHFFFAOYSA-N 0.000 description 6
- 241001441571 Hiodontidae Species 0.000 description 6
- KDLHZDBZIXYQEI-UHFFFAOYSA-N Palladium Chemical compound [Pd] KDLHZDBZIXYQEI-UHFFFAOYSA-N 0.000 description 6
- 239000003570 air Substances 0.000 description 6
- 239000001530 fumaric acid Substances 0.000 description 6
- 125000002768 hydroxyalkyl group Chemical group 0.000 description 6
- 238000005259 measurement Methods 0.000 description 6
- 229910052751 metal Inorganic materials 0.000 description 6
- 239000002184 metal Substances 0.000 description 6
- RIOQSEWOXXDEQQ-UHFFFAOYSA-N triphenylphosphine Chemical compound C1=CC=CC=C1P(C=1C=CC=CC=1)C1=CC=CC=C1 RIOQSEWOXXDEQQ-UHFFFAOYSA-N 0.000 description 6
- RELMFMZEBKVZJC-UHFFFAOYSA-N 1,2,3-trichlorobenzene Chemical compound ClC1=CC=CC(Cl)=C1Cl RELMFMZEBKVZJC-UHFFFAOYSA-N 0.000 description 5
- WSLDOOZREJYCGB-UHFFFAOYSA-N 1,2-Dichloroethane Chemical compound ClCCCl WSLDOOZREJYCGB-UHFFFAOYSA-N 0.000 description 5
- RYHBNJHYFVUHQT-UHFFFAOYSA-N 1,4-Dioxane Chemical compound C1COCCO1 RYHBNJHYFVUHQT-UHFFFAOYSA-N 0.000 description 5
- OCJBOOLMMGQPQU-UHFFFAOYSA-N 1,4-dichlorobenzene Chemical compound ClC1=CC=C(Cl)C=C1 OCJBOOLMMGQPQU-UHFFFAOYSA-N 0.000 description 5
- JAHNSTQSQJOJLO-UHFFFAOYSA-N 2-(3-fluorophenyl)-1h-imidazole Chemical compound FC1=CC=CC(C=2NC=CN=2)=C1 JAHNSTQSQJOJLO-UHFFFAOYSA-N 0.000 description 5
- CTQNGGLPUBDAKN-UHFFFAOYSA-N O-Xylene Chemical compound CC1=CC=CC=C1C CTQNGGLPUBDAKN-UHFFFAOYSA-N 0.000 description 5
- DHXVGJBLRPWPCS-UHFFFAOYSA-N Tetrahydropyran Chemical compound C1CCOCC1 DHXVGJBLRPWPCS-UHFFFAOYSA-N 0.000 description 5
- 125000005907 alkyl ester group Chemical group 0.000 description 5
- 150000007860 aryl ester derivatives Chemical class 0.000 description 5
- 125000004432 carbon atom Chemical group C* 0.000 description 5
- 229940018560 citraconate Drugs 0.000 description 5
- 229940018557 citraconic acid Drugs 0.000 description 5
- 238000000354 decomposition reaction Methods 0.000 description 5
- 229940117389 dichlorobenzene Drugs 0.000 description 5
- LVHBHZANLOWSRM-UHFFFAOYSA-N methylenebutanedioic acid Natural products OC(=O)CC(=C)C(O)=O LVHBHZANLOWSRM-UHFFFAOYSA-N 0.000 description 5
- 229910052703 rhodium Inorganic materials 0.000 description 5
- 239000010948 rhodium Substances 0.000 description 5
- MHOVAHRLVXNVSD-UHFFFAOYSA-N rhodium atom Chemical compound [Rh] MHOVAHRLVXNVSD-UHFFFAOYSA-N 0.000 description 5
- 239000008096 xylene Substances 0.000 description 5
- IAZDPXIOMUYVGZ-UHFFFAOYSA-N Dimethylsulphoxide Chemical compound CS(C)=O IAZDPXIOMUYVGZ-UHFFFAOYSA-N 0.000 description 4
- RRHGJUQNOFWUDK-UHFFFAOYSA-N Isoprene Chemical compound CC(=C)C=C RRHGJUQNOFWUDK-UHFFFAOYSA-N 0.000 description 4
- OFOBLEOULBTSOW-UHFFFAOYSA-N Propanedioic acid Natural products OC(=O)CC(O)=O OFOBLEOULBTSOW-UHFFFAOYSA-N 0.000 description 4
- KJTLSVCANCCWHF-UHFFFAOYSA-N Ruthenium Chemical compound [Ru] KJTLSVCANCCWHF-UHFFFAOYSA-N 0.000 description 4
- VYPSYNLAJGMNEJ-UHFFFAOYSA-N Silicium dioxide Chemical compound O=[Si]=O VYPSYNLAJGMNEJ-UHFFFAOYSA-N 0.000 description 4
- PPBRXRYQALVLMV-UHFFFAOYSA-N Styrene Chemical compound C=CC1=CC=CC=C1 PPBRXRYQALVLMV-UHFFFAOYSA-N 0.000 description 4
- 238000009835 boiling Methods 0.000 description 4
- 238000000576 coating method Methods 0.000 description 4
- 150000001991 dicarboxylic acids Chemical class 0.000 description 4
- 238000005265 energy consumption Methods 0.000 description 4
- 238000001125 extrusion Methods 0.000 description 4
- 239000001257 hydrogen Substances 0.000 description 4
- 229910052739 hydrogen Inorganic materials 0.000 description 4
- VZCYOOQTPOCHFL-UPHRSURJSA-N maleic acid Chemical compound OC(=O)\C=C/C(O)=O VZCYOOQTPOCHFL-UPHRSURJSA-N 0.000 description 4
- 239000011976 maleic acid Substances 0.000 description 4
- 150000002763 monocarboxylic acids Chemical class 0.000 description 4
- BASFCYQUMIYNBI-UHFFFAOYSA-N platinum Chemical compound [Pt] BASFCYQUMIYNBI-UHFFFAOYSA-N 0.000 description 4
- 238000011084 recovery Methods 0.000 description 4
- 229910052707 ruthenium Inorganic materials 0.000 description 4
- 238000000926 separation method Methods 0.000 description 4
- 239000007787 solid Substances 0.000 description 4
- SMZOUWXMTYCWNB-UHFFFAOYSA-N 2-(2-methoxy-5-methylphenyl)ethanamine Chemical compound COC1=CC=C(C)C=C1CCN SMZOUWXMTYCWNB-UHFFFAOYSA-N 0.000 description 3
- OKTJSMMVPCPJKN-UHFFFAOYSA-N Carbon Chemical compound [C] OKTJSMMVPCPJKN-UHFFFAOYSA-N 0.000 description 3
- UFHFLCQGNIYNRP-UHFFFAOYSA-N Hydrogen Chemical compound [H][H] UFHFLCQGNIYNRP-UHFFFAOYSA-N 0.000 description 3
- WMFOQBRAJBCJND-UHFFFAOYSA-M Lithium hydroxide Chemical compound [Li+].[OH-] WMFOQBRAJBCJND-UHFFFAOYSA-M 0.000 description 3
- CERQOIWHTDAKMF-UHFFFAOYSA-N Methacrylic acid Chemical compound CC(=C)C(O)=O CERQOIWHTDAKMF-UHFFFAOYSA-N 0.000 description 3
- KWYUFKZDYYNOTN-UHFFFAOYSA-M Potassium hydroxide Chemical compound [OH-].[K+] KWYUFKZDYYNOTN-UHFFFAOYSA-M 0.000 description 3
- HEMHJVSKTPXQMS-UHFFFAOYSA-M Sodium hydroxide Chemical compound [OH-].[Na+] HEMHJVSKTPXQMS-UHFFFAOYSA-M 0.000 description 3
- 239000002253 acid Substances 0.000 description 3
- 150000001252 acrylic acid derivatives Chemical class 0.000 description 3
- 150000001336 alkenes Chemical class 0.000 description 3
- 125000005119 alkyl cycloalkyl group Chemical group 0.000 description 3
- 239000003963 antioxidant agent Substances 0.000 description 3
- 125000003118 aryl group Chemical group 0.000 description 3
- 230000008901 benefit Effects 0.000 description 3
- CJZGTCYPCWQAJB-UHFFFAOYSA-L calcium stearate Chemical class [Ca+2].CCCCCCCCCCCCCCCCCC([O-])=O.CCCCCCCCCCCCCCCCCC([O-])=O CJZGTCYPCWQAJB-UHFFFAOYSA-L 0.000 description 3
- 229910052799 carbon Inorganic materials 0.000 description 3
- 239000004568 cement Substances 0.000 description 3
- 239000011248 coating agent Substances 0.000 description 3
- 238000007334 copolymerization reaction Methods 0.000 description 3
- 238000005686 cross metathesis reaction Methods 0.000 description 3
- 125000004966 cyanoalkyl group Chemical group 0.000 description 3
- DMBHHRLKUKUOEG-UHFFFAOYSA-N diphenylamine Chemical class C=1C=CC=CC=1NC1=CC=CC=C1 DMBHHRLKUKUOEG-UHFFFAOYSA-N 0.000 description 3
- 238000001704 evaporation Methods 0.000 description 3
- 230000008020 evaporation Effects 0.000 description 3
- 238000005227 gel permeation chromatography Methods 0.000 description 3
- 239000004816 latex Substances 0.000 description 3
- 229920000126 latex Polymers 0.000 description 3
- 150000002734 metacrylic acid derivatives Chemical class 0.000 description 3
- 239000003921 oil Substances 0.000 description 3
- 235000019198 oils Nutrition 0.000 description 3
- 229910052763 palladium Inorganic materials 0.000 description 3
- 238000006116 polymerization reaction Methods 0.000 description 3
- 230000005855 radiation Effects 0.000 description 3
- 230000002829 reductive effect Effects 0.000 description 3
- 229920003051 synthetic elastomer Polymers 0.000 description 3
- 239000005061 synthetic rubber Substances 0.000 description 3
- 238000012546 transfer Methods 0.000 description 3
- QKUGKZFASYQCGO-SREVYHEPSA-N (z)-4-oxo-4-phenylmethoxybut-2-enoic acid Chemical compound OC(=O)\C=C/C(=O)OCC1=CC=CC=C1 QKUGKZFASYQCGO-SREVYHEPSA-N 0.000 description 2
- UOCLXMDMGBRAIB-UHFFFAOYSA-N 1,1,1-trichloroethane Chemical compound CC(Cl)(Cl)Cl UOCLXMDMGBRAIB-UHFFFAOYSA-N 0.000 description 2
- ZNRLMGFXSPUZNR-UHFFFAOYSA-N 2,2,4-trimethyl-1h-quinoline Chemical compound C1=CC=C2C(C)=CC(C)(C)NC2=C1 ZNRLMGFXSPUZNR-UHFFFAOYSA-N 0.000 description 2
- SDJHPPZKZZWAKF-UHFFFAOYSA-N 2,3-dimethylbuta-1,3-diene Chemical compound CC(=C)C(C)=C SDJHPPZKZZWAKF-UHFFFAOYSA-N 0.000 description 2
- NIXOWILDQLNWCW-UHFFFAOYSA-N 2-Propenoic acid Natural products OC(=O)C=C NIXOWILDQLNWCW-UHFFFAOYSA-N 0.000 description 2
- XNMQEEKYCVKGBD-UHFFFAOYSA-N 2-butyne Chemical compound CC#CC XNMQEEKYCVKGBD-UHFFFAOYSA-N 0.000 description 2
- AYKYXWQEBUNJCN-UHFFFAOYSA-N 3-methylfuran-2,5-dione Chemical compound CC1=CC(=O)OC1=O AYKYXWQEBUNJCN-UHFFFAOYSA-N 0.000 description 2
- OFNISBHGPNMTMS-UHFFFAOYSA-N 3-methylideneoxolane-2,5-dione Chemical compound C=C1CC(=O)OC1=O OFNISBHGPNMTMS-UHFFFAOYSA-N 0.000 description 2
- QGZKDVFQNNGYKY-UHFFFAOYSA-N Ammonia Chemical compound N QGZKDVFQNNGYKY-UHFFFAOYSA-N 0.000 description 2
- SOGAXMICEFXMKE-UHFFFAOYSA-N Butylmethacrylate Chemical compound CCCCOC(=O)C(C)=C SOGAXMICEFXMKE-UHFFFAOYSA-N 0.000 description 2
- VTYYLEPIZMXCLO-UHFFFAOYSA-L Calcium carbonate Chemical compound [Ca+2].[O-]C([O-])=O VTYYLEPIZMXCLO-UHFFFAOYSA-L 0.000 description 2
- RYGMFSIKBFXOCR-UHFFFAOYSA-N Copper Chemical compound [Cu] RYGMFSIKBFXOCR-UHFFFAOYSA-N 0.000 description 2
- 241000196324 Embryophyta Species 0.000 description 2
- ZRALSGWEFCBTJO-UHFFFAOYSA-N Guanidine Chemical compound NC(N)=N ZRALSGWEFCBTJO-UHFFFAOYSA-N 0.000 description 2
- VEXZGXHMUGYJMC-UHFFFAOYSA-N Hydrochloric acid Chemical compound Cl VEXZGXHMUGYJMC-UHFFFAOYSA-N 0.000 description 2
- BAPJBEWLBFYGME-UHFFFAOYSA-N Methyl acrylate Chemical compound COC(=O)C=C BAPJBEWLBFYGME-UHFFFAOYSA-N 0.000 description 2
- PXHVJJICTQNCMI-UHFFFAOYSA-N Nickel Chemical compound [Ni] PXHVJJICTQNCMI-UHFFFAOYSA-N 0.000 description 2
- OAICVXFJPJFONN-UHFFFAOYSA-N Phosphorus Chemical group [P] OAICVXFJPJFONN-UHFFFAOYSA-N 0.000 description 2
- 239000004698 Polyethylene Substances 0.000 description 2
- 229910021604 Rhodium(III) chloride Inorganic materials 0.000 description 2
- 229910000831 Steel Inorganic materials 0.000 description 2
- NINIDFKCEFEMDL-UHFFFAOYSA-N Sulfur Chemical group [S] NINIDFKCEFEMDL-UHFFFAOYSA-N 0.000 description 2
- 239000007983 Tris buffer Substances 0.000 description 2
- XSQUKJJJFZCRTK-UHFFFAOYSA-N Urea Chemical compound NC(N)=O XSQUKJJJFZCRTK-UHFFFAOYSA-N 0.000 description 2
- LYEZAEXHLSEXON-UHFFFAOYSA-N [RhH3].C1(=CC=CC=C1)P(C1=CC=CC=C1)C1=CC=CC=C1.C1(=CC=CC=C1)P(C1=CC=CC=C1)C1=CC=CC=C1.C1(=CC=CC=C1)P(C1=CC=CC=C1)C1=CC=CC=C1.C1(=CC=CC=C1)P(C1=CC=CC=C1)C1=CC=CC=C1 Chemical compound [RhH3].C1(=CC=CC=C1)P(C1=CC=CC=C1)C1=CC=CC=C1.C1(=CC=CC=C1)P(C1=CC=CC=C1)C1=CC=CC=C1.C1(=CC=CC=C1)P(C1=CC=CC=C1)C1=CC=CC=C1.C1(=CC=CC=C1)P(C1=CC=CC=C1)C1=CC=CC=C1 LYEZAEXHLSEXON-UHFFFAOYSA-N 0.000 description 2
- 230000002411 adverse Effects 0.000 description 2
- 150000001408 amides Chemical class 0.000 description 2
- 239000007864 aqueous solution Substances 0.000 description 2
- TZCXTZWJZNENPQ-UHFFFAOYSA-L barium sulfate Chemical compound [Ba+2].[O-]S([O-])(=O)=O TZCXTZWJZNENPQ-UHFFFAOYSA-L 0.000 description 2
- 230000015572 biosynthetic process Effects 0.000 description 2
- 239000008116 calcium stearate Substances 0.000 description 2
- 235000013539 calcium stearate Nutrition 0.000 description 2
- 238000004364 calculation method Methods 0.000 description 2
- 239000000701 coagulant Substances 0.000 description 2
- 238000005345 coagulation Methods 0.000 description 2
- 230000015271 coagulation Effects 0.000 description 2
- 229910017052 cobalt Inorganic materials 0.000 description 2
- 239000010941 cobalt Substances 0.000 description 2
- GUTLYIVDDKVIGB-UHFFFAOYSA-N cobalt atom Chemical compound [Co] GUTLYIVDDKVIGB-UHFFFAOYSA-N 0.000 description 2
- 229920001577 copolymer Polymers 0.000 description 2
- 229910052802 copper Inorganic materials 0.000 description 2
- 239000010949 copper Substances 0.000 description 2
- 238000005520 cutting process Methods 0.000 description 2
- 150000001990 dicarboxylic acid derivatives Chemical class 0.000 description 2
- 238000004821 distillation Methods 0.000 description 2
- 238000009826 distribution Methods 0.000 description 2
- 238000002036 drum drying Methods 0.000 description 2
- 238000007720 emulsion polymerization reaction Methods 0.000 description 2
- 238000005516 engineering process Methods 0.000 description 2
- 229920000840 ethylene tetrafluoroethylene copolymer Polymers 0.000 description 2
- XLYMOEINVGRTEX-UHFFFAOYSA-N fumaric acid monoethyl ester Natural products CCOC(=O)C=CC(O)=O XLYMOEINVGRTEX-UHFFFAOYSA-N 0.000 description 2
- NKHAVTQWNUWKEO-UHFFFAOYSA-N fumaric acid monomethyl ester Natural products COC(=O)C=CC(O)=O NKHAVTQWNUWKEO-UHFFFAOYSA-N 0.000 description 2
- 238000004817 gas chromatography Methods 0.000 description 2
- 239000002638 heterogeneous catalyst Substances 0.000 description 2
- 238000009904 heterogeneous catalytic hydrogenation reaction Methods 0.000 description 2
- 239000002815 homogeneous catalyst Substances 0.000 description 2
- 238000009905 homogeneous catalytic hydrogenation reaction Methods 0.000 description 2
- 150000007529 inorganic bases Chemical class 0.000 description 2
- 229910052741 iridium Inorganic materials 0.000 description 2
- GKOZUEZYRPOHIO-UHFFFAOYSA-N iridium atom Chemical compound [Ir] GKOZUEZYRPOHIO-UHFFFAOYSA-N 0.000 description 2
- 238000002955 isolation Methods 0.000 description 2
- 238000012423 maintenance Methods 0.000 description 2
- 150000002736 metal compounds Chemical class 0.000 description 2
- 238000002156 mixing Methods 0.000 description 2
- 125000002560 nitrile group Chemical group 0.000 description 2
- 238000005457 optimization Methods 0.000 description 2
- 150000007530 organic bases Chemical class 0.000 description 2
- 229910052762 osmium Inorganic materials 0.000 description 2
- SYQBFIAQOQZEGI-UHFFFAOYSA-N osmium atom Chemical compound [Os] SYQBFIAQOQZEGI-UHFFFAOYSA-N 0.000 description 2
- 230000036961 partial effect Effects 0.000 description 2
- 239000002245 particle Substances 0.000 description 2
- 229910052698 phosphorus Inorganic materials 0.000 description 2
- 239000011574 phosphorus Substances 0.000 description 2
- 239000004033 plastic Substances 0.000 description 2
- 229920003023 plastic Polymers 0.000 description 2
- 229910052697 platinum Inorganic materials 0.000 description 2
- 229920000573 polyethylene Polymers 0.000 description 2
- 229920001343 polytetrafluoroethylene Polymers 0.000 description 2
- 239000004810 polytetrafluoroethylene Substances 0.000 description 2
- 239000013557 residual solvent Substances 0.000 description 2
- FCQRKDSALKMOGU-UHFFFAOYSA-K rhodium(3+);triphenylphosphane;trichloride Chemical compound Cl[Rh](Cl)Cl.C1=CC=CC=C1P(C=1C=CC=CC=1)C1=CC=CC=C1.C1=CC=CC=C1P(C=1C=CC=CC=1)C1=CC=CC=C1.C1=CC=CC=C1P(C=1C=CC=CC=1)C1=CC=CC=C1 FCQRKDSALKMOGU-UHFFFAOYSA-K 0.000 description 2
- SONJTKJMTWTJCT-UHFFFAOYSA-K rhodium(iii) chloride Chemical compound [Cl-].[Cl-].[Cl-].[Rh+3] SONJTKJMTWTJCT-UHFFFAOYSA-K 0.000 description 2
- QBERHIJABFXGRZ-UHFFFAOYSA-M rhodium;triphenylphosphane;chloride Chemical compound [Cl-].[Rh].C1=CC=CC=C1P(C=1C=CC=CC=1)C1=CC=CC=C1.C1=CC=CC=C1P(C=1C=CC=CC=1)C1=CC=CC=C1.C1=CC=CC=C1P(C=1C=CC=CC=1)C1=CC=CC=C1 QBERHIJABFXGRZ-UHFFFAOYSA-M 0.000 description 2
- 150000003839 salts Chemical class 0.000 description 2
- 239000000377 silicon dioxide Substances 0.000 description 2
- 239000002002 slurry Substances 0.000 description 2
- 238000007711 solidification Methods 0.000 description 2
- 230000008023 solidification Effects 0.000 description 2
- 235000012424 soybean oil Nutrition 0.000 description 2
- 239000003549 soybean oil Substances 0.000 description 2
- 238000005507 spraying Methods 0.000 description 2
- 239000010959 steel Substances 0.000 description 2
- 230000035882 stress Effects 0.000 description 2
- 229910052717 sulfur Inorganic materials 0.000 description 2
- 239000011593 sulfur Substances 0.000 description 2
- 230000000930 thermomechanical effect Effects 0.000 description 2
- WLPUWLXVBWGYMZ-UHFFFAOYSA-N tricyclohexylphosphine Chemical compound C1CCCCC1P(C1CCCCC1)C1CCCCC1 WLPUWLXVBWGYMZ-UHFFFAOYSA-N 0.000 description 2
- 238000001291 vacuum drying Methods 0.000 description 2
- 238000013022 venting Methods 0.000 description 2
- 239000002351 wastewater Substances 0.000 description 2
- 150000007934 α,β-unsaturated carboxylic acids Chemical class 0.000 description 2
- 125000004209 (C1-C8) alkyl group Chemical group 0.000 description 1
- PMJHHCWVYXUKFD-SNAWJCMRSA-N (E)-1,3-pentadiene Chemical group C\C=C\C=C PMJHHCWVYXUKFD-SNAWJCMRSA-N 0.000 description 1
- YXVCXHNQDCQCPE-PLNGDYQASA-N (Z)-4-(1-methylcyclopentyl)oxy-4-oxobut-2-enoic acid Chemical compound OC(=O)\C=C/C(=O)OC1(C)CCCC1 YXVCXHNQDCQCPE-PLNGDYQASA-N 0.000 description 1
- VMEZXMFPKOMWHR-UHFFFAOYSA-N (dimethylamino)methyl prop-2-enoate Chemical group CN(C)COC(=O)C=C VMEZXMFPKOMWHR-UHFFFAOYSA-N 0.000 description 1
- ZJYCLOLEIIBKBW-VOTSOKGWSA-N (e)-4-(1-ethylcyclohexyl)oxy-4-oxobut-2-enoic acid Chemical compound OC(=O)/C=C/C(=O)OC1(CC)CCCCC1 ZJYCLOLEIIBKBW-VOTSOKGWSA-N 0.000 description 1
- YXVCXHNQDCQCPE-SNAWJCMRSA-N (e)-4-(1-methylcyclopentyl)oxy-4-oxobut-2-enoic acid Chemical compound OC(=O)/C=C/C(=O)OC1(C)CCCC1 YXVCXHNQDCQCPE-SNAWJCMRSA-N 0.000 description 1
- UTOVMEACOLCUCK-SNAWJCMRSA-N (e)-4-butoxy-4-oxobut-2-enoic acid Chemical compound CCCCOC(=O)\C=C\C(O)=O UTOVMEACOLCUCK-SNAWJCMRSA-N 0.000 description 1
- BVCYGKIVZPIAMH-BQYQJAHWSA-N (e)-4-cycloheptyloxy-4-oxobut-2-enoic acid Chemical compound OC(=O)\C=C\C(=O)OC1CCCCCC1 BVCYGKIVZPIAMH-BQYQJAHWSA-N 0.000 description 1
- ZMQWRASVUXJXGM-VOTSOKGWSA-N (e)-4-cyclohexyloxy-4-oxobut-2-enoic acid Chemical compound OC(=O)\C=C\C(=O)OC1CCCCC1 ZMQWRASVUXJXGM-VOTSOKGWSA-N 0.000 description 1
- QCAHYQPONLPBNQ-AATRIKPKSA-N (e)-4-cyclopentyloxy-4-oxobut-2-enoic acid Chemical compound OC(=O)\C=C\C(=O)OC1CCCC1 QCAHYQPONLPBNQ-AATRIKPKSA-N 0.000 description 1
- XLYMOEINVGRTEX-ONEGZZNKSA-N (e)-4-ethoxy-4-oxobut-2-enoic acid Chemical compound CCOC(=O)\C=C\C(O)=O XLYMOEINVGRTEX-ONEGZZNKSA-N 0.000 description 1
- GPTNZCCQHNGXMS-VOTSOKGWSA-N (e)-4-oxo-4-phenoxybut-2-enoic acid Chemical compound OC(=O)\C=C\C(=O)OC1=CC=CC=C1 GPTNZCCQHNGXMS-VOTSOKGWSA-N 0.000 description 1
- QKUGKZFASYQCGO-VOTSOKGWSA-N (e)-4-oxo-4-phenylmethoxybut-2-enoic acid Chemical compound OC(=O)\C=C\C(=O)OCC1=CC=CC=C1 QKUGKZFASYQCGO-VOTSOKGWSA-N 0.000 description 1
- AYAUWVRAUCDBFR-ONEGZZNKSA-N (e)-4-oxo-4-propoxybut-2-enoic acid Chemical compound CCCOC(=O)\C=C\C(O)=O AYAUWVRAUCDBFR-ONEGZZNKSA-N 0.000 description 1
- KNUCAIDHUJIKFG-NTMALXAHSA-N (z)-2-benzyl-3-methylbut-2-enedioic acid Chemical compound OC(=O)C(/C)=C(C(O)=O)/CC1=CC=CC=C1 KNUCAIDHUJIKFG-NTMALXAHSA-N 0.000 description 1
- KLQUBJNPMISOLG-CLFYSBASSA-N (z)-3-methyl-4-oxo-4-phenylmethoxybut-2-enoic acid Chemical compound OC(=O)/C=C(/C)C(=O)OCC1=CC=CC=C1 KLQUBJNPMISOLG-CLFYSBASSA-N 0.000 description 1
- YZUIBMVKWXNSHB-WAYWQWQTSA-N (z)-3-methyl-4-oxo-4-propoxybut-2-enoic acid Chemical compound CCCOC(=O)C(\C)=C/C(O)=O YZUIBMVKWXNSHB-WAYWQWQTSA-N 0.000 description 1
- UFZCRECDCVOYAU-SREVYHEPSA-N (z)-4-butoxy-3-methyl-4-oxobut-2-enoic acid Chemical compound CCCCOC(=O)C(\C)=C/C(O)=O UFZCRECDCVOYAU-SREVYHEPSA-N 0.000 description 1
- BVCYGKIVZPIAMH-FPLPWBNLSA-N (z)-4-cycloheptyloxy-4-oxobut-2-enoic acid Chemical compound OC(=O)\C=C/C(=O)OC1CCCCCC1 BVCYGKIVZPIAMH-FPLPWBNLSA-N 0.000 description 1
- ZMQWRASVUXJXGM-SREVYHEPSA-N (z)-4-cyclohexyloxy-4-oxobut-2-enoic acid Chemical compound OC(=O)\C=C/C(=O)OC1CCCCC1 ZMQWRASVUXJXGM-SREVYHEPSA-N 0.000 description 1
- QCAHYQPONLPBNQ-WAYWQWQTSA-N (z)-4-cyclopentyloxy-4-oxobut-2-enoic acid Chemical compound OC(=O)\C=C/C(=O)OC1CCCC1 QCAHYQPONLPBNQ-WAYWQWQTSA-N 0.000 description 1
- HWQBUJSWKVPMFY-PLNGDYQASA-N (z)-4-ethoxy-3-methyl-4-oxobut-2-enoic acid Chemical compound CCOC(=O)C(\C)=C/C(O)=O HWQBUJSWKVPMFY-PLNGDYQASA-N 0.000 description 1
- BGMFJTUTJOZHHZ-ARJAWSKDSA-N (z)-4-methoxy-3-methyl-4-oxobut-2-enoic acid Chemical compound COC(=O)C(\C)=C/C(O)=O BGMFJTUTJOZHHZ-ARJAWSKDSA-N 0.000 description 1
- GPTNZCCQHNGXMS-SREVYHEPSA-N (z)-4-oxo-4-phenoxybut-2-enoic acid Chemical compound OC(=O)\C=C/C(=O)OC1=CC=CC=C1 GPTNZCCQHNGXMS-SREVYHEPSA-N 0.000 description 1
- AYAUWVRAUCDBFR-ARJAWSKDSA-N (z)-4-oxo-4-propoxybut-2-enoic acid Chemical compound CCCOC(=O)\C=C/C(O)=O AYAUWVRAUCDBFR-ARJAWSKDSA-N 0.000 description 1
- GWYSWOQRJGLJPA-UHFFFAOYSA-N 1,1,2,2-tetrafluoropropyl 2-methylprop-2-enoate Chemical compound CC(=C)C(=O)OC(F)(F)C(C)(F)F GWYSWOQRJGLJPA-UHFFFAOYSA-N 0.000 description 1
- YHMYGUUIMTVXNW-UHFFFAOYSA-N 1,3-dihydrobenzimidazole-2-thione Chemical class C1=CC=C2NC(S)=NC2=C1 YHMYGUUIMTVXNW-UHFFFAOYSA-N 0.000 description 1
- CQDDDLREQHQBRR-UHFFFAOYSA-N 1-cyanoethyl prop-2-enoate Chemical compound N#CC(C)OC(=O)C=C CQDDDLREQHQBRR-UHFFFAOYSA-N 0.000 description 1
- VBHXIMACZBQHPX-UHFFFAOYSA-N 2,2,2-trifluoroethyl prop-2-enoate Chemical compound FC(F)(F)COC(=O)C=C VBHXIMACZBQHPX-UHFFFAOYSA-N 0.000 description 1
- QHVBLSNVXDSMEB-UHFFFAOYSA-N 2-(diethylamino)ethyl prop-2-enoate Chemical group CCN(CC)CCOC(=O)C=C QHVBLSNVXDSMEB-UHFFFAOYSA-N 0.000 description 1
- GOXQRTZXKQZDDN-UHFFFAOYSA-N 2-Ethylhexyl acrylate Chemical compound CCCCC(CC)COC(=O)C=C GOXQRTZXKQZDDN-UHFFFAOYSA-N 0.000 description 1
- WDQMWEYDKDCEHT-UHFFFAOYSA-N 2-ethylhexyl 2-methylprop-2-enoate Chemical compound CCCCC(CC)COC(=O)C(C)=C WDQMWEYDKDCEHT-UHFFFAOYSA-N 0.000 description 1
- OMIGHNLMNHATMP-UHFFFAOYSA-N 2-hydroxyethyl prop-2-enoate Chemical compound OCCOC(=O)C=C OMIGHNLMNHATMP-UHFFFAOYSA-N 0.000 description 1
- TVONJMOVBKMLOM-UHFFFAOYSA-N 2-methylidenebutanenitrile Chemical compound CCC(=C)C#N TVONJMOVBKMLOM-UHFFFAOYSA-N 0.000 description 1
- KGIGUEBEKRSTEW-UHFFFAOYSA-N 2-vinylpyridine Chemical compound C=CC1=CC=CC=N1 KGIGUEBEKRSTEW-UHFFFAOYSA-N 0.000 description 1
- NGDAEKXSRNRFQY-UHFFFAOYSA-N 3-(1-methylcyclopentyl)oxycarbonylbut-3-enoic acid Chemical compound OC(=O)CC(=C)C(=O)OC1(C)CCCC1 NGDAEKXSRNRFQY-UHFFFAOYSA-N 0.000 description 1
- SSXZBUGTRRPNGB-UHFFFAOYSA-N 3-cyclopentyloxycarbonylbut-3-enoic acid Chemical compound OC(=O)CC(=C)C(=O)OC1CCCC1 SSXZBUGTRRPNGB-UHFFFAOYSA-N 0.000 description 1
- QZPSOSOOLFHYRR-UHFFFAOYSA-N 3-hydroxypropyl prop-2-enoate Chemical compound OCCCOC(=O)C=C QZPSOSOOLFHYRR-UHFFFAOYSA-N 0.000 description 1
- PGZYFKWYHCLTIX-UHFFFAOYSA-N 3-phenoxycarbonylbut-3-enoic acid Chemical compound OC(=O)CC(=C)C(=O)OC1=CC=CC=C1 PGZYFKWYHCLTIX-UHFFFAOYSA-N 0.000 description 1
- QUEPLWQMCBQXGI-UHFFFAOYSA-N 3-phenylmethoxycarbonylbut-3-enoic acid Chemical compound OC(=O)CC(=C)C(=O)OCC1=CC=CC=C1 QUEPLWQMCBQXGI-UHFFFAOYSA-N 0.000 description 1
- NEAHVGRDHLQWPP-UHFFFAOYSA-N 3-propoxycarbonylbut-3-enoic acid Chemical compound CCCOC(=O)C(=C)CC(O)=O NEAHVGRDHLQWPP-UHFFFAOYSA-N 0.000 description 1
- BBDKZWKEPDTENS-UHFFFAOYSA-N 4-Vinylcyclohexene Chemical compound C=CC1CCC=CC1 BBDKZWKEPDTENS-UHFFFAOYSA-N 0.000 description 1
- VVAAYFMMXYRORI-UHFFFAOYSA-N 4-butoxy-2-methylidene-4-oxobutanoic acid Chemical compound CCCCOC(=O)CC(=C)C(O)=O VVAAYFMMXYRORI-UHFFFAOYSA-N 0.000 description 1
- DENHXEKPORGHGI-UHFFFAOYSA-N 4-cyanobutyl 2-methylprop-2-enoate Chemical compound CC(=C)C(=O)OCCCCC#N DENHXEKPORGHGI-UHFFFAOYSA-N 0.000 description 1
- RTTAGBVNSDJDTE-UHFFFAOYSA-N 4-ethoxy-2-methylidene-4-oxobutanoic acid Chemical compound CCOC(=O)CC(=C)C(O)=O RTTAGBVNSDJDTE-UHFFFAOYSA-N 0.000 description 1
- OIYTYGOUZOARSH-UHFFFAOYSA-N 4-methoxy-2-methylidene-4-oxobutanoic acid Chemical compound COC(=O)CC(=C)C(O)=O OIYTYGOUZOARSH-UHFFFAOYSA-N 0.000 description 1
- UDQCDDZBBZNIFA-UHFFFAOYSA-N 4-methyl-1,3-dihydrobenzimidazole-2-thione Chemical class CC1=CC=CC2=C1NC(=S)N2 UDQCDDZBBZNIFA-UHFFFAOYSA-N 0.000 description 1
- SAFXRWJUFXUQOY-HJWRWDBZSA-N 4-o-cyclohexyl 1-o-ethyl (z)-but-2-enedioate Chemical compound CCOC(=O)\C=C/C(=O)OC1CCCCC1 SAFXRWJUFXUQOY-HJWRWDBZSA-N 0.000 description 1
- HRPVXLWXLXDGHG-UHFFFAOYSA-N Acrylamide Chemical compound NC(=O)C=C HRPVXLWXLXDGHG-UHFFFAOYSA-N 0.000 description 1
- WKBOTKDWSSQWDR-UHFFFAOYSA-N Bromine atom Chemical compound [Br] WKBOTKDWSSQWDR-UHFFFAOYSA-N 0.000 description 1
- NLZUEZXRPGMBCV-UHFFFAOYSA-N Butylhydroxytoluene Chemical compound CC1=CC(C(C)(C)C)=C(O)C(C(C)(C)C)=C1 NLZUEZXRPGMBCV-UHFFFAOYSA-N 0.000 description 1
- ZAMOUSCENKQFHK-UHFFFAOYSA-N Chlorine atom Chemical compound [Cl] ZAMOUSCENKQFHK-UHFFFAOYSA-N 0.000 description 1
- 239000004593 Epoxy Substances 0.000 description 1
- JIGUQPWFLRLWPJ-UHFFFAOYSA-N Ethyl acrylate Chemical compound CCOC(=O)C=C JIGUQPWFLRLWPJ-UHFFFAOYSA-N 0.000 description 1
- XLYMOEINVGRTEX-ARJAWSKDSA-N Ethyl hydrogen fumarate Chemical compound CCOC(=O)\C=C/C(O)=O XLYMOEINVGRTEX-ARJAWSKDSA-N 0.000 description 1
- JOYRKODLDBILNP-UHFFFAOYSA-N Ethyl urethane Chemical compound CCOC(N)=O JOYRKODLDBILNP-UHFFFAOYSA-N 0.000 description 1
- WOBHKFSMXKNTIM-UHFFFAOYSA-N Hydroxyethyl methacrylate Chemical compound CC(=C)C(=O)OCCO WOBHKFSMXKNTIM-UHFFFAOYSA-N 0.000 description 1
- 238000004566 IR spectroscopy Methods 0.000 description 1
- 229930194542 Keto Chemical group 0.000 description 1
- 229920013647 Krynac Polymers 0.000 description 1
- VVQNEPGJFQJSBK-UHFFFAOYSA-N Methyl methacrylate Chemical compound COC(=O)C(C)=C VVQNEPGJFQJSBK-UHFFFAOYSA-N 0.000 description 1
- GYCMBHHDWRMZGG-UHFFFAOYSA-N Methylacrylonitrile Chemical compound CC(=C)C#N GYCMBHHDWRMZGG-UHFFFAOYSA-N 0.000 description 1
- FXHOOIRPVKKKFG-UHFFFAOYSA-N N,N-Dimethylacetamide Chemical compound CN(C)C(C)=O FXHOOIRPVKKKFG-UHFFFAOYSA-N 0.000 description 1
- CHJJGSNFBQVOTG-UHFFFAOYSA-N N-methyl-guanidine Natural products CNC(N)=N CHJJGSNFBQVOTG-UHFFFAOYSA-N 0.000 description 1
- 238000005481 NMR spectroscopy Methods 0.000 description 1
- 229910000990 Ni alloy Inorganic materials 0.000 description 1
- IWFAGAJVQCABOH-FPLPWBNLSA-N OC(=O)/C=C(/C)C(=O)OC1=CC=CC=C1 Chemical compound OC(=O)/C=C(/C)C(=O)OC1=CC=CC=C1 IWFAGAJVQCABOH-FPLPWBNLSA-N 0.000 description 1
- CBENFWSGALASAD-UHFFFAOYSA-N Ozone Chemical compound [O-][O+]=O CBENFWSGALASAD-UHFFFAOYSA-N 0.000 description 1
- 229920013648 Perbunan Polymers 0.000 description 1
- 239000002202 Polyethylene glycol Substances 0.000 description 1
- 239000004793 Polystyrene Substances 0.000 description 1
- 229910001347 Stellite Inorganic materials 0.000 description 1
- RTAQQCXQSZGOHL-UHFFFAOYSA-N Titanium Chemical compound [Ti] RTAQQCXQSZGOHL-UHFFFAOYSA-N 0.000 description 1
- NRTOMJZYCJJWKI-UHFFFAOYSA-N Titanium nitride Chemical compound [Ti]#N NRTOMJZYCJJWKI-UHFFFAOYSA-N 0.000 description 1
- 240000008042 Zea mays Species 0.000 description 1
- 235000005824 Zea mays ssp. parviglumis Nutrition 0.000 description 1
- 235000002017 Zea mays subsp mays Nutrition 0.000 description 1
- QORKUXJCVRDNFL-UHFFFAOYSA-N [fluoro(phenyl)methyl] 2-methylprop-2-enoate Chemical compound CC(=C)C(=O)OC(F)C1=CC=CC=C1 QORKUXJCVRDNFL-UHFFFAOYSA-N 0.000 description 1
- 150000008065 acid anhydrides Chemical class 0.000 description 1
- 150000007513 acids Chemical class 0.000 description 1
- 230000009471 action Effects 0.000 description 1
- 150000001335 aliphatic alkanes Chemical class 0.000 description 1
- 150000001345 alkine derivatives Chemical class 0.000 description 1
- 125000000217 alkyl group Chemical group 0.000 description 1
- 150000001356 alkyl thiols Chemical class 0.000 description 1
- 229910045601 alloy Inorganic materials 0.000 description 1
- 239000000956 alloy Substances 0.000 description 1
- XYLMUPLGERFSHI-UHFFFAOYSA-N alpha-Methylstyrene Chemical compound CC(=C)C1=CC=CC=C1 XYLMUPLGERFSHI-UHFFFAOYSA-N 0.000 description 1
- 229910052782 aluminium Inorganic materials 0.000 description 1
- XAGFODPZIPBFFR-UHFFFAOYSA-N aluminium Chemical compound [Al] XAGFODPZIPBFFR-UHFFFAOYSA-N 0.000 description 1
- 239000012080 ambient air Substances 0.000 description 1
- 150000001412 amines Chemical class 0.000 description 1
- 125000003277 amino group Chemical group 0.000 description 1
- 229910021529 ammonia Inorganic materials 0.000 description 1
- 238000004458 analytical method Methods 0.000 description 1
- 150000008064 anhydrides Chemical class 0.000 description 1
- 150000001450 anions Chemical group 0.000 description 1
- 230000003078 antioxidant effect Effects 0.000 description 1
- 229910052785 arsenic Inorganic materials 0.000 description 1
- RQNWIZPPADIBDY-UHFFFAOYSA-N arsenic atom Chemical group [As] RQNWIZPPADIBDY-UHFFFAOYSA-N 0.000 description 1
- CXOWYMLTGOFURZ-UHFFFAOYSA-N azanylidynechromium Chemical compound [Cr]#N CXOWYMLTGOFURZ-UHFFFAOYSA-N 0.000 description 1
- 238000009530 blood pressure measurement Methods 0.000 description 1
- GDTBXPJZTBHREO-UHFFFAOYSA-N bromine Substances BrBr GDTBXPJZTBHREO-UHFFFAOYSA-N 0.000 description 1
- 229910052794 bromium Inorganic materials 0.000 description 1
- CQEYYJKEWSMYFG-UHFFFAOYSA-N butyl acrylate Chemical compound CCCCOC(=O)C=C CQEYYJKEWSMYFG-UHFFFAOYSA-N 0.000 description 1
- UTOVMEACOLCUCK-PLNGDYQASA-N butyl maleate Chemical compound CCCCOC(=O)\C=C/C(O)=O UTOVMEACOLCUCK-PLNGDYQASA-N 0.000 description 1
- 239000006227 byproduct Substances 0.000 description 1
- 229910000019 calcium carbonate Inorganic materials 0.000 description 1
- 239000004202 carbamide Substances 0.000 description 1
- 239000011203 carbon fibre reinforced carbon Substances 0.000 description 1
- 150000001732 carboxylic acid derivatives Chemical group 0.000 description 1
- 239000012159 carrier gas Substances 0.000 description 1
- 230000015556 catabolic process Effects 0.000 description 1
- 238000005119 centrifugation Methods 0.000 description 1
- 239000000919 ceramic Substances 0.000 description 1
- 239000012986 chain transfer agent Substances 0.000 description 1
- 239000000460 chlorine Substances 0.000 description 1
- 229910052801 chlorine Inorganic materials 0.000 description 1
- AHICWQREWHDHHF-UHFFFAOYSA-N chromium;cobalt;iron;manganese;methane;molybdenum;nickel;silicon;tungsten Chemical compound C.[Si].[Cr].[Mn].[Fe].[Co].[Ni].[Mo].[W] AHICWQREWHDHHF-UHFFFAOYSA-N 0.000 description 1
- 238000004140 cleaning Methods 0.000 description 1
- 238000003776 cleavage reaction Methods 0.000 description 1
- 239000003086 colorant Substances 0.000 description 1
- 239000002131 composite material Substances 0.000 description 1
- 238000009833 condensation Methods 0.000 description 1
- 230000005494 condensation Effects 0.000 description 1
- 238000010276 construction Methods 0.000 description 1
- 238000011109 contamination Methods 0.000 description 1
- 150000004696 coordination complex Chemical class 0.000 description 1
- 235000005822 corn Nutrition 0.000 description 1
- 238000005336 cracking Methods 0.000 description 1
- LDHQCZJRKDOVOX-NSCUHMNNSA-N crotonic acid Chemical compound C\C=C\C(O)=O LDHQCZJRKDOVOX-NSCUHMNNSA-N 0.000 description 1
- GYBNBQFUPDFFQX-UHFFFAOYSA-N cyclohex-3-ene-1-carbonitrile Chemical compound N#CC1CCC=CC1 GYBNBQFUPDFFQX-UHFFFAOYSA-N 0.000 description 1
- 238000013016 damping Methods 0.000 description 1
- 230000003247 decreasing effect Effects 0.000 description 1
- 238000006731 degradation reaction Methods 0.000 description 1
- 230000001419 dependent effect Effects 0.000 description 1
- 230000001627 detrimental effect Effects 0.000 description 1
- 229910003460 diamond Inorganic materials 0.000 description 1
- 239000010432 diamond Substances 0.000 description 1
- 239000004205 dimethyl polysiloxane Substances 0.000 description 1
- SWSQBOPZIKWTGO-UHFFFAOYSA-N dimethylaminoamidine Natural products CN(C)C(N)=N SWSQBOPZIKWTGO-UHFFFAOYSA-N 0.000 description 1
- 230000000694 effects Effects 0.000 description 1
- 239000000806 elastomer Substances 0.000 description 1
- 238000004945 emulsification Methods 0.000 description 1
- 239000000839 emulsion Substances 0.000 description 1
- 125000004185 ester group Chemical group 0.000 description 1
- 125000005448 ethoxyethyl group Chemical group [H]C([H])([H])C([H])([H])OC([H])([H])C([H])([H])* 0.000 description 1
- SUPCQIBBMFXVTL-UHFFFAOYSA-N ethyl 2-methylprop-2-enoate Chemical compound CCOC(=O)C(C)=C SUPCQIBBMFXVTL-UHFFFAOYSA-N 0.000 description 1
- KDKYADYSIPSCCQ-UHFFFAOYSA-N ethyl acetylene Natural products CCC#C KDKYADYSIPSCCQ-UHFFFAOYSA-N 0.000 description 1
- 238000004880 explosion Methods 0.000 description 1
- 238000013213 extrapolation Methods 0.000 description 1
- 239000000945 filler Substances 0.000 description 1
- 238000001914 filtration Methods 0.000 description 1
- 239000012467 final product Substances 0.000 description 1
- 230000009969 flowable effect Effects 0.000 description 1
- 229910052731 fluorine Inorganic materials 0.000 description 1
- 125000003709 fluoroalkyl group Chemical group 0.000 description 1
- 125000004175 fluorobenzyl group Chemical group 0.000 description 1
- 239000013505 freshwater Substances 0.000 description 1
- 125000000524 functional group Chemical group 0.000 description 1
- 125000003055 glycidyl group Chemical group C(C1CO1)* 0.000 description 1
- 238000000227 grinding Methods 0.000 description 1
- 229910052736 halogen Inorganic materials 0.000 description 1
- 150000002367 halogens Chemical class 0.000 description 1
- 230000036541 health Effects 0.000 description 1
- 238000007602 hot air drying Methods 0.000 description 1
- 125000004435 hydrogen atom Chemical group [H]* 0.000 description 1
- 125000002887 hydroxy group Chemical group [H]O* 0.000 description 1
- 239000012535 impurity Substances 0.000 description 1
- 238000011065 in-situ storage Methods 0.000 description 1
- 238000013383 initial experiment Methods 0.000 description 1
- 239000003456 ion exchange resin Substances 0.000 description 1
- 229920003303 ion-exchange polymer Polymers 0.000 description 1
- 125000001449 isopropyl group Chemical group [H]C([H])([H])C([H])(*)C([H])([H])[H] 0.000 description 1
- 125000000468 ketone group Chemical group 0.000 description 1
- PBOSTUDLECTMNL-UHFFFAOYSA-N lauryl acrylate Chemical compound CCCCCCCCCCCCOC(=O)C=C PBOSTUDLECTMNL-UHFFFAOYSA-N 0.000 description 1
- 239000003446 ligand Substances 0.000 description 1
- 230000014759 maintenance of location Effects 0.000 description 1
- FPYJFEHAWHCUMM-UHFFFAOYSA-N maleic anhydride Chemical compound O=C1OC(=O)C=C1 FPYJFEHAWHCUMM-UHFFFAOYSA-N 0.000 description 1
- HNEGQIOMVPPMNR-NSCUHMNNSA-N mesaconic acid Chemical compound OC(=O)C(/C)=C/C(O)=O HNEGQIOMVPPMNR-NSCUHMNNSA-N 0.000 description 1
- 229910021645 metal ion Inorganic materials 0.000 description 1
- 150000002739 metals Chemical class 0.000 description 1
- 125000004184 methoxymethyl group Chemical group [H]C([H])([H])OC([H])([H])* 0.000 description 1
- NKHAVTQWNUWKEO-IHWYPQMZSA-N methyl hydrogen fumarate Chemical compound COC(=O)\C=C/C(O)=O NKHAVTQWNUWKEO-IHWYPQMZSA-N 0.000 description 1
- HNEGQIOMVPPMNR-UHFFFAOYSA-N methylfumaric acid Natural products OC(=O)C(C)=CC(O)=O HNEGQIOMVPPMNR-UHFFFAOYSA-N 0.000 description 1
- 150000002762 monocarboxylic acid derivatives Chemical class 0.000 description 1
- 229940074369 monoethyl fumarate Drugs 0.000 description 1
- NKHAVTQWNUWKEO-NSCUHMNNSA-N monomethyl fumarate Chemical compound COC(=O)\C=C\C(O)=O NKHAVTQWNUWKEO-NSCUHMNNSA-N 0.000 description 1
- 229940005650 monomethyl fumarate Drugs 0.000 description 1
- UUORTJUPDJJXST-UHFFFAOYSA-N n-(2-hydroxyethyl)prop-2-enamide Chemical compound OCCNC(=O)C=C UUORTJUPDJJXST-UHFFFAOYSA-N 0.000 description 1
- 125000001280 n-hexyl group Chemical group C(CCCCC)* 0.000 description 1
- 230000007935 neutral effect Effects 0.000 description 1
- 229910052759 nickel Inorganic materials 0.000 description 1
- 150000002835 noble gases Chemical class 0.000 description 1
- 230000009972 noncorrosive effect Effects 0.000 description 1
- JRZJOMJEPLMPRA-UHFFFAOYSA-N olefin Natural products CCCCCCCC=C JRZJOMJEPLMPRA-UHFFFAOYSA-N 0.000 description 1
- 150000002894 organic compounds Chemical class 0.000 description 1
- 125000000962 organic group Chemical group 0.000 description 1
- 230000003647 oxidation Effects 0.000 description 1
- 238000007254 oxidation reaction Methods 0.000 description 1
- 125000004430 oxygen atom Chemical group O* 0.000 description 1
- 238000004806 packaging method and process Methods 0.000 description 1
- PNJWIWWMYCMZRO-UHFFFAOYSA-N pent‐4‐en‐2‐one Natural products CC(=O)CC=C PNJWIWWMYCMZRO-UHFFFAOYSA-N 0.000 description 1
- 238000005191 phase separation Methods 0.000 description 1
- 150000002989 phenols Chemical class 0.000 description 1
- AQSJGOWTSHOLKH-UHFFFAOYSA-N phosphite(3-) Chemical class [O-]P([O-])[O-] AQSJGOWTSHOLKH-UHFFFAOYSA-N 0.000 description 1
- 230000000704 physical effect Effects 0.000 description 1
- PMJHHCWVYXUKFD-UHFFFAOYSA-N piperylene Natural products CC=CC=C PMJHHCWVYXUKFD-UHFFFAOYSA-N 0.000 description 1
- 229920000435 poly(dimethylsiloxane) Polymers 0.000 description 1
- 239000004417 polycarbonate Substances 0.000 description 1
- 229920000515 polycarbonate Polymers 0.000 description 1
- 229920005668 polycarbonate resin Polymers 0.000 description 1
- 239000004431 polycarbonate resin Substances 0.000 description 1
- 229920001223 polyethylene glycol Polymers 0.000 description 1
- 239000002952 polymeric resin Substances 0.000 description 1
- 229920001451 polypropylene glycol Polymers 0.000 description 1
- 229920002223 polystyrene Polymers 0.000 description 1
- 238000002360 preparation method Methods 0.000 description 1
- 238000004886 process control Methods 0.000 description 1
- NHARPDSAXCBDDR-UHFFFAOYSA-N propyl 2-methylprop-2-enoate Chemical compound CCCOC(=O)C(C)=C NHARPDSAXCBDDR-UHFFFAOYSA-N 0.000 description 1
- PNXMTCDJUBJHQJ-UHFFFAOYSA-N propyl prop-2-enoate Chemical compound CCCOC(=O)C=C PNXMTCDJUBJHQJ-UHFFFAOYSA-N 0.000 description 1
- 150000003254 radicals Chemical group 0.000 description 1
- 239000012429 reaction media Substances 0.000 description 1
- 230000035484 reaction time Effects 0.000 description 1
- 230000009467 reduction Effects 0.000 description 1
- 229910052702 rhenium Inorganic materials 0.000 description 1
- WUAPFZMCVAUBPE-UHFFFAOYSA-N rhenium atom Chemical compound [Re] WUAPFZMCVAUBPE-UHFFFAOYSA-N 0.000 description 1
- 229920006395 saturated elastomer Polymers 0.000 description 1
- 239000003381 stabilizer Substances 0.000 description 1
- 239000010935 stainless steel Substances 0.000 description 1
- 229910001220 stainless steel Inorganic materials 0.000 description 1
- 238000003756 stirring Methods 0.000 description 1
- 125000003375 sulfoxide group Chemical group 0.000 description 1
- 230000000153 supplemental effect Effects 0.000 description 1
- 229920003002 synthetic resin Polymers 0.000 description 1
- 229920001897 terpolymer Polymers 0.000 description 1
- SJMYWORNLPSJQO-UHFFFAOYSA-N tert-butyl 2-methylprop-2-enoate Chemical compound CC(=C)C(=O)OC(C)(C)C SJMYWORNLPSJQO-UHFFFAOYSA-N 0.000 description 1
- 125000000999 tert-butyl group Chemical group [H]C([H])([H])C(*)(C([H])([H])[H])C([H])([H])[H] 0.000 description 1
- ISXSCDLOGDJUNJ-UHFFFAOYSA-N tert-butyl prop-2-enoate Chemical compound CC(C)(C)OC(=O)C=C ISXSCDLOGDJUNJ-UHFFFAOYSA-N 0.000 description 1
- 230000008646 thermal stress Effects 0.000 description 1
- 229920001169 thermoplastic Polymers 0.000 description 1
- 229920005992 thermoplastic resin Polymers 0.000 description 1
- 239000004416 thermosoftening plastic Substances 0.000 description 1
- 239000010936 titanium Substances 0.000 description 1
- 229910052719 titanium Inorganic materials 0.000 description 1
- LDHQCZJRKDOVOX-UHFFFAOYSA-N trans-crotonic acid Natural products CC=CC(O)=O LDHQCZJRKDOVOX-UHFFFAOYSA-N 0.000 description 1
- 230000007704 transition Effects 0.000 description 1
- WGKLOLBTFWFKOD-UHFFFAOYSA-N tris(2-nonylphenyl) phosphite Chemical compound CCCCCCCCCC1=CC=CC=C1OP(OC=1C(=CC=CC=1)CCCCCCCCC)OC1=CC=CC=C1CCCCCCCCC WGKLOLBTFWFKOD-UHFFFAOYSA-N 0.000 description 1
- 229920002554 vinyl polymer Polymers 0.000 description 1
Images
Classifications
-
- C—CHEMISTRY; METALLURGY
- C08—ORGANIC MACROMOLECULAR COMPOUNDS; THEIR PREPARATION OR CHEMICAL WORKING-UP; COMPOSITIONS BASED THEREON
- C08L—COMPOSITIONS OF MACROMOLECULAR COMPOUNDS
- C08L9/00—Compositions of homopolymers or copolymers of conjugated diene hydrocarbons
- C08L9/02—Copolymers with acrylonitrile
-
- C—CHEMISTRY; METALLURGY
- C08—ORGANIC MACROMOLECULAR COMPOUNDS; THEIR PREPARATION OR CHEMICAL WORKING-UP; COMPOSITIONS BASED THEREON
- C08C—TREATMENT OR CHEMICAL MODIFICATION OF RUBBERS
- C08C1/00—Treatment of rubber latex
- C08C1/02—Chemical or physical treatment of rubber latex before or during concentration
- C08C1/075—Concentrating
- C08C1/12—Concentrating by evaporation
-
- C—CHEMISTRY; METALLURGY
- C08—ORGANIC MACROMOLECULAR COMPOUNDS; THEIR PREPARATION OR CHEMICAL WORKING-UP; COMPOSITIONS BASED THEREON
- C08C—TREATMENT OR CHEMICAL MODIFICATION OF RUBBERS
- C08C19/00—Chemical modification of rubber
- C08C19/02—Hydrogenation
-
- C—CHEMISTRY; METALLURGY
- C08—ORGANIC MACROMOLECULAR COMPOUNDS; THEIR PREPARATION OR CHEMICAL WORKING-UP; COMPOSITIONS BASED THEREON
- C08C—TREATMENT OR CHEMICAL MODIFICATION OF RUBBERS
- C08C2/00—Treatment of rubber solutions
-
- C—CHEMISTRY; METALLURGY
- C08—ORGANIC MACROMOLECULAR COMPOUNDS; THEIR PREPARATION OR CHEMICAL WORKING-UP; COMPOSITIONS BASED THEREON
- C08C—TREATMENT OR CHEMICAL MODIFICATION OF RUBBERS
- C08C2/00—Treatment of rubber solutions
- C08C2/02—Purification
-
- C—CHEMISTRY; METALLURGY
- C08—ORGANIC MACROMOLECULAR COMPOUNDS; THEIR PREPARATION OR CHEMICAL WORKING-UP; COMPOSITIONS BASED THEREON
- C08F—MACROMOLECULAR COMPOUNDS OBTAINED BY REACTIONS ONLY INVOLVING CARBON-TO-CARBON UNSATURATED BONDS
- C08F236/00—Copolymers of compounds having one or more unsaturated aliphatic radicals, at least one having two or more carbon-to-carbon double bonds
- C08F236/02—Copolymers of compounds having one or more unsaturated aliphatic radicals, at least one having two or more carbon-to-carbon double bonds the radical having only two carbon-to-carbon double bonds
- C08F236/04—Copolymers of compounds having one or more unsaturated aliphatic radicals, at least one having two or more carbon-to-carbon double bonds the radical having only two carbon-to-carbon double bonds conjugated
- C08F236/12—Copolymers of compounds having one or more unsaturated aliphatic radicals, at least one having two or more carbon-to-carbon double bonds the radical having only two carbon-to-carbon double bonds conjugated with nitriles
-
- C—CHEMISTRY; METALLURGY
- C08—ORGANIC MACROMOLECULAR COMPOUNDS; THEIR PREPARATION OR CHEMICAL WORKING-UP; COMPOSITIONS BASED THEREON
- C08F—MACROMOLECULAR COMPOUNDS OBTAINED BY REACTIONS ONLY INVOLVING CARBON-TO-CARBON UNSATURATED BONDS
- C08F6/00—Post-polymerisation treatments
- C08F6/001—Removal of residual monomers by physical means
- C08F6/003—Removal of residual monomers by physical means from polymer solutions, suspensions, dispersions or emulsions without recovery of the polymer therefrom
-
- C—CHEMISTRY; METALLURGY
- C08—ORGANIC MACROMOLECULAR COMPOUNDS; THEIR PREPARATION OR CHEMICAL WORKING-UP; COMPOSITIONS BASED THEREON
- C08F—MACROMOLECULAR COMPOUNDS OBTAINED BY REACTIONS ONLY INVOLVING CARBON-TO-CARBON UNSATURATED BONDS
- C08F6/00—Post-polymerisation treatments
- C08F6/06—Treatment of polymer solutions
- C08F6/10—Removal of volatile materials, e.g. solvents
-
- C—CHEMISTRY; METALLURGY
- C08—ORGANIC MACROMOLECULAR COMPOUNDS; THEIR PREPARATION OR CHEMICAL WORKING-UP; COMPOSITIONS BASED THEREON
- C08F—MACROMOLECULAR COMPOUNDS OBTAINED BY REACTIONS ONLY INVOLVING CARBON-TO-CARBON UNSATURATED BONDS
- C08F8/00—Chemical modification by after-treatment
- C08F8/04—Reduction, e.g. hydrogenation
-
- C—CHEMISTRY; METALLURGY
- C08—ORGANIC MACROMOLECULAR COMPOUNDS; THEIR PREPARATION OR CHEMICAL WORKING-UP; COMPOSITIONS BASED THEREON
- C08L—COMPOSITIONS OF MACROMOLECULAR COMPOUNDS
- C08L15/00—Compositions of rubber derivatives
- C08L15/005—Hydrogenated nitrile rubber
Landscapes
- Chemical & Material Sciences (AREA)
- Health & Medical Sciences (AREA)
- Chemical Kinetics & Catalysis (AREA)
- Medicinal Chemistry (AREA)
- Polymers & Plastics (AREA)
- Organic Chemistry (AREA)
- General Chemical & Material Sciences (AREA)
- Dispersion Chemistry (AREA)
- Addition Polymer Or Copolymer, Post-Treatments, Or Chemical Modifications (AREA)
Abstract
Description
(A1)HNBR溶液がスチームと直接接触させられる凝固(「スチームストリッピング」)、または
(A2)HNBR溶液が溶媒を蒸発させるために加熱回転ドラム上へ落とされるドラム乾燥法、または
(A3)貧溶媒がHNBRを沈澱させるためにHNBR溶液に加えられる方法
によって反応液から単離される。
(i)少なくとも1つの共役ジエン、少なくとも1つのα,β−不飽和ニトリルおよび任意選択的に1つ以上の共重合性モノマーに由来する繰り返し単位を含み、100℃および1/秒の剪断速度で測定される最大でも20,000Pa*s、好ましくは最大でも10,000Pa*s、より好ましくは最大でも5,000Pa*s、最も好ましくは最大でも1,000Pa*sの粘度を有する少なくとも1つの水素化ニトリルゴムと、
(ii)少なくとも1つの揮発性化合物と
を含有する流体(F)から揮発性化合物を除去する工程を含む揮発性化合物を実質的に含まない水素化ニトリルゴムの製造方法であって、
a)流体(F)を、ヒーター、脱ガス容器(4)および蒸気ラインを少なくとも含む少なくとも1つの濃縮機装置で処理し、それによって流体(F)が加熱され、加熱された流体(G)が脱ガス容器(4)へ供給され、そこで揮発性化合物の一部が、濃縮流体(H)を得るために蒸気ラインを経由して除去される工程と、
b)工程a)からの濃縮流体(H)を少なくとも1つの再加熱装置で再加熱して再加熱された濃縮流体(L)を得る工程と;
c)工程b)からの再加熱された濃縮流体(L)を、搬送セクション、1つ以上の蒸気ライン付きのガス抜き口を少なくとも含む押出機脱ガスセクションと、蓄積セクションと出口セクションとを少なくとも含む少なくとも1つの押出機装置へ供給する工程であって、少なくとも1つのストリッピング剤がさらに押出機装置に供給され、そして揮発性化合物がガス抜き口および蒸気ラインを通して除去される工程と
を少なくとも含み、
それによって再加熱された濃縮流体(L)が押出機脱ガスセクションに入る時に自由流動性であり、出口セクションで得られる水素化ニトリルゴムが揮発性化合物を実質的に含まない方法によって解決される。
本発明による方法は、少なくとも1つの共役ジエン、少なくとも1つのα,β−不飽和ニトリルおよび、必要ならば、1つ以上のさらなる共重合性モノマーに由来する繰り返し単位を含む水素化ニトリルゴム、すなわち最大でも20,000Pa*s(100℃および1/秒の剪断速度で測定される)、好ましくは最大でも10,000Pa*s、より好ましくは最大でも5,000Pa*s、最も好ましくは最大でも1,000Pa*sの粘度を有するコポリマーかターポリマーかのどちらかを出発ゴムとして使用する。
・マレイン酸モノアルキルエステル、好ましくはモノメチルマレエート、モノエチルマレエート、モノプロピルマレエート、およびモノn−ブチルマレエート;
・マレイン酸モノシクロアルキルエステル、好ましくはモノシクロペンチルマレエート、モノシクロヘキシルマレエート、およびモノシクロヘプチルマレエート;
・マレイン酸モノアルキルシクロアルキルエステル、好ましくはモノメチルシクロペンチルマレエート、およびモノエチルシクロヘキシルマレエート;
・マレイン酸モノアリールエステル、好ましくはモノフェニルマレエート;
・マレイン酸モノベンジルエステル、好ましくはモノベンジルマレエート;
・フマル酸モノアルキルエステル、好ましくはモノメチルフマレート、モノエチルフマレート、モノプロピルフマレート、およびモノn−ブチルフマレート;
・フマル酸モノシクロアルキルエステル、好ましくはモノシクロペンチルフマレート、モノシクロヘキシルフマレート、およびモノシクロヘプチルフマレート;
・フマル酸モノアルキルシクロアルキルエステル、好ましくはモノメチルシクロペンチルフマレート、およびモノエチルシクロヘキシルフマレート;
・フマル酸モノアリールエステル、好ましくはモノフェニルフマレート;
・フマル酸モノベンジルエステル、好ましくはモノベンジルフマレート;
・シトラコン酸モノアルキルエステル、好ましくはモノメチルシトラコネート、モノエチルシトラコネート、モノプロピルシトラコネート、およびモノn−ブチルシトラコネート;
・シトラコン酸モノシクロアルキルエステル、好ましくはモノシクロペンチルシトラコネート、モノシクロヘキシルシトラコネート、およびモノシクロヘプチルシトラコネート;
・シトラコン酸モノアルキルシクロアルキルエステル、好ましくはモノメチルシクロペンチルシトラコネート、およびモノエチルシクロヘキシルシトラコネート;
・シトラコン酸モノアリールエステル、好ましくはモノフェニルシトラコネート;
・シトラコン酸モノベンジルエステル、好ましくはモノベンジルシトラコネート;
・イタコン酸モノアルキルエステル、好ましくはモノメチルイタコネート、モノエチルイタコネート、モノプロピルイタコネート、およびモノn−ブチルイタコネート;
・イタコン酸モノシクロアルキルエステル、好ましくはモノシクロペンチルイタコネート、モノシクロヘキシルイタコネート、およびモノシクロヘプチルイタコネート;
・イタコン酸モノアルキルシクロアルキルエステル、好ましくはモノメチルシクロペンチルイタコネート、およびモノエチルシクロヘキシルイタコネート;
・イタコン酸モノアリールエステル、好ましくはモノフェニルイタコネート;
・イタコン酸モノベンジルエステル、好ましくはモノベンジルイタコネート
が挙げられる。
流体(F)に含有される、最大でも20,000Pa*s(100℃および1/秒の剪断速度で測定される)、好ましくは最大でも10,000Pa*s、より好ましくは最大でも5,000Pa*s、最も好ましくは最大でも1,000Pa*sの粘度を有する水素化ニトリルゴムは典型的には、
1)少なくとも1つの共役ジエン、少なくとも1つのα,β−不飽和ニトリルおよび任意選択的に1つ以上のさらなる共重合性モノマーを重合させてニトリルゴムを得る工程と、
2)工程1)のニトリルゴムを、任意選択的に低分子量1−オレフィンの存在下に接触メタセシス反応にかけてニトリルゴムの分子量を低下させる工程と
3)工程2)において得られたニトリルゴムを、有機溶媒である揮発性化合物中で水素化反応にかけて所望の水素化ニトリルゴムおよび揮発性化合物を含む流体(F)をもたらす工程と
によって製造される。
1)少なくとも1つの共役ジエン、少なくとも1つのα,β−不飽和ニトリルおよび任意選択的に1つ以上のさらなる共重合性モノマーを重合させてニトリルゴムを得る工程と、
2)工程1)のニトリルゴムを、任意選択的に低分子量1−オレフィンの存在下に接触メタセシス反応にかけてニトリルゴムの分子量を低下させる工程と
3)工程2)のニトリルゴムを、有機溶媒である揮発性化合物中で水素化反応にかけて最大でも20,000Pa*s(100℃および1/秒の剪断速度で測定される)、好ましくは最大でも10,000Pa*s、より好ましくは最大でも5,000Pa*s、最も好ましくは最大でも1,000Pa*sの粘度を有する水素化ニトリルゴムおよび少なくとも1つの揮発性化合物を含む流体(F)をもたらす工程と、
4)a)流体(F)を、ヒーター、脱ガス容器(4)および蒸気ラインを少なくとも含む少なくとも1つの濃縮機装置で処理し、それによって流体(F)が加熱され、加熱された流体(G)が脱ガス容器(4)へ供給され、そこで揮発性化合物の一部が、濃縮流体(H)を得るために蒸気ラインを経由して除去される工程、
b)工程a)からの濃縮流体(H)を少なくとも1つの再加熱装置で再加熱して再加熱された濃縮流体(L)を得る工程;および
c)工程b)からの再加熱された濃縮流体(L)を、搬送セクション、1つ以上の蒸気ライン付きのガス抜き口を少なくとも含む押出機脱ガスセクションと、蓄積セクションと出口セクションとを少なくとも含む少なくとも1つの押出機装置へ供給する工程であって、ストリッピング剤がさらに押出機装置に供給され、そして揮発性化合物がガス抜き口および蒸気ラインを通して除去される工程
を少なくとも含むプロセスによって揮発性化合物を流体(F)から除去する工程と
によって製造することができ、
それによって再加熱された濃縮流体(L)は押出機脱ガスセクションに入る時に自由流動性であり、出口セクションで得られる水素化ニトリルゴムは揮発性化合物を実質的に含まない。
上述のモノマーの重合およびその後のメタセシスによるニトリルゴムの製造は、当業者に十分に知られており、ポリマー文献に包括的に記載されている。さらに、工程3)における水素化のために使用することができるニトリルゴムはまた、たとえば、Lanxess Deutschland GmbH製の商品名Perbunan(登録商標)およびKrynac(登録商標)の製品範囲からの製品として、商業的に入手可能である。
ニトリルゴムの水素化は、当該技術分野においてまた公知であり、均一または不均一水素化触媒で行うことができる。水素化をその場で、すなわちメタセシス分解が前にまた実施された同じ反応容器で、そして分解したニトリルゴムを単離せずに実施することもまた可能である。水素化触媒は次に反応容器に造作なく添加される。
(R1 mB)lMXn
(ここで、Mはルテニウムまたはロジウムであり、ラジカルR1は同一であるかまたは異なり、それぞれC1〜C8アルキル基、C4〜C8シクロアルキル基、C6〜C15アリール基またはC7〜C15アラルキル基である。Bは、リン、ヒ素、硫黄またはスルホキシド基S=Oであり、Xは水素またはアニオン、好ましくはハロゲン、特に好ましくは塩素または臭素であり、lは2、3または4であり、mは2または3であり、nは1、2または3、好ましくは1または3である)
の触媒を使用することが可能である。
工程a)において少なくとも1つの非揮発性水素化ニトリルゴムポリマーおよび少なくとも1つの揮発性化合物を含有する流体Fは、ポンプ1によってヒーター2に移され、そこで流体Fは加熱される。
ヒーターに入る流体Fは典型的にはおよび好ましくは、10℃〜100℃の、好ましくは20℃〜80℃の温度を有する。流体Fの粘度は、たとえば100mPa*s〜75,000mPa*sの範囲に、好ましくは500mPa*s〜5,000mPa*sの範囲にある。
加熱すると、加熱された流体Gが得られる。加熱された流体Gは、流体Fより高い温度、好ましくは100〜250℃、より好ましくは110℃〜200℃、さらにより好ましくは120℃〜190℃の温度を有する。
濃縮流体Hの温度は、加熱された流体Gのそれより低く、たとえば15〜150℃の範囲に、好ましくは20〜120℃の範囲にある。濃縮流体Hは依然として上に定義されたような自由流動性である。
工程b)において、工程a)において得られた濃縮流体Hは次に、再加熱された濃縮流体Lを得るために再加熱装置6を通過させられる。好ましい実施形態において再加熱装置は熱交換器を含み、熱媒体および熱交換器タイプについての選好を含む同じ開示が、熱交換器2について上に記載されたように適用される。
工程c)において、工程b)において得られた再加熱された濃縮流体Lは、押出機装置に通され、供給点12で押出機脱ガスセクションの搬送セクション16へ供給される。
それ故、砕けやすい様の水素化ニトリルゴムは、たとえば油圧プレスによってベールに成形され、次に輸送用の箱または枠箱に詰められる。(蜂蜜様またはワックス様外観を有する)いわゆる「液体」グレードの水素化ニトリルゴムについては、適切な容器が用いられなければならない。
・脱ガス容器(4)と連通したヒーター(2)を含む1つの濃縮装置であって、脱ガス容器(4)の底部分がポンプ(4.2)と連通しており、脱ガス容器(4)の上部が少なくとも1つの蒸気ライン(4.1)と連通している装置
・濃縮装置のポンプ(4.2)および押出機装置上の供給点(12)と連通した1つの加熱装置(6)
・少なくとも1つの供給点(12)、1つの押出機脱ガスセクション(16)、1つの蓄積セクション(20)および1つの出口セクション(22)を含む1つの押出機装置であって、押出機脱ガスセクション(16)が、蒸気ライン(15.1)に接続された少なくとも1つのガス抜き口(15)をさらに含む装置
を少なくとも含むデバイスで行うことができる。
図2は、ポンプ1、ヒーター2、脱ガス容器4、蒸気ライン4.1およびポンプ4.2を持った濃縮機装置と、ヒーターを含む再加熱装置6と、ガス抜き口15Aおよび15Bならびに蒸気ライン15.1Aおよび15.1Bにそれぞれ接続された2つの搬送セクション16Aおよび16Bを有する2つの押出機脱ガスセクション、搬送セクション16Aおよび16Bを終了させる2つの蓄積セクション18および20ならびに出口セクション22を含む押出機装置とを含む本発明による方法の達成のための別のフローチャートおよび好適なデバイスを示す。それに加えて押出機装置は側方供給装置24をさらに含む。
この実施形態において工程a)は、少なくとも1回、好ましくは1回または2回繰り返される。工程a)を繰り返す利点は、濃縮流体Hを製造するための総エネルギー消費を、各濃縮装置についてのパラメータ最適化によるより容易な運転のためにかなり削減できることである。工程a)の繰り返しは好ましくは、それぞれの数の濃縮装置を直列に接続することによって成し遂げられる。
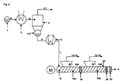
図5は、ポンプ1と、ヒーター2、蒸気ライン4.1およびポンプ4.2を備えた脱ガス容器4を含む濃縮機装置とを持った一段濃縮機装置と、ヒーターを備えた再加熱装置6と、供給点12が第1押出機脱ガスセクションに設置されている、3つの押出機脱ガスセクションを含み、搬送セクション16A、上流方向で蒸気ライン13.1に接続された後部ガス抜き口13を含む押出機装置とを含み、押出機装置が、ガス抜き口15Aおよび15Bが蒸気ライン15.1Aおよび15.1Bにそれぞれ接続されている、そして搬送セクション16A、16Bおよび16Cのそれぞれが蓄積セクション!8A、18Bおよび20によって終了する、搬送セクション16Bおよび16C、ガス抜き口15Aおよび15Bをそれぞれ含む2つの下流押出機脱ガスセクションをさらに含み、押出機装置が出口セクション22をさらに含む本発明による方法の達成のための別のフローチャートおよび好適なデバイスを示す。一般に、流れは、相違が再加熱された流体L中に存在する大量の流体化合物がガス抜き口13およびそれに接続された蒸気ライン13.1を経由して既に除去されていることである状態で上記の通り処理される。
図6は、ポンプ1と、圧力制御デバイス3、ヒーター2、蒸気ライン4.1およびポンプ4.2を備えた脱ガス容器4を含む濃縮機装置とを持った一段濃縮機装置と、ヒーターを含む再加熱装置6と、供給点12が第1押出機脱ガスセクションに設置されている、第1押出機脱ガスセクションが搬送セクション16A、上流方向で蒸気ライン13.1に接続された後部ガス抜き口13を含み、押出機の供給点12の上流に圧力制御デバイス7、4つの押出機脱ガスセクションを含む押出機装置とを含み、押出機装置が、ガス抜き口15A、15Bおよび15Cが蒸気ライン15.1A、15.1Bおよび15Cにそれぞれ接続されている、そして搬送セクション16A、16B、16Cおよび16Dのそれぞれが蓄積セクション18A、18B、18Cおよび20によって終了する、搬送セクション16B、16Cおよび16D、ガス抜き口15A、15Bおよび15Cをそれぞれ含む3つの下流押出機脱ガスセクションをさらに含み、押出機装置が出口セクション22をさらに含む本発明による方法の達成のための別のフローチャートおよび好適なデバイスを示す。一般に、流れは上記の通り処理される。
1 ポンプ
2、2A、2B ヒーター
3 圧力調整デバイス
4、4A、4B 脱ガス容器
4.1、4.1A、4.1B 蒸気ライン
4.2、4.2A、4.2B ポンプ
6 再加熱装置
7 圧力調整デバイス
12 供給点
13 後部ガス抜き口(上流)
13.1 蒸気ライン
15、15A、15B、15B、15C ガス抜き口(下流)
15.1、15.1A、15.1B、15.1C 蒸気ライン
16、16A、16B、16B、16C 搬送セクション(下流)
18、18A、18B、18B、18C 蓄積セクション
20 最後の蓄積セクション
22 出口セクション
F 流体F
G 加熱された流体H
H 濃縮流体H
J プレ濃縮流体J
K 再加熱されたプレ濃縮流体K
L 再加熱された濃縮流体L
P 本発明による方法によって得られる水素化ニトリルゴムポリマー
Claims (29)
- (i)少なくとも1つの共役ジエン、少なくとも1つのα,β−不飽和ニトリルおよび任意選択的に1つ以上の共重合性モノマーに由来する繰り返し単位を含み、最大でも20,000Pa*s(100℃でおよび1/秒の剪断速度で測定される)、好ましくは最大でも10,000Pa*s、より好ましくは最大でも5,000Pa*s、最も好ましくは最大でも1000Pa*sの粘度を有する少なくとも1つの水素化ニトリルゴムと、
(ii)少なくとも1つの揮発性化合物と
を含有する流体(F)から揮発性化合物を除去する工程を含む揮発性化合物を実質的に含まない水素化ニトリルゴムの製造方法であって、
a)前記流体(F)を、ヒーター、脱ガス容器(4)および蒸気ラインを少なくとも含む少なくとも1つの濃縮機装置で処理し、それによって前記流体(F)が加熱され、前記加熱された流体(G)が脱ガス容器へ供給され、そこで前記揮発性化合物の一部が、濃縮流体(H)を得るために前記蒸気ラインを経由して除去される工程と、
b)前記工程a)からの前記濃縮流体(H)を少なくとも1つの再加熱装置で再加熱して再加熱された濃縮流体(L)を得る工程と;
c)前記工程b)からの前記再加熱された濃縮流体(L)を、搬送セクション、1つ以上の蒸気ライン付きのガス抜き口を少なくとも含む押出機脱ガスセクションと、蓄積セクションと出口セクションとを少なくとも含む少なくとも1つの押出機装置へ供給する工程であって、少なくとも1つのストリッピング剤がさらに前記押出機装置に供給され、そして揮発性化合物が前記ガス抜き口および蒸気ラインを通して除去される工程と
を少なくとも含み、
それによって前記再加熱された濃縮流体(L)が前記押出機脱ガスセクションに入る時に自由流動性であり、前記出口セクションで得られる前記水素化ニトリルゴムが揮発性化合物を実質的に含まない方法。 - 揮発性化合物を実質的に含まないと定義される前記水素化ニトリルゴム中の揮発性化合物の含有率が、前記水素化ニトリルゴムの質量を基準として、1.25重量%未満、好ましくは0.75重量%未満、より好ましくは0.5重量%未満、最も好ましくは0.2重量%未満であることを特徴とする、請求項1に記載の方法。
- 前記流体(F)が少なくとも次の工程
1)少なくとも1つの共役ジエン、少なくとも1つのα,β−不飽和ニトリルおよび任意選択的に1つ以上のさらなる共重合性モノマーを重合させてニトリルゴムを得る工程と、
2)前記工程1)の前記ニトリルゴムを、任意選択的に1−オレフィンの存在下に接触メタセシス反応にかけて前記ニトリルゴムの分子量を低下させる工程と
3)前記工程2)の前記ニトリルゴムを、揮発性化合物、好ましくは有機溶媒中で水素化反応にかけて、最大でも20,000Pa*s(100℃でおよび1/秒の剪断速度で測定される)、好ましくは最大でも10,000Pa*s、より好ましくは最大でも5,000Pa*s、最も好ましくは最大でも1,000Pa*sの粘度を有する水素化ニトリルゴムおよび少なくとも1つの揮発性化合物を含む流体(F)をもたらす工程と
を行うことによって得られることを特徴とする、請求項1または2に記載の方法。 - 揮発性化合物を実質的に含まない前記水素化ニトリルゴムが、50,000g/モル以下、好ましくは10,000〜50,000g/モル、より好ましくは12,000〜40,000g/モルの重量平均分子量Mwおよび2.0未満の多分散性(Mw/Mn)を有することを特徴とする、請求項1〜3のいずれか一項に記載の方法。
- 揮発性化合物を実質的に含まない前記水素化ニトリルゴムが、50,000g/モル超の、好ましくは50,000〜250,000の範囲の重量平均分子量Mwを有し、前記多分散性が、2.1〜3.0、好ましくは2.1〜3未満、より好ましくは2.2〜2.9、さらにより好ましくは2.3〜2.9、最も好ましくは2.4〜2.8の範囲にあることを特徴とする、請求項1〜4のいずれか一項に記載の方法。
- 前記流体(F)が、3〜50重量%の非揮発性水素化ニトリルゴムポリマーおよび50〜97重量%の揮発性化合物を含有し、それによって前述の成分が合計して前記流体(F)の総質量の90〜100になることを特徴とする、請求項1〜5のいずれか一項に記載の方法。
- 前記ヒーター(2)に入る前記流体(F)が、10℃〜100℃、好ましくは20〜80℃の温度を有することを特徴とする、請求項1〜6のいずれか一項に記載の方法。
- 前記ヒーター(2)に入る前記流体(F)が、100mPa*s〜75,000mPa*sの粘度を有することを特徴とする、請求項1〜7のいずれか一項に記載の方法。
- 前記加熱された流体(G)が、100〜250℃、好ましくは110〜200℃、より好ましくは120〜190℃の温度を有することを特徴とする、請求項1〜8のいずれか一項に記載の方法。
- 前記脱ガス容器(4)の圧力が100hPa〜4,000hPaの範囲にあることを特徴とする、請求項1〜9のいずれか一項に記載の方法。
- 前記脱ガス容器(4)がサイクロンの形状に設計され、前記濃縮流体(H)の取り出しを容易にするためにトリスペリカル形状の底部を少なくとも有することを特徴とする、請求項1〜10のいずれか一項に記載の方法。
- ポンプ4.2が、容積式型ポンプ、ギヤポンプ、ピストンポンプ、膜ポンプ、スクリュー型ポンプ、逆転もしくは共回転単軸もしくは二軸スクリュー押出機のような押出機型ポンプもしくは混練機型ポンプまたはそれらの組み合わせからなる群から選択されることを特徴とする、請求項1〜11のいずれか一項に記載の方法。
- 前記濃縮流体(H)の温度が、前記加熱された流体(G)の温度より低く、15℃〜150℃、好ましくは20℃〜120℃の範囲にあることを特徴とする、請求項1〜12のいずれか一項に記載の方法。
- 前記再加熱された濃縮流体(L)の温度が、前記濃縮流体(H)の温度より高く、50℃〜250℃、好ましくは90℃〜180℃の範囲にあることを特徴とする、請求項1〜13のいずれか一項に記載の方法。
- 前記押出機装置が、単軸および多軸スクリュー押出機からなる群から選択される少なくとも1つの押出機を含むことを特徴とする、請求項1〜14のいずれか一項に記載の方法。
- 前記押出機装置が、前記押出機の別個のゾーンを、前記ゾーンが加熱されるか加熱されないかまたは冷却されるかのいずれかであることができるように異なる温度で互いに独立して運転するための手段を含むことを特徴とする、請求項1〜15のいずれか一項に記載の方法。
- 前記ガス抜き口(15)が、前記再加熱された濃縮流体(L)または前記水素化ニトリルゴムが前記ガス抜き口から出てくるのを防ぐための手段を含むことを特徴とする、請求項1〜16のいずれか一項に記載の方法。
- 前記蓄積セクション(18、20)における蓄積が混練もしくは絞りエレメント、ブリスターディスクまたはダイ・プレートによって成し遂げられることを特徴とする、請求項1〜17のいずれか一項に記載の方法。
- 前記押出機装置が1〜30個の搬送および蓄積セクションを含むことを特徴とする、請求項1〜18のいずれか一項に記載の方法。
- 前記出口セクション(22)が、前記水素化ニトリルゴムが前記押出機および生成物処理装備を出ることを可能にするための手段を含み、前記処理装備が、ダイ・プレートとカッターとの組み合わせ;ダイ・プレートおよび水中ペレット化手段;小片形成のための手段、撹拌器および前記押出機の末端プレートに置かれた固定ナイフからなる群から選択されることを特徴とする、請求項1〜19のいずれか一項に記載の方法。
- 前記出口セクション(22)が冷却手段をさらに含み、前記冷却手段が対流空気冷却付きの空気圧式小片コンベヤー、対流空気冷却付きの振動式小片コンベヤー、冷却接触面付きの振動式小片コンベヤー、対流空気冷却付きのベルトコンベヤー、冷却ベルト付きのベルトコンベヤー、前記押出機の出口での熱い小片上への水噴霧および水中ペレット化手段からなる群から選択されることを特徴とする請求項1〜20のいずれか一項に記載の方法。
- 前記出口セクション(22)が、熱交換器、好ましくは管束熱交換器、対流空気冷却付きのベルトコンベヤー、冷却ベルト付きのベルトコンベヤー、水が冷却剤として働く、熱い水素化ニトリルゴム上への水噴霧または水浴からなる群から選択される冷却手段をさらに含むことを特徴とする、請求項1〜21のいずれか一項に記載の方法。
- 窒素、二酸化炭素、一酸化炭素、希ガス、メタン、エタン、プロパン、ブタン、イソブタン、ペンタン、ヘキサン、シクロヘキサン、エチレン、プロペン、イソブテン、ブタジエン、天然ガス、アセトン、メチルエチルケトン、メタノール、エタノール、ジエチルエーテル、テトラヒドロフラン、水または前述の物質の混合物からなる群から選択されるストリッピング剤が使用されることを特徴とする、請求項1〜22のいずれか一項に記載の方法。
- 添加剤が、前記流体(F)にまたは側方供給装置によって前記押出機装置においてまたは、それらが液体である限り前記ストリッピング剤と一緒に添加されることを特徴とする、請求項1〜23のいずれか一項に記載の方法。
- 前記工程a)が少なくとも1回繰り返され、前記繰り返しがそれぞれの数の濃縮装置を直列に接続することによって好ましくは成し遂げられることを特徴とする、請求項1〜24のいずれか一項に記載の方法。
- 前記濃縮装置の圧力、前記再加熱装置または前記押出機装置が1つ以上の圧力調整デバイスを備えていることを特徴とする、請求項1〜25のいずれか一項に記載の方法。
- 前記押出機装置が少なくとも1つの押出機脱ガスセクションを上流方向に含むことを特徴とする、請求項1〜26のいずれか一項に記載の方法。
- 少なくとも1つの共役ジエン、少なくとも1つのα,β−不飽和ニトリルおよび任意選択的に1つ以上の共重合性モノマーに由来する繰り返し単位を含み、最大でも20,000Pa*s、好ましくは最大でも10,000Pa*s、より好ましくは最大でも5,000Pa*s、最も好ましくは最大でも1000Pa*sの粘度を有し、1.25%未満、好ましくは0.75重量%未満、より好ましくは0.5重量%未満、最も好ましくは0.2重量%未満の揮発性化合物を含む水素化ニトリルゴム。
- ・脱ガス容器(4)と連通したヒーター(2)を含む1つの濃縮装置であって、前記脱ガス容器(4)の底部分がポンプ(4.2)と連通しており、前記脱ガス容器(4)の上部が少なくとも1つの蒸気ライン(4.1)と連通している装置
・前記濃縮装置の前記ポンプ(4.2)および押出機装置上の供給点(12)と連通した1つの加熱装置(6)
・少なくとも1つの供給点(12)、1つの押出機脱ガスセクション(16)、1つの蓄積セクション(20)および1つの出口セクション(22)を含む1つの押出機装置であって、前記押出機脱ガスセクション(16)が、蒸気ライン(15.1)に接続された少なくとも1つのガス抜き口(15)をさらに含む装置
を少なくとも含むデバイスを用いて行われる、請求項1〜28のいずれか一項に記載の方法。
Applications Claiming Priority (3)
| Application Number | Priority Date | Filing Date | Title |
|---|---|---|---|
| EP10157846A EP2368917B1 (en) | 2010-03-25 | 2010-03-25 | Process for the production of water and solvent-free hydrogenated nitrile rubbers |
| EP10157846.6 | 2010-03-25 | ||
| PCT/EP2011/054285 WO2011117214A1 (en) | 2010-03-25 | 2011-03-22 | Process for the production of water and solvent-free hydrogenated nitrile rubbers |
Publications (3)
| Publication Number | Publication Date |
|---|---|
| JP2013523902A true JP2013523902A (ja) | 2013-06-17 |
| JP2013523902A5 JP2013523902A5 (ja) | 2014-05-08 |
| JP5712411B2 JP5712411B2 (ja) | 2015-05-07 |
Family
ID=42244425
Family Applications (1)
| Application Number | Title | Priority Date | Filing Date |
|---|---|---|---|
| JP2013500462A Active JP5712411B2 (ja) | 2010-03-25 | 2011-03-22 | 水および溶媒を含まない水素化ニトリルゴムの製造方法 |
Country Status (10)
| Country | Link |
|---|---|
| US (2) | US9249236B2 (ja) |
| EP (2) | EP2368917B1 (ja) |
| JP (1) | JP5712411B2 (ja) |
| KR (1) | KR101442376B1 (ja) |
| CN (1) | CN102812052B (ja) |
| BR (1) | BR112012024357A2 (ja) |
| CA (1) | CA2792843A1 (ja) |
| SG (1) | SG184023A1 (ja) |
| TW (1) | TWI494324B (ja) |
| WO (1) | WO2011117214A1 (ja) |
Cited By (2)
| Publication number | Priority date | Publication date | Assignee | Title |
|---|---|---|---|---|
| JP2013522433A (ja) * | 2010-03-24 | 2013-06-13 | ランクセス・インターナショナル・ソシエテ・アノニム | 水および溶媒を含まないポリマーの製造方法 |
| JPWO2016152890A1 (ja) * | 2015-03-26 | 2018-01-25 | 日本ゼオン株式会社 | 重合体溶液と水との分離方法 |
Families Citing this family (8)
| Publication number | Priority date | Publication date | Assignee | Title |
|---|---|---|---|---|
| EP2368917B1 (en) * | 2010-03-25 | 2013-01-09 | LANXESS International SA | Process for the production of water and solvent-free hydrogenated nitrile rubbers |
| CN103450397B (zh) * | 2012-05-28 | 2015-05-13 | 中国石油天然气股份有限公司 | 一种丁腈橡胶的制备方法 |
| EP2676969B1 (en) * | 2012-06-22 | 2016-06-01 | University Of Waterloo | Tandem metathesis and hydrogenation of diene-based polymers in latex |
| KR20140144076A (ko) | 2013-06-10 | 2014-12-18 | 주식회사 엘지화학 | 3원계 탄성 공중합체의 제조 방법 |
| TWI649335B (zh) | 2013-12-30 | 2019-02-01 | 德商艾朗希歐德意志有限公司 | 含酚之氫化腈橡膠 |
| TWI653245B (zh) * | 2013-12-30 | 2019-03-11 | Arlanxeo Deutschland Gmbh | 含有苯酚之氫化腈橡膠 |
| WO2016030467A2 (de) * | 2014-08-27 | 2016-03-03 | List Holding Ag | Verfahren zur verbesserung der isolation von polymerlösungen |
| ES2744250T3 (es) | 2015-04-13 | 2020-02-24 | Arlanxeo Deutschland Gmbh | Mezclas en forma de polvo con contenido en cauchos de nitrilo, de baja emisión |
Citations (5)
| Publication number | Priority date | Publication date | Assignee | Title |
|---|---|---|---|---|
| JPS52117389A (en) * | 1976-03-26 | 1977-10-01 | Werner & Pfleiderer | Screw machine |
| JPH09124727A (ja) * | 1995-10-31 | 1997-05-13 | Asahi Chem Ind Co Ltd | ブロック共重合体の回収方法 |
| JP2001146503A (ja) * | 1999-11-19 | 2001-05-29 | Denki Kagaku Kogyo Kk | ポリマー溶液からポリマーを回収する方法及び装置 |
| JP2004529256A (ja) * | 2001-06-12 | 2004-09-24 | バイエル・インコーポレーテツド | 低分子量水素化ニトリルゴム |
| JP2007077394A (ja) * | 2005-08-30 | 2007-03-29 | Lanxess Deutschland Gmbh | ニトリルゴムをメタセシスにより分解するための触媒の使用 |
Family Cites Families (42)
| Publication number | Priority date | Publication date | Assignee | Title |
|---|---|---|---|---|
| US2995829A (en) * | 1957-06-18 | 1961-08-15 | Firestone Tire & Rubber Co | Method and apparatus for drying and cooling sub-divided material |
| BE587252A (ja) | 1959-02-07 | |||
| US3700637A (en) | 1970-05-08 | 1972-10-24 | Shell Oil Co | Diene-nitrile rubbers |
| DE2539132C2 (de) | 1975-09-03 | 1987-04-09 | Bayer Ag, 5090 Leverkusen | Verwendung hydrierter Dien-Copolymere als temperaturbeständige Materialien auf dem Dichtungssektor |
| US4508592A (en) * | 1976-08-04 | 1985-04-02 | Exxon Research & Engineering Co. | Elastomer extrusion drying with gas injection |
| US4198265A (en) * | 1977-11-30 | 1980-04-15 | The Firestone Tire & Rubber Company | Method of removing volatiles from an elastomer |
| JPS5653104A (en) * | 1979-10-09 | 1981-05-12 | Mitsui Petrochem Ind Ltd | Separation of polymer from polymer solution |
| NL8203281A (nl) | 1982-08-21 | 1984-03-16 | Stamicarbon | Inrichting en werkwijze voor het winnen van polymeer uit een oplossing. |
| CA1220300A (en) | 1982-12-08 | 1987-04-07 | Polysar Limited | Polymer hydrogenation process |
| CA1203047A (en) | 1982-12-08 | 1986-04-08 | Hormoz Azizian | Polymer hydrogenation process |
| DE3329974A1 (de) | 1983-08-19 | 1985-02-28 | Bayer Ag, 5090 Leverkusen | Herstellung von hydrierten nitrilkautschuken |
| DE3433392A1 (de) | 1984-09-12 | 1986-03-20 | Bayer Ag, 5090 Leverkusen | Hydrierung nitrilgruppenhaltiger ungesaettigter polymerer |
| DE3529252A1 (de) | 1985-08-16 | 1987-02-19 | Bayer Ag | Verfahren zur selektiven hydrierung ungesaettigter verbindungen |
| DE3540918A1 (de) | 1985-11-19 | 1987-05-21 | Bayer Ag | Verfahren zur selektiven hydrierung ungesaettigter verbindungen |
| DE3541689A1 (de) | 1985-11-26 | 1987-05-27 | Bayer Ag | Verfahren zur selektiven hydrierung nitrilgruppenhaltiger ungesaettigter polymerer |
| US4909898A (en) * | 1986-10-01 | 1990-03-20 | Polysar Limited | Polymer recovery from solution |
| US4816525A (en) | 1987-07-06 | 1989-03-28 | University Of Waterloo | Polymer hydrogenation process |
| DE3932019C1 (ja) | 1989-09-26 | 1991-05-08 | Bayer Ag, 5090 Leverkusen, De | |
| DE4025781A1 (de) * | 1990-08-15 | 1992-02-20 | Bayer Ag | Hydrierte butadien/isopren/(meth-)acrylnitril- copolymerisate |
| US5241013A (en) * | 1992-09-02 | 1993-08-31 | Polysar Rubber Corporation | Catalytic hydrogenation of nitrile rubber |
| US5283021A (en) | 1993-06-14 | 1994-02-01 | Chi Mei Corporation | Process for removing the solvent from an elastomeric polymer solution |
| DE19537113C1 (de) * | 1995-10-05 | 1997-03-13 | Bayer Ag | Verfahren zur Herstellung von thermoplastischem Polymergranulat aus Polymerlösungen |
| DE19914143A1 (de) | 1999-03-27 | 2000-09-28 | Bayer Ag | Vorrichtung und Verfahren zum Entgasen von Kunststoffen, insbesondere von hochmolekularen Polycarbonatlösungen |
| DE10008531A1 (de) | 2000-02-24 | 2001-09-13 | List Ag Arisdorf | Verfahren zum Behandeln eines Produktes in zumindest einem Mischkneter |
| DE60115341T2 (de) | 2000-06-22 | 2006-07-06 | Jsr Corp. | Verfahren zur Gewinnung eines Polymers aus einer Lösung |
| CA2329844A1 (en) | 2000-12-28 | 2002-06-28 | Bayer Inc. | Esbo enhanced hydrogenation |
| US6673881B2 (en) | 2001-06-12 | 2004-01-06 | Bayer Inc. | Process for the preparation of low molecular weight hydrogenated nitrile rubber |
| US6841623B2 (en) | 2001-06-29 | 2005-01-11 | Bayer Inc. | Low molecular weight nitrile rubber |
| DE10224886A1 (de) | 2002-06-05 | 2003-12-18 | Bayer Ag | Verfahren zur Herstellung von Emulsionspolymeren mit hoher Reinheit |
| CA2462011A1 (en) * | 2004-02-23 | 2005-08-23 | Bayer Inc. | Process for the preparation of low molecular weight nitrile rubber |
| EP1757623A1 (en) * | 2005-07-14 | 2007-02-28 | Lanxess Inc. | Process for the preparation of low mooney nitrile terpolymers |
| DE102005061628A1 (de) * | 2005-12-21 | 2007-06-28 | Lanxess Deutschland Gmbh | Hydrierter Nitrilkautschuk mit enger Molekulargewichtsverteilung, ein Verfahren zu seiner Herstellung und seine Verwendung |
| US7666950B2 (en) * | 2006-06-01 | 2010-02-23 | Lanxess Deutschland Gmbh | Process for preparing hydrogenated nitrile rubbers |
| CA2657939C (en) * | 2006-07-20 | 2015-10-27 | Albemarle Corporation | Process technology for recovering brominated styrenic polymers from reaction mixtures in which they are formed and/or converting such mixtures into pellets or into granules or pastilles |
| EP2130868B1 (en) * | 2007-03-29 | 2011-11-30 | Zeon Corporation | Nitrile copolymer rubber composition and nitrile copolymer latex composition |
| DE102007024008A1 (de) | 2007-05-22 | 2008-11-27 | Lanxess Deutschland Gmbh | Nitrilkautschuke |
| DE102007024011A1 (de) | 2007-05-22 | 2008-11-27 | Lanxess Deutschland Gmbh | Nitrilkautschuke |
| DE102007024010A1 (de) | 2007-05-22 | 2008-11-27 | Lanxess Deutschland Gmbh | Nitrilkautschuke |
| EP2027920B1 (de) | 2007-08-21 | 2014-10-08 | LANXESS Deutschland GmbH | Katalysatoren für Metathese-Reaktionen |
| EP2108678B1 (en) * | 2008-01-16 | 2013-01-09 | The Yokohama Rubber Co., Ltd. | Chlorinated rubber composition and hose |
| CN102232097A (zh) | 2008-09-12 | 2011-11-02 | 朗盛公司 | 具有非常高的填充剂水平具有优异的可加工性以及对侵蚀流体耐受性的hnbr组合物 |
| EP2368917B1 (en) * | 2010-03-25 | 2013-01-09 | LANXESS International SA | Process for the production of water and solvent-free hydrogenated nitrile rubbers |
-
2010
- 2010-03-25 EP EP10157846A patent/EP2368917B1/en active Active
-
2011
- 2011-03-22 KR KR1020127027739A patent/KR101442376B1/ko active Active
- 2011-03-22 CN CN201180015931.3A patent/CN102812052B/zh active Active
- 2011-03-22 JP JP2013500462A patent/JP5712411B2/ja active Active
- 2011-03-22 EP EP11709411A patent/EP2550300A1/en not_active Withdrawn
- 2011-03-22 CA CA2792843A patent/CA2792843A1/en not_active Abandoned
- 2011-03-22 WO PCT/EP2011/054285 patent/WO2011117214A1/en not_active Ceased
- 2011-03-22 BR BR112012024357A patent/BR112012024357A2/pt not_active IP Right Cessation
- 2011-03-22 SG SG2012067526A patent/SG184023A1/en unknown
- 2011-03-24 TW TW100110019A patent/TWI494324B/zh active
-
2013
- 2013-05-01 US US13/874,930 patent/US9249236B2/en active Active
-
2015
- 2015-12-21 US US14/976,278 patent/US10882980B2/en active Active
Patent Citations (5)
| Publication number | Priority date | Publication date | Assignee | Title |
|---|---|---|---|---|
| JPS52117389A (en) * | 1976-03-26 | 1977-10-01 | Werner & Pfleiderer | Screw machine |
| JPH09124727A (ja) * | 1995-10-31 | 1997-05-13 | Asahi Chem Ind Co Ltd | ブロック共重合体の回収方法 |
| JP2001146503A (ja) * | 1999-11-19 | 2001-05-29 | Denki Kagaku Kogyo Kk | ポリマー溶液からポリマーを回収する方法及び装置 |
| JP2004529256A (ja) * | 2001-06-12 | 2004-09-24 | バイエル・インコーポレーテツド | 低分子量水素化ニトリルゴム |
| JP2007077394A (ja) * | 2005-08-30 | 2007-03-29 | Lanxess Deutschland Gmbh | ニトリルゴムをメタセシスにより分解するための触媒の使用 |
Cited By (2)
| Publication number | Priority date | Publication date | Assignee | Title |
|---|---|---|---|---|
| JP2013522433A (ja) * | 2010-03-24 | 2013-06-13 | ランクセス・インターナショナル・ソシエテ・アノニム | 水および溶媒を含まないポリマーの製造方法 |
| JPWO2016152890A1 (ja) * | 2015-03-26 | 2018-01-25 | 日本ゼオン株式会社 | 重合体溶液と水との分離方法 |
Also Published As
| Publication number | Publication date |
|---|---|
| US20160145425A1 (en) | 2016-05-26 |
| US10882980B2 (en) | 2021-01-05 |
| EP2368917A1 (en) | 2011-09-28 |
| EP2550300A1 (en) | 2013-01-30 |
| BR112012024357A2 (pt) | 2016-05-24 |
| SG184023A1 (en) | 2012-10-30 |
| CN102812052A (zh) | 2012-12-05 |
| JP5712411B2 (ja) | 2015-05-07 |
| WO2011117214A1 (en) | 2011-09-29 |
| US9249236B2 (en) | 2016-02-02 |
| CN102812052B (zh) | 2014-07-09 |
| TWI494324B (zh) | 2015-08-01 |
| CA2792843A1 (en) | 2011-09-29 |
| TW201200527A (en) | 2012-01-01 |
| KR101442376B1 (ko) | 2014-09-17 |
| US20140024784A1 (en) | 2014-01-23 |
| EP2368917B1 (en) | 2013-01-09 |
| KR20130027487A (ko) | 2013-03-15 |
Similar Documents
| Publication | Publication Date | Title |
|---|---|---|
| JP5712411B2 (ja) | 水および溶媒を含まない水素化ニトリルゴムの製造方法 | |
| JP5604582B2 (ja) | 水および溶媒を含まないポリマーの製造方法 | |
| US9512240B2 (en) | Process for the production of water and solvent-free polymers | |
| JP6257570B2 (ja) | 水および溶媒を含まないニトリルゴムの製造方法 | |
| JP5855083B2 (ja) | 水および溶媒を含まないポリマーの製造方法 |
Legal Events
| Date | Code | Title | Description |
|---|---|---|---|
| A521 | Request for written amendment filed |
Free format text: JAPANESE INTERMEDIATE CODE: A523 Effective date: 20140319 |
|
| A621 | Written request for application examination |
Free format text: JAPANESE INTERMEDIATE CODE: A621 Effective date: 20140319 |
|
| A977 | Report on retrieval |
Free format text: JAPANESE INTERMEDIATE CODE: A971007 Effective date: 20140904 |
|
| A131 | Notification of reasons for refusal |
Free format text: JAPANESE INTERMEDIATE CODE: A131 Effective date: 20140908 |
|
| A601 | Written request for extension of time |
Free format text: JAPANESE INTERMEDIATE CODE: A601 Effective date: 20141208 |
|
| A521 | Request for written amendment filed |
Free format text: JAPANESE INTERMEDIATE CODE: A523 Effective date: 20141210 |
|
| A602 | Written permission of extension of time |
Free format text: JAPANESE INTERMEDIATE CODE: A602 Effective date: 20141215 |
|
| TRDD | Decision of grant or rejection written | ||
| A01 | Written decision to grant a patent or to grant a registration (utility model) |
Free format text: JAPANESE INTERMEDIATE CODE: A01 Effective date: 20150113 |
|
| A521 | Request for written amendment filed |
Free format text: JAPANESE INTERMEDIATE CODE: A523 Effective date: 20150209 |
|
| A61 | First payment of annual fees (during grant procedure) |
Free format text: JAPANESE INTERMEDIATE CODE: A61 Effective date: 20150212 |
|
| A521 | Request for written amendment filed |
Free format text: JAPANESE INTERMEDIATE CODE: A821 Effective date: 20150209 |
|
| R150 | Certificate of patent or registration of utility model |
Ref document number: 5712411 Country of ref document: JP Free format text: JAPANESE INTERMEDIATE CODE: R150 |
|
| S111 | Request for change of ownership or part of ownership |
Free format text: JAPANESE INTERMEDIATE CODE: R313113 |
|
| R350 | Written notification of registration of transfer |
Free format text: JAPANESE INTERMEDIATE CODE: R350 |
|
| R250 | Receipt of annual fees |
Free format text: JAPANESE INTERMEDIATE CODE: R250 |
|
| R250 | Receipt of annual fees |
Free format text: JAPANESE INTERMEDIATE CODE: R250 |
|
| R250 | Receipt of annual fees |
Free format text: JAPANESE INTERMEDIATE CODE: R250 |
|
| R250 | Receipt of annual fees |
Free format text: JAPANESE INTERMEDIATE CODE: R250 |
|
| R250 | Receipt of annual fees |
Free format text: JAPANESE INTERMEDIATE CODE: R250 |
|
| R250 | Receipt of annual fees |
Free format text: JAPANESE INTERMEDIATE CODE: R250 |
|
| R250 | Receipt of annual fees |
Free format text: JAPANESE INTERMEDIATE CODE: R250 |
|
| R250 | Receipt of annual fees |
Free format text: JAPANESE INTERMEDIATE CODE: R250 |