JP2011217543A - 車両用電池管理装置及び電流センサのオフセット検出方法 - Google Patents

車両用電池管理装置及び電流センサのオフセット検出方法 Download PDF

Info

Publication number
JP2011217543A
JP2011217543A JP2010084514A JP2010084514A JP2011217543A JP 2011217543 A JP2011217543 A JP 2011217543A JP 2010084514 A JP2010084514 A JP 2010084514A JP 2010084514 A JP2010084514 A JP 2010084514A JP 2011217543 A JP2011217543 A JP 2011217543A
Authority
JP
Japan
Prior art keywords
secondary battery
current sensor
current
battery management
vehicle
Prior art date
Legal status (The legal status is an assumption and is not a legal conclusion. Google has not performed a legal analysis and makes no representation as to the accuracy of the status listed.)
Granted
Application number
JP2010084514A
Other languages
English (en)
Other versions
JP5411046B2 (ja
Inventor
Yoshihiro Daito
良浩 大都
Current Assignee (The listed assignees may be inaccurate. Google has not performed a legal analysis and makes no representation or warranty as to the accuracy of the list.)
Primearth EV Energy Co Ltd
Original Assignee
Primearth EV Energy Co Ltd
Priority date (The priority date is an assumption and is not a legal conclusion. Google has not performed a legal analysis and makes no representation as to the accuracy of the date listed.)
Filing date
Publication date
Application filed by Primearth EV Energy Co Ltd filed Critical Primearth EV Energy Co Ltd
Priority to JP2010084514A priority Critical patent/JP5411046B2/ja
Publication of JP2011217543A publication Critical patent/JP2011217543A/ja
Application granted granted Critical
Publication of JP5411046B2 publication Critical patent/JP5411046B2/ja
Expired - Fee Related legal-status Critical Current
Anticipated expiration legal-status Critical

Links

Images

Classifications

    • YGENERAL TAGGING OF NEW TECHNOLOGICAL DEVELOPMENTS; GENERAL TAGGING OF CROSS-SECTIONAL TECHNOLOGIES SPANNING OVER SEVERAL SECTIONS OF THE IPC; TECHNICAL SUBJECTS COVERED BY FORMER USPC CROSS-REFERENCE ART COLLECTIONS [XRACs] AND DIGESTS
    • Y02TECHNOLOGIES OR APPLICATIONS FOR MITIGATION OR ADAPTATION AGAINST CLIMATE CHANGE
    • Y02EREDUCTION OF GREENHOUSE GAS [GHG] EMISSIONS, RELATED TO ENERGY GENERATION, TRANSMISSION OR DISTRIBUTION
    • Y02E60/00Enabling technologies; Technologies with a potential or indirect contribution to GHG emissions mitigation
    • Y02E60/10Energy storage using batteries

Landscapes

  • Tests Of Electric Status Of Batteries (AREA)
  • Secondary Cells (AREA)
  • Electric Propulsion And Braking For Vehicles (AREA)

Abstract

【課題】二次電池の充放電電流をより高い精度のもとに管理することのできる車両用電池管理装置、及び該管理装置に用いられる電流センサのオフセットをより正確に検出することのできる電流センサのオフセット検出方法を提供する。
【解決手段】車両用電池管理装置は、走行用電動機/発電機との間で電力の授受が行われる二次電池BTの充放電を管理する。車両用電池管理装置には、二次電池BTの電流を計測する電流センサAMと、二次電池BT及び電流センサAMからなる直列回路と、該直列回路に並列接続された第1のリレー13及び抵抗器R1からなる直列回路とにより構成される並列回路と、並列回路と電力授受先との間に設けられたメインリレー11と、メインリレー11と第1のリレー13とを各別に開閉制御可能であるとともに、電流センサAMによる検出値に基づいて二次電池BTの充放電にかかる電流値を算出する電池管理ECU10とが設けられる。
【選択図】図1

Description

本発明は、車両に搭載された走行用電動機の給電に用いられる二次電池の充放電を管理する車両用電池管理装置、及び該管理装置に用いられる電流センサに適用して有益な電流センサのオフセット検出方法に関する。
電動機により車両駆動力を得ている電気自動車(PEV)やハイブリッド自動車(HEV)等の電動車両は、搭載している二次電池に蓄えられた電力により同車両の電動機を駆動する一方、例えば車両制動時に電動機を発電機として機能させるなどにより回生した電力を二次電池に充電するようにしている。また、特にハイブリッド自動車にあっては、機関駆動されるモータージェネレータ(電動機/発電機)を備え、この電動機/発電機によって発電される電力を二次電池に充電するようにしているものもある。
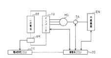
ここで一般に、二次電池は、過放電や過充電が行われると性能が劣化するため、二次電池の残存容量(SOC:state of charge)を把握しつつ、このような充電や放電を管理する必要がある。特に、図6に示すように、内燃機関ENにより駆動される電動機/発電機MGが発生する電力をインバータIVを介して二次電池BTに充電するハイブリッド自動車では、二次電池BTに対する回生電力の充電、並びに二次電池BTによる電動機/発電機MGへの電力供給が常時繰り返されることとなる。このことから、ハイブリッド自動車では通常、例えばSOCが50%から60%の範囲内となるように二次電池BTの充放電が管理されている。すなわち、電流センサAMにより検出される電流値に基づいて電池管理ECU10が二次電池BTのSOCを算出する。そして当該算出されたSOCに基づいて駆動系ECU20が内燃機関ENやインバータIV及び電動機/発電機MGと内燃機関ENとを接続するトランスアクスルTAを制御するなどして二次電池BTの充放電を管理するようにしている。なお、二次電池BTのSOCは、充電電流の積算値から放電電流の積算値を減算することにより求められることから、二次電池BTのSOCを特定の範囲内に維持するためには、それら充電電流及び放電電流を高い精度で求めることが必要となる。
このようなこともあり、従来から、二次電池の充放電電流を高い精度で求める技術が提案されており、その一例として特許文献1に記載の技術がある。特許文献1に記載の車両用電池管理装置には、二次電池とインバータとの間に配されて電流センサ及びバイパス回路のいずれか一方を選択的に直列接続するリレーと、電流センサにより検出された値に基づいて電流値を求める制御装置とが設けられている。そして、二次電池にバイパス回路を直列接続するようにリレーを切換えることにより電流センサに流れる電流を遮断して、制御装置により電流センサのオフセットを取得した後、二次電池に電流センサを直列接続して得られる電流値を、この取得したオフセットに基づいて補正するようにしている。これにより、二次電池の充放電電流を高い精度で求めることができるようになる。
特開2008−72875号公報
ところで、電流センサには通常、導体に電流が流れたときにその周辺に発生する磁束を集束して測定感度を高めるためのセンサコアが使用されているが、このセンサコアには、
直前に検出された電流に応じた磁束の影響が残留するおそれもある。このため、特許文献1に記載の装置のように、電流センサによる検出値を予め求めたオフセットにより補正したとしても、その補正に用いられるオフセットそのものにセンサコアの残留磁束の影響が含まれている可能性もあるなど、二次電池の充放電管理にかかる技術にはいまだ改善の余地が残されている。
本発明は、このような実情に鑑みてなされたものであり、その目的は、二次電池の充放電電流をより高い精度のもとに管理することのできる車両用電池管理装置、及び該管理装置に用いられる電流センサのオフセットをより正確に検出することのできる電流センサのオフセット検出方法を提供することにある。
上記課題を解決するため、請求項1に記載の発明は、車両に搭載された走行用電動機/発電機との間で電力の授受が行われる二次電池の充放電を管理する車両用電池管理装置であって、前記二次電池の電流を計測する電流センサと、前記二次電池及び前記電流センサからなる直列回路と、当該直列回路に並列接続された第1の副開閉器及び抵抗器からなる直列回路とにより構成される並列回路と、前記並列回路と前記二次電池の電力授受先との間に設けられた主開閉器と、前記主開閉器と前記第1の副開閉器とを各別に開閉制御可能であるとともに、前記電流センサによる検出値に基づいて前記二次電池の充放電にかかる電流値を算出する制御装置とを備えることを要旨とする。
このような構成によれば、制御装置は、二次電池の接続先を、二次電池の電力授受先である車両走行用の電動機/発電機とすることができることはもとより、二次電池をそれら電力授受先から切り離すとともにこの切り離した二次電池に抵抗器が並列接続されたループ回路を構成して、該抵抗器に定常電流を流すようにすることができるようにもなる。定常電流は、該電流が流れる電流センサに生じるヒステリシスの影響などを低減もしくは予測可能とすることから、電流センサにて検出される検出値から算出される電流値の精度も自ずと向上されるようになる。このため、こうした回路構成を有する車両用電池管理装置によれば、二次電池の充放電電流をより高い精度のもとに管理することができるようになる。
また同構成によれば、制御装置を通じて二次電池を車両走行用の電動機/発電機に接続させつつ二次電池に抵抗器を並列接続することで、二次電池に充電される電流を抵抗器に分流させた状態で二次電池の充電電流を管理することもできる。
請求項2に記載の発明は、請求項1に記載の車両用電池管理装置において、前記制御装置は、前記主開閉器を開きかつ前記第1の副開閉器を閉じて前記二次電池から前記抵抗器に流れる電流を前記電流センサに流した後、前記第1の副開閉器を開いてから前記電流センサによる検出値を電流センサのオフセットとして取得し、該取得したオフセットによって前記電流センサにより検出されるその後の値を補正することを要旨とする。
このような構成によれば、予め電流センサに二次電池と抵抗器とにより規定される定常電流を流してから電流センサのオフセットを取得するので、電流センサのオフセットを既知の電流履歴の下で取得することができるようになる。すなわち、二次電池は充放電が繰り返されるため電流履歴が変化するが、本構成によれば、電流センサの残留磁束を一定の状態に矯正してからオフセットを取得する。このように矯正された残留磁束の下で電流センサのオフセットを取得することにより、電流履歴により変わる残留磁束の影響が小さくなり、取得されるオフセットの精度も一定に維持されるようになる。そしてその後、電流センサの検出値をこの取得したオフセットにて補正することにより、高い精度に維持された電流値が求められることはもとより、二次電池のSOCも好適に管理することができる
ようになる。
請求項3に記載の発明は、請求項1または2に記載の車両用電池管理装置において、前記二次電池及び前記電流センサからなる直列回路には更に、前記制御装置により開閉制御される直列開閉器が前記主開閉器との間に前記二次電池及び前記電流センサを挟むように直列に設けられていることを要旨とする。
このような構成によれば、主開閉器と直列開閉器との協働により二次電池や電流センサを走行用電動機/発電機から電気的に遮断することができるようになるため、電流センサの検出値に走行用電動機/発電機など車両からのノイズが含まれる影響を低減することができるようになる。これにより、電流センサの検出値に含まれるノイズなどの影響が低減されて、オフセット検出精度のさらなる向上が図られるようになる。
請求項4に記載の発明は、請求項1〜3のいずれか一項に記載の車両用電池管理装置において、前記制御装置は、前記主開閉器が閉じられているときに前記算出した電流値が前記二次電池に充電することのできる電流値の上限を示す値である過充電閾値を超える場合、前記第1の副開閉器を閉じる制御を行うことを要旨とする。
このような構成によれば、抵抗器を、電流センサに定常電流を流すばかりではなく、二次電池に供給される過充電電流の一部の消費にも用いることができるようになり、当該車両用電池管理装置として二次電池の充放電電流の管理にかかる自由度も拡大されるようになる。
請求項5に記載の発明は、請求項4に記載の車両用電池管理装置において、前記並列回路には更に、前記制御装置によって開閉制御される第2の副開閉器とコンデンサからなる直列回路が並列接続され、前記制御装置は、前記主開閉器が閉じられているとき前記算出した電流値が前記過充電閾値を超える場合、前記第1の副開閉器とともに前記第2の副開閉器を閉じる制御を併せて行うことを要旨とする。
このような構成によれば、二次電池に過充電電流が供給されたとき、当該過充電電流の一部を抵抗にて消費するのみならず、一時的にコンデンサに蓄えることができるようにもなる。これにより、充電電流に含まれるノイズの軽減や電流変動の平滑化も可能となり、車両用電池管理装置としての二次電池の充放電電流の管理もより円滑に行われるようになる。
請求項6に記載の発明は、請求項1〜5のいずれか一項に記載の車両用電池管理装置において、前記開閉器のそれぞれは、無接点式の開閉器からなることを要旨とする。
このように、主開閉器、副開閉器、直列開閉器などを無接点リレーなどの無接点式の開閉器とすることで、速い応答速度が得られるとともに、機械故障や振動や衝撃等による誤動作などが生じるおそれもなくなり、当該車両用電池管理装置としても、管理性能の向上はもとより信頼性も高く維持されるようになる。
上記課題を解決するため、請求項7に記載の発明は、車両に搭載された走行用電動機/発電機との間で電力の授受が行われる二次電池の充放電を、前記二次電池の電流を計測する電流センサの検出値に基づいて管理する車両用電池管理装置に用いられる電流センサのオフセット検出方法であって、前記二次電池と前記電流センサとからなる直列回路と前記走行用電動機/発電機との接続を遮断するとともに、前記直列回路に抵抗器を並列接続させて該並列接続させた抵抗器に前記二次電池からの放電電流を流した後、前記直列回路と前記抵抗器との並列接続を遮断してから前記電流センサの検出値を該電流センサのオフセットとして検出することを要旨とする。
このような方法によれば、予め電流センサに二次電池と抵抗器とにより規定される定常電流を流してから電流センサのオフセットを取得するので、電流センサのオフセットを既知の電流履歴の下で取得することができるようになる。すなわち、二次電池は充放電が繰り返されるため電流履歴が変化するが、本方法によれば、電流センサの残留磁束を一定の状態に矯正してからオフセットを取得する。このように矯正された残留磁束の下で電流センサのオフセットを取得することにより、電流履歴により変わる残留磁束の影響が小さくなり、取得されるオフセットの精度も一定に維持されるようになる。このため、電流センサの検出値をこの取得したオフセットにて補正する場合であれ、高い精度に維持された電流値が求められることはもとより、より好適な二次電池のSOC管理が可能となる。
本発明にかかる車両用電池管理装置及び電流センサのオフセット検出方法によれば、二次電池の充放電電流をより高い精度のもとに管理することができるようになる。
本発明にかかる車両用電池管理装置を具体化した第1の実施形態についてその回路構成を示す回路図。 同実施形態の電流センサの残留磁束のヒステリシス特性を示すグラフ。 同実施形態の電流センサの検出値に生じる残留磁束のヒステリシス特性の影響を示すグラフ。 同実施形態の装置による電流センサのオフセット検出態様を示すタイミングチャート。 本発明にかかる車両用電池管理装置を具体化した第2の実施形態についてその回路構成を示す回路図。 ハイブリッド自動車において二次電池の充放電を管理する構成を模式的に示すブロック図。
(第1の実施形態)
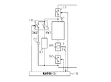
本発明にかかる車両用電池管理装置を具体化した第1の実施形態について、図に従って説明する。図1は、車両用電池管理装置の回路構成を示す回路図である。
図1に示すように、車両用電池管理装置には、車両の電動機/発電機MG(図6参照)に電力を供給する二次電池BTと該二次電池BTの電流を計測する電流センサAMと該電流センサAMを介して直列接続される直列開閉器としての直列リレー12とからなる第1の直列回路が設けられている。また、電流センサAM及び直列リレー12には、制御装置としての電池管理コントロールコンピュータ(電池管理ECU)10が電気的に接続されている。なお、図6に示したように、車両の電動機/発電機MGは、インバータIVを介して二次電池BTと電力(電流)の授受を行うようになっている。これにより、電動機/発電機MGは、二次電池BTから供給される電力(電流)に基づいて車両の駆動力を発生させる一方、車両制動時などには電動機/発電機MGにより回生された電力(電流)を二次電池BTに供給するようになっている。
二次電池BTは、1つ又は複数の単電池からなる複数の電池モジュールを直列接続して構成されるニッケル水素電池やリチウムイオン電池などであって、例えば240個の単電池を直列接続して300ボルト程度の電圧を出力する。二次電池BTの残存容量(SOC:state of charge)は、電圧や温度を考慮しつつ、二次電池BTへの充電電流の積算値と二次電池BTからの放電電流の積算値とに基づき求められる。そして、この二次電池BTのSOCが、特定の範囲内、例えば50%から60%の範囲内となるよ
うに二次電池BTの充放電にかかる電流が管理される。
電流センサAMは、二次電池BTに充電(入力)される電流や二次電池BTから放電(出力)される電流を検出するとともに、その検出結果に対応した出力電圧Vxを電池管理ECU10に出力する。電流センサAMには、充電電流や放電電流が回路周辺に発生させる磁束を集束して測定感度を高めるためのセンサコアTと、センサコアTにより集束させた磁束の磁界を検出するホール素子とが設けられている。すなわち電流センサAMは、磁界に応じてのホール素子の検出結果に対応する出力電圧Vxを出力する。これにより、測定対象の被測定電流、すなわち二次電池BTへの充電電流や二次電池BTからの放電電流が検出される。なお上述のように、二次電池BTのSOCを管理するためには、電流センサAMの検出結果から高い精度で充電電流及び放電電流を求めることが必要とされる。
ところで、電流センサAMの出力には多少のオフセットが含まれることが知られている。例えばオフセットの影響により、被測定電流が「0」のときであれ、電流センサAMから検出値が出力されたりする。このようなオフセットの原因のひとつに、センサコアTの残留磁束によるものがある。センサコアTは、過去に検出した電流の変化に基づいて所定の残留磁束が残る特性を有しており、図2に示すように、残留磁束としての磁束密度がヒステリシス特性をもって変化するようになっている。特に、検出磁界が「0」や「0」近傍においては、残留磁束の影響も相対的に大きくなる。具体的には、検出磁界が負方向から正方向に変化するとき(曲線L1)、磁界「0」にける残留磁束の磁束密度は、負の値B0mとなる。逆に、検出磁界が正方向から負方向に変化するとき(曲線L2)、磁界「0」における残留磁束の磁束密度は、正の値B0pとなる。このことから、磁界「0」のときのセンサコアTの残留磁束の磁束密度は、過去の被測定電流により生成された検出磁界の向きと強さ等に応じて、負の値B0mから正の値B0pまでの範囲の値をとり得るものとなる。すなわち、図3に示すように、電流センサAMの被測定電流が「0」であるとしても、電流センサAMの検出値(出力電圧Vx)としては、下値Vmから上値Vpまでの範囲の値を取り得ることとなることにより、検出値には範囲Vhyの誤差が含まれる可能性がある。一般的に、二次電池BTには、充放電が繰り返されることから、電流センサAMの検出した過去の電流の向きや大きさを正確に把握することは容易ではなく、電流センサAMの残留磁束の磁束密度等を正確に知ることは難しい。そのため、残留磁束の磁束密度の誤差範囲としては、上述のように負の値B0mから正の値B0pまでの範囲Vhyとせざるを得ない。
なお、他の電流センサとして、出力にオフセットが含まれないものもあるが、本実施形態の電流センサAMと比較すると、オフセットを無くすための回路の付加による部品点数増加、それに伴うセンサ体積の増加や信頼性の低下、コストアップなど好ましくない面もある。
直列リレー12は、半導体素子を用いた無接点リレーであるとともに、接続される電池管理ECU10から入力される制御信号に基づいて回路を開/閉する。直列リレー12は、回路を閉じることで車両の電動機/発電機MGに二次電池BT及び電流センサAMを接続させるとともに、回路を開くことで電動機/発電機MGと二次電池BT及び電流センサAMとの接続を遮断する。
二次電池BTに電流センサAMを介して直列リレー12が直列接続されて構成された第1の直列回路には、第1の副開閉器としての第1のリレー13に抵抗器R1が直列接続されて構成される第2の直列回路が並列接続されている。すなわち、第1の直列回路と第2の直列回路により並列回路が構成されている。
第2の直列回路の抵抗器R1は、電動機/発電機MGからの回生電流や二次電池BTの
出力電流を分流させることが可能な電流容量を有するセメント抵抗やホーロー抵抗などからなる抵抗である。抵抗器R1は、例えば10オームから30オームの値に設定されていることから、二次電池BTから300ボルトの電圧が供給された場合、10アンペアから30アンペアの電流を流すことができるようになっている。
第2の直列回路の第1のリレー13は、半導体素子を用いた無接点リレーであるとともに、電池管理ECU10に接続されていて、電池管理ECU10から入力される制御信号に基づいて回路を開/閉する。第1のリレー13は、回路を閉じることで抵抗器R1を二次電池BTに電流センサAMを介して並列接続させる。これにより、第1のリレー13が回路を閉じているとき、二次電池BTから放電されると抵抗器R1には二次電池の放電電流が流れる一方、二次電池BTが充電されると抵抗器R1には二次電池BTへの充電電流の一部が分流される。
また、第1の直列回路と第2の直列回路により構成される並列回路は、主開閉器としてのメインリレー11を介して電動機/発電機MGに接続されている。
メインリレー11は、半導体素子を用いた無接点リレーであるとともに、電池管理ECU10に接続されていて、電池管理ECU10から入力される制御信号に基づいて回路を開/閉する。メインリレー11は、回路を閉じることで二次電池BTを含む並列回路と電動機/発電機MG(インバータIV)とを直列接続させる。これにより、メインリレー11が回路を閉じているとき、二次電池BTからの放電電流が電動機/発電機MGに供給される一方、電動機/発電機MGにより回生された電流が二次電池BTに充電されるようになる。
これにより、メインリレー11と直列リレー12とが共に開かれた場合、第1の直列回路は、電動機/発電機MG(インバータIV)から電気的に分離されて、同電動機/発電機MG(インバータIV)からのノイズ等が遮断されるようになる。これにより、被測定電流が「0」のときの電流センサAMの検出値を高い精度で取得することができるようにもなる。また、電動機/発電機MG(インバータIV)との分離は、上記と同様の理由により、二次電池BTの端子間電圧の測定を好適に行えるようにもする。一方、電動機/発電機MG(インバータIV)としても、二次電池BTから切り離されることで、その漏電検査などが容易に行えるようになる。
電池管理ECU10は、各種演算処理を実行するCPU、各種制御プログラムを格納するROM、データ格納やプログラム実行のためのワークエリアとして利用されるRAM、入出力インターフェース、メモリ(不揮発性メモリを含む)等を備えたマイクロコンピュータを中心に構成されている。電池管理ECU10には、車載ネットワークなどを介して図示しないマンマシンインターフェイスや図示しない各種ECUが通信可能に接続されている。これにより、電池管理ECU10は、車両の運転状態(イグニッションのオン/オフやこれに連動するハイブリッドモードのオン/オフ)などを把握して電流センサAMのオフセット検出が可能か否かを判断することができるようになっている。
本実施形態では、電池管理ECU10は、二次電池BTの充放電を管理するための制御、具体的にはメインリレー11、直列リレー12及び第1のリレー13のそれぞれの開閉制御を行う。そのため、電池管理ECU10には、所定の条件に応じて各リレーの開閉制御を実行するプログラムや各リレーの開閉制御に用いられる各種パラメータなどが予め記憶されている。各種パラメータには、二次電池BTのSOCや、二次電池BTに充電可能な電流の上限値である過充電閾値などが含まれる。特に、繰り返される充放電に応じて値が逐次変化する二次電池BTのSOCは不揮発性メモリに記憶されることで、車両が不使用状態であったとしても前回算出された値が維持されているようになっている。また、電流センサAMのオフセットの値も不揮発性メモリに記憶されることで電流センサAMから
の検出値を補正することに用いることができるようになっているとともに、適宜更新されるオフセットの値が維持されるようになっている。
電池管理ECU10には、電流センサAMが電気的に接続されている。電池管理ECU10は、被測定電流に対応して電流センサAMから入力される出力電圧Vxに基づいて二次電池BTの充放電電流の値を求める。そして、電流センサAMの検出に基づいて求められた電流値を積算する、すなわち二次電池BTへの充電電流を加算する一方、二次電池BTからの放電電流を減算し、電圧や温度を考慮して、二次電池BTのSOCを管理する。なお、本実施形態では、電池管理ECU10は、予め検出した電流センサAMのオフセットによりその後に電流センサAMが被測定電流に応じて出力する値(出力電圧Vx)を補正することで、被測定電流の電流値を高い精度で求めるようにしている。すなわち、二次電池BTの充放電電流が高い精度で算出される。また、二次電池BTの充放電する電流が高い精度で算出されることから、自ずと、電流値の積算から求められる二次電池BTのSOCの精度も向上されることで、二次電池BTのSOC管理を高い精度で行なえるようにもなる。
電池管理ECU10にはメインリレー11が接続されているとともに、電池管理ECU10は所定の条件に基づいてメインリレー11を開閉制御する。すなわち、メインリレー11は、電池管理ECU10からの「開」信号に応じて回路を開き、電池管理ECU10からの「閉」信号に応じて回路を閉じる。
電池管理ECU10には直列リレー12が接続されているとともに、電池管理ECU10は所定の条件に基づいて直列リレー12を開閉制御する。直列リレー12は、電池管理ECU10からの「開」信号に応じて回路を開き、電池管理ECU10からの「閉」信号に応じて回路を閉じる。
電池管理ECU10には第1のリレー13が接続されているとともに、電池管理ECU10は所定の条件に基づいて第1のリレー13を開閉制御する。第1のリレー13は、電池管理ECU10からの「開」信号に応じて回路を開き、電池管理ECU10からの「閉」信号に応じて回路を閉じる。
次に、本実施形他の車両用電池管理装置において、電池管理ECU10が電池管理のために行なう各種制御とそのときの各リレーの開閉制御について詳述する。
[不使用制御]
ハイブリッドモードがオフされるなど車両が使用されない場合、電池管理ECU10は、メインリレー11を開いて二次電池BTと電動機/発電機MGとの接続を切断する。また、第1のリレー13を開いておくことで、二次電池BTの放電電流が抵抗器R1に消費されないようにしておく。
[通常制御]
ハイブリッドモードがオンされるなど車両が使用される場合、電池管理ECU10は、メインリレー11を閉じて二次電池BTと電動機/発電機MGとを接続する。また、第1のリレー13を開いておくことで、二次電池BTの放電電流や二次電池BTへの充電電流が抵抗器R1に消費されないようにしておく。
[過充電制御]
上記「通常制御」のとき回生された電流が過充電閾値を超えた場合、電池管理ECU10は、第1のリレー13を閉じて二次電池BTへ充電される回生電流の一部を抵抗器R1に消費させるようにする。これにより、二次電池BTへの過充電電流の流入が抑制されるようになり、二次電池BTの管理の自由度が向上されるようになる。なお、回生電流が過
充電閾値以下になった場合、電池管理ECU10は、第1のリレー13を開いてこの「過充電制御」を終了して上記「通常制御」に戻る。
[オフセット検出準備制御]
また、電池管理ECU10は、電流センサAMのオフセットを検出する準備として、メインリレー11を開くとともに、第1のリレー13を閉じて二次電池BT及び抵抗器R1からなり電流センサAMを含むループ回路を形成する。これにより、電流センサAMを含むループ回路には、二次電池BTの電圧と抵抗器R1の抵抗値に基づく定常電流が一定方向への一定電流として流れる。この定常電流が、電流センサAMの残留磁束を、過去の不確定な充放電電流により生成されて残留する未知の磁束密度に代わり、当該定常電流に基づく既知の磁束密度B0aに基づくものとして生成する(図2参照)。例えば、ループ回路に、二次電池BTの300ボルトの電圧と抵抗器R1の10オームの抵抗値とに基づいて流れる30アンペアの電流が電流センサAMにオフセット検出用の磁束密度B0aを生成させる。これにより電流センサAMに残留する残留磁束を、負の値B0mから正の値B0pまでの誤差範囲を有する磁束密度に基づくものから、既知の磁束密度B0aもしくはその近傍の磁束密度に基づくものに矯正することができるようになる。これにより、被測定電流が「0」のとき、その検出結果として電流センサAMから出力される出力電圧Vxとしても、下値Vmから上値Vpまでの範囲Vhyを誤差として有するものではなく、既知の出力電圧Va、もしくは、その近傍の値が出力されるようになる。
[オフセット検出制御]
そして上記「オフセット検出準備制御」に続けて電流センサAMのオフセットが検出される。電池管理ECU10は、メインリレー11、直列リレー12及び第1のリレー13をそれぞれ開いて電流センサAMを電動機/発電機MGから電気的に分離する。なお、直列リレー12を開くことにより、電動機/発電機MG(インバーターIV)からのノイズ等が電流センサAMの検出値に影響を与えないようにする。そして電池管理ECU10は、電流センサAMの検出値に応じた出力電圧Vxを取得する。なお電流センサAMにオフセット検出用の磁束密度B0aが残留しているとき、同磁束密度B0aに基づく残留磁束により電流センサAMからは既知である出力電圧Vaが検出値として出力されることが予め分かっている。このことから、既知である出力電圧Vaと電流センサAMから実際に出力された出力電圧Vxとの差が電流センサAMのオフセットとして求められる。なお、既知である出力電圧Vaは予め不揮発性メモリ等に設定されている。
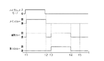
次に、本実施形態の車両用電池管理装置による電流センサAMのオフセット検出態様について図にしたがって説明する。図4は、電流センサAMのオフセット検出態様を経時的に示すタイミングチャートである。
一般に、車両が使用を開始されてハイブリッドモードがオンすると、図4に示すように、電池管理ECU10は、「不使用制御」(時刻t1以前)から「通常制御」に切換える(時刻t1)。また、車両が使用を終了されてハイブリッドモードがオフした後、電池管理ECU10は、「通常制御」を終了する(時刻t2)。
本実施形態では、車両が使用を終了されたことで「通常制御」が終了した後、電流センサAMのオフセットを検出する。まず、電池管理ECU10は、電流センサAMのオフセット検出の準備を開始する。すなわち、電池管理ECU10は、「通常制御」の終了後に一定時間が経過するなど、電流センサAMのオフセットを検出する条件が成立すると(時刻t3)「オフセット検出準備制御」を開始する。
「オフセット検出準備制御」が開始されると、二次電池BT及び抵抗器R1からなり電流センサAMを含むループ回路が形成されて、電流センサAMには二次電池BTと抵抗器
R1とにより規定される定常電流が流される(時刻t3から時刻t4の間)。これにより電流センサAMには、定常電流に対応した磁束密度B0aに基づく残留磁束が生成される。そして電池管理ECU10は、この磁束密度B0aの下で「オフセット検出制御」を開始して(時刻t4)、電流センサAMの検出値(出力電圧Vx)を検出する(時刻t4から時刻t5の間)。このとき検出された、出力電圧Vxと磁束密度B0aに基づく既知である出力電圧Vaとの差をオフセットとして求めて、新たなオフセットとして不揮発性メモリに記憶させる。そして、電流センサAMのオフセット検出を終了する。
これにより、電流センサAMのオフセットを高い精度で取得することができるようになり、その後に電流センサAMにより検出される検出値を当該オフセットにより補正することで求められる電流値の精度も高く維持され、ひいては二次電池BTのSOC管理が高い精度で行われるようになる。
以上説明したように、本実施形態の車両用電池管理装置によれば、以下に列記するような効果が得られるようになる。
(1)電池管理ECU10は、二次電池BTの接続先を、二次電池BTの電力授受先である車両走行用の電動機/発電機MGとすることができる。また、二次電池BTをそれら電力授受先から切り離すとともにこの切り離した二次電池BTに抵抗器R1が並列接続されたループ回路を構成して、該抵抗器R1に定常電流を流すようにすることができる。定常電流は、該電流が流れる電流センサAMに生じる残留磁束のヒステリシスの影響などを低減もしくは予測可能とすることから、電流センサAMにて検出される検出値から算出される電流値の精度も自ずと向上されるようになる。このため、こうした回路構成を有する車両用電池管理装置によれば、二次電池BTの充放電電流をより高い精度のもとに管理することができるようになる。
(2)電池管理ECU10を通じて二次電池BTを車両走行用の電動機/発電機MGに接続させつつ二次電池BTに抵抗器R1を並列接続することで、二次電池BTに充電される電流を抵抗器R1に分流させた状態で二次電池BTの充電電流を管理することもできる。
(3)予め電流センサAMに二次電池BTと抵抗器R1とにより規定される定常電流を流してから電流センサAMのオフセットを取得するようにした、電流センサAMのオフセットを既知の電流履歴の下で取得することができるようになる。すなわち、二次電池BTは充放電が繰り返されるため電流履歴は変化するが、本実施形態では、電流センサAMの残留磁束を一定の状態、例えば磁束密度B0aに矯正してからオフセットを取得する。このように矯正された残留磁束(磁束密度B0a)の下で電流センサAMのオフセットを取得することにより、電流履歴により変わる残留磁束の影響が小さくなり、取得されるオフセットの精度も一定に維持されるようになる。そしてその後、電流センサAMの検出値をこの取得したオフセットにて補正することにより、高い精度に維持された電流値が求められることはもとより、二次電池BTのSOCも好適に管理することができるようになる。
(4)メインリレー11と直列リレー12との協働により二次電池BTや電流センサAMを走行用電動機/発電機MGから電気的に遮断することができるため、電流センサAMの検出値に走行用電動機/発電機MGなど車両からのノイズが含まれる影響を低減することができるようになる。これにより、電流センサAMの検出値に含まれるノイズなどの影響が低減されて、オフセット検出精度のさらなる向上が図られるようになる。
(5)抵抗器R1を、電流センサAMに定常電流を流すばかりではなく、二次電池BTに供給される過充電電流の一部の消費にも用いるようにすることから、当該車両用電池管理装置として二次電池BTの充放電電流の管理にかかる自由度も拡大されるようになる。
(6)メインリレー11と第1のリレー13、直列リレー12などを無接点リレーなどの無接点式の開閉器としたことで、速い応答速度が得られるとともに、機械故障や振動や衝撃等による誤動作などが生じるおそれもなくなり、当該車両用電池管理装置としても、管理性能の向上はもとより信頼性も高く維持されるようになる。
なお、本実施形態では、直列リレー12を開くことにより、二次電池BTや電流センサAMを、走行用電動機/発電機MGから電気的に遮断しているが、直列リレー12を有さない実施形態も本発明に含まれる。
(第2の実施形態)
本発明にかかる車両用電池管理装置を具体化した第2の実施形態について、図5に従って説明する。なお、本実施形態の車両用電池管理装置は、先の第1の直列回路に並列に接続される回路が、先の第1の実施形態の第2の直列回路と相違する一方、その他の構成については同様なので、ここでは主に先の第1の実施形態と相違する点について説明し、同様な箇所には同様の符号を付しその説明を割愛する。
図5に示すように、二次電池BTに直列リレー12が直列接続され、二次電池BTの電流を計測する電流センサAMが設けられた第1の直列回路には、第2のリレー14の第1の副開閉器としての第1のスイッチSW1と抵抗器R1とが直列接続される第2の直列回路が並列接続される。また、第1の直列回路には、第2のリレー14の第2の副開閉器としての第2のスイッチSW2とコンデンサC1が直列接続される第3の直列回路も並列接続される。
第2のリレー14に設けられた第1のスイッチSW1と第2のスイッチSW2とは、それぞれ半導体素子を用いた各別の無接点リレーであるとともに、第2のリレー14に接続される電池管理ECU10から入力される各別の制御信号に基づいて回路を各別に開/閉する。第2のリレー14の第1のスイッチSW1は、回路を閉じることで第1の直列回路に抵抗器R1を並列接続させる一方、回路を開くことで、抵抗器R1と、前記第1の直列回路との接続及び電動機/発電機MGとの接続を遮断する。第2のリレー14の第2のスイッチSW2は、回路を閉じることで第1の直列回路にコンデンサC1を並列接続させる一方、回路を開くことで、コンデンサC1と、前記第1の直列回路との接続及び電動機/発電機MGとの接続を遮断する。
電池管理ECU10には、先の第1の実施形態の第1のリレー13の代わりに、第2のリレー14が接続されているとともに、電池管理ECU10は所定の条件に基づいて第2のリレー14の第1及び第2のスイッチSW1,SW2を各別に開閉制御する。すなわち、第2のリレー14の第1のスイッチSW1は、電池管理ECU10からの「開」信号に応じて回路を開き、電池管理ECU10からの「閉」信号に応じて回路を閉じる。また、第2のリレー14の第2のスイッチSW2は、電池管理ECU10からの「開」信号に応じて回路を開き、電池管理ECU10からの「閉」信号に応じて回路を閉じる。
次に、本実施形他の車両用電池管理装置の電池管理ECU10にて行われる、各種制御における各リレーの開閉制御について詳述する。なお、先の第1の実施形態にて説明したリレーの開閉制御と重複する説明にあっては、説明の便宜上、その説明の一部を割愛する。
[不使用制御]
車両が使用されない場合、電池管理ECU10は、メインリレー11を開いて二次電池BTと電動機/発電機MGとの接続を切断させる。また、第2のリレー14の第1及び第
2のスイッチSW1,SW2を開く。
[通常制御]
車両が使用される場合、電池管理ECU10は、メインリレー11を閉じて二次電池BTと電動機/発電機MGとを接続させる。また、第2のリレー14の第1及び第2のスイッチSW1,SW2を開く。
[過充電制御]
上記「通常制御」のとき回生電流が過充電閾値を超えた場合、電池管理ECU10は、第2のリレー14の第1及び第2のスイッチSW1,SW2をそれぞれ閉じる。これにより二次電池BTへ充電される回生電流の一部が抵抗器R1に消費されるとともに、回生電流の一部がコンデンサC1に吸収されるようになる。なお、回生電流が過充電閾値以下になった場合、電池管理ECU10は、第2のリレー14の第1及び第2のスイッチSW1,SW2をそれぞれ開いてこの「過充電制御」を終了して上記「通常制御」に戻る。
なお、「過充電制御」では、過剰な電力が瞬間的(急激)に発生することがあるが、本実施形態では、コンデンサC1を有することにより、瞬間的に発生した過剰な電力をコンデンサC1に蓄えることができる。それにより、抵抗器R1のみを用いて過充電制御を行う場合よりも、急激な電池電圧の上昇を早期に抑えることができる。
また、本実施形態の「過充電制御」では、二次電池BTにコンデンサC1も並列接続されるので、回生電流に含まれるノイズが低減されたり、回生電流が平滑化されたりするようにもなる。
[コンデンサ放電制御]
上記「過充電制御」によりコンデンサC1には電荷が残る。そこで、電池管理ECU10は、所定の条件の下、メインリレー11と直列リレー12とをそれぞれ開くとともに、第2のリレー14の第1及び第2のスイッチSW1,SW2をそれぞれ閉じてコンデンサC1の電荷を抵抗器R1に消費させて、以後の過電流制御にコンデンサC1を用いることができるように備える。なお、所定の条件とは、車両の駐停車時など、一時的にハイブリッドモードをオフすることが可能な場合などである。
なお、「過充電制御」の後、電池管理ECU10は、直列リレー12と第2のリレー14の第1のスイッチSW1とを開くとともに、メインリレー11と第2のリレー14の第2のスイッチSW2とを閉じることで、コンデンサC1を車両の放電装置(図示略)に接続させて、より早くコンデンサC1の電荷を放電させるようにしてもよい。
[オフセット検出準備制御]
電池管理ECU10は、電流センサAMのオフセットを検出する準備として、メインリレー11を開くとともに、第2のリレー14の第1のスイッチSW1を閉じて二次電池BT及び抵抗器R1からなり電流センサAMを含むループ回路を形成する。これにより、定常電流が流される電流センサAMの残留磁束が既知の磁束密度B0aに基づくものとして生成される。なおこのとき、第2のリレー14の第2のスイッチSW2は開いておく。
[オフセット検出制御]
そして上記「オフセット検出準備制御」に続けて電流センサAMのオフセットが検出される。電池管理ECU10は、メインリレー11、直列リレー12及び第2のリレー14の第1及び第2のスイッチSW1,SW2をそれぞれ開いて電流センサAMを電動機/発電機MGから電気的に分離する。そして電池管理ECU10は、電流センサAMの検出値に応じた出力電圧Vxを取得する。そして、既知の出力電圧Vaと電流センサAMが実際
に出力した出力電圧Vxとの差がオフセットとして求められる。
以上説明したように、本実施形態によっても先の第1の実施形態の前記(1)〜(6)の効果と同等もしくはそれに準じた効果が得られるとともに、次のような効果が得られるようになる。
(7)二次電池BTに過充電電流が供給されたとき、当該過充電電流の一部を抵抗器R1にて消費するのみならず、一時的にコンデンサC1に蓄えることができるようにもなる。これにより、瞬間的に発生した過剰な電力をコンデンサC1に蓄えることができ、抵抗器R1のみを用いて過充電制御を行う場合うよりも、急激な電池電圧の上昇を早期に抑えることができる。充電電流に含まれるノイズの軽減や電流変動の平滑化も可能となり、車両用電池管理装置としての二次電池BTの充放電電流の管理もより円滑に行われるようになる。
なお、上記各実施形態は、例えば以下のような態様にて実施することもできる。
・上記各実施形態では、二次電池BTが、ニッケル水素電池やリチウムイオン電池である場合について例示したが、これに限らず、二次電池は、必要な電力を供給することができるのであれば公知の二次電池が用いられてもよい。
・上記各実施形態では、二次電池BTが、1つ又は複数の単電池からなる複数の電池モジュールを直列接続する、例えば240個の単電池を直列接続して300ボルト程度の電圧を出力する場合について例示した。しかしこれに限らず、二次電池は、必要な電力を供給することができるのであれば、単電池や電池モジュールの数は特に限定されないとともに、構成も上記の例に限定されるものではない。なお、単電池は、角型、円筒型など特定の形状に限定されるものでもない。
・上記各実施形態では、二次電池BTのSOCが、50%から60%の範囲内となるように管理される場合について例示したが、二次電池のSOCの管理範囲は、この範囲に限られない。また、管理される範囲を適宜変動させたりしてもよい。
・上記各実施形態では、オフセット検出制御にて電流センサAMのオフセットを求める場合について例示した。しかしこれに限らず、オフセット検出制御と同様のリレーの開閉制御によって、二次電池の内部抵抗を算出してもよい。すなわち、二次電池の端子間電圧を測定する電圧センサをさらに設けて、ループ回路を形成したときに検出される二次電池の電圧値と、電流とに基づいて二次電池の内部抵抗値を求める。内部抵抗値は、二次電池の使用時間の増加に伴って大きくなることから、内部抵抗値に基づいて二次電池の寿命を推定することにより、二次電池の寿命による影響を受けるSOCについてその算出精度を向上させることができるようにもなる。
・上記各実施形態では、電流センサAMの検出値のみに基づいてオフセットを求めるようにした。しかしこれに限らず、オフセットの算出に二次電池の端子間電圧を用いてもよい。例えば、二次電池の端子間電圧が低下すると抵抗器に流れる電流が減少することに伴い電流センサに流れる定常電流が減少して電流センサの残留磁束が所定の値にならない。このような場合であれ、二次電池の端子間電圧の変化、もしくは定常電流の電流値の変化、または前記各変化に応じて変化する電流センサの残留磁束の変化などに応じて変化する電流センサの検出値(出力電圧Vx)をマップデータとして予め設定しておく。これにより、二次電池の端子間電圧等が変化した場合であれ、被測定電流が「0」のとき電流センサから検出される出力電圧Vxを該マップデータに基づいて補正することで、高い精度を維持しつつオフセットを求めることができるようになる。
・上記第1の実施形態では、メインリレー11、直列リレー12、及び第1のリレー13が、及び、上記第2の実施形態では第2のリレー14が、それぞれ半導体素子を用いた無接点リレーであった。しかしこれに限らず、各リレーは、その一部、もしくは全部が有接点式のリレーであってもよい。これにより、車両用電池管理装置としての構成の自由度が高められるようになる。
・上記第2の実施形態では第2のリレー14に第1及び第2のスイッチSW1,SW2の2つのスイッチ(開閉器)が含まれている場合について例示した。しかしこれに限らず、第1及び第2のスイッチは、それぞれ各別のリレーであってもよい。
・上記各実施形態では、電流センサAMのオフセット検出を車両の使用終了後に行なう場合について例示した。しかしこれに限らず、電流センサのオフセット検出は、車両の使用前に行ってもよいし、車両の使用中であれ、駐停車中などハイブリッドモードをオフすることのできる状態になったときに行ってもよい。
・上記各実施形態では、抵抗器R1は、10オームから30オームの値に設定される場合について例示したが、これに限らず、抵抗値は、残留磁束を矯正することのできる電流を電流センサに流すことができるのであれば、10オームより小さくても、30オームオームより大きくてもよい。なお一般的には、流れる電流値が大きいほど、電流センサに生成される残留磁束が大きくなるので、過去の残留磁束の矯正が強力に行われるようになる。
・上記各実施形態では、車両がハイブリッド自動車である場合について例示したが、これに限らず、車両は電気自動車でもよい。
10…電池管理コントロールコンピュータ(電池管理ECU)、11…メインリレー、12…直列リレー、13…第1のリレー、14…第2のリレー、20…駆動系ECU、AM…電流センサ、BT…二次電池、C1…コンデンサ、R1…抵抗器、SW1…第1のスイッチ、SW2…第2のスイッチ、T…センサコア。

Claims (7)

  1. 車両に搭載された走行用電動機/発電機との間で電力の授受が行われる二次電池の充放電を管理する車両用電池管理装置であって、
    前記二次電池の電流を計測する電流センサと、
    前記二次電池及び前記電流センサからなる直列回路と、当該直列回路に並列接続された第1の副開閉器及び抵抗器からなる直列回路とにより構成される並列回路と、
    前記並列回路と前記二次電池の電力授受先との間に設けられた主開閉器と、
    前記主開閉器と前記第1の副開閉器とを各別に開閉制御可能であるとともに、前記電流センサによる検出値に基づいて前記二次電池の充放電にかかる電流値を算出する制御装置とを備える
    ことを特徴とする車両用電池管理装置。
  2. 前記制御装置は、前記主開閉器を開きかつ前記第1の副開閉器を閉じて前記二次電池から前記抵抗器に流れる電流を前記電流センサに流した後、前記第1の副開閉器を開いてから前記電流センサによる検出値を電流センサのオフセットとして取得し、該取得したオフセットによって前記電流センサにより検出されるその後の値を補正する
    請求項1に記載の車両用電池管理装置。
  3. 前記二次電池及び前記電流センサからなる直列回路には更に、前記制御装置により開閉制御される直列開閉器が前記主開閉器との間に前記二次電池及び前記電流センサを挟むように直列に設けられている
    請求項1または2に記載の車両用電池管理装置。
  4. 前記制御装置は、前記主開閉器が閉じられているときに前記算出した電流値が前記二次電池に充電することのできる電流値の上限を示す値である過充電閾値を超える場合、前記第1の副開閉器を閉じる制御を行う
    請求項1〜3のいずれか一項に記載の車両用電池管理装置。
  5. 前記並列回路には更に、前記制御装置によって開閉制御される第2の副開閉器とコンデンサからなる直列回路が並列接続され、
    前記制御装置は、前記主開閉器が閉じられているとき前記算出した電流値が前記過充電閾値を超える場合、前記第1の副開閉器とともに前記第2の副開閉器を閉じる制御を併せて行う
    請求項4に記載の車両用電池管理装置。
  6. 前記開閉器のそれぞれは、無接点式の開閉器からなる
    請求項1〜5のいずれか一項に記載の車両用電池管理装置。
  7. 車両に搭載された走行用電動機/発電機との間で電力の授受が行われる二次電池の充放電を、前記二次電池の電流を計測する電流センサの検出値に基づいて管理する車両用電池管理装置に用いられる電流センサのオフセット検出方法であって、
    前記二次電池と前記電流センサとからなる直列回路と前記走行用電動機/発電機との接続を遮断するとともに、前記直列回路に抵抗器を並列接続させて該並列接続させた抵抗器に前記二次電池からの放電電流を流した後、前記直列回路と前記抵抗器との並列接続を遮断してから前記電流センサの検出値を該電流センサのオフセットとして検出する
    ことを特徴とする電流センサのオフセット検出方法。
JP2010084514A 2010-03-31 2010-03-31 車両用電池管理装置及び電流センサのオフセット検出方法 Expired - Fee Related JP5411046B2 (ja)

Priority Applications (1)

Application Number Priority Date Filing Date Title
JP2010084514A JP5411046B2 (ja) 2010-03-31 2010-03-31 車両用電池管理装置及び電流センサのオフセット検出方法

Applications Claiming Priority (1)

Application Number Priority Date Filing Date Title
JP2010084514A JP5411046B2 (ja) 2010-03-31 2010-03-31 車両用電池管理装置及び電流センサのオフセット検出方法

Publications (2)

Publication Number Publication Date
JP2011217543A true JP2011217543A (ja) 2011-10-27
JP5411046B2 JP5411046B2 (ja) 2014-02-12

Family

ID=44946700

Family Applications (1)

Application Number Title Priority Date Filing Date
JP2010084514A Expired - Fee Related JP5411046B2 (ja) 2010-03-31 2010-03-31 車両用電池管理装置及び電流センサのオフセット検出方法

Country Status (1)

Country Link
JP (1) JP5411046B2 (ja)

Cited By (2)

* Cited by examiner, † Cited by third party
Publication number Priority date Publication date Assignee Title
CN111433613A (zh) * 2017-12-04 2020-07-17 株式会社杰士汤浅国际 计测装置、蓄电装置、计测系统、偏移误差的计测方法
US10753975B2 (en) 2016-12-12 2020-08-25 Lg Chem, Ltd. Apparatus for diagnosing relay failure of battery using parallel circuit for constant power supply and method thereof

Families Citing this family (1)

* Cited by examiner, † Cited by third party
Publication number Priority date Publication date Assignee Title
JP2623364B2 (ja) 1990-10-12 1997-06-25 日野自動車工業株式会社 ステアリング・シミュレータ

Citations (4)

* Cited by examiner, † Cited by third party
Publication number Priority date Publication date Assignee Title
JP2000298145A (ja) * 1999-04-15 2000-10-24 Matsushita Electric Ind Co Ltd 信号補正装置および信号補正方法
JP2006184160A (ja) * 2004-12-28 2006-07-13 Nissan Motor Co Ltd 故障検出機能付き三相交流電動機の電流検出装置
JP2008155677A (ja) * 2006-12-21 2008-07-10 Nsk Ltd パワーステアリング制御装置、および方法
JP2009002736A (ja) * 2007-06-20 2009-01-08 Fdk Corp 電流センサ

Patent Citations (4)

* Cited by examiner, † Cited by third party
Publication number Priority date Publication date Assignee Title
JP2000298145A (ja) * 1999-04-15 2000-10-24 Matsushita Electric Ind Co Ltd 信号補正装置および信号補正方法
JP2006184160A (ja) * 2004-12-28 2006-07-13 Nissan Motor Co Ltd 故障検出機能付き三相交流電動機の電流検出装置
JP2008155677A (ja) * 2006-12-21 2008-07-10 Nsk Ltd パワーステアリング制御装置、および方法
JP2009002736A (ja) * 2007-06-20 2009-01-08 Fdk Corp 電流センサ

Cited By (3)

* Cited by examiner, † Cited by third party
Publication number Priority date Publication date Assignee Title
US10753975B2 (en) 2016-12-12 2020-08-25 Lg Chem, Ltd. Apparatus for diagnosing relay failure of battery using parallel circuit for constant power supply and method thereof
CN111433613A (zh) * 2017-12-04 2020-07-17 株式会社杰士汤浅国际 计测装置、蓄电装置、计测系统、偏移误差的计测方法
US10962597B2 (en) 2017-12-04 2021-03-30 Gs Yuasa International Ltd. Measurement apparatus, energy storage apparatus, measurement system, and offset error measurement method

Also Published As

Publication number Publication date
JP5411046B2 (ja) 2014-02-12

Similar Documents

Publication Publication Date Title
KR102044737B1 (ko) 릴레이 제어 시스템 및 그 제어 방법
JP5682708B2 (ja) 蓄電システム
EP2509186B1 (en) Power supply apparatus and method of controlling the same
US10962597B2 (en) Measurement apparatus, energy storage apparatus, measurement system, and offset error measurement method
JP5673657B2 (ja) 蓄電システム
WO2014083856A1 (ja) 電池管理装置、電源装置およびsoc推定方法
US10158241B2 (en) Electricity storage system
CN106663960A (zh) 电池系统
WO2019208410A1 (ja) 故障診断方法、及び、蓄電素子の管理装置
CN111746278A (zh) 电池控制器和电池控制方法
JP2017203748A (ja) 電源システム
JP2009280096A (ja) 車両用電源装置
JP5411046B2 (ja) 車両用電池管理装置及び電流センサのオフセット検出方法
JP4207925B2 (ja) 二次電池の制御装置
JP5609807B2 (ja) バッテリ装置のヒステリシス低減システム
JP6385530B1 (ja) スイッチ診断装置及びスイッチ診断方法
JP5724866B2 (ja) 監視システムおよび監視方法
KR102768117B1 (ko) 전류 센서 오차 산출 장치
CN108698548B (zh) 车载电源用的充电率监视装置以及车载电源系统
JP2014155401A (ja) 蓄電システム
JP5772615B2 (ja) 蓄電システム
JP6561870B2 (ja) 電池状態検知システム、充電制御システム、電池状態検知方法
WO2014060810A1 (en) Storage system and abnormality determination method

Legal Events

Date Code Title Description
A621 Written request for application examination

Free format text: JAPANESE INTERMEDIATE CODE: A621

Effective date: 20121011

A131 Notification of reasons for refusal

Free format text: JAPANESE INTERMEDIATE CODE: A131

Effective date: 20130806

A521 Request for written amendment filed

Free format text: JAPANESE INTERMEDIATE CODE: A523

Effective date: 20130927

TRDD Decision of grant or rejection written
A01 Written decision to grant a patent or to grant a registration (utility model)

Free format text: JAPANESE INTERMEDIATE CODE: A01

Effective date: 20131029

A61 First payment of annual fees (during grant procedure)

Free format text: JAPANESE INTERMEDIATE CODE: A61

Effective date: 20131107

R150 Certificate of patent or registration of utility model

Ref document number: 5411046

Country of ref document: JP

Free format text: JAPANESE INTERMEDIATE CODE: R150

R250 Receipt of annual fees

Free format text: JAPANESE INTERMEDIATE CODE: R250

R250 Receipt of annual fees

Free format text: JAPANESE INTERMEDIATE CODE: R250

R250 Receipt of annual fees

Free format text: JAPANESE INTERMEDIATE CODE: R250

LAPS Cancellation because of no payment of annual fees