JP2010143692A - エレベータ装置 - Google Patents

エレベータ装置 Download PDF

Info

Publication number
JP2010143692A
JP2010143692A JP2008321514A JP2008321514A JP2010143692A JP 2010143692 A JP2010143692 A JP 2010143692A JP 2008321514 A JP2008321514 A JP 2008321514A JP 2008321514 A JP2008321514 A JP 2008321514A JP 2010143692 A JP2010143692 A JP 2010143692A
Authority
JP
Japan
Prior art keywords
car
power
temperature
overload
power conversion
Prior art date
Legal status (The legal status is an assumption and is not a legal conclusion. Google has not performed a legal analysis and makes no representation as to the accuracy of the status listed.)
Pending
Application number
JP2008321514A
Other languages
English (en)
Inventor
Masumasa Shibata
益誠 柴田
Rikio Kondo
力雄 近藤
Current Assignee (The listed assignees may be inaccurate. Google has not performed a legal analysis and makes no representation or warranty as to the accuracy of the list.)
Mitsubishi Electric Corp
Original Assignee
Mitsubishi Electric Corp
Priority date (The priority date is an assumption and is not a legal conclusion. Google has not performed a legal analysis and makes no representation as to the accuracy of the date listed.)
Filing date
Publication date
Application filed by Mitsubishi Electric Corp filed Critical Mitsubishi Electric Corp
Priority to JP2008321514A priority Critical patent/JP2010143692A/ja
Publication of JP2010143692A publication Critical patent/JP2010143692A/ja
Pending legal-status Critical Current

Links

Images

Landscapes

  • Maintenance And Inspection Apparatuses For Elevators (AREA)

Abstract

【課題】電力変換手段の過負荷状態が検出された後においても、かごの最高速度や加速度を制限することなく、運転を継続することができるエレベータ装置を提供する。
【解決手段】電力変換装置8から供給される交流電力によって駆動される巻上機5と、巻上機5によって駆動されるシーブ3と、シーブ3に巻き掛けられた主ロープ2によって吊り下げられたかご1および釣り合い錘4と、かご1内の負荷を検出してかご負荷を出力する秤装置6と、かご負荷に基づいて電力変換装置8を制御するとともに、かご負荷とかご負荷の許容最大値である最大積載量とに基づいてかご1内の乗客数を監視する制御部9と、電力変換装置8の過負荷状態を検出する過負荷検出部10とを備え、制御部9は、過負荷検出部10が過負荷状態を検出した場合に、最大積載量を、電力変換装置8の通常時における最大積載量よりも低減してかご1内の乗客数を制限する。
【選択図】図1

Description

この発明は、電力変換手段から供給される交流電力によって駆動するエレベータ装置に関する。
従来のエレベータ装置は、かご側の重量と釣り合い錘の重量との差が大きいときよりも小さいときに、かごの最高速度および加速度を上げてかごを走行させるモータ制御部と、エレベータの異常状態(電力変換手段(インバータ)の過負荷状態等)を検出する異常検出部とを備えている。モータ制御部は、最高速度および加速度を上げてかごを走行させているときに、異常検出部が温度センサやかご負荷検出部からの信号に基づいてエレベータの異常状態を検出すると、かごを急停止させる、またはかごの最高速度を低減するといった処理を実行する(例えば、特許文献1参照)。
国際公開WO2005/092769号公報
しかしながら、従来技術には、次のような問題点があった。
従来のエレベータ装置では、異常検出部がエレベータの異常状態を検出すると、モータ制御部は、例えばかごの最高速度を低減するといった処理を実行する。そのため、乗客が乗っているかごと釣り合い錘とがバランスし、電力変換手段等に余裕がある運転状態であっても、かごの最高速度や加速度が制限されるので、必要以上に輸送能力が低減され、利用者の利便性が低下するという問題があった。
この発明は、上記のような課題を解決するためになされたものであって、その目的は、電力変換手段の過負荷状態が検出された後においても、かごの最高速度や加速度を制限することなく、運転を継続することができるエレベータ装置を提供することにある。
この発明に係るエレベータ装置は、電源電力を可変電圧可変周波数の交流電力に変換する電力変換手段と、電力変換手段から供給される交流電力によって駆動される巻上機と、巻上機によって駆動されるシーブと、シーブに巻き掛けられた主ロープによって吊り下げられたかごおよび釣り合い錘と、かご内の負荷を検出してかご負荷を出力するかご内負荷検出手段と、かご負荷に基づいて電力変換手段を制御するとともに、かご負荷とかご負荷の許容最大値である最大積載量とに基づいてかご内の乗客数を監視する制御手段と、電力変換手段の過負荷状態を検出する過負荷検出手段とを備え、制御手段は、過負荷検出手段が過負荷状態を検出した場合に、最大積載量を、電力変換手段の通常時における最大積載量よりも低減してかご内の乗客数を制限する。
この発明のエレベータ装置によれば、制御手段は、過負荷検出手段が電力変換手段の過負荷状態を検出した場合に、かご負荷の許容最大値である最大積載量を、電力変換手段の通常時における最大積載量よりも低減してかご内の乗客数を制限する。これにより、電力変換手段の消費電力を制限して発熱を抑制することができる。
したがって、電力変換手段の過負荷状態が検出された後においても、かごの最高速度や加速度を制限することなく、運転を継続することができ、利用者の利便性を向上させることができる。
以下、この発明の各実施の形態について図に基づいて説明するが、各図において同一、または相当する部分については、同一符号を付して説明する。
実施の形態1.
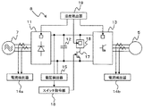
図1は、この発明の実施の形態1に係るエレベータ装置を示すブロック構成図である。
図1において、かご1には、主ロープ2の一端が接続されている。主ロープ2は、シーブ3に巻き掛けられ、主ロープ2の他端には、釣り合い錘4が接続されている。シーブ3は、巻上機5に接続され、巻上機5の回転駆動に応じて駆動されてかご1を昇降させる。
また、かご1には、かご1内の負荷を検出してかご負荷を出力する秤装置6(かご内負荷検出手段)が取り付けられている。また、釣り合い錘4の重量は、一般的にかご1の定格積載量の50%の重量と釣り合うように設定されている。なお、釣り合い錘4の重量は、かご1の定格積載量の50%に限定されず、他の値であってもよい。
巻上機5は、商用電源7からの交流電力(電源電力)を可変電圧可変周波数の交流電力に変換する電力変換装置8(電力変換手段)から供給される交流電力によって駆動される。
また、電力変換装置8には、秤装置6から出力されたかご負荷に基づいて、電力変換装置8を制御する制御部9(制御手段)が接続されている。具体的には、制御部9は、例えば上記特許文献1に示されているように、かご負荷に基づいて最短時間で目的階に到達するような速度パターン(最高速度および加速度)を生成し、速度パターンに応じて巻上機5を駆動させるべく、電力変換装置8を制御する。
また、制御部9は、かご負荷とかご負荷の許容最大値である最大積載量とに基づいてかご1内の乗客数を監視する。具体的には、制御部9は、かご負荷が最大積載量よりも大きくなった場合に、ブザーを鳴らして定員超過(過荷重)を報知する。
また、電力変換装置8には、電力変換装置8の過負荷状態を検出する過負荷検出部10(過負荷検出手段)が接続されている。ここで、過負荷状態とは、電力変換装置8の主回路の温度が許容温度を超えて上昇している状態とする。
過負荷検出部10は、電力変換装置8の温度検出器(後述する)から出力される温度の情報に基づいて電力変換装置8の主回路の負荷状態を監視し、過負荷状態を検出すると、制御部9に制限信号を出力する。
また、制御部9は、過負荷検出部10からの制限信号を受信すると、かご負荷の許容最大値である最大積載量を、電力変換装置8の通常時における最大積載量よりも低減してかご1内の乗客数を制限する。具体的には、制御部9は、制限信号を受信すると、電力変換装置8の通常時に例えば定格積載量の110%である最大積載量を、定格積載量の100%に低減してかご1内の乗客数を制限する。
ここで、電力変換装置8の主回路の温度上昇は、電力と比例関係にある。また、電力は、速度とトルクとの積で与えられるので、最大積載量を低減することにより、巻上機5の出力トルクを制限して電力変換装置8の消費電力を制限し、発熱を抑制することができる。
図2は、この発明の実施の形態1に係る電力変換装置8を巻上機5および商用電源7とともに詳細に示すブロック構成図である。
図2において、電力変換装置8は、コンバータ11と、平滑コンデンサ12と、インバータ13と、電流検出器14a、14b(電流検出手段)と、電圧検出器15と、スイッチ指令部16と、回生トランジスタ17と、回生抵抗18と、温度検出器19(温度検出手段)とを有している。
コンバータ11は、商用電源7から三相交流で供給される交流電力を整流して、二相直流電力に変換する。平滑コンデンサ12は、コンバータ11からの直流電力を平滑化する。インバータ13は、平滑コンデンサ12で平滑化された直流電力を、可変電圧可変周波数の三相交流電力に変換し、巻上機5を回転駆動する。
電流検出器14aは、コンバータ11に入力される電流を検出し、電流検出器14bは、インバータ13から出力される電流を検出する。
なお、かご1内が無負荷であるときの上昇運転や、かご1内が満員であるときの下降運転のように、巻上機5が回生運転をする場合には、巻上機5からの回生電力がインバータ13を介して戻ってくるので、平滑コンデンサ12の両端電圧は上昇する。
電圧検出器15は、平滑コンデンサ12の両端電圧を検出し、スイッチ指令部16に出力する。スイッチ指令部16は、平滑コンデンサ12の両端電圧が所定電圧よりも大きくなると、回生トランジスタ17にオン指令を出力し、回生抵抗18により回生電力を熱エネルギーとして消費させる。
また、温度検出器19は、コンバータ11、インバータ13および回生抵抗18に接続され、各々の温度を検出する。
以下、図1、2とともに、図3のフローチャートを参照しながら、過負荷検出部10の動作について説明する。なお、このフローチャートに示される処理は、所定周期ごとに実施される。
まず、過負荷検出部10は、温度検出器19で検出されたコンバータ11の温度が、所定温度Tc以上であるか否かを判定する(ステップS21)。
ステップS21において、コンバータ11の温度が、所定温度Tcよりも低い(すなわち、No)と判定された場合には、過負荷検出部10は、温度検出器19で検出されたインバータ13の温度が、所定温度Ti以上であるか否かを判定する(ステップS22)。
ステップS22において、インバータ13の温度が、所定温度Tiよりも低い(すなわち、No)と判定された場合には、過負荷検出部10は、温度検出器19で検出された回生抵抗18の温度が、所定温度Tr以上であるか否かを判定する(ステップS23)。
ステップS23において、回生抵抗18の温度が、所定温度Trよりも低い(すなわち、No)と判定された場合には、過負荷検出部10は、そのまま図3の処理を終了する。
一方、ステップS21において、コンバータ11の温度が所定温度Tc以上である(すなわち、Yes)と判定された場合、ステップS22において、インバータ13の温度が所定温度Ti以上である(すなわち、Yes)と判定された場合、およびステップS23において、回生抵抗18の温度が所定温度Tr以上である(すなわち、Yes)と判定された場合には、過負荷検出部10は、制御部9に制限信号を出力して(ステップS24)、図3の処理を終了する。
なお、温度の瞬時値による誤検出を防止するために、温度検出器19で検出された温度が所定温度以上の状態が所定時間以上継続した場合に、過負荷検出部10が過負荷状態を検出してもよい。
この発明の実施の形態1に係るエレベータ装置によれば、過負荷検出部は、温度検出手段で検出された電力変換手段の温度が所定温度以上である場合に、過負荷状態を検出する。また、制御手段は、過負荷検出手段が電力変換手段の過負荷状態を検出した場合に、かご負荷の許容最大値である最大積載量を、電力変換手段の通常時における最大積載量よりも低減してかご内の乗客数を制限する。
これにより、電力変換手段の消費電力を制限して発熱を抑制することができる。
したがって、電力変換手段の過負荷状態が検出された後においても、かごの最高速度や加速度を制限することなく、運転を継続することができ、利用者の利便性を向上させることができる。
実施の形態2.
図4は、この発明の実施の形態2に係る電力変換装置8Aを巻上機5および商用電源7とともに詳細に示すブロック構成図である。
図4において、電力変換装置8Aは、温度検出器19を有していない点で図2の電力変換装置8と異なっている。また、この発明の実施の形態2に係るエレベータ装置の構成は、電力変換装置8Aを除いて、図1のものと同様である。
なお、過負荷検出部10は、電力変換装置8Aから出力される電流および電圧の情報に基づいて、コンバータ11、インバータ13および回生抵抗18の温度を推定する温度推定部を有している。
以下、図1、4とともに、図5を参照しながら、過負荷検出部10の温度推定部が回生抵抗18の温度を推定する処理について説明する。
図5において、(a)は電圧検出器15により検出される平滑コンデンサ12の両端電圧、(b)は回生トランジスタ17のスイッチ状態、(c)は温度モデル、(d)は制限信号の出力状態をそれぞれ示している。
巻上機5が回生運転をする場合には、巻上機5からの回生電力によって平滑コンデンサ12の両端電圧が増加する。平滑コンデンサ12の両端電圧がVonを超えると、スイッチ指令部16から回生トランジスタ17にオン指令が出力され、回生抵抗18により回生電力が熱エネルギーとして消費される。このとき、回生抵抗18によって電力が消費されるので、平滑コンデンサ12の両端電圧は低下する。平滑コンデンサ12の両端電圧がVoffを下回ると、スイッチ指令部16から回生トランジスタ17にオフ指令が出力される。
また、温度モデルは、例えば電圧検出器15で検出された平滑コンデンサ12の両端電圧と、電流検出器14bで検出されたインバータ13から出力される電流との積を入力とした一次のローパスフィルタにより得ることができる。ここで、あらかじめ試験によってローパスフィルタの時定数を同定しておくことにより、高精度に温度を推定することができる。
過負荷検出部10は、推定した回生抵抗18の温度が所定温度Tr以上になった場合に、制御部9に制限信号を出力する。
なお、回生抵抗18の温度は、回生トランジスタ17のオン時間の割合から推定することもできるので、過負荷検出部10の温度推定部は、回生トランジスタ17のオン時間の割合が所定割合以上である場合に、過負荷状態を検出してもよい。
また、過負荷検出部10の温度推定部は、電圧検出器15で検出された平滑コンデンサ12の両端電圧と、電流検出器14aで検出されたコンバータ11に入力される電流との積を入力とした一次のローパスフィルタにより、コンバータ11の温度を推定する。過負荷検出部10は、推定したコンバータ11の温度が所定温度Tc以上になった場合に、制御部9に制限信号を出力する。
また、過負荷検出部10の温度推定部は、電圧検出器15で検出された平滑コンデンサ12の両端電圧と、電流検出器14bで検出されたインバータ13から出力される電流との積を入力とした一次のローパスフィルタにより、インバータ13の温度を推定する。過負荷検出部10は、推定したインバータ13の温度が所定温度Ti以上になった場合に、制御部9に制限信号を出力する。
なお、コンバータ11およびインバータ13の温度は、電流検出器14aおよび電流検出器14bで検出された電流の2乗を入力とした温度モデルによっても推定することができる。そこで、過負荷検出部10の温度推定部は、電流検出器14aおよび電流検出器14bで検出された電流が所定電流以上である場合に、過負荷状態を検出してもよい。
ここで、電流の瞬時値による誤検出を防止するために、電流検出器14aおよび電流検出器14bで検出された電流が所定電流以上の状態が所定時間以上継続した場合に、過負荷検出部10が過負荷状態を検出してもよい。
また、過負荷検出部10の温度推定部以外の動作については、実施の形態1と同様なので、その説明は省略する。
この発明の実施の形態2に係るエレベータ装置によれば、過負荷検出部は、電流検出手段で検出された電流および電圧検出器15で検出された電圧に基づいて、電力変換手段の温度を推定し、過負荷状態を検出する。
また、過負荷検出部は、電流検出手段で検出された電流が所定電流以上である場合に、過負荷状態を検出する。また、過負荷検出部は、回生トランジスタのオン時間の割合が所定割合以上である場合に、過負荷状態を検出する。
そのため、温度検出手段をさらに設ける必要がないので、コストダウンを実現することができる。
なお、上記実施の形態1、2において、制御部9は、電力変換装置8の過負荷状態が検出されたときに、かご負荷の許容最大値である最大積載量を低減すると説明したが、これに限定されない。制御部9は、電力変換装置8が過負荷状態に至る前から徐々に最大積載量を低減してもよい。すなわち、例えば回生抵抗18について、所定温度Trよりも低温の箇所に別の閾値を設定し、回生抵抗18の温度がその閾値を超えた場合に、制御部9が最大積載量を定格積載量の110%から例えば定格積載量の105%に低減してもよい。また、複数の閾値を設定して最大積載量を複数段階で低減してもよい。
この場合には、電力変換装置8の消費電力を制限して発熱を抑制することができ、電力変換装置8が過負荷状態に陥ることを防止することができる。
この発明の実施の形態1に係るエレベータ装置を示すブロック構成図である。 この発明の実施の形態1に係る電力変換装置を巻上機および商用電源とともに詳細に示すブロック構成図である。 この発明の実施の形態1に係る過負荷検出部の動作を示すフローチャートである。 この発明の実施の形態2に係る電力変換装置を巻上機および商用電源とともに詳細に示すブロック構成図である。 この発明の実施の形態2に係る過負荷検出部の温度推定部が、回生抵抗の温度を推定する処理を説明するためのタイミングチャートである。
符号の説明
1 かご、2 主ロープ、3 シーブ、4 釣り合い錘、5 巻上機、6 秤装置(かご内負荷検出手段)、7 商用電源、8、8A 電力変換装置(電力変換手段)、9 制御部(制御手段)、10 過負荷検出部(過負荷検出手段)、11 コンバータ、12 平滑コンデンサ、13 インバータ、14a、14b 電流検出器(電流検出手段)、15 電圧検出器、16 スイッチ指令部、17 回生トランジスタ、18 回生抵抗、19 温度検出器(温度検出手段)。

Claims (4)

  1. 電源電力を可変電圧可変周波数の交流電力に変換する電力変換手段と、
    前記電力変換手段から供給される交流電力によって駆動される巻上機と、
    前記巻上機によって駆動されるシーブと、
    前記シーブに巻き掛けられた主ロープによって吊り下げられたかごおよび釣り合い錘と、
    前記かご内の負荷を検出してかご負荷を出力するかご内負荷検出手段と、
    前記かご負荷に基づいて前記電力変換手段を制御するとともに、前記かご負荷とかご負荷の許容最大値である最大積載量とに基づいて前記かご内の乗客数を監視する制御手段と、
    前記電力変換手段の過負荷状態を検出する過負荷検出手段と、を備え、
    前記制御手段は、前記過負荷検出手段が前記過負荷状態を検出した場合に、前記最大積載量を、前記電力変換手段の通常時における最大積載量よりも低減して前記かご内の乗客数を制限することを特徴とするエレベータ装置。
  2. 前記電力変換手段の温度を検出する温度検出手段をさらに備え、
    前記過負荷検出手段は、前記温度検出手段で検出された温度が所定温度以上である場合に、前記過負荷状態を検出することを特徴とする請求項1に記載のエレベータ装置。
  3. 前記電力変換手段に流れる電流を検出する電流検出手段をさらに備え、
    前記過負荷検出手段は、前記電流検出手段で検出された電流が所定電流以上である場合に、前記過負荷状態を検出することを特徴とする請求項1に記載のエレベータ装置。
  4. 前記電力変換手段は、前記巻上機の回生運転時に回生される電力を熱として消費する回生抵抗と、前記回生抵抗に流れる電流をオンオフ制御する回生トランジスタと、を含み、
    前記過負荷検出手段は、前記回生トランジスタのオン時間の割合が所定割合以上である場合に、前記過負荷状態を検出することを特徴とする請求項1に記載のエレベータ装置。
JP2008321514A 2008-12-17 2008-12-17 エレベータ装置 Pending JP2010143692A (ja)

Priority Applications (1)

Application Number Priority Date Filing Date Title
JP2008321514A JP2010143692A (ja) 2008-12-17 2008-12-17 エレベータ装置

Applications Claiming Priority (1)

Application Number Priority Date Filing Date Title
JP2008321514A JP2010143692A (ja) 2008-12-17 2008-12-17 エレベータ装置

Publications (1)

Publication Number Publication Date
JP2010143692A true JP2010143692A (ja) 2010-07-01

Family

ID=42564525

Family Applications (1)

Application Number Title Priority Date Filing Date
JP2008321514A Pending JP2010143692A (ja) 2008-12-17 2008-12-17 エレベータ装置

Country Status (1)

Country Link
JP (1) JP2010143692A (ja)

Cited By (5)

* Cited by examiner, † Cited by third party
Publication number Priority date Publication date Assignee Title
CN102674099A (zh) * 2011-03-09 2012-09-19 东芝电梯株式会社 电梯系统
CN102774720A (zh) * 2012-08-16 2012-11-14 哈尔滨市机电类特种设备监督检验研究院 电梯超载保护方法
WO2015063722A1 (en) 2013-11-01 2015-05-07 Kone Corporation Elevator and method for the use of an elevator control system in monitoring the load of a car and/or to determine the load situation
WO2016053018A3 (ko) * 2014-10-01 2016-05-26 한국미쓰비시엘리베이터 주식회사 엘리베이터 장치
WO2018003014A1 (ja) * 2016-06-28 2018-01-04 三菱電機株式会社 エレベータシステム

Citations (4)

* Cited by examiner, † Cited by third party
Publication number Priority date Publication date Assignee Title
JPH09227038A (ja) * 1996-02-27 1997-09-02 Toshiba Corp リニアモータ
JP2002003091A (ja) * 2000-06-22 2002-01-09 Toshiba Fa Syst Eng Corp エレベーター制御システム
JP2002060147A (ja) * 2000-08-18 2002-02-26 Mitsubishi Electric Corp エレベーターの制御装置
WO2007013448A1 (ja) * 2005-07-26 2007-02-01 Mitsubishi Electric Corporation エレベータ装置

Patent Citations (4)

* Cited by examiner, † Cited by third party
Publication number Priority date Publication date Assignee Title
JPH09227038A (ja) * 1996-02-27 1997-09-02 Toshiba Corp リニアモータ
JP2002003091A (ja) * 2000-06-22 2002-01-09 Toshiba Fa Syst Eng Corp エレベーター制御システム
JP2002060147A (ja) * 2000-08-18 2002-02-26 Mitsubishi Electric Corp エレベーターの制御装置
WO2007013448A1 (ja) * 2005-07-26 2007-02-01 Mitsubishi Electric Corporation エレベータ装置

Cited By (9)

* Cited by examiner, † Cited by third party
Publication number Priority date Publication date Assignee Title
CN102674099A (zh) * 2011-03-09 2012-09-19 东芝电梯株式会社 电梯系统
CN102774720A (zh) * 2012-08-16 2012-11-14 哈尔滨市机电类特种设备监督检验研究院 电梯超载保护方法
CN102774720B (zh) * 2012-08-16 2016-09-14 哈尔滨市机电类特种设备监督检验研究院 电梯超载保护方法
WO2015063722A1 (en) 2013-11-01 2015-05-07 Kone Corporation Elevator and method for the use of an elevator control system in monitoring the load of a car and/or to determine the load situation
CN105683079A (zh) * 2013-11-01 2016-06-15 通力股份公司 用于使用电梯控制系统监测轿厢负载和/或确定负载情况的电梯和方法
CN105683079B (zh) * 2013-11-01 2018-01-12 通力股份公司 用于使用电梯控制系统监测轿厢负载和/或确定负载情况的电梯和方法
US10179718B2 (en) 2013-11-01 2019-01-15 Kone Corporation Elevator car overload monitoring to prevent starting
WO2016053018A3 (ko) * 2014-10-01 2016-05-26 한국미쓰비시엘리베이터 주식회사 엘리베이터 장치
WO2018003014A1 (ja) * 2016-06-28 2018-01-04 三菱電機株式会社 エレベータシステム

Similar Documents

Publication Publication Date Title
US7931128B2 (en) Elevator device
US8348020B2 (en) Elevator control device with carrier frequency switch circuit
JP6237474B2 (ja) エレベータのかご移動制御装置およびかご移動制御方法
JP2001240319A (ja) エレベータの制御装置
US7882937B2 (en) Elevating machine control apparatus
JP4896992B2 (ja) エレベータの制御装置
JP5557815B2 (ja) 省エネエレベータ
JP2010143692A (ja) エレベータ装置
JP5241367B2 (ja) 電動巻上機
JP2010168154A (ja) エレベータの制御装置
JP2005324879A (ja) エレベータ制御装置
JP2005126171A (ja) エレベータの停電時運転装置
SG191508A1 (en) Drive apparatus of elevator apparatus
JP4864440B2 (ja) エレベータ装置
JP2005280935A (ja) エレベータの制御装置
JP4663849B2 (ja) エレベータの制御装置
JP2013023319A (ja) ハイブリッド駆動型エレベータの制御装置
JP2011195279A (ja) エレベータの制御装置
JP6704518B2 (ja) エレベータの制御装置
JP4619039B2 (ja) エレベータ制御装置
JP2005324880A (ja) エレベータ制御装置
CN105228938B (zh) 电梯控制系统
JP5095223B2 (ja) エレベータ装置
JP2012144357A (ja) エレベータ
KR20160063823A (ko) 엘리베이터 장치의 운행에 기초한 에너지 모드를 표시하는 장치 및 방법

Legal Events

Date Code Title Description
A621 Written request for application examination

Effective date: 20110802

Free format text: JAPANESE INTERMEDIATE CODE: A621

A977 Report on retrieval

Effective date: 20121218

Free format text: JAPANESE INTERMEDIATE CODE: A971007

A131 Notification of reasons for refusal

Effective date: 20121225

Free format text: JAPANESE INTERMEDIATE CODE: A131

A521 Written amendment

Effective date: 20130222

Free format text: JAPANESE INTERMEDIATE CODE: A523

A131 Notification of reasons for refusal

Effective date: 20130903

Free format text: JAPANESE INTERMEDIATE CODE: A131

A02 Decision of refusal

Free format text: JAPANESE INTERMEDIATE CODE: A02

Effective date: 20140107