JP2010027575A - 自転車用照明装置 - Google Patents

自転車用照明装置 Download PDF

Info

Publication number
JP2010027575A
JP2010027575A JP2008191222A JP2008191222A JP2010027575A JP 2010027575 A JP2010027575 A JP 2010027575A JP 2008191222 A JP2008191222 A JP 2008191222A JP 2008191222 A JP2008191222 A JP 2008191222A JP 2010027575 A JP2010027575 A JP 2010027575A
Authority
JP
Japan
Prior art keywords
bicycle
light
daylighting window
light source
lighting device
Prior art date
Legal status (The legal status is an assumption and is not a legal conclusion. Google has not performed a legal analysis and makes no representation as to the accuracy of the status listed.)
Granted
Application number
JP2008191222A
Other languages
English (en)
Other versions
JP4599436B2 (ja
Inventor
Takahiro Endo
貴広 遠藤
Masanori Kondo
政憲 紺藤
Current Assignee (The listed assignees may be inaccurate. Google has not performed a legal analysis and makes no representation or warranty as to the accuracy of the list.)
Shimano Inc
Original Assignee
Shimano Inc
Priority date (The priority date is an assumption and is not a legal conclusion. Google has not performed a legal analysis and makes no representation as to the accuracy of the date listed.)
Filing date
Publication date
Application filed by Shimano Inc filed Critical Shimano Inc
Priority to JP2008191222A priority Critical patent/JP4599436B2/ja
Priority to CN2009101601245A priority patent/CN101634418B/zh
Publication of JP2010027575A publication Critical patent/JP2010027575A/ja
Application granted granted Critical
Publication of JP4599436B2 publication Critical patent/JP4599436B2/ja
Active legal-status Critical Current
Anticipated expiration legal-status Critical

Links

Images

Landscapes

  • Lighting Device Outwards From Vehicle And Optical Signal (AREA)
  • Non-Portable Lighting Devices Or Systems Thereof (AREA)

Abstract

【課題】採光窓を有する自転車用前照灯において、自転車部品からの反射光の影響による光源のオンオフタイミングのずれを抑える。
【解決手段】前照灯14は、光源24と、ケース本体34と、ブラケット32と、照度検出素子26と、遮蔽部30と、を備えている。ケース本体は、採光窓を有し、光源が収納される部材である。ブラケットは、ケース本体を自転車に装着可能な部材である。照度検出素子は、ケース本体の内部に採光窓に面して設けられ、周囲の明るさにより光源をオンオフするための素子である。遮蔽部は、採光窓の外部に採光窓から離れて配置され、照度検出素子に入射する光を制限するものである。
【選択図】図3

Description

本発明は、照明装置、特に周囲の明るさによりオンオフする自転車用照明装置に関する。
自転車には、前照灯や尾灯などの照明装置がフレームに装着されている。自転車の前照灯(自転車照明装置の一例)において、周囲の明るさによりオンオフするものが従来知られている(たとえば、特許文献1参照)。従来の照明装置は、ケース部材の後部下面に照度検出用の採光窓が配置され、採光窓に面してケース部材の内部に光センサ(照度検出素子の一例)が配置されている。光センサは、周囲の照度を検出するものである。ケース部材には光センサに出力によりオンオフするオンオフ制御回路が設けられている。オンオフ制御回路は、たとえば、検出された照度が第1照度以下になると光源をオンし、第1照度より高い第2照度以上になると光源をオフするように設定されている。このようなケース部材の後部下面に採光窓が形成されていると、車のヘッドライトなど前方からの光や、街路灯などの上方からの光等の照度が短時間に変化する光の影響を受けにくくなり、照明装置の誤動作が生じにくくなる。
特開2006−205997号公報
前記従来の構成では、上方や前方からの光の影響は受けにくくなる。しかし、自転車の泥よけや車輪のリムやフレーム等の光を反射する自転車部品からの反射光が下方から採光窓に入射すると、入射した光の影響により光センサの検出照度が変化する。この結果、所定の照度(例えば第1照度及び第2照度)に設定された照明装置の光源のオンオフタイミングがずれるおそれがある。すなわち、同じフレームの自転車に取り付けられた照明装置であっても、泥よけや車輪のリム等の部品によっては、反射率が異なると、反射する光量が変化する。この光センサに入射する光量の変化により検出照度が変化し、光源のオンオフタイミングがずれるおそれがある。例えば、自転車部品の反射率が高いと実際の周囲の照度より検出照度が高くなり、実際の周囲の照度より暗いタイミングでオンオフするおそれがある。
本発明の課題は、採光窓から入射する光の検出出力でオンオフする自転車用照明装置において、自転車部品からの反射光の影響による光源のオンオフタイミングのずれを抑えることにある。
発明1に係る自転車用照明装置は、光源と、ケース本体と、装着部材と、照度検出素子と、遮蔽部と、を備えている。ケース本体は、採光窓を有し、光源が収納される部材である。装着部材は、ケース本体を自転車に装着可能な部材である。照度検出素子は、ケース本体の内部に採光窓に面して設けられ、周囲の明るさにより光源をオンオフするための素子である。遮蔽部は、採光窓の外部に採光窓から離れて配置され、照度検出素子に入射する光を制限するものである。
この照明装置では、採光窓から照度検出素子に入射する光は、採光窓から離れて配置された遮蔽部により制限されている。この結果、自転車部品からの反射光が採光窓に入射しようとしても反射光が制限され、反射光が照度検出素子に直接入射しなくなる。ここでは、採光窓を介して照度検出素子に入射する光を遮蔽部により制限しているので、採光窓を介して入射する自転車部品からの反射光も制限されてその照度が減少する。このため、自転車部品から反射光が入射しても、その反射光による影響を受けにくくなり、自転車部品からの反射光による光源のオンオフタイミングのずれを抑えることができる。これにより、外的要因の影響を極力下げることができ、純粋に周囲の照度により光源のオンオフ制御を行うことができる。
発明2に係る自転車用照明装置は、発明1に記載の装置において、遮蔽部は、採光窓と対向しかつ採光窓から所定距離離れた遮光位置に配置されている。この場合には、遮蔽部が採光窓と対向して配置されかつ採光窓との距離が所定距離であるので、外部からの光を制限し過ぎないとともに、反射光による影響だけを制限しやすい。
発明3に係る自転車用照明装置は、発明1又は2に記載の装置において、遮蔽部は、装着部材から延びて形成されている。この場合には、装着部材に遮蔽部を設けることができるので、既存のケース本体を用い、装着部材だけを変更することで、光源のオンオフタイミングのずれを抑えることができる。
発明4に係る自転車用照明装置は、発明1又は2に記載の装置において、遮蔽部は、ケース本体から延びて形成されている。この場合には、採光窓が形成されたケース本体に遮蔽部を設けることができるので、採光窓を任意の位置に形成しても、遮蔽部を採光窓から離して配置できる。
発明5に係る自転車用照明装置は、発明1から4のいずれかに記載の装置において、照度検出素子からの出力により光源をオンオフ制御するオンオフ制御部をさらに備える。この場合には、照明装置だけで、オンオフタイミングを抑えて光源のオンオフを行えるようになる。
発明6に係る自転車用照明装置は、発明1から5のいずれかに記載の装置において、採光窓を塞ぐ透光性を有するカバー部材をさらに備える。この場合には、カバー部材を設けることにより、採光窓を封止して内部への液体等の異物の浸入を防止できる。また、特殊な光学フィルターを用いることによりカバー部材で採光窓を通過する光の入射量や入射方向を制限できる。
発明7に係る自転車用照明装置は、発明6に記載の装置において、カバー部材は、特定方向から照度検出素子に入射する光を制限する入光制限部を有する。この場合には、特殊な光学フィルター等を用いて反射方向を制限することにより、自転車部品からの反射方向を選別的に制限できる。
発明8に係る自転車用照明装置は、発明1から7のいずれかに記載の装置において、遮蔽部の採光窓に面する部分は、光の反射を抑える反射抑制部を有する。この場合には、遮蔽部での反射も抑えることができるので、さらに光源のオンオフタイミングのずれを抑えることができる。
発明9に係る自転車用照明装置は、光源と、ケース本体と、装着部材と、照度検出素子と、入光制限部とを備えている。ケース本体は、採光窓を有し、光源が収納される部材である。装着部材は、ケース本体を自転車に装着可能な部材である。照度検出素子は、ケース本体の内部に採光窓に面して設けられ、周囲の明るさにより光源をオンオフするための素子である。入光制限部は、採光窓を塞ぎ、特定方向から照度検出素子に入射する光を制限するものである。
この照明装置では、採光窓から照度検出素子に入射する光は、採光窓を塞ぐ入光制限部により特定方向から照度検出素子に入射する光が制限されている。この結果、自転車部品からの反射光が採光窓に入射しようとしても反射光が制限され、反射光が照度検出素子に直接入射しにくくなる。ここでは、採光窓を介して照度検出素子に特定の方向から入射する光を入光制限部により制限しているので、採光窓を介して入射する自転車部品からの反射光が制限されてその照度が減少する。このため、自転車部品から反射光が入射しても、その反射光による影響を受けにくくなり自転車部品からの反射光による光源のオンオフタイミングのずれを抑えることができる。
本発明によれば、採光窓を介して照度検出素子に入射する光を遮蔽部又は入光制限部により制限しているので、採光窓を介して入射する自転車部品からの反射光も制限されてその照度が減少する。このため、自転車部品から反射光が入射しても、その反射光による影響を受けにくくなり自転車部品からの反射光による光源のオンオフタイミングのずれを抑えることができる。
図1において、本発明の一実施形態を採用した自転車101は、フロントフォーク102aを有するフレーム102と、ハンドル104と、チェーンやペダル等からなる駆動部105と、スポーク99及び反射率が高いリム100を有する前輪(車輪)106と、後輪107とを備えている。この自転車101の前輪106に発電ハブ10が組み込まれ、本発明の一実施形態による自転車用照明装置である前照灯14に発電した電力が電力線13を介して供給されている。
前照灯14は、自転車101のフロントフォーク102aに、たとえば溶接固定されたランプスティ102bに装着される。前照灯14は、図2から図4に示すように、採光窓40を有し、ランプスティ102bに固定可能なケース部材20と、ケース部材20に装着される凸レンズからなるレンズ部材22と、ケース部材20の内部に配置される2つの発光ダイオード(以下、LEDと記す)50を有する光源24、ケース部材20の内部に採光窓40に面して設けられ、周囲の明るさによりをオンオフするための照度検出素子26と、レンズ部材22に向けて発光部26の光を反射する反射部材28と、採光窓39の外部に採光窓39から離れて配置された遮蔽部30と、照度検出素子26の検出結果により光源をオンオフ制御するオンオフ制御回路46(図5)と、を有している。
ケース部材20は、図2及び図3に示すように、ランプスティ102bに固定可能なブラケット(装着部材の一例)32と、ブラケット32に固定されたケース本体34とを有している。
ブラケット32は、金属板材を折り曲げて形成されたものであり、ケース本体34の底面に、たとえばリベット36(図2)により固定される固定部32aと、固定部32aから折り曲げられたアーム部32bとを有している。また、固定部32aはさらに後方に延長されて採光窓40に対向する遮蔽位置に遮蔽部38が形成されている。図1に示すように、アーム部32bの先端がランプスティ102bの先端にボルトナット38により固定される。
ケース本体34は、たとえば、ABS(アクリロニトリル・ブタジエンスチレン)樹脂等のポリスチレン系の合成樹脂製の部材であり、図2から図4に示すように、本体部40と、本体部40の内部に形成された収納空間41と、本体部40の正面に配置される開口42と、を有している。本体部40は、内部に、照度検出素子26や照度検出素子26の検出出力に応じてLED50をオンオフするオンオフ制御回路46などを含む制御ユニット44が配置された第1ケース部分40aと、光源24が収納された第2ケース部分40bとを有している。第1ケース部分40aは、略長円形の横長に形成されている。第2ケース部分40bは、第1ケース部分40aから急激に碗状に先拡がりに形成され、かつ光源24の光軸に直交する断面が略円形に形成されている。
本体部40は、収納空間41において略均一の厚みで形成されている。本体部40の底部には、2つの段差部40c,40dが形成されている。段差部40cは、第1ケース部分40aの後部に配置されており、他の部分より凹んで形成されている。この段差部40cに、照度検出素子26に光を導入するための採光窓39が形成されている。従って採光窓39は、前照灯14が自転車101に装着された場合に下向きに配置され、前後左右からの光が採光窓39を介して照度検出素子26に入射しにくくなる。採光窓39は透明な円形のカバー部材49により封止されている。段差部40dは、第1ケース部分40aの前部に配置されており、他の部分より突出して形成されている。段差部40dには、ブラケット32の固定部32aがリベット36により固定されている。
本体部40の内部に形成された収納空間41は、光源26を支持する支持部材62により、第1ケース部分40aと第2ケース部分40bとの境界付近で、第1空間41aと第2空間41bとの2つの空間に区画されている。
開口42は、第2ケース部分40bの正面に形成された略円形の開口であり、前照灯14の前面に位置する。この開口42にレンズ部材22が装着される。レンズ部材22は、たとえば透明なアクリル樹脂やポリカーボネートなどの透光性を有する合成樹脂製であり、開口42を覆うように形成された円形の凸レンズを有している。なお、レンズ部材22は、透光性を有していればよく、透明ではなく色付けされたものでもよい。レンズ部材22は、ケース部材20の前面にねじにより固定される。
光源24は、ケース部材20の内部に横方向に並べて配置される2つのLED50を有している。LED50は、支持部材62に固定されている。LED50は、たとえば3W700mAの高輝度型の発光ダイオードである。
照度検出素子26は、たとえば、光学フィルターを用いたフォトICダイオード型のフォトセンサを用いており、検出された光の照度(光量)により変化する電気信号を出力する。
反射部材28は、たとえば、ABS(アクリロニトリル・ブタジエンスチレン)樹脂等のポリスチレン系の合成樹脂製の部材である。反射部材28はレンズ部材22をケース部材20にねじ止めすることにより支持部材62を介してケース部材20に固定されている。
遮光部30は、図4に示すように、ブラケット32の固定部32bから採光窓39の中心軸Xに対して対称となるように遮蔽位置に延びて形成されており、採光窓39と対向して配置されている。遮光部30は、採光窓39から所定距離離れた遮光位置に配置されている。遮光部30は、採光窓39より大きな面積を有しており、この実施形態では、カバー部材42と平行に配置されている。遮光部30と採光窓39との所定距離Dは、採光窓39の大きさ(円形の窓であれば、その直径)と、遮光部30の大きさ(長方形であれば、その幅及び長さ)によって、大きく影響されるものである。
図3に示すように、採光窓39の垂直下向きに延長した部分を遮蔽する最小の大きさであれば、採光窓39から5mmから15mm程度の範囲である。また、同程度の大きさの遮光部30であれば、採光窓39から5mm未満の距離にあると、外部からの距離を制限しすぎてしまって、オンオフタイミングが遅れるおそれがある。また、同程度の大きさの遮光部30で、15mmを超えると前輪106のリム100やスポーク99からの反射光の影響によりオンオフタイミングがずれるおそれがある。
なお、遮光部30の大きさを大きくすると、必然的に、採光窓39からの距離を遠くする必要があり、遮光部30の大きさを小さくすると、距離を近くする必要があることは言うまでもない。
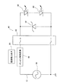
制御ユニット44は、図5に示すように、ハブダイナモ10内の交流発電機19の一端に電気的に接続されたオンオフ制御回路(オンオフ制御部の一例)46と、交流発電機19に並列に接続された全波整流回路48と、全波整流回路48と並列に接続されたツェナーダイオード52とを備えている。このオンオフ制御回路46に、照度検出素子26が接続されている。オンオフ制御回路46は、照度検出素子26から検出された照度に応じて光源24をオンオフ制御する。このオンオフする照度のしきい値はオン側がオフ側より小さい値に設定されている。たとえば、この実施形態では、オンオフ制御回路46がオンするときの第1照度L1は、25ルックス以下であり、オフするときの第2照度L2は、35ルックス以上である。
全波整流回路48は、交流を全波整流して直流にする。ツェナーダイオード52は、発電電圧が高くなると導通するものであり、保護回路として機能する。2つのLED50は直列接続されており、直列接続された両端がツェナーダイオード52の両端に接続されている。
このように構成された前照灯14では、夜間や地下道やトンネル内などの周囲の照度が第1照度L1以下になると、オンオフ制御回路46オンし、光源24が点灯する。このとき、採光窓39に対向して遮蔽部30が設けられているので、リム100やスポーク99等の自転車部品からの反射光が採光窓39に入りにくくなり、オンタイミングが自転車部品の反射率にかかわらず変動しにくくなる。また、地下道やトンネルを抜けて周囲の照度が第2照度L2以上になると、オンオフ制御回路46がオフし、光源24が消灯する。このときも点灯時と同様に遮蔽部30によりオフタイミングが自転車部品の反射率に関わらず変動しにくくなる。
ここでは、採光窓39を介して照度検出素子26に入射する光を遮蔽部30により制限しているので、採光窓39を介して入射する自転車部品からの反射光も制限されてその照度が減少する。このため、自転車部品から反射光が入射しても、その反射光による影響を受けにくくなり自転車部品からの反射光の相違による光源24のオンオフタイミングのずれを抑えることができる。これにより、外的要因の影響を極力下げることができ、純粋に周囲の照度により光源のオンオフ制御を行うことができる。
また、遮蔽部30が採光窓39と対向して配置されかつ採光窓39との距離が所定距離であるので、外部からの光を制限し過ぎないとともに、反射光による影響だけを制限しやすい。
さらに、内部抵抗の高い交流発電機19と抵抗の低いLED50を直列接続することにより、高い分圧比が得られるので、LED50の消費分の総和は、LEDが一つだけの場合に比べて、2つを直列接続したものの方が、全体の消費電力を増やすことなく、高い照度と交流発電機19の軽い回転とが得られる。
<他の実施形態>
本発明の具体的な構成は、前述の実施形態に限られるものではなく、発明の要旨を逸脱しない範囲で種々の変更および修正が可能である。なお、以降の他の実施形態の説明では、説明されない部材は、前記実施形態と同様な部材である。
(a)前記実施形態では、装着部材であるブラケット32の固定部32bから延びて遮蔽部30を採光窓39に対向する遮蔽位置に形成したが、本発明はこれに限定されない。
図6において、前照灯114では、ケース部材120のケース本体134の段差部140dから延びて遮蔽部130が遮蔽位置に形成されている。このように遮蔽部130をケース本体134に形成すると、採光窓139と遮蔽部130とを同じ部材(ケース本体134)に設けることができる。このため、採光窓139を任意の位置に形成しても、遮蔽部130を採光窓139から所定距離離して配置できる。また、この実施形態では、ケース本体134は光を吸収し反射しにくい黒色の合成樹脂製であり、遮蔽部130の採光窓139に面する部分は、光の反射を抑える反射抑制部130aとなっている。
(b)前記実施形態では、自転車のフロントフォーク102aのランプスティ102bに装着可能な前照灯14を例に本発明を説明したが、本発明はこれに限定されない。たとえば、自転車のハンドルバー、自転車の前かご、自転車の泥よけの上方、及び自転車のバスケットブラケット等に配置される前照灯にも本発明を適用できる。
図7では、一例として前照灯214が泥よけ103の上方に配置されている。前照灯214のブラケット232は、前ブレーキ105や泥よけ103をフロントフォーク102aに固定するためにフロントフォーク102aを貫通するセンター装着ボルト106に固定されている。
(c)前記実施形態では、オンオフ制御回路を有する自転車用の前照灯を例に本発明を説明したが、本発明はこれに限定されず、オンオフ制御回路が前照灯と別体であってもよい。
(d)前記実施形態では、光源として発光ダイオードを例示したが、光源は発光ダイオード限定されず発光するものであればどのようなものでもよい。たとえば、光源は、電球や蛍光灯であってもよい。
(e)前記実施形態では、遮蔽部30により照度検出素子26に入射する光を制限したが、本発明はこれに限定されない。
図8では、前照灯314において、遮蔽部に代えて採光窓39を塞ぐカバー部材349で特定方向から照度検出素子26に入射する光を制限するようにしている。この実施形態では、カバー部材349にたとえば、特殊な光学フィルターを有する透光性の材料を用い、カバー部材349の下方から入射する光を透過しないように制限している。なお、この実施形態では、遮蔽部を設けていないが、さらに遮蔽部を別に設けてもよい。
本発明の一実施形態が採用された自転車の側面図。 本発明の一実施形態による自転車用照明装置である前照灯の側面図。 その断面図。 その平面図。 その制御ユニットの構成を示す回路図。 他の実施形態の図3に相当する図。 さらに他の実施形態の図1に相当する図。 さらに他の実施形態の図3に相当する図。
符号の説明
14,114,214,314 前照灯
24 光源
26 照度検出素子
30,130 遮蔽部
32,132,232 ブラケット(装着部材の一例)
34,134 ケース本体
39,139 採光窓
49 カバー部材
46 オンオフ制御回路(オンオフ制御部の一例)
50 発光ダイオード(LED)
99 スポーク(光の反射する自転車部品の一例)
100 リム(光の反射する自転車部品の一例)
101 自転車
103 泥よけ(光の反射する自転車部品の一例)
349 カバー部材(入光制限部の一例)

Claims (9)

  1. 自転車用照明装置であって、
    光源と、
    採光窓を有し、前記光源が収納されるケース本体と、
    前記ケース本体を前記自転車に装着可能な装着部材と、
    前記ケース本体の内部に前記採光窓に面して設けられ、周囲の明るさにより前記光源をオンオフするための照度検出素子と、
    前記採光窓の外部に前記採光窓から離れて配置され、前記照度検出素子に入射する光を制限する遮蔽部と、
    を備えた自転車用照明装置。
  2. 前記遮蔽部は、前記採光窓と対向しかつ前記採光窓から所定距離離れた遮光位置に配置されている、請求項1に記載の自転車用照明装置。
  3. 前記遮蔽部は、前記装着部材から延びて形成されている、請求項1又は2に記載の自転車用照明装置。
  4. 前記遮蔽部は、前記ケース本体から延びて形成されている、請求項1又は2に記載の自転車用照明装置。
  5. 前記照度検出素子からの出力により前記光源をオンオフ制御するオンオフ制御部をさらに備える、請求項1から4のいずれか1項に記載の自転車用照明装置。
  6. 前記採光窓を塞ぐ透光性を有するカバー部材をさらに備える、請求項1から5のいずれかに記載の自転車用照明装置。
  7. 前記カバー部材は、特定方向から前記照度検出素子に入射する光を制限する入光制限部を有する、請求項6に記載の自転車用照明装置。
  8. 前記遮蔽部の前記採光窓に面する部分は、光の反射を抑える反射抑制部を有する、請求項1から7のいずれか1項に記載の自転車照明装置。
  9. 自転車用照明装置であって、
    光源と、
    採光窓を有し、前記光源が収納されるケース本体と、
    前記ケース本体を前記自転車に装着可能な装着部材と、
    前記ケース本体の内部に前記採光窓に面して設けられ、周囲の明るさにより前記光源をオンオフするための照度検出素子と、
    前記採光窓を塞ぎ、特定方向から前記照度検出素子に入射する光を制限する入光制限部と、
    を備えた自転車用照明装置。
JP2008191222A 2008-07-24 2008-07-24 自転車用照明装置 Active JP4599436B2 (ja)

Priority Applications (2)

Application Number Priority Date Filing Date Title
JP2008191222A JP4599436B2 (ja) 2008-07-24 2008-07-24 自転車用照明装置
CN2009101601245A CN101634418B (zh) 2008-07-24 2009-07-24 自行车用照明装置

Applications Claiming Priority (1)

Application Number Priority Date Filing Date Title
JP2008191222A JP4599436B2 (ja) 2008-07-24 2008-07-24 自転車用照明装置

Publications (2)

Publication Number Publication Date
JP2010027575A true JP2010027575A (ja) 2010-02-04
JP4599436B2 JP4599436B2 (ja) 2010-12-15

Family

ID=41593691

Family Applications (1)

Application Number Title Priority Date Filing Date
JP2008191222A Active JP4599436B2 (ja) 2008-07-24 2008-07-24 自転車用照明装置

Country Status (2)

Country Link
JP (1) JP4599436B2 (ja)
CN (1) CN101634418B (ja)

Cited By (3)

* Cited by examiner, † Cited by third party
Publication number Priority date Publication date Assignee Title
JP2012254666A (ja) * 2011-06-07 2012-12-27 Shimano Inc ランプ
EP2868563A1 (en) * 2013-11-01 2015-05-06 Yamaha Hatsudoki Kabushiki Kaisha Electrically assisted bicycle
JP2022144708A (ja) * 2021-03-19 2022-10-03 パナソニックIpマネジメント株式会社 自転車用ライトおよび自転車

Families Citing this family (2)

* Cited by examiner, † Cited by third party
Publication number Priority date Publication date Assignee Title
JP5766245B2 (ja) * 2013-09-11 2015-08-19 株式会社ミツバ 自転車用点灯制御装置
CN106255291A (zh) * 2016-08-31 2016-12-21 无锡信大气象传感网科技有限公司 一种电动车车灯亮度调节方法

Citations (6)

* Cited by examiner, † Cited by third party
Publication number Priority date Publication date Assignee Title
JPH09145472A (ja) * 1995-11-17 1997-06-06 Mitsubishi Electric Corp 照明制御用照度センサ
JPH09272478A (ja) * 1996-04-05 1997-10-21 Mitsuba Corp 自転車用前照灯の自動点灯装置
JP2000193522A (ja) * 1998-12-25 2000-07-14 Matsushita Electric Works Ltd 照明制御用照度センサ
JP2003141925A (ja) * 2001-10-31 2003-05-16 Toshiba Lighting & Technology Corp 照明制御装置および照明器具
JP2006205997A (ja) * 2005-01-31 2006-08-10 Shimano Inc 自転車用照明装置
JP2008110645A (ja) * 2006-10-30 2008-05-15 Shimano Inc 自転車用照明装置

Patent Citations (6)

* Cited by examiner, † Cited by third party
Publication number Priority date Publication date Assignee Title
JPH09145472A (ja) * 1995-11-17 1997-06-06 Mitsubishi Electric Corp 照明制御用照度センサ
JPH09272478A (ja) * 1996-04-05 1997-10-21 Mitsuba Corp 自転車用前照灯の自動点灯装置
JP2000193522A (ja) * 1998-12-25 2000-07-14 Matsushita Electric Works Ltd 照明制御用照度センサ
JP2003141925A (ja) * 2001-10-31 2003-05-16 Toshiba Lighting & Technology Corp 照明制御装置および照明器具
JP2006205997A (ja) * 2005-01-31 2006-08-10 Shimano Inc 自転車用照明装置
JP2008110645A (ja) * 2006-10-30 2008-05-15 Shimano Inc 自転車用照明装置

Cited By (3)

* Cited by examiner, † Cited by third party
Publication number Priority date Publication date Assignee Title
JP2012254666A (ja) * 2011-06-07 2012-12-27 Shimano Inc ランプ
EP2868563A1 (en) * 2013-11-01 2015-05-06 Yamaha Hatsudoki Kabushiki Kaisha Electrically assisted bicycle
JP2022144708A (ja) * 2021-03-19 2022-10-03 パナソニックIpマネジメント株式会社 自転車用ライトおよび自転車

Also Published As

Publication number Publication date
JP4599436B2 (ja) 2010-12-15
CN101634418A (zh) 2010-01-27
CN101634418B (zh) 2013-05-15

Similar Documents

Publication Publication Date Title
JP4599436B2 (ja) 自転車用照明装置
US9248776B2 (en) Vehicular light unit with multiple light sources
JP5301295B2 (ja) 車両の尾灯装置
JP2009166791A (ja) 鞍乗型車両
KR101405385B1 (ko) 자동차의 조명 장치
CN102287735A (zh) 灯具及机动二轮车
US20120281422A1 (en) Bicycle illuminator for brightening traffic
KR20120050270A (ko) 차량용 헤드램프
JP5405525B2 (ja) ランプ
KR101360345B1 (ko) 자동차의 조명 장치
US20100053983A1 (en) Warning lamp
CN100465499C (zh) 自行车用照明装置
EP4488150A1 (en) Bicycle lighting device
JP2014069720A (ja) 自動二輪車のヘッドランプユニット
JP6096533B2 (ja) 鞍乗型車両の灯火器
JP3176119U (ja) 自転車用テールランプ
CN202213657U (zh) 手把灯
JP6753820B2 (ja) 光源制御装置、及び光源制御装置を備えた自転車用照明装置
CN100572896C (zh)
TWI863284B (zh) 交通工具轉向補光結構
JP3176192U (ja) 自転車用照明装置
TWM665224U (zh) 具反射板之尾燈裝置
JP2011201383A (ja) 自転車用前照灯
JP3146764U (ja) 自転車用警示灯
KR0159888B1 (ko) 차량의 엠블렘을 이용한 헤드램프미점등 경고시스템

Legal Events

Date Code Title Description
A977 Report on retrieval

Free format text: JAPANESE INTERMEDIATE CODE: A971007

Effective date: 20100414

A131 Notification of reasons for refusal

Free format text: JAPANESE INTERMEDIATE CODE: A131

Effective date: 20100420

A521 Request for written amendment filed

Free format text: JAPANESE INTERMEDIATE CODE: A523

Effective date: 20100608

TRDD Decision of grant or rejection written
A01 Written decision to grant a patent or to grant a registration (utility model)

Free format text: JAPANESE INTERMEDIATE CODE: A01

Effective date: 20100907

A01 Written decision to grant a patent or to grant a registration (utility model)

Free format text: JAPANESE INTERMEDIATE CODE: A01

A61 First payment of annual fees (during grant procedure)

Free format text: JAPANESE INTERMEDIATE CODE: A61

Effective date: 20100927

R150 Certificate of patent or registration of utility model

Ref document number: 4599436

Country of ref document: JP

Free format text: JAPANESE INTERMEDIATE CODE: R150

Free format text: JAPANESE INTERMEDIATE CODE: R150

FPAY Renewal fee payment (event date is renewal date of database)

Free format text: PAYMENT UNTIL: 20131001

Year of fee payment: 3

R250 Receipt of annual fees

Free format text: JAPANESE INTERMEDIATE CODE: R250

R250 Receipt of annual fees

Free format text: JAPANESE INTERMEDIATE CODE: R250

R250 Receipt of annual fees

Free format text: JAPANESE INTERMEDIATE CODE: R250

R250 Receipt of annual fees

Free format text: JAPANESE INTERMEDIATE CODE: R250

R250 Receipt of annual fees

Free format text: JAPANESE INTERMEDIATE CODE: R250

R250 Receipt of annual fees

Free format text: JAPANESE INTERMEDIATE CODE: R250

R250 Receipt of annual fees

Free format text: JAPANESE INTERMEDIATE CODE: R250

R250 Receipt of annual fees

Free format text: JAPANESE INTERMEDIATE CODE: R250

R250 Receipt of annual fees

Free format text: JAPANESE INTERMEDIATE CODE: R250

R250 Receipt of annual fees

Free format text: JAPANESE INTERMEDIATE CODE: R250

R250 Receipt of annual fees

Free format text: JAPANESE INTERMEDIATE CODE: R250

R250 Receipt of annual fees

Free format text: JAPANESE INTERMEDIATE CODE: R250

R250 Receipt of annual fees

Free format text: JAPANESE INTERMEDIATE CODE: R250