JP2010021096A - 温度分布測定装置、燃料電池システム、ならびに燃料電池評価装置 - Google Patents

温度分布測定装置、燃料電池システム、ならびに燃料電池評価装置 Download PDF

Info

Publication number
JP2010021096A
JP2010021096A JP2008182409A JP2008182409A JP2010021096A JP 2010021096 A JP2010021096 A JP 2010021096A JP 2008182409 A JP2008182409 A JP 2008182409A JP 2008182409 A JP2008182409 A JP 2008182409A JP 2010021096 A JP2010021096 A JP 2010021096A
Authority
JP
Japan
Prior art keywords
temperature distribution
fuel cell
distribution measuring
measuring device
substrate
Prior art date
Legal status (The legal status is an assumption and is not a legal conclusion. Google has not performed a legal analysis and makes no representation as to the accuracy of the status listed.)
Granted
Application number
JP2008182409A
Other languages
English (en)
Other versions
JP5090277B2 (ja
Inventor
Hidekazu Otsubo
秀和 大坪
Masayoshi Kataoka
正嘉 片岡
Current Assignee (The listed assignees may be inaccurate. Google has not performed a legal analysis and makes no representation or warranty as to the accuracy of the list.)
Espec Corp
Original Assignee
Espec Corp
Priority date (The priority date is an assumption and is not a legal conclusion. Google has not performed a legal analysis and makes no representation as to the accuracy of the date listed.)
Filing date
Publication date
Application filed by Espec Corp filed Critical Espec Corp
Priority to JP2008182409A priority Critical patent/JP5090277B2/ja
Publication of JP2010021096A publication Critical patent/JP2010021096A/ja
Application granted granted Critical
Publication of JP5090277B2 publication Critical patent/JP5090277B2/ja
Expired - Fee Related legal-status Critical Current
Anticipated expiration legal-status Critical

Links

Images

Classifications

    • YGENERAL TAGGING OF NEW TECHNOLOGICAL DEVELOPMENTS; GENERAL TAGGING OF CROSS-SECTIONAL TECHNOLOGIES SPANNING OVER SEVERAL SECTIONS OF THE IPC; TECHNICAL SUBJECTS COVERED BY FORMER USPC CROSS-REFERENCE ART COLLECTIONS [XRACs] AND DIGESTS
    • Y02TECHNOLOGIES OR APPLICATIONS FOR MITIGATION OR ADAPTATION AGAINST CLIMATE CHANGE
    • Y02EREDUCTION OF GREENHOUSE GAS [GHG] EMISSIONS, RELATED TO ENERGY GENERATION, TRANSMISSION OR DISTRIBUTION
    • Y02E60/00Enabling technologies; Technologies with a potential or indirect contribution to GHG emissions mitigation
    • Y02E60/30Hydrogen technology
    • Y02E60/50Fuel cells

Landscapes

  • Fuel Cell (AREA)

Abstract

【課題】薄型・軽量であって、かつ、燃料電池の内部抵抗を高めることを防いで発電に悪影響を及ぼすことなく、セル面内の温度分布を測定可能な温度分布測定装置を提供する。
【解決手段】本発明に係る温度分布測定装置140は、複数の絶縁体を積層してなる基板と、上記基板の両面に燃料電池10の積層されたセル10aに接触するように設けられ、かつ互いが電気的に接続されている電極D1,D2と、上記基板における内層に形成され、かつ、セル10aおよび電極D1,D2とは電気的に接続されていない、熱電対を構成する金属パターンPa,Pbとを備え、セル10a間に配置される。
【選択図】図8

Description

本発明は、燃料電池のセル間に挟持され、当該セル面内の温度分布を測定するための温度分布測定装置に関し、特に、薄型・軽量であって、かつ、燃料電池の内部抵抗を高めることを防いで発電に悪影響を及ぼすことなく、セル面内の温度分布を測定可能な温度分布測定装置、および当該温度分布測定装置を用いる燃料電池システム、ならびに当該温度分布測定装置を用いて燃料電池の性能評価を行う燃料電池評価装置に関するものである。
従来、燃料電池内部の温度測定は、特許文献1に開示されているように抵抗体を用いて、あるいは、特許文献2に開示されているようにシース熱電対を用いて行われていた。簡単に説明すると、まず特許文献1では、燃料電池のセル間に挟まれている電流測定装置100内に電流測定用抵抗体121が複数設けられた第2基板120が備えられており、この電流測定用抵抗体121を用いてセルの電流(電流分布)を測定している(特許文献1の図3参照)。そして、電流測定用抵抗体121の温度特性を補正するために、電流測定装置100内に温度測定用抵抗体141が複数設けられた第4基板140が備えられており、この温度測定用抵抗体141を用いてセルの温度(温度分布)を測定していることが開示されている(特許文献1の図6参照)。次に、引用文献2では、測温側先端に絶縁膜をコーティングしたシース熱電対を用いてセルの温度を測定することが開示されている(特許文献2の図5参照)。
特開2007−280643号公報(2007年10月25日公開) 特開2007−78433号公報(2007年3月29日公開)
特許文献1における抵抗体を用いる方法では、電流測定のために抵抗体を用いるため、燃料電池の内部抵抗が高くなり、発電に悪影響を与えるという問題を生じる。また、電流測定用抵抗体の温度特性を補正するために抵抗体による温度測定を行うため、定電流印加回路と温度測定用抵抗体の電圧測定回路とが必要になり、回路が複雑になるという問題を生じる。
また、特許文献2におけるシース熱電対を用いる方法では、当該シース熱電対を挟み込むために、当該シース熱電対を挟む電極間の密着性に悪影響を与えるという問題を生じる。また、発電時、燃料電池のセル間には2〜3(A/cm)程度の電流密度で電流が流れており、上記シース熱電対を用いて直接測定を行えば、発電された電流による計測器の破損、および発電への悪影響が懸念される。すなわち、上記シース熱電対をそのまま実際に用いることは困難であるという問題を生じる。
本発明は、上記の問題点を鑑みてなされたものであり、その目的は、薄型・軽量であって、かつ、燃料電池の内部抵抗を高めることを防いで発電に悪影響を及ぼすことなく、セル面内の温度分布を測定可能な温度分布測定装置、および当該温度分布測定装置を用いる燃料電池システム、ならびに当該温度分布測定装置を用いて燃料電池の性能評価を行う燃料電池評価装置を提供することにある。
本発明に係る温度分布測定装置は、上記課題を解決するために、燃料電池の積層されたセル間に配置され、当該セル面内の温度分布を測定するための温度分布測定装置であって、複数の絶縁体を積層してなる基板と、上記基板の両面に上記セルに接触するように設けられ、かつ互いが電気的に接続されている一対の電極と、上記基板における内層に形成され、かつ、上記セルおよび上記電極とは電気的に接続されていない、熱電対を構成する複数の金属パターンとを備えていることを特徴としている。
また、本発明に係る燃料電池システムは、上記課題を解決するために、上記および下記の温度分布測定装置が積層されたセル間に配置されている燃料電池と、上記温度分布測定装置における熱電対から電圧を測定する電圧測定部と、上記電圧測定部にて測定された電圧に基づき、上記熱電対の熱起電力特性と室温とから温度を算出するとともに、当該算出した温度に基づき温度分布を生成する演算部とを備えていることを特徴としている。
また、本発明に係る燃料電池評価装置は、上記課題を解決するために、燃料電池の性能評価を行う燃料電池評価装置であって、燃料電池の積層されたセル間に配置されている、上記および下記の温度分布測定装置における熱電対から電圧を測定する電圧測定部と、上記電圧測定部にて測定された電圧に基づき、上記熱電対の熱起電力特性と室温とから温度を算出するとともに、当該算出した温度に基づき温度分布を生成し、この生成した温度分布を用いて上記燃料電池の性能評価を行う評価部とを備えていることを特徴としている。
上記の構成によれば、本発明に係る温度分布測定装置は、燃料電池のセル間に配置されるものであって、基板に、熱電対を構成する複数の金属パターンが、上記セル、および上記基板と上記セルとの電気的接続のための電極と電気的に接続されないようにして形成されている。このように、上記温度分布測定装置は、基板に熱電対を構成する金属パターンを設けて温度測定を行うために薄型・軽量が可能であり、それゆえ上記温度分布測定装置がセル間に配置されていても燃料電池の薄型・軽量を実現できる。また、以上の構成により、燃料電池の内部抵抗を高めることがなく、燃料電池の発電に悪影響を及ぼすことがない。
以上のことから、薄型・軽量であって、かつ、燃料電池の内部抵抗を高めることを防いで発電に悪影響を及ぼすことなく、セル面内の温度分布を測定可能な温度分布測定装置、および当該温度分布測定装置を用いる燃料電池システム、ならびに当該温度分布測定装置を用いて燃料電池の性能評価を行う燃料電池評価装置を提供することができるという効果を奏する。
本発明に係る温度分布測定装置は、上記基板の上記電極を形成した面の面積は、上記セル面の面積と比較して大きく形成されており、かつ、上記基板の両面における上記セル面より大きい部分には、上記熱電対を構成する金属パターンと電気的に接続されている、上記熱電対の電極となる金属パターンが設けられていることが好ましい。
本発明に係る温度分布測定装置は、上記電極として、隣接するセルのセパレータを用いることが好ましい。
上記の構成によれば、上記温度分布測定装置のさらなる薄型化・軽量化が可能であり、それゆえ上記温度分布測定装置が搭載される燃料電池のさらなる薄型化・軽量化を実現できる。
本発明に係る温度分布測定装置は、燃料電池の積層されたセル間に配置され、当該セル面内の温度分布を測定するための温度分布測定装置であって、複数の絶縁体を積層してなる基板と、上記基板の両面に上記セルに接触するように設けられ、かつ互いが電気的に接続されている一対の電極と、上記基板における内層に形成され、かつ、上記セルおよび上記電極とは電気的に接続されていない、熱電対を構成する複数の金属パターンとを備えていることを特徴としている。
また、本発明に係る燃料電池システムは、上記および下記の温度分布測定装置が積層されたセル間に配置されている燃料電池と、上記温度分布測定装置における熱電対から電圧を測定する電圧測定部と、上記電圧測定部にて測定された電圧に基づき、上記熱電対の熱起電力特性と室温とから温度を算出するとともに、当該算出した温度に基づき温度分布を生成する演算部とを備えていることを特徴としている。
また、本発明に係る燃料電池評価装置は、燃料電池の性能評価を行う燃料電池評価装置であって、燃料電池の積層されたセル間に配置されている、上記および下記の温度分布測定装置における熱電対から電圧を測定する電圧測定部と、上記電圧測定部にて測定された電圧に基づき、上記熱電対の熱起電力特性と室温とから温度を算出するとともに、当該算出した温度に基づき温度分布を生成し、この生成した温度分布を用いて上記燃料電池の性能評価を行う評価部とを備えていることを特徴としている。
上記の構成によれば、本発明に係る温度分布測定装置は、燃料電池のセル間に配置されるものであって、基板に、熱電対を構成する複数の金属パターンが、上記セル、および上記基板と上記セルとの電気的接続のための電極と電気的に接続されないようにして形成されている。このように、上記温度分布測定装置は、基板に熱電対を構成する金属パターンを設けて温度測定を行うために薄型・軽量が可能であり、それゆえ上記温度分布測定装置がセル間に配置されていても燃料電池の薄型・軽量を実現できる。また、以上の構成により、燃料電池の内部抵抗を高めることがなく、燃料電池の発電に悪影響を及ぼすことがない。
以上のことから、薄型・軽量であって、かつ、燃料電池の内部抵抗を高めることを防いで発電に悪影響を及ぼすことなく、セル面内の温度分布を測定可能な温度分布測定装置、および当該温度分布測定装置を用いる燃料電池システム、ならびに当該温度分布測定装置を用いて燃料電池の性能評価を行う燃料電池評価装置を提供することができるという効果を奏する。
本発明の実施形態について図1〜図12を用いて説明すると以下の通りである。
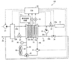
図1は本実施形態に係る燃料電池システム150の概略構成を、図2は燃料電池10の概略構造を、図3は燃料電池10のセル10aの概略構造を、図4はセル10aに、本実施形態に係る温度分布測定装置140が配置されている様子を示している。
(燃料電池システムの構成)
燃料電池システム150は、水素と酸素との電気化学反応を利用して電力を発生する燃料電池10を備えている。燃料電池システム150は、例えば電気自動車に適用される。燃料電池10は、図示しない電気負荷や2次電池等の電気機器に電力を供給するものである。因みに、電気自動車の場合、車両走行駆動源としての電動モータが電気負荷に相当している。
本実施形態では燃料電池10として固体高分子電解質型燃料電池を用いており、基本単位となるセル10aが複数個(最大400個程度)積層され、且つ電気的に直列接続されている(図2参照)。セル10aは、図3に示すように、空気(酸素)が供給される空気極(正極)1と、水素が供給される燃料極(負極)2と、空気極1と燃料極2との間に挟持されている電解質膜3とを備えている。また、セル10aは、各セル10aに供給される空気と水素との通路を区切るために、かつ、各セル10aを電気的に接続するためのセパレータ4が設けられている。空気極1および燃料極2は、カーボンからなる電極部分と、例えば白金などの触媒部分とで構成されている。燃料電池10では、以下の水素と酸素との電気化学反応が起こり電気エネルギが発生する。
(負極側)H→2H+2e
(正極側)2H+1/2O+2e→H
そして、燃料電池10の出力電圧を検出する電圧センサ11と燃料電池10の出力電流を検出する電流センサ12とが設けられている。
積層されたセル10a間には、図4に示すように、セル10a面内の温度分布を測定する温度分布測定装置140が設けられている。温度分布測定装置140は、隣り合うセル10aに挟まれて配置されており、隣り合うセル10aと電気的に直列接続されている。温度分布測定装置140から測定した電位差信号は、後述の信号処理回路51に入力される。温度分布測定装置140については後述する。なお、図4における温度分布測定装置140の位置については単なる一例に過ぎない。
図1に戻り、燃料電池システム150には、燃料電池10の空気極1側に空気を供給するための空気流路20と、燃料電池10の燃料極2側に水素を供給するための水素流路30とが設けられている。ここで、空気流路20における燃料電池10より上流側を空気供給流路20aといい、下流側を空気排出流路20bという。また、水素流路30における燃料電池10より上流側を水素供給流路30aといい、下流側を水素排出流路30bという。
空気供給流路20aの最上流部には、大気中から吸入した空気を燃料電池10に圧送するための空気ポンプ21が設けられ、空気供給流路20aにおける空気ポンプ21と燃料電池10との間には、空気への加湿を行う加湿器22が設けられている。また、空気排出流路20bには、燃料電池10内の空気の圧力を調整するための空気調圧弁23が設けられている。
水素供給流路30aの最上流部には、水素が充填された高圧水素タンク31が設けられ、水素供給流路30aにおける高圧水素タンク31と燃料電池10との間には、燃料電池10に供給される水素の圧力を調整するための水素調圧弁32が設けられている。
水素排出流路30bには、水素供給流路30aにおける水素調圧弁32の下流側に接続されて閉ループを構成する水素循環流路30cが分岐して設けられており、これにより水素流路30内で水素を循環させて、未反応の水素を燃料電池10に再供給するようにしている。そして、水素循環流路30cには、水素流路30内で水素を循環させるための水素ポンプ33が設けられている。
燃料電池10は発電効率確保のために運転中一定温度(例えば80℃程度)に維持する必要がある。このため、燃料電池10を冷却するための冷却システムが設けられている。冷却システムには、燃料電池10に冷却水(熱媒体)を循環させる冷却水経路40、冷却水を循環させるウォータポンプ41、ファン42を備えたラジエータ(放熱器)43が設けられている。
冷却水経路40には、冷却水をラジエータ43をバイパスさせるためのバイパス経路44が設けられている。冷却水経路40とバイパス経路44との合流点には、バイパス経路44に流れる冷却水流量を調整するための流路切替弁45が設けられている。また、冷却水経路40における燃料電池10の出口側近傍には、燃料電池10から流出した冷却水の温度を検出する温度検出手段としての温度センサ46が設けられている。この温度センサ46により冷却水温度を検出することで、燃料電池10の温度を間接的に検出することができる。
また、燃料電池システム150には、各種制御を行う制御部(ECU)50が設けられている。制御部50は、CPU、ROM、RAM等からなる周知のマイクロコンピュータとその周辺回路とによって構成されている。そして、制御部50には、電圧センサ11から出力電圧を検出した検出信号、電流センサ12から出力電流を検出した検出信号、および後述する信号処理回路51からの信号が入力される。また、制御部50は、演算結果に基づいて、空気ポンプ21、加湿器22、空気調圧弁23、水素調圧弁32、水素ポンプ33、ウォータポンプ41、流路切替弁45等に制御信号を出力する。
また、燃料電池システム150には、温度分布測定装置140から測定された電圧信号を処理する信号処理回路51が設けられている。信号処理回路51は、温度分布測定装置140から電圧センサ(電圧測定部)(不図示)によって測定された電圧信号を演算処理し、上記熱電対の熱起電力特性と室温とからセル10a面内の温度を測定する。信号処理回路51は、測定した温度値を制御部50に出力し、制御部50では、セル10aの面内における温度分布を検出する。また、制御部50は、この検出した温度分布を用いて電流密度分布に対応する分布を生成する。但し、この場合、セル10aの電解質膜3の特性が一様で、セル10a面内の冷却能力が一様である必要はある。なお、特許請求の範囲に記載した、本発明の燃料電池システムにおける演算部は、制御部50および信号処理回路51に相当する。
(温度分布測定装置の構成)
次に、温度分布測定装置140について図5〜図12を用いて説明する。図5は、温度分布測定装置140の一例である温度分布測定装置140aの構成を示しており、(a)はその平面図であり、(b)はその斜視図であり、(c)はその断面図である。なお、図5(a)は、温度分布測定装置140aを分解した状態で示している。
温度分布測定装置140aは、3枚の基板141〜143を順に積層した積層基板で構成されている。基板141〜143は、セル10aと同様な形状(例えば長方形状)および寸法を有するが、その一面のサイズは、セル10aと後述する熱電対とが電気的に接続されないようにするために、セル10aのサイズと比較してやや大きく形成されている。具体的には、長方形状である基板141〜143の長辺側の長さをセル10aのそれと比較してやや大きく形成している。なお、特許請求の範囲に記載した、本発明の温度分布測定装置における基板は、基板141〜143を順に積層した積層基板に相当する。
基板141〜143としては、プリント基板に使用する、ガラスエポキシ等の絶縁材料、あるいはPET(ポリエチレンテレフタレート)フィルムを用いることができ、本実施形態ではガラスエポキシによって形成した。なお、基板141〜143には、空気、水素、冷却水がそれぞれ通過するマニホールドが形成されているが、ここではその図示を省略している。また、基板141〜143は、絶縁性接着剤を介在させてホットプレスにより一体化されている。
基板141〜143には、セル10aの大きさと同一の範囲に、基板を貫通するスルーホールTH1が形成されている。このスルーホールTH1は、周知のドリルなどによって形成すればよい。基板141には、その表面(基板142と対向する面とは反対側の面)に、かつ、セル10aの大きさと同一の範囲に、電極D1が形成されている。基板143には、その裏面(基板142と対向する面とは反対側の面)に、かつ、セル10aの大きさと同一の範囲に、電極D2が形成されている。電極D1,D2は、温度分布測定装置140がセル10a間に配置されたときに隣接するセル10aと接触し、セル10aと電気的に接続される。また、電極D1,D2は、電極D1,D2の形成材料が埋め込まれたスルーホールTH1によって、互いが電気的に接続される。つまり、電極D1,D2は、セル10aと温度分布測定装置140aとの電気的接続を図るものである。電極D1,D2としては、一般的な電子機器用プリント基板に使用される銅を用いることができ、電解めっき、無電解めっきによって形成すればよい。また、電極D1,D2には、接触抵抗の低減のために、金メッキを施すこともできる。
基板141には、上述のセル10aよりやや大きく形成された部分に、基板を貫通するスルーホールTH2aが形成されるとともに、その表面側に、上記熱電対の電極D3としての金属パターンがスルーホールTH2aから基板端に向かって形成されている。また、基板143には、上述のセル10aよりやや大きく形成された部分に、基板を貫通するスルーホールTH2bが形成されるとともに、その裏面側に、上記熱電対の電極D4としての金属パターンがスルーホールTH2bから基板端に向かって形成されている。
基板142の表面(基板141と対向する面)には、全体的に、金属パターンPaが形成され、この金属パターンPaは、金属パターンPaの形成材料が埋め込まれたスルーホールTH2aと接続されている。また、基板142には、基板を貫通するスルーホールTH2cが形成される。基板143の表面(基板142と対向する面)には、全体的に、金属パターンPbが形成され、この金属パターンPbは、金属パターンPbの形成材料が埋め込まれたスルーホールTH2bと接続されている。金属パターンPa,Pbは、金属パターンPa,Pbのいずれかの形成材料が埋め込まれたスルーホールTH2cによって接続されている。
金属パターンPa,PbおよびスルーホールTH2a〜TH2cは、上記熱電対を構成している。電極D3,D4は、上述のように上記熱電対の電極である。金属パターンPa,Pbの形成材料は、熱電対を構成する周知の材料である銅−コンスタンタンを用いることができるが、これに限らず熱起電力が発生する材料であれば用いることができる。スルーホールTH2a〜TH2cは、スルーホールTH1と同様に、周知のドリルなどによって形成すればよい。また、金属パターンPa,Pbは、メッキ法によって形成した後、周知のフォトリソグラフィ技術を用いて整形すればよい。
(燃料電池システムの動作)
燃料電池10に水素および空気の供給が開始されることで、燃料電池10の発電が開始される。燃料電池10の発電が開始されたことにより、温度分布測定装置140aにおける、金属パターンPa,PbおよびスルーホールTH2a〜TH2cによって構成した熱電対に熱起電力が発生する。この熱起電力による電圧を図示しない電圧センサによって測定し、この測定した電圧を信号処理回路51に入力する。信号処理回路51は、上記電圧センサによって測定された電圧に基づき、上記熱電対の熱起電力特性と室温とから温度を算出し、測定した温度値を制御部50に出力する。制御部50は、信号処理回路51に入力された温度値に基づき、セル10aの面内における温度分布を検出する。また、制御部50は、この検出した温度分布を用いて電流密度分布に対応する分布を生成する。
制御部50は、生成したセル10aの面内における温度分布および電流密度分布に対応する分布に基づいて燃料電池10の発電特性を確認し、空気供給制御、冷却制御等を行い、また、発電劣化特性を確認する。燃料電池10では、空気や水素の燃料ガスの出入口における燃料ガスの温度差(特に空気極1において酸素の濃度が下がる)、冷却水出入口における冷却水の温度差などによって発電効率が変化するため、セル10aの面内における温度分布を測定して発電特性を確認する必要がある。また、発電劣化特性は、燃料電池10が劣化すると、同一電流密度において、発電量が低下し、発熱量が増加するため、セル10aの面内における温度分布を測定することで確認することができる。また、温度分布測定装置140は、以上のような制御に用いられるため、セル10aにおいてセル数枚の間隔で挿入されることが好ましい。また、このため、上記熱電対は、30×10cmのセル10aの面内に100点ほど構成することが好ましい。
以上のように、本実施形態における温度分布測定装置140は、基板に熱電対を構成する金属パターンPa,Pb等を設けて温度測定を行うために薄型化・軽量化が可能であり、それゆえ温度分布測定装置140がセル10a間に配置されていても燃料電池10の薄型・軽量を実現できる。これにより、燃料電池10が搭載された電気自動車において、その運動性能を確保することができる。
また、基板を積層基板としてその内層に金属パターンPa,Pbを設け、かつ、上記基板のサイズを大きくして上記熱電対の電極D3,D4等を形成することで、上記熱電対がセル10a、および上記基板とセル10aとの電気的接続のための電極D1,D2と電気的に接続されないように構成している。この構成により、燃料電池10の発電に悪影響を及ぼすことなく温度測定を行うことができる。また、以上の構成により、燃料電池10の内部抵抗を高めることを防いで、燃料電池10の発電に悪影響を及ぼすことなく温度測定を行うことができる。
また、温度分布測定装置140では、温度測定の際に、電極D1,D2面方向の熱伝導による影響が懸念されるが、電極D1,D2は隣接するセル10aに接触するため、比較的短時間で熱平衡状態となり、それゆえ温度測定の信頼性は確保できる。また、燃料電池では、水素漏洩の防止のためセル間での充分な気密が必要であり、そのために約400kgの締結加重でセルの面方向に力が加えられている。そのため、この力によって電極D1,D2には弾性変形が生じ、これにより、電極D1,D2と熱電対との間では良好な熱接触が得られ、この点からも温度測定の信頼性は確保できる。
また、本実施形態における燃料電池システム150は、温度分布測定装置140により得られた温度分布および電流密度分布に対応する分布に基づいて燃料電池10の発電状態を推定し、空気供給制御、冷却制御等を行い、また、発電劣化特性を確認することができる。このように、燃料電池システム150は、温度分布測定装置140を備えて各種制御を行えるために、従来の燃料電池システムと比較して、薄型化・軽量化を維持しつつも、燃料電池システムの効率および信頼性をより大きく向上させることができる。
(温度分布測定装置の構成例)
図6は、温度分布測定装置140aの変更例である温度分布測定装置140aaの構成を示している。
温度分布測定装置140aでは、上述のように、長方形状である基板141〜143の長辺側の長さをセル10aのそれと比較してやや大きく形成している。これに対し、温度分布測定装置140aaは、温度分布測定装置140aと同様の構成を有しているが、同図に示すように、基板141〜143の長辺側の長さをセル10aのそれと比較して一部のみやや大きく形成し、その部分に電極D3,D4およびスルーホールTH2a,TH2bなどを設けている。換言すれば、電極D3,D4およびスルーホールTH2a,TH2bなどを一箇所に集めて設け、その箇所だけ基板を大きく形成する。
図7は、温度分布測定装置140の他の例である温度分布測定装置140bの構成を示している。なお、図7は、温度分布測定装置140bを分解した状態で示している。また、説明の便宜上、温度分布測定装置140aの部材と同一の機能を有する部材には同一の部材番号を付している。
温度分布測定装置140bは、3枚の基板141a〜143aを順に積層した積層基板で構成されている。基板141a〜143aは、セル10aと同様な形状(例えば長方形状)および寸法を有するが、その一面のサイズは、セル10aと後述する熱電対とが電気的に接続されないようにするために、セル10aのサイズと比較してやや大きく形成されている。具体的には、長方形状である基板141a〜143aの短辺側の長さをセル10aのそれと比較してやや大きく形成している。温度分布測定装置140bは、この点について、また、この点による金属パターンの変更(詳細は後述)のみが、温度分布測定装置140aとは異なっている。
基板141a〜143aとしては、プリント基板に使用する、ガラスエポキシ等の絶縁材料、あるいはPETフィルムを用いることができ、本実施形態ではガラスエポキシによって形成した。なお、基板141a〜143aには、空気、水素、冷却水がそれぞれ通過するマニホールドが形成されているが、ここではその図示を省略している。また、基板141a〜143aは、絶縁性接着剤を介在させてホットプレスにより一体化されている。
基板141a〜143aには、セル10aの大きさと同一の範囲に、基板を貫通するスルーホールTH1が形成されている。このスルーホールTH1は、周知のドリルなどによって形成すればよい。基板141aには、その表面(基板142aと対向する面とは反対側の面)に、かつ、セル10aの大きさと同一の範囲に、電極D1が形成されている。基板143aには、その裏面(基板142aと対向する面とは反対側の面)に、かつ、セル10aの大きさと同一の範囲に、電極D2が形成されている。電極D1,D2は、温度分布測定装置140bがセル10a間に配置されたときに隣接するセル10aと接触し、セル10aと電気的に接続される。また、電極D1,D2は、電極D1,D2の形成材料が埋め込まれたスルーホールTH1によって、互いが電気的に接続される。つまり、電極D1,D2は、セル10aと温度分布測定装置140bとの電気的接続を図るものである。電極D1,D2としては、一般的な電子機器用プリント基板に使用される銅を用いることができ、電解めっき、無電解めっきによって形成すればよい。また、電極D1,D2には、接触抵抗の低減のために、金メッキを施すこともできる。
基板141aには、上述のセル10aよりやや大きく形成された部分に、基板を貫通するスルーホールTH2aが形成されるとともに、その表面側に、上記熱電対の電極D3としての金属パターンがスルーホールTH2aから基板端に向かって形成されている。また、基板143aには、上述のセル10aよりやや大きく形成された部分に、基板を貫通するスルーホールTH2bが形成されるとともに、その裏面側に、上記熱電対の電極D4としての金属パターンがスルーホールTH2bから基板端に向かって形成されている。
基板142aの表面(基板141aと対向する面)には、全体的に、金属パターンPaaが形成され、この金属パターンPaaは、金属パターンPaaの形成材料が埋め込まれたスルーホールTH2aと接続されている。また、基板142aには、基板を貫通するスルーホールTH2cが形成される。基板143aの表面(基板142aと対向する面)には、全体的に、金属パターンPbaが形成され、この金属パターンPbaは、金属パターンPbaの形成材料が埋め込まれたスルーホールTH2bと接続されている。金属パターンPaa,Pbaは、金属パターンPaa,Pbaのいずれかの形成材料が埋め込まれたスルーホールTH2cによって接続されている。
金属パターンPaa,PbaおよびスルーホールTH2a〜TH2cは、上記熱電対を構成している。電極D3,D4は、上述のように上記熱電対の電極である。金属パターンPaa,Pbaの形成材料は、熱電対を構成する周知の材料である銅−コンスタンタンを用いることができるが、これに限らず熱起電力が発生する材料であれば用いることができる。スルーホールTH2a〜TH2cは、スルーホールTH1と同様に、周知のドリルなどによって形成すればよい。また、金属パターンPaa,Pbaは、メッキ法によって形成した後、周知のフォトリソグラフィ技術を用いて整形すればよい。金属パターンPaa,Pbaは、温度分布測定装置140aにおける金属パターンPa,Pbに対し、基板141a〜143aの短辺側の長さをやや大きく形成していることによってその形状を変更した点のみが異なるものである。
温度分布測定装置140bよる温度分布測定方法ならびに効果については、温度分布測定装置140aによるそれと同様であるので、ここではその説明を省略する。
次に、図8は、温度分布測定装置140bの変更例である温度分布測定装置140baの構成を示している。
温度分布測定装置140baは、同図に示すように、温度分布測定装置140aaと同様に、電極D3,D4およびスルーホールTH2a,TH2bを一箇所に集めて設け、その箇所のみ基板を大きく形成している。なお、温度分布測定装置140baでは、上記箇所に合わせて金属パターンPaa,Pbaの形成状態も変更しているため、上記箇所以外の箇所もやや大きく形成している。
次に、図9は、温度分布測定装置140の他の例である温度分布測定装置140cの構成を示しており、(a)はその平面図であり、(b)は温度分布測定装置140cにおける基板145,146を積層する様子を示す図であり、(c)はその断面図である。なお、説明の便宜上、温度分布測定装置140a,140bの部材と同一の機能を有する部材には同一の部材番号を付し、その説明を省略する。
温度分布測定装置140cは、2枚の基板145,146を順に積層した積層基板で構成されている。基板145は、基板141aと同様な構成であるが、その裏面(基板146と対向する面)に金属パターンPaaが形成されている。基板146は、基板143aと同様な構成である。温度分布測定装置140bにおけるスルーホールTH2cは形成されない。
温度分布測定装置140cよる温度測定方法ならびに効果については、温度分布測定装置140aによるそれと同様であるので、ここではその説明を省略する。但し、温度分布測定装置140cは、温度分布測定装置140a,140bと比較して構成が簡素化されているので、より薄型化・軽量化を実現できるとともに、より燃料電池10の内部抵抗を高めることを防いで、燃料電池10の発電に悪影響を及ぼすことなく温度測定を行うことができる。
次に、図10は、温度分布測定装置140cの変更例である温度分布測定装置140caの構成を示している。
温度分布測定装置140caは、同図に示すように、温度分布測定装置140baと同様に、電極D3,D4およびスルーホールTH2a,TH2bを一箇所に集めて設け、その箇所だけ基板を大きく形成している。なお、温度分布測定装置140caでは、上記箇所に合わせて金属パターンPaa,Pbaの形成状態も変更しているため、上記箇所以外の箇所もやや大きく形成している。
次に、図11(a)は温度分布測定装置140の他の例である温度分布測定装置140dの構成を示しており、図11(b)は温度分布測定装置140の他の例である温度分布測定装置140eの構成を示している。なお、説明の便宜上、温度分布測定装置140a〜140cの部材と同一の機能を有する部材には同一の部材番号を付し、その説明を省略する。
温度分布測定装置140dは、温度分布測定装置140a,140bにおける電極D1,D2に代えて、導体A,Bによって積層基板を挟みこむとともに、スルーホールTH1を貫通孔に変更して、当該貫通孔を導体A,Bのいずれかによって埋め込んでいる。温度分布測定装置140eは、温度分布測定装置140cにおける電極D1,D2に代えて、導体A,Bによって積層基板を挟みこむとともに、スルーホールTH1を貫通孔に変更して、当該貫通孔を導体A,Bのいずれかによって埋め込んでいる。このような構成とすることにより、導体A,Bに溝を形成すればセパレータ4として使用することができるため、温度分布測定装置140a〜140cと比較して、より薄型化・軽量化を実現できる。
(燃料電池評価装置)
次に、本実施形態に係る燃料電池評価装置200について、図12を用いて説明する。図12は、燃料電池評価装置200の概略構成を示している。燃料電池評価装置200は、温度分布測定装置140を用い、燃料電池の適切な発電条件および燃料電池の温度特性の試験、ならびに発電による劣化の解析などを行う。
燃料電池評価装置200は、一般的な燃料電池評価装置と同様の構成・機能を有するものであるが、簡単に説明すると、温度分布測定装置140を用いた燃料電池(FC)201と、燃料電池201に燃料ガスを供給するガスライン202と、ガスライン202上に設けられ、上記燃料ガスの流量を制御するマスフローコントローラ203と、燃料電池201に冷却水を供給する/燃料電池201から冷却水を排出する冷却水ライン204とを備えている。上記燃料ガスとしては、水素、空気(酸素)、および窒素であり、当該窒素は、水素および空気に加えられる。また、上記窒素は、起電力が発生しないようにパージ用にも使用される。
また、燃料電池評価装置200は、上記窒素が加えられた水素のガスライン202上、および上記窒素が加えられた空気のガスライン202上に設けられ、燃料電池201における電解質膜の加湿量を制御するための加湿器205と、加湿器205の後段に設けられ、燃料電池201に加えられる空気および水素の温度を制御するためのヒータ206と、ヒータ206と燃料電池201の燃料入口との間、および燃料電池201の燃料出口に設けられる、温度センサ(TC)、湿度センサ(DP)、および圧力センサ(P)などのセンサ類207と、燃料電池201に接続され、モータや電動機などの負荷を模擬して、発電状況を再現する電子負荷(EL)208と、燃料電池201の燃料出口から排出されたガスを冷却し、発生した水蒸気・水分を液化させる熱交換器209と、熱交換器209にて液化させた水分を分析・軽量する生成水回収器210とを備えている。なお、センサ類207は、試験の内容によって、設けるセンサ、設ける場所が変更される。
また、燃料電池評価装置200は、温度分布測定装置140における熱電対から電圧を測定する電圧センサ(電圧測定部)(不図示)と、当該電圧センサによって測定された電圧信号を演算処理し、上記熱電対の熱起電力特性と室温とから燃料電池201のセル面内の温度を測定するとともに、この測定した温度値から上記セル面内における温度分布を検出する。そして、この検出した温度分布を用いて一般的な手法により上記試験ならびに上記劣化解析などの燃料電池201の性能評価を行う評価部(不図示)とを備えている。
本発明は上述した各実施形態に限定されるものではなく、請求項に示した範囲で種々の変更が可能であり、異なる実施形態にそれぞれ開示された技術的手段を適宜組み合わせて得られる実施形態についても本発明の技術的範囲に含まれる。
本発明に係る温度分布測定装置は、燃料電池の薄型・小型を維持し、かつ、燃料電池の内部抵抗を高めることを防いで発電に悪影響を及ぼすことなくセル面内の温度分布を測定可能であるから、上記温度分布測定装置は、発電特性や発電劣化特性の確認などのために、燃料電池システムおよび燃料電池評価装置に好適に用いることができる。また、上記温度分布測定装置を備える燃料電池システムは、自動車に好適に用いることができる。
本発明の実施形態に係る燃料電池システムの概略構成を示す図である。 燃料電池の概略構造を示す斜視図である。 燃料電池のセルの概略構造を示す斜視図である。 図3に示したセルに温度分布測定装置が配置されている様子を示す図である。 温度分布測定装置の構成例を示しており、(a)はその平面図であり、(b)はその斜視図であり、(c)はその断面図である。 図5に示した温度分布測定装置の他の構成例を示す平面図である。 温度分布測定装置の他の構成例を示す平面図である。 図7に示した温度分布測定装置の他の構成例を示す平面図である。 温度分布測定装置の他の例を示しており、(a)はその平面図であり、(b)は当該温度分布測定装置における基板を積層する様子を示す図であり、(c)はその断面図である。 図9に示した温度分布測定装置の他の構成例を示す平面図である。 (a)は温度分布測定装置の他の例を示す断面図であり、(b)は温度分布測定装置の他の例を示す断面図である。 燃料電池評価装置の概略構成を示している
符号の説明
4 セパレータ
10 燃料電池
10a 燃料電池のセル
50 制御部(演算部)
51 信号処理回路(演算部)
140 温度分布測定装置
150 燃料電池システム
200 燃料電池評価装置
D1、D2 電極
Pa、Paa、Pb、Pba 金属パターン

Claims (5)

  1. 燃料電池の積層されたセル間に配置され、当該セル面内の温度分布を測定するための温度分布測定装置であって、
    複数の絶縁体を積層してなる基板と、
    上記基板の両面に上記セルに接触するように設けられ、かつ互いが電気的に接続されている一対の電極と、
    上記基板における内層に形成され、かつ、上記セルおよび上記電極とは電気的に接続されていない、熱電対を構成する複数の金属パターンとを備えていることを特徴とする温度分布測定装置。
  2. 上記基板の上記電極を形成した面の面積は、上記セル面の面積と比較して大きく形成されており、かつ、上記基板の両面における上記セル面より大きい部分には、上記熱電対を構成する金属パターンと電気的に接続されている、上記熱電対の電極となる金属パターンが設けられていることを特徴とする請求項1に記載の温度分布測定装置。
  3. 上記基板の両面に形成された電極として、隣接するセルのセパレータを用いることを特徴とする請求項1または2に記載の温度分布測定装置。
  4. 請求項1〜3のいずれか一項に記載の温度分布測定装置が積層されたセル間に配置されている燃料電池と、
    上記温度分布測定装置における熱電対から電圧を測定する電圧測定部と、
    上記電圧測定部にて測定された電圧に基づき、上記熱電対の熱起電力特性と室温とから温度を算出するとともに、当該算出した温度に基づき温度分布を生成する演算部とを備えていることを特徴とする燃料電池システム。
  5. 燃料電池の性能評価を行う燃料電池評価装置であって、
    燃料電池の積層されたセル間に配置されている、請求項1〜3のいずれか一項に記載の温度分布測定装置における熱電対から電圧を測定する電圧測定部と、
    上記電圧測定部にて測定された電圧に基づき、上記熱電対の熱起電力特性と室温とから温度を算出するとともに、当該算出した温度に基づき温度分布を生成し、この生成した温度分布を用いて上記燃料電池の性能評価を行う評価部とを備えていることを特徴とする燃料電池評価装置。
JP2008182409A 2008-07-14 2008-07-14 温度分布測定装置、燃料電池システム、ならびに燃料電池評価装置 Expired - Fee Related JP5090277B2 (ja)

Priority Applications (1)

Application Number Priority Date Filing Date Title
JP2008182409A JP5090277B2 (ja) 2008-07-14 2008-07-14 温度分布測定装置、燃料電池システム、ならびに燃料電池評価装置

Applications Claiming Priority (1)

Application Number Priority Date Filing Date Title
JP2008182409A JP5090277B2 (ja) 2008-07-14 2008-07-14 温度分布測定装置、燃料電池システム、ならびに燃料電池評価装置

Publications (2)

Publication Number Publication Date
JP2010021096A true JP2010021096A (ja) 2010-01-28
JP5090277B2 JP5090277B2 (ja) 2012-12-05

Family

ID=41705770

Family Applications (1)

Application Number Title Priority Date Filing Date
JP2008182409A Expired - Fee Related JP5090277B2 (ja) 2008-07-14 2008-07-14 温度分布測定装置、燃料電池システム、ならびに燃料電池評価装置

Country Status (1)

Country Link
JP (1) JP5090277B2 (ja)

Cited By (5)

* Cited by examiner, † Cited by third party
Publication number Priority date Publication date Assignee Title
CN102157743A (zh) * 2011-02-18 2011-08-17 北京工业大学 燃料电池内部瞬态温度分布传感器
WO2012081872A3 (ko) * 2010-12-13 2012-10-04 두산중공업 주식회사 연료전지의 온도분포 측정장치
KR101283022B1 (ko) 2011-06-10 2013-07-08 현대자동차주식회사 내부온도 측정이 가능한 연료전지의 스택
JP2014203710A (ja) * 2013-04-05 2014-10-27 トヨタ自動車株式会社 燃料電池検査用器具およびそれを用いた検査装置
WO2024262315A1 (ja) 2023-06-21 2024-12-26 株式会社堀場製作所 燃料電池評価システム、傾斜試験装置、燃料電池評価方法及び燃料電池評価システム用のプログラム

Citations (7)

* Cited by examiner, † Cited by third party
Publication number Priority date Publication date Assignee Title
JPS6296831A (ja) * 1985-10-23 1987-05-06 Eikou Seiki Sangyo Kk 熱流計センサ−及びその製法
JPH07249423A (ja) * 1994-03-10 1995-09-26 Toshiba Corp 燃料電池発電装置
JPH09223512A (ja) * 1996-02-16 1997-08-26 Fuji Electric Co Ltd 燃料電池の異常監視方法及びその装置
JP2003014553A (ja) * 2001-06-27 2003-01-15 Denso Corp 温度センサおよびその製造方法
JP2006331731A (ja) * 2005-05-24 2006-12-07 Kri Inc 膜−電極接合体及びこれを用いた固体高分子形燃料電池
JP2007242339A (ja) * 2006-03-07 2007-09-20 Nissan Motor Co Ltd 燃料電池システム、燃料電池の湿潤度合計測方法、燃料電池のパージ制御方法
JP2007280643A (ja) * 2006-04-03 2007-10-25 Denso Corp 電流測定装置

Patent Citations (7)

* Cited by examiner, † Cited by third party
Publication number Priority date Publication date Assignee Title
JPS6296831A (ja) * 1985-10-23 1987-05-06 Eikou Seiki Sangyo Kk 熱流計センサ−及びその製法
JPH07249423A (ja) * 1994-03-10 1995-09-26 Toshiba Corp 燃料電池発電装置
JPH09223512A (ja) * 1996-02-16 1997-08-26 Fuji Electric Co Ltd 燃料電池の異常監視方法及びその装置
JP2003014553A (ja) * 2001-06-27 2003-01-15 Denso Corp 温度センサおよびその製造方法
JP2006331731A (ja) * 2005-05-24 2006-12-07 Kri Inc 膜−電極接合体及びこれを用いた固体高分子形燃料電池
JP2007242339A (ja) * 2006-03-07 2007-09-20 Nissan Motor Co Ltd 燃料電池システム、燃料電池の湿潤度合計測方法、燃料電池のパージ制御方法
JP2007280643A (ja) * 2006-04-03 2007-10-25 Denso Corp 電流測定装置

Cited By (6)

* Cited by examiner, † Cited by third party
Publication number Priority date Publication date Assignee Title
WO2012081872A3 (ko) * 2010-12-13 2012-10-04 두산중공업 주식회사 연료전지의 온도분포 측정장치
US9354127B2 (en) 2010-12-13 2016-05-31 Doosan Heavy Industries & Construction Co., Ltd. Device for measuring temperature distribution of fuel cell
CN102157743A (zh) * 2011-02-18 2011-08-17 北京工业大学 燃料电池内部瞬态温度分布传感器
KR101283022B1 (ko) 2011-06-10 2013-07-08 현대자동차주식회사 내부온도 측정이 가능한 연료전지의 스택
JP2014203710A (ja) * 2013-04-05 2014-10-27 トヨタ自動車株式会社 燃料電池検査用器具およびそれを用いた検査装置
WO2024262315A1 (ja) 2023-06-21 2024-12-26 株式会社堀場製作所 燃料電池評価システム、傾斜試験装置、燃料電池評価方法及び燃料電池評価システム用のプログラム

Also Published As

Publication number Publication date
JP5090277B2 (ja) 2012-12-05

Similar Documents

Publication Publication Date Title
JP5186986B2 (ja) 燃料電池のインピーダンス測定装置
JP4967421B2 (ja) 電流測定装置
JP5146225B2 (ja) 電流測定装置
JP5488162B2 (ja) 電流分布測定装置、その異常時対応方法、および燃料電池システム
JP2009081117A (ja) 電流密度分布センサ及びその製造方法並びに燃料電池システム
JP5090277B2 (ja) 温度分布測定装置、燃料電池システム、ならびに燃料電池評価装置
JP5494436B2 (ja) 電流測定装置
JP2010103071A (ja) 電流測定装置
US9660283B2 (en) Current measurement device
CN101199073A (zh) 设计成用来确保工作稳定性的燃料电池系统
JP5206272B2 (ja) 抵抗値測定装置
JP5206258B2 (ja) 電流測定装置
JP4967381B2 (ja) 燃料電池システム、燃料電池の湿潤度合計測方法、燃料電池のパージ制御方法
JP5987639B2 (ja) 電流計測装置
JP2012058180A (ja) ガス濃度測定装置
JP5555976B2 (ja) 電流測定装置
JP2009016157A (ja) 電流測定装置
JP5708219B2 (ja) 電流測定装置
JP5141286B2 (ja) 燃料電池システム
JP5605213B2 (ja) 燃料電池のインピーダンス測定装置
JP6350066B2 (ja) 電流測定装置
JP5076953B2 (ja) 電流測定装置、燃料電池の製造方法および燃料電池システム
JP6459873B2 (ja) 電流測定装置
JP6176081B2 (ja) 電流測定装置
JP5655707B2 (ja) インピーダンス測定装置

Legal Events

Date Code Title Description
A621 Written request for application examination

Free format text: JAPANESE INTERMEDIATE CODE: A621

Effective date: 20100225

A131 Notification of reasons for refusal

Free format text: JAPANESE INTERMEDIATE CODE: A131

Effective date: 20120703

A521 Request for written amendment filed

Free format text: JAPANESE INTERMEDIATE CODE: A523

Effective date: 20120809

TRDD Decision of grant or rejection written
A01 Written decision to grant a patent or to grant a registration (utility model)

Free format text: JAPANESE INTERMEDIATE CODE: A01

Effective date: 20120904

A01 Written decision to grant a patent or to grant a registration (utility model)

Free format text: JAPANESE INTERMEDIATE CODE: A01

A61 First payment of annual fees (during grant procedure)

Free format text: JAPANESE INTERMEDIATE CODE: A61

Effective date: 20120912

FPAY Renewal fee payment (event date is renewal date of database)

Free format text: PAYMENT UNTIL: 20150921

Year of fee payment: 3

R150 Certificate of patent or registration of utility model

Ref document number: 5090277

Country of ref document: JP

Free format text: JAPANESE INTERMEDIATE CODE: R150

Free format text: JAPANESE INTERMEDIATE CODE: R150

R250 Receipt of annual fees

Free format text: JAPANESE INTERMEDIATE CODE: R250

R250 Receipt of annual fees

Free format text: JAPANESE INTERMEDIATE CODE: R250

R250 Receipt of annual fees

Free format text: JAPANESE INTERMEDIATE CODE: R250

R250 Receipt of annual fees

Free format text: JAPANESE INTERMEDIATE CODE: R250

R250 Receipt of annual fees

Free format text: JAPANESE INTERMEDIATE CODE: R250

R250 Receipt of annual fees

Free format text: JAPANESE INTERMEDIATE CODE: R250

LAPS Cancellation because of no payment of annual fees