JP2005299417A - 排気熱発電装置およびそれを備えた自動車 - Google Patents
排気熱発電装置およびそれを備えた自動車 Download PDFInfo
- Publication number
- JP2005299417A JP2005299417A JP2004113361A JP2004113361A JP2005299417A JP 2005299417 A JP2005299417 A JP 2005299417A JP 2004113361 A JP2004113361 A JP 2004113361A JP 2004113361 A JP2004113361 A JP 2004113361A JP 2005299417 A JP2005299417 A JP 2005299417A
- Authority
- JP
- Japan
- Prior art keywords
- power
- exhaust
- generator
- cooling water
- pipe
- Prior art date
- Legal status (The legal status is an assumption and is not a legal conclusion. Google has not performed a legal analysis and makes no representation as to the accuracy of the status listed.)
- Pending
Links
Images
Classifications
-
- B—PERFORMING OPERATIONS; TRANSPORTING
- B60—VEHICLES IN GENERAL
- B60K—ARRANGEMENT OR MOUNTING OF PROPULSION UNITS OR OF TRANSMISSIONS IN VEHICLES; ARRANGEMENT OR MOUNTING OF PLURAL DIVERSE PRIME-MOVERS IN VEHICLES; AUXILIARY DRIVES FOR VEHICLES; INSTRUMENTATION OR DASHBOARDS FOR VEHICLES; ARRANGEMENTS IN CONNECTION WITH COOLING, AIR INTAKE, GAS EXHAUST OR FUEL SUPPLY OF PROPULSION UNITS IN VEHICLES
- B60K6/00—Arrangement or mounting of plural diverse prime-movers for mutual or common propulsion, e.g. hybrid propulsion systems comprising electric motors and internal combustion engines
- B60K6/20—Arrangement or mounting of plural diverse prime-movers for mutual or common propulsion, e.g. hybrid propulsion systems comprising electric motors and internal combustion engines the prime-movers consisting of electric motors and internal combustion engines, e.g. HEVs
- B60K6/50—Architecture of the driveline characterised by arrangement or kind of transmission units
- B60K6/54—Transmission for changing ratio
- B60K6/543—Transmission for changing ratio the transmission being a continuously variable transmission
-
- F—MECHANICAL ENGINEERING; LIGHTING; HEATING; WEAPONS; BLASTING
- F02—COMBUSTION ENGINES; HOT-GAS OR COMBUSTION-PRODUCT ENGINE PLANTS
- F02G—HOT GAS OR COMBUSTION-PRODUCT POSITIVE-DISPLACEMENT ENGINE PLANTS; USE OF WASTE HEAT OF COMBUSTION ENGINES; NOT OTHERWISE PROVIDED FOR
- F02G5/00—Profiting from waste heat of combustion engines, not otherwise provided for
- F02G5/02—Profiting from waste heat of exhaust gases
-
- B—PERFORMING OPERATIONS; TRANSPORTING
- B60—VEHICLES IN GENERAL
- B60K—ARRANGEMENT OR MOUNTING OF PROPULSION UNITS OR OF TRANSMISSIONS IN VEHICLES; ARRANGEMENT OR MOUNTING OF PLURAL DIVERSE PRIME-MOVERS IN VEHICLES; AUXILIARY DRIVES FOR VEHICLES; INSTRUMENTATION OR DASHBOARDS FOR VEHICLES; ARRANGEMENTS IN CONNECTION WITH COOLING, AIR INTAKE, GAS EXHAUST OR FUEL SUPPLY OF PROPULSION UNITS IN VEHICLES
- B60K6/00—Arrangement or mounting of plural diverse prime-movers for mutual or common propulsion, e.g. hybrid propulsion systems comprising electric motors and internal combustion engines
- B60K6/20—Arrangement or mounting of plural diverse prime-movers for mutual or common propulsion, e.g. hybrid propulsion systems comprising electric motors and internal combustion engines the prime-movers consisting of electric motors and internal combustion engines, e.g. HEVs
- B60K6/22—Arrangement or mounting of plural diverse prime-movers for mutual or common propulsion, e.g. hybrid propulsion systems comprising electric motors and internal combustion engines the prime-movers consisting of electric motors and internal combustion engines, e.g. HEVs characterised by apparatus, components or means specially adapted for HEVs
- B60K6/36—Arrangement or mounting of plural diverse prime-movers for mutual or common propulsion, e.g. hybrid propulsion systems comprising electric motors and internal combustion engines the prime-movers consisting of electric motors and internal combustion engines, e.g. HEVs characterised by apparatus, components or means specially adapted for HEVs characterised by the transmission gearings
- B60K6/365—Arrangement or mounting of plural diverse prime-movers for mutual or common propulsion, e.g. hybrid propulsion systems comprising electric motors and internal combustion engines the prime-movers consisting of electric motors and internal combustion engines, e.g. HEVs characterised by apparatus, components or means specially adapted for HEVs characterised by the transmission gearings with the gears having orbital motion
-
- B—PERFORMING OPERATIONS; TRANSPORTING
- B60—VEHICLES IN GENERAL
- B60K—ARRANGEMENT OR MOUNTING OF PROPULSION UNITS OR OF TRANSMISSIONS IN VEHICLES; ARRANGEMENT OR MOUNTING OF PLURAL DIVERSE PRIME-MOVERS IN VEHICLES; AUXILIARY DRIVES FOR VEHICLES; INSTRUMENTATION OR DASHBOARDS FOR VEHICLES; ARRANGEMENTS IN CONNECTION WITH COOLING, AIR INTAKE, GAS EXHAUST OR FUEL SUPPLY OF PROPULSION UNITS IN VEHICLES
- B60K6/00—Arrangement or mounting of plural diverse prime-movers for mutual or common propulsion, e.g. hybrid propulsion systems comprising electric motors and internal combustion engines
- B60K6/20—Arrangement or mounting of plural diverse prime-movers for mutual or common propulsion, e.g. hybrid propulsion systems comprising electric motors and internal combustion engines the prime-movers consisting of electric motors and internal combustion engines, e.g. HEVs
- B60K6/42—Arrangement or mounting of plural diverse prime-movers for mutual or common propulsion, e.g. hybrid propulsion systems comprising electric motors and internal combustion engines the prime-movers consisting of electric motors and internal combustion engines, e.g. HEVs characterised by the architecture of the hybrid electric vehicle
- B60K6/44—Series-parallel type
- B60K6/442—Series-parallel switching type
-
- B—PERFORMING OPERATIONS; TRANSPORTING
- B60—VEHICLES IN GENERAL
- B60K—ARRANGEMENT OR MOUNTING OF PROPULSION UNITS OR OF TRANSMISSIONS IN VEHICLES; ARRANGEMENT OR MOUNTING OF PLURAL DIVERSE PRIME-MOVERS IN VEHICLES; AUXILIARY DRIVES FOR VEHICLES; INSTRUMENTATION OR DASHBOARDS FOR VEHICLES; ARRANGEMENTS IN CONNECTION WITH COOLING, AIR INTAKE, GAS EXHAUST OR FUEL SUPPLY OF PROPULSION UNITS IN VEHICLES
- B60K6/00—Arrangement or mounting of plural diverse prime-movers for mutual or common propulsion, e.g. hybrid propulsion systems comprising electric motors and internal combustion engines
- B60K6/20—Arrangement or mounting of plural diverse prime-movers for mutual or common propulsion, e.g. hybrid propulsion systems comprising electric motors and internal combustion engines the prime-movers consisting of electric motors and internal combustion engines, e.g. HEVs
- B60K6/42—Arrangement or mounting of plural diverse prime-movers for mutual or common propulsion, e.g. hybrid propulsion systems comprising electric motors and internal combustion engines the prime-movers consisting of electric motors and internal combustion engines, e.g. HEVs characterised by the architecture of the hybrid electric vehicle
- B60K6/44—Series-parallel type
- B60K6/445—Differential gearing distribution type
-
- B—PERFORMING OPERATIONS; TRANSPORTING
- B60—VEHICLES IN GENERAL
- B60W—CONJOINT CONTROL OF VEHICLE SUB-UNITS OF DIFFERENT TYPE OR DIFFERENT FUNCTION; CONTROL SYSTEMS SPECIALLY ADAPTED FOR HYBRID VEHICLES; ROAD VEHICLE DRIVE CONTROL SYSTEMS FOR PURPOSES NOT RELATED TO THE CONTROL OF A PARTICULAR SUB-UNIT
- B60W10/00—Conjoint control of vehicle sub-units of different type or different function
- B60W10/24—Conjoint control of vehicle sub-units of different type or different function including control of energy storage means
- B60W10/26—Conjoint control of vehicle sub-units of different type or different function including control of energy storage means for electrical energy, e.g. batteries or capacitors
-
- F—MECHANICAL ENGINEERING; LIGHTING; HEATING; WEAPONS; BLASTING
- F01—MACHINES OR ENGINES IN GENERAL; ENGINE PLANTS IN GENERAL; STEAM ENGINES
- F01N—GAS-FLOW SILENCERS OR EXHAUST APPARATUS FOR MACHINES OR ENGINES IN GENERAL; GAS-FLOW SILENCERS OR EXHAUST APPARATUS FOR INTERNAL-COMBUSTION ENGINES
- F01N13/00—Exhaust or silencing apparatus characterised by constructional features
- F01N13/009—Exhaust or silencing apparatus characterised by constructional features having two or more separate purifying devices arranged in series
-
- F—MECHANICAL ENGINEERING; LIGHTING; HEATING; WEAPONS; BLASTING
- F01—MACHINES OR ENGINES IN GENERAL; ENGINE PLANTS IN GENERAL; STEAM ENGINES
- F01N—GAS-FLOW SILENCERS OR EXHAUST APPARATUS FOR MACHINES OR ENGINES IN GENERAL; GAS-FLOW SILENCERS OR EXHAUST APPARATUS FOR INTERNAL-COMBUSTION ENGINES
- F01N5/00—Exhaust or silencing apparatus combined or associated with devices profiting by exhaust energy
- F01N5/02—Exhaust or silencing apparatus combined or associated with devices profiting by exhaust energy the devices using heat
-
- F—MECHANICAL ENGINEERING; LIGHTING; HEATING; WEAPONS; BLASTING
- F01—MACHINES OR ENGINES IN GENERAL; ENGINE PLANTS IN GENERAL; STEAM ENGINES
- F01N—GAS-FLOW SILENCERS OR EXHAUST APPARATUS FOR MACHINES OR ENGINES IN GENERAL; GAS-FLOW SILENCERS OR EXHAUST APPARATUS FOR INTERNAL-COMBUSTION ENGINES
- F01N5/00—Exhaust or silencing apparatus combined or associated with devices profiting by exhaust energy
- F01N5/02—Exhaust or silencing apparatus combined or associated with devices profiting by exhaust energy the devices using heat
- F01N5/025—Exhaust or silencing apparatus combined or associated with devices profiting by exhaust energy the devices using heat the device being thermoelectric generators
-
- B—PERFORMING OPERATIONS; TRANSPORTING
- B60—VEHICLES IN GENERAL
- B60K—ARRANGEMENT OR MOUNTING OF PROPULSION UNITS OR OF TRANSMISSIONS IN VEHICLES; ARRANGEMENT OR MOUNTING OF PLURAL DIVERSE PRIME-MOVERS IN VEHICLES; AUXILIARY DRIVES FOR VEHICLES; INSTRUMENTATION OR DASHBOARDS FOR VEHICLES; ARRANGEMENTS IN CONNECTION WITH COOLING, AIR INTAKE, GAS EXHAUST OR FUEL SUPPLY OF PROPULSION UNITS IN VEHICLES
- B60K1/00—Arrangement or mounting of electrical propulsion units
- B60K1/02—Arrangement or mounting of electrical propulsion units comprising more than one electric motor
-
- B—PERFORMING OPERATIONS; TRANSPORTING
- B60—VEHICLES IN GENERAL
- B60K—ARRANGEMENT OR MOUNTING OF PROPULSION UNITS OR OF TRANSMISSIONS IN VEHICLES; ARRANGEMENT OR MOUNTING OF PLURAL DIVERSE PRIME-MOVERS IN VEHICLES; AUXILIARY DRIVES FOR VEHICLES; INSTRUMENTATION OR DASHBOARDS FOR VEHICLES; ARRANGEMENTS IN CONNECTION WITH COOLING, AIR INTAKE, GAS EXHAUST OR FUEL SUPPLY OF PROPULSION UNITS IN VEHICLES
- B60K1/00—Arrangement or mounting of electrical propulsion units
- B60K1/04—Arrangement or mounting of electrical propulsion units of the electric storage means for propulsion
- B60K2001/0405—Arrangement or mounting of electrical propulsion units of the electric storage means for propulsion characterised by their position
- B60K2001/0411—Arrangement in the front part of the vehicle
-
- Y—GENERAL TAGGING OF NEW TECHNOLOGICAL DEVELOPMENTS; GENERAL TAGGING OF CROSS-SECTIONAL TECHNOLOGIES SPANNING OVER SEVERAL SECTIONS OF THE IPC; TECHNICAL SUBJECTS COVERED BY FORMER USPC CROSS-REFERENCE ART COLLECTIONS [XRACs] AND DIGESTS
- Y02—TECHNOLOGIES OR APPLICATIONS FOR MITIGATION OR ADAPTATION AGAINST CLIMATE CHANGE
- Y02T—CLIMATE CHANGE MITIGATION TECHNOLOGIES RELATED TO TRANSPORTATION
- Y02T10/00—Road transport of goods or passengers
- Y02T10/10—Internal combustion engine [ICE] based vehicles
- Y02T10/12—Improving ICE efficiencies
-
- Y—GENERAL TAGGING OF NEW TECHNOLOGICAL DEVELOPMENTS; GENERAL TAGGING OF CROSS-SECTIONAL TECHNOLOGIES SPANNING OVER SEVERAL SECTIONS OF THE IPC; TECHNICAL SUBJECTS COVERED BY FORMER USPC CROSS-REFERENCE ART COLLECTIONS [XRACs] AND DIGESTS
- Y02—TECHNOLOGIES OR APPLICATIONS FOR MITIGATION OR ADAPTATION AGAINST CLIMATE CHANGE
- Y02T—CLIMATE CHANGE MITIGATION TECHNOLOGIES RELATED TO TRANSPORTATION
- Y02T10/00—Road transport of goods or passengers
- Y02T10/60—Other road transportation technologies with climate change mitigation effect
- Y02T10/62—Hybrid vehicles
Landscapes
- Engineering & Computer Science (AREA)
- Chemical & Material Sciences (AREA)
- Combustion & Propulsion (AREA)
- Mechanical Engineering (AREA)
- Transportation (AREA)
- General Engineering & Computer Science (AREA)
- Electric Propulsion And Braking For Vehicles (AREA)
- Hybrid Electric Vehicles (AREA)
Abstract
【課題】 配管構造を複雑化することなく排気熱発電装置の熱電変換効率を向上させる。
【解決手段】 エンジン10からの排気15は、排気管110内部を所定方向に沿って排出される。冷却水ポンプ230は、冷却水循環路250,260のそれぞれに冷媒が循環するように冷却水を供給する。冷却水循環路260には、排気管110に沿って設けられ、内部を冷却水が流れる冷却水管265が含まれる。スタックST1〜ST3において、複数の熱電発電素子が、排気管110および冷却水管265に対して排気15の上流側から下流側へ順次取付けられる。冷却水管265中の冷却水の流れが、排気管110を流れる排気15の方向と対向するように設計することにより、下流側のスタックST3での排気管110および冷却水管265の温度差が大きくなるので、各スタックでの発電量差が低減されて、全体の発電量が向上する。
【選択図】 図2
【解決手段】 エンジン10からの排気15は、排気管110内部を所定方向に沿って排出される。冷却水ポンプ230は、冷却水循環路250,260のそれぞれに冷媒が循環するように冷却水を供給する。冷却水循環路260には、排気管110に沿って設けられ、内部を冷却水が流れる冷却水管265が含まれる。スタックST1〜ST3において、複数の熱電発電素子が、排気管110および冷却水管265に対して排気15の上流側から下流側へ順次取付けられる。冷却水管265中の冷却水の流れが、排気管110を流れる排気15の方向と対向するように設計することにより、下流側のスタックST3での排気管110および冷却水管265の温度差が大きくなるので、各スタックでの発電量差が低減されて、全体の発電量が向上する。
【選択図】 図2
Description
この発明は、排気熱発電装置に関し、より特定的には、車両のエンジン等の熱源からの排気の熱エネルギを電気エネルギに変換する排気熱発電装置およびそれを備えた自動車に関する。
従来より、省エネルギ化を図るために、自動車等のエンジンや工場の等から排出された排気ガスに含まれた熱エネルギを、熱電変換素子によって電気エネルギに変換して有効利用する排気熱発電装置が提案されている(たとえば特許文献1)。特に、このような排気熱発電装置をハイブリッド自動車に搭載して、廃エネルギを回収する動作に異常が生じた際にエネルギ効率が低下するのを抑制する構成(たとえば特許文献2)や、排気熱発電装置中の発電モジュールの取付構造を改良することにより、発電モジュールの発電量を確保する構成が提案されている(たとえば特許文献3)。
特に、特許文献3では、エンジンからの排気管の外面に発電モジュールの高温端を押圧取付けし、低温端を冷却水で冷却することで廃熱を電力に変換して、高い電力変換効率を有する熱電発電素子を備えた自動車の技術が開示されている。
特開昭61−254082号公報
特開2001−28805号公報
特開2001−12240号公報
特許文献3に開示された自動車用排熱発電装置では、排気管内の集熱フィンを排気管の下流ほど高密度に設けることにより熱電発電素子の高温端を一定温度に制御して、エンジンの低出力領域でも発電量を確保している。さらに、当該フィンは熱電発電素子の押圧取付けの際の補強部材としての機能を兼ねて備えている。
しかしながら、このような構造では、フィンを多数設けることによって、排気ガスが流れにくくなり、かつ配管の構造も複雑になるといった問題点が発生してしまう。
この発明は、このような問題点を解決するためのものであって、この発明の目的は、配管構造を複雑化することなく、熱電変換効率を向上させた排気熱発電装置およびそれを備えた自動車を提供することである。
この発明による排気熱発電装置は、排気管と、冷却管と、冷媒供給部と、複数の熱電発電素子とを備える。排気管は、内部を熱源からの排気が所定方向に流れる。冷却管は、排気管に沿って設けられ、排気管を冷却するための冷媒が内部を流れる。冷媒供給部は、冷却管へ冷媒を供給する。複数の熱電発電素子は、排気の流れる方向に沿って排気管および冷却管に順次取付けられる。複数の熱電発電素子の各々は、高温端および低温端の間の温度差に応じた電力を発電し、かつ、各熱電発電素子の高温端および低温端は、対応の部位の排気管および冷却管にそれぞれ取付けられる。冷媒供給部は、排気管内を排気が流れる方向と対向する方向に冷媒が冷却管内を流れるように、冷媒を供給する。
好ましくは、各熱電発電素子は、排気管および冷却管の間に挟まれるように配置される。
この発明による自動車は、請求項1または2に記載の排気熱発電装置と、第1の駆動力発生装置と、電力源と、第2の駆動力発生装置とを備える。第1の駆動力発生装置は、燃料の燃焼エネルギーを源として車輪駆動力を発生する。排気熱発電装置は、第1の駆動力発生装置を熱源として電力を発電する。第2の駆動力発生装置は、排気熱発電装置による発電電力および電力源からの供給電力を源として車輪駆動力を発生する。
好ましくは、電力源は二次電池であり、排気熱発電装置は、排気熱発電装置による発電電力を二次電圧の充電電圧に変換する電力変換器をさらに含む。
また好ましくは、自動車は、入力された電力を第2の駆動力発生装置の駆動電力に変換する駆動電力変換装置をさらに備え、排気熱発電装置は、排気熱発電装置による発電電力を前駆動電力変換への入力電力へ変換する電力変換器をさらに含む。
あるいは好ましくは、自動車は、発電装置と、制御装置とをさらに備える。発電装置は、第1の駆動力発生装置によって発生された車輪駆動力の少なくとも一部を、第2の駆動力発生装置の駆動電力に利用可能な電力へ変換する。制御装置は、自動車を運転者の指示に応じて運転させるために設けられる。電力源は二次電池であり、制御装置は、運転者の指示に基づいて算出される車両の走行に必要な車両要求パワーおよび二次電池の充電レベルを維持するための充電要求パワーに加えて、排気熱発電装置による発電電力をさらに考慮して、第1の駆動力発生装置の作動を制御する。
この発明による排気熱発電装置は、排気管に沿って設けられる冷却管内の冷媒の流れと排気管内の排気の流れとを対向させるので、両者の流れを同方向とした場合と比較して、排気の下流側に位置する熱電発電素子での発電量を確保できる。この結果、熱電発電素子全体での発電量も増加するので、発電効率を向上できる。
また、熱電発電素子は、排気管および冷却管の間に挟み込んで配置することで、効率的に取付けられる。
この発明による自動車は、第1の駆動力発生装置(エンジン)および第2の駆動力発生装置(モータ)の双方によって車輪駆動が可能なハイブリッドシステムへ、請求項1または2に記載の排気熱発電装置を適用して、第1の駆動力発生装置(エンジン)からの排気の熱エネルギを電気エネルギに高効率に回収できる。これにより、車両のエネルギ効率を改善して、燃費向上を図ることができる。
特に、排気熱発電装置による発電電力は、電力源(バッテリ)の充電電力、あるいは第2の駆動力発生装置(モータ)の駆動電力発生装置(インバータ)の入力電力として利用できる。
さらに、車両要求パワーおよび二次電池からの充電要求パワーを考慮して第1の駆動力発生装置(エンジン)の作動を制御する構成において、排気熱発電装置による発電電力をさらに反映して当該制御を行なうことにより、排気熱発電装置での発電効率の向上を自動車の燃費向上により直接的に反映することが可能となる。
以下に、この発明の実施の形態を図面を参照して詳細に説明する。なお、以下では同一または相当部分には同一符号を付して、その説明は繰返さない。
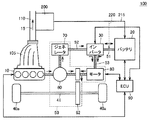
図1は、この発明による排気熱発電装置を備えた自動車のハイブリッドシステム100の全体構成を示すブロック図である。
図1を参照して、この発明の実施の形態によるハイブリッドシステム100は、エンジン10と、バッテリ20と、インバータ30と、車輪40aと、トランスアクスル50と、ECU(Electric Control Unit)90と、排気マニホールド105と、排気管110と、排気熱発電装置200とを備える。
エンジン10は、ガソリン等の燃料の燃焼エネルギを源として、車輪40aの駆動力を発生する。すなわち、エンジン10は、この発明における「第1の駆動力発生装置」に相当する。また、エンジン10は、この発明における「熱源」としても作用する。排気マニホールド105は、エンジン10からの排気15をまとめて排気管110へ送出する。排気管110は、排気15を所定方向に排出する。
バッテリ20は、「電力源」として動作して、電力ライン51に直流電力を供給する。バッテリ20は、充電可能な二次電池で構成され、代表的には、ニッケル・水素蓄電池やリチウムイオン二次電池等が適用される。
インバータ30は、電力ライン51にバッテリ20から供給された直流電力を交流電力に変換して、電力ライン53へ出力する。あるいは、インバータ30は、電力ライン52,53に供給された交流電力を直流電力に変換して、電力ライン51へ出力する。
トランスアクスル50は、トランスミッションとアクスル(車軸)を一体構造として備えており、動力分割機構60と、減速機62と、ジェネレータ70と、モータ80とを有する。
動力分割機構60は、エンジン10によって生じた駆動力を、減速機62を介して車輪40a駆動用の車軸41へ伝達する経路と、ジェネレータ70へ伝達する経路とに分割可能である。
ジェネレータ70は、動力分割機構60を介して伝達されたエンジン10からの駆動力によって回転されて発電する。ジェネレータ70による発電電力は、電力ライン52を介してインバータ30へ供給され、バッテリ20の充電電力として、あるいはモータ80の駆動電力として用いられる。すなわち、ジェネレータ70は、この発明における「発電装置」に相当する。
モータ80は、インバータ30から電力ライン53に供給された交流電力によって回転駆動される。すなわち、インバータ30は、この発明における「駆動電力変換装置」に対応する。
モータ80によって生じた駆動力は、減速機62を介して車軸41へ伝達される。すなわち、モータ80は、車輪駆動力を発生する「第2の駆動力発生装置」に相当する。
また、回生制動動作時にモータ80が車輪40aの減速に伴って回転される場合には、モータ80に生じた起電力(交流電力)が、電力ライン53へ供給される。
ECU90は、ハイブリッドシステム100が搭載された自動車を運転者の指示に応じて運転させるために、自動車に搭載された機器・回路群の全体動作を制御する。ECU90は、代表的には、予めプログラムされた所定シーケンスおよび所定演算を実行するためのマイクロコンピュータ等で構成される。
このように、ハイブリッドシステム100を搭載したハイブリッド自動車においては、車輪40aは、エンジン10による駆動力およびモータ80による駆動力の両方によって駆動可能である。
排気熱発電装置200は、排気管110を介して取出された、エンジン10からの排気の熱エネルギを源として発電する。排気熱発電装置200の発電電力は、経路215に示すようにバッテリ20の充電に用いられ、あるいは、経路220に示すように直接インバータ30へ供給されて、最終的にはモータ80が発生する車輪駆動力の源の一部となる。
なお、図示しないが、バッテリ20の供給電力は、モータ80駆動用のインバータ30以外への機器および回路へも供給可能である。すなわち、排気熱発電装置200の発電電力は、バッテリ20の充電を介して、自動車に搭載された任意の機器および回路の駆動電力としても使用できる。あるいは、排気熱発電装置200の発電電力を図1に示す経路以外によって他の機器および回路へ直接供給する構成とすることも可能である。
また、排気熱発電装置200の構成については後ほど詳細に説明する。
ハイブリッドシステム100では、発進時ならびに低速走行時あるいは緩やかな坂を下るとき等の軽負荷時には、エンジン効率の悪い領域を避けるために、エンジン10を動作させることなく、モータ80による駆動力で走行する。
通常走行時には、エンジン10から出力された駆動力は、動力分割機構60によって、車輪40aの駆動力と、ジェネレータ70での発電用駆動力とに分割される。ジェネレータ70による発電電力は、モータ80の駆動に用いられる。したがって、通常走行時には、エンジン10による駆動力をモータ80による駆動力でアシストして、車輪40aが駆動される。ECU90は、動力分割機構60による動力分割比率を全体の効率が最大となるように制御する。
全開加速時には、バッテリ20からの供給電力がモータ80の駆動にさらに用いられて、車輪40aの駆動力がさらに増加する。
減速および制動時には、モータ80は、車輪40aによって回転駆動されて発電機として作用する。モータ80の回生発電によって回収された電力は、電力ライン53、インバータ30および電力ライン51を介してバッテリ20の充電に用いられる。
さらに、車両停止時には、エンジン10は自動的に停止される。
このように、この発明の実施の形態によるハイブリッドシステム100は、エンジンによって発生された駆動力と、電気エネルギを源としてモータ80によって発生された駆動力等の組合せによって、燃費を向上させた車両運転を行なう。
ECU90は、車両状況に応じてエンジン10およびモータ80の作動を制御する。特に、ECU90は、バッテリ20が一定の充電状態を維持する制御を行なっており、SOC(State of Charge)値の監視等によってバッテリ充電量の低下を検知すると、上記の基本的なエンジン10およびモータ80の作動条件に加えて、ジェネレータ70の駆動によってバッテリ20を充電するためにエンジン10を作動させる。
この発明による排気熱発電装置200によって排気15の熱エネルギから得られた電気エネルギは、バッテリ20の充電電力あるいはインバータ30への入力電力として、ハイブリッドシステム100中で回収される。したがって、排気熱発電装置200の熱電発電効率を改善することにより、ハイブリッドシステム100を搭載した自動車全体におけるエネルギ効率が向上する。
この発明による排気熱発電装置200は、以下に説明するような構成とすることで、その熱電発電効率を改善する。
図2は、この発明の実施の形態による排気熱発電装置200の構成を示すブロック図である。
図2を参照して、「熱源」であるエンジン10からの排気15は、排気マニホールド105で集められた後、排気管110により所定方向に沿って排出される。
排気熱発電装置200は、排気管110に取付けられた複数のスタック210と、電力変換器220と、冷却水ポンプ230と、冷却水ラジエータ240と、冷却水循環路250,260とを有する。
この発明における「冷媒供給部」に相当する冷却水ポンプ230は、冷却水循環路250,260のそれぞれに冷媒が循環するように、冷媒を供給する。冷媒としては代表的には水が用いられるので、以下では冷媒を「冷却水」と称する。冷却水循環路250,260内での冷却水の流れ方向は、図中では当該循環路上の矢印で示される。
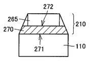
冷却水循環路260には、排気管110に沿って設けられ、内部を冷却水が流れる冷却水管265が含まれる。冷却水管265は、この発明における「冷却管」に相当する。
複数のスタック210は、排気15の上流側から下流側に沿って順次設けられる。図2の構成例では、排気15の上流側から下流側へスタックST1,ST2,ST3が順に設けられる。各スタック210は同様の構造を有する。
図3を参照して、各スタック210において、高温端271が排気管110と接し、かつ、低温端272が冷却水管265と接するように熱電発電素子270が取付けられる。これにより、複数の熱電発電素子270は、排気管110および冷却水管265に対して、排気15の上流側から下流側へ順次取付けられる。
熱電発電素子270は、高温端271および低温端272の間の温度差に応じた電力を発電する。したがって、排気管110の上流側から下流側へ順次取付けられた熱電発電素子270の各々は、対応の部位の排気管110および冷却水管265の温度差に応じた電力を発電する。
なお、図3に示すように、熱電発電素子270を排気管110および冷却水管265の間に挟み込んで配置することにより、熱電発電素子270を効率的に取付けることができる。
再び図2を参照して、スタックST1〜ST3の熱電発電素子270による発電電力P1〜P3は、電力変換器220によって電力Phに変換される。電力Phは、図1に示したように、バッテリ20の充電電力に用いられ、あるいは、インバータ30へ直接入力される。すなわち、電力変換器220は、スタックST1〜ST3からの発電電力P1〜P3を、バッテリ20の充電電力あるいはインバータ30への入力電力へ変換する。
冷却水は、主に冷却水管265の通過時に排気管を冷却することにより、排気15から熱を奪ってその温度を下げる。
冷却水循環路260を循環して温度が情報した冷却水は、冷却水循環路250へ送出され冷却水ラジエータ240によって放熱される。冷却水循環路260を循環した冷却水は、再び冷却水循環路250へ送出されて排気15の冷却に用いられる。
この発明による排気熱発電装置200では、冷却水管265中の冷却水の流れが、排気管110を流れる排気15の方向と対向するように設計される。
具体的には、冷却水ポンプ230から送出された冷却水が、排気管110の下流側のスタックST3から上流側のスタックST1の方向へ、スタックST3〜ST2〜ST1の順に冷却水管265中を通過するように冷却水循環路260が設計される。
図4には、比較例として示される、冷却水の循環経路が異なる排気熱発電装置200♯が示される。
図4を参照して、比較例として示される排気熱発電装置200♯は、排気管110中の排気15と同じ方向に、冷却水管265を冷却水を流れる点が図2に示した排気熱発電装置200と異なる。排気熱発電装置200♯のその他の構成は、図2に示した排気熱発電装置200と同様である。
すなわち、排気熱発電装置200♯では、排気15の上流側のスタックST1から下流側のスタックST3へ向かってスタックST1〜ST2〜ST3の順に、冷却水が冷却水管265中を通過するように冷却水ポンプ230が配置される。
図5(a)には、排気熱発電装置200♯での各スタックST1〜ST3における熱電発電素子の高温端および低温端の間の温度差が示され、図6(a)には図5(a)に示した温度差による各スタックでの発電量が示される。
排気熱発電装置200♯では、排気管110での排気15の流れ方向と、冷却水管265中の冷却水の流れ方向とが同じであるので、冷却水管265と接する低温端272の温度282は、スタックST1からST3へ向かって順に高くなる。一方、排気管110と接する低温端272の温度282は、スタックST1からST3へ向かって順に低くなる。
この結果、高温端および低温端の温度281および282の温度差Δt1♯,Δt2♯、Δt3♯のばらつきが大きくなる。すなわち、排気管の下流側に位置するスタック(ST3)において、温度差Δt3♯を確保することが困難となる。
これに対して、図5(b)には、この発明による排気熱発電装置200での各スタックST1〜ST3における熱電発電素子の高温端および低温端の間の温度差が示され、図6(b)には図5(b)に示した温度差による各スタックでの発電量が示される。
排気熱発電装置200では、排気管110内の排気15の流れ方向と、冷却水管265内の冷却水の流れ方向とが対向するため、冷却水管265と接する低温端272の温度282は、スタックST1からST3へ向かって順に低くなる。排気管110と接する低温端272の温度282は、排気熱発電装置200♯と同様に、スタックST1からST3に向かって順に低くなる。
したがって、高温端および低温端の温度281および282の温度差Δt1,Δt2,Δt3のばらつきは抑制され、排気管110の下流側に位置するスタック(ST3)においても温度差Δt3を確保することが可能となる。
この結果、図6(a)に示されるように、比較例として示される排気熱発電装置200♯では、スタックST1〜ST3における発電量P1♯〜P3♯にばらつきが大きいため、特に下流側のスタックST3♯での発電量を確保することができず、発電量Ph♯についてもそれほど大きく確保できない。
これに対して、図6(b)に示されるように、この発明による排気熱発電装置200では、下流側のスタックST3でも熱電発電素子での温度差Δt3を確保できるので、各スタックST1〜ST3における発電量P1〜P3のばらつきが小さくなり、トータルの発電量Phを比較例でのPh♯よりも大きくすることができる。これにより、排気熱発電装置の発電効率が向上する。
さらに、発電効率に優れたこの発明による排気熱発電装置によって、以下に説明するようなエンジン駆動制御を行なうことにより、ハイブリッド自動車の燃費を低減できる。
図1で説明したように、ECU90は、車両状況に応じてエンジン10およびモータ80の作動を制御する。特に、SOC(State of Charge)値の監視等によって、バッテリ20の充電状態を一定レベルへ維持するために、ECU90は、エンジン10に要求されるエンジンパワーPeを算出するとともに、算出されたエンジンパワーPeに基づいて、下記の式(1),(2)に従ってエンジン10の作動・停止および作動時の出力パワーを制御する。
Pe=Pv+Pb ・・・(1)
Pb=Pchg+Psm−Ph ・・・(2)
式(1),(2)において、車両要求パワーPvは、アクセル操作に代表される運転者からの操作および、現在の車速に代表される車両状況等から、ECU90に予めプログラムされた所定の算出式に従って算出されるものとする。バッテリパワーPbは、SOC値に応じて算出されるバッテリ充電要求パワーPchg、および補機等での損失パワーPsmの和から、排気熱発電装置200による発電量Phを差し引いて算出される。
Pb=Pchg+Psm−Ph ・・・(2)
式(1),(2)において、車両要求パワーPvは、アクセル操作に代表される運転者からの操作および、現在の車速に代表される車両状況等から、ECU90に予めプログラムされた所定の算出式に従って算出されるものとする。バッテリパワーPbは、SOC値に応じて算出されるバッテリ充電要求パワーPchg、および補機等での損失パワーPsmの和から、排気熱発電装置200による発電量Phを差し引いて算出される。
このように、車両要求パワーPvおよびバッテリ20の充電状態を維持するためのバッテリ充電要求パワーPchgを考慮してエンジン10の作動・停止を制御する構成において、排気熱発電装置による発電量Phをさらに反映して当該制御を行なうことにより、排気熱発電装置での発電効率向上をより有効にエンジン10の作動頻度低減につなげることができる。これにより、排気熱発電装置200での発電効率向上を自動車の燃費向上へより直接的に反映することが可能となる。
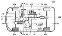
なお、この発明による排気熱発電装置200は、図1に示したハイブリッドシステムのみでなく、たとえば図7に示すような、四輪駆動が可能なハイブリッドシステム101に適用することも可能である。
図7は、この発明による排気熱発電装置を備えた自動車のハイブリッドシステムの他の構成例を示すブロック図である。
図7を参照して、この発明の他の例によるハイブリッドシステム101は、前輪40aおよび40bを駆動可能な四輪駆動システムを有している。
ハイブリッドシステム101は、エンジン10と、バッテリ20と、インバータ30と、ECU90と、フロント用のトランスアクスル151と、リア用のトランスアクスル152と、排気熱発電装置200とを有する。
フロント用のトランスアクスル151は、動力分割機構61と、モータジェネレータMG1と、無段変速装置(CVT)55とを有する。モータジェネレータMG1は、車輪40aの駆動用に設けられた図1におけるモータ80と同様の機能を有する。動力分割機構61は、図1における動力分割機構60と同様の機能を有し、エンジン10からの動力を、無段変速機55を介して車輪40aの駆動力とする経路と、モータジェネレータMG1の発電用駆動力する経路との間で分配する。
さらに、モータジェネレータMG1がインバータ30からの供給電力によって回転されることで発生する駆動力は、動力分割機構60を介して無段変速機55へ与えられることにより、車輪40aの駆動力として用いることができる。
リア用のトランスアクスル152は、モータジェネレータMG2を有する。モータジェネレータMG2は、インバータ30からの供給電力によって後輪40bを駆動することができる。
図1に示した構成と同様に、バッテリ20からの供給電力は電力ライン51を介してインバータ30へ供給される。また、排気熱発電装置200からの発電電力は、経路215によってバッテリ20を充電するために用いてもよく、あるいは経路220に示すようにインバータ30へ直接入力することも可能である。
モータジェネレータMG1およびMG2は、回生動作時には車輪40a,40bによって回転されて発電する。発電された電力は、インバータ30によって直流電力に変換されてバッテリ20の充電に用いられる。
ハイブリッドシステム101では、発進時は、モータジェネレータMG1,MG2によって車輪40a,40bが駆動される。また、エンジン効率の悪い領域での走行となる軽負荷時には、エンジン10を停止して、フロント用のモータジェネレータMG1による前輪40aの駆動によって走行が行なわれる。
通常走行時には、エンジン効率の良い領域での走行となるため、基本的にはエンジン10の動力によって前輪40aを駆動することで走行する。この際に、バッテリ20の充電量が不足している場合には、必要に応じてエンジン10の駆動力を用いてモータジェネレータMG1を発電機として駆動することによって、バッテリ20の充電が行なわれる。
全開加速時には、エンジン10の出力が上昇されるとともに、無段変速機(CVT)の変速比を大きくすることにより加速が行なわれる。また、モータジェネレータMG1によって車輪駆動力をアシストすることで加速力が増加される。さらに、必要に応じてリア用のモータジェネレータMG2による後輪40bの駆動によってさらに加速が強化される。
制動減速時には、モータジェネレータMG1,MG2を発電機として作動させて運動エネルギを回収し、バッテリ20を充電する。
さらに低摩擦係数(μ)路走行時には、前輪40aのスリップ検出等に応答して、フロント用のモータジェネレータMG1を発電機として作動させて発電した電力を利用して、リア用のモータジェネレータMG2を駆動して四輪駆動(4WD)とすることにより車両の走行安定性を確保する。
この際に、モータジェネレータMG1の発電量ではモータジェネレータMG2の駆動電力が十分供給できない場合には、バッテリ20からの供給電力によってモータジェネレータMG2が動作される。
ハイブリッドシステム101においても、ECU90は、車両状況に応じた車両要求パワーおよびバッテリ20の充電状態を維持するように算出されるバッテリパワーに基づいて、エンジン10の作動・停止および出力パワーを制御するので、この発明による効率の高い排気熱発電装置を用いることにより、エンジンの作動頻度および出力パワーを有効に低減して燃費向上を図ることが可能となる。
以上この発明の実施の形態では、この発明による排気熱発電装置をハイブリッド自動車に搭載する例について説明した。しかしながら、この発明の適用は上記の実施の形態に限定されるものではない。すなわち、この発明による排気熱発電装置は、この他のあらゆる構成のハイブリッド自動車に搭載して、エンジン排気熱を電気エネルギとして有効に回収して燃費向上を実現できる。また、この発明による排気熱発電装置の適用は、ハイブリッド自動車に限定されず、熱源からの排気を所定方向に導く排気管と当該排気管と並行に設けられた冷却水管とを設ける系に共通に適用して、熱回収効率を向上させることが可能である。
今回開示された実施の形態はすべての点で例示であって制限的なものではないと考えられるべきである。本発明の範囲は上記した説明ではなくて特許請求の範囲によって示され、特許請求の範囲と均等の意味および範囲内でのすべての変更が含まれることが意図される。
10 エンジン、15 排気、20 バッテリ、30 インバータ、40a 車輪(前輪)、40b 後輪、41 車軸、50,151,152 トランスアクスル、51〜53 電力ライン、55 無段変速機(CVT)、60,61 動力分割機構、62 減速機、70 ジェネレータ、80 モータ、100,101 ハイブリッドシステム、105 排気マニホールド、110 排気管、200 排気熱発電装置、210,ST1,ST2,ST3 スタック、220 電力変換器、230 冷却水ポンプ、240 冷却水ラジエータ、250,260 冷却水循環路、265 冷却水管、270 熱電発電素子、271 高温端、272 低温端、281 高温端温度、282 低温端温度、MG1,MG2 モータジェネレータ、Pb バッテリパワー、Pchg バッテリ充電要求パワー、Pe エンジンパワー、Ph 発電量(排気熱発電装置)、Psm 損失パワー、Pv 車両要求パワー。
Claims (6)
- 熱源からの排気が内部を所定方向に流れる排気管と、
前記排気管に沿って設けられ、前記排気管を冷却するための冷媒が内部を流れる冷却管と、
前記冷却管へ前記冷媒を供給する冷媒供給部と、
前記排気の流れる方向に沿って前記排気管および前記冷却管に順次取付けられた複数の熱電発電素子とを備え、
前記複数の熱電発電素子の各々は、高温端および低温端の間の温度差に応じた電力を発電し、かつ、各前記熱電発電素子の高温端および低温端は、対応の部位の前記排気管および前記冷却管にそれぞれ取付けられ、
前記冷媒供給部は、前記排気管内を前記排気が流れる方向と対向する方向に前記冷媒が前記冷却管内を流れるように、前記冷媒を供給する、排気熱発電装置。 - 各前記熱電発電素子は、前記排気管および前記冷却管の間に挟まれるように配置される、請求項1記載の排気熱発電装置。
- 燃料の燃焼エネルギーを源として車輪駆動力を発生する第1の駆動力発生装置と、
請求項1または2に記載の排気熱発電装置と、
電力源とを備え、
前記排気熱発電装置は、前記第1の駆動力発生装置を前記熱源として電力を発電し、
前記排気熱発電装置による発電電力および前記電力源からの供給電力を源として車輪駆動力を発生する第2の駆動力発生装置をさらに備える、自動車。 - 前記電力源は二次電池であり、
前記排気熱発電装置は、前記排気熱発電装置による発電電力を前記二次電圧の充電電圧に変換する電力変換器をさらに含む、請求項3に記載の自動車。 - 入力された電力を前記第2の駆動力発生装置の駆動電力に変換する駆動電力変換装置をさらに備え、
前記排気熱発電装置は、前記排気熱発電装置による発電電力を前駆動電力変換への入力電力へ変換する電力変換器をさらに含む、請求項3に記載の自動車。 - 前記第1の駆動力発生装置によって発生された前記車輪駆動力の少なくとも一部を、前記第2の駆動力発生装置の駆動電力に利用可能な電力へ変換する発電装置と、
前記自動車を運転者の指示に応じて運転させるための制御装置とをさらに備え、
前記電力源は二次電池であり、
前記制御装置は、前記運転者の指示に基づいて算出される車両の走行に必要な車両要求パワーおよび前記二次電池の充電レベルを維持するための充電要求パワーに加えて、前記排気熱発電装置による発電電力をさらに考慮して、前記第1の駆動力発生装置の作動を制御する、請求項3に記載の自動車。
Priority Applications (6)
| Application Number | Priority Date | Filing Date | Title |
|---|---|---|---|
| JP2004113361A JP2005299417A (ja) | 2004-04-07 | 2004-04-07 | 排気熱発電装置およびそれを備えた自動車 |
| PCT/JP2005/004383 WO2005098225A1 (en) | 2004-04-07 | 2005-03-07 | Exhaust heat recovery power generation device and automobile equipped therewith |
| KR1020067023294A KR20060133093A (ko) | 2004-04-07 | 2005-03-07 | 배기열회수발전장치 및 상기 장치가 설치된 자동차 |
| CNA2005800121185A CN1946927A (zh) | 2004-04-07 | 2005-03-07 | 排气热回收发电装置以及配备该发电装置的汽车 |
| EP05720654A EP1740818A1 (en) | 2004-04-07 | 2005-03-07 | Exhaust heat recovery power generation device and automobile equipped therewith |
| US10/591,858 US20070193617A1 (en) | 2004-04-07 | 2005-03-07 | Exhaust heat recovery power generation device and automobile equipped therewith |
Applications Claiming Priority (1)
| Application Number | Priority Date | Filing Date | Title |
|---|---|---|---|
| JP2004113361A JP2005299417A (ja) | 2004-04-07 | 2004-04-07 | 排気熱発電装置およびそれを備えた自動車 |
Publications (1)
| Publication Number | Publication Date |
|---|---|
| JP2005299417A true JP2005299417A (ja) | 2005-10-27 |
Family
ID=34961506
Family Applications (1)
| Application Number | Title | Priority Date | Filing Date |
|---|---|---|---|
| JP2004113361A Pending JP2005299417A (ja) | 2004-04-07 | 2004-04-07 | 排気熱発電装置およびそれを備えた自動車 |
Country Status (6)
| Country | Link |
|---|---|
| US (1) | US20070193617A1 (ja) |
| EP (1) | EP1740818A1 (ja) |
| JP (1) | JP2005299417A (ja) |
| KR (1) | KR20060133093A (ja) |
| CN (1) | CN1946927A (ja) |
| WO (1) | WO2005098225A1 (ja) |
Cited By (12)
| Publication number | Priority date | Publication date | Assignee | Title |
|---|---|---|---|---|
| JP2008069771A (ja) * | 2006-09-13 | 2008-03-27 | Caterpillar Inc | 熱電システム |
| JP2009299532A (ja) * | 2008-06-11 | 2009-12-24 | Honda Motor Co Ltd | コージェネレーション装置 |
| JP2011093528A (ja) * | 2010-12-16 | 2011-05-12 | Bsst Llc | ハイブリッド電気自動車のためのエネルギー管理システム |
| JP2011521139A (ja) * | 2008-05-15 | 2011-07-21 | バイエリッシェ モートーレン ウエルケ アクチエンゲゼルシャフト | 熱電発電機(teg)用の冷却系統 |
| JP2013027312A (ja) * | 2011-07-25 | 2013-02-04 | Boeing Co:The | 給電線からの熱電式発電 |
| JP2014181575A (ja) * | 2013-03-18 | 2014-09-29 | Toho Gas Co Ltd | コージェネレーション装置 |
| JP2014195359A (ja) * | 2013-03-28 | 2014-10-09 | National Maritime Research Institute | 船舶用熱電発電システム及び船舶 |
| CN105281607A (zh) * | 2015-11-16 | 2016-01-27 | 滨州学院 | 一种热污水发电器 |
| US9293680B2 (en) | 2011-06-06 | 2016-03-22 | Gentherm Incorporated | Cartridge-based thermoelectric systems |
| US9306143B2 (en) | 2012-08-01 | 2016-04-05 | Gentherm Incorporated | High efficiency thermoelectric generation |
| US9574517B2 (en) | 2013-11-12 | 2017-02-21 | Hyundai America Technical Center, Inc | Thermoelectric generator insert for engine waste heat recovery |
| JP2017118819A (ja) * | 2017-03-16 | 2017-06-29 | 国立研究開発法人 海上・港湾・航空技術研究所 | 船舶用熱電発電システム及び船舶 |
Families Citing this family (62)
| Publication number | Priority date | Publication date | Assignee | Title |
|---|---|---|---|---|
| US7942010B2 (en) | 2001-02-09 | 2011-05-17 | Bsst, Llc | Thermoelectric power generating systems utilizing segmented thermoelectric elements |
| US7380586B2 (en) * | 2004-05-10 | 2008-06-03 | Bsst Llc | Climate control system for hybrid vehicles using thermoelectric devices |
| US9006556B2 (en) * | 2005-06-28 | 2015-04-14 | Genthem Incorporated | Thermoelectric power generator for variable thermal power source |
| US7779639B2 (en) | 2006-08-02 | 2010-08-24 | Bsst Llc | HVAC system for hybrid vehicles using thermoelectric devices |
| US20100155018A1 (en) | 2008-12-19 | 2010-06-24 | Lakhi Nandlal Goenka | Hvac system for a hybrid vehicle |
| US7426910B2 (en) | 2006-10-30 | 2008-09-23 | Ford Global Technologies, Llc | Engine system having improved efficiency |
| EP2167887B1 (en) | 2007-05-25 | 2021-01-13 | Gentherm Incorporated | System and method for distributed thermoelectric heating and cooling |
| DE102008006705A1 (de) * | 2008-01-30 | 2009-08-06 | Robert Bosch Gmbh | Energieversorgungseinrichtung |
| DE102008023831A1 (de) * | 2008-05-15 | 2009-11-19 | Bayerische Motoren Werke Aktiengesellschaft | Abgasanlage für eine Brennkraftmaschine |
| WO2009149207A2 (en) | 2008-06-03 | 2009-12-10 | Bsst Llc | Thermoelectric heat pump |
| US8793992B2 (en) * | 2008-07-28 | 2014-08-05 | Spansion Llc | Thermoelectric device for use with Stirling engine |
| DE102008063487A1 (de) * | 2008-12-17 | 2010-06-24 | Emitec Gesellschaft Für Emissionstechnologie Mbh | Vorrichtung zur Erzeugung elektrischer Energie aus einem Abgas |
| US8013458B2 (en) * | 2009-01-16 | 2011-09-06 | Nissan North America, Inc. | Vehicle heat exchanger arrangement |
| DE102009000973A1 (de) * | 2009-02-18 | 2010-08-19 | Zf Friedrichshafen Ag | Verfahren zum Betreiben eines Antriebsstrangs |
| US20110308560A1 (en) * | 2009-02-26 | 2011-12-22 | Ivan Arbuckle | Temperature and flow control of exhaust gas for thermoelectric units |
| US20120060775A1 (en) * | 2009-03-31 | 2012-03-15 | Renault Trucks | Energy recovery system for an internal combustion engine arrangement, comprising thermoelectric devices |
| WO2010135363A2 (en) | 2009-05-18 | 2010-11-25 | Bsst Llc | Temperature control system with thermoelectric device |
| CN101958670B (zh) | 2009-07-15 | 2014-08-13 | 鸿富锦精密工业(深圳)有限公司 | 废热回收系统 |
| CN102549789B (zh) * | 2009-07-24 | 2015-03-18 | Bsst有限责任公司 | 基于热电的发电系统和方法 |
| CN101956594B (zh) * | 2010-08-27 | 2012-06-27 | 奇瑞汽车股份有限公司 | 一种发动机废气能量利用装置及应用该装置的汽车 |
| KR101707816B1 (ko) * | 2010-10-26 | 2017-02-20 | 에스케이이노베이션 주식회사 | 열전발전 자동차 |
| JP6141195B2 (ja) * | 2011-01-20 | 2017-06-07 | サウジ アラビアン オイル カンパニー | 車両内燃機関の排気ガスからのco2の車載での回収及び貯蔵のための廃熱を利用する膜分離方法及びシステム |
| JP5596576B2 (ja) * | 2011-01-21 | 2014-09-24 | トヨタ自動車株式会社 | 熱電装置 |
| JP5745877B2 (ja) * | 2011-02-03 | 2015-07-08 | トヨタ自動車株式会社 | 車両機器搭載構造 |
| CN102650555A (zh) * | 2011-02-25 | 2012-08-29 | 中国科学院理化技术研究所 | 一种基于热电及涡轮发电的供暖管网热量计 |
| FR2973301B1 (fr) * | 2011-03-29 | 2013-05-10 | Renault Sa | Systeme de cogeneration d'energie pour vehicule automobile electrique |
| US9006557B2 (en) | 2011-06-06 | 2015-04-14 | Gentherm Incorporated | Systems and methods for reducing current and increasing voltage in thermoelectric systems |
| CN102281025B (zh) * | 2011-08-08 | 2013-10-16 | 武汉理工大学 | 一种汽车尾气余热热电转换车载电源系统及控制方法 |
| CN102427319B (zh) * | 2011-12-13 | 2014-06-11 | 武汉理工大学 | 一种单模块独立水冷式汽车尾气热电转换装置及方法 |
| RU2499902C2 (ru) * | 2011-12-19 | 2013-11-27 | Федеральное государственное бюджетное образовательное учреждение высшего профессионального образования "Юго-Западный государственный университет" (ЮЗГУ) | Силовая установка транспортного средства |
| EP2639437A1 (en) * | 2012-03-16 | 2013-09-18 | Perkins Engines Company Limited | Control system for an engine assembly |
| CN102815192B (zh) * | 2012-08-09 | 2015-09-02 | 武汉理工大学 | 基于汽车尾气热电转换的弱混合动力系统及控制方法 |
| KR101390688B1 (ko) * | 2012-10-25 | 2014-04-30 | 현대자동차주식회사 | 차량용 열전발전 장치 |
| GB2515446A (en) * | 2013-01-25 | 2014-12-31 | Europ Thermodynamics Ltd | Thermoelectric generators |
| US9065013B2 (en) * | 2013-10-10 | 2015-06-23 | Electro-Motive Diesel, Inc. | System and method for energy recovery |
| US20180090660A1 (en) | 2013-12-06 | 2018-03-29 | Sridhar Kasichainula | Flexible thin-film based thermoelectric device with sputter deposited layer of n-type and p-type thermoelectric legs |
| US10367131B2 (en) | 2013-12-06 | 2019-07-30 | Sridhar Kasichainula | Extended area of sputter deposited n-type and p-type thermoelectric legs in a flexible thin-film based thermoelectric device |
| US10290794B2 (en) | 2016-12-05 | 2019-05-14 | Sridhar Kasichainula | Pin coupling based thermoelectric device |
| US10141492B2 (en) | 2015-05-14 | 2018-11-27 | Nimbus Materials Inc. | Energy harvesting for wearable technology through a thin flexible thermoelectric device |
| US10566515B2 (en) | 2013-12-06 | 2020-02-18 | Sridhar Kasichainula | Extended area of sputter deposited N-type and P-type thermoelectric legs in a flexible thin-film based thermoelectric device |
| US11024789B2 (en) | 2013-12-06 | 2021-06-01 | Sridhar Kasichainula | Flexible encapsulation of a flexible thin-film based thermoelectric device with sputter deposited layer of N-type and P-type thermoelectric legs |
| JP2016003603A (ja) * | 2014-06-16 | 2016-01-12 | トヨタ自動車株式会社 | 車両 |
| CN104124901A (zh) * | 2014-08-04 | 2014-10-29 | 陈庆 | 一种汽车温差发电系统 |
| CN104279078B (zh) * | 2014-09-26 | 2015-12-16 | 东风商用车有限公司 | 一种汽车尾气温差发电系统 |
| CN104279077B (zh) * | 2014-09-26 | 2017-02-15 | 东风商用车有限公司 | 一种两级联动式汽车尾气温差发电系统 |
| US11283000B2 (en) | 2015-05-14 | 2022-03-22 | Nimbus Materials Inc. | Method of producing a flexible thermoelectric device to harvest energy for wearable applications |
| US11276810B2 (en) | 2015-05-14 | 2022-03-15 | Nimbus Materials Inc. | Method of producing a flexible thermoelectric device to harvest energy for wearable applications |
| CN105048871A (zh) * | 2015-05-22 | 2015-11-11 | 武汉理工大学 | 一种利用高温废气的温差发电系统 |
| CN105262373A (zh) * | 2015-10-10 | 2016-01-20 | 汤瑞祥 | 一种太阳能热水器发电装置 |
| CN105703662A (zh) * | 2015-12-24 | 2016-06-22 | 芜湖恒耀汽车零部件有限公司 | 一种汽车尾气温差发电系统 |
| CN106703954A (zh) * | 2016-12-25 | 2017-05-24 | 常州创索新材料科技有限公司 | 一种利用汽车尾气温差发电装置 |
| CN107013364B (zh) * | 2017-04-28 | 2023-03-10 | 西安工程大学 | 一种发动机冷却循环废热发电系统 |
| CN107040168B (zh) * | 2017-05-22 | 2019-03-19 | 武汉理工大学 | 一种利用废气温差发电的热交换装置 |
| CN107458201A (zh) * | 2017-06-22 | 2017-12-12 | 江苏银基烯碳能源科技有限公司 | 一种电动车驱动电机冷却系统 |
| US10428713B2 (en) | 2017-09-07 | 2019-10-01 | Denso International America, Inc. | Systems and methods for exhaust heat recovery and heat storage |
| CN108223086B (zh) * | 2017-12-20 | 2020-06-09 | 江苏大学 | 一种利用汽车尾气温差发电对scr尿素供给管路加热系统 |
| FR3085086B1 (fr) * | 2018-08-14 | 2020-08-21 | Psa Automobiles Sa | Machine thermoelectrique notamment pour des vehicules electriques hybrides a autonomie etendue |
| CN110067623A (zh) * | 2019-03-26 | 2019-07-30 | 深圳市德卡尔科技有限公司 | 驻车加热器总成、汽车驻车加热系统及控制方法 |
| US20220384702A1 (en) * | 2021-05-26 | 2022-12-01 | Austin Geotech Services, Inc. | Efficient integration of thermoelectric devices into heat exchange surfaces for power generation |
| CN114654995B (zh) * | 2022-03-21 | 2025-05-09 | 中国科学技术大学 | 一种耦合冷电联供式余热回收系统的混合动力冷藏卡车构型 |
| CN114776432B (zh) * | 2022-04-14 | 2024-02-06 | 江铃汽车股份有限公司 | 余热回收控制系统 |
| WO2025166090A1 (en) * | 2024-01-31 | 2025-08-07 | Cummins Inc. | Waste heat recovery system for hydrogen internal combustion engines |
Family Cites Families (24)
| Publication number | Priority date | Publication date | Assignee | Title |
|---|---|---|---|---|
| US1118269A (en) * | 1906-01-10 | 1914-11-24 | John L Creveling | Means for utilizing waste energy. |
| US1469264A (en) * | 1918-12-28 | 1923-10-02 | Lubeck Hilding | Regenerative braking system for electrically-driven vehicles |
| US2078362A (en) * | 1929-12-17 | 1937-04-27 | Arendt Morton | Gas electric vehicle |
| FR2512499A1 (fr) * | 1981-09-04 | 1983-03-11 | Carabetian Charles | Dispositif pour la transformation en electricite de la chaleur dissipee dans les gaz d'echappement d'un moteur a combustion interne |
| JPS61254082A (ja) | 1985-04-30 | 1986-11-11 | Suzuki Motor Co Ltd | 排気熱発電装置 |
| JPS63302119A (ja) * | 1987-05-30 | 1988-12-09 | Isuzu Motors Ltd | 排気エネルギ−回収エンジン |
| JPH05111101A (ja) * | 1991-10-17 | 1993-04-30 | Hino Motors Ltd | 車両の制動および補助駆動装置 |
| US5327987A (en) * | 1992-04-02 | 1994-07-12 | Abdelmalek Fawzy T | High efficiency hybrid car with gasoline engine, and electric battery powered motor |
| DE4217668C1 (de) * | 1992-05-28 | 1993-05-06 | Daimler Benz Ag | Verfahren zur Steuerung eines ein Fahrzeug antreibenden Hybridantriebes |
| US5343970A (en) * | 1992-09-21 | 1994-09-06 | Severinsky Alex J | Hybrid electric vehicle |
| JPH10227238A (ja) * | 1997-02-13 | 1998-08-25 | Nissan Motor Co Ltd | 車両の電気エネルギ供給装置 |
| SE512597C2 (sv) * | 1997-06-02 | 2000-04-10 | Volvo Ab | Drivsystem för ett fordon |
| EP1055545B1 (en) * | 1999-05-26 | 2004-01-28 | Toyota Jidosha Kabushiki Kaisha | Hybrid vehicle with fuel cells incorporated therein and method of controlling the same |
| JP2001012240A (ja) | 1999-06-23 | 2001-01-16 | Nissan Motor Co Ltd | 自動車用排熱発電装置 |
| JP3864625B2 (ja) | 1999-07-12 | 2007-01-10 | トヨタ自動車株式会社 | 移動体の駆動装置 |
| JP3584809B2 (ja) * | 1999-10-08 | 2004-11-04 | トヨタ自動車株式会社 | ハイブリッド車両の制御装置 |
| US6724100B1 (en) * | 2000-09-08 | 2004-04-20 | Ford Motor Company | HEV charger/generator unit |
| US6450283B1 (en) * | 2000-11-27 | 2002-09-17 | Michael Blake Taggett | Waste heat conversion system |
| EP1226995A1 (de) * | 2001-01-27 | 2002-07-31 | Ford Global Technologies, Inc., A subsidiary of Ford Motor Company | Thermo-elektrischer Stromerzeuger für ein Fahrzeug |
| US6539725B2 (en) * | 2001-02-09 | 2003-04-01 | Bsst Llc | Efficiency thermoelectrics utilizing thermal isolation |
| US7942010B2 (en) * | 2001-02-09 | 2011-05-17 | Bsst, Llc | Thermoelectric power generating systems utilizing segmented thermoelectric elements |
| JP3539406B2 (ja) * | 2001-06-25 | 2004-07-07 | 日産自動車株式会社 | ハイブリッド車両の制御装置 |
| EP1613903B1 (en) * | 2003-04-17 | 2007-05-02 | Toyota Jidosha Kabushiki Kaisha | Energy recovery system |
| JP4055728B2 (ja) * | 2004-03-19 | 2008-03-05 | トヨタ自動車株式会社 | 排熱回収装置 |
-
2004
- 2004-04-07 JP JP2004113361A patent/JP2005299417A/ja active Pending
-
2005
- 2005-03-07 WO PCT/JP2005/004383 patent/WO2005098225A1/en not_active Ceased
- 2005-03-07 CN CNA2005800121185A patent/CN1946927A/zh active Pending
- 2005-03-07 EP EP05720654A patent/EP1740818A1/en not_active Withdrawn
- 2005-03-07 KR KR1020067023294A patent/KR20060133093A/ko not_active Ceased
- 2005-03-07 US US10/591,858 patent/US20070193617A1/en not_active Abandoned
Cited By (12)
| Publication number | Priority date | Publication date | Assignee | Title |
|---|---|---|---|---|
| JP2008069771A (ja) * | 2006-09-13 | 2008-03-27 | Caterpillar Inc | 熱電システム |
| JP2011521139A (ja) * | 2008-05-15 | 2011-07-21 | バイエリッシェ モートーレン ウエルケ アクチエンゲゼルシャフト | 熱電発電機(teg)用の冷却系統 |
| JP2009299532A (ja) * | 2008-06-11 | 2009-12-24 | Honda Motor Co Ltd | コージェネレーション装置 |
| JP2011093528A (ja) * | 2010-12-16 | 2011-05-12 | Bsst Llc | ハイブリッド電気自動車のためのエネルギー管理システム |
| US9293680B2 (en) | 2011-06-06 | 2016-03-22 | Gentherm Incorporated | Cartridge-based thermoelectric systems |
| JP2013027312A (ja) * | 2011-07-25 | 2013-02-04 | Boeing Co:The | 給電線からの熱電式発電 |
| US9306143B2 (en) | 2012-08-01 | 2016-04-05 | Gentherm Incorporated | High efficiency thermoelectric generation |
| JP2014181575A (ja) * | 2013-03-18 | 2014-09-29 | Toho Gas Co Ltd | コージェネレーション装置 |
| JP2014195359A (ja) * | 2013-03-28 | 2014-10-09 | National Maritime Research Institute | 船舶用熱電発電システム及び船舶 |
| US9574517B2 (en) | 2013-11-12 | 2017-02-21 | Hyundai America Technical Center, Inc | Thermoelectric generator insert for engine waste heat recovery |
| CN105281607A (zh) * | 2015-11-16 | 2016-01-27 | 滨州学院 | 一种热污水发电器 |
| JP2017118819A (ja) * | 2017-03-16 | 2017-06-29 | 国立研究開発法人 海上・港湾・航空技術研究所 | 船舶用熱電発電システム及び船舶 |
Also Published As
| Publication number | Publication date |
|---|---|
| CN1946927A (zh) | 2007-04-11 |
| KR20060133093A (ko) | 2006-12-22 |
| EP1740818A1 (en) | 2007-01-10 |
| WO2005098225A1 (en) | 2005-10-20 |
| US20070193617A1 (en) | 2007-08-23 |
Similar Documents
| Publication | Publication Date | Title |
|---|---|---|
| JP2005299417A (ja) | 排気熱発電装置およびそれを備えた自動車 | |
| US7924562B2 (en) | Power supply unit | |
| US6397963B1 (en) | Method and arrangement in a hybrid vehicle for maintaining a catalyst in an effective state | |
| US6755266B2 (en) | Method and arrangement in a hybrid vehicle for initiating early engine operation during take-off conditions | |
| CN100413208C (zh) | 电动机驱动装置、电动四轮驱动车及混合动力车辆 | |
| US6705418B2 (en) | Arrangement for providing a compact battery with autonomous cooling | |
| KR100981119B1 (ko) | 차량 구동 장치 및 차량 구동 장치의 제어 방법 | |
| US20020065589A1 (en) | Method and arrangement in a hybrid vehicle for maximizing total torque output by minimizing differential torque capacities of the engine and generator | |
| US20020065165A1 (en) | Method and arrangement in a hybrid vehicle for maximizing efficiency by operating the engine at sub-optimum conditions | |
| US9505398B2 (en) | Vehicle control apparatus | |
| US7475541B2 (en) | Rankine cycle system and vehicle therewith | |
| US11142202B2 (en) | Control system for hybrid vehicle | |
| JP3646962B2 (ja) | ハイブリッド車 | |
| JP2010508211A (ja) | 電気エネルギ貯蔵手段の充電のためのハイブリッド車両の制御方法およびハイブリッド車両 | |
| JPWO2013018221A1 (ja) | 車両および車両の制御方法 | |
| JP2003129836A (ja) | 内燃機関と燃料電池を備えた車両 | |
| JP4595829B2 (ja) | 二次電池の制御装置および制御方法 | |
| JP4376449B2 (ja) | ハイブリッド車の制御装置 | |
| Kim et al. | Motor control of input-split hybrid electric vehicles | |
| JP3646964B2 (ja) | ハイブリッド車 | |
| CN103338957A (zh) | 车辆及车辆的控制方法 | |
| KR101967829B1 (ko) | 하이브리드차를 위한 제어 장치 | |
| JP6365067B2 (ja) | 電動4輪駆動車両の制御装置 | |
| JP2006144589A (ja) | ハイブリッド車のエンジン制御装置 | |
| EP1316694A1 (en) | A method and arrangement for maintaining an exhaust gas catalyst in an effective state |
Legal Events
| Date | Code | Title | Description |
|---|---|---|---|
| A621 | Written request for application examination |
Free format text: JAPANESE INTERMEDIATE CODE: A621 Effective date: 20070206 |
|
| A131 | Notification of reasons for refusal |
Free format text: JAPANESE INTERMEDIATE CODE: A131 Effective date: 20070508 |
|
| A02 | Decision of refusal |
Free format text: JAPANESE INTERMEDIATE CODE: A02 Effective date: 20071106 |