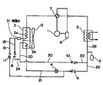
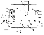
JP2004020070A - ヒートポンプ式冷温水機 - Google Patents

ヒートポンプ式冷温水機 Download PDF

Info

Publication number
JP2004020070A
JP2004020070A JP2002176620A JP2002176620A JP2004020070A JP 2004020070 A JP2004020070 A JP 2004020070A JP 2002176620 A JP2002176620 A JP 2002176620A JP 2002176620 A JP2002176620 A JP 2002176620A JP 2004020070 A JP2004020070 A JP 2004020070A
Authority
JP
Japan
Prior art keywords
refrigerant
heat exchanger
water
during
temperature
Prior art date
Legal status (The legal status is an assumption and is not a legal conclusion. Google has not performed a legal analysis and makes no representation as to the accuracy of the status listed.)
Pending
Application number
JP2002176620A
Other languages
English (en)
Japanese (ja)
Other versions
JP2004020070A5 (enExample
Inventor
Kyuhei Ishihane
石羽根 久平
Shoji Kikuchi
菊地 昭治
Mitsugi Aoyama
青山 貢
Mitsuru Komatsu
小松 満
Yoshikazu Ishiki
石木 良和
Koji Ito
伊藤 浩二
Masakazu Kamikura
上倉 正教
Current Assignee (The listed assignees may be inaccurate. Google has not performed a legal analysis and makes no representation or warranty as to the accuracy of the list.)
Hitachi Ltd
Original Assignee
Hitachi Ltd
Priority date (The priority date is an assumption and is not a legal conclusion. Google has not performed a legal analysis and makes no representation as to the accuracy of the date listed.)
Filing date
Publication date
Application filed by Hitachi Ltd filed Critical Hitachi Ltd
Priority to JP2002176620A priority Critical patent/JP2004020070A/ja
Publication of JP2004020070A publication Critical patent/JP2004020070A/ja
Publication of JP2004020070A5 publication Critical patent/JP2004020070A5/ja
Pending legal-status Critical Current

Links

Images

Landscapes

  • Compression-Type Refrigeration Machines With Reversible Cycles (AREA)
JP2002176620A 2002-06-18 2002-06-18 ヒートポンプ式冷温水機 Pending JP2004020070A (ja)

Priority Applications (1)

Application Number Priority Date Filing Date Title
JP2002176620A JP2004020070A (ja) 2002-06-18 2002-06-18 ヒートポンプ式冷温水機

Applications Claiming Priority (1)

Application Number Priority Date Filing Date Title
JP2002176620A JP2004020070A (ja) 2002-06-18 2002-06-18 ヒートポンプ式冷温水機

Publications (2)

Publication Number Publication Date
JP2004020070A true JP2004020070A (ja) 2004-01-22
JP2004020070A5 JP2004020070A5 (enExample) 2005-08-11

Family

ID=31174871

Family Applications (1)

Application Number Title Priority Date Filing Date
JP2002176620A Pending JP2004020070A (ja) 2002-06-18 2002-06-18 ヒートポンプ式冷温水機

Country Status (1)

Country Link
JP (1) JP2004020070A (enExample)

Cited By (9)

* Cited by examiner, † Cited by third party
Publication number Priority date Publication date Assignee Title
KR100606277B1 (ko) 2004-12-29 2006-08-01 위니아만도 주식회사 히트펌프식 공조기의 냉난방 시스템
JP2006242524A (ja) * 2005-03-07 2006-09-14 Sanyo Electric Co Ltd 空気調和装置
KR100728683B1 (ko) 2005-08-24 2007-06-15 엘지전자 주식회사 냉난방겸용 공기조화기
KR100843799B1 (ko) 2006-11-28 2008-07-04 김성수 냉각 시스템
JP2010151390A (ja) * 2008-12-25 2010-07-08 Orion Mach Co Ltd 温度調整装置
JP2011190982A (ja) * 2010-03-15 2011-09-29 Honda Motor Co Ltd 熱交換器
CN104833172A (zh) * 2015-03-16 2015-08-12 泰兴市东圣食品科技有限公司 一种料液冷却装置
KR101594038B1 (ko) * 2008-06-04 2016-02-15 이호영 히트펌프식 냉온수 공급 시스템
WO2022068950A1 (zh) * 2021-04-16 2022-04-07 青岛海尔空调器有限总公司 房间温度调节装置

Citations (5)

* Cited by examiner, † Cited by third party
Publication number Priority date Publication date Assignee Title
JPS61153454A (ja) * 1984-12-27 1986-07-12 松下電器産業株式会社 太陽熱利用温水装置
JPH0342966U (enExample) * 1989-08-30 1991-04-23
JPH06123499A (ja) * 1992-10-12 1994-05-06 Hitachi Ltd 空気調和機
JP2000320917A (ja) * 1999-05-06 2000-11-24 Hitachi Ltd ヒートポンプ冷温水機
JP2001174075A (ja) * 1999-12-14 2001-06-29 Daikin Ind Ltd 冷凍装置

Patent Citations (5)

* Cited by examiner, † Cited by third party
Publication number Priority date Publication date Assignee Title
JPS61153454A (ja) * 1984-12-27 1986-07-12 松下電器産業株式会社 太陽熱利用温水装置
JPH0342966U (enExample) * 1989-08-30 1991-04-23
JPH06123499A (ja) * 1992-10-12 1994-05-06 Hitachi Ltd 空気調和機
JP2000320917A (ja) * 1999-05-06 2000-11-24 Hitachi Ltd ヒートポンプ冷温水機
JP2001174075A (ja) * 1999-12-14 2001-06-29 Daikin Ind Ltd 冷凍装置

Cited By (9)

* Cited by examiner, † Cited by third party
Publication number Priority date Publication date Assignee Title
KR100606277B1 (ko) 2004-12-29 2006-08-01 위니아만도 주식회사 히트펌프식 공조기의 냉난방 시스템
JP2006242524A (ja) * 2005-03-07 2006-09-14 Sanyo Electric Co Ltd 空気調和装置
KR100728683B1 (ko) 2005-08-24 2007-06-15 엘지전자 주식회사 냉난방겸용 공기조화기
KR100843799B1 (ko) 2006-11-28 2008-07-04 김성수 냉각 시스템
KR101594038B1 (ko) * 2008-06-04 2016-02-15 이호영 히트펌프식 냉온수 공급 시스템
JP2010151390A (ja) * 2008-12-25 2010-07-08 Orion Mach Co Ltd 温度調整装置
JP2011190982A (ja) * 2010-03-15 2011-09-29 Honda Motor Co Ltd 熱交換器
CN104833172A (zh) * 2015-03-16 2015-08-12 泰兴市东圣食品科技有限公司 一种料液冷却装置
WO2022068950A1 (zh) * 2021-04-16 2022-04-07 青岛海尔空调器有限总公司 房间温度调节装置

Similar Documents

Publication Publication Date Title
KR100856991B1 (ko) 냉동 공조장치, 냉동 공조장치의 운전 제어 방법, 냉동공조장치의 냉매량 제어 방법
CN104296245B (zh) 空调机及其控制方法
CN103958986B (zh) 冷冻空调装置
JP5847366B1 (ja) 空気調和装置
JP5264874B2 (ja) 冷凍装置
CN101809383A (zh) 空调供热水复合系统
WO2009150761A1 (ja) 冷凍サイクル装置、並びにその制御方法
US20100192607A1 (en) Air conditioner/heat pump with injection circuit and automatic control thereof
WO2007110908A1 (ja) 冷凍空調装置
JP4550153B2 (ja) ヒートポンプ装置及びヒートポンプ装置の室外機
JP6038382B2 (ja) 空気調和装置
JP4407012B2 (ja) 冷凍装置
JP6017048B2 (ja) 空気調和装置
JP2011196684A (ja) ヒートポンプ装置及びヒートポンプ装置の室外機
JP4767340B2 (ja) ヒートポンプ装置の制御装置
JP6341326B2 (ja) 冷凍装置の熱源ユニット
JP2004020070A (ja) ヒートポンプ式冷温水機
JP2008134031A (ja) 非共沸混合冷媒を用いた冷凍装置
JP2009243881A (ja) ヒートポンプ装置及びヒートポンプ装置の室外機
JP5770157B2 (ja) 冷凍装置
JP2013053849A (ja) ヒートポンプ装置及びヒートポンプ装置の室外機
JP2015087020A (ja) 冷凍サイクル装置
JP6017049B2 (ja) 空気調和装置
JP2004286266A (ja) 冷凍装置及びヒートポンプ式冷温水機
JP2009293887A (ja) 冷凍装置

Legal Events

Date Code Title Description
A521 Written amendment

Free format text: JAPANESE INTERMEDIATE CODE: A523

Effective date: 20050114

A621 Written request for application examination

Free format text: JAPANESE INTERMEDIATE CODE: A621

Effective date: 20050114

A131 Notification of reasons for refusal

Free format text: JAPANESE INTERMEDIATE CODE: A131

Effective date: 20070807

A521 Written amendment

Free format text: JAPANESE INTERMEDIATE CODE: A523

Effective date: 20071009

A02 Decision of refusal

Free format text: JAPANESE INTERMEDIATE CODE: A02

Effective date: 20080205