EP0056099A2 - Überwachungseinrichtung für Fernwirkeinrichtungen - Google Patents

Überwachungseinrichtung für Fernwirkeinrichtungen Download PDF

Info

Publication number
EP0056099A2
EP0056099A2 EP81109263A EP81109263A EP0056099A2 EP 0056099 A2 EP0056099 A2 EP 0056099A2 EP 81109263 A EP81109263 A EP 81109263A EP 81109263 A EP81109263 A EP 81109263A EP 0056099 A2 EP0056099 A2 EP 0056099A2
Authority
EP
European Patent Office
Prior art keywords
central station
monitoring device
criterion
clock
monitoring
Prior art date
Legal status (The legal status is an assumption and is not a legal conclusion. Google has not performed a legal analysis and makes no representation as to the accuracy of the status listed.)
Granted
Application number
EP81109263A
Other languages
English (en)
French (fr)
Other versions
EP0056099B1 (de
EP0056099A3 (en
Inventor
Otto Ing. Grad. Lang
Current Assignee (The listed assignees may be inaccurate. Google has not performed a legal analysis and makes no representation or warranty as to the accuracy of the list.)
Siemens AG
Siemens Corp
Original Assignee
Siemens AG
Siemens Corp
Priority date (The priority date is an assumption and is not a legal conclusion. Google has not performed a legal analysis and makes no representation as to the accuracy of the date listed.)
Filing date
Publication date
Family has litigation
First worldwide family litigation filed litigation Critical https://patents.darts-ip.com/?family=6122468&utm_source=google_patent&utm_medium=platform_link&utm_campaign=public_patent_search&patent=EP0056099(A2) "Global patent litigation dataset” by Darts-ip is licensed under a Creative Commons Attribution 4.0 International License.
Application filed by Siemens AG, Siemens Corp filed Critical Siemens AG
Priority to AT81109263T priority Critical patent/ATE17895T1/de
Publication of EP0056099A2 publication Critical patent/EP0056099A2/de
Publication of EP0056099A3 publication Critical patent/EP0056099A3/de
Application granted granted Critical
Publication of EP0056099B1 publication Critical patent/EP0056099B1/de
Expired legal-status Critical Current

Links

Images

Classifications

    • GPHYSICS
    • G08SIGNALLING
    • G08CTRANSMISSION SYSTEMS FOR MEASURED VALUES, CONTROL OR SIMILAR SIGNALS
    • G08C25/00Arrangements for preventing or correcting errors; Monitoring arrangements

Definitions

  • the invention relates to a monitoring device for telecontrol devices with at least one central station and with substations, the stations using a common transmission path by means of pulse telegrams that follow one another in time.
  • exchange and the impulse telegrams contain an address part, an information part and a differentiation criterion which, depending on whether the impulse telegram in question originates from a central station or substation, is a central station criterion or substation criterion, and the query telegram and the associated response telegram have the same address.
  • the pulse telegrams can be used in addition to the address part, information part and differentiation criterion e.g. have a synchronous character, a fuse attachment and / or the like.
  • a telecontrol device as is required for such a monitoring device, is already known (Siemens-Zeitschrift, 48th year (1974), Supplement to news transmission technology, pages 292 to 294).
  • the contents from the corresponding counters or memories of the telecontrol center can be displayed. If the head office is disturbed, the meaningfulness of these displays is very low or the displays themselves are even disturbed. Such a display is therefore not suitable for monitoring the telecontrol center itself.
  • the object of the invention is to design a monitoring device of the type specified above in such a way that the function of at least one central station is monitored with particularly great reliability.
  • One finding within the scope of the invention is that this is expediently carried out in connection with an observation of the telecontrol telegrams transmitted on the transmission link.
  • the monitoring device is designed to solve this problem in such a way that the monitoring device which can be connected to the transmission link contains an evaluation device for evaluating the pulse telegrams transmitted on the transmission link with regard to the address and the differentiation criterion and display means for displaying the address and the differentiation criterion and that of distinguishing criteria determined by the evaluation device can be monitored by means of a monitoring arrangement in such a way that interruptions in the occurrence of central station criteria which exceed a predetermined time period trigger an alarm signal.
  • the monitoring device can be connected to the transmission link via its own modem or a modem of the central station or a substation.
  • a certain bit of the telecontrol telegram can serve as the distinguishing criterion, the logical "1" being the central station criterion and the logical "0" being the substation criterion.
  • the monitoring device is preferably located at the location of the telecontrol center or - if there are several telecontrol centers - at least at the location of one of the telecontrol centers. However, it can also be arranged as a test device at another point on the transmission link.
  • the measures mentioned have the advantage that the telecontrol device can be monitored particularly reliably to determine whether there are central telegrams at regular intervals on the transmission link formed, in particular, by a line common to all stations. If this is not the case, a failure alarm is issued.
  • the monitoring device is particularly advantageous for telecontrol devices with several central stations, in which an initially active central station is replaced in the event of a fault by a further central station, which changes from the passive to the active state as soon as it no longer receives central telegrams after a certain waiting time. If a monitoring device located at one of such central stations detects that no more central telegrams are being transmitted, it is namely certain that the central station in question itself has failed.
  • the monitoring device can be further perfected by the fact that the monitoring device is spatially adjacent to a central station and that, in addition to the central station criteria, test pulse sequences formed in the central station can also be monitored by means of the monitoring arrangement in such a way that interruptions in the occurrence exceeding a predetermined time period trigger an alarm signal from test pulses.
  • the monitoring devices of a central station are arranged spatially adjacent and a criterion obtained from the alarm signal is fed to the start input of a device for sequence control contained in the central station as a start signal.
  • An automatic start that tries to restart a microcomputer system of the central can be switched on as soon as the central station no longer sends telecontrol telegrams or is recognized as faulty.
  • such starting attempts consist in resetting a device for sequence control to a zero position, from which it automatically starts again.
  • the differentiation criterion can be displayed by means of a separate light-emitting diode, which is arranged adjacent to the device for address display.
  • the monitoring device is expediently designed such that the display means for displaying the telegram address and the differentiation criterion contain a numerical display element with additional characters, in particular a decimal point, and that a control signal derived from the differentiation criterion is fed to the input of the numerical display element which is assigned to the decimal point.
  • Central telegrams and station telegrams can be clearly distinguished from one another in the optical display using particularly simple means, although the query telegram from the telecontrol center and the subsequent response telegram from a substation each have the same telegram address.
  • the additional optical character used to distinguish query and response telegram addresses advantageously does not require any special effort. E.g. additional characters such as +, - ,: or the like can be used.
  • the check as to whether central telegrams are on the line at regular intervals is expediently carried out in that the monitoring arrangement for evaluating the distinguishing criterion contains a counter, the clock input of which is connected to a clock generator of the monitoring device, the reset input of which can be acted upon with control signals derived from the central station criteria and whose advancement can be blocked when a predetermined counter reading is reached.
  • the monitoring of test pulse sequences formed in the central station is expediently achieved in that the monitoring arrangement contains at least one counter, the clock input of which is connected to a clock generator and the reset input of which is connected to the output of a test device contained in the central station, which, at undisturbed operation, provides test pulses at regular intervals delivers.
  • the monitoring device is designed such that the monitoring arrangement contains a counter, the clock input of which is connected to a clock generator and the reset input of which can be acted upon by the clock pulses of a clock generator contained in the central station.
  • the further counter advantageously makes it possible to reliably monitor the correspondence between the clock of the remote control center and the clock used in the monitoring.
  • the additional character of the numerical display element can be controlled by the control signal in such a way that it is activated when the substation criterion is present, the result of the sequence of telecontrol telegrams running over the transmission link is particularly easy to recognize.
  • the clock frequency can be set to the bit repetition frequencies that can be selected in the telecontrol device with regard to its clock frequency.
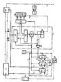
  • the figure shows a monitoring device which is connected to a central station.
  • the central station 1 is connected to the transmission line 3 via the modem 10.
  • the transmission line 3 connects the central station 1 to the substations and possibly to further central stations, of which only the substation 2 is shown with its modem 20.
  • the telecontrol telegrams transmitted from the central station 1 to the modem 10 or from the modem 10 to the central station 1 are fed to the monitoring device 5 via the decoupling diodes 61, 62.
  • the monitoring device 5 evaluates the data stream.
  • the arrangement 51 contained therein which essentially consists of a shift register which can be controlled by the clock generator 6, receives the pulse telegrams and, after a serial-parallel conversion, forwards them on its output bus byte by byte to the device 52 for synchronous character evaluation. If the device 52 recognizes a synchronous character, it releases the control device 53.
  • the control device 53 which is connected to the clock generator 6, starts counting the clock pulses from the time of the release and, when a predetermined number of clock pulses is reached, outputs a strobe pulse as a logic “1” to the control circuit 42.
  • the drive circuit 42 the is connected to the arrangement 51 via a seven bit wide address bus, is caused by the strobe to adopt the binary coded address.
  • the control circuit 42 is used to control the device 41 for numerical display. It contains an address memory and one or more encoders, with the aid of which the control signals required for controlling the device 41 for numerical display are obtained from the binary-coded address information. In an intermediate stage, the address is preferably first converted into the BCD code and then subsequently into the control signals customary for controlling 7-segment display elements.
  • the device 41 for numerical display contains a display element which serves to display a decimal point. This display element is controlled separately via the D flip-flop 54.
  • This D flip-flop 54 is connected to the output of the control device 53 with its clock input and to a connection of the output of the arrangement 51 with its D input.
  • the telecontrol telegrams on which the exemplary embodiment is based are composed of several bytes each with 8 bits.
  • the telecontrol telegram begins with a synchronous byte.
  • Another byte serves as an address byte and consists of a so-called Z-bit, which serves as a differentiation criterion, and seven address bits.
  • the D flip-flop 54 is caused by the strobe pulse of the control device 53 to take over the Z bit and appears at the output of the D flip-flop as a control signal for the additional character of the device 41 a stored central station criterion Z 'as a logical "1".
  • the monitoring device 5, the clock generator 6 and the drive circuit 42 may be of a small microcomputer system are constructed in particular with the aid.
  • the monitoring arrangement 7 contains the counters 71, 72 and 73, which are each connected to the clock generator 6 with a clock input. The advancement by the clock is blocked when the counter end position is reached in that the output of the counter is connected to an enable input E.
  • the outputs of the counters 71, 72 and 73 are also routed to the inputs of the triple-OR element 74, the output of which is routed both to the display device 75 and via the automatic start device 9 to the reset input R of the central station 1.
  • the alarm signals of the counters 71, 72, 73 can be displayed individually or only in part, or can be fed to the automatic start.
  • the counters 71, 72 and 73 designed as binary counters are reset in different ways.
  • the counter 71 is connected with its reset input R to the output of the AND gate 55, which has one input together with the D input of the D flip-flop 54 at a connection of the output of the arrangement 51 and with the other input on Output of the control device 53 is.
  • the AND gate 55 queries the Z bit supplied by the arrangement 51 with the aid of the strobe signal emitted by the device 53.
  • the counter 71 is therefore reset with each central station telegram. If central station telegrams are missing during a predetermined period of time, the counter 71 reaches its end position and emits an alarm signal to the OR element 74.
  • the reset inputs of counters 72 and 73 are dynamic inputs that only respond to positive clock edges.
  • the reset input R of the counter 72 is connected to a clock output of the central station 1, which is also connected to a clock input of the modem 10.
  • the counter 72 therefore monitors the clock pulse sequence of the central station 1.
  • the reset input of the counter 73 is connected to a test pulse output S of the central station 1.
  • the device for sequence control of the central station 1 sends monitoring pulses to the test pulse output at regular intervals, even when another central station sends query telegrams to the transmission link and the central station under consideration must therefore remain passive.
  • control signal Z ' it controls an optical display for identifying the substation telegrams, which is formed by the decimal point of the device 41 for the numerical display. If the Z bit is missing during a certain period of time, the LED 74 of the display device 75 is activated via the OR gate 74 to emit a central alarm. In addition, this alarm causes the automatic start 9 to restart a microprocessor which is used to control the sequence of the control center 1.
  • This automatic start 9 is formed by a clock pulse generator, which emits start pulses at regular time intervals when it is released by an alarm signal via its enable input E.
  • the device 41 for digit display makes the addresses of the telegrams running via the telecontrol network and thus the cycle sequence and the telegram exchange visible.
  • the telegram addresses of the telecontrol telegrams are displayed on the device 41 for numerical display.
  • the decimal point is used to display substation telegrams. The display remains until a new telegram arrives.
  • the monitoring device has its own clock supply which is independent of the sequence control of the central station 1 and therefore also recognizes malfunctions of the sequence control which are caused by a faulty clock.
  • the own clock supply also makes it possible to use the monitoring device as a service and / or test module in the entire telecontrol network to control the exchange of telegrams.
  • the clock generator 6, the device 5 for telegram evaluation and the device 41 with the control circuit 42 are used.

Landscapes

  • Physics & Mathematics (AREA)
  • General Physics & Mathematics (AREA)
  • Selective Calling Equipment (AREA)
  • Remote Monitoring And Control Of Power-Distribution Networks (AREA)
  • Ultra Sonic Daignosis Equipment (AREA)

Abstract

Die Erfindung bezieht sich auf eine Überwachungseinrichtung für Fernwirkeinrichtungen, bei der die Impulstelegramme ein Unterscheidungskriterium enthalten, das ein Zentralstations- oder ein Unterstationskriterium ist und bei der Abfrage- und Antworttelegramm jeweils die gleiche Adresse haben. Bei einer derartigen Überwachungseinrichtung soll die Funktion wenigstens einer Zentralstation mit besonders großer Zuverlässigkeit überwacht werden. Die Erfindung sieht hierzu eine Auswertung und Anzeige der Adresse und des Unterscheidungskriteriums sowie eine Alarmierung beim Fehlen von Zentralstationskriterien vor. Die Überwachungseinrichtung läßt sich insbesondere in Verbindung mit mikrocomputergesteuerten Fernwirkzentralen verwenden.

Description

  • Die Erfindung bezieht sich auf eine Uberwachungseinrichtung für Fernwirkeinrichtungen mit wenigstens einer Zentralstation und mit Unterstationen, wobei die Stationen über eine gemeinsame Übertragungsstrecke mittels zeitlich aufeinanderfolgender Impulstelegramme Informationen . austauschen und die Impulstelegramme einen Adressenteil, einen Informationsteil und ein Unterscheidungskriterium enthalten, das je nachdem, ob das betreffende Impulstelegramm von einer Zentralstation oder Unterstation stammt, ein Zentralstationskriterium oder Unterstationskriterium ist und wobei jeweils das Abfragetelegramm und das zugehörige Antworttelegramm die gleiche Adresse haben. Dabei können die Impulstelegramme zusätzlich zum Adressenteil, Informationsteil und Unterscheidungskriterium z.B. ein Synchronzeichen, einen Sicherungsanhang und/oder dgl. aufweisen.
  • Eine Fernwirkeinrichtung, wie sie bei einer derartigen Überwachungseinrichtung vorausgesetzt wird, ist bereits bekannt (Siemens-Zeitschrift, 48. Jahrgang (1974), Beiheft Nachrichten-Übertragungstechnik, Seite 292 bis 294).
  • Man kann für die Anzeige der Adressen von ausgesendeten oder empfangenen Fernwirktelegrammen die Inhalte aus den entsprechenden Zählern bzw. Speichern der Fernwirkzentrale anzeigen. Ist die Zentrale gestört, so ist der Aussagewert dieser Anzeigen jedoch sehr gering oder die Anzeigen sind sogar selbst gestört. Für eine eigene Überwachung der Fernwirkzentrale ist eine derartige Anzeige somit nicht ohne weiteres geeignet.
  • Aufgabe der Erfindung ist es, eine Überwachungseinrichtung der vorstehend näher bezeichneten Art derart auszubilden, daß die Funktion wenigstens einer Zentralstation mit besonders großer Zuverlässigkeit überwacht wird. Eine Erkenntnis im Rahmen der Erfindung besteht darin, daß dies zweckmäßigerweise in Verbindung mit einer Beobachtung der auf der Übertragungsstrecke übertragenen Fernwirktelegramme geschieht.
  • Gemäß der Erfindung wird die Überwachungseinrichtung zur Lösung dieser Aufgabe derart ausgebildet, daß die an die Übertragungsstrecke anschließbare Überwachungseinrichtung eine Auswerteeinrichtung zur Auswertung der auf der Übertragungsstrecke übertragenen Impulstelegramme hinsichtlich der Adresse und des Unterscheidungskriteriums und Anzeigemittel zur Anzeige der Adresse und des Unterscheidungskriteriums enthält und daß die von der Auswerteeinrichtung ermittelten Unterscheidungskriterien mittels einer Überwachungsanordnung derart überwachbar sind, daß eine vorgegebene Zeitspanne überschreitende Unterbrechungen im Auftreten von Zentralstationskriterien ein Alarmsignal auslösen. Die Überwachungseinrichtung kann dabei über ein eigenes Modem oder ein Modem der Zentralstation oder einer Unterstation an die Übertragungstrecke angeschlossen werden. Als Unterscheidungskriterium kann insbesondere ein bestimmtes Bit des Fernwirktelegrammes dienen, wobei die logische "1" das Zentralstationskriterium und die logische "0" das Unterstationskriterium ist. Vorzugsweise befindet sich die Überwachungseinrichtung am Ort der Fernwirkzentrale oder - falls mehrere Fernwirkzentralen vorhanden sind - wenigstens am Orte einer der Fernwirkzentralen. Sie kann jedoch auch als Prüfeinrichtung an einer anderen Stelle der Übertragungsstrecke angeordnet sein.
  • Durch die genannten Maßnahmen ergibt sich der Vorteil, daß-sich die Fernwirkeinrichtung besonders zuverlässig daraufhin überwachen läßt, ob auf der, insbesondere durch eine allen Stationen gemeinsamen Leitung gebildeten Übertragungsstrecke in regelmäßigen Abständen Zentraltelegramme sind. Ist dies nicht der Fall, wird ein Ausfallalarm abgegeben.
  • Von besonderem Vorteil ist die Überwachungseinrichtung bei Fernwirkeinrichtungen mit mehreren Zentralstationen, bei denen eine zunächst aktive Zentralstation im Störungsfall durch eine weitere Zentralstation abgelöst wird, die vom passiven in den aktiven Zustand übergeht, sobald sie nach einer bestimmten Wartezeit keine Zentralentelegramme mehr empfängt. Stellt eine Überwachungseinrichtung, die sich bei einer von solchen Zentralstationen befindet, fest, daß keine Zentralentelegramme mehr übertragen werden, so ist nämlich sicher, daß die betreffende Zentralstation selbst ausgefallen ist.
  • In Weiterbildung der Erfindung läßt sich die Überwachungseinrichtung dadurch noch weiter vervollkommnen, daß die Überwachungseinrichtung einer Zentralstation räumlich benachbart'angeordnet ist und daß mittels der Überwachungsanordnung zusätzlich zu den Zentralstationskriterien auch in der Zentralstation gebildete Prüfimpulsfolgen derart überwachbar sind, daß eine vorgegebene Zeitspanne überschreitende Unterbrechungen im Auftreten von Prüfimpulsen ein Alarmsignal auslösen. Diese Maßnahmen ermöglichen es in vorteilhafter Weise, in Fernwirkeinrichtungen mit mehreren Zentralstationen Funktionsstörungen einer Zentralstation auch dann festzustellen, wenn eine andere Zentralstation die Abfragetelegramme aussendet.
  • In weiterer Ausgestaltung der Erfindung werden die Überwachungseinrichtungen einer Zentralstation räumlich benachbart angeordnet und ein aus dem Alarmsignal gewonnenes Kriterium dem Starteingang einer in der Zentralstation enthaltenen Einrichtung zur Ablaufsteuerung als Startsignal zugeführt. Dabei kann eine Startautomatik, die ein Mikrocomputersystem der Zentrale neu zu starten versucht, eingeschaltet werden, sobald die Zentralstation keine Fernwirktelegramme mehr aussendet oder als gestört erkannt wird. Insbesondere bestehen solche Startversuche im Rücksetzen einer Einrichtung zur Ablaufsteuenng auf eine Nullstellung, von der sie selbsttätig neu startet.
  • Das Unterscheidungskriterium kann mittels einer eigenen Leuchtdiode angezeigt werden, die der Vorrichtung zur Adressenanzeige benachbart angeordnet ist.
  • Zweckmäßigerweise wird die Überwachungseinrichtung derart ausgebildet, daß die Anzeigemittel zur Anzeige der Telegrammadresse und des Unterscheidungskriteriums ein Ziffernanzeigeelement mit Zusatzzeichen, insbesondere Dezimalpunkt enthalten und daß ein aus dem Unterscheidungskriterium abgeleitetes Steuersignal dem Eingang des Ziffernanzeigeelementes zugeführt ist, der dem Dezimalpunkt zugeordnet ist. Dabei lassen sich Zentralentelegramme und Stationstelegramme bei der optischen Anzeige mit besonders einfachen Mitteln besonders übersichtlich voneinander unterscheiden, obwohl das Abfragetelegramm der Fernwirkzentrale und das folgende Antworttelegramm einer Unterstation jeweils die gleiche Telegrammadresse haben. Das zur Unterscheidung von Abfrage- und Antworttelegramm-Adressen dienende zusätzliche optische Zeichen erfordert in vorteilhafter Weise keinen besonderen Aufwand. Z.B. können Zusatzzeichen wie +,-,: oder dgl. Verwendung finden.
  • Die Prüfung, ob in regelmäßigen Abständen Zentralentelegra mme auf der Leitung sind, wird zweckmäßigerweise dadurch vorgenommen, daß die Überwachungsanordnung zur Auswertung des Unterscheidungskriteriums.einen Zähler enthält, dessen Takteingang an einen Taktgeber der Überwachungseinrichtung angeschlossen, dessen Rücksetzeingang mit aus den Zentralstationskriterien abgeleiteten Steuersignalen beaufschlagbar und dessen Weiterschaltung bei Erreichen eines vorgegebenen Zählerstandes blockierbar ist.
  • Die Überwachung von in der Zentralstation gebildeten Prüfimpulsfolgen wird zweckmäßigerweise dadurch erreicht, daß die Überwachungsanordnung wenigstens einen Zähler enthält, dessen Takteingang an einen Taktgeber angeschlossen und dessen Rücksetzeingang mit dem Ausgang einer in der Zentralstation enthaltenen Prüfeinrichtung verbunden ist, die bei ungestörtem Betrieb in regelmäßigen Abständen Früfimpulse abgibt.
  • In weiterer Ausgestaltung der.Erfindung wird die Überwachungseinrihtung derart ausgebildet, daß die Überwachungsanordnung einen Zähler enthält, dessen Takteingang mit einem Taktgeber verbunden und dessen Rücksetzeingang mit den Taktimpulsen eines in der Zentralstation enthaltenen Taktgebers beaufschlagbar ist. Dabei ermöglicht es der weitere Zähler in vorteilhafter Weise, die Übereinstimmung des Taktes der Fernwirkzentrale mit dem bei der Überwachung verwendeten Takt seinerseits sicher zu überwachen.
  • Ist das Zusatzzeichen des Ziffernanzeigeelementes durch das Steuersignal derart steuerbar, daß es bei vorhandenem Unterstationskriterium aktiviert ist, so ergibt sich eine besonders leicht erkennbare Anzeige der Folge der über die Übertragungsstrecke laufenden Fernwirktelegramme.
  • Insbesondere ist der Taktgeber hinsichtlich seiner Taktfrequenz auf die bei der Fernwirkeinrichtung wählbaren Bitfolgefrequenzen einstellbar.
  • Die Erfindung wird anhand des in der Figur dargestellten Ausführungsbeispieles näher erläutert.
  • Die Fig. zeigt eine Überwachungseinrichtung, die an eine Zentralstation angeschlossen ist.
  • Bei der in der Fig. gezeigten Überwachungseinrichtung ist die Zentralstation 1 über das Modem 10 an die Übertragungsleitung 3 angeschlossen. Die Übertragungsleitung 3 verbindet die Zentralstation 1 mit den Unterstationen und ggf. mit weiteren Zentralstationen,von denen lediglich die Unterstation 2 mit ihrem Modem 20 dargestellt ist.
  • Die von der Zentralstation 1 zum Modem 10 bzw. vom Modem 10 zur Zentralstation 1 übermittelten Fernwirktelegramme werden über die Entkopplungsdioden 61,62 der Überwachungseinrichtung 5 zugeführt. Die Überwachungseinrichtung 5 wertet den Datenstrom aus. Die darin enthaltene Anordnung 51, die im wesentlichen aus einem durch den Taktgenerator 6 steuerbaren Schieberegister besteht, empfängt die Impulstelegramme und gibt sie nach einer Seriell-Parallel-Umsetzung an ihrem Ausgangsbus-byteweise an die Einrichtung 52 zur Synchronzeichenauswertung weiter. Erkennt die Einrichtung 52 ein Synchronzeichen, so gibt sie die Steuervorrichtung 53 frei. Die Steuervorrichtung 53, die an den Taktgenerator 6 angeschlossen ist, beginnt vom Zeitpunkt der Freigabe ab mit dem Zählen der Taktimpulse und gibt bei Erreichen einer vorgegebenen Zahl von Taktimpulsen einen Strobe-Impuls als logische "1" an die Ansteuerschaltung 42 ab. Die Ansteuerschaltung 42, die über einen sieben Bit breiten Adressenbus mit der Anordnung 51 verbunden ist, wird durch den Strobe-Impuls zur Übernahme der binär codierten Adresse veranlaßt.
  • Die Ansteuerschaltung 42 dient zur Steuerung der Vorrichtung 41 zur Ziffernanzeige. Sie enthält einen Adressenspeicher und einen oder mehrere Codierer, mit deren Hilfe die zur Ansteuerung der Vorrichtung 41 zur Ziffernanzeige erforderlichen Steuersignale aus der binär codierten Adresseninformation gewonnen werden. Vorzugsweise wird die Adresse in einer Zwischenstufe zunächst in den BCD-Code und daran anschließend in die zur Ansteuerung von 7-Segment-Anzeigeelementen üblichen Steuersignale überführt.
  • Die Vorrichtung 41 zur Ziffernanzeige enthält ein Anzeigeelement, das zur Anzeige eines Dezimalpunktes dient. Dieses Anzeigeelement wird über das D-Flip-Flop 54 gesondert angesteuert. Dieses D-Flip-Flop 54 liegt mit seinem Takteingang am Ausgang der Steuervorrichtung 53 und mit seinem D-Eingang an einem Anschluß des Ausganges der Anordnung 51.
  • Die dem Ausführungsbeispiel zugrundeliegenden Fernwirktelegramme sind aus mehreren Bytes mit je 8 Bit zusammengesetzt. Das Fernwirktelegramm beginnt mit einem Synchronbyte. Ein weiteres Byte dient als Adressbyte und besteht aus einem als Unterscheidungskriterium dienenden sogenannten Z-Bit und sieben Adressenbits.
  • Liegt das Adressenbyte am Ausgang der Anordnung 51..an, so wird das D-Flip-Flop 54 durch den Strobe-Impuls der Steuervorrichtung 53 veranlaßt, das Z-Bit zu übernehmen und am Ausgang des D-Flip-Flops erscheint als Steuersignal für das Zusatzzeichen der Vorrichtung 41 ein gespeichertes Zentralstationskriterium Z' als logische "1".
  • ' Die Überwachungseinrichtung 5, der Taktgenerator 6 und die Ansteuerschaltung 42 können insbesondere mit Hilfe eines kleinen Mikrocomputersystems aufgebaut werden.
  • Die Überwachungsanordnung 7 enthält die Zähler 71, 72 und 73, die jeweils mit einem Takteingang an den Taktgenerator 6 angeschlossen sind. Die Fortschaltung durch den Takt wird bei Erreichen der Zählerendstellung dadurch blockiert, daß der Ausgang des Zählers mit einem Enable-Eingang E verbunden ist. Die Ausgänge der Zähler 71,72 und 73 sind ferner an die Eingänge des Dreifach-Oder-Gliedes 74 geführt, dessen Ausgang sowohl an die Anzeigevorrichtung 75 als auch über die Startautomatik 9 an den Rücksetzeingang R der Zentralstation 1 geführt ist. In Abwandlung des gezeigten Ausführungsbeispieles können die Alarmsignale der Zähler 71,72,73 andererseits einzeln oder nur zum Teil zusammengefaßt angezeigt bzw. der Startautomatik zugeführt werden.
  • Die als Binärzähler ausgebildeten Zähler 71,72 und 73 werden auf unterschiedliche Art zurückgesetzt.
  • Der Zähler 71 ist mit seinem Rücksetzeingang R an den Ausgang des Und-Gliedes 55 angeschlossen, das mit dem einen Eingang zusammen mit dem D-Eingang des D-Flip-Flops 54 an einem Anschluß des Ausganges der Anordnung 51 und mit dem anderen Eingang am Ausgang der Steuervorrichtung 53 liegt. Das Und-Glied 55 fragt mit Hilfe des von der Vorrichtung 53 abgegebenen Strobe-Signals das von der Anordnung 51 gelieferte Z-Bit ab. Der Zähler 71 wird daher bei jedem Zentralstationstelegramm zurückgesetzt. Fehlen Zentralstationstelegramme während einer vorgegebenen Zeitspanne, so erreicht der Zähler 71 seine Endstellung-und gibt-ein Alarmsignal an das Oder-Glied 74 ab.
  • Die Rücksetzeingänge der Zähler 72 und 73 sind dynamische Eingänge, die nur auf positive Taktflanken ansprechen.
  • Der Rücksetzeingang R des Zählers 72 ist an einen Taktausgang der Zentralstation 1 angeschlossen, der auch an einen Takteingang des Modems 10 geführt ist. Der Zähler 72 überwacht daher die Taktimpulsfolge der Zentralstation 1.
  • Der Rücksetzeingang des Zählers 73 ist an einen Prüfimpulsausgang S der Zentralstation 1 angeschlossen. Die Einrichtung zur Ablaufsteuerung der Zentralstation 1 gibt an den Prüfimpulsausgang in regelmäßigen Abständen Überwachungsimpulse ab und zwar auch dann, wenn eine andere Zentralstation Abfragetelegramme an die Übertragungsstrecke abgibt und die betrachtete Zentralstation daher passiv bleiben muß.
  • Aus den Adressenbytes der Fernwirktelegramme wird als Unterscheidungskriterium das sogenannte Z-Bit ausgewertet und zur Steuerung von drei verschiedenen Funktionen verwendet: Als Steuersignal Z' steuert es eine optische Anzeige zur Kennzeichnung der Unterstationstelegramme, die durch den Dezimalpunkt der Vorrichtung 41 zur Ziffernanzeige gebildet ist. Fehlt das Z-Bit während eines bestimmten Zeitraumes, so wird über das Oder-Glied 74 die Leuchtdiode_der Anzeigevorrichtung 75 zur Abgabe eines Zentralen-Alarms aktiviert. Außerdem veranlaßt dieser Alarm über die Startautomatik 9 den Neustart eines Mikroprozessors, der zur Ablaufsteuerung der Zentrale 1 dient. Diese Startautomatik 9 wird durch einen Taktimpulsgeber gebildet, der in regelmäßigen Zeitabständen Startimpulse abgibt, wenn er durch ein Alarmsignal über seinen Enable-Eingang E freigegeben wird.
  • Die Vorrichtung 41 zur Ziffernanzeige macht die Adressen der über das Fernwirknetz laufenden Telegramme und damit den Zyklusablauf und den Telegrammaustausch sichtbar. An der Vorrichtung 41 zur Ziffernanzeige werden die Telegrammadressen der Fernwirktelegramme angezeigt. Der Dezimalpunkt dient der Anzeige von Unterstationstelegrammen. Die Anzeige bleibt solange stehen, bis ein neues Telegramm eintrifft.
  • Die Überwachungseinrichtung besitzt eine eigene, von der Ablaufsteuerung der Zentralstation 1 unabhängige Taktversorgung und erkennt daher auch Fehlfunktionen der Ablaufsteuerung, welche durch einen gestörten Takt verursacht werden.
  • Die eigene Taktversorgung ermöglicht es ferner, die Überwachungseinrichtung als Service- und/oder Prüf-Baugruppe im gesamten Fernwirknetz zur Kontrolle des Telegrammaustausches zu verwenden. In diesem Fall werden nur der Taktgenerator 6, die Einrichtung 5 zur Telegrammauswertung und die Vorrichtung 41 mit der Ansteuerschaltung 42 benützt.

Claims (9)

1. Überwachungseinrichtung für Fernwirkeinrichtungen mit wenigstens einer Zentralstation und mit Unterstationen, wobei die Stationen über eine gemeinsame Übertragungsstrecke mittels zeitlich aufeinanderfolgender Impulstelegramme Informationen austauschen und die Impulstelegramme einen Adressenteil, einen Informationsteil und ein Unterscheidungskriterium enthalten, das je nachdem, ob das betreffende Impulstelegramm von einer Zentralstation oder Unterstation stammt, ein Zentralstationskriterium oder Unterstationskriterium ist und wobei jeweils das Abfragetelegramm und das dazugehörige Anworttelegramm die gleiche Adresse haben, dadurch gekennzeichnet, daß die an die Ubertragungsstrecke (3) anschließbare Überwachungseinrichtung eine Auswerteeinrichtung (5) zur Auswertung der auf der Übertragungsstrecke (3) übertragenen Impulstelegramme hinsichtlich der Adresse und des Unterscheidungskriteriums und Anzeigemittel zur Anzeige der Adresse und des Unterscheidungskriteriums enthält und daß die von der Auswerteeinrichtung (5) ermittelten Unterscheidungskriterien mittels einer Überwachungsanordnung (7) derart überwachbar sind, daß eine vorgegebene Zeitspanne überschreitende Unterbrechungen im Auftreten von Zentralstationskriterien (Z) ein Alarmsignal auslösen.
2. Überwachungseinrichtung nach Anspruch 1, dadurch gekennzeichnet, daß die Überwachungseinrichtung einer Zentralstation (1) räumlich benachbart angeordnet ist und daß mittels der Überwachungsanordnung (7) zusätzlich zu den Zentralstationskriterien (Z) auch in der Zentralstation (1) gebildete Prüfimpulsfolgen derart überwachbar sind, daß eine vorgegebene Zeitspanne überschreitende Unterbrechungen im Auftreten von Prüfimpulsen ein Alarmsignal auslösen.
3. Überwachungseinrichtung nach Anspruch 1 oder 2, da- durch gekennzeichnet, daß die Überwachungseinrichtung einer Zentralstation (1) räumlich benachbart angeordnet ist und daß ein aus dem Alarmsignal gewonnenes Kriterium dem Starteingang (R) einer in der Zentralstation (1) enthaltenen Einrichtung zur Ablaufsteuerung als Startsignal zugeführt ist.
4. Überwachungseinrichtung nach einem der Ansprüche 1 bis 3, dadurch gekennzeichnet , daß die Anzeigemittel zur Anzeige der Telegrammadresse und des Unterscheidungskriteriums ein Ziffernanzeigeelement mit Zusatzzeichen, insbesondere Dezimalpunkt, enthalten und daß ein aus dem Unterscheidungskriterium abgeleitetes Steuersignal (Z') dem Eingang des Ziffernanzeigeelementes zugeführt ist, der dem Dezimalpunkt zugeordnet ist.
5. Überwachungseinrichtung nach einem der Ansprüche 1 bis 4, dadurch gekennzeichnet , daß die Überwachungsanordnung (7) zur Auswertung des Unterscheidungskriteriums (Z) einen Zähler (71) enthält, dessen Takteingang an einen Taktgeber (6) der Überwachungseinrichtung angeschlossen, dessen Rücksetzeingang (R) mit aus den Zentralstationskriterien (Z) abgeleiteten Steuersignalen beaufschlagbar und dessen Weiterschaltung bei Erreichen eines vorgegebenen Zählerstandes blockierbar ist.
6. Überwachungseinrichtung nach einem der Ansprüche 1 bis 4, dadurch gekennzeichnet, daß die Überwachungsanordnung (7) wenigstens einen Zähler (73) enthält, dessen Takteingang an einen Taktgeber (6) angeschlossen und dessen Rücksetzeingang (R) mit dem Ausgang einer in der Zentralstation (1) enthaltenen Prüfeinrichtung verbunden ist, die bei ungestörtem Betrieb in regelmäßigen Abständen Prüfimpulse (S) abgibt.
7. Überwachungseinrichtung nach einem der Ansprüche 1 bis 4, dadurch gekennzeichnet daß die Überwachungsanordnung (7) einen Zähler (72) enthält, dessen Takteingang mit einem Taktgeber (6) verbunden und dessen Rücksetzeingang (R) mit den Taktimpulsen eines in der Zentralstation (1) enthaltenen Takgebers beaufschlagbar ist.
8. Überwachungseinrichtung nach Anspruch 4, dadurch gekennzeichnet , daß der Dezimalpunkt des Ziffernanzeigeelementes (41) durch das Steuersignal derart steuerbar ist, daß er bei vorhandenem Unterstationskriterium aktiviert ist.
9. Überwachungseinrichtung nach einem der Ansprüche 5 bis 8, dadurch gekennzeichnet, daß der Taktgeber (6) hinsichtlich seiner Taktfrequenz auf bei der Fernwirkeinrichtung wählbare Bitfolgefrequenzen einstellbar ist.
EP81109263A 1981-01-12 1981-10-29 Überwachungseinrichtung für Fernwirkeinrichtungen Expired EP0056099B1 (de)

Priority Applications (1)

Application Number Priority Date Filing Date Title
AT81109263T ATE17895T1 (de) 1981-01-12 1981-10-29 Ueberwachungseinrichtung fuer fernwirkeinrichtungen.

Applications Claiming Priority (2)

Application Number Priority Date Filing Date Title
DE19813100683 DE3100683A1 (de) 1981-01-12 1981-01-12 Ueberwachungseinrichtung fuer fernwirkeinrichtung
DE3100683 1981-01-12

Publications (3)

Publication Number Publication Date
EP0056099A2 true EP0056099A2 (de) 1982-07-21
EP0056099A3 EP0056099A3 (en) 1983-07-27
EP0056099B1 EP0056099B1 (de) 1986-02-05

Family

ID=6122468

Family Applications (1)

Application Number Title Priority Date Filing Date
EP81109263A Expired EP0056099B1 (de) 1981-01-12 1981-10-29 Überwachungseinrichtung für Fernwirkeinrichtungen

Country Status (5)

Country Link
EP (1) EP0056099B1 (de)
AT (1) ATE17895T1 (de)
DE (2) DE3100683A1 (de)
DK (1) DK8482A (de)
NO (1) NO155869C (de)

Cited By (1)

* Cited by examiner, † Cited by third party
Publication number Priority date Publication date Assignee Title
EP0113478A1 (de) * 1982-12-24 1984-07-18 Hitachi, Ltd. Ein System zur Sicherheit bei einem Ausfall für Informationsübertragungssysteme

Family Cites Families (5)

* Cited by examiner, † Cited by third party
Publication number Priority date Publication date Assignee Title
DE1566782B1 (de) * 1967-04-13 1970-10-08 Siemens Ag Verfahren zum Pruefen von impulsbetriebenen Schaltungen und Schaltungsanordnung zu seiner Durchfuehrung
DE2516681C2 (de) * 1975-04-16 1983-08-18 Siemens AG, 1000 Berlin und 8000 München Fernwirkeinrichtung
DE2806677C2 (de) * 1978-02-16 1983-08-25 Dieter Dipl.-Phys. Dr. 8031 Eichenau Philipp Selektiv fernbetätigbares Schaltungssystem
DE2928492C2 (de) * 1979-07-14 1985-04-18 ANT Nachrichtentechnik GmbH, 7150 Backnang Verfahren zur Überwachung von mehreren, Stationen verbindende Leitungen für Fernwirkmaschennetze
DE2929597C2 (de) * 1979-07-21 1984-02-23 ANT Nachrichtentechnik GmbH, 7150 Backnang Schaltungsanordnung zum Erkennen eines AIS-Signals und des Ausfalls eines digitalen Signals.

Cited By (1)

* Cited by examiner, † Cited by third party
Publication number Priority date Publication date Assignee Title
EP0113478A1 (de) * 1982-12-24 1984-07-18 Hitachi, Ltd. Ein System zur Sicherheit bei einem Ausfall für Informationsübertragungssysteme

Also Published As

Publication number Publication date
DK8482A (da) 1982-07-13
EP0056099B1 (de) 1986-02-05
NO155869B (no) 1987-03-02
EP0056099A3 (en) 1983-07-27
DE3173740D1 (en) 1986-03-20
DE3100683A1 (de) 1982-08-12
NO155869C (no) 1987-06-10
NO820050L (no) 1982-07-13
ATE17895T1 (de) 1986-02-15

Similar Documents

Publication Publication Date Title
EP0485878B1 (de) Verfahren zur Ermittlung der Konfiguration von Meldern einer Gefahrenmeldeanlage
DE2817089A1 (de) Gefahrenmeldeanlage
DE2539977B2 (de) Schaltungsanordnung zur Erkennung fehlerhafter Zustände peripherer Einheiten in einer Datenverarbeitungsanlage
DE3431171A1 (de) Gleisfreimeldeeinrichtung mit achszaehlung
DE3123451A1 (de) Verfahren und anordnung zur stoerungserkennung in gefahren-, insbesondere brandmeldeanlagen
DE2749888A1 (de) Einrichtung zur fehlermeldung
DE3418084A1 (de) Fernueberwachungseinrichtung fuer die datenuebertragung
DE3840493C1 (de)
DE1812505C3 (de) Fernwirksystem mit Mehrfachausnutzung eines Übertragungskanals
EP0106985B1 (de) Betriebsüberwachung von digitalen Übertragungsstrecken
EP0056099B1 (de) Überwachungseinrichtung für Fernwirkeinrichtungen
CH623948A5 (en) Data processing system with a multiplicity of on-line stations and use of the system for recording details on manually established telephone connections.
DE3415819C2 (de) Brandmeldeeinrichtung
DE3032619C2 (de) Fernwirkeinrichtung mit wenigstens einer Zentralstation und mit weiteren Stationen
DE10347196B4 (de) Vorrichtung zur Überprüfung einer Schnittstelle
DE2337290B2 (de) Überwachungseinrichtung für ein Thyristorventil
EP0048939B1 (de) Signalübertragungseinrichtung mit Stationen, die mit Eingabeeinrichtungen wahlweise bestückbar sind
DE19921247A1 (de) Verfahren und Einrichtung zur Überwachung von Softwareapplikationen
DE3202025C2 (de) Einrichtung zur Betriebskontrolle von Thyristoren eines Hochspannungsventils
DE2908629C2 (de) Aufrufverfahren für Fernwirksysteme im Gemeinschaftsverkehr
DE2853147C2 (de) Datenein- und -ausgabeanordnung
EP0193835A1 (de) Anordnung zum Sammeln von Überwachungsinformationen in Übertragunseinrichtungen
DE3415528C2 (de)
EP0060339A2 (de) Station für Fernwirkeinrichtung
EP1430458B1 (de) Verfahren zum überwachen einer automatisierungsanlage

Legal Events

Date Code Title Description
PUAI Public reference made under article 153(3) epc to a published international application that has entered the european phase

Free format text: ORIGINAL CODE: 0009012

17P Request for examination filed

Effective date: 19811029

AK Designated contracting states

Designated state(s): AT BE CH DE FR GB IT LI SE

PUAL Search report despatched

Free format text: ORIGINAL CODE: 0009013

RHK1 Main classification (correction)

Ipc: G08C 25/00

AK Designated contracting states

Designated state(s): AT BE CH DE FR GB IT LI SE

GRAA (expected) grant

Free format text: ORIGINAL CODE: 0009210

AK Designated contracting states

Designated state(s): AT BE CH DE FR GB IT LI SE

PG25 Lapsed in a contracting state [announced via postgrant information from national office to epo]

Ref country code: LI

Free format text: LAPSE BECAUSE OF NON-PAYMENT OF DUE FEES

Effective date: 19860205

Ref country code: CH

Free format text: LAPSE BECAUSE OF NON-PAYMENT OF DUE FEES

Effective date: 19860205

Ref country code: BE

Effective date: 19860205

REF Corresponds to:

Ref document number: 17895

Country of ref document: AT

Date of ref document: 19860215

Kind code of ref document: T

PG25 Lapsed in a contracting state [announced via postgrant information from national office to epo]

Ref country code: SE

Effective date: 19860228

REF Corresponds to:

Ref document number: 3173740

Country of ref document: DE

Date of ref document: 19860320

ITF It: translation for a ep patent filed
ET Fr: translation filed
PG25 Lapsed in a contracting state [announced via postgrant information from national office to epo]

Ref country code: GB

Effective date: 19861029

Ref country code: AT

Effective date: 19861029

PLBI Opposition filed

Free format text: ORIGINAL CODE: 0009260

26 Opposition filed

Opponent name: STANDARD ELEKTRIK LORENZ AG

Effective date: 19861104

REG Reference to a national code

Ref country code: CH

Ref legal event code: PL

GBPC Gb: european patent ceased through non-payment of renewal fee
PGFP Annual fee paid to national office [announced via postgrant information from national office to epo]

Ref country code: DE

Payment date: 19891219

Year of fee payment: 9

PGFP Annual fee paid to national office [announced via postgrant information from national office to epo]

Ref country code: FR

Payment date: 19901022

Year of fee payment: 10

ITTA It: last paid annual fee
RDAG Patent revoked

Free format text: ORIGINAL CODE: 0009271

STAA Information on the status of an ep patent application or granted ep patent

Free format text: STATUS: PATENT REVOKED

27W Patent revoked

Effective date: 19901105

GBPR Gb: patent revoked under art. 102 of the ep convention designating the uk as contracting state
APAH Appeal reference modified

Free format text: ORIGINAL CODE: EPIDOSCREFNO