CN103619451A - 分离膜组件的清洗方法 - Google Patents
分离膜组件的清洗方法 Download PDFInfo
- Publication number
- CN103619451A CN103619451A CN201280032102.0A CN201280032102A CN103619451A CN 103619451 A CN103619451 A CN 103619451A CN 201280032102 A CN201280032102 A CN 201280032102A CN 103619451 A CN103619451 A CN 103619451A
- Authority
- CN
- China
- Prior art keywords
- water
- film
- primary side
- module
- membrane
- Prior art date
- Legal status (The legal status is an assumption and is not a legal conclusion. Google has not performed a legal analysis and makes no representation as to the accuracy of the status listed.)
- Granted
Links
- 239000012528 membrane Substances 0.000 title claims abstract description 361
- 238000000034 method Methods 0.000 title claims abstract description 62
- 238000005406 washing Methods 0.000 title claims abstract description 56
- 238000000926 separation method Methods 0.000 title claims abstract description 39
- XLYOFNOQVPJJNP-UHFFFAOYSA-N water Substances O XLYOFNOQVPJJNP-UHFFFAOYSA-N 0.000 claims abstract description 262
- 239000002738 chelating agent Substances 0.000 claims abstract description 79
- 238000001914 filtration Methods 0.000 claims abstract description 46
- 239000002245 particle Substances 0.000 claims abstract description 37
- 238000003756 stirring Methods 0.000 claims abstract description 14
- 238000002156 mixing Methods 0.000 claims abstract description 11
- 238000005189 flocculation Methods 0.000 claims description 77
- 230000016615 flocculation Effects 0.000 claims description 77
- 230000004888 barrier function Effects 0.000 claims description 35
- 238000009792 diffusion process Methods 0.000 claims description 35
- 239000008394 flocculating agent Substances 0.000 claims description 28
- 230000008569 process Effects 0.000 claims description 8
- 238000005374 membrane filtration Methods 0.000 abstract description 25
- 244000144992 flock Species 0.000 abstract description 21
- 238000005299 abrasion Methods 0.000 abstract description 5
- 239000002351 wastewater Substances 0.000 abstract 1
- 238000001471 micro-filtration Methods 0.000 description 149
- KRKNYBCHXYNGOX-UHFFFAOYSA-N citric acid Chemical compound OC(=O)CC(O)(C(O)=O)CC(O)=O KRKNYBCHXYNGOX-UHFFFAOYSA-N 0.000 description 78
- OKTJSMMVPCPJKN-UHFFFAOYSA-N Carbon Chemical compound [C] OKTJSMMVPCPJKN-UHFFFAOYSA-N 0.000 description 46
- 229910052799 carbon Inorganic materials 0.000 description 46
- 239000000706 filtrate Substances 0.000 description 36
- 239000000243 solution Substances 0.000 description 32
- 230000000740 bleeding effect Effects 0.000 description 26
- 235000015165 citric acid Nutrition 0.000 description 26
- 229960004106 citric acid Drugs 0.000 description 26
- HEMHJVSKTPXQMS-UHFFFAOYSA-M Sodium hydroxide Chemical compound [OH-].[Na+] HEMHJVSKTPXQMS-UHFFFAOYSA-M 0.000 description 21
- 238000004140 cleaning Methods 0.000 description 21
- 238000003860 storage Methods 0.000 description 21
- 230000004907 flux Effects 0.000 description 15
- 238000004062 sedimentation Methods 0.000 description 15
- VEXZGXHMUGYJMC-UHFFFAOYSA-N Hydrochloric acid Chemical compound Cl VEXZGXHMUGYJMC-UHFFFAOYSA-N 0.000 description 14
- 230000035699 permeability Effects 0.000 description 14
- 238000011001 backwashing Methods 0.000 description 13
- SUKJFIGYRHOWBL-UHFFFAOYSA-N sodium hypochlorite Chemical compound [Na+].Cl[O-] SUKJFIGYRHOWBL-UHFFFAOYSA-N 0.000 description 12
- 230000000694 effects Effects 0.000 description 11
- 239000000047 product Substances 0.000 description 11
- 239000002002 slurry Substances 0.000 description 11
- 239000011148 porous material Substances 0.000 description 10
- 239000005708 Sodium hypochlorite Substances 0.000 description 9
- 230000000052 comparative effect Effects 0.000 description 9
- GNFTZDOKVXKIBK-UHFFFAOYSA-N 3-(2-methoxyethoxy)benzohydrazide Chemical compound COCCOC1=CC=CC(C(=O)NN)=C1 GNFTZDOKVXKIBK-UHFFFAOYSA-N 0.000 description 8
- XEEYBQQBJWHFJM-UHFFFAOYSA-N Iron Chemical compound [Fe] XEEYBQQBJWHFJM-UHFFFAOYSA-N 0.000 description 8
- 239000013522 chelant Substances 0.000 description 8
- 238000006243 chemical reaction Methods 0.000 description 8
- 239000007789 gas Substances 0.000 description 7
- 239000007788 liquid Substances 0.000 description 7
- 239000000126 substance Substances 0.000 description 7
- MUBZPKHOEPUJKR-UHFFFAOYSA-N Oxalic acid Chemical compound OC(=O)C(O)=O MUBZPKHOEPUJKR-UHFFFAOYSA-N 0.000 description 6
- 239000002033 PVDF binder Substances 0.000 description 6
- 239000004411 aluminium Substances 0.000 description 6
- 229910052782 aluminium Inorganic materials 0.000 description 6
- XAGFODPZIPBFFR-UHFFFAOYSA-N aluminium Chemical compound [Al] XAGFODPZIPBFFR-UHFFFAOYSA-N 0.000 description 6
- 229920002981 polyvinylidene fluoride Polymers 0.000 description 6
- 238000011084 recovery Methods 0.000 description 6
- 230000035508 accumulation Effects 0.000 description 5
- 238000009825 accumulation Methods 0.000 description 5
- 238000007906 compression Methods 0.000 description 5
- 238000007599 discharging Methods 0.000 description 5
- 239000000835 fiber Substances 0.000 description 5
- 239000007800 oxidant agent Substances 0.000 description 5
- 230000001590 oxidative effect Effects 0.000 description 5
- 239000010802 sludge Substances 0.000 description 5
- CIWBSHSKHKDKBQ-JLAZNSOCSA-N Ascorbic acid Chemical compound OC[C@H](O)[C@H]1OC(=O)C(O)=C1O CIWBSHSKHKDKBQ-JLAZNSOCSA-N 0.000 description 4
- VEXZGXHMUGYJMC-UHFFFAOYSA-M Chloride anion Chemical compound [Cl-] VEXZGXHMUGYJMC-UHFFFAOYSA-M 0.000 description 4
- RGHNJXZEOKUKBD-SQOUGZDYSA-N D-gluconic acid Chemical compound OC[C@@H](O)[C@@H](O)[C@H](O)[C@@H](O)C(O)=O RGHNJXZEOKUKBD-SQOUGZDYSA-N 0.000 description 4
- DATAGRPVKZEWHA-YFKPBYRVSA-N N(5)-ethyl-L-glutamine Chemical compound CCNC(=O)CC[C@H]([NH3+])C([O-])=O DATAGRPVKZEWHA-YFKPBYRVSA-N 0.000 description 4
- 239000002253 acid Substances 0.000 description 4
- 239000003245 coal Substances 0.000 description 4
- 229910052742 iron Inorganic materials 0.000 description 4
- -1 polyethylene Polymers 0.000 description 4
- KDYFGRWQOYBRFD-UHFFFAOYSA-N succinic acid Chemical compound OC(=O)CCC(O)=O KDYFGRWQOYBRFD-UHFFFAOYSA-N 0.000 description 4
- KCXVZYZYPLLWCC-UHFFFAOYSA-N EDTA Chemical compound OC(=O)CN(CC(O)=O)CCN(CC(O)=O)CC(O)=O KCXVZYZYPLLWCC-UHFFFAOYSA-N 0.000 description 3
- QPCDCPDFJACHGM-UHFFFAOYSA-N N,N-bis{2-[bis(carboxymethyl)amino]ethyl}glycine Chemical compound OC(=O)CN(CC(O)=O)CCN(CC(=O)O)CCN(CC(O)=O)CC(O)=O QPCDCPDFJACHGM-UHFFFAOYSA-N 0.000 description 3
- CBENFWSGALASAD-UHFFFAOYSA-N Ozone Chemical compound [O-][O+]=O CBENFWSGALASAD-UHFFFAOYSA-N 0.000 description 3
- 229960001484 edetic acid Drugs 0.000 description 3
- 238000005516 engineering process Methods 0.000 description 3
- 238000011049 filling Methods 0.000 description 3
- 239000012510 hollow fiber Substances 0.000 description 3
- 238000002347 injection Methods 0.000 description 3
- 239000007924 injection Substances 0.000 description 3
- 238000004519 manufacturing process Methods 0.000 description 3
- 239000000463 material Substances 0.000 description 3
- 239000000203 mixture Substances 0.000 description 3
- 239000005416 organic matter Substances 0.000 description 3
- 229960003330 pentetic acid Drugs 0.000 description 3
- 238000011085 pressure filtration Methods 0.000 description 3
- 238000012545 processing Methods 0.000 description 3
- 230000000717 retained effect Effects 0.000 description 3
- 238000001179 sorption measurement Methods 0.000 description 3
- 238000000108 ultra-filtration Methods 0.000 description 3
- BJEPYKJPYRNKOW-REOHCLBHSA-N (S)-malic acid Chemical compound OC(=O)[C@@H](O)CC(O)=O BJEPYKJPYRNKOW-REOHCLBHSA-N 0.000 description 2
- 239000004475 Arginine Substances 0.000 description 2
- FGUUSXIOTUKUDN-IBGZPJMESA-N C1(=CC=CC=C1)N1C2=C(NC([C@H](C1)NC=1OC(=NN=1)C1=CC=CC=C1)=O)C=CC=C2 Chemical compound C1(=CC=CC=C1)N1C2=C(NC([C@H](C1)NC=1OC(=NN=1)C1=CC=CC=C1)=O)C=CC=C2 FGUUSXIOTUKUDN-IBGZPJMESA-N 0.000 description 2
- 241000223935 Cryptosporidium Species 0.000 description 2
- RGHNJXZEOKUKBD-UHFFFAOYSA-N D-gluconic acid Natural products OCC(O)C(O)C(O)C(O)C(O)=O RGHNJXZEOKUKBD-UHFFFAOYSA-N 0.000 description 2
- FEWJPZIEWOKRBE-JCYAYHJZSA-N Dextrotartaric acid Chemical compound OC(=O)[C@H](O)[C@@H](O)C(O)=O FEWJPZIEWOKRBE-JCYAYHJZSA-N 0.000 description 2
- WHUUTDBJXJRKMK-UHFFFAOYSA-N Glutamic acid Natural products OC(=O)C(N)CCC(O)=O WHUUTDBJXJRKMK-UHFFFAOYSA-N 0.000 description 2
- MHAJPDPJQMAIIY-UHFFFAOYSA-N Hydrogen peroxide Chemical compound OO MHAJPDPJQMAIIY-UHFFFAOYSA-N 0.000 description 2
- XUJNEKJLAYXESH-REOHCLBHSA-N L-Cysteine Chemical compound SC[C@H](N)C(O)=O XUJNEKJLAYXESH-REOHCLBHSA-N 0.000 description 2
- QNAYBMKLOCPYGJ-REOHCLBHSA-N L-alanine Chemical compound C[C@H](N)C(O)=O QNAYBMKLOCPYGJ-REOHCLBHSA-N 0.000 description 2
- ODKSFYDXXFIFQN-BYPYZUCNSA-P L-argininium(2+) Chemical compound NC(=[NH2+])NCCC[C@H]([NH3+])C(O)=O ODKSFYDXXFIFQN-BYPYZUCNSA-P 0.000 description 2
- WHUUTDBJXJRKMK-VKHMYHEASA-N L-glutamic acid Chemical compound OC(=O)[C@@H](N)CCC(O)=O WHUUTDBJXJRKMK-VKHMYHEASA-N 0.000 description 2
- OFOBLEOULBTSOW-UHFFFAOYSA-N Malonic acid Chemical compound OC(=O)CC(O)=O OFOBLEOULBTSOW-UHFFFAOYSA-N 0.000 description 2
- PWHULOQIROXLJO-UHFFFAOYSA-N Manganese Chemical compound [Mn] PWHULOQIROXLJO-UHFFFAOYSA-N 0.000 description 2
- QAOWNCQODCNURD-UHFFFAOYSA-L Sulfate Chemical compound [O-]S([O-])(=O)=O QAOWNCQODCNURD-UHFFFAOYSA-L 0.000 description 2
- QAOWNCQODCNURD-UHFFFAOYSA-N Sulfuric acid Chemical compound OS(O)(=O)=O QAOWNCQODCNURD-UHFFFAOYSA-N 0.000 description 2
- FEWJPZIEWOKRBE-UHFFFAOYSA-N Tartaric acid Natural products [H+].[H+].[O-]C(=O)C(O)C(O)C([O-])=O FEWJPZIEWOKRBE-UHFFFAOYSA-N 0.000 description 2
- 150000007513 acids Chemical class 0.000 description 2
- 235000004279 alanine Nutrition 0.000 description 2
- 229960003767 alanine Drugs 0.000 description 2
- BJEPYKJPYRNKOW-UHFFFAOYSA-N alpha-hydroxysuccinic acid Natural products OC(=O)C(O)CC(O)=O BJEPYKJPYRNKOW-UHFFFAOYSA-N 0.000 description 2
- 235000009697 arginine Nutrition 0.000 description 2
- 229960003121 arginine Drugs 0.000 description 2
- ODKSFYDXXFIFQN-UHFFFAOYSA-N arginine Natural products OC(=O)C(N)CCCNC(N)=N ODKSFYDXXFIFQN-UHFFFAOYSA-N 0.000 description 2
- 239000011668 ascorbic acid Substances 0.000 description 2
- 235000010323 ascorbic acid Nutrition 0.000 description 2
- 229960005070 ascorbic acid Drugs 0.000 description 2
- 230000008901 benefit Effects 0.000 description 2
- 230000008859 change Effects 0.000 description 2
- 229920001577 copolymer Polymers 0.000 description 2
- 235000018417 cysteine Nutrition 0.000 description 2
- 229960002433 cysteine Drugs 0.000 description 2
- XUJNEKJLAYXESH-UHFFFAOYSA-N cysteine Natural products SCC(N)C(O)=O XUJNEKJLAYXESH-UHFFFAOYSA-N 0.000 description 2
- OSVXSBDYLRYLIG-UHFFFAOYSA-N dioxidochlorine(.) Chemical compound O=Cl=O OSVXSBDYLRYLIG-UHFFFAOYSA-N 0.000 description 2
- DEFVIWRASFVYLL-UHFFFAOYSA-N ethylene glycol bis(2-aminoethyl)tetraacetic acid Chemical compound OC(=O)CN(CC(O)=O)CCOCCOCCN(CC(O)=O)CC(O)=O DEFVIWRASFVYLL-UHFFFAOYSA-N 0.000 description 2
- 238000011156 evaluation Methods 0.000 description 2
- 239000012065 filter cake Substances 0.000 description 2
- 230000003311 flocculating effect Effects 0.000 description 2
- 239000000174 gluconic acid Substances 0.000 description 2
- 235000012208 gluconic acid Nutrition 0.000 description 2
- 229950006191 gluconic acid Drugs 0.000 description 2
- 235000013922 glutamic acid Nutrition 0.000 description 2
- 239000004220 glutamic acid Substances 0.000 description 2
- 229960002989 glutamic acid Drugs 0.000 description 2
- 239000003864 humus Substances 0.000 description 2
- 239000001630 malic acid Substances 0.000 description 2
- 235000011090 malic acid Nutrition 0.000 description 2
- 229940099690 malic acid Drugs 0.000 description 2
- 239000011572 manganese Substances 0.000 description 2
- 229910052748 manganese Inorganic materials 0.000 description 2
- 244000005700 microbiome Species 0.000 description 2
- MGFYIUFZLHCRTH-UHFFFAOYSA-N nitrilotriacetic acid Chemical compound OC(=O)CN(CC(O)=O)CC(O)=O MGFYIUFZLHCRTH-UHFFFAOYSA-N 0.000 description 2
- 229940116315 oxalic acid Drugs 0.000 description 2
- 235000006408 oxalic acid Nutrition 0.000 description 2
- 230000033116 oxidation-reduction process Effects 0.000 description 2
- 229920002239 polyacrylonitrile Polymers 0.000 description 2
- 229920001343 polytetrafluoroethylene Polymers 0.000 description 2
- 239000004810 polytetrafluoroethylene Substances 0.000 description 2
- 235000018102 proteins Nutrition 0.000 description 2
- 102000004169 proteins and genes Human genes 0.000 description 2
- 108090000623 proteins and genes Proteins 0.000 description 2
- 239000002994 raw material Substances 0.000 description 2
- 230000009467 reduction Effects 0.000 description 2
- YGSDEFSMJLZEOE-UHFFFAOYSA-N salicylic acid Chemical compound OC(=O)C1=CC=CC=C1O YGSDEFSMJLZEOE-UHFFFAOYSA-N 0.000 description 2
- 239000013049 sediment Substances 0.000 description 2
- 229960005137 succinic acid Drugs 0.000 description 2
- 229960001367 tartaric acid Drugs 0.000 description 2
- 239000011975 tartaric acid Substances 0.000 description 2
- 235000002906 tartaric acid Nutrition 0.000 description 2
- 229940026510 theanine Drugs 0.000 description 2
- 238000009423 ventilation Methods 0.000 description 2
- LSNNMFCWUKXFEE-UHFFFAOYSA-M Bisulfite Chemical compound OS([O-])=O LSNNMFCWUKXFEE-UHFFFAOYSA-M 0.000 description 1
- XZIXQCXPRYPHFJ-UHFFFAOYSA-N C(CCC)(C(=O)O)(C(=O)O)C(=O)O.P(O)(O)=O Chemical compound C(CCC)(C(=O)O)(C(=O)O)C(=O)O.P(O)(O)=O XZIXQCXPRYPHFJ-UHFFFAOYSA-N 0.000 description 1
- 239000004155 Chlorine dioxide Substances 0.000 description 1
- 235000013162 Cocos nucifera Nutrition 0.000 description 1
- 244000060011 Cocos nucifera Species 0.000 description 1
- FCKYPQBAHLOOJQ-UHFFFAOYSA-N Cyclohexane-1,2-diaminetetraacetic acid Chemical compound OC(=O)CN(CC(O)=O)C1CCCCC1N(CC(O)=O)CC(O)=O FCKYPQBAHLOOJQ-UHFFFAOYSA-N 0.000 description 1
- 229920001780 ECTFE Polymers 0.000 description 1
- 241000588724 Escherichia coli Species 0.000 description 1
- 229910000519 Ferrosilicon Inorganic materials 0.000 description 1
- UEZVMMHDMIWARA-UHFFFAOYSA-N Metaphosphoric acid Chemical compound OP(=O)=O UEZVMMHDMIWARA-UHFFFAOYSA-N 0.000 description 1
- GRYLNZFGIOXLOG-UHFFFAOYSA-N Nitric acid Chemical compound O[N+]([O-])=O GRYLNZFGIOXLOG-UHFFFAOYSA-N 0.000 description 1
- 239000004695 Polyether sulfone Substances 0.000 description 1
- 239000004698 Polyethylene Substances 0.000 description 1
- 239000004743 Polypropylene Substances 0.000 description 1
- 239000004372 Polyvinyl alcohol Substances 0.000 description 1
- WCUXLLCKKVVCTQ-UHFFFAOYSA-M Potassium chloride Chemical compound [Cl-].[K+] WCUXLLCKKVVCTQ-UHFFFAOYSA-M 0.000 description 1
- 229920002125 Sokalan® Polymers 0.000 description 1
- 241000700605 Viruses Species 0.000 description 1
- YDONNITUKPKTIG-UHFFFAOYSA-N [Nitrilotris(methylene)]trisphosphonic acid Chemical compound OP(O)(=O)CN(CP(O)(O)=O)CP(O)(O)=O YDONNITUKPKTIG-UHFFFAOYSA-N 0.000 description 1
- 239000003513 alkali Substances 0.000 description 1
- 229910000329 aluminium sulfate Inorganic materials 0.000 description 1
- DIZPMCHEQGEION-UHFFFAOYSA-H aluminium sulfate (anhydrous) Chemical compound [Al+3].[Al+3].[O-]S([O-])(=O)=O.[O-]S([O-])(=O)=O.[O-]S([O-])(=O)=O DIZPMCHEQGEION-UHFFFAOYSA-H 0.000 description 1
- 235000011128 aluminium sulphate Nutrition 0.000 description 1
- 238000013459 approach Methods 0.000 description 1
- 235000013361 beverage Nutrition 0.000 description 1
- 229920002301 cellulose acetate Polymers 0.000 description 1
- 239000000919 ceramic Substances 0.000 description 1
- 235000019398 chlorine dioxide Nutrition 0.000 description 1
- 238000000205 computational method Methods 0.000 description 1
- 238000009295 crossflow filtration Methods 0.000 description 1
- 238000005520 cutting process Methods 0.000 description 1
- 238000000354 decomposition reaction Methods 0.000 description 1
- 230000007423 decrease Effects 0.000 description 1
- 230000008021 deposition Effects 0.000 description 1
- 238000010586 diagram Methods 0.000 description 1
- 229910003460 diamond Inorganic materials 0.000 description 1
- 239000010432 diamond Substances 0.000 description 1
- XPPKVPWEQAFLFU-UHFFFAOYSA-N diphosphoric acid Chemical compound OP(O)(=O)OP(O)(O)=O XPPKVPWEQAFLFU-UHFFFAOYSA-N 0.000 description 1
- 238000001035 drying Methods 0.000 description 1
- 239000000428 dust Substances 0.000 description 1
- 238000004134 energy conservation Methods 0.000 description 1
- 238000005265 energy consumption Methods 0.000 description 1
- 239000003344 environmental pollutant Substances 0.000 description 1
- 229920000840 ethylene tetrafluoroethylene copolymer Polymers 0.000 description 1
- 238000001704 evaporation Methods 0.000 description 1
- 229960000443 hydrochloric acid Drugs 0.000 description 1
- 238000007654 immersion Methods 0.000 description 1
- 230000006872 improvement Effects 0.000 description 1
- FBAFATDZDUQKNH-UHFFFAOYSA-M iron chloride Chemical compound [Cl-].[Fe] FBAFATDZDUQKNH-UHFFFAOYSA-M 0.000 description 1
- RUTXIHLAWFEWGM-UHFFFAOYSA-H iron(3+) sulfate Chemical compound [Fe+3].[Fe+3].[O-]S([O-])(=O)=O.[O-]S([O-])(=O)=O.[O-]S([O-])(=O)=O RUTXIHLAWFEWGM-UHFFFAOYSA-H 0.000 description 1
- 229910000360 iron(III) sulfate Inorganic materials 0.000 description 1
- 229920005610 lignin Polymers 0.000 description 1
- 239000003077 lignite Substances 0.000 description 1
- 229920002521 macromolecule Polymers 0.000 description 1
- 230000014759 maintenance of location Effects 0.000 description 1
- FPYJFEHAWHCUMM-UHFFFAOYSA-N maleic anhydride Chemical compound O=C1OC(=O)C=C1 FPYJFEHAWHCUMM-UHFFFAOYSA-N 0.000 description 1
- 238000005259 measurement Methods 0.000 description 1
- 238000000691 measurement method Methods 0.000 description 1
- 229910052751 metal Inorganic materials 0.000 description 1
- 239000002184 metal Substances 0.000 description 1
- 229910021645 metal ion Inorganic materials 0.000 description 1
- 229910017604 nitric acid Inorganic materials 0.000 description 1
- 229940074355 nitric acid Drugs 0.000 description 1
- 239000011368 organic material Substances 0.000 description 1
- 229920000620 organic polymer Polymers 0.000 description 1
- 230000003647 oxidation Effects 0.000 description 1
- 238000007254 oxidation reaction Methods 0.000 description 1
- 230000020477 pH reduction Effects 0.000 description 1
- FJKROLUGYXJWQN-UHFFFAOYSA-N papa-hydroxy-benzoic acid Natural products OC(=O)C1=CC=C(O)C=C1 FJKROLUGYXJWQN-UHFFFAOYSA-N 0.000 description 1
- 239000012466 permeate Substances 0.000 description 1
- 231100000719 pollutant Toxicity 0.000 description 1
- 229920002493 poly(chlorotrifluoroethylene) Polymers 0.000 description 1
- 229920002492 poly(sulfone) Polymers 0.000 description 1
- 239000004584 polyacrylic acid Substances 0.000 description 1
- 239000005023 polychlorotrifluoroethylene (PCTFE) polymer Substances 0.000 description 1
- 229920006393 polyether sulfone Polymers 0.000 description 1
- 229920000573 polyethylene Polymers 0.000 description 1
- 229920000642 polymer Polymers 0.000 description 1
- 239000002952 polymeric resin Substances 0.000 description 1
- 229920001155 polypropylene Polymers 0.000 description 1
- 229920002451 polyvinyl alcohol Polymers 0.000 description 1
- 229920002620 polyvinyl fluoride Polymers 0.000 description 1
- 239000001103 potassium chloride Substances 0.000 description 1
- 235000011164 potassium chloride Nutrition 0.000 description 1
- 238000003672 processing method Methods 0.000 description 1
- 229940005657 pyrophosphoric acid Drugs 0.000 description 1
- 229920005989 resin Polymers 0.000 description 1
- 239000011347 resin Substances 0.000 description 1
- 238000001223 reverse osmosis Methods 0.000 description 1
- 230000000630 rising effect Effects 0.000 description 1
- 229960004889 salicylic acid Drugs 0.000 description 1
- 239000004576 sand Substances 0.000 description 1
- 239000010865 sewage Substances 0.000 description 1
- 159000000000 sodium salts Chemical class 0.000 description 1
- 235000019832 sodium triphosphate Nutrition 0.000 description 1
- 229940032330 sulfuric acid Drugs 0.000 description 1
- UNXRWKVEANCORM-UHFFFAOYSA-I triphosphate(5-) Chemical compound [O-]P([O-])(=O)OP([O-])(=O)OP([O-])([O-])=O UNXRWKVEANCORM-UHFFFAOYSA-I 0.000 description 1
- 239000003643 water by type Substances 0.000 description 1
- 239000002023 wood Substances 0.000 description 1
Images
Classifications
-
- B—PERFORMING OPERATIONS; TRANSPORTING
- B01—PHYSICAL OR CHEMICAL PROCESSES OR APPARATUS IN GENERAL
- B01D—SEPARATION
- B01D65/00—Accessories or auxiliary operations, in general, for separation processes or apparatus using semi-permeable membranes
- B01D65/02—Membrane cleaning or sterilisation ; Membrane regeneration
-
- B—PERFORMING OPERATIONS; TRANSPORTING
- B01—PHYSICAL OR CHEMICAL PROCESSES OR APPARATUS IN GENERAL
- B01D—SEPARATION
- B01D63/00—Apparatus in general for separation processes using semi-permeable membranes
-
- B—PERFORMING OPERATIONS; TRANSPORTING
- B01—PHYSICAL OR CHEMICAL PROCESSES OR APPARATUS IN GENERAL
- B01D—SEPARATION
- B01D65/00—Accessories or auxiliary operations, in general, for separation processes or apparatus using semi-permeable membranes
- B01D65/02—Membrane cleaning or sterilisation ; Membrane regeneration
- B01D65/06—Membrane cleaning or sterilisation ; Membrane regeneration with special washing compositions
-
- C—CHEMISTRY; METALLURGY
- C02—TREATMENT OF WATER, WASTE WATER, SEWAGE, OR SLUDGE
- C02F—TREATMENT OF WATER, WASTE WATER, SEWAGE, OR SLUDGE
- C02F1/00—Treatment of water, waste water, or sewage
- C02F1/44—Treatment of water, waste water, or sewage by dialysis, osmosis or reverse osmosis
-
- C—CHEMISTRY; METALLURGY
- C02—TREATMENT OF WATER, WASTE WATER, SEWAGE, OR SLUDGE
- C02F—TREATMENT OF WATER, WASTE WATER, SEWAGE, OR SLUDGE
- C02F1/00—Treatment of water, waste water, or sewage
- C02F1/52—Treatment of water, waste water, or sewage by flocculation or precipitation of suspended impurities
-
- B—PERFORMING OPERATIONS; TRANSPORTING
- B01—PHYSICAL OR CHEMICAL PROCESSES OR APPARATUS IN GENERAL
- B01D—SEPARATION
- B01D2321/00—Details relating to membrane cleaning, regeneration, sterilization or to the prevention of fouling
- B01D2321/04—Backflushing
-
- B—PERFORMING OPERATIONS; TRANSPORTING
- B01—PHYSICAL OR CHEMICAL PROCESSES OR APPARATUS IN GENERAL
- B01D—SEPARATION
- B01D2321/00—Details relating to membrane cleaning, regeneration, sterilization or to the prevention of fouling
- B01D2321/16—Use of chemical agents
- B01D2321/168—Use of other chemical agents
-
- B—PERFORMING OPERATIONS; TRANSPORTING
- B01—PHYSICAL OR CHEMICAL PROCESSES OR APPARATUS IN GENERAL
- B01D—SEPARATION
- B01D2321/00—Details relating to membrane cleaning, regeneration, sterilization or to the prevention of fouling
- B01D2321/18—Use of gases
- B01D2321/185—Aeration
-
- C—CHEMISTRY; METALLURGY
- C02—TREATMENT OF WATER, WASTE WATER, SEWAGE, OR SLUDGE
- C02F—TREATMENT OF WATER, WASTE WATER, SEWAGE, OR SLUDGE
- C02F1/00—Treatment of water, waste water, or sewage
- C02F1/44—Treatment of water, waste water, or sewage by dialysis, osmosis or reverse osmosis
- C02F1/444—Treatment of water, waste water, or sewage by dialysis, osmosis or reverse osmosis by ultrafiltration or microfiltration
-
- C—CHEMISTRY; METALLURGY
- C02—TREATMENT OF WATER, WASTE WATER, SEWAGE, OR SLUDGE
- C02F—TREATMENT OF WATER, WASTE WATER, SEWAGE, OR SLUDGE
- C02F2303/00—Specific treatment goals
- C02F2303/16—Regeneration of sorbents, filters
Landscapes
- Chemical & Material Sciences (AREA)
- Chemical Kinetics & Catalysis (AREA)
- Life Sciences & Earth Sciences (AREA)
- Hydrology & Water Resources (AREA)
- Engineering & Computer Science (AREA)
- Environmental & Geological Engineering (AREA)
- Water Supply & Treatment (AREA)
- Organic Chemistry (AREA)
- Separation Using Semi-Permeable Membranes (AREA)
- Separation Of Suspended Particles By Flocculating Agents (AREA)
Abstract
在清洁分离膜组件的方法中,其中在将含有硬度高于所述分离膜的颗粒的原水与无机絮凝剂混合并搅拌后通过分离膜进行过滤,以有效地减少空气洗涤过程中较高硬度颗粒对膜表面的磨蚀并抑制在连续进行过滤步骤时由在膜表面上含有高硬度颗粒的絮凝绒屑导致的滤饼过滤阻力,由此能够在低跨膜压下长时间稳定运行,(a)在过滤完成后将分离膜组件中的膜一次侧的水排放到系统外;随后(b)用含螯合剂的水填充分离膜组件中的膜一次侧一定时间;随后(c)将分离膜组件中的膜一次侧的含螯合剂的水排放到系统外;并随后(d)在进行其中将反洗水从分离膜组件的膜二次侧传送至膜一次侧的反洗的同时将分离膜组件中的反洗排水排出。
Description
技术领域
本发明涉及清洁用于在将含有硬度高于分离膜的颗粒的原水与无机絮凝剂混合和搅拌后进行膜过滤的微滤膜组件或超滤膜组件的方法。
背景技术
由于膜分离法具有特性特征,如节能、节约空间和滤液质量的改进,该方法的应用在许多领域得到持续扩展。例如,可以提到微滤膜和超滤膜应用于从河水、地下水和通过污水处理获得的水来制造工业水或自来水的水处理过程,和应用于海水淡化用反渗透膜处理法中的预处理。此外,在其膜处理的过程中,为了除去可溶性有机物质,有时可将活性炭添加到原水等中(专利文献1)。
当原水的膜过滤持续进行时,沉积于膜表面上和膜孔隙中的腐殖质、来源于微生物的蛋白质等的量随着滤液量的增加而增加,由此,滤液流速的降低和跨膜压的升高成为问题。
在上述情况下,已经实际采用了物理清洁法如利用引入至膜一次侧(原水侧)的气泡使膜振动并使膜彼此接触、由此刮除附着于膜表面的物质的空气洗涤,以及在压力下使膜滤液或澄清水以与过滤相反的方向从膜二次侧(滤液侧)流过该膜并除去附着于膜表面和膜孔隙中的污染物的反洗(专利文献2、3和4)。
为了进一步提高清洁效果,已经提出了例如向反洗水中添加次氯酸钠的方法和使用含有臭氧的水作为反洗水的方法(专利文献5和6)。氧化剂具有分解和除去已经附着于膜表面和膜孔隙中的有机物,如腐殖质和来源于微生物的蛋白质的作用。
此外,在反洗中,已经提出了一次性排放分离膜组件中的膜一次侧的水并通过排放反洗排水来进行反洗的方法(专利文献7)。
但是,在包含具有高硬度的颗粒、特别是比分离膜更硬的颗粒如粉末状活性炭等的原水的膜过滤的情况下,存在以下问题:通过进行空气洗涤,具有高硬度的颗粒从膜表面脱落,与膜表面碰撞并因此磨蚀膜表面,由此使过滤性能变差。此外,在其中仅进行反洗而不进行空气洗涤的情况下,具有高硬度的颗粒不会充分从膜表面脱落,大量高硬度颗粒累积,使得存在以下问题:具有高硬度的颗粒所导致的滤饼过滤阻力(过滤阻力基于非专利文献1中描述的Ruth过滤表达式,其表示为Rc=αc(滤饼平均比过滤阻力)×Wc(每单位膜面积的滤饼沉积量))提高,并且跨膜压急剧提高。此外,即使在向反洗水中添加次氯酸钠或使用含有臭氧的水作为反洗水时,也存在以下问题:化学品被粉末状活性炭消耗,因此分解和除去附着于膜的有机物质的效果降低。
背景技术文献
专利文献
专利文献1:JP-A-10-309567
专利文献2:JP-A-11-342320
专利文献3:JP-A-2000-140585
专利文献4:JP-A-2007-289940
专利文献5:JP-A-2001-187324
专利文献6:JP-A-2001-79366
专利文献7:JP-A-6-170364
非专利文献
非专利文献1:"Yuhzah notameno Jitsuyou Makubunri Gijutsu (Practical Membrane Separation Technology for Users)", The Nikkan Kogyo Shimbun, Ltd., April, 1996, p. 85。
发明内容
本发明要解决的问题
在上述情况下,本申请的申请人设计了清洁分离膜组件的方法,其中,在过滤完成后,在将分离膜组件中的膜一次侧的水排放到系统外之后,一边进行反洗一边排出分离膜组件中的反洗排水,随后用水填充分离膜组件中的膜一次侧,并进行空气洗涤,随后将分离膜组件中的膜一次侧的水排放到系统外。
但是,在为了吸附和除去具有1500 Da或更低的级分分子量的低分子量有机物并通过絮凝处理(经注入无机絮凝剂)同时除去具有大于1500 Da的级分分子量的高分子量有机物,而在将粉末状活性炭和无机絮凝剂添加到原水中并随即整体混合并搅拌之后进行膜过滤的情况下,当进行上述清洁方法时,即使在将分离膜组件中的膜一次侧的水排放到系统外之后在进行反洗的同时排出分离膜组件中的反洗排水时,还是出现了下列问题。也就是说,在大量注入无机絮凝剂的情况下,含有粉末状活性炭的絮凝绒屑没有充分从膜表面脱落。此外,由于一部分脱落的絮凝绒屑也具有大的粒径,它们容易保留在分离膜组件中膜一次侧的孔隙部分,使得它们难以被排放到系统外。因此,从膜表面脱落的含有粉末状活性炭的絮凝绒屑在随后的空气洗涤过程中与膜表面碰撞,由此磨蚀该表面,使得存在过滤性能变差的问题。
即使在为了解决这些问题而增加反洗流量或延长反洗时间时,清洁效果也小,并且观察到存在水回收率下降的问题。此外,在其中降低用于空气洗涤的空气流速或减少空气洗涤时间的情况下,可以抑制膜表面的磨蚀,但是粉末状活性炭不能充分地从膜表面脱落而大量累积。因此,存在含有粉末状活性炭的絮凝绒屑所导致的滤饼过滤阻力提高和跨膜压迅速升高的问题。
本发明的目的是:在将含有硬度高于分离膜的颗粒的原水与无机絮凝剂混合和搅拌并随后经由分离膜进行过滤的清洁分离膜组件的方法中,在进行反洗的同时排出分离膜组件中的反洗排水的情况下,通过使含有高硬度颗粒的絮凝绒屑容易脱落并使脱落的絮凝绒屑容易排放到系统外而有效降低高硬度颗粒在空气洗涤过程中对膜表面的磨蚀,和在接着进行过滤步骤的情况下抑制来源于膜表面的含有高硬度颗粒的絮凝绒屑的滤饼过滤阻力,由此实现低跨膜压下的长时间稳定运行。
用于问题的方法
为了解决上述问题,本发明的清洁分离膜组件的方法具有下列任一特性特征。
(1) 清洁分离膜组件的方法,其中在将含有硬度高于所述分离膜的颗粒的原水与无机絮凝剂混合和搅拌后经分离膜进行过滤,所述方法包括:
(a)在过滤完成后将所述分离膜组件中的膜一次侧的水排放到所述系统外;
然后(b)用含螯合剂的水填充所述分离膜组件中的膜一次侧一定时间;
随后(c)将所述分离膜组件中的膜一次侧的含螯合剂的水排放到所述系统外;和
然后(d)在进行反洗的同时排出所述分离膜组件中的反洗排水,其中将反洗水从所述分离膜组件的膜二次侧传送至膜一次侧。
(2) 清洁分离膜组件的方法,其中在将含有硬度高于所述分离膜的颗粒的原水与无机絮凝剂混合和搅拌后经分离膜进行过滤,所述方法包括:
(e)在过滤过程中将螯合剂注入分离膜组件中的膜一次侧;
随后(f)在过滤完成后将所述分离膜组件中的含螯合剂的水排放到所述系统外;和
然后(d)在进行反洗的同时排出所述分离膜组件中的反洗排水,其中将反洗水从所述分离膜组件的膜二次侧传送至膜一次侧。
(3) 清洁分离膜组件的方法,其中在将含有硬度高于所述分离膜的颗粒的原水与无机絮凝剂混合和搅拌后经分离膜进行过滤,所述方法包括:
(a)在过滤完成后将所述分离膜组件中的膜一次侧的水排放到所述系统外;和
然后(g)在进行反洗的同时排出所述分离膜组件中的反洗排水,其中将含螯合剂的水从所述分离膜组件的膜二次侧传送至膜一次侧。
(4) 根据(1)至(3)任一项的清洁分离膜组件的方法,其中,在(d)和(g)的任一步骤后,(h)在将水供至所述分离膜组件中的膜一次侧的同时或在用水填充所述分离膜组件中的膜一次侧后进行空气洗涤。
(5) 根据(4)的清洁分离膜组件的方法,其中(i)在进行所述空气洗涤后将所述分离膜组件中的膜一次侧的水排放到所述系统外。
(6) 根据(4)或(5)的清洁分离膜组件的方法,其中在步骤(h)中要供给至所述分离膜组件中的膜一次侧的水是所述反洗水、所述原水和通过混合和搅拌所述原水与所述无机絮凝剂而得的絮凝水中的至少一种。
(7) 根据(1)至(6)任一项的清洁分离膜组件的方法,其中在(b)、(e)和(g)的任一步骤中所述包含螯合剂的水的pH为5或更大。
(8) 根据(1)至(7)任一项的清洁分离膜组件的方法,其中在步骤(a)、(c)和(f)的至少一个步骤中将所述分离膜组件中的膜一次侧的水排放到所述系统外直至所述分离膜组件中的膜一次侧的水位达到分离膜长度的1/3或更低。
(9) 根据(8)的清洁分离膜组件的方法,其中在步骤(a)、(c)和(f)的至少一个步骤中排出所述分离膜组件中的膜一次侧的全部水量。
(10) 根据(1)至(9)任一项的清洁分离膜组件的方法,其中在(d)和(g)的任一步骤中控制反洗的流速以使所述分离膜组件中的膜一次侧的水位保持在分离膜长度的1/3或更低。
发明效果
根据本发明的用于清洁分离膜组件的方法,在其中将含有硬度高于所述分离膜的颗粒的原水与无机絮凝剂混合并搅拌且随后经由分离膜进行过滤的清洁分离膜组件的方法中,螯合剂与无机絮凝剂形成螯合物。因此,即使在不提高用于反洗的流量或不通过延长反洗时间提高反洗水量时,该絮凝绒屑也容易在反洗过程中从膜表面上脱落,并且该絮凝绒屑也容易被破碎。结果,容易将脱落的絮凝绒屑排放到系统外而不会保留在分离膜组件中膜一次侧的孔隙部分中,另外还可有效地减少空气洗涤过程中具有较高硬度的颗粒导致的膜表面的磨蚀。此外,在连续进行过滤步骤时,膜表面的含有高硬度颗粒的絮凝绒屑所导致的滤饼过滤阻力受到抑制,因而能够在低跨膜压下在长时间内稳定运行。
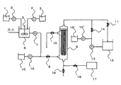
附图说明
图1是显示应用本发明清洁方法的水处理设备的一个实例的设备示意流程图。
具体实施方式
下面将根据附图中显示的实施方案更详细地描述本发明。但是,本发明不应解释为限于下列实施方案。
如图1中所示,其中实施本发明的清洁分离膜组件的方法的用于处理水的设备包括,例如,用于储存粉末状活性炭浆料的活性炭浆料储槽1、用于将粉末状活性炭浆料进料至原水的浆料进料泵2、用于储存无机絮凝剂的絮凝剂储槽3、用于将无机絮凝剂进料至原水的絮凝剂进料泵4、用于将原水与粉末状活性炭和无机絮凝剂混合并搅拌的搅拌器5、絮凝反应槽6、用于进料絮凝水的絮凝水进料泵7、在进料絮凝水时开启的絮凝水进料阀8、用于絮凝水的膜过滤的微滤膜/超滤膜组件9、在进行反洗或空气洗涤的情况下开启的排气阀10、在膜过滤时开启的滤液阀11、用于储存通过微滤膜/超滤膜组件9获得的膜滤液的滤液储槽12、在将膜滤液进料至微滤膜/超滤膜组件9进行反洗时开始运行的反洗泵13、在反洗时开启的反洗阀14、用于储存螯合剂的螯合剂储槽15、15’、用于将螯合剂进料至微滤膜/超滤膜组件9中的膜一次侧的螯合剂进料泵16、16’、充当微滤膜/超滤膜组件9的空气洗涤的空气进料源的鼓风机17、在将空气进料至微滤膜/超滤膜组件9的下部以进行空气洗涤的情况下开启的空气洗涤阀18、和在排出微滤膜/超滤膜组件9的膜一次侧的水的情况下开启的排出阀19。顺便提及,可以不将絮凝水而是将原水本身进料至絮凝水进料泵7,与之同时,在进料原水时开启该絮凝水进料阀8。
在上述用于处理水的设备中,在过滤步骤之时通过浆料进料泵2将储存在活性炭浆料储槽1中的粉末状活性炭进料至絮凝反应槽6。同样,通过絮凝剂进料泵4将储存于絮凝剂储槽3中的无机絮凝剂进料至絮凝反应槽6。通过使絮凝水进料泵7开始运行并开启絮凝水进料阀8,将通过搅拌器5与粉末状活性炭和无机絮凝剂混合并搅拌的原水进料至微滤膜/超滤膜组件9的膜一次侧。进一步地,通过开启滤液阀11,实施通过微滤膜/超滤膜组件9的加压过滤。经滤液阀11将滤液从膜二次侧转移至滤液储槽12。在全量过滤(whole amount filtration)的情况下,排气阀10、反洗阀14、空气洗涤阀18和排出阀19均关闭。过滤时间优选根据原水纯度、膜透过通量等来设定,但是在恒流量过滤的情况下,过滤时间可以持续至达到预定的跨膜压或滤液量[m3] ,或在恒压过滤的情况下持续至达到预定的过滤流速[m3/hr] 或滤液量 [m3] 。这里,过滤流量是指每单位时间的滤液量。
在如上所述的用于处理水的设备中,例如,如下实施本发明的清洁方法。
首先,将絮凝水进料阀8和滤液阀11关闭,并将絮凝水进料泵7暂停,由此暂停微滤膜/超滤膜组件9的过滤步骤。此后,为了排出附着于中空纤维膜的粉末状活性炭,对微滤膜/超滤膜组件9进行清洁。此时,首先开启微滤膜/超滤膜组件9的排气阀10和排出阀19。当将微滤膜/超滤膜组件9中的膜一次侧的水由设置于微滤膜/超滤膜组件9下部的排出阀19排放到微滤膜/超滤膜组件9的系统外时,微滤膜/超滤膜组件9中的水位降低,这使得形成膜一次侧被气体围绕的状态。这里,膜一次侧是指进料作为过滤对象的原水所在的一侧,膜二次侧是指通过膜过滤原水所获得的滤液所在的一侧。因此,优选的是排出微滤膜/超滤膜组件9中的膜一次侧的水,直至分离膜组件9中膜一次侧的水位达到分离膜长度的1/3或或更低,更优选排出全部水量(步骤a)。
然后,用含螯合剂的水填充微滤膜/超滤膜组件9中的膜一次侧一定时间。作为该方法,在排出阀19首先关闭后,将絮凝水进料阀8开启,并使螯合剂进料泵16开始运行,由此可以将螯合剂储槽15中的螯合剂直接进料至微滤膜/超滤膜组件9中的膜一次侧。或者,在排出阀19首先关闭后,将反洗阀14开启,并使螯合剂进料泵16’开始运行,由此可以将螯合剂储槽15’中的螯合剂由膜二次侧进料至膜一次侧。在用含螯合剂的水填充微滤膜/超滤膜组件9中的膜一次侧之后,将絮凝水进料阀8关闭并将螯合剂进料泵16暂停,或将反洗阀14关闭并将螯合剂进料泵16’暂停,接着进行沉降(步骤b)。沉降时间可以是足以由螯合剂与累积在微滤膜/超滤膜组件9中的膜一次侧的无机絮凝剂形成螯合物的时间,优选为1分钟或更久。但是,由于无机絮凝剂仅在膜一次侧累积,因而不必令螯合剂渗透至膜二次侧。同样,为了防止来自无机絮凝剂的铝和铁污染膜二次侧的管道内部,优选不使螯合剂渗透至膜二次侧。因此,考虑到这些问题,优选的是适宜地控制沉降时间。此外,由于螯合剂容易与无机絮凝剂形成螯合物,可以缩短沉降时间,或降低螯合剂的浓度,因而优选使用碱如氢氧化钠将微滤膜/超滤膜组件9中的膜一次侧的含螯合剂的水的pH调节至5或更高,更优选调节至7或更高。
在前述实施方案中,在停止微滤膜/超滤膜组件9中的过滤步骤之后,在将微滤膜/超滤膜组件9中的膜一次侧的水排放到系统外之后,用含螯合剂的水填充微滤膜/超滤膜组件9中的膜一次侧一定时间。但是,通过在过滤的同时使螯合剂进料泵16开始运行以将螯合剂注射到微滤膜/超滤膜组件9中的膜一次侧(步骤e),并任选在过滤完成后沉降一定时间,可以用含螯合剂的水填充微滤膜/超滤膜组件9中的膜一次侧一定时间。这种情况的优点在于,将微滤膜/超滤膜组件9中的膜一次侧的水排放到系统外的前述步骤a可以省略,从而提高水回收率(滤液量/原水量)。但是,由于存在螯合剂的一部分可以穿过膜孔隙而流入滤液储槽12的可能性,因此在膜二次侧在连通微滤膜/超滤膜组件9和滤液储槽12的管道中设置pH计或氧化还原电位计,可在pH或氧化还原电位刚变化后停止过滤步骤。
随后,在微滤膜/超滤膜组件9的排气阀10开启的状态下将排出阀19开启。在将微滤膜/超滤膜组件9中的膜一次侧的含螯合剂的水由微滤膜/超滤膜组件9下部的排出阀19排放到该膜组件的系统外时,该微滤膜/超滤膜组件9的水位降低,这使得形成膜一次侧被气体围绕的状态。微滤膜/超滤膜组件9中的膜一次侧的含螯合剂的水可以保留,但是令膜的至少一半高于水面,并与气体接触。优选排出含螯合剂的水,直至水位在垂直方向上达到分离膜长度的1/3,更优选排出膜一次侧的全部水量(即令整个膜高于水面,以使整个膜与气体接触)(步骤c和f)。
此后,在仍开启排气阀10和排出阀19的情况下开启反洗阀14,并使反洗泵13开始运行,由此进行使用滤液储槽12中的膜滤液的反洗(步骤d)。此时,微滤膜/超滤膜组件9中的反洗排水被排出。常规的反洗一直在用水填充微滤膜/超滤膜组件9中的膜一次侧的状态下进行,并且反洗排水一直是通过排气阀10排放到系统外,以致水压抑制含有粉末状活性炭的絮凝绒屑从膜表面脱落。同样,因其大的粒径,从膜表面脱落的絮凝绒屑一直容易停留在微滤膜/超滤膜组件9中的膜一次侧的孔隙部分处,因此一直难以经由排出阀19从微滤膜/超滤膜组件9的下部排放到系统外。另一方面,在前述的本发明中,通过在反洗前用含螯合剂的水填充微滤膜/超滤膜组件9中的膜一次侧一定时间,作为无机絮凝剂组分的金属离子会与螯合剂形成螯合物,从而破坏该絮凝绒屑。结果,在反洗时由水压导致的阻力消失,使得粉末状活性炭和螯合物容易从膜表面脱落。同样,脱落的粉末状活性炭和螯合物经排出阀19从微滤膜/超滤膜组件9的下部直接排放到系统外,在膜表面上逐滴落下,而不停留在微滤膜/超滤膜组件9中的膜一次侧的孔隙部分处。
在反洗时,更优选的是使螯合剂进料泵16’运行,并将螯合剂混入反洗水中,因为粉末状活性炭和螯合物容易从膜表面脱落。
在排出微滤膜/超滤膜组件9中的反洗排水的同时进行反洗,在反洗过程中并未连续向膜一次侧施加水压的情况下,粉末状活性炭的从膜表面的脱落效果得到改进。因此,优选的是控制用于反洗的流速,即反洗流速 [m3/hr] ,使得微滤膜/超滤膜组件9中的膜一次侧的水位保持为分离膜长度的1/3或更低。尽管在反洗流速提高时粉末状活性炭从膜表面的脱落效果得到改善,取决于微滤膜/超滤膜组件9的排水出口的尺寸,从微滤膜/超滤膜组件9的下部利用自重排出的排水流速受到限制,因此,膜一次侧的水位升高有时会对膜一次侧施加水压。因此,优选根据微滤膜/超滤膜组件9的结构适宜控制反洗流速。该反洗可以连续地进行、或间歇地进行。此外,在前述实施方案中,在步骤a之后,(I)将排出阀19关闭,将絮凝水进料阀8开启,使螯合剂进料泵16运行,由此将螯合剂储槽15中的螯合剂直接进料至微滤膜/超滤膜组件9中的膜一次侧,或将排出阀19关闭,将反洗阀14开启,使螯合剂进料泵16’运行,由此将螯合剂储槽15’中的螯合剂由膜二次侧进料至膜一次侧,由此用含螯合剂的水填充微滤膜/超滤膜组件9中的膜一次侧,和(II)随后,将絮凝水进料阀8关闭并将螯合剂进料泵16暂停,或将反洗阀14关闭并将螯合剂进料泵16’暂停,接着进行沉降(步骤b)。但是,在步骤a之后,通过在排出阀19仍然关闭的状态下打开反洗阀14并使螯合剂进料泵16’运行,可以排出分离膜组件中的反洗排水,同时进行反洗,其中在螯合剂储槽15’中的含螯合剂的水从分离膜组件的膜二次侧转移至膜一次侧(步骤g)。在这种情况下,步骤g充当步骤b至d的替代步骤,优点在于可以简化清洁步骤。但是,为了使膜一次侧与螯合剂接触,必须延长反洗时间,并且有可能使用大量螯合剂,因而适宜设置反洗流速[m3/hr]。在步骤g中,螯合剂进料泵16’可以在上半段运行,反洗泵13可以在下半段运行。
在步骤d或步骤g之后,通过关闭排出阀19并用水填充微滤膜/超滤膜组件9中的膜一次侧,通过开启空气洗涤阀18和使鼓风机17运行,气体从微滤膜/超滤膜组件9的下部进料,并可进行空气洗涤(步骤h)。步骤h有效地使甚至在步骤d或步骤g中也没有从微滤膜/超滤膜组件9的膜表面脱落的粉末状活性炭脱落。可以在步骤d或步骤g之后每次都进行步骤h,或可以不时地进行步骤h。但是,在其中粉末状活性炭的注入量大或滤液量大的情况下,优选每次都进行步骤h以抑制滤饼过滤阻力。
在步骤h中,作为用水填充微滤膜/超滤膜组件9中的膜一次侧的方法,可以通过开启絮凝水进料阀8并使絮凝水进料泵7运行来进料絮凝水或原水,或者可以通过开启反洗阀14并使反洗泵13运行来进料膜滤液作为反洗水。此外,尽管在图中并未显示,优选在此时向待进料的絮凝水、原水或膜滤液(即,在空气洗涤时用于填充微滤膜/超滤膜组件9中的膜一次侧的水)中添加氧化剂,因为具有分解和除去累积于膜表面或膜孔隙中的有机物质的作用。在常规物理清洁中,由于微滤膜/超滤膜组件9中含有粉末状活性炭的絮凝绒屑没有充分从膜表面脱落,因而在累积于膜表面和膜孔隙中的有机物质被分解和除去之前,几乎所有添加到原水或膜滤液中的氧化剂都已经被粉末状活性炭所消耗。另一方面,在本发明中,可以最大限度地利用氧化剂。
空气洗涤可以在用水预先填充微滤膜/超滤膜组件9中的膜一次侧的状态下开始,或者在将水进料至微滤膜/超滤膜组件9中的膜一次侧的同时(即,在空气洗涤的过程中将原水进料至微滤膜/超滤膜组件9的同时,或在进行反洗的同时)进行。但是,优选在进料水的同时进行空气洗涤,因为清洁效果得到提高。
此后,关闭空气洗涤阀18,并使鼓风机17暂停,由此完成空气洗涤。顺带提及,在空气洗涤过程中将絮凝水或原水进料至微滤膜/超滤膜组件9或继续反洗的情况下,在空气洗涤完成的同时、在空气洗涤完成之前或在空气洗涤完成之后,通过关闭絮凝水进料阀8并暂停絮凝水进料泵7或反洗泵13,完成絮凝水或原水的进料或反洗。
随后,通过开启排出阀19,将微滤膜/超滤膜组件9中的膜一次侧的水排放到系统外,已经从膜表面和膜孔隙脱落并漂浮在微滤膜/超滤膜组件9中的结垢物质可以同时排放到系统外(步骤i)。
在步骤i中完成排水后,将排出阀19关闭,将絮凝水进料阀8开启,并使絮凝水进料泵7运行以进行给水,由此用水完全填充微滤膜/超滤膜组件9的膜一次侧。
顺带提及,在步骤h中开启絮凝水进料阀8、排气阀10和空气洗涤阀18并使絮凝水进料泵7和鼓风机17运行以在将絮凝水(可以是原水)进料至微滤膜/超滤膜组件9中的膜一次侧的同时进行空气洗涤的情况下,已经从膜表面和膜孔隙中脱落并漂浮在微滤膜/超滤膜组件9中的结垢物质迁移至微滤膜/超滤膜组件9的上部并在某些情况下经由排气阀10排放到系统外。因此,还有可能在不进行步骤i的情况下通过关闭空气洗涤阀18并暂停鼓风机17和关闭排气阀10来直接重新开始过滤步骤。
同样,在步骤h中将反洗阀14、排气阀10和空气洗涤阀18开启并使反洗泵13和鼓风机17运行以进行空气洗涤,同时将反洗水进料至微滤膜/超滤膜组件9中的膜一次侧的情况下,已经从膜表面和膜孔隙中脱落并漂浮在微滤膜/超滤膜组件9中的结垢物质迁移至微滤膜/超滤膜组件9的上部,并在某些情况下通过排气阀10排放到系统外。因此,还有可能在不进行步骤i的情况下通过关闭反洗阀14和空气洗涤阀18并暂停反洗泵13和鼓风机17,开启絮凝水进料阀8,使絮凝水进料泵7运行并关闭排气阀10来直接重新开始过滤步骤。
此外,在步骤h完成后,可以在将排出阀19关闭的状态下通过开启絮凝水进料阀8并使絮凝水进料泵7运行以进料絮凝水或原水而将微滤膜/超滤膜组件9中的膜一次侧的水挤出,并经排气阀10排放到系统外,而不进行步骤i。通过该操作,对于微滤膜/超滤膜组件9中的膜一次侧的水来说,含有已经从膜表面和膜孔隙中脱落并漂浮在微滤膜/超滤膜组件9中的结垢物质的水被新进料的絮凝水或原水替代。
此后,当关闭排气阀10并开启滤液阀11时,微滤膜/超滤膜组件9返回至过滤步骤,并且可通过重复上述步骤来持续进行水处理。
本发明的清洁方法可以在每次完成过滤步骤后进行,或可以与其它清洁方法结合而不时地进行。优选重新使用在进行反洗之前从微滤膜/超滤膜组件9下部的排出阀19排出的膜一次侧的水来作为待进料至微滤膜/超滤膜组件9的絮凝水。这里排出的水由于事先还未进行反洗或空气洗涤因而仅被略微污染,因而对于重新用作膜过滤用原水不存在麻烦。由此,水回收率(滤液量/原水量)得到改进,并能够在很大程度上减少白白排放的水。此外,通过从排出阀19排放水,可以除去一部分附着于膜表面的活性炭。由于在这种情况下除去的活性炭是恰好在过滤步骤完成前添加的活性炭,因而该活性炭仍具有吸附能力。如果其可以再利用,则可以提高经济效率。为了重新用作絮凝水,将该水返回至絮凝反应槽6,或在进行预处理的情况下将其返回至预处理的前阶段,由此再次使用其作为膜过滤用原水即可。
在本发明中,具有高硬度的颗粒指的是比要施以过滤或清洁的分离膜更硬的颗粒。作为具有高硬度的此类颗粒,可以提及:粉末状活性炭、金属粉末、粉砂颗粒、沙子、陶瓷颗粒等,但是考虑到吸附能力,优选采用粉末状活性炭。这里,关于判断具有高硬度的颗粒是否比分离膜更硬,通过根据ISO 14577-1(仪器化压痕硬度)的测量方法测量硬度,并通过比较测得的硬度来进行判断。就中空分离膜而言,将该膜切开,并测量展平的膜。
粉末状活性炭的原料可以是任何木质原料,如椰子壳和锯末,以及煤基(coal-based)原料,如泥煤、褐煤和烟煤。此外,关于粉末状活性炭的粒径,较小的粒径是优选的,因为比表面积增加且吸附能力变高。但是,粒径必须大于微滤膜/超滤膜组件9的分离膜的孔径,以便活性炭不会混入膜滤液中。
作为储存在絮凝剂储槽3中的无机絮凝剂,可以使用聚氯化铝、聚硫酸铝、氯化铁、聚硫酸铁(polyferric sulfate)、硫酸铁、聚硅铁等。
储存在螯合剂储槽15中的螯合剂没有特殊限定。其实例包括:乙二胺四乙酸(EDTA)、反式-1,2-环己二胺四乙酸(CyDTA)、乙二醇醚二胺四乙酸(GEDTA或EGTA)、二亚乙基三胺五乙酸(DTPA)、氨三乙酸(NTA)、聚丙烯酸、聚苯乙烯磺酸、马来酸酐(共)聚合物、木质素磺酸、氨基三亚甲基膦酸、膦酸基丁烷三甲酸、氨三乙酸、乙二胺四乙酸、二亚乙基三胺五乙酸、草酸、抗坏血酸、柠檬酸、苹果酸、酒石酸、琥珀酸、葡糖酸、丙氨酸、精氨酸、半胱氨酸、谷氨酸、茶氨酸、丙二酸、水杨酸、焦磷酸、三聚磷酸、四偏磷酸、六偏磷酸、三偏磷酸和/或其钠盐和钾盐。特别地,在高度要求对人体的安全性的情况下,如饮料应用,优选使用抗坏血酸、柠檬酸、苹果酸、酒石酸、琥珀酸、葡糖酸、丙氨酸、精氨酸、半胱氨酸、谷氨酸和茶氨酸。
微滤膜/超滤膜组件9可以是外压式或内压式的,但是,考虑到预处理的方便性,外压式是优选的。另外,膜过滤系统可以是死端过滤式组件或交叉流过滤式组件,但是,考虑到能量消耗较小,死端过滤式组件是优选的。此外,该组件可以是加压式组件或浸没式组件,但是考虑到高通量能力,加压式组件是优选的。
对在微滤膜/超滤膜组件9中使用的分离膜没有特别限定,只要其为多孔的,但是,取决于所需处理水的水质和水量,使用微滤膜,使用超滤膜,或组合使用两种膜。例如,在想要除去混浊成分、大肠杆菌、隐孢子虫(Cryptosporidium)等的情况下,可以使用微滤膜与超滤膜之一,但是,在想要除去病毒、高分子有机物等的情况下,优选使用超滤膜。
分离膜的形状包括中空纤维膜、平膜、管状膜等,可以使用它们中的任意一种。
作为分离膜的材料,优选含有选自以下的至少一种:聚乙烯、聚丙烯、聚丙烯腈、乙烯-四氟乙烯共聚物、聚氯三氟乙烯、聚四氟乙烯、聚氟乙烯、四氟乙烯-六氟丙烯共聚物、四氟乙烯-全氟烷基乙烯基醚共聚物和氯三氟乙烯-乙烯共聚物、聚偏二氟乙烯、聚砜、乙酸纤维素、聚乙烯醇、聚醚砜等。此外,考虑到膜强度和耐化学性,聚偏二氟乙烯(PVDF)是更优选的,考虑到高亲水性和强耐结垢性,聚丙烯腈是更优选的。顺带提及,因为由前述有机高分子树脂制成的分离膜具有低于本发明的高硬度颗粒(如粉末状活性炭)的硬度,因而该膜优选在本发明的清洁微滤膜/超滤膜组件9的方法中使用。
过滤操作的控制方法可以是恒流速过滤或恒压过滤,但是考虑到获得恒定量的处理水和考虑到容易进行总体控制,恒流速过滤是优选的。
根据上面提到的本发明,通过螯合剂与无机絮凝剂反应形成螯合物,在反洗时絮凝绒屑容易从膜表面脱落并且该絮凝绒屑受到破坏,而不用提高反洗的通量(flux)或通过延长反洗时间来提高反洗水量。因此,容易将脱落的絮凝绒屑排放到系统外而不会保留在微滤膜/超滤膜组件9中的膜一次侧的孔隙处,另外还可有效减少空气洗涤时具有高硬度的颗粒导致的膜表面的磨蚀。此外,在随后的过滤步骤时,膜表面的含有高硬度颗粒的絮凝绒屑所导致的滤饼过滤阻力受到抑制,并实现在低跨膜压下的长时间稳定运行。但是,难以完全除去絮凝绒屑,因此在某些情况下,来自无机絮凝剂的铝和铁附着,或者经氧化剂氧化的铁、锰等逐渐沉淀于膜表面。因此,在跨膜压达到接近微滤膜/超滤膜组件9压力极限的情况下,优选在高浓度下进行化学清洁。
可以在适当设定该膜不会降解的浓度与保留时间后选择用于清洁的化学品,由于对有机物的清洁效果变高,其优选含有次氯酸钠、二氧化氯、过氧化氢、臭氧等的至少一种。此外,由于对铝、铁、锰等的清洁效果变高,其优选含有盐酸、硫酸、硝酸、柠檬酸、草酸等的至少一种。
实施例
<分离膜和粉末状活性炭的硬度的测量方法>
由于该分离膜是中空的,因而将该膜切开并加工成平膜。将粉末状活性炭用树脂包埋并切割,露出横截面,由此获得加工成平面的粉末状活性炭。随后,通过使用超微硬度计的纳米压痕法(连续刚度测量法)测量各样品的硬度。MTS Systems制造的纳米压痕仪XP用作超显微硬度计,金刚石制成的规则三角锥被用作压头。
<跨膜压的计算方法>
在连接至微滤膜/超滤膜组件9的原水进料管(膜一次侧)和膜滤液管(膜二次侧)上设置压力计,通过用膜一次侧的压力减去膜二次侧的压力来计算跨膜压。
<化学清洁的恢复率>
测量在运行微滤膜/超滤膜组件9前(新品时)和在其化学清洁后的纯水渗透性能(m3/h,50 kPa下,25℃)。在将新品时的纯水渗透性能取作A,将化学清洁后的纯水渗透性能取作B时,由100×B/A的数学式计算该恢复率(%)。
顺带提及,在以6 m3/h的过滤流速下膜过滤25℃水温的纯水时测量跨膜压C(kPa)后,根据下式计算纯水渗透性能。
纯水渗透性能(m3/h,50 kPa下,25℃) = 6×50/C。
<分离膜组件中的干污泥累积>
在将微滤膜/超滤膜组件9拆卸后,将膜放置在含有纯水的水槽中,连续通气直到观察到水槽中悬浮固体浓度不发生改变,由此洗掉膜外表面上的污泥。在将从膜外表面洗掉的污泥干燥并将水分完全蒸发后,测量其重量。
<分离膜表面状态的评价方法>
在将微滤膜/超滤膜组件9拆卸后,将膜放置在含有纯水的水槽中,连续通气直到观察到水槽中悬浮固体浓度不发生改变,由此洗掉膜外表面上的污泥。在将膜干燥后,使用放大10000倍的电子显微镜观察膜外表面。
(实施例 1)
在使用了一个外压式PVDF超滤中空纤维膜组件HFU-2020(由Toray Industries, Inc.制造)的图1所示装置中,开启絮凝水进料阀8和滤液阀11并使浆料进料泵2、絮凝剂进料泵4、搅拌器5和絮凝水进料泵7运行,以1.5 m3/(m2?d)的膜过滤通量对絮凝反应槽6中的其中粉末状活性炭的添加浓度已调节至50毫克/升且聚氯化铝的添加浓度已调节至1毫克铝/升的河水施以恒流速过滤。这里,中空纤维膜的硬度为0.019 GPa,粉末状活性炭的硬度为2.3 GPa。
在恒流速过滤开始30分钟后,将絮凝水进料阀8和滤液阀11关闭,并将絮凝水进料泵7暂停,随后将排气阀10和排出阀19开启,由此将微滤膜/超滤膜组件9中的膜一次侧的全部量的水排出(步骤a)。随后,将排出阀19关闭并使螯合剂进料泵16运行以便用1%的柠檬酸水溶液(pH 2.3)填充微滤膜/超滤膜组件9中的膜一次侧,随后将螯合剂进料泵16暂停,接着沉降30分钟(步骤b)。随后,将排出阀19开启并将微滤膜/超滤膜组件9中的膜一次侧的全部量的柠檬酸水溶液排出(步骤c)。随后,在排气阀10和排出阀19仍然开启的同时,将反洗阀14开启并使反洗泵13运行,由此以2 m3/(m2?d)的通量进行反洗30秒(步骤d)。随后,将反洗阀14和排出阀19关闭,使反洗泵13暂停,同时将絮凝水进料阀8开启,使絮凝水进料泵7运行以便用絮凝水填充微滤膜/超滤膜组件9中的膜一次侧,随后将絮凝水进料阀8关闭,使絮凝水进料泵7暂停,同时将空气洗涤阀18开启,并使鼓风机17运行,由此以100升/分钟的空气流速进行空气洗涤30分钟(步骤h)。随后,将空气洗涤阀18关闭,使鼓风机17暂停,同时将排出阀19开启,由此将微滤膜/超滤膜组件9中的膜一次侧的全部量的水排出(步骤i)。随后,将排出阀19关闭,同时将絮凝水进料阀8开启并使絮凝水进料泵7运行,以便用絮凝水填充微滤膜/超滤膜组件9中的膜一次侧,随后将滤液阀11开启并将排气阀10关闭。由此,操作返回至过滤步骤。重复上述步骤。
结果,微滤膜/超滤膜组件9的跨膜压在刚运行时为15 kPa,与此相对,在6个月后仍为34 kPa,故可进行稳定运行。此外,在运行6个月后用0.3%的次氯酸钠水溶液和3%柠檬酸水溶液进行化学清洁,结果,微滤膜/超滤膜组件9的纯水渗透性能与新品时相比恢复至95%。当拆卸微滤膜/超滤膜组件9时,在微滤膜/超滤膜组件9中仅累积1.1千克干污泥。用电子显微镜观察膜外表面时,膜外表面的90%或更多是光滑的,几乎没有观察到磨损状态。
(实施例 2)
以与实施例1相同方式进行该实施例,除了在步骤b中使螯合剂进料泵16运行,以便用其pH已用氢氧化钠调节至5的0.1%的柠檬酸水溶液填充微滤膜/超滤膜组件9中的膜一次侧,随后使螯合剂进料泵16暂停,接着沉降10分钟。
结果,微滤膜/超滤膜组件9的跨膜压在刚运行时为15 kPa,与此相对,在6个月后仍为31 kPa,故可进行稳定运行。此外,在运行6个月后用0.3%的次氯酸钠水溶液和3%柠檬酸水溶液进行化学清洁,结果,微滤膜/超滤膜组件9的纯水渗透性能与新品时相比恢复至96%。当拆卸微滤膜/超滤膜组件9时,在微滤膜/超滤膜组件9中仅累积0.9千克干污泥。用电子显微镜观察膜外表面时,膜外表面的90%或更多是光滑的,几乎没有观察到磨损状态。
(实施例 3)
以与实施例1相同方式进行该实施例,除了在步骤b中使螯合剂进料泵16运行,以便用其pH已用氢氧化钠调节至7的0.1%的柠檬酸水溶液填充微滤膜/超滤膜组件9中的膜一次侧,随后使螯合剂进料泵16暂停,接着沉降10分钟。
结果,微滤膜/超滤膜组件9的跨膜压在刚运行时为15 kPa,与此相对,在6个月后仍为29 kPa,故可进行稳定运行。此外,在运行6个月后用0.3%的次氯酸钠水溶液和3%柠檬酸水溶液进行化学清洁,结果,微滤膜/超滤膜组件9的纯水渗透性能与新品时相比恢复至97%。当拆卸微滤膜/超滤膜组件9时,在微滤膜/超滤膜组件9中仅累积0.7千克干污泥。用电子显微镜观察膜外表面时,膜外表面的90%或更多是光滑的,几乎没有观察到磨损状态。
(实施例 4)
在使用了一个外压式PVDF超滤中空纤维膜组件HFU-2020(由Toray Industries, Inc.制造)的图1所示装置中,开启絮凝水进料阀8和滤液阀11并使浆料进料泵2、絮凝剂进料泵4、搅拌器5和絮凝水进料泵7运行,以1.5 m3/(m2?d)的膜过滤通量对絮凝反应槽6中的其中粉末状活性炭的添加浓度已调节至50毫克/升且聚氯化铝的添加浓度已调节至1毫克铝/升的河水施以恒流速过滤。这里,中空纤维膜的硬度为0.019 GPa,粉末状活性炭的硬度为2.3 GPa。
在恒流速过滤开始29分钟后,使絮凝水进料泵7暂停并同时使螯合剂进料泵16运行,以便以1.5 m3/(m2?d)的膜过滤通量对其pH已经用氢氧化钠调节至7的0.1%的柠檬酸水溶液施以恒流速过滤1分钟(步骤e)。随后,将絮凝水进料阀8和滤液阀11关闭并使螯合剂进料泵16暂停。在沉降10分钟后,将排气阀10和排出阀19开启并将微滤膜/超滤膜组件9中的膜一次侧的含有柠檬酸水溶液的水的全部量排出(步骤f)。随后,在排气阀10和排出阀19仍然开启的同时,将反洗阀14开启并使反洗泵13运行,由此以2 m3/(m2?d)的通量进行反洗30秒(步骤d)。随后,将反洗阀14和排出阀19关闭,使反洗泵13暂停,同时将絮凝水进料阀8开启,使絮凝水进料泵7运行以便用絮凝水填充微滤膜/超滤膜组件9中的膜一次侧,随后将絮凝水进料阀8关闭,使絮凝水进料泵7暂停,同时将空气洗涤阀18开启,并使鼓风机17运行,由此以100升/分钟的空气流速进行空气洗涤30分钟(步骤h)。随后,将空气洗涤阀18关闭,使鼓风机17暂停,同时将排出阀19开启,由此将微滤膜/超滤膜组件9中的膜一次侧的全部量的水排出(步骤i)。随后,将排出阀19关闭,同时将絮凝水进料阀8开启并使絮凝水进料泵7运行,以便用絮凝水填充微滤膜/超滤膜组件9中的膜一次侧,随后将滤液阀11开启并将排气阀10关闭。由此,操作返回至过滤步骤。重复上述步骤。
结果,微滤膜/超滤膜组件9的跨膜压在刚运行时为15 kPa,与此相对,在6个月后仍为27 kPa,故可进行稳定运行。此外,在运行6个月后用0.3%的次氯酸钠水溶液和3%柠檬酸水溶液进行化学清洁,结果,微滤膜/超滤膜组件9的纯水渗透性能与新品时相比恢复至97%。当拆卸微滤膜/超滤膜组件9时,在微滤膜/超滤膜组件9中仅累积0.6千克干污泥。用电子显微镜观察膜外表面时,膜外表面的90%或更多是光滑的,几乎没有观察到磨损状态。
(实施例 5)
在使用了一个外压式PVDF超滤中空纤维膜组件HFU-2020(由Toray Industries, Inc.制造)的图1所示装置中,开启絮凝水进料阀8和滤液阀11并使浆料进料泵2、絮凝剂进料泵4、搅拌器5和絮凝水进料泵7运行,以1.5 m3/(m2?d)的膜过滤通量对絮凝反应槽6中的其中粉末状活性炭的添加浓度已调节至50毫克/升且聚氯化铝的添加浓度已调节至1毫克铝/升的河水施以恒流速过滤。这里,中空纤维膜的硬度为0.019 GPa,粉末状活性炭的硬度为2.3 GPa。
在恒流速过滤开始30分钟后,将絮凝水进料阀8和滤液阀11关闭,并将絮凝水进料泵7暂停,随后将排气阀10和排出阀19开启,由此将微滤膜/超滤膜组件9中的膜一次侧的全部量的水排出(步骤a)。随后,在排气阀10和排出阀19仍开启的同时,将反洗阀14开启并使螯合剂进料泵16’运行,由此用其pH已经用氢氧化钠调节至7的1%的柠檬酸水溶液以2 m3/(m2?d)的通量进行反洗30秒(步骤g)。接着,将反洗阀14和排出阀19关闭,使螯合剂进料泵16暂停,同时将絮凝水进料阀8开启,使絮凝水进料泵7运行以便用絮凝水填充微滤膜/超滤膜组件9中的膜一次侧,随后将絮凝水进料阀8关闭,使絮凝水进料泵7暂停,同时将空气洗涤阀18开启,并使鼓风机17运行,由此以100升/分钟的空气流速进行空气洗涤30分钟(步骤h)。接着,将空气洗涤阀18关闭,使鼓风机17暂停,同时将排出阀19开启,由此将微滤膜/超滤膜组件9中的膜一次侧的全部量的水排出(步骤i)。接着,将排出阀19关闭,同时将絮凝水进料阀8开启并使絮凝水进料泵7运行,以便用絮凝水填充微滤膜/超滤膜组件9中的膜一次侧,随后将滤液阀11开启并将排气阀10关闭。由此,操作返回至过滤步骤。重复上述步骤。
结果,微滤膜/超滤膜组件9的跨膜压在刚运行时为15 kPa,与此相对,在6个月后仍为41 kPa,故可进行稳定运行。此外,在运行6个月后用0.3%的次氯酸钠水溶液和3%柠檬酸水溶液进行化学清洁,结果,微滤膜/超滤膜组件9的纯水渗透性能与新品时相比恢复至89%。当拆卸微滤膜/超滤膜组件9时,在微滤膜/超滤膜组件9中仅累积1.3千克干污泥。用电子显微镜观察膜外表面时,膜外表面的90%或更多是光滑的,几乎没有观察到磨损状态。
(比较例 1)
以与实施例1相同方式进行该例,除了:在步骤a(其中,在恒流速过滤开始30分钟后,将絮凝水进料阀8和滤液阀11关闭并使絮凝水进料泵7暂停,并随后将排气阀10和排出阀19开启,由此将微滤膜/超滤膜组件9中的膜一次侧的全部量的水排出)后,进行步骤d(其中,在排气阀10和排出阀19仍开启的同时,将反洗阀14开启并使反洗泵13运行,由此以2 m3/(m2?d)的通量进行反洗30秒),而不进行步骤b(其中,将排出阀19关闭并使螯合剂进料泵16运行,以便用1%的柠檬酸水溶液(pH 2.3)填充微滤膜/超滤膜组件9中的膜一次侧,并随后使螯合剂进料泵16暂停,接着沉降30分钟)和步骤c(其中,将排出阀19开启,将微滤膜/超滤膜组件9中的膜一次侧的柠檬酸水溶液的全部量排出)。
结果,微滤膜/超滤膜组件9的跨膜压在刚开始运行时为15 kPa,与此相对,在68天后急剧升高至120 kPa。此外,在此之后立即用0.3%的次氯酸钠水溶液和3%柠檬酸水溶液进行化学清洁,结果,微滤膜/超滤膜组件9的纯水渗透性能与新品时相比仅恢复至63%。当拆卸微滤膜/超滤膜组件9时,在微滤膜/超滤膜组件9中仅累积6.1千克干污泥。用电子显微镜观察膜外表面时,证实膜外表面的40%是光滑的,剩下60%被磨损。
(比较例 2)
以与实施例1相同方式进行该例,除了进行其中用0.01摩尔/升的盐酸填充微滤膜/超滤膜组件9中的膜一次侧并接着沉降30分钟的步骤来代替进行步骤b(其中,用1%的柠檬酸水溶液(pH 2.3)填充微滤膜/超滤膜组件9中的膜一次侧,接着沉降30分钟),并将微滤膜/超滤膜组件9中的膜一次侧的全部量的盐酸排出来代替步骤c(其中,将微滤膜/超滤膜组件9中的膜一次侧的全部量的柠檬酸水溶液排出)。
结果,微滤膜/超滤膜组件9的跨膜压在刚开始运行时为15 kPa,与此相对,在87天后急剧升高至120 kPa。此外,在此之后立即用0.3%的次氯酸钠水溶液和3%柠檬酸水溶液进行化学清洁,结果,微滤膜/超滤膜组件9的纯水渗透性能与新品时相比仅恢复至68%。当拆卸微滤膜/超滤膜组件9时,在微滤膜/超滤膜组件9中仅累积4.8千克干污泥。用电子显微镜观察膜外表面时,证实膜外表面的40%是光滑的,剩下60%被磨损。
(比较例 3)
以与实施例4相同方式进行该例,除了以1.5 m3/(m2?d)的膜过滤通量对0.01摩尔/升的盐酸施以恒流速过滤1分钟以代替其中以1.5 m3/(m2?d)的膜过滤通量对其pH已经用氢氧化钠调节至7的0.1%的柠檬酸水溶液施以恒流速过滤1分钟的步骤e,并且在使用盐酸的1分钟恒流速过滤后沉降10分钟后,将微滤膜/超滤膜组件9中的膜一次侧的全部量的盐酸排出,以代替其中在步骤e后沉降10分钟后将微滤膜/超滤膜组件9中的膜一次侧的全部量的柠檬酸水溶液排出的步骤f。
结果,微滤膜/超滤膜组件9的跨膜压在刚开始运行时为15 kPa,与此相对,在95天后急剧升高至120 kPa。此外,在此之后立即用0.3%的次氯酸钠水溶液和3%柠檬酸水溶液进行化学清洁,结果,微滤膜/超滤膜组件9的纯水渗透性能与新品时相比仅恢复至76%。当拆卸微滤膜/超滤膜组件9时,在微滤膜/超滤膜组件9中仅累积3.9千克干污泥。用电子显微镜观察膜外表面时,证实膜外表面的50%是光滑的,剩下50%被磨损。
(比较例 4)
以与实施例5相同方式进行该例,除了用0.01摩尔/升的盐酸以2 m3/(m2?d)的通量进行反洗30秒,以代替其中用其pH已经用氢氧化钠调节至7的1%的柠檬酸水溶液以2 m3/(m2?d)的通量进行反洗30秒的步骤g。
结果,微滤膜/超滤膜组件9的跨膜压在刚开始运行时为15 kPa,与此相对,在74天后急剧升高至120 kPa。此外,在此之后立即用0.3%的次氯酸钠水溶液和3%柠檬酸水溶液进行化学清洁,结果,微滤膜/超滤膜组件9的纯水渗透性能与新品时相比仅恢复至65%。当拆卸微滤膜/超滤膜组件9时,在微滤膜/超滤膜组件9中仅累积5.4千克干污泥。用电子显微镜观察膜外表面时,证实膜外表面的40%是光滑的,剩下60%被磨损。
这里,在表1和2中显示了各实施例与比较例的条件和评价结果。
[表1]
[表2]
| 刚开始运行后 | 6个月后的跨膜压 | 由化学洗涤实现的恢复率 | 污泥累积 | |
| 实施例 1 | 15 kPa | 34 kPa | 95% | 1.1 kg |
| 实施例 2 | 15 kPa | 31 kPa | 96% | 0.9 kg |
| 实施例 3 | 15 kPa | 29 kPa | 97% | 0.7 kg |
| 实施例 4 | 15 kPa | 27 kPa | 97% | 0.6 kg |
| 实施例 5 | 15 kPa | 41 kPa | 89% | 1.3 kg |
| 比较例 1 | 15 kPa | 120 kPa (68天后) | 63% | 6.1 kg |
| 比较例 2 | 15 kPa | 120 kPa (87天后) | 68% | 4.8 kg |
| 比较例 3 | 15 kPa | 120 kPa (95天后) | 76% | 3.9 kg |
| 比较例 4 | 15 kPa | 120 kPa (74天后) | 65% | 5.4 kg |
符号与标记的说明
1:活性炭浆料储槽
2:浆料进料泵
3:絮凝剂储槽
4:絮凝剂进料泵
5:搅拌器
6:絮凝反应槽
7:絮凝水进料泵
8:絮凝水进料阀
9:微滤膜/超滤膜组件
10:排气阀
11:滤液阀
12:滤液储槽
13:反洗泵
14:反洗阀
15, 15':螯合剂储槽
16, 16':螯合剂进料泵
17:鼓风机
18:空气洗涤阀
19:排出阀
Claims (10)
1.清洁分离膜组件的方法,其中在将含有硬度高于所述分离膜的颗粒的原水与无机絮凝剂混合和搅拌后经分离膜进行过滤,所述方法包括:
(a)在过滤完成后将所述分离膜组件中的膜一次侧的水排放到所述系统外;
然后(b)用含螯合剂的水填充所述分离膜组件中的膜一次侧一定时间;
随后(c)将所述分离膜组件中的膜一次侧的含螯合剂的水排放到所述系统外;和
然后(d)在进行反洗的同时排出所述分离膜组件中的反洗排水,其中将反洗水从所述分离膜组件的膜二次侧传送至膜一次侧。
2.清洁分离膜组件的方法,其中在将含有硬度高于所述分离膜的颗粒的原水与无机絮凝剂混合和搅拌后经分离膜进行过滤,所述方法包括:
(e)在过滤过程中将螯合剂注入分离膜组件中的膜一次侧;
随后(f)在过滤完成后将所述分离膜组件中的含螯合剂的水排放到所述系统外;和
然后(d)在进行反洗的同时排出所述分离膜组件中的反洗排水,其中将反洗水从所述分离膜组件的膜二次侧传送至膜一次侧。
3.清洁分离膜组件的方法,其中在将含有硬度高于所述分离膜的颗粒的原水与无机絮凝剂混合和搅拌后经分离膜进行过滤,所述方法包括:
(a)在过滤完成后将所述分离膜组件中的膜一次侧的水排放到所述系统外;和
然后(g)在进行反洗的同时排出所述分离膜组件中的反洗排水,其中将含螯合剂的水从所述分离膜组件的膜二次侧传送至膜一次侧。
4.根据权利要求1至3任一项的清洁分离膜组件的方法,其中,在(d)和(g)的任一步骤后,(h)在将水供至所述分离膜组件中的膜一次侧的同时或在用水填充所述分离膜组件中的膜一次侧后进行空气洗涤。
5.根据权利要求书4的清洁分离膜组件的方法,其中(i)在进行所述空气洗涤后将所述分离膜组件中的膜一次侧的水排放到所述系统外。
6.根据权利要求书4或5的清洁分离膜组件的方法,其中在步骤(h)中要供给至所述分离膜组件中的膜一次侧的水是所述反洗水、所述原水和通过混合和搅拌所述原水与所述无机絮凝剂而得的絮凝水中的至少一种。
7.根据权利要求1至6任一项的清洁分离膜组件的方法,其中在(b)、(e)和(g)的任一步骤中所述包含螯合剂的水的pH为5或更大。
8.根据权利要求1至7任一项的清洁分离膜组件的方法,其中在步骤(a)、(c)和(f)的至少一个步骤中将所述分离膜组件中的膜一次侧的水排放到所述系统外直至所述分离膜组件中的膜一次侧的水位达到所述分离膜长度的1/3或更低。
9.根据权利要求8的清洁分离膜组件的方法,其中在步骤(a)、(c)和(f)的至少一个步骤中排出所述分离膜组件中的膜一次侧的全部水量。
10.根据权利要求1至9任一项的清洁分离膜组件的方法,其中在(d)和(g)的任一步骤中控制反洗的流速以使所述分离膜组件中的膜一次侧的水位保持在分离膜长度的1/3或更低。
Applications Claiming Priority (3)
| Application Number | Priority Date | Filing Date | Title |
|---|---|---|---|
| JP2011-143851 | 2011-06-29 | ||
| JP2011143851 | 2011-06-29 | ||
| PCT/JP2012/061850 WO2013001914A1 (ja) | 2011-06-29 | 2012-05-09 | 分離膜モジュールの洗浄方法 |
Publications (2)
| Publication Number | Publication Date |
|---|---|
| CN103619451A true CN103619451A (zh) | 2014-03-05 |
| CN103619451B CN103619451B (zh) | 2015-09-23 |
Family
ID=47423820
Family Applications (1)
| Application Number | Title | Priority Date | Filing Date |
|---|---|---|---|
| CN201280032102.0A Expired - Fee Related CN103619451B (zh) | 2011-06-29 | 2012-05-09 | 分离膜组件的清洗方法 |
Country Status (8)
| Country | Link |
|---|---|
| US (1) | US20140124441A1 (zh) |
| EP (1) | EP2727645A4 (zh) |
| JP (1) | JP5954182B2 (zh) |
| KR (1) | KR20140033154A (zh) |
| CN (1) | CN103619451B (zh) |
| CA (1) | CA2840475A1 (zh) |
| TW (1) | TW201311341A (zh) |
| WO (1) | WO2013001914A1 (zh) |
Cited By (1)
| Publication number | Priority date | Publication date | Assignee | Title |
|---|---|---|---|---|
| CN112387118A (zh) * | 2019-08-19 | 2021-02-23 | 北京奥博水处理有限责任公司 | 一种在线自清洗陶瓷膜过滤器 |
Families Citing this family (14)
| Publication number | Priority date | Publication date | Assignee | Title |
|---|---|---|---|---|
| EP4176964A1 (en) | 2014-10-22 | 2023-05-10 | Koch Separation Solutions, Inc. | Membrane module system with bundle enclosures and pulsed aeration and method of operation |
| DE102015107455B3 (de) * | 2015-05-12 | 2016-06-09 | Vovo-Tec Gmbh | Verfahren zur chemischen Reinigung eines getauchten Membranfilters und Vorrichtung zur Anwendung des Verfahrens |
| USD779631S1 (en) | 2015-08-10 | 2017-02-21 | Koch Membrane Systems, Inc. | Gasification device |
| CN105862043A (zh) * | 2016-04-11 | 2016-08-17 | 中国南方航空工业(集团)有限公司 | 高温合金零件喷丸后表面铁污染物的去除剂及去除方法 |
| US11117099B2 (en) * | 2016-04-19 | 2021-09-14 | Gwinnett County Board of Commissioners | Method of cleaning microfiltration and ultrafiltration membranes |
| JP6567008B2 (ja) * | 2016-12-22 | 2019-08-28 | 株式会社クボタ | 膜モジュールの運転方法 |
| US11697043B2 (en) | 2019-04-29 | 2023-07-11 | HMR Solutions, Inc. | Method and reagents for treating materials contaminated with mercury, PFAS, or other contaminants |
| EP4043093A4 (en) * | 2019-10-11 | 2023-11-08 | Metawater Co., Ltd. | METHOD FOR CLEANING A MEMBRANE FILTRATION SYSTEM, AND MEMBRANE FILTRATION SYSTEM |
| CN111646545A (zh) * | 2020-06-10 | 2020-09-11 | 金科环境股份有限公司 | 可反洗滤芯-纳滤饮用水深度净化系统 |
| WO2022060358A1 (en) * | 2020-09-17 | 2022-03-24 | Cokebusters Usa Inc. | Mobile water filtration system |
| US20220144679A1 (en) | 2020-11-10 | 2022-05-12 | Complete Filtration Resources, Inc | Systems and methods for removing phosphorus from water |
| CN115321702A (zh) * | 2022-07-18 | 2022-11-11 | 北京城市排水集团有限责任公司 | 一种含融雪剂废水资源化回用系统及方法 |
| TWI831302B (zh) * | 2022-07-20 | 2024-02-01 | 中國鋼鐵股份有限公司 | 逆滲透系統及其清洗方法 |
| CN117263429A (zh) * | 2023-09-22 | 2023-12-22 | 威海智洁环保技术有限公司 | 一种基于超滤膜的膜法水处理装置和水处理方法及超滤膜组件的高效清洗方法 |
Citations (8)
| Publication number | Priority date | Publication date | Assignee | Title |
|---|---|---|---|---|
| US6861000B2 (en) * | 2000-07-19 | 2005-03-01 | Nitto Denko Corporation | Running method and washing method for spiral wound membrane element and spiral wound membrane module |
| JP2006272136A (ja) * | 2005-03-29 | 2006-10-12 | Toray Ind Inc | 膜分離方法および膜分離装置 |
| JP2008029906A (ja) * | 2006-07-26 | 2008-02-14 | Toray Ind Inc | 造水方法および造水装置 |
| US20080060997A1 (en) * | 2006-09-07 | 2008-03-13 | Musale Deepak A | Method of heavy metals removal from municipal wastewater |
| CN101184548A (zh) * | 2005-04-29 | 2008-05-21 | 西门子水技术公司 | 用于膜滤器的化学清洗剂 |
| CN101272845A (zh) * | 2005-09-27 | 2008-09-24 | 西门子水技术公司 | 用于清洁过滤膜的化学清洁剂和方法 |
| JP2009274021A (ja) * | 2008-05-15 | 2009-11-26 | Kuraray Co Ltd | 中空糸膜モジュールの洗浄方法および中空糸膜ろ過装置 |
| CN101972607A (zh) * | 2010-11-30 | 2011-02-16 | 广州振清环保技术有限公司 | 一种新型膜清洗剂 |
Family Cites Families (21)
| Publication number | Priority date | Publication date | Assignee | Title |
|---|---|---|---|---|
| JPH06170364A (ja) | 1992-12-07 | 1994-06-21 | Suido Kiko Kk | 透過膜によるろ過装置 |
| US5932099A (en) * | 1995-07-25 | 1999-08-03 | Omnium De Traitements Et De Valorisation (Otv) | Installation for biological water treatment for the production of drinkable water |
| US5871648A (en) * | 1996-11-26 | 1999-02-16 | Environmental Chemistries, Inc. | Wastewater treatment process and apparatus for high flow impurity removal |
| JP3438508B2 (ja) * | 1997-01-29 | 2003-08-18 | Jfeエンジニアリング株式会社 | 高度水処理方法およびその装置 |
| JP3814938B2 (ja) | 1997-05-12 | 2006-08-30 | 栗田工業株式会社 | 浄水処理装置 |
| JPH1157708A (ja) * | 1997-08-27 | 1999-03-02 | Mitsubishi Heavy Ind Ltd | 土壌および有機物含有水の処理方法 |
| JPH11342320A (ja) | 1998-06-02 | 1999-12-14 | Toray Ind Inc | 中空糸膜モジュールの運転方法 |
| JP4135267B2 (ja) | 1998-09-02 | 2008-08-20 | 東レ株式会社 | 全量ろ過型膜分離装置の運転方法および全量ろ過型膜分離装置 |
| JP2001079366A (ja) | 1999-09-10 | 2001-03-27 | Asahi Kasei Corp | 膜を洗浄する方法 |
| JP2001187324A (ja) | 1999-12-28 | 2001-07-10 | Nkk Corp | 膜ろ過装置の洗浄方法および水処理装置 |
| JP3897591B2 (ja) * | 2001-12-19 | 2007-03-28 | 三菱レイヨン株式会社 | 分離膜モジュール及びモジュールアセンブリ |
| JP2004275865A (ja) * | 2003-03-14 | 2004-10-07 | Asahi Kasei Clean Chemical Co Ltd | 水の浄化システムまたは浄化方法 |
| JP2005246157A (ja) * | 2004-03-02 | 2005-09-15 | Toray Ind Inc | 水処理方法および水処理装置 |
| JP2004209478A (ja) * | 2004-03-31 | 2004-07-29 | Ebara Corp | 除濁用膜モジュールのろ過逆洗方法と装置 |
| JP4951860B2 (ja) * | 2005-01-31 | 2012-06-13 | 東洋紡績株式会社 | 選択透過性膜モジュールの製造方法および選択透過性膜モジュール |
| JP5453711B2 (ja) | 2006-03-29 | 2014-03-26 | 東レ株式会社 | 外圧式中空糸膜モジュールの洗浄方法 |
| US20080060999A1 (en) * | 2006-09-07 | 2008-03-13 | Musale Deepak A | Method of heavy metal removal from industrial wastewater using submerged ultrafiltration or microfiltration membranes |
| JP5238815B2 (ja) * | 2007-09-12 | 2013-07-17 | ダニスコ・ユーエス・インク | 内部汚れ付着が制御された濾過 |
| JP2010046627A (ja) * | 2008-08-22 | 2010-03-04 | Toshiba Corp | 浄水前処理システム |
| JP5237164B2 (ja) * | 2009-03-27 | 2013-07-17 | メタウォーター株式会社 | ろ過膜の洗浄方法 |
| WO2011122289A1 (ja) * | 2010-03-30 | 2011-10-06 | 東レ株式会社 | 分離膜モジュールの洗浄方法および造水方法 |
-
2012
- 2012-05-09 CA CA2840475A patent/CA2840475A1/en not_active Abandoned
- 2012-05-09 JP JP2012551400A patent/JP5954182B2/ja not_active Expired - Fee Related
- 2012-05-09 US US14/129,454 patent/US20140124441A1/en not_active Abandoned
- 2012-05-09 WO PCT/JP2012/061850 patent/WO2013001914A1/ja not_active Ceased
- 2012-05-09 KR KR1020137033905A patent/KR20140033154A/ko not_active Withdrawn
- 2012-05-09 EP EP12804088.8A patent/EP2727645A4/en not_active Withdrawn
- 2012-05-09 CN CN201280032102.0A patent/CN103619451B/zh not_active Expired - Fee Related
- 2012-06-28 TW TW101123145A patent/TW201311341A/zh unknown
Patent Citations (8)
| Publication number | Priority date | Publication date | Assignee | Title |
|---|---|---|---|---|
| US6861000B2 (en) * | 2000-07-19 | 2005-03-01 | Nitto Denko Corporation | Running method and washing method for spiral wound membrane element and spiral wound membrane module |
| JP2006272136A (ja) * | 2005-03-29 | 2006-10-12 | Toray Ind Inc | 膜分離方法および膜分離装置 |
| CN101184548A (zh) * | 2005-04-29 | 2008-05-21 | 西门子水技术公司 | 用于膜滤器的化学清洗剂 |
| CN101272845A (zh) * | 2005-09-27 | 2008-09-24 | 西门子水技术公司 | 用于清洁过滤膜的化学清洁剂和方法 |
| JP2008029906A (ja) * | 2006-07-26 | 2008-02-14 | Toray Ind Inc | 造水方法および造水装置 |
| US20080060997A1 (en) * | 2006-09-07 | 2008-03-13 | Musale Deepak A | Method of heavy metals removal from municipal wastewater |
| JP2009274021A (ja) * | 2008-05-15 | 2009-11-26 | Kuraray Co Ltd | 中空糸膜モジュールの洗浄方法および中空糸膜ろ過装置 |
| CN101972607A (zh) * | 2010-11-30 | 2011-02-16 | 广州振清环保技术有限公司 | 一种新型膜清洗剂 |
Non-Patent Citations (1)
| Title |
|---|
| 张博丰等: "超/微滤膜的膜污染与膜清洗研究", 《供水技术》 * |
Cited By (2)
| Publication number | Priority date | Publication date | Assignee | Title |
|---|---|---|---|---|
| CN112387118A (zh) * | 2019-08-19 | 2021-02-23 | 北京奥博水处理有限责任公司 | 一种在线自清洗陶瓷膜过滤器 |
| CN112387118B (zh) * | 2019-08-19 | 2023-06-30 | 北京奥博水处理有限责任公司 | 一种在线自清洗陶瓷膜过滤器 |
Also Published As
| Publication number | Publication date |
|---|---|
| CA2840475A1 (en) | 2013-01-03 |
| KR20140033154A (ko) | 2014-03-17 |
| WO2013001914A1 (ja) | 2013-01-03 |
| US20140124441A1 (en) | 2014-05-08 |
| EP2727645A1 (en) | 2014-05-07 |
| EP2727645A4 (en) | 2015-04-08 |
| TW201311341A (zh) | 2013-03-16 |
| JPWO2013001914A1 (ja) | 2015-02-23 |
| CN103619451B (zh) | 2015-09-23 |
| JP5954182B2 (ja) | 2016-07-20 |
Similar Documents
| Publication | Publication Date | Title |
|---|---|---|
| CN103619451B (zh) | 分离膜组件的清洗方法 | |
| JP4968413B2 (ja) | 分離膜モジュールの洗浄方法および造水方法 | |
| CN105384316B (zh) | 一种电子工业含氟含氨氮废水的处理方法 | |
| CN106103349A (zh) | 水处理方法 | |
| WO2013111826A1 (ja) | 造水方法および造水装置 | |
| JP6613323B2 (ja) | 水処理装置及び水処理方法 | |
| KR20120088661A (ko) | 유기성 배수의 처리 방법 및 처리 장치 | |
| WO2013047466A1 (ja) | 膜モジュールの洗浄方法 | |
| JP5801249B2 (ja) | 淡水化装置及び淡水化方法 | |
| TW201338851A (zh) | 分離膜模組之洗淨方法 | |
| KR20130080588A (ko) | 실리콘 폐수의 수처리 시스템 및 방법 | |
| JP2011041907A (ja) | 水処理システム | |
| JP2016172238A (ja) | 脱塩方法、脱塩装置の洗浄方法及び脱塩装置 | |
| JP2007268359A (ja) | 膜分離方法 | |
| JP6444606B2 (ja) | 水処理装置 | |
| CN107892409A (zh) | 一种羽绒工业废水高效回用方法及其装置 | |
| Cromphout et al. | Design and operation of an ultrafiltration plant for the production of drinking water out of the river Scheldt | |
| JP2005270906A (ja) | 膜の洗浄方法および膜分離装置 | |
| JP2006239609A (ja) | 中空糸膜モジュールの運転方法 | |
| JP2015013237A (ja) | 水処理システム | |
| JP2003135936A (ja) | 水処理方法および水処理装置 | |
| JP2005279618A (ja) | 薬液洗浄方法 | |
| KR20130008880A (ko) | 초고속 여과기능과 미세여재의 회수기능을 구비한 여과장치 |
Legal Events
| Date | Code | Title | Description |
|---|---|---|---|
| PB01 | Publication | ||
| PB01 | Publication | ||
| C10 | Entry into substantive examination | ||
| SE01 | Entry into force of request for substantive examination | ||
| C14 | Grant of patent or utility model | ||
| GR01 | Patent grant | ||
| CF01 | Termination of patent right due to non-payment of annual fee |
Granted publication date: 20150923 Termination date: 20180509 |
|
| CF01 | Termination of patent right due to non-payment of annual fee |

