CN101312330A - 谐振变换器高压电源装置 - Google Patents
谐振变换器高压电源装置 Download PDFInfo
- Publication number
- CN101312330A CN101312330A CNA2008101006387A CN200810100638A CN101312330A CN 101312330 A CN101312330 A CN 101312330A CN A2008101006387 A CNA2008101006387 A CN A2008101006387A CN 200810100638 A CN200810100638 A CN 200810100638A CN 101312330 A CN101312330 A CN 101312330A
- Authority
- CN
- China
- Prior art keywords
- resonant
- transformer
- output
- power supply
- groups
- Prior art date
- Legal status (The legal status is an assumption and is not a legal conclusion. Google has not performed a legal analysis and makes no representation as to the accuracy of the status listed.)
- Pending
Links
- 230000000712 assembly Effects 0.000 claims description 15
- 238000000429 assembly Methods 0.000 claims description 15
- 238000001914 filtration Methods 0.000 claims description 11
- 230000008901 benefit Effects 0.000 abstract description 3
- 239000003990 capacitor Substances 0.000 abstract description 3
- 238000005070 sampling Methods 0.000 description 15
- 230000008859 change Effects 0.000 description 5
- 238000010586 diagram Methods 0.000 description 5
- 238000000034 method Methods 0.000 description 4
- 230000009466 transformation Effects 0.000 description 4
- 238000004458 analytical method Methods 0.000 description 3
- 238000006243 chemical reaction Methods 0.000 description 3
- 238000004891 communication Methods 0.000 description 2
- 238000005516 engineering process Methods 0.000 description 2
- 230000008569 process Effects 0.000 description 2
- 230000006641 stabilisation Effects 0.000 description 2
- 238000011105 stabilization Methods 0.000 description 2
- 208000032370 Secondary transmission Diseases 0.000 description 1
- 238000012937 correction Methods 0.000 description 1
- 230000007423 decrease Effects 0.000 description 1
- 238000011161 development Methods 0.000 description 1
- 230000018109 developmental process Effects 0.000 description 1
- 238000007667 floating Methods 0.000 description 1
- 230000006870 function Effects 0.000 description 1
- 238000005259 measurement Methods 0.000 description 1
- 230000006386 memory function Effects 0.000 description 1
- 230000010355 oscillation Effects 0.000 description 1
- 230000003071 parasitic effect Effects 0.000 description 1
- 230000033772 system development Effects 0.000 description 1
Images
Classifications
-
- Y—GENERAL TAGGING OF NEW TECHNOLOGICAL DEVELOPMENTS; GENERAL TAGGING OF CROSS-SECTIONAL TECHNOLOGIES SPANNING OVER SEVERAL SECTIONS OF THE IPC; TECHNICAL SUBJECTS COVERED BY FORMER USPC CROSS-REFERENCE ART COLLECTIONS [XRACs] AND DIGESTS
- Y02—TECHNOLOGIES OR APPLICATIONS FOR MITIGATION OR ADAPTATION AGAINST CLIMATE CHANGE
- Y02B—CLIMATE CHANGE MITIGATION TECHNOLOGIES RELATED TO BUILDINGS, e.g. HOUSING, HOUSE APPLIANCES OR RELATED END-USER APPLICATIONS
- Y02B70/00—Technologies for an efficient end-user side electric power management and consumption
- Y02B70/10—Technologies improving the efficiency by using switched-mode power supplies [SMPS], i.e. efficient power electronics conversion e.g. power factor correction or reduction of losses in power supplies or efficient standby modes
Landscapes
- Dc-Dc Converters (AREA)
Abstract
本发明涉及一种谐振变换器高压电源装置,主要为解决现有技术中存在的流过开关管的峰值电流高,电源的控制复杂,不易实现在直流稳压输出状态下工作的问题。本发明采用并联谐振拓扑结构电路,谐振电容和变压器初级并联连接。这种电路结构可在全桥或半桥方式中使用,可联接在有源功率因数校正电路的输出端,也可直接采用市电220V供电。本发明能够满足高压电源应用于直流稳压输出状态和电容恒流充电状态的方式,并且能够适合电源负载突变的场合,结合谐振变换器和脉冲频率调制(PFM)变换器的优点,达到很高功率密度的整机性能。
Description
技术领域
本发明涉及一种电源装置,具体涉及一种谐振变换器高压电源装置。
背景技术
电力电子技术近年来发展迅猛,随着通讯技术和电力系统的发展,对通讯用开关电源和电力操作电源的性能、重量、体积、效率和可靠性提出了更高的要求。为了满足这些要求,软开关技术应运而生,如谐振变换器、准谐振变换器和多谐振变换器。它们实现了开关管的零电压开关或零电流开关,减少了开关损耗,提高了变换器的变换效率。90年代出现了零转换变换器,只是开关管开关过程中变换器工作在谐振状态,实现开关管的零电压开关或零电流开关,其他时间均工作在PWM(脉冲宽度调制)控制方式下。
谐振方式中,常用的是串联谐振方式,该方式中实现了开关管的零电压和零电流开启关断,减少了开关管的损耗。缺点是流过开关管的峰值电流高,电源的控制复杂,不易实现在直流稳压输出状态下工作。
发明内容
针对上述问题,本发明的目的是要解决现有技术中存在的流过开关管的峰值电流高,电源的控制复杂,不易实现在直流稳压输出状态下工作的问题。
本发明为实现其目的所采取的技术方案是:在谐振电路中采用并联谐振拓扑结构电路,谐振电容和变压器初级并联连接。
在全桥方式中,所述并联谐振拓扑结构电路采用四组开关管组件,每两组串联后,一起并联在有源功率因数校正电路的输出端,谐振电感和谐振电容的输入端分别连接在两组串联开关管组件之间的中点,谐振电感和谐振电容的输出端并联,并与变压器的初级输入端连接,谐振电容的输入端还与变压器的另一初级输入端相连接。
在半桥方式中,所述并联谐振拓扑结构电路采用两组开关管组件和两个电容,分别串联后,一起并联在有源功率因数校正电路的输出端,谐振电感的输入端连接在两串联的电容之间的中点,谐振电容的输入端连接在两组串联开关管组件的中点,谐振电感和谐振电容的输出端并联,并与变压器的初级输入端连接,谐振电容的输入端还与变压器的另一初级输入端相连接。
本发明可直接采用市电220V供电,技术方案如下:
在全桥方式中,所述并联谐振拓扑结构电路采用四组开关管组件,每两组串联后,一起并联在整流滤波电路的输出端,谐振电感和谐振电容的输入端分别连接在两组串联开关管组件之间的中点,谐振电感和谐振电容的输出端并联,并与变压器的初级输入端连接,谐振电容的输入端还与变压器的另一初级输入端相连接。
在半桥方式中,所述并联谐振拓扑结构电路采用两组开关管组件和两个电容,分别串联后,一起并联在整流滤波电路的输出端,谐振电感的输入端连接在两串联的电容之间的中点,谐振电容的输入端连接在两组串联开关管组件的中点,谐振电感和谐振电容的输出端并联,并与变压器的初级输入端连接,谐振电容的输入端还与变压器的另一初级输入端相连接。
本发明能够满足高压电源应用于直流稳压输出状态和电容恒流充电状态的方式,很好的发挥开关电源的优点。并且能够适合电源负载突变的场合,即输出由轻载突变到满功率输出状态或从满功率输出状态突变到轻载状态。结合谐振变换器和脉冲频率调制(PFM)变换器的优点,达到很高功率密度的整机性能。
附图说明
以下结合附图对本发明作详细说明。
图1为本发明总体框图;
图2为串联谐振拓扑结构电路图;
图3为并联谐振拓扑结构电路图;
图4为半桥并联谐振拓扑结构电路图;
图5为电流工作波形图;
图6为本发明实施例一电路结构图;
图7为本发明实施例一实测谐振电流波形图;
图8为本发明实施例二电路结构图。
具体实施方式
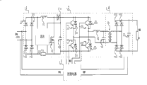
参见图1,本发明主要包括四个电路部分:有源功率因数校正电路1(也可直接用市电采用整流滤波电路),谐振电路2,控制电路3,变压输出电路4。
在谐振方式中,常用的是串联谐振方式,串联谐振拓扑结构电路如图2所示,该方式中实现了开关管的零电压和零电流开启关断,减少了开关管的损耗。缺点是流过开关管的峰值电流高,电源的控制复杂,不易实现在直流稳压输出状态下工作。
本发明利用的是并联谐振方式,并联谐振拓扑结构电路如图3所示,利用软开关技术提高了开关频率,使变压器的寄生参数都被基本的变换器参数所吸收利用,变换器可高效可靠的工作,是高压电源理想的设计方案。
现对本发明各电路具体说明如下:
有源功率因数校正电路1,主要利用BOOST电感实现电源的有源功率因数校正。电路结构如图8中有源功率因数校正电路1所示。
通过控制芯片控制高频电感中的电流,使回路中的电压和电流具有相同的相位和波形,后级电路相当于纯阻性的负载,电源的功率因数大大提高,可以达到0.98。
本发明也可直接采用市电220V供电,经整流滤波电路1′后供后级谐振电路2,如图6所示。
谐振电路2主回路拓扑结构如图3所示,为全桥并联谐振变换器。在功率较小的场合也可以使用半桥方式,工作原理和分析方法同全桥并联谐振变换器。半桥电路的拓朴结构如图4所示,利用电容作为另外的半桥,由于谐振回路的电容相对于这两个电容来说要小一个数量级,所以分析时,可以把电容的中点当成电压是恒定的,即是母线电压的一半。
电路包括:开关管211、212,二极管221、222,电容231、232,谐振电感24,谐振电容25,变压器41,整流二极管421、422、423、424,滤波电容43。
从有源功率因数校正电路提供的390V电压加到谐振电路,开关管211和开关管212轮换导通,经过变压器41、整流二极管421~424整流后,再滤波,输出给负载RL。具体的电流波形见图5。
开关管211在控制信号控制下导通,电源电压加到变压器41的初级、谐振电感24和电容232,由于谐振阻抗的存在,回路中的电流为谐振特性。开关管211关断后,212再导通,电容232上的电压加到谐振电感24、变压器41的初级上。
从电流波形上看,t0时刻开关管211导通,此时电流从二极管221上流过,到t1时电流反向从开关管211流过,到t2时刻完成谐振电感24和谐振电容25的谐振,此时谐振电容25的电压等于次级电压折合到变压器初级的电压,t2时刻后,变压器后的整流管导通,向次级传递能量。到t3时,开关管211硬关断,谐振电感24中电流不会突变,此时电流就从二极管222中流过,电流波形为线性下降。经过死区时间后,t4时刻开关管212导通,此时电流从二极管222中流过,所以对于开关管212来说,是零电流和零电压导通。到t5时刻,电流反向,从开关管212中流过,此后又到下一个周期。
变压输出4,此部分完成电压的转换,在高压电源中为升压变压器,经过整流滤波后,向负载输出。输出电压的极性根据实际需要,可以是正电源输出,也可以是负电源输出,或者是浮动输出。
控制电路3的功能主要是电压闭环,保证输出电压的稳定度。从输出电压上取样和基准比较,控制芯片的振荡频率,在频率低时,输出最大。当输出电压升高,取样电压升高,和基准比较后,控制芯片的输出频率升高,电源输出能力下降;当电压降低时,取样降低,和基准比较后,控制芯片的输出频率降低,电源输出能力增加。
本发明可以工作在直流高压输出状态,电源按上面所说的控制输出电压,保证电源的稳定度。当在充电电源使用时,电源为恒流充电,当充电电压到设定值时,停止充电。如在一定时间内,电压没有充到设定值,则说明负载有问题(或电源已经超过设定功率)。
电源设置过压故障保护,当取样电压超过过压设定值后,输出OC门导通信号,封锁高压输出,并具有故障记忆功能。重新加电后,可以解除故障记忆。
实施例一
本例为输出1kW电源装置,其不带有源功率因数校正电路1,直接采用市电220V供电。谐振电路形式为半桥方式,最低工作频率选定为40kHz,最高工作频率为100kHz。电路结构参见图6,谐振电流波形参见图7,理论分析如上。交流220V市电输入整流滤波电路1′中,经过整流桥11、滤波电容121、122后提供直流300V电压,用于谐振电路2的输入电压。开关管211、212并联有二极管221、222,此处二极管作为续流二极管,组成开关管组件,两个开关管组件串联在一起。串联的两组开关管组件与两个串联的电容231、232一起并联连接在整流滤波电路1′的输出端,谐振电感24的输入端连接在电容231、232的中点,谐振电容25的输入端与两组串联的开关管组件中点连接,谐振电感24和谐振电容25的输出端并联,并与变压器41的初级输入端连接,谐振电容25的输入端还与变压器41的另一初级输入端相连接。
开关管211、212在驱动信号控制下,轮流导通,产生交替的电压波形,用于在谐振电感24和谐振电容25回路上产生交替的电流波形。电容231和电容232两个电容串联分压,使中点电压为母线电压的一半,即150V。谐振电感24和谐振电容25发生谐振,在变压器41的初级产生高频交替的电流波形,用于向变压器41的次级提供能量。变压器41次级输出经过二极管421~424整流,电容43滤波后,输出给负载RL。
控制电路3由交流220V市电供电,用于产生控制电路所用的低压电源,有+15V,-15V,+24V电源。从变压输出电路取样输出电压到控制电路中,作为电压闭环的依据。同时控制电路中有基准电压产生电路,和取样回来的输出电压一起决定驱动信号频率,可以调节基准电压的大小,控制开关管的导通频率,从而控制电源的输出电压。当输出电压升高时,取样电压升高,和基准比较后,控制电源的驱动信号频率升高,从而电源的输出能力下降,输出电压降低;当输出电压降低时,取样电压降低,和基准比较后,控制电源的驱动信号频率降低,电源的输出能力升高,使输出电压稳定。
本发明是并联谐振方式,输出为恒定电流,当负载短路时,输出电流也不会增加。控制电路中设置过压保护电路,由取样电压和过压保护基准比较,当取样电压大于过压保护基准时,输出过压故障信号。
本发明的电源工作时,测得的谐振电流波形如图7所示,从波形图中看分为三个工作阶段,即谐振阶段、电流输出阶段和二极管续流阶段,对应上面电路分析中的t1到t2区间、t2到t3区间和t3到t5区间。
实施例二
本例为输出2kW电源装置,该电源装置带有源功率因数校正电路1,把市电220V供电变换成直流390V电压,提供给后级谐振电路2。谐振电路形式为全桥方式,最低工作频率选定为40kHz,最高工作频率为100kHz。电路结构如图8所示。
交流220V输入由二极管111~114整流得半正弦波。这样的半正弦波加到高频电感校正电路1的输入端,同时加到控制电路3中经处理作为参考信号来确定输入电流所要求的相位和波形。输入电流通过电感12并经过电流检测电阻13返回,把实际电流波形的取样值提供给控制电路3。为了在电感12上达到平均的100Hz的半正弦波电流,功率开关管14以50kHz实现开和关,而半正弦波周期中瞬时输入电压改变较慢。如果能在短时期内准确地控制高频开关过程,那么在此周期内,电感12上的电流会跟随半正弦波电压信号的波形和相位。这样,在这个周期内电感12和其后电路会等效为一个纯电阻负载。有源功率因数校正电路1把市电交流220V变换成直流390V电压,用于后级谐振电路2的输入电源。
开关管211~214并联有二极管221~224,此处二极管作为续流二极管,组成开关管组件。并联谐振拓扑结构电路采用四组开关管组件,每两组串联后,一起并联在有源功率因数校正电路1的输出端,谐振电感23和谐振电容24的输入端分别连接在两组串联开关管组件之间的中点,谐振电感23和谐振电容24的输出端并联,并与变压器41的初级输入端连接,谐振电容24的输入端还与变压器的另一初级输入端相连接。
开关管211~214在驱动信号控制下,交替导通,产生交替的电压波形,用于在谐振电感23和谐振电容24回路上产生交替的电流波形。谐振电感23和电容24发生谐振,在变压器41的初级产生高频交替的电流波形,用于向变压器41的次级提供能量。变压器41次级输出经过二极管421~424整流,电容43滤波后,输出给负载RL。
控制电路3由交流220V市电供电,用于产生控制电路3所用的低压电源,有+15V,-15V,+24V电源。从变压输出电路取样输出电压到控制电路中,作为电压闭环的依据。同时控制电路中有基准电压产生电路,和取样回来的输出电压一起决定驱动信号,可以调节基准电压的大小,控制开关管的导通频率,从而控制电源的输出电压。当输出电压升高时,取样电压升高,和基准比较后,控制电源的驱动信号频率升高,从而电源的输出能力下降,输出电压降低;当输出电压降低时,取样电压降低,和基准比较后,控制电源的驱动信号频率降低,电源的输出能力升高,使输出电压稳定。
本发明是并联谐振方式,输出为恒定电流,当负载短路时,输出电流也不会增加。控制电路3中设置过压保护电路,由取样电压和过压保护基准比较,当取样电压大于过压保护基准时,输出过压故障信号。
Claims (5)
1、一种谐振变换器高压电源装置,包括谐振电路、其特征在于所述谐振电路采用并联谐振拓扑结构电路,谐振电容和变压器初级并联连接。
2、根据权利要求1所述的谐振变换器高压电源装置,其特征在于在全桥方式中,所述并联谐振拓扑结构电路采用四组开关管组件,每两组串联后,一起并联在有源功率因数校正电路的输出端,谐振电感和谐振电容的输入端分别连接在两组串联开关管组件之间的中点,谐振电感和谐振电容的输出端并联,并与变压器的初级输入端连接,谐振电容的输入端还与变压器的另一初级输入端相连接。
3、根据权利要求1所述的谐振变换器高压电源装置,其特征在于在半桥方式中,所述并联谐振拓扑结构电路采用两组开关管组件和两个电容,分别串联后,一起并联在有源功率因数校正电路的输出端,谐振电感的输入端连接在两串联的电容之间的中点,谐振电容的输入端连接在两组串联开关管组件的中点,谐振电感和谐振电容的输出端并联,并与变压器的初级输入端连接,谐振电容的输入端还与变压器的另一初级输入端相连接。
4、根据权利要求1所述的谐振变换器高压电源装置,其特征在于在全桥方式中,所述并联谐振拓扑结构电路采用四组开关管组件,每两组串联后,一起并联在整流滤波电路的输出端,谐振电感和谐振电容的输入端分别连接在两组串联开关管组件之间的中点,谐振电感和谐振电容的输出端并联,并与变压器的初级输入端连接,谐振电容的输入端还与变压器的另一初级输入端相连接。
5、根据权利要求1所述的谐振变换器高压电源装置,其特征在于在半桥方式中,所述并联谐振拓扑结构电路采用两组开关管组件和两个电容,分别串联后,一起并联在整流滤波电路的输出端,谐振电感的输入端连接在两串联的电容之间的中点,谐振电容的输入端连接在两组串联开关管组件的中点,谐振电感和谐振电容的输出端并联,并与变压器的初级输入端连接,谐振电容的输入端还与变压器的另一初级输入端相连接。
Priority Applications (1)
| Application Number | Priority Date | Filing Date | Title |
|---|---|---|---|
| CNA2008101006387A CN101312330A (zh) | 2008-05-09 | 2008-05-09 | 谐振变换器高压电源装置 |
Applications Claiming Priority (1)
| Application Number | Priority Date | Filing Date | Title |
|---|---|---|---|
| CNA2008101006387A CN101312330A (zh) | 2008-05-09 | 2008-05-09 | 谐振变换器高压电源装置 |
Publications (1)
| Publication Number | Publication Date |
|---|---|
| CN101312330A true CN101312330A (zh) | 2008-11-26 |
Family
ID=40100788
Family Applications (1)
| Application Number | Title | Priority Date | Filing Date |
|---|---|---|---|
| CNA2008101006387A Pending CN101312330A (zh) | 2008-05-09 | 2008-05-09 | 谐振变换器高压电源装置 |
Country Status (1)
| Country | Link |
|---|---|
| CN (1) | CN101312330A (zh) |
Cited By (19)
| Publication number | Priority date | Publication date | Assignee | Title |
|---|---|---|---|---|
| CN101873071A (zh) * | 2010-07-02 | 2010-10-27 | 华中科技大学 | 全桥-Boost直流变换器电感电流脉动最小调制方法 |
| CN102412740A (zh) * | 2010-09-20 | 2012-04-11 | 深圳市盛弘电气有限公司 | 一种多相ac-dc隔离变换电路及多相ac-dc电源 |
| CN103036453A (zh) * | 2011-10-10 | 2013-04-10 | 王熙宁 | 降低输出电压波幅起伏的交换式交直流转换电路 |
| CN103208922A (zh) * | 2012-01-11 | 2013-07-17 | 台达电子工业股份有限公司 | 具谐振变压器的谐振式转换器 |
| CN103532405A (zh) * | 2013-08-21 | 2014-01-22 | 上海自间电控设备有限公司 | 全数字式三相电的pfm整流电路 |
| CN104601012A (zh) * | 2013-09-30 | 2015-05-06 | 爱尔博电子医疗仪器股份有限公司 | 具有改进型市电模块的手术装置 |
| CN105576976A (zh) * | 2014-11-04 | 2016-05-11 | 意法半导体股份有限公司 | 用于准谐振开关变换器的控制设备以及相应的控制方法 |
| CN106504626A (zh) * | 2017-01-12 | 2017-03-15 | 辽宁文彬教学设备有限公司 | 智能化实验室系统 |
| CN108604860A (zh) * | 2016-02-12 | 2018-09-28 | 飞利浦照明控股有限公司 | Dc/dc谐振转换器和使用谐振转换器的功率因数校正以及对应的控制方法 |
| CN109217680A (zh) * | 2018-11-23 | 2019-01-15 | 芜湖国睿兆伏电子有限公司 | 一种固态调制器直流电源 |
| CN110176764A (zh) * | 2019-05-24 | 2019-08-27 | 同济大学 | 一种用于网型拓扑海底观测网的恒流供电系统及方法 |
| CN110212778A (zh) * | 2019-06-28 | 2019-09-06 | 南京航空航天大学 | 一种非接触单管谐振变换器 |
| CN111277146A (zh) * | 2020-03-07 | 2020-06-12 | 浙江大学 | 开关电源电路、用于开关电源电路的副边控制电路及方法 |
| CN112271942A (zh) * | 2020-11-06 | 2021-01-26 | 上海绿巨人爱爵能源科技有限公司 | 超大功率低谐波高功率因数高频开关电源拓扑 |
| CN112600429A (zh) * | 2020-08-07 | 2021-04-02 | 青岛大学 | 一种单级单相无线电能传输谐振变换器及其控制策略 |
| CN114094869A (zh) * | 2021-11-23 | 2022-02-25 | 成都科莱弗生命科技有限公司 | 一种脉冲电场技术的实现电路及方法 |
| CN114157166A (zh) * | 2021-12-06 | 2022-03-08 | 电子科技大学 | 用于提升衍射性光波导曝光电子束场强的电路 |
| CN114244079A (zh) * | 2021-12-23 | 2022-03-25 | 西安空天紫电等离子体技术有限公司 | 一种高压脉冲等离子体驱动电路及驱动方法 |
| CN117656896A (zh) * | 2022-08-30 | 2024-03-08 | 比亚迪股份有限公司 | 充电机控制方法、装置、充电机及车辆 |
-
2008
- 2008-05-09 CN CNA2008101006387A patent/CN101312330A/zh active Pending
Cited By (32)
| Publication number | Priority date | Publication date | Assignee | Title |
|---|---|---|---|---|
| CN101873071A (zh) * | 2010-07-02 | 2010-10-27 | 华中科技大学 | 全桥-Boost直流变换器电感电流脉动最小调制方法 |
| CN102412740A (zh) * | 2010-09-20 | 2012-04-11 | 深圳市盛弘电气有限公司 | 一种多相ac-dc隔离变换电路及多相ac-dc电源 |
| CN102412740B (zh) * | 2010-09-20 | 2014-01-29 | 深圳市盛弘电气有限公司 | 一种多相ac-dc隔离变换电路及多相ac-dc电源 |
| CN103036453A (zh) * | 2011-10-10 | 2013-04-10 | 王熙宁 | 降低输出电压波幅起伏的交换式交直流转换电路 |
| CN103208922A (zh) * | 2012-01-11 | 2013-07-17 | 台达电子工业股份有限公司 | 具谐振变压器的谐振式转换器 |
| CN103532405A (zh) * | 2013-08-21 | 2014-01-22 | 上海自间电控设备有限公司 | 全数字式三相电的pfm整流电路 |
| CN104601012A (zh) * | 2013-09-30 | 2015-05-06 | 爱尔博电子医疗仪器股份有限公司 | 具有改进型市电模块的手术装置 |
| CN104601012B (zh) * | 2013-09-30 | 2017-10-13 | 爱尔博电子医疗仪器股份有限公司 | 具有改进型市电模块的手术装置 |
| CN105576976A (zh) * | 2014-11-04 | 2016-05-11 | 意法半导体股份有限公司 | 用于准谐振开关变换器的控制设备以及相应的控制方法 |
| US9948188B2 (en) | 2014-11-04 | 2018-04-17 | Stmicroelectronics S.R.L. | Control device for a quasi-resonant switching converter, and corresponding control method |
| CN105576976B (zh) * | 2014-11-04 | 2019-06-21 | 意法半导体股份有限公司 | 用于准谐振开关变换器的控制设备以及相应的控制方法 |
| CN108604860B (zh) * | 2016-02-12 | 2020-11-10 | 昕诺飞控股有限公司 | Pfc转换器、led驱动器和相关方法 |
| CN108604860A (zh) * | 2016-02-12 | 2018-09-28 | 飞利浦照明控股有限公司 | Dc/dc谐振转换器和使用谐振转换器的功率因数校正以及对应的控制方法 |
| CN106504626A (zh) * | 2017-01-12 | 2017-03-15 | 辽宁文彬教学设备有限公司 | 智能化实验室系统 |
| CN109217680B (zh) * | 2018-11-23 | 2024-11-12 | 芜湖国睿兆伏电子有限公司 | 一种固态调制器直流电源 |
| CN109217680A (zh) * | 2018-11-23 | 2019-01-15 | 芜湖国睿兆伏电子有限公司 | 一种固态调制器直流电源 |
| CN110176764B (zh) * | 2019-05-24 | 2023-02-10 | 同济大学 | 一种用于网型拓扑海底观测网的恒流供电系统及方法 |
| CN110176764A (zh) * | 2019-05-24 | 2019-08-27 | 同济大学 | 一种用于网型拓扑海底观测网的恒流供电系统及方法 |
| CN110212778B (zh) * | 2019-06-28 | 2024-03-22 | 南京航空航天大学 | 一种非接触单管谐振变换器 |
| CN110212778A (zh) * | 2019-06-28 | 2019-09-06 | 南京航空航天大学 | 一种非接触单管谐振变换器 |
| CN111277146B (zh) * | 2020-03-07 | 2021-07-06 | 浙江大学 | 开关电源电路、用于开关电源电路的副边控制电路及方法 |
| CN111277146A (zh) * | 2020-03-07 | 2020-06-12 | 浙江大学 | 开关电源电路、用于开关电源电路的副边控制电路及方法 |
| CN112600429A (zh) * | 2020-08-07 | 2021-04-02 | 青岛大学 | 一种单级单相无线电能传输谐振变换器及其控制策略 |
| CN112271942A (zh) * | 2020-11-06 | 2021-01-26 | 上海绿巨人爱爵能源科技有限公司 | 超大功率低谐波高功率因数高频开关电源拓扑 |
| CN112271942B (zh) * | 2020-11-06 | 2024-05-24 | 上海巨人能源科技有限公司 | 超大功率低谐波高功率因数高频开关电源拓扑电路 |
| CN114094869A (zh) * | 2021-11-23 | 2022-02-25 | 成都科莱弗生命科技有限公司 | 一种脉冲电场技术的实现电路及方法 |
| CN114094869B (zh) * | 2021-11-23 | 2024-01-09 | 融和医疗科技(浙江)有限公司 | 一种脉冲电场技术的实现电路及方法 |
| CN114157166A (zh) * | 2021-12-06 | 2022-03-08 | 电子科技大学 | 用于提升衍射性光波导曝光电子束场强的电路 |
| CN114157166B (zh) * | 2021-12-06 | 2023-06-09 | 成都信息工程大学 | 用于提升衍射性光波导曝光电子束场强的电路 |
| CN114244079A (zh) * | 2021-12-23 | 2022-03-25 | 西安空天紫电等离子体技术有限公司 | 一种高压脉冲等离子体驱动电路及驱动方法 |
| CN114244079B (zh) * | 2021-12-23 | 2023-12-12 | 西安空天紫电等离子体技术有限公司 | 一种高压脉冲等离子体驱动电路及驱动方法 |
| CN117656896A (zh) * | 2022-08-30 | 2024-03-08 | 比亚迪股份有限公司 | 充电机控制方法、装置、充电机及车辆 |
Similar Documents
| Publication | Publication Date | Title |
|---|---|---|
| CN101312330A (zh) | 谐振变换器高压电源装置 | |
| CN109560711B (zh) | 一种隔离型双向dc-dc变换器及其调制方法 | |
| CN103944397B (zh) | Boost型隔离DC/DC变换器及其控制方法 | |
| CN101860216B (zh) | 加耦合电感的倍流整流方式全桥直流变换器 | |
| CN110768549B (zh) | 一种单相零电压软开关充电器拓扑及其调制方法 | |
| CN205883057U (zh) | 一种基于lcc谐振网络的微波应用器驱动电源 | |
| CN102201739A (zh) | 一种对称半桥llc谐振式双向直流-直流变换器 | |
| CN103595260A (zh) | 一种推挽串联谐振软开关变换器 | |
| CN201199674Y (zh) | 谐振变换器高压电源装置 | |
| CN103441680A (zh) | 一种减小环流损耗的软开关全桥直流变换器 | |
| CN101847936B (zh) | 滞后臂并联辅助网络的软开关全桥直流变换器 | |
| CN105119496A (zh) | 一种宽输入范围的三电平llc谐振变换器及电平切换控制方法 | |
| CN113783418A (zh) | 一种低输入电流纹波高增益软开关直流变换器 | |
| CN101604916A (zh) | 基于π型辅助网络零电压开关全桥直流变换器 | |
| CN111431415A (zh) | 一种并联输入串联输出的高升压隔离型直流变换器 | |
| CN105226925B (zh) | 一种反激式单相逆变器及其控制方法 | |
| CN108235509A (zh) | 一种集成降压Cuk和LLC电路的单级LED驱动电路 | |
| TW201427263A (zh) | 直流轉交流電力轉換裝置及其方法 | |
| CN110445387B (zh) | 一种化成分容用电源的拓扑结构和控制方法 | |
| CN109742957A (zh) | 一种双环全谐振型软开关变换器 | |
| CN102510224A (zh) | 一种电源电路 | |
| CN101924481B (zh) | 一种pfc整流电路 | |
| CN104362858A (zh) | 一种适用于大功率的定频式准谐振升压变换器的控制方法 | |
| CN103532409B (zh) | 小型风力发电用三相反激式倍压单开关整流电路 | |
| CN107612329A (zh) | 一种隔离型Boost双半桥DC‑DC变换器 |
Legal Events
| Date | Code | Title | Description |
|---|---|---|---|
| C06 | Publication | ||
| PB01 | Publication | ||
| C10 | Entry into substantive examination | ||
| SE01 | Entry into force of request for substantive examination | ||
| C02 | Deemed withdrawal of patent application after publication (patent law 2001) | ||
| WD01 | Invention patent application deemed withdrawn after publication |
Open date: 20081126 |