WO2021029208A1 - 電力変換装置の制御回路及び電力変換装置 - Google Patents

電力変換装置の制御回路及び電力変換装置 Download PDF

Info

Publication number
WO2021029208A1
WO2021029208A1 PCT/JP2020/028679 JP2020028679W WO2021029208A1 WO 2021029208 A1 WO2021029208 A1 WO 2021029208A1 JP 2020028679 W JP2020028679 W JP 2020028679W WO 2021029208 A1 WO2021029208 A1 WO 2021029208A1
Authority
WO
WIPO (PCT)
Prior art keywords
voltage
circuit
current
inductor
outputs
Prior art date
Legal status (The legal status is an assumption and is not a legal conclusion. Google has not performed a legal analysis and makes no representation as to the accuracy of the status listed.)
Ceased
Application number
PCT/JP2020/028679
Other languages
English (en)
French (fr)
Japanese (ja)
Inventor
寛基 石橋
大西 浩之
真吾 長岡
Current Assignee (The listed assignees may be inaccurate. Google has not performed a legal analysis and makes no representation or warranty as to the accuracy of the list.)
Omron Corp
Original Assignee
Omron Corp
Omron Tateisi Electronics Co
Priority date (The priority date is an assumption and is not a legal conclusion. Google has not performed a legal analysis and makes no representation as to the accuracy of the date listed.)
Filing date
Publication date
Application filed by Omron Corp, Omron Tateisi Electronics Co filed Critical Omron Corp
Priority to US17/629,259 priority Critical patent/US12068672B2/en
Priority to CN202080052723.XA priority patent/CN114144967B/zh
Priority to EP20852941.2A priority patent/EP4012909A4/en
Publication of WO2021029208A1 publication Critical patent/WO2021029208A1/ja
Anticipated expiration legal-status Critical
Ceased legal-status Critical Current

Links

Images

Classifications

    • HELECTRICITY
    • H02GENERATION; CONVERSION OR DISTRIBUTION OF ELECTRIC POWER
    • H02MAPPARATUS FOR CONVERSION BETWEEN AC AND AC, BETWEEN AC AND DC, OR BETWEEN DC AND DC, AND FOR USE WITH MAINS OR SIMILAR POWER SUPPLY SYSTEMS; CONVERSION OF DC OR AC INPUT POWER INTO SURGE OUTPUT POWER; CONTROL OR REGULATION THEREOF
    • H02M1/00Details of apparatus for conversion
    • H02M1/42Circuits or arrangements for compensating for or adjusting power factor in converters or inverters
    • H02M1/4208Arrangements for improving power factor of AC input
    • H02M1/4225Arrangements for improving power factor of AC input using a non-isolated boost converter
    • HELECTRICITY
    • H02GENERATION; CONVERSION OR DISTRIBUTION OF ELECTRIC POWER
    • H02MAPPARATUS FOR CONVERSION BETWEEN AC AND AC, BETWEEN AC AND DC, OR BETWEEN DC AND DC, AND FOR USE WITH MAINS OR SIMILAR POWER SUPPLY SYSTEMS; CONVERSION OF DC OR AC INPUT POWER INTO SURGE OUTPUT POWER; CONTROL OR REGULATION THEREOF
    • H02M1/00Details of apparatus for conversion
    • H02M1/0003Details of control, feedback or regulation circuits
    • H02M1/0009Devices or circuits for detecting current in a converter
    • HELECTRICITY
    • H02GENERATION; CONVERSION OR DISTRIBUTION OF ELECTRIC POWER
    • H02MAPPARATUS FOR CONVERSION BETWEEN AC AND AC, BETWEEN AC AND DC, OR BETWEEN DC AND DC, AND FOR USE WITH MAINS OR SIMILAR POWER SUPPLY SYSTEMS; CONVERSION OF DC OR AC INPUT POWER INTO SURGE OUTPUT POWER; CONTROL OR REGULATION THEREOF
    • H02M1/00Details of apparatus for conversion
    • H02M1/0003Details of control, feedback or regulation circuits
    • H02M1/0025Arrangements for modifying reference values, feedback values or error values in the control loop of a converter
    • HELECTRICITY
    • H02GENERATION; CONVERSION OR DISTRIBUTION OF ELECTRIC POWER
    • H02MAPPARATUS FOR CONVERSION BETWEEN AC AND AC, BETWEEN AC AND DC, OR BETWEEN DC AND DC, AND FOR USE WITH MAINS OR SIMILAR POWER SUPPLY SYSTEMS; CONVERSION OF DC OR AC INPUT POWER INTO SURGE OUTPUT POWER; CONTROL OR REGULATION THEREOF
    • H02M1/00Details of apparatus for conversion
    • H02M1/0048Circuits or arrangements for reducing losses
    • H02M1/0054Transistor switching losses
    • H02M1/0058Transistor switching losses by employing soft switching techniques, i.e. commutation of transistors when applied voltage is zero or when current flow is zero
    • HELECTRICITY
    • H02GENERATION; CONVERSION OR DISTRIBUTION OF ELECTRIC POWER
    • H02MAPPARATUS FOR CONVERSION BETWEEN AC AND AC, BETWEEN AC AND DC, OR BETWEEN DC AND DC, AND FOR USE WITH MAINS OR SIMILAR POWER SUPPLY SYSTEMS; CONVERSION OF DC OR AC INPUT POWER INTO SURGE OUTPUT POWER; CONTROL OR REGULATION THEREOF
    • H02M1/00Details of apparatus for conversion
    • H02M1/08Circuits specially adapted for the generation of control voltages for semiconductor devices incorporated in static converters
    • H02M1/083Circuits specially adapted for the generation of control voltages for semiconductor devices incorporated in static converters for the ignition at the zero crossing of the voltage or the current
    • HELECTRICITY
    • H02GENERATION; CONVERSION OR DISTRIBUTION OF ELECTRIC POWER
    • H02MAPPARATUS FOR CONVERSION BETWEEN AC AND AC, BETWEEN AC AND DC, OR BETWEEN DC AND DC, AND FOR USE WITH MAINS OR SIMILAR POWER SUPPLY SYSTEMS; CONVERSION OF DC OR AC INPUT POWER INTO SURGE OUTPUT POWER; CONTROL OR REGULATION THEREOF
    • H02M1/00Details of apparatus for conversion
    • H02M1/32Means for protecting converters other than automatic disconnection
    • HELECTRICITY
    • H02GENERATION; CONVERSION OR DISTRIBUTION OF ELECTRIC POWER
    • H02MAPPARATUS FOR CONVERSION BETWEEN AC AND AC, BETWEEN AC AND DC, OR BETWEEN DC AND DC, AND FOR USE WITH MAINS OR SIMILAR POWER SUPPLY SYSTEMS; CONVERSION OF DC OR AC INPUT POWER INTO SURGE OUTPUT POWER; CONTROL OR REGULATION THEREOF
    • H02M1/00Details of apparatus for conversion
    • H02M1/42Circuits or arrangements for compensating for or adjusting power factor in converters or inverters
    • H02M1/4208Arrangements for improving power factor of AC input
    • HELECTRICITY
    • H02GENERATION; CONVERSION OR DISTRIBUTION OF ELECTRIC POWER
    • H02MAPPARATUS FOR CONVERSION BETWEEN AC AND AC, BETWEEN AC AND DC, OR BETWEEN DC AND DC, AND FOR USE WITH MAINS OR SIMILAR POWER SUPPLY SYSTEMS; CONVERSION OF DC OR AC INPUT POWER INTO SURGE OUTPUT POWER; CONTROL OR REGULATION THEREOF
    • H02M1/00Details of apparatus for conversion
    • H02M1/42Circuits or arrangements for compensating for or adjusting power factor in converters or inverters
    • H02M1/4208Arrangements for improving power factor of AC input
    • H02M1/4233Arrangements for improving power factor of AC input using a bridge converter comprising active switches
    • HELECTRICITY
    • H02GENERATION; CONVERSION OR DISTRIBUTION OF ELECTRIC POWER
    • H02MAPPARATUS FOR CONVERSION BETWEEN AC AND AC, BETWEEN AC AND DC, OR BETWEEN DC AND DC, AND FOR USE WITH MAINS OR SIMILAR POWER SUPPLY SYSTEMS; CONVERSION OF DC OR AC INPUT POWER INTO SURGE OUTPUT POWER; CONTROL OR REGULATION THEREOF
    • H02M1/00Details of apparatus for conversion
    • H02M1/42Circuits or arrangements for compensating for or adjusting power factor in converters or inverters
    • H02M1/4208Arrangements for improving power factor of AC input
    • H02M1/425Arrangements for improving power factor of AC input using a single converter stage both for correction of AC input power factor and generation of a high frequency AC output voltage
    • HELECTRICITY
    • H02GENERATION; CONVERSION OR DISTRIBUTION OF ELECTRIC POWER
    • H02MAPPARATUS FOR CONVERSION BETWEEN AC AND AC, BETWEEN AC AND DC, OR BETWEEN DC AND DC, AND FOR USE WITH MAINS OR SIMILAR POWER SUPPLY SYSTEMS; CONVERSION OF DC OR AC INPUT POWER INTO SURGE OUTPUT POWER; CONTROL OR REGULATION THEREOF
    • H02M7/00Conversion of AC power input into DC power output; Conversion of DC power input into AC power output
    • H02M7/02Conversion of AC power input into DC power output without possibility of reversal
    • H02M7/04Conversion of AC power input into DC power output without possibility of reversal by static converters
    • H02M7/12Conversion of AC power input into DC power output without possibility of reversal by static converters using discharge tubes with control electrode or semiconductor devices with control electrode
    • H02M7/21Conversion of AC power input into DC power output without possibility of reversal by static converters using discharge tubes with control electrode or semiconductor devices with control electrode using devices of a triode or transistor type requiring continuous application of a control signal
    • H02M7/217Conversion of AC power input into DC power output without possibility of reversal by static converters using discharge tubes with control electrode or semiconductor devices with control electrode using devices of a triode or transistor type requiring continuous application of a control signal using semiconductor devices only
    • H02M7/219Conversion of AC power input into DC power output without possibility of reversal by static converters using discharge tubes with control electrode or semiconductor devices with control electrode using devices of a triode or transistor type requiring continuous application of a control signal using semiconductor devices only in a bridge configuration
    • YGENERAL TAGGING OF NEW TECHNOLOGICAL DEVELOPMENTS; GENERAL TAGGING OF CROSS-SECTIONAL TECHNOLOGIES SPANNING OVER SEVERAL SECTIONS OF THE IPC; TECHNICAL SUBJECTS COVERED BY FORMER USPC CROSS-REFERENCE ART COLLECTIONS [XRACs] AND DIGESTS
    • Y02TECHNOLOGIES OR APPLICATIONS FOR MITIGATION OR ADAPTATION AGAINST CLIMATE CHANGE
    • Y02BCLIMATE CHANGE MITIGATION TECHNOLOGIES RELATED TO BUILDINGS, e.g. HOUSING, HOUSE APPLIANCES OR RELATED END-USER APPLICATIONS
    • Y02B70/00Technologies for an efficient end-user side electric power management and consumption
    • Y02B70/10Technologies improving the efficiency by using switched-mode power supplies [SMPS], i.e. efficient power electronics conversion e.g. power factor correction or reduction of losses in power supplies or efficient standby modes
    • YGENERAL TAGGING OF NEW TECHNOLOGICAL DEVELOPMENTS; GENERAL TAGGING OF CROSS-SECTIONAL TECHNOLOGIES SPANNING OVER SEVERAL SECTIONS OF THE IPC; TECHNICAL SUBJECTS COVERED BY FORMER USPC CROSS-REFERENCE ART COLLECTIONS [XRACs] AND DIGESTS
    • Y02TECHNOLOGIES OR APPLICATIONS FOR MITIGATION OR ADAPTATION AGAINST CLIMATE CHANGE
    • Y02PCLIMATE CHANGE MITIGATION TECHNOLOGIES IN THE PRODUCTION OR PROCESSING OF GOODS
    • Y02P80/00Climate change mitigation technologies for sector-wide applications
    • Y02P80/10Efficient use of energy, e.g. using compressed air or pressurized fluid as energy carrier

Definitions

  • the present invention relates to a control circuit of a power conversion device such as a power factor improving circuit, and the power conversion device.
  • a power factor improving circuit (hereinafter referred to as a PFC circuit) that operates in the current critical mode, it is necessary to turn on the switching element after the inductor current becomes 0. Therefore, it is necessary to accurately detect the zero point of the inductor current (see, for example, Non-Patent Document 1).
  • FIG. 2 is a timing chart for explaining the delay of zero detection of the inductor current iL in the current detection circuit in the conventional example.
  • Td in FIG. 2 shows the delay time of zero detection due to the delay by the operational amplifier and the noise filter. That is, due to the delay of the comparator IC and the time constant of the noise filter, the comparator starts up with a delay from the ideal current zero detection point, so that the negative current increases as shown in FIG.
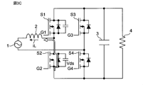
  • FIG. 3A is a circuit diagram of a switching power supply device for explaining the mechanism by which the loss of the switching power supply device increases due to the delay of zero detection of the inductor current
  • FIG. 3B is a timing chart showing the operation of the switching power supply device of FIG. 3A.
  • the switching power supply device includes an AC power supply 1, an inductor 2, switching elements S1 to S4, a smoothing capacitor 3, and a load resistor 4.
  • FIG. 3B shows an inductor current iL, a drain-source voltage Vds of the switching element S2, a drive signal G2 for the switching element S2, and a drive signal G1 for the switching element S1.
  • T1 indicates a period during which soft switching is performed by the negative current of the inductor current iL.
  • An object of the present invention is to solve the above problems, and in a PFC circuit operating in a current critical mode, a control circuit of a power converter capable of accurately detecting the zero point of the inductor current as compared with the prior art. And to provide the power conversion device.
  • the control circuit of the power conversion device is A control circuit for a power converter that includes an inductor and includes a power factor improving circuit that operates in current critical mode.
  • a first unit that detects the current of the inductor or the current corresponding to the current of the inductor or includes the current of the inductor, amplifies the voltage corresponding to the detected current with a predetermined gain, and then outputs the voltage as the detection voltage.
  • a comparison circuit that compares the detected voltage with a predetermined reference voltage and outputs a comparison result signal
  • a second detection circuit that detects the input voltage of the power converter, and It is provided with a third detection circuit that detects the output voltage of the power converter.
  • the control circuit has the detected input voltage, the detected output voltage V, the preset delay time, the inductance value of the inductor, and the conversion coefficient when the current detected by the first detection circuit is converted into a voltage. Based on the power supply voltage and the gain of the gain, the reference voltage for detecting the zero value of the current of the inductor is calculated and output to the comparison circuit.
  • the comparison circuit A first comparator that compares the detected voltage with a predetermined first reference voltage and outputs a first comparison result signal at a zero-cross detection point where the detected voltage changes from positive to negative.
  • a second which compares the detected voltage with a predetermined second reference voltage lower than the first reference voltage, and outputs a second comparison result signal at a zero-cross detection point where the detected voltage changes from negative to positive.
  • the first pulse generation circuit that detects the rise of the first comparison result signal and outputs the first pulse signal, and the first pulse generation circuit.
  • a second pulse generation circuit that detects the rise of the second comparison result signal and outputs a second pulse signal, and A set reset type flip-flop having a set terminal, a reset terminal, and an output terminal, the first pulse signal is input to the set terminal, the second pulse signal is input to the reset terminal, and the comparison is performed from the output terminal. It is characterized by including a set reset type flip-flop that outputs a circuit comparison result signal.
  • the present invention in the PFC circuit operating in the current critical mode, it is possible to prevent the detection delay of the inductor current and accurately detect the zero point of the inductor current as compared with the prior art. This reduces the loss of the power converter and leads to a higher density of the power supply device.
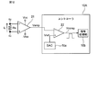
  • FIG. 5 is a circuit diagram showing a configuration example of a switching power supply device including the control circuit 20 according to the first embodiment. It is a circuit diagram which shows the structural example of the current detection part 5 of FIG. 1A. It is a timing chart for demonstrating the delay of zero detection of an inductor current in a current detection circuit in a conventional example. It is a circuit diagram of the switching power supply device for demonstrating the mechanism that the loss of the switching power supply device increases due to the delay of zero detection of the inductor current. It is a timing chart which shows the operation of the switching power supply device of FIG. 3A. It is a circuit diagram of the switching power supply device for demonstrating the mechanism that the loss of the switching power supply device increases due to the delay of zero detection of the inductor current.
  • FIG. 3C It is a timing chart which shows the operation of the switching power supply device of FIG. 3C. It is a circuit diagram which shows the structural example of the current detection part which concerns on the prior art example. It is a timing chart which shows the operation of the current detection part of FIG. 4A. It is a circuit diagram which shows the structural example of the current detection part 5 which concerns on embodiment. It is a timing chart which shows the operation of the current detection part 5 of FIG. 4C. It is a graph which shows the operation of the current detection part 5 which concerns on Embodiment 1.
  • FIG. It is a block diagram which shows the structural example of the power conversion apparatus using the PFC circuit which concerns on Embodiment 1.
  • FIG. It is a waveform diagram for demonstrating the derivation method of the reference voltage Vref used for the current detection part 5 which concerns on Embodiment 1.
  • FIG. It is a waveform diagram for demonstrating soft switching of a PFC circuit by the current detection part 5 which concerns on Embodiment 1.
  • FIG. It is a waveform diagram for demonstrating soft switching of a PFC circuit by the current detection part 5 which concerns on Embodiment 1.
  • FIG. It is a waveform diagram for demonstrating the derivation method of the reference voltage Vref used for the current detection part 5 which concerns on a modification.
  • FIG. It is a block diagram which shows the structural example of the switching power supply device which concerns on modification 2.
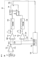
  • FIG. 1A is a circuit diagram showing a configuration example of a switching power supply device including the control circuit 20 according to the first embodiment.
  • the switching power supply device includes an AC power supply 1, a reactor 2 inductor, bridge-connected switching elements S1 to S4, a smoothing capacitor 3, a load resistor 4, and a shunt resistor. It includes Rs and a control circuit 20.
  • the control circuit 20 includes a controller 10, a current detection unit 5, a drive signal generation circuit 11, an input voltage detection circuit 12, and an output voltage detection circuit 13.
  • the input voltage Vin generated by the AC power supply 1 is input to the bridge connection circuit of the switching elements S1 to S4 via the shunt resistor Rs and the inductor 2.
  • the switching elements S1 to S4 are turned on / off by the drive signals G1 to G4 from the drive signal generation circuit 11, and after the input voltage Vin is switched, the smoothed direct current is passed through the smoothing capacitor 3.
  • the voltage is output to the load resistor 4 as the output voltage Vout.
  • the shunt resistor Rs converts the inductor current iL into a voltage value and outputs it to the current detection unit 5.
  • the input voltage detection circuit 12 detects the input voltage Vin and outputs it to the controller 10, and the output voltage detection circuit 13 detects the output voltage Vout and outputs it to the controller 10.
  • the controller 10 controls the drive signal generation circuit 11 so as to generate the drive signals G1 to G4 in the current critical mode, for example, based on each input signal.
  • the controller 10 includes a DA converter 10a that generates a reference voltage Vref determined in advance by a method described in detail later.
  • FIG. 1B is a circuit diagram showing a configuration example of the current detection unit 5 of FIG. 1A.
  • the current detection unit 5 includes an operational amplifier 21 and a comparator 22.
  • Vcc is the power supply voltage.
  • the operational amplifier 21 amplifies the voltage corresponding to the inductor current iL detected by the shunt resistor Rs, and outputs the amplified voltage Vamp to the comparator 22.
  • the comparator 22 compares the input amplification voltage Vamp with the reference voltage Vref from the DA converter 10a in the controller 10, generates a comparison result voltage Vcomp, and outputs the comparison result voltage Vcomp to the controller 10.
  • the controller 10 detects the zero current of the inductor current iL based on the comparison result voltage Vcomp, and based on this, for example, performs a switching operation in the current critical mode to generate drive signals G1 to G4.
  • the drive signal generation circuit 11 is controlled so as to generate the current.
  • the polarity of the reference voltage Vref is inverted according to the input voltage Vin (FIG. 1A) to the PFC circuit, that is, according to the direction of the inductor current iL.
  • the detection delay can be prevented by changing the reference voltage Vref of the comparator 22 according to the delay time.
  • Vref the reference voltage
  • FIG. 4A is a circuit diagram showing a configuration example of the current detection unit according to the conventional example
  • FIG. 4B is a timing chart showing the operation of the current detection unit of FIG. 4A.
  • the reference voltage Vref of the comparator 22 is a constant voltage such as Vcc / 2
  • a delay time Tdelay occurs as shown in FIG. 4B.
  • FIG. 4C is a circuit diagram showing a configuration example of the current detection unit 5 according to the first embodiment
  • FIG. 4D is a timing chart showing the operation of the current detection unit 5 of FIG. 4C.
  • the reference voltage Vref is raised from the DA converter 10a of the controller 10 according to the delay time. That is, in a PFC circuit in which the input voltage is alternating current, the delay time Tdelay can be reduced by changing the reference voltage Vref depending on the input voltage Vin, as shown in FIG. 4D, as compared with FIG. 4B. it can.
  • Td_amp is the delay time due to the amplification operation of the operational amplifier 21.
  • Td_comp is the delay time due to the comparison operation of the comparator 22.
  • Tdead-time is the dead time of the switching elements S1 and S2.
  • FIG. 5 is a graph showing the operation of the current detection unit 5 according to the first embodiment.
  • Vref half cycle of the input voltage Vin
  • Vcc 3V
  • Tdelay 50ns
  • Vin (rms) 200V
  • fLINE 50Hz.
  • FIG. 6 is a block diagram showing a configuration example of a power conversion device using the PFC circuit according to the first embodiment.
  • the power conversion device includes an AC power supply 1, a PFC circuit 100, a DC / DC converter 101, and a load 102. Since the control target is a PFC circuit, the input AC voltage and the output DC voltage are Vin (t) and Vout, respectively.
  • the input voltage Vin is expressed by the following equation.
  • the resistance value of the shunt resistor Rs is Rs
  • the gain of the operational amplifier 21 is G
  • the voltage applied to the operational amplifier 21 and the comparator 22 is Vcc.
  • FIG. 7 is a waveform diagram for explaining a method of deriving the reference voltage Vref used in the current detection unit 5 according to the first embodiment.
  • the inductor current iL in the half cycle of the input voltage Vin is as shown in the graph of FIG. 7, and an enlarged view of one switching cycle is shown on the right side.
  • the slope of the inductor current iL is obtained from win (t), Vout, and the inductance value L.
  • the current fluctuation amount ⁇ idelay that changes during the delay time is expressed by the following equation.
  • FIG. 8A and 8B are waveform diagrams for explaining soft switching of the PFC circuit by the current detection unit 5 according to the first embodiment.
  • FIG. 8A is a waveform diagram when Vin> Vout / 2
  • FIG. 8B is a waveform diagram when additional on-time control is performed.
  • the first embodiment is characterized in that TCM control is performed only by changing the reference voltage Vref of the comparator 22 by using a known TCM (Triangular Current Mode) control method.
  • TCM Triangular Current Mode
  • Vin Input voltage
  • Vds Drain-source voltage of main switch element
  • iL Inductor current
  • Vgs Gate-source voltage of main switch element
  • the controller 10 detects the detected input voltage Vin and output voltage Vout, the preset delay time, the inductance value of the inductor 2, and the resistance value of the shunt resistance Rs (in the modification described later, when the current is detected). It is a conversion coefficient when converting the inductor current iL into a voltage, and is generally the conversion coefficient.),
  • the power supply voltage Vcc, and the gain of the inductor 21 are used to detect the zero value of the inductor current iL.
  • the reference voltage Vref for making the delay at the time substantially zero is calculated and output to the comparator 22.
  • the synchronous rectifier switch element is kept on for a predetermined additional time ⁇ [ns] from the current zero detection point to flow a negative current for extracting the electric charge.
  • the soft switching method shown in FIGS. 8A and 8B allows a negative current required for soft switching to flow by continuously turning on + ⁇ [ns] and giving an additional on time.
  • the negative current required for soft switching can be adjusted to flow by changing the reference voltage Vref.
  • FIG. 9 is a waveform diagram for explaining a method of deriving the reference voltage Vref used in the current detection unit 5 according to the modified example.
  • the reference voltage Vref only for the delay prevention control of FIG. 5 is lowered for a predetermined time period, for example, in an elliptical shape.
  • the negative current required for soft switching can be obtained from the input voltage Vin, the output voltage Vout, and the inductor tans L of the inductor 2, and can be realized by adding it to the reference voltage Vref in consideration of the delay time.
  • FIG. 10A is a block diagram showing a configuration example of the switching power supply device according to the first modification.
  • the inductor current iL flowing through the shunt resistor Rs is detected, but the present invention is not limited to this, and as shown in FIG. 10A, for example, a CT (Current Transformer), a Hall element, and a GMR (Giant).
  • the inductor current iL may be detected by using a current sensor 14 such as a Magneto Resistive effect) element.
  • FIG. 10B is a block diagram showing a configuration example of the switching power supply device according to the second modification.
  • a shunt resistor Rs1 may be inserted between the ground side of the switching elements S2 and S4 and the load resistor 4, and the zero point of the inductor current iL may be detected.
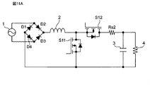
  • FIG. 11A is a block diagram showing a configuration example of the switching power supply device according to the third modification.
  • FIG. 11A shows an example of a synchronous rectification type step-up PFC circuit.
  • the switching power supply device includes an AC power supply 1, four bridge-connected diodes D1 to D4, a reactor inductor 2, switching elements S11 and S12, a shunt resistor Rs2, and a smoothing capacitor 3.
  • a load resistor 4 is provided.
  • a shunt resistor Rs2 for detecting the zero point of the inductor current iL is inserted between the switching element S12 and the smoothing capacitor 3. It is preferable to do so.
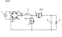
  • FIG. 11B is a block diagram showing a configuration example of the switching power supply device according to the modified example 4.
  • a shunt resistor Rs3 for detecting the zero point of the inductor current iL may be inserted between the diodes D1 and D4 and the inductor 2.
  • the current corresponding to the inductor current iL or the current including the inductor current iL is detected.
  • FIG. 12 is a circuit diagram showing a modified example of the current detection unit 5 of FIG. 1B.
  • a controller 10A having a DA converter 10a, a comparator 22 and a signal processing unit 10b is provided.
  • the signal processing unit 10b performs signal processing for changing the above-mentioned reference voltage Vref based on the comparison result signal Vcomp from the comparator 22.
  • Some controllers such as DSPs (digital signal processors) have a built-in comparator function as well as AD converters and DA converters. By using the built-in comparator 22, there is an advantage that an external comparator IC becomes unnecessary.
  • the delay in detecting the inductor current is prevented and the inductor current is accurately compared with the prior art.
  • the zero point of the inductor current can be detected accurately. This reduces the loss of the power converter and leads to a higher density of the power supply device. In particular, since no magnetic material is used, the loss does not increase even when driven at high frequencies, and no additional parts are required. Further, by applying the method of changing the reference voltage Vref, a soft switching function using voltage resonance can be easily implemented.
  • FIG. 13 is a circuit diagram showing a configuration example of the current detection unit 5A according to the second embodiment.
  • the current detection unit 5A according to the second embodiment has the following differences as compared with the current detection unit 5 in FIG. 1B.
  • a comparison circuit 30 including comparators 22A and 22B, one-shot pulse generation circuits 23A and 23B, and a set reset type flip-flop 24 is provided.
  • the controller 10 instead of the controller 10 having the DAC 10a, the controller 10B having the DACs 10a and 10b was provided. The above differences will be described in detail below.
  • the operational amplifier 21 amplifies the voltage corresponding to the inductor current iL detected by the shunt resistor Rs, and outputs the amplified voltage Vamp to the comparators 22A and 22B.
  • the controller 10B includes a DA converter 10a that generates a predetermined reference voltage Vref1 described later, and a DA converter 10c that generates a predetermined reference voltage Vref2 described later.
  • the comparator 22A compares the input amplification voltage Vamp with the reference voltage Vref1 from the DA converter 10a in the controller 10B, generates a comparison result voltage Vcomp1, and outputs the comparison result voltage Vcomp1 to the one-shot pulse generation circuit 23A. Further, the comparator 22B compares the input amplification voltage Vamp2 with the reference voltage Vref2 from the DA converter 10c in the controller 10B, generates a comparison result voltage Vcomp2, and outputs the comparison result voltage Vcomp2 to the one-shot pulse generation circuit 23B.
  • the voltage settings of the reference voltages Vref1 and Vref2 will be described later with reference to FIG.
  • the one-shot pulse generation circuits 23A and 23B are composed of, for example, a multiplexer vibrator, and each of the one-shot pulse generation circuits 23A and 23B has one pulse in response to the rise of the comparison result voltage Vcomp1 and Vcomp2 of the input pulse signals, respectively. Is generated and output to the set terminal and the reset terminal of the set reset type flip-flop 24. In response to this, the set reset type flip-flop 24 outputs the zero cross detection pulse voltage Vflip to the controller 10B. Further, the controller 10B detects the zero current of the inductor current iL based on the zero cross detection pulse voltage Vflip, and based on this, for example, performs a switching operation in the current critical mode to generate drive signals G1 to G4. The drive signal generation circuit 11 (FIG. 1A) is controlled.
  • FIG. 14 is a waveform diagram for explaining a method of deriving the reference voltages Vref1 and Vref2 used for the current detection unit 5A of FIG. 13, and FIG. 15A is a timing chart showing the operation of the current detection unit 5A of FIG.
  • the reference voltage Vref1 is set to the same value as the reference voltage Vref in the first embodiment, and is set to Vcc / 2 ⁇ Vref1.
  • the reference voltage Vref1 detects the timing (FIG. 7) of the zero-cross detection point (ZCD point) in which the inductor current iL changes from positive to negative, and compensates for the delay in the rise of the zero-cross detection point (ZCD point).
  • the reference voltage Vref2 is set as Vref2 ⁇ Vref1 and detects the timing (FIG. 7) of the zero cross detection point (ZCD point) that changes positively from the negative of the inductor current iL, and the pulse of the zero cross detection pulse voltage Vflip. Contributes to shortening the width.
  • the comparator 22A of FIG. 13 has Vref1> Vcc / 2 when the input voltage Vin (FIG. 1A) to the PFC circuit is positive, and the comparator 22A determines the timing at which the inductor current iL changes from positive to negative. It detects and outputs the comparison result voltage Vcomp1 indicating it. As a result, the rise delay of the zero-cross detection pulse voltage Vflip is eliminated. Further, the comparator 22B detects the timing at which Vref2 ⁇ Vref1 and the inductor current iL changes from negative to positive when the input voltage Vin (FIG. 1A) to the PFC circuit is positive, and the comparison result voltage indicating this is detected. Output Vcomp2.
  • the fall delay of the zero-cross detection pulse voltage Vflip is eliminated.
  • the case where the input voltage Vin (FIG. 1A) to the PFC circuit is positive is described, but when it is negative, the reference voltages Vref1 and Vref2 are also described in the same manner as the inversion of the reference voltage Vref described above. Inverted, the comparators 22A and 22B operate in the same manner except for the inversion of these polarities.
  • FIG. 15B and 15C are diagrams for explaining the problem of the current detection unit 5 according to the first embodiment
  • FIG. 15B is a waveform diagram showing an inductor current iL
  • FIG. 15C is a portion of the waveform diagram of FIG. 15B. It is a timing chart of each signal and the like corresponding to 202.
  • the reference voltage Vref near the zero cross point becomes relatively large.
  • the slope of the inductor current iL becomes steep, and the on-time of the switching element (the time when di / dt is positive) becomes short.
  • FIG. 15B inctor current iL portion 202
  • FIG. 15C the fall of the comparison result voltage Vcomp is delayed, and the on state is continuously generated at the comparison result voltage Vcomp 1. There was a problem.
  • the reference voltage Vref2 may be set so as to satisfy the above equation as shown in FIG.
  • FIG. 16 is a circuit diagram showing a modified example of the current detection unit 5A of FIG.
  • a controller 10BA having a DA converters 10a and 10b, a comparison circuit 30, and a signal processing unit 10b is provided.
  • the signal processing unit 10b performs signal processing for changing the above-mentioned reference voltages Vref1 and Vref2 based on the zero-cross detection pulse voltage Vflip from the set reset type flip-flop 24.
  • the current detection unit 5A of FIG. 13 according to the second embodiment may be applied to the switching power supply device according to the first to fourth modifications according to the first embodiment.
  • the delay in detecting the inductor current is prevented and the inductor current is accurately compared with the prior art.
  • the zero point of the inductor current can be detected accurately. This reduces the loss of the power converter and leads to a higher density of the power supply device. In particular, since no magnetic material is used, the loss does not increase even when driven at high frequencies, and no additional parts are required. Further, by applying the method of changing the reference voltage Vref, a soft switching function using voltage resonance can be easily implemented.
  • FIG. 17 is a circuit diagram showing a configuration example of the current detection unit 5B according to the third embodiment.
  • the current detection unit 5B according to the third embodiment has the following differences as compared with the current detection unit 5A according to the second embodiment.
  • (1) instead of the one-shot pulse generation circuit 23A, a differentiating circuit 23C, a protection diode Da, and a comparator 25A are provided.
  • (2) instead of the one-shot pulse generation circuit 23B, a differentiating circuit 23D, a protection diode Db, and a comparator 25B are provided. The differences will be described below.
  • the differentiating circuit 23C includes a capacitor C1 and a resistor R1.
  • the output terminal of the differentiating circuit 23C is provided with a protection diode Da that allows a negative current to flow to the ground and does not output a negative voltage.
  • the differentiating voltage output from the differentiating circuit 23C is input to the comparator 25A to which the reference voltage Vcc / 2 from the reference voltage generator 26 is applied via the protection diode Da.
  • the comparator 25A compares the input differential voltage with the reference voltage Vcc / 2, and outputs the comparison result voltage Vpulus 1 to the set reset type flip-flop 24.
  • the differentiating circuit 23D is configured to include a capacitor C2 and a resistor R2.
  • the output terminal of the differentiating circuit 23D is provided with a protection diode Db that allows a negative current to flow to the ground and does not output a negative voltage.
  • the differentiating voltage output from the differentiating circuit 23D is input to the comparator 25B to which the reference voltage Vcc / 2 from the reference voltage generator 26 is applied via the protection diode Db.
  • the comparator 25B compares the input differential voltage with the reference voltage Vcc / 2, and outputs the comparison result voltage Vpulus 2 to the set reset type flip-flop 24.
  • the current detection unit 5B configured as described above operates in the same manner as the current detection unit 5B in FIG. 13, except for the difference in the above configuration.
  • the current detection unit 5B of FIG. 17 according to the second embodiment may be applied to the switching power supply device according to the first to fourth modifications according to the first embodiment. Further, the current detection unit 5B may be configured like the controller 10BA in FIG.
  • the third embodiment and the modified examples configured as described above also have the same effects as those of the first and second embodiments.
  • the switching power supply device is described in the above embodiments or modifications, the present invention is not limited to this, and can be applied to various power conversion devices including the switching power supply device.
  • the detection delay of the inductor current is prevented, and the zero point of the inductor current is accurately detected as compared with the prior art. can do. This reduces the loss of the power converter and leads to a higher density of the power supply device.

Landscapes

  • Engineering & Computer Science (AREA)
  • Power Engineering (AREA)
  • Rectifiers (AREA)
  • Dc-Dc Converters (AREA)
PCT/JP2020/028679 2019-08-09 2020-07-27 電力変換装置の制御回路及び電力変換装置 Ceased WO2021029208A1 (ja)

Priority Applications (3)

Application Number Priority Date Filing Date Title
US17/629,259 US12068672B2 (en) 2019-08-09 2020-07-27 Control circuit for power converter apparatus provided with PFC circuit operating in current-critical mode
CN202080052723.XA CN114144967B (zh) 2019-08-09 2020-07-27 电力转换装置的控制电路以及电力转换装置
EP20852941.2A EP4012909A4 (en) 2019-08-09 2020-07-27 CONTROL CIRCUIT FOR A POWER CONVERSION DEVICE AND POWER CONVERSION DEVICE

Applications Claiming Priority (2)

Application Number Priority Date Filing Date Title
JP2019-147052 2019-08-09
JP2019147052A JP7293968B2 (ja) 2019-08-09 2019-08-09 電力変換装置の制御回路及び電力変換装置

Publications (1)

Publication Number Publication Date
WO2021029208A1 true WO2021029208A1 (ja) 2021-02-18

Family

ID=74569422

Family Applications (1)

Application Number Title Priority Date Filing Date
PCT/JP2020/028679 Ceased WO2021029208A1 (ja) 2019-08-09 2020-07-27 電力変換装置の制御回路及び電力変換装置

Country Status (5)

Country Link
US (1) US12068672B2 (enExample)
EP (1) EP4012909A4 (enExample)
JP (1) JP7293968B2 (enExample)
CN (1) CN114144967B (enExample)
WO (1) WO2021029208A1 (enExample)

Families Citing this family (10)

* Cited by examiner, † Cited by third party
Publication number Priority date Publication date Assignee Title
WO2022040851A1 (zh) * 2020-08-24 2022-03-03 华为数字能源技术有限公司 高功率因数整流电路及电源转换器
US12249917B2 (en) * 2020-11-16 2025-03-11 Semiconductor Components Industries, Llc Method and apparatus for over-current protection and CrCM control in power converters
CN115242076A (zh) * 2021-04-25 2022-10-25 华为数字能源技术有限公司 图腾柱功率因数校正电路的控制系统、方法及电源适配器
CN114089024B (zh) * 2022-01-20 2022-04-26 成都齐碳科技有限公司 电流测量电路、测量方法及纳米孔测序装置
CN115085531A (zh) * 2022-07-05 2022-09-20 华为数字能源技术有限公司 一种图腾柱pfc电路的控制方法、装置和电子设备
EP4304032A1 (en) * 2022-07-07 2024-01-10 Delta Electronics (Thailand) Public Co., Ltd. Totem pole pfc with a surge protection circuit and surge protection method for a totem pole pfc
US12489377B2 (en) 2023-09-26 2025-12-02 Abb Schweiz Ag System and method for zero-voltage detection in resonant pole inverters
CN119030289B (zh) * 2024-08-19 2025-04-18 深圳市雅达精密组件有限公司 Pfc电路及充电器
CN119362902B (zh) * 2024-12-25 2025-05-06 西安麦格米特电气有限公司 电源调节电路及方法、电源转换电路、电子设备
CN119945132A (zh) * 2025-02-28 2025-05-06 西安理工大学 基于PI-MPC控制交错并联的Boost PFC变换器动态提升控制方法

Citations (3)

* Cited by examiner, † Cited by third party
Publication number Priority date Publication date Assignee Title
JP2011244583A (ja) * 2010-05-18 2011-12-01 Cosel Co Ltd スイッチング電源装置
JP2014018012A (ja) * 2012-07-11 2014-01-30 Toyota Industries Corp 車載用スイッチング電源装置
JP2015035851A (ja) * 2013-08-07 2015-02-19 株式会社村田製作所 スイッチング電源装置

Family Cites Families (12)

* Cited by examiner, † Cited by third party
Publication number Priority date Publication date Assignee Title
US7902803B2 (en) * 2005-03-04 2011-03-08 The Regents Of The University Of Colorado Digital current mode controller
CN102308462B (zh) * 2009-03-24 2014-07-02 株式会社村田制作所 开关电源装置
ITMI20120089A1 (it) * 2012-01-26 2013-07-27 Dora Spa Dispositivo di controllo per un alimentatore a commutazione.
US9287798B2 (en) * 2012-12-06 2016-03-15 Stmicroelectronics, Inc. High power factor primary regulated offline LED driver
US9209689B2 (en) * 2013-11-19 2015-12-08 Terralux, Inc. Output regulation with nonlinear digital control loop compensation
JP6410832B2 (ja) * 2014-09-26 2018-10-24 三菱電機株式会社 電力変換装置
JP6439484B2 (ja) * 2015-02-17 2018-12-19 富士電機株式会社 スイッチング電源回路および力率改善回路
CN110048597B (zh) * 2018-01-15 2021-01-15 株式会社村田制作所 功率因数校正电路的控制方法、控制器及系统
JP6962259B2 (ja) * 2018-04-11 2021-11-05 Tdk株式会社 スイッチング電源装置
JP7211018B2 (ja) * 2018-11-05 2023-01-24 富士電機株式会社 電源制御装置
CN109713889B (zh) * 2019-01-30 2021-04-13 成都芯源系统有限公司 一种功率因数校正电路及其控制方法
CN112003454B (zh) * 2019-05-27 2025-06-13 恩智浦美国有限公司 具有零电流检测电路的无桥功率因数校正转换器

Patent Citations (3)

* Cited by examiner, † Cited by third party
Publication number Priority date Publication date Assignee Title
JP2011244583A (ja) * 2010-05-18 2011-12-01 Cosel Co Ltd スイッチング電源装置
JP2014018012A (ja) * 2012-07-11 2014-01-30 Toyota Industries Corp 車載用スイッチング電源装置
JP2015035851A (ja) * 2013-08-07 2015-02-19 株式会社村田製作所 スイッチング電源装置

Non-Patent Citations (2)

* Cited by examiner, † Cited by third party
Title
QINGYUN HUANG ET AL.: "Predictive ZVS Control with Improved ZVS Time Margin and Limited Variable Frequency Range for A 99% Efficient, 130W/in3 MHz GaN Totem-Pole PFC Rectifier", IEEE TRANSACTIONS ON POWER ELECTRONICS, vol. 34, no. 7, 2018
See also references of EP4012909A4

Also Published As

Publication number Publication date
JP2021027788A (ja) 2021-02-22
US20220255415A1 (en) 2022-08-11
EP4012909A4 (en) 2023-08-02
CN114144967A (zh) 2022-03-04
JP7293968B2 (ja) 2023-06-20
EP4012909A1 (en) 2022-06-15
US12068672B2 (en) 2024-08-20
CN114144967B (zh) 2024-12-27

Similar Documents

Publication Publication Date Title
JP7293968B2 (ja) 電力変換装置の制御回路及び電力変換装置
JP5182375B2 (ja) Pfcコンバータ
CN108233696B (zh) 控制脉冲宽度调制开关频率的装置和方法
CN105897016A (zh) 开关电源电路及功率因数校正电路
JP2005110434A (ja) 力率改善回路
KR20170080518A (ko) 역률 보상 회로 및 역률 보상 회로의 구동 방법
KR20120020080A (ko) 브리지리스 역률 보상을 위한 방법 및 장치
CN107078655B (zh) 电力转换装置
JP6607495B2 (ja) 電力変換装置
JP2021027788A5 (enExample)
JP6599024B2 (ja) 力率補償電源装置およびled照明装置
US20190268996A1 (en) Switch controller, power supply device comprising the same, and driving method of the power supply device
US20220037995A1 (en) Power converting device
JP7160208B2 (ja) 電力変換装置の制御回路
JP5933418B2 (ja) 電力変換装置
EP3424140B1 (en) Buck-boost controller achieving high power factor and valley switching
CN104426376A (zh) 具有谐振型转换器的交换式电源供应器及其控制方法
JP2016220342A (ja) スイッチング電源装置
CN111725987B (zh) 电力转换装置
CN110754032B (zh) 交流-直流转换
KR101905345B1 (ko) 전력 변환 장치
WO2018216158A1 (ja) 電力変換装置
TW201929403A (zh) 具電流估測電路之直流-直流轉換器電路架構
HK1071477B (en) Controlled prequency power factor correction circuit and method
HK1071477A1 (zh) 頻率受控的功率因數校正電路和方法

Legal Events

Date Code Title Description
121 Ep: the epo has been informed by wipo that ep was designated in this application

Ref document number: 20852941

Country of ref document: EP

Kind code of ref document: A1

NENP Non-entry into the national phase

Ref country code: DE

ENP Entry into the national phase

Ref document number: 2020852941

Country of ref document: EP

Effective date: 20220309

WWG Wipo information: grant in national office

Ref document number: 202080052723.X

Country of ref document: CN