WO2016009713A1 - 冷凍サイクル装置及びこれに使用されるクロスフィンチューブ型熱交換器の製造方法 - Google Patents

冷凍サイクル装置及びこれに使用されるクロスフィンチューブ型熱交換器の製造方法 Download PDF

Info

Publication number
WO2016009713A1
WO2016009713A1 PCT/JP2015/063988 JP2015063988W WO2016009713A1 WO 2016009713 A1 WO2016009713 A1 WO 2016009713A1 JP 2015063988 W JP2015063988 W JP 2015063988W WO 2016009713 A1 WO2016009713 A1 WO 2016009713A1
Authority
WO
WIPO (PCT)
Prior art keywords
heat transfer
fin
heat exchanger
transfer tube
refrigeration cycle
Prior art date
Legal status (The legal status is an assumption and is not a legal conclusion. Google has not performed a legal analysis and makes no representation as to the accuracy of the status listed.)
Ceased
Application number
PCT/JP2015/063988
Other languages
English (en)
French (fr)
Japanese (ja)
Inventor
坪江 宏明
大木 長斗司
佐藤 英治
Current Assignee (The listed assignees may be inaccurate. Google has not performed a legal analysis and makes no representation or warranty as to the accuracy of the list.)
Hitachi Global Life Solutions Inc
Original Assignee
Hitachi Appliances Inc
Priority date (The priority date is an assumption and is not a legal conclusion. Google has not performed a legal analysis and makes no representation as to the accuracy of the date listed.)
Filing date
Publication date
Application filed by Hitachi Appliances Inc filed Critical Hitachi Appliances Inc
Publication of WO2016009713A1 publication Critical patent/WO2016009713A1/ja
Anticipated expiration legal-status Critical
Ceased legal-status Critical Current

Links

Images

Classifications

    • BPERFORMING OPERATIONS; TRANSPORTING
    • B21MECHANICAL METAL-WORKING WITHOUT ESSENTIALLY REMOVING MATERIAL; PUNCHING METAL
    • B21DWORKING OR PROCESSING OF SHEET METAL OR METAL TUBES, RODS OR PROFILES WITHOUT ESSENTIALLY REMOVING MATERIAL; PUNCHING METAL
    • B21D53/00Making other particular articles
    • B21D53/02Making other particular articles heat exchangers or parts thereof, e.g. radiators, condensers fins, headers
    • B21D53/08Making other particular articles heat exchangers or parts thereof, e.g. radiators, condensers fins, headers of both metal tubes and sheet metal
    • BPERFORMING OPERATIONS; TRANSPORTING
    • B23MACHINE TOOLS; METAL-WORKING NOT OTHERWISE PROVIDED FOR
    • B23KSOLDERING OR UNSOLDERING; WELDING; CLADDING OR PLATING BY SOLDERING OR WELDING; CUTTING BY APPLYING HEAT LOCALLY, e.g. FLAME CUTTING; WORKING BY LASER BEAM
    • B23K1/00Soldering, e.g. brazing, or unsoldering
    • FMECHANICAL ENGINEERING; LIGHTING; HEATING; WEAPONS; BLASTING
    • F24HEATING; RANGES; VENTILATING
    • F24FAIR-CONDITIONING; AIR-HUMIDIFICATION; VENTILATION; USE OF AIR CURRENTS FOR SCREENING
    • F24F1/00Room units for air-conditioning, e.g. separate or self-contained units or units receiving primary air from a central station
    • F24F1/06Separate outdoor units, e.g. outdoor unit to be linked to a separate room comprising a compressor and a heat exchanger
    • F24F1/14Heat exchangers specially adapted for separate outdoor units
    • F24F1/16Arrangement or mounting thereof
    • FMECHANICAL ENGINEERING; LIGHTING; HEATING; WEAPONS; BLASTING
    • F24HEATING; RANGES; VENTILATING
    • F24FAIR-CONDITIONING; AIR-HUMIDIFICATION; VENTILATION; USE OF AIR CURRENTS FOR SCREENING
    • F24F1/00Room units for air-conditioning, e.g. separate or self-contained units or units receiving primary air from a central station
    • F24F1/06Separate outdoor units, e.g. outdoor unit to be linked to a separate room comprising a compressor and a heat exchanger
    • F24F1/14Heat exchangers specially adapted for separate outdoor units
    • F24F1/18Heat exchangers specially adapted for separate outdoor units characterised by their shape
    • FMECHANICAL ENGINEERING; LIGHTING; HEATING; WEAPONS; BLASTING
    • F24HEATING; RANGES; VENTILATING
    • F24FAIR-CONDITIONING; AIR-HUMIDIFICATION; VENTILATION; USE OF AIR CURRENTS FOR SCREENING
    • F24F1/00Room units for air-conditioning, e.g. separate or self-contained units or units receiving primary air from a central station
    • F24F1/06Separate outdoor units, e.g. outdoor unit to be linked to a separate room comprising a compressor and a heat exchanger
    • F24F1/46Component arrangements in separate outdoor units
    • F24F1/48Component arrangements in separate outdoor units characterised by air airflow, e.g. inlet or outlet airflow
    • F24F1/50Component arrangements in separate outdoor units characterised by air airflow, e.g. inlet or outlet airflow with outlet air in upward direction
    • FMECHANICAL ENGINEERING; LIGHTING; HEATING; WEAPONS; BLASTING
    • F24HEATING; RANGES; VENTILATING
    • F24FAIR-CONDITIONING; AIR-HUMIDIFICATION; VENTILATION; USE OF AIR CURRENTS FOR SCREENING
    • F24F1/00Room units for air-conditioning, e.g. separate or self-contained units or units receiving primary air from a central station
    • F24F1/06Separate outdoor units, e.g. outdoor unit to be linked to a separate room comprising a compressor and a heat exchanger
    • F24F1/46Component arrangements in separate outdoor units
    • F24F1/48Component arrangements in separate outdoor units characterised by air airflow, e.g. inlet or outlet airflow
    • F24F1/54Inlet and outlet arranged on opposite sides
    • FMECHANICAL ENGINEERING; LIGHTING; HEATING; WEAPONS; BLASTING
    • F25REFRIGERATION OR COOLING; COMBINED HEATING AND REFRIGERATION SYSTEMS; HEAT PUMP SYSTEMS; MANUFACTURE OR STORAGE OF ICE; LIQUEFACTION SOLIDIFICATION OF GASES
    • F25BREFRIGERATION MACHINES, PLANTS OR SYSTEMS; COMBINED HEATING AND REFRIGERATION SYSTEMS; HEAT PUMP SYSTEMS
    • F25B39/00Evaporators; Condensers
    • FMECHANICAL ENGINEERING; LIGHTING; HEATING; WEAPONS; BLASTING
    • F28HEAT EXCHANGE IN GENERAL
    • F28DHEAT-EXCHANGE APPARATUS, NOT PROVIDED FOR IN ANOTHER SUBCLASS, IN WHICH THE HEAT-EXCHANGE MEDIA DO NOT COME INTO DIRECT CONTACT
    • F28D1/00Heat-exchange apparatus having stationary conduit assemblies for one heat-exchange medium only, the media being in contact with different sides of the conduit wall, in which the other heat-exchange medium is a large body of fluid, e.g. domestic or motor car radiators
    • F28D1/02Heat-exchange apparatus having stationary conduit assemblies for one heat-exchange medium only, the media being in contact with different sides of the conduit wall, in which the other heat-exchange medium is a large body of fluid, e.g. domestic or motor car radiators with heat-exchange conduits immersed in the body of fluid
    • F28D1/04Heat-exchange apparatus having stationary conduit assemblies for one heat-exchange medium only, the media being in contact with different sides of the conduit wall, in which the other heat-exchange medium is a large body of fluid, e.g. domestic or motor car radiators with heat-exchange conduits immersed in the body of fluid with tubular conduits
    • F28D1/053Heat-exchange apparatus having stationary conduit assemblies for one heat-exchange medium only, the media being in contact with different sides of the conduit wall, in which the other heat-exchange medium is a large body of fluid, e.g. domestic or motor car radiators with heat-exchange conduits immersed in the body of fluid with tubular conduits the conduits being straight
    • FMECHANICAL ENGINEERING; LIGHTING; HEATING; WEAPONS; BLASTING
    • F28HEAT EXCHANGE IN GENERAL
    • F28FDETAILS OF HEAT-EXCHANGE AND HEAT-TRANSFER APPARATUS, OF GENERAL APPLICATION
    • F28F1/00Tubular elements; Assemblies of tubular elements
    • F28F1/10Tubular elements and assemblies thereof with means for increasing heat-transfer area, e.g. with fins, with projections, with recesses
    • F28F1/12Tubular elements and assemblies thereof with means for increasing heat-transfer area, e.g. with fins, with projections, with recesses the means being only outside the tubular element
    • F28F1/24Tubular elements and assemblies thereof with means for increasing heat-transfer area, e.g. with fins, with projections, with recesses the means being only outside the tubular element and extending transversely
    • F28F1/32Tubular elements and assemblies thereof with means for increasing heat-transfer area, e.g. with fins, with projections, with recesses the means being only outside the tubular element and extending transversely the means having portions engaging further tubular elements
    • FMECHANICAL ENGINEERING; LIGHTING; HEATING; WEAPONS; BLASTING
    • F28HEAT EXCHANGE IN GENERAL
    • F28FDETAILS OF HEAT-EXCHANGE AND HEAT-TRANSFER APPARATUS, OF GENERAL APPLICATION
    • F28F1/00Tubular elements; Assemblies of tubular elements
    • F28F1/10Tubular elements and assemblies thereof with means for increasing heat-transfer area, e.g. with fins, with projections, with recesses
    • F28F1/40Tubular elements and assemblies thereof with means for increasing heat-transfer area, e.g. with fins, with projections, with recesses the means being only inside the tubular element
    • FMECHANICAL ENGINEERING; LIGHTING; HEATING; WEAPONS; BLASTING
    • F28HEAT EXCHANGE IN GENERAL
    • F28FDETAILS OF HEAT-EXCHANGE AND HEAT-TRANSFER APPARATUS, OF GENERAL APPLICATION
    • F28F19/00Preventing the formation of deposits or corrosion, e.g. by using filters or scrapers
    • F28F19/02Preventing the formation of deposits or corrosion, e.g. by using filters or scrapers by using coatings, e.g. vitreous or enamel coatings
    • F28F19/06Preventing the formation of deposits or corrosion, e.g. by using filters or scrapers by using coatings, e.g. vitreous or enamel coatings of metal
    • FMECHANICAL ENGINEERING; LIGHTING; HEATING; WEAPONS; BLASTING
    • F28HEAT EXCHANGE IN GENERAL
    • F28FDETAILS OF HEAT-EXCHANGE AND HEAT-TRANSFER APPARATUS, OF GENERAL APPLICATION
    • F28F21/00Constructions of heat-exchange apparatus characterised by the selection of particular materials
    • F28F21/08Constructions of heat-exchange apparatus characterised by the selection of particular materials of metal

Definitions

  • the present invention relates to a refrigeration cycle apparatus such as an air conditioner or a refrigerator using a refrigeration cycle, and a method of manufacturing a cross fin tube heat exchanger used therefor, and in particular, a cross fin using an aluminum heat transfer tube.
  • the present invention relates to a refrigeration cycle apparatus equipped with a tube heat exchanger.
  • a cross fin tube type composed of a plurality of aluminum (hereinafter also simply referred to as aluminum) fins and a plurality of copper heat transfer tubes Heat exchangers are commonly used.
  • aluminum hereinafter also simply referred to as aluminum
  • heat exchangers are commonly used.
  • the cross fin tube type heat exchanger is provided with fin grooves on the inner surface of the heat transfer tube to improve the performance, thereby increasing the heat exchange amount on the refrigerant side.
  • a heat exchanger in which the material of the heat transfer tube is changed from copper to aluminum is also known in order to reduce the weight and cost of the cross fin tube type heat exchanger.
  • the fins In the cross fin tube heat exchanger composed of the aluminum fins and the aluminum heat transfer tubes, the fins have a cross-sectional area larger than the outer diameter of the heat transfer tubes in order to ensure adhesion between the fins and the heat transfer tubes.
  • a through hole is formed, and the heat transfer tube is passed through the through hole, and then a ball having a diameter larger than the inner diameter of the heat transfer tube is passed inside the heat transfer tube to apply mechanical pressure to expand the heat transfer tube.
  • the method of sticking the said fin and the said heat exchanger tube by enlarging the outer diameter is known. Examples of this kind of known example include those described in Japanese Patent Application Laid-Open No. 2001-289585 (Patent Document 1) and Japanese Patent Application Laid-Open No. 2011-153823 (Patent Document 2).
  • Patent Document 3 Japanese Patent Laid-Open No. 8-247678
  • the one described in Patent Document 3 is an aluminum heat exchanger composed of a plurality of aluminum fins and a plurality of aluminum flat heat transfer tubes, and the fins are set slightly smaller than the cross-sectional area of the flat heat transfer tubes.
  • the flat heat transfer tube is press-fitted and passed through the slit portion, thereby ensuring the adhesion between the flat heat transfer tube and the fin by the elastic force of the fin.
  • adhesiveness is further required, after press-fitting a flat heat exchanger tube into a fin, brazing or adhere
  • Patent Document 1 and Patent Document 2 by devising the shape of the fin groove inside the aluminum heat transfer tube, even if the pipe is expanded by mechanical pressure, the performance degradation due to the collapse of the fin groove is minimized. To be able to.
  • the tube expansion rate is “(diameter of through-hole through which heat transfer tube provided in fin after tube expansion / diameter of through-hole through heat transfer tube provided in fin before tube expansion) ⁇ 100 [%]” It is.
  • the tube expansion rate can be increased.
  • the crush of the peak portion of the fin groove provided on the inner surface of the heat transfer tube increases.
  • Setting the contact thermal resistance to a small value means setting the pipe expansion rate to a large value.
  • the crushing of the peak portion of the fin groove tends to increase. That is, it can be expected to reduce the contact thermal resistance between the fin and the heat transfer tube, but the crest of the fin groove provided on the inner surface of the heat transfer tube becomes larger, and the amount of heat exchange on the refrigerant side flowing in the heat transfer tube is reduced. Since the reduction occurs, there is a problem that the performance of the heat exchanger cannot be sufficiently improved as a whole.
  • An object of the present invention is to improve the performance of the heat exchanger by reducing the contact thermal resistance between the fin and the heat transfer tube while suppressing the crushing of the peak portion of the fin groove provided in the heat transfer tube, and the heat exchanger It is an object of the present invention to obtain a refrigeration cycle apparatus equipped with a heat exchanger with good manufacturability that can be easily assembled, and a method for producing a cross fin tube heat exchanger used therefor.
  • the present invention provides a refrigeration cycle apparatus configured by sequentially connecting a compressor, a heat source side heat exchanger, an expansion device, and a use side heat exchanger with refrigerant pipes, and the heat source side heat
  • the exchanger includes a heat transfer tube made of an aluminum-based material and having fin grooves formed on the inner surface thereof, and a cross comprising a fin made of an aluminum-based material and having a through hole for passing the heat transfer tube
  • the through hole of the fin is formed to have a larger diameter than the outer diameter of the heat transfer tube, and after passing the heat transfer tube through the through hole, the outer diameter of the heat transfer tube is
  • the heat transfer tube is expanded and joined so as to be larger than the diameter of the through hole and the tube expansion rate is less than 1.5%, and this joined portion is brazed.
  • Another feature of the present invention is a method of manufacturing a cross fin tube heat exchanger used in a refrigeration cycle apparatus, a heat transfer tube that is made of an aluminum material and has fin grooves formed on the inner surface, and an aluminum material. And a fin in which a through-hole having a diameter larger than the outer diameter of the heat transfer tube is formed, and after passing the heat transfer tube through the through-hole of the fin, the outer diameter of the heat transfer tube is increased.
  • the pipe is expanded so that the diameter of the through hole is larger than the diameter and the expansion ratio is less than 1.5%, and then the fin and the heat transfer pipe are brazed and joined.
  • the present invention it is possible to improve the performance of the heat exchanger while reducing the contact thermal resistance between the fin and the heat transfer tube while suppressing the crushing of the peak portion of the fin groove provided in the heat transfer tube.
  • a refrigeration cycle apparatus equipped with a heat exchanger with good manufacturability that can be easily assembled, and a method of manufacturing a cross fin tube heat exchanger used therefor.
  • FIG. 2 is a perspective view of essential parts of a cross fin tube heat exchanger used in the heat source side heat exchanger of FIG.
  • the diagram which shows the relationship between the contact thermal resistance of the fin and heat exchanger tube which were joined only by the pipe expansion, and the pipe expansion rate.
  • It is sectional drawing which shows the principal part of the cross fin tube type heat exchanger in Example 1 of this invention, and is a figure which shows the state before expanding a heat exchanger tube.
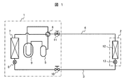
  • FIG. 1 is a refrigeration cycle system diagram showing the refrigeration cycle apparatus of the first embodiment.
  • 1 is an outdoor unit
  • 2 is an indoor unit
  • these outdoor unit 1 and indoor unit 2 are refrigerant pipes (liquid The side connection pipe 3 and the gas side connection pipe 4) are connected.
  • the outdoor unit 1 includes a compressor (sealed compressor) 5, a four-way valve 6, a heat source side heat exchanger 7, a first expansion device 8, an accumulator 9, and the like. Further, a liquid blocking valve 10 connected to the liquid side connecting pipe 3 and a gas blocking valve 11 connected to the gas side connecting pipe 4 are provided.
  • the indoor unit 2 includes a use-side heat exchanger 12 and a second expansion device 13.
  • the high-temperature and high-pressure gas refrigerant compressed by the compressor 5 is discharged from the compressor 1 together with the refrigerating machine oil, and then flows into the heat source side heat exchanger 7 through the four-way valve 6 where outdoor air or cooling is performed. Heat-condensed with water to condense into liquid.
  • the condensed and liquefied refrigerant passes through the fully expanded first expansion device 8 and is sent to the indoor unit 2 through the liquid blocking valve 10 and the liquid side connection pipe 3.
  • the liquid refrigerant flowing into the indoor unit 2 is decompressed and expanded by the second expansion device 13 and becomes a low-temperature / low-pressure gas-liquid two-phase flow and enters the use-side heat exchanger 12 where indoor air or the like
  • the user-side medium is cooled by exchanging heat with the user-side medium, and evaporates and gasifies itself.
  • the gas refrigerant constitutes a refrigeration cycle in which the gas refrigerant passes through the gas side connection pipe 4 and returns to the compressor 1 through the gas blocking valve 11, the four-way valve 6 and the accumulator 9. Excess refrigerant in the refrigeration cycle is stored in the accumulator 9 so that the operating pressure and temperature of the refrigeration cycle are maintained in a normal state.
  • the high-temperature and high-pressure gas refrigerant compressed by the compressor 1 is discharged from the compressor 1 together with the refrigerating machine oil, and passes through the four-way valve 6, the gas blocking valve 11, and the gas side connection pipe 4, and the use side heat exchanger of the indoor unit 2. 12, and heat-exchanges with the use side medium such as room air to heat the use side medium, and condensates itself.
  • the condensed and liquefied refrigerant is reduced in pressure by the first expansion device 4 via the liquid side connection pipe 3 and the liquid blocking valve 10, and is evaporated by exchanging heat with a heat source medium such as outdoor air or water in the heat source side heat exchanger 7. ⁇ Gasify.
  • the evaporated and gasified refrigerant constitutes a refrigeration cycle in which the refrigerant returns to the compressor 1 through the four-way valve 6 and the accumulator 9.
  • the heat source side heat exchanger 7 in the refrigeration cycle apparatus shown in FIG. 1 is composed of a plurality of heat transfer tubes that are made of an aluminum-based material and have fin grooves formed on the inner surface, and an aluminum-based material. And a cross fin tube type heat exchanger provided with a plurality of fins in which through holes for passing the heat transfer tubes are formed.
  • the aluminum material is aluminum or an aluminum alloy.
  • FIG. 2 is a perspective view of an essential part of the cross fin tube type heat exchanger.
  • the configuration of the cross fin tube heat exchanger will be described with reference to FIG.
  • 20 is a plurality of fins made of an aluminum-based material
  • 30 is a plurality of heat transfer tubes also made of an aluminum-based material.
  • Each fin 20 is formed with a through-hole 20a through which the heat transfer tube 30 passes, and the through-hole 20a is formed to have a diameter larger than the outer diameter of the heat transfer tube 30.
  • the heat transfer tube 30 is passed through the through hole 20a of the fin 20, and the heat transfer tube 30 is set in a state where a plurality of fins 20 are laminated. Thereafter, the heat transfer tube 30 was expanded so that the outer diameter of the heat transfer tube 30 was larger than the diameter of the through-hole 20a and the tube expansion rate was less than 1.5%, and the heat transfer tube 30 was laminated.
  • the plurality of fins 20 are joined. After this joining, the fins 20 and the heat transfer tubes 30 are tightly fixed by brazing the joined parts. Thereby, the cross fin tube type heat exchanger which improved the adhesiveness of the said fin 20 and the heat exchanger tube 30 can be obtained.
  • the rod provided with a sphere having an outer diameter larger than the inner diameter of the heat transfer tube 30 is passed through the heat transfer tube 30 to expand the heat transfer tube 30 from the inside.
  • a mechanical pipe expanding system a hydraulic pipe expanding system in which a spherical portion having an outer diameter larger than the inner diameter of the heat transfer tube 30 is pushed by a fluid hydraulic pressure.
  • 14 is a bottom base of the outdoor unit 1
  • 15 is an insulating material provided between the heat source side heat exchanger 7 and the bottom base 14.
  • the heat transfer tube 30 and the fin 20 are made of different aluminum materials so that the potential of the fin 20 is lower than the potential of the heat transfer tube 30, and the fin 20 is corroded first, so that the corrosion of the heat transfer tube 30 is delayed.
  • FIG. 3 is a diagram showing the relationship between the contact thermal resistance between the fin and the heat transfer tube joined only by the tube expansion and the tube expansion rate
  • FIG. 4 is a diagram for explaining the joining state of the fin and the heat transfer tube joined only by the tube expansion. .
  • the expansion rate is “(the diameter of the through-hole through which the heat transfer tube provided in the fin after the expansion is passed / the diameter of the through-hole through which the heat transfer tube provided in the fin before the expansion is minus-1) ⁇ 100 [%] It is. That is, FIG. 3 shows the relationship between the tube expansion ratio based on the diameter of the through hole 20a of the fin 20 (including the inner diameter of the collar portion 20b) and the contact thermal resistance between the fin 20 and the heat transfer tube 30. It is.
  • the larger the tube expansion rate the smaller the contact thermal resistance, so that the heat exchange performance on the fin side (air side) is increased.
  • the tube expansion ratio exceeds 3.5%, the fins 20 installed perpendicular to the heat transfer tubes 30 fall down, increasing the ventilation resistance of the heat source side heat exchanger 7, and the heat source side heat exchanger 7. The performance of is reduced. For this reason, it is known that the tube expansion rate is set to 1.5 to 3.5% in the conventional one.
  • the crest of the fin groove provided on the inner surface of the heat transfer tube 30 tends to increase (hereinafter sometimes referred to simply as the fin groove crush). Since the amount of heat exchange on the refrigerant side flowing through the inner surface of the refrigerant 30 decreases, the larger the pipe expansion rate, the more the heat exchange performance on the refrigerant side decreases.
  • the aluminum-based material is inferior in mechanical properties to copper
  • the heat transfer tube 30 is made of an aluminum-based material, it is necessary to set the wall thickness of the heat transfer tube 30 to be larger than that of the copper heat transfer tube. As the rate increases, the load for expanding the heat transfer tube 30 tends to increase. Therefore, the larger the tube expansion rate, the larger the manufacturing apparatus for expanding the heat transfer tube 30 and the equipment cost.
  • FIG. 4 is a diagram for explaining a joined state of the fin 20 and the heat transfer tube 30 that are joined only by the pipe expansion.
  • FIG. 4A is a diagram showing a part of one fin 20 joined to the heat transfer pipe 30 by the pipe expansion.
  • B The figure is an enlarged view of the A section in (a) figure.
  • the heat transfer tube 30 is expanded by a ball portion (expanded ball) that passes through the inside of the heat transfer tube 30, but the tube expansion rate increases as the pressure to expand (surface pressure acting on the inner surface of the heat transfer tube) increases.
  • the pressure for expanding the pipe increases, the surface pressure acting on the peak of the fin groove installed in the heat transfer tube 30 increases, and the collapse of the fin groove peak increases.
  • the fin 20 and the heat transfer tube 30 can be joined, but by expanding the heat transfer tube 30, the collar portion 20b of the fin 20 also expands radially outward. At that time, since the collar portion 20b of the fin 20 is thin, it does not completely stick to the outer surface of the heat transfer tube 30 and expands. As shown in FIG. become. For this reason, a space (air layer) 16 in which the fins 20 and the heat transfer tubes 30 are not in contact is formed, and air exists in the space 16. Since the thermal conductivity of air is 0.024 [W / m ⁇ K], which is extremely small, the space 16 has a thermal resistance that hinders heat transfer between the fins 20 and the heat transfer tubes 30.
  • the tube expansion rate is set as small as possible. Therefore, in this embodiment, the tube is expanded so that the outer diameter of the heat transfer tube 30 is larger than the diameter of the through hole 20a provided in the fin 20, and the tube expansion rate is less than 1.5%, preferably 1.
  • the pipes are expanded to a degree slightly higher than 0% (for example, 1.1 to 1.3%), the fins 20 and the heat transfer tubes 30 are joined, and the joined portions are brazed.
  • the joint portion of the fin 20 and the heat transfer tube 30 is brazed after the expansion, a sufficient amount of brazing material can be filled between the fin 20 and the heat transfer tube 30, and the space 16 described above. Even if this occurs, the space 16 is filled with a brazing material during brazing.
  • the contact thermal resistance can be greatly reduced.
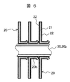
  • FIGS. 5 is a cross-sectional view of the main part of the cross fin tube type heat exchanger shown in FIG. 2, showing a state before the heat transfer tube is expanded
  • FIG. 6 is a cross sectional view of the main part of the cross fin tube type heat exchanger
  • FIG. 7 is a cross-sectional view of an essential part of the cross fin tube heat exchanger, and shows a state after the fins and the heat transfer tubes are brazed.
  • a plurality of heat transfer tubes 30 heat transfer tubes 30a before expansion
  • a plurality of fins 20 made of an aluminum material
  • Fin grooves are formed on the inner surfaces of the plurality of heat transfer tubes 30, and the plurality of fins 20 have through holes 20a having a diameter larger than the outer diameter of the heat transfer tubes 30a before the tube expansion.
  • a collar portion 20b forming the through hole 20a.
  • the fin 20 is a brazing sheet in which a brazing material layer 22 made of an aluminum alloy having a melting point lower than that of the core material 21 is bonded to the surface of a fin core material 21 made of aluminum or an aluminum alloy. And is formed into a fin having a through hole 20a by pressing.
  • the brazing sheet is standardized to Japanese Industrial Standard JIS Z3263.
  • the heat transfer tubes 30a are passed through the through holes 20a of the fins 20, and a plurality of fins 20 are stacked at a predetermined interval by the collar portions 20b before the heat transfer tubes 30a are expanded. Set to. In this state, a gap 17 is formed between the through hole 20a of the fin 20 and the heat transfer tube 30a.
  • the fin 20 is elastically deformed by expanding the tube so that the outer diameter of the heat transfer tube 30 is larger than the diameter of the through hole 20a as shown in FIG. And it joins with the heat exchanger tube 30b after a pipe expansion.
  • the heat transfer tube 30 is expanded so that the expansion rate of the heat transfer tube 30 is less than 1.5%, and is joined to the plurality of stacked fins 20.
  • the brazing filler metal layer 22 on the surface of the fin core material 21 melts, and as shown in FIG. And the heat transfer tube 30 can be tightly fixed with a molten brazing material 22a.
  • the brazing material 22a is melted by heating and decreases in viscosity. It is pushed out from between the fin 20 and the heat transfer tube 30 by the elastic force of the fin 20. Thereby, the fin 20 and the heat transfer tube 30 are in close contact with each other, as shown in FIG. 4B, even when the space 16 is generated between the fin 20 and the heat transfer tube 30b after the expansion. Since the space 16 is filled with the brazing material 22a, an air layer that hinders heat transfer can be eliminated.
  • the heat conductivity of air is 0.024 [W / m ⁇ K]
  • the heat transfer coefficient of the brazing material 22a made of aluminum alloy is generally 100 [W / m ⁇ K] or more.
  • the thermal conductivity of the brazing material 22a is significantly larger than the conductivity. Therefore, according to the present embodiment, the contact thermal resistance between the fin 20 and the heat transfer tube 30 can be remarkably reduced.
  • the plurality of fins 20 can be tightly fixed so as to be perpendicular to the heat transfer tube 30b after the tube expansion, and the collar portion 20b of the fin 20 is a cross fin in which the plurality of fins 20 are arranged at regular intervals.
  • a tube heat exchanger can be obtained.
  • the heat transfer tube 30a after passing the heat transfer tube 30a before the tube expansion through the through hole 20a of the fin 20, the heat transfer tube 30a has an outer diameter larger than the diameter of the through hole 20a and a tube expansion rate. Since the pipe is expanded so that it becomes less than 1.5%, that is, the fin 20 and the heat transfer tube 30 are in contact with each other, the expanded heat transfer tube 30b and the fin 20 are then brazed in the furnace and joined. It is possible to improve the performance of the heat exchanger by reducing the contact thermal resistance between the fins and the heat transfer tubes while suppressing the crushing of the peak portions of the fin grooves provided in the heat tubes.
  • the heat transfer tube 30 is passed through the fins 20 having the through holes 20a having a diameter larger than the outer diameter of the heat transfer tube 30a before the expansion, so that the heat exchanger is assembled. The effect that the work can be easily performed is obtained.
  • the cross fin tube heat exchanger having the above-described configuration is installed and used outdoors as the heat source side heat exchanger 7.
  • the heat source side heat exchanger 7 acts as an evaporator during the heating operation, so that the temperature of the fin 20 is lower than the outside air temperature.
  • moisture in the outside air is condensed on the surface of the fin 20 of the heat source side heat exchanger 7.
  • the surface temperature of the fin 20 is lowered to 0 ° C. or less, the moisture condensed on the surface of the fin 20 is solidified and changed to ice or frost.
  • frost is generated on the entire surface of the fin 20 of the heat source side heat exchanger 7, and this frost becomes a thermal resistance.
  • the heat transfer performance is reduced. Further, since the gap between the fins 20 is also narrowed by frost, the flow resistance of the air flowing through the heat source side heat exchanger 7 is increased, and the flow rate of the air flowing through the heat source side heat exchanger 7 is also decreased.
  • the heat transfer performance of the vessel 7 is reduced. For this reason, the evaporation pressure is reduced, and the pressure on the suction side of the compressor 5 is reduced, so that the density on the suction side of the compressor 5 is also reduced. As a result, the amount of refrigerant circulating through the refrigeration cycle apparatus is reduced, so that the heating capacity on the indoor unit 2 side is reduced.
  • frost adhering to the fin 20 of the heat source side heat exchanger 7 is removed.
  • a defrosting operation is performed. In this defrosting operation, the operation is performed so that the temperature of the fin 20 is 0 ° C. or higher, and the attached frost is removed.
  • the compressor 5 is stopped, the refrigerant flowing in the heat source side heat exchanger 7 is stopped, the evaporation pressure is increased, and the temperature of the heat source side heat exchanger 7 is 0 ° C. As described above, the frost attached to the fins 20 is melted.
  • a reverse cycle defrosting method as another defrosting method. This is because the refrigeration cycle is temporarily switched to the reverse cycle, that is, the cooling operation, so that the high-pressure and high-temperature refrigerant discharged from the compressor 1 flows into the heat source side heat exchanger 7 to condense the heat source side heat exchanger 7. The frost attached to the heat source side heat exchanger 7 is melted. This defrosting method is effective even when the outside air temperature is 0 ° C. or lower.
  • the frost adhering to the heat source side heat exchanger 3 melts and changes to water, but this water travels down the fins 20 and falls downward due to gravity, and the heat source side heat exchanger 3 is installed.
  • the outdoor unit 1 flows to the bottom base 14 (see FIG. 2) of the outdoor unit 1 and passes through a water receiver (not shown) provided on the bottom base 14 to the outside of the outdoor unit 1 through a drain hole provided on the bottom base 14. Discharged. At this time, if the amount of water is large, water accumulates in the water receiver provided on the bottom base 14, and the heat source side heat exchanger 7 and the bottom base 14 are electrically connected via the water.
  • the iron and the aluminum heat transfer tube 30 used for the heat source side heat exchanger 7 are electrically connected via water. That is, since dissimilar metals having different potentials are connected via water, the aluminum heat transfer tube 30 having a high ionization tendency is dissolved into water, so that the thickness of the aluminum heat transfer tube 30 is reduced. As a result, the aluminum heat transfer tube 30 is thinned, and eventually, the refrigerant flowing through the heat transfer tube 30 is discharged outside the refrigeration cycle apparatus.
  • the bottom base 14 of the outdoor unit 1 and the aluminum cross fin tube type heat exchanger pass through water.
  • Insulating material 15 is disposed between bottom base 14 and heat source side heat exchanger 7 so as not to be connected.
  • a part of the fin 20 is cut and raised in the fin 20 in a direction perpendicular to the air flow to form a large number of slits.
  • the frost adhering to the fins 20 is changed to water in the defrosting operation, and the fins 20 are cut and raised in a direction perpendicular to the air flow.
  • water remains in the slit due to the surface tension of the water. If the defrosting operation is continued for a long time, the water remaining in the slit is evaporated, and the water on the surface of the heat source side heat exchanger 7 is removed.
  • the temperature in the room in which the indoor unit 2 is installed is lowered and comfort is lowered. Therefore, it is desirable to set the defrosting operation as short as possible. If the frost adhering to the surface of the heat source side heat exchanger 7 melts and the water on the surface of the fin 20 except the inside of the slit is discharged downward by gravity, the inside of the slit Even if water remains, there is a case where the defrosting operation is terminated and switched to the heating operation.
  • the heat source side heat exchanger 7 When the heat source side heat exchanger 7 functions as an evaporator when the water remains in the slit and the heat source side heat exchanger 7 acts as an evaporator, the water remaining in the slit is reduced when the temperature of the fin 20 becomes 0 ° C. or lower. It freezes and the inside of the slit becomes clogged.
  • the heat source side heat exchanger 7 At the initial stage when switching from the defrosting operation to the heating operation, if the inside of the slit through which air should flow is clogged, the amount of air flow flowing through the heat source side heat exchanger 7 is reduced, so that the heat source side heat exchanger 7 The amount of heat exchange decreases and the evaporation pressure decreases. For this reason, since the density of the refrigerant
  • the fins 20 of the heat source side heat exchanger 7 are slitless fins.
  • the slitless fin is a fin that does not have a slit formed by cutting and raising a part of the fin 20 (a slit formed in a direction substantially perpendicular to the direction of air). Note that fins with notches and slits provided parallel to the air flow can be used for heat source side heat exchangers even if water remains in the notches and slits and the inside of the slits becomes clogged during defrosting operation. 7 has almost the same increase in ventilation resistance, and therefore has the same performance as the slitless fin. Such a fin is also included in the category of the slitless fin in this embodiment.
  • FIG. 8 is a cross-sectional view of the main part for explaining the main part of the cross fin tube type heat exchanger according to the second embodiment, and shows a joined state after brazing the fin and the heat transfer tube.
  • FIG. 9 is a cross fin tube type. It is a figure explaining the state which the water droplet adhered to the fin surface of a heat exchanger.
  • FIG. 8 shows a part of a cross fin tube type heat exchanger used in the refrigeration cycle apparatus of the second embodiment, and is a view showing only one part out of a plurality of fins. is there.
  • 23 is a fin
  • 31 is a heat transfer tube.
  • the heat transfer tube 31 is moved from the diameter of the through hole 23a.
  • the expansion ratio is less than 1.5%, and then, brazing is performed in a furnace to fix the fins 23 and the heat transfer tubes 31 tightly.
  • 22a is a brazing material
  • 23b is a fin collar part.
  • a precoat material in which the surface of an aluminum base material is coated is generally used as the fins.
  • the purpose of using the precoat material is to improve corrosion resistance and hydrophilicity.
  • the aluminum heat transfer tube has a lower potential than copper, and thus is easily corroded.
  • the heat transfer tube is corroded, the refrigerant flowing inside the heat transfer tube is discharged to the outside of the heat transfer tube. Therefore, it is preferable to design the fin 20 to corrode first and to delay the corrosion of the heat transfer tube 31. If the precoat material is used as a fin as in the prior art, corrosion resistance is improved and corrosion is difficult, so that the corrosion progress of the aluminum heat transfer tube is accelerated.
  • the fin 23 is not a precoat material but a precoatless fin. Further, since the material having a lower potential corrodes first, the potential of the fin 23 and the heat transfer tube 31 is made of a material such that the fin 23 is lower than the heat transfer tube 31.
  • an aluminum heat transfer tube (clad tube) in which a zinc sacrificial layer 31b is sprayed on the outer surface of the aluminum heat transfer tube portion 31a. 31 is used.
  • the zinc sacrificial layer (zinc rich layer) 31b has a lower potential than the aluminum heat transfer tube portion (aluminum rich layer) 31a, which is the base material, so that the zinc sacrificial layer 31b is selectively corroded.
  • the corrosion of the aluminum heat transfer tube 31a which is the base material, can be delayed.
  • Example 2 since the precoatless fin that is not precoated is used, the hydrophilicity of the fin 23 surface is inferior to that of the precoated fin. If the hydrophilicity is inferior, as shown in FIG. 9A, when a water droplet (condensed water) 18 is condensed on the surface of the fin 23, the contact angle ⁇ c of the water droplet 18 is increased. For this reason, the big water droplet 18 stays between the several fin 23, the drainage property of the fin 23 worsens, the said water droplet 18 becomes resistance of an air flow, and there exists a subject that ventilation resistance becomes large.
  • the fin 23 uses a fin provided with a brazing filler metal layer on the fin core as in the first embodiment, and the heat transfer tube portion 31a made of aluminum is inserted into the through hole of the fin 23.
  • the heat transfer tube 31 is expanded through the heat transfer tube 31 sprayed with a sacrificial zinc layer 31b on the surface, the fin and the heat transfer tube 31 are joined, and then brazed in a furnace, so that the fin 23 and the heat transfer tube 31 are in close contact with each other. Since it is fixed, the following effects can be obtained.
  • the surface state of the fins 23 is as shown in FIG. That is, by heating the fin 23, the brazing material layer on the surface of the fin 23 is melted, but a part of the brazing material layer remains on the surface of the fin 23.
  • 22 b is a brazing material (residual brazing material) remaining on the surface of the fin 23.
  • the residual brazing filler metal 22 b is shown only on a part of the fin 23 in FIG. 9B, it is scattered over the entire surface of the fin 23. And the surface of the fin 23 which has this residual brazing material 22b is a rough surface.
  • ⁇ c the contact angle on the rough surface
  • r the area ratio of the rough surface to the plane (r ⁇ 1)
  • the contact angle on the flat surface.
  • the contact angle ⁇ on the flat aluminum surface is about 80 °. From the above equation, if ⁇ ⁇ 90 ° and r> 1, then ⁇ c ⁇ . Therefore, the rougher the surface, the smaller the contact angle ⁇ c, the wettability of the fin 23 surface can be improved, and the hydrophilicity is improved. To do. According to the present embodiment, due to the effect of the residual brazing material 22b scattered on the surface of the fin 23, the contact angle ⁇ c of the water droplet 18 on the surface of the fin 23 can be set to a contact angle of 10 ° to 20 ° or less of the precoat material. Thus, since the hydrophilicity of the fins 23 can be improved, a heat exchanger having a small ventilation resistance of the fin 23 pipe can be obtained.
  • the copper connection pipes 3 and 4 are used in the refrigeration cycle apparatus. However, the copper pieces generated when the copper connection pipes 3 and 4 are processed and the connection pipes 3 and 4 are used. Foreign matter such as oxide scale (copper oxide) generated when 4 is connected by brazing may be mixed in the refrigeration cycle apparatus.
  • the copper pieces and oxide scale mixed in the refrigeration cycle circulate in the refrigeration cycle together with the refrigerant circulating in the refrigeration cycle, and flow into the heat transfer tubes 30 of the heat source side heat exchanger 7. Since the fin groove is formed in the heat transfer tube 30, foreign matter that has flowed into the heat transfer tube 30 may remain in the fin groove.
  • the refrigerant used in the old machine is, for example, a refrigerant containing chlorine such as R22
  • the chlorine in the refrigerant has an extreme pressure action, so that this chlorine is generated at the sliding portion of the compressor 5.
  • the iron chloride generated at the sliding portion of the compressor 1 may become worn and remain in the existing connection pipes 3 and 4.
  • the fins and the heat transfer tubes of the heat source side heat exchanger shown in FIGS. 1 and 2 are made of an aluminum-based material, so a copper material is adopted as the heat transfer tube. It is particularly effective for a refrigeration cycle apparatus that can be reduced in weight as compared with the case and has a large heat source side heat exchanger.
  • a refrigeration cycle apparatus that can be reduced in weight as compared with the case and has a large heat source side heat exchanger.
  • it is a horizontal blow type outdoor unit that blows air to the heat source side heat exchanger shown in FIG. 1 in parallel (horizontal direction) with respect to the ground, and there are two fans (ventilators) in the vertical direction. This is effective for large outdoor units that have multiple units.
  • the heat transfer area of the heat source side heat exchanger must be large and the heat source side heat exchange It is necessary to increase the air volume of the air flowing through the unit, so a large-capacity blower (ventilation device) is installed at the top of the outdoor unit housing, and the top-blowing type outdoor unit that blows air upward (such as the indoor unit) It is also suitable for an outdoor unit of a multi-air conditioner for buildings having a large number.
  • the through hole of the fin is formed to have a larger diameter than the outer diameter of the heat transfer tube, and after passing the heat transfer tube through the through hole, the outer diameter of the heat transfer tube is equal to that of the through hole. Since the heat transfer tube is expanded and joined so that the tube expansion ratio is less than 1.5% larger than the diameter, and this joined portion is brazed in the furnace, the fin and the heat transfer tube are It can be set to the minimum expansion ratio. As a result, it is possible to minimize the crushing of the ridges of the fin groove inside the heat transfer tube due to the expansion, and to make the contact thermal resistance extremely small, so that the performance of the heat exchanger can be greatly improved.
  • the cross-sectional area of the through hole (heat transfer tube passage portion) provided in the fin can be set larger than the cross-sectional area of the heat transfer tube. Accordingly, since a plurality of fins can be easily passed through the heat transfer tube, a refrigeration cycle apparatus equipped with a highly manufacturable and high-performance heat exchanger that can easily perform heat exchanger assembly work is provided. Obtainable.
  • this invention is not limited to the Example mentioned above, Various modifications are included. Further, a part of the configuration of one embodiment can be replaced with the configuration of another embodiment, and the configuration of another embodiment can be added to the configuration of one embodiment. Further, the above-described embodiments have been described in detail for easy understanding of the present invention, and are not necessarily limited to those having all the configurations described.
  • Fin core material 22 ... Wax material layer, 22a ... Wax material, 22b ... residual brazing material, 30 ... heat transfer tube, 30a ... heat transfer tube before tube expansion, 30b ... heat transfer tube after tube expansion, 31 ... heat transfer tube (clad tube), 31a ... heat transfer tube part (aluminum rich layer), 31b ... sacrificial layer (Zinc rich layer).

Landscapes

  • Engineering & Computer Science (AREA)
  • Mechanical Engineering (AREA)
  • General Engineering & Computer Science (AREA)
  • Physics & Mathematics (AREA)
  • Thermal Sciences (AREA)
  • Chemical & Material Sciences (AREA)
  • Combustion & Propulsion (AREA)
  • Geometry (AREA)
  • Heat-Exchange Devices With Radiators And Conduit Assemblies (AREA)
  • Other Air-Conditioning Systems (AREA)
PCT/JP2015/063988 2014-07-14 2015-05-15 冷凍サイクル装置及びこれに使用されるクロスフィンチューブ型熱交換器の製造方法 Ceased WO2016009713A1 (ja)

Applications Claiming Priority (2)

Application Number Priority Date Filing Date Title
JP2014143892A JP2016020757A (ja) 2014-07-14 2014-07-14 冷凍サイクル装置及びこれに使用されるクロスフィンチューブ型熱交換器の製造方法
JP2014-143892 2014-07-14

Publications (1)

Publication Number Publication Date
WO2016009713A1 true WO2016009713A1 (ja) 2016-01-21

Family

ID=55078217

Family Applications (1)

Application Number Title Priority Date Filing Date
PCT/JP2015/063988 Ceased WO2016009713A1 (ja) 2014-07-14 2015-05-15 冷凍サイクル装置及びこれに使用されるクロスフィンチューブ型熱交換器の製造方法

Country Status (2)

Country Link
JP (1) JP2016020757A (enExample)
WO (1) WO2016009713A1 (enExample)

Cited By (4)

* Cited by examiner, † Cited by third party
Publication number Priority date Publication date Assignee Title
CN106216554A (zh) * 2016-08-15 2016-12-14 安徽天祥空调科技有限公司 一种空调换热器制造工艺
CN108344322A (zh) * 2018-03-28 2018-07-31 长沙格力暖通制冷设备有限公司 翅片换热器及空调器
WO2019021461A1 (ja) * 2017-07-28 2019-01-31 三菱電機株式会社 熱交換器、空気調和機及び熱交換器の製造方法
CN115152323A (zh) * 2020-02-19 2022-10-04 株式会社巴川制纸所 热交换器

Families Citing this family (4)

* Cited by examiner, † Cited by third party
Publication number Priority date Publication date Assignee Title
JP2018096595A (ja) * 2016-12-12 2018-06-21 株式会社デンソー 冷風装置
US11499210B2 (en) * 2016-12-21 2022-11-15 Mitsubishi Electric Corporation Heat exchanger and method of manufacturing thereof, and refrigeration cycle apparatus
JP6400147B1 (ja) * 2017-04-28 2018-10-03 日立ジョンソンコントロールズ空調株式会社 空気調和機
EP4187189A4 (en) 2020-07-21 2023-09-13 Mitsubishi Electric Corporation HEAT EXCHANGER

Citations (9)

* Cited by examiner, † Cited by third party
Publication number Priority date Publication date Assignee Title
JPH09303985A (ja) * 1996-05-13 1997-11-28 Kobe Steel Ltd 拡管性に優れた熱交換器用銅管
JP2001021284A (ja) * 1999-07-12 2001-01-26 Matsushita Electric Ind Co Ltd 熱交換装置
JP2008175404A (ja) * 2007-01-16 2008-07-31 Daikin Ind Ltd 熱交換器
JP2010151387A (ja) * 2008-12-25 2010-07-08 Mitsubishi Electric Corp 空気調和機の室外機
WO2010095419A1 (ja) * 2009-02-23 2010-08-26 三菱重工業株式会社 ガスクーラ
JP2011257084A (ja) * 2010-06-10 2011-12-22 Sumitomo Light Metal Ind Ltd オールアルミニウム熱交換器
WO2012043492A1 (ja) * 2010-09-27 2012-04-05 古河スカイ株式会社 アルミニウム合金製内面溝付き伝熱管
JP2014074563A (ja) * 2012-10-05 2014-04-24 Mitsubishi Electric Corp 室外機及び冷凍サイクル装置
US20140151011A1 (en) * 2012-11-30 2014-06-05 Juhyok Kim Heat exchanger and method of manufacturing the same

Family Cites Families (3)

* Cited by examiner, † Cited by third party
Publication number Priority date Publication date Assignee Title
JPH08247678A (ja) * 1995-03-10 1996-09-27 Nagano Haruo アルミニウム製熱交換器
JP2001289585A (ja) * 2000-04-05 2001-10-19 Mitsubishi Alum Co Ltd 内面溝付きアルミニウム管およびこれを用いた熱交換器
CN102016482B (zh) * 2008-04-24 2012-11-14 三菱电机株式会社 热交换器以及使用该热交换器的空调机

Patent Citations (9)

* Cited by examiner, † Cited by third party
Publication number Priority date Publication date Assignee Title
JPH09303985A (ja) * 1996-05-13 1997-11-28 Kobe Steel Ltd 拡管性に優れた熱交換器用銅管
JP2001021284A (ja) * 1999-07-12 2001-01-26 Matsushita Electric Ind Co Ltd 熱交換装置
JP2008175404A (ja) * 2007-01-16 2008-07-31 Daikin Ind Ltd 熱交換器
JP2010151387A (ja) * 2008-12-25 2010-07-08 Mitsubishi Electric Corp 空気調和機の室外機
WO2010095419A1 (ja) * 2009-02-23 2010-08-26 三菱重工業株式会社 ガスクーラ
JP2011257084A (ja) * 2010-06-10 2011-12-22 Sumitomo Light Metal Ind Ltd オールアルミニウム熱交換器
WO2012043492A1 (ja) * 2010-09-27 2012-04-05 古河スカイ株式会社 アルミニウム合金製内面溝付き伝熱管
JP2014074563A (ja) * 2012-10-05 2014-04-24 Mitsubishi Electric Corp 室外機及び冷凍サイクル装置
US20140151011A1 (en) * 2012-11-30 2014-06-05 Juhyok Kim Heat exchanger and method of manufacturing the same

Cited By (6)

* Cited by examiner, † Cited by third party
Publication number Priority date Publication date Assignee Title
CN106216554A (zh) * 2016-08-15 2016-12-14 安徽天祥空调科技有限公司 一种空调换热器制造工艺
WO2019021461A1 (ja) * 2017-07-28 2019-01-31 三菱電機株式会社 熱交換器、空気調和機及び熱交換器の製造方法
JPWO2019021461A1 (ja) * 2017-07-28 2020-02-27 三菱電機株式会社 熱交換器、空気調和機及び熱交換器の製造方法
CN108344322A (zh) * 2018-03-28 2018-07-31 长沙格力暖通制冷设备有限公司 翅片换热器及空调器
CN108344322B (zh) * 2018-03-28 2023-12-15 长沙格力暖通制冷设备有限公司 翅片换热器及空调器
CN115152323A (zh) * 2020-02-19 2022-10-04 株式会社巴川制纸所 热交换器

Also Published As

Publication number Publication date
JP2016020757A (ja) 2016-02-04

Similar Documents

Publication Publication Date Title
WO2016009713A1 (ja) 冷凍サイクル装置及びこれに使用されるクロスフィンチューブ型熱交換器の製造方法
JP4738401B2 (ja) 空気調和機
US20190383567A1 (en) Heat exchanger and refrigeration cycle apparatus
JP6790077B2 (ja) 熱交換器
JPWO2013105133A1 (ja) プレートフィンチューブ式熱交換器及びそれを備えた冷凍空調システム
US10557652B2 (en) Heat exchanger and air conditioner
JP6847229B2 (ja) 熱交換器、及び冷凍サイクル装置
WO2017017789A1 (ja) 熱交換器及び冷凍サイクル装置
WO2014147788A1 (ja) 熱交換器、冷凍サイクル装置、及び熱交換器の製造方法
JPWO2017221400A1 (ja) 冷凍サイクル装置
EP3783280B1 (en) Outdoor unit and refrigeration cycle apparatus including the same
JP6318371B2 (ja) 室外ユニットおよびそれを用いた冷凍サイクル装置
JP6980117B2 (ja) 熱交換器、熱交換器ユニット、及び冷凍サイクル装置
JP6692495B2 (ja) 熱交換器及び冷凍サイクル装置
WO2020012549A1 (ja) 熱交換器、熱交換装置、熱交換器ユニット及び冷凍サイクル装置
WO2018185824A1 (ja) 熱交換器および冷凍サイクル装置
WO2013094084A1 (ja) 空気調和機
WO2020178977A1 (ja) 熱交換器、熱交換器ユニット、及び冷凍サイクル装置
WO2016121124A1 (ja) 熱交換器、及び冷凍サイクル装置
JP6621928B2 (ja) 熱交換器および空気調和装置
WO2020202560A1 (ja) 空気調和装置
JP2018009742A (ja) 冷凍サイクル装置の熱交換器
JP6921323B2 (ja) 熱交換器、熱交換器ユニット、及び冷凍サイクル装置
JP6937915B2 (ja) 熱交換器、熱交換器ユニット及び冷凍サイクル装置
JP2008309442A (ja) 伝熱管及び熱交換器

Legal Events

Date Code Title Description
121 Ep: the epo has been informed by wipo that ep was designated in this application

Ref document number: 15822037

Country of ref document: EP

Kind code of ref document: A1

NENP Non-entry into the national phase

Ref country code: DE

122 Ep: pct application non-entry in european phase

Ref document number: 15822037

Country of ref document: EP

Kind code of ref document: A1