JP2021136819A - 冷却システム - Google Patents

冷却システム Download PDF

Info

Publication number
JP2021136819A
JP2021136819A JP2020033172A JP2020033172A JP2021136819A JP 2021136819 A JP2021136819 A JP 2021136819A JP 2020033172 A JP2020033172 A JP 2020033172A JP 2020033172 A JP2020033172 A JP 2020033172A JP 2021136819 A JP2021136819 A JP 2021136819A
Authority
JP
Japan
Prior art keywords
motor
cooling
current
axis
inverter
Prior art date
Legal status (The legal status is an assumption and is not a legal conclusion. Google has not performed a legal analysis and makes no representation as to the accuracy of the status listed.)
Granted
Application number
JP2020033172A
Other languages
English (en)
Other versions
JP7247924B2 (ja
JP2021136819A5 (ja
Inventor
和馬 福島
Kazuma FUKUSHIMA
和馬 福島
友久 佐野
Tomohisa Sano
友久 佐野
Current Assignee (The listed assignees may be inaccurate. Google has not performed a legal analysis and makes no representation or warranty as to the accuracy of the list.)
Denso Corp
Original Assignee
Denso Corp
Priority date (The priority date is an assumption and is not a legal conclusion. Google has not performed a legal analysis and makes no representation as to the accuracy of the date listed.)
Filing date
Publication date
Application filed by Denso Corp filed Critical Denso Corp
Priority to JP2020033172A priority Critical patent/JP7247924B2/ja
Priority to PCT/JP2021/005724 priority patent/WO2021172102A1/ja
Publication of JP2021136819A publication Critical patent/JP2021136819A/ja
Publication of JP2021136819A5 publication Critical patent/JP2021136819A5/ja
Priority to US17/898,024 priority patent/US12167580B2/en
Application granted granted Critical
Publication of JP7247924B2 publication Critical patent/JP7247924B2/ja
Active legal-status Critical Current
Anticipated expiration legal-status Critical

Links

Images

Classifications

    • HELECTRICITY
    • H05ELECTRIC TECHNIQUES NOT OTHERWISE PROVIDED FOR
    • H05KPRINTED CIRCUITS; CASINGS OR CONSTRUCTIONAL DETAILS OF ELECTRIC APPARATUS; MANUFACTURE OF ASSEMBLAGES OF ELECTRICAL COMPONENTS
    • H05K7/00Constructional details common to different types of electric apparatus
    • H05K7/20Modifications to facilitate cooling, ventilating, or heating
    • H05K7/2089Modifications to facilitate cooling, ventilating, or heating for power electronics, e.g. for inverters for controlling motor
    • H05K7/20927Liquid coolant without phase change
    • HELECTRICITY
    • H02GENERATION; CONVERSION OR DISTRIBUTION OF ELECTRIC POWER
    • H02KDYNAMO-ELECTRIC MACHINES
    • H02K9/00Arrangements for cooling or ventilating
    • HELECTRICITY
    • H02GENERATION; CONVERSION OR DISTRIBUTION OF ELECTRIC POWER
    • H02KDYNAMO-ELECTRIC MACHINES
    • H02K9/00Arrangements for cooling or ventilating
    • H02K9/19Arrangements for cooling or ventilating for machines with closed casing and closed-circuit cooling using a liquid cooling medium, e.g. oil
    • HELECTRICITY
    • H02GENERATION; CONVERSION OR DISTRIBUTION OF ELECTRIC POWER
    • H02MAPPARATUS FOR CONVERSION BETWEEN AC AND AC, BETWEEN AC AND DC, OR BETWEEN DC AND DC, AND FOR USE WITH MAINS OR SIMILAR POWER SUPPLY SYSTEMS; CONVERSION OF DC OR AC INPUT POWER INTO SURGE OUTPUT POWER; CONTROL OR REGULATION THEREOF
    • H02M7/00Conversion of AC power input into DC power output; Conversion of DC power input into AC power output
    • H02M7/42Conversion of DC power input into AC power output without possibility of reversal
    • H02M7/44Conversion of DC power input into AC power output without possibility of reversal by static converters
    • H02M7/48Conversion of DC power input into AC power output without possibility of reversal by static converters using discharge tubes with control electrode or semiconductor devices with control electrode
    • HELECTRICITY
    • H05ELECTRIC TECHNIQUES NOT OTHERWISE PROVIDED FOR
    • H05KPRINTED CIRCUITS; CASINGS OR CONSTRUCTIONAL DETAILS OF ELECTRIC APPARATUS; MANUFACTURE OF ASSEMBLAGES OF ELECTRICAL COMPONENTS
    • H05K7/00Constructional details common to different types of electric apparatus
    • H05K7/20Modifications to facilitate cooling, ventilating, or heating
    • H05K7/2089Modifications to facilitate cooling, ventilating, or heating for power electronics, e.g. for inverters for controlling motor
    • H05K7/20945Thermal management, e.g. inverter temperature control
    • HELECTRICITY
    • H02GENERATION; CONVERSION OR DISTRIBUTION OF ELECTRIC POWER
    • H02KDYNAMO-ELECTRIC MACHINES
    • H02K11/00Structural association of dynamo-electric machines with electric components or with devices for shielding, monitoring or protection
    • H02K11/30Structural association with control circuits or drive circuits
    • H02K11/33Drive circuits, e.g. power electronics
    • YGENERAL TAGGING OF NEW TECHNOLOGICAL DEVELOPMENTS; GENERAL TAGGING OF CROSS-SECTIONAL TECHNOLOGIES SPANNING OVER SEVERAL SECTIONS OF THE IPC; TECHNICAL SUBJECTS COVERED BY FORMER USPC CROSS-REFERENCE ART COLLECTIONS [XRACs] AND DIGESTS
    • Y02TECHNOLOGIES OR APPLICATIONS FOR MITIGATION OR ADAPTATION AGAINST CLIMATE CHANGE
    • Y02TCLIMATE CHANGE MITIGATION TECHNOLOGIES RELATED TO TRANSPORTATION
    • Y02T50/00Aeronautics or air transport
    • Y02T50/60Efficient propulsion technologies, e.g. for aircraft

Landscapes

  • Engineering & Computer Science (AREA)
  • Microelectronics & Electronic Packaging (AREA)
  • Power Engineering (AREA)
  • Physics & Mathematics (AREA)
  • Thermal Sciences (AREA)
  • Inverter Devices (AREA)
  • Electric Propulsion And Braking For Vehicles (AREA)
  • Control Of Ac Motors In General (AREA)

Abstract

【課題】モータ及びインバータを冷却する冷却システムの重量増加を抑制する。
【解決手段】モータ2とモータを駆動させるインバータ1とを有する電駆動システム6を冷却する冷却システム50は、自身の内部を流通する冷却媒体を利用した熱交換により、モータを冷却する第1冷却部3と、自身の内部を流通する冷却媒体を利用した熱交換により、インバータ1を冷却する第2冷却部7と、第1冷却部と第2冷却部とを通り、冷却媒体が循環する循環流路10と、循環流路に配置され、冷却媒体を圧送するポンプ12と、を備える。
【選択図】図1

Description

本開示は、冷却システムに関する。
従来から、モータを冷却する冷却システムが種々提案されている。例えば、特許文献1には、モータを通る油路と、油路を流れる冷却油を圧送するオイルポンプを有し、油路を流れる冷却油によりモータを冷却する冷却システムが開示されている。かかる冷却システムでは、インバータ回路を備えるモータコントローラは、冷却油の温度が所定温度以下の場合に、銅損が増大するようにモータへの供給電力を制御することにより冷却油を加熱して冷却油の粘性を低下させる。これにより、低温時においても冷却油の流量を確保する。
特開2005−348535号公報
移動体等の電動化に伴い、モータとインバータ回路とを有する電駆動システム(EDS:Electric Drive System)が、様々な用途で用いられている。電動航空機の回転翼や、船舶のスクリューや、自動車の車輪を回転駆動させるために、電駆動システムが用いられている。電動航空機としては、例えば、電動垂直離着陸機(eVTOL:electric Vertical Take-Off and Landing aircraft)と呼ばれる有人または無人の航空機が挙げられるが、通常の離着陸機等であってもよい。電駆動システムでは、モータに加えてインバータの冷却も望まれる。しかし、特許文献1の冷却システムでは、インバータの冷却は考慮されていない。このため、かかる冷却システムを利用してモータとインバータとを冷却しようとする場合、インバータ冷却用のシステムとして、モータ冷却用のシステムと同様なシステムを、モータ冷却用のシステムとは別に用意する構成が想定される。しかし、このような構成では、冷却システム全体の重量の増大を招くという問題がある。電駆動システムを移動体に搭載する場合、冷却システムの重量の増大は、移動性能及び燃費の悪化につながり、大きなデメリットとなる。このため、モータ及びインバータを冷却する冷却システムの重量増加を抑制可能な技術が望まれる。
本開示は、以下の形態として実現することが可能である。
本開示の一形態によれば、モータ(2)と前記モータを駆動させるインバータ(1)とを有する電駆動システム(6)を冷却する冷却システム(50)が提供される。この冷却システムは、自身の内部を流通する冷却媒体を利用した熱交換により、前記モータを冷却する第1冷却部(3)と、自身の内部を流通する前記冷却媒体を利用した熱交換により、前記インバータを冷却する第2冷却部(7)と、前記第1冷却部と前記第2冷却部とを通り、前記冷却媒体が循環する循環流路(10)と、前記循環流路に配置され、前記冷却媒体を圧送するポンプ(12)と、を備える。
この形態の冷却システムによれば、モータを冷却する第1冷却部とインバータを冷却する第2冷却部とを通り、冷却媒体が循環する循環流路を備えるので、モータとインバータとを共通の冷却媒体で冷却することができる。このため、モータとインバータを冷却する流路が別々に形成されているシステムに比べて、流路及び冷却媒体の重量を軽減でき、冷却システムの重量増加を抑制できる。
本開示は、種々の形態で実現することも可能である。例えば、自動車や電動航空機等の移動体に搭載される電駆動システムの冷却方法等の形態で実現することができる。
本開示の一実施形態である冷却システムと電駆動システムの構成を示すブロック図である。 モータとインバータ回路との接続を示す概略図である。 循環流路を流通する冷却媒体の流れを示す模式図である。 モータ制御処理の手順を示すフローチャートである。
A.第1実施形態:
A−1.システム構成:
図1に示す冷却システム50は、電駆動システム6を冷却する。本実施形態において、電駆動システム6は、モータ2と、インバータ1とを有し、eVTOLの回転翼を回転駆動させるために用いられる。
モータ2は、本実施形態において、三相交流ブラシレスモータにより構成され、後述するインバータ1から供給される電圧および電流に応じた回転数およびトルクで回転する。なお、モータ2は、ブラシレスモータに限らず、誘導モータやリラクタンスモータ等の任意の種類のモータにより構成されていてもよい。なお、本実施形態においてモータ2とは電動機としてのモータであるが、モータ2は、電動発電機としてのいわゆるモータジェネレータも含む。
図2に示すインバータ1は、モータ2を駆動させる。インバータ1は、バッテリ8から供給される直流電圧を、三相交流電圧に変換してモータ2に供給する。インバータ回路4は、U相、V相、W相の各相に設けられた合計三つのレグ13を有する。各レグ13は上アームおよび下アームにスイッチング素子5を有する。なお、バッテリ8からインバータ回路4に供給される直流電圧は、コンデンサ15によって平滑化されている。
本実施形態において、スイッチング素子5は、IGBT(Insulated Gate Bipolar Transistor)などのスイッチング素子により構成されている。
図1に示すように、eVTOLには、上述の電駆動システム6および後述の冷却システム50に加えて、バッテリ8と、電流センサ19と、回転数センサ20と、トルク指令部28とを備える。
バッテリ8は、リチウムイオン電池により構成され、電駆動システム6における電力供給源の1つとして機能する。バッテリ8は、主に、電駆動システム6が有するインバータ1の駆動部へと電力を供給してモータ2を駆動させる。なお、リチウムイオン電池に代えて、ニッケル水素電池等の任意の二次電池により構成されていてもよく、バッテリ8に代えて、またはバッテリ8に加えて、燃料電池や発電機等の任意の電力供給源が搭載されていてもよい。
電流センサ19は、図1に示すように、インバータ1に設けられる。電流センサ19は、インバータ1から出力される相電流値Iu、Iv、Iwを検出する三相交流電流センサである。
回転数センサ20は、モータ2に設けられている。回転数センサ20は、モータ2の回転数Nmと回転角度θを測定する。本実施形態においては、回転数センサ20はレゾルバを用いている。なお、回転数センサ20は、ロータリーエンコーダなどの他の任意の方式の回転数センサであってもよい。
トルク指令部28は、eVTOLが有する図示しないフライトコントローラから入力される目標トルクと、モータ回転数・位置検出部22から取得したモータ回転数Nmとに基づいて、トルク指令値Tmを算出する。トルク指令部28は、算出したトルク指令値Tmを電流指令部29へ入力する。
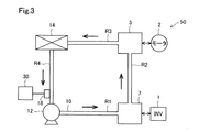
図3に示すように、冷却システム50は、第1冷却部3と、第2冷却部7と、循環流路10と、ポンプ12と、熱交換器14と、温度センサ18と、インバータ制御部30とを備える。
第1冷却部3は、自身の内部を流通する冷却媒体を利用した熱交換によりモータ2の発熱体を冷却する。本実施形態において、冷却媒体はロング・ライフ・クーラント(Long Life Coolant : LLC)である。なお、冷却媒体はロング・ライフ・クーラントに限らず、冷却油や純水などの他の任意の種類の液体や、空気や窒素ガスなどの気体であってもよい。
第2冷却部7は、自身の内部を流通する冷却媒体を利用した熱交換によりインバータ1の発熱体を冷却する。インバータ1の発熱体とは、例えば、インバータ回路4やコンデンサ15等である。
図3に示すように、循環流路10は、流路R1と、流路R2と、流路R3と、流路R4とを有する環状に形成された流路である。冷却媒体は、ポンプ12によって圧送される。圧送された冷却媒体は、流路R1から第2冷却部7へと流れ、インバータ1の発熱体を冷却する。第2冷却部7から流出した冷却媒体は、流路R2を通って、第1冷却部3へと至り、モータ2を冷却する。モータ2から流出した冷却媒体は、流路R3を通って熱交換器14へと至る。熱交換器14から流出した冷却媒体は、流路R4を通ってポンプ12へと戻る。
ポンプ12は、図1および図3に示すように、循環流路10に配置される。ポンプ12は、本実施形態では電動式ポンプにより構成され、図示しない補機バッテリからの電力を利用して循環流路10内に冷却媒体を圧送する。
熱交換器14は、循環流路10に配置される。熱交換器14は、冷却媒体と循環流路10の外部の空気との間で熱交換を行う。第2冷却部7において、インバータ1の発熱体と熱交換し、第1冷却部3において、モータ2と熱交換して昇温した冷却媒体は、熱交換器14を通ることにより冷却される。
図1および図3に示すように、温度センサ18は、循環流路10に接して配置される。温度センサ18は、循環流路10を流通する冷却媒体の温度(以下、「冷却媒体温度」と呼ぶ)を測定する。
図1に示すように、インバータ制御部30は、電流制御部16と、モータ回転数・位置検出部22と、冷媒温度検出部24と、座標変換部26と、電流指令部29とを有する。インバータ制御部30は、マイコンやFPGA等を有するECU(Electronic Control Unit)により構成されている。
電流制御部16は、インバータ回路4を制御する。具体的には、電流制御部16は、トルク指令部28にて記載のないスロットルなどの入力情報より飛行および走行に必要な駆動力を算出し、モータ回転数Nmに基づき出力されたトルク指令値Tmに応じて、また、電流センサ19により検出される相電流値Iu、Iv、Iwに応じて、スイッチング素子5に対して制御信号を出力することによって、インバータ回路4の出力電力をPWM(Pulse Width Modulation)制御する。
モータ回転数・位置検出部22は、回転数センサ20において測定されたモータ回転数Nmと、回転角度θとを検出する。モータ回転数・位置検出部22は、検出したモータ回転数Nmをトルク指令部28および電流指令部29へ入力する。また、モータ回転数・位置検出部22は、検出した回転角度θを座標変換部26へ設定する。
冷媒温度検出部24は、温度センサ18において測定された冷却媒体温度Trを検出する。冷媒温度検出部24は、検出した冷却媒体温度Trを電流指令部29へ入力する。
座標変換部26は、電流センサ19において測定された相電流値Iu、Iv、Iwを取得する。座標変換部26は、取得された相電流値Iu、Iv、Iwを回転角度θに基づいてモータ2の実電流値Id、Iqに変換する。電流値Idは、d軸電流値を意味し、電流値Iqは、q軸電流値を意味する。座標変換部26は、変換後の電流値Id、Iqを電流制御部16へ入力する。
電流指令部29は、マップを参照して、トルク指令値Tmおよびモータ回転数Nmに対応する電流指令値Id、Iqを生成する。電流指令部29は、生成した電流指令値Id、Iqを電流制御部16に入力する。電流制御部16は、座標変換部26から入力する実電流値Id、Iqが電流指令部29から入力する電流指令値Id、Iqに追従するように、制御信号を生成する。
A−2.モータ制御処理:
図4に示すモータ制御処理は、モータ2の動作を制御する処理である。インバータ制御部30では、バッテリ8から電駆動システム6へ電力が供給されるとモータ制御処理が実行される。電流指令部29は、上述したように、トルク指令値Tm、冷却媒体温度Tr、モータ回転数Nmを取得する(ステップS100)。
電流指令部29は、トルク指令値Tm、モータ回転数Nmを用いて、予め作成されたトルク−電流マップに基づき、d軸電流指令値Idの候補値の1つであるd軸電流候補値Id**と、q軸電流指令値Iqの候補値の1つであるq軸電流候補値Iq**を算出する。また、電流指令部29は、予め作成されたトルク−暖機電流マップに基づき、d軸電流指令値Idの候補値の1つであるd軸暖機電流候補値Id***と、q軸電流指令値Iqの候補値の1つであるq軸暖機電流候補値Iq***とを算出する。(ステップS110)。後述するように、d軸暖機電流候補値Id***と、q軸暖機電流候補値Iq***とは、冷却システム50を暖機するために用いられる。より正確には、冷却システムを流れる冷却媒体を加熱するために用いられる。なお、トルク−電流マップと、トルク−暖機電流マップとは、予め解析および実機検証を基に作成されている。ただし、使用するモータの仕様が異なる場合は、各マップを変更する必要がある。
電流指令部29は、冷却媒体温度Trが予め定められた所定の閾値温度より高いかどうかを判定する(ステップS120)。電流指令部29は、冷却媒体温度Trが予め定められた所定の閾値温度より高いと判定した場合(ステップS120:Yes)、d軸電流指令値Idにd軸電流候補値Id**を代入し、q軸電流指令値Iqにq軸電流候補値Iq**を代入する(ステップS130)。
電流指令部29は、冷却媒体温度Trが予め定められた所定の閾値温度以下と判定した場合(ステップS120:No)、d軸電流指令値Idにd軸暖機電流候補値Id***を代入し、q軸電流指令値Iqにq軸暖機電流候補値Iq***を代入する(ステップS140)。
電流指令部29は、モータ2のd軸電流指令値Id、q軸電流指令値Iqを電流制御部16に出力する(ステップS150)。電流制御部16は、モータ2の実電流値Id、Iqがd軸電流指令値Id、q軸電流指令値Iqに近づいて一致するようにPWM信号を出力する(ステップS160)。例えば、電流制御部16は、PI制御やPID制御などのフィードバック制御を行う。
ここで、d軸暖機電流候補値Id***は、d軸電流候補値Id**よりも大きく設定されている。また、q軸暖機電流候補値Iq***は、q軸電流候補値Iq**と略同一に設定されている。このため、d軸電流指令値Idとしてd軸暖機電流候補値Id***が代入され、q軸電流指令値Iqとしてq軸暖機電流候補値Iq***が代入され、実電流値Id、Iqが電流指令値Id、Iqに一致するようにPWM信号が出力されると、インバータ1およびモータ2の相電流は増加し、インバータ1とモータ2における発熱量は増大する。このため、冷却システム50を流通する冷却媒体をインバータ1(第2冷却部7)およびモータ2(第1冷却部3)において温めることができる。加えて、トルクに影響を与えるq軸暖機電流候補値Iq***とq軸電流候補値Iq**とは、略同一であるので、フィードバック制御の結果、モータ2の出力トルクがトルク指令値Tmとは大きく異なることを抑制できる。
本実施形態におけるd軸電流指令値Idは、特許請求の範囲におけるd軸電流目標値に相当し、q軸電流指令値Iqは、特許請求の範囲におけるq軸電流目標値に相当する。また、モータ2の実電流値Id、Iqは、特許請求の範囲におけるd軸電流、q軸電流にそれぞれ相当する。
以上説明した第1実施形態の冷却システム50によれば、モータ2を冷却する第1冷却部3とインバータ1を冷却する第2冷却部7とを通り、冷却媒体が循環する循環流路10を備えるので、モータ2とインバータ1とを共通の冷却媒体で冷却することができる。このため、モータ2とインバータ1を冷却する流路が別々に形成されているシステムに比べて、流路及び冷却媒体の重量を軽減でき、冷却システム50の重量増加を抑制できる。
また、温度センサ18により検出される冷却媒体温度が閾値温度以下であるか否かを判定し、温度センサ18により検出される冷却媒体温度が閾値温度以下と判定された場合には、d軸電流候補値Id**よりも大きなd軸暖機電流候補値Id***をd軸電流指令値Idに設定し、q軸電流候補値Iq**と略同一のq軸暖機電流候補値Iq***をq軸電流指令値Iqに設定する。さらに、電流センサ19により検出されるモータ電流を構成するモータ2の実電流値Idがd軸電流指令値Idに近づき、モータ電流を構成するモータ2の実電流値Iqがq軸電流指令値Iqに近づくように、制御信号を設定する。このため、冷却媒体温度が所定温度以下のとき、モータ2の出力トルクを目標トルクに近い状態のまま、モータ2による損失(発熱)とインバータ1による損失(発熱)とが増大するように制御できる。したがって、低温時においても冷却媒体の粘性を低下させ流量を確保でき、冷却媒体用のポンプの大型化を抑制できると共に、モータ2の出力トルクが目標トルクと大きく異なり、ユーザに違和感を与えることを抑制できる。
B.他の実施形態:
(B1)本実施形態の冷却システム50は、インバータ1のスイッチング素子5がワイドバンドギャップ素子で構成されている点において、第1実施形態の冷却システム50と異なる。本実施形態における他の構成は、第1実施形態の冷却システム50と同じであるので、同一の構成要素には同一の符号を付し、その詳細な説明を省略する。
本実施形態における冷却システム50のインバータ1のスイッチング素子5は、ワイドバンドギャップ素子で構成されている。具体的には、SiC(炭化珪素)やGaN(窒化ガリウム)といったワイドバンドギャップ素子である。このようなワイドバンドギャップ素子は、従来のSiを用いたスイッチング素子と比べて、損失も低く、耐熱温度が大きく向上する。例えば、耐熱温度が従来の150℃〜175℃から最大250℃まで向上する。
以上説明した他の実施形態(B1)の冷却システムによれば、インバータ1のスイッチング素子5は、ワイドバンドギャップ素子で構成されている。このため、モータ2とインバータ1との冷媒流路を共通にした冷却システムにおいても、耐熱性能を向上させ、電駆動システム6の出力維持または向上を可能にできる。
(B2)第1実施形態の冷却システム50は、熱交換器14を備えていたが、本実施形態の冷却システムはこれに限られない。本実施形態における冷却システムは、熱交換器14を備えていなくてもよい。これにより、冷却システムを簡易にできる。
(B3)第1実施形態の冷却システム50においては、温度センサ18を備えていたが、本実施形態の冷却システムはこれに限られない。本実施形態における冷却システムは、温度センサを冷却システムの一部として備えていなくてもよい。例えば、冷却システムとは別の所にある温度センサから冷却媒体温度を測定してもよい。
(B4)第1実施形態の冷却システム50において、インバータ制御部30は、温度センサ18により検出される冷却媒体温度が予め定められた閾値温度以下の場合に、モータ2のトルクを一定にした状態で、モータ2による損失とインバータ1による損失とが増大するように制御信号を出力してインバータ1を制御していたが、本実施形態はこれに限られない。本実施形態においては、当該制御を実行しなくてもよい。例えば、インバータ制御部30は、温度センサ18により検出される冷却媒体温度にかかわらず、モータ2のトルクを一定にした状態で、モータ2による損失とインバータ1による損失とが増大するように制御信号を出力してインバータ1を制御してもよい。
(B5)第1実施形態の冷却システム50において、q軸暖機電流候補値Iq***は、q軸電流候補値Iq**と略同一に設定されていたが、略同一に設定されていなくてもよい。例えば、モータ2の出力トルクの変動が、乗員が違和感を覚えないような設定範囲である、予め定められた変動範囲に収まるように設定されてもよい。具体的には、d軸暖機電流候補値Id***とd軸電流候補値Id**との差分は、q軸暖機電流候補値Iq***とq軸電流候補値Iq**との差分よりも大きく設定されてもよい。なお、q軸暖機電流候補値Iq***とq軸電流候補値Iq**との差分は、絶対値であっても絶対値でなくもよい。すなわち、q軸暖機電流候補値Iq***とq軸電流候補値Iq**との差分の絶対値は、d軸暖機電流候補値Id***とd軸電流候補値Id**との差分より小さい。加えて、q軸暖機電流候補値Iq***とq軸電流候補値Iq**との差分は、d軸暖機電流候補値Id***とd軸電流候補値Id**との差分より小さい。
本開示は、上述の実施形態に限られるものではなく、その趣旨を逸脱しない範囲において種々の構成で実現することができる。例えば、発明の概要の欄に記載した形態中の技術的特徴に対応する各実施形態中の技術的特徴は、上述の課題の一部又は全部を解決するために、あるいは、上述の効果の一部又は全部を達成するために、適宜、差し替えや、組み合わせを行うことが可能である。また、その技術的特徴が本明細書中に必須なものとして説明されていなければ、適宜、削除することが可能である。
1…インバータ、2…モータ、3…第1冷却部、6…電駆動システム、7…第2冷却部、10…循環流路、12…ポンプ、50…冷却システム

Claims (4)

  1. モータ(2)と前記モータを駆動させるインバータ(1)とを有する電駆動システム(6)を冷却する冷却システム(50)であって、
    自身の内部を流通する冷却媒体を利用した熱交換により、前記モータを冷却する第1冷却部(3)と、
    自身の内部を流通する前記冷却媒体を利用した熱交換により、前記インバータを冷却する第2冷却部(7)と、
    前記第1冷却部と前記第2冷却部とを通り、前記冷却媒体が循環する循環流路(10)と、
    前記循環流路に配置され、前記冷却媒体を圧送するポンプ(12)と、
    を備える、冷却システム。
  2. 請求項1に記載の冷却システムにおいて、
    前記インバータは、スイッチング素子(5)を有し、
    前記モータの目標トルクに応じて前記スイッチング素子に対して制御信号を出力することにより、前記インバータの出力電力をPWM制御するインバータ制御部(30)と、
    前記循環流路を流通する前記冷却媒体の温度である冷却媒体温度を検出する温度センサ(18)と、
    をさらに備え、
    前記インバータ制御部は、前記温度センサにより検出される前記冷却媒体温度が予め定められた閾値温度以下の場合に、前記目標トルクに対する前記モータの出力トルクの変動が予め定められた変動範囲に収まる状態で、前記モータによる損失と前記インバータによる損失とが増大するように前記制御信号を出力して前記スイッチング素子を制御する、冷却システム。
  3. 請求項2に記載の冷却システムにおいて、
    前記インバータ制御部は、
    前記モータを流れる電流であるモータ電流を検出する電流センサ(19)から前記モータ電流を取得し、
    前記モータの回転数を検出する回転数センサ(20)から前記回転数を取得し、
    前記目標トルクと取得された前記回転数とに基づき、d軸電流目標値の候補値であるd軸電流候補値と、d軸暖機電流候補値と、q軸電流目標値の候補値であるq軸電流候補値と、q軸暖機電流候補値とを求め、
    前記温度センサにより検出される前記冷却媒体温度が前記閾値温度以下であるか否かを判定し
    前記冷却媒体温度が前記閾値温度よりも高いと判定された場合には前記d軸電流候補値を前記d軸電流目標値に設定し、前記q軸電流候補値を前記q軸電流目標値に設定し、
    前記冷却媒体温度が前記閾値温度以下と判定された場合には前記d軸暖機電流候補値を前記d軸電流目標値に設定し、前記q軸暖機電流候補値を前記q軸電流目標値に設定し、
    前記電流センサにより検出される前記モータ電流を構成するd軸電流が前記d軸電流目標値に近づき、前記モータ電流を構成するq軸電流が前記q軸電流目標値に近づくように、前記制御信号を設定し、
    前記d軸暖機電流候補値は、前記d軸電流候補値よりも大きく、
    前記d軸暖機電流候補値と前記d軸電流候補値との差分は、前記q軸暖機電流候補値と前記q軸電流候補値との差分よりも大きい、
    冷却システム。
  4. 請求項1から請求項3までのいずれか一項に記載の冷却システムにおいて、
    前記インバータは、スイッチング素子を有し、
    前記インバータの前記スイッチング素子は、ワイドバンドギャップ素子で構成されている、
    冷却システム。
JP2020033172A 2020-02-28 2020-02-28 冷却システム Active JP7247924B2 (ja)

Priority Applications (3)

Application Number Priority Date Filing Date Title
JP2020033172A JP7247924B2 (ja) 2020-02-28 2020-02-28 冷却システム
PCT/JP2021/005724 WO2021172102A1 (ja) 2020-02-28 2021-02-16 冷却システム
US17/898,024 US12167580B2 (en) 2020-02-28 2022-08-29 Cooling system

Applications Claiming Priority (1)

Application Number Priority Date Filing Date Title
JP2020033172A JP7247924B2 (ja) 2020-02-28 2020-02-28 冷却システム

Publications (3)

Publication Number Publication Date
JP2021136819A true JP2021136819A (ja) 2021-09-13
JP2021136819A5 JP2021136819A5 (ja) 2022-02-03
JP7247924B2 JP7247924B2 (ja) 2023-03-29

Family

ID=77491534

Family Applications (1)

Application Number Title Priority Date Filing Date
JP2020033172A Active JP7247924B2 (ja) 2020-02-28 2020-02-28 冷却システム

Country Status (3)

Country Link
US (1) US12167580B2 (ja)
JP (1) JP7247924B2 (ja)
WO (1) WO2021172102A1 (ja)

Cited By (1)

* Cited by examiner, † Cited by third party
Publication number Priority date Publication date Assignee Title
WO2024048341A1 (ja) * 2022-09-01 2024-03-07 株式会社デンソー 駆動装置

Families Citing this family (3)

* Cited by examiner, † Cited by third party
Publication number Priority date Publication date Assignee Title
JP7784935B2 (ja) 2022-03-25 2025-12-12 三菱重工業株式会社 電動ファン、及び電動航空機
JP2024093978A (ja) * 2022-12-27 2024-07-09 株式会社日立製作所 電力変換装置
KR102853353B1 (ko) * 2023-11-10 2025-09-02 현대트랜시스 주식회사 인버터를 이용한 결로 방지 장치 및 그 방법

Citations (2)

* Cited by examiner, † Cited by third party
Publication number Priority date Publication date Assignee Title
JP2013158181A (ja) * 2012-01-31 2013-08-15 Toyota Motor Corp 結露対策機能を備えているインバータ装置
JP2016208686A (ja) * 2015-04-23 2016-12-08 トヨタ自動車株式会社 電動車両

Family Cites Families (2)

* Cited by examiner, † Cited by third party
Publication number Priority date Publication date Assignee Title
JP2005348535A (ja) 2004-06-03 2005-12-15 Nissan Motor Co Ltd モータ制御装置及びその制御方法
JP6239020B2 (ja) * 2016-03-08 2017-11-29 三菱電機株式会社 電動車両の制御装置および制御方法

Patent Citations (2)

* Cited by examiner, † Cited by third party
Publication number Priority date Publication date Assignee Title
JP2013158181A (ja) * 2012-01-31 2013-08-15 Toyota Motor Corp 結露対策機能を備えているインバータ装置
JP2016208686A (ja) * 2015-04-23 2016-12-08 トヨタ自動車株式会社 電動車両

Cited By (1)

* Cited by examiner, † Cited by third party
Publication number Priority date Publication date Assignee Title
WO2024048341A1 (ja) * 2022-09-01 2024-03-07 株式会社デンソー 駆動装置

Also Published As

Publication number Publication date
JP7247924B2 (ja) 2023-03-29
US20220418171A1 (en) 2022-12-29
WO2021172102A1 (ja) 2021-09-02
US12167580B2 (en) 2024-12-10

Similar Documents

Publication Publication Date Title
WO2021172102A1 (ja) 冷却システム
KR100973763B1 (ko) 모터구동장치 및 이를 구비한 차량
US8919471B2 (en) Cooling device for an automotive vehicle
JP5259752B2 (ja) 車両走行用モータの制御装置及びそれを搭載した車両
US20180241339A1 (en) Motor control apparatus
JP7047964B2 (ja) インバータ制御装置
JP7230848B2 (ja) 電駆動システムの制御装置
CN111347833A (zh) 电动车的温度调节控制系统
JP2009185915A (ja) 電動オイルポンプ用モータ制御装置
US10148208B2 (en) Control device for an electric machine, a vehicle, and a method
CN111865184A (zh) 一种用于车辆的电机主动发热控制方法和系统及车辆
JP2012171557A (ja) ハイブリッド自動車用冷却システム
JP5163053B2 (ja) 電動機の制御装置
CN111376795A (zh) 用于加热电动汽车的电池的控制方法、系统及电动汽车
JP6400529B2 (ja) 電動機制御装置
US20250239959A1 (en) Electric power conversion device
JP2009261184A (ja) 電動モータの制御装置
CN120345175A (zh) 用于电动车辆的驱动设备、电动车辆和用于操作电动车辆中的驱动设备的方法
JP2010183658A (ja) 回転電機の駆動制御装置
JP7033973B2 (ja) モータ制御装置及びモータ制御方法
WO2025197067A1 (ja) 暖機制御方法及び暖機制御装置
JP2025123808A (ja) モータ制御装置およびモータ制御方法
JP2025071619A (ja) モータ制御方法及びモータ制御装置
CN120658156A (zh) 在至少部分电气化的车辆中在车辆静止状态中控制电机的方法
JP2020043681A (ja) 電力変換装置

Legal Events

Date Code Title Description
A521 Request for written amendment filed

Free format text: JAPANESE INTERMEDIATE CODE: A523

Effective date: 20220126

A621 Written request for application examination

Free format text: JAPANESE INTERMEDIATE CODE: A621

Effective date: 20220126

TRDD Decision of grant or rejection written
A01 Written decision to grant a patent or to grant a registration (utility model)

Free format text: JAPANESE INTERMEDIATE CODE: A01

Effective date: 20230214

A61 First payment of annual fees (during grant procedure)

Free format text: JAPANESE INTERMEDIATE CODE: A61

Effective date: 20230227

R151 Written notification of patent or utility model registration

Ref document number: 7247924

Country of ref document: JP

Free format text: JAPANESE INTERMEDIATE CODE: R151