JP2007282940A - 炊飯器 - Google Patents

炊飯器 Download PDF

Info

Publication number
JP2007282940A
JP2007282940A JP2006115194A JP2006115194A JP2007282940A JP 2007282940 A JP2007282940 A JP 2007282940A JP 2006115194 A JP2006115194 A JP 2006115194A JP 2006115194 A JP2006115194 A JP 2006115194A JP 2007282940 A JP2007282940 A JP 2007282940A
Authority
JP
Japan
Prior art keywords
power supply
rice cooking
voltage
supply circuit
reservation
Prior art date
Legal status (The legal status is an assumption and is not a legal conclusion. Google has not performed a legal analysis and makes no representation as to the accuracy of the status listed.)
Granted
Application number
JP2006115194A
Other languages
English (en)
Other versions
JP4458060B2 (ja
Inventor
Seiichi Takakura
誠一 高椋
Hideki Morozumi
英樹 両角
Toru Niiyama
融 新山
Shinichi Sato
慎一 佐藤
Hironori Hamada
浩典 浜田
Current Assignee (The listed assignees may be inaccurate. Google has not performed a legal analysis and makes no representation or warranty as to the accuracy of the list.)
Panasonic Holdings Corp
Original Assignee
Matsushita Electric Industrial Co Ltd
Priority date (The priority date is an assumption and is not a legal conclusion. Google has not performed a legal analysis and makes no representation as to the accuracy of the date listed.)
Filing date
Publication date
Application filed by Matsushita Electric Industrial Co Ltd filed Critical Matsushita Electric Industrial Co Ltd
Priority to JP2006115194A priority Critical patent/JP4458060B2/ja
Publication of JP2007282940A publication Critical patent/JP2007282940A/ja
Application granted granted Critical
Publication of JP4458060B2 publication Critical patent/JP4458060B2/ja
Expired - Fee Related legal-status Critical Current
Anticipated expiration legal-status Critical

Links

Images

Landscapes

  • Cookers (AREA)

Abstract

【課題】炊飯予約状態中に消費電力を低減するようにした炊飯器において、外部からのノイズによる誤動作耐量を損ねることなく、炊飯予約中においても電力を低減する。
【解決手段】鍋2をコイル4により誘導加熱し、電流を制御する通電制御素子13をドライブ回路15によりドライブし、制御手段18により加熱シーケンスにしたがって鍋2を加熱する。ドライブ回路15に第1の電源回路19より電源電流を供給し、第2の電源回路20により降圧して操作部21や制御手段18等に電源電流を供給し、電源電圧変更手段54により第1の電源回路19の出力電圧を切り替える。電源電圧変更手段54は、予約設定状態にて、第1の電源回路19の出力電圧の設定値を第1の電圧設定値からそれより低く設定した第2の電圧設定値に切り替えるよう構成する。
【選択図】図1

Description

本発明は、炊飯予約状態中に消費電力を低減するようにした炊飯器に関するものである。
従来、この種の炊飯器を構成する誘導加熱装置は図4に示すように構成していた(例えば、特許文献1参照)。以下、その構成について説明する。
図4に示すように、回路基板は、直流電源回路70と、負荷部品の駆動回路78と、起動スイッチ79と、電源制御回路80と、マイクロコンピュータ(以下、マイコンという)84からなる制御部を備えている。
直流電源回路70は、交流電源71に直列に接続されて交流電流を整流するダイオード73と、このダイオード73に直列に接続されて平滑した直流高電圧を形成する電解コンデンサ76と、降圧型チョッパー方式の周知の方法により降圧させて直流低電圧を得るスイッチング電源回路75と、直流低電圧を安定化させる電解コンデンサ77とで構成している。
起動スイッチ79は、両端をスイッチング電源回路75に接続し、この直流電源回路70のスイッチング動作を起動するもので、非動作時は電流の通電を遮断する常開スイッチで構成している。
電源制御回路80は、直流電源回路70からの電力の出力状態を維持または停止するもので、スイッチング素子であるトランジスタ81を備えている。このトランジスタ81は、エミッタとコレクタを起動スイッチ79と並列に接続し、ベースを抵抗82を介してマイコン84に接続するとともに、抵抗83を介してエミッタ側と接続している。
この構成において、マイコン84は、すべての負荷部品が非動作中であると判断すると、電源制御回路80を介して、直流電源回路72からの電力の出力を停止する。これにより、待機中の消費電力を低減することができる。
特開2000−287837号公報
しかしながら、このような従来の構成では、直流電源回路70からの出力を停止しているときには、駆動回路78には、電源電流の供給が停止されているため、その内部電位が不安定になり、外部からのノイズにより駆動回路78の出力が誤出力され、負荷部品が誤動作するという問題を有していた。特に、負荷部品の内でも、誘導加熱電流を導通、遮断する通電制御素子が誤動作した場合、この通電制御素子は1ミリ秒以内に短絡し、破壊してしまうという問題を有していた。
本発明は上記従来の課題を解決するもので、外部からのノイズによる誤動作耐量を損ねることなく、炊飯予約中においても電力を低減できる炊飯器を提供することを目的としている。
本発明は上記目的を達成するために、炊飯器本体内に収納される鍋の底部を加熱コイルにより誘導加熱し、この加熱コイルに流れる電流を制御する通電制御素子をドライブ回路によりドライブし、ドライブ回路に電源電流を供給する第1の電源回路より電流を供給される第2の電源回路により電圧を降圧して、使用者が炊飯の開始時間(または終了時間)を炊飯予約設定ができる炊飯予約設定手段を設けた操作部やドライブ回路にオン信号を出力する制御手段に電源電流を供給し、第1の電源回路の出力電圧を電源電圧変更手段により切り替えるよう構成し、電源電圧変更手段は、炊飯予約設定から炊飯の開始までの炊飯予約状態において、第1の電源回路の出力電圧の設定値を第1の電圧設定値からそれより低く設定した第2の電圧設定値に切り替えるように構成したものである。
これにより、炊飯予約状態において、第1の電源回路の出力電圧を第1の電圧設定値より低い第2の電圧設定値とすることができ、電源電圧が下がったことにより、ドライブ回路の消費電流を低減でき、ひいては、炊飯予約状態における電力を抑えることができる。この状態では、ドライブ回路に電源電流が通電されているため、通電制御素子のトリガ端子は電位が安定し、外部からのノイズによる誤動作耐量を損ねることがなくなる。
本発明の炊飯器は、炊飯予約状態において、第1の電源回路の出力電圧を低下させることにより、安価で、かつ外来ノイズ耐量を下げることなく、炊飯予約状態での電力を低減することができる。
第1の発明は、炊飯器本体内に収納される鍋と、この鍋の底部を誘導加熱する加熱コイルと、この加熱コイルに流れる電流を制御する通電制御素子と、この通電制御素子をドライブするドライブ回路と、このドライブ回路にオン信号を出力する制御手段と、操作部と、この操作部に設け使用者が炊飯の開始時間(または終了時間)を炊飯予約設定ができる炊飯予約設定手段と、前記ドライブ回路に電源電流を供給する第1の電源回路と、前記第1の電源回路より電流を供給され電圧を降圧して前記操作部や前記制御手段に電源電流を供給する第2の電源回路と、前記第1の電源回路の出力電圧を切り替える電源電圧変更手段とを備え、前記電源電圧変更手段は、炊飯予約設定から炊飯の開始までの炊飯予約状態において、前記第1の電源回路の出力電圧の設定値を第1の電圧設定値からそれより低く設定した第2の電圧設定値に切り替えるように構成したものであり、炊飯予約状態において、第1の電源回路の出力電圧を第1の電圧設定値より低い第2の電圧設定値とすることができ、電源電圧が下がったことにより、ドライブ回路の消費電流を低減でき、炊飯予約状態における電力を抑えることができる。この状態では、ドライブ回路に電源電流が通電されているため、通電制御素子のトリガ端子は電位が安定し、外部からのノイズによる誤動作耐量を損ねることがなくなる。
第2の発明は、上記第1の発明において、表示手段と、この表示手段に炊飯予約状態であるか、ないかを表示する予約表示部とを備え、炊飯予約状態である場合は、前記予約表示部の表示を点灯するようにしたものであり、使用者は炊飯予約状態であるか、ないかを視覚的に確認することができ、また炊飯予約状態では、表示手段は第1の電源回路の出力電圧が下がったことにより、第1の電源回路の出力電圧を下げない場合に比べ、消費電力を低減できるようになるので、炊飯器の炊飯予約状態における消費電力を抑えることができる。
第3の発明は、上記第1または第2の発明において、炊飯予約状態から炊飯開始と同時に、第1の電源回路の出力電圧の設定値を第2の電圧設定値から第1の電圧設定値に戻すウェイクアップ手段を付加したものであり、炊飯を行う加熱シーケンスの実行中は、ドライブ回路は第1の電源回路より電源供給を受けることができる。
第4の発明は、上記第2の発明において、予約表示部は、炊飯予約状態において、炊飯予約状態であることの表示を点滅するようにしたものであり、予約表示部は、第2の電圧設定値で炊飯予約状態であることの表示を点滅するので、消灯中は予約表示部への消費電流を遮断することができ、炊飯予約状態における電力を抑えることができる。
第5の発明は、上記第2の発明において、炊飯予約状態の開始からの経過時間を計時する計時手段を備え、予約表示部は、前記計時手段の計時時間が設定値を超過したとき、炊飯予約状態であることの表示を消灯するようにしたものであり、炊飯予約状態の開始からの計時手段の設定値を超過したとき、予約表示部は炊飯予約状態であることの表示を消灯することができるので、使用者が炊飯予約の設定が確実にできたと確認できると、予約表示部の表示を消灯するので、消灯中は予約表示部への消費電流を遮断することができ、炊飯予約状態における電力を抑えることができる。
以下、本発明の実施の形態について、図面を参照しながら説明する。なお、この実施の形態によって本発明が限定されるものではない。
(実施の形態1)
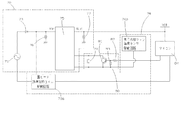
図1は、本発明の実施の形態1における炊飯器の一部ブロック化した回路図を示し、図2は、同炊飯器の断面図を示すものである。
図2に示すように、炊飯器本体1は、内部に米と水を入れる鍋2を着脱自在に収納し、この鍋2はステンレス、鉄などの磁性体によって形成している。鍋2の上部開口部を外蓋3で開閉自在に覆っている。加熱コイル4は、鍋2の底面外側に配設し、高周波電源から供給される高周波電流により交番磁界を発生し、この交番磁界で鍋2を誘導加熱している。加熱コイル4の巻線方向に対して、その巻線方向がほぼ直交するように、高透磁性の磁性材料で形成したフェライト5を加熱コイル4の外側近傍に配置している。フェライト5は、加熱コイル4による磁界が炊飯器本体1の外部へ漏れるのを防止するとともに、鍋2への誘導加熱を促進する。
鍋温度センサ6は鍋2の温度を検知するもので、サーミスタで構成し、その抵抗値により鍋2の温度を検知している。制御基板7は、加熱コイル4に流れる電流を制御する通電制御素子と、通電制御素子をドライブするドライブ回路を構成している。
つぎに、図1に示すように、加熱コイル4に並列に共振用コンデンサ8を接続している。インバータ電源部9は、商用電源10より電流を供給され、ダイオードブリッジ11にて全波整流し、コンデンサ12にて平滑化された直流を加熱コイル4に供給する。通電制御素子13は、加熱コイル4に流れる電流を制御するもので、通電制御素子13に並列に還流ダイオード14を接続している。
インバータ電源部9と加熱コイル4との間に設けた通電制御素子13と還流ダイオード14で構成されたIGBT等の半導体パワー素子のスイッチングにより、加熱コイル4へ高周波電流を供給し、スイッチング周波数によって供給電力を制御できるようにし、加熱コイル4の電流量を制御して鍋2を加熱し、鍋2内の米と水を炊飯するよう構成している。
ドライブ回路15は、通電制御素子13のトリガ端子であるIGBT34のゲート端子に規定の電圧の駆動信号を出力しIGBT34を導通させる。マイクロコンピュータ(以下、マイコンという)16は、内部に搭載されたメモリ17に格納されたシーケンスに従い加熱を制御するものである。
制御手段18は、マイコン16に内蔵され、ドライブ回路15にオン・オフ信号を出力している。第1の電源回路19は、ドライブ回路15やマイコン16の周辺回路に電源電流を供給し、第2の電源回路20は、第1の電源回路19より電流の供給を受け、降圧してマイコン16や操作部21や表示手段22に電源電流を供給するようにしている。
炊飯予約設定手段23は、操作部21に設け使用者が炊飯の開始時間(または終了時間)を炊飯予約設定ができるようにしたもので、予約スイッチ24、時スイッチ25、分スイッチ26、炊飯スイッチ27や抵抗28により構成し、予約スイッチ24、時スイッチ25、分スイッチ26、炊飯スイッチ27のオン・オフをマイコン16に入力している。表示手段22は予約表示部29、炊飯LED30で構成され、マイコン16の出力により表示するようにしている。
予約表示部29は、LCD31と、予約LED32と抵抗33で構成され、予約炊飯状態になるとマイコン16の信号によりLCD31に時間を表示し、予約LED32を点灯するようにしている。
ドライブ回路15は、IGBT34をドライブするもので、トランジスタ35〜38と抵抗で構成し、制御手段11がハイ信号を出力すると、トランジスタ35がオンし、トランジスタ36はベースがトランジスタ35のコレクタに接続されており、トランジスタ35のオンに伴いベース電位が下がるためにオフする。これにより、トランジスタ36のコレクタ、つまり、トランジスタ37の電位が上昇し、トランジスタ37が導通し、通電制御素子のトリガ端子に電流が供給され、トリガ端子の電位が上昇して、通電制御素子13を導通させる。
制御手段18がロー信号を出力するときは、トランジスタ35〜38の動作は逆になり、トランジスタ38はオンして、通電制御素子13のトリガ端子より電流を吸出し、トリガ端子の電位はグランドレベルに保たれて、通電制御素子13はオフを維持する。トランジスタ38がオンを維持することにより、通電制御素子13のトリガ端子の電位はグランドレベルに保たれているので、外来ノイズにより、通電制御素子13が誤点弧することはない。
第1の電源回路19は、ダイオード39、抵抗40により、商用電源10の半波整流を行い、電解コンデンサ41を充電する。電源HIC42は、電解コンデンサ41の電荷を内部の半導体によりスイッチングし、コイル43、還流ダイオード44により共振させ、電解コンデンサ45にて平滑化する。
ツェナーダイオード46、フォトカプラ47は、この電源電圧のフィードバック回路であり、第1の電源回路19の出力電圧48がツェナーダイオード46のツェナー電圧と、フォトカプラ47の内蔵発光ダイオード順電圧の規定値より高いとき、フォトカプラ47の内蔵発光ダイオードは発光し、同じくパッケージ内に内蔵されているフォトトランジスタを導通させ、電源HIC42内部の半導体のスイッチングが停止し、コイル43への電流の供給が停止され、電解コンデンサ45の電荷が消費されるに従い、第1の電源回路19の出力電圧は低下する。
逆に、第1の電源回路19の出力電圧がツェナーダイオード46のツェナー電圧と、フォトカプラ47の内蔵発光ダイオード順電圧の規定値より低いとき、フォトカプラ47の内蔵発光ダイオードは発光せず、同じくパッケージ内に内蔵されているフォトトランジスタは導通せず、電源HIC42は、内部の半導体のスイッチングを継続し、コイル43、還流ダイオード44の共振により、電解コンデンサ45には電荷が充電されて、第1の電源回路19の出力電圧は上昇する。
第1の電源回路19の出力電圧は、IGBT34のゲート端子の特性に合わせる必要があり、ここでは20Vとなっている。第1の電源回路19による電源は、この図においては、“V”48にて示しており、ドライブ回路15、第2の電源回路20に接続され、電源電流を供給している。
第2の電源回路20は、トランジスタ49、抵抗50、ツェナーダイオード51によりドロップ型の定電圧回路を構成しており、第1の電源回路19から供給された20Vを5Vに降圧し電解コンデンサ52を充電する。第2の電源回路20は、この図においては、その出力を“VDD”53にて示しており、第1の電源回路19より電流の供給を受け、マイコン16や操作部21、表示手段22に5Vの電源電流を供給している。
第2の電源回路20は、商用電源10より直接電流を供給されるのではなく、第1の電源回路19にて、20Vに降圧した直流を供給されることにより、降圧に伴う発熱の抑制と、絶縁距離の緩和を行い、コンパクトな配置としている。
電源電圧変更手段54は、第1の電源回路19の出力電圧を切り替えるもので、加熱シーケンスを実行していない予約炊飯状態にて、第1の電源回路19の出力電圧の設定値を第1の電圧設定値からそれより低く設定した第2の電圧設定値に切り替えるよう構成している。すなわち、ツェナーダイオード55、トランジスタ55は電圧設定部であり、加熱シーケンス中の第1の電源回路19の出力電圧の設定値が第1の電圧設定値の場合は、トランジスタ56をオフさせ、ツェナーダイオード46にて電源HICの電圧フィードバックループに挿入する。
加熱シーケンスを実行していない予約炊飯状態にて、第2の電圧設定値に切り替える場合は、トランジスタ56をオンさせ、ツェナーダイオード55をツェナーダイオード46より低い電圧に設定し、ツェナーダイオード55にて電源HICのフィードバックループに挿入する。
本実施の形態では、第1の電圧設定値は20V、第2の電圧設定値は10Vとなるように、ツェナーダイオード46、ツェナーダイオード47を選定している。
電源電圧変更機能57は、マイコン16内において、炊飯器の状況に応じ、第1の電源回路19の出力電圧の設定値切り替えのため、トランジスタ56にオン・オフ信号を出力する機能である。この電源電圧変更機能57の出力は、第1の電圧設定値に対応したローと、第2の電圧設定値に対応したハイインピーダンスの2通りであり、ロー出力のとき、トランジスタ56はオフ、ハイインピーダンス出力のとき、トランジスタ56は、抵抗から供給される電流にてオンする。予約炊飯状態以外の状態では、電源電圧変更機能はローを出力している。
計時手段58は、予約炊飯状態になってからの経過時間を計時するものであり、ウェイクアップ手段59は、炊飯予約状態から炊飯開始に行った場合、第1の電源回路19の出力電圧の設定値を第2の電圧設定値から第1の電圧設定値に戻すものであり、これらの詳細は後述する。
上記構成において動作、作用を説明する。使用者は、炊飯予約するため、炊飯予約設定手段23を構成する予約スイッチ24を押し、予約設定可能状態にする。さらに、使用者が炊飯の開始時間(または終了時間)を設定するため、時スイッチ25と分スイッチ26を押し、LCD31に表示される炊飯の開始時間を24時間表示で設定し、炊飯スイッチ25を押すと炊飯予約状態にすることができる。
ここで、加熱シーケンスを実行していない炊飯予約状態では、電源電圧変更機能57はハイを出力し、電源電圧変更手段54を構成するトランジスタ56をオンにし、電源HICのフィードバックループには、ツェナーダイオード55が挿入されることになり、第1の電源回路19の出力電圧の設定値を第1の電圧設定値(20V)からそれより低く設定した第2の電圧設定値(10V)に切り替え、さらにマイコン16が炊飯予約状態を意味する予約LED32を点灯させる。
第1の電源回路19の出力電圧が10Vになるので、ドライブ回路15の消費電流を低減でき、さらに予約LED32は第1の電源回路19の出力電圧の設定値を第1の電圧設定値(20V)から10mA供給される場合に比べ、第2の電圧設定値(10V)から10mA供給される場合が約1/2の消費電力となり、炊飯予約状態での消費電力を低減できる。予約LED32に流す電流は10mAのままなので、予約LED32の明るさは第1の電源回路19の出力電圧が20Vの時と10Vの時とでは変わらない。
本実施の形態では、炊飯予約状態での電力低減状態における、第1の電源回路19の出力電圧を10V(第2の電圧設定値)と設定したが、これは、第2の電源回路20の出力電圧である5Vに対して充分な余裕のある値であり、第2の電源回路20の抵抗には、充分な電流が流れ、トランジスタ49のベースとツェナーダイオード51には充分な電流が流れ、第2の電源回路20の出力電圧5Vは、充分な安定性と電流供給能力を持っている。
このため、第2の電源回路20に接続されたマイコン16は、炊飯予約状態において、第1の電源回路19の出力電圧が第2の電圧設定値である10Vとなっているときでも、誤動作の恐れがない。
また、ドライブ回路15では、第1の電源回路19の出力電圧が第2の電圧設定値である10Vとなっているときでも、各トランジスタ35〜38は、正常にオン・オフ状態を維持している。IGBT34のゲート端子に接続されたトランジスタ38もオン状態を維持して、IGBT34のトリガ端子をグランドレベルに固定しており、もし仮に、外部よりノイズが浸入しても、IGBT34は、誤点弧することはない。
なお、第1の電源回路19の第2の電圧設定値を、第2の電源回路20の出力電圧である5V以下の値である4Vとした場合も、第2の電源回路20を構成する抵抗50には電流が流れ、一方、ツェナーダイオード51には、ツェナー電圧以下で電流が流れないことにより、トランジスタ49のべース電流は確保でき、第2の電源回路20の出力電圧は3.5V程度となって、マイコン16は、動作状態を維持することができる。
ドライブ回路15でも、電源として4Vが供給されているため、上記のように、IGBT34のトリガ端子に接続されたトランジスタ38もオン状態を維持し、IGBT34のゲート端子をグランドレベルに固定しており、もし仮に、外部よりノイズが浸入しても、IGBT34は、誤点弧することはない。
また、この状態では、第1の電源回路19、第2の電源回路20の出力電圧が、上記実施の形態に比べ、より一層下がることにより予約炊飯状態での電力は更に低い値となる。
以上のように、本実施の形態においては、電源電圧変更手段54は、炊飯予約設定から炊飯の開始までの予約炊飯状態にて、第1の電源回路19の出力電圧の設定値を第1の電圧設定値(20V)からそれより低く設定した第2の電圧設定値(10V)に切り替えるよう構成したので、炊飯予約状態において、第1の電源回路19の出力電圧が下がったことにより、ドライブ回路15の消費電流を低減でき、予約LED32の明るさは同じで、炊飯予約状態における炊飯器全体の消費電力を抑えることができる。この状態では、ドライブ回路15に電源電流が通電されているため、IGBT34のトリガ端子は電位が安定し、外部からのノイズによる誤動作耐量を損ねることがなくなる。
また、炊飯予約状態である場合は、予約表示部29の予約LED32を点灯するようにしたので、使用者は炊飯予約状態であるか、ないかを視覚的に確認することができる。
なお、本実施の形態では、炊飯予約状態である場合は、予約表示部29の予約LED32を点灯するようにしているが、予約LED32を点滅するようにしてもよく、さらに、LCD31には炊飯予約完了の旨と設定した時間を表示させ、点滅させてもよい。この場合、予約表示部29は第2の電圧設定値(10V)で炊飯予約状態であることの表示を点滅するので、消灯中は予約表示部29への消費電流を遮断することができ、炊飯予約状態における消費電力をさらに抑えることができる。
(実施の形態2)
図1に示すウェイクアップ手段59は、炊飯予約状態から使用者が設定した炊飯の開始時間になった場合、電源電圧変更機能57に信号を出力し、第1の電源回路19の出力電圧の設定値を第2の電圧設定値から第1の電圧設定値にするようにしている。他の構成は上記実施の形態1と同じである。
上記構成において動作、作用を説明する。第1の電源回路19の出力電圧の設定値が炊飯予約状態に入り、第2の電圧設定値(10V)である状態で、使用者が設定した炊飯の開始時間になった場合、ウェイクアップ手段59は電源電圧変更機能57に信号を出力し電源電圧変更機能57は、トランジスタ56にローを出力し、第1の電源回路19の出力電圧の設定値を第1の電圧設定値である20Vに切り替える。炊飯器は加熱シーケンスをスタートさせると、マイコン16は、炊飯LED30を点灯させ、メモリに搭載されたシーケンスに従い、マイコン16に内蔵された制御手段18よりドライブ回路15にハイ信号を出力し、これを受けてドライブ回路15はIGBT34のゲート端子に駆動信号を出力し、IGBT34を導通して加熱コイル4に通電され、鍋2を誘導加熱して炊飯を行う。
以上のように、本実施の形態においては、炊飯予約状態から炊飯開始と同時に、第1の電源回路19の出力電圧の設定値を第2の電圧設定値から第1の電圧設定値に戻すウェイクアップ手段59を付加したので、炊飯を行う加熱シーケンスの実行中は、ドライブ回路15は第1の電源回路19より正常状態である電源供給を受けることができる。
(実施の形態3)
図1に示す計時手段58は、炊飯予約状態になってからの経過時間を計時するものであり、電源電圧変更手段54は、計時手段58の計時時間が設定値を超過したとき、予約表示部29は炊飯予約状態であることの予約LED32を消灯するよう構成している。他の構成は上記実施の形態1と同じである。
上記構成において図3を参照しながら動作、作用を説明する。図3のステップ60にて計時時間を0にリセットし、ステップ61にて予約炊飯状態かどうかを判定し、予約炊飯状態でなければステップ60へ戻り、計時時間を0にリセットしつづける。ステップ61で予約炊飯状態の場合、ステップ62へ進み計時を行う。ステップ63にて計時時間が設定時間Tを超過すると、ステップ64にてマイコン16は予約LED32を消灯させる。
これにより、炊飯予約状態を表示する予約表示部29である予約LED32の消費電力を低減でき、ひいては、炊飯器全体の予約炊飯時の電力を抑えることができる。
以上のように、本実施の形態においては、炊飯予約状態の開始からの経過時間を計時する計時手段58の計時時間が設定値を超過したとき、予約表示部29は炊飯予約状態であることの表示を消灯するようにしたので、使用者が炊飯予約の設定が確実にできたと確認できる時間に設定し、予約表示部29の表示である予約LED32を消灯するので、消灯中は予約表示部29への消費電流を遮断することができ、炊飯予約状態における電力を抑えることができる。
以上のように、本発明にかかる炊飯器は、炊飯予約状態において、第1の電源回路の出力電圧を低下させることにより、安価で、かつ外来ノイズ耐量を下げることなく、炊飯予約状態での電力を低減することができるので、炊飯予約状態中に消費電力を低減するようにした炊飯器として有用である。
本発明の実施の形態1における炊飯器の一部ブロック化した回路図 同炊飯器の断面図 本発明の実施の形態3における炊飯器の要部動作フローチャート 従来の炊飯器の一部ブロック化した回路図
符号の説明
1 炊飯器本体
2 鍋
4 加熱コイル
13 通電制御素子
15 ドライブ回路
18 制御手段
19 第1の電源回路
20 第2の電源回路
21 操作部
23 炊飯予約設定手段
54 電源電圧変更手段

Claims (5)

  1. 炊飯器本体内に収納される鍋と、この鍋の底部を誘導加熱する加熱コイルと、この加熱コイルに流れる電流を制御する通電制御素子と、この通電制御素子をドライブするドライブ回路と、このドライブ回路にオン信号を出力する制御手段と、操作部と、この操作部に設け使用者が炊飯の開始時間(または終了時間)を炊飯予約設定ができる炊飯予約設定手段と、前記ドライブ回路に電源電流を供給する第1の電源回路と、前記第1の電源回路より電流を供給され電圧を降圧して前記操作部や前記制御手段に電源電流を供給する第2の電源回路と、前記第1の電源回路の出力電圧を切り替える電源電圧変更手段とを備え、前記電源電圧変更手段は、炊飯予約設定から炊飯の開始までの炊飯予約状態において、前記第1の電源回路の出力電圧の設定値を第1の電圧設定値からそれより低く設定した第2の電圧設定値に切り替えるように構成した炊飯器。
  2. 表示手段と、この表示手段に炊飯予約状態であるか、ないかを表示する予約表示部とを備え、炊飯予約状態である場合は、前記予約表示部の表示を点灯するようにした請求項1記載の炊飯器。
  3. 炊飯予約状態から炊飯開始と同時に、第1の電源回路の出力電圧の設定値を第2の電圧設定値から第1の電圧設定値に戻すウェイクアップ手段を付加した請求項1または2記載の炊飯器。
  4. 予約表示部は、炊飯予約状態において、炊飯予約状態であることの表示を点滅するようにした請求項2記載の炊飯器。
  5. 炊飯予約状態の開始からの経過時間を計時する計時手段を備え、予約表示部は、前記計時手段の計時時間が設定値を超過したとき、炊飯予約状態であることの表示を消灯するようにした請求項2記載の炊飯器。
JP2006115194A 2006-04-19 2006-04-19 炊飯器 Expired - Fee Related JP4458060B2 (ja)

Priority Applications (1)

Application Number Priority Date Filing Date Title
JP2006115194A JP4458060B2 (ja) 2006-04-19 2006-04-19 炊飯器

Applications Claiming Priority (1)

Application Number Priority Date Filing Date Title
JP2006115194A JP4458060B2 (ja) 2006-04-19 2006-04-19 炊飯器

Publications (2)

Publication Number Publication Date
JP2007282940A true JP2007282940A (ja) 2007-11-01
JP4458060B2 JP4458060B2 (ja) 2010-04-28

Family

ID=38755237

Family Applications (1)

Application Number Title Priority Date Filing Date
JP2006115194A Expired - Fee Related JP4458060B2 (ja) 2006-04-19 2006-04-19 炊飯器

Country Status (1)

Country Link
JP (1) JP4458060B2 (ja)

Cited By (3)

* Cited by examiner, † Cited by third party
Publication number Priority date Publication date Assignee Title
JP2011019603A (ja) * 2009-07-14 2011-02-03 Panasonic Corp 炊飯器
JP2012047426A (ja) * 2010-08-30 2012-03-08 Panasonic Corp 調理機器
CN111374528A (zh) * 2018-12-29 2020-07-07 广东美的白色家电技术创新中心有限公司 电饭煲

Cited By (3)

* Cited by examiner, † Cited by third party
Publication number Priority date Publication date Assignee Title
JP2011019603A (ja) * 2009-07-14 2011-02-03 Panasonic Corp 炊飯器
JP2012047426A (ja) * 2010-08-30 2012-03-08 Panasonic Corp 調理機器
CN111374528A (zh) * 2018-12-29 2020-07-07 广东美的白色家电技术创新中心有限公司 电饭煲

Also Published As

Publication number Publication date
JP4458060B2 (ja) 2010-04-28

Similar Documents

Publication Publication Date Title
JP4162577B2 (ja) 加熱調理器およびその加熱調理器に用いられる調理器具
CN102144885B (zh) 感应加热炊具
KR101981671B1 (ko) 유도가열조리기 및 그 제어방법
JP4458060B2 (ja) 炊飯器
JP4363315B2 (ja) 誘導加熱装置
JP4972611B2 (ja) 誘導加熱調理器
US20190093924A1 (en) Water-purifying device and method for controlling the water-purifying device
JP5246100B2 (ja) 炊飯器
JP5246099B2 (ja) 炊飯器
JP2012235813A (ja) 電気加熱器具
JP4613737B2 (ja) 誘導加熱装置
JP5009118B2 (ja) 電磁誘導加熱調理器
JP2007035529A (ja) 誘導加熱装置
JP2005050725A (ja) 誘導加熱調理器
KR102726970B1 (ko) 충전식 배터리 일체형 인덕션 레인지
JP2009131430A (ja) 炊飯器
JP2007035528A5 (ja)
JP3710466B2 (ja) 炊飯器
JP3289948B2 (ja) 温度制御装置
JP4444126B2 (ja) 加熱機器
JP5768207B2 (ja) 調理機器
JP4591207B2 (ja) 炊飯器
JP2011206120A (ja) 電気炊飯器
JP2008173150A (ja) 誘導加熱式炊飯器
JP5340652B2 (ja) 電気こたつ

Legal Events

Date Code Title Description
A621 Written request for application examination

Free format text: JAPANESE INTERMEDIATE CODE: A621

Effective date: 20070925

A977 Report on retrieval

Free format text: JAPANESE INTERMEDIATE CODE: A971007

Effective date: 20090319

A131 Notification of reasons for refusal

Free format text: JAPANESE INTERMEDIATE CODE: A131

Effective date: 20090407

A131 Notification of reasons for refusal

Free format text: JAPANESE INTERMEDIATE CODE: A131

Effective date: 20090818

A521 Request for written amendment filed

Free format text: JAPANESE INTERMEDIATE CODE: A523

Effective date: 20091015

RD01 Notification of change of attorney

Free format text: JAPANESE INTERMEDIATE CODE: A7421

Effective date: 20091127

TRDD Decision of grant or rejection written
A01 Written decision to grant a patent or to grant a registration (utility model)

Free format text: JAPANESE INTERMEDIATE CODE: A01

Effective date: 20100119

A01 Written decision to grant a patent or to grant a registration (utility model)

Free format text: JAPANESE INTERMEDIATE CODE: A01

A61 First payment of annual fees (during grant procedure)

Free format text: JAPANESE INTERMEDIATE CODE: A61

Effective date: 20100201

R151 Written notification of patent or utility model registration

Ref document number: 4458060

Country of ref document: JP

Free format text: JAPANESE INTERMEDIATE CODE: R151

FPAY Renewal fee payment (event date is renewal date of database)

Free format text: PAYMENT UNTIL: 20130219

Year of fee payment: 3

FPAY Renewal fee payment (event date is renewal date of database)

Free format text: PAYMENT UNTIL: 20130219

Year of fee payment: 3

FPAY Renewal fee payment (event date is renewal date of database)

Free format text: PAYMENT UNTIL: 20140219

Year of fee payment: 4

LAPS Cancellation because of no payment of annual fees