JP2005292542A - 目画像撮像装置および携帯端末装置 - Google Patents
目画像撮像装置および携帯端末装置 Download PDFInfo
- Publication number
- JP2005292542A JP2005292542A JP2004108853A JP2004108853A JP2005292542A JP 2005292542 A JP2005292542 A JP 2005292542A JP 2004108853 A JP2004108853 A JP 2004108853A JP 2004108853 A JP2004108853 A JP 2004108853A JP 2005292542 A JP2005292542 A JP 2005292542A
- Authority
- JP
- Japan
- Prior art keywords
- unit
- wide
- image
- angle
- eye image
- Prior art date
- Legal status (The legal status is an assumption and is not a legal conclusion. Google has not performed a legal analysis and makes no representation as to the accuracy of the status listed.)
- Withdrawn
Links
Images
Classifications
-
- A—HUMAN NECESSITIES
- A61—MEDICAL OR VETERINARY SCIENCE; HYGIENE
- A61B—DIAGNOSIS; SURGERY; IDENTIFICATION
- A61B5/00—Measuring for diagnostic purposes; Identification of persons
- A61B5/117—Identification of persons
-
- G—PHYSICS
- G02—OPTICS
- G02B—OPTICAL ELEMENTS, SYSTEMS OR APPARATUS
- G02B27/00—Optical systems or apparatus not provided for by any of the groups G02B1/00 - G02B26/00, G02B30/00
- G02B27/0093—Optical systems or apparatus not provided for by any of the groups G02B1/00 - G02B26/00, G02B30/00 with means for monitoring data relating to the user, e.g. head-tracking, eye-tracking
-
- G—PHYSICS
- G02—OPTICS
- G02B—OPTICAL ELEMENTS, SYSTEMS OR APPARATUS
- G02B7/00—Mountings, adjusting means, or light-tight connections, for optical elements
- G02B7/02—Mountings, adjusting means, or light-tight connections, for optical elements for lenses
- G02B7/14—Mountings, adjusting means, or light-tight connections, for optical elements for lenses adapted to interchange lenses
-
- G—PHYSICS
- G03—PHOTOGRAPHY; CINEMATOGRAPHY; ANALOGOUS TECHNIQUES USING WAVES OTHER THAN OPTICAL WAVES; ELECTROGRAPHY; HOLOGRAPHY
- G03B—APPARATUS OR ARRANGEMENTS FOR TAKING PHOTOGRAPHS OR FOR PROJECTING OR VIEWING THEM; APPARATUS OR ARRANGEMENTS EMPLOYING ANALOGOUS TECHNIQUES USING WAVES OTHER THAN OPTICAL WAVES; ACCESSORIES THEREFOR
- G03B29/00—Combinations of cameras, projectors or photographic printing apparatus with non-photographic non-optical apparatus, e.g. clocks or weapons; Cameras having the shape of other objects
-
- G—PHYSICS
- G06—COMPUTING OR CALCULATING; COUNTING
- G06V—IMAGE OR VIDEO RECOGNITION OR UNDERSTANDING
- G06V40/00—Recognition of biometric, human-related or animal-related patterns in image or video data
- G06V40/10—Human or animal bodies, e.g. vehicle occupants or pedestrians; Body parts, e.g. hands
- G06V40/18—Eye characteristics, e.g. of the iris
- G06V40/19—Sensors therefor
-
- G—PHYSICS
- G06—COMPUTING OR CALCULATING; COUNTING
- G06V—IMAGE OR VIDEO RECOGNITION OR UNDERSTANDING
- G06V40/00—Recognition of biometric, human-related or animal-related patterns in image or video data
- G06V40/60—Static or dynamic means for assisting the user to position a body part for biometric acquisition
- G06V40/67—Static or dynamic means for assisting the user to position a body part for biometric acquisition by interactive indications to the user
-
- H—ELECTRICITY
- H04—ELECTRIC COMMUNICATION TECHNIQUE
- H04M—TELEPHONIC COMMUNICATION
- H04M1/00—Substation equipment, e.g. for use by subscribers
- H04M1/72—Mobile telephones; Cordless telephones, i.e. devices for establishing wireless links to base stations without route selection
- H04M1/724—User interfaces specially adapted for cordless or mobile telephones
- H04M1/72403—User interfaces specially adapted for cordless or mobile telephones with means for local support of applications that increase the functionality
-
- H—ELECTRICITY
- H04—ELECTRIC COMMUNICATION TECHNIQUE
- H04M—TELEPHONIC COMMUNICATION
- H04M2250/00—Details of telephonic subscriber devices
- H04M2250/52—Details of telephonic subscriber devices including functional features of a camera
Landscapes
- Engineering & Computer Science (AREA)
- Physics & Mathematics (AREA)
- General Physics & Mathematics (AREA)
- Human Computer Interaction (AREA)
- Health & Medical Sciences (AREA)
- Theoretical Computer Science (AREA)
- Multimedia (AREA)
- Optics & Photonics (AREA)
- General Health & Medical Sciences (AREA)
- Life Sciences & Earth Sciences (AREA)
- Ophthalmology & Optometry (AREA)
- Computer Networks & Wireless Communication (AREA)
- Signal Processing (AREA)
- Biomedical Technology (AREA)
- Public Health (AREA)
- Heart & Thoracic Surgery (AREA)
- Medical Informatics (AREA)
- Molecular Biology (AREA)
- Surgery (AREA)
- Animal Behavior & Ethology (AREA)
- Pathology (AREA)
- Veterinary Medicine (AREA)
- Biophysics (AREA)
- Studio Devices (AREA)
- Image Input (AREA)
- Measurement Of The Respiration, Hearing Ability, Form, And Blood Characteristics Of Living Organisms (AREA)
- Telephone Function (AREA)
- Lens Barrels (AREA)
- Structure And Mechanism Of Cameras (AREA)
Abstract
【課題】目画像取得時の違和感や扱い難さを解消するとともに、虹彩認証動作を他人に察知され難くすることのできる目画像撮像装置および携帯端末装置を提供する。
【解決手段】目との距離を一定に保った状態で目画像を撮像する望遠モードと顔を撮像する広角モードとを切り換え可能な撮像部200と、広角モードで撮像された画像を表示する画像表示部390と、広角モードで撮像された画像にもとづいて目が所定の位置に誘導されたことを自動的に判定する誘導検出部330と、目が所定の位置に誘導されたことを誘導検出部330が判定した場合撮像部200を広角モードから望遠モードに自動的に切り換えるレンズ切替手段230とを備えた。
【選択図】図3
【解決手段】目との距離を一定に保った状態で目画像を撮像する望遠モードと顔を撮像する広角モードとを切り換え可能な撮像部200と、広角モードで撮像された画像を表示する画像表示部390と、広角モードで撮像された画像にもとづいて目が所定の位置に誘導されたことを自動的に判定する誘導検出部330と、目が所定の位置に誘導されたことを誘導検出部330が判定した場合撮像部200を広角モードから望遠モードに自動的に切り換えるレンズ切替手段230とを備えた。
【選択図】図3
Description
本発明は、虹彩認証装置等に搭載する目画像撮像装置に関し、特に、顔画像等の広角画像と虹彩画像等の狭角画像の両方を撮像することができる目画像撮像装置およびそれを搭載した携帯端末装置に関する。
近年、携帯電話機にカメラ機能を付加し、風景画像を撮像して通信相手に送信したり、テレビ電話機として使用する等、携帯電話機に広角カメラを搭載したものが普及するようになってきている。
一方、携帯電話器等の携帯端末装置を用いた決済システム等の普及に伴い、本人認証の信頼性の高い虹彩認証装置をこれら携帯端末装置に搭載する試みがなされている。一般に虹彩認証は、近赤外線照明等で被写体の目およびその周辺を照明し、カメラを用いて目およびその周辺の画像(以下、目画像と略記する)を撮像し、得られた目画像から虹彩情報を抽出して、すでに登録されている虹彩情報データベースの虹彩情報と比較照合することにより個人認証を行うものである。このとき用いられる目画像撮像装置は、被写体の虹彩情報を正確に抽出する必要があるので画角の狭い望遠カメラであり、また虹彩画像は近赤外付近で最も鮮明な画像が得られるため、可視光カットフィルタをレンズに取り付けたものが多い。このような、風景画像や顔画像等を撮像できる広角カメラ機能と目画像等を撮像できる狭角望遠カメラ機能とを省スペースで搭載できる携帯端末用の撮像装置が提案されている(たとえば特許文献1参照)。
特開2003−256819号公報
しかしながら、虹彩撮像用の望遠カメラは画角が狭いために目の誘導用には使い難く、また設置面積上の制約から目の誘導のために大きな鏡を設置することも難しかった。そこで従来は、カメラを5〜15cmの距離まで目に近づけて目画像の撮像を行うのが一般的であった。この方法では虹彩認証時に目をカメラに極端に近づけるために目画像取得時における使用上の違和感が大きく、また、虹彩認証動作を他人に察知されやすいといった問題もあった。
本発明の目画像撮像装置はこれらの課題に鑑みなされたものであり、虹彩認証時における目とカメラの距離を一定に保つことにより、目画像取得時の違和感や扱い難さを解消するとともに、虹彩認証動作を他人に察知され難くすることのできる目画像撮像装置および携帯端末装置を提供する。
本発明の目画像撮像装置は、被写体の目との距離を一定に保った状態で被写体の目画像を撮像する望遠モードと被写体の顔を撮像する広角モードとの切り換え可能な撮像部と、広角モードで撮像された画像を表示する画像表示部と、広角モードで撮像された画像にもとづいて被写体の目が所定の位置に誘導されたことを自動的に判定する誘導検出部と、被写体の目が所定の位置に誘導されたことを誘導検出部が判定したときに撮像部を広角モードから望遠モードに自動的に切り換える切替手段とを備えたことを特徴とする。この構成により、虹彩認証時においても目をカメラに極端に近づける必要がなくなるので、目画像取得時の違和感や扱い難さを解消するとともに、虹彩認証動作を他人に察知され難くすることが可能となる。
また、本発明の目画像撮像装置の撮像部は望遠レンズと広角レンズとを有し、切替手段は、広角レンズと望遠レンズとを切り換えることにより望遠モードと広角モードとを切り換えるレンズ切替手段であってもよい。この構成により、このとき撮像部の広角モードと望遠モードとの切り換えをレンズの切り換えで行うので安価に切替手段を実現できる。
また、本発明の目画像撮像装置の撮像部はズームレンズを有し、切替手段は、ズームレンズを駆動することにより望遠モードと広角モードとを切り換えるズームレンズ駆動手段であってもよい。この構成により、ズーム時の画像を連続的に画像表示部に表示することにより、被写体が常に撮像画像中の目の位置を確認できるので、位置がズレ始めても容易に修正することができる。
また、本発明の目画像撮像装置の撮像部は望遠カメラと広角カメラとを有し、切替手段は、広角カメラと望遠カメラとを切り換えることにより望遠モードと広角モードとを切り換えるカメラ切替手段であってもよい。この構成により、機械的な稼動部を設けることなく撮像部を構成できるので、信頼性が高く、消費電力も少ない目画像撮像装置を実現できる。
また、本発明の携帯端末装置は、上述した本発明の目画像撮像装置を搭載した携帯端末装置である。
本発明の目画像撮像装置および携帯端末装置によれば、虹彩認証時においても目とカメラとの距離を一定に保つことができるので、目画像取得時の違和感や扱い難さを解消するとともに、虹彩認証動作を他人に察知され難くすることが可能となる。
(第1の実施の形態)
本発明の実施の形態における目画像撮像装置(以下、目画像撮像装置と略記する)について、図面を用いて説明する。
本発明の実施の形態における目画像撮像装置(以下、目画像撮像装置と略記する)について、図面を用いて説明する。
図1は、本発明の第1の実施の形態における目画像撮像装置および虹彩認証処理部を搭載した折畳式携帯電話機10の開いた状態の外観図である。この携帯電話機10は、第1本体10aと第2本体10bとが折り畳み自在に連結されて構成され、第1本体10aに入力操作ボタン11やマイク12が設けられている。第2本体10bには液晶、有機EL等を用いた画像表示部13が設けられている。さらに第2本体10bには、スピーカ14と、近赤外光を発光する発光素子である2個のLED110と、撮像部200が設けられている。
図2は、折畳式携帯電話機10のA−A断面図であり、撮像部200の主要構成を示したものである。本実施の形態における撮像部200は、CCDやCMOS等の撮像素子210と、この撮像素子210の前面位置に設けられた光学系220とを備えている。光学系220はソレノイド231とコイルバネ232で構成されたアクチュエータを用いたレンズ切替手段230により矢印B方向にスライドする構成となっている。この光学系220内には、画角が狭角の望遠レンズ221と、画角が広角の広角レンズ222とが並列に設けられており、望遠レンズ221、広角レンズ222のいずれか一方が撮像素子210の前面位置にくるようにレンズ切替手段230により選択される。こうして撮像部200の光学系220は望遠モードと広角モードとを切り換えることができる。また、光学系220内には、望遠レンズ221に重ねて可視光カットフィルタ226が設けられ、広角レンズ222に重ねて赤外光カットフィルタ227が設けられている。これらは、望遠レンズ221を使用するときには赤外光のみを、広角レンズ222を使用するときには可視光のみを撮像素子210に取り込むためのものである。
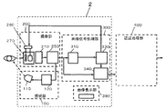
図3は、本発明の第1の実施の形態における目画像撮像装置1および虹彩認証処理部400のブロック構成図である。目画像撮像装置1は、撮像部200と、照明部100と、画像信号処理部300と、画像表示部390とを備えている。第1の実施の形態では、携帯電話機10自体が虹彩認証処理部400も搭載し、撮像部200で撮像された目画像データを画像信号処理部300から受け取り、虹彩認証処理部400で虹彩の認証処理も行う構成となっている。
照明部100は、近赤外光を発光するLED110と、LED110の照明制御を行う照明制御部120から構成され、目画像取得に適した光量を目に向けて照射する構造となっている。
撮像部200は、前述した光学系220と、撮像素子210と、前処理部250と、レンズおよびフィルタを自動的に切り換えるためのレンズ切替手段230とを備えている。被写体の顔あるいは目からの反射光は、光学系220の広角レンズ222あるいは望遠レンズ221のいずれかを通して撮像素子210に入力される。入力された入射光は撮像素子210で光電変換され、電気信号として前処理部250に入力される。前処理部250では、撮像素子210より入力された電気信号から画像信号成分を取り出し、ゲイン調整等、画像信号として必要な処理を行った上で画像信号処理部300に出力するとともに画像表示部390にも出力する。レンズ切替手段230は後述する誘導検出部330からの信号にしたがって光学系220のレンズを広角レンズ222あるいは望遠レンズ221に切り換える。
画像信号処理部300は、瞳孔検出部310と、瞳孔距離判定部320と、誘導検出部330と、認証画像取得部340とを備えている。瞳孔検出部310は、前処理部250から出力された広角レンズ222による顔画像信号の中から2つの瞳孔位置を検出する。顔画像信号の中から瞳孔位置を検出する方法としては、テンプレートマッチングを用いる方法、あるいは周回積分を用いる方法(特表平8−504979公報)等の従来の技術を使用することができる。瞳孔距離判定部320は顔画像における2つの瞳孔間の距離を測定し、あらかじめ登録されている被写体の瞳孔間距離にもとづいて撮像距離を割り出す。誘導検出部330は、表示画面の中心位置での瞳孔の有無を判定し、画面中心位置で瞳孔を一定の時間(たとえば0.5秒程度)安定して検出できた場合に目の誘導が完了した旨の信号をレンズ切替手段230に出力する。認証画像取得部340は、前処理部250から出力された望遠レンズ221による目画像信号を取り込み、認証用の目画像として虹彩認証処理部400に出力する。
虹彩認証処理部400は、画像信号処理部300から出力される認証用の目画像から虹彩情報をコードデータとして抽出し、あらかじめ登録されている登録データと比較して、被写体が登録者であるか否かの判断を行う。
つぎに、本発明の第1の実施の形態における目画像撮像装置の動作手順について説明する。ここでは、使用者が被写体になるものとして説明する。図4は本発明の第1の実施の形態における目画像撮像装置の動作を示すフローチャートである。なお、初期状態では光学系220は広角レンズ222に設定されているものとして説明する。
虹彩認証を行う場合、まず使用者が携帯電話機の動作モードを認証モードに設定する(S1)。すると、レンズは広角レンズ222のままで、画像表示部390に目を誘導するためのマーク、たとえば十字マークを表示する(S2)。そして撮像部200が被写体の顔画像を取り込む(S3)。瞳孔検出部310は、被写体の顔画像の中から2つの瞳孔位置を検出し(S4)、瞳孔距離判定部320は2つの瞳孔間距離をあらかじめ登録されている被写体の瞳孔間距離と比較する(S5)。そして、瞳孔間距離が狭すぎる場合は撮像距離が遠すぎるのでカメラを目に近づける旨のメッセージを画像表示部390に出力し、逆に瞳孔間距離が広すぎる場合はカメラを目から遠ざける旨のメッセージを出力する。また、被写体の目が所定の位置、すなわち画像表示部390に表示された目誘導用の十字マークの位置に瞳孔がない場合は、十字マークに目を合わせる旨のメッセージを出力する。これらのメッセージはスピーカを用いて音声メッセージとして出力してもよい。瞳孔間距離が広すぎるか狭すぎる場合、あるいは目誘導用の十字マークの位置に瞳孔がない場合は再度顔画像の取り込みを行う(S6)。
瞳孔間距離があらかじめ登録されている瞳孔間距離と等しくかつ十字マークの位置に瞳孔のある顔画像を一定時間(たとえば0.5秒程度)安定して取り込めたら、誘導検出部330は誘導完了の信号をレンズ切替手段230に出力する(S7)。
誘導完了の信号を受けて、レンズ切替手段230は光学系220のレンズを広角レンズ222から望遠レンズ221に切り換える(S8)。そして、撮像部200は被写体の目画像を取り込む(S9)。認証画像取得部340は取り込んだ目画像の画像品質を判定し、虹彩認証が可能な画像であれば認証用の目画像として虹彩認証処理部400へ出力する。そうでない場合には再度目画像を取り込む(S10)。虹彩認証処理部400は認証用の目画像から虹彩のコードデータを抽出し、登録データと比較して被写体の認証を行う(S11)。
図5は本発明の第1の実施の形態における目画像撮像装置の撮像部の望遠レンズ221の画角を示す図であり、図6は同撮像部の広角レンズ222の画角を示す図である。望遠レンズ221は虹彩認証用の虹彩画像を撮像するときに動作するものであり、焦点距離が30cm程度に設定されている。そして使用者自身の目の拡大画像を画面一杯に撮像する。一方、目誘導のために顔画像を撮像する広角レンズ222は、虹彩認証動作を行わないときは通常の撮像用カメラとして使用される。そして、図6に示すように広角レンズ222は広い範囲の画像が取り込めるので、携帯電話機10をデジタルカメラあるいはテレビ電話機として使用することができる。
以上のように、第1の実施の形態では広角レンズを用いた被写体の顔画像を表示するため目の誘導が容易であり、広角レンズと望遠レンズとの切り換えを自動で行うためカメラ切り換え時にぶれを起こす心配もない。また、虹彩認証時における目とカメラとの距離を30cm程度とすることができ、この距離は携帯電話機を通常使用する場合の平均的な距離であるため、目画像取得時の違和感や扱い難さを解消するとともに、虹彩認証動作を他人に察知され難くなる。また、光学系は単に2つのレンズを切り換える構成であるので、安価に製造することができる。
(第2の実施の形態)
図7は、本発明の第2の実施の形態における目画像撮像装置2および虹彩認証処理部400のブロック構成図である。第2の実施の形態における目画像撮像装置2のうち第1の実施の形態と同様の構成要素には図3と同一の符号を付与している。目画像撮像装置2は、撮像部200と、照明部100と、画像信号処理部300と、画像表示部390とを備えている。また、携帯電話機10自体が虹彩認証処理部400も搭載し、撮像部200で撮像された認証用の目画像を画像信号処理部300から受け取り、虹彩の認証処理も行う構成となっているところも第1の実施の形態と同様である。
図7は、本発明の第2の実施の形態における目画像撮像装置2および虹彩認証処理部400のブロック構成図である。第2の実施の形態における目画像撮像装置2のうち第1の実施の形態と同様の構成要素には図3と同一の符号を付与している。目画像撮像装置2は、撮像部200と、照明部100と、画像信号処理部300と、画像表示部390とを備えている。また、携帯電話機10自体が虹彩認証処理部400も搭載し、撮像部200で撮像された認証用の目画像を画像信号処理部300から受け取り、虹彩の認証処理も行う構成となっているところも第1の実施の形態と同様である。
第2の実施の形態における目画像撮像装置2が第1の実施の形態と大きく異なるところは、撮像素子210の前面位置に設けられる光学系270がズームレンズで構成されている点である。撮像部200は、ズームレンズで構成された光学系270と、撮像素子210と、前処理部250と、ズームレンズ駆動手段280とを備えている。ズームレンズ駆動手段280は後述する誘導検出部330からの信号にしたがってズームレンズを駆動し、撮像部200の光学系270を広角モードあるいは望遠モードに自動的に切り換える機能を持つとともにオートフォーカス機能もあわせ持っている。ズームレンズの構成およびオートフォーカス機能については公知の技術を用いて実現することができる。
画像信号処理部300は、瞳孔検出部310と、誘導検出部330と、認証画像取得部340とを備えているが、ズームレンズ駆動手段280がオートフォーカス機能もあわせ持っているため第1の実施の形態で用いた瞳孔距離判定部は必要としない。
つぎに、第2の実施の形態における目画像撮像装置の動作について説明する。図8は本発明の第2の実施の形態における目画像撮像装置の動作を示すフローチャートである。虹彩認証を行う場合、まず使用者が携帯電話機の動作モードを認証モードに設定する(S21)。すると、ズームレンズ駆動手段280はズームレンズを広角に設定する(S22)。そして画像表示部390は目誘導用の十字マークを表示する(S23)。つぎに撮像部200が被写体の顔画像を取り込む(S24)。瞳孔検出部310は、被写体の顔画像の中から瞳孔位置を検出する(S25)。このとき、画像表示部390に表示された目誘導用の十字マークの位置に瞳孔がない場合は、十字マークに目を合わせる旨のメッセージを画像表示部390に出力する。このメッセージはスピーカを用いて音声メッセージとして出力してもよい。目誘導用の十字マークの位置に瞳孔がない場合は再度顔画像の取り込みを行う(S26)。十字マークの位置に瞳孔のある顔画像が一定時間(たとえば0.5秒程度)の間ぶれることなく安定して取り込めたら、誘導検出部330は誘導完了の信号をズームレンズ駆動手段280に出力する(S27)。
誘導完了の信号を受けて、ズームレンズ駆動手段280は光学系270のズームレンズを望遠に設定しフォーカスを合わせる(S28)。そして、撮像部200は被写体の目画像を取り込む(S29)。認証画像取得部340は取り込んだ目画像の画像品質を判定し、虹彩認証が可能な画像であれば認証用の目画像として虹彩認証処理部400へ出力する。そうでない場合には再度目画像を取り込む(S30)。虹彩認証処理部400は認証用の目画像から虹彩のコードデータを抽出し、登録データと比較して被写体の認証を行う(S31)。
以上のように、第2の実施の形態においても、虹彩認証時における目とカメラの距離を30cm程度に設定することができ、目画像取得時の違和感や扱い難さを解消するとともに、虹彩認証動作を他人に察知され難くすることが可能となる。くわえて、画角を自由に設定できるので、使用者の習熟度に合わせて目誘導時の画角を狭くすることにより目画像取り込みまでの時間を短縮することができる。さらに、ズーム時の画像を連続的に画像表示部390に表示することにより、使用者が常に撮像画像中の目の位置を確認できるので、位置がズレ始めても容易に修正することができる。なお、第2の実施の形態のように撮像部にズームレンズを用いた場合は、虹彩認証時における目とカメラの距離を使用者の好みに応じて、ある範囲で自由に設定することができる。
(第3の実施の形態)
図9は、本発明の第3の実施の形態における目画像撮像装置3および虹彩認証処理部400のブロック構成図である。第3の実施の形態における目画像撮像装置3のうち第1の実施の形態と同様の構成要素には図3と同一の符号を付与している。目画像撮像装置3は、撮像部200と、照明部100と、画像信号処理部300と、画像表示部390とを備えている。また、携帯電話機10自体が虹彩認証処理部400も搭載し、認証用の目画像を画像信号処理部300から受け取り、虹彩の認証処理も行う構成となっているところも第1の実施の形態と同様である。
図9は、本発明の第3の実施の形態における目画像撮像装置3および虹彩認証処理部400のブロック構成図である。第3の実施の形態における目画像撮像装置3のうち第1の実施の形態と同様の構成要素には図3と同一の符号を付与している。目画像撮像装置3は、撮像部200と、照明部100と、画像信号処理部300と、画像表示部390とを備えている。また、携帯電話機10自体が虹彩認証処理部400も搭載し、認証用の目画像を画像信号処理部300から受け取り、虹彩の認証処理も行う構成となっているところも第1の実施の形態と同様である。
第3の実施の形態における目画像撮像装置3が第1の実施の形態と大きく異なるところは、撮像部200が望遠カメラ291と、広角カメラ292と、それらを切り換えるためのカメラ切替手段293とを備えている点である。そして、カメラ切替手段293が広角カメラ291と望遠カメラ292とを電気的に切り換えることにより撮像部200の望遠モードと広角モードとを切り換えている。カメラ切替手段293は、第1の実施の形態におけるレンズ切替手段230と同様に、誘導検出部330からの信号にしたがって撮像部200のカメラを望遠カメラ291あるいは広角カメラ292に切り換える。
本発明の第3の実施の形態における目画像撮像装置の動作手順については、第1の実施の形態と同様であるため説明を省略する。
第3の実施の形態における撮像部200はこのようにカメラの切り換えを電気的にかつ自動的に行い、機械的な可動部分を持たないため、信頼性に優れ、また、消費電力も少ない。
本発明の目画像撮像装置は、目とカメラとの距離を一定に保ったまま目画像を撮像でき、目画像取得時の違和感や扱い難さを解消するとともに、虹彩認証動作を他人に察知され難くすることが可能であるので、携帯端末装置等の小型機器に搭載する虹彩認証用の目画像撮像装置、特に顔画像等の広角画像と虹彩画像等の狭角画像の両方を撮像することができる携帯端末装置等として有用である。
1,2,3 目画像撮像装置
10 携帯電話機
100 照明部
110 LED
120 照明制御部
200 撮像部
210 撮像素子
220,270 光学系
221 望遠レンズ
222 広角レンズ
226 可視光カットフィルタ
227 赤外光カットフィルタ
230 レンズ切替手段
250 前処理部
280 ズームレンズ駆動手段
291 望遠カメラ
292 広角カメラ
293 カメラ切替手段
300 画像信号処理部
310 瞳孔検出部
320 瞳孔距離判定部
330 誘導検出部
340 認証画像取得部
390 画像表示部
400 虹彩認証処理部
10 携帯電話機
100 照明部
110 LED
120 照明制御部
200 撮像部
210 撮像素子
220,270 光学系
221 望遠レンズ
222 広角レンズ
226 可視光カットフィルタ
227 赤外光カットフィルタ
230 レンズ切替手段
250 前処理部
280 ズームレンズ駆動手段
291 望遠カメラ
292 広角カメラ
293 カメラ切替手段
300 画像信号処理部
310 瞳孔検出部
320 瞳孔距離判定部
330 誘導検出部
340 認証画像取得部
390 画像表示部
400 虹彩認証処理部
Claims (5)
- 被写体の目との距離を一定に保った状態で前記被写体の目画像を撮像する望遠モードと、前記被写体の顔を撮像する広角モードとの切り換え可能な撮像部と、
前記広角モードで撮像された画像を表示する画像表示部と、
前記広角モードで撮像された画像にもとづいて前記被写体の目が所定の位置に誘導されたことを自動的に判定する誘導検出部と、
前記被写体の目が所定の位置に誘導されたことを前記誘導検出部が判定したときに、前記撮像部を前記広角モードから前記望遠モードに自動的に切り換える切替手段と
を備えたことを特徴とする目画像撮像装置。 - 前記撮像部は望遠レンズと広角レンズとを有し、
前記切替手段は、前記広角レンズと前記望遠レンズとを切り換えることにより前記望遠モードと前記広角モードとを切り換えるレンズ切替手段であることを特徴とする請求項1に記載の目画像撮像装置。 - 前記撮像部はズームレンズを有し、
前記切替手段は、前記ズームレンズを駆動することにより前記望遠モードと前記広角モードとを切り換えるズームレンズ駆動手段であることを特徴とする請求項1に記載の目画像撮像装置。 - 前記撮像部は望遠カメラと広角カメラとを有し、
前記切替手段は、前記広角カメラと前記望遠カメラとを切り換えることにより前記望遠モードと前記広角モードとを切り換えるカメラ切替手段であることを特徴とする請求項1に記載の目画像撮像装置。 - 請求項1から請求項4までのいずれか1項に記載の目画像撮像装置を搭載した携帯端末装置。
Priority Applications (5)
| Application Number | Priority Date | Filing Date | Title |
|---|---|---|---|
| JP2004108853A JP2005292542A (ja) | 2004-04-01 | 2004-04-01 | 目画像撮像装置および携帯端末装置 |
| EP05721427A EP1731954A4 (en) | 2004-04-01 | 2005-03-17 | EYEBOOK MOUNTING DEVICE AND PORTABLE TERMINAL |
| PCT/JP2005/005450 WO2005098531A1 (ja) | 2004-04-01 | 2005-03-17 | 目画像撮像装置および携帯端末装置 |
| CNA2005800003371A CN1788234A (zh) | 2004-04-01 | 2005-03-17 | 眼睛图像拍摄装置和便携终端装置 |
| US10/551,659 US20060192868A1 (en) | 2004-04-01 | 2005-03-17 | Eye image capturing device and portable terminal |
Applications Claiming Priority (1)
| Application Number | Priority Date | Filing Date | Title |
|---|---|---|---|
| JP2004108853A JP2005292542A (ja) | 2004-04-01 | 2004-04-01 | 目画像撮像装置および携帯端末装置 |
Publications (1)
| Publication Number | Publication Date |
|---|---|
| JP2005292542A true JP2005292542A (ja) | 2005-10-20 |
Family
ID=35125231
Family Applications (1)
| Application Number | Title | Priority Date | Filing Date |
|---|---|---|---|
| JP2004108853A Withdrawn JP2005292542A (ja) | 2004-04-01 | 2004-04-01 | 目画像撮像装置および携帯端末装置 |
Country Status (5)
| Country | Link |
|---|---|
| US (1) | US20060192868A1 (ja) |
| EP (1) | EP1731954A4 (ja) |
| JP (1) | JP2005292542A (ja) |
| CN (1) | CN1788234A (ja) |
| WO (1) | WO2005098531A1 (ja) |
Cited By (8)
| Publication number | Priority date | Publication date | Assignee | Title |
|---|---|---|---|---|
| WO2007135732A1 (ja) * | 2006-05-23 | 2007-11-29 | Panasonic Corporation | 電子機器 |
| KR20150139379A (ko) * | 2014-06-03 | 2015-12-11 | (주)아이리스아이디 | 홍채 인식 장치 및 그 동작 방법 |
| CN105611136A (zh) * | 2016-02-26 | 2016-05-25 | 联想(北京)有限公司 | 一种图像传感器以及电子设备 |
| JP2016533523A (ja) * | 2013-06-18 | 2016-10-27 | デルタ アイディー インコーポレイテッドDelta Id Inc. | 虹彩撮像用の最適化された撮像装置 |
| JP2017208638A (ja) * | 2016-05-17 | 2017-11-24 | レノボ・シンガポール・プライベート・リミテッド | 虹彩認証装置、虹彩認証方法、及びプログラム |
| JP2020528817A (ja) * | 2017-07-28 | 2020-10-01 | ピューピルスキャン コーポレイション | 毒性及び神経生理性を判定するために瞳孔画像をキャプチャ及び分析するシステム及び方法 |
| CN112672024A (zh) * | 2015-08-13 | 2021-04-16 | 核心光电有限公司 | 视频支持和切换/无切换动态控制的双孔径变焦摄影机 |
| JPWO2021220412A1 (ja) * | 2020-04-28 | 2021-11-04 |
Families Citing this family (57)
| Publication number | Priority date | Publication date | Assignee | Title |
|---|---|---|---|---|
| JP2002330318A (ja) * | 2001-04-27 | 2002-11-15 | Matsushita Electric Ind Co Ltd | 携帯端末装置 |
| US7593550B2 (en) | 2005-01-26 | 2009-09-22 | Honeywell International Inc. | Distance iris recognition |
| US8260008B2 (en) | 2005-11-11 | 2012-09-04 | Eyelock, Inc. | Methods for performing biometric recognition of a human eye and corroboration of same |
| US7995794B2 (en) * | 2007-03-02 | 2011-08-09 | Sony Ericsson Mobile Communications Ab | Remote control of an image capturing unit in a portable electronic device |
| EP2203865A2 (en) | 2007-09-24 | 2010-07-07 | Apple Inc. | Embedded authentication systems in an electronic device |
| US8600120B2 (en) | 2008-01-03 | 2013-12-03 | Apple Inc. | Personal computing device control using face detection and recognition |
| WO2012011181A1 (ja) * | 2010-07-22 | 2012-01-26 | 富士通株式会社 | 静脈撮像装置 |
| US11165963B2 (en) | 2011-06-05 | 2021-11-02 | Apple Inc. | Device, method, and graphical user interface for accessing an application in a locked device |
| US9002322B2 (en) | 2011-09-29 | 2015-04-07 | Apple Inc. | Authentication with secondary approver |
| US8769624B2 (en) | 2011-09-29 | 2014-07-01 | Apple Inc. | Access control utilizing indirect authentication |
| US20130088583A1 (en) * | 2011-10-07 | 2013-04-11 | Aoptix Technologies, Inc. | Handheld Iris Imager |
| US20130089240A1 (en) * | 2011-10-07 | 2013-04-11 | Aoptix Technologies, Inc. | Handheld iris imager |
| US9998654B2 (en) * | 2013-07-22 | 2018-06-12 | Panasonic Intellectual Property Corporation Of America | Information processing device and method for controlling information processing device |
| US9898642B2 (en) | 2013-09-09 | 2018-02-20 | Apple Inc. | Device, method, and graphical user interface for manipulating user interfaces based on fingerprint sensor inputs |
| EP3073798A4 (en) * | 2013-11-22 | 2016-09-28 | Huawei Device Co Ltd | METHOD AND MOBILE PHONE DEVICE FOR PRODUCING A DIGITAL AMPLIFIER |
| CN103685940A (zh) * | 2013-11-25 | 2014-03-26 | 上海斐讯数据通信技术有限公司 | 一种通过表情识别拍摄照片的方法 |
| WO2015131198A1 (en) * | 2014-02-28 | 2015-09-03 | Lrs Identity, Inc. | Dual iris and color camera in a mobile computing device |
| CN105095847A (zh) * | 2014-05-16 | 2015-11-25 | 北京天诚盛业科技有限公司 | 用于移动终端的虹膜识别方法和装置 |
| CN105095893A (zh) * | 2014-05-16 | 2015-11-25 | 北京天诚盛业科技有限公司 | 图像采集装置和方法 |
| US9483763B2 (en) | 2014-05-29 | 2016-11-01 | Apple Inc. | User interface for payments |
| CN105303155B (zh) * | 2014-06-03 | 2019-11-15 | 虹膜识别系统公司 | 虹膜识别设备及其操作方法 |
| CN104076925A (zh) | 2014-06-30 | 2014-10-01 | 天马微电子股份有限公司 | 一种用于提醒用户眼睛与屏幕距离的方法 |
| KR20160073866A (ko) * | 2014-12-17 | 2016-06-27 | 삼성전자주식회사 | 홍채 인식 장치, 이를 포함하는 홍채 인식 시스템 및 상기 홍채 인식 시스템의 동작 방법 |
| US20160224973A1 (en) | 2015-02-01 | 2016-08-04 | Apple Inc. | User interface for payments |
| US20160358133A1 (en) | 2015-06-05 | 2016-12-08 | Apple Inc. | User interface for loyalty accounts and private label accounts for a wearable device |
| US9940637B2 (en) | 2015-06-05 | 2018-04-10 | Apple Inc. | User interface for loyalty accounts and private label accounts |
| CN105007414B (zh) * | 2015-06-30 | 2017-11-24 | 广东欧珀移动通信有限公司 | 一种基于环境因素启动广角摄像头的方法及终端 |
| KR102388249B1 (ko) | 2015-11-27 | 2022-04-20 | 엘지이노텍 주식회사 | 일반 촬영 및 적외선 촬영 겸용 카메라 모듈 |
| US10884503B2 (en) * | 2015-12-07 | 2021-01-05 | Sri International | VPA with integrated object recognition and facial expression recognition |
| DK179186B1 (en) | 2016-05-19 | 2018-01-15 | Apple Inc | REMOTE AUTHORIZATION TO CONTINUE WITH AN ACTION |
| CN109313759B (zh) | 2016-06-11 | 2022-04-26 | 苹果公司 | 用于交易的用户界面 |
| US10621581B2 (en) | 2016-06-11 | 2020-04-14 | Apple Inc. | User interface for transactions |
| DK201670622A1 (en) | 2016-06-12 | 2018-02-12 | Apple Inc | User interfaces for transactions |
| US10547829B2 (en) | 2016-06-16 | 2020-01-28 | Samsung Electronics Co., Ltd. | Image detecting device and image detecting method using the same |
| US11232316B2 (en) | 2016-06-28 | 2022-01-25 | Intel Corporation | Iris or other body part identification on a computing device |
| KR20180020689A (ko) * | 2016-08-19 | 2018-02-28 | 엘지전자 주식회사 | 이동 단말기 |
| US20180068313A1 (en) | 2016-09-06 | 2018-03-08 | Apple Inc. | User interfaces for stored-value accounts |
| DK179978B1 (en) | 2016-09-23 | 2019-11-27 | Apple Inc. | Image data for enhanced user interactions |
| US10496808B2 (en) | 2016-10-25 | 2019-12-03 | Apple Inc. | User interface for managing access to credentials for use in an operation |
| KR20180068127A (ko) * | 2016-12-13 | 2018-06-21 | 엘지전자 주식회사 | 이동단말기 및 그 제어방법 |
| CN108462829A (zh) * | 2017-02-21 | 2018-08-28 | 卡西欧计算机株式会社 | 拍摄处理装置、拍摄处理方法以及记录介质 |
| EP3430973B1 (en) * | 2017-07-19 | 2024-11-27 | Sony Group Corporation | Mobile system and method |
| KR102185854B1 (ko) | 2017-09-09 | 2020-12-02 | 애플 인크. | 생체측정 인증의 구현 |
| KR102143148B1 (ko) | 2017-09-09 | 2020-08-10 | 애플 인크. | 생체측정 인증의 구현 |
| CN110166712A (zh) * | 2018-02-10 | 2019-08-23 | 上海聚虹光电科技有限公司 | 基于景深叠加摄像头模组的画面选择方法 |
| US11170085B2 (en) | 2018-06-03 | 2021-11-09 | Apple Inc. | Implementation of biometric authentication |
| US11100349B2 (en) | 2018-09-28 | 2021-08-24 | Apple Inc. | Audio assisted enrollment |
| US10860096B2 (en) | 2018-09-28 | 2020-12-08 | Apple Inc. | Device control using gaze information |
| US11328352B2 (en) | 2019-03-24 | 2022-05-10 | Apple Inc. | User interfaces for managing an account |
| WO2020246166A1 (ja) * | 2019-06-04 | 2020-12-10 | ソニー株式会社 | 画像処理装置、画像処理方法、プログラム、撮像装置 |
| US11062136B2 (en) * | 2019-07-02 | 2021-07-13 | Easy Solutions Enterprises Corp. | Pupil or iris tracking for liveness detection in authentication processes |
| US11073743B2 (en) * | 2019-09-25 | 2021-07-27 | Cheston Deavis | Lens selector |
| US11816194B2 (en) | 2020-06-21 | 2023-11-14 | Apple Inc. | User interfaces for managing secure operations |
| EP4264460B1 (en) | 2021-01-25 | 2025-12-24 | Apple Inc. | Implementation of biometric authentication |
| US12210603B2 (en) | 2021-03-04 | 2025-01-28 | Apple Inc. | User interface for enrolling a biometric feature |
| US12216754B2 (en) | 2021-05-10 | 2025-02-04 | Apple Inc. | User interfaces for authenticating to perform secure operations |
| JPWO2024252728A1 (ja) * | 2023-06-05 | 2024-12-12 |
Family Cites Families (8)
| Publication number | Priority date | Publication date | Assignee | Title |
|---|---|---|---|---|
| JPH08129134A (ja) * | 1994-11-01 | 1996-05-21 | Nikon Corp | ズームレンズ |
| JP2001257929A (ja) * | 2000-03-09 | 2001-09-21 | Technosonic:Kk | 被写体追尾装置 |
| JP2001333171A (ja) * | 2000-05-24 | 2001-11-30 | Fyuutorekku:Kk | カメラ付携帯電話 |
| JP4469476B2 (ja) * | 2000-08-09 | 2010-05-26 | パナソニック株式会社 | 眼位置検出方法および眼位置検出装置 |
| JP2003108983A (ja) * | 2001-09-28 | 2003-04-11 | Matsushita Electric Ind Co Ltd | 目画像撮像装置及び虹彩認証装置並びに虹彩認証機能付き携帯端末装置 |
| JP2003256819A (ja) * | 2002-02-28 | 2003-09-12 | Matsushita Electric Ind Co Ltd | 虹彩認証用撮像装置及び携帯端末装置 |
| JP2003308521A (ja) * | 2002-04-15 | 2003-10-31 | Matsushita Electric Ind Co Ltd | 虹彩認証装置およびそれを用いた携帯情報装置 |
| JP2003330086A (ja) * | 2002-05-09 | 2003-11-19 | Matsushita Electric Ind Co Ltd | レンズ切換装置と携帯情報端末装置 |
-
2004
- 2004-04-01 JP JP2004108853A patent/JP2005292542A/ja not_active Withdrawn
-
2005
- 2005-03-17 CN CNA2005800003371A patent/CN1788234A/zh active Pending
- 2005-03-17 US US10/551,659 patent/US20060192868A1/en not_active Abandoned
- 2005-03-17 EP EP05721427A patent/EP1731954A4/en not_active Withdrawn
- 2005-03-17 WO PCT/JP2005/005450 patent/WO2005098531A1/ja not_active Ceased
Cited By (13)
| Publication number | Priority date | Publication date | Assignee | Title |
|---|---|---|---|---|
| WO2007135732A1 (ja) * | 2006-05-23 | 2007-11-29 | Panasonic Corporation | 電子機器 |
| JP2016533523A (ja) * | 2013-06-18 | 2016-10-27 | デルタ アイディー インコーポレイテッドDelta Id Inc. | 虹彩撮像用の最適化された撮像装置 |
| KR20150139379A (ko) * | 2014-06-03 | 2015-12-11 | (주)아이리스아이디 | 홍채 인식 장치 및 그 동작 방법 |
| KR102237458B1 (ko) * | 2014-06-03 | 2021-04-07 | (주)아이리스아이디 | 홍채 인식 장치 및 그 동작 방법 |
| CN112672024B (zh) * | 2015-08-13 | 2022-08-02 | 核心光电有限公司 | 视频支持和切换/无切换动态控制的双孔径变焦摄影机 |
| CN112672024A (zh) * | 2015-08-13 | 2021-04-16 | 核心光电有限公司 | 视频支持和切换/无切换动态控制的双孔径变焦摄影机 |
| CN105611136A (zh) * | 2016-02-26 | 2016-05-25 | 联想(北京)有限公司 | 一种图像传感器以及电子设备 |
| CN105611136B (zh) * | 2016-02-26 | 2019-04-23 | 联想(北京)有限公司 | 一种图像传感器以及电子设备 |
| JP2017208638A (ja) * | 2016-05-17 | 2017-11-24 | レノボ・シンガポール・プライベート・リミテッド | 虹彩認証装置、虹彩認証方法、及びプログラム |
| JP2020528817A (ja) * | 2017-07-28 | 2020-10-01 | ピューピルスキャン コーポレイション | 毒性及び神経生理性を判定するために瞳孔画像をキャプチャ及び分析するシステム及び方法 |
| WO2021220412A1 (ja) * | 2020-04-28 | 2021-11-04 | 日本電気株式会社 | 撮像システム、撮像方法、及びコンピュータプログラム |
| JPWO2021220412A1 (ja) * | 2020-04-28 | 2021-11-04 | ||
| JP7364059B2 (ja) | 2020-04-28 | 2023-10-18 | 日本電気株式会社 | 撮像システム、撮像方法、及びコンピュータプログラム |
Also Published As
| Publication number | Publication date |
|---|---|
| EP1731954A1 (en) | 2006-12-13 |
| CN1788234A (zh) | 2006-06-14 |
| US20060192868A1 (en) | 2006-08-31 |
| EP1731954A4 (en) | 2007-04-04 |
| WO2005098531A1 (ja) | 2005-10-20 |
Similar Documents
| Publication | Publication Date | Title |
|---|---|---|
| JP2005292542A (ja) | 目画像撮像装置および携帯端末装置 | |
| US9245389B2 (en) | Information processing apparatus and recording medium | |
| JP5651386B2 (ja) | 眼鏡型表示装置 | |
| US7369759B2 (en) | Eye image pickup apparatus, iris authentication apparatus and portable terminal device having iris authentication function | |
| KR100784332B1 (ko) | 휴대용 단말기에서 명함 촬영 장치 및 방법 | |
| US20110249042A1 (en) | Terminal device and recording medium with control program recorded therein | |
| US20140036129A1 (en) | Photographing apparatus and photographing method | |
| CN112219393A (zh) | 便携信息终端 | |
| WO2016103962A1 (ja) | 合焦制御装置、撮像装置、合焦制御方法、及び合焦制御プログラム | |
| JP2003108983A (ja) | 目画像撮像装置及び虹彩認証装置並びに虹彩認証機能付き携帯端末装置 | |
| KR20160001178A (ko) | 글래스 타입 단말기 및 이의 제어방법 | |
| WO2005004055A1 (ja) | 目画像撮像装置 | |
| US10063773B2 (en) | Photographing apparatus, photographing method and computer-readable storage medium storing photographing program of photographing apparatus | |
| JP3781028B2 (ja) | 目画像撮像装置 | |
| CN113572956A (zh) | 一种对焦的方法及相关设备 | |
| CN105960604B (zh) | 摄像装置及对焦控制方法 | |
| JPWO2014083914A1 (ja) | 撮像装置及び合焦制御方法 | |
| US6628320B2 (en) | Communication device having an image transmission function | |
| CN106415348A (zh) | 摄像装置及对焦控制方法 | |
| JP2012008745A (ja) | ユーザインターフェース装置及び電子機器 | |
| WO2017209252A1 (ja) | 撮像装置、合焦制御方法、及び、合焦制御プログラム | |
| JP2006081113A (ja) | 携帯端末装置 | |
| JP2010085530A (ja) | オートフォーカスシステム | |
| JP2003256819A (ja) | 虹彩認証用撮像装置及び携帯端末装置 | |
| JP2001333171A (ja) | カメラ付携帯電話 |
Legal Events
| Date | Code | Title | Description |
|---|---|---|---|
| A761 | Written withdrawal of application |
Free format text: JAPANESE INTERMEDIATE CODE: A761 Effective date: 20070613 |