EP1516544B1 - Trocknungsanlage und -verfahren zur Trocknung eines Tabakgutes - Google Patents
Trocknungsanlage und -verfahren zur Trocknung eines Tabakgutes Download PDFInfo
- Publication number
- EP1516544B1 EP1516544B1 EP04090361A EP04090361A EP1516544B1 EP 1516544 B1 EP1516544 B1 EP 1516544B1 EP 04090361 A EP04090361 A EP 04090361A EP 04090361 A EP04090361 A EP 04090361A EP 1516544 B1 EP1516544 B1 EP 1516544B1
- Authority
- EP
- European Patent Office
- Prior art keywords
- drying
- product
- moisture
- drying unit
- drying device
- Prior art date
- Legal status (The legal status is an assumption and is not a legal conclusion. Google has not performed a legal analysis and makes no representation as to the accuracy of the status listed.)
- Expired - Lifetime
Links
- 238000001035 drying Methods 0.000 title claims description 118
- 241000208125 Nicotiana Species 0.000 title description 9
- 235000002637 Nicotiana tabacum Nutrition 0.000 title description 9
- 241000196324 Embryophyta Species 0.000 title description 6
- 238000000034 method Methods 0.000 title description 2
- 235000019505 tobacco product Nutrition 0.000 claims description 4
- 238000005303 weighing Methods 0.000 claims 3
- 238000004519 manufacturing process Methods 0.000 claims 1
- 239000000463 material Substances 0.000 description 21
- XLYOFNOQVPJJNP-UHFFFAOYSA-N water Substances O XLYOFNOQVPJJNP-UHFFFAOYSA-N 0.000 description 18
- 230000008020 evaporation Effects 0.000 description 16
- 238000001704 evaporation Methods 0.000 description 16
- 230000001276 controlling effect Effects 0.000 description 8
- 238000005259 measurement Methods 0.000 description 6
- 238000011088 calibration curve Methods 0.000 description 2
- 238000012937 correction Methods 0.000 description 2
- 230000001419 dependent effect Effects 0.000 description 2
- 238000010438 heat treatment Methods 0.000 description 2
- 238000012423 maintenance Methods 0.000 description 2
- 238000012546 transfer Methods 0.000 description 2
- 238000006073 displacement reaction Methods 0.000 description 1
- 239000013072 incoming material Substances 0.000 description 1
- 230000010354 integration Effects 0.000 description 1
- 238000012545 processing Methods 0.000 description 1
- 230000001105 regulatory effect Effects 0.000 description 1
- 230000008016 vaporization Effects 0.000 description 1
Images
Classifications
-
- A—HUMAN NECESSITIES
- A24—TOBACCO; CIGARS; CIGARETTES; SIMULATED SMOKING DEVICES; SMOKERS' REQUISITES
- A24B—MANUFACTURE OR PREPARATION OF TOBACCO FOR SMOKING OR CHEWING; TOBACCO; SNUFF
- A24B3/00—Preparing tobacco in the factory
- A24B3/04—Humidifying or drying tobacco bunches or cut tobacco
Definitions
- the invention relates to a drying system for drying a tobacco material, comprising a drying device for drying the guided through the drying device Good and a measuring device for generating a measuring signal, which is related to the input moisture of Guts before its delivery to the drying device comprises.
- the invention further relates to a corresponding drying method.
- the DE 33 36 632 C2 discloses a device for drying tobacco leaves in which the speed at which the sheets are fed is adjustable by manually varying the width of a feeder.
- a drum vaporizing apparatus in which a conveyor belt arranged in the drum is displaceable, wherein, depending on the final moisture of the product, the conveyor belt is displaced so far into the drum that the desired product moisture is achieved.
- the changed Dwell time of the tobacco in the dryer is the changed Dwell time of the tobacco in the dryer.
- the displacement of the conveyor belt requires a complex mechanism.
- a humidification and Sossierstrom for a tobacco stream known.
- the plant comprises a sump station, an input moisture meter and a belt scale. From the corresponding signals, a computer determines the dry matter of the tobacco. The speed of the belt weigher is controlled so that the dry matter of the tobacco fed to the sorter station has a preset value. In order to achieve a constant outlet humidity, humidification nozzles are activated within the skip station.
- the object of the present invention is to provide a drying plant, in which a simple means a reliable constant maintenance of the initial moisture is achieved.
- the drying system comprises a control device for controlling the guided through the drying device Gutsmassenstroms depending on the measured signal, wherein a variable control of the Gutsmassenstroms takes place such that at higher input moisture lower Gutsmassenstrom is passed through the drying device and vice versa.
- the drying device supplied amount of water is controlled in a simple manner. At higher input moisture, a lower Gutsmassenstrom is performed by the drying device for constant maintenance of the outlet moisture and vice versa. In this case, the amount of water evaporated per unit time and in particular the evaporation temperature can be kept constant in the drying device.
- mass flow refers to the mass transported per unit time, which is given in kg / h, for example.
- control device is not limited to control in the strict sense, but may also include control, for example, the preferred control in response to a Congressfeuchtemeßsignals. "Control device” is therefore representative of "control and / or regulating device”.
- the control can preferably take place by controlling the mass flow of material supplied to the drying device. This allows the use of known evaporation devices with a constant transport speed.
- the control of the Gutsmassenstroms passed through the drying device can be done in a simple manner, for example by controlling an optionally provided conveyor belt. This may be, for example, a feed belt of a feed unit for feeding the Gutsmasse to the drying device. But it is also possible that the control device acts on a transport device for transporting the material through the drying device, so that the supplied Gutsmassenstrom does not necessarily have to be changed.
- the measuring device is a moisture measuring device.
- it may be a moisture measuring device for measuring the input moisture of the material before it is fed to the drying device.
- this is not mandatory.
- m e (dry matter) denotes the input mass of the dry matter.
- the load input weight increases at the same volume.
- the Gutsausgangsfeuchte is related to the Gutseingangsfeuchte and can serve as a measure in the context of the invention. Other measures such as the Gutseingangs admire are conceivable. Measuring a variable other than the input good moisture may require appropriate calibration.
- a Popeuchtemeßsensor is provided for measuring the initial moisture of Guts after leaving the drying device. This allows a control of the desired target size and a control of the Gutsmassenstroms guided by the drying device in response to a output from the Ninfeuchtemeß worn
- Trustfeuchtemeßsignals whereby a higher accuracy with respect to the desired constant output moisture is achieved.
- a balance is provided for measuring the input mass of the material before it is fed to the drying device. This can facilitate the adjustment or control of the desired mass flow of incoming material, but is not absolutely necessary for this.
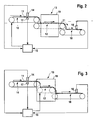
- the tobacco product 11 to be dried is fed in the direction of the arrow by means of a feed unit, which comprises the feed belt 10.
- a feed unit which comprises the feed belt 10.
- the material 11 of the drying device 13 is supplied.
- heaters not shown, cause heating of the by the Drying device 13 guided Good 11 to cause evaporation of water contained in the Good 11 and thus drying of the Guts 11.
- the dried product is fed to subsequent processing stages by means of the further conveyor belt 18.
- the drying device 13 from FIG. 1 may be, for example, a current dryer, a drum dryer, a fluidized-bed dryer or another dryer familiar to the person skilled in the art.
- the drying device 13 comprises an evaporation chamber 19, wherein the material 11 is guided through the evaporation chamber 19 by means of a transport device, which is designed here as a conveyor belt 12.
- the material may be swirled and / or transported by an energy transmitting medium, such as hot gas. Separate conveyors in the drying device 13 are therefore not mandatory.
- the input moisture of the product 11 is determined by means of the input moisture sensor 14, and a corresponding good input moisture signal f e is transmitted to the control device 15.
- the output moisture sensor 16 the initial moisture content f a of the product 11 is determined and a corresponding Gutsausgangsfeuchtesignal transmitted to the control device 15.
- the input ground m e of the material 11 is determined and a corresponding Gutseingangsmassesignal transmitted to the control device 15.
- the control device 15 controls the Gutsmassenstrom passed through the drying device 13 in response to at least one of the measured signals f e , f a , m e with the aim of keeping the Gutsausgangsfeuchte f a constant.
- the supply device is controlled in order to regulate the material input flow fed to the drying device 13. This can be done, for example, by controlling the conveying speed of the feed belt 10, as shown in FIGS. 1 and 2.
- m V (H 2 O) / ⁇ t denotes the mass of water evaporated per unit time in the drying device 13 and f a * the desired initial moisture (set value). If expediently the evaporation parameters, ie the evaporation temperature and the heat output are kept constant, the amount of water evaporated per unit time in the drying device 13 m V (H 2 O) / ⁇ t is approximately constant and approximately not guided by the amount or transport speed of the evaporation chamber Good dependent. By inserting the measured variable f e into the above formula, the mass flow m / ⁇ t to be set can then be determined by the drying device 13 by means of the above formula. The control is carried out in the examples of FIGS.
- the scale 17 for measuring the input ground signal may, for example, be a belt scale, for example as a unit with the feed belt 10. Other embodiments, such as an impact plate scale, are possible.
- the integration path of the scale 17, i. the detected in the measuring process measuring path to improve the accuracy as low as possible.
- the balance 17 and / or the input humidity sensor 14 as close as possible to the drying device 13 to allow the most timely control and thus changes on the route between the respective meter and the drying device 13 and other comparable sources of error as possible have little influence.
- the measurement of, for example, the input moisture f e is basically sufficient to control the mass flow of material through the drying device 13 Dependence of the corresponding measurement signal to achieve a constant output moisture to make.
- the initial moisture content f a (actual value) is determined by measurement, in order to be able to carry out a correction or an adjustment of this target variable with the desired value f a * .
- This can be achieved, for example, by inserting a correction factor f a * / f a into the above formula.
- the energy required for heating the tobacco energy can be compensated.
- the input moisture f e it is also possible to use another measured variable, such as, for example, the starting moisture f a or the input earth mass m e as the basis for the control; the measurement of the input moisture is then not mandatory.
- another measured variable such as, for example, the starting moisture f a or the input earth mass m e
- Figs. 1 to 3 can be dispensed with a metrological determination of the Gutseingangsmasse m e .
- the feed rate to be set can either be calculated or in particular determined by means of a stored calibration curve. It may therefore be necessary to calibrate the feed rate for different values of the corresponding measurement signal.
- unmeasured magnitudes can be calculated, for example, or determined using stored calibration curves. For example, it may be necessary to calibrate the bulk mass flow to be conducted by the drying device 13 for different values of the corresponding measuring signal.
- the conveyor belt speed of the conveyor belt 12 for controlling the funded by the drying device 13 Gutsmassenstroms be controlled.
- a single continuous conveyor belt may also be provided.
- FIG. 4A the material 11 supplied to the drying device 13 has an input moisture of 50%.
- a dry matter mass unit an empty box
- a water mass unit a hatched box
- a box corresponds to a mass of 1 kg.
- the evaporation temperature, the evaporation rate and other evaporation parameters of the drying device 13 are set and are kept constant so that 2 kg of water are evaporated in the drying device 13 per second. It is a property of the drying device 13 regardless of the humidity and transport speed of the guided through the drying device 13 Good.
- the wet material is fed with an input mass flow of 6 kg / s and passed through the drying device 13, where it may stay due to the set transport speed 1 s in the drying device 13; this leads to an evaporation of 2 kg of water, so that the initial moisture content of the goods is 25% (1 kg of water to 3 kg of dry material, see Fig. 4A). It is assumed that this corresponds to the desired initial moisture content.
- the input mass flow can be doubled from 5 kg / s to 10 kg / s.
- This can be achieved, for example, as in the example of FIG. 4C, by doubling the feed rate, as indicated by the double arrow.
- the transport speed through the drying device 13 remains unchanged in comparison with the previous state shown in FIG. 4B. Since the material therefore remains unchanged in the drying device 13 for 1 s and 2 kg of water are evaporated, the material leaves the drying device 13 at 8 kg / s and the desired moisture content of 25% (see Fig. 4C).
- the input mass flow remains unchanged, but the transport speed is doubled by the drying device 13. Now the material remains only 1/2 second in the drying device 13; During this period, only 1 kg of water is evaporated in the drying device 13. As a result, the material leaves the drying apparatus 13 at 4 kg / s and the desired humidity of 25% (see Fig. 4D).
- the material could be conveyed at 8 kg / s and conveyed through the drying device 13 at a speed increased by 25%.
- the embodiments in which the transport speed through the drying device 13 at all times remains constant (for example, Fig. 4C, 4E), preferably over the embodiments, for which this is not true (for example, Fig. 4D), as this, the use of known evaporators with constant Transport speed allowed.
Landscapes
- Drying Of Solid Materials (AREA)
Description
- Die Erfindung betrifft eine Trocknungsanlage zur Trocknung eines Tabakgutes, die eine Trocknungsvorrichtung zur Trocknung des durch die Trocknungsvonichtung geführten Gutes und eine Meßeinrichtung zur Erzeugung eines Meßsignals, das mit der Eingangsfeuchte des Guts vor seiner Zuführung zur Trocknungsvorrichtung zusammenhängt, umfaßt. Die Erfindung betrifft weiterhin ein entsprechendes Trocknungsverfahren.
- Bei schwankender Eingangsfeuchte eines Tabakprodukts vor der Zuführung zu der Trocknungsvorrichtung ist es zur Konstanthaltung der Ausgangsfeuchte nach Verlassen der Trocknungsvorrichtung bekannt, die Trocknungsvorrichtung so anzusteuern, daß darin mehr oder weniger Wasser verdampft wird, beispielsweise durch Regelung der Verdampfungstemperatur. Da die Energieübertragung in der Trocknungsvorrichtung relative träge ist, ist die Konstanthaltung der Ausgangsfeuchte nicht zufriedenstellend.
- Es ist weiterhin bekannt, in die Trocknungsvorrichtung in Abhängigkeit der ursprünglichen Produktfeuchte Wasser zur Verdampfung zuzugeben, um bei konstanter verdampfter Wassermenge eine konstante Ausgangsfeuchtigkeit zu erreichen. Dies ist einerseits umständlich, da Einrichtungen zur geregelten Zugabe von Wasser vorgesehen sein müssen, und andererseits Energie vergeudend, da die Verdampfung des zugegebenen Wassers zusätzliche Energie erfordert.
- Die
DE 33 36 632 C2 offenbart eine Vorrichtung zum Trocknen von Tabakblättern, bei der die Geschwindigkeit, mit der die Blätter zugeführt werden, durch manuelle Veränderung der Breite einer Zufuhreinrichtung verstellbar ist. - Aus der
EP 0 481 110 B1 ist eine Trommel-Verdampfungsvorrichtung bekannt, bei der ein in der Trommel angeordnetes Förderband verschiebbar ist, wobei in Abhängigkeit der Endfeuchte des Produkts das Förderband so weit in die Trommel hinein verschoben wird, daß die gewünschte Produktfeuchte erreicht wird. Verändert wird hierbei die Verweildauer des Tabaks im Trockner. Die Verschiebung des Förderbandes erfordert eine aufwendige Mechanik. - Aus der
ist eine Befeuchtungs- und Sossieranlage für einen Tabakstrom bekannt. Die Anlage umfaßt eine Sossierstation, eine Eingangsfeuchtemeßeinrichtung und eine Bandwaage. Aus den entsprechenden Signalen bestimmt ein Computer die Trockenmasse des Tabaks. Die Geschwindigkeit der Bandwaage wird so gesteuert, daß die Trockenmasse des der Sossierstation zugeführten Tabaks einen voreingestellten Wert aufweist. Um eine konstante Ausgangsfeuchte zu erzielen, werden Befeuchtungsdüsen innerhalb der Sossierstation angesteuert.GB 1 452 664 - Die Aufgabe der vorliegenden Erfindung besteht darin, eine Trocknungsanlage bereitzustellen, bei der mit einfachen Mitteln eine zuverlässige Konstanthaltung der Ausgangsfeuchte erzielt wird.
- Die Erfindung löst diese Aufgabe mit den Merkmalen der Ansprüche 1 und 12, insbesondere dadurch, daß die Trocknungsanlage eine Steuerungseinrichtung zur Steuerung des durch die Trocknungsvorrichtung geführten Gutsmassenstroms in Abhängigkeit des Meßsignals umfaßt, wobei eine variable Steuerung des Gutsmassenstroms derart erfolgt, daß bei höherer Eingangsfeuchte ein geringerer Gutsmassenstrom durch die Trocknungsvorrichtung geführt wird und umgekehrt. Durch die Steuerung des Gutsmassenstroms ist auf einfache Weise die der Trocknungsvorrichtung zugeführte Wassermenge steuerbar. Bei höherer Eingangsfeuchte wird zur Konstanthaltung der Ausgangsfeuchte ein geringerer Gutsmassenstrom durch die Trocknungsvorrichtung geführt und umgekehrt. Dabei kann die pro Zeiteinheit verdampfte Wassermenge und insbesondere die Verdampfungstemperatur in der Trocknungsvorrichtung konstant gehalten werden. Die mit der Trägheit der Energieübertragung in der Trocknungsvorrichtung verbundenen Probleme des Standes der Technik werden erfindungsgemäß vermieden.
- Der Begriff "Massenstrom" bezeichnet die pro Zeiteinheit transportierte Masse, die beispielsweise in kg/h angegeben wird.
- Die Steuerungseinrichtung ist nicht auf Steuerung im engen Sinne beschränkt, sondern kann auch Regelung umfassen, beispielsweise die bevorzugte Regelung in Abhängigkeit eines Ausgangsfeuchtemeßsignals. "Steuerungseinrichtung" steht daher stellvertretend für "Steuerungs- und/oder Regelungsvorrichtung".
- Die Steuerung kann vorzugsweise durch Steuerung des der Trocknungsvorrichtung zugeführten Gutsmassenstroms erfolgen. Dies erlaubt die Verwendung bekannter Verdampfungsvorrichtungen mit konstanter Transportgeschwindigkeit. Die Steuerung des durch die Trocknungsvorrichtung geführten Gutsmassenstroms kann auf einfache Weise beispielsweise durch die Steuerung eines gegebenenfalls vorgesehenen Förderbandes erfolgen. Dabei kann es sich beispielsweise um ein Zuförderband einer Zuführeinheit zum Zuführen der Gutsmasse zu der Trocknungsvorrichtung handeln. Es ist aber auch möglich, daß die Steuerungseinrichtung auf eine Transporteinrichtung zum Transport des Guts durch die Trocknungsvorrichtung einwirkt, so daß der zugeführte Gutsmassenstrom nicht zwingend veränderbar sein muß.
- Vorzugsweise ist die Meßeinrichtung eine Feuchtemeßeinrichtung. Es kann sich insbesondere um eine Feuchtemeßeinrichtung zur Messung der Eingangsfeuchte des Guts vor seiner Zuführung zur Trocknungsvorrichtung handeln. Dies ist jedoch nicht zwingend erforderlich. Allgemein ist lediglich erforderlich, daß die gemessene Größe mit der Eingangsfeuchte zusammenhängt. Daher kann es sich beispielsweise auch um eine Waage zur Messung der Gutseingangsmasse handeln, da die Gutseingangsfeuchte fe wie folgt mit der Gutseingangsmasse me(Gut) zusammenhängt:
wobei me(Trockengut) die Eingangsmasse des Trockenguts bezeichnet. Vereinfacht gesagt steigt mit zunehmender Feuchte das Gutseingangsgewicht bei gleichem Volumen. Beispielsweise ist näherungsweise me(Trockengut) aus der bekannten Dichte ρe des Trockenguts bei Annahme eines konstanten Volumens unabhängig von der Feuchte fe bekannt. Daher muß nicht unbedingt ein Eingangsfeuchtesensor vorgesehen sein, auch wenn dies meßtechnisch genauer und daher vorteilhaft ist. - Auch die Gutsausgangsfeuchte hängt mit der Gutseingangsfeuchte zusammen und kann als Meßgröße im Sinne der Erfindung dienen. Andere Meßgrößen wie beispielsweise die Gutseingangsdichte sind denkbar. Die Messung einer anderen Größe als der Gutseingangsfeuchte kann eine entsprechende Kalibrierung erforderlich machen.
- Vorzugsweise ist ein Ausgangsfeuchtemeßsensor zur Messung der Ausgangsfeuchte des Guts nach dem Verlassen der Trocknungsvorrichtung vorgesehen. Dies erlaubt eine Kontrolle der gewünschten Zielgröße und eine Regelung des durch die Trocknungsvorrichtung geführten Gutsmassenstroms in Abhängigkeit eines von der Ausgangsfeuchtemeßeinrichtung ausgegebenen Ausgangsfeuchtemeßsignals, wodurch eine höhere Genauigkeit hinsichtlich der gewünschten konstanten Ausgangsfeuchte erzielbar ist.
- Vorzugsweise ist eine Waage zur Messung der Eingangsmasse des Guts vor seiner Zuführung zur Trocknungsvorrichtung vorgesehen. Dies kann die Einstellung bzw. Steuerung des gewünschten Eingangsgutsmassenstroms erleichtern, ist jedoch hierfür nicht zwingend erforderlich.
- Weitere vorteilhafte Merkmale und Ausführungsformen der Erfindung gehen aus den Unteransprüchen und der folgenden Beschreibung der Erfindung unter Bezugnahme auf die beigefügten Zeichnungen hervor. Dabei zeigen:
- Fig. 1:
- eine schematische Ansicht einer Trocknungsanlage;
- Fig. 2:
- eine schematische Ansicht einer weiteren Trocknungsanlage;
- Fig. 3:
- eine schematische Ansicht einer dritten Trocknungsanlage; und
- Fig. 4:
- eine schematische Darstellung verschiedener Trockungsvorgänge.
- Das zu trocknende Tabakgut 11 wird mittels einer Zuführeinheit, die das Zuförderband 10 umfaßt, in Pfeilrichtung zugeführt. Am abschließenden Ende des Zuförderbandes wird das Gut 11 der Trocknungsvorrichtung 13 zugeführt. In der Trocknungsvorrichtung 13 bewirken nicht gezeigte Heizeinrichtungen eine Erwärmung des durch die Trocknungsvorrichtung 13 geführten Guts 11, um eine Verdampfung von in dem Gut 11 enthaltenem Wasser und somit eine Trocknung des Guts 11 zu bewirken. Das getrocknete Gut wird nach Verlassen der Trocknungsvorrichtung 13 mittels des weiteren Förderbandes 18 nachfolgenden Verarbeitungsstufen zugeführt.
- Bei der Trocknungsvorrichtung 13 aus Fig. 1 kann es sich beispielsweise um einen Stromtrockner, einen Trommeltrockner, einen Wirbelschichttrockner oder einen anderen dem Fachmann geläufigen Trockner handeln. Im Fall der Fig. 2 und 3 umfaßt die Trocknungsvorrichtung 13 eine Verdampfungskammer 19, wobei das Gut 11 mittels einer Transportvorrichtung, die hier als Förderband 12 ausgebildet ist, durch die Verdampfungskammer 19 geführt wird. Bei anderen Ausführungsformen kann das Gut von einem energieübertragenden Medium, beispielsweise heißem Gas, verwirbelt und/oder transportiert werden. Separate Fördereinrichtungen in der Trocknungsvorrichtung 13 sind daher nicht zwingend erforderlich.
- Mittels des Eingangsfeuchtesensors 14 wird die Eingangsfeuchte des Guts 11 bestimmt und ein entsprechendes Gutseingangsfeuchtesignal fe an die Steuerungseinrichtung 15 übermittelt. Mittels des Ausgangsfeuchtesensors 16 wird die Ausgangsfeuchte fa des Guts 11 bestimmt und ein entsprechendes Gutsausgangsfeuchtesignal an die Steuerungseinrichtung 15 übermittelt. Mittels der Waage 17 wird die Eingangsmasse me des Guts 11 bestimmt und ein entsprechendes Gutseingangsmassesignal an die Steuerungseinrichtung 15 übermittelt.
- Die Steuerungseinrichtung 15 steuert den durch die Trocknungsvorrichtung 13 geführten Gutsmassenstrom in Abhängigkeit mindestens eines der Meßsignale fe, fa, me mit dem Ziel, die Gutsausgangsfeuchte fa konstant zu halten. Zu diesem Zweck wird in den in Fig. 1 und 2 gezeigten Ausführungsbeispielen die Zuführvorrichtung angesteuert, um den der Trocknungsvorrichtung 13 zugeführten Gutseingangsmassenstrom zu regeln. Dies kann beispielsweise durch Steuerung der Fördergeschwindigkeit des Zuförderbandes 10 geschehen, wie in Fig. 1 und 2 gezeigt. Der einzustellende, durch die Trocknungsvorrichtung 13 zu führende Massenstrom m/Δt läßt sich näherungsweise durch folgende Beziehung ermitteln:
- Dabei bezeichnet mV(H2O)/Δt die pro Zeiteinheit in der Trocknungsvorrichtung 13 verdampfte Wassermasse und fa * die gewünschte Ausgangsfeuchte (Sollwert). Wenn zweckmäßigerweise die Verdampfungsparameter, d.h. die Verdampfungstemperatur und die Heizleistung konstant gehalten werden, ist die pro Zeiteinheit in der Trocknungsvorrichtung 13 verdampfte Wassermenge mV(H2O)/Δt etwa konstant und näherungsweise nicht von der Menge bzw. Transportgeschwindigkeit des durch den Verdampfungsraum geführten Gutes abhängig. Durch Einsetzen der Meßgröße fe in obige Formel kann dann mittels der obigen Formel der einzustellende Massenstrom m/Δt durch die Trocknungsvorrichtung 13 ermittelt werden. Die Steuerung erfolgt in den Beispielen der Fig. 1 und 2 durch Veränderung der Zufördergeschwindigkeit des Zuförderbandes 10, bis das mittels der Waage gemessene Eingangsmassensignal me für das von der Waage erfaßte Transportintervall Δt mit dem mittels der obigen Formel bestimmten Sollwert übereinstimmt. In Fig. 1 und 2 wird daher der Massenstrom m/Δt durch die Trocknungsvorrichtung 13 durch entsprechende Veränderung des Gutseingangsmassenstroms me/Δt verändert.
- Bei der Waage 17 zur Messung des Eingangsmassesignals kann es sich beispielsweise um eine Bandwaage, beispielsweise als Einheit mit dem Zuförderband 10, handeln. Andere Ausführungsformen, beispielsweise eine Prallplattenwaage, sind möglich. Vorzugsweise ist die Integrationsstrecke der Waage 17, d.h. die in dem Meßvorgang erfaßte Meßstrecke, zur Verbesserung der Genauigkeit möglichst gering. Vorzugsweise sind aus denselben Gründen die Waage 17 und/oder der Eingangsfeuchtesensor 14 möglichst dicht an der Trocknungsvorrichtung 13 angeordnet, um eine möglichst zeitnahe Steuerung zu ermöglichen bzw. damit Veränderungen auf der Strecke zwischen dem jeweiligen Meßgerät und der Trocknungsvorrichtung 13 und sonstige vergleichbare Fehlerquellen einen möglichst geringen Einfluß haben.
- Die Messung beispielsweise der Eingangsfeuchte fe reicht grundsätzlich aus, um eine Steuerung des durch die Trocknungsvorrichtung 13 geführten Gutsmassenstroms in Abhängigkeit des entsprechenden Meßsignals zur Erzielung einer konstanten Ausgangsfeuchte vornehmen zu können. Vorzugsweise wird die Ausgangsfeuchte fa (Istwert) meßtechnisch ermittelt, um eine Korrektur bzw. einen Abgleich dieser Zielgröße mit der Sollgröße fa * vornehmen zu können. Dies kann beispielsweise durch Einfügung eines Korrekturfaktors fa */fa in die obige Formel erreicht werden. Hierdurch kann beispielsweise der für die Erwärmung des Tabaks erforderliche Energieverbrauch ausgeglichen werden.
- Es kann anstelle der Eingangsfeuchte fe auch eine andere Meßgröße wie beispielsweise die Ausgangsfeuchte fa oder die Gutseingangsmasse me als Steuerungsgrundlage dienen; die Messung der Eingangsfeuchte ist dann nicht zwingend erforderlich.
- Im Beispiel der Fig. 1 bis 3 kann auf eine meßtechnische Bestimmung der Gutseingangsmasse me auch verzichtet werden. In diesem Fall kann die einzustellende Zuführgeschwindigkeit entweder berechnet oder insbesondere mittels einer gespeicherten Kalibrierungskurve bestimmt werden. Es kann daher unter Umständen eine Kalibrierung der Zuführgeschwindigkeit für verschiedene Werte des entsprechenden Meßsignals erforderlich sein. Allgemein können nicht gemessene Größen beispielsweise berechnet oder mittels gespeicherter Kalibrierungskurven bestimmt werden. Es kann beispielsweise eine Kalibrierung des durch die Trocknungsvorrichtung 13 zu führenden Gutsmassenstroms für verschiedene Werte des entsprechenden Meßsignals erforderlich sein.
- Im Ausführungsbeispiel der Fig. 3 wird die Transportgeschwindigkeit, mit der das Gut durch die Trocknungsvorrichtung 13 geführt wird, verändert. Dies geschieht beispielsweise durch Ansteuerung eines Kammerförderbandes 12, das wie in Fig. 3 gezeigt vollständig oder wie in Fig. 2 gezeigt teilweise in der Trocknungsvorrichtung 13 enthalten sein kann. Dies ist aber nicht zwingend erforderlich, die Steuerung kann auch ohne separate Fördereinrichtungen in der Trocknungsvorrichtung 13 erfolgen. Bei einer weiteren Ausführungsform kann beispielsweise in Fig. 2 die Förderbandgeschwindigkeit des Förderbandes 12 zur Steuerung des durch die Trocknungsvorrichtung 13 geförderten Gutsmassenstroms angesteuert werden.
- Anstelle der drei in den Figuren 2 und 3 gezeigten Förderbänder 10, 12 und 18 kann auch ein einziges durchgehendes Förderband vorgesehen sein.
- Anhand von Fig. 4 sei die Steuerung des durch die Trocknungsvorrichtung 13 geförderten Gutsmassenstroms anhand eines Beispiels erläutert. In Fig. 4A weist das der Trocknungsvorrichtung 13 zugeführte Gut 11 eine Eingangsfeuchte von 50 % auf. Dies wird zeichnerisch dadurch verdeutlicht, daß abwechselnd eine Trockengut-Masseeinheit (ein leeres Kästchen) und eine Wasser-Masseeinheit (ein schraffiertes Kästchen) gezeichnet sind. Der Einfachheit halber sei angenommen, daß ein Kästchen einer Masse von 1 kg entspricht. Die Verdampfungstemperatur, die Verdampfungsleistung und sonstige Verdampfungsparameter der Trocknungsvorrichtung 13 seien so eingestellt und werden so konstant gehalten, daß in der Trocknungsvorrichtung 13 pro Sekunde 2 kg Wasser verdampft werden. Es handelt sich dabei um eine Eigenschaft der Trocknungsvorrichtung 13 unabhängig von der Feuchte und Transportgeschwindigkeit des durch die Trocknungsvorrichtung 13 geführten Gutes. In Fig. 4A wird beispielsweise das feuchte Gut mit einem Eingangsmassenstrom von 6 kg/s zugeführt und durch die Trocknungsvorrichtung 13 geführt, wobei es sich aufgrund der eingestellten Transportgeschwindigkeit 1 s in der Trocknungsvorrichtung 13 aufhalten möge; dies führt zu einer Verdampfung von 2 kg Wasser, so daß die Ausgangsfeuchte des Gutes 25 % beträgt (1 kg Wasser auf 3 kg Trockengut, siehe Fig. 4A). Es sei angenommen, daß dies der gewünschten Ausgangsfeuchte entspricht.
- Nun sei angenommen, daß sich die Eingangsfeuchte wie in Fig. 4B gezeigt aufgrund einer Eingangsfeuchteschwankung auf 40 % ändert (2 kg Wasser auf 3 kg Trockengut). Ohne weitere Maßnahmen würden dann bei ansonsten unveränderten Bedingungen 2 kg Wasser / s verdampft werden, so daß die Ausgangsfeuchte wie gezeigt etwa 0 % betragen würde. Mittels des Eingangsfeuchtesensors 14 wird eine Eingangsfeuchte fe von 40 % gemessen. Einsetzen dieses Wertes in die obige Formel mit mV(H2O)/Δt = 2 kg/s und fa* = 0.25 ergibt für den einzustellenden, durch den Verdampfungsraum zu fördernden Massenstrom m/Δt = mV(H2O)/Δt · [(1- fa *)/( fe - fa *)] = 10 kg/s. Die Steuerungseinrichtung 15 steuert daher den durch die Trocknungsvorrichtung 13 geführten Gutsmassenstrom auf 10 kg/s.
- Dies kann auf unterschiedliche Weise erfolgen. Beispielsweise kann, wie in den Beispielen der Fig. 4C und 4E, der Eingangsmassenstrom von 5 kg/s auf 10 kg/s verdoppelt werden. Dies kann beispielsweise, wie im Beispiel der Fig. 4C, durch Verdoppelung der Zuführgeschwindigkeit erreicht werden, wie durch den Doppelpfeil angedeutet. Im Beispiel der Fig. 4C bleibt die Transportgeschwindigkeit durch die Trocknungsvorrichtung 13 unverändert im Vergleich zum vorigen, in Fig. 4B gezeigten Zustand. Da das Gut daher unverändert 1 s in der Trocknungsvorrichtung 13 verbleibt und dabei 2 kg Wasser verdampft werden, verläßt das Gut die Trocknungsvorrichtung 13 mit 8 kg/s und der gewünschten Feuchte von 25 % (s. Fig. 4C).
- Im Beispiel der Fig. 4E bleibt die Zuführgeschwindigkeit unverändert, jedoch wird die Massenbelegung des Zuförderbandes pro Bandstrecke verdoppelt. Das Ergebnis ist dasselbe wie in Fig. 4C gezeigt.
- Im Beispiel der Fig. 4D bleibt der Eingangsmassenstrom unverändert, jedoch wird die Transportgeschwindigkeit durch die Trocknungsvorrichtung 13 verdoppelt. Nun verbleibt das Gut nur noch 1/2 Sekunde in der Trocknungsvorrichtung 13; in diesem Zeitraum wird nur 1 kg Wasser in der Trocknungsvorrichtung 13 verdampft. Im Ergebnis verläßt das Gut die Trocknungsvorrichtung 13 mit 4 kg/s und der gewünschten Feuchte von 25 % (s. Fig. 4D).
- Mischformen aller Art zwischen den Beispielen der Fig. 4C, 4D und 4E sind möglich. Beispielsweise könnte das Gut mit 8 kg/s zugefördert und mit einer um 25 % erhöhten Geschwindigkeit durch die Trocknungsvorrichtung 13 gefördert werden. Allerdings sind die Ausführungsformen, bei denen die Transportgeschwindigkeit durch die Trocknungsvorrichtung 13 jederzeit konstant bleibt (beispielsweise Fig. 4C, 4E), bevorzugt gegenüber den Ausführungsformen, für welche dies nicht zutrifft (beispielsweise Fig. 4D), da dies die Verwendung bekannter Verdampfungsvorrichtungen mit konstanter Transportgeschwindigkeit erlaubt.
- Im Falle eines durchgehenden Förderbandes wäre eine Erhöhung der Förderbandgeschwindigkeit um den Faktor √2 (allgemein Faktor √n) zweckmäßig, um eine Verdoppelung (allgemein Erhöhung um den Faktor n) des durch die Trocknungsvorrichtung 13 geführten Gutsmassenstroms zu erzielen.
- Beispielsweise anhand des Vergleichs der Fig. 4A und 4B ist ersichtlich, daß sich der Gutseingangsmassenstrom bei schwankender Eingangsfeuchte entsprechend von alleine ändert. Davon zu unterscheiden ist die aktiv gesteuerte Veränderung des Gutseingangsmassenstroms mittels der Steuerungseinrichtung 15 beispielsweise wie in Fig. 4C und 4E gezeigt.
Claims (12)
- Trocknungsanlage zur Trocknung eines Tabakgutes (11), die eine Trocknungsvorrichtung (13) zur Trocknung des durch die Trocknungsvorrichtung (13) geführten Gutes (11) und eine Meßeinrichtung zur Erzeugung eines Meßsignals, das mit der Eingangsfeuchte des Guts (11) vor seiner Zuführung zur Trocknungsvorrichtung (13) zusammenhängt, umfaßt, dadurch gekennzeichnet, daß die Trocknungsanlage eine Steuerungseinrichtung (15) zur Steuerung des durch die Trocknungsvorrichtung (13) geführten Gutsmassenstroms in Abhängigkeit des Meßsignals umfaßt, wobei eine variable Steuerung des Gutsmassenstroms derart erfolgt, daß bei höherer Eingangsfeuchte ein geringerer Gutsmassenstrom durch die Trocknungsvorrichtung gerührt wird und umgekehrt.
- Trocknungsanlage nach Anspruch 1, dadurch gekennzeichnet, daß die Trocknungsanlage zur Steuerung des der Trocknungsvorrichtung (13) zugeführten Gutsmassenstroms eingerichtet ist.
- Trocknungsanlage nach Anspruch 1 oder 2, dadurch gekennzeichnet, daß die Trocknungsanlage zur Steuerung der Fördergeschwindigkeit eines Gutsförderbandes eingerichtet ist.
- Trocknungsanlage nach einem der Ansprüche 1 bis 3, dadurch gekennzeichnet, daß die Meßeinrichtung eine Feuchtemeßeinrichtung ist.
- Trocknungsanlage nach einem der Ansprüche 1 bis 4, dadurch gekennzeichnet, daß die Trocknungsanlage eine Feuchtemeßeinrichtung (14) zur Messung der Eingangsfeuchte des Guts (11) vor seiner Zuführung zur Trocknungsvorrichtung (13) umfaßt.
- Trocknungsanlage nach einem der Ansprüche 1 bis 5, dadurch gekennzeichnet, daß die Trocknungsanlage eine Waage (17) zur Messung der Eingangsmasse des Guts (11) vor seiner Zuführung zur Trocknungsvorrichtung (13) umfaßt.
- Trocknungsanlage nach Anspruch 6, dadurch gekennzeichnet, daß die Trocknungsanlage zur Steuerung des durch die Trocknungsvorrichtung (13) geführten Gutsmassenstroms in Abhängigkeit eines von der Waage (17) ausgegebenen Meßsignals eingerichtet ist.
- Trocknungsanlage nach Anspruch 6 oder 7, dadurch gekennzeichnet, daß die Waage (17) als Bandwaage ausgebildet ist.
- Trocknungsanlage nach einem der Ansprüche 1 bis 8, dadurch gekennzeichnet, daß die Trocknungsanlage eine Ausgangsfeuchtemeßeinrichtung (16) zur Messung der Ausgangsfeuchte des Guts (11) nach dem Verlassen der Trocknungsvorrichtung (13) umfaßt.
- Trocknungsanlage nach Anspruch 9, dadurch gekennzeichnet, daß die Trocknungsanlage zur Regelung des durch die Trocknungsvorrichtung (13) geführten Gutsmassenstroms in Abhängigkeit eines von der Ausgangsfeuchtemeßeinrichtung (16) ausgegebenen Meßsignals eingerichtet ist.
- Trocknungsanlage nach einem der Ansprüche 1 bis 10, dadurch gekennzeichnet, daß der durch die Trocknungsvorrichtung (13) geführte Gutsmassenstrom indirekt proportional zur Differenz zwischen der Eingangsfeuchte und dem Ausgangsfeuchte-Sollwert gesteuert wird.
- Trocknungsverfahren zur Trocknung eines Tabakgutes, umfassend das Zuführen des Gutes zu einer Trocknungsvorrichtung und das Trocknen des durch die Trocknungsvorrichtung geführten Gutes, gekennzeichnet durch die Erzeugung eines Meßsignals, das mit der Eingangsfeuchte des Guts vor seiner Zuführung zur Trocknungsvorrichtung zusammenhängt, und die variable Steuerung des der Trocknungsvorrichtung zugeführten Gutsmassenstroms in Abhängigkeit des Meßsignals derart, daß bei höherer Eingangsfeuchte ein geringerer Gutsmassenstrom durch die Trocknungsvorrichtung geführt wird und umgekehrt.
Priority Applications (1)
| Application Number | Priority Date | Filing Date | Title |
|---|---|---|---|
| EP04090361A EP1516544B1 (de) | 2003-09-19 | 2004-09-17 | Trocknungsanlage und -verfahren zur Trocknung eines Tabakgutes |
Applications Claiming Priority (3)
| Application Number | Priority Date | Filing Date | Title |
|---|---|---|---|
| EP03090308 | 2003-09-19 | ||
| EP03090308 | 2003-09-19 | ||
| EP04090361A EP1516544B1 (de) | 2003-09-19 | 2004-09-17 | Trocknungsanlage und -verfahren zur Trocknung eines Tabakgutes |
Publications (2)
| Publication Number | Publication Date |
|---|---|
| EP1516544A1 EP1516544A1 (de) | 2005-03-23 |
| EP1516544B1 true EP1516544B1 (de) | 2007-06-27 |
Family
ID=34196151
Family Applications (1)
| Application Number | Title | Priority Date | Filing Date |
|---|---|---|---|
| EP04090361A Expired - Lifetime EP1516544B1 (de) | 2003-09-19 | 2004-09-17 | Trocknungsanlage und -verfahren zur Trocknung eines Tabakgutes |
Country Status (1)
| Country | Link |
|---|---|
| EP (1) | EP1516544B1 (de) |
Cited By (2)
| Publication number | Priority date | Publication date | Assignee | Title |
|---|---|---|---|---|
| CN106403502A (zh) * | 2016-09-28 | 2017-02-15 | 青岛科技大学 | 一种根据入口温度智能控制电机转速的干燥系统 |
| CN106403563A (zh) * | 2016-09-28 | 2017-02-15 | 青岛科技大学 | 一种根据出口温度智能控制给煤量的干燥系统 |
Families Citing this family (3)
| Publication number | Priority date | Publication date | Assignee | Title |
|---|---|---|---|---|
| DE102005062857A1 (de) * | 2005-12-23 | 2007-06-28 | Hauni Maschinenbau Ag | Verfahren und Vorrichtung zum Trocknen eines Faserprodukt-Massenstroms |
| CN106403501B (zh) * | 2016-09-28 | 2019-03-26 | 青岛科技大学 | 一种根据给煤量智能控制给进风量的干燥系统 |
| CN116605671A (zh) * | 2022-02-08 | 2023-08-18 | 贵州中烟工业有限责任公司 | 一种喂料方法 |
Family Cites Families (5)
| Publication number | Priority date | Publication date | Assignee | Title |
|---|---|---|---|---|
| DE1206771B (de) * | 1963-11-18 | 1965-12-09 | Hauni Werke Koerber & Co Kg | Verfahren und Vorrichtung zum Trocknen von Tabak oder aehnlichem Gut |
| DE1532063A1 (de) * | 1965-07-06 | 1970-01-08 | Hauni Werke Koerber & Co Kg | Verfahren und Anlage zum Verballen von Gruenballen |
| DE2019369C3 (de) * | 1970-04-22 | 1980-08-28 | Hauni-Werke Koerber & Co Kg, 2050 Hamburg | Verfahren zum Trocknen von Tabak und Trocknungsförderer |
| SE373488B (sv) * | 1973-06-07 | 1975-02-10 | Svenska Tobaks Ab | Sett att mojliggora noggrann bestemning eller reglering av en behandling av en godsmassa och anordning for utovning av settet |
| JPS619275A (ja) * | 1984-06-21 | 1986-01-16 | 日本たばこ産業株式会社 | たばこ葉刻乾燥機の温度制御方法 |
-
2004
- 2004-09-17 EP EP04090361A patent/EP1516544B1/de not_active Expired - Lifetime
Non-Patent Citations (1)
| Title |
|---|
| None * |
Cited By (3)
| Publication number | Priority date | Publication date | Assignee | Title |
|---|---|---|---|---|
| CN106403502A (zh) * | 2016-09-28 | 2017-02-15 | 青岛科技大学 | 一种根据入口温度智能控制电机转速的干燥系统 |
| CN106403563A (zh) * | 2016-09-28 | 2017-02-15 | 青岛科技大学 | 一种根据出口温度智能控制给煤量的干燥系统 |
| CN106403502B (zh) * | 2016-09-28 | 2019-03-26 | 青岛科技大学 | 一种根据入口温度智能控制电机转速的干燥系统 |
Also Published As
| Publication number | Publication date |
|---|---|
| EP1516544A1 (de) | 2005-03-23 |
Similar Documents
| Publication | Publication Date | Title |
|---|---|---|
| DE69417163T2 (de) | Verfahren und Vorrichtung zur Quantifizierung eines Teigproduktes | |
| EP0421165B1 (de) | Verfahren zum Tarieren einer Dosierbandwaage | |
| EP0140213B1 (de) | Verfahren und Vorrichtung zur Erfassung des Durchsatzes eines Schüttgutstromes | |
| DE2504902C2 (de) | Verfahren und Vorrichtung zum Steuern der Schnittleistung eines Tabakschneiders | |
| CH668641A5 (de) | Verfahren und vorrichtung zur automatischen erfassung des durchsatzes eines schuettgutstromes, z.b. getreide. | |
| DE2904308A1 (de) | Verfahren und anordnung zum trocknen von tabak | |
| DE2019369C3 (de) | Verfahren zum Trocknen von Tabak und Trocknungsförderer | |
| DE2747232A1 (de) | Verfahren und vorrichtung zur durchfuehrung von behandlungsvorgaengen fuer schuettgueter u.dgl. | |
| DE3037025C2 (de) | ||
| EP0043137B1 (de) | Verfahren und Vorrichtung zur kontinuierlichen Bestimmung der Feuchtigkeit von schüttfähigen Nahrungsmitteln | |
| WO1986004417A1 (fr) | Procede et dispositif de determination de valeurs caracteristiques, en particulier de cereales | |
| DE1532066C3 (de) | Anordnung zum fortlaufenden Zusammenführen von verschiedenen Tabakkomponenten | |
| DE1299237C2 (de) | Verfahren und vorrichtung zum trocknen von tabak | |
| DE2841470C2 (de) | ||
| EP1516544B1 (de) | Trocknungsanlage und -verfahren zur Trocknung eines Tabakgutes | |
| DE2427229C3 (de) | Verfahren zur Regelung der Behandlung einer Tabakblattmasse und Vorrichtung zum Ausüben des Verfahrens | |
| DE2461579C3 (de) | Verfahren und Vorrichtung zur kontinuierlichen Zuführung pulverförmigen Gutes von einem Vorratsbehälter zu einem Verbraucher | |
| DE102017119069A1 (de) | Verfahren zum Befüllen von Behältern mit einem Füllprodukt | |
| EP1129019B1 (de) | Verfahren und vorrichtung zur pneumatischen förderung von schüttgut | |
| DE1206771B (de) | Verfahren und Vorrichtung zum Trocknen von Tabak oder aehnlichem Gut | |
| EP0121599A2 (de) | Verfahren und Vorrichtung zur pneumatischen Förderung von Feingut | |
| DE1914466C3 (de) | Verfahren zum Abnehmen von Tabak von einem Vorrat sowie Vorrichtung zum Ausüben des Verfahrens | |
| DE3212423A1 (de) | Verfahren zum pneumatischen austrag von gut aus einem vorratsbehaelter | |
| DE19723218A1 (de) | Verfahren und Vorrichtung zum Abwägen eines schüttfähigen Gutes | |
| DE2263722B2 (de) | Verfahren und vorrichtung zum regeln des zusatzes der fluessigkeit zu einer maschine zum rollen von zu sinternden kugeln |
Legal Events
| Date | Code | Title | Description |
|---|---|---|---|
| PUAI | Public reference made under article 153(3) epc to a published international application that has entered the european phase |
Free format text: ORIGINAL CODE: 0009012 |
|
| AK | Designated contracting states |
Kind code of ref document: A1 Designated state(s): AT BE BG CH CY CZ DE DK EE ES FI FR GB GR HU IE IT LI LU MC NL PL PT RO SE SI SK TR |
|
| AX | Request for extension of the european patent |
Extension state: AL HR LT LV MK |
|
| 17P | Request for examination filed |
Effective date: 20050922 |
|
| AKX | Designation fees paid |
Designated state(s): AT BE BG CH CY CZ DE DK EE ES FI FR GB GR HU IE IT LI LU MC NL PL PT RO SE SI SK TR |
|
| GRAP | Despatch of communication of intention to grant a patent |
Free format text: ORIGINAL CODE: EPIDOSNIGR1 |
|
| GRAS | Grant fee paid |
Free format text: ORIGINAL CODE: EPIDOSNIGR3 |
|
| GRAA | (expected) grant |
Free format text: ORIGINAL CODE: 0009210 |
|
| AK | Designated contracting states |
Kind code of ref document: B1 Designated state(s): AT BE BG CH CY CZ DE DK EE ES FI FR GB GR HU IE IT LI LU MC NL PL PT RO SE SI SK TR |
|
| REG | Reference to a national code |
Ref country code: GB Ref legal event code: FG4D Free format text: NOT ENGLISH |
|
| REG | Reference to a national code |
Ref country code: CH Ref legal event code: EP |
|
| REG | Reference to a national code |
Ref country code: IE Ref legal event code: FG4D Free format text: LANGUAGE OF EP DOCUMENT: GERMAN |
|
| REF | Corresponds to: |
Ref document number: 502004004177 Country of ref document: DE Date of ref document: 20070809 Kind code of ref document: P |
|
| PG25 | Lapsed in a contracting state [announced via postgrant information from national office to epo] |
Ref country code: SE Free format text: LAPSE BECAUSE OF FAILURE TO SUBMIT A TRANSLATION OF THE DESCRIPTION OR TO PAY THE FEE WITHIN THE PRESCRIBED TIME-LIMIT Effective date: 20070927 |
|
| GBT | Gb: translation of ep patent filed (gb section 77(6)(a)/1977) |
Effective date: 20071004 |
|
| PG25 | Lapsed in a contracting state [announced via postgrant information from national office to epo] |
Ref country code: PL Free format text: LAPSE BECAUSE OF FAILURE TO SUBMIT A TRANSLATION OF THE DESCRIPTION OR TO PAY THE FEE WITHIN THE PRESCRIBED TIME-LIMIT Effective date: 20070627 |
|
| REG | Reference to a national code |
Ref country code: IE Ref legal event code: FD4D |
|
| PG25 | Lapsed in a contracting state [announced via postgrant information from national office to epo] |
Ref country code: CZ Free format text: LAPSE BECAUSE OF FAILURE TO SUBMIT A TRANSLATION OF THE DESCRIPTION OR TO PAY THE FEE WITHIN THE PRESCRIBED TIME-LIMIT Effective date: 20070627 Ref country code: ES Free format text: LAPSE BECAUSE OF FAILURE TO SUBMIT A TRANSLATION OF THE DESCRIPTION OR TO PAY THE FEE WITHIN THE PRESCRIBED TIME-LIMIT Effective date: 20071008 Ref country code: BG Free format text: LAPSE BECAUSE OF FAILURE TO SUBMIT A TRANSLATION OF THE DESCRIPTION OR TO PAY THE FEE WITHIN THE PRESCRIBED TIME-LIMIT Effective date: 20070927 Ref country code: IE Free format text: LAPSE BECAUSE OF FAILURE TO SUBMIT A TRANSLATION OF THE DESCRIPTION OR TO PAY THE FEE WITHIN THE PRESCRIBED TIME-LIMIT Effective date: 20070627 Ref country code: SI Free format text: LAPSE BECAUSE OF FAILURE TO SUBMIT A TRANSLATION OF THE DESCRIPTION OR TO PAY THE FEE WITHIN THE PRESCRIBED TIME-LIMIT Effective date: 20070627 Ref country code: PT Free format text: LAPSE BECAUSE OF FAILURE TO SUBMIT A TRANSLATION OF THE DESCRIPTION OR TO PAY THE FEE WITHIN THE PRESCRIBED TIME-LIMIT Effective date: 20071127 |
|
| EN | Fr: translation not filed | ||
| PG25 | Lapsed in a contracting state [announced via postgrant information from national office to epo] |
Ref country code: SK Free format text: LAPSE BECAUSE OF FAILURE TO SUBMIT A TRANSLATION OF THE DESCRIPTION OR TO PAY THE FEE WITHIN THE PRESCRIBED TIME-LIMIT Effective date: 20070627 |
|
| PLBI | Opposition filed |
Free format text: ORIGINAL CODE: 0009260 |
|
| BERE | Be: lapsed |
Owner name: HAUNI MASCHINENBAU A.G. Effective date: 20070930 |
|
| PLAX | Notice of opposition and request to file observation + time limit sent |
Free format text: ORIGINAL CODE: EPIDOSNOBS2 |
|
| 26 | Opposition filed |
Opponent name: PHILIP MORRIS PRODUCTS S.A. Effective date: 20080320 |
|
| PG25 | Lapsed in a contracting state [announced via postgrant information from national office to epo] |
Ref country code: DK Free format text: LAPSE BECAUSE OF FAILURE TO SUBMIT A TRANSLATION OF THE DESCRIPTION OR TO PAY THE FEE WITHIN THE PRESCRIBED TIME-LIMIT Effective date: 20070627 Ref country code: GR Free format text: LAPSE BECAUSE OF FAILURE TO SUBMIT A TRANSLATION OF THE DESCRIPTION OR TO PAY THE FEE WITHIN THE PRESCRIBED TIME-LIMIT Effective date: 20070928 Ref country code: MC Free format text: LAPSE BECAUSE OF NON-PAYMENT OF DUE FEES Effective date: 20070930 |
|
| PG25 | Lapsed in a contracting state [announced via postgrant information from national office to epo] |
Ref country code: RO Free format text: LAPSE BECAUSE OF FAILURE TO SUBMIT A TRANSLATION OF THE DESCRIPTION OR TO PAY THE FEE WITHIN THE PRESCRIBED TIME-LIMIT Effective date: 20070627 |
|
| NLR1 | Nl: opposition has been filed with the epo |
Opponent name: PHILIP MORRIS PRODUCTS S.A. |
|
| PLBB | Reply of patent proprietor to notice(s) of opposition received |
Free format text: ORIGINAL CODE: EPIDOSNOBS3 |
|
| PG25 | Lapsed in a contracting state [announced via postgrant information from national office to epo] |
Ref country code: FR Free format text: LAPSE BECAUSE OF FAILURE TO SUBMIT A TRANSLATION OF THE DESCRIPTION OR TO PAY THE FEE WITHIN THE PRESCRIBED TIME-LIMIT Effective date: 20080222 |
|
| PG25 | Lapsed in a contracting state [announced via postgrant information from national office to epo] |
Ref country code: BE Free format text: LAPSE BECAUSE OF NON-PAYMENT OF DUE FEES Effective date: 20070930 |
|
| PG25 | Lapsed in a contracting state [announced via postgrant information from national office to epo] |
Ref country code: AT Free format text: LAPSE BECAUSE OF NON-PAYMENT OF DUE FEES Effective date: 20070917 |
|
| PGFP | Annual fee paid to national office [announced via postgrant information from national office to epo] |
Ref country code: IT Payment date: 20080924 Year of fee payment: 5 Ref country code: NL Payment date: 20080930 Year of fee payment: 5 |
|
| PGFP | Annual fee paid to national office [announced via postgrant information from national office to epo] |
Ref country code: GB Payment date: 20080924 Year of fee payment: 5 |
|
| PG25 | Lapsed in a contracting state [announced via postgrant information from national office to epo] |
Ref country code: EE Free format text: LAPSE BECAUSE OF FAILURE TO SUBMIT A TRANSLATION OF THE DESCRIPTION OR TO PAY THE FEE WITHIN THE PRESCRIBED TIME-LIMIT Effective date: 20070627 |
|
| PGFP | Annual fee paid to national office [announced via postgrant information from national office to epo] |
Ref country code: DE Payment date: 20080930 Year of fee payment: 5 |
|
| PG25 | Lapsed in a contracting state [announced via postgrant information from national office to epo] |
Ref country code: FI Free format text: LAPSE BECAUSE OF FAILURE TO SUBMIT A TRANSLATION OF THE DESCRIPTION OR TO PAY THE FEE WITHIN THE PRESCRIBED TIME-LIMIT Effective date: 20070627 |
|
| REG | Reference to a national code |
Ref country code: CH Ref legal event code: PL |
|
| PG25 | Lapsed in a contracting state [announced via postgrant information from national office to epo] |
Ref country code: CH Free format text: LAPSE BECAUSE OF NON-PAYMENT OF DUE FEES Effective date: 20070930 Ref country code: LI Free format text: LAPSE BECAUSE OF NON-PAYMENT OF DUE FEES Effective date: 20070930 |
|
| PG25 | Lapsed in a contracting state [announced via postgrant information from national office to epo] |
Ref country code: CY Free format text: LAPSE BECAUSE OF FAILURE TO SUBMIT A TRANSLATION OF THE DESCRIPTION OR TO PAY THE FEE WITHIN THE PRESCRIBED TIME-LIMIT Effective date: 20070627 |
|
| PG25 | Lapsed in a contracting state [announced via postgrant information from national office to epo] |
Ref country code: LU Free format text: LAPSE BECAUSE OF NON-PAYMENT OF DUE FEES Effective date: 20070917 |
|
| PG25 | Lapsed in a contracting state [announced via postgrant information from national office to epo] |
Ref country code: TR Free format text: LAPSE BECAUSE OF FAILURE TO SUBMIT A TRANSLATION OF THE DESCRIPTION OR TO PAY THE FEE WITHIN THE PRESCRIBED TIME-LIMIT Effective date: 20070627 Ref country code: HU Free format text: LAPSE BECAUSE OF FAILURE TO SUBMIT A TRANSLATION OF THE DESCRIPTION OR TO PAY THE FEE WITHIN THE PRESCRIBED TIME-LIMIT Effective date: 20071228 |
|
| PG25 | Lapsed in a contracting state [announced via postgrant information from national office to epo] |
Ref country code: LI Free format text: LAPSE BECAUSE OF NON-PAYMENT OF DUE FEES Effective date: 20080930 Ref country code: CH Free format text: LAPSE BECAUSE OF NON-PAYMENT OF DUE FEES Effective date: 20080930 |
|
| GBPC | Gb: european patent ceased through non-payment of renewal fee |
Effective date: 20090917 |
|
| REG | Reference to a national code |
Ref country code: NL Ref legal event code: V1 Effective date: 20100401 |
|
| PG25 | Lapsed in a contracting state [announced via postgrant information from national office to epo] |
Ref country code: DE Free format text: LAPSE BECAUSE OF NON-PAYMENT OF DUE FEES Effective date: 20100401 |
|
| PG25 | Lapsed in a contracting state [announced via postgrant information from national office to epo] |
Ref country code: NL Free format text: LAPSE BECAUSE OF NON-PAYMENT OF DUE FEES Effective date: 20100401 |
|
| PG25 | Lapsed in a contracting state [announced via postgrant information from national office to epo] |
Ref country code: GB Free format text: LAPSE BECAUSE OF NON-PAYMENT OF DUE FEES Effective date: 20090917 |
|
| PG25 | Lapsed in a contracting state [announced via postgrant information from national office to epo] |
Ref country code: IT Free format text: LAPSE BECAUSE OF NON-PAYMENT OF DUE FEES Effective date: 20090917 |
|
| PLBD | Termination of opposition procedure: decision despatched |
Free format text: ORIGINAL CODE: EPIDOSNOPC1 |
|
| PLBM | Termination of opposition procedure: date of legal effect published |
Free format text: ORIGINAL CODE: 0009276 |
|
| STAA | Information on the status of an ep patent application or granted ep patent |
Free format text: STATUS: OPPOSITION PROCEDURE CLOSED |
|
| 27C | Opposition proceedings terminated |
Effective date: 20110527 |
