EP0584635B1 - Einrichtung zur Gewinnung der Aperturbelegung einer phasengesteuerten Gruppenantenne - Google Patents
Einrichtung zur Gewinnung der Aperturbelegung einer phasengesteuerten Gruppenantenne Download PDFInfo
- Publication number
- EP0584635B1 EP0584635B1 EP93112787A EP93112787A EP0584635B1 EP 0584635 B1 EP0584635 B1 EP 0584635B1 EP 93112787 A EP93112787 A EP 93112787A EP 93112787 A EP93112787 A EP 93112787A EP 0584635 B1 EP0584635 B1 EP 0584635B1
- Authority
- EP
- European Patent Office
- Prior art keywords
- signal
- monitor
- additional
- integral
- waveguide
- Prior art date
- Legal status (The legal status is an assumption and is not a legal conclusion. Google has not performed a legal analysis and makes no representation as to the accuracy of the status listed.)
- Expired - Lifetime
Links
Images
Classifications
-
- H—ELECTRICITY
- H01—ELECTRIC ELEMENTS
- H01Q—ANTENNAS, i.e. RADIO AERIALS
- H01Q3/00—Arrangements for changing or varying the orientation or the shape of the directional pattern of the waves radiated from an antenna or antenna system
- H01Q3/26—Arrangements for changing or varying the orientation or the shape of the directional pattern of the waves radiated from an antenna or antenna system varying the relative phase or relative amplitude of energisation between two or more active radiating elements; varying the distribution of energy across a radiating aperture
- H01Q3/267—Phased-array testing or checking devices
Definitions
- the invention relates to a device according to the preamble of patent claim 1.
- Such a device is known both from DE-OS 40 12 101 A1 and from US Pat. No. 4,926,186. It will e.g. used to monitor phase-controlled group antennas in microwave landing systems (MLS systems).
- MLS systems microwave landing systems
- the course of the antenna far field is monitored. Since the antenna far field is linked to the aperture assignment of the antenna via a Fourier transformation, monitoring the far field not only allows deviations in the phase assignment but also deviations in the Detect the amplitude assignment of the individual antenna elements.
- the course of the far field of a phase-controlled group antenna can be recorded in addition to direct field measurements using a so-called integral monitor waveguide, a waveguide component that is arranged parallel to the group axis of the antenna in the vicinity of the antenna elements (radiators) and is coupled to the radiation fields of the individual antenna elements via coupling openings.
- the field components originating from the individual antenna elements overlap to form a monitor signal, which can be taken from an output of the integral monitor waveguide and whose course, with a sufficiently large swivel range of the antenna lobe, except for an angular offset with respect to the perpendicular to the antenna group axis, the so-called monitor angle or observation angle, corresponds to the far field diagram in a good approximation.
- the observation angle by which the monitor signal is offset from the vertical of the antenna group axis can be influenced within certain limits by the dimensions of the integral monitor waveguide and by the design of the coupling openings. It can be taken into account when calculating the aperture assignment of the antenna, so that this calculation can be carried out from this monitor signal by means of a Fourier transformation, despite the monitor signal being offset by the observation angle.
- a prerequisite for a good match of the monitor signal obtained from the integral monitor waveguide with the far field diagram of the antenna and thus a prerequisite for a correct calculation of the aperture assignment of the antenna is that the antenna is pivoted over a sufficiently large angular range.
- This angular range should cover at least one full period of the far field diagram, so that the Fourier transform field information from an entire period of the far field diagram is available.
- the swivel range required for the calculation of the aperture assignment is expanded in the best case to double. If the two outputs are provided, for example, at both ends of the integral monitor waveguide, as claimed in claim 2, the first output delivers a monitor signal which only contains information from a partial area of the entire far field diagram corresponding to the width of the swivel area. The location of this information-providing, ie "visible" area within the far field diagram is determined by the observation angle ⁇ .
- the second output at the other end of the integral monitor waveguide supplies a monitor signal which likewise only contains information from a partial area of the far field diagram corresponding to the width of the swivel area. However, this sub-area is visible at a different observation angle, namely the mirror-angle 0 to the central perpendicular to the antenna group axis. If the swivel range is not too limited, it is now possible to use the monitor signals obtained at both outputs or their processed signal parts in addition to each other. If the position and width of the visible subareas can be adjusted in such a way that they cover a period of the far field diagram, then an exact calculation of the aperture assignment of the antenna can be carried out. In extreme cases, e.g.
- the swivel range is so limited (e.g. only 15 °) that even by additional evaluation of the monitor signal obtained from a second output of the integral monitor waveguide, no visible area corresponding to a full period of the far field diagram can be put together.
- one or more further signal monitor waveguides can be used, the monitor angles of which are set such that the assigned visible areas of the far field diagram cover the angular ranges of a period not covered by the visible areas of the first integral monitor waveguide.
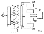
- a transmitter S feeds a number of antenna elements (radiators) SE1 ... SEn via a network N.
- the high-frequency energy is supplied to the antenna elements via phase shifters PS1 ... PSn upstream of the individual antenna elements, usually PIN diodes, which are controlled by a beam control unit SST at individually predetermined times and each set a predetermined phase shift.
- An integral monitor waveguide MH is arranged in the vicinity of the radiator, parallel to the group axis of the antenna, which has a coupling opening (not shown in the figure) at the level of the individual radiators and whose output A is connected to a signal processing circuit SV via a signal conditioning circuit SAB and a downstream analog / digital converter AD.
- the signal processing circuit contains a fast signal processor which is capable of performing mathematical operations such as Fast Fourier transforms in real time.
- the known device shown in FIG. 1 evaluates a monitor signal, which is shown in FIG. 2.
- This signal is generated in the integral monitor waveguide MH by superimposing the portions of the MLS transmission signal which come from the individual antenna elements and which are coupled into the waveguide via the coupling openings and which have different phase shifts.
- the monitor signal taken from output A corresponds to the far field diagram of the MLS antenna except for an angular offset with respect to the vertical on the antenna group axis, the observation angle ⁇ M.
- the aperture assignment of the antenna can thus be calculated from this monitor signal by means of a Fourier transformation, and predetermined test values can be compared with stored setpoints to monitor the proper functioning of the transmitter.
- Various methods for signal processing and calculation of the aperture assignment are described in the aforementioned DE-OS 40 12 101.
- the integral monitor waveguide MH in contrast to the arrangement shown in FIG. 1, has two opposite outputs A1 and A2.
- a signal processing circuit SAB1, SAB2 is connected downstream of each input conditioned monitor signal via an analog / digital converter AD1, AD2 a signal processing circuit SV supplies.
- the monitor signals MS1, MS2 to be taken at the outputs A1 and A2 differ from one another in their observation angle ⁇ M.
- ⁇ M observation angle
- different areas MS1, MS2 of the overall monitor signal corresponding to the far field diagram are visible under the different observation angles.
- the width of these visible areas corresponds to the swivel range of the antenna. Their position can be seen from FIGS. 4a and 4b:
- the monitor signal MS1 taken from the output A1 appears at an observation angle ⁇ M1 , seen from the center of the antenna (perpendicular to the axis of the antenna group), thus offset to the right.
- ⁇ M1 seen from the center of the antenna (perpendicular to the axis of the antenna group), thus offset to the right.
- Parts on the right-hand side of the total monitor signal that is one period wide and necessary for calculating the aperture assignment remain invisible.
- the left signal side is visible until the start of the period.
- the observation angle ⁇ M2 with respect to the center of the antenna is a mirror image of that of the monitor signal MS1, ie offset to the left from the center of the antenna.
- the visible area covered by the monitor signal thus comprises portions of the total monitor signal which extend to the right limit of the signal period, while signal portions remain invisible on the left edge of the signal period. It can be seen from FIGS. 4a and 4b that the monitor signals MS1 and MS2 taken together contain the entire information of one period of the monitor signal. The sampling values required for calculating the aperture assignment can thus be obtained from the two monitor signals when the different observation angles are taken into account numerically.
- a second integral monitor waveguide MH2 is provided in an exemplary embodiment shown in FIG. 5, the outputs of which are located at both ends of the monitor signals are also taken.
- FIG. 6 shows how, in the case of an antenna with a severely restricted swiveling range, an entire period of an overall monitor signal comprising four monitor signals MSI ... MSIV with a limited width with the observation angles ⁇ A , - ⁇ A , ⁇ B , - ⁇ B can be put together.
Landscapes
- Variable-Direction Aerials And Aerial Arrays (AREA)
Description
- Die Erfindung betrifft eine Einrichtung gemäß dem Oberbegriff des Patentanspruchs 1.
- Eine solche Einrichtung ist sowohl aus der DE-OS 40 12 101 A1 als auch aus der US-PS 4 926 186 bekannt. Sie wird z.B. zur Überwachung von phasengesteuerten Gruppenantennen in Mikrowellen-Landesystemen (MLS-Systemen) eingesetzt.
- In MLS-Systemen ist es aus Sicherheitsgründen wichtig, das einwandfreie Arbeiten der Sendevorrichtungen, insbesondere auch die Funktion der einzelnen Antennenelemente der Gruppenantennen, ständig zu überwachen. Dies geschieht in älteren MLS-Anlagen z.B. durch Überwachung von Strömen, die durch den einzelnen Antennenelementen als Phasenschieber vorgeschaltete PIN-Dioden fließen.
- In den in den oben genannten Druckschriften beschriebenen Vorrichtungen wird, zusätzlich zu dieser Diodenstromüberwachung, der Verlauf des Antennenfernfeldes überwacht. Da das Antennenfernfeld mit der Aperturbelegung der Antenne über eine Fourier-Transformation verknüpft ist, lassen sich durch Überwachung des Fernfeldes neben Abweichungen in der Phasenbelegung auch Abweichungen in der Amplitudenbelegung der einzelnen Antennenelemente erkennen.
- Der Verlauf des Fernfeldes einer phasengesteuerten Gruppenantenne läßt sich außer durch direkte Feldmessungen auch mittels eines sogenannten Integralmonitorhohlleiters erfassen, einem Hohlleiterbauelement, das parallel zur Gruppenachse der Antenne in der Nähe der Antennenelemente (Strahler) angeordnet und mit den Strahlungsfeldern der einzelnen Antennenelemente über Koppelöffnungen gekoppelt ist. In einem solchen Integralmonitorhohlleiter überlagern sich die von den einzelnen Antennenelementen stammenden Feldanteile zu einem Monitorsignal, das einem Ausgang des Integralmonitorhohlleiters entnommen werden kann und dessen Verlauf bei ausreichend großem Schwenkbereich der Antennenkeule bis auf einen Winkelversatz gegenüber der Senkrechten zur Antennengruppenachse, dem sogenannten Monitorwinkel oder Beobachtungswinkel, in guter Näherung dem Fernfelddiagramm entspricht.
- Der Beobachtungswinkel, um den das Monitorsignal gegenüber der Senkrechten der Antennengruppenachse versetzt ist, läßt sich in gewissen Grenzen durch die Abmessungen des Integralmonitorhohlleiters und durch die Gestaltung der Koppelöffnungen beeinflussen. Er kann bei der Berechnung der Aperturbelegung der Antenne berücksichtigt werden, so daß diese Berechnung, trotz Versatzes des Monitorsignals um den Beobachtungswinkel aus diesem Monitorsignal mittels Fourier-Transformation erfolgen kann.
- Voraussetzung für eine gute Übereinstimmung des aus dem Integralmonitorhohlleiter gewonnenen Monitorsignals mit dem Fernfelddiagramm der Antenne und damit Voraussetzung für eine richtige Berechnung der Aperturbelegung der Antenne ist, daß die Antenne über einen ausreichend großen Winkelbereich hinweg geschwenkt wird. Dieser Winkelbereich sollte wenigstens eine volle Periode des Fernfelddiagrammes abdecken, damit zur Ausführung der Fourier-Transformation Feldinformation von einer ganzen Periode des Fernfelddiagramms zur Verfügung steht.
- In den meisten Fällen besitzen MLS-Antennen jedoch einen eingeschränkten Schwenkbereich, der oft nur einen Bruchteil einer Periode des Fernfelddiagrammes umfaßt. Die Ausführung der Fourier-Transformation des Monitorsignals wird in solchen Fällen fehlerhaft und damit unbrauchbar. Eine in der oben genannten US-PS, in Spalte 9, Zeile 34-42 vorgeschlagene Korrektur von durch einen zu engen Schwenkbereich hervorgerufenen Störungen durch Fensterung schafft keine grundsätzliche Abhilfe und ist allenfalls dann nützlich, wenn der Schwenkbereich nur sehr wenig kleiner als eine Periode des Fernfelddiagrammes ist.
- Es ist deshalb Aufgabe der Erfindung, eine Einrichtung gemäß dem Oberbegriff des Patentanspruchs 1 derart weiterzubilden, daß eine ausreichend genaue Berechnung der Aperturbelegung einer phasengesteuerten Gruppenantenne unter Verwendung eines Integralmonitorhohlleiters auch bei Antennen mit stark eingeschränktem Schwenkbereich möglich ist.
- Diese Aufgabe wird durch die Merkmale des Patentanspruchs 1 gelöst.
- Durch den von dem ersten Ausgang räumlich getrennt vorgesehenen zweiten Ausgang des Integralmonitorhohlleiters und die zusätzliche Auswertung des dort entnommenen Monitorsignals wird der für die Berechnung der Aperturbelegung benötigte Schwenkbereich im günstigsten Falle auf das Doppelte erweitert. Werden die beiden Ausgänge z.B. an beiden Enden des Integralmonitorhohlleiters vorgesehen, wie im Patentanspruch 2 beansprucht, so liefert der erste Ausgang ein Monitorsignal, das nur Information aus einem der Breite des Schwenkbereiches entsprechenden Teilbereich des gesamten Fernfelddiagrammes enthält. Die Lage dieses Information liefernden, d.h. "sichtbaren" Bereiches innerhalb des Fernfelddiagrammes ist durch den Beobachtungswinkel θ bestimmt. Der zweite Ausgang am anderen Ende des Integralmonitorhohlleiters liefert ein Monitorsignal, das ebenfalls nur Information aus einem der Breite des Schwenkbereiches entsprechenden Teilbereich des Fernfelddiagrammes enthält. Dieser Teilbereich ist aber unter einem anderen Beobachtungswinkel, und zwar dem spiegelbildlich zu 0°, zur Mittelsenkrechten auf der Antennengruppenachse gelegenen Winkel -θ sichtbar. Bei nicht zu eingeschränktem Schwenkbereich ist es nun möglich, die an beiden Ausgängen gewonnenen Monitorsignale oder deren aufbereitete Signalteile einander ergänzend zu verwerten. Lassen sich die sichtbaren Teilbereiche in ihrer Lage und Breite so einstellen, daß sie zusammen eine Periode des Fernfelddiagrammes abdecken, so kann eine genaue Berechnung der Aperturbelegung der Antenne durchgeführt werden. In extremen Fällen, z.B. bei MLS-Elevationsantennen ist der Schwenkbereich so stark begrenzt (z.B. nur 15°), daß selbst durch zusätzliche Auswertung des aus einem zweiten Ausgang des Integralmonitorhohlleiters gewonnenen Monitorsignals kein einer vollen Periode des Fernfelddiagrammes entsprechender sichtbarer Bereich zusammengesetzt werden kann.
- In diesem Falle können gemäß einer in Patentanspruch 3 beschriebenen Weiterbildung der Erfindung ein oder mehrere weitere Signalmonitorhohlleiter eingesetzt werden, deren Monitorwinkel so eingestellt sind, daß die zugeordneten sichtbaren Bereiche des Fernfelddiagrammes insgesamt die durch die sichtbaren Bereiche des ersten Integralmonitorhohlleiters nicht erfaßten Winkelbereiche einer Periode überdecken.
- Anhand mehrerer Figuren sollen nun Ausführungsbeispiele der Einrichtung nach der Erfindung beschrieben werden.
- Fig. 1
- zeigt schematisch eine Einrichtung zur Gewinnung der Aperturbelegung nach dem Stand der Technik
- Fig. 2
- zeigt ein mit der in Fig. 1 dargestellten Einrichtung gewonnenes Monitorsignal
- Fig. 3
- zeigt schematisch eine Einrichtung zur Gewinnung der Aperturbelegung nach der Erfindung
- Fig. 4
- zeigt mit der Einrichtung nach Fig. 3 gewonnene Monitorsignale
- Fig. 5
- zeigt schematisch eine weitere Einrichtung nach der Erfindung
- Fig. 6
- zeigt ein aus vier Monitorsignalen zusammengesetztes Gesamt-Monitorsignal
- In Fig. 1 ist schematisch eine Einrichtung zur Gewinnung der Aperturbelegung einer MLS-Gruppenantenne dargestellt, wie sie aus dem Stand der Technik bekannt ist. Ein Sender S speist über ein Netzwerk N eine Anzahl von Antennenelementen (Strahlern) SE1...SEn. Die Zuführung der Hochfrequenzenergie zu den Antennenelementen erfolgt über den einzelnen Antennenelementen vorgeschaltete Phasenschieber PS1...PSn, in der Regel PIN-Dioden, die von einer Strahlsteuereinheit SST zu individuell vorgegebenen Zeiten angesteuert werden und jeweils eine vorgegebene Phasenverschiebung einstellen.
In Strahlernähe ist parallel zur Gruppenachse der Antenne ein Integralmonitorhohlleiter MH angeordnet, der auf Höhe der einzelnen Strahler je eine in der Figur nicht dargestellte Koppelöffnung besitzt und dessen Ausgang A über eine Signalaufbereitungsschaltung SAB und einen nachgeschalteten Analog/Digitalumsetzer AD mit einer Signalverarbeitungsschaltung SV verbunden ist. Die Signalverarbeitungsschaltung enthält einen schnellen Signalprozessor, der in der Lage ist, mathematische Operationen wie z.B. Fast-Fourier-Transformationen in Echtzeit auszuführen. - Die in Fig. 1 dargestellte bekannte Einrichtung wertet ein Monitorsignal aus, das in Fig. 2 wiedergegeben ist. Dieses Signal entsteht im Integralmonitorhohlleiter MH durch Überlagerung der von den einzelnen Antennenelementen stammenden, über die Koppelöffnungen in den Hohlleiter eingekoppelten, mit unterschiedlichen Phasenverschiebungen behafteten Anteile des MLS-Sendesignals. Das dem Ausgang A entnommene Monitorsignal entspricht bis auf einen Winkelversatz gegenüber der Senkrechten auf der Antennengruppenachse, dem Beobachtungswinkel θM, dem Fernfelddiagramm der MLS-Antenne. Wie aus dem Fernfelddiagramm kann somit auch aus diesem Monitorsignal mittels einer Fourier-Transformation die Aperturbelegung der Antenne berechnet werden und vorgegebene Prüfwerte können zur Überwachung der einwandfreien Funktion der Sendeeinrichtung mit abgespeicherten Sollwerten verglichen werden. Verschiedene Verfahren zur Signalaufbereitung und Berechnung der Aperturbelegung sind in der eingangs genannten DE-OS 40 12 101 beschrieben.
- Zur Berechnung der Aperturbelegung aus dem Fernfelddiagramm oder dem mittels Integralmonitorhohlleiter gewonnenen Monitorsignal über eine Fourier-Transformation ist es erforderlich, daß von mindestens einer ganzen Periode des Fernfeldes oder eines diesem entsprechenden Monitorsignals Meßwerte bzw. Abtastwerte zur Verfügung stehen. Letzteres ist dann nicht der Fall, wenn der Schwenkbereich der Antenne nur einen Winkelbereich umfaßt, der kleiner als der von einer Periode des Fernfelddiagrammes eingenommene Winkelbereich ist. Die über eine Fourier-Transformation berechnete Aperturbelegung entspricht dann nicht deren wirklichem Verlauf und ist damit unbrauchbar.
- In Fig. 3 besitzt der Integralmonitorhohlleiter MH im Gegensatz zu der in Fig. 1 wiedergegebenen Anordnung zwei einander gegenüberliegende Ausgänge A1 und A2. Jedem Eingang ist eine Signalaufbereitungsschaltung SAB1, SAB2 nachgeschaltet, die ein aufbereitetes Monitorsignal über einen Analog/Digitalumsetzer AD1, AD2 einer Signalverarbeitungsschaltung SV zuführt. Die an den Ausgängen A1 und A2 zu entnehmenden Monitorsignale MS1, MS2 unterscheiden sich voneinander in ihrem Beobachtungswinkel θM. Unter den unterschiedlichen Beobachtungswinkeln sind bei eingeschränktem Schwenkbereich jeweils unterschiedliche Bereiche MS1, MS2 des dem Fernfelddiagramm entsprechenden Gesamt-Monitorsignals sichtbar. Die Breite dieser sichtbaren Bereiche entspricht jeweils dem Schwenkbereich der Antenne. Ihre Lage geht aus Fig. 4a und Fig. 4b hervor:
- In Fig. 4a erscheint das dem Ausgang A1 entnommene Monitorsignal MS1 unter einem Beobachtungswinkel θM1 , von der Antennenmitte (Mittelsenkrechte auf der Antennengruppenachse) aus gesehen, somit nach rechts versetzt. Es bleiben damit auf der rechten Seite gelegene Teile des eine Periode breiten, zur Berechnung der Aperturbelegung notwendigen Gesamt-Monitorsignals unsichtbar. Die linke Signalseite ist dagegen bis zum Periodenbeginn sichtbar. Bei dem in Fig. 4b dargestellten, dem Ausgang A2 entnommenen Monitorsignal MS2 liegt der Beobachtungswinkel θM2 bezüglich der Antennenmitte spiegelbildlich zu dem des Monitorsignals MS1, d.h. von der Antennenmitte aus nach links versetzt. Der vom Monitorsignal erfaßte sichtbare Bereich umfaßt damit Anteile des Gesamt-Monitorsignals, die bis zur rechten Grenze der Signalperiode reichen, während am linken Rand der Signalperiode Signalanteile unsichtbar bleiben. Aus Fig. 4a und Fig. 4b ist erkennbar, daß die Monitorsignale MS1 und MS2 hier zusammen genommen die gesamte Information einer Periode des Monitorsignals enthalten. Die zur Berechnung der Aperturbelegung erforderlichen Abtastwerte können damit bei numerischer Berücksichtigung der unterschiedlichen Beobachtungswinkel aus den beiden Monitorsignalen gewonnen werden.
- In besonderen Fällen, z.B. bei Elevationsantennen, die einen Schwenkbereich von nur 15° überstreichen, reicht selbst eine Verdoppelung des sichtbaren Bereichs des Gesamt-Monitorsignals durch Erfassung eines unter einem gespiegelten Beobachtungswinkel gewonnenen zusätzlichen Monitorsignals nicht aus, um das einer ganzen Periode des Antennenfernfeldes entsprechende Gesamt-Monitorsignal sichtbar zu machen.
Um auch hier Information für eine ganze Periode des Monitorsignals zu erhalten, ist in einem in Fig. 5 dargestellten Ausführungsbeispiel ein zweiter Integralmonitorhohlleiter MH2 vorgesehen, dessen, an beiden Enden befindlichen Ausgängen ebenfalls Monitorsignale entnommen werden. Da der Beobachtungswinkel eines Integralmonitorhohlleiters durch das Design des Hohlleiters sowie durch die Lage und Gestalt der Koppelöffnungen beeinflußt und eingestellt werden kann, ist es durch derartige Einstellung möglich, noch nicht durch auswertbare Monitorsignale sichtbar gemachte Teile eines eine Periode breiten Gesamt-Monitorsignals durch Monitorsignale eines weiteren Integralmonitorhohlleiters sichtbar zu machen.
In Fig. 6 ist dargestellt, wie bei einer Antenne mit stark eingeschränktem Schwenkbereich eine ganze Periode eines Gesamt-Monitorsignals aus vier in ihrer Breite eingeschränkten Monitorsignalen MSI...MSIV mit den Beobachtungswinkeln θA , -θA , θB , -θB zusammengesetzt werden kann.
Claims (3)
- Einrichtung zur Gewinnung der Aperturbelegung einer phasengesteuerten Gruppenantenne, welche mehrere, über Koppelöffnungen mit einem Integralmonitorhohlleiter (MH) gekoppelte Antennenelemente (SE1...SEn) besitzt, mit einer Signalaufbereitungsschaltung (SAB), die mit einem ersten Ausgang (A) des Integralmonitorhohlleiters verbunden ist und Realteil und Imaginärteil, zumindest aber den Realteil eines dem Integralmonitorhohlleiter entnehmbaren, zeitabhängigen komplexen Monitorsignals ermittelt und einer Signalverarbeitungsschaltung (SV) zuführt, die die Aperturbelegung der Gruppenantenne aus den von der Signalaufbereitungsschaltung ermittelten Monitorsignalteilen mit Hilfe eines Signalprozessors fortlaufend berechnet,
dadurch gekennzeichnet,
daß der Integralmonitorhohlleiter (MH1, MH2) mindestens einen von dem ersten Ausgang (A1) räumlich getrennten weiteren Ausgang (A2) besitzt, der mit einer weiteren Signalaufbereitungsschaltung (SAB2) verbunden ist, die Realteil und Imaginärteil oder nur den Realteil eines am weiteren Ausgang entnehmbaren, zeitabhängigen komplexen Monitorsignals ermittelt und ebenfalls der Signalverarbeitungsschaltung (SV) zuführt und daß der Signalprozessor der Signalverarbeitungsschaltung die von der weiteren Signalaufbereitungsschaltung (SAB2) ermittelten Monitorsignalanteile zur Berechnung der Aperturbelegung der Gruppenantenne mitverwendet. - Einrichtung nach Patentanspruch 1, dadurch gekennzeichnet, daß zwei Ausgänge (A1, A2) des Integralmonitorhohlleiters (MH) an einander gegenüberliegenden Enden dieses Bauelementes vorgesehen sind.
- Einrichtung nach Patentanspruch 1 oder 2, dadurch gekennzeichnet, daß ein oder mehrere weitere Integralmonitorhohlleiter (MH2) vorgesehen sind, deren Ausgängen Monitorsignale unter anderen Beobachtungswinkeln als die, unter denen an den Ausgängen des ersten Integralmonitorhohlleiters Monitorsignale abgegriffen werden, zu entnehmen sind, daß mit den Ausgängen dieses oder dieser weiteren Integralmonitorhohlleiter weitere Signalaufbereitungsschaltungen verbunden sind, welche jeweils Realteil und Imaginärteil oder nur den Realteil der den weiteren Integralmonitorhohlleitern entnommenen Monitorsignale (MSI...MSIV) ermitteln und dem Signalprozessor zuführen und daß der Signalprozessor die von den weiteren Signalaufbereitungsschaltungen ermittelten Monitorsignalteile zur Berechnung der Aperturbelegung mitverwendet.
Applications Claiming Priority (2)
| Application Number | Priority Date | Filing Date | Title |
|---|---|---|---|
| DE4227857A DE4227857A1 (de) | 1992-08-22 | 1992-08-22 | Einrichtung zur Gewinnung der Aperturbelegung einer phasengesteuerten Gruppenantenne |
| DE4227857 | 1992-08-22 |
Publications (2)
| Publication Number | Publication Date |
|---|---|
| EP0584635A1 EP0584635A1 (de) | 1994-03-02 |
| EP0584635B1 true EP0584635B1 (de) | 1997-01-29 |
Family
ID=6466145
Family Applications (1)
| Application Number | Title | Priority Date | Filing Date |
|---|---|---|---|
| EP93112787A Expired - Lifetime EP0584635B1 (de) | 1992-08-22 | 1993-08-10 | Einrichtung zur Gewinnung der Aperturbelegung einer phasengesteuerten Gruppenantenne |
Country Status (6)
| Country | Link |
|---|---|
| US (1) | US5337059A (de) |
| EP (1) | EP0584635B1 (de) |
| JP (1) | JP3383369B2 (de) |
| AU (1) | AU668192B2 (de) |
| CA (1) | CA2104261C (de) |
| DE (2) | DE4227857A1 (de) |
Cited By (1)
| Publication number | Priority date | Publication date | Assignee | Title |
|---|---|---|---|---|
| CN102792521A (zh) * | 2010-03-18 | 2012-11-21 | 阿尔卡特朗讯 | 用于移动电信的有源天线阵列的校准 |
Families Citing this family (6)
| Publication number | Priority date | Publication date | Assignee | Title |
|---|---|---|---|---|
| DE19711655A1 (de) * | 1997-03-20 | 1998-09-24 | Alsthom Cge Alcatel | Integralmonitornetzwerk, Antennenanlage und Sendeanlage für ein Instrumentenlandesystem (ILS) |
| US5841394A (en) * | 1997-06-11 | 1998-11-24 | Itt Manufacturing Enterprises, Inc. | Self calibrating radar system |
| DE19953271A1 (de) * | 1999-11-06 | 2001-05-10 | Airsys Navigation Systems Gmbh | Sendeantenne |
| KR101012161B1 (ko) * | 2010-08-25 | 2011-02-07 | 엘아이지넥스원 주식회사 | 디지털 레이더의 안테나 패턴을 측정하기 위한 시스템 및 방법 |
| US8686896B2 (en) * | 2011-02-11 | 2014-04-01 | Src, Inc. | Bench-top measurement method, apparatus and system for phased array radar apparatus calibration |
| CN113866522B (zh) * | 2021-12-07 | 2022-02-22 | 成都锐芯盛通电子科技有限公司 | 一种相控阵天线的方向图测试方法及系统 |
Family Cites Families (6)
| Publication number | Priority date | Publication date | Assignee | Title |
|---|---|---|---|---|
| US4453164A (en) * | 1982-07-26 | 1984-06-05 | Rca Corporation | Method of determining excitation of individual elements of a phase array antenna from near-field data |
| US4536766A (en) * | 1982-09-07 | 1985-08-20 | Hazeltine Corporation | Scanning antenna with automatic beam stabilization |
| AU565039B2 (en) * | 1983-05-23 | 1987-09-03 | Hazeltine Corp. | Resonant waveguide aperture manifold |
| US4926186A (en) * | 1989-03-20 | 1990-05-15 | Allied-Signal Inc. | FFT-based aperture monitor for scanning phased arrays |
| NO177475C (no) * | 1990-04-14 | 1995-09-20 | Sel Alcatel Ag | Fremgangsmåte og apparat ved antenne |
| DE4012101A1 (de) * | 1990-04-14 | 1991-10-17 | Standard Elektrik Lorenz Ag | Verfahren und vorrichtung zur gewinnung der aperturbelegung von phasengesteuerten gruppenantennen |
-
1992
- 1992-08-22 DE DE4227857A patent/DE4227857A1/de not_active Withdrawn
-
1993
- 1993-08-10 EP EP93112787A patent/EP0584635B1/de not_active Expired - Lifetime
- 1993-08-10 DE DE59305316T patent/DE59305316D1/de not_active Expired - Lifetime
- 1993-08-13 AU AU44634/93A patent/AU668192B2/en not_active Ceased
- 1993-08-17 CA CA002104261A patent/CA2104261C/en not_active Expired - Fee Related
- 1993-08-23 JP JP20803093A patent/JP3383369B2/ja not_active Expired - Fee Related
- 1993-08-23 US US08/110,364 patent/US5337059A/en not_active Expired - Lifetime
Cited By (2)
| Publication number | Priority date | Publication date | Assignee | Title |
|---|---|---|---|---|
| CN102792521A (zh) * | 2010-03-18 | 2012-11-21 | 阿尔卡特朗讯 | 用于移动电信的有源天线阵列的校准 |
| CN102792521B (zh) * | 2010-03-18 | 2015-07-15 | 阿尔卡特朗讯 | 用于移动电信的有源天线阵列的校准 |
Also Published As
| Publication number | Publication date |
|---|---|
| JP3383369B2 (ja) | 2003-03-04 |
| EP0584635A1 (de) | 1994-03-02 |
| JPH06196923A (ja) | 1994-07-15 |
| CA2104261A1 (en) | 1994-02-23 |
| AU4463493A (en) | 1994-02-24 |
| DE4227857A1 (de) | 1994-02-24 |
| DE59305316D1 (de) | 1997-03-13 |
| AU668192B2 (en) | 1996-04-26 |
| CA2104261C (en) | 2001-12-18 |
| US5337059A (en) | 1994-08-09 |
Similar Documents
| Publication | Publication Date | Title |
|---|---|---|
| DE69103879T2 (de) | Kollisionsvermeidungssendesystem mit automatischer eichung. | |
| DE3743123C2 (de) | Antennenvorrichtung | |
| DE69618814T2 (de) | Hybride-peilsystem mit amplituden/phasenvergleich | |
| DE2248325C2 (de) | Antenne zum Senden oder Empfangen mit schwenkbarem Strahlenbündel | |
| DE69317195T2 (de) | Verfahren zur Antenneeichung im Nahfeld für aktive Antenne | |
| DE69701165T2 (de) | Selbst-Eichung einer Gruppenantenne mit ungleichmässiger gegenseitiger Kupplung der Antennenelemente und willkürlicher Orientierung des Antennnengitters | |
| EP1530816B9 (de) | Kalibriervorrichtung für ein umschaltbares antennen-array sowie ein zugehöriges betriebsverfahren | |
| EP2965382B1 (de) | Antennenanordnung mit veränderlicher richtcharakteristik | |
| DE102010040749A1 (de) | Radarvorrichtung zum Abstrahlen und Empfangen elektrischer Wellen mit Gitterkeulen | |
| DE3042456A1 (de) | Antenne mit einer einrichtung zur drehung der polarisationsebene | |
| EP0584635B1 (de) | Einrichtung zur Gewinnung der Aperturbelegung einer phasengesteuerten Gruppenantenne | |
| DE69827493T2 (de) | Selbstkalibrierendes radarsystem | |
| DE69028680T2 (de) | Konstante Strahlbreiten aufweisende Abtastgruppenantenne | |
| DE3787832T2 (de) | Echtzeitanzeige der Strahlrichtung bei einer Anordnung zur Antennenstrahlsteuerung. | |
| DE2731485C1 (de) | Verfahren und Vorrichtung zur Stoerverminderung bei einem elektromagnetischen Rueckstrahl-Ortungsgeraet | |
| DE3787797T2 (de) | Halbleiter phasengesteuerte gruppenantenne mit kleinen nebenkeulen. | |
| EP0935825B1 (de) | Kraftfahrzeug-radarsensor | |
| DE2505697C1 (de) | Stroerschutzverfahren fuer eine Antenne mit elektronischer Strahlschwenkung und Antenne zur Anwendung des Verfahrens | |
| DE19627218A1 (de) | Radarvorrichtung | |
| DE2159140C3 (de) | Photoelektrisches Detektorsystem | |
| DE19927395A1 (de) | Vorrichtung und Verfahren zur Erhöhung der Winkelauflösung einer Antennenanordnung | |
| EP0023606B1 (de) | Antennensystem zur Peilung einer Mikrowellen-Signalquelle | |
| DE3827589C2 (de) | ||
| EP0249753B1 (de) | Nach dem Strahlschwenkverfahren arbeitendes Mikrowellenlandesystem | |
| DE3440666C2 (de) | Antistörverfahren und -vorrichtung für Radaranlagen sowie mit einer solchen Vorrichtung ausgestattete Radaranlage |
Legal Events
| Date | Code | Title | Description |
|---|---|---|---|
| PUAI | Public reference made under article 153(3) epc to a published international application that has entered the european phase |
Free format text: ORIGINAL CODE: 0009012 |
|
| AK | Designated contracting states |
Kind code of ref document: A1 Designated state(s): DE FR GB IT |
|
| 17P | Request for examination filed |
Effective date: 19940414 |
|
| GRAG | Despatch of communication of intention to grant |
Free format text: ORIGINAL CODE: EPIDOS AGRA |
|
| 17Q | First examination report despatched |
Effective date: 19960313 |
|
| GRAH | Despatch of communication of intention to grant a patent |
Free format text: ORIGINAL CODE: EPIDOS IGRA |
|
| GRAH | Despatch of communication of intention to grant a patent |
Free format text: ORIGINAL CODE: EPIDOS IGRA |
|
| GRAA | (expected) grant |
Free format text: ORIGINAL CODE: 0009210 |
|
| AK | Designated contracting states |
Kind code of ref document: B1 Designated state(s): DE FR GB IT |
|
| REF | Corresponds to: |
Ref document number: 59305316 Country of ref document: DE Date of ref document: 19970313 |
|
| GBT | Gb: translation of ep patent filed (gb section 77(6)(a)/1977) |
Effective date: 19970321 |
|
| ITF | It: translation for a ep patent filed | ||
| ET | Fr: translation filed | ||
| PLBE | No opposition filed within time limit |
Free format text: ORIGINAL CODE: 0009261 |
|
| 26N | No opposition filed | ||
| REG | Reference to a national code |
Ref country code: GB Ref legal event code: IF02 |
|
| PGFP | Annual fee paid to national office [announced via postgrant information from national office to epo] |
Ref country code: IT Payment date: 20100817 Year of fee payment: 18 Ref country code: FR Payment date: 20100824 Year of fee payment: 18 Ref country code: DE Payment date: 20100812 Year of fee payment: 18 |
|
| PGFP | Annual fee paid to national office [announced via postgrant information from national office to epo] |
Ref country code: GB Payment date: 20100811 Year of fee payment: 18 |
|
| GBPC | Gb: european patent ceased through non-payment of renewal fee |
Effective date: 20110810 |
|
| REG | Reference to a national code |
Ref country code: FR Ref legal event code: ST Effective date: 20120430 |
|
| PG25 | Lapsed in a contracting state [announced via postgrant information from national office to epo] |
Ref country code: IT Free format text: LAPSE BECAUSE OF NON-PAYMENT OF DUE FEES Effective date: 20110810 |
|
| REG | Reference to a national code |
Ref country code: DE Ref legal event code: R119 Ref document number: 59305316 Country of ref document: DE Effective date: 20120301 |
|
| PG25 | Lapsed in a contracting state [announced via postgrant information from national office to epo] |
Ref country code: GB Free format text: LAPSE BECAUSE OF NON-PAYMENT OF DUE FEES Effective date: 20110810 Ref country code: FR Free format text: LAPSE BECAUSE OF NON-PAYMENT OF DUE FEES Effective date: 20110831 |
|
| PG25 | Lapsed in a contracting state [announced via postgrant information from national office to epo] |
Ref country code: DE Free format text: LAPSE BECAUSE OF NON-PAYMENT OF DUE FEES Effective date: 20120301 |