RU2468002C2 - Усовершенствованный способ синтеза мочевины - Google Patents
Усовершенствованный способ синтеза мочевины Download PDFInfo
- Publication number
- RU2468002C2 RU2468002C2 RU2009145646/04A RU2009145646A RU2468002C2 RU 2468002 C2 RU2468002 C2 RU 2468002C2 RU 2009145646/04 A RU2009145646/04 A RU 2009145646/04A RU 2009145646 A RU2009145646 A RU 2009145646A RU 2468002 C2 RU2468002 C2 RU 2468002C2
- Authority
- RU
- Russia
- Prior art keywords
- stream
- reactor
- supplied
- stripping column
- heated
- Prior art date
Links
- XSQUKJJJFZCRTK-UHFFFAOYSA-N Urea Chemical compound NC(N)=O XSQUKJJJFZCRTK-UHFFFAOYSA-N 0.000 title claims abstract description 66
- 239000004202 carbamide Substances 0.000 title claims abstract description 65
- 238000001308 synthesis method Methods 0.000 title abstract description 3
- QGZKDVFQNNGYKY-UHFFFAOYSA-N Ammonia Chemical compound N QGZKDVFQNNGYKY-UHFFFAOYSA-N 0.000 claims abstract description 129
- 238000000034 method Methods 0.000 claims abstract description 73
- 229910021529 ammonia Inorganic materials 0.000 claims abstract description 66
- CURLTUGMZLYLDI-UHFFFAOYSA-N Carbon dioxide Chemical compound O=C=O CURLTUGMZLYLDI-UHFFFAOYSA-N 0.000 claims abstract description 58
- 230000015572 biosynthetic process Effects 0.000 claims abstract description 48
- KXDHJXZQYSOELW-UHFFFAOYSA-N carbonic acid monoamide Natural products NC(O)=O KXDHJXZQYSOELW-UHFFFAOYSA-N 0.000 claims abstract description 41
- 238000003786 synthesis reaction Methods 0.000 claims abstract description 40
- BVCZEBOGSOYJJT-UHFFFAOYSA-N ammonium carbamate Chemical compound [NH4+].NC([O-])=O BVCZEBOGSOYJJT-UHFFFAOYSA-N 0.000 claims abstract description 38
- 229910002092 carbon dioxide Inorganic materials 0.000 claims abstract description 31
- 230000008569 process Effects 0.000 claims abstract description 28
- 239000001569 carbon dioxide Substances 0.000 claims abstract description 27
- 239000003795 chemical substances by application Substances 0.000 claims abstract description 16
- 238000000354 decomposition reaction Methods 0.000 claims abstract description 14
- 239000013067 intermediate product Substances 0.000 claims abstract description 3
- 239000000203 mixture Substances 0.000 claims description 39
- 238000007906 compression Methods 0.000 claims description 29
- 230000006835 compression Effects 0.000 claims description 29
- 238000004821 distillation Methods 0.000 claims description 20
- 238000000926 separation method Methods 0.000 claims description 19
- KXDHJXZQYSOELW-UHFFFAOYSA-M Carbamate Chemical compound NC([O-])=O KXDHJXZQYSOELW-UHFFFAOYSA-M 0.000 claims description 15
- 238000010438 heat treatment Methods 0.000 claims description 14
- 238000000746 purification Methods 0.000 claims description 10
- 238000009434 installation Methods 0.000 claims description 7
- 238000012546 transfer Methods 0.000 claims description 6
- 229910052799 carbon Inorganic materials 0.000 claims description 5
- MHAJPDPJQMAIIY-UHFFFAOYSA-N Hydrogen peroxide Chemical compound OO MHAJPDPJQMAIIY-UHFFFAOYSA-N 0.000 claims description 4
- QVGXLLKOCUKJST-UHFFFAOYSA-N atomic oxygen Chemical compound [O] QVGXLLKOCUKJST-UHFFFAOYSA-N 0.000 claims description 4
- 239000007800 oxidant agent Substances 0.000 claims description 4
- 239000001301 oxygen Substances 0.000 claims description 3
- 229910052760 oxygen Inorganic materials 0.000 claims description 3
- 239000003570 air Substances 0.000 claims description 2
- 210000004243 sweat Anatomy 0.000 claims 1
- 239000000126 substance Substances 0.000 abstract description 7
- 230000000694 effects Effects 0.000 abstract 1
- 239000007788 liquid Substances 0.000 description 27
- 238000006243 chemical reaction Methods 0.000 description 21
- XLYOFNOQVPJJNP-UHFFFAOYSA-N water Substances O XLYOFNOQVPJJNP-UHFFFAOYSA-N 0.000 description 19
- 229910001868 water Inorganic materials 0.000 description 19
- 238000009833 condensation Methods 0.000 description 11
- 230000005494 condensation Effects 0.000 description 11
- 239000000047 product Substances 0.000 description 9
- 239000000243 solution Substances 0.000 description 6
- 239000007864 aqueous solution Substances 0.000 description 5
- 230000008901 benefit Effects 0.000 description 5
- 238000005260 corrosion Methods 0.000 description 5
- 230000007797 corrosion Effects 0.000 description 5
- 239000012530 fluid Substances 0.000 description 5
- 238000002161 passivation Methods 0.000 description 5
- 239000003153 chemical reaction reagent Substances 0.000 description 4
- 238000004519 manufacturing process Methods 0.000 description 4
- 239000001099 ammonium carbonate Substances 0.000 description 3
- 239000000498 cooling water Substances 0.000 description 3
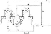
- 238000010586 diagram Methods 0.000 description 3
- 239000011261 inert gas Substances 0.000 description 3
- 239000007791 liquid phase Substances 0.000 description 3
- 239000000463 material Substances 0.000 description 3
- 229910001220 stainless steel Inorganic materials 0.000 description 3
- 239000010935 stainless steel Substances 0.000 description 3
- ATRRKUHOCOJYRX-UHFFFAOYSA-N Ammonium bicarbonate Chemical compound [NH4+].OC([O-])=O ATRRKUHOCOJYRX-UHFFFAOYSA-N 0.000 description 2
- 230000009471 action Effects 0.000 description 2
- 235000012501 ammonium carbonate Nutrition 0.000 description 2
- 239000012159 carrier gas Substances 0.000 description 2
- 230000008859 change Effects 0.000 description 2
- 230000018044 dehydration Effects 0.000 description 2
- 238000006297 dehydration reaction Methods 0.000 description 2
- 239000002270 dispersing agent Substances 0.000 description 2
- 239000007789 gas Substances 0.000 description 2
- 238000012423 maintenance Methods 0.000 description 2
- VUZPPFZMUPKLLV-UHFFFAOYSA-N methane;hydrate Chemical compound C.O VUZPPFZMUPKLLV-UHFFFAOYSA-N 0.000 description 2
- 230000000737 periodic effect Effects 0.000 description 2
- 239000011541 reaction mixture Substances 0.000 description 2
- 239000007787 solid Substances 0.000 description 2
- BVKZGUZCCUSVTD-UHFFFAOYSA-M Bicarbonate Chemical compound OC([O-])=O BVKZGUZCCUSVTD-UHFFFAOYSA-M 0.000 description 1
- CBENFWSGALASAD-UHFFFAOYSA-N Ozone Chemical compound [O-][O+]=O CBENFWSGALASAD-UHFFFAOYSA-N 0.000 description 1
- FAPWRFPIFSIZLT-UHFFFAOYSA-M Sodium chloride Chemical compound [Na+].[Cl-] FAPWRFPIFSIZLT-UHFFFAOYSA-M 0.000 description 1
- 229910000831 Steel Inorganic materials 0.000 description 1
- 235000012538 ammonium bicarbonate Nutrition 0.000 description 1
- 230000002051 biphasic effect Effects 0.000 description 1
- 239000003990 capacitor Substances 0.000 description 1
- 150000004657 carbamic acid derivatives Chemical class 0.000 description 1
- 230000003247 decreasing effect Effects 0.000 description 1
- 238000013461 design Methods 0.000 description 1
- 238000006073 displacement reaction Methods 0.000 description 1
- 238000009826 distribution Methods 0.000 description 1
- 230000007717 exclusion Effects 0.000 description 1
- 238000011049 filling Methods 0.000 description 1
- 239000012467 final product Substances 0.000 description 1
- 239000008246 gaseous mixture Substances 0.000 description 1
- 239000007792 gaseous phase Substances 0.000 description 1
- 238000005469 granulation Methods 0.000 description 1
- 230000003179 granulation Effects 0.000 description 1
- 229910052739 hydrogen Inorganic materials 0.000 description 1
- 238000002347 injection Methods 0.000 description 1
- 239000007924 injection Substances 0.000 description 1
- 230000003993 interaction Effects 0.000 description 1
- 230000004048 modification Effects 0.000 description 1
- 238000012986 modification Methods 0.000 description 1
- 238000005457 optimization Methods 0.000 description 1
- 230000036284 oxygen consumption Effects 0.000 description 1
- 239000012071 phase Substances 0.000 description 1
- 230000008092 positive effect Effects 0.000 description 1
- 238000004064 recycling Methods 0.000 description 1
- 238000006479 redox reaction Methods 0.000 description 1
- 239000011780 sodium chloride Substances 0.000 description 1
- 239000010959 steel Substances 0.000 description 1
- 238000012360 testing method Methods 0.000 description 1
- 230000005514 two-phase flow Effects 0.000 description 1
- 239000002351 wastewater Substances 0.000 description 1
- 238000004065 wastewater treatment Methods 0.000 description 1
Images
Classifications
-
- C—CHEMISTRY; METALLURGY
- C07—ORGANIC CHEMISTRY
- C07C—ACYCLIC OR CARBOCYCLIC COMPOUNDS
- C07C273/00—Preparation of urea or its derivatives, i.e. compounds containing any of the groups, the nitrogen atoms not being part of nitro or nitroso groups
- C07C273/02—Preparation of urea or its derivatives, i.e. compounds containing any of the groups, the nitrogen atoms not being part of nitro or nitroso groups of urea, its salts, complexes or addition compounds
- C07C273/04—Preparation of urea or its derivatives, i.e. compounds containing any of the groups, the nitrogen atoms not being part of nitro or nitroso groups of urea, its salts, complexes or addition compounds from carbon dioxide and ammonia
-
- B—PERFORMING OPERATIONS; TRANSPORTING
- B01—PHYSICAL OR CHEMICAL PROCESSES OR APPARATUS IN GENERAL
- B01J—CHEMICAL OR PHYSICAL PROCESSES, e.g. CATALYSIS OR COLLOID CHEMISTRY; THEIR RELEVANT APPARATUS
- B01J2219/00—Chemical, physical or physico-chemical processes in general; Their relevant apparatus
- B01J2219/00002—Chemical plants
- B01J2219/00004—Scale aspects
- B01J2219/00006—Large-scale industrial plants
-
- B—PERFORMING OPERATIONS; TRANSPORTING
- B01—PHYSICAL OR CHEMICAL PROCESSES OR APPARATUS IN GENERAL
- B01J—CHEMICAL OR PHYSICAL PROCESSES, e.g. CATALYSIS OR COLLOID CHEMISTRY; THEIR RELEVANT APPARATUS
- B01J2219/00—Chemical, physical or physico-chemical processes in general; Their relevant apparatus
- B01J2219/00002—Chemical plants
- B01J2219/00027—Process aspects
- B01J2219/0004—Processes in series
-
- Y—GENERAL TAGGING OF NEW TECHNOLOGICAL DEVELOPMENTS; GENERAL TAGGING OF CROSS-SECTIONAL TECHNOLOGIES SPANNING OVER SEVERAL SECTIONS OF THE IPC; TECHNICAL SUBJECTS COVERED BY FORMER USPC CROSS-REFERENCE ART COLLECTIONS [XRACs] AND DIGESTS
- Y02—TECHNOLOGIES OR APPLICATIONS FOR MITIGATION OR ADAPTATION AGAINST CLIMATE CHANGE
- Y02P—CLIMATE CHANGE MITIGATION TECHNOLOGIES IN THE PRODUCTION OR PROCESSING OF GOODS
- Y02P20/00—Technologies relating to chemical industry
- Y02P20/50—Improvements relating to the production of bulk chemicals
- Y02P20/582—Recycling of unreacted starting or intermediate materials
Landscapes
- Chemical & Material Sciences (AREA)
- Organic Chemistry (AREA)
- Organic Low-Molecular-Weight Compounds And Preparation Thereof (AREA)
Applications Claiming Priority (3)
| Application Number | Priority Date | Filing Date | Title |
|---|---|---|---|
| IT001029A ITMI20071029A1 (it) | 2007-05-22 | 2007-05-22 | Procedimento migliorato per la sintesi di urea |
| ITMI2007A001029 | 2007-05-22 | ||
| PCT/EP2008/004119 WO2008141832A1 (en) | 2007-05-22 | 2008-05-19 | Enhanced process for the synthesis of urea |
Publications (2)
| Publication Number | Publication Date |
|---|---|
| RU2009145646A RU2009145646A (ru) | 2011-06-27 |
| RU2468002C2 true RU2468002C2 (ru) | 2012-11-27 |
Family
ID=38691998
Family Applications (1)
| Application Number | Title | Priority Date | Filing Date |
|---|---|---|---|
| RU2009145646/04A RU2468002C2 (ru) | 2007-05-22 | 2008-05-19 | Усовершенствованный способ синтеза мочевины |
Country Status (14)
| Country | Link |
|---|---|
| US (1) | US8106241B2 (enExample) |
| EP (1) | EP2152666B1 (enExample) |
| JP (1) | JP5378361B2 (enExample) |
| CN (1) | CN101679224B (enExample) |
| AR (1) | AR066652A1 (enExample) |
| AU (1) | AU2008253238B2 (enExample) |
| CA (1) | CA2687668C (enExample) |
| EG (1) | EG25867A (enExample) |
| IT (1) | ITMI20071029A1 (enExample) |
| MX (1) | MX2009012541A (enExample) |
| PL (1) | PL2152666T3 (enExample) |
| RU (1) | RU2468002C2 (enExample) |
| UA (1) | UA97980C2 (enExample) |
| WO (1) | WO2008141832A1 (enExample) |
Cited By (1)
| Publication number | Priority date | Publication date | Assignee | Title |
|---|---|---|---|---|
| RU2650153C2 (ru) * | 2013-02-25 | 2018-04-09 | САИПЕМ С.п.А. | Способ и система удаления аммиака из потока отходящего газа установки получения мочевины |
Families Citing this family (13)
| Publication number | Priority date | Publication date | Assignee | Title |
|---|---|---|---|---|
| EP2128129A1 (en) * | 2008-05-20 | 2009-12-02 | Urea Casale S.A. | Method for the modernization of a urea production plant |
| IT1395383B1 (it) * | 2009-09-09 | 2012-09-14 | Saipem Spa | Metodo di separazione di ammoniaca e diossido di carbonio da soluzioni acquose |
| ITMI20110804A1 (it) * | 2011-05-10 | 2012-11-11 | Saipem Spa | "processo ad alta resa per la sintesi dell'urea" |
| ITMI20111299A1 (it) * | 2011-07-12 | 2013-01-13 | Saipem Spa | Piatto di reattore per la produzione di urea, e reattore e processo di produzione di urea |
| ITMI20120013A1 (it) * | 2012-01-09 | 2013-07-10 | Saipem Spa | Procedimento per la sintesi di urea comprendente un flusso di passivazione a fondo stripper |
| CN102635536A (zh) * | 2012-05-03 | 2012-08-15 | 内蒙古乌拉山化肥有限责任公司 | 一种防止五段式co2压缩机中co2液化的方法 |
| NO341768B1 (no) * | 2012-08-29 | 2018-01-15 | Yara Int Asa | Passivert urea og gjødselblandinger |
| GB2530447B (en) * | 2013-05-28 | 2020-02-26 | Toyo Engineering Corp | Urea synthesis method |
| ITMI20131139A1 (it) * | 2013-07-05 | 2015-01-06 | Saipem Spa | Sistema e metodo di diffusione di gas per immettere un flusso gassoso, in particolare un flusso gassoso passivante, in un apparato di un impianto urea |
| CN103396343A (zh) * | 2013-07-09 | 2013-11-20 | 内蒙古鄂尔多斯联合化工有限公司 | 二氧化碳气提尿素生产工艺系统防腐方法 |
| IT201700090748A1 (it) * | 2017-08-04 | 2019-02-04 | Saipem Spa | Processo e impianto di produzione di urea facenti uso di co2 prodotta tramite ossi-combustione |
| IL297858A (en) | 2020-05-01 | 2023-01-01 | Monday Com Ltd | Digital processing systems and methods for improved networking and collaborative work management systems, methods and devices |
| JP2023108791A (ja) * | 2022-01-26 | 2023-08-07 | 東洋エンジニアリング株式会社 | 尿素合成方法 |
Citations (4)
| Publication number | Priority date | Publication date | Assignee | Title |
|---|---|---|---|---|
| US3137724A (en) * | 1956-04-16 | 1964-06-16 | Lonza Electric & Chem Works | Process for the pressure synthesis of urea |
| GB1341497A (en) * | 1970-04-02 | 1973-12-19 | Snam Progetti | Process for the production of urea |
| SU1494865A3 (ru) * | 1985-08-12 | 1989-07-15 | Стамикарбон Б.В. (Лайсенсинг Сабсидиари Ов Дсм) (Фирма) | Способ получени мочевины |
| RU2043336C1 (ru) * | 1991-03-22 | 1995-09-10 | Снампрогетти С.п.А | Способ получения мочевины из аммиака и диоксида углерода |
Family Cites Families (4)
| Publication number | Priority date | Publication date | Assignee | Title |
|---|---|---|---|---|
| JPS5746954A (en) * | 1980-09-05 | 1982-03-17 | Mitsui Toatsu Chem Inc | Synthesis of urea |
| NL8500591A (nl) * | 1985-03-04 | 1986-10-01 | Unie Van Kunstmestfab Bv | Werkwijze voor de bereiding van ureum uit kooldioxide en ammoniak. |
| JP4358428B2 (ja) * | 2000-11-01 | 2009-11-04 | 東洋エンジニアリング株式会社 | 尿素製造方法 |
| RU2396253C2 (ru) * | 2005-03-03 | 2010-08-10 | Уреа Казале С.А. | Способ получения мочевины и установка для его осуществления |
-
2007
- 2007-05-22 IT IT001029A patent/ITMI20071029A1/it unknown
-
2008
- 2008-05-19 WO PCT/EP2008/004119 patent/WO2008141832A1/en not_active Ceased
- 2008-05-19 CN CN2008800194349A patent/CN101679224B/zh not_active Expired - Fee Related
- 2008-05-19 US US12/601,103 patent/US8106241B2/en not_active Expired - Fee Related
- 2008-05-19 UA UAA200911792A patent/UA97980C2/uk unknown
- 2008-05-19 AU AU2008253238A patent/AU2008253238B2/en not_active Ceased
- 2008-05-19 CA CA2687668A patent/CA2687668C/en not_active Expired - Fee Related
- 2008-05-19 MX MX2009012541A patent/MX2009012541A/es active IP Right Grant
- 2008-05-19 RU RU2009145646/04A patent/RU2468002C2/ru active
- 2008-05-19 JP JP2010508743A patent/JP5378361B2/ja not_active Expired - Fee Related
- 2008-05-19 PL PL08758715T patent/PL2152666T3/pl unknown
- 2008-05-19 EP EP08758715A patent/EP2152666B1/en active Active
- 2008-05-21 AR ARP080102142A patent/AR066652A1/es active IP Right Grant
-
2009
- 2009-11-22 EG EG2009111710A patent/EG25867A/xx active
Patent Citations (4)
| Publication number | Priority date | Publication date | Assignee | Title |
|---|---|---|---|---|
| US3137724A (en) * | 1956-04-16 | 1964-06-16 | Lonza Electric & Chem Works | Process for the pressure synthesis of urea |
| GB1341497A (en) * | 1970-04-02 | 1973-12-19 | Snam Progetti | Process for the production of urea |
| SU1494865A3 (ru) * | 1985-08-12 | 1989-07-15 | Стамикарбон Б.В. (Лайсенсинг Сабсидиари Ов Дсм) (Фирма) | Способ получени мочевины |
| RU2043336C1 (ru) * | 1991-03-22 | 1995-09-10 | Снампрогетти С.п.А | Способ получения мочевины из аммиака и диоксида углерода |
Cited By (1)
| Publication number | Priority date | Publication date | Assignee | Title |
|---|---|---|---|---|
| RU2650153C2 (ru) * | 2013-02-25 | 2018-04-09 | САИПЕМ С.п.А. | Способ и система удаления аммиака из потока отходящего газа установки получения мочевины |
Also Published As
| Publication number | Publication date |
|---|---|
| CA2687668A1 (en) | 2008-11-27 |
| JP5378361B2 (ja) | 2013-12-25 |
| US8106241B2 (en) | 2012-01-31 |
| JP2010527949A (ja) | 2010-08-19 |
| UA97980C2 (uk) | 2012-04-10 |
| CA2687668C (en) | 2016-03-22 |
| PL2152666T3 (pl) | 2013-09-30 |
| US20100217041A1 (en) | 2010-08-26 |
| AR066652A1 (es) | 2009-09-02 |
| CN101679224A (zh) | 2010-03-24 |
| EP2152666B1 (en) | 2013-03-27 |
| CN101679224B (zh) | 2013-11-06 |
| AU2008253238A1 (en) | 2008-11-27 |
| WO2008141832A8 (en) | 2009-12-17 |
| MX2009012541A (es) | 2010-02-12 |
| AU2008253238B2 (en) | 2013-05-16 |
| WO2008141832A1 (en) | 2008-11-27 |
| ITMI20071029A1 (it) | 2008-11-23 |
| EP2152666A1 (en) | 2010-02-17 |
| RU2009145646A (ru) | 2011-06-27 |
| EG25867A (en) | 2012-09-12 |
Similar Documents
| Publication | Publication Date | Title |
|---|---|---|
| RU2468002C2 (ru) | Усовершенствованный способ синтеза мочевины | |
| EP3436430B1 (en) | Urea production with bi-pressurized synthesis | |
| CN113195449B (zh) | 在低压回收段具有热整合的尿素生产方法和装置 | |
| US8927770B2 (en) | High-yield process for the synthesis of urea | |
| ES2171493T5 (es) | Procedimiento para la sintesis de urea que comprende dos zonas de reaccion independientes. | |
| CN118750896A (zh) | 一种节能型尿素生产系统 | |
| JP7604673B2 (ja) | 尿素製造プロセス及び並列mpユニットを備えたプラント | |
| CN216808188U (zh) | 改善精对苯二甲酸装置脱水塔水质的系统 | |
| RU2838741C1 (ru) | Энергосберегающая система производства мочевины | |
| EP4352041B1 (en) | Urea production with triple mp streams | |
| CA3222982C (en) | Urea production with triple mp streams |