KR20100085097A - 수분 검출기를 갖는 수처리 시스템 - Google Patents
수분 검출기를 갖는 수처리 시스템 Download PDFInfo
- Publication number
- KR20100085097A KR20100085097A KR1020107010412A KR20107010412A KR20100085097A KR 20100085097 A KR20100085097 A KR 20100085097A KR 1020107010412 A KR1020107010412 A KR 1020107010412A KR 20107010412 A KR20107010412 A KR 20107010412A KR 20100085097 A KR20100085097 A KR 20100085097A
- Authority
- KR
- South Korea
- Prior art keywords
- light source
- chamber
- resistance
- water
- moisture
- Prior art date
- Legal status (The legal status is an assumption and is not a legal conclusion. Google has not performed a legal analysis and makes no representation as to the accuracy of the status listed.)
- Ceased
Links
Images
Classifications
-
- C—CHEMISTRY; METALLURGY
- C02—TREATMENT OF WATER, WASTE WATER, SEWAGE, OR SLUDGE
- C02F—TREATMENT OF WATER, WASTE WATER, SEWAGE, OR SLUDGE
- C02F1/00—Treatment of water, waste water, or sewage
- C02F1/30—Treatment of water, waste water, or sewage by irradiation
- C02F1/32—Treatment of water, waste water, or sewage by irradiation with ultraviolet light
- C02F1/325—Irradiation devices or lamp constructions
-
- C—CHEMISTRY; METALLURGY
- C02—TREATMENT OF WATER, WASTE WATER, SEWAGE, OR SLUDGE
- C02F—TREATMENT OF WATER, WASTE WATER, SEWAGE, OR SLUDGE
- C02F1/00—Treatment of water, waste water, or sewage
- C02F1/008—Control or steering systems not provided for elsewhere in subclass C02F
-
- C—CHEMISTRY; METALLURGY
- C02—TREATMENT OF WATER, WASTE WATER, SEWAGE, OR SLUDGE
- C02F—TREATMENT OF WATER, WASTE WATER, SEWAGE, OR SLUDGE
- C02F9/00—Multistage treatment of water, waste water or sewage
- C02F9/20—Portable or detachable small-scale multistage treatment devices, e.g. point of use or laboratory water purification systems
-
- C—CHEMISTRY; METALLURGY
- C02—TREATMENT OF WATER, WASTE WATER, SEWAGE, OR SLUDGE
- C02F—TREATMENT OF WATER, WASTE WATER, SEWAGE, OR SLUDGE
- C02F1/00—Treatment of water, waste water, or sewage
- C02F1/001—Processes for the treatment of water whereby the filtration technique is of importance
-
- C—CHEMISTRY; METALLURGY
- C02—TREATMENT OF WATER, WASTE WATER, SEWAGE, OR SLUDGE
- C02F—TREATMENT OF WATER, WASTE WATER, SEWAGE, OR SLUDGE
- C02F2201/00—Apparatus for treatment of water, waste water or sewage
- C02F2201/002—Construction details of the apparatus
-
- C—CHEMISTRY; METALLURGY
- C02—TREATMENT OF WATER, WASTE WATER, SEWAGE, OR SLUDGE
- C02F—TREATMENT OF WATER, WASTE WATER, SEWAGE, OR SLUDGE
- C02F2201/00—Apparatus for treatment of water, waste water or sewage
- C02F2201/009—Apparatus with independent power supply, e.g. solar cells, windpower or fuel cells
-
- C—CHEMISTRY; METALLURGY
- C02—TREATMENT OF WATER, WASTE WATER, SEWAGE, OR SLUDGE
- C02F—TREATMENT OF WATER, WASTE WATER, SEWAGE, OR SLUDGE
- C02F2201/00—Apparatus for treatment of water, waste water or sewage
- C02F2201/32—Details relating to UV-irradiation devices
- C02F2201/322—Lamp arrangement
- C02F2201/3223—Single elongated lamp located on the central axis of a turbular reactor
-
- C—CHEMISTRY; METALLURGY
- C02—TREATMENT OF WATER, WASTE WATER, SEWAGE, OR SLUDGE
- C02F—TREATMENT OF WATER, WASTE WATER, SEWAGE, OR SLUDGE
- C02F2201/00—Apparatus for treatment of water, waste water or sewage
- C02F2201/32—Details relating to UV-irradiation devices
- C02F2201/326—Lamp control systems
-
- C—CHEMISTRY; METALLURGY
- C02—TREATMENT OF WATER, WASTE WATER, SEWAGE, OR SLUDGE
- C02F—TREATMENT OF WATER, WASTE WATER, SEWAGE, OR SLUDGE
- C02F2209/00—Controlling or monitoring parameters in water treatment
-
- C—CHEMISTRY; METALLURGY
- C02—TREATMENT OF WATER, WASTE WATER, SEWAGE, OR SLUDGE
- C02F—TREATMENT OF WATER, WASTE WATER, SEWAGE, OR SLUDGE
- C02F2209/00—Controlling or monitoring parameters in water treatment
- C02F2209/42—Liquid level
-
- C—CHEMISTRY; METALLURGY
- C02—TREATMENT OF WATER, WASTE WATER, SEWAGE, OR SLUDGE
- C02F—TREATMENT OF WATER, WASTE WATER, SEWAGE, OR SLUDGE
- C02F2303/00—Specific treatment goals
- C02F2303/04—Disinfection
Landscapes
- Water Supply & Treatment (AREA)
- Life Sciences & Earth Sciences (AREA)
- Hydrology & Water Resources (AREA)
- Engineering & Computer Science (AREA)
- Environmental & Geological Engineering (AREA)
- Chemical & Material Sciences (AREA)
- Organic Chemistry (AREA)
- Health & Medical Sciences (AREA)
- Toxicology (AREA)
- Clinical Laboratory Science (AREA)
- Physical Water Treatments (AREA)
- Investigating Or Analyzing Materials By The Use Of Electric Means (AREA)
- Investigating Or Analysing Materials By Optical Means (AREA)
Applications Claiming Priority (2)
| Application Number | Priority Date | Filing Date | Title |
|---|---|---|---|
| US11/939,160 | 2007-11-13 | ||
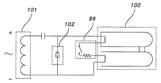
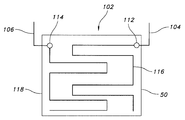
| US11/939,160 US7883619B2 (en) | 2007-11-13 | 2007-11-13 | Water treatment system with moisture detector |
Publications (1)
| Publication Number | Publication Date |
|---|---|
| KR20100085097A true KR20100085097A (ko) | 2010-07-28 |
Family
ID=40193736
Family Applications (1)
| Application Number | Title | Priority Date | Filing Date |
|---|---|---|---|
| KR1020107010412A Ceased KR20100085097A (ko) | 2007-11-13 | 2008-11-07 | 수분 검출기를 갖는 수처리 시스템 |
Country Status (7)
| Country | Link |
|---|---|
| US (1) | US7883619B2 (enExample) |
| JP (1) | JP2011502781A (enExample) |
| KR (1) | KR20100085097A (enExample) |
| CN (1) | CN101855176B (enExample) |
| RU (1) | RU2010123681A (enExample) |
| TW (1) | TW200938490A (enExample) |
| WO (1) | WO2009064666A1 (enExample) |
Families Citing this family (3)
| Publication number | Priority date | Publication date | Assignee | Title |
|---|---|---|---|---|
| WO2009044425A1 (ja) * | 2007-10-02 | 2009-04-09 | Shimadzu Corporation | 分取精製装置 |
| US8128820B2 (en) * | 2009-02-25 | 2012-03-06 | Mr. Chiaphua Industries Limited | UV liquid storage and dispensing device |
| MX2010009169A (es) * | 2010-08-10 | 2012-02-21 | Andres Abelino Choza Romero | Aparato para desinfectar líquidos, mediante el uso de luz ultravioleta. |
Family Cites Families (51)
| Publication number | Priority date | Publication date | Assignee | Title |
|---|---|---|---|---|
| US4562725A (en) * | 1982-07-31 | 1986-01-07 | Shimadzu Corporation | Moisture sensor and a process for the production thereof |
| JPS6156952A (ja) * | 1984-08-28 | 1986-03-22 | Sharp Corp | 感湿抵抗素子 |
| JPH0694031B2 (ja) | 1986-12-19 | 1994-11-24 | 松下電器産業株式会社 | 水殺菌装置 |
| JPS63163157A (ja) | 1986-12-25 | 1988-07-06 | Toshiba Corp | 感湿素子 |
| JPS63194794A (ja) | 1987-02-04 | 1988-08-11 | Hitachi Ltd | 水棲生物の付着防止装置 |
| US4971687A (en) * | 1987-11-06 | 1990-11-20 | John B. Knight, Jr. | Apparatus for water treatment |
| JPH078357B2 (ja) * | 1987-11-26 | 1995-02-01 | 松下電器産業株式会社 | 水殺菌浄化装置 |
| US4915816A (en) * | 1988-09-06 | 1990-04-10 | Parthasarathy Shakkottai | Polymer hygrometer for harsh environments |
| US4902411A (en) * | 1988-10-24 | 1990-02-20 | Lin Frank W G | Drinking water purifier |
| JPH0352686A (ja) | 1989-07-19 | 1991-03-06 | Matsushita Electric Works Ltd | 紫外線殺菌浄水器 |
| BR7200809U (pt) * | 1992-05-29 | 1993-03-23 | Dacio Mucio De Souza | Disposicao construtiva em aparelho purificador/esterilizador de agua |
| GB9216866D0 (en) | 1992-08-08 | 1992-09-23 | Batten Mark V | Ultra violet jug sterilization unit |
| US5324423A (en) * | 1993-02-11 | 1994-06-28 | Amway Corporation | UV bulb intensity control for water treatment system |
| US5536395A (en) * | 1993-03-22 | 1996-07-16 | Amway Corporation | Home water purification system with automatic disconnecting of radiant energy source |
| JP3001354B2 (ja) | 1993-07-08 | 2000-01-24 | 愛知電機株式会社 | 浴水循環装置 |
| US5514871A (en) | 1994-01-13 | 1996-05-07 | Trojan Technologies | Optical radiation sensor device |
| US5540848A (en) * | 1994-12-13 | 1996-07-30 | Vortex Corporation | Filter retainer for water purification unit |
| US5597482A (en) * | 1995-04-25 | 1997-01-28 | Melyon; Solly | Water purification apparatus |
| JP3688357B2 (ja) | 1995-08-24 | 2005-08-24 | 蛇の目ミシン工業株式会社 | 浴槽湯の清浄化装置 |
| US5843309A (en) * | 1995-10-13 | 1998-12-01 | Puragua, Inc. | Water purification system |
| US6042720A (en) * | 1996-12-19 | 2000-03-28 | Motorola, Inc. | Apparatus for storing and disinfecting a fluid |
| US5935431A (en) * | 1997-01-15 | 1999-08-10 | Korin; Amos | Ultraviolet ozone water purifier for water disinfection |
| US6099799A (en) * | 1997-03-14 | 2000-08-08 | Pura, Inc. | Apparatus for ultraviolet disinfection of water |
| JPH11262760A (ja) | 1998-03-19 | 1999-09-28 | Mitsubishi Electric Corp | 浴水循環装置 |
| JP4233146B2 (ja) | 1998-05-07 | 2009-03-04 | 蛇の目ミシン工業株式会社 | 浴水循環装置における水用紫外線殺菌装置 |
| US6773608B1 (en) * | 1998-05-13 | 2004-08-10 | Uv Pure Technologies Inc. | Ultraviolet treatment for aqueous liquids |
| US6099735A (en) * | 1998-06-04 | 2000-08-08 | Kelada; Maher I. | Counter top reverse osmosis water purification system |
| US6245229B1 (en) * | 1998-07-31 | 2001-06-12 | Amway Corporation | Point-of-use water treatment system |
| US6139726A (en) * | 1998-12-29 | 2000-10-31 | Uv Cooling Technologies | Treated water dispensing system |
| NL1012389C1 (nl) * | 1999-06-18 | 2000-12-19 | Remmen Uv Techniek Van | Ultraviolette lamp en douchekop voorzien van een lamp. |
| CA2375336C (en) * | 1999-06-21 | 2008-04-01 | Amway Corporation | Fluid treatment system |
| US6436299B1 (en) * | 1999-06-21 | 2002-08-20 | Amway Corporation | Water treatment system with an inductively coupled ballast |
| JP3920504B2 (ja) * | 1999-08-10 | 2007-05-30 | 株式会社荏原製作所 | 紫外線殺菌装置 |
| US6830697B1 (en) * | 1999-09-03 | 2004-12-14 | Trojan Technologies Inc. | Fluid treatment system, radiation source assembly and radiation source module |
| JP3967886B2 (ja) | 2000-03-31 | 2007-08-29 | Tdk株式会社 | 湿度センサ素子およびその製造方法 |
| JP2004502959A (ja) | 2000-06-16 | 2004-01-29 | トロジャン・テクノロジーズ・インコーポレイテッド | 光学的な放射線センサーシステム並びに流体の放射線透過率を測定するための方法 |
| US6469308B1 (en) * | 2001-05-01 | 2002-10-22 | Ryan M. Reed | Ultraviolet radiated water treatment tank |
| AU2002309825A1 (en) * | 2001-05-14 | 2002-11-25 | Prismedical Corporation | Powered sterile solution device |
| US6984320B2 (en) * | 2002-02-19 | 2006-01-10 | Access Business Group International Llc | Removable closure assembly for a water treatment system |
| CA2417360A1 (en) * | 2002-05-01 | 2003-11-01 | Philip Whiting | Method and system for monitoring water treatment and water quality |
| US7125485B2 (en) * | 2002-05-14 | 2006-10-24 | Jamel Hanbli | Water cooler/water purification system |
| AU2003248773A1 (en) * | 2002-06-29 | 2004-01-19 | The Marenco Group | Ballast water treatment systems including related apparatus and methods |
| US6972415B2 (en) * | 2002-09-26 | 2005-12-06 | R-Can Environmental Inc. | Fluid treatment system with UV sensor and intelligent driver |
| US6863827B2 (en) * | 2002-12-09 | 2005-03-08 | Daniel Saraceno | Solar powered portable water purifier |
| US7396459B2 (en) * | 2003-05-05 | 2008-07-08 | George W Thorpe | Internal UV treatment of potable water systems |
| US7438799B2 (en) * | 2003-12-03 | 2008-10-21 | Headwaters R & D, Inc. | Portable, refillable water dispenser serving batches of water purified of organic and inorganic pollutants |
| US7002161B2 (en) | 2004-01-20 | 2006-02-21 | Greene Ralph G | Treated water dispensing system |
| US7390417B2 (en) * | 2004-03-19 | 2008-06-24 | Meridian Design, Inc. | Portable ultraviolet water purification system |
| IL209881A0 (en) * | 2004-04-02 | 2011-02-28 | Strauss Water Ltd | Water dispenser and filter cartridge for use therein |
| US7306716B2 (en) * | 2004-06-16 | 2007-12-11 | Access Business Group International Llc | Water treatment system |
| DE102004059854B4 (de) | 2004-12-10 | 2007-05-31 | Oase Gmbh | Elektrogerät für Gartenteiche, Springbrunnen, Aquaristik und Außenanlagen, mit wenigstens einem Leuchtmittel |
-
2007
- 2007-11-13 US US11/939,160 patent/US7883619B2/en not_active Expired - Fee Related
-
2008
- 2008-11-07 CN CN200880115994.4A patent/CN101855176B/zh not_active Expired - Fee Related
- 2008-11-07 KR KR1020107010412A patent/KR20100085097A/ko not_active Ceased
- 2008-11-07 WO PCT/US2008/082726 patent/WO2009064666A1/en not_active Ceased
- 2008-11-07 JP JP2010534107A patent/JP2011502781A/ja active Pending
- 2008-11-07 RU RU2010123681/05A patent/RU2010123681A/ru not_active Application Discontinuation
- 2008-11-11 TW TW097143460A patent/TW200938490A/zh unknown
Also Published As
| Publication number | Publication date |
|---|---|
| HK1146588A1 (en) | 2011-06-24 |
| CN101855176A (zh) | 2010-10-06 |
| WO2009064666A1 (en) | 2009-05-22 |
| JP2011502781A (ja) | 2011-01-27 |
| RU2010123681A (ru) | 2011-12-20 |
| US7883619B2 (en) | 2011-02-08 |
| TW200938490A (en) | 2009-09-16 |
| US20090120851A1 (en) | 2009-05-14 |
| CN101855176B (zh) | 2013-02-06 |
Similar Documents
| Publication | Publication Date | Title |
|---|---|---|
| US6683535B1 (en) | Water detection system and method | |
| US6972415B2 (en) | Fluid treatment system with UV sensor and intelligent driver | |
| US5600306A (en) | Receptacle unit and extension cord | |
| US10510236B2 (en) | Smoke detectors with light shields and alarm systems including such | |
| KR100301956B1 (ko) | 수처리시스템벌브상태모니터회로 | |
| EP1951323B1 (en) | Vapor-emitting device with an active end of use indicator | |
| KR101887656B1 (ko) | 대피로 식별이 용이한 비상등 기구 | |
| KR20100085097A (ko) | 수분 검출기를 갖는 수처리 시스템 | |
| US8362432B2 (en) | Optical liquid sensor | |
| US10262821B2 (en) | Environmentally protected switch for activating an electronic device when submersed in a conducting fluid | |
| KR101888467B1 (ko) | 대피로 식별이 용이한 비상등 기구 제어 방법, 이를 구현하기 위한 프로그램이 저장된 기록매체 및 이를 구현하기 위해 매체에 저장된 컴퓨터프로그램 | |
| US20150061495A1 (en) | Emergency-activated night light and methods for activating same | |
| JP2011502781A5 (enExample) | ||
| CN217238652U (zh) | 消毒灯管的状态监控装置和系统 | |
| CN110777001B (zh) | 黄曲霉毒素降解装置及系统 | |
| HK1146588B (en) | Water treatment system with moisture detector | |
| KR20210114492A (ko) | 전력 공급부의 램프 센서 변조 | |
| KR102286513B1 (ko) | 콘센트의 화재 감지 장치 | |
| JP5725941B2 (ja) | 外囲器の損傷検出装置及び照明装置及び光源ユニット | |
| JP2001225065A (ja) | 水殺菌装置 | |
| CA2512498A1 (en) | Hazard detector | |
| KR0136997Y1 (ko) | 자외선 램프를 이용한 정수기용 물 살균장치 | |
| CA1244533A (en) | Flood detector | |
| KR200330995Y1 (ko) | 온열매트 조절기 | |
| CA2377800A1 (en) | A device to monitor the prime of a chemical feed pump |
Legal Events
| Date | Code | Title | Description |
|---|---|---|---|
| PA0105 | International application |
Patent event date: 20100512 Patent event code: PA01051R01D Comment text: International Patent Application |
|
| PG1501 | Laying open of application | ||
| A201 | Request for examination | ||
| PA0201 | Request for examination |
Patent event code: PA02012R01D Patent event date: 20110527 Comment text: Request for Examination of Application |
|
| PE0902 | Notice of grounds for rejection |
Comment text: Notification of reason for refusal Patent event date: 20121115 Patent event code: PE09021S01D |
|
| E601 | Decision to refuse application | ||
| PE0601 | Decision on rejection of patent |
Patent event date: 20130520 Comment text: Decision to Refuse Application Patent event code: PE06012S01D Patent event date: 20121115 Comment text: Notification of reason for refusal Patent event code: PE06011S01I |