JP6576552B2 - 空気調和装置 - Google Patents

空気調和装置 Download PDF

Info

Publication number
JP6576552B2
JP6576552B2 JP2018517933A JP2018517933A JP6576552B2 JP 6576552 B2 JP6576552 B2 JP 6576552B2 JP 2018517933 A JP2018517933 A JP 2018517933A JP 2018517933 A JP2018517933 A JP 2018517933A JP 6576552 B2 JP6576552 B2 JP 6576552B2
Authority
JP
Japan
Prior art keywords
refrigerant
heat exchanger
temperature
indoor
pressure
Prior art date
Legal status (The legal status is an assumption and is not a legal conclusion. Google has not performed a legal analysis and makes no representation as to the accuracy of the status listed.)
Active
Application number
JP2018517933A
Other languages
English (en)
Other versions
JPWO2017199289A1 (ja
Inventor
渡辺 和也
和也 渡辺
若本 慎一
慎一 若本
直史 竹中
直史 竹中
直道 田村
直道 田村
正 有山
正 有山
Current Assignee (The listed assignees may be inaccurate. Google has not performed a legal analysis and makes no representation or warranty as to the accuracy of the list.)
Mitsubishi Electric Corp
Original Assignee
Mitsubishi Electric Corp
Priority date (The priority date is an assumption and is not a legal conclusion. Google has not performed a legal analysis and makes no representation as to the accuracy of the date listed.)
Filing date
Publication date
Application filed by Mitsubishi Electric Corp filed Critical Mitsubishi Electric Corp
Publication of JPWO2017199289A1 publication Critical patent/JPWO2017199289A1/ja
Application granted granted Critical
Publication of JP6576552B2 publication Critical patent/JP6576552B2/ja
Active legal-status Critical Current
Anticipated expiration legal-status Critical

Links

Images

Classifications

    • FMECHANICAL ENGINEERING; LIGHTING; HEATING; WEAPONS; BLASTING
    • F25REFRIGERATION OR COOLING; COMBINED HEATING AND REFRIGERATION SYSTEMS; HEAT PUMP SYSTEMS; MANUFACTURE OR STORAGE OF ICE; LIQUEFACTION SOLIDIFICATION OF GASES
    • F25BREFRIGERATION MACHINES, PLANTS OR SYSTEMS; COMBINED HEATING AND REFRIGERATION SYSTEMS; HEAT PUMP SYSTEMS
    • F25B47/00Arrangements for preventing or removing deposits or corrosion, not provided for in another subclass
    • F25B47/02Defrosting cycles
    • FMECHANICAL ENGINEERING; LIGHTING; HEATING; WEAPONS; BLASTING
    • F25REFRIGERATION OR COOLING; COMBINED HEATING AND REFRIGERATION SYSTEMS; HEAT PUMP SYSTEMS; MANUFACTURE OR STORAGE OF ICE; LIQUEFACTION SOLIDIFICATION OF GASES
    • F25BREFRIGERATION MACHINES, PLANTS OR SYSTEMS; COMBINED HEATING AND REFRIGERATION SYSTEMS; HEAT PUMP SYSTEMS
    • F25B41/00Fluid-circulation arrangements
    • F25B41/30Expansion means; Dispositions thereof
    • F25B41/31Expansion valves
    • F25B41/34Expansion valves with the valve member being actuated by electric means, e.g. by piezoelectric actuators
    • FMECHANICAL ENGINEERING; LIGHTING; HEATING; WEAPONS; BLASTING
    • F24HEATING; RANGES; VENTILATING
    • F24FAIR-CONDITIONING; AIR-HUMIDIFICATION; VENTILATION; USE OF AIR CURRENTS FOR SCREENING
    • F24F11/00Control or safety arrangements
    • F24F11/30Control or safety arrangements for purposes related to the operation of the system, e.g. for safety or monitoring
    • F24F11/41Defrosting; Preventing freezing
    • FMECHANICAL ENGINEERING; LIGHTING; HEATING; WEAPONS; BLASTING
    • F24HEATING; RANGES; VENTILATING
    • F24FAIR-CONDITIONING; AIR-HUMIDIFICATION; VENTILATION; USE OF AIR CURRENTS FOR SCREENING
    • F24F11/00Control or safety arrangements
    • F24F11/70Control systems characterised by their outputs; Constructional details thereof
    • F24F11/72Control systems characterised by their outputs; Constructional details thereof for controlling the supply of treated air, e.g. its pressure
    • FMECHANICAL ENGINEERING; LIGHTING; HEATING; WEAPONS; BLASTING
    • F24HEATING; RANGES; VENTILATING
    • F24FAIR-CONDITIONING; AIR-HUMIDIFICATION; VENTILATION; USE OF AIR CURRENTS FOR SCREENING
    • F24F11/00Control or safety arrangements
    • F24F11/89Arrangement or mounting of control or safety devices
    • FMECHANICAL ENGINEERING; LIGHTING; HEATING; WEAPONS; BLASTING
    • F25REFRIGERATION OR COOLING; COMBINED HEATING AND REFRIGERATION SYSTEMS; HEAT PUMP SYSTEMS; MANUFACTURE OR STORAGE OF ICE; LIQUEFACTION SOLIDIFICATION OF GASES
    • F25BREFRIGERATION MACHINES, PLANTS OR SYSTEMS; COMBINED HEATING AND REFRIGERATION SYSTEMS; HEAT PUMP SYSTEMS
    • F25B13/00Compression machines, plants or systems, with reversible cycle
    • FMECHANICAL ENGINEERING; LIGHTING; HEATING; WEAPONS; BLASTING
    • F25REFRIGERATION OR COOLING; COMBINED HEATING AND REFRIGERATION SYSTEMS; HEAT PUMP SYSTEMS; MANUFACTURE OR STORAGE OF ICE; LIQUEFACTION SOLIDIFICATION OF GASES
    • F25BREFRIGERATION MACHINES, PLANTS OR SYSTEMS; COMBINED HEATING AND REFRIGERATION SYSTEMS; HEAT PUMP SYSTEMS
    • F25B41/00Fluid-circulation arrangements
    • F25B41/20Disposition of valves, e.g. of on-off valves or flow control valves
    • FMECHANICAL ENGINEERING; LIGHTING; HEATING; WEAPONS; BLASTING
    • F25REFRIGERATION OR COOLING; COMBINED HEATING AND REFRIGERATION SYSTEMS; HEAT PUMP SYSTEMS; MANUFACTURE OR STORAGE OF ICE; LIQUEFACTION SOLIDIFICATION OF GASES
    • F25BREFRIGERATION MACHINES, PLANTS OR SYSTEMS; COMBINED HEATING AND REFRIGERATION SYSTEMS; HEAT PUMP SYSTEMS
    • F25B41/00Fluid-circulation arrangements
    • F25B41/20Disposition of valves, e.g. of on-off valves or flow control valves
    • F25B41/24Arrangement of shut-off valves for disconnecting a part of the refrigerant cycle, e.g. an outdoor part
    • FMECHANICAL ENGINEERING; LIGHTING; HEATING; WEAPONS; BLASTING
    • F25REFRIGERATION OR COOLING; COMBINED HEATING AND REFRIGERATION SYSTEMS; HEAT PUMP SYSTEMS; MANUFACTURE OR STORAGE OF ICE; LIQUEFACTION SOLIDIFICATION OF GASES
    • F25BREFRIGERATION MACHINES, PLANTS OR SYSTEMS; COMBINED HEATING AND REFRIGERATION SYSTEMS; HEAT PUMP SYSTEMS
    • F25B47/00Arrangements for preventing or removing deposits or corrosion, not provided for in another subclass
    • F25B47/02Defrosting cycles
    • F25B47/022Defrosting cycles hot gas defrosting
    • FMECHANICAL ENGINEERING; LIGHTING; HEATING; WEAPONS; BLASTING
    • F25REFRIGERATION OR COOLING; COMBINED HEATING AND REFRIGERATION SYSTEMS; HEAT PUMP SYSTEMS; MANUFACTURE OR STORAGE OF ICE; LIQUEFACTION SOLIDIFICATION OF GASES
    • F25BREFRIGERATION MACHINES, PLANTS OR SYSTEMS; COMBINED HEATING AND REFRIGERATION SYSTEMS; HEAT PUMP SYSTEMS
    • F25B47/00Arrangements for preventing or removing deposits or corrosion, not provided for in another subclass
    • F25B47/02Defrosting cycles
    • F25B47/022Defrosting cycles hot gas defrosting
    • F25B47/025Defrosting cycles hot gas defrosting by reversing the cycle
    • FMECHANICAL ENGINEERING; LIGHTING; HEATING; WEAPONS; BLASTING
    • F25REFRIGERATION OR COOLING; COMBINED HEATING AND REFRIGERATION SYSTEMS; HEAT PUMP SYSTEMS; MANUFACTURE OR STORAGE OF ICE; LIQUEFACTION SOLIDIFICATION OF GASES
    • F25BREFRIGERATION MACHINES, PLANTS OR SYSTEMS; COMBINED HEATING AND REFRIGERATION SYSTEMS; HEAT PUMP SYSTEMS
    • F25B5/00Compression machines, plants or systems, with several evaporator circuits, e.g. for varying refrigerating capacity
    • F25B5/02Compression machines, plants or systems, with several evaporator circuits, e.g. for varying refrigerating capacity arranged in parallel
    • FMECHANICAL ENGINEERING; LIGHTING; HEATING; WEAPONS; BLASTING
    • F24HEATING; RANGES; VENTILATING
    • F24FAIR-CONDITIONING; AIR-HUMIDIFICATION; VENTILATION; USE OF AIR CURRENTS FOR SCREENING
    • F24F2110/00Control inputs relating to air properties
    • F24F2110/10Temperature
    • FMECHANICAL ENGINEERING; LIGHTING; HEATING; WEAPONS; BLASTING
    • F24HEATING; RANGES; VENTILATING
    • F24FAIR-CONDITIONING; AIR-HUMIDIFICATION; VENTILATION; USE OF AIR CURRENTS FOR SCREENING
    • F24F2140/00Control inputs relating to system states
    • F24F2140/10Pressure
    • F24F2140/12Heat-exchange fluid pressure
    • FMECHANICAL ENGINEERING; LIGHTING; HEATING; WEAPONS; BLASTING
    • F24HEATING; RANGES; VENTILATING
    • F24FAIR-CONDITIONING; AIR-HUMIDIFICATION; VENTILATION; USE OF AIR CURRENTS FOR SCREENING
    • F24F2140/00Control inputs relating to system states
    • F24F2140/20Heat-exchange fluid temperature
    • FMECHANICAL ENGINEERING; LIGHTING; HEATING; WEAPONS; BLASTING
    • F24HEATING; RANGES; VENTILATING
    • F24FAIR-CONDITIONING; AIR-HUMIDIFICATION; VENTILATION; USE OF AIR CURRENTS FOR SCREENING
    • F24F2221/00Details or features not otherwise provided for
    • F24F2221/54Heating and cooling, simultaneously or alternatively
    • FMECHANICAL ENGINEERING; LIGHTING; HEATING; WEAPONS; BLASTING
    • F25REFRIGERATION OR COOLING; COMBINED HEATING AND REFRIGERATION SYSTEMS; HEAT PUMP SYSTEMS; MANUFACTURE OR STORAGE OF ICE; LIQUEFACTION SOLIDIFICATION OF GASES
    • F25BREFRIGERATION MACHINES, PLANTS OR SYSTEMS; COMBINED HEATING AND REFRIGERATION SYSTEMS; HEAT PUMP SYSTEMS
    • F25B2313/00Compression machines, plants or systems with reversible cycle not otherwise provided for
    • F25B2313/023Compression machines, plants or systems with reversible cycle not otherwise provided for using multiple indoor units
    • F25B2313/0231Compression machines, plants or systems with reversible cycle not otherwise provided for using multiple indoor units with simultaneous cooling and heating
    • FMECHANICAL ENGINEERING; LIGHTING; HEATING; WEAPONS; BLASTING
    • F25REFRIGERATION OR COOLING; COMBINED HEATING AND REFRIGERATION SYSTEMS; HEAT PUMP SYSTEMS; MANUFACTURE OR STORAGE OF ICE; LIQUEFACTION SOLIDIFICATION OF GASES
    • F25BREFRIGERATION MACHINES, PLANTS OR SYSTEMS; COMBINED HEATING AND REFRIGERATION SYSTEMS; HEAT PUMP SYSTEMS
    • F25B2313/00Compression machines, plants or systems with reversible cycle not otherwise provided for
    • F25B2313/025Compression machines, plants or systems with reversible cycle not otherwise provided for using multiple outdoor units
    • F25B2313/0251Compression machines, plants or systems with reversible cycle not otherwise provided for using multiple outdoor units being defrosted alternately
    • FMECHANICAL ENGINEERING; LIGHTING; HEATING; WEAPONS; BLASTING
    • F25REFRIGERATION OR COOLING; COMBINED HEATING AND REFRIGERATION SYSTEMS; HEAT PUMP SYSTEMS; MANUFACTURE OR STORAGE OF ICE; LIQUEFACTION SOLIDIFICATION OF GASES
    • F25BREFRIGERATION MACHINES, PLANTS OR SYSTEMS; COMBINED HEATING AND REFRIGERATION SYSTEMS; HEAT PUMP SYSTEMS
    • F25B2313/00Compression machines, plants or systems with reversible cycle not otherwise provided for
    • F25B2313/025Compression machines, plants or systems with reversible cycle not otherwise provided for using multiple outdoor units
    • F25B2313/0252Compression machines, plants or systems with reversible cycle not otherwise provided for using multiple outdoor units with bypasses
    • F25B2313/02522Compression machines, plants or systems with reversible cycle not otherwise provided for using multiple outdoor units with bypasses during defrosting
    • FMECHANICAL ENGINEERING; LIGHTING; HEATING; WEAPONS; BLASTING
    • F25REFRIGERATION OR COOLING; COMBINED HEATING AND REFRIGERATION SYSTEMS; HEAT PUMP SYSTEMS; MANUFACTURE OR STORAGE OF ICE; LIQUEFACTION SOLIDIFICATION OF GASES
    • F25BREFRIGERATION MACHINES, PLANTS OR SYSTEMS; COMBINED HEATING AND REFRIGERATION SYSTEMS; HEAT PUMP SYSTEMS
    • F25B2313/00Compression machines, plants or systems with reversible cycle not otherwise provided for
    • F25B2313/027Compression machines, plants or systems with reversible cycle not otherwise provided for characterised by the reversing means
    • F25B2313/0272Compression machines, plants or systems with reversible cycle not otherwise provided for characterised by the reversing means using bridge circuits of one-way valves
    • FMECHANICAL ENGINEERING; LIGHTING; HEATING; WEAPONS; BLASTING
    • F25REFRIGERATION OR COOLING; COMBINED HEATING AND REFRIGERATION SYSTEMS; HEAT PUMP SYSTEMS; MANUFACTURE OR STORAGE OF ICE; LIQUEFACTION SOLIDIFICATION OF GASES
    • F25BREFRIGERATION MACHINES, PLANTS OR SYSTEMS; COMBINED HEATING AND REFRIGERATION SYSTEMS; HEAT PUMP SYSTEMS
    • F25B2313/00Compression machines, plants or systems with reversible cycle not otherwise provided for
    • F25B2313/031Sensor arrangements
    • F25B2313/0314Temperature sensors near the indoor heat exchanger
    • FMECHANICAL ENGINEERING; LIGHTING; HEATING; WEAPONS; BLASTING
    • F25REFRIGERATION OR COOLING; COMBINED HEATING AND REFRIGERATION SYSTEMS; HEAT PUMP SYSTEMS; MANUFACTURE OR STORAGE OF ICE; LIQUEFACTION SOLIDIFICATION OF GASES
    • F25BREFRIGERATION MACHINES, PLANTS OR SYSTEMS; COMBINED HEATING AND REFRIGERATION SYSTEMS; HEAT PUMP SYSTEMS
    • F25B2400/00General features or devices for refrigeration machines, plants or systems, combined heating and refrigeration systems or heat-pump systems, i.e. not limited to a particular subgroup of F25B
    • F25B2400/07Details of compressors or related parts
    • F25B2400/075Details of compressors or related parts with parallel compressors
    • FMECHANICAL ENGINEERING; LIGHTING; HEATING; WEAPONS; BLASTING
    • F25REFRIGERATION OR COOLING; COMBINED HEATING AND REFRIGERATION SYSTEMS; HEAT PUMP SYSTEMS; MANUFACTURE OR STORAGE OF ICE; LIQUEFACTION SOLIDIFICATION OF GASES
    • F25BREFRIGERATION MACHINES, PLANTS OR SYSTEMS; COMBINED HEATING AND REFRIGERATION SYSTEMS; HEAT PUMP SYSTEMS
    • F25B2600/00Control issues
    • F25B2600/25Control of valves
    • F25B2600/2513Expansion valves
    • FMECHANICAL ENGINEERING; LIGHTING; HEATING; WEAPONS; BLASTING
    • F25REFRIGERATION OR COOLING; COMBINED HEATING AND REFRIGERATION SYSTEMS; HEAT PUMP SYSTEMS; MANUFACTURE OR STORAGE OF ICE; LIQUEFACTION SOLIDIFICATION OF GASES
    • F25BREFRIGERATION MACHINES, PLANTS OR SYSTEMS; COMBINED HEATING AND REFRIGERATION SYSTEMS; HEAT PUMP SYSTEMS
    • F25B41/00Fluid-circulation arrangements
    • F25B41/30Expansion means; Dispositions thereof
    • F25B41/385Dispositions with two or more expansion means arranged in parallel on a refrigerant line leading to the same evaporator
    • YGENERAL TAGGING OF NEW TECHNOLOGICAL DEVELOPMENTS; GENERAL TAGGING OF CROSS-SECTIONAL TECHNOLOGIES SPANNING OVER SEVERAL SECTIONS OF THE IPC; TECHNICAL SUBJECTS COVERED BY FORMER USPC CROSS-REFERENCE ART COLLECTIONS [XRACs] AND DIGESTS
    • Y02TECHNOLOGIES OR APPLICATIONS FOR MITIGATION OR ADAPTATION AGAINST CLIMATE CHANGE
    • Y02BCLIMATE CHANGE MITIGATION TECHNOLOGIES RELATED TO BUILDINGS, e.g. HOUSING, HOUSE APPLIANCES OR RELATED END-USER APPLICATIONS
    • Y02B30/00Energy efficient heating, ventilation or air conditioning [HVAC]
    • Y02B30/70Efficient control or regulation technologies, e.g. for control of refrigerant flow, motor or heating

Landscapes

  • Engineering & Computer Science (AREA)
  • Mechanical Engineering (AREA)
  • General Engineering & Computer Science (AREA)
  • Physics & Mathematics (AREA)
  • Thermal Sciences (AREA)
  • Chemical & Material Sciences (AREA)
  • Combustion & Propulsion (AREA)
  • Air Conditioning Control Device (AREA)
  • Compression-Type Refrigeration Machines With Reversible Cycles (AREA)

Description

本発明は、暖房運転を継続しながらデフロストも同時に行うことができる空気調和装置に関するものである。
近年、地球環境保護の観点から、寒冷地域にも化石燃料を燃やして暖房を行うボイラ式の暖房器具に置き換えて、空気を熱源とするヒートポンプ式の空気調和装置が導入される事例が増えている。ヒートポンプ式の空気調和装置は、圧縮機への電気入力に加えて空気から熱が供給される分だけ効率よく暖房を行うことができる。しかしこの反面、外気温度が低温になると、蒸発器となる室外熱交換器に着霜するため、室外熱交換器についた霜を融かすデフロストを行う必要がある。
デフロストを行う方法として、冷凍サイクルの冷媒の流れを暖房運転とは逆転させる方法があるが、この方法では、デフロスト中、室内の暖房が停止されるため、快適性が損なわれる課題があった。そこで、デフロスト中にも暖房を行うことができる手法の一つとして、室外熱交換器を複数の並列熱交換器で構成し、一部の並列熱交換器をデフロストしている間も他方の並列熱交換器を蒸発器として機能させ、蒸発器において空気から熱を吸熱し、暖房を行う方法が提案されている(例えば、特許文献1、特許文献2参照)。
特許文献1に記載の技術では、暖房と冷房のどちらか一方を行える冷暖切替型の空気調和装置において、室外熱交換器を複数の並列熱交換器で構成している。そして、圧縮機から吐出された高温の冷媒の一部を各並列熱交換器に交互に流入させ、各並列熱交換器を交互にデフロストすることで、冷凍サイクルを逆転させることなく連続して暖房を行っている。
特許文献2に記載の技術では、各室内機のそれぞれが暖房又は冷房を行うことができる冷暖同時型の空気調和装置である。特許文献2では、室外熱交換器を複数の並列熱交換器で構成することで、一部の並列熱交換器のデフロストを行いつつ、冷凍サイクルを逆転させることなく連続して暖房を行っている。
国際公開第2014/083867号 国際公開第2010/082325号
特許文献1に記載の空気調和装置では、冷房と暖房を同時に行えないため、各室内からの運転要求が冷房と暖房とで混在する場合に対応できず、室内環境の快適性が低い。
特許文献2に記載の空気調和装置では、冷房と暖房を同時に行う冷暖同時運転(冷暖混在運転)を行うことができ、各室内の運転要求に応じた運転が可能である。しかし、デフロストを行う冷媒の圧力は、外気から吸熱を行う冷媒の圧力と同じ低い圧力か、凝縮器と同じ高い圧力のどちらかであり、それ以外の圧力に調整することができない。このため、デフロストを行う冷媒の飽和温度が霜の融解温度よりも低い場合には、冷媒の潜熱を利用したデフロストを行えず、顕熱を利用したデフロストとなる。顕熱は潜熱よりも小さいため、潜熱を利用したデフロストと同じ霜を融かす能力を顕熱を利用したデフロストで得るためには、デフロスト対象の並列熱交換器に流入させる冷媒流量を多くしなければならない。デフロスト対象の並列熱交換器に流入させる冷媒流量を多くすると、暖房側の並列熱交換器に流れる冷媒が不足し、暖房能力が低下する。また、デフロストを行う冷媒の圧力が高い場合は、デフロスト対象の並列熱交換器内の液冷媒量が多くなるため、暖房に必要な冷媒が不足し、暖房能力が低下する。
このように、デフロストの圧力を調整できないと、暖房能力の低下につながり、室内の快適性が損なわれる。
また、特許文献2の空気調和装置では、冷暖同時運転を行いつつデフロストを行うことが可能である。しかし、冷房を行う冷媒の圧力を調整することができない。このため、室内温度を冷房の設定温度に下げることができず、室内の快適性を損なうことがある。
本発明は上記のような課題を解決するためになされたもので、冷房と暖房を同時に行う冷暖同時運転において暖房を停止させずにデフロストを行うことができ、また、冷房及び暖房の両方の室内の快適性を向上できる冷暖同時型の空気調和装置を提供することを目的とする。
本発明に係る空気調和装置は、圧縮機と、複数の室内熱交換器と、複数の減圧装置と、複数の並列熱交換器で構成された室外熱交換器と、が順に配管で接続された主回路と、圧縮機から吐出された冷媒の一部を、主回路から分岐して複数の並列熱交換器のうちデフロスト対象の並列熱交換器に供給する第1のデフロスト配管と、第1のデフロスト配管に設けられた第1の絞り装置と、第1のデフロスト配管を介してデフロスト対象の並列熱交換器に供給された冷媒を、主回路に戻す第2のデフロスト配管と、複数の並列熱交換器の各々における圧縮機側の接続を、第1のデフロスト配管又は主回路に切り替える第1の流路切替装置と、複数の並列熱交換器の各々における圧縮機と反対側の接続を、第2のデフロスト配管又は主回路に切り替える第2の流路切替装置と、第2のデフロスト配管に設けられ、デフロスト対象の並列熱交換器の冷媒圧力を調整する第2の絞り装置と、第2のデフロスト配管の出口と主回路との接続点と複数の室内熱交換器のうち蒸発器として機能する室内熱交換器との間に設けられ、蒸発器として機能する室内熱交換器の冷媒圧力を調整する第3の絞り装置と、第1の絞り装置、第2の絞り装置、第3の絞り装置を制御する制御装置とを備え、制御装置は、圧縮機から吐出された冷媒の一部を第1のデフロスト配管及び第2のデフロスト配管を介してデフロスト対象の並列熱交換器に通過させると共に、複数の並列熱交換器においてデフロスト対象の並列熱交換器以外を蒸発器として機能させ、また、複数の室内熱交換器のうち一部を蒸発器、その他を凝縮器として機能させる第1運転時に、第2の絞り装置と第3の絞り装置とをそれぞれ個別に制御し、複数の室内熱交換器のうち、凝縮器として機能する室内熱交換器の暖房負荷に応じて第1の絞り装置を制御するものである。
本発明によれば、冷房と暖房を同時に行う冷暖同時運転において暖房を停止させずにデフロストを行うことができ、また、第2の絞り装置と第3の絞り装置とをそれぞれ個別に制御するようにしたので、冷房及び暖房の両方の室内の快適性を向上することができる。
本発明の実施の形態1に係る空気調和装置100の冷媒回路構成を示す冷媒回路図である。 本発明の実施の形態1に係る空気調和装置100の室外熱交換器3の構成の一例を示す図である。 図1の室外機Aの各運転モードにおける各開閉装置と流量制御装置と絞り装置のそれぞれの状態を示した図である。 図1の室内機B、Cにおける各流量制御装置の状態を示した図である。 図1の中継機Dの各運転モードにおける各開閉装置と流量制御装置のそれぞれの状態を示した図である。 本発明の実施の形態1に係る空気調和装置100の全冷房運転時の冷媒の流れを示す図である。 本発明の実施の形態1に係る空気調和装置100の全冷房運転時のP−h線図である。 本発明の実施の形態1に係る空気調和装置100の冷房主体運転時の冷媒の流れを示す図である。 本発明の実施の形態1に係る空気調和装置100の冷房主体運転時のP−h線図である。 本発明の実施の形態1に係る空気調和装置100の全暖房通常運転時の冷媒の流れを示す図である。 本発明の実施の形態1に係る空気調和装置100の全暖房通常運転時のP−h線図である。 本発明の実施の形態1に係る空気調和装置100の暖房主体通常運転時の冷媒の流れを示す図である。 本発明の実施の形態1に係る空気調和装置100の暖房主体通常運転時のP−h線図である。 本発明の実施の形態1に係る空気調和装置100の並列熱交換器3−2のデフロストを行う全暖房デフロスト運転時の冷媒の流れを示す図である。 本発明の実施の形態1に係る空気調和装置100の全暖房デフロスト運転時のP−h線図である。 本発明の実施の形態1に係る空気調和装置100の並列熱交換器3−2のデフロストを行う暖房主体デフロスト運転時の冷媒の流れを示す図である。 本発明の実施の形態1に係る空気調和装置100の暖房主体デフロスト運転時のP−h線図である。 本発明の実施の形態1に係る空気調和装置100の並列熱交換器3−2でデフロストを行う冷媒の圧力と、蒸発器として機能している室内熱交換器11bで冷房を行う冷媒の圧力と、並列熱交換器3−1で室外空気から吸熱を行う冷媒の圧力と、の大小関係の説明図である。 本発明の実施の形態2に係る空気調和装置101の冷媒回路構成を示す冷媒回路図である。 本発明の実施の形態3に係る空気調和装置102の冷媒回路構成を示す冷媒回路図である。
以下、図面に基づいて本発明の実施の形態について説明する。
なお、各図において、同一の符号を付したものは、同一の又はこれに相当するものであり、これは明細書の全文において共通している。
更に、明細書全文に表れている構成要素の形態は、あくまで例示であってこれらの記載に限定されるものではない。
実施の形態1.
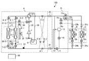
図1は、本発明の実施の形態1に係る空気調和装置100の冷媒回路構成を示す冷媒回路図である。
空気調和装置100は、室外機(熱源機、熱源側ユニット)Aと、互いに並列に接続された複数の室内機(負荷側ユニット)B、Cと、中継機Dを備えている。室外機Aと中継機Dとは、高圧配管である第1の延長配管31、低圧配管である第2の延長配管32で接続されている。中継機Dと室内機B、Cとは第3の延長配管33b、33c、第4の延長配管34b、34cで接続されている。
空気調和装置100には更に、制御装置90が設けられている。制御装置90は、室内機B、Cの冷房、暖房の切り替え、設定温度の変更、後述の各開閉装置、流量制御装置、絞り装置などを制御する。制御装置90は、各開閉装置、流量制御装置、絞り装置等を制御することにより、運転モードを切り替える機能を有している。制御装置90は、その機能を実現する回路デバイスのようなハードウェアで構成することもできるし、マイコンやCPUのような演算装置と、その上で実行されるソフトウェアとにより構成することもできる。空気調和装置100の運転モードには、冷房運転及び暖房運転がある。冷房運転には、全冷房運転及び冷房主体運転があり、暖房運転には、全暖房運転及び暖房主体運転がある。これらの各運転モードの詳細については後述する。
冷媒としては、フロン冷媒又はHFO冷媒が用いられる。フロン冷媒としては、例えば、HFC系冷媒のR32冷媒、R125、R134aなど、又は、これらの混合冷媒のR410A、R407c、R404Aなどがある。また、HFO冷媒としては、例えば、HFO−1234yf、HFO−1234ze(E)、HFO−1234ze(Z)などがある。また、その他、冷媒としては、CO冷媒、HC冷媒(例えばプロパン、イソブタン冷媒)、アンモニア冷媒、R32とHFO−1234yfとの混合冷媒のように前記の冷媒の混合冷媒など、蒸気圧縮式のヒートポンプに用いられる冷媒が用いられる。
なお、本実施の形態1では、1台の室外機Aに、2台の室内機B、Cを接続した例について説明するが、室内機は3台以上でもよく、また、2台以上の室外機を並列に接続してもよい。
ここで、この空気調和装置100における冷媒回路の構成について説明する。
空気調和装置100は、圧縮機1と、室内熱交換器11b、11cと、減圧装置である室内流量制御装置12b、12cと、並列熱交換器3−1、3−2で構成された室外熱交換器3と、が順次、配管で接続された主回路を有している。
[室外機A]
室外機Aは圧縮機1と、流路切替装置2と、室外熱交換器3と、アキュムレータ4と、逆流防止装置5−1、5−2、5−3、5−4を有しており、これらが配管で接続された回路が主回路の一部である。アキュムレータ4は必ずしも必須ではなく、省略しても良い。
流路切替装置2は圧縮機1の吐出配管35及び吸入配管36の間に接続され、冷媒の流れ方向を切り替える例えば四方弁で構成される。接続の向きは、図1中の実線の向きか破線の向きのどちらかである。
逆流防止装置5−1、5−2、5−3、5−4は流れを一方向に限定する例えば逆止弁で構成される。流れの向きは、逆流防止装置5−2を例にすると、第2の延長配管32から流路切替装置2へと流れる向きであり、逆向きへは流れは生じない。なお、逆流防止装置5−1、5−2、5−3、5−4は流れを一方向に限定できれば良く、開閉装置や全閉機能を有する絞り装置で構成されても良い。
図2は、本発明の実施の形態1に係る空気調和装置100の室外熱交換器3の構成の一例を示す図である。
図2に示すように、室外熱交換器3は、例えば複数の伝熱管3aと複数のフィン3bとを有するフィンチューブ型の熱交換器で構成される。室外熱交換器3は、複数の並列熱交換器に分割されている。ここでは、室外熱交換器3が2つの並列熱交換器3−1、3−2に分割されている構成を例示している。なお、室外熱交換器3のうちの並列熱交換器の数は2つに限らず、任意の数とすることができる。
伝熱管3aは、内部を冷媒が通過し、空気通過方向に対して垂直方向である段方向及び空気通過方向である列方向に複数設けられている。
フィン3bは、空気通過方向に空気が通過するように間隔を空けて複数配置されている。
並列熱交換器3−1、3−2は、室外機Aの筐体内において室外熱交換器3を分割して構成される。その分割は、左右に分割されても良く、図2に示すように上下に分割しても良い。左右に分割すると、並列熱交換器3−1、3−2のそれぞれへの冷媒入口が室外機Aの左右両端になるため、配管接続が複雑になるが、デフロストによって生じた水が他の熱交換器に付着するといったことがない。上下に分割すると、配管接続が容易となる。
なお、並列熱交換器3−1、3−2は、図2のようにフィン3bが分割されていなくても良いし、分割されていても良い。また、並列熱交換器3−1と3−2のフィン3bに熱漏洩を低減するような機構を設けたり、並列熱交換器3−1、3−2の間に高温の冷媒を流すような伝熱管を設けたりしても良い。フィン3bに設けられる、熱漏洩を低減する機構としては、例えば、切欠きもしくはスリットなどが該当する。このように、フィン3bを分割したり、熱漏洩を低減する機構を設けたり、高温冷媒を流す伝熱管を設けたりすることで、デフロスト対象の並列熱交換器から蒸発器として機能している並列熱交換器への熱漏洩を抑えることができる。熱漏洩があると、デフロスト対象の並列熱交換器と蒸発器として機能している並列熱交換器との境目でデフロストし難くなるが、熱漏洩が抑えられることで、デフロストがし難くなることを防ぐことができる。
並列熱交換器3−1、3−2には室外ファン3fによって室外空気が搬送される。
室外ファン3fは、並列熱交換器3−1、3−2のそれぞれに設置されてもよいが、図1のように1台のファンのみとしてもよい。
並列熱交換器3−1、3−2の圧縮機1と接続される側には第1の接続配管37−1、37−2が接続されている。第1の接続配管37−1、37−2は、流路切替装置2の室外熱交換器3側の接続口から延びる配管20−1に並列に接続されており、各々には、第1の開閉装置6−1、6−2が設けられている。
並列熱交換器3−1、3−2の圧縮機1と接続される側とは反対側には第2の接続配管38−1、38−2が接続されている。第2の接続配管38−1、38−2には、第1の延長配管31から室外機Aに向けて延びる配管20−2に並列に接続されており、各々には流量制御装置7−1、7−2が設けられている。
流量制御装置7−1、7−2は、制御装置90からの指令によって開度を可変することができる装置であり、例えば、電子制御式膨張弁で構成される。
また、室外機Aには更に、デフロストを行う際に冷媒が通過する第1のデフロスト配管39と第2のデフロスト配管40とを備えている。第1のデフロスト配管39は、一端が吐出配管35に接続され、他端が分岐されて各々が第1の接続配管37−1、37−2に接続されている。そして、第1のデフロスト配管39は、圧縮機1から吐出した高温高圧の冷媒の一部を主回路から分岐してデフロスト対象の並列熱交換器3−1、3−2であるデフロスト熱交換器に供給する。第2のデフロスト配管40は、一端が並列熱交換器3−1と流量制御装置7−1との間の第2の接続配管38−2に接続され、他端が並列熱交換器3−2と流量制御装置7−2との間の第2の接続配管38−2に接続される。第2のデフロスト配管40は、デフロスト熱交換器から流出した冷媒を主回路に戻す。
第1のデフロスト配管39には第1の絞り装置8が設けられており、圧縮機1から吐出した高温高圧の冷媒の一部を第1の絞り装置8で減圧して中圧にする。ここで、中圧とは、冷媒回路内の高圧側圧力よりも低く、低圧側圧力(例えば、蒸発器内の圧力)よりも高い圧力である。高圧側圧力とは、例えば凝縮器内の圧力であり、低圧側圧力とは、例えば外気から吸熱を行う蒸発器内の圧力である。第1の絞り装置8で減圧された中圧冷媒は、第1の接続配管37−1、37−2を通って並列熱交換器3−1、3−2に流入する。これにより、並列熱交換器3−1、3−2では、中圧冷媒を用いたデフロストが行われる。
第1のデフロスト配管39において分岐したそれぞれの配管には、第2の開閉装置9−1、9−2が設けられている。第2の開閉装置9−1、9−2は、中圧冷媒を第1の接続配管37−1、37−2の何れに流入させるかを制御する。第2の開閉装置9−1、9−2は、第1の開閉装置6−1、6−2と共に、本発明の「第1の流路切替装置」を構成する。
第2のデフロスト配管40には第2の絞り装置10が設けられており、デフロスト対象の並列熱交換器3−1、3−2から流出した冷媒を減圧して低圧にする。
ここで、第1の開閉装置6−1、6−2、第2の開閉装置9−1、9−2は、流路の開閉ができればよく、例えば電磁弁、四方弁、三方弁、又は二方弁などで構成される。また、第2の絞り装置10は、制御装置90からの指令によって開度を可変することができる装置であり、例えば、電子制御式膨張弁で構成される。
第1の絞り装置8は、必要なデフロスト能力、つまりデフロストをするための冷媒流量が決まっていれば、毛細管で構成してもよい。また、第1の絞り装置8を無くして、予め設定したデフロスト流量を流すことで高圧から中圧まで圧力が低下するように、第2の開閉装置9−1、9−2を小型化しても良い。また、第1の絞り装置8を無くして、第2の開閉装置9−1、9−2の代わりに流量制御装置をつけても良い。
逆流防止装置5−4と流量制御装置7−1、7−2との間には、蒸発器として機能する室内熱交換器の冷媒の圧力を検知する冷媒圧力センサー91が設けられている。冷媒圧力センサー91は、室内熱交換器11b、11cのうち、蒸発器として機能する室内熱交換器の冷媒の圧力を検知できれば、設置位置はどこでもよい。例えば、冷媒圧力センサー91の設置位置は、室内熱交換器11b、11cから流量制御装置7−1、7−2までの間であれば、室外機A、室内機B、C、中継機Dのどこに設置されても良い。
また、冷媒圧力センサー91は、冷媒が気液二相状態となる部分の圧力の検知に用いられるため、冷媒の温度を検知できる温度センサーを用いて、検知した値を飽和温度として冷媒の圧力に換算しても良い。冷媒の温度を検知する温度センサーを用いる場合は、温度センサーが冷媒に触れるようにして、直接的に冷媒の温度を検知しても良いし、配管又は熱交換器等の外表面の温度を検知することで間接的に冷媒の温度を検知しても良い。また、蒸発器として機能している室内熱交換器が設置された室内機に空気温度を検知できる温度センサーを取り付け、この温度センサーで、蒸発器として機能している室内熱交換器の空気の出口温度を検知し、冷媒の圧力に換算しても良い。
なお、本実施の形態1における第1の絞り装置8は、本発明の「第1の絞り装置」に相当し、第2の絞り装置10は、本発明の「第2の絞り装置」に相当する。また、流量制御装置7−1、7−2は、本発明の「第3の絞り装置」と「第2の流路切替装置」とに相当し、この2つの装置の機能をまとめて構成したものである。また、第1のデフロスト配管39は、本発明の「第1のデフロスト配管」に相当し、第2のデフロスト配管40は、本発明の「第2のデフロスト配管」に相当する。また、冷媒圧力センサー91は、本発明の「圧力検知装置」に相当する。
[室内機B及び室内機C]
室内機B及び室内機Cは例えば同一の構成を有するものである。室内機Bは、室内熱交換器11bと、室内流量制御装置12bとを備えている。また、室内機Cは、室内熱交換器11cと、室内流量制御装置12cとを備えている。室内機Bに備えられた各機器と室内機Cに備えられた各機器とが配管で接続された回路が主回路の一部である。また、室内流量制御装置12b及び室内流量制御装置12cは、本発明の「減圧装置」に相当する。
室内流量制御装置12b、12cは、開度を可変することができる装置であり、例えば、電子制御式膨張弁で構成される。室内流量制御装置12b、12cは、全冷房運転時の冷媒の流れにおいて室内熱交換器11b、11cの上流側に設けられている。
[中継機D]
中継機Dは気液分離装置13と、第1の中継開閉装置14b、14cと、第2の中継開閉装置15b、15cと、第1の中継流量制御装置16と、第2の中継流量制御装置17とを有しており、これらが配管で接続された回路が主回路の一部である。
気液分離装置13は、第1の延長配管31から流出する冷媒をガス冷媒と液冷媒とに分離する。気液分離装置13のガス冷媒が流出する気相部は第1の中継開閉装置14b、14cを介して第3の延長配管33b、33cに接続される。気液分離装置13の液冷媒が流出する液相部は第1の中継流量制御装置16を介して第2の中継流量制御装置17と第4の延長配管34b、34cとに接続されている。
第2の中継開閉装置15b、15cは、第2の延長配管32と第3の延長配管33b、33cとの間にそれぞれ設けられている。
第2の中継流量制御装置17は、第1の中継流量制御装置16と第4の延長配管34b、34cとの間から分岐し、第2の延長配管32と第2の中継開閉装置15b、15cとの間に接続された配管に設けられている。
第1の中継開閉装置14b、14c、第2の中継開閉装置15b、15cは流路の開閉ができればよく電磁弁、四方弁、三方弁、又は二方弁などで構成される。第1の中継流量制御装置16、第2の中継流量制御装置17は開度を可変することができる装置であり、例えば、電子制御式膨張弁で構成される。
なお、本実施の形態1における第1の中継開閉装置14b、14c、第2の中継開閉装置15b、15cは、本発明の「接続切替装置」に相当する。
次に、この空気調和装置100が実行する各種運転の運転動作について説明する。
空気調和装置100の運転動作には、室外熱交換器3が凝縮器として機能する全冷房運転と、冷房主体運転と、室外熱交換器3が蒸発器として機能する全暖房運転と、暖房主体運転との4種類の運転モードがある。全暖房運転は、運転中の全ての室内機が暖房のみを行う運転である。全冷房運転は、運転中の全ての室内機が冷房のみを行っている運転である。冷房主体運転もしくは暖房主体運転は、暖房を行っている室内機と冷房を行っている室内機とが混在する冷暖同時運転であり、冷房主体運転は、冷房負荷が暖房負荷よりも多い場合に行われ、暖房主体運転は暖房負荷が冷房負荷よりも多い場合に行われる。
冷房負荷及び暖房負荷は、圧縮機1から吐出された冷媒の圧力、圧縮機1へ吸入される冷媒の圧力、運転中の室内機の容量、運転台数、室内設定温度と室内温度との温度差などを検知することで知ることができる。冷房負荷や暖房負荷を知るためのこれらの情報は、制御装置90で得ることができる。
全暖房運転には更に、室外熱交換器3を構成する並列熱交換器3−1、3−2の両方が蒸発器として機能する全暖房通常運転と、並列熱交換器3−1、3−2の一方が蒸発器として機能する全暖房デフロスト運転(連続全暖房運転とも称する)とがある。また、暖房主体運転には更に、室外熱交換器3を構成する並列熱交換器3−1、3−2の両方が蒸発器として機能する暖房主体通常運転と、並列熱交換器3−1、3−2の一方が蒸発器として機能する暖房主体デフロスト運転(連続暖房主体運転とも称する)とがある。暖房主体デフロスト運転は、本発明の「第1運転」に相当し、暖房主体通常運転は、本発明の「第2運転」に相当する。
全暖房デフロスト運転及び暖房主体デフロスト運転では、暖房を継続して行いながら、並列熱交換器3−1と並列熱交換器3−2とを交互にデフロストする。すなわち、一方の並列熱交換器を蒸発器として機能させて暖房を行いながら他方の並列熱交換器のデフロストを行う。そして、他方の並列熱交換器のデフロストが終了すると、その他方の並列熱交換器を蒸発器として機能させて暖房を行い、一方の並列熱交換器のデフロストを行う。
図3、図4及び図5は、図1の空気調和装置100の各運転モードにおける各バルブの制御例を示す図である。図3は、図1の室外機Aの各運転モードにおける各開閉装置と流量制御装置と絞り装置のそれぞれの状態を示した図である。図4は、図1の室内機B、Cにおける各流量制御装置の状態を示した図である。図5は、図1の中継機Dの各運転モードにおける各開閉装置と流量制御装置のそれぞれの状態を示した図である。図3において、流路切替装置2のONは、図1の実線の向きに接続した場合を示し、OFFは点線の向きに接続した場合を示す。図3における第1の開閉装置6−1、6−2、第2の開閉装置9−1、9−2のONと、図5における第1の中継開閉装置14b、14c、第2の中継開閉装置15b、15cのONは、開閉装置が開いて冷媒が流れている場合を示し、OFFは、開閉装置が閉じている場合を示す。
[全冷房運転]
図6は、本発明の実施の形態1に係る空気調和装置100の全冷房運転時の冷媒の流れを示す図である。図6において全冷房運転時に冷媒が流れる部分を実線とし、冷媒が流れない部分を破線としている。なお、図6では室内機B、Cが冷房を行っている場合を示している。
図7は、本発明の実施の形態1に係る空気調和装置100の全冷房運転時のP−h線図である。なお、図7の点(a)〜点(f)は図6の同じ記号を付した部分での冷媒の状態を示す。
圧縮機1の運転を開始すると、室外機Aにおいて、低温低圧のガス冷媒が圧縮機1によって圧縮され、高温高圧のガス冷媒となって吐出される。この圧縮機1の冷媒圧縮過程は、圧縮機1の断熱効率の分だけ、等エントロピ線で断熱圧縮される場合と比較して加熱されるように圧縮され、図7の点(a)から点(b)に示す線で表される。
圧縮機1から吐出された高温高圧のガス冷媒は、流路切替装置2を通過して2つに分岐され、一方は第1の開閉装置6−1を通過して第1の接続配管37−1から並列熱交換器3−1に流入する。他方は第1の開閉装置6−2を通過して第1の接続配管37−2から並列熱交換器3−2に流入する。
並列熱交換器3−1、3−2に流入した冷媒は、室外空気を加熱しながら冷却され、中温高圧の液冷媒となる。並列熱交換器3−1、3−2での冷媒変化は、圧力損失を考慮すると、図7の点(b)から点(c)に示すやや傾いた水平に近い直線で表される。
並列熱交換器3−1、3−2から流出した中温高圧の液冷媒は、第2の接続配管38−1、38−2に流入し、全開状態の流量制御装置7−1、7−2を通過した後、合流する。合流した冷媒は、逆流防止装置5−1を通過して第1の延長配管31を通り、中継機Dに流入する。
なお、室内機B、Cの運転負荷が小さい場合などは、第1の開閉装置6−1、6−2のどちらか一方を閉止して、並列熱交換器3−1、3−2のどちらか一方に冷媒が流れないようにしてもよい。この場合、結果的に室外熱交換器3の伝熱面積が小さくなり、安定したサイクルの運転を行うことができる。
中継機Dに流入した冷媒は気液分離装置13に流入する。気液分離装置13は流入した冷媒をガス冷媒と液冷媒とに分離するものであるが、ここで流入する冷媒は液冷媒であり、また、第1の中継開閉装置14b、14cを閉止しているため、流入した液冷媒は全て液相部から流出する。
気液分離装置13から流出した液冷媒は、全開状態の第1の中継流量制御装置16を通過して2つに分岐され、一方は第4の延長配管34b、34cを通り、冷房を行っている室内機B、Cに流入する。他方は第2の中継流量制御装置17に流入し、ここで絞られて膨張、減圧し、低温低圧の気液二相状態の冷媒になる。この第2の中継流量制御装置17での冷媒の変化はエンタルピーが一定のもとで行われる。このときの冷媒変化は、図7の点(c)から点(f)に示す垂直線で表される。
室内機B、Cに流入した液冷媒は、室内流量制御装置12b、12cに流入し、ここで絞られて膨張、減圧し、低温低圧の気液二相状態になる。この室内流量制御装置12b、12cでの冷媒の変化はエンタルピーが一定のもとで行われる。このときの冷媒変化は、図7の点(c)から点(d)に示す垂直線で表される。
室内流量制御装置12b、12cから流出した低温低圧の気液二相状態の冷媒は、蒸発器として機能している室内熱交換器11b、11cに流入する。室内熱交換器11b、11cに流入した冷媒は、室内空気を冷却しながら加熱され、低温低圧のガス冷媒となる。なお、室内流量制御装置12b、12cは、室内熱交換器11b、11cから流出する低温低圧のガス冷媒の過熱度(スーパーヒート)が2K〜5K程度になるように制御される。室内熱交換器11b、11cでの冷媒の変化は、圧力損失を考慮すると、図7の点(d)から点(e)に示すやや傾いた水平に近い直線で表される。
室内熱交換器11b、11cから流出した低温低圧の各ガス冷媒は、第3の延長配管33b、33cを通って再び中継機Dに流入する。
再び中継機Dに流入した低温低圧の各ガス冷媒は、第2の中継開閉装置15b、15cを通過した後、第2の中継流量制御装置17を通過した低温低圧の気液二相状態の冷媒と合流して第2の延長配管32を通って室外機Aに流入する。通常は、室内機B、Cを通過した低温低圧のガス冷媒の方が第2の中継流量制御装置17を通過した低温低圧の気液二相状態の冷媒と比べて流量が多い。そして、合流して室外機Aに流入する冷媒は、過熱度の小さい低温低圧のガス冷媒となり、冷媒の状態は、図7の点(a)となる。
室外機Aに流入した低温低圧のガス冷媒は、逆流防止装置5−2、流路切替装置2及びアキュムレータ4を通って圧縮機1に流入し、圧縮される。
[冷房主体運転]
図8は、本発明の実施の形態1に係る空気調和装置100の冷房主体運転時の冷媒の流れを示す図である。図8において冷房主体運転時に冷媒が流れる部分を実線とし、冷媒が流れない部分を破線としている。なお、図8では室内機Bが冷房、室内機Cが暖房を行っている場合を示している。以降の実施の形態の説明においても同様に、室内機Bが冷房、室内機Cが暖房を行っている場合について説明する。室内機Bが暖房、室内機Cが冷房を行う場合は、室内流量制御装置12b、12c、第1の中継開閉装置14b、14c、第2の中継開閉装置15b、15cの開閉状態が逆転し、室内機Bと室内機Cの冷媒の流れが入れ替わるだけで、その他の動作は同じとなる。
図9は、本発明の実施の形態1に係る空気調和装置100の冷房主体運転時のP−h線図である。なお、図9の点(a)〜点(j)は、図8の同じ記号を付した部分での冷媒の状態を示す。
圧縮機1の運転を開始すると、室外機Aにおいて、低温低圧のガス冷媒が圧縮機1によって圧縮され、高温高圧のガス冷媒となって吐出される。この圧縮機1の冷媒圧縮過程は、圧縮機1の断熱効率の分だけ、等エントロピ線で断熱圧縮される場合と比較して加熱されるように圧縮され、図9の点(a)から点(b)に示す線で表される。
圧縮機1から吐出された高温高圧のガス冷媒は、流路切替装置2を通過して2つに分岐され、一方は第1の開閉装置6−1を通過して第1の接続配管37−1から並列熱交換器3−1に流入する。他方は第1の開閉装置6−2を通過して第1の接続配管37−2から並列熱交換器3−2に流入する。
並列熱交換器3−1、3−2に流入した冷媒は、室外空気を加熱しながら冷却され、中温高圧の気液二相状態の冷媒となる。並列熱交換器3−1、3−2での冷媒変化は、圧力損失を考慮すると、図9の点(b)から点(c)に示すやや傾いた水平に近い直線で表される。
並列熱交換器3−1、3−2から流出した中温高圧の気液二相状態の冷媒は、第2の接続配管38−1、38−2に流入し、全開状態の流量制御装置7−1、7−2を通過した後、合流する。合流した冷媒は、逆流防止装置5−1を通過して第1の延長配管31を通り、中継機Dに流入する。
なお、室内機B、Cの運転負荷が小さい場合又は(暖房負荷)/(冷房負荷)の比が大きい場合などは、第1の開閉装置6−1、6−2のどちらか一方を閉止して、並列熱交換器3−1、3−2のどちらか一方に冷媒が流れないようにしてもよい。この場合、結果的に室外熱交換器3の伝熱面積が小さくなり、安定したサイクルの運転を行うことができる。
中継機Dに流入した冷媒は気液分離装置13に流入する。気液分離装置13ではガス冷媒と液冷媒とに分離され、ガス冷媒は気相部から流出して第1の中継開閉装置14cに流入し、液冷媒は液相部から流出して第1の中継流量制御装置16に流入する。気液分離装置13での冷媒変化は圧力一定のもとで行われ、飽和ガスと飽和液とに分離される。気相部から流出するガス冷媒は図9の点(c)から点(g)に示す水平線で表わされ、液相部から流出する液冷媒は図9の点(c)から点(i)に示す水平線で表わされる。
第1の中継開閉装置14cに流入したガス冷媒は、第3の延長配管33cを通って暖房を行っている室内機Cに流入する。
室内機Cに流入したガス冷媒は、凝縮器として機能している室内熱交換器11cに流入し、ここで室内空気を加熱しながら冷却され、中温高圧の液冷媒となる。室内熱交換器11cでの冷媒の変化は、圧力損失を考慮すると、図9の点(g)から点(h)に示すやや傾いた水平に近い直線で表される。室内熱交換器11cから流出した中温高圧の液冷媒は、室内流量制御装置12cに流入し、ここで絞られて膨張、減圧した後、室内機Cから流出して第4の延長配管34cを通過する。なお、室内流量制御装置12cは、室内熱交換器11cから流出する中温高圧の液冷媒の過冷却度(サブクール)が5K〜20K程度になるように制御される。
第1の中継流量制御装置16に流入した液冷媒は、ここで絞られて膨張、減圧する。この第1の中継流量制御装置16での冷媒の変化はエンタルピーが一定のもとで行われる。このときの冷媒変化は、図9の点(i)から点(j)に示す垂直線で表される。
第1の中継流量制御装置16から流出した冷媒は、2つに分岐され、一方は、室内機Cから流出して第4の延長配管34cを通った冷媒と合流し、第4の延長配管34bを通って冷房を行っている室内機Bに流入する。他方は第2の中継流量制御装置17に流入し、ここで絞られて膨張、減圧し、低温低圧の気液二相状態になる。この第2の中継流量制御装置17での冷媒の変化はエンタルピーが一定のもとで行われる。このときの冷媒変化は、図9の点(j)から点(f)に示す垂直線で表される。
合流して室内機Bに流入する冷媒は、室内機Cを通過する冷媒の流量と第1の中継流量制御装置16を通過する冷媒の流量との大小関係及び室内機Cの暖房負荷に応じて、液冷媒もしくは気液二相状態の冷媒となる。
室内機Bに流入した液冷媒もしくは気液二相冷媒は、室内流量制御装置12bに流入し、ここで絞られて膨張、減圧し、低温低圧の気液二相状態になる。この室内流量制御装置12bでの冷媒の変化はエンタルピーが一定のもとで行われ、室内流量制御装置12bから流出する冷媒の状態は、図9の点(d)で表される。
室内流量制御装置12bから流出した低温低圧の気液二相状態の冷媒は、蒸発器として機能している室内熱交換器11bに流入する。
室内熱交換器11bに流入した冷媒は、室内空気を冷却しながら加熱され、低温低圧のガス冷媒となる。なお、室内流量制御装置12bは、室内熱交換器11bから流出する低温低圧のガス冷媒の過熱度(スーパーヒート)が2K〜5K程度になるように制御される。室内熱交換器11bでの冷媒の変化は、圧力損失を考慮すると、図9の点(d)から点(e)に示すやや傾いた水平に近い直線で表される。室内熱交換器11bを流出した低温低圧のガス冷媒は、第3の延長配管33bを通って再び中継機Dに流入する。
再び中継機Dに流入した低温低圧のガス冷媒は、第2の中継開閉装置15bを通過した後、第2の中継流量制御装置17を通過した低温低圧の二相冷媒と合流して第2の延長配管32を通って室外機Aに流入する。通常は、室内機B、Cを通過した低温低圧のガス冷媒の方が第2の中継流量制御装置17を通過した低温低圧の二相冷媒と比べて流量が多く、合流して室外機Aに流入する冷媒は、過熱度の小さい低温低圧のガス冷媒となり、冷媒の状態は、図9の点(a)となる。
室外機Aに流入した低温低圧のガス冷媒は、逆流防止装置5−2、流路切替装置2及びアキュムレータ4を通って圧縮機1に流入し、圧縮される。
[全暖房通常運転]
図10は、本発明の実施の形態1に係る空気調和装置100の全暖房通常運転時の冷媒の流れを示す図である。なお、図10において全暖房通常運転時に冷媒が流れる部分を実線とし、冷媒が流れない部分を破線としている。なお、図10では室内機B、Cが暖房を行っている場合を示している。
図11は、本発明の実施の形態1に係る空気調和装置100の全暖房通常運転時のP−h線図である。なお、図11の点(a)〜点(d)は図10の同じ記号を付した部分での冷媒の状態を示す。
圧縮機1の運転を開始すると、室外機Aにおいて、低温低圧のガス冷媒が圧縮機1によって圧縮され、高温高圧のガス冷媒となって吐出される。この圧縮機1の冷媒圧縮過程は、圧縮機1の断熱効率の分だけ、等エントロピ線で断熱圧縮される場合と比較して加熱されるように圧縮され、図11の点(a)から点(b)に示す線で表される。
圧縮機1から吐出された高温高圧のガス冷媒は、流路切替装置2を通過した後、逆流防止装置5−3を通過して室外機Aから流出する。室外機Aを流出した高温高圧のガス冷媒は、第1の延長配管31を通り、中継機Dに流入する。
中継機Dに流入した冷媒は気液分離装置13に流入する。気液分離装置13は流入した冷媒をガス冷媒と液冷媒とに分離するものであるが、流入する冷媒はガス冷媒であり、また、第1の中継流量制御装置16を閉止しているため、流入したガス冷媒は全て気相部から流出する。気液分離装置13から流出したガス冷媒は、第1の中継開閉装置14b、14cを通過して第3の延長配管33b、33cを通り、暖房を行っている室内機B、Cに流入する。
室内機B、Cに流入した冷媒は、凝縮器として機能している室内熱交換器11b、11cに流入し、室内空気を加熱しながら冷却され、中温高圧の液冷媒となる。室内熱交換器11b、11cでの冷媒の変化は、圧力損失を考慮すると、図11の点(b)から点(c)に示すやや傾いた水平に近い直線で表される。
室内熱交換器11b、11cから流出した中温高圧の液冷媒は、室内流量制御装置12b、12cに流入し、ここで絞られて膨張、減圧される。この室内流量制御装置12b、12cでの冷媒の変化はエンタルピーが一定のもとで行われる。なお、室内流量制御装置12b、12cは、中温高圧の液冷媒の過冷却度(サブクール)が5K〜20K程度になるように制御される。
室内流量制御装置12b、12cから流出した冷媒は、第4の延長配管34b、34cを通って再び中継機Dに流入する。
再び中継機Dに流入した冷媒は、全開状態の第2の中継流量制御装置17を通過した後、第2の延長配管32を通って室外機Aに流入する。
室外機Aに流入した冷媒は、逆流防止装置5−4を通過して、第2の接続配管38−1、38−2に流入する。第2の接続配管38−1、38−2に流入した冷媒は、流量制御装置7−1、7−2によって絞られて膨張、減圧し、低圧の気液二相状態になる。流量制御装置7−1、7−2での冷媒の変化はエンタルピーが一定のもとで行われる。室内熱交換器11b、11cから流量制御装置7−1、7−2を通過するまでの冷媒の変化はエンタルピーが一定のもとで行われているので、冷媒の変化は図11の点(c)から点(d)となる。
なお、流量制御装置7−1、7−2は、一定開度、例えば全開の状態で固定されるか、冷媒圧力センサー91で検知される第2の延長配管32などの中間圧の飽和温度が0℃〜20℃程度になるように制御してもよい。第2の延長配管32などの中間圧の飽和温度を制御することで、配管表面での結露や氷結を防ぐことができる。
流量制御装置7−1、7−2から流出した冷媒は、並列熱交換器3−1、3−2に流入し、室外空気を冷却しながら加熱され、低温低圧のガス冷媒となる。並列熱交換器3−1、3−2での冷媒変化は、圧力損失を考慮すると、図11の点(d)から点(a)に示すやや傾いた水平に近い直線で表される。
並列熱交換器3−1、3−2から流出した低温低圧のガス冷媒は、第1の接続配管37−1、37−2に流入し、第1の開閉装置6−1、6−2を通った後、合流し、流路切替装置2、アキュムレータ4を通過して圧縮機1に流入し、圧縮される。
[暖房主体通常運転]
図12は、本発明の実施の形態1に係る空気調和装置100の暖房主体通常運転時の冷媒の流れを示す図である。なお、図12において暖房主体通常運転時に冷媒が流れる部分を実線とし、冷媒が流れない部分を破線としている。なお、図12では室内機Bが冷房、室内機Cが暖房となっている場合を示している。室内機Bが暖房、室内機Cが冷房を行う場合は、室内流量制御装置12b、12c、第1の中継開閉装置14b、14c、第2の中継開閉装置15b、15cの開閉状態が逆転し、室内機Bと室内機Cの冷媒の流れが入れ替わるだけで、その他の動作は同じとなる。
図13は、本発明の実施の形態1に係る空気調和装置100の暖房主体通常運転時のP−h線図である。なお、図13の点(a)〜点(h)は図12の同じ記号を付した部分での冷媒の状態を示す。
圧縮機1の運転を開始すると、室外機Aにおいて、低温低圧のガス冷媒が圧縮機1によって圧縮され、高温高圧のガス冷媒となって吐出される。この圧縮機1の冷媒圧縮過程は、圧縮機1の断熱効率の分だけ、等エントロピ線で断熱圧縮される場合と比較して加熱されるように圧縮され、図13の点(a)から点(b)に示す線で表される。
圧縮機1から吐出された高温高圧のガス冷媒は、流路切替装置2を通過した後、逆流防止装置5−3を通過して室外機Aから流出する。室外機Aを流出した高温高圧のガス冷媒は、第1の延長配管31を通り、中継機Dに流入する。
中継機Dに流入した冷媒は気液分離装置13に流入する。気液分離装置13は流入した冷媒をガス冷媒と液冷媒とに分離するものであるが、流入する冷媒はガス冷媒であり、また、第1の中継流量制御装置16を閉止しているため、流入したガス冷媒は全て気相部から流出する。
気液分離装置13から流出したガス冷媒は、第1の中継開閉装置14cを通過して第3の延長配管33cを通り、暖房を行っている室内機Cに流入する。
室内機Cに流入した冷媒は、凝縮器として機能している室内熱交換器11cに流入し、室内空気を加熱しながら冷却され、中温高圧の液冷媒となる。室内熱交換器11cでの冷媒の変化は、圧力損失を考慮すると、図13の点(b)から点(c)に示すやや傾いた水平に近い直線で表される。
室内熱交換器11cから流出した中温高圧の液冷媒は、室内流量制御装置12cに流入し、ここで絞られて膨張、減圧される。この室内流量制御装置12cでの冷媒の変化はエンタルピーが一定のもとで行われる。なお、室内流量制御装置12cは、中温高圧の液冷媒の過冷却度(サブクール)が5K〜20K程度になるように制御される。
室内流量制御装置12cから流出した冷媒は、第4の延長配管34cを通って2つに分岐され、一方は再び中継機Dに流入し、他方は第4の延長配管34bを通って冷房を行っている室内機Bに流入する。
再び中継機Dに流入した冷媒は、第2の中継流量制御装置17を通過して中間圧に減圧された後、第2の延長配管32を通って室外機Aに流入する。このとき、第2の中継流量制御装置17での冷媒の変化はエンタルピーが一定のもとで行われる。室内熱交換器11cから第2の中継流量制御装置17を通過するまでの冷媒の変化はエンタルピーが一定のもとで行われているので、冷媒の変化は図13の点(c)から点(e)となる。なお、第2の中継流量制御装置17は、通過する冷媒流量や前後の圧力差などを調整するように制御される。
室内機Bに流入した冷媒は、室内流量制御装置12bに流入し、ここで絞られて膨張、減圧し、中温中間圧の気液二相状態になる。この室内流量制御装置12bでの冷媒の変化はエンタルピーが一定のもとで行われる。室内熱交換器11cから室内流量制御装置12bを通過するまでの冷媒の変化はエンタルピーが一定のもとで行われているので、冷媒の変化は図13の点(c)から点(f)となる。
室内流量制御装置12bから流出した中温中間圧の気液二相状態の冷媒は、蒸発器として機能している室内熱交換器11bに流入する。室内熱交換器11bに流入した冷媒は、室内空気を冷却しながら加熱され、中温中間圧のガス冷媒となる。なお、室内流量制御装置12bは、室内熱交換器11bから流出する中温中間圧のガス冷媒の過熱度(スーパーヒート)が2K〜5K程度になるように制御される。室内熱交換器11bでの冷媒の変化は、圧力損失を考慮すると、図13の点(f)から点(g)に示すやや傾いた水平に近い直線で表される。
室内熱交換器11bを流出した中温中間圧のガス冷媒は、第3の延長配管33bを通って再び中継機Dに流入する。
室内機Bを経由して再び中継機Dに流入した中温中間圧のガス冷媒は、第2の中継開閉装置15bを通過した後、第2の中継流量制御装置17を通過した冷媒と合流して第2の延長配管32を通って室外機Aに流入する。合流して室外機Aに流入する冷媒は、室内機B、Cの運転負荷に応じて、中温中間圧の液冷媒、もしくは気液二相冷媒となり、図13の点(h)となる。
室外機Aに流入した冷媒は、逆流防止装置5−4を通過して、第2の接続配管38−1、38−2に流入する。第2の接続配管38−1、38−2に流入した冷媒は、流量制御装置7−1、7−2によって絞られて膨張、減圧し、低圧の気液二相状態になる。この流量制御装置7−1、7−2での冷媒の変化はエンタルピーが一定のもとで行われる。このときの冷媒の変化は、図13の点(h)から点(d)となる。
ここで、冷媒圧力センサー91の検知圧力は、蒸発器として機能している室内熱交換器11bの冷媒の圧力であり、この検知圧力の飽和換算温度は、室内熱交換器11bの冷媒温度に相当する。流量制御装置7−1、7−2は、蒸発器として機能している室内熱交換器11bの冷媒温度が、冷房を行っている室内機Bの設定温度等に応じた目標温度となるように制御される。具体的な制御としては、流量制御装置7−1、7−2は、冷媒圧力センサー91の検知圧力が、冷房を行っている室内機Bの設定温度等に応じた目標圧力となるように制御される。
冷房を行う室内熱交換器11bの圧力を制御することで、室内熱交換器11bの冷媒の飽和温度を調整できるため、室内熱交換器11bの冷媒と熱交換して冷却される空気の温度を調整することができる。このように室内熱交換器11bの圧力を制御することで、冷房を行っている室内機Bにおいて、室内の設定温度及び冷房負荷に合わせた運転が可能となり、室内の快適性を向上することができる。
室内熱交換器11bの冷媒圧力の目標圧力は、飽和温度換算で0℃以上かつ設定温度以下の温度となるようにする。つまり、室内熱交換器11bの冷媒温度を0℃以上とすることで、蒸発器として機能している室内熱交換器11bでの着霜、凍結を防止することができる。また、室内熱交換器11bの冷媒温度を設定温度以下とすることで、室内温度を設定温度にすることができ、室内の快適性を向上することができる。
流量制御装置7−1、7−2から流出した冷媒は、並列熱交換器3−1、3−2に流入し、室外空気を冷却しながら加熱され、低温低圧のガス冷媒となる。並列熱交換器3−1、3−2での冷媒変化は、圧力損失を考慮すると、図13の点(d)から点(a)に示すやや傾いた水平に近い直線で表される。
並列熱交換器3−1、3−2から流出した低温低圧のガス冷媒は、第1の接続配管37−1、37−2に流入し、第1の開閉装置6−1、6−2を通った後、合流し、流路切替装置2、アキュムレータ4を通過して圧縮機1に流入し、圧縮される。
[全暖房デフロスト運転]
全暖房デフロスト運転は、全暖房通常運転中に、室外熱交換器3に着霜した場合に行われる。もしくは、暖房主体デフロスト運転中に冷房を行う室内機が停止し、運転中の室内機が全て暖房になった場合も全暖房デフロスト運転となる。
着霜の有無の判定は、例えば圧縮機1の吸入圧力から換算される飽和温度が、予め設定した外気温度と比較して大幅に低下した場合に着霜を判定する。また例えば、外気温度と吸入圧力から換算される飽和温度との温度差が予め設定した値以上となり、経過時間が一定時間以上になった場合に着霜を判定する、などの方法によって行われる。
本実施の形態1に係る空気調和装置100の構成では、全暖房デフロスト運転において、並列熱交換器3−2のデフロストを行い、並列熱交換器3−1が蒸発器として機能して暖房を行う場合の運転がある。またその逆に、並列熱交換器3−2が蒸発器として機能して暖房を継続し、並列熱交換器3−1のデフロストを行う場合の運転がある。
これらの運転では、第1の開閉装置6−1、6−2、第2の開閉装置9−1、9−2、流量制御装置7−1、7−2の開閉状態が逆転し、並列熱交換器3−1と並列熱交換器3−2の冷媒の流れが入れ替わるだけで、その他の動作は同じとなる。よって、以下の説明では、並列熱交換器3−2がデフロストを行い、並列熱交換器3−1が蒸発器として機能して暖房を継続する場合について説明する。以降の実施の形態の説明についても同様である。
図14は、本発明の実施の形態1に係る空気調和装置100の並列熱交換器3−2のデフロストを行う全暖房デフロスト運転時の冷媒の流れを示す図である。なお、図14において全暖房デフロスト運転時に冷媒が流れる部分を実線とし、冷媒が流れない部分を破線としている。
図15は、本発明の実施の形態1に係る空気調和装置100の全暖房デフロスト運転時のP−h線図である。なお、図15の点(a)〜点(e)、点(k)、点(l)は、図14の同じ記号を付した部分での冷媒の状態を示す。
制御装置90は、図10に示した全暖房通常運転を行っている際に着霜状態を解消するデフロストが必要と検知した場合、デフロスト対象の並列熱交換器3−2に対応する第1の開閉装置6−2を閉止し、流量制御装置7−2を閉止する。更に、第2の開閉装置9−2を開き、第1の絞り装置8の開度を予め設定した初期開度に開き、第2の絞り装置10の開度を予め設定した初期開度に開く。また、蒸発器として機能する並列熱交換器3−1に対応する第1の開閉装置6−1は開き、第2の開閉装置9−1は閉止する。
これによって、デフロスト回路が開かれ、圧縮機1から吐出された冷媒の一部がデフロスト回路に流入する。すなわち、圧縮機1-->第1の絞り装置8-->第2の開閉装置9−2-->並列熱交換器3−2-->第2の絞り装置10の順に順次接続したデフロスト回路が開かれて全暖房デフロスト運転が開始される。
全暖房デフロスト運転が開始されると、圧縮機1から吐出された高温高圧のガス冷媒の一部は、第1のデフロスト配管39に流入し、第1の絞り装置8で中圧まで減圧される。このときの冷媒の変化は図15中の点(b)から点(k)で表される。
そして、中圧(点(k))まで減圧された冷媒は、第2の開閉装置9−2を通り、並列熱交換器3−2に流入する。並列熱交換器3−2に流入した冷媒は、並列熱交換器3−2に付着した霜と熱交換することによって冷却される。
このように、圧縮機1から吐出された高温高圧のガス冷媒を並列熱交換器3−2に流入させることで、並列熱交換器3−2に付着した霜を融かすことができる。このときの冷媒の変化は図15中の点(k)から点(l)の変化で表される。この冷媒状態の変化から分かるように、デフロスト対象の並列熱交換器3−2では、冷媒の温度変化を伴わない潜熱を利用してデフロストが行われる。
なお、デフロストを行う冷媒は、霜の温度(0℃)以上の0℃〜10℃程度の飽和温度になっている。
デフロストを行い、並列熱交換器3−2から流出した冷媒は、第2のデフロスト配管40に流入し、第2の絞り装置10で低圧まで減圧され、主回路に合流する。合流した冷媒は、蒸発器として機能している並列熱交換器3−1に流入し、蒸発する。
ここで、全暖房デフロスト運転中の第1の絞り装置8、第2の絞り装置10の動作の一例について説明する。
全暖房デフロスト運転中、制御装置90は、第2の絞り装置10の開度を、デフロスト対象の並列熱交換器3−2の冷媒の圧力が、飽和温度換算で0℃〜10℃程度となるように制御する。また、全暖房デフロスト運転中は、圧縮機1の吐出圧力とデフロスト対象の並列熱交換器3−2の圧力との差は大きく変化しないため、第1の絞り装置8の開度は、事前に設計した必要なデフロスト流量に合わせて、開度を固定したままにする。
本実施の形態1は、デフロスト対象の並列熱交換器3−2の冷媒温度(飽和温度)が0℃〜10℃程度となるように第2の絞り装置10の開度を制御しているが、この制御を行わない場合、以下の問題が生じる。すなわち、デフロスト対象の並列熱交換器3−2の冷媒温度が0℃未満となる場合は、冷媒の温度が霜の温度(0℃)よりも低いため、冷媒は凝縮せず、熱量の小さい顕熱のみを利用してデフロストを行うことになる。この場合、霜を加熱するための加熱能力を確保するためには並列熱交換器3−2に流入させる冷媒流量を多くする必要がある。しかし、並列熱交換器3−2に流入させる冷媒流量を多くすると、その分、暖房に利用する冷媒流量が少なくなるため、暖房能力が低下し、室内の快適性が低下する。
一方、デフロスト対象の並列熱交換器3−2の冷媒温度が10℃よりも高い場合は、霜の温度(0℃)との温度差が大きく、並列熱交換器3−2に流入した冷媒はすぐに液化するため、並列熱交換器3−2の内部に存在する液冷媒量が多くなる。この場合も、暖房に利用する冷媒量が不足するため、暖房能力が低下し、室内の快適性が低下する。
以上より、本実施の形態1では、並列熱交換器3−2の冷媒温度が0℃〜10℃程度となるように第2の絞り装置10の開度を制御するため、デフロストに熱量の大きい潜熱を利用しながら、暖房に十分な冷媒を供給することができる。よって、暖房能力を確保し、室内の快適性を向上することができる。
なお、デフロストを行う冷媒から放出された熱は、並列熱交換器3−2に付着した霜に移動するだけでなく、一部は室外空気に放熱される場合がある。このため、制御装置90は、外気温度が低下するにしたがってデフロストに用いる冷媒流量が増加するように第1の絞り装置8及び第2の絞り装置10の開度を制御するようにしても良い。これによって、外気温度にかかわらず、霜に与える熱量を一定にし、デフロストにかかる時間を一定にすることができる。
また、制御装置90は、着霜の有無を判定する際に用いる飽和温度の閾値及び通常運転の時間等を外気温度に応じて変更してもよい。例えば、外気温度が低下するにつれて暖房運転の継続時間を短くしてもよい。暖房運転の継続時間を短くすると、デフロスト開始時の着霜量が減る。ここで、デフロスト中に冷媒がデフロストにかける熱量を外気温度によらず一定とした場合、外気温度が低下するにつれ、除去できる霜の量が減る。このため、外気温度によらず一定の熱量で暖房運転中に付着した霜を除去するには、外気温度が低下するにつれて暖房運転の継続時間を短くし、デフロスト開始時の着霜量を減らせばよい。
逆に言えば、外気温度が低下するにつれて暖房運転の継続時間を短くすることで、デフロスト中に冷媒がデフロストにかける熱量を外気温度によらず一定とすることができる。デフロスト中に冷媒がデフロストにかける熱量が外気温度によらず一定の場合、第1の絞り装置8の構造を簡単化できる。すなわち、第1の絞り装置8の抵抗を一定にすることができるため、第1の絞り装置8に安価な毛細管を用いることが可能となる。着霜の有無を判定する際に用いる飽和温度の閾値及び通常運転の時間等を外気温度に応じて変更してもよい点は、後述の暖房主体デフロスト運転でも同様である。
また、本実施の形態1のように、並列熱交換器3−1、3−2が一体型で、室外ファン3fからの室外空気がデフロスト対象の並列熱交換器にも搬送される構成の場合、冷媒から室外空気に放熱される放熱量を減らすために、外気温度に応じてファン出力を変更してもよい。具体的には、外気温度が低くなるにつれてファン出力を低下させるようにしてもよい。ファン出力を低下させてデフロスト対象の並列熱交換器3−2における室外空気への放熱量を減らすことで、デフロストを早く終了することができる。また、放熱量が減った分だけデフロストの加熱能力を下げるようにすれば、その分、暖房能力を上げることができる。
また、制御装置90は、外気温度に閾値温度を設け、外気温度と閾値温度との大小関係に応じてデフロスト運転を切り替えてもよい。具体的には、外気温度が閾値温度より高い場合には全暖房デフロスト運転を行う。一方、外気温度が閾値温度以下の場合には流路切替装置2の接続を冷房運転時と同じ向きに切り替え、全冷房運転時における冷媒の流れとし、いわゆるリバースデフロスト運転を行う。閾値温度は、例えば−5℃又は−10℃などとされる。リバースデフロスト運転では、並列熱交換器3−1、3−2の両方がデフロストされる「全面デフロスト」が行われることになる。リバースデフロスト運転では、室内熱交換器は凝縮器として機能できないため、室内機B、Cでは暖房は行われない。
外気温度−5℃又は−10℃など、外気温度が0℃以下と低い場合は、もともと外気の絶対湿度が低いため着霜量が少なく、着霜量が一定値になるまでの暖房通常運転の継続時間が長くなる。このため、外気温度が0℃以下と低い場合に、リバースデフロスト運転を行って室内機B、Cの暖房を停止したとしても、室内機B、Cの暖房が停止する時間の割合は小さく、快適度への影響は小さい。一方、外気温度が0℃以下と低い場合に暖房デフロスト運転を行うと、デフロスト対象の室外熱交換器3から外気へ放熱量が多くなる。これらを考慮すると、外気温度が閾値温度より高い場合には全暖房デフロスト運転を行い、閾値温度以下の場合にはリバースデフロスト運転とすることで、効率よくデフロストすることができる。
[暖房主体デフロスト運転]
暖房主体デフロスト運転は、暖房主体通常運転中に、室外熱交換器3に着霜した場合に行われる。もしくは、全暖房デフロスト運転中に室内機の一部で冷房が開始された場合も暖房主体デフロスト運転となる。
着霜の有無の判定は、全暖房デフロスト運転と同様である。
以下の説明では、全暖房デフロスト運転と同様に、並列熱交換器3−2がデフロストを行い、並列熱交換器3−1が蒸発器として機能して暖房を継続するものとする。また、暖房主体通常運転と同様に、室内機Bが冷房、室内機Cが暖房を行う場合について説明する。
図16は、本発明の実施の形態1に係る空気調和装置100の並列熱交換器3−2のデフロストを行う暖房主体デフロスト運転時の冷媒の流れを示す図である。なお、図16において暖房主体デフロスト運転時に冷媒が流れる部分を実線とし、冷媒が流れない部分を破線としている。
図17は、本発明の実施の形態1に係る空気調和装置100の暖房主体デフロスト運転時のP−h線図である。なお、図17の点(a)〜点(h)、点(k)、点(l)は、図16の同じ記号を付した部分での冷媒の状態を示す。
制御装置90は、図12に示した暖房主体通常運転を行っている際に着霜状態を解消するデフロストが必要と検知した場合、デフロスト対象の並列熱交換器3−2に対応する第1の開閉装置6−2を閉止し、流量制御装置7−2を閉止する。更に、第2の開閉装置9−2を開き、第1の絞り装置8の開度を予め設定した初期開度に開き、第2の絞り装置10の開度を予め設定した初期開度に開く。また、蒸発器として機能する並列熱交換器3−1に対応する第1の開閉装置6−1は開き、第2の開閉装置9−1は閉止する。
これによって、デフロスト回路が開かれ、圧縮機1から吐出された冷媒の一部がデフロスト回路に流入する。すなわち、圧縮機1-->第1の絞り装置8-->第2の開閉装置9−2-->並列熱交換器3−2-->第2の絞り装置10の順に順次接続したデフロスト回路が開かれて暖房主体デフロスト運転が開始される。
暖房主体デフロスト運転が開始されると、圧縮機1から吐出された高温高圧のガス冷媒の一部は、第1のデフロスト配管39に流入し、第1の絞り装置8で中圧まで減圧される。このときの冷媒の変化は図17中の点(b)から点(k)で表される。
そして、中圧(点(k))まで減圧された冷媒は、第2の開閉装置9−2を通り、並列熱交換器3−2に流入する。並列熱交換器3−2に流入した冷媒は、並列熱交換器3−2に付着した霜と熱交換することによって冷却される。このときの冷媒の変化は図17中の点(k)から点(l)の変化で表される。
なお、デフロストを行う冷媒は、霜の温度(0℃)以上の0℃〜10℃程度の飽和温度になっている。
デフロストを行い、並列熱交換器3−2から流出した冷媒は、第2のデフロスト配管40に流入し、第2の絞り装置10で低圧まで減圧され、主回路に合流する。このときの冷媒の変化は図17中の点(l)から点(d)で表される。そして、主回路に合流した冷媒は、蒸発器として機能している並列熱交換器3−1に流入し、蒸発する。このときの冷媒の変化は図17中の点(d)から点(a)で表される。
ここで、暖房主体デフロスト運転中の第1の絞り装置8、第2の絞り装置10の動作の一例について説明する。
暖房主体デフロスト運転中、制御装置90は、第2の絞り装置10の開度を、デフロスト対象の並列熱交換器3−2の冷媒の圧力が、飽和換算温度で0℃〜10℃程度となるように制御する。また、第1の絞り装置8の開度は、事前に設計した必要なデフロスト流量に合わせて、開度を固定したままにする。もしくは、制御装置90は、外気温度が低下するにしたがってデフロスト流量が増加するように、第1の絞り装置8、第2の絞り装置10を制御するようにしても良い。
次に、暖房主体デフロスト運転中の流量制御装置7−1の動作の一例について説明する。
暖房主体デフロスト運転中、制御装置90は、流量制御装置7−1の開度を、冷媒圧力センサー91の検知圧力、つまり蒸発器として機能している室内熱交換器11bの冷媒の圧力が、冷房を行っている室内機Bの設定温度等に応じた目標圧力となるように制御する。
ここで、流量制御装置7−1と第2の絞り装置10との位置関係と、その位置関係に基づく効果とについて説明する。本実施の形態1では、流量制御装置7−1が第2の絞り装置10の出口の上流に設けられている。言い換えれば、流量制御装置7−1が、第2のデフロスト配管40の出口と主回路との接続点X(図16参照)と蒸発器として機能する室内熱交換器11bとの間に設けられている。
冷房を行う室内機Bでは、室内熱交換器11bの冷媒圧力である「冷房を行う圧力(Y)」を、設定温度に応じた目標圧力に制御することが求められる。しかし、流量制御装置7−1を第2の絞り装置10の出口の下流に設けた場合、「冷房を行う圧力(Y)」に制限がかかるため、目標圧力にできない場合がある。一方、本実施の形態1のように流量制御装置7−1を第2の絞り装置10の出口の上流に設けた場合、この制限が無くなり、目標圧力に制御できる。以下、この点について図18を用いて説明する。
図18は、本発明の実施の形態1に係る空気調和装置100の並列熱交換器3−2でデフロストを行う冷媒の圧力と、蒸発器として機能している室内熱交換器11bで冷房を行う冷媒の圧力と、並列熱交換器3−1で室外空気から吸熱を行う冷媒の圧力と、の大小関係の説明図である。図18において、流量制御装置7−1と第2の絞り装置10との位置関係を模式的に示している。縦軸が圧力となっている。図18(a)は、流量制御装置7−1が第2の絞り装置10の出口の下流に設けられた場合、図18(b)は、流量制御装置7−1が第2の絞り装置10の出口の上流に設けられた場合を示している。なお、本実施の形態1は、図18(b)の流量制御装置7−1が第2の絞り装置10の出口の上流に設けられた場合に相当する。
図18(a)に示すように、流量制御装置7−1が第2の絞り装置10の下流に設けられた場合、デフロストを行った冷媒は、「デフロストを行う圧力(X)」から第2の絞り装置10で減圧される。そして、第2の絞り装置10で減圧された冷媒は、室内機Bで冷房を行った冷媒と合流して、「冷房を行う圧力(Y)」と同じになり、その後、流量制御装置7−1で減圧されて「吸熱を行う圧力(Z)」となる。この場合、「冷房を行う圧力(Y)」は、「デフロストを行う圧力(X)」と「吸熱を行う圧力(Z)」との間の範囲内でしか調整することができない。もしくは「デフロストを行う圧力(X)」は「冷房を行う圧力(Y)」よりも高い範囲内でしか調整することができない。言い換えれば、「冷房を行う圧力(Y)」は、「デフロストを行う圧力(X)」よりも低い範囲でしか調整できない。
「デフロストを行う圧力(X)」は、上述したように第2の絞り装置10で飽和換算温度で0℃〜10℃程度に調整される。このため、「デフロストを行う圧力(X)」よりも低い圧力でしか調整できない「冷房を行う圧力(Y)」の飽和換算温度は、「デフロストを行う圧力(X)」の飽和換算温度である0℃〜10℃よりも低くなる。つまり、室内熱交換器11bの冷媒の飽和温度は、0℃〜10℃よりも低くなる。このため、室内に送る空気の温度が下がり過ぎて過度な冷感を与えたり、室内温度が設定温度よりも下がり過ぎたりして室内の快適性が低下する可能性がある。なお、設定温度に応じた「冷房を行う圧力(Y)」は、通常、飽和温度換算で5〜20℃程度の範囲内とされる。
また、室内熱交換器11bの冷媒の飽和温度が0℃以下となり、室内機Bで着霜及び凍結が生じ、室内への送風ができなくなる、熱交換器の破損が起きる、といった不都合が生じる可能性がある。霜及び氷を融かすために室内機Bのデフロストを行うと、冷房を止めなければならず、温度の高い冷媒を室内熱交換器11bに流すことで室内が加熱されるため、室内の快適性が低下する可能性がある。更に、デフロストによって、通常の冷房時の結露水よりも短時間で多量のデフロスト水が生じるため、ドレンパン等の排水機構の排水能力を大きくしなければ室内側にデフロスト水が飛散、漏洩する可能性がある。
逆に、冷房する室内の快適性を優先して、「冷房を行う圧力(Y)」を設定温度に応じた圧力に調整する場合、「デフロストを行う圧力(X)」を「冷房を行う圧力(Y)」よりも高い圧力にする必要がある。そうすると、暖房能力が低下し、暖房している室内の快適性が低下する。
一方、本実施の形態1のように、流量制御装置7−1が第2の絞り装置10の上流に設けられた場合、図18(b)のように、デフロストを行った冷媒は「デフロストを行う圧力(X)」から第2の絞り装置10で減圧され、「吸熱を行う圧力(Z)」となる。そして、これとは別に、冷房を行った冷媒は「冷房を行う圧力(Y)」から流量制御装置7−1で減圧され、「吸熱を行う圧力(Z)」となる。よって、「デフロストを行う圧力(X)」と「冷房を行う圧力(Y)」とを個別に調整できる。このため、「デフロストを行う圧力(X)」を飽和温度換算で0℃〜10℃程度に調整して暖房能力を確保しつつ、「冷房を行う圧力(Y)」を飽和温度換算で0℃以上かつ設定温度以下の範囲内で調整できる。したがって、室内機Bでの着霜、凍結の防止と室内温度の調整を行うことができ、全室内の快適性を向上できる。
以上のように、本実施の形態1によれば、流量制御装置7−1を第2の絞り装置10の上流に設けることで、暖房、冷房の全室内の快適性を向上することができる。
また、本実施の形態1のように、並列熱交換器3−1、3−2が一体型で、デフロスト対象の並列熱交換器3−2にも室外ファン3fからの室外空気が搬送される構成の場合、(冷房負荷)/(暖房負荷)の比に応じてファン出力を変更してもよい。
(冷房負荷)/(暖房負荷)の比が大きい場合、蒸発器として機能している室内熱交換器11bで蒸発する冷媒量が、(冷房負荷)/(暖房負荷)の比が小さい場合に比べて増える、すなわち、室内機Bでの室内空気からの吸熱量が増える。このため、(冷房負荷)/(暖房負荷)の比が大きい場合、並列熱交換器3−1での室外空気からの吸熱量を減らすことができる。よって、(冷房負荷)/(暖房負荷)の比が予め設定した第1設定比より大きい場合には、室外ファン3fのファン出力を低減して、デフロスト対象の並列熱交換器3−2での空気への放熱量を減らすことで、デフロストを早く終了することができる。また、並列熱交換器3−2での空気への放熱量が減った分だけデフロストの加熱能力を下げるようにすれば、その分、暖房能力を上げることができる。
また、暖房主体デフロスト運転中に、デフロスト対象の並列熱交換器3−2に流入する冷媒の流量を、凝縮器として機能する室内熱交換器11cの暖房負荷に応じて制御するようにしてもよい。具体的には、暖房負荷が予め設定した設定負荷よりも小さいときには、第1の絞り装置8の開度を大きくして並列熱交換器3−2に流入する冷媒の流量を多くするようにしてもよい。この場合、短時間でのデフロストを図ることができる。なお、並列熱交換器3−2に流入する冷媒の流量を多くすることで、蒸発器として機能する並列熱交換器3−1に流れる冷媒の流量が減ることから、主回路における吸熱量が減り、暖房能力が低下する。しかし、ここでは暖房負荷が少ない状況であるため、暖房能力が低下しても室内環境に影響は及ばない。
なお、暖房主体通常運転と暖房主体デフロスト運転とを切り替える際に、(冷房負荷)/(暖房負荷)の比に応じて、流量制御装置7−1の開度を予め変更してもよい。この点について以下に説明する。
暖房主体通常運転では、並列熱交換器3−1、3−2の両方が蒸発器として機能しており、逆流防止装置5−4から流出した主回路を通る冷媒は流量制御装置7−1、7−2の両方に分岐される。一方、暖房主体デフロスト運転では、並列熱交換器3−1のみが蒸発器として機能しており、逆流防止装置5−4から流出した主回路を通る冷媒は流量制御装置7−1のみを通過する。暖房主体通常運転から暖房主体デフロスト運転に切り替わると、室外熱交換器3のうち蒸発器として機能する面積が減少することで低圧が低下し、低圧の低下により室内熱交換器11bの冷媒の圧力が低下する。また、暖房主体通常運転から暖房主体デフロスト運転に切り替わると、主回路を通る冷媒の全てが流量制御装置7−1のみを通るように切り替わることで流量制御装置7−1の冷媒流入側の圧力が増加し、室内熱交換器11bの冷媒の圧力が上昇する。
このように、室外熱交換器3のうち蒸発器として機能する面積減に起因した室内熱交換器11bの冷媒圧力の低下要因と、流量制御装置7−1、7−2での分岐の有無に起因した室内熱交換器11bの冷媒圧力の上昇要因との2つの要因によって、室内熱交換器11bの冷媒の圧力が急激に変動する。低下要因と上昇要因のどちらの影響が大きくなるかは、(冷房負荷)/(暖房負荷)の比が関係する。
なお、暖房主体デフロスト運転から暖房主体通常運転に切り替わる際は、それぞれが反対に作用する。すなわち、室外熱交換器3のうち蒸発器として機能する面積が増加することによる室内熱交換器11bの冷媒の圧力上昇と、主回路を通る冷媒が流量制御装置7−1、7−2の両方に分岐されることによる室内熱交換器11bの冷媒の圧力低下との2つの要因によって、室内熱交換器11bの冷媒の圧力が変動する。
暖房主体通常運転において、(冷房負荷)/(暖房負荷)の比が小さい場合、室外熱交換器3での外気からの吸熱量が、冷房を行う室内機Bの室内熱交換器11bでの室内空気からの吸熱量よりも多い。このため、室外熱交換器3のうち蒸発器として機能する面積が変化することによる影響が大きい。暖房主体通常運転から暖房主体デフロスト運転に切り替わる際には室外熱交換器3のうち蒸発器として機能する面積が減るため、室内熱交換器11bの冷媒の圧力が低下する。よって、暖房主体通常運転から暖房主体デフロスト運転に切り替わる際に、(冷房負荷)/(暖房負荷)の比が小さい場合には、流量制御装置7−1の開度を予め小さくしてから暖房主体デフロスト運転に切り替えることで、室内熱交換器11bの冷媒の圧力の低下を抑える。
一方、暖房主体通常運転において、(冷房負荷)/(暖房負荷)の比が大きい場合、室外熱交換器3での外気からの吸熱量は、冷房を行う室内機Bの室内熱交換器11bでの室内空気からの吸熱量よりも少ない。このため、室外熱交換器3のうち蒸発器として機能する面積の変化による影響は小さくなる。一方、冷房を行う室内機Bでの室内空気からの吸熱量増加によって主回路を通る冷媒の乾き度が増加することで、流量制御装置7−1、7−2での分岐の有無による影響が大きくなる。このため、暖房主体通常運転から暖房主体デフロスト運転に切り替わる際には室内熱交換器11bの冷媒の圧力が上昇する。よって、暖房主体通常運転から暖房主体デフロスト運転に切り替わる際に、(冷房負荷)/(暖房負荷)の比が大きい場合には、流量制御装置7−1の開度を予め大きくしてから暖房主体デフロスト運転に切り替える。これにより室内熱交換器11bの冷媒の圧力の上昇を抑える。
以上を整理すると、暖房主体通常運転から暖房主体デフロスト運転に切り替わる際には、(冷房負荷)/(暖房負荷)の比に応じて以下のように制御する。
(1)(冷房負荷)/(暖房負荷)の比が予め設定した第2設定比より小さい場合:流量制御装置7−1の開度を切替前に予め小さくする。
(2)(冷房負荷)/(暖房負荷)の比が予め設定した第2設定比より大きい場合:流量制御装置7−1の開度を切替前に予め大きくする。
反対に暖房主体デフロスト運転から暖房主体通常運転に切り替わる際には、(冷房負荷)/(暖房負荷)の比に応じて以下のように制御する。
(3)(冷房負荷)/(暖房負荷)の比が予め設定した第2設定比より小さい場合:流量制御装置7−1の開度を切替前に予め大きくする。
(4)(冷房負荷)/(暖房負荷)の比が予め設定した第2設定比より大きい場合:流量制御装置7−1の開度を切替前に予め小さくする。
以上の流量制御装置7−1の開度制御を行うことで、運転モードの切り替えによる室内熱交換器11bの冷媒の急激な圧力変動を抑え、室内の快適性を向上することができる。なお、上記(1)〜(4)において、流量制御装置7−1の開度を切替前に予め大きくする又は小さくする、の制御は、切替前の開度に比べて大きく又は小さくする、の意味である。切替前の流量制御装置7−1の開度は、上述したように冷房中の室内機Bの設定温度に応じて制御されている。
以上説明したように、本実施の形態1によれば、冷房と暖房を同時に行う冷暖同時運転において暖房を停止させずにデフロストを行うことができる。また、第2の絞り装置10と第3の絞り装置19とをそれぞれ個別に制御するようにしたので、冷房及び暖房の両方の室内の快適性を向上することができる。
実施の形態2.
図19は、本発明の実施の形態2に係る空気調和装置101の冷媒回路構成を示す冷媒回路図である。
以下、空気調和装置101が実施の形態1と異なる部分を中心に説明する。
本実施の形態2に係る空気調和装置101は、実施の形態1の空気調和装置100の構成から冷媒圧力センサー91が削除され、各室内の温度を測定する温度センサー92b、92cが追加された構成を有する。
温度センサー92b、92cは、室内熱交換器11b、11cに流入する空気の温度を検知する。温度センサー92b、92cは冷却対象の温度を検知できればよい。冷却対象の温度としては、室内空気の温度以外にも例えば、室内機B、Cの運転開始及び停止、設定温度の変更等を行うリモコン等のコントローラの周囲温度、室内の床、壁などの表面温度などを検知するようにしてもよい。
なお、本実施の形態2における温度センサー92b、92cは、本発明の「温度検知装置」に相当する。
[暖房主体通常運転]
本実施の形態2における暖房主体通常運転時について、実施の形態1と異なる部分について説明する。ここでは、室内機Bが冷房、室内機Cが暖房を行う場合について説明する。
流量制御装置7−1、7−2の開度は、冷房を行う室内機Bの温度センサー92bによって検知される室内温度を、設定温度に調整するように、制御装置90によって制御される。
制御装置90は、温度センサー92bによって検知される室内温度が設定温度よりも高い場合、流量制御装置7−1、7−2の開度を大きくする。これにより、室内熱交換器11bの冷媒の圧力を下げて並列熱交換器3−1、3−2の冷媒の圧力に近づけることで、室内熱交換器11bの冷媒の飽和温度を低くする。その結果、室内熱交換器11bで冷却されて室内に送られる空気の温度が下がり、室内温度を設定温度に近づけることができる。温度センサー92bによって検知される室内温度が設定温度よりも低い場合、流量制御装置7−1、7−2の開度を小さくし、室内熱交換器11bの冷媒の圧力を上げて室内熱交換器11bの冷媒の飽和温度を高くする。これにより、室内に送られる空気の温度を高くして室内温度を設定温度に近づける。
また、制御装置90は、温度センサー92bによって検知される室内温度と設定温度の温度差が設定値よりも大きい場合、流量制御装置7−1、7−2の開度の変化幅を大きくする。これにより、室内熱交換器11bの冷媒の飽和温度を大きく変化させることができ、室内温度を設定温度に早く近づけることができる。温度センサー92bによって検知される室内温度と設定温度の温度差が設定値よりも小さい場合、流量制御装置7−1、7−2の開度の変化幅を小さくする。これにより、室内熱交換器11bの冷媒の飽和温度の変化を小さくすることができ、室内温度が設定温度との温度差以上に変化することを防ぐことができる。
室内機Bが暖房、室内機Cが冷房を行う場合は、温度センサー92bの代わりに温度センサー92cによって検知される室内温度を使用する。
[暖房主体デフロスト運転]
次に、本実施の形態2における暖房主体デフロスト運転について、実施の形態1と異なる部分を説明する。ここでは、並列熱交換器3−2がデフロストを行い、並列熱交換器3−1が蒸発器として機能し、室内機Bが冷房、室内機Cが暖房を行う場合について説明する。
流量制御装置7−1の開度は、冷房を行う室内機Bの温度センサー92bによって検知される室内温度を、設定温度に調整するように、制御装置90によって制御される。
制御装置90は、温度センサー92bによって検知される室内温度が設定温度よりも高い場合、流量制御装置7−1の開度を大きくする。これにより、室内熱交換器11bの冷媒の圧力を下げて並列熱交換器3−1の冷媒の圧力に近づけることで、室内熱交換器11bの冷媒の飽和温度を低くする。その結果、室内熱交換器11bで冷却されて室内に送られる空気の温度が低がり、室内温度を設定温度に近づけることができる。温度センサー92bによって検知される室内温度が設定温度よりも低い場合、流量制御装置7−1の開度を小さくし、室内熱交換器11bの冷媒の圧力を上げて室内熱交換器11bの冷媒の飽和温度を高くする。これにより、室内に送られる空気の温度を高くして室内温度が設定温度よりも低くなることを防ぐ。
また、制御装置90は、温度センサー92bによって検知される室内温度と設定温度の温度差が設定値よりも大きい場合、流量制御装置7−1の開度の変化幅を大きくする。これにより、室内熱交換器11bの冷媒の飽和温度を大きく変化させることができ、室内温度を設定温度に早く近づけることができる。温度センサー92bによって検知される室内温度と設定温度の温度差が設定値よりも小さい場合、流量制御装置7−1の開度の変化幅を小さくする。これにより、室内熱交換器11bの冷媒の飽和温度の変化を小さくすることができ、室内温度が設定温度との温度差以上に変化することを防ぐことができる。
室内機Bが暖房、室内機Cが冷房を行う場合は、温度センサー92bの代わりに温度センサー92cによって検知される室内温度を使用する。
以上説明したように、本実施の形態2によれば、暖房主体通常運転と暖房主体デフロスト運転時には、流量制御装置7−1、7−2のどちらか一方もしくは両方の開度が以下のように制御される。すなわち、温度センサー92b、92cのうち冷房を行う室内に設けられた温度センサーによって検知される室内温度を、その室内の設定温度に調整するように、流量制御装置7−1、7−2が制御装置90によって制御される。これにより、冷房の室内温度を設定温度に調整し、室内の快適性を向上することができる。
実施の形態3.
図20は、本発明の実施の形態3に係る空気調和装置102の冷媒回路構成を示す冷媒回路図である。
以下、空気調和装置102が実施の形態1と異なる部分を中心に説明する。
本実施の形態3に係る空気調和装置102は、実施の形態1の空気調和装置100の構成において流量制御装置7−1、7−2の代わりに第3の開閉装置18−1、18−2が設けられている。更に、第3の開閉装置18−1、18−2と逆流防止装置5−4の間かつ第3の開閉装置18−1、18−2と冷媒圧力センサー91の間に第3の絞り装置19が追加されている。
なお、本実施の形態3における第3の開閉装置18−1、18−2は、本発明の「第2の流路切替装置」に相当し、第3の絞り装置19は、本発明の「第3の絞り装置」に相当する。
本実施の形態3における全冷房運転、冷房主体運転の両方の運転モードでは、第3の開閉装置18−1、18−2は開、第3の絞り装置19は全開とする。これにより、並列熱交換器3−1、3−2から流出した冷媒は、第3の開閉装置18−1、18−2を通過して合流した後、第3の絞り装置19を通過して逆流防止装置5−1に流入する。第3の絞り装置19は全開状態のため、冷媒の減圧、膨張はほぼない。
本実施の形態3における全暖房通常運転では、第3の開閉装置18−1、18−2は開、第3の絞り装置19は一定開度とする。これにより、逆流防止装置5−4から流出した冷媒は、第3の絞り装置19によって絞られて膨張、減圧し、低圧となった後、2つに分岐されて、第3の開閉装置18−1、18−2に流入する。
なお、第3の絞り装置19は一定開度、例えば全開の状態で固定されるか、冷媒圧力センサー91で検知される第2の延長配管32などの中間圧の飽和温度が0℃〜20℃程度になるように制御してもよい。第2の延長配管32などの中間圧の飽和温度を制御することで、配管表面での結露や氷結を防ぐことができる。
次に本実施の形態3における暖房主体通常運転時について、実施の形態1と異なる部分について説明する。ここでは、室内機Bが冷房、室内機Cが暖房を行う場合について説明する。
第3の開閉装置18−1、18−2は開、第3の絞り装置19は開状態とし、逆流防止装置5−4から流出した冷媒は、第3の絞り装置19によって絞られて膨張、減圧し、低圧となった後2つに分岐されて、第3の開閉装置18−1、18−2に流入する。
第3の絞り装置19の開度は、冷媒圧力センサー91によって検知される蒸発器として機能している室内熱交換器11bの冷媒の圧力を、設定温度等に応じた目標圧力にするように、制御装置90によって制御される。これによって、冷房を行う室内熱交換器11bの冷媒の飽和温度を調整でき、室内熱交換器11bで冷却されて室内に送られる空気の温度を調整することができる。このため、室内の設定温度や負荷に合わせた運転が可能となり、室内の快適性を向上することができる。
次に、本実施の形態3における暖房主体デフロスト運転時について、実施の形態1と異なる部分について説明する。ここでは、並列熱交換器3−2がデフロストを行い、並列熱交換器3−1が蒸発器として機能し、室内機Bが冷房、室内機Cが暖房を行う場合について説明する。
第3の開閉装置18−1は開、第3の絞り装置19は開状態とし、逆流防止装置5−4から流出した冷媒は、第3の絞り装置19によって絞られて膨張、減圧し、低圧となった後第3の開閉装置18−1にのみ流入する。第3の開閉装置18−2は閉とし、逆流防止装置5−4からデフロスト対象の並列熱交換器3−2への冷媒の流れを止める。
第3の絞り装置19の開度は、冷媒圧力センサー91によって検知される蒸発器として機能している室内熱交換器11bの冷媒の圧力を、設定温度等に応じた目標圧力にするように、制御装置90によって制御される。これによって、冷房を行う室内熱交換器11bの冷媒の飽和温度を調整でき、室内熱交換器11bで冷却されて室内に送られる空気の温度を調整することができるため、室内の設定温度や負荷に合わせた運転が可能となり、室内の快適性を向上することができる。
なお、本実施の形態3における暖房主体デフロスト運転時には、並列熱交換器3−1、3−2のどちらをデフロストする場合においても、第3の絞り装置19の開度の制御によって、蒸発器として機能している室内熱交換器11bの冷媒の圧力を調整する。
以上説明したように、本実施の形態3によれば、暖房主体通常運転と暖房主体デフロスト運転時に、室内熱交換器11b、11cのうち蒸発器として機能している方の冷媒の圧力を第3の絞り装置19のみで制御する。このため、冷媒流量及び圧力を調整するために用いる、開度制御可能なバルブの数を減らすことができる。具体的には、図19に示した実施の形態2では流量制御装置7−1、7−2、第2の絞り装置10の3つ必要であったのに対し、図20に示した本実施の形態3では第2の絞り装置10、第3の絞り装置19の2つに減らすことができる。
なお、開度制御可能なバルブの数が減る一方で、開閉装置の数は2つに増えているが、開閉装置は開度制御可能なバルブよりも低価格であることが多い。このため、開閉装置の数が増えても、開度制御可能なバルブの数が減ることで、コストを下げる効果を期待でき、また、制御を簡略化することができる。
また、第3の絞り装置19を第2の絞り装置10の上流に設けたため、図18で説明したように、デフロストを行う並列熱交換器3−1もしくは3−2の圧力と、冷房を行う室内熱交換器11bもしくは11cの圧力とを個別に調整することができる。
なお、上記実施の形態1、2、3では、室外熱交換器3が2つの並列熱交換器3−1、3−2に分割されている場合を説明したが、本発明はこれに限定されない。3つ以上の並列熱交換器を備える構成においても、上述した発明思想を適用することで、一部の並列熱交換器をデフロスト対象とし、他の一部の並列熱交換器で暖房運転を継続するように動作させることができる。
また、上記実施の形態1、2、3では、室内熱交換器が2つの場合を説明したが、本発明はこれに限定されない。3つ以上の室内機を備える構成においても、上述した発明思想を適用することで、デフロスト対象の並列熱交換器の冷媒の圧力と、蒸発器として機能する室内熱交換器の冷媒の圧力を個別に調整するよう動作させることができる。
1 圧縮機、2 流路切替装置、3 室外熱交換器、3−1 並列熱交換器、3−2 並列熱交換器、3a 伝熱管、3b フィン、3f 室外ファン、4 アキュムレータ、5−1 逆流防止装置、5−2 逆流防止装置、5−3 逆流防止装置、5−4 逆流防止装置、6−1 第1の開閉装置、6−2 第1の開閉装置、7−1 流量制御装置、7−2 流量制御装置、8 第1の絞り装置、9−1 第2の開閉装置、9−2 第2の開閉装置、10 第2の絞り装置、11b 室内熱交換器、11c 室内熱交換器、12b 室内流量制御装置、12c 室内流量制御装置、13 気液分離装置、14b 第1の中継開閉装置、14c 第1の中継開閉装置、15b 第2の中継開閉装置、15c 第2の中継開閉装置、16 第1の中継流量制御装置、17 第2の中継流量制御装置、18−1 第3の開閉装置、18−2 第3の開閉装置、19 第3の絞り装置、20−1 配管、20−2 配管、31 第1の延長配管、32 第2の延長配管、33b 第3の延長配管、33c 第3の延長配管、34b 第4の延長配管、34c 第4の延長配管、35 吐出配管、36 吸入配管、37−1 第1の接続配管、37−2 第1の接続配管、38−1 第2の接続配管、38−2 第2の接続配管、39 第1のデフロスト配管、40 第2のデフロスト配管、90 制御装置、91 冷媒圧力センサー、92b 温度センサー、92c 温度センサー、100 空気調和装置、101 空気調和装置、102 空気調和装置、A 室外機、B 室内機、C 室内機、D 中継機、X 接続点。

Claims (11)

  1. 圧縮機と、複数の室内熱交換器と、複数の減圧装置と、複数の並列熱交換器で構成された室外熱交換器と、が順に配管で接続された主回路と、
    前記圧縮機から吐出された冷媒の一部を、前記主回路から分岐して前記複数の並列熱交換器のうちデフロスト対象の前記並列熱交換器に供給する第1のデフロスト配管と、
    前記第1のデフロスト配管に設けられた第1の絞り装置と、
    前記第1のデフロスト配管を介してデフロスト対象の前記並列熱交換器に供給された冷媒を、前記主回路に戻す第2のデフロスト配管と、
    前記複数の並列熱交換器の各々における前記圧縮機側の接続を、前記第1のデフロスト配管又は前記主回路に切り替える第1の流路切替装置と、
    前記複数の並列熱交換器の各々における前記圧縮機と反対側の接続を、前記第2のデフロスト配管又は前記主回路に切り替える第2の流路切替装置と、
    前記第2のデフロスト配管に設けられ、デフロスト対象の前記並列熱交換器の冷媒圧力を調整する第2の絞り装置と、
    前記第2のデフロスト配管の出口と前記主回路との接続点と前記複数の室内熱交換器のうち蒸発器として機能する前記室内熱交換器との間に設けられ、蒸発器として機能する前記室内熱交換器の冷媒圧力を調整する第3の絞り装置と、
    前記第1の絞り装置、前記第2の絞り装置、前記第3の絞り装置を制御する制御装置とを備え、
    前記制御装置は、前記圧縮機から吐出された冷媒の一部を前記第1のデフロスト配管及び前記第2のデフロスト配管を介してデフロスト対象の前記並列熱交換器に通過させると共に、前記複数の並列熱交換器において前記デフロスト対象の並列熱交換器以外を蒸発器として機能させ、また、前記複数の室内熱交換器のうち一部を蒸発器、その他を凝縮器として機能させる第1運転時に、前記第2の絞り装置と前記第3の絞り装置とをそれぞれ個別に制御し、前記複数の室内熱交換器のうち、凝縮器として機能する前記室内熱交換器の暖房負荷に応じて前記第1の絞り装置を制御する空気調和装置。
  2. 前記制御装置は、前記第1運転中、前記暖房負荷が予め設定した設定負荷よりも小さい場合には、前記第1の絞り装置の開度を大きくする請求項記載の空気調和装置。
  3. 圧縮機と、複数の室内熱交換器と、複数の減圧装置と、複数の並列熱交換器で構成された室外熱交換器と、が順に配管で接続された主回路と、
    前記圧縮機から吐出された冷媒の一部を、前記主回路から分岐して前記複数の並列熱交換器のうちデフロスト対象の前記並列熱交換器に供給する第1のデフロスト配管と、
    前記第1のデフロスト配管に設けられた第1の絞り装置と、
    前記第1のデフロスト配管を介してデフロスト対象の前記並列熱交換器に供給された冷媒を、前記主回路に戻す第2のデフロスト配管と、
    前記複数の並列熱交換器の各々における前記圧縮機側の接続を、前記第1のデフロスト配管又は前記主回路に切り替える第1の流路切替装置と、
    前記複数の並列熱交換器の各々における前記圧縮機と反対側の接続を、前記第2のデフロスト配管又は前記主回路に切り替える第2の流路切替装置と、
    前記第2のデフロスト配管に設けられ、デフロスト対象の前記並列熱交換器の冷媒圧力を調整する第2の絞り装置と、
    前記第2のデフロスト配管の出口と前記主回路との接続点と前記複数の室内熱交換器のうち蒸発器として機能する前記室内熱交換器との間に設けられ、蒸発器として機能する前記室内熱交換器の冷媒圧力を調整する第3の絞り装置と、
    前記第1の絞り装置、前記第2の絞り装置、前記第3の絞り装置を制御する制御装置とを備え、
    前記制御装置は、前記圧縮機から吐出された冷媒の一部を前記第1のデフロスト配管及び前記第2のデフロスト配管を介してデフロスト対象の前記並列熱交換器に通過させると共に、前記複数の並列熱交換器において前記デフロスト対象の並列熱交換器以外を蒸発器として機能させ、また、前記複数の室内熱交換器のうち一部を蒸発器、その他を凝縮器として機能させる第1運転時に、前記第2の絞り装置と前記第3の絞り装置とをそれぞれ個別に制御し、
    前記第1運転と、前記複数の並列熱交換器の全てが蒸発器として機能し、且つ前記複数の室内熱交換器のうち一部が蒸発器、その他が凝縮器として機能する第2運転とを切り替える際、前記制御装置は、前記複数の室内熱交換器のうち、蒸発器として機能する前記室内熱交換器の冷房負荷を、前記複数の室内熱交換器のうち、凝縮器として機能する前記室内熱交換器の暖房負荷で除算した比に応じて前記第3の絞り装置を制御する空気調和装置。
  4. 前記制御装置は、
    前記第1運転から前記第2運転へ切り替える際には、
    前記比が予め設定した第2設定比よりも小さい場合、前記第3の絞り装置の開度を切替前に予め小さくし、
    前記比が前記第2設定比よりも大きい場合、前記第3の絞り装置の開度を切替前に予め大きくし、
    前記第2運転から前記第1運転へ切り替える際には、
    前記比が前記第2設定比よりも小さい場合、前記第3の絞り装置の開度を切替前に予め大きくし、
    前記比が前記第2設定比よりも大きい場合、前記第3の絞り装置の開度を切替前に予め小さくする請求項記載の空気調和装置。
  5. 前記制御装置は、前記第1運転時に、蒸発器として機能する前記室内熱交換器を有する室内の設定温度に基づいて前記第3の絞り装置を制御する請求項1〜請求項4の何れか一項に記載の空気調和装置。
  6. 前記第1運転時に、蒸発器として機能する前記室内熱交換器の冷媒の圧力を検知する圧力検知装置を備え、
    前記制御装置は、前記圧力検知装置で検知した冷媒圧力が、前記設定温度に応じた目標圧力となるように前記第3の絞り装置を制御する請求項記載の空気調和装置。
  7. 前記目標圧力は、飽和温度換算で0℃以上かつ前記設定温度以下である請求項記載の空気調和装置。
  8. 蒸発器として機能する前記室内熱交換器の冷却対象の温度を検知する温度検知装置を備え、
    前記制御装置は、前記温度検知装置で検知された温度と前記設定温度との高低関係に基づいて前記第3の絞り装置を制御する請求項記載の空気調和装置。
  9. 前記制御装置は、前記温度検知装置で検知された温度が前記設定温度よりも高い場合、前記第3の絞り装置の開度を大きくし、前記温度検知装置で検知された温度が前記設定温度よりも低い場合、前記第3の絞り装置の開度を小さくする請求項記載の空気調和装置。
  10. 前記複数の並列熱交換器に外気を搬送するファンを備え、
    前記制御装置は、前記第1運転中、前記複数の室内熱交換器のうち、蒸発器として機能する前記室内熱交換器の冷房負荷を、前記複数の室内熱交換器のうち、凝縮器として機能する前記室内熱交換器の暖房負荷で除算した比に応じて、前記ファンの出力を制御する請求項1〜請求項の何れか一項に記載の空気調和装置。
  11. 前記制御装置は、前記比が予め設定した第1設定比よりも大きい場合、前記ファンの出力を低減する請求項10記載の空気調和装置。
JP2018517933A 2016-05-16 2016-05-16 空気調和装置 Active JP6576552B2 (ja)

Applications Claiming Priority (1)

Application Number Priority Date Filing Date Title
PCT/JP2016/064488 WO2017199289A1 (ja) 2016-05-16 2016-05-16 空気調和装置

Publications (2)

Publication Number Publication Date
JPWO2017199289A1 JPWO2017199289A1 (ja) 2018-11-22
JP6576552B2 true JP6576552B2 (ja) 2019-09-18

Family

ID=60325025

Family Applications (1)

Application Number Title Priority Date Filing Date
JP2018517933A Active JP6576552B2 (ja) 2016-05-16 2016-05-16 空気調和装置

Country Status (6)

Country Link
US (1) US10808976B2 (ja)
JP (1) JP6576552B2 (ja)
CN (1) CN109154463B (ja)
DE (1) DE112016006864B4 (ja)
GB (1) GB2563776C (ja)
WO (1) WO2017199289A1 (ja)

Families Citing this family (25)

* Cited by examiner, † Cited by third party
Publication number Priority date Publication date Assignee Title
CN107461877B (zh) * 2017-07-19 2020-12-08 青岛海尔空调电子有限公司 一种多联机系统除霜控制方法
US11267315B2 (en) * 2017-10-02 2022-03-08 Marelli Cabin Comfort Japan Corporation Air-conditioning device
CN108195005B (zh) * 2017-12-28 2020-03-13 青岛海信日立空调系统有限公司 一种三管制水源多联机及其控制方法
EP3892928B1 (en) * 2018-12-04 2024-07-24 Mitsubishi Electric Corporation Air-conditioning apparatus
US11885518B2 (en) * 2018-12-11 2024-01-30 Mitsubishi Electric Corporation Air-conditioning apparatus
KR102704627B1 (ko) * 2019-01-25 2024-09-06 엘지전자 주식회사 공기조화기
DE112019007078T5 (de) * 2019-03-25 2021-12-30 Mitsubishi Electric Corporation Klimagerät
CN110030757A (zh) * 2019-03-26 2019-07-19 青岛海尔空调电子有限公司 多联机空调及其控制方法
CN111237982B (zh) * 2020-01-14 2021-11-05 广东美的暖通设备有限公司 空调器及其控制方法、装置以及电子设备、存储介质
EP3862660B1 (en) * 2020-02-06 2024-05-22 Carrier Corporation Heat pump system
DE102020107006B4 (de) * 2020-03-13 2025-12-18 Volkswagen Aktiengesellschaft Verfahren zum Betreiben einer Wärmepumpe eines Kraftfahrzeuges und Wärmepumpe
CN112066583B (zh) * 2020-09-14 2024-07-16 珠海格力电器股份有限公司 双热源的空调机组及其控制方法
CN112484238B (zh) * 2020-11-16 2021-11-23 珠海格力电器股份有限公司 化霜控制方法、装置、多模块机组及暖通设备
CN112443999A (zh) * 2020-11-30 2021-03-05 青岛海信日立空调系统有限公司 一种空调器
CN112444003A (zh) * 2020-11-30 2021-03-05 青岛海信日立空调系统有限公司 空调器
CN112443996A (zh) * 2020-11-30 2021-03-05 青岛海信日立空调系统有限公司 空调器
CN112444000A (zh) * 2020-11-30 2021-03-05 青岛海信日立空调系统有限公司 空调器
CN112444001A (zh) * 2020-11-30 2021-03-05 青岛海信日立空调系统有限公司 空调器
CN112443997A (zh) * 2020-11-30 2021-03-05 青岛海信日立空调系统有限公司 空调器
CN112443998A (zh) * 2020-11-30 2021-03-05 青岛海信日立空调系统有限公司 空调器
KR102904982B1 (ko) * 2020-12-15 2025-12-26 엘지전자 주식회사 공기조화기
CN112611027B (zh) * 2021-01-05 2024-08-20 格力电器(合肥)有限公司 空调系统和空调系统的控制方法
CN112944709A (zh) * 2021-03-29 2021-06-11 珠海格力电器股份有限公司 空气源热泵系统及减缓结霜速率的方法
WO2024079874A1 (ja) * 2022-10-14 2024-04-18 三菱電機株式会社 空気調和装置
WO2025224964A1 (ja) * 2024-04-26 2025-10-30 三菱電機株式会社 冷凍サイクル装置

Family Cites Families (12)

* Cited by examiner, † Cited by third party
Publication number Priority date Publication date Assignee Title
JPH0336474A (ja) * 1989-07-03 1991-02-18 Toshiba Corp 空気調和機
JP4989511B2 (ja) * 2008-02-22 2012-08-01 三菱電機株式会社 空気調和装置
US9506674B2 (en) 2009-01-15 2016-11-29 Mitsubishi Electric Corporation Air conditioner including a bypass pipeline for a defrosting operation
JP5137933B2 (ja) * 2009-11-24 2013-02-06 三菱電機株式会社 空気調和装置
CN104813123B (zh) 2012-11-29 2017-09-12 三菱电机株式会社 空气调节装置
JP6021943B2 (ja) * 2012-12-13 2016-11-09 三菱電機株式会社 空気調和装置
CN103245152A (zh) 2013-05-20 2013-08-14 杭州三花微通道换热器有限公司 热泵系统
JP5968534B2 (ja) * 2013-05-31 2016-08-10 三菱電機株式会社 空気調和装置
CN203785351U (zh) * 2014-01-27 2014-08-20 平武臣 一种空调或热泵的带串联除霜回路的换热系统
CN106104178B (zh) * 2014-02-27 2018-09-25 三菱电机株式会社 热源侧单元以及制冷循环装置
WO2015140951A1 (ja) * 2014-03-19 2015-09-24 三菱電機株式会社 空気調和装置
US10539343B2 (en) * 2014-03-20 2020-01-21 Mitsubishi Electric Corporation Heat source side unit and air-conditioning apparatus

Also Published As

Publication number Publication date
GB2563776B (en) 2020-11-04
US10808976B2 (en) 2020-10-20
WO2017199289A1 (ja) 2017-11-23
JPWO2017199289A1 (ja) 2018-11-22
GB2563776A (en) 2018-12-26
DE112016006864B4 (de) 2023-02-16
DE112016006864T5 (de) 2019-02-14
CN109154463B (zh) 2020-11-10
GB2563776C (en) 2020-12-02
CN109154463A (zh) 2019-01-04
US20190107314A1 (en) 2019-04-11
GB201814961D0 (en) 2018-10-31

Similar Documents

Publication Publication Date Title
JP6576552B2 (ja) 空気調和装置
JP6021940B2 (ja) 空気調和装置
JP5968534B2 (ja) 空気調和装置
JP6785988B2 (ja) 空気調和装置
JP6320567B2 (ja) 空気調和装置
JP6022058B2 (ja) 熱源側ユニット及び冷凍サイクル装置
JP6017058B2 (ja) 空気調和装置
US10036562B2 (en) Air-conditioning apparatus
JP6320568B2 (ja) 冷凍サイクル装置
JP6594599B1 (ja) 空気調和装置
JP2019184207A (ja) 空気調和装置
WO2020194435A1 (ja) 空気調和装置
JP2009145032A (ja) 冷凍サイクル装置およびそれを備えた空気調和機
JP5601890B2 (ja) 空気調和装置
JP5005011B2 (ja) 空気調和装置
JP2011127775A (ja) 空気調和装置

Legal Events

Date Code Title Description
A521 Request for written amendment filed

Free format text: JAPANESE INTERMEDIATE CODE: A523

Effective date: 20180730

A621 Written request for application examination

Free format text: JAPANESE INTERMEDIATE CODE: A621

Effective date: 20180730

TRDD Decision of grant or rejection written
A01 Written decision to grant a patent or to grant a registration (utility model)

Free format text: JAPANESE INTERMEDIATE CODE: A01

Effective date: 20190723

A61 First payment of annual fees (during grant procedure)

Free format text: JAPANESE INTERMEDIATE CODE: A61

Effective date: 20190820

R150 Certificate of patent or registration of utility model

Ref document number: 6576552

Country of ref document: JP

Free format text: JAPANESE INTERMEDIATE CODE: R150

R250 Receipt of annual fees

Free format text: JAPANESE INTERMEDIATE CODE: R250

R250 Receipt of annual fees

Free format text: JAPANESE INTERMEDIATE CODE: R250

R250 Receipt of annual fees

Free format text: JAPANESE INTERMEDIATE CODE: R250

R250 Receipt of annual fees

Free format text: JAPANESE INTERMEDIATE CODE: R250