JP5259133B2 - ヒートポンプ貯湯式給湯暖房装置 - Google Patents

ヒートポンプ貯湯式給湯暖房装置 Download PDF

Info

Publication number
JP5259133B2
JP5259133B2 JP2007193966A JP2007193966A JP5259133B2 JP 5259133 B2 JP5259133 B2 JP 5259133B2 JP 2007193966 A JP2007193966 A JP 2007193966A JP 2007193966 A JP2007193966 A JP 2007193966A JP 5259133 B2 JP5259133 B2 JP 5259133B2
Authority
JP
Japan
Prior art keywords
hot water
heating
heat
water storage
storage tank
Prior art date
Legal status (The legal status is an assumption and is not a legal conclusion. Google has not performed a legal analysis and makes no representation as to the accuracy of the status listed.)
Expired - Fee Related
Application number
JP2007193966A
Other languages
English (en)
Other versions
JP2009030849A (ja
Inventor
誠 森田
勝巳 諸我
Current Assignee (The listed assignees may be inaccurate. Google has not performed a legal analysis and makes no representation or warranty as to the accuracy of the list.)
Corona Corp
Original Assignee
Corona Corp
Priority date (The priority date is an assumption and is not a legal conclusion. Google has not performed a legal analysis and makes no representation as to the accuracy of the date listed.)
Filing date
Publication date
Application filed by Corona Corp filed Critical Corona Corp
Priority to JP2007193966A priority Critical patent/JP5259133B2/ja
Publication of JP2009030849A publication Critical patent/JP2009030849A/ja
Application granted granted Critical
Publication of JP5259133B2 publication Critical patent/JP5259133B2/ja
Expired - Fee Related legal-status Critical Current
Anticipated expiration legal-status Critical

Links

Images

Classifications

    • YGENERAL TAGGING OF NEW TECHNOLOGICAL DEVELOPMENTS; GENERAL TAGGING OF CROSS-SECTIONAL TECHNOLOGIES SPANNING OVER SEVERAL SECTIONS OF THE IPC; TECHNICAL SUBJECTS COVERED BY FORMER USPC CROSS-REFERENCE ART COLLECTIONS [XRACs] AND DIGESTS
    • Y02TECHNOLOGIES OR APPLICATIONS FOR MITIGATION OR ADAPTATION AGAINST CLIMATE CHANGE
    • Y02BCLIMATE CHANGE MITIGATION TECHNOLOGIES RELATED TO BUILDINGS, e.g. HOUSING, HOUSE APPLIANCES OR RELATED END-USER APPLICATIONS
    • Y02B30/00Energy efficient heating, ventilation or air conditioning [HVAC]
    • Y02B30/12Hot water central heating systems using heat pumps

Landscapes

  • Steam Or Hot-Water Central Heating Systems (AREA)
  • Heat-Pump Type And Storage Water Heaters (AREA)

Description

この発明は、貯湯タンク内の湯水を暖房熱交換器へ循環させて行う暖房運転と、ヒートポンプ式加熱手段で加熱した湯水を暖房熱交換器へ循環させて行う暖房運転とを切り換えるようにしたヒートポンプ貯湯式給湯暖房装置に関するものである。
従来、この種のヒートポンプ貯湯式給湯暖房装置においては、ヒートポンプ式加熱手段により深夜時間帯に貯湯タンク内の水を循環加熱して昼間での給湯に必要な分量を貯湯し、暖房を行う場合は、貯湯タンク内の湯水を暖房熱交換器へ循環させて行う蓄暖運転と、ヒートポンプ式加熱手段で加熱した湯水を暖房熱交換器へ循環させて行う暖房運転とを切り換えて行うようにしたものがあった。
そして、貯湯タンク内の貯湯熱量が多い場合は蓄暖運転を行い、蓄暖運転中に貯湯タンク内の貯湯熱量が少なくなった場合に、ヒートポンプ式加熱手段を運転して貯湯タンク内の貯湯熱量を増加させる沸き増し運転を行うようにしていた。
特開2004−218909号公報
しかし、この従来のものでは、貯湯タンク内の貯湯熱量が一定の値以下になると沸き増し運転をするようにしているため、多様な給湯パターンおよび暖房パターンに対応しにくく、湯切れや湯余りが起きる可能性があった。
本発明は、上記課題を解決するため、湯水を貯湯する貯湯タンクと、前記貯湯タンク内の湯水を加熱するヒートポンプ式加熱手段と、前記貯湯タンクと前記ヒートポンプ式加熱手段とを湯水が循環可能に接続するヒーポン循環回路と、前記貯湯タンク内の湯水で2次側の暖房用循環液を加熱するための暖房熱交換器と、前記貯湯タンク内の湯水を前記暖房熱交換器へ循環させる蓄暖回路と、前記貯湯タンク内の貯湯熱量を検出するための貯湯温度センサとを備え、前記貯湯タンク内の湯水を前記ヒーポン循環回路を介して循環加熱する貯湯運転と、前記貯湯タンク内の湯水を前記蓄暖回路を介して前記暖房熱交換器へ循環させて暖房運転を行う蓄暖運転と、前記貯湯運転しながら前記蓄暖運転する貯湯蓄暖運転とを行うようにしたヒートポンプ貯湯式給湯暖房装置において、前記貯湯蓄暖運転から前記蓄暖運転への切り換え条件を、暖房熱源として利用可能な第1所定温度Td以上の貯湯熱量Qdが第1所定量Q1以上とし、前記蓄暖運転から前記貯湯蓄暖運転への切り換え条件を、前記第1所定温度Td以上の貯湯熱量Qdが第1所定量Q1より少ない第2所定量Q2以下、あるいは前記第1所定温度Tdより低く給湯熱源として利用可能な第2所定温度Tk以上の貯湯熱量Qkが第3所定量Q3以下のいずれか一方を満たしたこととした。
また、湯水を貯湯する貯湯タンクと、前記貯湯タンク内の湯水を加熱するヒートポンプ式加熱手段と、前記貯湯タンクと前記ヒートポンプ式加熱手段とを湯水が循環可能に接続するヒーポン循環回路と、前記貯湯タンク内の湯水で2次側の暖房用循環液を加熱するための暖房熱交換器と、前記貯湯タンク内の湯水を前記暖房熱交換器へ循環させる蓄暖回路と、前記ヒートポンプ式加熱手段で加熱した湯水を前記暖房熱交換器へ循環させる直暖回路と、前記貯湯タンク内の貯湯熱量を検出するための貯湯温度センサとを備え、前記貯湯タンク内の湯水を前記蓄暖回路を介して前記暖房熱交換器へ循環させて暖房運転を行う蓄暖運転と、前記ヒートポンプ式加熱手段で加熱した湯水を前記直暖回路を介して前記暖房熱交換器へ循環させて暖房運転を行う直暖運転とを行うようにしたヒートポンプ貯湯式給湯暖房装置において、前記直暖運転から前記蓄暖運転への切り換え条件を、暖房熱源として利用可能な第1所定温度Td以上の貯湯熱量Qdが第1所定量Q1以上とし、前記蓄暖運転から前記直暖運転への切り換え条件を、前記第1所定温度Td以上の貯湯熱量Qdが前記第1所定量Q1より少ない第2所定量Q2以下、あるいは前記第1所定温度Tdより低く給湯熱源として利用可能な第2所定温度Tk以上の貯湯熱量Qkが第3所定量Q3以下のいずれか一方を満たしたこととした。
また、浴槽への湯張り後は前記所定量Q1、Q2、Q3を湯張り前よりも少ない値に変更するようにした。
また、前記第1所定量Q1は、所定時間t1の暖房運転が可能な熱量とし、前記第2所定量Q2は、前記所定時間t1より短い所定時間t2の暖房運転が可能な熱量とし、前記第3所定量Q3は給湯に必要な熱量とし、さらには、前記第1所定量Q1は、所定時間t1の暖房運転に消費した熱量の学習値とした。
本発明によれば、給湯可能な貯湯熱量あるいは貯湯量、暖房に利用可能な貯湯熱量あるいは貯湯量をそれぞれ演算して、蓄暖運転と貯湯蓄暖運転あるいは直暖運転とを切り換えるので、暖房用の熱量不足を防止可能であると共に、給湯の湯切れおよび湯余りを防ぐことが可能となり、多様な給湯パターンおよび暖房パターンに対応可能となる。
また、浴槽への湯張り後は貯湯熱量あるいは貯湯量を湯張り前より少なくなるように制御するため、深夜時間帯に入る直前の貯湯タンク内の湯余りを少なくすることができる。
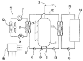
本発明のヒートポンプ貯湯式給湯暖房装置の一実施形態を図1に基づいて説明する。
1は湯水を貯湯する貯湯タンク、2は貯湯タンク1の下部に接続された給水管、3は貯湯タンク1の上部に接続された給湯管、4は貯湯タンク1内の湯水を加熱するヒートポンプ式加熱手段、5は貯湯タンク1下部とヒートポンプ式加熱手段4と貯湯タンク1上部とを貯湯タンク1内の湯水が循環可能に接続するヒーポン循環回路、6はヒーポン循環回路5途中に設けられたヒーポン循環ポンプである。また、図示しないが給湯管3から分岐して浴槽への湯張り回路が設けられている。
前記ヒートポンプ式加熱手段4は、冷媒を圧縮する圧縮機7、高温高圧の冷媒から貯湯タンク1の湯水へ放熱する水熱交換器8、冷媒を減圧する膨張弁9、低温低圧の冷媒を空気との熱交換で蒸発させる空気熱交換器10を環状に接続して構成されている。
次に、11は貯湯タンク1内の湯水で2次側の暖房用循環液を加熱するための暖房熱交換器、12は前記貯湯タンク1内の湯水を暖房熱交換器11へ循環させるための蓄暖回路、13は蓄暖回路12途中に設けられた1次側暖房ポンプ、14は温水式床暖房パネル等の温水暖房端末器、15は暖房熱交換器11の2次側と温水暖房端末器14とを暖房用循環液が循環可能に接続する2次側循環回路、16は2次側循環回路途中に設けられた2次側暖房ポンプである。
17は貯湯タンク1の側面上下に複数設けられた貯湯温度センサ、18は各センサの出力に基づいて所定の演算を行い機器の運転を制御する制御装置で、前記貯湯温度センサ17の検出温度と予め与えられている容量情報との組合せによって貯湯タンク1内の貯湯熱量あるいは貯湯量を検出するようにしているものである。
次に、この一実施形態の作動について説明する。
深夜時間帯になると翌朝までの間にヒートポンプ式加熱手段4とヒーポン循環ポンプ6を運転し、貯湯タンク1の下部から取り出した低温の湯水を水熱交換器8で所定の高温になるように加熱して貯湯タンク1の上部へ戻すようにして翌日の給湯、暖房の予測負荷量に応じた熱量分だけ沸き上げる沸き上げ運転を行う。
そして、給湯管3の終端に設けられている蛇口が開かれると、貯湯タンク1下部の給水管2から市水が貯湯タンク1内に給水され、貯湯タンク1上部の給湯管3から高温の湯水が給湯される。
次に、暖房の運転について説明すると、昼間時間帯の開始直後等の貯湯タンク1内に暖房用の熱量が多量に確保されている場合においては、暖房要求があると、1次側循環ポンプ13と2次側循環ポンプ16を駆動して、貯湯タンク1内上部の高温水を暖房熱交換器11の1次側へ循環させ、2次側へ放熱して貯湯タンク1の下部へ蓄暖回路12を介して戻される一方、2次側においては、暖房熱交換器11で加熱された温水が温水暖房端末器14へ循環して被暖房空間で放熱した後、再度暖房熱交換器11へ戻って加熱されることで暖房運転を行う。このように深夜時間帯に沸き上げられて貯湯タンク1内に貯められている湯水の熱量のみを用いて暖房を行う運転を蓄暖運転と称する。
そして、蓄暖運転および給湯運転によって貯湯タンク1内の熱量が減った状態で暖房要求があると、1次側循環ポンプ13と2次側循環ポンプ16を駆動して、貯湯タンク1内上部の高温水を暖房熱交換器11の1次側へ循環させ、2次側へ放熱して貯湯タンク1の下部へ蓄暖回路12を介して戻される一方、2次側においては、暖房熱交換器11で加熱された温水が温水暖房端末器14へ循環して被暖房空間で放熱した後、再度暖房熱交換器11へ戻って加熱されることで暖房運転を行うと同時に、昼間時間帯であってもヒートポンプ式加熱手段4とヒーポン循環ポンプ6を運転し、貯湯タンク1の下部から取り出した低温の湯水を水熱交換器8で所定の高温になるように加熱して貯湯タンク1の上部へ戻すようにして沸き上げ運転を行う。これにより、ヒートポンプ式加熱手段4で加熱貯湯された高温水をすぐに暖房用に用いることができ、貯湯タンク1内の貯湯熱量が少ない場合においても暖房運転を行うことができる。ここで、ヒートポンプ式加熱手段4は、安定時の暖房負荷よりも大きな加熱能力のものが選定されるもので、暖房運転を行いながらも貯湯熱量を増加させることを可能としている。このように蓄暖運転と同時に沸き上げ運転を行う運転を貯湯蓄暖運転と称する。
本発明においては、暖房運転は24時間連続運転またはそれに近い運転で行うものとしており、電力単価の安価な深夜時間帯においてはヒートポンプ式加熱手段4で加熱した温水を暖房に用い、昼間時間帯においては深夜時間帯に沸き上げた温水でできる限り給湯と暖房を賄うようにし、貯湯熱量が足りなくなると判断した時点で昼間時間帯の電力を用いてヒートポンプ式加熱手段4で加熱した温水を暖房に用いるようにしたものである。
ここで、制御装置18は貯湯タンク1内の貯湯熱量に基づいて前記蓄暖運転と前記貯湯蓄暖運転とを切り換えるようにしているもので、図2に基づいて説明すると、貯湯蓄暖運転状態から蓄暖運転状態への切り換え条件は、暖房熱源として利用可能な第1所定温度Td(例えば60℃)以上の貯湯熱量Qdが第1所定量Q1以上ある場合は、ヒートポンプ式加熱手段4とヒーポン循環ポンプ6を運転停止して貯湯蓄暖運転から蓄暖運転へ切り換える。
ここで、第1所定量Q1は所定時間t1の暖房運転を行うことが可能な熱量であり、器具の設置された環境や外気温、設定温度等に応じて可変するもので、実際の器具の使用状況に応じて所定時間t1の暖房運転に消費した熱量を学習値として設定することが望ましい。
また、蓄暖運転状態において、第1所定温度Td以上の貯湯熱量が第1所定量Q1より少ない第2所定量Q2以下になるかあるいは、第1所定温度Tdより低く給湯熱源として利用可能な第2所定温度Tk(例えば40℃)以上の貯湯熱量Q3以下になると、ヒートポンプ式加熱手段4とヒーポン循環ポンプ6を運転開始して蓄暖運転から貯湯蓄暖運転に切り換える。
ここで、第2所定量Q2は所定時間t1より短い時間t2(0≦t2<t1)の暖房運転を行うことが可能な熱量である。また第3所定量Q3はその時点にて今後の給湯に必要な熱量である。
このように、暖房熱源として利用可能な第1所定温度Td以上の貯湯熱量が十分に確保されている場合に蓄暖運転を行い、暖房熱源として利用可能な貯湯熱量が少なくなるかあるいは、その後の給湯運転に必要な貯湯熱量が少なくなると貯湯蓄暖運転を行うようにしているため、暖房用の熱量不足を防止可能であると共に、給湯の湯切れおよび湯余りを防ぐことが可能となり、多様な給湯パターンおよび暖房パターンに対応可能となる。
また、前記制御装置18は、図示しない浴槽への湯張りを行ったと判断した後は、前記貯湯熱量Q1、Q2、Q3をそれまでよりも少ない値に変更する。このように、湯張りの後は貯湯タンク1内に保有する熱量を少なくすることで、湯切れを防止しつつ深夜時間帯の開始時刻における湯余り量を減少させ、昼間時間帯での沸き上げ運転を少なくすることができるものである。
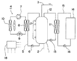
次に、本発明の他の一実施形態について図3に基づき説明する。なお、先の一実施形態と同一のものあるいはほぼ等しい作動を行うものについては、同一の符号を付してその説明を省略する。
この一実施形態においては、ヒーポン循環回路5と蓄暖回路12とがその配管を一部共有され貯湯タンク1に対して水熱交換器8と暖房熱交換器11とが並列になるように配置されていると共に、貯湯タンク1から水熱交換器8と暖房熱交換器11の分岐位置において、ヒートポンプ式加熱手段4で加熱した温水を貯湯タンク1に戻す量と暖房熱交換器11へ循環させる量の分配比率を調節する分配弁19が設けられている。
次に、暖房の運転について説明すると、昼間時間帯の開始直後等の貯湯タンク1内に暖房用の熱量が多量に確保されている場合においては、暖房要求があると、分配弁19を貯湯タンク1と蓄暖回路12を100%、ヒーポン循環回路5側を0%の比率とし、1次側循環ポンプ13と2次側循環ポンプ16を駆動して、貯湯タンク1内上部の高温水を暖房熱交換器11の1次側へ循環させ、2次側へ放熱して貯湯タンク1の下部へ蓄暖回路12を介して戻される一方、2次側においては、暖房熱交換器11で加熱された温水が温水暖房端末器14へ循環して被暖房空間で放熱した後、再度暖房熱交換器11へ戻って加熱されることで暖房運転を行う。このように深夜時間帯に沸き上げられて貯湯タンク1内に貯められている湯水の熱量のみを用いて暖房を行う運転を蓄暖運転と称する。
そして、蓄暖運転および給湯運転によって貯湯タンク1内の熱量が減った状態で暖房要求があると、分配弁19を貯湯タンク1を所定の開度A%、蓄暖回路12を所定の開度(100−A)%、ヒーポン循環回路5を100%とし、1次側循環ポンプ13と2次側循環ポンプ16を駆動して、貯湯タンク1内上部の高温水を暖房熱交換器11の1次側へ循環させ、2次側へ放熱して貯湯タンク1の下部へ蓄暖回路12を介して戻される一方、2次側においては、暖房熱交換器11で加熱された温水が温水暖房端末器14へ循環して被暖房空間で放熱した後、再度暖房熱交換器11へ戻って加熱されることで暖房運転を行うと同時に、昼間時間帯であってもヒートポンプ式加熱手段4とヒーポン循環ポンプ6を運転し、貯湯タンク1の下部から取り出した低温の湯水を水熱交換器8で所定の高温になるように加熱して貯湯タンク1の上部および蓄暖回路12へ循環させるようにして沸き上げ運転を行う。これにより、ヒートポンプ式加熱手段4で加熱された高温水をすぐに暖房用に用いることができ、貯湯タンク1内の貯湯熱量が少ない場合においても暖房運転を行うことができる。ここで、ヒートポンプ式加熱手段4は、安定時の暖房負荷よりも大きな加熱能力のものが選定されるもので、分配弁19の分配比率を調節することで暖房運転を行いながらも貯湯熱量を増加させることを可能としている。このようにヒートポンプ式加熱手段4で加熱した温水を暖房熱交換器11へ循環させて暖房を行う運転を直暖運転と称する。
ここで、制御装置18は貯湯タンク1内の貯湯熱量に基づいて前記蓄暖運転と前記直暖運転とを切り換えるようにしているもので、図4に基づいて説明すると、直暖運転状態から蓄暖運転状態への切り換え条件は、暖房熱源として利用可能な第1所定温度Td(例えば60℃)以上の貯湯熱量Qdが第1所定量Q1以上ある場合は、ヒートポンプ式加熱手段4とヒーポン循環ポンプ6を運転停止して直暖運転から蓄暖運転へ切り換える。
ここで、第1所定量Q1は所定時間t1の暖房運転を行うことが可能な熱量であり、器具の設置された環境や外気温、設定温度等に応じて可変するもので、実際の器具の使用状況に応じて所定時間t1の暖房運転に消費した熱量を学習値として設定することが望ましい。
また、蓄暖運転状態において、第1所定温度Td以上の貯湯熱量が第1所定量Q1より少ない第2所定量Q2以下になるかあるいは、第1所定温度Tdより低く給湯熱源として利用可能な第2所定温度Tk(例えば40℃)以上の貯湯熱量Q3以下になると、ヒートポンプ式加熱手段4とヒーポン循環ポンプ6を運転開始して蓄暖運転から直暖運転に切り換える。
ここで、第2所定量Q2は所定時間t1より短い時間t2(0≦t2<t1)の暖房運転を行うことが可能な熱量である。また第3所定量Q3はその時点にて今後の給湯に必要な熱量である。
このように、暖房熱源として利用可能な第1所定温度Td以上の貯湯熱量が十分に確保されている場合に蓄暖運転を行い、暖房熱源として利用可能な貯湯熱量が少なくなるかあるいは、その後の給湯運転に必要な貯湯熱量が少なくなると直暖運転を行うようにしているため、暖房用の熱量不足を防止可能であると共に、給湯の湯切れおよび湯余りを防ぐことが可能となり、多様な給湯パターンおよび暖房パターンに対応可能となる。
なお、分配弁19の分配比率を調節することでヒートポンプ式加熱手段4で加熱した温水の暖房に用いる量と貯湯する量とをその時点での状況に応じて適切に分配することができ、湯切れの防止と暖房能力の確保が確実に行える利点がある。
また、前記制御装置18は、図示しない浴槽への湯張りを行ったと判断した後は、前記貯湯熱量Q1、Q2、Q3をそれまでよりも少ない値に変更する。このように、湯張りの後は貯湯タンク1内に保有する熱量を少なくすることで、湯切れを防止しつつ深夜時間帯の開始時刻における湯余り量を減少させ、昼間時間帯での沸き上げ運転を少なくすることができるものである。
なお、この一実施形態および先の一実施形態においては、所定温度TdあるいはTk以上の貯湯熱量を算出するようにしているが、これに限らず、所定温度TdあるいはTk換算の貯湯量を算出し、これを第1、2、3の所定量Q1、Q2、Q3に相当するV1、V2、V3と比較することによって蓄暖運転と貯湯蓄暖運転あるいは直暖運転とを切り換え制御するようにしてもよいものである。
なお、本発明は上記の一実施形態に限定されるものではなく、要旨を変更しない範囲で改変可能なもので、温水暖房端末器を複数接続してもよく、その種類としては床暖房パネルおよび温水ラジエーターや温水コンベクターが望ましいものの、他の種類の温水暖房端末器でも適用可能なものである。
本発明の一実施形態の温水暖房装置の概略構成図。 同一実施形態の切り換え条件を説明する図。 本発明の他の一実施形態の温水暖房装置の概略構成図。 同他の一実施形態の切り換え条件を説明する図。
符号の説明
1 貯湯タンク
4 ヒートポンプ式加熱手段
5 ヒーポン循環回路
11 暖房熱交換器
12 蓄暖回路
14 温水暖房端末器
17 貯湯温度センサ

Claims (5)

  1. 湯水を貯湯する貯湯タンクと、前記貯湯タンク内の湯水を加熱するヒートポンプ式加熱手段と、前記貯湯タンクと前記ヒートポンプ式加熱手段とを湯水が循環可能に接続するヒーポン循環回路と、前記貯湯タンク内の湯水で2次側の暖房用循環液を加熱するための暖房熱交換器と、前記貯湯タンク内の湯水を前記暖房熱交換器へ循環させる蓄暖回路と、前記貯湯タンク内の貯湯熱量を検出するための貯湯温度センサとを備え、前記貯湯タンク内の湯水を前記ヒーポン循環回路を介して循環加熱する貯湯運転と、前記貯湯タンク内の湯水を前記蓄暖回路を介して前記暖房熱交換器へ循環させて暖房運転を行う蓄暖運転と、前記貯湯運転しながら前記蓄暖運転する貯湯蓄暖運転とを行うようにしたヒートポンプ貯湯式給湯暖房装置において、前記貯湯蓄暖運転から前記蓄暖運転への切り換え条件を、暖房熱源として利用可能な第1所定温度Td以上の貯湯熱量Qdが第1所定量Q1以上とし、前記蓄暖運転から前記貯湯蓄暖運転への切り換え条件を、前記第1所定温度Td以上の貯湯熱量Qdが第1所定量Q1より少ない第2所定量Q2以下、あるいは前記第1所定温度Tdより低く給湯熱源として利用可能な第2所定温度Tk以上の貯湯熱量Qkが第3所定量Q3以下のいずれか一方を満たしたこととしたことを特徴とするヒートポンプ貯湯式給湯暖房装置。
  2. 湯水を貯湯する貯湯タンクと、前記貯湯タンク内の湯水を加熱するヒートポンプ式加熱手段と、前記貯湯タンクと前記ヒートポンプ式加熱手段とを湯水が循環可能に接続するヒーポン循環回路と、前記貯湯タンク内の湯水で2次側の暖房用循環液を加熱するための暖房熱交換器と、前記貯湯タンク内の湯水を前記暖房熱交換器へ循環させる蓄暖回路と、前記ヒートポンプ式加熱手段で加熱した湯水を前記暖房熱交換器へ循環させる直暖回路と、前記貯湯タンク内の貯湯熱量を検出するための貯湯温度センサとを備え、前記貯湯タンク内の湯水を前記蓄暖回路を介して前記暖房熱交換器へ循環させて暖房運転を行う蓄暖運転と、前記ヒートポンプ式加熱手段で加熱した湯水を前記直暖回路を介して前記暖房熱交換器へ循環させて暖房運転を行う直暖運転とを行うようにしたヒートポンプ貯湯式給湯暖房装置において、前記直暖運転から前記蓄暖運転への切り換え条件を、暖房熱源として利用可能な第1所定温度Td以上の貯湯熱量Qdが第1所定量Q1以上とし、前記蓄暖運転から前記直暖運転への切り換え条件を、前記第1所定温度Td以上の貯湯熱量Qdが前記第1所定量Q1より少ない第2所定量Q2以下、あるいは前記第1所定温度Tdより低く給湯熱源として利用可能な第2所定温度Tk以上の貯湯熱量Qkが第3所定量Q3以下のいずれか一方を満たしたこととしたことを特徴とするヒートポンプ貯湯式給湯暖房装置。
  3. 浴槽への湯張り後は前記所定量Q1、Q2、Q3を湯張り前よりも少ない値に変更するようにしたことを特徴とする請求項1または2に記載のヒートポンプ貯湯式給湯暖房装置。
  4. 前記第1所定量Q1は、所定時間t1の暖房運転が可能な熱量とし、前記第2所定量Q2は、前記所定時間t1より短い所定時間t2の暖房運転が可能な熱量とし、前記第3所定量Q3は給湯に必要な熱量としたことを特徴とする請求項1〜3の何れか一項に記載のヒートポンプ貯湯式給湯暖房装置。
  5. 前記第1所定量Q1は、所定時間t1の暖房運転に消費した熱量の学習値としたことを特徴とする請求項4記載のヒートポンプ貯湯式給湯暖房装置。
JP2007193966A 2007-07-26 2007-07-26 ヒートポンプ貯湯式給湯暖房装置 Expired - Fee Related JP5259133B2 (ja)

Priority Applications (1)

Application Number Priority Date Filing Date Title
JP2007193966A JP5259133B2 (ja) 2007-07-26 2007-07-26 ヒートポンプ貯湯式給湯暖房装置

Applications Claiming Priority (1)

Application Number Priority Date Filing Date Title
JP2007193966A JP5259133B2 (ja) 2007-07-26 2007-07-26 ヒートポンプ貯湯式給湯暖房装置

Publications (2)

Publication Number Publication Date
JP2009030849A JP2009030849A (ja) 2009-02-12
JP5259133B2 true JP5259133B2 (ja) 2013-08-07

Family

ID=40401556

Family Applications (1)

Application Number Title Priority Date Filing Date
JP2007193966A Expired - Fee Related JP5259133B2 (ja) 2007-07-26 2007-07-26 ヒートポンプ貯湯式給湯暖房装置

Country Status (1)

Country Link
JP (1) JP5259133B2 (ja)

Cited By (1)

* Cited by examiner, † Cited by third party
Publication number Priority date Publication date Assignee Title
KR20200040116A (ko) * 2018-10-08 2020-04-17 에스케이텔레콤 주식회사 건물설비 제어방법 및 장치

Families Citing this family (1)

* Cited by examiner, † Cited by third party
Publication number Priority date Publication date Assignee Title
JP6041570B2 (ja) * 2011-12-19 2016-12-07 大阪瓦斯株式会社 貯湯式熱源装置

Family Cites Families (3)

* Cited by examiner, † Cited by third party
Publication number Priority date Publication date Assignee Title
JP3869804B2 (ja) * 2003-01-31 2007-01-17 三洋電機株式会社 ヒートポンプ式給湯暖房装置
JP4089501B2 (ja) * 2003-05-07 2008-05-28 三菱電機株式会社 貯湯式給湯器
JP4670491B2 (ja) * 2005-06-08 2011-04-13 パナソニック株式会社 給湯装置

Cited By (2)

* Cited by examiner, † Cited by third party
Publication number Priority date Publication date Assignee Title
KR20200040116A (ko) * 2018-10-08 2020-04-17 에스케이텔레콤 주식회사 건물설비 제어방법 및 장치
KR102803898B1 (ko) * 2018-10-08 2025-05-02 에스케이텔레콤 주식회사 건물설비 제어방법 및 장치

Also Published As

Publication number Publication date
JP2009030849A (ja) 2009-02-12

Similar Documents

Publication Publication Date Title
EP2620711B1 (en) Heat Source Unit Control System
JP6226073B2 (ja) 給湯システム
WO2015162798A1 (ja) ヒートポンプチリングシステム及びその制御方法
WO2015033435A1 (ja) 蓄熱システム
JP2006343011A (ja) 給湯装置
JP2010007891A (ja) ヒートポンプ貯湯式給湯暖房装置
JP3854169B2 (ja) ヒートポンプ式給湯装置
JP5259133B2 (ja) ヒートポンプ貯湯式給湯暖房装置
JP5181828B2 (ja) ヒートポンプ給湯機
JP5655695B2 (ja) 貯湯式給湯機
JP5498130B2 (ja) ヒートポンプ貯湯式給湯暖房装置の沸き上げ設定温度決定方法
JP2009150612A (ja) ヒートポンプ式給湯機
JP4138712B2 (ja) 貯湯式温水装置
JP6672982B2 (ja) 貯湯式給湯装置
JP6174482B2 (ja) 貯湯式ヒートポンプ給湯装置
JP4155162B2 (ja) 貯湯式給湯装置
JP6119499B2 (ja) 貯湯式給湯機
JP2002364912A (ja) 多機能給湯装置
JP4101190B2 (ja) 貯湯式給湯装置
JP2008051354A (ja) 貯湯式暖房装置
JP2004293837A (ja) 貯湯式給湯装置
JP5986455B2 (ja) 貯湯式給湯機
JP3908768B2 (ja) ヒートポンプ式給湯装置
JP6099544B2 (ja) ヒートポンプ貯湯式給湯暖房装置
JP4764280B2 (ja) 貯湯式給湯装置

Legal Events

Date Code Title Description
A621 Written request for application examination

Free format text: JAPANESE INTERMEDIATE CODE: A621

Effective date: 20091120

A977 Report on retrieval

Free format text: JAPANESE INTERMEDIATE CODE: A971007

Effective date: 20111227

A131 Notification of reasons for refusal

Free format text: JAPANESE INTERMEDIATE CODE: A131

Effective date: 20120207

A521 Request for written amendment filed

Free format text: JAPANESE INTERMEDIATE CODE: A523

Effective date: 20120315

A131 Notification of reasons for refusal

Free format text: JAPANESE INTERMEDIATE CODE: A131

Effective date: 20120911

A521 Request for written amendment filed

Free format text: JAPANESE INTERMEDIATE CODE: A523

Effective date: 20121012

TRDD Decision of grant or rejection written
A01 Written decision to grant a patent or to grant a registration (utility model)

Free format text: JAPANESE INTERMEDIATE CODE: A01

Effective date: 20130423

A61 First payment of annual fees (during grant procedure)

Free format text: JAPANESE INTERMEDIATE CODE: A61

Effective date: 20130424

FPAY Renewal fee payment (event date is renewal date of database)

Free format text: PAYMENT UNTIL: 20160502

Year of fee payment: 3

R150 Certificate of patent or registration of utility model

Ref document number: 5259133

Country of ref document: JP

Free format text: JAPANESE INTERMEDIATE CODE: R150

Free format text: JAPANESE INTERMEDIATE CODE: R150

R250 Receipt of annual fees

Free format text: JAPANESE INTERMEDIATE CODE: R250

R250 Receipt of annual fees

Free format text: JAPANESE INTERMEDIATE CODE: R250

R250 Receipt of annual fees

Free format text: JAPANESE INTERMEDIATE CODE: R250

R250 Receipt of annual fees

Free format text: JAPANESE INTERMEDIATE CODE: R250

LAPS Cancellation because of no payment of annual fees