JP4635595B2 - 熱交換システム - Google Patents

熱交換システム Download PDF

Info

Publication number
JP4635595B2
JP4635595B2 JP2004364467A JP2004364467A JP4635595B2 JP 4635595 B2 JP4635595 B2 JP 4635595B2 JP 2004364467 A JP2004364467 A JP 2004364467A JP 2004364467 A JP2004364467 A JP 2004364467A JP 4635595 B2 JP4635595 B2 JP 4635595B2
Authority
JP
Japan
Prior art keywords
pipe
heat exchange
exchange system
refrigerant
compressor
Prior art date
Legal status (The legal status is an assumption and is not a legal conclusion. Google has not performed a legal analysis and makes no representation as to the accuracy of the status listed.)
Expired - Fee Related
Application number
JP2004364467A
Other languages
English (en)
Other versions
JP2006170538A (ja
Inventor
潤一 寺木
Current Assignee (The listed assignees may be inaccurate. Google has not performed a legal analysis and makes no representation or warranty as to the accuracy of the list.)
Daikin Industries Ltd
Original Assignee
Daikin Industries Ltd
Priority date (The priority date is an assumption and is not a legal conclusion. Google has not performed a legal analysis and makes no representation as to the accuracy of the date listed.)
Filing date
Publication date
Application filed by Daikin Industries Ltd filed Critical Daikin Industries Ltd
Priority to JP2004364467A priority Critical patent/JP4635595B2/ja
Publication of JP2006170538A publication Critical patent/JP2006170538A/ja
Application granted granted Critical
Publication of JP4635595B2 publication Critical patent/JP4635595B2/ja
Anticipated expiration legal-status Critical
Expired - Fee Related legal-status Critical Current

Links

Images

Landscapes

  • Cooling Or The Like Of Electrical Apparatus (AREA)

Description

この発明は熱交換システムに関し、特に副次的な冷却対象を冷却する技術に関する。
空調機、冷蔵庫及び給湯機などの熱交換システムは、圧縮機、凝縮器、膨張弁及び蒸発器をこの順に主たる配管で接続してなる。冷房用の空調機や冷蔵庫では、蒸発器によって主たる対象を冷却する。一方、暖房用の空調機や給湯機では、凝縮器によって主たる対象を加熱する。
四方切換弁を更に備える熱交換システムでは、主たる対象の冷却と加熱を切り換えて行うことができる。例えば冷暖可能な空調機では、四方切換弁の切換えにより、冷房時には蒸発器を、暖房時には凝縮器を、それぞれ室内用の熱交換器の機能として実現する。
熱交換システムの多くは、主たる対象を例えば所望の温度に冷却または加熱するために、インバータで所望の電圧を発生させ、これを圧縮機に与えている。
インバータは、その動作に伴い発熱し、それ自身の温度が上昇する。インバータの温度が高温になると、インバータが誤作動したり、破損したりする恐れがある。
従来は、インバータにヒートシンクなどを設けることで、インバータからヒートシンクへと熱を伝導・放出させて、インバータを冷却していた。このとき、例えばファンによってヒートシンクへと送風することで、ヒートシンクから熱が放出される。
本発明に関連する技術を以下に示す。
特開昭62−69066号公報 特開平3−75424号公報 特開平6−159738号公報 実開昭62−19535号公報
しかし、インバータからの発熱量が大きい場合には、ヒートシンクのサイズが大きくなり、延いては熱交換システムが大型化する。
そこで、冷媒を用いてインバータを冷却する技術が提案されている。例えば、上記特許文献1では、膨張弁をバイパスするキャピラリチューブなどの配管を用いてインバータを冷却する技術が開示されている。上記特許文献2では、室外に設けられた熱交換器と膨張弁とを接続する配管を用いてインバータを冷却する技術が開示されている。上記特許文献4では、四方切換弁と圧縮機とを接続する配管を用いてインバータを冷却する技術が開示されている。
これらの技術によれば、インバータの冷却を可能にするものの、インバータが過度に冷却されて、主たる対象を冷却する効率が低下したり、インバータで結露したりする恐れがあった。例えば冷媒の流れを制御することや配管の構造を工夫することによって、当該恐れを回避してもよいが、制御の方法及び配管の構造が複雑となり、延いてはコストが増大する。
また、配管の半径が大きい場合には、上述したヒートシンクを用いてインバータを冷却する従来の熱交換システムよりも熱交換システムが大型化する恐れがあった。
本発明は、上述した事情に鑑みてなされたものであり、冷媒を利用して副次的な冷却対象を冷却し、しかも主たる配管に流れる冷媒で副次的な冷却対象を冷却する場合に比べ、構造を単純化してコストを低減すること、さらには熱交換システムを小型化することが目的とされる。
この発明の請求項1にかかる熱交換システムは、気化した冷媒が供給される供給口(11)を有し、前記冷媒を圧縮する圧縮機(1)と、前記圧縮機で圧縮された前記冷媒を液化する凝縮器(2)と、前記凝縮器で液化された前記冷媒の圧力を低下させる膨張弁(3)と、前記膨張弁を経た前記冷媒を気化して、これを前記圧縮機へと供給する蒸発器(4)とをこの順に主たる配管(5)で接続してなる熱交換システムにおいて、一端(71)と、閉口した他端(72)とを有する管(7)を備え、前記管の前記一端は、前記凝縮器の前記圧縮機側の一端(21)及び前記供給口のいずれに対しても前記圧縮機とは反対側の位置に接続され、液化された前記冷媒を前記管の前記一端から前記他端へと導き、前記管の前記他端は、冷却対象と熱交換を行う
この発明の請求項2にかかる熱交換システムは、請求項1記載の熱交換システムであって、前記蒸発器(4)と前記凝縮器(2)とを前記圧縮機(1)を介して接続する切換部
(8)を更に備え、前記凝縮器及び前記蒸発器のいずれか一方が第1の熱交換器(91)の機能として実現され、前記前記第1の熱交換器が前記凝縮器として機能する場合には前記蒸発器が、前記第1の熱交換器が前記蒸発器として機能する場合には前記凝縮器が、それぞれ第2の熱交換器(92)の機能として実現され、前記切換部は、前記第1の熱交換器に接続される第1流入出口(82)と、前記第2の熱交換器に接続される第2流入出口(84)と、前記圧縮機に対して前記供給口(11)側に接続される流出口(81)と、前記圧縮機に対して前記流出口とは反対側から接続される流入口(83)とを有し、前記第1流入出口及び前記第2流入出口をそれぞれ前記流入口及び前記流出口のいずれに接続するかを切り換えることにより、前記第1の熱交換器及び前記第2の熱交換器のいずれを前記供給口に接続するかの切換えを行い、前記管(7)の前記一端(71)は、前記第1の熱交換器の前記圧縮機側の一端(911)及び前記第2の熱交換器の前記圧縮機側の一端(921)のいずれに対しても前記圧縮機とは反対側の位置または前記流出口(81)と前記供給口(11)との間の位置に接続される。
この発明の請求項3にかかる熱交換システムは、請求項1記載の熱交換システムであって、前記管(7)の前記一端(71)は前記凝縮器(2)に設けられる。
この発明の請求項4にかかる熱交換システムは、請求項1または請求項2記載の熱交換システムであって、前記膨張弁(3)をバイパスするキャピラリチューブ(31)を更に備える熱交換システムにおいて、前記管(7)の前記一端(71)は前記キャピラリチューブに接続される。
この発明の請求項5にかかる熱交換システムは、請求項1または請求項2記載の熱交換システムであって、前記冷媒の液体を捕集して、気化した前記冷媒を前記供給口(11)に与えるアキュムレータ(6)を更に備え、前記管(7)の前記一端(71)は前記アキュムレータに接続される。
この発明の請求項6にかかる熱交換システムは、請求項1乃至請求項5のいずれか一つに記載の熱交換システムであって、前記管(7)は、その内側にウィックを有する。
この発明の請求項7にかかる熱交換システムは、請求項1乃至請求項5のいずれか一つに記載の熱交換システムであって、前記管(7)は、前記他端(72)が前記一端(71)よりも鉛直方向に対して下方に位置する。
この発明の請求項8にかかる熱交換システムは、請求項1乃至請求項7のいずれか一つに記載の熱交換システムであって、前記管(7)の断面積は、主たる前記配管(5)の断面積よりも小さい。
この発明の請求項9にかかる熱交換システムは、請求項1乃至請求項8のいずれか一つに記載の熱交換システムであって、電源電圧を所望の交流電圧に変換し、これを前記圧縮機に供給するインバータ(100)を更に備え、前記管(7)の前記他端(72)は、前記インバータと熱交換を行う。
この発明の請求項1にかかる熱交換システムによれば、冷媒を利用して管の他端を冷却するので、副次的な冷却対象を冷却できる。しかも、管は主たる配管とは別に分岐して設けられるので、主たる配管に流れる冷媒で副次的な冷却対象を冷却する場合に比べ、熱交換システムを小型化できる。そして、主たる配管や熱交換器などに管の一端を接続するだけで良いので、構造が単純化され、以ってコストが低減する。さらには、副次的な冷却対象で発生した熱が管によって回収されるので、かかる熱交換システムによって主たる対象を加熱する場合には、加熱の効率が向上される。
この発明の請求項2にかかる熱交換システムによれば、第1の熱交換器及び第2の熱交換器のいずれか一方のみで冷暖を行う場合に、冷暖のいずれを行う場合であっても、冷媒を利用して副次的な冷却対象を冷却することができる。
この発明の請求項3にかかる熱交換システムによれば、凝縮器を流れる冷媒の温度とほぼ等しい温度の冷媒が管へと導かれるので、副次的な冷却対象での結露が防止できる。
この発明の請求項4にかかる熱交換システムによれば、膨張弁に対して凝縮器側の温度と蒸発器側の温度とのほぼ中間の温度である冷媒が管へと導かれるので、副次的な冷却対象での結露が防止できる。
この発明の請求項5にかかる熱交換システムによれば、アキュムレータで捕集された液化した冷媒が管へと導かれて、副次的な冷却対象の冷却に利用される。
この発明の請求項6にかかる熱交換システムによれば、毛管現象によって冷媒が管の他端側へと導かれる。
この発明の請求項7にかかる熱交換システムによれば、重力によって冷媒が管の他端側へと導かれる。
この発明の請求項8にかかる熱交換システムによれば、かかる熱交換システムによって主たる対象を冷却する場合において、主たる対象を冷却する効率の低下が従来に比べて防止される。しかも、管が細くなるので、熱交換システムがより小型化され、コストが低減する。
この発明の請求項9にかかる熱交換システムによれば、副次的な冷却対象としてインバータを採用することで、インバータが冷却され、以ってインバータが熱によって破壊されることが回避される。
第1の実施の形態.
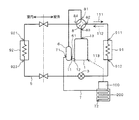
図1及び図2は、本実施の形態にかかる熱交換システムを概念的に示す。当該熱交換システムは、圧縮機1、凝縮器2、膨張弁3及び蒸発器4をこの順に主たる配管5で接続してなり、さらにアキュムレータ6、インバータ100及び管7を備える。冷媒は、図1及び図2で示される実線の矢印111の方向へと流れる。
圧縮機1は、気化した冷媒が供給される供給口11を有し、供給口11から供給された冷媒を圧縮する。圧縮された冷媒は高温の気体である。
凝縮器2は、圧縮機1で圧縮された冷媒を液化する。具体的には、冷媒から潜熱を奪うことで冷媒を液化する。液化した冷媒の温度は例えば50℃程度である。
膨張弁3は、凝縮器2で液化された冷媒の圧力を低下させる。これにより、膨張弁3に対して凝縮器2側と蒸発器4側とで圧力差が生じる。膨張弁3を経た冷媒は、圧力の低下に伴って温度も低下し、低温となる。
蒸発器4は、膨張弁3を経た冷媒を気化して、これを供給口11から圧縮機1へと供給する。具体的には、冷媒に潜熱を与えることで、ほとんどの冷媒を気化する。
蒸発器4を経た冷媒には、液化したままの冷媒も含まれる。液化した冷媒が圧縮機1に流入すると、圧縮機1で冷媒が圧縮されにくく、圧縮機1が故障する恐れもある。そこで、蒸発器4と圧縮機1との間にアキュムレータ6を設けることが望ましい。図1及び図2では、この態様が示されている。このとき、供給口11は、アキュムレータ6の圧縮機1側の一端61の位置にあると把握される。
冷媒は、蒸発器4からアキュムレータ6を介して圧縮機1へと流れる。そして、液化した冷媒がアキュムレータ6によって捕集され、気化した冷媒だけが圧縮機1の供給口11へと与えられる。
例えば圧縮機1に液体が流入しても差し支えないような場合には、アキュムレータ6を設けない態様であってもよい。この場合には、供給口11は、圧縮機1の蒸発器4側の一端12の位置にあると把握される。
インバータ100は、電源電圧を所望の交流電圧に変換し、これを圧縮器1に供給する。これにより、例えば圧縮器1が有するモータの回転数が調節される。図1及び図2では、インバータから圧縮器1へと所望の交流電圧を供給することが破線の矢印113で示されており、後述する図3〜8で示される熱交換システムにおいて同様である。インバータ100は、その動作に伴って発熱する。
管7は、一端71と、閉口した他端72とを有する。管7の一端71は、凝縮器2の圧縮機側の一端21及び供給口11のいずれに対しても圧縮機1とは反対側の位置に接続される。供給口11は、上述したようにアキュムレータ6の有無によってその位置が異なる。図1では、管7の一端71が凝縮器2に接続された態様が示されている。また図2では、管7の一端71が蒸発器4に接続された態様が示されている。
管7の他端72側は、例えばインバータ100近傍へと導かれて、後述するようにインバータ100との間で熱交換を行う。当該熱交換は、例えばジャケット200を介して行われ、この態様が図1及び図2に示されている。あるいは例えば、管7をインバータ100に接触させてもよい。
凝縮器2の一端21及び供給口11のいずれに対しても圧縮機1とは反対側の位置においては、冷媒には液化した冷媒が含まれる。よって、上述したようにこの位置に管7の一端71を接続することで、液化した冷媒を管7の一端71へと導くことができる。更に一端71から他端72側へと冷媒を導くことにより、インバータ100と熱交換、すなわちインバータ100から吸熱させることができる。この熱交換により冷媒が気化する。気化した冷媒は、管7の一端71から排出される。
管7には、例えば毛管が採用できる。これによれば、管7内で毛管現象が生じるので、液化した冷媒が管7の一端71から他端72へと導かれる。
管7は、その内側にウィックを有していても良い。ウィックには、メッシュ状の金網、細線、ポーラスな構造を有する焼結金属などが採用できる。ウィックは、例えば管7の内壁に沿って管7の一端71から他端72へと設けることができる。またウィックは、管7の内壁に形成された溝などであっても良い。
いずれの態様においても、管7内で毛管現象が生じるので、液化した冷媒が管7の一端71から他端72へと導かれる。
管7の他端72を、一端71よりも鉛直方向に対して下方に位置させることで、液化した冷媒が管7の一端71から他端72へと導かれる。
上述した熱交換システムによれば、冷媒を利用して管7の他端72を冷却するので、副次的な冷却対象であるインバータ100を冷却できる。よって、インバータ100が熱によって破壊されることが回避される。
しかも、管7は主たる配管5とは別に分岐して設けられるので、主たる配管5に流れる冷媒で副次的な冷却対象であるインバータ100を冷却する場合に比べ、熱交換システムを小型化できる。そして、主たる配管5や、熱交換器である凝縮器2や熱交換器4などに管の一端71を接続するだけで良いので、構造が単純化され、以ってコストが低減する。
なお、図1で示されるように管7の一端71を凝縮器2に接続することは、凝縮器2を流れる冷媒の温度とほぼ等しい温度の冷媒が管7へと導かれ、副次的な冷却対象であるインバータ100での結露が防止できる点で特に望ましい。
本実施の形態では、蒸発器4を用いて主たる対象を冷却しても良いし、凝縮器2を用いて主たる対象を加熱しても良い。主たる対象を冷却する態様は、例えば冷蔵庫に適用できる。一方、主たる対象を加熱する態様は、例えば給湯機に適用できる。
図3では、当該態様を給湯機に適用した場合が示されている。この場合、主たる対象として水が採用される。給湯機は、更に給湯部30を備える。凝縮器2は、管23及び管302を有する。管23は、その両端が主たる配管5に接続される。管302は、凝縮器2と給湯部30とに共有される。図3で示される構成要素のうち、図1で示される構成要素と同じものには同符号が付されている。
給湯部30は、ポンプ301、管302及び給湯用タンク303をこの順に配管304で接続してなる。ポンプ301は、水を例えば実線の矢印114の方向へと循環させる。
管302は管23との間で熱交換を行う。具体的には、管302内を流れる水によって、管23を流れる液化した冷媒は、潜熱を奪われて液化する。水は、冷媒から奪った潜熱により加熱されて、湯になる。湯は、給湯用タンク303へと供給される。
給湯用タンク30は、管302から供給された湯を貯める。給湯用タンク30として例えば浴槽を採用し、湯をそのまま浴槽に貯めておいても良い。また、給湯用タンク30に貯めた湯を、例えば蛇口から排出してシャワーなどに用いても良い。
給湯用タンク30に貯めた湯が例えば冷めた場合には、これを管302へと循環させて再度加熱しても良い。
上述したように給湯用タンク303を有する態様に限らず、例えば給水した水を管302で加熱し、給湯用タンク303などに貯めずに排出しても良い。
このような主たる対象を加熱する態様によれば、副次的な冷却対象であるインバータ100で発生した熱が管7によって回収されるので、主たる対象を加熱する効率が向上する。
第2の実施の形態.
図4は、本実施の形態にかかる熱交換システムを概念的に示す。当該熱交換システムは、圧縮機1、熱交換器91,92、切換部8及び膨張弁3を、後述するように主たる配管5で接続してなり、さらにアキュムレータ6、インバータ100及び管7を備える。
圧縮機1は、供給口11と排出口13とを有し、供給口11から供給された冷媒を圧縮する。供給口11からは、気化した冷媒が供給される。圧縮された冷媒は、高温の気体となり、圧縮機の排出口13から排出される。
熱交換器91,92は、いずれか一方が凝縮器2としての機能を実現し、他方が蒸発器4としての機能を実現する。凝縮器2及び蒸発器4の機能は、第1の実施の形態で説明したと同様であるので、その説明を省略する。
膨張弁3は、熱交換器91,92のうち凝縮器2として機能する一方で液化された冷媒の圧力を低下させる。これにより、膨張弁3に対して熱交換器91側と熱交換器92側とで圧力差が生じる。膨張弁3を経た冷媒は、圧力の低下に伴って温度も低下し、低温となる。
切換弁8は、例えば四方切換弁であって四つの端部81,82,83,84を有する。端部81は、圧縮機1に対して供給口11側に接続されて、冷媒を流出する流出口として機能する。端部82は、熱交換器91に接続されて冷媒が流入出する第1流入出口として機能する。端部83は、圧縮機1に対して流出口11とは反対側の排出口13に接続されて、冷媒が流入する流入口として機能する。端部84は、熱交換器92に接続されて冷媒が流入出する第2流入出口として機能する。
具体的には、切換部8の端部82は、熱交換器91の一端911へと接続される。切換部8の端部84は、熱交換器92の一端921へと接続される。よって、当該一端911は熱交換器91の圧縮機1側の一端と、当該一端921は熱交換器92の圧縮機1側の一端と把握できる。
熱交換器91の他端912と熱交換器92の他端922とは、膨張弁3を介して接続される。
切換部8は、端部81と端部84とを連通させ、かつ端部82と端部83とを連通させる態様と、端部81と端部82とを連通させ、かつ端部83と端部84とを連通させる態様とを、いずれか一方から他方へと切替える。換言すれば、端部82及び端部84をそれぞれ端部81及び端部83のいずれに接続するかを切り換える。これにより、熱交換器91と熱交換器92のいずれを供給口11に接続するかの切換えが行われる。
熱交換器92を供給口11に接続した場合には、凝縮器2は熱交換器91の機能として、蒸発器4は熱交換器92の機能として、それぞれ実現される。このとき冷媒は、図4で示される実線の矢印111の方向へと流れる。一方、熱交換器91を供給口11に接続した場合には、蒸発器4は熱交換器91の機能として、凝縮器2は熱交換器92の機能として、それぞれ実現される。このとき冷媒は、破線の矢印112の方向へと流れる。
熱交換器91,92のうち蒸発器4として機能する一方を経た冷媒には、液化したままの冷媒も含まれる。液化した冷媒が圧縮機1に流入すると、圧縮機1で冷媒が圧縮されにくく、圧縮機1が故障する恐れもある。そこで、蒸発器4と圧縮機1との間にアキュムレータ6を設けることが望ましい。図4では、この態様が示されている。このとき、供給口11は、アキュムレータ6の圧縮機1側の一端61の位置にあると把握される。アキュムレータ6は、第1の実施の形態で説明したと同様であるので、その説明を省略する。
管7は、一端71と、閉口した他端72とを有する。管7の一端71は、熱交換器91の一端911及び熱交換器92の一端921のいずれに対しても圧縮機1とは反対側の位置、または切換部8の端部81と供給口11との間の位置に接続される。供給口11は、上述したようにアキュムレータ6の有無によってその位置が異なる。図4では、管7の一端71が特に熱交換器91に接続された態様が示されている。
図5及び図6では、管7の一端71の接続される位置が図4で示される熱交換システムと異なる場合が示されている。図5及び図6で示される熱交換システムのその他の構成は、図4で示される熱交換システムと同様であり、同符号が付されている。
図5で示される熱交換システムでは、管7の一端71が熱交換器91の他端912と膨張弁3との間で配管5に設けられている。図6で示される熱交換システムでは、管7の一端71が熱交換器92の他端922と膨張弁3との間で配管5に設けられている。
管7の他端71側は、例えばインバータ100近傍へと導かれて、後述するようにインバータ100との間で熱交換を行う。当該熱交換は、例えばジャケット200を介して行われ、この態様が図4〜6に示されている。あるいは例えば、管7をインバータ100に接触させてもよい。
熱交換器92の一端921と切換部8の端部84との間で配管5を流れる冷媒は、熱交換器91が凝縮器2として機能する場合には少なくとも一部が液化している。しかし、熱交換器91が蒸発器4として機能した場合には、圧縮機1から排出された冷媒が当該配管5に流れ込むため、当該配管5を流れる冷媒は液化していない。また、熱交換器91の一端911と切換部8の端部82との間で配管5を流れる冷媒は、熱交換器91が凝縮器2として機能する場合には液化していない。しかし、熱交換器91が蒸発器4として機能する場合には、熱交換器91から冷媒が当該配管5に流れ込むため、当該配管5を流れる冷媒は少なくとも一部が液化している。
すなわち、熱交換器92の一端921と切換部8の端部84とを接続する配管5と、熱交換器91の一端911と切換部8の端部82とを接続する配管5とでは、切換部8の切換えによって、そこを流れる冷媒に液化した冷媒が含まれる場合と含まれない場合とがある。
一方、熱交換器91の一端911及び熱交換器92の一端921のいずれに対しても圧縮機1とは反対側の位置、および切換部8の端部81と供給口11との間の位置においては、冷媒の少なくとも一部が液化している。
従って、上述したようにこれらの位置に管7の一端71を接続することで、切換部8の切換えの態様によらずに、液化した冷媒を管7の一端71へと導くことができる。更に一端71から他端72側へと冷媒を導くことにより、第1の実施の形態で説明した同様にしてインバータ100を冷却することができる。
管7として内側にウィックを有したものや毛管などを採用することや、管7の他端71を一端71よりも鉛直方向に対して下方に位置させることが、液化した冷媒が管7の一端71から他端72へと導かれる点で望ましい。
本実施の形態にかかる熱交換システムによれば、熱交換器91,92のいずれか一方のみで冷暖を行う場合に、冷暖のいずれを行う場合であっても、冷媒を利用して副次的な冷却対象であるインバータ100を冷却することができる。
本実施の形態にかかる熱交換システムは、例えば空調機に適用することができる。このとき例えば、熱交換器92が室内に、熱交換器91が室外にそれぞれ設けられる。このような態様が図4〜6で示されている。この場合、室内の冷房および暖房のいずれもが熱交換器92で行われる。室内の冷暖の切換えは、切換部8の切換えによって行われる。
第3の実施の形態.
図7及び図8は、上述した熱交換システムとは異なる態様を示す。図7及び図8で示される構成要素のうち、図4で示される構成要素と同じものには同符号が付されており、同じ機能を有する。
図7で示される熱交換システムは、膨張弁3をバイパスするキャピラリチューブ31を更に備え、管7の一端71がキャピラリチューブ31に接続される。これによれば、膨張弁3に対して熱交換器91側の温度と熱交換器92側の温度とのほぼ中間の温度である冷媒が管7へと導かれるので、副次的な冷却対象であるインバータ100での結露が防止できる。
図8で示される熱交換システムでは、管7の一端71がアキュムレータ6に接続される。これによれば、アキュムレータ6で捕集された液化した冷媒が、副次的な冷却対象であるインバータ100の冷却に利用される。
図7及び図8を用いて説明したこれらの技術は、第1の実施の形態で説明した熱交換システムにも適用することができ、同様の効果が得られる。
上述したいずれの熱交換システムにおいても、管7の断面積を、主たる配管5の断面積よりも小さくすることが、次の理由から特に望ましい。つまり、かかる熱交換システムによって主たる対象を冷却する場合において、主たる対象を冷却する効率の低下が従来に比べて防止される。しかも、管7が細くなるので、熱交換システムがより小型化され、コストが低減する。
上述したいずれの実施の形態のおいても、一端71が閉口し、内部が冷媒で充填された管7と把握されるヒートパイプを用いて、副次的な冷却対象であるインバータ100を冷却しても良い。具体的には、以下のような態様でインバータ100を冷却する。
主たる配管5や熱交換器2,4,91,92に管7の一端71を例えば巻き付けるなどして、管7は取り付けられる。管7の一端71側では、管7内の冷媒と主たる配管5を流れる冷媒とが熱交換する。詳細には管7内の気化した冷媒が、配管5を流れる冷媒によって管7の一端71側で潜熱を奪われて液化する。液化した冷媒は、管7の他端72へと導かれて、管7の他端72側でインバータ100を冷却する。詳細には、管7内の気化した冷媒が、管7の他端72側でインバータ100から熱を奪って気化する。気化した冷媒は、管7の一端71へと導かれる。
このような管7は、その他端72を一端71よりも鉛直方向に対して下方に位置することが、管7の一端71で液化した冷媒を他端72へと導きやすく、また管7の他端72で気化した冷媒を一端71へと導きやすい点で、特に望ましい。
ただし、先に説明した態様、すなわち管7の一端71を主たる配管5とは別に分岐させて、主たる配管5を流れる冷媒を管7の一端71へと導く態様は、上記したヒートパイプを採用する態様に比べて以下の点で望ましい。
つまり、ヒートパイプに充填するための冷媒が不要となり、コストが低減する。ヒートパイプを作製するための複雑な工程、すなわち冷媒を密閉する工程が必要でなく、以ってコストが低減し、副次的な冷却対象を冷却する際の信頼性及び性能が向上する。ヒートパイプを主たる配管5に熱交換の効率よく取り付けるための複雑な工程、例えばヒートパイプの一端71を巻き付けるなどの工程が必要でなく、以って熱交換システムが小型化し、コストが低減する。
第1の実施の形態で説明される、熱交換システムを概念的に示す図である。 第1の実施の形態で説明される、熱交換システムを概念的に示す図である。 給湯機を概念的に示す図である。 第2の実施の形態で説明される、熱交換システムを概念的に示す図である。 第2の実施の形態で説明される、熱交換システムを概念的に示す図である。 第2の実施の形態で説明される、熱交換システムを概念的に示す図である。 管の一端がキャピラリチューブに接続される態様を概念的に示す図である。 管の一端がアキュムレータに接続される態様を概念的に示す図である。
符号の説明
1 圧縮機
2 凝縮器
3 膨張弁
4 蒸発器
5 主たる配管
6 アキュムレータ
7 管
8 切換部
11 供給口
21 凝縮器の一端
31 キャピラリチューブ
71 管の一端
72 管の他端
81〜84 切換部の端部
91,92 熱交換器
100 インバータ
911,921 熱交換器の一端

Claims (9)

  1. 気化した冷媒が供給される供給口(11)を有し、前記冷媒を圧縮する圧縮機(1)と、
    前記圧縮機で圧縮された前記冷媒を液化する凝縮器(2)と、
    前記凝縮器で液化された前記冷媒の圧力を低下させる膨張弁(3)と、
    前記膨張弁を経た前記冷媒を気化して、これを前記圧縮機へと供給する蒸発器(4)と
    をこの順に主たる配管(5)で接続してなる熱交換システムにおいて、
    一端(71)と、閉口した他端(72)とを有する管(7)
    を備え、
    前記管の前記一端は、前記凝縮器の前記圧縮機側の一端(21)及び前記供給口のいずれに対しても前記圧縮機とは反対側の位置に接続され、
    液化された前記冷媒を前記管の前記一端から前記他端へと導き、
    前記管の前記他端は、冷却対象と熱交換を行う、熱交換システム。
  2. 前記蒸発器(4)と前記凝縮器(2)とを前記圧縮機(1)を介して接続する切換部
    (8)を更に備え、
    前記凝縮器及び前記蒸発器のいずれか一方が第1の熱交換器(91)の機能として実現され、
    前記前記第1の熱交換器が前記凝縮器として機能する場合には前記蒸発器が、前記第1の熱交換器が前記蒸発器として機能する場合には前記凝縮器が、それぞれ第2の熱交換器(92)の機能として実現され、
    前記切換部は、
    前記第1の熱交換器に接続される第1流入出口(82)と、
    前記第2の熱交換器に接続される第2流入出口(84)と、
    前記圧縮機に対して前記供給口(11)側に接続される流出口(81)と、
    前記圧縮機に対して前記流出口とは反対側から接続される流入口(83)と
    を有し、
    前記第1流入出口及び前記第2流入出口をそれぞれ前記流入口及び前記流出口のいずれに接続するかを切り換えることにより、前記第1の熱交換器及び前記第2の熱交換器のいずれを前記供給口に接続するかの切換えを行い、
    前記管(7)の前記一端(71)は、前記第1の熱交換器の前記圧縮機側の一端(911)及び前記第2の熱交換器の前記圧縮機側の一端(921)のいずれに対しても前記圧縮機とは反対側の位置または前記流出口(81)と前記供給口(11)との間の位置に接続される、請求項1記載の熱交換システム。
  3. 前記管(7)の前記一端(71)は前記凝縮器(2)に設けられる、請求項1記載の熱交換システム。
  4. 前記膨張弁(3)をバイパスするキャピラリチューブ(31)を更に備える熱交換システムにおいて、
    前記管(7)の前記一端(71)は前記キャピラリチューブに接続される、請求項1または請求項2記載の熱交換システム。
  5. 前記冷媒の液体を捕集して、気化した前記冷媒を前記供給口(11)に与えるアキュムレータ(6)を更に備え、
    前記管(7)の前記一端(71)は前記アキュムレータに接続される、請求項1または請求項2記載の熱交換システム。
  6. 前記管(7)は、その内側にウィックを有する、請求項1乃至請求項5のいずれか一つに記載の熱交換システム。
  7. 前記管(7)は、前記他端(72)が前記一端(71)よりも鉛直方向に対して下方に位置する、請求項1乃至請求項5のいずれか一つに記載の熱交換システム。
  8. 前記管(7)の断面積は、主たる前記配管(5)の断面積よりも小さい、請求項1乃至請求項7のいずれか一つに記載の熱交換システム。
  9. 電源電圧を所望の交流電圧に変換し、これを前記圧縮機に供給するインバータ(100)
    を更に備え、
    前記管(7)の前記他端(72)は、前記インバータと熱交換を行う、請求項1乃至請求項8のいずれか一つに記載の熱交換システム。
JP2004364467A 2004-12-16 2004-12-16 熱交換システム Expired - Fee Related JP4635595B2 (ja)

Priority Applications (1)

Application Number Priority Date Filing Date Title
JP2004364467A JP4635595B2 (ja) 2004-12-16 2004-12-16 熱交換システム

Applications Claiming Priority (1)

Application Number Priority Date Filing Date Title
JP2004364467A JP4635595B2 (ja) 2004-12-16 2004-12-16 熱交換システム

Publications (2)

Publication Number Publication Date
JP2006170538A JP2006170538A (ja) 2006-06-29
JP4635595B2 true JP4635595B2 (ja) 2011-02-23

Family

ID=36671486

Family Applications (1)

Application Number Title Priority Date Filing Date
JP2004364467A Expired - Fee Related JP4635595B2 (ja) 2004-12-16 2004-12-16 熱交換システム

Country Status (1)

Country Link
JP (1) JP4635595B2 (ja)

Families Citing this family (6)

* Cited by examiner, † Cited by third party
Publication number Priority date Publication date Assignee Title
JP2008085144A (ja) * 2006-09-28 2008-04-10 Sanyo Electric Co Ltd 冷却装置
JP5446064B2 (ja) * 2006-11-13 2014-03-19 ダイキン工業株式会社 熱交換システム
IT1393390B1 (it) * 2008-12-09 2012-04-20 Carel S P A Macchina frigorifera autonoma con compressore a velocita' variabile pilotato da inverter e condensatore refrigerato a liquido
JP5419437B2 (ja) * 2008-12-17 2014-02-19 三菱電機株式会社 空調複合給湯装置
JP6476515B2 (ja) * 2014-12-17 2019-03-06 三菱重工サーマルシステムズ株式会社 制御装置、制御方法及びプログラム
CN116164348A (zh) * 2023-02-13 2023-05-26 青岛海尔空调器有限总公司 用于电控箱的降温装置、空调器及控制方法、控制装置

Family Cites Families (7)

* Cited by examiner, † Cited by third party
Publication number Priority date Publication date Assignee Title
JPS5599551A (en) * 1979-01-22 1980-07-29 Hitachi Ltd Refrigeration equipment
JPH076652B2 (ja) * 1989-08-17 1995-01-30 ダイキン工業株式会社 ヒートポンプシステム及びその運転方法
JPH0648871Y2 (ja) * 1989-12-22 1994-12-12 富士通株式会社 コールドプレート構造
JP2509404B2 (ja) * 1991-10-31 1996-06-19 北海道電力株式会社 地中熱採取装置
JPH05272818A (ja) * 1992-03-24 1993-10-22 Mitsubishi Electric Corp 冷凍サイクル装置
JPH09113068A (ja) * 1995-10-18 1997-05-02 Sanyo Electric Co Ltd 熱交換器及びその熱交換器を備えた空気調和機
JP3035772B2 (ja) * 1997-12-09 2000-04-24 ダイヤモンド電機株式会社 ヒートパイプとこの加工方法

Also Published As

Publication number Publication date
JP2006170538A (ja) 2006-06-29

Similar Documents

Publication Publication Date Title
JP4784088B2 (ja) 熱交換システム
JP3858015B2 (ja) 冷媒回路及びヒートポンプ給湯機
EP2410249B1 (en) Heat pump-type hot water feeding apparatus
EP2966382B1 (en) Regenerative air-conditioning apparatus
JP5419437B2 (ja) 空調複合給湯装置
MXPA02006289A (es) Sistema de acondicionamiento de aire del tipo bomba termica de gas, multiform.
JP2014102050A (ja) 冷凍装置
US6050102A (en) Heat pump type air conditioning apparatus
EP2541170A1 (en) Air-conditioning hot-water-supply system
JP6420677B2 (ja) 空気調和機
JP4635595B2 (ja) 熱交換システム
JP5186398B2 (ja) 空気調和機
JP2020003173A (ja) 機器温調装置
JP2012247136A (ja) ブースターユニット、及びそれを備えた空気調和装置複合給湯装置
JP2005274134A (ja) ヒートポンプ床暖房空調装置
JP2009162403A (ja) 空気調和機
JP2014169819A (ja) 給水加温システム
JP4274235B2 (ja) 冷凍装置
CN114992851A (zh) 空气源热泵热水器系统
JP5150300B2 (ja) ヒートポンプ式給湯装置
JP2008180435A (ja) 空気調和機
JP2007155259A (ja) 冷媒加熱装置
KR100622604B1 (ko) 열교환기 일체형 어큐뮬레이터를 구비한 가스엔진 냉난방장치
JP2009281631A (ja) ヒートポンプユニット
JP2004293889A (ja) 氷蓄熱ユニット、氷蓄熱式空調装置及びその運転方法

Legal Events

Date Code Title Description
A621 Written request for application examination

Free format text: JAPANESE INTERMEDIATE CODE: A621

Effective date: 20070920

RD04 Notification of resignation of power of attorney

Free format text: JAPANESE INTERMEDIATE CODE: A7424

Effective date: 20090819

A977 Report on retrieval

Free format text: JAPANESE INTERMEDIATE CODE: A971007

Effective date: 20090925

A131 Notification of reasons for refusal

Free format text: JAPANESE INTERMEDIATE CODE: A131

Effective date: 20100615

A521 Request for written amendment filed

Free format text: JAPANESE INTERMEDIATE CODE: A523

Effective date: 20100805

TRDD Decision of grant or rejection written
A01 Written decision to grant a patent or to grant a registration (utility model)

Free format text: JAPANESE INTERMEDIATE CODE: A01

Effective date: 20101026

A01 Written decision to grant a patent or to grant a registration (utility model)

Free format text: JAPANESE INTERMEDIATE CODE: A01

A61 First payment of annual fees (during grant procedure)

Free format text: JAPANESE INTERMEDIATE CODE: A61

Effective date: 20101108

FPAY Renewal fee payment (event date is renewal date of database)

Free format text: PAYMENT UNTIL: 20131203

Year of fee payment: 3

FPAY Renewal fee payment (event date is renewal date of database)

Free format text: PAYMENT UNTIL: 20131203

Year of fee payment: 3

LAPS Cancellation because of no payment of annual fees