JP4277686B2 - ポリエーテル類の連続製造方法 - Google Patents
ポリエーテル類の連続製造方法 Download PDFInfo
- Publication number
- JP4277686B2 JP4277686B2 JP2003562175A JP2003562175A JP4277686B2 JP 4277686 B2 JP4277686 B2 JP 4277686B2 JP 2003562175 A JP2003562175 A JP 2003562175A JP 2003562175 A JP2003562175 A JP 2003562175A JP 4277686 B2 JP4277686 B2 JP 4277686B2
- Authority
- JP
- Japan
- Prior art keywords
- reaction
- alkylene oxide
- polyethers
- initiator
- reaction apparatus
- Prior art date
- Legal status (The legal status is an assumption and is not a legal conclusion. Google has not performed a legal analysis and makes no representation as to the accuracy of the status listed.)
- Expired - Fee Related
Links
Images
Classifications
-
- C—CHEMISTRY; METALLURGY
- C08—ORGANIC MACROMOLECULAR COMPOUNDS; THEIR PREPARATION OR CHEMICAL WORKING-UP; COMPOSITIONS BASED THEREON
- C08G—MACROMOLECULAR COMPOUNDS OBTAINED OTHERWISE THAN BY REACTIONS ONLY INVOLVING UNSATURATED CARBON-TO-CARBON BONDS
- C08G65/00—Macromolecular compounds obtained by reactions forming an ether link in the main chain of the macromolecule
- C08G65/02—Macromolecular compounds obtained by reactions forming an ether link in the main chain of the macromolecule from cyclic ethers by opening of the heterocyclic ring
- C08G65/26—Macromolecular compounds obtained by reactions forming an ether link in the main chain of the macromolecule from cyclic ethers by opening of the heterocyclic ring from cyclic ethers and other compounds
- C08G65/2696—Macromolecular compounds obtained by reactions forming an ether link in the main chain of the macromolecule from cyclic ethers by opening of the heterocyclic ring from cyclic ethers and other compounds characterised by the process or apparatus used
-
- C—CHEMISTRY; METALLURGY
- C08—ORGANIC MACROMOLECULAR COMPOUNDS; THEIR PREPARATION OR CHEMICAL WORKING-UP; COMPOSITIONS BASED THEREON
- C08G—MACROMOLECULAR COMPOUNDS OBTAINED OTHERWISE THAN BY REACTIONS ONLY INVOLVING UNSATURATED CARBON-TO-CARBON BONDS
- C08G65/00—Macromolecular compounds obtained by reactions forming an ether link in the main chain of the macromolecule
- C08G65/02—Macromolecular compounds obtained by reactions forming an ether link in the main chain of the macromolecule from cyclic ethers by opening of the heterocyclic ring
- C08G65/26—Macromolecular compounds obtained by reactions forming an ether link in the main chain of the macromolecule from cyclic ethers by opening of the heterocyclic ring from cyclic ethers and other compounds
- C08G65/2642—Macromolecular compounds obtained by reactions forming an ether link in the main chain of the macromolecule from cyclic ethers by opening of the heterocyclic ring from cyclic ethers and other compounds characterised by the catalyst used
- C08G65/2645—Metals or compounds thereof, e.g. salts
- C08G65/2663—Metal cyanide catalysts, i.e. DMC's
Landscapes
- Chemical & Material Sciences (AREA)
- Health & Medical Sciences (AREA)
- Chemical Kinetics & Catalysis (AREA)
- Medicinal Chemistry (AREA)
- Polymers & Plastics (AREA)
- Organic Chemistry (AREA)
- Toxicology (AREA)
- Polyethers (AREA)
Description
本発明はポリエーテル類の連続製造方法に関し、より詳しくは複合金属シアン化物錯体触媒存在下でアルキレンオキシドを開環付加重合させるポリエーテル類の連続製造方法に関する。
背景技術
ウレタン原料として用いられるポリエーテル類は種々の方法で製造されている。その方法としては主に回分的な方法と連続的な方法とが知られている。回分的な方法は、反応槽の容積効率が悪い、製造時間が長くなりやすい等の問題があった。一方の連続的な製造方法は、反応槽の容積効率が高く、製造時間も相対的に短くできるので、従来より様々な形式が提案されてきた。例えば特許文献1(旧東独特許DD203735号明細書)、特許文献2(米国特許第5689012号明細書)および特許文献3(特開平6−16806号公報)には複合金属シアン化物錯体触媒を用いてポリエーテル類を連続的に製造する方法が提案されている。また特許文献4(特開平7−165907号公報)には、低不飽和度のポリエーテル類を連続的に製造する方法が提案されている。
特許文献1では、複合金属シアン化物錯体触媒を用い、長管型反応器を用いてポリエーテル類を連続的に製造する方法が提案されている。しかしここでは触媒の活性化という予備作業が必須であり手間がかかる問題があった。また製造量を増やすために反応装置を大型化する場合に反応液の混合不良が発生しやすく、その結果得られるポリエーテル類が非常に分子量の高いものを含み高粘度となりやすいという問題があった。
また特許文献2では、複合金属シアン化物錯体触媒を用い、反応液を循環させ、循環途中に原料および活性化していない触媒を連続的に投入することにより、分子量分布が狭いポリエーテル類を連続的に製造する方法が提案されている。しかしこの提案の中では、製造条件として圧力が示されておらず、気相の有無による分子量分布については触れられていない。
また特許文献4では、製造設備の組み合わせを工夫し製品ポリエーテル類中の不飽和結合を有するモノオール(以下、不飽和モノオールという。)の含有量を抑える方法が提案されている。しかしここでは不飽和モノオールを除去する機器を設けたために全体として製造設備が大掛かりになる問題があった。
一方、特許文献3では反応装置を工夫して複合金属シアン化物錯体触媒の有する特性を引き出すことが提案されているが、近年の触媒性能の向上とポリエーテル類の精密製造(分子量と分子量分布を精密に制御しながら製造すること)の要求とから、改良技術の検討が要求されるようになってきた。
本発明はこれらの問題を解決し、ポリエーテル類の精密製造を可能とする製造方法を提供し、より詳しくは複合金属シアン化物錯体触媒を用いて、比較的高分子量のポリエーテル類を精密に製造するための製造方法を提供する。
発明の開示
本発明は、複合金属シアン化物錯体触媒存在下でアルキレンオキシドを開環付加重合させてポリエーテル類を連続的に製造する方法において、反応装置内に実質的に気相部を有しないことを特徴とするポリエーテル類の連続製造方法を提供する。これにより、気相部を有する場合に比較して、より狭い分子量分布を有するポリエーテル類が得られる。また、前記アルキレンオキシドを開環付加重合させる反応において、反応圧力が、該アルキレンオキシドの反応温度における蒸気圧以上の圧力であることが好ましい。この態様により、アルキレンオキシドの気化を防止し、反応装置内に実質的に気相部を有しない製造方法となる。
また、前記反応装置が混合部を有し、該混合部におけるレイノルズ数が20以上であることが好ましい。この態様により、アルキレンオキシドが反応液に充分に分散、溶解されて、安定な製造方法となる。また、前記反応装置の少なくとも一部として環状流通部を有することが好ましい。この態様により、活性化された複合金属シアン化物錯体触媒が循環するので、安定性の高い製造方法となる。
また、前記反応装置がアルキレンオキシド供給部を有し、該アルキレンオキシド供給部の1ヶ所あたりにおけるアルキレンオキシド供給量が、該アルキレンオキシド供給部における反応液流通量全体に対して0.001〜75質量%であることが好ましい。この態様により、複合金属シアン化物錯体触媒の活性発現を妨げることなく、アルキレンオキシドの開環付加重合反応が行える。
発明を実施するための最良の形態
本発明におけるポリエーテル類とは、複合金属シアン化物錯体触媒の存在下に開始剤にアルキレンオキシドを開環付加重合させて製造される、ポリオキシアルキレンモノオールまたはポリオキシアルキレンポリオールの総称である。
上記開始剤の例としては、メタノール、エタノール等の1価アルコール類;エチレングリコール、プロピレングリコール、1,4−ブタンジオール、グリセリン、トリメチロールプロパン、ペンタエリスリトール、ジグリセリン、meso−エリスリトール、メチルグルコシド、グルコース、ソルビトール、ショ糖等の多価アルコール類;エチレンジアミン、ジエチレンジアミン、トリエチレンジアミン、ジアミノジフェニルメタン、ヘキサメチレンジアミン、プロピレンジアミン等のアミン類;フェノール樹脂、ノボラック樹脂等の縮合系化合物類が用いられる。これらの活性水素化合物は2種以上を併用してもよい。これら活性水素化合物の中では1価または多価のアルコール類が好ましい。
また、上記開始剤にプロピレンオキシド等のアルキレンオキシドを開環付加して得られた化合物を開始剤として用いてもよく、その水酸基価は150mgKOH/g以下が好ましく、120mgKOH/g以下がより好ましい。これらのうち、1価または多価のアルコール類にアルキレンオキシドを開環付加して得られる、水酸基価が150mgKOH/g以下のアルコール類が、開始剤として特に好ましい。
開始剤に開環付加重合させるアルキレンオキシドとしては、エチレンオキシド、プロピレンオキシド、1,2−ブチレンオキシド、2,3−ブチレンオキシド、エピクロルヒドリン、スチレンオキシド等が挙げられ、プロピレンオキシド単独、または、エチレンオキシドとプロピレンオキシドとの併用が好ましい。
前記、複合金属シアン化物錯体としては亜鉛ヘキサシアノコバルテートを主成分とする錯体が好ましく、そのエーテルおよび/またはアルコール錯体が好ましい。その組成は本質的に特公昭46−27250号公報に記載のものが使用できる。
上記エーテルとしては、モノエチレングリコールジメチルエーテル(グライム)、ジエチレングルコールジメチルエーテル(ジグライム)、エチレングリコールモノ−tert−ブチルエーテル(METB)、エチレングリコールモノ−tert−ペンチルエーテル(METP)、ジエチレングリコールモノ−tert−ブチルエーテル(DETB)、トリプロピレングリコールモノメチルエーテル(TPME)等が好ましい。上記アルコールとしては、特開平4−145123号公報に記載されているtert−ブチルアルコールが好ましい。これらのうち、亜鉛ヘキサシアノコバルテート−グライム錯体、亜鉛ヘキサシアノコバルテート−METB錯体、亜鉛ヘキサシアノコバルテート−tert−ブチルアルコール錯体、亜鉛ヘキサシアノコバルテート−METB−tert−ブチルアルコール錯体が特に好ましい。
前記の複合金属シアン化物錯体触媒(以下、「DMC触媒」と省略する。)は下記の各点で好ましい。(A)製造するポリエーテル類が高分子量の場合でも副生物(不飽和結合を有するモノオール)が少なく、総不飽和度の低いポリエーテル類が得られる。(B)得られるポリエーテル類の分子量分布が比較的狭く、高分子量でかつ低粘度のポリエーテル類が得られる。これは、分子量分布の広い開始剤にアルキレンオキシドを開環付加重合させる場合に、より低分子量の開始剤への付加が優先するという、DMC触媒の特性による。特に後述するように反応装置が環状流通部を有し、反応液が循環して異なる分子量のポリエーテル類に対して同時にアルキレンオキシドが付加反応しようとする場合に、DMC触媒を用いるとほぼ選択的に低分子量のポリエーテル類のみに付加反応が起きる。(C)アルキレンオキシドの開環付加重合反応の反応速度が速く、高い製造効率が確保でき、特に反応装置内での滞留時間(反応時間)を短時間に抑えられるため、連続製造方法に好適である。
本発明は、上記DMC触媒を用いポリエーテル類を連続的に製造する方法において、反応装置内に実質的に気相部を有しないことを特徴とする。本発明において、反応装置内に実質的に気相部を有しないとは、窒素等の不活性ガスおよび/または気化したアルキレンオキシドによる気相部を有しないことであり、液封状態であることを意味する。特にアルキレンオキシドの開環付加重合反応が高速で進行する主たる反応場において、気相部を有しないことが好ましい。ただし、反応装置の圧力調整を目的とする圧力調整槽は、反応装置としては考慮せず、気相部を有していてもよい。
ここで、前記アルキレンオキシドを開環付加重合させる反応において、反応圧力が、該アルキレンオキシドの反応温度における蒸気圧以上の圧力であることが好ましい。ただし、アルキレンオキシドとして複数のアルキレンオキシドを混合して用いる場合には、より高い蒸気圧を持つ成分について考える。具体的には例えば、プロピレンオキシドを開環付加重合させる反応において、反応温度を120℃とした場合には、プロピレンオキシドの120℃における蒸気圧は1MPaなので、1MPa以上の圧力で反応させることが好ましい。またプロピレンオキシドとエチレンオキシドとの混合物を開環付加重合させ、反応温度を120℃とした場合には、エチレンオキシドの120℃における蒸気圧は2MPaであるので、2MPa以上の圧力で反応させることが好ましい。この圧力とすることで、反応装置内に実質的に気相部を有しないで反応できる。
ここで本発明と異なり反応装置内に気相部を有する場合、例えばプロピレンオキシドを反応させる際に、反応温度を120℃、反応圧力を0.5MPaとして反応させる場合には、プロピレンオキシドの開環付加重合は液相部で進行するが、プロピレンオキシドは気相部から主に供給される。この場合には、以下の問題が起きる。すなわち、気相と接触している気液界面部分と、気相と接触していない液相部分(液相深部とする)とでは、プロピレンオキシドの反応液への拡散速度よりもプロピレンオキシドの重合反応速度が充分に速いため、反応液中のプロピレンオキシド濃度が異なる。この現象はポリエーテル類が高粘度の場合により顕著である。この結果、気液界面部と液相深部とでは開始剤へのプロピレンオキシドの反応量に差が生じ、気液界面部でより高分子量のポリエーテル類が生成する。
また反応装置内に気相部分が定常的に存在する部分に反応液が付着した場合には、この付着した反応液に気相のプロピレンオキシドが供給され、液相部とは独立に液相より非常に高分子量のポリエーテル類が生成する。
以上のように、反応速度が速いDMC触媒を用いて、かつ、反応装置内に気相部を有する場合には、得られるポリエーテル類の分子量分布は広がりやすい傾向にある。特に所望の分子量より高いポリエーテル類の生成量が増加する(分子量分布を測定した場合に「高分子量側に裾を引く」と表現される状態である)と、得られるポリエーテル類の粘度が高粘度になりやすい。反応装置内に気相部を有しないことにより、この高分子量のポリエーテル類の生成が抑制でき、分子量分布を精密に制御できるようになる。
本発明において、反応装置とは、開始剤、DMC触媒、アルキレンオキシドの各供給部と、生成したポリエーテル類(DMC触媒を含む)の排出部とを備え、温度と圧力とを調節可能な、ポリエーテル類の連続製造装置である。ここで反応装置は、各供給部をそれぞれ複数有していてもよく、また、ポリエーテル類の排出部を複数有していてもよい。ただし、DMC触媒の供給方法としては、分散媒に分散させたスラリーの状態で供給することが好ましい。
その具体的な方法としては、(a)予め開始剤にDMC触媒を分散させて少量のアルキレンオキシドを添加し加熱し重合した、予備活性化されたDMC触媒分散液を供給する方法、(b)開始剤の少なくとも一部にDMC触媒を分散させて、開始剤と一緒に反応装置に供給する方法、(c)予め少量の分散媒に分散させて製造された、いわゆるスラリー化DMC触媒を供給する方法等が挙げられるが、(b)または(c)がDMC触媒の準備が簡便であるため好ましい。
本発明においては、反応装置が混合部を有し、該混合部におけるレイノルズ数が20以上であることが好ましい。上記混合部は、アルキレンオキシドを反応液中に均一に分散させる目的で設ける。すなわち、アルキレンオキシド供給部の近傍に混合部を設けることが好ましく、反応液の流れに対してアルキレンオキシド供給部のすぐ下流に混合部を設けること、または、混合部の中間にアルキレンオキシド供給部を設けることがより好ましい。
アルキレンオキシド供給部と混合部が近傍に設けられていることにより、アルキレンオキシドが反応液中に供給されて直ちに液中に充分に分散、溶解し、反応液中のアルキレンオキシド濃度が均一化できて好ましい。またアルキレンオキシドはDMC触媒の存在する反応液に対して供給されることが好ましく、特に活性化されたDMC触媒の存在する反応液に対して供給されることがより好ましい。
この混合部としては、動的混合器、静止型混合器(スタティックミキサーともいう)のいずれでもよく、組み合わせて設けてもよいが、動的混合器を設けることが好ましい。上記動的混合器の具体例としては、撹拌翼を有する撹拌混合槽が挙げられるが、このうち多段撹拌翼を有する多段撹拌混合槽が好ましい。
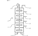
この多段撹拌混合槽の具体例としては図1に示す反応装置が挙げられる。図1に、多段撹拌混合槽からなる反応装置の概略図を示す。連続反応装置1は全体が多段撹拌混合槽5からなり、開始剤供給部11、アルキレンオキシド供給部12、および、ポリエーテル類排出部13を有する。また、連続反応装置1には圧力調整槽22が付属し、ここで反応装置内の圧力を制御する。槽内は仕切板により複数(ここでは5区画)の反応帯域が形成され、この仕切板に形成された孔を通る共通の軸により回転する撹拌翼を各反応帯域に有している。
上記撹拌翼としては、パドル翼、傾斜パドル翼、タービン翼、アンカー翼等が挙げられる。さらにこれら撹拌翼の大きさは、槽直径に対する撹拌翼直径(d/D)で0.5以上が好ましく、0.75以上がより好ましく、0.8以上が特に好ましい。また上記多段は、2段以上を意味するが、このうち、5段以上が好ましく、10段以上がより好ましく、12段以上が特に好ましい。上記多段翼の配置方法は、1反応帯域に多段を設けてもよく、1反応帯域に1段の翼を設けて複数の反応帯域を連続させてもよい。また上記静止型混合器の具体例としては、Sulzer社製静止型混合器、ノリタケ社製静止型混合器等の公知のものが挙げられる。
上記混合部におけるレイノルズ数は、20以上が好ましく、100以上がより好ましく、500以上がさらに好ましく、2000以上が特に好ましい。ここでレイノルズ数が20以上であるとは、充分な混合が行われている状態であることを意味する。ただしレイノルズ数の計算は混合部の終端部における、最も粘度の高い反応液について考えるものとする。しかしこれは便宜的なものであり、現実の混合部における粘度は、所望の分子量に達していない低分子量体、および、未反応のアルキレンオキシドが存在することにより、排出されたポリエーテル類に比べて低粘度であり、その結果レイノルズ数は高くなる。ここでレイノルズ数(Re)の算出方法は、通常採用される計算方法であればよいが、具体的には以下の計算例が挙げられる。動的混合器として、撹拌翼を有する撹拌混合槽を採用した場合には、下記式(1)で算出することが好ましい。
Re’=d2nρ/μ (1)
ただし、Re’は撹拌レイノルズ数であり、混合状態を示す指標という意味では一般的なレイノルズ数(Re)と同等に扱える。また、dは撹拌翼直径、nは撹拌翼回転数、ρは液比重、μは液粘度である。また静止型混合器の場合には、空筒線速度を基準にして下記式(2)で算出することが好ましい。
Re=Duρ/μ (2)
ただし、Dは流路代表直径、uは空筒線速度、ρは液比重、μは液粘度である。
以上のように、反応装置が混合部を有し、該混合部におけるレイノルズ数が20以上であることにより、アルキレンオキシドが反応液に充分に分散、溶解されて、反応液中に溶解したアルキレンオキシドの濃度を均一にでき、製造が安定化できる。
また、本発明における反応装置は、少なくとも一部として環状流通部を有することが好ましい。ここで環状流通部を有するとは、反応液が環状流通部を循環できることを意味する。すなわち反応装置全体が環状であっても、線状の流通部と組み合わせても、環状の流通部を複数設けてもよい。また上記環状流通部には循環のためのポンプを有することが好ましい。このポンプを用いて環状流通部の反応液を循環させ、同時に反応液の循環流量を制御する。反応液が循環することにより、活性化されたDMC触媒が循環しているところにアルキレンオキシドが供給されるため安定性の高い製造方法となり、また、後述するアルキレンオキシド供給量の制御が循環流量でも制御可能となる等の点で好ましい。すなわちこの環状流通部は、その一部にアルキレンオキシド供給部を有することが、前記の利点を活かせて好ましい。
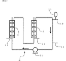
以上に述べた反応装置の好適な具体例としては、環状流通部の一部に多段撹拌混合槽を有する反応装置が挙げられる。図2にその概略図を示す。連続反応装置2は全体が環状流通部よりなり、その一部に多段撹拌混合槽5を有し、開始剤供給部11、アルキレンオキシド供給部12、ポリエーテル類排出部13、および、ポンプ21を有する。
また、連続反応装置2には圧力調整槽22が付属し、ここで反応装置内の圧力を制御する。なお図中の矢印は反応液等の流れ方向を示す。連続反応装置1は部分ごとに温度調節できるように保温/加温設備(図示しない)を有する。また別の好適な具体例を図3に示す。図3には、環状流通部を多段(ここでは2段)に連続させた反応装置の概略図を示す。連続反応装置3は全体が2段の環状流通部からなり、その他の符号の説明は図2と同様である。
さらに別の好適な具体例を図4に示す。図4には、環状流通部に多段撹拌混合槽を複数(ここでは2槽)設けた反応装置の概略図を示す。連続反応装置4は全体が環状流通部からなり、多段撹拌混合槽5が連続して2槽設けられている。またそれぞれの多段撹拌混合槽5の直前にはアルキレンオキシド供給部12がそれぞれ設けられている。その他の符号の説明は図2と同様である。
本発明における連続製造方法として、下記の反応条件、すなわち反応温度、反応圧力、アルキレンオキシド供給量(供給速度)等も考慮する。前記反応温度としては、DMC触媒を用いてアルキレンオキシドが安定に重合反応する温度であればよく、具体的には80〜150℃が好ましく、90〜140℃がより好ましく、100〜130℃が特に好ましい。また反応圧力は、前述したとおりに、反応させるアルキレンオキシドの反応温度における蒸気圧以上の圧力であることが好ましく、反応させるアルキレンオキシドの反応温度における蒸気圧より0.1MPa以上高い圧力であることがより好ましい。反応圧力の上限は、装置を安定に運転できる圧力であり、5MPa以下が好ましく、3.5MPa以下がより好ましい。
前記アルキレンオキシドの供給量は、アルキレンオキシド供給部の1ヶ所あたりにおけるアルキレンオキシド供給量として、アルキレンオキシド供給部における反応液流通量全体に対して0.001〜75質量%であることが好ましく、0.1〜60質量%であることがより好ましく、1〜50質量%であることがさらに好ましく、1〜30質量%であることが特に好ましい。
ここで反応液流通量とは、アルキレンオキシド、開始剤およびDMC触媒の合計の流通量を意味する。ただしこの場合の開始剤としては、反応装置に供給された当初の開始剤にアルキレンオキシドが付加したポリエーテル類についても開始剤と考える。特にアルキレンオキシド供給量の制御方法の例として、環状流通部に供給する場合が挙げられる。すなわち、アルキレンオキシド供給部に流通する反応液の流通量は循環流量として制御され、この循環流量とアルキレンオキシド供給量とを合わせて制御する方法である。
アルキレンオキシドの供給量を上記範囲とすることで、DMC触媒の活性発現を妨げることなく、アルキレンオキシドの開環付加重合反応が行える。すなわち、上記アルキレンオキシド供給量が75質量%を超えると、過剰のアルキレンオキシドと接触したDMC触媒が活性を発現しにくくなり好ましくない。また上記アルキレンオキシド供給量が0.001質量%未満だと、ポリエーテル類の製造速度が遅くなるという点で好ましくない。
またポリエーテル類の製造量は、反応装置1m3あたりで0.001〜2kg/sが好ましく、0.1〜1kg/sがより好ましい。ただしポリエーテル類の製造量とは、本発明の場合は連続製造であるから、原料である当初の開始剤、DMC触媒、および、アルキレンオキシドの総計の供給量と等しい。製造量を上記範囲とすることで、アルキレンオキシド反応時の発熱が制御しやすい。またDMC触媒の供給量は、上記ポリエーテル類の製造量に対して、0.002〜0.5質量%が好ましく、0.003〜0.2質量%がより好ましく、0.01〜0.1質量%が特に好ましい。
本発明の連続製造方法により製造されるポリエーテル類は、総不飽和度が低い、所望の分子量に対して高分子量体の生成が抑制される、粘度が低い等の特徴を有する。前記総不飽和度は0.04meq/g以下が好ましく、0.03meq/g以下がより好ましい。また本発明の連続製造方法により製造されるポリエーテル類としては、水酸基価が5〜100mgKOH/gのものが好ましく、10〜80mgKOH/gのものがより好ましい。
本発明の製造方法により製造されたポリエーテル類は、機能油、ウレタン樹脂、ウレタンフォーム、シーラント等の原料として好適である。
(実施例)
以下の実施例により本発明を詳細に説明するが、本発明はこれらに限定されない。
また実施例で用いた原料を以下に示す。DMC触媒Aとは、亜鉛ヘキサシアノコバルテート−METB−tert−ブチルアルコール錯体触媒であり粉体である。例1にDMC触媒の製造例を示す。
開始剤1とは、グリセリンに水酸化カリウム触媒を用いてプロピレンオキシドを開環付加重合させた、168mgKOH/gのポリオキシプロピレントリオールである。開始剤1の25℃における粘度は270mPa・sである。
開始剤2とは、グリセリンに水酸化カリウム触媒を用いてプロピレンオキシドを開環付加重合させた、56mgKOH/gのポリオキシプロピレントリオールである。開始剤2の25℃における粘度は500mPa・sである。
また分子量分布(Mw/Mn)の測定は、ゲルパーミエーションクロマトグラフ法(GPC)で行い、ポリスチレン換算で分子量を求めた。また気相部の有無の確認は次の方法によった。すなわちそれぞれの反応装置の最も気相がたまりやすいと思われる場所近傍に観察窓を設けて、目視で気相の有無を判断した。
(例1)
塩化亜鉛10gを含む15cm3の水溶液中に、カリウムヘキサシアノコバルテート(K3Co(CN)6)を4g含む80cm3の水溶液を、40℃に保温しながら30分間かけて滴下した。滴下終了後、エチレングリコールモノ−tert−ブチルエーテルとtert−ブチルアルコールとの混合液(tert−ブチルアルコールを80質量%含む。以下、TBA混合液という。)80cm3および水80cm3の混合物を添加し、60℃に昇温させた。1時間撹拌後に濾過操作を行い、複合金属シアン化物錯体を含むケーキを得た。
次いで、この複合金属シアン化物錯体を含むケーキにTBA混合液40cm3および水80cm3の混合物を添加して30分撹拌後に濾過を行った。この結果得られた複合金属シアン化物錯体を含むケーキに、さらにTBA混合液100cm3および水10cm3の混合物を添加して撹拌し、その後濾過を行った。この複合金属シアン化物錯体を含むケーキを80℃で4時間乾燥し、粉砕を行い、亜鉛ヘキサシアノコバルテート−METB−tert−ブチルアルコール錯体触媒(DMC触媒A)を得た。
(例2)
連続反応装置として、図1に示す形式のステンレス鋼製多段撹拌混合槽を用いた。全体は容積がほぼ均等になるように仕切板により10の反応帯域に分割されていて、各反応帯域の容積は約100cm3であった。反応装置は、外観が略円柱状(内径は6.5cm)であり、全体が縦型になるように配置され、中心に軸を共有する2枚パドル翼(翼径は5cm)が各反応帯域あたり1基配置されている。撹拌回転数は900回転/分とした。反応装置の底部より開始剤1を供給し、反応装置頂部より反応液を排出した。開始剤供給量は2g/分とし、また、DMC触媒Aは開始剤1中に0.05質量%の濃度で予め分散させて一緒に供給した。
アルキレンオキシドとしてプロピレンオキシドを、下から1、3、5、7、9段目に、各1.68g/分の速度で供給した。反応温度は120℃とし、反応圧力は1.5MPaとした。製造を開始してから約30分後から安定した反応液が得られた。この時反応槽上部には気相部は確認されなかった。また排出された反応液は未反応の残存プロピレンオキシドをほとんど含まなかった。また得られたポリエーテル類(ポリオキシプロピレントリオール)の水酸基価は33.7mgKOH/g、分子量分布は1.12、総不飽和度は0.006meq/g、25℃における粘度は1050mPa・s、反応温度における粘度は9.2mPa・sであった。撹拌混合槽における撹拌レイノルズ数は、3750と計算された。
(例3)
例2と同じ反応装置を用い、反応条件は撹拌回転数を300回転とした以外は例2と同じ条件で反応を行った。この時反撹拌混合槽上部には気相部は確認されなかった。また排出された反応液は未反応の残存プロピレンオキシドをほとんど含まなかった。また得られたポリエーテル類(ポリオキシプロピレントリオール)の水酸基価は34.0mgKOH/g、分子量分布は1.16、総不飽和度は0.006meq/g、25℃における粘度は1100mPa・s、反応温度における粘度は10.0mPa・sであった。
(例4)
連続反応装置として、図2に示す形式のステンレス鋼製の撹拌混合槽を備えた環状反応装置を用いた。反応装置の総容積は約500cm3であり、そのうち撹拌混合槽部分の容積は約100cm3であった。その他は約7.5mmの内径の管を接続した。撹拌混合槽(内径は4cm)は、軸を共有する4段の2枚パドル翼(翼径は3.2cm)を有し、仕切板は設けられていない。
ただし壁面には邪魔板に相当する突起を設けた。撹拌回転数は800回転/分とした。撹拌回転槽の入口(底部を入口とした)近傍にアルキレンオキシド供給部を設け、環状流通部の約1/4周下流部に排出部を設け、その約1/4周下流部に開始剤供給部を設け、さらにその約1/4周下流部に循環ポンプを設けた。
開始剤供給部から、DMC触媒Aを0.025質量%分散させた開始剤1を、2g/分で供給し、アルキレンオキシド供給部からプロピレンオキシドを8.4g/分で供給し、循環流量は100g/分とした。反応温度は120℃とし、反応圧力は1.2MPaとした。製造を開始してから約40分後から安定した反応液が得られた。この時撹拌混合槽上部には気相部は確認されなかった。
また排出された反応液は未反応の残存プロピレンオキシドをほとんど含まながった。また得られたポリエーテル類(ポリオキシプロピレントリオール)の水酸基価は33.9mgKOH/g、分子量分布は1.11、総不飽和度は0.021meq/g、25℃における粘度は1010mPa・s、反応温度における粘度は9.0mPa・sであった。
(例5)
例4と同じ反応装置を用い、反応条件は循環流量を200g/分とした以外は例4と同じ条件で反応を行った。この時反撹拌混合槽上部には気相部は確認されなかった。また排出された反応液は未反応の残存プロピレンオキシドをほとんど含まなかった。また得られたポリエーテル類(ポリオキシプロピレントリオール)の水酸基価は34.1mgKOH/g、分子量分布は1.10、総不飽和度は0.006meq/g、25℃における粘度は1080mPa・s、反応温度における粘度は9.9mPa・sであった。
(例6)
連続反応装置として、図3に示す形式のステンレス鋼製の撹拌混合槽を備えた環状反応装置を用いた。これは例4で用いたものを直列に2段接続したものである。反応装置の総容積は約1000cm3であり、その他は例4とほぼ同様とした。開始剤供給部から、DMC触媒Aを0.05質量%分散させた開始剤1を、2g/分で供給し、1段目のアルキレンオキシド供給部からプロピレンオキシドを8.4g/分で供給し、2段目のアルキレンオキシド供給部からプロピレンオキシドを10.6g/分で供給し、循環流量は1段目、2段目とも100g/分とした。反応温度は120℃とし、反応圧力は1.2MPaとした。製造を開始してから約60分後から安定した反応液が得られた。この時いずれの撹拌混合槽上部にも気相部は確認されなかった。
また排出された反応液は未反応の残存プロピレンオキシドをほとんど含まなかった。また得られたポリエーテル類(ポリオキシプロピレントリオール)の水酸基価は16.9mgKOH/g、分子量分布は1.22、総不飽和度は0.005meq/g、25℃における粘度は3050mPa・s、反応温度における粘度は80mPa・sであった。
(例7)
例2と同じ反応装置を用い、反応条件は次の点のみ変更して例2と同じ条件で反応を行った。変更した点は、開始剤1の代りに開始剤2を用い、開始剤供給量は4g/分とし、DMC触媒Aの開始剤2中への分散濃度は0.025質量%とし、プロピレンオキシドの供給速度は下から1、3、5、7、9段目に、各1.91g/分の速度とした。製造を開始してから約20分後から安定した反応液が得られた。この時反応槽上部には気相部は確認されなかった。また排出された反応液は未反応の残存プロピレンオキシドをほとんど含まなかった。また得られたポリエーテル類(ポリオキシプロピレントリオール)の水酸基価は17.1mgKOH/g、分子量分布は1.19、総不飽和度は0.012meq/g、25℃における粘度は3100mPa・s、反応温度における粘度は88mPa・sであった。
(例8)
例4と同じ反応装置を用い、反応条件は次の点のみ変更して例4と同じ条件で反応を行った。変更した点は、開始剤1の代りに開始剤2を用い、開始剤供給量は3g/分とし、DMC触媒Aの開始剤2中への分散濃度は0.025質量%とし、プロピレンオキシドの供給速度は7.4g/分の速度とした。製造を開始してから約40分後から安定した反応液が得られた。この時撹拌混合槽上部には気相部は確認されなかった。
また排出された反応液は未反応の残存プロピレンオキシドをほとんど含まなかった。また得られたポリエーテル類(ポリオキシプロピレントリオール)の水酸基価は17.0mgKOH/g、分子量分布は1.28、総不飽和度は0.012meq/g、25℃における粘度は3150mPa・s、反応温度における粘度は90mPa・sであった。
(例9)
例6と同じ反応装置を用い、反応条件は次の点のみ変更して例6と同じ条件で反応を行った。変更した点は、開始剤1の代りに開始剤2を用い、開始剤供給量は3g/分とし、DMC触媒Aの開始剤2中への分散濃度は0.025質量%とし、1段目におけるプロピレンオキシドの供給速度は7.4g/分、2段目におけるプロピレンオキシドの供給速度は5.3g/分とした。製造を開始してから約60分後から安定した反応液が得られた。この時撹拌混合槽上部には気相部は確認されなかった。
また排出された反応液は未反応の残存プロピレンオキシドをほとんど含まなかった。また得られたポリエーテル類(ポリオキシプロピレントリオール)の水酸基価は11.5mgKOH/g、分子量分布は1.30、総不飽和度は0.014meq/g、25℃における粘度は9200mPa・s、反応温度における粘度は180mPa・sであった。
(例10)
例8と同じ反応装置を用い、反応条件は次の点のみ変更して例8と同じ条件で反応を行った。変更した点は、アルキレンオキシドとして、プロピレンオキシド/エチレンオキシド混合物(混合比は質量比で95/5とした)を用い、プロピレンオキシド/エチレンオキシド混合物の供給速度は7.4g/分の速度とし、反応圧力を2.5MPaとした。製造を開始してから約40分後から安定した反応液が得られた。この時撹拌混合槽上部には気相部は確認されなかった。
また排出された反応液は未反応の残存プロピレンオキシド、残存エチレンオキシドをほとんど含まなかった。また得られたポリエーテル類(ポリオキシプロピレンポリオキシエチレントリオール)の水酸基価は17.5mgKOH/g、分子量分布は1.30、総不飽和度は0.012meq/g、25℃における粘度は3200mPa・s、反応温度における粘度は98mPa・sであった。
(例11)
例2と同じ反応装置を用い、反応条件は次の点のみ変更して例2と同じ条件で反応を行った。変更した点は、反応圧力を0.5MPaとしただけである。製造を開始してから約2時間後にも安定した反応液が得られず、反応槽上部には気相部が常に確認された。
また排出された反応液は未反応の残存プロピレンオキシドを含んでいた。また得られたポリエーテル類(ポリオキシプロピレントリオール)の水酸基価は34.3mgKOH/g、分子量分布は2.15、総不飽和度は0.008meq/g、25℃における粘度は2300mPa・s、反応温度における粘度は60mPa・sであった。
(例12)
例4と同じ反応装置を用い、反応条件は次の点のみ変更して例4と同じ条件で反応を行った。変更した点は、反応圧力を0.5MPaとしただけである。製造を開始してから約2時間後にも安定した反応液が得られず、撹拌混合槽上部には気相部が常に確認された。また排出された反応液は未反応の残存プロピレンオキシドを含んでいた。また得られたポリエーテル類(ポリオキシプロピレントリオール)の水酸基価は34.1mgKOH/g、分子量分布は2.64、総不飽和度は0.008meq/g、25℃における粘度は2800mPa・s、反応温度における粘度は85mPa・sであった。
産業上の利用の可能性
本発明の連続製造方法は、アルキレンオキシドが開環付加重合する主たる反応場を、不均一相にならない状態、すなわち気液の二相に分離しない状態に制御すること、好ましくは完全に混合された均一な液相とすることを目的としている。このような反応条件とすることにより、総不飽和度が低い、所望の分子量に対して高分子量体の生成が抑制され、分子量分布が狭い、粘度が低い等の特徴を有するポリエーテル類が製造できる。
【図面の簡単な説明】
(図1)多段撹拌混合槽からなる反応装置の概略図である。
(図2)環状流通部の一部に多段撹拌混合槽を有する反応装置の概略図である。
(図3)環状流通部を多段に連続させた反応装置の概略図である。
(図4)環状流通部に多段撹拌混合槽を複数設けた反応装置の概略図である。
(符号の説明)
1、2、3、4:連続反応装置
5:多段撹拌混合槽
11:開始剤供給部
12:アルキレンオキシド供給部
13:ポリエーテル類排出部
21:ポンプ
22:圧力調整槽
Claims (5)
- 複合金属シアン化物錯体触媒存在下でアルキレンオキシドを開環付加重合させてポリエーテル類を連続的に製造する方法において、反応装置内に実質的に気相部を有しないことを特徴とするポリエーテル類の連続製造方法。
- 前記アルキレンオキシドを開環付加重合させる反応において、反応圧力が、該アルキレンオキシドの反応温度における蒸気圧以上の圧力である、請求項1に記載のポリエーテル類の連続製造方法。
- 前記反応装置が混合部を有し、該混合部におけるレイノルズ数が20以上である、請求項1または2に記載のポリエーテル類の連続製造方法。
- 前記反応装置の少なくとも一部として環状流通部を有する、請求項1、2または3に記載のポリエーテル類の連続製造方法。
- 前記反応装置がアルキレンオキシド供給部を有し、該アルキレンオキシド供給部の1ヶ所あたりにおけるアルキレンオキシド供給量が、該アルキレンオキシド供給部における反応液流通量全体に対して0.001〜75質量%である、請求項1、2、3または4に記載のポリエーテル類の連続製造方法。
Applications Claiming Priority (3)
| Application Number | Priority Date | Filing Date | Title |
|---|---|---|---|
| JP2002012761 | 2002-01-22 | ||
| JP2002012761 | 2002-01-22 | ||
| PCT/JP2003/000549 WO2003062301A1 (en) | 2002-01-22 | 2003-01-22 | Process for continuously producing polyether |
Publications (2)
| Publication Number | Publication Date |
|---|---|
| JPWO2003062301A1 JPWO2003062301A1 (ja) | 2005-05-19 |
| JP4277686B2 true JP4277686B2 (ja) | 2009-06-10 |
Family
ID=27606052
Family Applications (1)
| Application Number | Title | Priority Date | Filing Date |
|---|---|---|---|
| JP2003562175A Expired - Fee Related JP4277686B2 (ja) | 2002-01-22 | 2003-01-22 | ポリエーテル類の連続製造方法 |
Country Status (5)
| Country | Link |
|---|---|
| US (1) | US7012164B2 (ja) |
| EP (1) | EP1469027B1 (ja) |
| JP (1) | JP4277686B2 (ja) |
| CN (1) | CN1310998C (ja) |
| WO (1) | WO2003062301A1 (ja) |
Families Citing this family (31)
| Publication number | Priority date | Publication date | Assignee | Title |
|---|---|---|---|---|
| DE10210596A1 (de) * | 2002-03-11 | 2003-09-25 | Basf Ag | Polyether und deren Verwendung als Trägeröle |
| DE102004031836A1 (de) * | 2004-06-30 | 2006-01-19 | Basf Ag | Verfahren zur Herstellung von Polyetheralkoholen |
| DE102005034001A1 (de) * | 2005-07-18 | 2007-01-25 | Basf Ag | Verfahren zur Herstellung von Polyetheralkoholen |
| US20080132729A1 (en) * | 2006-12-01 | 2008-06-05 | Mcdaniel Kenneth G | Continuous process for the production of ethoxylates |
| US20080132728A1 (en) * | 2006-12-01 | 2008-06-05 | Mcdaniel Kenneth G | Continuous processes for the production of alkylphenol ethoxylates |
| US20080167501A1 (en) | 2007-01-08 | 2008-07-10 | Bayer Materialscience Llc. | High productivity alkoxylation processes |
| US7473677B2 (en) * | 2007-04-16 | 2009-01-06 | Bayer Materialscience Llc | High productivity process for alkylphenol ethoxylates |
| US20080255378A1 (en) * | 2007-04-16 | 2008-10-16 | Bayer Materialscience Llc | High productivity process for non-phenolic ethoxylates |
| AR073933A1 (es) * | 2008-05-19 | 2010-12-15 | Dow Global Technologies Inc | Procedimiento de flujo de recirculacion continuo para la produccion de poliol de polieter |
| US20100324340A1 (en) | 2009-06-23 | 2010-12-23 | Bayer Materialscience Llc | Short chain polyether polyols prepared from ultra-low water-content starters via dmc catalysis |
| BR112012007190A2 (pt) | 2009-09-30 | 2016-03-29 | Basf Se | processo para a preparação de polímeros alcoxilados, polímero alcoxilado, processo para preparar poliuretanos, poliuretanos, reagente tensoativo, e, formulação detergente |
| CN102549043B (zh) * | 2009-10-05 | 2014-08-20 | 旭硝子株式会社 | 聚醚类及其制造方法 |
| US8461285B2 (en) * | 2010-03-09 | 2013-06-11 | Basf Se | Process for preparing polyether polyols |
| US10258953B2 (en) | 2016-08-05 | 2019-04-16 | Covestro Llc | Systems and processes for producing polyether polyols |
| EP3933006A4 (en) | 2019-02-28 | 2022-11-23 | Agc Inc. | URETHANE PREPOLYMER, ADHESIVE, SKIN PATCH MATERIAL, ADHESIVE TAPE, PORTABLE DEVICE AND PORTABLE DEVICE KIT |
| EP3747927A1 (de) | 2019-06-05 | 2020-12-09 | Covestro Deutschland AG | Verfahren zur kontinuierlichen herstellung von polyoxyalkylenpolyolen |
| JP7722390B2 (ja) | 2020-12-10 | 2025-08-13 | Agc株式会社 | オキシアルキレン重合体、その製造方法、硬化性組成物、硬化物 |
| JP7768147B2 (ja) | 2020-12-28 | 2025-11-12 | Agc株式会社 | 水性分散液、粘着剤組成物、粘着剤、貼付材、及び粘着テープ |
| JPWO2022264701A1 (ja) | 2021-06-17 | 2022-12-22 | ||
| JPWO2023282298A1 (ja) | 2021-07-07 | 2023-01-12 | ||
| JPWO2023008478A1 (ja) | 2021-07-30 | 2023-02-02 | ||
| JPWO2023008476A1 (ja) | 2021-07-30 | 2023-02-02 | ||
| JPWO2023062993A1 (ja) | 2021-10-12 | 2023-04-20 | ||
| EP4503866A1 (en) | 2022-03-30 | 2025-02-05 | Agc Inc. | Paste circuit and wearable device |
| DE112023002011T5 (de) | 2022-04-22 | 2025-02-20 | AGC Inc. | Aushärtbare zusammensetzung und ausgehärtetes produkt |
| EP4516822A1 (en) | 2022-04-27 | 2025-03-05 | AGC Inc. | Production method for producing reactive silicon group-containing organic polymer |
| CN119072502A (zh) | 2022-04-27 | 2024-12-03 | Agc株式会社 | 含反应性硅基团的有机聚合物的制造方法 |
| EP4643976A1 (en) | 2022-12-27 | 2025-11-05 | Agc Inc. | Acidic gas removal agent, acidic gas removal method, acidic gas absorption device, and cleaning device |
| EP4692268A1 (en) | 2023-04-06 | 2026-02-11 | Agc Inc. | Adhesive composition, production method therefor, adhesive, patch, wearable device, and wearable device kit |
| JPWO2024209985A1 (ja) | 2023-04-06 | 2024-10-10 | ||
| WO2025033239A1 (ja) | 2023-08-04 | 2025-02-13 | Agc株式会社 | 粘着剤組成物及びその製造方法、並びに粘着剤 |
Family Cites Families (16)
| Publication number | Priority date | Publication date | Assignee | Title |
|---|---|---|---|---|
| DE203735C (ja) | ||||
| GB1063525A (en) * | 1963-02-14 | 1967-03-30 | Gen Tire & Rubber Co | Organic cyclic oxide polymers, their preparation and tires prepared therefrom |
| EP0406440A4 (en) | 1989-01-06 | 1991-05-08 | Asahi Glass Company Ltd. | Production of polyether |
| DE69125789T2 (de) * | 1990-05-11 | 1997-08-14 | Asahi Glass Co Ltd | Verfahren zur herstellung einer polyoxyalkylenverbindungen |
| JPH05247199A (ja) * | 1992-03-04 | 1993-09-24 | Asahi Glass Co Ltd | ポリエーテル類の製造方法 |
| JP3283297B2 (ja) * | 1992-06-30 | 2002-05-20 | 旭硝子株式会社 | ポリエーテル類の連続製造方法 |
| US5364973A (en) * | 1993-05-06 | 1994-11-15 | Arco Chemical Technology | Productive process for making conventional and low-unsaturation polyether polyols |
| JPH0948845A (ja) * | 1995-08-04 | 1997-02-18 | Nippon Shokubai Co Ltd | 高分子量ポリアルキレンオキサイドの製造方法 |
| US5689012A (en) * | 1996-07-18 | 1997-11-18 | Arco Chemical Technology, L.P. | Continuous preparation of low unsaturation polyoxyalkylene polyether polyols with continuous additon of starter |
| DE69920648T2 (de) * | 1998-07-10 | 2006-03-02 | Asahi Glass Co., Ltd. | Katalysator für die ringöffnende polymerisation von alkylenoxiden, verfahren zu seiner herstellung und seine verwendung |
| DE19854637A1 (de) * | 1998-11-26 | 2000-05-31 | Basf Ag | Reaktor zur kontinuierlichen Durchführung von Gas-Flüssig-, Flüssig-Flüssig- oder Gas-Flüssig-Fest-Reaktionen |
| DE19918727A1 (de) * | 1999-04-24 | 2000-10-26 | Bayer Ag | Langkettige Polyetherpolyole mit hohem Anteil primärer OH-Gruppen |
| DE19937114C2 (de) * | 1999-08-06 | 2003-06-18 | Bayer Ag | Verfahren zur Herstellung von Polyetherpolyolen |
| DE10008635A1 (de) * | 2000-02-24 | 2001-09-06 | Basf Ag | Verfahren zur Herstellung von Polyetherpolyolen |
| DE10008630A1 (de) * | 2000-02-24 | 2001-09-06 | Basf Ag | Verfahren zur Herstellung von Polyetherpolyolen in Gegenwart eines Multimetallcyanidkomplex-Katalysators |
| EP1288244A1 (en) * | 2001-08-31 | 2003-03-05 | Asahi Glass Company, Limited | Double metal cyanide complex catalyst for ring opening polymerization of alkylene oxide and its production process |
-
2003
- 2003-01-22 WO PCT/JP2003/000549 patent/WO2003062301A1/ja not_active Ceased
- 2003-01-22 EP EP03731821.9A patent/EP1469027B1/en not_active Expired - Lifetime
- 2003-01-22 JP JP2003562175A patent/JP4277686B2/ja not_active Expired - Fee Related
- 2003-01-22 CN CNB038025051A patent/CN1310998C/zh not_active Expired - Fee Related
-
2004
- 2004-07-21 US US10/895,063 patent/US7012164B2/en not_active Expired - Fee Related
Also Published As
| Publication number | Publication date |
|---|---|
| JPWO2003062301A1 (ja) | 2005-05-19 |
| US7012164B2 (en) | 2006-03-14 |
| CN1620474A (zh) | 2005-05-25 |
| WO2003062301A1 (en) | 2003-07-31 |
| EP1469027A1 (en) | 2004-10-20 |
| EP1469027B1 (en) | 2014-07-16 |
| EP1469027A4 (en) | 2007-01-10 |
| CN1310998C (zh) | 2007-04-18 |
| US20040260056A1 (en) | 2004-12-23 |
Similar Documents
| Publication | Publication Date | Title |
|---|---|---|
| JP4277686B2 (ja) | ポリエーテル類の連続製造方法 | |
| AU729858B2 (en) | Continuous preparation of low unsaturation polyoxyalkylene polyether polyols with continuous addition of starter | |
| EP2285867B1 (en) | Continuous process for preparing polyether polyols using a loop reactor | |
| JP6373756B2 (ja) | 高分子量ポリエーテルポリオールの製造方法 | |
| JPH0616806A (ja) | ポリエーテル類の連続製造方法 | |
| KR20170041835A (ko) | 폴리에테르카르보네이트 폴리올의 제조 방법 | |
| CN105579491B (zh) | 用于制造聚(环氧丁烷)多元醇的方法 | |
| KR100799035B1 (ko) | 폴리에테르 폴리올의 개선된 제조 방법 | |
| KR100799036B1 (ko) | 폴리에테르 폴리올의 개선된 제조 방법 | |
| EP2223953B1 (en) | Continuous processes for the production of ethoxylates | |
| SG183538A1 (en) | Method for producing polyether polyols | |
| JPH05247199A (ja) | ポリエーテル類の製造方法 | |
| US8461285B2 (en) | Process for preparing polyether polyols | |
| JP3599027B2 (ja) | ポリエーテル類の連続製造方法 | |
| JP2003119278A (ja) | アルコキシド化されたポリエーテルポリオール類の製造方法 |
Legal Events
| Date | Code | Title | Description |
|---|---|---|---|
| RD03 | Notification of appointment of power of attorney |
Free format text: JAPANESE INTERMEDIATE CODE: A7423 Effective date: 20050325 |
|
| A621 | Written request for application examination |
Free format text: JAPANESE INTERMEDIATE CODE: A621 Effective date: 20051213 |
|
| A621 | Written request for application examination |
Free format text: JAPANESE INTERMEDIATE CODE: A621 Effective date: 20051213 |
|
| TRDD | Decision of grant or rejection written | ||
| A01 | Written decision to grant a patent or to grant a registration (utility model) |
Free format text: JAPANESE INTERMEDIATE CODE: A01 Effective date: 20090217 |
|
| A01 | Written decision to grant a patent or to grant a registration (utility model) |
Free format text: JAPANESE INTERMEDIATE CODE: A01 |
|
| A61 | First payment of annual fees (during grant procedure) |
Free format text: JAPANESE INTERMEDIATE CODE: A61 Effective date: 20090302 |
|
| FPAY | Renewal fee payment (event date is renewal date of database) |
Free format text: PAYMENT UNTIL: 20120319 Year of fee payment: 3 |
|
| R151 | Written notification of patent or utility model registration |
Ref document number: 4277686 Country of ref document: JP Free format text: JAPANESE INTERMEDIATE CODE: R151 |
|
| FPAY | Renewal fee payment (event date is renewal date of database) |
Free format text: PAYMENT UNTIL: 20120319 Year of fee payment: 3 |
|
| S531 | Written request for registration of change of domicile |
Free format text: JAPANESE INTERMEDIATE CODE: R313531 |
|
| R371 | Transfer withdrawn |
Free format text: JAPANESE INTERMEDIATE CODE: R371 |
|
| FPAY | Renewal fee payment (event date is renewal date of database) |
Free format text: PAYMENT UNTIL: 20120319 Year of fee payment: 3 |
|
| S531 | Written request for registration of change of domicile |
Free format text: JAPANESE INTERMEDIATE CODE: R313531 |
|
| FPAY | Renewal fee payment (event date is renewal date of database) |
Free format text: PAYMENT UNTIL: 20120319 Year of fee payment: 3 |
|
| R350 | Written notification of registration of transfer |
Free format text: JAPANESE INTERMEDIATE CODE: R350 |
|
| FPAY | Renewal fee payment (event date is renewal date of database) |
Free format text: PAYMENT UNTIL: 20130319 Year of fee payment: 4 |
|
| FPAY | Renewal fee payment (event date is renewal date of database) |
Free format text: PAYMENT UNTIL: 20130319 Year of fee payment: 4 |
|
| FPAY | Renewal fee payment (event date is renewal date of database) |
Free format text: PAYMENT UNTIL: 20140319 Year of fee payment: 5 |
|
| R250 | Receipt of annual fees |
Free format text: JAPANESE INTERMEDIATE CODE: R250 |
|
| S533 | Written request for registration of change of name |
Free format text: JAPANESE INTERMEDIATE CODE: R313533 |
|
| R350 | Written notification of registration of transfer |
Free format text: JAPANESE INTERMEDIATE CODE: R350 |
|
| R250 | Receipt of annual fees |
Free format text: JAPANESE INTERMEDIATE CODE: R250 |
|
| R250 | Receipt of annual fees |
Free format text: JAPANESE INTERMEDIATE CODE: R250 |
|
| R250 | Receipt of annual fees |
Free format text: JAPANESE INTERMEDIATE CODE: R250 |
|
| LAPS | Cancellation because of no payment of annual fees |