JP2012144192A - ハイブリッド自動車 - Google Patents
ハイブリッド自動車 Download PDFInfo
- Publication number
- JP2012144192A JP2012144192A JP2011005220A JP2011005220A JP2012144192A JP 2012144192 A JP2012144192 A JP 2012144192A JP 2011005220 A JP2011005220 A JP 2011005220A JP 2011005220 A JP2011005220 A JP 2011005220A JP 2012144192 A JP2012144192 A JP 2012144192A
- Authority
- JP
- Japan
- Prior art keywords
- motor
- torque
- accelerator opening
- drive shaft
- shift position
- Prior art date
- Legal status (The legal status is an assumption and is not a legal conclusion. Google has not performed a legal analysis and makes no representation as to the accuracy of the status listed.)
- Pending
Links
Images
Classifications
-
- Y—GENERAL TAGGING OF NEW TECHNOLOGICAL DEVELOPMENTS; GENERAL TAGGING OF CROSS-SECTIONAL TECHNOLOGIES SPANNING OVER SEVERAL SECTIONS OF THE IPC; TECHNICAL SUBJECTS COVERED BY FORMER USPC CROSS-REFERENCE ART COLLECTIONS [XRACs] AND DIGESTS
- Y02—TECHNOLOGIES OR APPLICATIONS FOR MITIGATION OR ADAPTATION AGAINST CLIMATE CHANGE
- Y02T—CLIMATE CHANGE MITIGATION TECHNOLOGIES RELATED TO TRANSPORTATION
- Y02T10/00—Road transport of goods or passengers
- Y02T10/60—Other road transportation technologies with climate change mitigation effect
- Y02T10/62—Hybrid vehicles
-
- Y—GENERAL TAGGING OF NEW TECHNOLOGICAL DEVELOPMENTS; GENERAL TAGGING OF CROSS-SECTIONAL TECHNOLOGIES SPANNING OVER SEVERAL SECTIONS OF THE IPC; TECHNICAL SUBJECTS COVERED BY FORMER USPC CROSS-REFERENCE ART COLLECTIONS [XRACs] AND DIGESTS
- Y02—TECHNOLOGIES OR APPLICATIONS FOR MITIGATION OR ADAPTATION AGAINST CLIMATE CHANGE
- Y02T—CLIMATE CHANGE MITIGATION TECHNOLOGIES RELATED TO TRANSPORTATION
- Y02T10/00—Road transport of goods or passengers
- Y02T10/60—Other road transportation technologies with climate change mitigation effect
- Y02T10/72—Electric energy management in electromobility
Landscapes
- Hybrid Electric Vehicles (AREA)
- Electric Propulsion And Braking For Vehicles (AREA)
Abstract
【課題】ドライバビリティの悪化をより抑制しながら電動機の発熱を抑制する。
【解決手段】アクセル開度が大きいほど大きくなる傾向で且つシフトポジションがRポジションのときにDポジションのときより同一のアクセル開度に対して絶対値が小さくなる傾向の要求トルクが駆動軸に出力されるようエンジンと二つのモータとを制御しながら駆動軸が回転停止しているときには、アクセル開度が大きいほど大きくなる傾向で且つシフトポジションがRポジションのときにDポジションのときより小さくなる傾向に減少レートRtを設定する(S100〜S120)。そして、設定した減少レートRtでモータからのトルクが小さくなるようモータのトルク指令を設定してモータを制御する。
【選択図】図2
【解決手段】アクセル開度が大きいほど大きくなる傾向で且つシフトポジションがRポジションのときにDポジションのときより同一のアクセル開度に対して絶対値が小さくなる傾向の要求トルクが駆動軸に出力されるようエンジンと二つのモータとを制御しながら駆動軸が回転停止しているときには、アクセル開度が大きいほど大きくなる傾向で且つシフトポジションがRポジションのときにDポジションのときより小さくなる傾向に減少レートRtを設定する(S100〜S120)。そして、設定した減少レートRtでモータからのトルクが小さくなるようモータのトルク指令を設定してモータを制御する。
【選択図】図2
Description
本発明は、ハイブリッド自動車に関し、詳しくは、内燃機関と、動力を入出力可能な発電機と、車軸に接続された駆動軸と内燃機関の出力軸と発電機の回転軸との3軸に3つの回転要素が接続された遊星歯車機構と、駆動軸に動力を入出力可能な電動機と、発電機および電動機と電力のやりとりが可能な二次電池と、アクセル開度が大きいほど絶対値が大きくなる傾向で且つ同一のアクセル開度に対してシフトポジションが後進走行用ポジションのときに前進走行用ポジションのときより絶対値が小さくなる傾向にシフトポジションに応じた進行方向の要求トルクを設定する要求トルク設定手段と、要求トルクが駆動軸に出力されるよう内燃機関と発電機と電動機とを制御しながら駆動軸が回転停止しているとき、電動機が所定の角度だけ回転する回転条件が成立するまではアクセル開度が大きいほど大きくなる傾向の減少レートで電動機からのトルクが減少するよう電動機を制御し、回転条件が成立した後は電動機からのトルクが増加するよう電動機を制御する制御手段と、を備えるハイブリッド自動車に関する。
従来、この種のハイブリッド自動車としては、エンジンと、第1のモータ(MG1)と、車軸に連結された駆動軸とエンジンのクランクシャフトとモータMG1の回転軸とにリングギヤとキャリアとサンギヤとが接続された動力分配統合機構と、駆動軸に接続された第2のモータ(MG2)と、モータMG1,MG2と電力をやりとりするバッテリと、を備えるものにおいて、アクセル開度に基づく対応トルクを駆動軸に出力しながら車両が停止している状態でモータMG2から所定以上のトルクが所定時間以上出力されているときには、停車時のアクセル開度(初期アクセル開度)に基づくトルク減少率を用いてモータMG2からのトルクが減少するようモータMG2のトルク指令を設定してモータMG2を制御するものが提案されている(例えば、特許文献1参照)。このハイブリッド自動車では、こうした制御により、車両が後退してモータの電流が集中している相が切り替えられ、モータMG2やモータMG2を駆動するインバータの発熱を抑制することができる。また、初期アクセル開度に基づいてトルク減少率を設定することにより、運転者の駆動要求を考慮した制御を行なうことができる。
こうした自動車では、通常、ドライバビリティなどを考慮して、シフトポジションが後進走行用ポジションのときには、前進走行用ポジションのときより同一のアクセル開度に対する対応トルクが小さく設定される。このため、あるアクセル開度で車両が停止している状態を考えると、そのときに駆動軸に出力されるトルクは、シフトポジションが前進走行用ポジションのときと後進走行用ポジションのときとでは異なる。したがって、アクセル開度だけに基づいてトルク減少率を設定すると、ドライバビリティを十分に考慮したトルク減少率とはならない場合がある。
本発明のハイブリッド自動車は、ドライバビリティの悪化をより抑制しながら電動機の発熱を抑制することを主目的とする。
本発明のハイブリッド自動車は、上述の主目的を達成するために以下の手段を採った。
本発明のハイブリッド自動車は、
内燃機関と、動力を入出力可能な発電機と、車軸に接続された駆動軸と前記内燃機関の出力軸と前記発電機の回転軸との3軸に3つの回転要素が接続された遊星歯車機構と、前記駆動軸に動力を入出力可能な電動機と、前記発電機および前記電動機と電力のやりとりが可能な二次電池と、アクセル開度が大きいほど絶対値が大きくなる傾向で且つ同一のアクセル開度に対してシフトポジションが後進走行用ポジションのときに前進走行用ポジションのときより絶対値が小さくなる傾向にシフトポジションに応じた進行方向の要求トルクを設定する要求トルク設定手段と、坂路において前記設定された要求トルクが前記駆動軸に出力されるよう前記内燃機関と前記発電機と前記電動機とを制御しながら該駆動軸が回転停止しているとき、前記電動機が所定の角度だけ回転する回転条件が成立するまではアクセル開度が大きいほど大きくなる傾向の減少レートで前記電動機からのトルクが減少するよう該電動機を制御し、前記回転条件が成立した後は前記電動機からのトルクが増加するよう該電動機を制御する制御手段と、を備えるハイブリッド自動車において、
前記減少レートは、同一のアクセル開度に対してシフトポジションが後進走行用ポジションのときに前進走行用ポジションのときより小さくなる傾向に設定される、
ことを要旨とする。
内燃機関と、動力を入出力可能な発電機と、車軸に接続された駆動軸と前記内燃機関の出力軸と前記発電機の回転軸との3軸に3つの回転要素が接続された遊星歯車機構と、前記駆動軸に動力を入出力可能な電動機と、前記発電機および前記電動機と電力のやりとりが可能な二次電池と、アクセル開度が大きいほど絶対値が大きくなる傾向で且つ同一のアクセル開度に対してシフトポジションが後進走行用ポジションのときに前進走行用ポジションのときより絶対値が小さくなる傾向にシフトポジションに応じた進行方向の要求トルクを設定する要求トルク設定手段と、坂路において前記設定された要求トルクが前記駆動軸に出力されるよう前記内燃機関と前記発電機と前記電動機とを制御しながら該駆動軸が回転停止しているとき、前記電動機が所定の角度だけ回転する回転条件が成立するまではアクセル開度が大きいほど大きくなる傾向の減少レートで前記電動機からのトルクが減少するよう該電動機を制御し、前記回転条件が成立した後は前記電動機からのトルクが増加するよう該電動機を制御する制御手段と、を備えるハイブリッド自動車において、
前記減少レートは、同一のアクセル開度に対してシフトポジションが後進走行用ポジションのときに前進走行用ポジションのときより小さくなる傾向に設定される、
ことを要旨とする。
この本発明のハイブリッド自動車では、坂路においてアクセル開度が大きいほど絶対値が大きくなる傾向で且つ同一のアクセル開度に対してシフトポジションが後進走行用ポジションのときに前進走行用ポジションのときより絶対値が小さくなる傾向に設定されるシフトポジションに応じた進行方向の要求トルクが駆動軸に出力されるよう内燃機関と発電機と電動機とを制御しながら駆動軸が回転停止しているときには、電動機が所定の角度だけ回転する回転条件が成立するまではアクセル開度が大きいほど大きくなる傾向で且つ同一のアクセル開度に対してシフトポジションが後進走行用ポジションのときに前進走行用ポジションのときより小さくなる傾向の減少レートで電動機からのトルクが減少するよう電動機を制御し、回転条件が成立した後は電動機からのトルクが増加するよう電動機を制御する。即ち、坂路において、要求トルクを駆動軸に出力しながら駆動軸が回転停止しているときには、アクセル開度とシフトポジションとに応じた減少レートで電動機からのトルクを減少させることにより、電動機を車両の後退方向に回転させるのである。これにより、シフトポジションを考慮せずに定めた減少レートで電動機からのトルクを減少させるものに比して、ドライバビリティの悪化をより抑制しながら電動機の発熱を抑制することができる。ここで、「所定の角度」は、電動機の各相のうち電流が集中している相が切り替わるのに要する角度以上の角度である、ものとすることもできる。
次に、本発明を実施するための形態を実施例を用いて説明する。
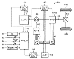
図1は、本発明の一実施例としてのハイブリッド自動車20の構成の概略を示す構成図である。実施例のハイブリッド自動車20は、図示するように、ガソリンや軽油などを燃料とするエンジン22と、エンジン22を駆動制御するエンジン用電子制御ユニット(以下、エンジンECUという)24と、エンジン22のクランクシャフト26にキャリアが接続されると共に駆動輪63a,63bにデファレンシャルギヤ62を介して連結された駆動軸32にリングギヤが接続されたプラネタリギヤ30と、例えば永久磁石が埋め込まれたロータと三相コイルが巻回されたステータとを備える同期発電電動機として構成されてロータがプラネタリギヤ30のサンギヤに接続されたモータMG1と、例えば永久磁石が埋め込まれたロータと三相コイルが巻回されたステータとを備える同期発電電動機として構成されてロータが駆動軸32に接続されたモータMG2と、モータMG1,MG2を駆動するためのインバータ41,42と、インバータ41,42の図示しないスイッチング素子をスイッチング制御することによってモータMG1,MG2を駆動制御するモータ用電子制御ユニット(以下、モータECUという)40と、例えばリチウムイオン二次電池として構成されてインバータ41,42を介してモータMG1,MG2と電力をやりとりするバッテリ50と、バッテリ50を管理するバッテリ用電子制御ユニット(以下、バッテリECUという)52と、車両全体を制御するハイブリッド用電子制御ユニット70と、を備える。
エンジンECU24は、エンジン22を駆動制御するだけでなく、クランクポジションセンサからのクランクポジションに基づいてクランクシャフト26の回転数即ちエンジン22の回転数Neを演算したりしている。また、モータECU40は、インバータ41,42のスイッチング素子をスイッチング制御するだけでなく、回転位置検出センサからの信号に基づいてモータMG1,MG2の回転数Nm1,Nm2を演算したりしている。バッテリECU52は、バッテリ50を管理するために、電流センサにより検出された充放電電流の積算値に基づいてバッテリ50に蓄えられている蓄電量の全容量(蓄電容量)に対する割合である蓄電割合SOCを演算したり、演算した蓄電割合SOCと温度センサにより検出された電池温度とに基づいてバッテリ50を充放電してもよい最大許容電力である入出力制限Win,Woutを演算したりしている。
ハイブリッド用電子制御ユニット70は、図示しないCPUを中心とするマイクロプロセッサとして構成されており、CPUの他にROMやRAM,入出力ポート,通信ポートを備える。ハイブリッド用電子制御ユニット70には、イグニッションスイッチ80からのイグニッション信号,シフトレバーの操作位置を検出するシフトポジションセンサ82からのシフトポジションSP,アクセルペダルの踏み込み量を検出するアクセルペダルポジションセンサ84からのアクセル開度Acc,ブレーキペダルの踏み込み量を検出するブレーキペダルポジションセンサ86からのブレーキペダルポジションBP,車速センサ88からの車速Vなどが入力ポートを介して入力されている。ハイブリッド用電子制御ユニット70は、エンジンECU24やモータECU40,バッテリECU52と通信ポートを介して接続されており、エンジンECU24やモータECU40,バッテリECU52と各種制御信号やデータのやりとりを行なっている。なお、実施例のハイブリッド自動車20では、シフトポジションセンサ82により検出するシフトポジションSPとしては、駐車ポジション(Pポジション)や中立ポジション(Nポジション),ドライブポジション(Dポジション),リバースポジション(Rポジション)などがある。
こうして構成された実施例のハイブリッド自動車20は、ハイブリッド用電子制御ユニット70によって実行される以下に説明する駆動制御によって走行する。エンジン22を運転しながら走行するときには、ハイブリッド用電子制御ユニット70は、まず、シフトポジションセンサ82からのシフトポジションSPとアクセルペダルポジションセンサ84からのアクセル開度Accと車速センサ88からの車速Vとに応じて走行のために駆動軸32に要求される要求トルクTr*を設定する。要求トルクTr*は、実施例では、シフトポジションSPとアクセル開度Accと車速Vと要求トルクTr*との関係を予め定めて要求トルク設定用マップとして記憶しておき、シフトポジションSPとアクセル開度Accと車速Vとが与えられると記憶したマップから対応する要求トルクTr*を導出して設定するものとした。この要求トルクTr*は、シフトポジションSPに応じた進行方向のトルクとして、ドライバビリティなどを考慮して、アクセル開度Accが大きいほど大きくなる傾向に設定されると共に同一のアクセル開度Accに対してシフトポジションSPがRポジションのときにDポジションのときより絶対値が小さくなる傾向に設定される。続いて、要求トルクTr*に駆動軸32の回転数Nr(例えば、モータMG2の回転数Nm2や車速Vに換算係数を乗じて得られる回転数)を乗じて走行に要求される走行用パワーPdrv*を計算する。次に、走行用パワーPdrv*からバッテリ50の蓄電割合SOCに基づいて得られるバッテリ50の充放電要求パワーPb*(バッテリ50から放電するときが正の値)を減じてエンジン22から出力すべきパワーとしての要求パワーPe*を計算し、エンジン22を効率よく運転することができるエンジン22の回転数NeとトルクTeとの関係としての動作ライン(例えば燃費最適動作ライン)と要求パワーPe*とを用いてエンジン22の目標回転数Ne*と目標トルクTe*とを設定する。そして、エンジン22の回転数Neが目標回転数Ne*となるようにするための回転数フィードバック制御によりモータMG1から出力すべきトルクとしてのトルク指令Tm1*を設定すると共にモータMG1をトルク指令Tm1*で駆動したときにプラネタリギヤ30を介して駆動軸32に作用するトルクを要求トルクTr*から減じたトルクをモータMG2のトルク指令Tm2*として設定し、設定したエンジン22の目標回転数Ne*と目標トルクTe*についてはエンジンECU24に送信し、モータMG1,MG2のトルク指令Tm1*,Tm2*についてはモータECU40に送信する。目標回転数Ne*と目標トルクTe*とを受信したエンジンECU24は、目標回転数Ne*と目標トルクTe*とによってエンジン22が運転されるようエンジン22の吸入空気量制御や燃料噴射制御,点火制御などを実行し、モータMG1,MG2のトルク指令Tm1*,Tm2*を受信したモータECU40は、モータMG1,MG2がトルク指令Tm1*,Tm2*で駆動されるようインバータ41,42のスイッチング素子をスイッチング制御する。
エンジン22の運転を停止した状態で走行するときには、ハイブリッド用電子制御ユニット70は、シフトポジションSPとアクセル開度Accと車速Vとに応じて駆動軸32に要求される要求トルクTr*を設定し、モータMG1のトルク指令Tm1*に値0を設定すると共にモータMG2のトルク指令Tm2*に要求トルクTr*を設定し、設定したトルク指令Tm1*,Tm2*についてはモータECU40に送信する。トルク指令Tm1*,Tm2*を受信したモータECU40は、モータMG1,MG2がトルク指令Tm1*,Tm2*で駆動されるようインバータ41,42のスイッチング素子をスイッチング制御する。
また、実施例のハイブリッド自動車20では、坂路でアクセルペダルが踏み込まれている状態で車両が停止しているとき、即ち、坂路でシフトポジションSPに応じた進行方向の要求トルクTr*が駆動軸32に出力されるようエンジン22とモータMG1,MG2とを制御しながら駆動軸32が回転停止しているときには、モータMG2の三相コイルのうち特定の相にだけ比較的大きな電流が流れることによってモータMG2やインバータ42の温度が上昇しやすいため、モータMG2のロータが所定の角度(モータMG2の各相のうち電流が集中している相が切り替わるのに要する角度またはそれより若干大きな角度)だけ回転する回転条件が成立するまでは、モータMG2からのトルクが徐々に小さくなるようトルク指令Tm2*に徐々に小さな値を設定してモータMG2を制御するトルク減少制御を実行し、この制御の実行によってモータMG2のロータが回転して(車両が進行方向に対して後退して)回転条件が成立した後は、モータMG2からのトルクがトルク減少制御を開始する前のトルクまで徐々に大きくなるようトルク指令Tm2*に徐々に大きな値を設定してモータMG2を制御するトルク増加制御を実行する。このようにしてモータMG2の三相コイルのうち電流が集中している相を切り替えることにより、モータMG2やインバータ42の温度上昇を抑制することができる。
ここで、トルク減少制御を実行するときにモータMG2のトルク指令Tm2*を徐々に小さくするのに用いる減少レートRtは、ハイブリッド用電子制御ユニット70により実行される図2の減少レート設定ルーチンにより設定される。図2の減少レート設定ルーチンでは、シフトポジションセンサ82からのシフトポジションSPを調べ(ステップS100)、シフトポジションSPがDポジションのときには、アクセル開度Accが大きいほど大きくなる傾向のレート値Rt1を減少レートRtに設定して(ステップS110)、本ルーチンを終了し、シフトポジションSPがRポジションのときには、アクセル開度Accが大きいほど大きくなる傾向で且つ同一のアクセル開度Accに対するレート値Rt1より小さなレート値Rt2を減少レートRtに設定して(ステップS120)、本ルーチンを終了する。こうしてレート値Rtを設定すると、ハイブリッド用電子制御ユニット70は、設定したレート値RtをモータMG2の前回のトルク指令Tm2*から減じて今回のトルク指令Tm2*を設定してモータECU40に送信する。そして、トルク指令Tm2*を受信したモータECU40は、このトルク指令Tm2*に基づいてインバータ42のスイッチング素子をスイッチング制御する。いま、要求トルクTr*が駆動軸32に出力されるようエンジン22とモータMG1,MG2とを制御しながら駆動軸32が回転停止していてトルク減少制御を実行するときを考える。実施例では、要求トルクTr*は、上述したように、同一のアクセル開度Accに対して、シフトポジションSPがRポジションのときにDポジションのときより絶対値が小さくなるよう設定されるから、あるアクセル開度で車両が停止しているときに駆動軸32に出力されているトルクの大きさは、シフトポジションSPがRポジションのときに、シフトポジションSPがDポジションのときより小さい。このため、トルク減少制御を実行するときにシフトポジションSPを考慮せずにアクセル開度Accだけに応じた減少レートRtでモータMG2のトルク指令Tm2*を減少させるものでは、トルク減少制御の開始時に駆動軸32に出力されているトルク(以下、開始時トルクという)が減少レートRtに十分に反映されずにドライバビリティの悪化を招いてしまうおそれがある。これに対して、実施例では、トルク減少制御を実行するときにアクセル開度AccとシフトポジションSPとに応じた減少レートRtでモータMG2のトルク指令Tm2*を減少させるから、開始時トルクをより反映した減少レートRtでモータMG2からのトルクを減少させることができる。したがって、ドライバビリティの悪化をより抑制しながらモータMG2やインバータ42の発熱を抑制することができる。
以上説明した実施例のハイブリッド自動車20によれば、アクセル開度Accが大きいほど絶対値が大きくなる傾向で且つ同一のアクセル開度Accに対してシフトポジションSPがRポジションのときにDポジションのときより絶対値が小さくなる傾向に設定されるシフトポジションSPに応じた進行方向の要求トルクTr*が駆動軸32に出力されるようエンジン22とモータMG1,MG2とを制御しながら駆動軸32が回転停止しているときには、アクセル開度Accが大きいほど大きくなる傾向で且つ同一のアクセル開度Accに対してシフトポジションSPがRポジションのときにDポジションのときより小さくなる傾向に減少レートRtを設定すると共に設定した減少レートRtでモータMG2からのトルクが小さくなるようモータMG2のトルク指令Tm2*を設定してモータMG2を制御するから、ドライバビリティの悪化をより抑制しながらモータMG2やインバータ42の発熱を抑制することができる。
実施例のハイブリッド自動車20では、アクセル開度AccとシフトポジションSPとに応じて減少レートRtを設定するものとしたが、これらに加えて、トルク減少制御を開始するときのモータMG2のトルク指令Tm2*なども考慮して減少レートRtを設定するものとしてもよい。この場合、トルク指令Tm2*と減少レートRtとの関係としては、トルク指令Tm2*の絶対値が大きいほど減少レートRtが大きくなる傾向とすればよい。
実施例の主要な要素と課題を解決するための手段の欄に記載した発明の主要な要素との対応関係について説明する。実施例では、エンジン22が「内燃機関」に相当し、モータMG1が「発電機」に相当し、プラネタリギヤ30が「遊星歯車機構」に相当し、モータMG2が「電動機」に相当し、バッテリ50が「二次電池」に相当し、アクセル開度Accが大きいほど大きくなる傾向で且つシフトポジションSPがRポジションのときにシフトポジションSPがDポジションのときより同一のアクセル開度Accに対して絶対値が小さくなる傾向にシフトポジションSPに応じた進行方向の要求トルクTr*を設定するハイブリッド用電子制御ユニット70が「要求トルク設定手段」に相当し、要求トルクTr*が駆動軸32に出力されるようエンジン22とモータMG1,MG2とを制御しながら駆動軸32が回転停止しているときには、モータMG2が所定の角度だけ回転する回転条件が成立するまでは、アクセル開度Accが大きいほど大きくなる傾向で且つ同一のアクセル開度Accに対してシフトポジションSPがRポジションのときにDポジションのときより小さくなる傾向に減少レートRtを設定すると共に設定した減少レートRtでモータMG2からのトルクが小さくなるようモータMG2のトルク指令Tm2*を設定してモータMG2を制御し、回転条件が成立した後は、モータMG2からのトルクがトルク減少制御を開始する前のトルクまで徐々に大きくなるようトルク指令Tm2*を設定してモータMG2を制御する、ハイブリッド用電子制御ユニット70とエンジンECU24とモータECU40とを組み合わせたものが「制御手段」に相当する。
なお、実施例の主要な要素と課題を解決するための手段の欄に記載した発明の主要な要素との対応関係は、実施例が課題を解決するための手段の欄に記載した発明を実施するための形態を具体的に説明するための一例であることから、課題を解決するための手段の欄に記載した発明の要素を限定するものではない。即ち、課題を解決するための手段の欄に記載した発明についての解釈はその欄の記載に基づいて行なわれるべきものであり、実施例は課題を解決するための手段の欄に記載した発明の具体的な一例に過ぎないものである。
以上、本発明を実施するための形態について実施例を用いて説明したが、本発明はこうした実施例に何等限定されるものではなく、本発明の要旨を逸脱しない範囲内において、種々なる形態で実施し得ることは勿論である。
本発明は、ハイブリッド自動車の製造産業に利用可能である。
20 ハイブリッド自動車、22 エンジン、24 エンジン用電子制御ユニット(エンジンECU)、26 クランクシャフト、30 プラネタリギヤ、32 駆動軸、40 モータ用電子制御ユニット(モータECU)、41,42 インバータ、50 バッテリ、52 バッテリ用電子制御ユニット(バッテリECU)、62 デファレンシャルギヤ、63a,63b 駆動輪、70 ハイブリッド用電子制御ユニット、80 イグニッションスイッチ、82 シフトポジションセンサ、84 アクセルペダルポジションセンサ、86 ブレーキペダルポジションセンサ、88 車速センサ、MG1,MG モータ。
Claims (1)
- 内燃機関と、動力を入出力可能な発電機と、車軸に接続された駆動軸と前記内燃機関の出力軸と前記発電機の回転軸との3軸に3つの回転要素が接続された遊星歯車機構と、前記駆動軸に動力を入出力可能な電動機と、前記発電機および前記電動機と電力のやりとりが可能な二次電池と、アクセル開度が大きいほど絶対値が大きくなる傾向で且つ同一のアクセル開度に対してシフトポジションが後進走行用ポジションのときに前進走行用ポジションのときより絶対値が小さくなる傾向にシフトポジションに応じた進行方向の要求トルクを設定する要求トルク設定手段と、坂路において前記設定された要求トルクが前記駆動軸に出力されるよう前記内燃機関と前記発電機と前記電動機とを制御しながら該駆動軸が回転停止している回転停止出力条件が成立したとき、前記電動機が所定の角度だけ回転する回転条件が成立するまではアクセル開度が大きいほど大きくなる傾向の減少レートで前記電動機からのトルクが減少するよう該電動機を制御し、前記回転条件が成立した後は前記電動機からのトルクが増加するよう該電動機を制御する制御手段と、を備えるハイブリッド自動車において、
前記減少レートは、同一のアクセル開度に対してシフトポジションが後進走行用ポジションのときに前進走行用ポジションのときより小さくなる傾向に設定される、
ことを特徴とするハイブリッド自動車。
Priority Applications (1)
| Application Number | Priority Date | Filing Date | Title |
|---|---|---|---|
| JP2011005220A JP2012144192A (ja) | 2011-01-13 | 2011-01-13 | ハイブリッド自動車 |
Applications Claiming Priority (1)
| Application Number | Priority Date | Filing Date | Title |
|---|---|---|---|
| JP2011005220A JP2012144192A (ja) | 2011-01-13 | 2011-01-13 | ハイブリッド自動車 |
Publications (1)
| Publication Number | Publication Date |
|---|---|
| JP2012144192A true JP2012144192A (ja) | 2012-08-02 |
Family
ID=46788229
Family Applications (1)
| Application Number | Title | Priority Date | Filing Date |
|---|---|---|---|
| JP2011005220A Pending JP2012144192A (ja) | 2011-01-13 | 2011-01-13 | ハイブリッド自動車 |
Country Status (1)
| Country | Link |
|---|---|
| JP (1) | JP2012144192A (ja) |
-
2011
- 2011-01-13 JP JP2011005220A patent/JP2012144192A/ja active Pending
Similar Documents
| Publication | Publication Date | Title |
|---|---|---|
| JP5742568B2 (ja) | ハイブリッド自動車 | |
| JP6350208B2 (ja) | 自動車 | |
| JP5737194B2 (ja) | ハイブリッド自動車 | |
| JP6958329B2 (ja) | ハイブリッド車両 | |
| JP2006094626A (ja) | ハイブリッド車およびその制御方法 | |
| JP2017047844A (ja) | ハイブリッド自動車 | |
| JP2009137401A (ja) | ハイブリッド車およびその制御方法 | |
| JP2011084137A (ja) | ハイブリッド自動車 | |
| JP5655693B2 (ja) | ハイブリッド自動車 | |
| JP6332173B2 (ja) | ハイブリッド自動車 | |
| JP2018184059A (ja) | ハイブリッド車両 | |
| JP2009220790A (ja) | 車両およびその制御方法 | |
| JP2016132263A (ja) | ハイブリッド自動車 | |
| JP5387460B2 (ja) | 車両およびその制御方法 | |
| JP5502702B2 (ja) | ハイブリッド自動車 | |
| JP2010208480A (ja) | ハイブリッド車両 | |
| JP6791070B2 (ja) | ハイブリッド自動車 | |
| JP2017128212A (ja) | ハイブリッド自動車 | |
| JP2013038969A (ja) | 自動車 | |
| JP2012144192A (ja) | ハイブリッド自動車 | |
| JP2012066635A (ja) | ハイブリッド自動車 | |
| JP2015033164A (ja) | 自動車 | |
| JP2013056627A (ja) | 自動車 | |
| JP2011152819A (ja) | ハイブリッド自動車 | |
| JP2010215016A (ja) | ハイブリッド自動車 |