JP2010068620A - 蓄電ユニット,蓄電装置及び画像形成装置 - Google Patents

蓄電ユニット,蓄電装置及び画像形成装置 Download PDF

Info

Publication number
JP2010068620A
JP2010068620A JP2008232366A JP2008232366A JP2010068620A JP 2010068620 A JP2010068620 A JP 2010068620A JP 2008232366 A JP2008232366 A JP 2008232366A JP 2008232366 A JP2008232366 A JP 2008232366A JP 2010068620 A JP2010068620 A JP 2010068620A
Authority
JP
Japan
Prior art keywords
discharge
circuit
power storage
unit
bypass
Prior art date
Legal status (The legal status is an assumption and is not a legal conclusion. Google has not performed a legal analysis and makes no representation as to the accuracy of the status listed.)
Granted
Application number
JP2008232366A
Other languages
English (en)
Other versions
JP5380961B2 (ja
Inventor
Hideo Kikuchi
地 英 夫 菊
Current Assignee (The listed assignees may be inaccurate. Google has not performed a legal analysis and makes no representation or warranty as to the accuracy of the list.)
Ricoh Co Ltd
Original Assignee
Ricoh Co Ltd
Priority date (The priority date is an assumption and is not a legal conclusion. Google has not performed a legal analysis and makes no representation as to the accuracy of the date listed.)
Filing date
Publication date
Application filed by Ricoh Co Ltd filed Critical Ricoh Co Ltd
Priority to JP2008232366A priority Critical patent/JP5380961B2/ja
Publication of JP2010068620A publication Critical patent/JP2010068620A/ja
Application granted granted Critical
Publication of JP5380961B2 publication Critical patent/JP5380961B2/ja
Expired - Fee Related legal-status Critical Current
Anticipated expiration legal-status Critical

Links

Images

Landscapes

  • Charge And Discharge Circuits For Batteries Or The Like (AREA)
  • Control Or Security For Electrophotography (AREA)

Abstract

【課題】 蓄電ユニットを強制放電する場合の放電時間を短縮。
【解決手段】 直列に接続された複数のコンデンサ761〜778;放電抵抗R42とスイッチング手段Q2との直列回路を含み、コンデンサ761〜778のそれぞれに該直列回路が並列に接続された、複数のバイパス回路751〜778;および、放電指示信号Lに応答して、各バイパス回路751〜778の前記スイッチング手段Q2を導通にするバイパス放電指示手段106;を備える。各バイパス回路は均等化回路である。直列接続コンデンサ75と並列に接続された、限流抵抗R15と放電スイッチ74との直列放電回路;を更に備える。限流抵抗R15と放電スイッチ74との間の、放電スイッチ74閉時の電位(L)である放電指示信号(L)に応答して、バイパス放電指示手段106は各均等化回路751〜778のスイッチング手段Q2を導通にする。
【選択図】 図3

Description

本発明は、複数個のコンデンサを直列接続し、各コンデンサにはバイパス回路を並列接続した蓄電ユニットに関し、特に、該蓄電ユニットの強制放電に関する。本発明の蓄電ユニットを備える蓄電装置は、複写機,プリンタ,ファクシミリ等のOA機器の補助電源に用いることができ、また、携帯電気機器の主電源あるいは補助電源に用いることができる。
特開2005−354824号公報 特開2008− 43036号公報 特開2008− 40471号公報。
特許文献1および2には、複数個のコンデンサを直列接続し、各コンデンサには各均等化回路を並列接続した蓄電ユニットが記載されている。特許文献1に記載の均等化回路は、それが接続されたコンデンサの充電電圧を検出し、それが設定値を超えるとバイパス回路をオンにして、コンデンサを効率よく充電する。特許文献2に記載の均等化回路は、バランススイッチ,バランス抵抗,放電スイッチおよび放電抵抗を備え、制御器によってバランススイッチおよび放電スイッチをオン/オフを制御して、コンデンサ間の電圧バランスを取る。特許文献3は、点検,修理あるいは交換のために蓄電ユニット収納部のカバーを外すとき蓄電ユニットを強制放電するために、限流抵抗と放電スイッチとの直列回路を、蓄電ユニット(コンデンサの直列接続回路)に並列接続し、カバーの開によって放電スイッチを閉駆動するようにした安全機構を記載している。この安全機構は、蓄電装置を補助電源として装備した画像形成装置の点検,保守,故障などの異常時における安全性の確保、ならびに、機器の再生,機器の破棄や、メンテナンス時の作業の際の安全確保のために備わっている。
しかし特許文献3に記載の安全機構は、限流抵抗と放電スイッチとの直列回路を、蓄電ユニット(コンデンサの直列接続回路)に並列接続したものであるので、放電スイッチが閉になったとき、蓄電ユニットの直列接続の全コンデンサがそれぞれ、他のコンデンサを通して放電する直列放電であるので、全てのコンデンサが放電し尽すには、かなりの時間がかかる。
本発明は、蓄電ユニットを強制放電する場合の放電時間を短縮することを目的とする。
(1)直列に接続された複数のコンデンサ(761〜768);
それぞれが放電抵抗(R42)とスイッチング手段(Q2)との直列回路を含み、前記複数のコンデンサ(761〜768)のそれぞれに該直列回路が並列に接続された、複数のバイパス回路(751〜778);および、
放電指示信号(L)に応答して、各バイパス回路(751〜778)の前記スイッチング手段(Q2)を導通にするバイパス放電指示手段(106);
を備える蓄電ユニット(112:図2)。
なお、理解を容易にするために括弧内には、図面に示し後述する実施例の対応要素又は対応事項の記号を、例示として参考までに付記した。
放電指示信号(L)が与えられると、バイパス放電指示手段(106)が各バイパス回路(751〜778)の各スイッチング手段(Q2)を導通にするので、各コンデンサが各バイパス回路(751〜778)を通して放電する。これにより、蓄電ユニット(112)が短時間で放電し尽す。
(2)前記複数のバイパス回路(751〜778)のそれぞれは、それが接続されたコンデンサの充電電圧を検出する手段(R36,R37)、および、該充電電圧が設定値を超えると前記スイッチング手段(Q2)を導通にする充電バイパス指示手段(X1,Q1)、を含む均等化回路(751〜778)である;上記(1)に記載の蓄電ユニット(図3)。
すなわち、均等化回路のバイパス回路をコンデンサ個別の強制放電に共用するので、強制放電のための付加要素が少なくて済む。
(3)前記複数のコンデンサの直列接続回路(76)と並列に接続された、限流抵抗(R15)と放電スイッチ(74)との直列放電回路;を更に備える、上記(1)又は(2)に記載の蓄電ユニット(図3)。
放電スイッチ(74)により強制放電が出来るので、蓄電ユニットに関連する、装置の点検,保守,故障時,蓄電ユニットの交換,破棄する時には、放電スイッチ(74)を使用して、蓄電ユニットを放電させることができる。
(4)前記限流抵抗(R15)と放電スイッチ(74)との間の、前記放電スイッチ(74)の開から閉への切換りによって変化した電位(L)である放電指示信号(L)に応答して、前記バイパス放電指示手段(106)は各バイパス回路(751〜778)の前記スイッチング手段(Q2)を導通にする;上記(3)に記載の蓄電ユニット(図3)。
放電スイッチ(74)の閉に連動して全バイパス回路(751〜778)が各コンデンサを放電させるので、蓄電ユニット(112)に関連する、装置の点検,保守,故障時,蓄電ユニットの交換,破棄する時には、放電スイッチ(74)を使用して、短時間で蓄電ユニットを放電させることができる。
(5)前記放電スイッチ(74)の閉によって該スイッチを流れる放電電流によって点灯する表示手段(73)を更に備える上記(3)又は(4)に記載の蓄電ユニット(図3)。これによれば、表示手段(73)により蓄電ユニット(112)が放電中であることが分かる。
(6)上記(1)乃至(5)のいずれか1つに記載の蓄電ユニット(112);
前記蓄電ユニット(112)の前記複数のコンデンサの直列接続回路に充電のための電圧を印加する充電回路(71);
前記電圧の印加により発生する前記蓄電ユニット(112)の前記複数のコンデンサの直列接続に流れる充電電流すなわちユニット充電電流を検出する電流検出手段(R1:図2);
前記蓄電ユニット(112)の前記複数のコンデンサの直列接続の充電電圧すなわちユニット充電電圧を検出する電圧検出手段(R2,R3:図2);および、
前記ユニット充電電流およびユニット充電電圧に対応して前記充電回路(71)の出力電力を制御する蓄電制御手段(80);
を備える蓄電装置(65:図2)。
(7)与えられる放電指示に応じて放電指示信号(L)を発生し、前記バイパス放電指示手段(106)に与える放電制御手段(87:図5);を更に備える上記(6)に記載の蓄電装置。これによれば、放電制御手段(87)に放電指示を与えることにより、コンデンサ個々の強制放電を行うことができる。
(8)前記放電制御手段(87)は、与えられる放電指示に応じて放電指示信号(L)を発生し、フォトカプラ(116)を介して前記バイパス放電指示手段(106)に与える(図7);上記(7)に記載の蓄電装置。これによれば、蓄電ユニット(112)に対する蓄電制御手段(87)の絶縁を簡易にすることができる。
(9)ユーザの操作により開閉が切換えられ、該切換えにより放電指示信号(L)を発生し、前記バイパス放電指示手段(106)に与える放電指示スイッチ手段(116:図6)、を更に備える;上記(6)乃至(8)のいずれか1つに記載の蓄電装置。これによれば、ユーザは所要時に放電指示スイッチ手段を操作して蓄電ユニット(112)の各コンデンサ(761〜778)を同時に強制放電することができる。
(10)感光体(40),該感光体を帯電する帯電手段,感光体の帯電面に画像光を投射して静電潜像を形成する画像露光手段(21),静電潜像を現像してトナー像とする現像手段,トナー像を用紙に転写する転写手段(22)、および、用紙上のトナー像を用紙に固定する定着手段(25)、を備える画像形成装置において、
上記(6)乃至(9)のいずれか1つに記載の蓄電装置(65)を備え、前記定着手段(25)が、該蓄電装置(65)の蓄電電力が供給されるヒータ(77)を含む、ことを特徴とする画像形成装置。
本発明の他の目的および特徴は、図面を参照した以下の実施例の説明より明らかになろう。
図1に、本発明の第1実施例の蓄電装置を備えた複合機能複写機の機構概要を示す。この複写機は、プリンタ1と給紙部2とからなる画像形成機構と、スキャナ3と、ADF(自動原稿供給装置)4とを備えている。スキャナ3はプリンタ1上に取り付けられ、スキャナ3の上にADF4が取り付けられている。スキャナ3は、コンタクトガラス32上に載置された原稿の画像情報を読取センサ(本例ではCCD)36で読み取り、読み取った画像情報をエンジン制御(図示略)の(Image Processing Processor;以下では単にIPPと記述)に送る。エンジン制御は、スキャナ3から受け取った画像情報に基づき、プリンタ1の露光装置21内に配設された図示しないレーザやLED等を制御してドラム状の4つの、像担持体である感光体40(K,Y,M,C)に向けてレーザ書き込み光を照射させる。この照射により、感光体40(K,Y,M,C)の表面には静電潜像が形成され、この潜像は、プロセスカートリッジ18(K,Y,M,C)の作像機構による所定の現像プロセスを経由してトナー像に現像される。なお、符号の後に付されたK,Y,M,Cという添字は、ブラック,イエロー,マゼンタ,シアン用の仕様であることを示している。
プリンタ1は、露光手段である露光装置21の他、転写手段である1次転写ローラ11(K,Y,M,C)および2次転写装置22,定着装置25,排紙装置,図示しないトナー供給装置,トナー廃棄装置等も備えている。給紙部2は、プリンタ1の下方に配設された自動給紙部と、プリンタ1の側面に配設された手差し部とを有している。そして、自動給紙部は、ペーパーバンク43内に多段に配設された3つの給紙カセット44,給紙カセットから用紙である転写紙を繰り出す給紙ローラ42,繰り出した転写紙を分離して給紙路46に送り出す分離ローラ45等を有している。また、プリンタ1の給紙路48に転写紙を搬送する搬送ローラ47等も有している。一方、手差し部は、手差しトレイ51,手差しトレイ51上の転写紙を手差し給紙路53に向けて一枚ずつ分離する分離ローラ52等を有している。
プリンタ1の給紙路48の末端付近には、レジストローラ対49が配設されている。このレジストローラ対49は、給紙カセット44や手差しトレイ51から送られてくる転写紙を受け入れた後、所定のタイミングで中間転写体たる中間転写ベルト10と2次転写装置22との間に形成される2次転写ニップに送る。
プロセスカートリッジ18のケースには、レーザ露光装置21から、像担持体である感光体40への露光光を通過させるための開口が設けられている。プロセスカートリッジ18の内部の感光体40の周りには、感光体40を均一に帯電するスコロトロン帯電器、感光体40の電位を検知する電位センサ、感光体40に形成された静電潜像を現像する現像装置、トナー像が転写された後の感光体40の表面を除電する除電ランプ、転写残トナーをクリーニングするためのクリーニング装置としてブラシローラとクリーニングブレード、が配置されている。ブラシローラや、ポリウレタンゴムからなるクリーニングブレードにより感光体40から掻き取られたトナーは、トナー搬送コイルにより回収され、図示しない廃トナー収納部に搬送するように構成されている。
各プロセスカートリッジ18の現像装置は構成が同一のものであり、それらは使用するトナーの色のみが異なる二成分現像方式の現像装置であり、各色の現像装置内にはトナーとキャリアからなる二成分現像剤が収容されている。現像装置は、感光体40に対向した現像ローラ、現像剤を搬送・撹拌するスクリュー、トナー濃度センサ、等から構成される。現像ローラは、外側の回転自在のスリーブと内側に固定された磁石から構成されている。トナー濃度センサの出力に応じて、図示しないトナー補給装置より必要量のトナーが補給される。
本複写機において、操作者は、カラー画像のコピーをとるときに、ADF4の原稿台30上に原稿をセットする。あるいは、ADF4を開いてスキャナ3のコンタクトガラス32上に原稿をセットした後、ADF4を閉じて原稿を押える。そして、図示しないスタートスイッチを押す。すると、ADF4に原稿がセットされている場合には原稿がコンタクトガラス32上に搬送された後に、コンタクトガラス32上に原稿がセットされている場合には直ちに、スキャナ3が駆動を開始する。そして、第1キャリッジ33及び第2キャリッジ34が走行し、第1キャリッジ33の光源から発せられる光が原稿面で反射した後、第2キャリッジ34に向かう。更に、第2キャリッジ34のミラーで反射してから結像レンズ35を経由して読取りセンサ36に至り、画像情報として読み取られる。
このようにして画像情報が読み取られると、プリンタ1は、図示しない駆動モータで支持ローラ14,15,16の1つを回転駆動させながら他の2つの支持ローラを従動回転させる。そして、これらローラに張架される、中間転写体である中間転写ベルト10を無端移動させる。更に、上述のようなレーザ書き込みや、後述する現像プロセスを実施する。そして、感光体40(K,Y,M,C)を回転させながら、それらに、ブラック,イエロー,マゼンタ,シアンの単色画像を形成する。これらは、感光体40(K,Y,M,C)と、中間転写ベルト10とが当接するK,Y,M,C用の1次転写ニップで順次重ね合わせて静電転写されて4色重ね合わせトナー像になる。感光体40(K,Y,M,C)上にトナー像を形成する。
一方、給紙部2は、画像情報に応じたサイズの転写紙を給紙すべく、3つの給紙ローラのうちの何れか1つを作動させて、転写紙をプリンタ1の給紙路48に導く。給紙路48内に進入した、用紙である転写紙は、レジストローラ対49に挟み込まれて一旦停止した後、タイミングを合わせて、中間転写ベルト10と2次転写装置22の2次転写ローラ23との当接部である2次転写ニップに送り込まれる。すると、2次転写ニップにおいて、中間転写ベルト10上の4色重ね合わせトナー像と、転写紙とが同期して密着する。そして、ニップに形成されている転写用電界やニップ圧などの影響によって4色重ね合わせトナー像が転写紙上に2次転写され、紙の白色と相まってフルカラー画像となる。
2次転写ニップを通過した転写紙は、2次転写装置22の搬送ベルト24の無端移動によって定着装置25に送り込まれる。そして、定着装置25の加圧ローラ27による加圧力と、加熱ベルトによる加熱との作用によってフルカラー画像が定着せしめられた後、排出ローラ56を経てプリンタ1の側面に設けられた排紙トレイ57上に排出される。
この複写機は、複数の感光体線速を持っており、普通紙を通紙する場合には352mm/sec、厚紙を通紙する場合には176mm/secで動作する。
図2に、図1に示す複写機の、電源回路を主体とする制御回路を示す。主電源スイッチ61が閉じられると、交流電源60の交流電圧が、ノイズフィルタ62を通して全波整流回路63に加わり、該交流電圧の全波整流電圧が、コンデンサ64で平滑化され直流電圧となる。該直流電圧は、蓄電装置65内の充電装置66にあるDC/DCコンバータ71内の、高周波トランス67の1次巻線67aとスイッチングFET68との直列回路に印加される。スイッチングFET68は、出力制御回路80が与える高周波PWMパルスでオン駆動されて高周波数でオン/オフを繰り返し、これにより高周波トランス67の2次巻線67aが高周波低電圧を誘起し、これがダイオードD1,D2で整流されてコンデンサ70を充電する。コンデンサ70の電圧すなわちDC/DCコンバータ71の出力電圧は、ダイオードD3を通して蓄電ユニット112に印加される。
DC/DCコンバータ71から蓄電ユニット112に流れる電流、すなわち、全波整流回路63および平滑コンデンサ64で構成される電源側AC/DCコンバータの出力電流は、抵抗R1で電圧(充電電流信号)に変換されて、これが出力制御回路80に与えられる。蓄電ユニット112の電圧(充電電圧)は、抵抗分圧回路72の抵抗R2,R3で分圧されて充電電圧信号として出力制御回路80に与えられる。
本実施例の蓄電装置65は、充電装置66および蓄電ユニット112で構成され、蓄電ユニット112は、18個のコンデンサ761〜778を直列接続したコンデンサ群76,それぞれを各コンデンサに並列に接続した18個の、バイパス回路を含む均等化回路751〜768でなる均等化回路群75,コンデンサ群76に並列に接続した直列放電回路(R15,73,74)、および、バイパス指示回路106、で構成されている。
該直列放電回路(R15,73,74)は、限流抵抗R15,LED(発光ダイオード:表示手段)73および放電スイッチ74の直列接続回路である。
放電スイッチ74は、蓄電ユニット112を点検するためにあるいは複写機から脱着するために、開かれるユニット保護カバーの開/閉によって、機械的に閉(オン)/開(オフ)される安全スイッチである。該ユニット保護カバーが開くとそれによって放電スイッチ74が開(オフ)から閉(オン)に切り換わり、コンデンサ群76の18個のコンデンサ761〜778が直列接続で、直列放電回路(R15,73,74)を通して放電する。このとき、放電電流がLED73に流れるので、LED73が発光する。
加えて、放電スイッチ74が閉(オン)になると、LED73のカソード電位すなわちバイパス指示回路106への制御電圧が高レベルHから機器アース電位である低レベルL(放電指示信号)に切換るので、このLに応答して、バイパス放電指示手段であるバイパス指示回路106が、18個の均等化回路751〜768のそれぞれにある、図3に示すトランジスタQ2(スイッチング手段)をオン(導通)にする。該トランジスタQ2には放電抵抗R42が直列に接続されており、この直列回路(R42,Q2)がバイパス回路であって18個あり、それぞれが、コンデンサ群76の18個のコンデンサ761〜778のそれぞれに並列に接続されている(図3)。各コンデンサが各直列回路を通して放電する。すなわち、全コンデンサ761〜778が、同時に個別に放電する。
バイパス指示回路106および均等化回路751〜768の構成と動作は、図3を参照して後述する。
図2を再度参照する。本実施例の蓄電ユニット112のコンデンサ群76は、満杯充電時に2.5Vになるコンデンサ(電気二重層コンデンサ)を18個、直列に接続したものである。従って、18個のコンデンサ761〜778のそれぞれが満充電になると、蓄電ユニット112の充電電圧は45Vになる。尚、蓄電ユニット112の蓄電容量は、蓄電ユニット112を装備する複写機の連続コピー(リピートコピー)時の温度落ち込みを防止出来る容量または、必要とする定着温度立ち上げ時間(短時間)を達成できる容量としている。
蓄電制御手段である出力制御回路80は、CPU81を備え、このCPU81に内部バスで接続された、定電圧出力,定電流充電及び定電力充電の各制御を行うPWMパルスを発生するPWM回路85,A/Dコンバータ83,充電電流検出回路84,通信回路(シリアル通信コントローラ)82、ならびに、図示はしないが、ROM,RAM,タイマ、割り込み制御回路及び入出力ポート、を有している。
スイッチングFET68は、PWM回路85が出力するPWMパルスで繰り返しオン駆動されて、高周波トランス67の1次巻線67aに、電源側AC/DCコンバータの平滑コンデンサ64の電圧をチョッピングして印加する。このスイッチング周波数の導通期間(PWMパルスのパルス幅;オンデューティ)を変えることにより、充電装置66のDC/DCコンバータ71の出力電圧の制御を行うことが出来る。
出力制御回路80のCPU81は、充電電圧(分圧回路72の出力)および充電電流(R1の電圧)を参照して、該充電電圧が、予め設定された値に達するまで、充電電流を低電流設定値とするPWM信号をPWM回路85に与える。該PWM回路85が該PWM信号が指定するデューティのPWMパルスを発生して、スイッチングFETを駆動する。
尚、この予め設定された定電流充電にするためのPWM信号は、充電電流検出抵抗R1の端子間電圧と、PWMパルスのONデュティとの関係を予め作成したテーブルを使用しても良く、演算により算出しても良い。また、充電電流のみ参照し、予め設定された充電電流になるよう、PWMパルスを制御しても良い。出力制御回路80のCPU81は、蓄電ユニット112の充電電圧が低い時点に大きな突入電流がコンデンサ群76に流れるのを防止するために、充電開始時はDC/DCコンバータ71の出力電圧を低くし、充電電圧の上昇に伴って徐々に出力電圧を高くするように、PWM信号を制御する。蓄電ユニット112の端子間電圧(充電電圧)が、設定値以上(本実施例では28V以上)になると、出力制御回路80のCPU81は、定電力充電を行うために、蓄電ユニット112の充電電圧と充電電流の検出を逐次行ない、検出した充電電圧と充電電流から、定電力充電(約260W)を行うためのデューティを指定するPWM信号を発生しPWM回路85に与える。PWM回路85が該デューティのPWMパルスを発生してスイッチングFET68のゲートに印加する。
均等化回路751〜768のそれぞれには、2組の、充電完了信号を出力するためのフォトカプラ107,108(図3)があり、全ての均等化回路75の第1組のフォトカプラ108は、並列に、少なくとも1個のコンデンサが充電完了したことを報知する第1信号ライン862に接続され、全ての均等化回路75の第2組のフォトカプラ107は、直列に、全コンデンサ充電完了報知用第2信号ライン861に接続されている.
出力制御回路80のCPU81は、第1信号ライン862がHからLに切換ると、すなわち少なくとも1個のコンデンサが満充電になると、PWM信号を満充電過渡期間用の定電流充電用に定めたデューティに変更する。そして、第2信号ライン861がHからLに切換ると、すなわち全コンデンサが満充電になると、それから一定期間、PWM信号を定電流充電の間欠充電または定電圧充電の間欠充電を行ない、その後充電動作を停止する。すなわちスイッチングゲート68をオフに拘束する。
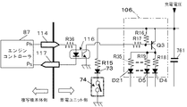
図2を再度参照する。放電制御手段であるエンジンコントローラ87は、CPU88,該CPU88に内部バスで接続された通信回路(シリアル通信コントローラ)91,入出力ポート90,A/Dコンバータ89,NV−RAM92及びROM,RAM,タイマ,割り込み制御INT等で構成されている。本実施例では、定着装置25(図1)の加熱部としてAC定着ヒータ(メインヒータ)93と、補助ヒータとしてのDC定着ヒータ77とを備えている。これらのヒータ93,77は、図1に示す定着装置25の、定着ベルト26を張架した加熱ローラの内部に装備したものである。DC定着ヒータ77は、定着温度立ち上げ時及び連続コピー時の温度落ち込み時に、蓄電ユニット112から給電され、補助ヒータとして使用される。
温度検出回路94はサーミスタ94aでDC定着ヒータ77の温度を検出し、温度検出回路95はサーミスタ95aでACヒータ93の温度を検出する。DC定着ヒータ77の温度検出信号は出力制御回路80およびエンジンコントローラ87に与えられ、AC定着ヒータ93の温度検出信号はエンジンコントローラ87に与えられる。
エンジンコントローラ87の出力ポートには、DC定着ヒータ77に電力を供給するリレー78と、給電電力を制御するスイッチングFET79が接続されている。該リレー78およびFET79は、DC定着ヒータ77に直列に接続されている。エンジンコントローラ87のCPU88は、定着温度立ち上げ時及び連続コピー時の温度落ち込み時にリレー78を接にして、FET79を、定着温度立ち上げ時には所定の立ち上がり特性でPWMパルスのデューティを漸増してスイッチングし、連続コピー時の温度落ち込み時には、落ち込み速度に逆比例してPWMパルスのデューティを変更してスイッチングする。CPU87はまた、ACヒータ93の検出温度に対応して、それが設定値より低いとヒータドライバ96をオンに、設定値以上ではオフにして、ACヒータ93の温度を設定値に維持する。ヒータドライバ96は、フォトトライアック(登録商標)ドライブ回路であり、CPU88が入出力ポート90から通電指示信号Hを増幅器(LEDドライバ)95に出力すると、ヒータドライバ96のLEDが発光して、ACヒータ93に接続したトライアックを導通にする。CPU88が停止信号Lを入出力ポート90から増幅器95を出力すると、ヒータドライバ96のLEDが消灯して、トライアックがオフ(非導通)に転ずる。
エンジンコントローラ87は、その出力ポート3からバイパス指示回路106に、放電指示信号Lを出力する、放電制御手段でもある。
システムコントローラ100は、複写機の全体を制御するCPU101,該CPU101に内部バスで接続された通信回路(シリアル通信コントローラSCI)102,ROM,RAM,画像データ展開用のワークメモリ,書き込み画像データを一時蓄えるフレームメモリ、CPU周辺を制御する機能を搭載したASIC及びそれらのインターフェース回路等で構成される。CPU101には、パネルを操作して使用者がシステム設定の入力を行う、入力と、使用者にシステムの設定内容状態を表示する、表示および入力の制御を行う操作部制御回路99(操作表示ボードを含む)ならびにエンジンコントローラ87が、通信回路102を介して接続されている。
操作部制御回路99は、操作表示ボードに備わった放電指示スイッチのオペレータによる操作すなわち特殊な入力により、蓄電ユニット112の蓄電力を放電する指示(放電指示信号)を発生し、その信号をCPU101に出力する。CPU101は、そのコマンドをエンジンコントローラ87のCPU88に通信回路91を介して出力する。放電制御手段でもあるエンジンコントローラ87のCPU88は、このコマンドが出力されると出力ポート3より、バイパス指示回路106のトランジスタQ3(図3)に、放電指示信号Lを出力する。これによりR15およびLED73を通して、コンデンサの直列接続回路76が、エンジンコントローラ87のポート3に接続された増幅器115の出力端(L:接地)に放電(直列放電)しLED73が点灯すると共に、バイパス指示回路106のトランジスタQ3が導通して全均等化回路751〜768(のトランジスタQ2:図3)に導通指示信号Hを与える。これによって全均等化回路751〜768の、各コンデンサ761〜778に並列に接続されたバイパス直列回路(放電抵抗R42,スイッチング手段Q2)の、スイッチング手段であるトランジスタQ2がオン(導通)し、各コンデンサが該バイパス直列回路を通して放電する。すなわち各コンデンサが同時に、個別に放電(並列放電)する。
すでに説明したが、蓄電ユニット112の保護カバーが開かれたときに直列放電回路(R15,73,74)の放電スイッチ74が開から閉に切換り、これによっても、エンジンコントローラ87のCPU88が出力ポート3よりバイパス指示回路106のトランジスタQ3(図3)に放電指示信号Lを出力するライン、すなわちバイパス指示回路106の制御入力ラインが放電指示信号Lとなって、同様に、各コンデンサが各バイパス直列回路を通して放電(並列放電)する。この場合は、コンデンサの直列接続回路76は、該直列放電回路(R15,73,74)を通しても放電(直列放電)し、LED73が点灯する。
図2に示す交流電源60には更に全波整流回路103が接続されており、その出力によって充電される平滑コンデンサ104には、制御系直流定電圧を発生するDC/DCコンバータ105が接続されており、出力制御回路80,エンジンコントローラ87,作像機構の各種センサ&スイッチのインターフェース97,システムコントローラ100、ならびに、その他の低電圧の定電圧直流電圧を必要とする回路部に給電する。
図示は省略したが、交流電源60には更に電源側AC/DCコンバータが接続され該AC/DCコンバータに出力電圧,電流制御用のDC/DCコンバータが接続されており、各種アクチュエータ(モータ,ソレノイド,クラッチ,高電圧回路)を駆動するドライバ98に給電する。
図3に、蓄電ユニット112の電気回路構成を示す。第1均等化回路751は、第1コンデンサ761の端子間に並列に接続されている。第1均等化回路751は、シャントレギュレーターX1と、抵抗R36〜R44、トランジスタQ1,Q2、ダイオードD22,D23により構成される。抵抗R36とR37からなる分圧回路と、シャントレギュレータX1により第1コンデンサ761の端子間電圧の検出が行われる。シャントレギュレータX1の制御端子に抵抗R36とR37からなる分圧回路の分圧電圧が入力され、第1コンデンサ761の端子間電圧(充電電圧)が所定電圧以上になると、シャントレギュレータX1がONする。
シャントレギュレータX1がONすると、トランジスタQ1に抵抗R40を通してベース電流が流れトランジスタQ1がONする。トランジスタQ1がONすると、その出力は、充電電流をバイパスするバイパストランジスタQ2に入力される。バイパストランジスタQ2はこの信号によりONし、限流抵抗R42により決まる電流で、第1コンデンサ761の充電電流をバイパスする。また、トランジスタQ2がONすると、トランジスタQ2のコレクタに接続された、フォトカプラ107,108の発光ダイオード107a,108aに抵抗R43,R44を通して電流が流れ、発光ダイオード107a,108aが点灯し、フォトトランジスタ107b,108bが導通して、フォトカプラ107,108の出力がHからLに切換る。すなわち、第1コンデンサ761の充電電圧が満充電値として定めた所定電圧に達すると、フォトカプラ107,108の出力が、満充電到達を表すLに切換る。
第1均等化回路751と同じ構成の第2均等化回路752〜第18均等化回路768が第2コンデンサ762〜第18コンデンサ778に並列に接続されている。
フォトカプラ108のフォトトランジスタ108bは、他の均等化回路752〜768のフォトカプラのフォトトランジスタと並列で個充電信号ライン862に接続されているので、個充電信号ライン861は、蓄電ユニット112のコンデンサ群75の少なくとも1つのコンデンサが満充電になると、HからL(単位コンデンサが満充電)に切換わる。個充電信号ライン861の信号がHからLに切換ると、出力制御回路80のCPU81は、充電制御を、充電電圧対応の設定値を目標値とする定電圧制御から、定電流充電制御に切換える。
フォトカプラ107のフォトトランジスタ107bは、他の均等化回路752〜768のフォトカプラのフォトトランジスタと直列に接続され、直列接続で全充電信号ライン861に接続されているので、全充電信号ライン861は、全コンデンサ761〜778の全てが満充電にならなければ、HからL(蓄電ユニット112が満充電)には切り換わらない。全充電信号ライン861の信号がHからLに切換ると、出力制御回路80のCPU81は、充電制御を、定電流充電制御から、間欠定電流充電または間欠定電圧充電に切換え、それから一定期間が経過すると、充電を停止する。すなわち、スイッチングFET68をオフに拘束する。
コンデンサ群75の端子には、バイパス指示回路106のトランジスタQ3が接続されており、このトランジスタQ3のコレクタに、第1抵抗R18〜第18抵抗R35が並列に接続され、これらの抵抗のそれぞれに直列に接続された第1ダイオードD4〜第18ダイオードD21が、第1均等化回路751〜第18均等化回路768のバイパストランジスタQ2のベース抵抗R41に接続されている。従って、バイパス指示回路106のトランジスタQ3がONすると、コンデンサ群76の蓄電力が、トランジスタQ3,抵抗R18〜R35,ダイオードD4〜D21、ならびに、各均等化回路751〜768の抵抗R41を介して各均等化回路751〜768のバイパストランジスタQ2に供給され、トランジスタQ2がONする。トランジスタQ2のONにより、各コンデンサ761〜778の蓄電力は、各限流抵抗R42に放電する。すなわち、全コンデンサ761〜778が同時に放電(並列放電)する。
バイパス指示回路106のトランジスタQ3のベースは、抵抗R17を介して、放電スイッチ74に接続されているので、放電スイッチ74が閉じられると、トランジスタQ3がONし、これにより上述の全コンデンサ761〜778の個別同時放電(並列放電)が開始するが、放電スイッチ74には限流抵抗R15とLED15が直列に接続され、抵抗R15がコンデンサ群75に接続されているので、放電スイッチ74が閉じられると抵抗R15を通してLED15には、コンデンサ群76の電流が流れる。従って、コンデンサ群76の蓄電力がR15に放電(直列放電)すると共に、LED73が点灯する。コンデンサ群74の残電力がなくなるとLED73が消灯するので、LED73の点灯中は蓄電ユニットが放電中、LED73が消灯すると放電終了、と確認できる。
図4の(a)に、蓄電ユニット112の外観を示し、図4の(b)には蓄電ユニット112の正面を示す。蓄電ユニット112の回路基板113上に、放電スイッチ74およびLED73があり、図示しない保護カバーが蓄電ユニット収納空間を閉じた位置にあるときには、保護カバーから突出した作用子が放電スイッチ74の操作ボタンを押しており、これにより放電スイッチ74は開である。LED73は点灯していない。保護カバーが開かれると、放電スイッチ74が閉じ、このとき蓄電ユニット112に蓄電力があると、上述の、バイパス指示回路106と均等化回路751〜768の動作による、全コンデンサ761〜778の個別同時放電(並列放電)と、限流抵抗R15,LED73および放電スイッチ74の直列回路による全コンデンサ761〜778の直列接続全体としての直列放電がスタートし、LED73が点灯する。オペレータは、LED73の点灯により蓄電ユニット112に蓄電力があることを知る。蓄電ユニット112が放電してしまうとLED73が消灯するので、オペレータは、LED73が消灯するのを待って、蓄電ユニット112の点検あるいは取り外しを行う。
図5に、図2に示すエンジンコントローラ87とバイパス指示回路106との接続を簡略に示す。複写機の蓄電装置65の点検,保守,修理等の時に、オペレータが操作部制御回路99の操作表示ボードからの特殊な指示(機内点検,蓄電ユニット交換または蓄電装置放電)を入力すると、これは蓄電装置65の放電指示の入力をもいみするので、エンジンコントローラ87(のCPU88)は、増幅器115の出力を、H(開放)からL(出力端接地)に切り換える。すなわち、放電指示信号Lを増幅器115に与える。これにより、コネクタ114を通して、LED73のカソードがLとなり、トランジスタQ3が導通し、上述の、全コンデンサ761〜778の個別同時放電(並列放電)がスタートする。限流抵抗R15がLED73およびコネクタ114を通して増幅器115のL出力端に接続となるので、このルートを通して、コンデンサ群74の蓄電力がR15に放電(直列放電)すると共に、LED73が点灯する。
図6に、本発明の第2実施例の蓄電装置の、第1実施例と構成が異なる部位を示す。この第2実施例では、エンジンコントローラ87の、バイパス指示回路106への放電指示出力ラインに、オペレータが操作する放電指示スイッチ116を接続している。この放電指示スイッチ116は、前述の、蓄電ユニット112の保護カバーの外に配置されており、保護カバーを開かなくてもオペレータが閉操作できるものである。オペレータが放電指示スイッチ116を閉にすると、エンジンコントローラ87(のCPU88)が放電指示信号Lを増幅器115に与えたときと同様に、増幅器115の出力がLに切換わり、バイパス指示回路106のトランジスタQ3が導通し、上述の、全コンデンサ761〜778の個別同時放電(並列放電)がスタートする。限流抵抗R15がLED73およびコネクタ114を通して増幅器115のL出力端に接続となるので、このルートを通して、コンデンサ群74の蓄電力がR15に放電(直列放電)すると共に、LED73が点灯する。第2実施例の、その他の構成および動作は、第1実施例と同様である。
図7に、本発明の第3実施例の蓄電装置の、第1実施例と構成が異なる部位を示す。この第3実施例では、エンジンコントローラ87は、定常時にはコネクタ114への出力ポートPhにHを出力し、コネクタ117への出力ポートPsを開放(H)にしているが、複写機の蓄電装置65の点検,保守,修理等の時に、オペレータが操作部制御回路99の操作表示ボードから、特殊な入力により、蓄電装置65の放電指示を入力すると、エンジンコントローラ87(のCPU88)は、出力ポートPsをLとする。すなわち放電指示信号L(接地)を出力する。これにより、コネクタ117およびフォトカプラ116を介して、バイパス指示回路106のトランジスタQ3に放電指示信号Lを与える。この放電指示信号Lのラインは、全コンデンサの直列放電ルート(R15,73,74)とは分離しているので、エンジンコントローラ87(のCPU88)が出力ポートPsをLとしてフォトカプラ116に与え、これによりフォトカプラ116が放電指示信号Lをバイパス指示回路106のトランジスタQ3に与えたとき、上述の、全コンデンサ761〜778の個別同時放電(並列放電)がスタートする。しかし、上述の、コンデンサ群74のR15への放電(直列放電)は生じない。
なお、第3実施例の第1変形態様では、LED73のカソードをフォトカプラ116の出力端(フォトトランジスタのコレクタ)に接続する。すなわち、フォトカプラ116のフォトトランジスタに並列に放電スイッチ74を接続する。この態様では、エンジンコントローラ87が出力ポートPsから放電指示信号Lをフォトカプラ116に出力すると、全コンデンサ761〜778の個別同時放電(並列放電)と、コンデンサ群74のR15への放電(直列放電)とが同時にスタートし、LED73が点灯する。
図8に、第3実施例の第2変形態様を示す。第2変形態様は、エンジンコントローラ87の、放電指示信号出力ポートPsに、オペレータが操作する放電指示スイッチ116を接続したものである。この放電指示スイッチ116は、前述の、蓄電ユニット112の保護カバーの外に配置されており、保護カバーを開かなくてもオペレータが閉操作できるものである。オペレータが放電指示スイッチ116を閉にすると、エンジンコントローラ87が出力ポートPsに放電指示信号Lを出力したときと同様に、上述の、全コンデンサ761〜778の個別同時放電(並列放電)がスタートする。
第3実施例のその他の構成および機能は、第1実施例と同様である。この第3実施例は、安全性を考え、蓄電装置65側と、エンジンコントローラ87側とを電気的に分離する場合に有効である。
本発明の1実施例の蓄電装置を備えた複合機能複写機の機構部の縦断面図である。 図1に示す複写機に備えた蓄電装置65の電気回路構成を示すブロック図である。 図2に示す蓄電ユニット112の電気回路構成を示すブロック図である。 (a)は、図2に示す蓄電ユニット112の外観を示す斜視図、(b)は正面図である。 図2に示すエンジンコントローラ87からバイパス指示回路106への放電指示信号Lの伝達ラインを示す電気回路図である。 本発明の第2実施例の、エンジンコントローラ87からバイパス指示回路106への放電指示信号Lの伝達ラインを示す電気回路図である。 本発明の第3実施例の、エンジンコントローラ87からバイパス指示回路106への放電指示信号Lの伝達ラインを示す電気回路図である。 第3実施例の一変形態様の、エンジンコントローラ87からバイパス指示回路106への放電指示信号Lの伝達ラインを示す電気回路図である。
符号の説明
1:プリンタ 2:給紙バンク
3:原稿スキャナ 4:ADF
10:中間転写ベルト 11:1次転写ローラ
14〜16:支持ローラ
17:中間転写体クリーニング装置
18:プロセスカートリッジ
20:作像装置
21:レーザ露光装置 22:2次転写ローラ
23:ローラ 24:搬送ベルト
25:定着装置 26:定着ベルト
27:加圧ローラ 28:シート反転装置
32:コンタクトガラス
33:第1キャリッジ 34:第2キャリッジ
35:結像レンズ 36:CCD
40:感光体ドラム 42:給紙ローラ
43:ペーパーバンク 44:給紙カセット
45:分離ローラ 46:給紙路
47:搬送ローラ 48:給紙路
49:レジストローラ 50:給紙ローラ
51:手差しトレイ 55:切換爪
56:排出ローラ 57:排紙トレイ
60:交流電源 61:主電源スイッチ
62:ノイズフィルタ 63:全波整流回路
64:平滑コンデンサ 65:蓄電装置
66:充電装置 67:高周波トランス
68:スイッチングFET
69:チョークコイル 70:コンデンサ
71:DC/DCコンバータ
72:分圧回路 73:ダイオード
74:放電スイッチ 75:均等化回路群
751〜768:均等化回路
76:キャパシタバンク
761〜778:キャパシタ(電気2重層コンデンサ)
77:サブ定着ヒータ 78:リレー
79:スイッチングFET
80:出力制御回路 81:CPU
82:通信回路 83:A/Dコンバータ
84:電流検出回路 85:PWM回路
861:全充電信号ライン
862:個充電信号ライン
87:エンジンコントローラ
88:CPU 89:A/Dコンバータ
90:入出力ポート 91:通信回路
92:NV−RAM 93:メイン定着ヒータ
94:温度検出回路 94a,94b:サーミスタ
95:増幅器(LEDドライバ)
96:ヒータドライバ
97:各種センサ&スイッチのインターフース
98:各種アクチュエータのドライバ
99:操作部制御回路 100:システムコントローラ
101:CPU 102:通信回路
103:全波整流回路 104:平滑コンデンサ
105:DC/DCコンバータ
106:バイパス指示回路
107,108:フォトカプラ
112:蓄電ユニット
115:接地回路 116:放電指示スイッチ
114,117:コネクタ
118:フォトカプラ

Claims (10)

  1. 直列に接続された複数のコンデンサ;
    それぞれが放電抵抗とスイッチング手段との直列回路を含み、前記複数のコンデンサのそれぞれに該直列回路が並列に接続された、複数のバイパス回路;および、
    放電指示信号に応答して、各バイパス回路の前記スイッチング手段を導通にするバイパス放電指示手段;
    を備える蓄電ユニット。
  2. 前記複数のバイパス回路のそれぞれは、それが接続されたコンデンサの充電電圧を検出する手段、および、該充電電圧が設定値を超えると前記スイッチング手段を導通にする充電バイパス指示手段、を含む均等化回路である;請求項1に記載の蓄電ユニット。
  3. 前記複数のコンデンサの直列接続回路と並列に接続された、限流抵抗と放電スイッチとの直列放電回路;を更に備える、請求項1又は2に記載の蓄電ユニット。
  4. 前記限流抵抗と放電スイッチとの間の、前記放電スイッチの開から閉への切換りによって変化した電位である放電指示信号に応答して、前記バイパス放電指示手段は各バイパス回路の前記スイッチング手段を導通にする;請求項3に記載の蓄電ユニット。
  5. 前記放電スイッチの閉によって該スイッチを流れる放電電流によって点灯する表示手段を更に備える請求項3又は4に記載の蓄電ユニット。
  6. 請求項1乃至5のいずれか1つに記載の蓄電ユニット;
    前記蓄電ユニットの前記複数のコンデンサの直列接続回路に充電のための電圧を印加する充電回路;
    前記電圧の印加により発生する前記蓄電ユニットの前記複数のコンデンサの直列接続に流れる充電電流すなわちユニット充電電流を検出する電流検出手段;
    前記蓄電ユニットの前記複数のコンデンサの直列接続の充電電圧すなわちユニット充電電圧を検出する電圧検出手段;および、
    前記ユニット充電電流およびユニット充電電圧に対応して前記充電回路の出力電力を制御する蓄電制御手段;
    を備える蓄電装置。
  7. 与えられる放電指示に応じて放電指示信号を発生し、前記バイパス放電指示手段に与える放電制御手段;を更に備える請求項6に記載の蓄電装置。
  8. 前記放電制御手段は、与えられる放電指示に応じて放電指示信号を発生し、フォトカプラを介して前記バイパス放電指示手段に与える;請求項7に記載の蓄電装置。
  9. ユーザの操作により開閉が切換えられ、該切換えにより放電指示信号を発生し、前記バイパス放電指示手段に与える放電指示スイッチ手段、を更に備える;請求項6乃至8のいずれか1つに記載の蓄電装置。
  10. 感光体,該感光体を帯電する帯電手段,感光体の帯電面に画像光を投射して静電潜像を形成する画像露光手段,静電潜像を現像してトナー像とする現像手段,トナー像を用紙に転写する転写手段、および、用紙上のトナー像を用紙に固定する定着手段、を備える画像形成装置において、
    請求項6乃至9のいずれか1つに記載の蓄電装置を備え、前記定着手段が、該蓄電装置の蓄電電力が供給されるヒータを含む、ことを特徴とする画像形成装置。
JP2008232366A 2008-09-10 2008-09-10 蓄電ユニット,蓄電装置及び画像形成装置 Expired - Fee Related JP5380961B2 (ja)

Priority Applications (1)

Application Number Priority Date Filing Date Title
JP2008232366A JP5380961B2 (ja) 2008-09-10 2008-09-10 蓄電ユニット,蓄電装置及び画像形成装置

Applications Claiming Priority (1)

Application Number Priority Date Filing Date Title
JP2008232366A JP5380961B2 (ja) 2008-09-10 2008-09-10 蓄電ユニット,蓄電装置及び画像形成装置

Publications (2)

Publication Number Publication Date
JP2010068620A true JP2010068620A (ja) 2010-03-25
JP5380961B2 JP5380961B2 (ja) 2014-01-08

Family

ID=42193711

Family Applications (1)

Application Number Title Priority Date Filing Date
JP2008232366A Expired - Fee Related JP5380961B2 (ja) 2008-09-10 2008-09-10 蓄電ユニット,蓄電装置及び画像形成装置

Country Status (1)

Country Link
JP (1) JP5380961B2 (ja)

Cited By (6)

* Cited by examiner, † Cited by third party
Publication number Priority date Publication date Assignee Title
JP2013000942A (ja) * 2011-06-14 2013-01-07 Canon Inc 画像形成装置
JP2015012772A (ja) * 2013-07-02 2015-01-19 岩崎電気株式会社 充電回路及び閃光放電ランプ点灯装置
JP2021046981A (ja) * 2019-09-19 2021-03-25 ダイキン工業株式会社 ヒートポンプ装置及び弁キット
WO2021054199A1 (ja) * 2019-09-19 2021-03-25 ダイキン工業株式会社 ヒートポンプ装置
JP2021076368A (ja) * 2021-01-27 2021-05-20 ダイキン工業株式会社 ヒートポンプ装置及び弁キット
JP2021191980A (ja) * 2020-05-13 2021-12-16 ダイキン工業株式会社 ヒートポンプ装置

Citations (3)

* Cited by examiner, † Cited by third party
Publication number Priority date Publication date Assignee Title
JP2002281608A (ja) * 2001-03-23 2002-09-27 Nissan Diesel Motor Co Ltd 車両用キャパシタ蓄電装置
JP2007221954A (ja) * 2006-02-20 2007-08-30 Power System:Kk 蓄電装置
JP2008040471A (ja) * 2006-07-12 2008-02-21 Ricoh Co Ltd 蓄電ユニット、蓄電装置、及び画像形成装置

Patent Citations (3)

* Cited by examiner, † Cited by third party
Publication number Priority date Publication date Assignee Title
JP2002281608A (ja) * 2001-03-23 2002-09-27 Nissan Diesel Motor Co Ltd 車両用キャパシタ蓄電装置
JP2007221954A (ja) * 2006-02-20 2007-08-30 Power System:Kk 蓄電装置
JP2008040471A (ja) * 2006-07-12 2008-02-21 Ricoh Co Ltd 蓄電ユニット、蓄電装置、及び画像形成装置

Cited By (10)

* Cited by examiner, † Cited by third party
Publication number Priority date Publication date Assignee Title
JP2013000942A (ja) * 2011-06-14 2013-01-07 Canon Inc 画像形成装置
JP2015012772A (ja) * 2013-07-02 2015-01-19 岩崎電気株式会社 充電回路及び閃光放電ランプ点灯装置
JP2021046981A (ja) * 2019-09-19 2021-03-25 ダイキン工業株式会社 ヒートポンプ装置及び弁キット
WO2021054199A1 (ja) * 2019-09-19 2021-03-25 ダイキン工業株式会社 ヒートポンプ装置
JP7012692B2 (ja) 2019-09-19 2022-01-28 ダイキン工業株式会社 ヒートポンプ装置及び弁キット
CN114502862A (zh) * 2019-09-19 2022-05-13 大金工业株式会社 热泵装置
US12467670B2 (en) 2019-09-19 2025-11-11 Daikin Industries, Ltd. Heat pump device
JP2021191980A (ja) * 2020-05-13 2021-12-16 ダイキン工業株式会社 ヒートポンプ装置
JP2021076368A (ja) * 2021-01-27 2021-05-20 ダイキン工業株式会社 ヒートポンプ装置及び弁キット
JP2022176373A (ja) * 2021-01-27 2022-11-25 ダイキン工業株式会社 ヒートポンプ装置及び弁キット

Also Published As

Publication number Publication date
JP5380961B2 (ja) 2014-01-08

Similar Documents

Publication Publication Date Title
US9037022B2 (en) Image forming apparatus, image forming system, and transfer method
JP5380961B2 (ja) 蓄電ユニット,蓄電装置及び画像形成装置
JP2019118162A (ja) 電源装置及び画像形成装置
JP2010263704A (ja) 電源制御装置、および画像形成装置
CN109104539B (zh) 电源电路以及图像形成装置
JP2023098223A (ja) 画像形成装置
JP4659472B2 (ja) キャパシタ装置、定着装置及び画像形成装置
JP4211911B2 (ja) 電源装置及び画像形成装置
JP2002278352A (ja) 画像形成装置
JP2002247752A (ja) 給電装置,ヒータ給電装置,定着装置及び画像形成装置
JP2022030115A (ja) 電力変換装置
JP2004148724A (ja) カバー開閉検知機構
JP4690736B2 (ja) キャパシタ装置の充電回路、充電方法、充電制御装置、制御プログラム、キャパシタ装置、定着装置及び画像形成装置
JP4341945B2 (ja) ゼロクロス検出方法,電源装置および画像形成装置
JP2005257831A (ja) 画像形成装置
JP2005283848A (ja) 帯電器及び画像形成装置
JPH0993910A (ja) 画像形成装置
JP4293568B2 (ja) 画像形成装置
JP2005181603A (ja) 画像形成装置
JP2006288090A (ja) キャパシタ装置とその充電方法及び画像形成装置
JP7683194B2 (ja) 画像形成装置
JP2021071500A (ja) 画像形成装置
JP7666228B2 (ja) 情報処理装置及び情報処理システム
JP2011234454A (ja) 電源装置及びそれを用いた画像形成装置
JP2024143565A (ja) 画像形成システム

Legal Events

Date Code Title Description
A621 Written request for application examination

Free format text: JAPANESE INTERMEDIATE CODE: A621

Effective date: 20110613

A977 Report on retrieval

Free format text: JAPANESE INTERMEDIATE CODE: A971007

Effective date: 20130220

A131 Notification of reasons for refusal

Free format text: JAPANESE INTERMEDIATE CODE: A131

Effective date: 20130226

A521 Written amendment

Free format text: JAPANESE INTERMEDIATE CODE: A523

Effective date: 20130426

TRDD Decision of grant or rejection written
A01 Written decision to grant a patent or to grant a registration (utility model)

Free format text: JAPANESE INTERMEDIATE CODE: A01

Effective date: 20130903

A61 First payment of annual fees (during grant procedure)

Free format text: JAPANESE INTERMEDIATE CODE: A61

Effective date: 20130916

R151 Written notification of patent or utility model registration

Ref document number: 5380961

Country of ref document: JP

Free format text: JAPANESE INTERMEDIATE CODE: R151

LAPS Cancellation because of no payment of annual fees